Whirlpool Washer Awg 327 W Users Manual
AWG 327 W to the manual b2764079-6d47-48f1-8445-b7b1392d7ab1
2015-01-23
: Whirlpool Whirlpool-Whirlpool-Washer-Awg-327-W-Users-Manual-307764 whirlpool-whirlpool-washer-awg-327-w-users-manual-307764 whirlpool pdf
Open the PDF directly: View PDF
.
Page Count: 14

~ ,; I~ ~ r; ~ l= Whirlpool Inter~ational -
A WG 327~ Consumer Services
PH I LI PS ~:'~'l
{i"",~
v'
~Whirlpool ~-~ Service Manual
WAS HING MACHINE
A WG 327
.
.\
Model AWG 327 W
Service No. 0-
Version 8537 327 10000
,
Technical Data 4812 713 50029
Spare Parts List 8537 326 10000
Exploded Views 4812 713 60011
481271360012
481271360013
Wiring Diagram 4812 713 70013
Circuit Diagram 4812713 70013
Closing Diagram 4812713 70014
481271370015
Oate: 11.02.1992 (EAST) ,
Document-No.: 4812 713 10001
Subject to modification -Änderungen vorbehalten
Register No.: 01

TECHNICAL DATA 481271350029
1.. " Modell AWG 327 W -14 programmes and the possibilil
of more combinations
1.1. Dimension
Height 85 cm
Width 59,5 cm
Depth 52,0 cm
1.2. Weight
Net weight ca. 83 kg
Without package ca. 74 kg
1.3. General specifications
Vortage 220+-10%/50 VI Hz
Connected load approx. 2265 W
Fuse 14 A
1.4. Drum data "'
1.4.1. Drum speed
Washing approx. 50 rpm
Pre-spinning c;.- approx. 120 rpm
approx. 1000 rpm
Spinning (Iow) approx. 500 rpm
Spinning (high) approx. 800 rpm
1.4.2. Loading
I'
Capacity max. 4,5 kg
Dry laundry
1.5. Electrical building parts
1.5.1 Heating
Type Tubular radiator
Rated power draft washing approx. 1950 W
Rated power draft drying approx. 1000-300 W
Rated vortage draft 220 V
1.5.2. Drain pump
Power consumption approx.90 W
Rotation speed approx. 2500 rpm
,Capacity 20-25 I/min
Height of draining hose "max.0,90 m
min. 0,60 m
1.5.3. Motor 2/16 poles with speedometer
single phase-asynchronous
1.5.4. Drying motor Plaset -type 45982
1.5.5. Timer Typ ELBI-60 impulses
The firner program chart includes
2 basic programmes -normal washing
-delicate washing

,., ";[~r. ',.-: 'lY~ 1ra1 1_.\
,- c. ~--' ~ .~~ "'J I] ~ .l~
Date 12.02.92 Spare part list
tor Washing machine
Spare part list No. 8537 327 10000
Model AWG 327 W
Version 8537 327 10000 )
Pos. No. Spare Part No. Denomination ;
.
112 481912118144 ' Capacitor 22 uf
131 4819 21478262 Control unit
j41 481932118082 Mainscable
142 4819 290 68271 Terminal block
143 4819 121 18143 Anti interference filter
151 4819 530 28712 Water inlet hose
153 4819 281 28196 Water inlet valve
166 481936018191 Pump assy
170 4819 530 28546 Water draining hose
196 481944019451 Cabinet
199 4819440 19209 Plinth
211 4819 282 18476 Timer
213 481913448237 Pilot lamp '.
232 4819 271 28599 Pressostat 2 level
241 481941878067 Defergent dispenser
247 4819 280 48012 Micro delay switch
301 4819440 19206 Table top
303 481941028271 Button
304 481941878166 Detergent dispenser cover
307 4819 498 69697 Dispenser handle
311 481941358589 Thermostat knob
313 481941378427 Timer knob insert
316 481941378451 Timer knob
318 4819498 69538 Door handle
319 481945928245 Porthole glass I
320 4819450 69015 Door glass
322 4819 535 98334 Control rod dispenser
325 4819 903 02471 Control rod spring
327 481990302466 Sprayer lever
331 481941878068 Detergent dispenser housing
333 481940110258 Hoseclamp
334 4819 903 02458 Water inlet tube
336 4819 276 38216 Switch unit assy.
337 4819 903 02498 Porthole hook frame
339 4819453 18548 Control panel
346 481990302425 Porthole hinge
348 4819480 58082 Diaphragm cover
351 4819418 78178 Control unit support
354 4819480 50121 Seal and filter
355 481940118348 Hoses holder
358 4819 466 47003 Friction block
360 4819492 68576 Spring tor friction block
361 4819492 68392 U bracket tor spring
362 481990302535 Bushing
365 4819462 47014 Adjustable foot
368 4819 903 03649 Back panel
373 4819 903 02487 Hose clamp
374 4819413 58588 Timer cam
375 4819 903 02468 Rod drive lever
377 481953028726 Pressastat tube
380 4819401 18174 Hose clamp
381 481941849969 Filter body
429 4819440 19219 Filter door
450 4819 462 78861 Filter cover
451 4819 532 68309 Filter cover ring
452 4819 466 69367 Filter seal
453 4819 903 02502 Fixing plate for porthole
454 481949248141 Spring for hook
456 4819401 18349 Lever tor hook
458 481990302505 Pin
460 4819903 02515 Filter/pump connection
461 4819492 19021 Spring tor door
463 4819401 18429 Hose clamp
464 4819 903 02469 Lever
465 4819 903 03659 Delergentdispenser spring
466 4819462 79036 Dispenser housing cover
Subject to modification
."
!3C!_~

"
1.5.6. Drying firner
Type EATON 8314 -drying time: 2 to 116 min.
-cooling time: 12 min.
1.5.7. Electronic module Type 85602
220/240 -v
1.6. Thermostat
A -a fixed thermostat 33 + -3 C
8 -a fixed thermostat 45 + -3 C
C -two fixed thermostats drying 150+-5 C
0 -an adjustable thermostat 10-90+-3 C
1.7. Capacitor 22 MicroF
1.8. Pressostat
Lowlevel 14+-1 I
High level 17 + -1 I without laundry
1.9. Push button switch unit .
Version with 4 buttons having switches for -2 kg load
-No spin
:. -Spin delay
-Low/High speed
...,':...C"-~
c_--,-,

-
~ ~ ::'~ ~J.I] ~..r~
"
Date 12.02.92 Spare part list
tor Washing machine
Spare part list No. 8537 327 10000
Model AWG 327 W
Version 853732710000
"
Pos. No. Spare Part No. Denomination
607 4819 360 69166 Water sprayer
608 4819 310 38703 Air conveyor (plastic)
610 4819466 69656 Seal for box cover
611 481928228489 Safety kljxon
611A 481928228529 Safety kfixon
617 4819492 68475 Fixing spring for conveyor
618 481952648213 Air conveyor (rubber)
619 4819466 69657 Seal for conveyor/fan
620 4819462 79156 Cover for box
621 481951548041 Drying fan
622 4819 282 28527 Kllxon
623 481953057019 Seal
624 4819466 69658 Seal for air conveyor/box ".
625 481936078276 Box
626 481940449891 Support for drying motor
627 481936118267 Drying motor
628 481936048008 Jet-breaker
634 481940118462 Clamp
635 4819466 69675 Tub/conveyor seal
636 4819492 68488 Fixing spring for hose
637 4819 259 98203 Conveyor assy + drying heating elements
r
Subjecl 10 modificatioll-

.r
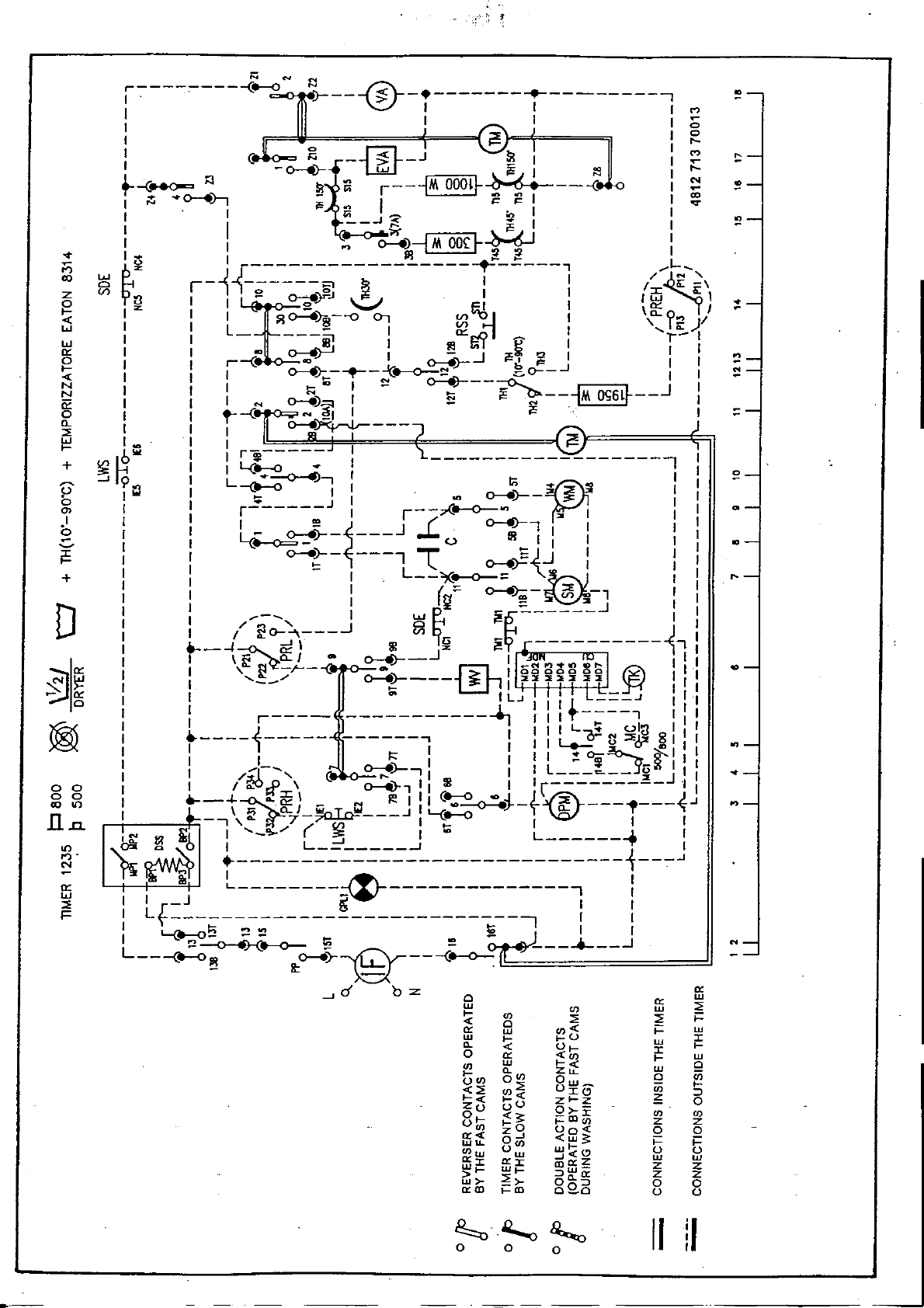
NC1 NC2
RSS
MC
PREH ~~~ ~
DSS ~
DPU~ ~
C 0
HE.19~
1H (10'-9D") ~
~ 1H2
1H JJ1:<I)
~M(6-7) M ~1 ~1 W~~~;) ~
:.::: cu ~ MD1
G't.1,,",,~~ ?' I{?'p 481271370013 !
;.y 1H 45' V
1H 150" <I)
~ -THE CONTACTS ARE CONNECTED
~1H 150" V INSIDE THE TIMER
Z I.
B BROWN
VA ~ G BLUE
~ ~ YELLOW-GREEN
W-'Cr.IJj -
HE.lOOOW ~
HE.JODW ~ ~: RA2 RA2
C CAPACITOR PRH HIGH LEVEL PRESSOSTAT
CWS COLD WASH PRL LOW LEVEL PRESSOSTAT
DPM DRAIN PUMP MOTOR RE RELAY
DSS DOOR SAFETY SWITCH RSS ' RINSE STOP SWITCH
e ECO SDE SPINDELAY
EM THERMOSTOP SM SPIN MOTOR
GPL1 PILOT LAMP TH THERMOSTAT
HE HEATING ELEMENT TH
IF INTERFERENCE FILTER tO-90C THERMOSTAT ADJUSTABLE
LWS 2 kg TIS TIMER CONTACTS
M MOTOR TM TIMER MOTOR
PREH PR ESSOSTAT WM WASHING MOTOR
WV WATER VALVE
.,..'.,.. , .i;,i,,;:~.~!..

.
.
~ I: ~~ 11 [eJ-~I;.
Date 12.02.92 Spare part list
rar Washing machine
Spare part list No. 8537 327 10000
Model A WG 327 W
Version 8537 327 10000 ,
..r~%~" !:
Pos. No. Sp~re Part No. Denomination ~~!:,~::
101 4819 361 58084 Motor 2/16 pole with speedometer
123 4819 528 88064 Drum pulley
125 481935818041 Drive belt
202 4819466 69654 Bellow
224 481925927042 Heating element
229 4819 282 38032 Adjustable thermostat
237 4819 28248094 1 temper. fixed thermostat
266 481941818251 Drum
267 481940449869 Cross piece
332 4819492 68472 Tub suspension spring
387 4819 466 88802 Upper counterweight
388 4819 310 38496 Fixing kit for upper counterweight
389 481941878192 Tub "-
390 481940118351 Hose clamp
391 4819 530 28545 Detergent dispenser/tub hose
392 4819492 68888 Bellow ring (tub side)
393 4819 903 02494 Bellow ring (front panel side)
394 4819 903 02447 Thermostat seal c~
395 4819 903 02529 Tub clamping ring C;~.,
398 4819440 19371 Rear tub plate assy
399 481990303668 Tub seal
401 4819310 38491 Fixing kit rar drum/cross piece
408 4819466 88794 Lower counterweight
409 481953028581 Tub/pump connecting hose
410 481931038497 Fixing kit rar lower counterweight
426 4819 903 03673 Silent block
462 481953597024 Pin for door ;,'!i!\i,";c'"
468 4819 903 2464 H I"""""~,,"cj\'"
0 ase cam p "',",,,!..., ""'"
:!'t:" ;,~:t.~'Jl?:CJ:!'.
470 4819 903 03664 Motor protector ,'c"}Je ,!.,,'!.~?""":
471 4819 532 68366 Counterweight bush
472 4819 530 78043 Bearing seal
473 4819 310 38563 Bearing c
501 4819281 68023 Speedometer coir ~
,
"
.
"
? K
~
Sl.bject 10 1I1001iricaliOl1

J" ,," .
Model A WG 327 W
Version 8537 327 10000
Pos. No. Spare Part No. Denomination
467 481936069059 Sprayer1ever
474 481938118118 Lamp holder
477 4819 310 38651 Liquid detergent housing assy
478 4819 532 78096 Counter frame
521 481940449745 Support
522 481946279471 Drawing handle cover
523 4819535 98324 Pin
524 4819492 48138 Spring
600 4819 282 18499 Timer dryer
602 4819 530 28681 Warm water hose
603 4819 530 28687 Hose cold wafer valve/Y connection
603 4819530 28687 Hose cold water valve/Y connection
604 4819 52648209 Cold water valve sprayer
605 4819 526 48211 Y connection/detergent dispenser
606 4819 526 48212 Y connection
629 481941358589 Timer knob
-.
~
t
.
Subjecl In modificatiol1r-~_::C~

'; ~; ~
N ...
r-~--: (e-o ~ -Gi)-I"--- -< - .---~ !/ > T ,
I I', M
I I' I 0
I ~ 1 0
I 0 ill F t--
I (j -N -~ _J ~ 1 : ~
1 ~ 0--8)- ~i!'" 1 ~ I t--
r~~ ~ ~ I---@~~-.t--- I ~
IN ,0-.)-, i!"", I ~~I I~
I , u; ~ .I 1
II--~ ~ ~ I
, ~ ~ \.i!'".J I I
..,. I I ...o-.);--lM oorl~ I
.-~ I ~ ~~ I
~ ~ ~%r-J {~--~ ~ 1 /~
~~-' Z (/) lOb i'5 I ~-\
0 'l3 I 1~-o-.)i"J \. i!'" ~ I I r W:I: ~ \t- 1% ~ --I I 0::
iS 1 I 1 ~o-.~--o 0, ~~ I ',0-0... }
I I L- ---ä;l I 0::..1:)1 1 ,I~)
~ I I ~ ~~ I ~t;1 ~ Ir-I
~ I I r-<! ~~ I ~~i!'"~gl 11
< I I I 0-4);: !(.-o-~ ~ ~o--~ I I
:::J I I I ~~ , ~ ~--~ I I
5 I I I N o-.)~ , E ~~---~~-_-1:
Q. 1 I,--(j N~I I i!'". , ~
~ I I, o-~---
~ 100,1, ~
bio! I r ' F
+ ~ ~ ,: ~ ...I I .
J f9 I L +-0 ~-, , t; I' 0 .
g ,rJ I 0- 11 0-.)- ~~~ 11-
0) I I r~ J I ~on -I I
b I I I ~ I r--7"-.-o-~ 2 I ': Q
~ I I I; ~- ~J.J::" ~ -, I I I II ,~~- (.,) 1I I I G
~ I 1 0-.)-- ---l T E{I I I
I I ~ I ~ -1 I 1 I
+ I I I ; L__-:,c.-o-:: 'bJ 1.1 I'-
DI: I (~:: ~-~-l ::
1, ~-- I W~-f1 ,
/..." I Q ~ 1 II 'I ~O--'l ' (/)
, ~--l~~ \ ~ ~ ~ QJ. '
, r \f ~~O- J ~ o-.)--~ 1 1 {
~, I ,~-r-- ~ '_""""""°1'- I',
~~: : '-_/ o-.? ~: ~~~~~ ~g -(j;( : I: °
I ILJ I 111 J 11 I
~ I I r ~ r 11f" ' I',
~ ' 1 , I I I I LO~'" ~1';3 8 I : I
I I 1 I I 11 ~ () ~ GI,I K)
I 'I ~ I ,11"'0=-~~111
I I /u--, ~)-, I I I L_-=_!.__Y<3~ I I I .,.
0 0 I I I Go ::f \ 0-8:}-, I( IR I I r :!._J "I I
g g I + W5?: \ ~ I I, (e-o 00 J t'0 ~IJl ~'~O-J W T,",~ I oo---o--ej-- 0- J '"
-"Go 7-~ J L-(e-o r
.D.. ,N t:! ~ ,'_C!../ ( ~ : ~ I "
I{) ~ 0 ~ I L -l. L 1. I
n' ~~' ~ I
N ~ ~ i---~
~ I
oc ' ~ I
~ I I _J ~ I I
~ : Lt : :
I L-(.-;;O~ ~~ t; ~ I I .I
L ~--o~ - -w- ~ 4 1 ~
"- ~ 0-.)- U- ---(.-0- -
-&: -.
-ld oz 0 (r
W (r W
t- <I) <I) W ~
< 0 ~ ~ i=
(r W <1)< i= W
~ t- t-U W I
0 < Ut- I t-
(r «I) ~ W
<I) W t-< .-
t- Q. ZtL. w Q
U<I) 0<1) Ow 0 <I)
<~ <I)~ UI& Ci) t-
~< t-~ zt-z ~ 6
U U 0>--
°t- <$: _aJI <I) <I)
U<I) t-o t- <I) Z Z
(r< Z-J Uo< 0 0
WtL. 0<1) <~$: i= i=
<l)w Uw w<~ U U
ffi i!: ffi I ffi (r ~ ~ W
z>.- I- :JW(r
w>- ~>- oQ.:J Z Z
(raJ i=aJ 02.0 8 8
~ ~ , I1 :10 0 0 I
_C~ --, --=-- c=--c--c=- ~

Q. 0
0
.-
u.
Z
~ "2"
0 .,-
0
-J 0
0 I"-
-0 CO)
(J .,-
l"-
N
.,-
~
"2"
a: .
w
>-
a:
0
a::
w
:I: a:
CI) -
« « c
3: ~
a: a:
0 «
LL 3:
M 0
R z
~ >= ;
m a:
-J 0.
w
a:
w
~
I-
::~
~~
~~
m~
~
ODN
on~
~
I')~
N~
-~
,..,
,..,
N
n
Z
0
I-
(i)z
<:) 0 -
Z 0 Z Q.
+ "- a:
w I- w
Z ci ~
-w -
-J :I: I-
<XJ(Ü
~~
i
: -,"c -

~ ~ 0) 0 0 ...'" CD ~
NO... ~ N N N N N
CD CD CD CD CD CD CD CD CO
~
~ ~
0
0
\D
CO)
...
,...
" N
' ...
" =
' ~
~
~'9#
~ "
Q
~ .
~._. { ,. \
~ (:.~ '
"~~
~ 'i) ~ ;o-~
~ (>-C> ~ r.~:~o
cx: I O
~"'-' r-. N ~ It) CD ~ ID
~ ~ ~ ~ ~ ~ .~ r ?~
\...? ?~ ---~';::Z..~i
Z ..~ 0
~ r- "" c
>-= ~ ~ =~ ~ ~ N ~ ~ ~
'-4..., N CD = =
a CD Q
C).
()oo
c
";; ~""
~, ,.,...
~c ..-
0-. cf
~ CD It) ~ ~
...N ~~ = 2:
CD c= CD CD --
CD ""- ~...""", )
r-.
CY) ,
<D
i

!
.' i
.
0) , ,... ~ L() C").q- co .-0.- :ci
t\I C") 0) t\I t\I t\I t\I 0 ,... 0 "
t\I t\I C").- .-t\I ~ .-.q- L() ;~
1'
\ ~ '
c '
C !
tC C
CO)
~
N
...c
= '
~ i
"'
"
'.,"
.
"
",i
0) Oo.-CO
C'J C") t\I"" t\I 0 0) .-,... 0
C")"" ,... CO C") .q- C").q- ~ .q-
~-~.~--~,. t\I C") I J I
~ -,J ~
\
C>'" '\,
~
-
~
I
~tj
'.
'00 ~ 0; ~~
C") C")~ C") C")t\lC")
.

~
:c
~~
~:c
>-a:
:C-J
a:< <.?
S:~ z
ca: -
-J 0 Z '"
Z v
H~* ~(/)Z -J -Z
ww w ~ (/)a. z: f-
IDIDID > '"" 0 U
:;,:;,:;, w:c <.? w:?: <
f- f- f- f- f-f-f- -JWWWW ~ ~ :?: a: a. f-
Z Z Z Z WWW Z :cWWW§ :c f- a. (/) Z
W W W W :c:c:c <.?Q-J~<.?a:a:a:f-:C f- < 0 0 0
~ ~ ~ ~ f-f-f- Zf-~>-~~<.?< a: >- W <.? ~ <.? U
f- f- f- f- ZZZ Z:<WW:CWWWa: '" ~ ~ <.? :c z z z 0
a: a: a: a: ---f--J-J<OOOW v -Z U ---W
< < < < a:a:a: -J :?:Oo>:ca:OOOa. :?: ~ S: i= i= :?: :?: :?: (/)
a. a. a. a. www w ~ a.a:0>~f-~~~~ -J a: 0 < < < < < 0
~ ~ ~ ~ f-f-f- ~ :c (/)~O-X:c:c~W -J 0 -J W f- a: a: a: ~
0 0 0 0 «< <.?-J ~f- <.?<.?f-:;,-J:CWUUUf- Li: z (/) ~ (/) 0 0 0 U
U U U U S:S:S: Z :c>- ZZZa:WWW«<O
0 0 0 0 :C:c:c-J-~-J f-:C Z:ZWO~~~WWWW
f- f- f- f- f-f-f-W~Q~ fa:~<.?z:?:I::f-i=i=i=a:a:a:~ 11 I I ~
~ <.? <.? ~. ~~~~c::C~~a:~:?::?:c:a. (/) ~:;,<.?~~000 0a: 11 ~X I I ~
z z Z Z -J(/)< ->~ZZ(/) OZZzf-f-f- 11 X ~
a.a.a. 0 a::cf-> -z :ca::c---WWWa. 11 X I I ~
~ ;J ;;;j ;J ~~~~~~Q~Sg~C:~Q~!::;;;j;;j;;j~~~~ :: ~ I I ~
u. u. u. u. (/)(/)(/)-Ja.W:C~(/)ZO(/)-J:c-s:u.Ll-u.f-f-f-f- 11 >< I I ~
~1I 11 X ~ -JZ 11 X I I ~
a.Q:Q: 11 X I I ~
uuu :c W 1D:C-f-~N(,)~\n~~ 11 X ~
-N (') ~ «<IDOW:C:C-JZa.(/)<!?(/)(/)(/)f-f-f-f-f-f-:' 11 I ,I ~
SI-OOL &I-L ZI-S"
-L 1 "'..
VSrrtd ~ ,S 3Snv,
., ~ , ONINNI. NO' ONY ONINI"'O
: :; , ONIH$Y. "'W'ON ONINI"'O
:s S In"3."NI'3"".N"'."'"
:! -~ ~ ,S ONIH$Y.3NI, '3Nu,m
-~ oS ONONI"'O
--.:; S ONIH$Y.3NI,
-~ , ONINI"'O
w; oS ONIH$Y.3NI' ON"",
-~ oS ONINI"'O
~ S ONIH$Y.3NI'
~ s~r ONI""3.0NIH$Y.3NI,
-~ :!:. ONI,,"3. ONIH$Y. 3NI' ONI""
'4 S~ ,r ONI""3. ONIHSY. 3NI'
2 ~ SI ONI.L"3. ONIH$Y. 3NI' ON"",
:: S ONI,,"3. ONIH$Y. 3NI'
~ S ONIHSY.3NI'
~ s~r ONI.L"3.0NIHSY.3NI,
~ ~ :; 4 :; ONIH$Y. 3NI' ON"",
-..S g "","",u""""""""",
' , ~ SZ '! ONI.L,,3.0NIH$Y.3NI,
I I B S ~ ONI""3NONIHSY.3NI,
~ .~ -~ ,sz ~ ONIH$Y.3NI'ON"",
:I! .l>IS :I! ;QJ3
vsnVd ~ S 3SnY'
-;0; SZ ;0; ONINNI..OIHONYONINI"'O
., ~ S ~ ONIHNI.ONY ONINI"'O
~ ~ S ~ ONIH$Y. "'W'OH "NINI"'O
..~. ..;:; , "NIHSY.3NI"3"",~
0 -~ SZ "NINHI.ONY"NINO",O
~ S Z "NIH$Y. "'W'OH "NINI"'O
...~ ~ SZ "NI_.3NO'
-~ S Z "NINNI. ONY ONINO"'O
~ S Z "NIHSY. "'W'OH ONINI"'O
~ SZ ONIHSY.'NI'
:: ~ S Z ONIHSY.3NO, ONINI"'O
~ SZ ONIHSY.'VW"",
~ S l ONIHSY. 3NI' ON"'"
..N ,l "NIHSY. 3NO' ,",I ""0
~ S NNOO '000 ONIHSY. '..w"",
~ ..1- ONIH$Y. '..w"",
': ~ Sl ~ ONI""3HONI_.3NO,
, ~ 'Z ::: ONO",,3HONI_.3N',
~ :2 , :2 ONI.L"3H ONO_. 3N"
" L=. S ONI""3H "NIH$Y."'W'ON ON"",
:! 0 :! ONI""3H ONIHSY. "'"'ON
-0 :2 ONI""'H ONO_. 3NO'
~ , ~ "NI""3."NI_."'""", ,
.= , ONI,,"'. ONIHSY. "'W'OH ON,,'" i
~ , 0 "NI"..3."NO_.,VW,ON I
, ~ I ~ ONI""3H ONIHSY. 3NO'
, e ,I ONI""3H"NIHSY.3NI' t
~ .:!.. ONI""3H"NIHSY."'""'"
., ..Sl "NOHSY."'"'ON"N"",
., ~ I ONI_."'W'ON ONINI"'O
"" .,S "NI""3H"NI_.'VW"'"
.., , .., ONI""3H "NIHSY. "'"'ON
...~ ...ONI""3. ONI_. "'"'ON
---S --ONIHSY."'"'ON ON",O,
3NIHOYW3."'OSHOIJ.ONn,
= '
~ ~~
~ ~I;
..~~
-02
~ ~~
.~8
" ;; ~ ~: ~
~ ~ ~ o~ ~
..-~ ~- -
~ ~ ~ ~ ~t ~
2 u u ~~ ~
~ ~ ~ ~ ~ !~ i
~ ~ I! ~ ..~3 ..
..~*~ : ..&
-'" ., .~
i;
I
.--

!
~ co (C) C\I CV) 0 CI? r-.. CD 0 .-
(C) u; CD (C) CI? r-.. r-.. CD r-.. CD CO CO
CY) .-CY) CY) C\J CV) .-~ CY) ,... CY) CY)
I ..' ~j r-
/j) j::
0
10(g
0-6 ~
~ ~
co
"I"
(C)COC\l,...oy:::""C\JO)
<o~(C)U')U')wC\J<OC\J
Cl?cy)~~~~(C)'et~
~ g ~~f
~
,
M~~8~(g;,8 ~1E~~~~o ' Dc:o <0,... <0 CY) ~ "" ~.. ~ (0 ~
" ~ ..:~ '
I -
i
\\
@
U')
0 .
(0
r
~ ~ ~ ~ g ~ ~ ~ ~ ~ ~~' ~ ~ ~
.-