Briggs & Stratton 030372 User Manual GENERATOR Manuals And Guides 1310441L
User Manual: Briggs & Stratton 030372 030372 BRIGGS & STRATTON GENERATOR - Manuals and Guides View the owners manual for your BRIGGS & STRATTON GENERATOR #030372. Home:Tool Parts:Briggs&Stratton Parts:Briggs&Stratton GENERATOR Manual
Open the PDF directly: View PDF
.
Page Count: 76

Portable
'S
enerator
I
iii!_
0
BRIGGS& STRATTONPOWERPRODUCTSGROUP,LLC
JEFFERSON,WISCONSIN,U.S.A.
Manual No. 204883GS Revision - (08/30/2007)

Thankyoufor purchasing this quality-built Briggs & Stratton generator.We are pleasedthat you've placed your confidence in
the Bfiggs & Stratton brand. When operated and maintained according to the instructions in this manual,your Bfiggs &
Stratton generator will provide many years of dependableservice.
This manual containssafety information to makeyou aware of the hazardsand risks associatedwith generator products and
how to avoid them. This generator is designed and intended only for supplying electrical power for operating compatible
electrical lighting, appliances, tools and motor loads, and is not intended for any other purpose, it is important that you read
and understandthese instructions thoroughly before attempting to start or operate this equipment. Save these instructions for
future reference.
This generator requires final assembly before use. Referto the Assembly section of this manual for instructions on final
assembly procedures. Follow the instructions completely.
Where to Find Us
You never have to look far to find Briggs & Stratton support and service for your generator. Consult your Yellow Pages.There
are over 30,000 Briggs & Stratton authorized service dealersworldwide who provide quality service. You can also contact
Briggs & Stratton Customer Service by phone at (800) 743-4115 or on the Internet at BRIGGSandSTRATTON.COM.
Generator
Model Number
Revision
Serial Number
Engine
Model Number
TypeNumber
Code Number
Date Purchased L_LJ
Briggs & Stratton Power Products Group, LLC
900 North Parkway
Jefferson, WI 53549
Copyright © 2007 Briggs & Stratton Power Products Group,
LLC. All rights reserved. No part of this material may be
reproduced or transmitted in any form by any meanswithout
the express written permission of Briggs & Stratton Power
Products Group, LLC.
2BRIGGSandSTRATTON.COIVl

Table of Contents
OperatorSafety ................................. 4
Equipment Description......................................... 4
Safety Rules................................................. 4
Assembly ..................................... 7
Unpack Generator ............................................ 7
Shipment Contents ........................................... 7
Install Wheel Kit.............................................. 7
Add Engine Oil............................................... 8
Add Fuel.................................................... 8
System Ground .............................................. 9
Connecting to a Building's Electrical System........................ 9
Generator Location ........................................... 9
Featuresand Controls ............................ 10
Cord Sets and Receptacles .................................... 11
Operation .................................... 12
Starting the Engine .......................................... 12
Connecting Electrical Loads.................................... 13
Stopping the Engine.......................................... 13
Don't Overload Generator ..................................... 14
Maintenance .................................. 15
Maintenance Schedule........................................ 15
Generator Maintenance ....................................... 15
Fuel Valve Maintenance....................................... 16
Engine Maintenance.......................................... 16
Storage ................................................... 19
Troubleshooting................................ 20
Warranties .................................... 22
Emissions Control System Warranty ............................. 22
Generator Owner Warranty .................................... 24
Specifications ................................. 26
Product Specifications........................................ 26
Common Service Parts ....................................... 26
3
0
o
o
,,=,=
o
€1o
o
m=
Espa_ol Fran;ais

1J3
OperatorSafety
EquipmentDescription
Read this manual carefully and becomefamiliar
with your generator. Knowits applications, its
limitationsand any hazardsinvolved.
The generator is an engine-driven, revolvingfield, alternating
current (AC) generator, it was designedto supply electrical
power for operating compatible electrical lighting, appliances,
tools and motor loads.The generator's revolving field is
driven at about 3,600 rpm by a single-cylinder engine.
NOTICE
Exceedinggeneratorswattage/amperagecapacitycan
damage generator and/or electrical devicesconnected to it.
" ca_tT S'ee
Don'tOverloadGeneratorinthe Operationsection.
Everyeffort has been madeto ensure that the informationin
this manual is both accurateand current. However,the
manufacturer reservesthe right to change,alter or otherwise
improvethe generator and this documentation at any time
without prior notice.
The Emission Control System for this generator is warranted
for standards set by the Environmental Protection Agency
and the California Air Resources Board.
Safety Rules
,_ This is the safetyalert symbol. It is usedto alert
youto potential personal injuryhazards. Obey all
safety messages that follow this symbol to avoid
possible injury or death.
The safety alert symbol (A.) is used with a signal word
(DANGER,WARNING, CAUTION),a pictorial and/or a safety
messageto alert you to hazards. DANGERindicatesa hazard
which, if not avoided,will result in death or serious injury.
WARNINGindicates a hazardwhich, if not avoided, could
result in death or serious injury. CAUTIONindicates a hazard
which, if not avoided, might result in minor or moderate
injury. NOTICEindicatesa situation that could result in
equipment damage. Follow safety messagesto avoid or
reduce the risk of injuryor death.
The manufacturer cannot possibly anticipate every possible
circumstance that might involve a hazard.The warnings in
this manual,and the tags and decals affixed to the unit are,
therefore, not all-inclusive. If you use a procedure, work
method or operating technique that the manufacturer does
not specifically recommend, you must satisfy yourself that it
is safe for you and others. You must also make sure that the
procedure, work method or operating technique that you
choose does not renderthe generator unsafe.
HazardSymbols and Meanings
©
A-Explosion
B-Fire
C-Electric Shock
D-Toxic Fumes
E- Kickback
F-Hot Surface
G-Flying Objects
H-Moving Parts
J-ReadManual
Using agenerator indoors CAN KILL YOU IN MINUTES,
Generator exhaust contains carbon monoxide, This is
a poison you cannot see or smell.
V
NEVERuse insideahome
or garage, EVENiF doors
and windowsare open.
Only use OUTSIDE and
far away from windows,
doors, and vents,
WARNING
Running engine gives off carbon monoxide, an
odorless, colorless, poison gas.
Breathing carbon monoxide can causeheadache,
fatigue, dizziness,vomiting, confusion, seizures,
nausea,fainting or death.
• OperategeneratorONLYoutdoors.
• Installa batteryoperatedcarbonmonoxidealarmnearthe
bedrooms.
• Keep exhaust gas from entering a confined areathrough
windows, doors, ventilation intakes, or other openings.
• DO NOTstart or run engine indoorsor in an enclosedarea,
(even if windows and doors are open), including the generator
compartment of a recreationalvehicle (RV).
4 BRIGGSandSTRATTON.C01Vl

WARNING
The engine exhaust from this productcontains
chemicalsknown to the State of California to cause
cancer, birth defects, or other reproductiveharm.
WARNING
Generator produces hazardous voltage.
_¢ ailure to isolate generator from power utility can
result in death or injury to electric utility workers
due to backfeed of electrical energy.
•When using generator for backup power, notify utility company.
Use approvedtransfer equipment to isolate generator from
electric utility.
•Use a ground fault circuit interrupter (GFCI)in any damp or
highly conductive area, such as metal decking or steel work.
• DO NOTtouch barewires or receptacles.
• DO NOTuse generator with electrical cords which are worn,
frayed, bareor otherwise damaged.
•DO NOToperate generator in the rain or wet weather.
• DO NOThandle generator or electrical cords while standing in
water, while barefoot, or while handsor feet are wet.
•DO NOTallow unqualified persons or children to operate or
service generator.
WARNING
Starter cord kickback (rapid retraction) can result
_nbodily injury. Kickbackwill pull hand and arm
_t_._ toward enginefaster than you can let go.
Broken bones, fractures, bruises, or sprains
could result.
•Whenstartingengine,pullcordslowlyuntil resistanceisfelt and
thenpullrapidlyto avoidkickback.
•NEVERstartor stopenginewith electricaldevicespluggedin
andturnedon.
WARNING
Fuel and its vapors are extremely flammable and
explosive.
Fire or explosion can cause severe burns ordeath.
WHENADDINGOR DRAiNiNG FUEL
•Turn generator OFFand let it cool at least 2 minutes before
removing fuel cap. Loosen cap slowly to relieve pressure in
tank.
• Fill or drain fuel tank outdoors.
• DO NOToverfill tank. Allow space for fuel expansion.
• iffuel spills, wait until it evaporatesbefore starting engine.
•Keepfuel awayfrom sparks,open flames, pilot lights, heat,and
other ignition sources.
•DO NOTlight a cigarette or smoke.
WHENSTARTINGEQUIPMENT
•Ensure spark plug, muffler, fuel cap, and air cleanerare in place.
• DO NOTcrank enginewith spark plug removed.
WHEN OPERATINGEQUIPMENT
•DO NOTtip engine or equipment at angle which causesfuel to
spill.
•This generator is not for use in mobile equipment or marine
applications.
WHENTRANSPORTINGOR REPAiRiNGEQUIPMENT
• Transport/repair with fuel tank EMPTYor with fuel shutoff valve
OFF.
•Disconnect spark plug wire.
WHEN STORINGFUELOR EQUIPMENTWITH FUEL iN TANK
•Store away from furnaces, stoves, water heaters, clothes dryers,
or other appliancesthat have pilot light or other ignition source
becausethey can ignite fuel vapors.
WARNING
•This generator does not meetU. S. CoastGuard Regulation
33CFR-f83 and should not beused on marine applications.
•Failure to use the appropriate U. S. CoastGuard approved
generator could result in death or serious injury and/or
property damage.

WARNING
e
e
e
Contactwith muffler areacan result in serious
burns.
_ Exhaust heat/gases can ignite combustibles,
structures or damage fuel tank causing a fire.
DO NOTtouch hot parts and AVOID hot exhaust gases.
Allow equipment to cool before touching.
Keepat least5 feet (1.5 m) of clearanceon all sides of
generator including overhead.
Codeof FederalRegulation (CFR)Title 36 Parks, Forests,and
Public Property require equipment powered by an internal
combustion engine to have a spark arrester, maintained in
effective working order, complying to USDAForest service
standard 5100-1C or later revision. In the State of California a
spark arrester is required under section 4442 of the California
Public resources code. Other states may havesimilar laws.
WARNING
Starter and other rotating parts can entangle
hands, hair, clothing, or accessories.
•NEVERoperate generatorwithout protective housing or covers.
•DO NOTwear loose clothing, jewelry or anything that may be
caught in the starter or other rotating parts.
•Tie up long hair and remove jewelry.
WARNING
"_ Unintentional sparking can result in fire or
_¢ electric shock.
WHENADJUSTINGOR MAKING REPAIRSTO YOURGENERATOR
•Disconnect the spark plug wire from the spark plug and place
the wire where it cannot contact spark plug.
WHEN TESTING FOR ENGINE SPARK
•Use approved spark plug tester.
•DO NOTcheckfor spark with spark plug removed.
CAUTION
Excessively high operating speeds increase risk of injury
and damage to generator.
Excessively low speeds impose a heavy load.
•DO NOTtamper with governed speed.Generatorsupplies
correct rated frequency and voltage when running at governed
speed.
• DO NOTmodify generator in any way.
NOTICE
Exceeding generators wattage/amperage capacity can
damage generator and/or electrical devices connected to it.
•DO NOTexceedthe generator's wattage/amperage capacity. See
Don't OverloadGeneratorin the Operationsection.
•Start generator and let engine stabilize before connecting
electrical loads.
• Connect electrical loads in OFFposition, then turn ONfor
operation.
•Turn electrical loads OFFand disconnectfrom generator before
stopping generator.
NOTICE
Improper treatment of generator can damage it and
shorten its life.
•Use generator only for intended uses.
•If you havequestions about intended use,ask dealer or contact
local service center.
•Operategenerator only on level surfaces.
•DO NOTexposegenerator to excessivemoisture, dust, dirt, or
corrosive vapors.
• DO NOTinsert any objects through cooling slots.
•If connected devices overheat,turn them off and disconnect
them from generator.
• Shut off generator if:
-electrical output is lost;
-equipment sparks, smokes, or emits flames;
-unit vibrates excessively.
6BRIGGSandSTRATTON.COIVi

Assembly
_.___i ead entire operator's manual beforeyou attempt
to assemble or operate your new generator.
Your generator requires some assembly and is ready for use
after it has been properly serviced with the recommended oil
and fuel.
If you have any problems with the assemblyof your
generator, please call the generator heiplineat
(800) 743-4115. if calling for assistance, please havethe
model, revision, and serial number from the data tag
available.See Featuresand Controls for data tag location.
UnpackGenerator
1. Set the carton on a rigid, flat surface.
2. Remove everything from carton except generator.
3. Opencarton completely by cutting each corner from
top to bottom.
4. Leave generator on carton to install wheel kit.
Shipment Contents
The generator is suppliedwith:
*Engineoil bottle
*Operator's manual
*Wheel kit
Install Wheel Kit
NOTE:Wheel kit is not intended for over-the-road use.
You will needtwo 13 mm wrenches to install these
components.
Install the wheel kit as follows:
1. Tip generator so that engine end is up.
2. Slide axle (A) through both mounting brackets.
3. Place a fiat washer (B), then wheel (C) on axle as
shown.
4. Place a flat washer (B) on axle.
5. Retain wheel on axle with retaining pin (D).
6. Repeatsteps 3 through 5 to secure secondwheel.
7. Tip generator so that engine side is down.
8. Attach vibration mount (E) to support leg (F) using flat
washer (I]) and locking hex nut (H). Tighten with
13 mm wrenches.
9. Line up holes in support leg with holes in generator
frame.
10. Attach support leg using two 15 mm carriage bolts (J),
two flat washers (K) and two locking hex nuts (L).
Tighten with 13 mm wrenches.
11. Repeatsteps 8 through 10 to attach second support
leg.
12. Return generator to normal operating position (resting
on wheels and support legs).
13. Line up holes in handle (IVl)with holes in generator
frame. Attach handle using 13mm wrenches with
15mm carriage bolts (N), flat washers (P) and locking
hex nuts (R).
3

E
Add EngineOil
1. Place generator on a fiat, level surface.
2. Cleanarea around oil fill and removeyellow oil fill cap.
NOTE:Seethe section Oilto review oil recommendations.
Verify provided oil bottle is correct viscosity for current
ambient temperature.
3. Using oil funnel (optional), slowly pour contents of
provided oil bottle into oil fill opening.
NOTICE
improper treatment of generator can damage it and
shorten its life.
• DONOTattemptto crankor starttheenginebeforeit hasbeen
properlyservicedwiththe recommendedoil.Thismayresultin
anenginefailure.
4. Replaceoil fill cap and fully tighten.
AddFuel
Fuel mustmeet these requirements:
•Clean,fresh, unleadedgasoline.
•A minimum of 87 octane/87 AKI (91 RON). High
altitude use, see High Altitude.
•Gasolinewith up to 10% ethanol (gasohol) or up to
15% MTBE(methyl tertiary butyl ether) is acceptable.
NOTICE
Avoid generator damage.
Failure to follow Operator's Manual for fuel
recommendationsvoids warranty.
• DONOTuseunapprovedgasolinesuchas E85or E22.
• DONOTmixoil in gasoline.
• DONOTmodifyengineto runonalternatefuels.
To protect the fuel system from gum formation, mix in a fuel
stabilizer when adding fuel. SeeStorage.All fuel is not the
same. If you experiencestarting or performance problems
after using fuel, switch to a different fuel provider or change
brands. This engine is certified to operate on gasoline. The
emission control system for this engine is EM (Engine
Modifications).
WARNING
._ Fueland its flammable and
vapors are extremely
explosive.
Fire or explosion can causesevere burns or
death.
WHENADDING FUEL
*Turn generator OFFand let it cool at least2 minutes before
removing fuel cap. Loosen cap slowly to relieve pressure in
tank.
*Fill fuel tank outdoors.
*DO NOToverfill tank. Allow space for fuel expansion.
* iffuel spills, wait until it evaporatesbefore starting engine.
*Keepfuel away from sparks, open flames, pilot lights,heat, and
other ignition sources.
DO NOTlighta cigarette or smoke.
e
1.
2.
Cleanarea around fuel fill cap, remove cap.
Slowly add unleadedgasoline (A) to fuel tank (B). Be
careful not to fill abovethe baffle (C). This allows
adequatespace for fuel expansion as shown.
J_Jf_-J_ JF_ Js-_ Jf_-- Jf _ Jf_-JF_-J_J, _- Jf_- J,_-_J/
3. Install fuel cap and let any spilled fuel evaporatebefore
starting engine.
HighAltitude
At altitudes over 5,000 feet (1524 meters), a minimum
85 octane/85 AKI (89 RON)gasoline is acceptable.To
remain emissions compliant, high altitude adjustment is
required. Operation without this adjustment will cause
decreasedperformance, increasedfuel consumption, and
increasedemissions. Seean authorized Briggs & Stratton
dealerfor high altitude adjustment information. Operation of
the engine at altitudes below 2,500 feet (762 meters) with
the high altitude kit is not recommended.
8 BRIGGSandSTRATTON.C01Vl

System Ground
The generator has a system ground that connects the
generator frame components to the ground terminals on the
AC output receptacles.The system ground is connected to
the AC neutral wire (the neutral is bonded to the generator
frame).
SpeciaJ Requirements
There may be Federalor State OccupationalSafety and
Health Administration (OSHA)regulations, local codes, or
ordinances that apply to the intended use of the generator.
Pleaseconsult a qualified electrician, electrical inspector, or
the local agency having jurisdiction:
*in some areas,generators are requiredto be registered
with local utility companies.
*If the generator is used at a construction site, there
may be additional regulations which must be observed.
Connecting to a Buiiding's ElectricalSystem
Connectionsfor standby power to a building's electrical
system must be made by a qualified electrician. The
connection must isolate the generator power from utility
power or other alternative power sources and must comply
with all applicable laws and electrical codes.
WARNING
Generator produces hazardousvoltage.
_¢ ailure to isolate generator from power utility can
result in death or injury to electric utility workers
due to backfeedof electrical energy.
•Whenusinggeneratorfor backuppower,notifyutility company.
Useapprovedtransferequipmentto isolategeneratorfrom
electricutility.
•Useagroundfaultcircuit interrupter(GFCI)in anydampor
highlyconductivearea,suchas metaldeckingor steelwork.
• DONOTtouchbarewiresor receptacles.
• DONOTusegeneratorwithelectricalcordswhichareworn,
frayed,bareor otherwisedamaged.
•DONOToperategeneratorinthe rainorwetweather.
• DONOThandlegeneratoror electricalcordswhilestandingin
water,whilebarefoot,or whilehandsor feetarewet.
•DONOTallowunqualifiedpersonsor childrento operateor
servicegenerator.
GeneratorLocation
CJearancesand Air Movement
WARNING
,_ Exhaustheat/gases can ignite combustibles,
structures or damage fuel tank causing a fire.
•Keepat least5 ft. (1.5 m) clearanceonall sidesof generator
includingoverhead.
Placegenerator outdoors in an areathat will not accumulate
deadly exhaust gas. DO NOTplace generator where exhaust
gas (A) could accumulate and enter inside or be drawn into a
potentially occupied building. Ensureexhaust gas is kept
awayfrom any windows, doors, ventilation intakes, or other
openings that can allow exhaust gas to collect in a confined
area. Prevailing winds and air currents should betaken into
consideration when positioning generator.
Using a generator indoors CAN KILL YOU JNMINUTES,
Generator exhaust contains carbon monoxide. This is
a poison you cannot see or smell.
NEVER use inside ahome
or garage, EVEN JFdoors
and windows are open.
B
Only use OUTSIDE and
far away from windows,
doors, and vents.
|
3

Featuresand Controls
_i ead this operator's manual and safetyrules before operating yourgenerator.
Comparethe illustrations with your generator, to familiarize yourself with the locations of various controls and
adjustments. Save this manual for future reference.
o
/I
A- Choke Lever-- Usedwhen starting a cold engine.
B-Fuel Valve-- Usedto turn fuel supply on and off to
engine.
C-Air Cleaner -- Protects engine by filtering dust and
debris out of intake air.
D-Rocker Switch-- Set this switch to "On" before using
recoil starter. Set switch to "Off" to stop engine.
E-Recoil Starter -- Usedto start the engine.
F- 0il Fill Cap -- Checkand add engine oil here.
6- 0il DrainPlug -- Drain engine oil here.
H- GroundingFastener -- Consult your local agency having
jurisdiction for grounding requirements in your area.
J-Spark Attester Muffler -- Exhaust muffler lowers engine
noise and is equippedwith a spark arrester screen.
K - EngineIdentification -- Provides model, type and code
of engine. Pleasehavethese readily available if calling for
assistance.
L= Fuel Tank -- Capacityof four (4) U.S.gallons (15 L).
IVl-Double Pole Circuit Breaker (AC) -- A double pole
circuit breaker is provided to protect the 20A receptacle
and generator against electrical overload.
N-120/240 Volt AC, 20 Amp LockingReceptacle -- May
be used to supply electrical power for the operation of
120 and/or 240 Volt AC,20 Amp, single phase,60 Hz
electrical, lighting, appliance,tool and motor loads.
P-120 Volt AC, 20 Amp, Duplex Receptacle -- May be
used to supply electrical power for the operation of
120 Volt AC, 20 Amp, single phase, 60 Hzelectrical,
lighting, appliance,tool, and motor loads.
Items Not Shown:
Data Tag -- Provides model, revision, and serial number of
generator. Pleasehavethese readily availablewhen calling
for assistance.
10 BRIGGSandSTRATTON.COIVl

CordSets andReceptacles
Use only high quality, well-insulated, grounded extension
cords with the generator's 120 Volt duplex receptacle.
inspect extension cords before each use.
Checkthe ratings of all extension cords before you use
them. Extension cord sets used should be rated for 125 Volt
AC loads at 20 Amps or greater for most electrical devices.
Some devices, however, may not require this type of
extension cord. Checkthe operator's manuals of those
devices for the manufacturer's recommendations.
Keepextension cords as short as possible to minimize
voltage drop.
WARNING
Overloadedelectrical cords can overheat, arc,
,_and burn resulting in death, bodily injury, and/or
property damage.
• ONLYusecordsratedfor your loads.
•Followall safetiesonelectricalcords.
120/240 Volt AC, 20 Amp, LockingReceptacle
Use a NEMA L14-20 plug with this receptacle.Connect a
4-wire cord set rated for 250 Volt AC loads at 20 Amps (or
greater). You can use the same4-wire cord if you plan to
run a 120 Volt load.
4-Wire Cord Set
(Neutral)
Y(Hot) | X(Hot)
NEIVlAL14-20 _ Ground (Green)
This receptaclepowers 120/240 Volt AC, 60 Hz, single phase
loads requiring up to 3,250 watts of power (3.25 kW) at
13.5 Amps for 240 Volts or two independent 120 Volt loads
at 13.5 Amps each.The outlet is protected by a double pole
circuit breaker.
NOTICE
Receptaclesmay be markedwith rating value greater than
_qeneratorout_putca acity.
•NEVERattemptto poweradevicerequiringmoreamperage
thangeneratoror receptaclecansupply.
•DONOToverloadthegenerator.SeeDon'tOverloadGenerator.
120 Volt AC, 20 Amp, DuplexReceptacle
The duplex receptacle is protected against overload by a
double pole circuit breaker.
Useeach receptacleto operate 120 Volt AC, single-phase,
60 Hz electrical loads requiring up to 1,625 watts (1.625 kW)
at 13.5 Amps of current. Usecord sets that are rated for
125 Volt AC loads at 15 Amps (or greater).
O
;=1
11

o
Operation
Starting the Engine
Disconnect all electrical loads from the generator. Usethe
following start instructions:
1. Make sure unit is on a level surface.
IMPORTANT:Failureto start and operate the unit on a level
surface will causethe unit not to start or shut down during
operation.
2. Turn the fuel valve (A) to the "On" position.
3. Push choke lever to "Choke" position.
4. Push engine rocker switch to "On".
5. Grasp recoil handleand pull slowly until slight
resistanceis felt. Then pull handle rapidly to overcome
compression, prevent kickback, and start engine.
WARNING
Starter cord kickback (rapid retraction) can result
_nbodily injury. Kickbackwill pull hand and arm
_t,_< toward enginefaster than you can let go.
Broken bones, fractures, bruises, or sprains
could result.
•Whenstartingengine,pullcordslowlyuntil resistanceisfelt and
thenpullrapidlyto avoidkickback.
•NEVERstartor stopenginewith electricaldevicespluggedin
andturnedon.
IMPORTANT:if excessivefuel is present in the air/fuel
mixture causing a "flooded" condition, move the choke lever
to "Run" position and pull the handle repeatedlyuntil the
engine starts.
6. Move choke lever to "Run" position a short distance at
a time over several seconds in warm weather or
minutes in cold weather. Let engine run smoothly
before each change. Operatewith choke in "Run"
position.
WARNING
e
e
e
Contactwith muffler areacan result in serious
burns.
._1_ Exhaust heat/gases can ignite combustibles,
structures or damage fuel tank causing a fire.
DO NOTtouch hot parts and AVOID hot exhaust gases.
Allow equipment to cool before touching.
Keep at least 5 feet (1.5 m) of clearanceon all sides of
generator including overhead.
Code of Federal Regulation (CFR)Title 36 Parks, Forests, and
Public Property require equipment powered by an internal
combustion engineto have a spark arrester, maintained in
effective working order, complying to USDAForest service
standard 5100-1C or later revision, in the State of California a
spark arrester is required under section 4442 of the California
Public resources code. Otherstates may havesimilar laws.
NOTE:if the engine starts after 3 pulls but fails to run, or if
the unit shuts down during operation, makesure the unit is
on a level surface and check for the proper oil level in the
crankcase. This unit may be equipped with a low oil
protection device.
12 BRIGGSandSTRATTON.COM

Connecting ElectricalLoads
1. Let engine stabilize and warm up for a few minutes
after starting.
2. Plug in andturn on the desired 120 and/or 240 Volt AC,
single phase, 60 Hzelectrical loads.
NOTE:
•DONOTconnect 240 Volt loads to the 120 Volt duplex
receptacles.
•DONOTconnect 3-phase loads to the generator.
DONOTconnect 50 Hzloads to the generator.
DONOTOVERLOADTHEGENERATOR.SeeDon't
Overload Generator.
NOTICE
Exceedinggeneratorswattage/amperagecapacitycan
damagegenerator and/or electrical devicesconnected to it.
• DONOTexceedthe generator'swattage/amperagecapacity.See
Don'tOverloadGeneratorinthe Operationsection.
• Startgeneratorandletenginestabilizebeforeconnecting
electricalloads.
• Connectelectricalloadsin OFFposition,thenturn ONfor
operation.
• TurnelectricalloadsOFFanddisconnectfrom generatorbefore
stoppinggenerator.
Stopping the Engine
1. Turn OFFand unplug all electrical loads from generator
panel receptacles. NEVERstart or stop enginewith
electrical devices plugged in and turned ON.
2. Let engine run at no-load for several minutes to
stabilize internal temperatures of engine and generator.
3. Push engine rocker switch to "Off" position.
WARNING
l_ Backfire,fire or engine damage could occur.
• DONOTstopenginebymovingchokecontrolto "Choke"
position.
4. Move fuel valve to "Off" position.
==e
o
13

L=
Don't OverloadGenerator
Capacity
You must make sure your generator can supply enough
rated (running) and surge (starting) watts for the items you
will power at the same time. Follow these simple steps:
1. Selectthe items you will power at the same time.
2. Total the rated (running) watts of these items. This is
the amount of power your generator must produce to
keep your items running. SeeWattage ReferenceGuide.
3. Estimatehow many surge (starting) watts you will need.
Surge wattage is the short burst of power neededto
start electric motor-driven tools or appliancessuch as a
circular saw or refrigerator. Becausenot all motors start
at the sametime, total surge watts can be estimatedby
adding only the item(s) with the highest additional surge
watts to the total ratedwatts from step 2.
Example:
Tool or Appliance
Window Air
Conditioner
Refrigerator
DeepFreezer
Television
Light (75 Watts)
Rated (Running)
Watts
1200
800
50O
500
75
3075 Total
Running Watts
Additional Surge
(Starting) Watts
1800
1600
500
1800 Highest
SurgeWatts
Total Rated(Running) Watts = 3075
Highest Additional Surge Watts = 1800
Total Generator Output Required = 4875
Power Management
To prolong the life of your generator and attached devices, it
is important to take care when adding electrical loads to your
generator. There should be nothing connected to the
generator outlets before starting its engine. The correct and
safe way to manage generator power is to sequentially add
loads as follows:
1. With nothing connected to the generator,start the
engine as described in this manual.
2. Plug in andturn on the first load, preferablythe largest
load you have.
3. Permit the generator output to stabilize (engine runs
smoothly and attached deviceoperates properly).
4. Plug in andturn on the next load.
5. Again, permit the generator to stabilize.
6. Repeatsteps 4 and 5 for each additional load.
NEVERadd more loads than the generator capacity. Take
special care to consider surge loads in generator capacity, as
described above.
Wattage Reference 6uide
Rated*
Tool or Appliance
Essentials
Light Bulb - 75 watt
Deep Freezer
Sump Pump
Refrigerator/Freezer- 18 cf
Water Well Pump - 1/3 hp
Heating/Cooling
Window AC - 10,000 BTU
Window Fan
FurnaceFan Blower- 1/2 hp
Kitchen
Microwave Oven- 1000 Watt
Coffee Maker
Electric Stove - Single Element
Hot Plate
Family Room
DVD/CDPlayer
VCR
Stereo Receiver
Color Television - 27 in
Personal Computer w/17 in
monitor
Other
Security System
AM/FM Clock Radio
GarageDoor Opener- 1/2 hp
Electric Water Heater- 40 gallon
DIY/Job Site
Quartz HalogenWork Light
Airless Sprayer- 1/3 hp
Reciprocating Saw
Electric Drill- 1/2 hp
Circular Saw - 7-1/4 in
MiterSaw- 10 in
Table Planer- 6 in
Table Saw/RadialArm Saw - 10 in
Air Compressor - 1-1/2 hp
*Wattageslisted are approximate only.
appliance for actual wattage.
(Running)
Watts
Additional
Surge
(Starting)
Watts
75
500 500
800 1200
800 1600
1000 2000
1200 1800
300 600
800 1300
1000
1500
1500
2500
100
100
450
500
800
180
300
480 520
4000
1000
600 1200
960 960
1000 1000
1500 1500
1800 1800
1800 1800
2000 2000
2500 2500
Checktool or
14 BRIGGSandSTRATTON.COIVl

Maintenance
Maintenance Schedule
Follow the hourly or calendar intervals, whichever occurs
first. More frequent service is required when operating in
adverseconditions noted below.
•Changeengine oil
•Cleandebris
Check engineoil level
Service engineair cleaner'
Changeengine oil'
Servicefuel filter
Service spark plug
Service spark attester
Cleancooling system'
Service more often under dirty or dusty conditions.
General Recommendations
Regular maintenancewill improvethe performanceandextend
the life of the generator.Seeany authorizeddealerfor service.
The generator's warranty does not cover items that have
been subjected to operator abuse or negligence.To receive
full value from the warranty, the operator must maintain the
generator as instructed in this manual.
Some adjustments will needto be made periodically to
properly maintain your generator.
All service and adjustments should be made at least once
each season. Follow the requirements in the Maintenance
Schedule chart above.
NOTE:Oncea year you should clean or replace the spark
plug and replacethe air filter. A new spark plug and clean air
filter assure proper fuel-air mixture and help your engine run
better and last longer.
Emissions Control
Maintenance, replacement, or repair of the emissions
controldevices and systemsmay be performed by any
non-roadengine repair establishment or individual.
However,to obtain "no charge" emissions control service,
the work must be performed by a factory authorized dealer.
Seethe Emissions Warranty.
GeneratorMaintenance
Generator maintenanceconsists of keepingthe unit clean
and dry. Operate and store the unit in a clean dry
environment where it will not be exposedto excessive dust,
dirt, moisture, or any corrosive vapors. Cooling air slots in
the generator must not become clogged with snow, leaves,
or any other foreign material.
NOTE:DO NOTuse water or other liquids to clean generator.
Liquids can enter enginefuel system, causing poor
performance and/or failure to occur, in addition, if liquid
enters generator through cooling air slots, some of the liquid
will be retained in voids and cracks of the rotor and stator
winding insulation. Liquid and dirt buildup on the generator
internal windings will eventually decreasethe insulation
resistanceof these windings.
Cleaning
Dailyor before use, look around and underneath the
generator for signs of oil or fuel leaks. Cleanaccumulated
debris from inside and outside the generator. Keepthe
linkage, spring and other engine controls clean, inspect
cooling air slots and openings on generator.These openings
must be kept clean and unobstructed.
Engine parts should be kept clean to reduce the risk of
overheating and ignition of accumulateddebris:
•Use a damp cloth to wipe exterior surfaces clean.
NOTICE
impropertreatment of generator can damage it and
shorten its life.
•DONOTexposegeneratorto excessivemoisture,dust,dirt, or
corrosivevapors.
•DONOTinsertanyobjectsthroughcoolingslots.
•Use a soft bristle brush to loosencakedon dirt or oil.
•Use a vacuum cleaner to pick up loose dirt and debris.
-,,=
15

€
FuelValve Maintenance
The fuel valve is equipped with a fuel sediment cup, screen,
retaining ring and o-ring that needto becleaned every
100 hours or once a year (whichever occurs first).
1. Move fuel valve to "Off" position.
2. Remove sediment cup (A) from fuel valve. Remove
o-ring (B), retaining ring (C) and screen (D) from fuel
valve.
3. Wash sediment cup, o-ring, retaining ring, and screen
in a nonflammable solvent. Dry them thoroughly.
4. Place screen, retaining ring, and o-ring into fuel valve.
Install sediment cup andtighten securely.
5. Move fuel valve to "On" position, and check for leaks.
Replaceo-ring if there is any leakage.
EngineMaintenance
WARNING
"_€ Unintentional sparking can result in fire or
_¢ ielectric shock.
WHENADJUSTINGORMAKINGREPAIRSTOYOURGENERATOR
•Disconnectthe sparkplugwirefromthe sparkplugandplace
thewirewhereit cannotcontactsparkplug.
WHEN TESTINGFORENGINESPARK
•Useapprovedsparkplugtester.
•DONOTcheckfor sparkwithsparkplugremoved.
Oil
Oil Recommendations
We recommend the use of Briggs & Stratton Warranty
Certified oils for best performance. Other high-quality
detergent oils are acceptableif classified for service SF, SG,
SH, SJ or higher. DO NOTuse special additives.
Outdoor temperatures determine the proper oil viscosity for
the engine. Usethe chart to select the best viscosity for the
outdoor temperature range
oF
104
86
68
5O
32
14
-4
-22
expected.
oc
__"_ 40203010
_ m 0
--_---10 -20
-30
* Below 40°F (4°0) the use of SAE30 will result in hard starting.
** Above 80°F (27°C) the use of 10W30 may cause increased oil
consumption. Check oil level more frequently.
NOTE:Synthetic oil meeting ILSACGF-2,API
certification mark and API service symbol with
"SJ/CF ENERGYCONSERVING"or higher, is an
acceptableoil at all temperatures. Useof synthetic
oil does not alter required oil change intervals.
Checking Oil Level
Oil level should be checked prior to each use or at least
every 8 hours of operation. Keepoil level maintained.
1. Make sure generator is on a level surface.
2. Cleanarea around oil fill and remove oil fill cap.
3. Verify oil is at the point of overflowing at oil fill
opening.
4. Replaceand tighten oil fill cap.
Adding Engine Oil
1. Make sure generator is on a level surface.
2. Check oil level as described in Checking OilLevel
3. if needed,slowly pour oil into oil fill opening to the
point of overflowing at oil fill.
4. Replaceand tighten oil fill cap.
16 BRIGGSandSTRATTON.COIVi

ChangingEngineOil
Changethe oil after the first 5 hours of operation. Changeoil
every 50 hours thereafter, if you are using your generator
under extremely dirty or dusty conditions, or in extremely
hot weather, change the oil more often.
CAUTION
Avoid prolonged or repeatedskin contact with used motor
oil.
• Usedmotoroil hasbeenshownto causeskincancerin certain
laboratoryanimals.
• Thoroughlywashexposedareaswithsoapandwater.
KEEPOUTOFREACHOFCHILDREN.DON'T
POLLUTE.CONSERVERESOURCES.RETURN
USEDOiL TO COLLECTIONCENTERS.
Service Air Cleaner
Your enginewill not run properly and may be damagedif
you run it with a dirty air cleaner.
Replacethe air cleaner every 25 hours of operation or once
each year, whichever comes first. Replacemore often if
operating under dirty or dusty conditions.
To service the air cleaner,follow these steps:
1. Loosen screws (A) and removeair cleaner cover (B).
Changethe oil while the engine is still warm from running,
as follows:
1. Make sure unit is on a level surface.
.
3.
Disconnect the spark plug wire from the spark plug and
place the wire where it cannot contact spark plug.
Cleanarea around oil drain plug (A). The oil drain plug
is locatedat baseof engine, opposite carburetor.
4. Remove oil drain plug and drain oil completely into a
suitable container.
5. Reinstall oil drain plug andtighten securely. Remove oil
fill cap.
6. Slowly pour oil (about 20 oz.) into oil fill opening (B) to
the point of overflowing (6) at oil fill cap. DONOT
overfill.
7. Reinstall oil fill cap. Finger tighten cap securely.
8. Wipe up any spilled oil.
2. Carefully removecartridge (C) from base (D).
3. Clean paperfilter by tapping it gently on a solid surface.
if the paperfilter is too dirty, replace it with a new one.
Dispose of the old filter properly.
4. install clean (or new) air cleaner assembly inside cover.
5. Assemble air cleaner cover onto base and tighten
screws.
Service Spark Plug
Changethe spark plug every 100 hours of operation or once
each year, whichever comes first. This will help your engine
to start easier and run better.
1. Cleanarea around spark plug.
2. Remove and inspect spark plug.
3. Check electrode gapwith wire feeler gauge and reset
spark plug gap to recommended gap if necessary(see
Specifications).
4. Replacespark plug if electrodes are pitted, burned or
porcelain is cracked. Use the recommended
replacement spark plug. SeeSpecifications.
5. install spark plug and tighten firmly.
,,=,=
17

€
Service Spark Attester
The engine exhaust muffler has a spark arrester screen.
Inspect and clean the screen every 100 hours of operation or
once eachyear, whichever comes first.
If you use your generator on any forest-covered, brush-
covered, or grass-covered unimproved land, it must have a
spark arrester. The spark arrester must be maintained in
good condition by the owner/operator.
WARNING
e
e
e
Contactwith muffler areacan result in serious
burns.
_ Exhaust heat/gases can ignite combustibles,
structures or damage fuel tank causing a fire.
DO NOTtouch hot parts and AVOID hot exhaust gases.
Allow equipment to cool before touching.
Keepat least5 feet (1.5 m) of clearanceon all sides of
generator including overhead.
Codeof FederalRegulation (CFR)Title 36 Parks, Forests,and
Public Property require equipment powered by an internal
combustion engine to have a spark arrester, maintained in
effective working order, complying to USDAForest service
standard 5100-1C or later revision. In the State of California a
spark arrester is required under section 4442 of the California
Public resources code. Other states may havesimilar laws.
1. To remove muffler heat shield (A) from muffler (B),
removefour screws that connect guard to muffler
bracket.
{
Air Cooling System
Over time debris may accumulatein cylinder cooling fins and
cannot be observedwithout partial engine disassembly. For
this reason,we recommend you have an authorized Briggs &
Stratton service dealer clean the cooling system (D) per
recommended intervals (see Maintenance Schedule in
beginning of Maintenance section). Equally important is to
keep top of engine free from debris. See CleanDebris.
Carburetor Adjustment
The carburetor on this engine is low emission. It is equipped
with a non-adjustable idle mixture valve. Top speed has been
set at the factory. If adjustment is required, see an
authorized Briggs & Stratton service dealer.
CAUTION
Excessivelyhigh operating speedsincrease risk of injury
and damage to generator.
Excessively low speeds impose a heavy load.
•DO NOTtamper with governed speed.Generatorsupplies
correct rated frequency and voltage when running at governed
speed.
•DO NOTmodify generator in any way.
.
3.
Remove four screws that attach spark arrester screen
(c).
Inspect screenand obtain a replacement if torn,
perforated or otherwise damaged. DO NOTuse a
defective screen. If screen is not damaged,clean it with
commercial solvent.
4. Reattachscreen and muffler guard.
18 BRIGGSandSTRATTON.C01Vi

Storage
The generator should be started at least once every seven
days and allowed to run at least 30 minutes. If this cannot be
done and you must store the unit for more than 30 days, use
the following guidelines to prepare it for storage.
Generator Storage
*Cleanthe generator as outlined in Cleaning.
*Checkthat cooling air slots and openings on generator
are open and unobstructed.
LongTerm Storage instructions
Fuel can becomestale when stored over 30 days. Stale fuel
causes acid and gum deposits to form in the fuel system or
on essential carburetor parts. To keep fuel fresh, use Briggs
& Stratton FRESHSTARTTM fuel stabilizer, availableas a
liquid additive or a drip concentrate cartridge.
There is no needto drain gasoline from the engine if a fuel
stabilizer is added according to instructions. Run the engine
for 2 minutes to circulate the stabilizer throughout the fuel
system. The engine andfuel can then be stored up to
24 months.
if gasoline in the engine has not beentreated with a fuel
stabilizer, it must be drained into an approved container. Run
the engine until it stops from Jackof fuel. The use of a fuel
stabilizer in the storage container is recommended to
maintain freshness.
WARNING
._ Fueland its vapors are extremely flammable and
explosive.
Fire or explosion can causesevere burns or
death.
WHENSTORINGFUELOREQUIPMENTWITHFUELiNTANK
• Store away from furnaces, stoves,water heaters, clothes dryers
or other appliancesthat have pilot light or other ignition source
becausethey can ignite fuel vapors.
WHEN DRAiNiNGFUEL
*Turn generator OFFand let it cool at least2 minutes before
removing fuel cap. Loosen cap slowly to relieve pressure in
tank.
• Drain fuel tank outdoors.
• Keepfuel away from sparks, openflames, pilot lights, heat,and
other ignition sources.
• DO NOTlight a cigarette or smoke.
Change Engine Oil
While engine is still warm, drain oil from crankcase. Refill
with recommended grade.
Oil Cylinder Bore
•Remove spark plug and pour about 1/2 ounce (15 ml)
of clean engine oil into the cylinder.
•Install spark plug and pull starter handleslowly to
distribute oil.
WARNING
_._ Unintentional sparking can result in fire or
_¢ electric shock.
• NEVERcrankenginewith sparkplugremoved.
Other Storage Tips
1. DO NOTstore fuel from one seasonto another unless it
has beentreated as described in Long TermStorage
Instructions.
2. Replacefuel container if it starts to rust. Rust and/or
dirt in fuel can cause problems if it's used with this
unit.
3. Cover unit with a suitable protective cover that does not
retain moisture.
WARNING
._ Storage covers can be flammable.
• DONOTplacea storagecoverovera hotgenerator.
• Letequipmentcoolfor a sufficienttimebeforeplacingthe cover
onthe equipment.
4. Store generator in clean, dry area.
19

€
_m
o
o
o
Troubleshooting
ProbJem
Engineis running, butno AC
output is avaiiabJe.
Engine runs good at no-load but
"boos down"when loads are
connected.
Enginewilt not start; or starts
Cause
1. Oneof the circuit breakers is open.
2. Fault in generator.
3. Poor connection or defective cord set.
4. Connecteddevice is bad.
1. Short circuit in a connected load.
2. Enginespeed is too slow.
3. Generator is overloaded.
4. Shorted generator circuit.
1. Rocker switch set to "Off".
2. Fuel Valve is in "Off" position.
3. Dirty air cleaner.
4. Out of fuel.
5. Stale fuel.
6. Spark plug wire not connectedto spark
plug.
Correction
1. Reset circuit breaker.
2. Contact authorized service facility.
3. Check and repair.
4. Connect another devicethat is in good
condition.
1. Disconnect shorted electrical load.
2. Contact authorized service facility.
3. See Don't OverloadGenerator in
Operationsection.
4. Contact authorized service facility.
1. Set switch to "On".
2. Turn fuel valve to "Open" position.
3. Cleanor replaceair cleaner.
4. Fill fuel tank.
5. Drain fuel tank and carburetor; fill with
fresh fuel.
6. Connect wire to spark plug.
and runs rough. 7. Bad spark plug.
8. Water in fuel.
9. Flooded.
10. Excessivelyrich fuel mixture.
7. Replacespark plug.
8. Drain gas tank and carburetor; fill with
fresh fuel.
9. Wait 5 minutes and re-crank engine.
10. Contact authorized service facility.
Engine shutsdown when
running.
Engine Jackspower.
Engine "hunts" or faJters.
11. Intake valve stuck open or closed.
12. Engine has lost compression.
Out of fuel.
1. Loadis too high.
2. Dirty air filter.
Carburetor is running too rich or too lean.
11. Contact authorized service facility.
12. Contact authorized service facility.
Fill fuel tank.
1. See Don't OverloadGenerator in
Operationsection.
2. Replaceair filter.
Contact authorized service facility.
20 BRIGGSandSTRATTON.COIVl

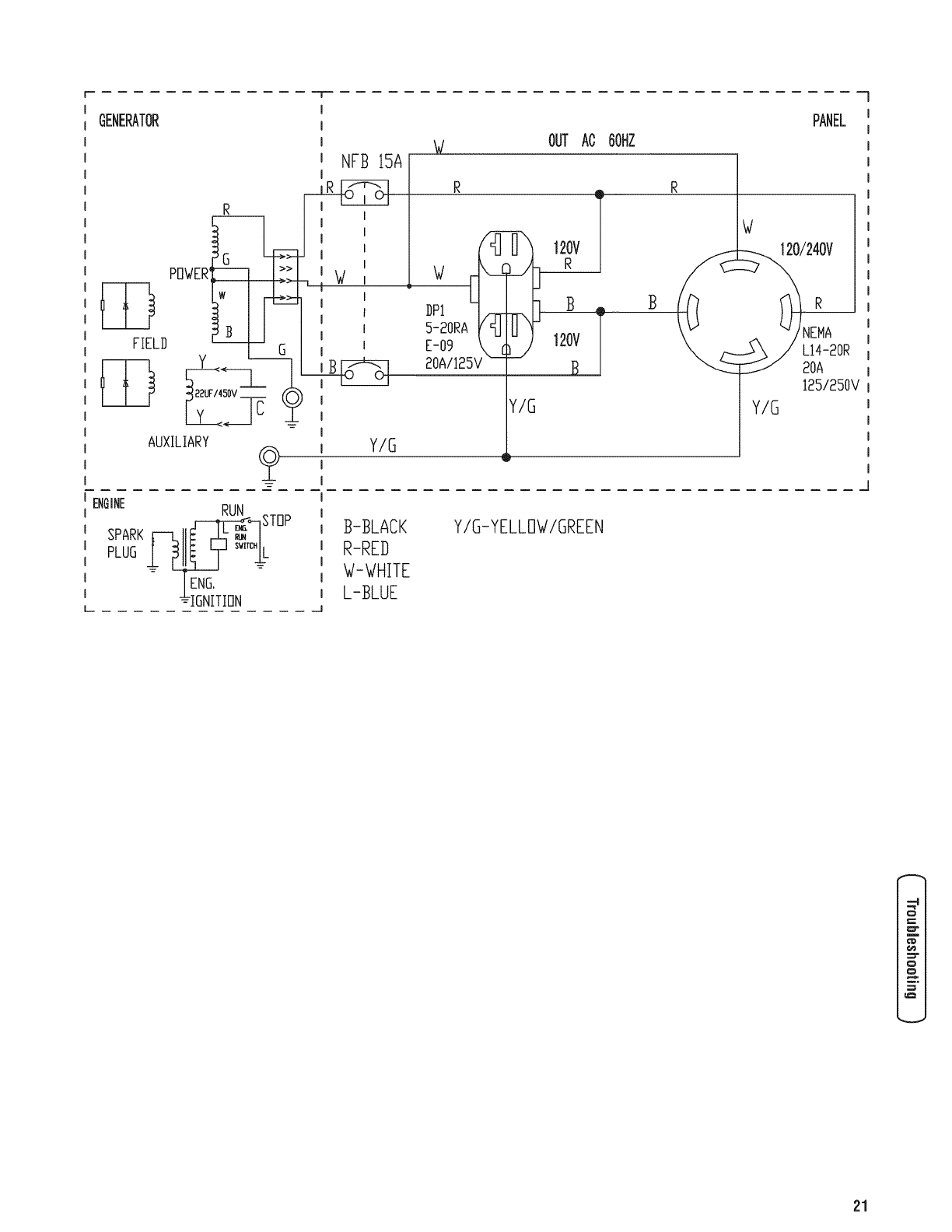
GENERATOR
I
I
I
I
i NFB 15A
I
I
I
I
mW
1 I
W
PFIWER W
' E
DPI
OUT AO OOHZ
PANEL
120V
R
]B
FIELD
ENGINE
SPARK
PLUG
Y--Z_
_i_v C
AUXILIARY
RUN
__STBP _
_IGNITION
Y/G
B-BLACK
R-RED
W-WHITE
L-BLUE
Y/G
120V
B
5-20RA
E-09
20AII25V
Y/G-YELLOW/GREEN
Y/G
LI4-20R
20A
125/250V
o
00
o
21

Warranties
Emissions Control System Warranty
Briggs &Stratton Corporation (B&S), the California Air
ResourcesBoard(CARB)and the UnitedStates
EnvironmentalProtectionAgency(U.S. EPA)
EmissionsControl System WarrantyStatement (Owner's
Defect WarrantyRightsand Obligations)
California, United States andCanada EmissionsControl
DefectsWarrantyStatement
The CaliforniaAir ResourcesBoard (CARB), U.S. EPAand
B&S are pleasedto explain the Emissions Control System
Warranty on your small off-road engine (SORE).In
California, new small off-road engines model year 2006 and
later must be designed, built and equippedto meet the
State's stringent anti-smog standards. Elsewherein the
United States, new non-road, spark-ignition engines certified
for model year 1997 and later must meet similar standards
set forth by the U.S. EPA.B&S must warrant the emissions
control system on your enginefor the periods of time listed
below, provided there has been no abuse, neglect or
improper maintenanceof your small off-road engine.
Your emissions control system includes parts such as the
carburetor, air cleaner, ignition system, fuel line, muffler and
catalytic converter. Also included may be connectors and
other emissions related assemblies.
Where a warrantable condition exists, B&S will repairyour
small off-road engine at no cost to you including diagnosis,
parts and labor.
Briggs & Stratton EmissionsControl DefectsWarranty
Coverage
Small off-road engines arewarranted relativeto emissions
control parts defects for a period of two years, subject to
provisions set forth below, if any covered part on your
engine is defective, the part will be repaired or replaced by
B&S.
Owner's Warranty Responsibilities
As the small off-road engine owner, you are responsible for
the performance of the required maintenance listed in your
Operating and Maintenanceinstructions. B&S recommends
that you retain all your receipts covering maintenanceon
your small off-road engine, but B&S cannot deny warranty
solely for the lack of receipts or for your failure to ensure the
performance of all scheduled maintenance.
As the small off-road engine owner, you should however be
aware that B&S may deny you warranty coverageif your
small off-road engine or a part has failed due to abuse,
neglect, improper maintenanceor unapproved modifications.
You are responsiblefor presenting your small off-road engine
to an Authorized B&S Service Dealeras soon as a problem
exists. The undisputedwarranty repairs should be completed
in a reasonableamount of time, not to exceed30 days.
If you haveany questions regardingyour warranty rights and
responsibilities, you should contact a B&S Service
Representativeat (414) 259-5262.
The emissions warranty is a defects warranty. Defects are
judged on normal engine performance. The warranty is not
relatedto an in-use emissions test.
Briggs & Stratton Emissions Control DefectsWarranty
Provisions
The following are specific provisions relativeto your
Emissions Control Defects Warranty Coverage.it is in
addition to the B&S enginewarranty for non-regulated
engines found in the Operator's Manual.
1. Warranted Parts
Coverageunder this warranty extends only to the parts
listed below (the emissions control systems parts) to
the extent these parts were present on the engine
purchased.
a. Fuel Metering System
• Cold start enrichment system (soft choke)
• Carburetor and internal parts
• Fuel Pump
• Fuel line, fuel line fittings, clamps
• Fuel tank, cap and tether
• Carbon canister
b. Air induction System
• Air cleaner
• intake manifold
• Purgeand vent line
c. ignition System
• Spark plug(s)
• Magneto ignition system
d. Catalyst System
• Catalytic converter
• Exhaust manifold
• Air injection system or pulse valve
e. Miscellaneous items Used in Above Systems
• Vacuum, temperature, position, time sensitive
valves and switches
• Connectors and assemblies
22 BRIGGSandSTRATTON.COIVl

2. LengthofCoverage
B&Swarrantstotheinitialownerandeachsubsequent
purchaserthattheWarrantedPartsshallbefreefrom
defectsinmaterialsandworkmanshipwhichcausedthe
failureoftheWarrantedPartsforaperiodoftwoyears
fromthedatetheengineisdeliveredtoaretail
purchaser.
3. NoCharge
RepairorreplacementofanyWarrantedPartwillbe
performedatnochargetotheowner,including
diagnosticlaborwhichleadstothedeterminationthata
WarrantedPartisdefective,if thediagnosticworkis
performedatanAuthorizedB&SServiceDealer.For
emissionswarrantyservicecontactyournearest
AuthorizedB&SServiceDealeraslistedinthe"Yellow
Pages"under"Engines,Gasoline,""GasolineEngines,"
"LawnMowers,"orsimilarcategory.
4. ClaimsandCoverageExclusions
Warrantyclaimsshallbefiledinaccordancewiththe
provisionsoftheB&SEngineWarrantyPolicy.
Warrantycoverageshallbeexcludedforfailuresof
WarrantedPartswhicharenotoriginalB&Spartsor
becauseofabuse,neglectorimpropermaintenanceas
setforthintheB&SEngineWarrantyPolicy.B&Sisnot
liabletocoverfailuresofWarrantedPartscausedby
theuseofadd-on,non-original,ormodifiedparts.
5. Maintenance
AnyWarrantedPartwhichisnotscheduledfor
replacementasrequiredmaintenanceorwhichis
scheduledonlyforregularinspectiontotheeffectof
"repairorreplaceasnecessary"shallbewarrantedas
todefectsforthewarrantyperiod.AnyWarrantedPart
whichisscheduledforreplacementasrequired
maintenanceshallbewarrantedastodefectsonlyfor
theperiodoftimeuptothefirstscheduledreplacement
forthatpart.Anyreplacementpartthatisequivalentin
performanceanddurabilitymaybeusedinthe
performanceofanymaintenanceorrepairs.Theowner
isresponsiblefortheperformanceofallrequired
maintenance,asdefinedintheB&SOperator'sManual.
6. ConsequentialCoverage
Coveragehereundershallextendtothefailureofany
enginecomponentscausedbythefailureofany
WarrantedPartstillunderwarranty.
Emission Information
Engines that are certified to meetthe CaliforniaAir
ResourcesBoard (CARB)Tier 2 Emission Standards must
display information regarding the Emissions Durability
Periodand Air index. The engine manufacturer makes this
information available to the consumer on emission labels.
The engine emission labelwill indicate certification
information.
The Emissions Durability Perioddescribes the number of
hours of actual running time for which the engine is certified
to be emissions compliant, assuming proper maintenancein
accordancewith the Operating & Maintenance instructions.
The following categories are used:
Moderate: Engineis certified to be emission compliant for
125 hours of actual engine running time.
Intermediate: Engineis certified to be emission compliant
for 250 hours of actual engine running time.
Extended: Engineis certified to be emission compliant for
500 hours of actual engine running time.
For example, a typical walk-behind lawn mower is used 20 to
25 hours peryear. Therefore, the EmissionsDurability
Period of an engine with an intermediate rating would
equate to 10 to 12 years.
Certain engineswill be certified to meet the UnitedStates
Environmental Protection Agency (USEPA)Phase2 emission
standards. For phase 2 certified engines,the Emissions
Compliance Period referred to on the Emissions Compliance
label indicates the number of operating hours for which the
engine has beenshown to meet Federalemission
requirements.
For engines less than 225 cc displacement:
Category C = 125 hours
Category B = 250 hours
Category A = 500 hours.
For engines of 225 cc or more displacement:
Category C = 250 hours
Category B = 500 hours
Category A = 1000 hours.
##
23

Effective February 1,2006 replaces all undated Warranties and all Warranties dated before February 1,2006
LiMiTED WARRANTY
Briggs & Stratton Power Products Group, LLC will repair or replace, free of charge, any part(s) of the portable generator that is defective in material or
workmanship or both. Transportation charges on product submitted for repair or replacement under this warranty must be borne by purchaser. This
warranty is effective for the time periods and subject to the conditions stated below. For warranty service, find the nearest Authorized Service Dealer in
our dealer Iocator map at BRIGGSandSTRATTON.COM.
THEREIS NO OTHEREXPRESSWARRANTY. IMPLIED WARRANTIES, INCLUDINGTHOSE OFMERCHANTABILITYAND FITNESSFOR A PARTICULAR
PURPOSE,ARE LIMITED TO ONEYEARFROM PURCHASE,OR TO THE EXTENTPERMITTEDBY LAW. ANY AND ALL IMPLIED WARRANTIESARE
EXCLUDED.LIABILITY FOR INCIDENTALOR CONSEQUENTIALDAMAGESARE EXCLUDEDTO THE EXTENTEXCLUSIONIS PERMITTEDBY LAW. Some
states or countries do not allow limitations on how long an implied warranty lasts, and some states or countries do not allow the exclusion or limitation
of incidental or consequential damages, so the above limitation and exclusion may not apply to you. This warranty gives you specific legal rights and
you may also have other rights which vary from state to state or country to country.
Consumer Use 2 years*
Commercial Use !year
*Secondyearpartsonly
Thewarranty period begins on the date of purchase by the first retail end user, and continues for the period of time stated above. "Consumer Use"means
personal residential household use by a retail consumer. "Commercial Use"means all other uses, including use for commercial, income producing or rental
purposes. Once equipment has experienced commercial use, it shall thereafter be considered as commercial use for purposes of this warranty.
NO WARRANTY REGISTRATIONIS NECESSARYTO OBTAINWARRANTYON BRIGGS& STRATTONPRODUCTS.SAVE YOURPROOFOF PURCHASE
RECEIPT.IF YOU DO NOT PROVIDEPROOFOF THEINITIAL PURCHASEDATEAT THE TIME WARRANTY SERVICEIS REQUESTED,THE MANUFACTURING
DATE OFTHE PRODUCTWILL BE USEDTO DETERMINETHEWARRANTY PERIOD.
We welcome warranty repair and apologize to you for being inconvenienced. Any Authorized Service Dealer may perform warranty repairs. Most warranty
repairs are handled routinely, but sometimes requests for warranty service may not be appropriate. For example, warranty service would not apply if
equipment damage occurred because of misuse, lack of routine maintenance, shipping, handling, warehousing or improper installation. Similarly, the
warranty is void if the manufacturing date or the serial number on the portable generator has been removed or the equipment has been altered or modified.
During the warranty period, the Authorized Service Dealer, at its option, will repair or replace any part that, upon examination, is found to be defective under
normal use and service. This warranty will not cover the following repairs and equipment:
Normal Wear: Outdoor Power Equipment, like all mechanical devices, needs periodic parts and service to perform well. This warranty does not cover
repair when normal use has exhausted the life of a part or the equipment.
installation and Maintenance: This warranty does not apply to equipment or parts that have been subjected to improper or unauthorized installation or
alteration and modification, misuse, negligence, accident, overloading, overspeeding, improper maintenance, repair or storage so as, in our judgment,
to adversely affect its performance and reliability. This warranty also does not cover normal maintenance such as air filters, adjustments, fuel system
cleaning and obstruction (due to chemical, dirt, carbon, lime, and so forth).
Other Exclusions: This warranty excludes wear items such as o-rings, filters, etc., or malfunctions resulting from accidents, abuse, modifications,
alterations, or improper servicing or freezing or chemical deterioration. Accessory parts such as starting batteries, generator adapter cord sets and
storage covers are excluded from the product warranty. This warranty excludes used, reconditioned, and demonstration equipment, equipment used
for prime power in place of utility power, equipment used in life support applications, and failures due to acts of God and other force majeure events
beyond the manufacturers control. 198189E,Rev.B,12/31/2006
BRIGGS & STRATTON POWER PRODUCTS GROUP, LLC
JEFFERSON, Wl, USA
24 BRIGGSandSTRATTON.COIVl

25

®
Portable enerator
ProductSpecifications
Starting Wattage ........................ 3,500 watts
Wattage .............................. 3,250 watts
AC Load Current:
at 120 Volts ........................... 27.0 Amps
at 240 Volts ........................... 13.5 Amps
Phase ............................... Single phase
RatedFrequency .......................... 60 Hertz
Shipping Weight ...................... 130 Ib (59 kg)
Displacement ...................... 12.48 ci (206 cc)
Spark Plug Gap .................. 0.030 in (0.76 mm)
Fuel Capacity ................... 4 U.S. gallons (15 L)
Oil Capacity ................... 20 Ounces (0.6 Liters)
CommonServiceParts
Air Cleaner....................... 491588S or 5043D
Resistor Spark Plug ....................... 491055S
Long Life Platinum Spark Plug ................. 5066D
EngineOil Bottle ........................... 100005
FuelStabilizer .............................. 5041D
Spark Attester ............................ 83083GS
PowerRatings: The gross power rating for individual gas engine models is labeledin accordancewith SAE(Society of
Automotive Engineers)code J1940 (Small EnginePower & Torque Rating Procedure),and rating performance has been
obtained and corrected in accordancewith SAEJ1995 (Revision 2002-05). Torque values arederived at 3060 RPM; horsepower
valuesare derived at 3600 RPIVl.Actual gross enginepower will be lower and is affected by, among other things, ambient
operating conditions and engine-to-enginevariability. Givenboth the wide array of products on which enginesare placed and
the variety of environmental issues applicableto operating the equipment, the gas enginewill not developthe rated gross power
when used in a given pieceof power equipment (actual "on-site"or net power). This difference is dueto a variety of factors
including, but not limited to, accessories (air cleaner,exhaust, charging, cooling, carburetor, fuel pump, etc.), application
limitations, ambient operating conditions (temperature,humidity, altitude), and engine-to-enginevariability. Due to
manufacturing and capacity limitations, Briggs & Stratton may substitute an engineof higher rated power for this Series engine.
Briggs& Strattuu PowerProducts Group,LLC
9gOH. Parkway
Jefferson, Wisconsin, 53549 U.S.A.
26 (888) 743-4115 BRIGGSandSTRATTON.COM

r
BRIGGS& STRATTONPOWERPRODUCTSGROUP,LLC
JEFFERSON,WISCONSIN,U.S.A.

iVluchasgracias per comprar este generador Briggs & Stratton de gran calidad. Nos alegra que haya depositado su confianza
en la marca Briggs & Stratton. Siempre que sea utilizado de acuerdo con las instrucciones de este manual, su generador
Briggs & Stratton le proporcionar_ muchos a_os de buen funcionamiento.
Este manual centiene informaci6n sobre seguridad para hacerleconsciente de los riesgos asociados a los generadores y
mostrarle c6mo evitarlos. Estegenerador se ha dise_ado exciusivamente parasuministrar energia el6ctrica a cargas
compatibles de iluminaci6n, electrodom6sticos, herramientas y motores. No debe utilizarse para ningOnotto fin. Es
importante leer detenidamentey comprender estas instrucciones antesde poner en marchao utilizar el equipo. Conserve este
manual parafuturas consuitas.
Estegenerador requiere rnontaje final antes de set usado. Consulte la secci6n Montaje de este manual,donde encontrar_
instrucciones para el montaje final. Siga las instrucciones al pie de la letra.
D6ndeenconlrarnos
Usted no tendr_ que ir muy iejos paraencontrar el servicio t6cnico de Briggs & Stratton para su generador. Consulte las
P_ginas Amarillas. Hay m_s de 30.000 proveedores de Briggs & Stratton autorizados entodo ei mundo, proporcionando un
servicio de calidad.Tambi6n puede ponerse en contacto con Atenci6n al Clientede Briggs & Stratton Ilamandoal
(800) 743-4115 o per Internet en BRIGGSandSTRATTON.COM.
Generador
N0mero de Modelo
Revisi6n
NOmero de Serie
Motor
NOmerode Modelo
NOmerode Tipo
NOmerode C6digo
Fechade compra
Briggs & Stratton Power Products Group, LLC.
900 North Parkway
Jefferson, WI 53549
Copyright © 2007 Briggs & Stratton Power Products Group,
LLC. Reservadostodos los derechos. Quedaprohibida la
reproducci6n o transmisi6n total o parcial de estematerial,
sea cuai sea laforma y ei medio empleadosparaello, sin el
permiso previo y per escrito de Briggs & Stratton Power
Products Group, LLC.
2 BRIGGSandSTRATTON.COIVl

Tablade Contenido
Seguridad de operario ............................ 4
Descripci6n del equipo ........................................ 4
Reglasde seguridad .......................................... 4
iVlontaie...................................... 7
Desembalajedel generador ..................................... 7
Contenido de la caja........................................... 7
Instale el juego de ruedas ...................................... 7
Agregar aceiteal motor ........................................ 8
Agregue combustible.......................................... 8
Tierra del sistema ............................................ 9
Conexi6nal sistema el6ctrico de un edificio ........................ 9
Ubicaci6n del generador ....................................... 9
Controlesy caracteristicas......................... 10
Juegos de cordones y enchufes conectores ....................... 11
Operando .................................... 12
Enciendael motor ........................................... 12
Conexi6nde cargasel6ctricas .................................. 13
Paradadel motor ............................................ 13
No sobrecargar el generador................................... 14
iVlantenimiento................................. 15
Plan de mantenimiento ....................................... 15
Mantenimiento del generador .................................. 15
Mantenimiento de la v_lvula de combustible ....................... 16
Mantenimiento del motor...................................... 16
Almacenamiento ............................................ 19
Resoluci6n de problemas ......................... 20
Garantias .................................... 21
Garantia del sistema de control de emisiones...................... 21
Garantia parael propietario de una generador...................... 22
Especificaciones................................ 24
Especificacionesdel producto .................................. 24
Servicio com0n despide....................................... 24
o
o
m=
m
ms
N
u_
O_
¢ID
3
o
cD
3
m_
Espa_ol

_u
t_
Seguridadde operario
Descripci6ndel equipo
Lea atenlarnenleesle manual y farniliaricese con
v__ el oenerador. Conozcasus aplicaciones,
lirnilaciones yriesgos.
Estegenerador funciona en base a un motor de campo
ei6ctrico giratorio y de corriente alterna (CA). Fuedise_ado
con iafinalidad de proveer energiael6ctrica para i_mparas
ei6ctricas, aparatos, herramientasy cargas de motor
compatibles. El campo giratorio del generador se muevea
unas 3.600 rpm con un motor de un uno cilindro.
Se ha reaiizado el m_ximo esfuerzo para reunir en este
documento ia informaci6n m_s precisay actualizada.No
obstante, nos reservamosel derecho de modificar, alterar o
mejorar de cuaiquier otra forma el generador en cualquier
momento y sin previo aviso.
ElSistemadeControldeEmisionesparaestegeneradorest_
garantizadoparajuegosest_ndarespor laAgenciade Protecci6n
Ambientaly el Consejode recursosdeairede California.
AVIS0
Elsobrepasarlacapacidadd_e y vatajedelgenerador,
puededa_aralgeneradory losaparatosel_ctricosconectadosal
mlsmo=.=
• YeaNosobrecarguegenerador.
Reglas de seguridad
_ _stees el sirnbolode alerta de seguridad.Sirve
para advertir al usuariode unposible riesgo para
su integridadfisica. Siga todos los rnensajesde
seguridadque figuren despu_s de este sirnbolo
para evitar lesiones o inclusola rnuerte.
El simbolo dealerta de seguridad(,_.) se utilizacon una
palabrade se_aNzaci6n(PELIGRO,PRECAUCI6N,
ADVERTENCIA),una imageny/o un mensajede seguridadpara
advertiral usuariode un riesgo.PELIGROindica un riesgo que,
de no evitarse,provocar_la muerteo lesionesde gravedad.
ADVERTENCIAindicaun riesgo que, de no evitarse,puede
provocar la muerteo lesionesde gravedad.PRECAUCI6N
indica un riesgo que,de no evitarse,puedeprovocarlesiones
moderadas.Cuandose utiliza sin ei simbolo dealerta,AVlSO
indica una situaci6n quepodria producir da_os en el equipo.
Sigaen todo momento los mensajesdeseguridad paraevitaro
reducir el riesgode lesionesy de muerte.
El fabricante no puedeanticipar todas las posibies
circunstancias que podrian conilevar peligro. Pot Io tanto, ias
advertenciasde este manual,asi como las etiquetas y placas
de la unidad, no incluyen todo. Si usa un procedimiento,
m6todo de trabajo o t6cnica operativa que no est6
especificamenterecomendadapot el fabricante, debe
asegurarsede que no entra_a peiigro para usted ni para
otras personas. Tambi6n debeasegurarsede que el
procedimiento, m6todo de trabajo o t6cnica operativa elegida
no hace que el generador deje de set seguro.
Sirnbolos de peligroy sussignificados
A-Explosi6n
B-Fuego
C-DescargaEI6ctrica
D- GasesT6xicos
E- Retroceso
F- Superficie Cafiente
G-Objets volant
H-Partes en Movimiento
J-Manual del Operario
El uso de un generador en un espacio interior PUEDE
PROVOCAR LA MUERTE EN POCOS MINUTOS.
Los gases de escape del generador contienen
mon6xido de carbono, un veneno invisible einodoro.
NUNCA utilice un generador
en el interior de una casa o
un garaje, AUNQUE haya
ventanas y puertas abiertas.
[]
Utilicelo solo en el
EXTERIOR, alejado de
ventanas, puertas y
aberturas de ventilaci6n.
,ADVERTENCIA
AI motorfuncionar, se produce mon6xido de
carbono, un gas inodoro y venenoso.
Respirar mon6xido de carbono puede provocar
dolor de cabeza,fatiga, mareos, v6mitos,
confusi6n, ataques, n_useas,desmayos o incluso
la muerte.
• Opereel generadorSOLAMENTEal aire Nbre.
• Instale una alarma de mon6xido de carbono con baterfacerca
de los dormitorios.
• Aseg_resede que los gases deescape no puedanentrar por
ventanas, puertas, tomas de aire de ventilaci6n u otras aberturas
en un espacio cerrado en ei que puedan acumularse.
• NOarranque ni dejefuncionar ei motor en interiores ni en zonas
cerradas, (aunque hayaventanas y puertas abiertas), incluyendo
el compartimiento del generador en un vehfculo recreativoo RV.
4BRIGGSandSTRATTON.C01Vl

ADVERTENCIA
El escapedel motor de este product{) c{)ntiene
element{)s quimic{)s rec{)n{)cid{)sen el Estad{)de
Calif{)rnia p{)r pr{)ducir c_ncer, defect{)sde nacimient{)u
{)tr{)sdafi{)sde tip{) repr{)ductiv{).
ADVERTENCIA
IEIretroceso (repliegue r_pido) del cable del
arrancador puede producir lesiones. El retroceso
'impedir_ que el usuario suelte el cable a tiempo y
_ itirar_ de su mano brazo hacia el motor.
Y
Como resultado, podrian producirse fracturas,
contusiones o esguinces.
•Cuandoarranqueelmotor,tire lentamentedelcablehastasentir
unaresistenciay, acontinuaci6n,tire r_,pidamentede_1para
evitarsu retroceso.
• NUNCAarranqueo pare el motor cuando haya aparatos
el_ctricos conectadosyen funcionamiento.
ADVERTENCIA
Los generadores producen un voltaje muy
)oderoso.
_¢ i no aisla el generador de utilidades de energia,
_uedehacer que los trabajadores de electricidad
sufran heridas graves e inclusive la muerte,
debido a la retroalimentaci6n de la energia
el6ctrica.
•Cuandouseungeneradorcomopoderdeenergiaauxiliar,
notifiquea lacompa_iadeutiiidades.Useelequipode
transferenciaaprobadoparaaislarei generadordeotra utilidad
el_ctrica.
•Use un interruptor para la falla del circuito de tierra (GFCI)en
cualquier _,reabastante hQmedao que sea altamenteconductiva,
tales como terrazas de metal o trabajo hecho con acero.
•NOtoque los alambres pelados o recept_.culos.
• NO useun generador con cablesel_ctricos que est_n
maigastados, rotos, pelados o da_ados decualquier forma.
•NOopere el generador bajo la Iluvia.
•NO manejeel generador o cables el_ctricos mientras est_
parado enagua, descalzoo cuando las manos y los pies est6n
mojados.
•NO permita que personasdescalificadas o ni_os operen o sirvan
al generador.
,ADVERTENCIA
._La combustible y sus vapores son
extremadamente infiamables y explosivos.
Elfuego o una explosi6n puedencausarquemadurasseveras e inclusive la muerte.
CUANDOANADACOMBUSTIBLE0 VAC[EELDEPOSITO
•Apague el generador (posici6n OFF)y d_jelo enfriar al menos
por 2 minutos antes de remover la tapa de la combustible.
Afloje la tapa lentamente paradejar que la presi6n salga del
tanque.
•Liene o vacie el dep6sito de combustible a la intemperie.
•NO Ilenedemasiado eltanque. Permita al menos espacio parala
expansi6n dei combustible.
•Si se ha derramado combustible, esperea que se evapore antes
de arrancarei motor.
•Mantenga la combustible alejadade chispas, llamasabiertas,
pilotos, calory otras fuentes de ignici6n.
•NOencienda un cigarrillo o fume.
CUANDOPONGAENFUNCIONAMIENTOEL EQUIPO
•Compruebeque la buj[a, el silenciador, el tap6n del dep6sito de
combustible y ei filtro deaire est_,ninstalados.
•NOarranque el motor sin la bujia instalada.
CUANDO OPERE EL EQUIPO
• NO incline el motor o el equipo, detal maneraque la
combustible se puedaderramar.
•Estegenerador no es apto parael uso en equipos m6viles ni en
aplicacionesmarinas.
CUANDO TRANSPORTE 0 REPARE EL EQUIPO
•Transporte o repareel equipo con eltanque de combustible
vac[o, o con la v6Jvulapara apagarel combustible, apagada
(posici6n OFF).
•Desconecteel cable de la bujia.
CUANDOALMACENE0 GUARDEEL EQUIPOCONCOMBUSTIBLE
ENEL TANQUE
•Almacenealejado de calderas,estufas, calentadores de agua,
secadorasde ropa u otros aparatos eiectrodom_sticos que
posean pilotos u otras fuentes de ignici6n, porque ellos pueden
encender los vapores de la combustible.
,ADVERTENCIA
•Estegenerador no cumple la norma 33CFR-183dei cuerpo de
guardacostasde EE.UU.y no debe utilizarse en aplicaciones
marinas.
• El uso de un generador no homologado por cuerpo de
guardacostas de EE.UU.puede provocar lesiones y da_os
materiales.
Espa_ol

_u
t_
e
e
e
e
ADVERTENCIA
iEI contacto con la zona del silenciador puede
producir quemaduras graves.
iLos gases y el calor de escape puedeninfiamar
los materiales combustibles y las estructuras o
da_ar el dep6sito de combustible y provocar un
incendio.
NOtoque las superficies calientes y EVlTElos gases del escape
a alta temperatura.
Permita que el equipo se enfrie antes de tocarlo.
Deje un espacio minimo de 1.5 m (5 pies) alrededor del
generador, incluida la parte superior.
El C6digo de Normativa Federal(CFR,Titulo 36: Parques,
Bosquesy Propiedad P_blica) obliga a instalar una pantalla
apagachispasen los equipos con motor decombusti6n interno
y a mantenerlaen buenas condiciones defuncionamiento,
conforme a la norma 5100-10 (o posterior) del Servicio Forestal
de la USDA. En el Estadode California, la ley exigeel uso de una
pantallaapagachispas (Secci6n4442 del C6digo de Recursos
PQblicosde California). En otros estados puedehaber leyes
similares en vigor.
ADVERTENCIA
IEIarrancadory otras piezasque rotan pueden
enredar las manos, el pelo, la ropa, o los
iaccesoros.
• NUNOAutilicelageneradorsin suscarcasasotapasde
protecci6n.
•NOuseropasuelta,joyaso elementosquepuedanquedar
atrapadosenelarranqueoenotraspartesrotatorias.
• Ateparaarribael pelolargoy quitelajoyeria.
ADVERTENCIA
-_ iChispear involuntario puede tener como
¢ resultado el fuego o el golpe el6ctrico.
CUANDOAJUSTE0 HAGAREPARACIONESA SU IViAQUINA
GENERADOR
• Siempre desconecteel alambrede la bujiay col6quelo donde no
pueda entrar en contacto con la bujia.
CUANDOPRUEBELABUJJADELMOTOR
= Utilice un comprobador de bujias homologado.
•NOcomprueba la chispa sin la bujia instalada.
PRECAUCION
Las velocidades de operaci6n en exceso, aumentan los
riesgos de heridas y da_os al generador.
Las velocidades bajan en exceso, imponen una carga muy
pesada.
,NOcambie ninguna velocidad determinada. El generador
suministra unafrecuencia y un voltaje calificado cuando
funciona a una velocidad determinada.
*NO modifique al generador en ninguna forma.
AVlSO
El sobrepasar la capacidad del amperaje y vataje del
generador, puede da_ar al generador y los aparatos
el6ctricos conectados al mismo.
•Yea No sobrecargue generador.
•Enciendasu generador y deje que el motor se estabiliceantes
de conectar las cargasel_ctricas.
•Oonectelas cargas el_ctricasen la posM6n de apagado(OFF),
luegoencienda(ON) parasu operaci6n.
•Apague (OFF)las cargasel_ctricasy descon_ctelasdel
generador antes de parar el generador.
AVlSO
El tratamiento inadecuado del generador puede da_arlo y
acortar su vida productiva.
•Use el generador solamentecon la finalidad para ei cual fue
dise_ado.
•Encaso de dudas sobre su uso, dirijase al distribuidor.
•Opereel generadorsolamente en superficies niveladas.
•NOexponga ai generador a una humedadexcesiva, polvo,
suciedado vapores corrosivos.
•NO insertecualquier objeto a trav6s de las ranuras de
enfriamiento.
e
e
Si los aparatos conectadosse sobrecalientan, ap6,guelosy
descon_ctelosdel generador.
Apague el generador si:
-Se pierde la salidael_ctrica;
-El equipo produce chispas, humo o emite llamas;
-La unidad vibra de una maneraexcesiva.
6 BRIGGSandSTRATTON.COIVl

IVlontaje
Su generador requiere de ciertos procedimientos de montaje
y solo estar_ listo para set utilizado despu6s de haberle
suministrado servicio con el combustible y aceite
recomendados.
Si usted tiene problemas con el montaje de su generador,
pot favor iiame a la linea de ayuda parageneradores al
(800) 743-4115. Si Ilamar para la ayuda,tiene por favor el
modelo, la revisi6n y el n0mero de serie de etiqueta de datos
disponible. Consulte la ubicaci6n en la secci6n Controlesy
caracterfsticas.
Desemhalajedel generador
1. Coloque la caja de cart6n en una superficie rigida y
plana.
2. Abra completamente la caja de cart6n cortando cada
una de sus esquinas de arriba abajo.
3. Saquetodo el contenido de la caja de cart6n, a
excepci6n del generador.
4. Mantenga el generador sobre el cart6n para instalar el
juego de ruedas.
Conlenido de la caja
El generador se entrega con:
*Aceite del Motor
*Manual del Operario
*Juego de Ruedas
Inslale el juego de ruedas
NOTA: Eljuego de ruedas no est_ dise_ado para uso en
carretera.
Necesitar_dos Navesinglesas de 13 mm para instalar estos
componentes.
Siga eslos pasos para instalar el juegode ruedas:
1. D6 la vuelta al generador de forma que el motor quede
arriba.
2. Introduzca el eje (A) a trav6s de los dos soportes de
montaje.
3. Coloque una arandelapiana (B) y, despu6s, la rueda(6)
en el eje como se muestra en la ilustraci6n.
4. Coloque una arandelaplana (B) en el eje.
5. Instale el pasador de retenci6n (B) para que la ruedano
se salga del eje.
6. Repita los pasos del 3 al 5 paraasegurar la segunda
rueda.
7. D6 la vuelta al generador de forma que el lado del
motor quedeabajo.
8. Instale el bloque amortiguador (E) en la pata de apoyo
(F) con la arandelaplana (G) y la tuerca hexagonal (H).
Apriete con una Ilavede 13 mm.
9. Haga coincidir los orificios de la pata de apoyo con los
del bastidor del generador.
10. Fije la pata de apoyo con dos pernos de cabezaredonda
de 15 mm (J), dos arandelas planas (K) y dos tuercas
hexagonales(L). Apriete con una Navede 13 mm.
11. Repita los pasos del 8 al 10 parafijar la segunda pata
de apoyo.
12. Vuelva a colocar el generador en la posici6n normal de
funcionamiento (apoyado en las ruedasy las patas de
apoyo).
13. Haga coincidir los orificios del asa (M) con los del
bastidor dei generador. Fije el asa con una Ilavede
13 mm, pernos de cabezaredondade 15 mm (N),
arandelas planas (P) y tuercas hexagonales(R).
o
Espa_ol

Agreoaraceite al motor
1. Coloque la generador en una superficie planay
nivelada.
2. Limpie la zona de alrededor del orificio de Ilenado de
aceitey quite el tap6n amarillo.
NOTA: Consulte la secci6n Aceite, paravet las
recomendaciones relativas al aceite. Compruebe que la
botella de aceitesuministrada tiene la viscosidad adecuada
para la temperatura ambiente actual.
3. Con la ayuda de un embudo (opcional), vierta
lentamente todo el contenido de la boteNade aceite por
el orificio de Ilenado de aceite.
AVISO
El tratamiento inadecuadodel generador puededa_arlo y
acortar su vida productiva.
• NOprocureacodarni empezarei motoranteshasidoatendidoa
apropiadamenteconelaceiterecomendado.Estopuedetener
comoresultadounaaveriadeimotor.
4. Vuelva a colocar el tap6n y apri6telo firmemente.
Agregue combustible
El combuslibledebe reunir los siguienlesrequisilos:
•Gasolina sin plomo limpia y nueva.
•Un minimo de 87 octanos/87 AKI (91 RON). Para uso a
gran altitud, consulte Granaltitud.
El motor admite gasoNnacon hasta un 10% de etanol
(gasohol) o hastaun 15% de IVlTBE(6ter metil
terbutilico).
AVISO
Evite el da_o del generador.
El fracaso paraseguir Manual de Operanopara el
combustible reccomendationsg_arantiade vacios.
• NOutiNcegasolinanoautorizada;porejemplo,E85.
• NOmezcleaceitecongasolina.
• NOmodifiqueel motorparahacerlofuncionarcon otros
combustibles.
Paraevitar la formaci6n de carbonilla en el circuito de
combustible, siempre que a_adacombustible, m6zcleio con
un estabiNzador.ConsulteAlmacenamiento. No todos los
combustibles son iguaies. Si detecta problemas de arranque
0 de rendimiento despu6sde utilizar un combustible, pruebe
a cambiar de proveedor 0 de marca. Este motor est_
certificado para funcionar con gasolina. Su sistema de
control de emisiones es EM (Modificaciones del motor).
ADVERTENCIA
,_La combustible y sus vapores son
extremadamente inflamables y explosivos.
Elfuego o una explosi6n puedencausar
quemadurasseveras e inclusive la muerte.
CUANDOANADACOMBUSTIBLE
• Apagueelgenerador(posici6nOFF)y d_jeloenfriaral menos
por2 minutosantesderemoverlatapade lacombustible.
Aflojelatapalentamenteparadejarquelapresi6nsalgadel
tanque.
• Lieneo vacieel dep6sitodecombustiblea laintemperie.
• NONenedemasiadoeltanque.Permitaalmenosespacioparala
expansi6ndeicombustible.
• Sise haderramadocombustible,esperea queseevaporeantes
dearrancarei motor.
• Mantengalacombustibleaiejadadechispas,llamasabiertas,
pilotos,calory otrasfuentesdeignici6n.
• NOenciendauncigarriNoo fume.
1. Limpie ei _reaalrededor de la tapa de Ilenadodel
combustible, retire la tapa.
2. A_adalentamente gasolina sin plomo (A) al dep6sito de
combustible (B). Tenga cuidado para no Ilenar encima
del deflector (6). Esto permite el espacio adecuado para
la expansi6n del combustible.
3. Instale ia tapa del tanque de combustible y la espera
para algOncombustible rociado para evaporar.
Granaltitud
Enaltitudes superiores a 1.524 metros (5.000 pies), se deber_
utiiizar gasoiina con un minimo de 85 octanos /85 AKI
(89 RON).Paraseguir cumpliendo la normativa sobre
emisiones,es necesarioajustar la unidad parasu uso a gran
altitud. De no realizarseesteajuste, el rendimientose reducir_
y el consumo de combustibley las emisiones aumentar_n.
Paraobtener m_s informaci6n sobre el ajuste para gran
aititud, consulte con un distribuidor cuaiificado de Briggs &
Stratton. No se recomiendautilizarel motor a altitudes
inferiores a 762 metros (2.500 pies) con el juego de gran
altitud.
8BRIGGSandSTRATTON.C01Vl

Tierra del sislema
El generador dispone de una conexi6n a tierra del sistema
que conecta los componentes del bastidor a los terminales
de tierra de los enchufes hembra de salida de CA. Latierra
dei sistema est_conectada al cable de CA neutro que, a su
vez, est_ conectado al bastidor del generador (el neutro est_
conectado al bastidor del generador).
Requisilos especiales
Es posibie que haya normas u ordenanzaslocalesy
nacionaiesen materia de seguridad e higiene en el trabajo
aplicabies al uso dei generador. Consulte con un electricista
cualificado, un inspector el6ctrico o el organismo
competente.
•En algunas zonas, es obligatorio registrar los
generadoresen las compa_ias el6ctricas locales.
•Si ei generador se utiliza en una obra, puedeser
necesariocumplir normasy requisitos adicionales.
C0nexi6n al sislemael6clric0 de unedifici0
Las conexiones a efectos de alimentaci6n de reservaal
sistema ei6ctrico de un edificio deben set realizadaspor un
electricista cualificado. La conexi6n debeaislar la
alimentaci6n del generador de ia alimentaci6n de la red
p0blica, o de otra fuente de energia alternativa,y debe
cumpNrtodas las leyesy normas el6ctricasvigentes.
ADVERTENCIA
Los generadores producen un voltaje muy
_oderoso.
_¢ i no aisla el generador de utilidades de energia,
_uedehacer que los trabajadores de electricidad
sufran heridas graves e inclusive la muerte,
debido a la retroalimentaci6n de la energia
el6ctrica.
• Cuandouseungeneradorcomopoderdeenergiaauxiliar,
notifiquea lacompa_iadeutiiidades.Useelequipode
transferenciaaprobadoparaaislarei generadordeotra utiNdad
el_ctrica.
•Use un interruptor para la faNadel circuito de tierra (GFCI)en
cualquier Area bastante hQmedao que sea altamenteconductiva,
tales como terrazas de metal o trabajo hecho con acero.
• NOtoque los alambres pelados o recept_.culos.
• NO useun generador con cablesel_ctricos que est_n
malgastados, rotos, pelados o da_ados decualquier forma.
• NOopere el generador bajo la Iluvia.
• NO manejeel generador o cables el_ctricos mientras est_
parado enagua, descalzoo cuando las manos y los pies est6n
mojados.
• NO permita que personas descalificadas o ni_os operen o sirvan
al generador.
Ubicaci6ndel generad0r
Espaci0 libre alreded0r del generad0r
ADVERTENCIA
iLos gasesy ei calor de escapepueden inflamar
._ ilos materiales combustibles y las estructuras 0
da_ar el dep6sito de combustible y provocar un
'incendio.
• Dejeunespaciominimode1.5 m (5 pies)alrededordel
generador,incluidalapartesuperior.
Coloque la generador a la intemperie en una zona en donde
no se acumulen gases de escapemortaies. NO instale el
generador en lugares en los que los gasesde escape (A) se
puedan acumular 0 entrar en un edificio que pueda estar
ocupado. Aseg0resede que los gasesde escapeno puedan
entrar por ventanas, puertas, tomas de aire de ventilaci6n u
otras aberturas en un espaciocerrado en el que puedan
acumularse. Tengaen cuenta los vientos y las corriente de
aire preponderantescuando elija la ubicaci6n del generador.
El uso de un generador en un espacio interior PUEDE
PROVOCAR LA MUERTE EN POCOS MINUTOS.
Los gases de escape del generador contienen
mon6×ido de carbono, un veneno invisible einodoro.
A
V V
NUNCA utilice un generador
en el interior de una casao
un garaje,AUNQUE haya
ventanasy puertas abiertas,
[]
Utilicelo solo en el
EXTERIOR, alejado de
ventanas, puertas y
aberturas de ventilaci6n.
\
o
cD
Espa_ol

Controlesy caracteristicas
i[_ Lea este Manual del 0perafio yreolas de seouridadantes de poner en rnarchasu generador.
...................................Comparelas ilustraciones con su generador, parafamiliarizarse con la ubicaciOnde los diversos controles y ajustes.
Guardeeste manual para futuras consultas.
IO
O
A=PalancaEstranguladora-- Usadacuando se est_dando
arranque a un motor frio.
B- V_ilvulade Combustible -- Permite abrir y cerrar la
alimentaciOnde combustible al motor.
C= Depurador de Aire -- Filtra el aire de entrada a medida
que penetra en el motor.
D - Interrupter Balancin-- Deber_estar en la posiciOn"On"
(En) paradafle arranqueal motor. ColOqueloen la posici0n
"Off" (Apagado)paradetenerun motor en funcionamiento.
E - Culatazo el Pfincipio -- Us0 paracomenzar motor.
F - Tapa del Dep6sito del Aceite-- Lleneel motor con
aceiteaqui.
G =Tap6n de Vaciado de Aceite -- Permite vaciar el aceite
del motor.
H - Coneetor de Tierra -- Consulte con el organismo
responsablede la normativa vigente de conexiOna tierra.
J - Silenciador Apagachispas - El silenciador disminuye el
ruido del motor y est_ equipado con una pantalla
apagachispas.
K - Identificaci6n deJMotor -- Indica el modeio, tipo y
cOdigo del motor. Tenga per favor estos prontamente
disponible cu_ndo Ilamar para la ayuda.
L-Tanquedel Combustible -- Eltanque tiene una
capacidadde 15 L (4 gaiones americanos) de gasolina
sin contenido de plomo.
M-Disyuntor Basculante -- Un disyuntor basculante que
protege el generadorcontra sobrecargas elOctricas.
N- TornacorrienteconDispositivode Segufidad de
120/240 Voltios, 20 Amp -- Puedeser utilizado para
suministrar aNmentaciOnelOctricapara el funcionamiento
de cargas del motor, herramientas,aparatos especialese
iluminaciOneiOctricade 120 y/o 240 Voltios AC a
20 Amperios, monof_sica de 60 Hz.
P- TornacorrienteDobles de 120 VoltiosAC, 20 Amp --
Puedenser utilizados parasuministrar alimentaciOn
elOctricapara el funcionamiento de cargas del motor,
herramientas,aparatos especialese iluminaciOnelOctrica
de 120 Voltios AC a 20 Amperios, monof_sica de 60 Hz.
NOrnostrado:
Etiquetade Dates -- Proporciona el modelo, revision y el
nOmerode serie de generador. Tenga per favor estos
prontamente disponible cu_ndo Ilamar para la ayuda.
10 BRIGGSandSTRATTON.C01Vl

Jueoosde cordonesy enchulesconeclores
Utilice exclusivamentecables prolongadores de alta calidad,
bien aislados y con conexi6n a tierra para la toma doble de
120 V del generador. Examinelos cables prolongadores
antes de cada uso.
Revise las capacidadesde todos las cordones de extensi6n
antes de usarlos. Los juegos de cordones de extensi6n
utilizados deber_ntenet una capacidadde 125 Voitios AC a
20 Amperios o mayor para la mayoria de los dispositivos
el6ctricos. Sin embargo, algunos dispositivos podrian no
requerir estetipo de cord6n de extensi6n. Reviseel manual
dei propietario de esos dispositivos para vet las
recomendacionesdel fabricante.
Utilice cables prolongadoresde la menor Iongitud posible para
reducir al minimo la caida detensi6n.
ADVERTENCIA
Los cablesei6ctricos sobrecargados pueden
_ ecalentarse,format un arco o quemarse,
)rovocando la muerte, lesiones y/o da_os
materiales.
• UtiNceexclusivamentecablesreguladosparalascargas
aplicadas.
• Respetetodaslasmedidasdeseguridadde loscables
el_ctricos.
Bispositivode seguridadde 120/240 V, 20 A
Use un tap6n NEMAL14-20 con este recept_culo. Conecte
un juego de cable de4 alambres, clasificado como
250 Voltios AC a 20 Amps (o mayor). Usted puede usar el
mismo cable de 4-alambres si planeatrabajar con una carga
de 120 Voltios.
Juego de Cablede 4 Alambres
J
(Neutro)
Y (Cargado) | X (Cargado)
NEMA L14-20 !_L/ Tierra (Verde)
Este recept_culo ie provee poder a cargas de 120/240 Voltios
AC,de 60 Hz,fase sencilla, que requierenhasta 1,625 vatios
de energia a 13.5 Amperios, para 120 Voitios; 3,250 vatios
de energia (3.25 kW) a 13.5 Amperios para 240 Voltios. El
enchufe est_ protegido por un disyuntor basculante.
AVlSO
Las tomas el6ctricas pueden marcar un valor nominal
_acidad de salida del g_enerador.
• NUNCAintenteconectarun dispositivoquerequieram6,s
amperajedelqueelgeneradoro latomael_ctricapueden
suministrar.
• NO sobrecargar el generador. V_ase No sobrecargar el
generador.
Tomas el6clricas dobles de 120 VCA y20 A
Cada recept_culoest_ protegido pot un disyuntor
basculante.
Usecada recept_culo para operar 120 Voltios AC,de fase
sencilla, de cargas de 60Hz que requieren hasta 1,625 vatios
(1.625 kW) a corrientes de 13.5 Amps. Uselos juegos de
cables que son calificados paracargas de 125 Voltios AC,a
20 Amps (o mayores).
Espa_ol
11

_O
N
=m
Operando
Enciendael motor
Desconectetodas las cargas el6ctricas del generador. Use
las siguientes instrucciones para encender:
1. Aseg0resede que la unidad est_ en una superficie
plana.
IMPORTANTE:Si la unidad no se arranca y utiliza en una
superficie plana, se pueden producir problemas de arranque
y de paradadurante el funcionamiento.
2. Gire la v_lvula del combustible (A) a la posici6n "On".
3. Mueva la paiancaestranguladora hasta la posici6n
"Choke" (Estrangular).
4. Sit0e el interruptor balancin del motor en la posici6n
"On".
5. Agarre ei asa dei arrancador de retroceso y tire
lentamente hasta notar una ligera resistencia. A
continuaci6n, tire r_pidamentedel asa paravencer la
compresi6n, evitar el retroceso y arrancar.
ADVERTENCIA
IEIretroceso (repliegue r_pido) del cable del
arrancador puede producir lesiones. Ei retroceso
If, impedir_ que el usuario suelte el cable a tiempo y
. tirar_ de su mano y brazo hacia el motor.
Como resultado, podrian producirse fracturas,
contusiones o esguinces.
• Cuandoarranqueelmotor,tire lentamentedelcablehastasentir
unaresistenciay, acontinuaci6n,tire r@idamentede_1para
evitarsu retroceso.
• NUNCAarranqueo pareel motorcuandohayaaparatos
el_ctricosconectadosyen funcionamiento.
IMPORTANTE:Si el exceso de combustible en la mezcla de
aire/combustible ahoga ei motor, sitOela palanca
estranguladora en ia posici6n "Run" (Funcionamiento) y tire
del asa repetidamente hastaque el motor arranque.
,
e
e
Mueva poco a poco ia palanca estranguladorahacia la
posici6n "Run" (Funcionamiento) a intervaios de
segundos (tiempo c_lido) o minutos (tiempo frio).
Esperea que el motor funcione suavementeantes de
cada cambio. Utilice la bomba con ia palanca
estranguladora en la posici6n "Run" (Funcionamiento).
, ADVERTENCIA
El contacto con ia zona dei siienciador puede
producir quemaduras graves.
iLos gases y ei calor de escape pueden inflamar
los materiales combustibles y las estructuras 0
da_ar el dep6sito de combustible y provocar un
incendio.
NOtoque ias superficies calientes y EVITElos gasesdei escape
a alta temperatura.
Permita que el equipo se enfrie antes de tocarlo.
Deje un espacio minimo de 1.5 m (5 pies) alrededor del
generador, incluida la parte superior.
Ei C6digo de Normativa Federal(CFR,Titulo 36: Parques,
Bosquesy Propiedad P_blica) obiiga a instalar una pantalla
apagachispasen los equipos con motor de combusti6n interno
y a mantenerlaen buenas condiciones defuncionamiento,
conforme a la norma 5100-1C (o posterior) del Servicio Forestal
de la USDA. Enel Estadode California, la ley exige ei uso de una
pantaliaapagachispas (Secci6n4442 del C6digo de Recursos
P_blicos de California). En otros estados puede haber leyes
similares en vigor.
NOTA:Si el motor arranca despu6sde tirar tres veces del
arrancador pero no sigue funcionando, o si la unidad se para
en funcionamiento, asegOresede que la unidad est_ en una
superficie planay compruebe que el nivel de aceite del
cig{Je_ales correcto. La unidad puedeequiparse con un
dispositivo de protecci6n de bajo nivel de aceite. En caso
afirmativo, ei nivel del aceitedebe set adecuadopara que el
motor arranque.
12 BRIGGSandSTRATTON.COIVl

Conexi6n de cargasel6ctricas
1. Deje que el motor se estabilice y se caliente por dos
minutos despu6sdel arranque.
2. Ench0feloy encienda la carga el6ctrica deseada
(120 y/o 240 V CA, monof_sico, 60 Hz.)
NOTA:
• NO conectar cargas de 240 V en las tomas el6ctricas
dobles.
•NO conectar cargas trif_sicas al generador.
•NO conectar cargas de 50 Hzal generador.
•NO SOBRECARGAREL GENERADOR.V_ase No
sobrecargar elgenerador.
AVlSO
El sobrepasar la capacidaddel amperaje y vataje del
generador, puede da_ar al generadory los aparatos
el6ctricos conectadosal mismo.
• YeaNosobrecarguegenerador.
• Enciendasu generadory dejequeel motorse estabificeantes
deconectarlascargasel_ctricas.
• Conectelascargasel_ctricasenlaposici6ndeapagado(OFF),
luegoencienda(ON)parasu operaci6n.
• Apague(OFF)lascargasel_ctricasy descon_ctelasdel
generadorantesdepararelgenerador.
Parada del motor
1. Desconectetodas las cargas el6ctricas de los
tomacorrientes del paneldel generador. NUNCAde
arranque o detenga el motor con todos los dispositivos
el6ctricos conectadosy encendidos.
2. Deje que el motor funcione sin cargas por aigunos
minutos para estabilizar las temperaturas internas del
motor y el generador.
3. Sit0e el interruptor balancin en la posici6n "Off".
ADVERTENCIA
,_ iEI motor podria petardear, o
incendiarse da_arse.
• NOcoloquelapalancaestranguladoraenlaposici6n"ChoRe"
parapararelmotor.
4. Gire la v_lvula de combustible blancahasta la posici6n
"Off".
m=
m
ms
N
u_
O_
Espa_ol
13

_O
N
=m
No sobrecargarel generador
Capacidad
Debe asegurarsede que su generador puede proveer los
suficientes vatios de potenciacontinua (vatiaje nominal) y
vatios de saNdapara los eiementos que deseeaNmentaral
mismo tiempo. Siga estos sencillos pasos:
1. Seleccionelos elementos que quiere alimentar al
mismo tiempo.
2. Sume la potencia nominal de esos elementos. Esaes la
cantidad de energia que su generador debe producir
para mantener sus elementos en funcionamiento. Vea
Gufade Referencia de Potencia.
3. Calculecu_ntos vatios de salida necesitar_.La potencia
de saiida se refiere al corto arranque de energiaque se
necesita paraarrancar herramientas o dispositivos a
motor, come una radialo un refrigerador. Come no
todos los motores arrancan al mismo tiempo, el total de
vatios de saiida puedecalcularse a_adiendos6io el
elementocon la potenciade salida m_s alta al total de
vatios de potenciacontinua que obtuvimos en el paso 2.
Ejemplo:
Herramienta o Aparato EI6ctrico
Aire Acondicionado de Ventana
Refrigerador
Congelador industrial
Televisi6n
Luz (75 Vatios)
Vatios Calificados (cuando
est6 funcionando)
1200
8O0
5O0
5O0
75
Total = 3075 Vatios para
funcionar
Vatios Adicionales de
Carga (alencender)
1800
1600
500
Vatios de potenciacontinua totales
Potencia de salida adicional m_s alta = 1800
Salidatotal del generador requerida = 4875
1-800(Vatios de
Carga mds alto)
= 3075
Control de la energia
Para prolongar ia vida de su generadory los aparatosque
conecte a 6i, es muy importante tenet cuidado cuando se le
a_adencargas el6ctricas. No deber haber nada conectado a
las tomas del generador antes de encender el motor. El
mode seguro y correcto de gestionar la energia del
generador es a_adir las cargas secuencialmente,come se
indica a continuaci6n:
1. Sin tenet nada conectado al generador, enciendael
motor tal come se describe en este manual.
2. Conectey encienda la primera carga, preferiblemente la
mayor que usted tenga.
3. Permita que la saiida del generadorse estabiiice (el
motor funciona suavementey el aparato funciona
adecuadamente).
4. Conectey encienda la pr6xima carga.
5. De nuevo, permita que el generadorse estabilice.
,Repita los pasos 4 y 5 para cada carga adicional que
usted tenga.
Guiade Referencia de Potencia
Herramienta o aparato Vatios de potencia* Vatios de potencia
continua de salida adicional
B_sices
Bombilla de 75 vatios 75
Congelador industrial 500 500
Bomba para sumideros 800 1200
Refrigerador /Congelador - 18 pies 800 1600
c0bicos
Bomba de agua- 1/3 HP 1000 2000
Calelacci6n /Aire Acondicienado
Aire acondicionado de ventana - 10.000 1200 1800
BTU
Ventilador de ventana 300 600
Ventilador de caldera- 1/2 HP 800 1300
Cecina
Horno microondas - 1000 vatios 1000
Cafetera 1500
Estufa el6ctrica- Elemento simple 1500
Plancha de cocina 2500
Habilaci6n familiar
Reproductor de DVD/CD 100
VCR 100
Receptor est6reo 450
Televisi6n en color - 27" 500
Ordenadorpersonalcon monitor de 17" 800
Olres
Sistema de seguridad 180
Radio-reloj AM/FM 300
Dispositivo de apertura de garage - 1/2 480 520
HP
Calentador de agua el6ctrico - 150 litros 4000
aprox. (40 galones)
Taller
Luz hal6genade cuarzo para trabajar 1000
Rociador sin aire - 1/3 HP 600 1200
Sierra sable 960 960
Taladro el6ctrico - 1/2 HP 1000 1000
Sierra Radial - 10" 1500 1500
Sierra inglete - 10" 1800 1800
Cepilladora de mesa - 6" 1800 1800
Sierra de mesa /Sierra de braze radial -
10" 2000 2000
Compresor de aire - 1-1/2 HP 2500 2500
NUNCAaffadacargas que sobrepasen la capacidaddel
generador. Tenga especialcuidado en contar con las cargas
adicionales en la capacidaddel generador, come se describe
arriba.
*La potencia que aparece en la lista es aproximada.
Compruebe la herramienta o aparato el6ctrico para obtener la
potencia real.
14 BRIGGSandSTRATTON.COIVl

IVlantenimiento
Plande mantenimiento
Siga los intervalosde horas o de calendario, losque sucedan
antes. Si opera en condiciones adversas (se_aladasmAs
abajo) es necesarioun mantenimiento mAsfrecuente.
• Cambieel aceitedel motor
•Limpie los residuos
•Compruebeel nivel de aceite
•IVlantenimientodel filtro de aire'
•Cambieel aceitedel motor'
•Servicio a la v_lvula de combustible
•Servicio a la bujia
•Servicio al sistema de la bujia
•Limpie el sistema de refrigeraciOn'
Servicio m_s a menudo bajo condiciones de suciedad o polvo.
Recornendaciones generales
El mantenimiento periOdicomejorar_ el rendimiento y
prolongar_ la vida Otil del generador. Acuda a un distribuidor
autorizado para reparar la unidad.
La garanfia del generador no cubre los elementos que hayan
sido sujetos al abuso o negligenciadel operador. Para recibir
el valor completo de la garantia,el operador deber_
mantener el generador de la forma descrita en este manual.
Se deber_nlievar a cabo aigunos ajustes periOdicamente
para mantener correctamente su generador.
Todos los ajustes de la secciOnServicio y Ajustes de este
manual deber_nset hechos pot io menos unavez en cada
estaciOn.Cumpla con los requisitos de la tabla Plande
Mantenimiento descrita anteriormente.
NOTA: Unavez al a_o deber_limpiar o reemplazarla bujia y
reemplazarei filtro de aire. Una bujia nuevay un filtro de aire
limpio garantizan una mezcla de combustibie-aire adecuaday
ayuda a quesu motor funcione mejor y tenga una vida 0til
m_s prolongada.
Control de emisiones
Cualquier estahlecimiento o individuoespecializado en la
reparaci6n de rnotoresque no sean de autornoci6n puede
encargarse del rnantenirniento,la sustituci6ny la
reparaci6n de los dispositivos y sisternasde control de
emisiones.No obstante, pararealizar la revisi6n gratuita de
control de emisiones, deber_acudir a un distribuidor
autorizado pot el fabricante. V_aseGarantfade emisiones.
IVlantenimiento del generador
El mantenimiento del generador consiste en conservar la
unidad iimpia y seca. Operey almacene la unidad en un
ambiente limpio y seco donde no ser_ expuestaal polvo,
suciedad, humedad o vapores corrosivos. Las ranuras del
aire de enfriamiento del generador no deben estar tapadas
con nieve, hojas, o cualquier otto material extra_os.
NOTA:NO utiiice agua u otros liquidos para limpiar el
generador. Los liquidos puedenpenetrar en el circuito de
combustible dei motor y provocar p6rdidas de rendimiento o
fallos. Asimismo, si penetran liquidos en el generador a
trav6s de las ranuras del aire de refrigeraci6n, parte del
liquido puedepermaneceren los huecos y rendijas del
aislamiento del devanado del rotor y del estator. Eiliquido y
la acumulaci6n de suciedad en los devanadosinternos del
generador pueden reducir la resistenciadel aislamiento.
Limpieza
Limpie a diario, o antes de cada uso, los residuos
acumulados en el generador. Mantenga limpias las
conexiones, los muelles y los mandos. Limpie todo resto de
combustible de la zona que rodea ai silenciador y de detr_s
del mismo. Inspeccione las ranuras paraaire de enfriamiento
y la apertura dei generador. Estasaperturas deber_n
mantenerse limpias y despejadas.
Mantenga limpios los componentes del generador para
reducir el riesgo de sobrecalentamiento e ignici6n de los
residuos acumulados.
• Utilice un trapo hOmedopara limpiar las superficies
exteriores.
AVlSO
El tratamiento inadecuado del generador puededa_arlo y
acortar su vida productiva.
•NOexpongaal generadoraunahumedadexcesiva,polvo,
suciedado vaporescorrosivos.
•NOinsertecuaiquierobjetoatrav6sdelasranurasdeenfriamiento.
•Puedeusar un cepillo de cerdas suaves para retirar la
suciedad endurecida,aceite, etc.
•Puedeusar una m_quina aspiradora paraeliminar
suciedady residuos sueltos.
11D
m_
3
u_
o
Espa_ol
15

o
=m
E
iVlanlenimienlo de la v lvula de combuslible
La v_lvula de combustible est_ equipadacon un recipiente
para sedimentos, un filtro, un anillo de retenci6n y unajunta
t6rica que deben limpiarse cada 100 horas de
funcionamiento o una vezal a_o, Io que sucedaantes, de ese
momento en adelante.
1. Sit0e la v_lvula de combustible en la posici6n "Off".
2. Extraigael recipiente para sedimentos (A) de la v_lvula
de combustible. Retire la junta t6rica (B), el anillo de
retenci6n (6) y el filtro de lav_]lvula(D).
3. Lave el recipiente para sedimentos, ia junta t6rica, el
aniNode retenci6ny el filtro con disolvente no
inflamable. S6quelos perfectamente.
4. Sit0e el filtro, el anillo de retenci6ny la junta t6rica en
la v_lvula de combustible. Instale el recipiente para
sedimentos y apri6telo firmemente.
5. Sit0e la v_lvula de combustible en la posici6n "On"y
compruebe si hay fugas. En caso afirmativo, sustituya
la junta t6rica.
iVlanlenimienlo del molor
ADVERTENCIA
"_iChispear involuntario puede tener como
¢ resultado el fuego o el golpe el6ctrico.
CUANDOAJUSTE0HAGAREPARACIONESASUIViAQUINA
GENERADOR
• Siempredesconecteel alambredelabujiay col6quelodondeno
puedaentrarencontactocon labujia.
CUANDO PRUEBELABUJIADELMOTOR
• UtiNceun comprobador de bujfas homologado.
• NOcomprueba la chispa sin la bujfa instalada.
Aceite
Recomendaciones sobreel aceiie
Paraobtener el mejor rendimiento, recomendamos utilizar
aceites certificados con garantia Briggs & Stratton. Tambi6n
se pueden utiNzarotros aceites detergentes de alta caNdad
con clasificaci6n de servicio SF,SG, SH, SJ o superior. NO
utiNceaditivos especiales.
Lastemperaturas exteriores determinan ia viscosidad
adecuadadel aceite para el motor. Utilice el cuadro para
seleccionar la mejor viscosidad para el intervalo de
temperatura
°F
104
86
68
50
32
14
-4
-22
exterior previsto.
oC
" :40
,__30
=,_20
__10
0
-10
-20
-30
* Pordebajode4 °C(40°F), elusodeaceiteSAE30 provocar_,
dificultadesdearranque.
** Porencimade27 °C(80°F)ei usodeaceite10W30puede
aumentarel consumodeaceite.Compruebeel niveldeaceite
con mayorfrecuencia.
O NOTA:Todo aceite sint6tico que cumpla las
especificacionesILSACGF-2,con marca de
certificaci6n API y con simbolo de servicio API (se
O uestra a la izquierda) con "SJ/CFENERGY
CONSERVING"o superior es un aceiteaceptablea
todas las temperaturas. El uso de aceite sint6tico no
altera los intervalos de cambio de aceite indicados.
Comprobaci6n del nivel de aceite
Compruebeel nivel de aceite antesde cada uso o cada
5 horas de funcionamiento, como minimo. Rellenesi es
necesario.
1. Coloque el generador sobre una superficie nivelada.
2. Quite el tap6n de Ilenado de aceitey limpielo con un
trapo.
3. Compruebeque el aceite Ilega hastael punto de
desbordamiento en el orificio de Ilenado.
4. Instale el tap6n de Nenadode aceite, apriete
firmemente.
Adici6n de aceiie del motor
1. Aseg0resede que la generadorest6 en una superficie
plana.
2. Compruebeel nivel de aceitetal como se indica en la
secci6n Comprobaci6n del nivel de aceite.
16 BRIGGSandSTRATTON.COIVi

3. Si es necesario, vierta lentamenteaceite por el orificio
de lienado hastael punto de desbordamiento en el
tap6n de Ilenado de aceite.
4. Instaie ei tap6n de Nenadode aceite, apriete
firmemente.
Cambio de aeeite del motor
Cambieel aceitedespu6sde las primeras 5 horas de
operaci6n. Cambieel aceitecada 50 horas de ese momento
en adelante.Si est_ utilizando su generador bajo condiciones
de extrema suciedado polvo, o en un clima demasiado
caNente,hagael cambio de aceite m_s frecuentemente.
AVlSO
Evite el contacto prolongado o repetido de piel con aceite
usado de motor.
• Elaceiteusadodelmotorhasido mostradoalcancerdelapiel
delacausaenciertosanimalesdellaboratorio.
• Completamentelavadoexpuso_,reascon eljab6ny elagua.
MANTENERFUERADELALCANCEDELOS NINOS.
NO CONTAMINE.CONSERVELOS RECURSOS.
DEPOSiTEELACEITEUSADOEN UNPUNTODE
RECOGIDA.
Servieiodel depurador de aire
Si se utiNzacon un filtro de aire sucio, el motor no
funcionar_ correctamente y puede sufrir da_os.
Cambieel filtro de aire cada 25 horas de funcionamiento o
una vez al a_o, Io que sucedaantes. Haga cambios m_s
frecuentes si trabaja en zonassucias o donde hay polvo.
Para dar servicioal fiitro de aire, siga los pasosque se
detallan a continuaci6n:
1. Afloje los tornillos (A) y quite aire la cubierta m_s
limpia (B).
Cambie el aceite ¢uandoel motorsiga estando caliente
despu_s de haberfuncionado:
1. Aseg0resede que la unidad est6 en una superficie
plana.
2. Desconecteel cable de la bujia de esta y col6quelo
donde no pueda entrar en contacto con la bujia.
3. Limpie la zona de alrededor del tap6n de vaciado de
aceite (A), situado en la base del motor, al otto lado del
carburador.
4. Quite el tap6n de Ilenado de aceitey vacietodo el aceite
en un recipiente adecuado.
5. Vuelva a colocar el tap6n de vaciado y apri6telo bien.
Quite el tap6n de Ilenado de aceite.
6. Vierta lentamente unos 0,6 litros (20 onzas) de aceite
pot el orificio de Ilenado (B) hastael punto de
desbordamiento (6). NO a_adaaceite en exceso.
7. Vuelva a colocar ei tap6n de Ilenado de aceiteApri6telo
firmemente a mano.
8. Limpie los residuos de aceite.
2. Con cuidado quite cartucho (6) de base (D).
3. Limpie el filtro de papel golpe_ndolo suavementesobre
una superficie s61ida.Si el filtro est_ demasiadosucio,
reempl_celo pot uno nuevo. Desecheadecuadamenteel
filtro viejo.
4. Instale limpie (o nuevo) aire la asambleam_s limpia
dentro de la cubierta.
5. Arme la cubierta m_s limpia a6reaen la base y apriete
los tornillos.
Servi¢io del bujia
Cambie la bujia cada 100 horas de funcionamiento o una vez
al a_o, Io que suceda antes. Esto ayudar_ a su motor a
arrancar m_s f_cilmente y funcionar mejor.
1. Limpie la zona de alrededor de la bujia.
2. Retire e inspeccione la bujia.
3. Compruebela separaci6ndel electrodo con un
calibrador de aiambre y ajuste ei espacio de la bujia a la
medida recomendadasi fuera necesario (v6ase
Especificaciones).
Espa_01
17
3
o

o
=m
E
4. Cambiela bujia si los electrodos est_npicadoso
quemadoso si la porcelanaest_agrietada.Utilice la bujia
de repuesto recomendada.ConsulteEspecificaciones.
5. Instale la bujiay apriete firmemente.
Lirnpiela pantalla apagachispas
El silenciador del escapedel motor posee una pantalla
apagachispas.Inspeccioney iimpie la pantalla cada
100 horas de operaci6n o una vez al a_o, Io que suceda
primero.
El generador tendr_ quetenet un apagachispassi Io usa en
terrenos no tratados cubiertos de monte, maiezao pasto. Ei
apagachispasdeber_set mantenido en buenas condiciones
pot parte del propietario/operador.
ADVERTENCIA
El contacto con ia zona dei siienciador puede
producir quemaduras graves.
iLos gases y ei calor de escape pueden inflamar
._ los materiales combustibles y las estructuras 0
da_ar el dep6sito de combustible y provocar un
incendio.
•NOtoque ias superficies calientes y EVITElos gases dei escape
a alta temperatura.
•Permita que el equipo se enfrie antes de tocarlo.
•Deje un espacio minimo de 1.5 m (5 pies) alrededor dei
generador, incluida la parte superior.
• Ei C6digo de Normativa Federal(CFR,Titulo 36: Parques,
Bosquesy Propiedad P_blica) obliga a instalar una pantalla
apagachispasen los equipos con motor decombusti6n interno
y a mantenerlaen buenas condiciones defuncionamiento,
conforme a la norma 5100-1C (o posterior) dei Servicio Forestal
de la USDA. En el Estadode California, la Icy exigeel uso de una
pantallaapagachispas (Secci6n4442 del C6digo de Recursos
P_biicos de California). En otros estados puedehaber leyes
similares en vigor.
Lirnpieeinspeccioneei apagachispasde ia siguiente
manera:
1. Pararetirar ia protecci6n dei silenciador (A) de
silenciador (B), retire los cuatro tornillos que conectan
la protecci6n a la m6nsuladel silenciador.
3. Inspeccione la pantallay reempl_celasi est_ rota,
perforada o da_ada. NO use pantallasdefectuosas. Si la
pantaiia no est_ da_ada, limpiela con un disolvente
comercial.
4. Vuelva a instalar la pantalla y la protecci6n del
silenciador.
Sisterna de refrigeraci6n de aire
Con el tiempo, se puedenacumular residuos en las aletasde
refrigeraci6n del cilindro y pasar inadvertidos mientras no se
desmonte parcialmente el motor. Recomendamosque
encargue la limpieza del sistema de refrigeraci6n (D) a un
distribuidor autorizado de Briggs & Stratton siguiendo los
intervalos recomendados(consulte la secci6n Plan de
Mantenimiento en la secci6n Mantenimiento). Es igualmente
importante que no se acumulen residuos en la parte superior
del motor ni en la pantalla giratoria. Consulte la secci6n
Limpieza.
Ajuste del carburador
El carburador de este motor es de bajaemisi6n. Est_
equipado con una v_lvula de mezclade ralenti no ajustable y,
en algunos casos, con raienti regulado. Los nivelesde ralenti
reguladoy velocidad m_xima se ajustan en la f_brica. Si es
necesario modificarlos, acuda a un distribuidor autorizado de
Briggs & Stratton.
A PRECAUCl6N
Las velocidades de operaci6n en exceso, aumentan los
riesgos de heridas y da_os al generador.
Las velocidades bajanen exceso, imponen una carga muy
j_esada.
•NOcambieningunavelocidaddeterminada.Eigenerador
suministraunafrecuenciay unvoltajecalificadocuando
funcionaa unavelocidaddeterminada.
•NOmodifiquealgeneradorenningunaforma.
2. Retirelos cuatro tornillos que sostienen la pantalla
apagachispas(C).
18 BRIGGSandSTRATTON.COIVl

Almacenarniento
El oenerador deber_ser encendido al menos una vez cada
siete dias y deber_ dejaflo funcionar al menos durante
30 minutos. Si no puede hacer esto y debe almacenarla
unidad por m_s de 30 dias, siga las siguientes instrucciones
para preparar su unidad para almacenamiento.
Generador
1. Limpie el generadorcomo est_ descrito en Limpieza.
2. Revise que las ranuras parael aire de enfriamiento y las
aperturas del generador se encuentrenabiertas y
despejadas.
Almacenamiento para periodosprolongados
El combustible puede estar pasado 30 dias despu6sde su
almacenamiento. El combustible pasado provoca la
formaci6n de residuos _cidos y de carboniila en el circuito
de combustible yen los componentes b_sicos del
carburador. Paramantener el combustible en buen estado,
utilice el estabilizador de combustible FRESHSTARTTM de
Briggs & Stratton en cualquiera de sus variantes: liquido o
cartucho concentrado con goteo.
Si se a_adeun estabilizador de combustible conforme a las
instrucciones,no ser_ necesariovaciar el motor de
combustible. Hagafuncionar el motor durante dos minutos
para que el estabiiizador circule pot todo el circuito de
combustible. El motor y el combustible se puedenalmacenar
hasta 24 meses.
Si no se ha a_adido un estabilizador de combustible a la
gasolina, deber_vaciar completamente el motor utilizando
un contenedor homoiogado. Dejefuncionar el motor hasta
que se agote el combustible. Se recomienda utilizar un
estabiiizador de combustible en el contenedor de
almacenamientopara mantener la gasolina en buen estado.
ADVERTENCIA
,_La combustible y sus vapores son
extremadamente infiamables y explosivos.
El fuego o una explosi6n puedencausar
quemaduras severas e inclusive la muerte.
CUANDOALMACENE0GUARDEELEQUIPOCONCOMBUSTIBLE
ENELTANQUE
• Almacenealejado decalderas, estufas, calentadores deagua,
secadorasde ropa u otros aparatos electrodom_sticos que
posean pilotos u otras fuentes de ignici6n, porque eilos pueden
encender los vapores de iacombustible.
CUANDOVACiEELDEPOSITO
• Apague el generador (posici6n OFF)y d_jelo enfriar al menos
por 2 minutos antes de remover la tapa de la combustible.
Afioje la tapa lentamente paradejar que la presi6n salga del
tanque.
• Vacieel dep6sito de combustible a la intemperie.
• Mantenga la combustible alejada de chispas, llamasabiertas,
pilotos, calory otras fuentes de ignici6n.
• NOencienda un cigarrillo o fume.
Carnbio de aceite
Con el motor todavia caliente, drene el aceite de la caja del
cigfJe_ai.Vuelva a Ilenarlo con el grado de aceite
recomendado.
Aceite el di_imetro interior del cilindro
•Quite la bujia y vierta aproximadamente15 ml
(1/2 onza) de aceite de motor limpio en el interior del
cilindro.
•Coioque la bujia y arranque lentamente para distribuir el
aceite.
ADVERTENCIA
._ IChispearinvoluntario puedetener como
¢ resultado el fuego o el golpe el6ctrico.
• NUNCAarranqueei motorsin la bujiasinstalada.
Otras sngerenciaspara el almacenamiento
1. NO guarde combustible de una temporada a otra a
menos que Io hayatratado como se indica en la
secci6n Almacenamiento ParaPeriodos Prolongados.
2. Reemplacela canecade gasolina si comienzaa
oxidarse. El6xido y!o la suciedad en la gasolina le
causar_ problemas.
3. Cubra su unidad con una cubierta de protecci6n
adecuadaque no retenga humedad.
ADVERTENCIA
Las cubiertas para almacenamientopueden ser
inflamables.
• NOcoloqueunacubiertaencimadeungeneradorcaiiente.
• Dejequela unidadseenffieIo suficientementeantesdequele
coloquela cubierta.
4. AImacenela unidad en un _realimpia y seca.
11D
m_
3
u_
o
Espa_ol
19

t_
E
a=.
Resoluci6nde problemas
Problemo
EI motor est_ funcionando
pero no existe saiida de AC
disponsibie.
Elmotorfuncionabiensin
cargapero"funcionamar'
cuandose le contectan
cargas.
CauSa
1. El interruptor autom_tico de circuito
est_ abierto.
2. Conexi6n mal o defectuosa del juego
de cables.
3. El dispositivo conectado est_ da_ado.
4. Averia en el generador.
1. Corto circuito en una de las cargas
conectadas.
2. El generador est_ sobrecarga.
3. Velocidad del motor es muy lenta.
4. Circuito del generador en corto.
1. V_ivula del Combustible en posici6n
"Off".
2. Interruptor On/Off poscioando en
Action
1. Reposicione el interruptor.
2. Revisey repare.
3. Conecteotto dispositivo que est6 buenas
condiciones.
4. Contacteel distribuidor de servicio
autorizado.
1. Desconectela carga el6ctrica en corto.
2. VeaNo Sobrerecarque Generador.
3. Contacteel distribuidor de servicio
autorizado.
4. Contacteel distribuidor de servicio
autorizado.
1. Gire la v_lvuia del combustible a la
posici6n "On".
2. Coloque del interruptor On/Off en "On".
"Off".
3. Depurador de aire sucio.
4. Sin gasolina.
5. Gasolinavieja.
6. El cable de la bujia no est_ en malas
3. Limpie o reemplaceel depurador de aire.
4. LI6nelo con combustible fresco.
5. Drene el tanque de gasolina; 116nelocon
combustible fresco,
6. Conecteel cable a la bujia.
El motor no se enciende; o se
enciende yfunciona real.
la bujia.
7. Bujiadefectuosa.
8. Agua en la gasolina.
9. Sobrecebado.
10. Mezcla de combustible
excesivamenterica.
.
8.
9.
10.
Reemplacela bujia.
Drene el tanque de gasolina; 116nelocon
combustible fresco.
Abra por completo el cebador y haga girar
el motor.
Contacteel distribuidor de servicio
autorizado.
11. Lav_lvula de entrada est_atascada
est_ cerrada.
12. El motor ha perdido compresi6n.
AI motor le hace falta
potencia.
El motor "no funciona
continuamente"o se detiene.
11. Contacteel distribuidor de servicio
autorizado.
12. Contacteel distribuidor de servicio
autorizado.
1. Lacarga es muy alta.
2. Filtro de aire sucio.
Carburador con mezclade aire-
combustible muy rica o muy pobre.
El motorse apaga en pleno Sin gasolina. Lleneel tanque de combustible.
funcionamiento.
1. VeaNo Sobrerecarque Generador.
2. Reemplaceel filtro de aire.
Contacteel distribuidor de servicio autorizado.
20 BRIGGSandSTRATTON.C01Vl

Garanlias
Garantiadel sistemade controlde emisiones
Briggs &Stratton Corporation (B&S), el California Air
ResourcesBoard(CARB,Consejo de recursos de aire de
California) y la UnitedStates EnvironmentalProtection
Agency (U.S. EPA,Agencia estadounidense de protecci6n
del medioambiente)
Declaraci6n de garantfa del sistemade controlde
emisiones (derechosy obligaciones del propietario para la
garantfa contradefectos)
Garantfacontradefectos del sistema de controlde
emisionesde California, EstadosUnidosy Canad_
California Air Resources Board (CARB),U.S. EPAy B&S le
expNcana continuaci6n la garanfia del sistema de control de
emisiones de su peque_o motor param_quinas de servicio
(SORE,Small Offroad Engine). En California, los modelos de
peque_os motores para m_quinas de servicio a partir del a_o
2006 debenestar dise_ados, fabricados y equipados
conforme a los exigentes est_ndares de lucha contra la
contaminaciOndel Estado. En otros lugares de Estados
Unidos, los modelos de motores para m_quinas de servicio
con encendido por bujia a partir del a_o 1997 debencumplir
normas similares determinadas por la U.S. EPA. B&S debe
garantizar el sistema de control de emisiones de su motor
durante los periodos que se indican a continuaci6n, siempre
que no se haya hecho un uso indebido o negligente ni un
mantenimiento inadecuadodel peque_o motor para
m_quinas de servicio.
El sistema de control de emisiones incluye las siguiente
piezascarburador, filtro de aire, sistema de encendido,
conducto de combustible, silenciador y convertidor
cataNtico.Tambi6n puede incluir conectoresy otros
conjuntos relacionadoscon las emisiones.
Si se cumplen las condiciones de la garantia, B&S reparar_
el motor sin coste alguno, incluido el diagn6stica, las piezas
y la mano de obra.
Cobertura de la garantfa contradefectos del sistema de
controlde emisiones de Brig0s & Stratton
Los peque_os motores para mAquinas de servicio est_n
garantizados contra defectos de las piezasde control de
emisiones durante un periodo de dos a_os, conforme alas
siguientes disposiciones. Si cualquier pieza del motor con
cobertura es defectuosa, ser_ reparadao sustituida por B&S.
Responsabilidades de la garantfadel propietario
Como propietario dei peque_omotor param_quinasde
servicio, usted es responsablede la correcta realizaci6nde las
operacionesde mantenimiento quese enumeranen las
Instrucciones de uso y mantenimiento. B&S recomienda
conservartodas las facturas relativasal mantenimientodel
motor, pero B&S no puededenegarla garanfia bas_ndose
Onicamenteen la falta de facturaso en la imposibilidad por
parte del propietario de asegurar la correcta realizaciOnde
todas las operacionesde mantenimiento.
Como propietario del peque_o motor para m_quinasde
servicio, debeser consciente de que B&S puede denegarla
cobertura de la garantia si el motor o uno de sus
componentes falla debido a un uso indebido o negligente, un
mantenimiento inadecuadoo modificaciones no autorizadas.
Usted es responsablede presentar su peque_o motor para
m_quinas de servicio a un distribuidor autorizado de servicio
B&S en el momento en que surja un problema. Las
reparacionescubiertas por la garantia se Ilevar_na cabo en
un plazo razonable,no superior a 30 dias en ningOncaso.
Encaso de preguntassobre los derechosy responsabilidades
relativosa la garantia,consulte con un representantede
servicio de B&S Ilamandoal 1-414- 259-5262.
Lagarantia de emisioneses una garanfia contra defectos.
Los defectos se juzgan en funciOn del rendimiento normal
del motor. La garanfia no depender_de ninguna pruebade
emisiones en funcionamiento.
Disposicionesde la garantia contradefectos del sistema
de control de emisiones de Briggs & Stratton
A continuaci6n se detallan las disposiciones concretas
relativasa la Cobertura de ia garantia contra defectos del
sistema de control de emisiones. Se a_adena la garantia de
motores de B&S paramotores no regulados, quefigura en el
Manual del Operario.
1. Piezasgarantizadas
La presente garantia cubre Onicamentelas piezas que
se enumeran a continuaci6n (piezas del sistema de
control de emisiones) siempre que tales piezas
estuvieran presentes en el motor adquirido.
a. Sistema de regulaci6n de combustible
•Sistema de enriquecimiento para arranqueen frio
(estrangulador electr6nico)
Carburador y piezasinternas
Bomba de combustible
Conducto de combustible, acoplamientos del
conducto de combustible, abrazaderas
Dep6sito de combustible, tap6n y cadena
Bote de carbono
de inducci6n de aire
e
e
b.
e
e
e
C.
e
e
d.
,
e
e
Sistema
Filtro de
Colector
Lineade
Sistema
Bujia(s)
Sistema
Sistema
aire
de admisi6n
purga y ventilaci6n
de encendido
de encendido magn6tico
cataNzador
Convertidor cataNtico
Colector de escape
Sistema de inyecci6n de aire o v_lvula de impulso m_
Espa_ol
21

_m
r_
e. Elementos diversos utilizados en los sistemas
anteriores
•V_lvulasy conmutadores de aspiraci0n,
temperatura, posici0n y temporizados
•Conectoresyunidades
2. Duraci0n de la cobertura
B&S garantizaal propietario inicial y acada comprador
posterior que las piezas garantizadasno tendr_n
defectos de materiales ni de mano de obra que
provoquen su fallo durante un periodo de dos a_os a
partir de la fecha de entrega del motor a su comprador.
3. Servicio gratuito
La reparaciOno sustituci0n de toda piezagarantizadase
realizar_sin cargo alguno parael propietario, incluido
el trabajo de diagnOstico que permita determinar que la
pieza garantizadaes defectuosa, siempre que se realice
en un distribuidor autorizado de servicio B&S. Enel
caso del servicio de garanfia de emisiones, p0ngase en
contacto con el distribuidor autorizado de servicio B&S,
que figurar_ en las PAginasAmarillas, en la secci0n de
"Motores de gasolina", "Gasolina,motores",
"CortacOspedes"o similar.
4. Solicitudes y exclusiones de cobertura
Las solicitudes de garanfia se cumplimentar_n con
arreglo alas disposiciones de la Politica de garanfia de
motores B&S. La cobertura no incluye los fallos de
piezasgarantizadas que no sean originales de B&S ni
los fallos debidos al uso indebido o negligente o al
mantenimiento inadecuado,conforme alas
disposiciones de la Politica de garanfia de motores
B&S. B&S no ser_ responsablede la cobertura de fallos
de piezasgarantizadas provocados por el uso de piezas
complementarias, no originales o modificadas.
5. Mantenimiento
,
Los fallos de toda pieza garantizadaque no se deba
sustituir como parte del plan de mantenimiento
obligatorio o que s01ose deba inspeccionar
peri0dicamente para proceder a su "reparaci0n o
cambio en caso de set necesario"quedar_ncubiertos
durante el periodo de garantia Los fallos de toda pieza
garantizadaque deba sustituirse como parte del
mantenimiento obligatorio quedar_ncubiertos
0nicamente durante el periodo comprendido entre la
compra y la primera sustituci0n indicada en el plan de
mantenimiento. En las operacionesde mantenimientoy
reparaci0n,se podr_ utilizar cualquier piezade
recambiode rendimiento y durabilidad equivalentes. Ei
propietario es responsabledel cumplimiento de todas
las operacionesde mantenimiento obligatorio que se
definen en el manual del operario de B&S.
Cobertura de da_os derivados
Lacobertura se ampliar_ a los falios de cualquier
componente del motor derivados del fallo de cualquier
pieza garantizaday cubierta pot la garanfia.
Inforrnaci6n sobreemisiones
Los motores con certificaci0n de cumplimiento de la
normativa sobre emisiones de nivel 2 del California Air
ResourcesBoard (CARB) debenmostrar informaciOn sobre
el periodo de durabilidad de las emisiones y el indice de aire.
El fabricante del motor ofrece esta informaciOn al
consumidor mediante etiquetas de emisiones. La etiqueta de
emisiones del motor contiene la informaci0n de certificaci0n.
El Periodode DurabiJidadde las Emisionesindica el
n0mero de horas durante las cuaies ei motor puede
funcionar cumpliendo ias normas sobre emisiones, siempre
que se realicen las operacionesde mantenimiento quese
detallan en las instruccionesde uso y mantenimiento. Se
utilizan las siguientes categorias:
IVloderado:El motor est_ certificado para cumplir la
normativa sobre emisiones durante 125 horas de
funcionamiento real.
Intermedio: El motor est_certificado para cumplir la
normativa sobre emisiones durante 250 horas de
funcionamiento real.
Prolongado: Ei motor est_ certificado paracumplir la
normativa sobre emisiones durante 500 horas de
funcionamiento real.
Pot ejemplo, un cortacOspedcon operario a pie se suele
utilizar entre 20 y 25 horas al a_o. Pot tanto, el Periodo de
Durabilidad de las Emisiones de un motor con clasificaci0n
intermedia equivaldria a 10-12 a_os.
Algunos motores cuentan con la certificaciOnde
cumplimiento de la fase 2 de las normas sobre emisiones de
la United States Environmental Protection Agency (USEPA,
Agencia estadounidensede protecci0n del medioambiente ).
En ei caso de los motores con certificaci0n de fase 2, el
periodo de cumplimiento de la normativa sobre emisiones
que figura en ia etiqueta de cumpiimiento de emisiones
indica el nOmerode horas de funcionamiento durante ias
cuales ei motor ha demostrado cumplir los requisitos
federalessobre emisiones.
Paramotores de menos de 225 cc:
CategoriaC = 125 horas
CategoriaB = 250 horas
CategoriaA =500 horas.
Paramotores de 225 cco m_s:
CategoriaC = 250 horas
CategoriaB = 500 horas
CategoriaA = 1000 horas.
22 BRIGGSandSTRATTON.COIVl

Fechadeentradaenvigor:l deFebrerode2006.Sustituyea todaslasgarantiassinfechay a lasde fechaanterioral1 Febrerode 2006
GARANTiA LllVIITADA
Briggs & Stratton Power Products Group, LLC reparar_ o sustituir_ sin cargo alguno cualquier componente del generador port_til que presente defectos
de materiales y/o mano de obra. Los gastos de transporte de las producto enviadas para reparar o sustituir conforme a los t_rminos de esta garantia
correr_n a cargo del comprador. El periodo de vigencia y las condiciones de esta garantia son los que se estipulan a continuaciOn. Para obtener servicio
en garantia, Iocalice el distribuidor de servicio autorizado m_s proximo en nuestro mapa de distribuidores, en www.BRIGGSandSTRATTON.COM.
NO EXISTENINGUNA OTRAGARANTIA EXPLICITA.LAS GARANTIASIMPLICITAS, INCLUIDAS LAS DE COMERCIABILIDAD0 IDONEIDADPARA UN
FIN CONCRETO,SELIMITAN A UN ANO DESDELA FECHADE COMPRA 0 AL LIMITE DE TIEMPO PERMITIDOPOR LA LEY.QUEDANEXCLUlDAS
TODASLAS GARANTIASIMPLICITAS QUEDAEXCLUIDALA RESPONSABILIDADPOR DANOSSECUNDARIOSY DERIVADOSHASTAEL LIMITE
PERMITIDO POR LA LEY.Algunos paises o estados no permiten limitar la duraciOn de una garantia implicita ni excluir o limitar los da_os secundarios y
derivados. Por tanto, es posible que las limitaciones y exclusiones mencionadas no sean aplicables en su caso. Estagarantia le otorga determinados
derechos legales yes posible que tenga otros derechos que pueden variar de un pals o estado a otro.
Uso del consurnidor 2 aSos
Uso cornercial la5o
* Segundoahodespides61o
El periodo de garantia comienza en la fecha de compra del primer usuario final y se prolonga durante el tiempo especificado. "Uso del consumidor" significa
uso dom_stico personal por parte de un consumidor final. "Uso comercial" significa cualquier otro uso, incluidos los usos con fines comerciales, de
generaciOnde ingresos o alquiler. Una vez que el equipo se hayausado con fines comerciales, se considerar_ como equipo de uso comercial a efectos de
esta garantia.
NO ES NECESARIOREGISTRARLA GARANTIA PARAOBTENERSERVICIODE BRIGGS& STRATTONPRODUCTS.GUARDESU RECIBODE COMPRA.SI NO
APORTA LA PRUEBA DE LA FECHADE COMPRAINICIAL SE UTILIZARA LA FECHADE FABRICACIONDEL PRODUCTOPARA DETERMINAREL PERIODODE
GARANTIA.
Esperamos que disfrute de nuestra garantia y le pedimos disculpas por las molestias causadas. Cualquierdistribuidor de servicio autorizado puede Ilevar a
cabo reparaciones en garantia. La mayoria de las reparaciones en garantia se gestionan normalmente, pero algunas veces la solicitud de servicio en garantia
puede no ser procedente. Por ejemplo, la garantia no ser_ v_lida si el equipo presenta da_os debidos al real uso, la falta de mantenimiento, el transporte, la
manipulaciOn, el almacenamiento o la instalaciOn inadecuados. De manera similar, la garantia quedar_ anulada si se ha borrado la fecha de fabricaciOn o el
n_mero de serie del generador port_til, o si el equipo ha sido alterado o modificado. Durante el periodo de garantia, el distribuidor de servicio autorizado
podr_ reparar o sustituir, a su libre elecciOn,cualquier pieza que, previa inspecciOn, sea defectuosa en condiciones normales de uso y servicio. Esta garantia
no cubre las reparaciones y equipos que se detallan a continuaciOn:
®
®
IDesgastenormal: AI igual que cualquier otro aparato mec_nico, los equipos de uso en exteriores necesitan piezasy mantenimiento periOdicos para
funcionar correctamente. Estagarantia no cubre las reparaciones cuando el uso normal hayaagotado la vida atil de una pieza concreta del equipo.
Instalaci6n y mantenimiento: Esta garantia no cubre los equipos ni las piezascuya instalaciOn sea incorrecta 0 no hayasido autorizada, ni aquellos
que hayan sido objeto de cualquier tipo de alteraciOn, real uso, negligencia, accidente, sobrecarga, exceso de velocidad 0 mantenimiento, reparaciOn0
almacenamiento inadecuados que, a nuestro juicio, haya afectado negativamente a su funcionamiento y su fiabilidad. La garantia tampoco cubre el
mantenimiento normal, como los filtres de aire, los ajustes y la limpieza 0 la obstrucciOn del sistema de combustion (debido a materias quimicas,
suciedad, carbon, cal, y asi sucesivamente).
Otras exclusiones: Tambi_n quedan excluidos de esta garantia el desgaste de los articulos tales como juntas tOricas,filtros, etc., 0 los daSos
derivados de accidentes, uso indebido, modificaciones, alteraciones, servicio inadecuado, congelaciOn 0 deterioro quimico. Los accesorios tales como
empezar baterias, juego de cables del adaptador del generador y cubiertas para almacenamiento quedanexcluidos de la garantia del producto. Tambi_n
se excluyen los equipos usados 0 reacondicionados y los destinados a demostraciones; los equipos utilizados como fuente principal de energia en
lugar de un servicio pt_blicoy los equipos sanitarios destinados al mantenimiento de las constantes vitales. Esta garantia excluye los fallos debidos a
hechos fortuitos y a otros acontecimientos de fuerza mayor que escapan al control del fabricante. 198189s,Rev.B,12/31/2006
BRIGGS & STRATTON POWER PRODUCTS GROUP, LLC
JEFFERSON, Wl, EE.UU
G3
m_
Espa_ol
23

®
enerador rt til
Especificacionesdei producto
Vataje que Empieza ................ 3,250 Vatios (3,25 kW)
Vataje ............................ 3,500 vatios (3,5 kW)
Corfiente Cargade C.A.
a 120 Voltios .......................... 27.0 Amperios
a 240 Voltios .......................... 13.5 Amperios
Frecuencia Nominal ..................... 60Hz a 3600 rpm
Fase ..................................... Monof_sica
Capacidad de Gasolina ......... 15 L (4 galones ameficanos)
Peso que Embarca ...................... 59 kg (130 Ibs.)
Desplazamiento .................. 206 cc (12,48 pulgadas)
Bujia SeparaciOn ................ 0,030 pulgadas (0,76mm)
Capacidadde Aceite .................. 0,6 litros (20 onzas)
Servicio cumin despide
Depurador de aire ..................... 491588S o 5043D
Bujia de reOstato ............................. 491055S
Bujia larga de vida de platino ...................... 5066D
Botella de aceite de motor ....................... 100005
Estabilizador de combustible ...................... 5041 D
Apagachispas ................................ 83083GS
PotnncianominaJ:Elvalor de potencia bruta de cada modelo de motor de gasolina se indica en la etiqueta conforme a los requisitos del
c6digo J1940 (Procedimiento de valoraci6n de potencia y par de peque_os motores) de la SAE(Society of Automotive Engineers, Sociedad
de ingenierosde automoci6n). Los valores nominales se hart obtenido y corregido conforme al c6digo SAEJ1995 (Revisi6n 2002-05). Los
valores de par se obtienen a 3060 rpm, y los valores de potencia, a 3600 rpm. La potencia bruta real del motor ser_.inferior y depender_,,
entre otros factores, de las condiciones ambientales de uso y de las variaciones entre distintos motores del mismo modelo. Dadala amplia
variedad de productos que utilizan nuestros motores y la multitud de factores ambientales que pueden afectar a su funcionamiento, es
posible que el motor de gasolina no desarrolle toda su potencia bruta nominal en determinados equipos (potencia "en la aplicaci6n" o neta
real). Estadiferencia se debe,entre otros, a los siguientes factores: accesorios (filtro deaire, escape,carga, refrigeraci6n, carburador,
bomba de combustible, etc.), limitaciones de la aplicaci6n, condiciones ambientales de uso (temperatura, humedad, altitud) y vafiaciones
entre distintos motores de un mismo modelo. Briggs & Stratton podr_,sustituir el motor de esta serie por otro de mayor potencia nominal
en caso de limitaciones defabricaci6n o capacidad.
Briggs& StrattunPowerProductsGroup,LLC
900N.Parkway
Jefferson,Wisconsin,53549 U.S.A.
24 (880) 743-4115 BRIGGSandSTRATTOH.COIVl

®
6n6ratrice portative watts
IVlanueld'utiiisation
BRIGGS& STRATTONPOWERPRODUCTSGROUP,LLC
JEFFERSON,WISCONSIN,U.S.A.

Merci d'avoir achet6 cette g6n@atricede qualit6 Briggs & Stratton. Nous sommes heureux que vous fassiezconfiance 9 la
marque BrJggs& Stratton. Si vous respectezles instructions d'utilisation et d'entretien de ce manuel, vous pourrez vous fJez
votre g6n@atriceBriggs & Stratton durant de nombreuses ann@s.
Ce manuel contient des renseignementssur la s@urit6 pour vous informer des dangers et des risques associ6saux
g6n@atriceset 9 la faoon de les @iter. Cette g@@atricea 6t6 con£;uepour _tre utilis@ seulement pour alimenter les circuits
d'6clairage compatibles, les 61ectrom@agers,les outils et les moteurs et pour aucune autre utilisation. II est importantde bien
lire et comprendre enti_rement ces directives avant de tenter de d_marrer et d'utiliser cet _quipement. Oonservezces
instructionspourr6f6rencefuture.
Cette generatrice exige un assemblage final avant ntilisation. Consultezla section Assemblage de ce manuel pour les
directives sur les proc6dures d'assemblagefinales. Suivez ces instructions _ la lettre.
OI! nOUS trouver
Vous n'aurezjamais _ chercher bien Joinpour trouver un centre de support et service Briggs & Stratton pour votre
g6n@atrice.Consultezles PagesJaunes. II y a plus de 30 000 distributeurs de service apr_s-vente agr66s Briggs & Stratton
dans ie monde qui offrent un service de qualit6.Vous pouvezaussi t61@honerau Service_ ia clientele de Briggs & Stratton au
(800) 743-4115 ou communiquer aveceux par Internet _ I'adresse BRIGGSandSTRATTON.COM.
G6n6ratrice
Num@ode mo@le
R@ision
Numero de serie
iVloteur
Num@ode mo@le
Num@ode type
Num@ode code
Date d'achat
Briggs & Stratton Power Products Group, LLC.
900 North Parkway
Jefferson, WI 53549
Copyright © 2007 Briggs & Stratton Power Products Group,
LLC. Reservadostodos los derechos. Quedaprohibida la
reproducci6n o transmisi6n total o parcial de este material,
sea cuai sea la forma y ei medio empleados para ello, sin el
permiso previo y por escrito de Briggs & Stratton Power
Products Group, LLC.
2 BRIGGSandSTRATTON.COIVl

Tabledes IVlati res
S6curit6 de I'op6rateur............................ 4
Description de I 6quipement .................................... 4
R_glesde s@urit6 ............................................ 4
Assemblage.................................... 7
D6ballezla g6n@atrice......................................... 7
Installation de I'ensemblede roues ............................... 7
Ajoutez de I'huile _ moteur ..................................... 8
Ajoutez de I'essence .......................................... 8
Mise _ la terre du syst_me...................................... 9
Branchement au syst_me @ctrique d'un _difice..................... 9
Emplacementde la g6n@atrice.................................. 9
Fonctionset cornmandes.......................... 10
Cordons et prises............................................ 11
Op6ration .................................... 12
D6marragedu moteur ........................................ 12
Raccordement de charges _lectriques............................ 13
Arr_t du moteur ............................................. 13
Ne pas surchargez g6n@ateur.................................. 14
Entretien ..................................... 15
Caiendrier d'entretien......................................... 15
Entretien de la g6n@atrice..................................... 15
Entretien de la vanne de combustible ............................ 16
Entretien du moteur.......................................... 16
Entreposage................................................ 19
D6pannage ................................... 20
Garanties .................................... 21
Garantie du dispositif antipollution .............................. 21
Garantie du propri6taire d'un g6n@atrice ......................... 23
Caract@istiques................................ 26
Caract@istiquesdu produit .................................... 26
Pi_cesd'entretien courant ..................................... 26
c
m,
C_
O
3
3
t_
o
m,
o
€'D
3
m
cD
¢1D
Fran_ais

S curit de i'op raleur
Descriptionde i6quipement
_isezavec soin ce manuel et famiiiarisez-vous
avec votreg_n_rateur. Connaissez ses
applications,ses limitations et les dangers qu'il
implique.
Ceg@@ateurest un g6n@ateurentrafn6par un moteur
champ magn6tiquerotatif produisant du courant alternatif
(c.a.). li a 6t6 con?u pour fournir du courant 61ectriquepour
faire marcherdes chargescompatibles d'6clairage,d'appareils
m6nagers,d'outil et de moteur. Lechamp tournant du
g6n@ateurest entrafn6_ 3,600 T/M par un moteur.
AVIS
D@asserla capacit6en watts/amp@esde la g@@atrice
peut endommager la g@@atrice et!ou les appareils
61ectriquesqui y sont branch6s.
• NEd@assezPASlacapacit6enwatts/amperesdela
g_n@atrice.Voiria rubriqueNesurchargezpas votregbnbratrice
dansla sectionOpbration.
Tout a 6t6 mis en oeuvre pour que les informations contenues
dans ce manuelsoient exacteset 9 jour. Cependant,nous se
r6servele droit de changer,d'ait@er ou d'am61iorerle produit
n'importe quel moment sansavis pr6alable.
Le Syst_me de contrOlede 1'6missiondu g6n@ateurest
garanti pour des normes 6tablies par L'Agence de protection
de I'environnement et le California Air Resources Board.
R_gles de s6curit6
,_ Ceci est la s0ret6 le symbole vif. II est utJlis_pour
vousalerter aux dangers de blessure personnels
potentiels. Ob_ir tous messages de sfiret_qui
suivent ce symbole 6viter la blessureou la mort
possibles.
Le symboie (_i.) indiquant un message de s@urit6 est
accompagn6 d'un mot indicateur (DANGER,ATTENTION,
AVERTiSSEMENT),d'un message illustr6 et!ou d'un
message de s@urit6 visant 9 vous avertir des dangers.
DANGERindique un danger qui, s'il n'est pas @it6,
provoquera des blessures graves, voire fatales.
AVERTISSEIVlENTindique un danger qui, s'il n'est pas 6vit6,
peut provoquer des blessures graves, voire fataies.
ATTENTIONindique un danger qui, s'il n'est pas @it6, peut
provoquer des blessures mineures ou 16g@es.Le mot AVIS
indique une situation pouvant endommager 1'6quipement.
Suivez ies messagesde s@urit6 pour @iter ou r6duire les
risques de blessures ou de mort.
Lefabriquant ne peut anticiper toutes ies circonstances
potentielles pouvant comporter un danger. Parcons6quent,
les avertissements contenus dans le pr6sent manuel, ainsi
que les plaques et les d6caiquesappos6s sur I'unit6
n'englobent pas toutes les possibilit6s. Si vous utilisez une
proc6dure, une m6thodede travail ou une technique
d'op@ation non sp6cifiquement recommand@ par ie
fabricant, vous devezvous assurer qu'elle ne compromet gas
votre s@urit6 ni celie des autres. Vous devez6galement
vous assurer queia proc6dure, la m6thode de travail ou la
technique d'op@ation que vous choisissez ne rende pas la
g6n@atricedangereuse.
Symboles de danger et moyens
©
A-Explosion
B-Feu
C-Choc dlectrique
D-Emanations toxiques
E-Effet de recul
F- Surfacechaude
G-Objets volant
H-Parties en mouvement
J-Manuel d'utilisafion
4 BRIGGSandSTRATTON.COIVl

MERTiSSEMENT
L'6chappementdu moteur de ce prodnitcontient
des produitschimiquesque H+:tatde Caiifornie
consid_recommecausantle cancer,
des d_formations_ia naissanceou
d'autres dangersconcernantia reproduction.
AVERTISSEiViENT
Le moteur, Iorsqu'ilfonctionne, produit du
monoxyde de carbone, un gaz toxique inodore et
incolore.
L'inhaiation du monoxyde de carbone peut
causer des maux de t_te, de ia fatigue, des
_tourdissements, le vomissement, de la
confusion, des crises 6pileptiques, des naus6es,
r_vanouissement ou la mort.
• Faitesfonctionner le g_n_ratrice SEULEMENTb.I'ext_rieur.
• Instaiiezun avertisseur de monoxyde de carboneb,piles pros
des chambres b,coucher.
•Evitezque ies gaz d'6chappemententrent dans un espace
restreint, par unefen_tre, une porte, une prise d'a_ration ou
toute autre ouverture.
• NEfaites PASfonctionner le g_n_ratriceb,I'int_rieur d'un
bb,timent ou d'un abri (m_me si lesfen_,treset ies portes sont
ouvertes), y compris b,I'int6rieurdu compartiment d'un v6hicule
de plaisance.
A, AVERTISSEIViENT
Un effet de recul (r6troaction rapide) de ia corde
du d6marreur pourrait entrafner des blessures
_,_ corporelles. L'effet de recul tirera votre main et
votre bras vers le moteur plus rapidement que
vous ne pouvezrelgcher la corde.
Vous risquezainsi de subir des fractures, des
ecchymoses ou des entorses.
•Lorsdu d_marragedumoteur,tirezientementsur lacorde
jusqu'b,cequevoussentiezuner_sistanceettirezalors
rapidementafind'_viteruneffetde recul.
•NEd_marrezJAMAISni n'arr_.tezjamaislemoteuralorsque
desappareils_lectriquesy sontbranch_set enfonction.
A, AVERTISSEIViENT
._ L'essence et ses vapeurs sont extr_mement
inflammables et explosives.
Le feu ou I'expiosion risque de provoquer des
blessures graves, pouvant _tre fatales.
LORSDEL'AJOUTOU DELA VIDANGEDU CARBURANT
• Eteignezle g_n_ratriceet laissez-le refroidir au moins 2 minutes
avant de retirer le capuchon du r6servoir de carburant.
Desserrezlentementle capuchon pour laisserla pression
s'6chapper du r_servoir.
Remplissezou vidangezle r_servoir d'essence b,I'ext_rieur.
NE remplissezPAStrop le r_servoir. LaissezI'expansionde
I'essence.
e
e
e
e
e
Attend le carburant renvers_pour s'_vaporer avant de d_marrer
le moteur.
Eloignez I'essencedes 6tincelles, des flammes, des veilleuses,
de la chaleur et detoute autre source d'inflammation.
N'ALLUMEZPAS decigarette ou ne fumez pas b,proximit6 de
i'appareil.
LORSDU DltlVlARRAGEDE L'EQUIPEMENT
• Assurez-vous que la bougie d'allumage, le silencieux, le
bouchon b,essenceet le filtre b,air sont en place.
•NEd6marrez PAS le moteur Iorsque la bougie d'allumage est
enlev_e.
LORSQUEL'EQUIPEIViENTFONCTIONNE
• NE penchezPAS ie moteur ou I'_quipement, vous risqueriez de
renverserde I'essence.
+ N'utilisez PASI'_trangieurdu carburateurpour arr_,terle moteur.
+ Cetteg_n6ratrice n'est pas con_ue pour _,treutilis_e dans de
i'_quipement mobile ou ies applications marines.
LORSQUEVOUSTRANSPORTEZOU RItPAREZL'EQUIPEIViENT
• Le r6servoir d'essencedolt #,treVIDE ou le robinet d'arr_t de
carburant doit _treb,la position ferm_e (OFF)pendant le
transport ou la r6paration.
•D_branchezle c_.blede bougie.
LORSQUEVOUS ENTREPOSEZL'ESSENCEOU UN ltQUIPEIMIENT
AVECUN RltSERVOiRA ESSENCE
• Entreposez-leloin desappareilsde chauffage,des fours, des
chauffe-eau,dess_cheusesou detout autre appareil
_lectrom_nagerdisposantd'une veilleuseou de route autresource
d'inflammation risquant d'enfiammer lesvapeurs d'essence.
AVERTISSEIViENT
•Cetteg_n_ratrice nesatisfait pas aux normes U. S. CoastGuard
Regulation 33CFR-183et ne dolt pas_tre utilis_e pour des
applications marines.
•L'omission d'utiliser une g_n_ratriceappropri_e et approuv_e
par U. S. Coast Guard pourrait entraTnerdes biessures
corporeiles ou des dommages materiels.
m,
Fran_ais

AVERTISSEIViENT
Le g6n@atriceproduit une tension 6iev6e.
NE PASisoler le g6n@atricede I'installation
_lectrique risque de provoquer des blessures ou
m6me d'etre fatal pour ies ouvriers 61ectriciens
et de causerdes dommages au Cn@atrice dus
un "backfeed"d'6nergie _lectrique.
Lorsquevousutilisezleg_n@atricecommesourced'_nergiede
secours,il estn@essaired'aviserlesservicespublics
d'_lectricit6.
Utilisez un disjoncteur diff@entiel Iorsque vous utilisez I'appareil
dans des endroits humides ou extr_mement conductibies,
comme les terrasses en m_tal ou les ouvragesm_talliques.
NETOUCHEZPASlesfils d@ud_s ou les bo_tiers.
e
• N'UTILISEZPASleg_n@atriceavecdes cordons _lectriquesuses,
effiloch6sou d_nud_s,ou ab_m6sde quelque sorteque ce soit.
• N'utiiisez PAS la g_n@atricesous la pluie ou Iors de
temp@aturespluvieuses.
• NEMANIPULEZ PASle g_n@atriceou les cordons
d'alimentation Iorsque vous #,tesdebout dans I'eau, pieds nus
ou avec les mains ou ies pieds humides.
• NELAISSEZPASdes personnes non qualifi@s ou des enfants
se servir ou r@arer le g_n@atrice.
A, AVERTISSEiViENT
Tout contact avec la zone du sJlencJeux peut
causer des brGlures graves.
La chaleur et les gaz d'6chappement peuvent
enfiammer des mat@Jaux combustibles et les
_ structures ainsi causer des dommages au
que
r_servoir d'essence et entratner un incendie.
• NEtouchez PASaux pi_ceschaudes et EVITEZle contact avec
les gaz d'@happement.
• LaissezI'@uipement refroidir avant de le toucher.
• Laissezun d_gagement d'au moins 1,5 m (5 pi) tout autour de
la g_n@atrice,y compris au-dessus.
• Le Codeof FederalRegulation (CFR)Title 36 Parks, Forests, and
Public Property exigeque de I'@uipement aliment_ par un
moteur b,combustion interne soit dot_ d'un pare-6tinceileset
constamment maintenu en bon _tat fonctionnement,
conform6ment b,la norme de service 5100-1C de la USDA
Forest ou b,une r@ision de ceile-ci. Dans I'Etatde la Californie,
un pare-6tinceliesest requis envertu de ia section 4442 du
California Public ResourcesCode. li se peut que d'autres Etats
aient des lois sembiabies.auxterres f6d@ales.Si vous @uipez le
siiencieux d'un pare-6tincelles, il dolt _tre en bon _tat de
fonctionnement.
AVERTISSEiViENT
D6marreuret autre tourneres peut emp_trer
mains, cheveux, v_tement, ou accessoires.
• N'utilisez JAMAIS un g_n@atricesans bb,ti ou couvercles
protecteurs.
• NEportez PASdev#,tementsIb,ches, de bijoux ou tout ce qui
risquerait d'etre pris dans le d_marreur ou route autre piece
rotative.
= Embouteiller des cheveuxlongs et enl@e la bijouterie.
A, AVERTISSEIViENT
"_ Unintentional peut r_sulter dans feu ou
'_¢ _lectrique.
LORSQUEVOUS REGLEZOU REPAREZVOTREGENERATRICE
• D_brancheztoujours le cb,ble de bougie et placez-lede fa(_onb,
ce qu'il ne soit pas en contact avec la bougie.
LORSDETESTSD'ALLUMAGEDU IVlOTEUR
• Utilisez un v@ificateurde bougies d'allumage approuv_.
• NEv_rifiez PASI'allumage Iorsque la bougie d'allumage est
enlev@.
ATTENTION
Les vitesses de fonctionnement excessJvement_lev_es
augmentent ies risques de biessure ou rJsquent
d'endommager le g_n@atrice.
Les vJtessesextr_mement lentesentratnent une charge
i__iiiiiiiim_ortante.
• NEtrafiquezPASlavitesser_gui@.Leg_n@atriceproduitune
fr@uencenominaleet unetensioncorrectesIorsqu'ilfonctionne
b,unevitesser_gul@.
• NEmodifiezPASleg_n@atriced'aucunefa(_on.
AViS
D@asser la capacit_ de puissance ou d'amp@age du
g@@atrice risque d'endommager ce dernier et/ou les
autres appareils @ctriques qui y sont branch_s.
= Voir la section NEPAS Surcharger Gbnbratrice.
= D_marrezie g_n@atriceet laissezle moteur se stabiliser avant
de brancher les charges _lectriques.
= Branchez les charges _iectriques en position ARRET,puis,
remettez en position MARCHE.
= Eteignezles charges _lectriques et d_branchezdesdu
g_n@atriceavant de I'arr_ter.
AViS
Un traitement inappropri_ du g_n_ratrice risque de
I'endommager et de raccourcir sa dur@ d'utilisation.
• Ne vous servez du g_n@atriceque pour les utiiisations pr@ues.
• Si vous avezdes questions b,propos de I'utilisation pr@ue de
cet appareil, consultez votre d_taillant ou communiquez avec
Briggs & Stratton.
• Nefaites fonctionner le g_n@atriceque sur des surfaces
horizontaies.
• N'exposez PASle g_n@atriceb,une humidit_ excessive,b,de la
poussi_re, b,de la salet_ ou b,desvapeurs corrosives.
• N'ins@ezaucun objet dans lesfentes de refroidissement.
• Si les appareils branch_s sont en surchauffe, _teignezdeset
d_branchezdesdu g_n@atrice.
• Arr_tez le g_n@atricesi:
-la puissance_lectrique est inexistante;
-I'@uipementpro@it des _tincelles,de lafum@ ou desflammes;
-I'unit_ vibre excessivement.
6BRIGGSandSTRATTON.COIVl

Assemblage
Votre g6n@atricedolt _tre assembl@et vous pourrez I'utiliser
apr_s i'avoir correctement remplie d'huile et d'essence
recommand@s.
Si vous avezn'importe quels probl_mes avec I'assembl@ de
votre g_n@ateur,s'ii vous piatt appeler le heipline de
g6n@ateur9 (800) 743o4115. Si vous t61@honezpour
obtenir de I'aide, veuillezavoir disponibles les
renseignements du donn@s 6tiquettent: num@ode mo@le,
de r@ision et de s@ie. Consultezia section Commandes et
foncfions de la g@@atrice pour connattre I'emplacement de
I'_tiquette de donn@s.
D6ballez la g n6ratrice
1. Placezla bo_tede carton sur une surface plane rigide.
2. Enleveztous les composants de la boite d'exp6dition
I'exception de la g6n@atrice.
3. Ouvrezla botte d'exp6dition en coupant tous les coins
du haut vers le bas.
4. Laissez ia g@@atrice dans la botte d'exp6dition afin
d'installer les roues.
La g_n6ratrice es! livr_e avec les 616mentssuivants:
•IVlanueld'utilisation
•Huile 9 moteur
Ensemblede roues
Installation de I'ensemble de roues
REIVlARQUE: Les roues n'ont pas 6t6 con(_uespour le
transport de la g@@atrJcesur la route.
Pour installer ces composants, vous aurez besoJndes outils
suivants:
• 2-CI6de13 mm
lustallez les roues comme suit:
1. Basculezla g@@atricede sorte que I'extr_mit6 du
moteur soit vers le haut.
2. Faitesglisser I'essieu (A) dans les deux supports de
fixation.
3. Ins@ezune rondelle plate (B) et une roue (C) sur
I'essJeutel que montr6.
4. Placezune rondelle plate (B) sur I'essJeu.
5. FJxezla roue _ I'essJeuavec une tJgede retenue (D).
6. R@6tezles _tapes3 9 5 pour la pose de la deuxi_me
roue.
7. Basculezla g6n@atricede sorte que la pattie lat@aledu
moteur soJtvers le bas.
8. Fixezle montant antivibratile (E) sur la tige portante (F)
i'aide d'une rondelle plate (G) et d'un contre-6crou
hexagonal (H). Serrez 9 I'aide des cl6s de 13 mm.
9. AIJgnezles trous de la tJgeportante avecceux du cadre
de la g6n@atrice.
10. Fixezla tige portante _ I'aide de deux bouions de
carrosserie de 15 mm (J), deux rondelles plates (!() et
de deux contre-_crous hexagonaux(L). Serrez 9 I'aide
des cl6s de 13 mm.
11. R@6tezles _tapes8 _ 10 pour fixer la deuxi_metige
portante.
12. Replacezla g@@atrice &sa positon normale (sur les
roues et les tiges portantes).
13. Alignez les trous de la poign@ (IVl)avecceux du cadre
de la g@@atrice.A I'aide de cl6s de 13 mm, fixez la
poign@ avec desboulons de carrosserie de 15 mm (N),
des rondelles plates (P) et des _crous hexagonaux(R).
Fran(_ais

E
Ajoulezde I'huile moteur
1. Mettre le g6n@atricesur une surface _ niveau.
2. Nettoyez la surface autour de I'orifice de remplissage
d'huile et enlevezle bouchon de remplissage d'huile
jaune.
REIVlAR(IUE:Consultezla section Huile au sujet des
recommandations relatives _ i'huile. V@ifiezsi la viscosit6 de
la bouteille d'huile fournie est appropri@ 9 latemp@ature
ambiante.
3. _, I'aide d'un entonnoir pour huile (optionnel), versez
lentement le contenu complet de ia bouteille d'huile
fournie dans I'orifice de remplissage.
AVIS
Untraitementinappropri_du_trice risquede
'endommageret deraccourcirsadur@d'utilisation.
" rdv@ifier
s'il a _t_entretenudefaqonappropri@avecI'huile
recommand@.Celarisqueraitd'entra;nerunbrisde moteur.
4. Replacezle bouchon de remplissage d'huile et serrez-le
solidement.
Ajoutez de I'essence
L'essencesatisfait les exigences suivantes:
• Essencesans plomb fra_cheet propre.
•Un indice d'octane minimum de 87/87 AKi (91 IOR).
Utilisation _ des altitudes _lev6es,consultez la section
Altitude 41ev4e.
Uneessenceavecjusqu'9 10 % d'6thanol (gazohoi)ou
jusqu'_ 15 % d'_ther m6thyltertiobutyliqueestacceptable.
AVIS
Evitezd'endommager le g@@atrice.
Le manquement _ suivre les recommandations relatives
I'huile du manuel d'utilisation annule la garantie.
• NEPASutiliserd'essencenonapprouv@tellequeE85.
• NEPASm6iangerI'huileavecI'essence.
• NEPASmodifierle moteurafinqu'il fonctionneavecd'autres
typesd'essence.
Au moment d'ajouter de I'essence, la m61angeravec un
stabilisateur d'essence afin de prot6ger le circuit
d'alimentation contre ia formation de d@0ts de gomme. Voir
Entreposage.Les essencesne sont pas toutes pareilles.Si
vous @rouvez des probl_mes de d6marrage ou de
performance apr_s avoir utilis6 une essence,changezde
fournisseur d'essenceou de marque d'essence. Le
fonctionnement du moteur avec de I'essenceest certifi& Ce
dispositif antipollution pour ce moteur est detype EM
(Modifications de moteur).
A, AVERTISSEIViENT
._ L'essence et ses vapeurs sont extr_mement
inflammables et explosives.
Le feu ou I'expiosion risque de provoquer des
blessures graves, pouvant _tre fatales.
LORSDEL'AJOUT DU CARBURANT
• Eteignezle g_n@atriceet laissez@ refroidir au moins 2 minutes
avant de retirer le capuchon du r_servoir de carburant.
Desserrezlentement le capuchon pour laisser la pression
s'@happer du r_servoir.
Remplissezou vidangezle r_servoir d'essence b,I'ext@ieur.
NE remplissezPAStrop le r_servoir. LaissezI'expansion de
I'essence.
e
e
e
e
e
1.
2.
Attend le carburant renvers_pour s'@aporer avant de d_marrer
le moteur.
EIoignezI'essencedes 6tincelles, des flammes, desveilleuses,
de la chaleur et de toute autre source d'inflammation.
N'ALLUMEZPAS decigarette ou ne fumez pas b,proximit6 de
I'appareil.
Nettoyez ia pattie autour du bouchon du r_servoir
d'essence,enlevezle bouchon.
Ajoutezdoucement dans le r6servoir (B) du carburant (A)
ordinaire sans plomb. Faitesattention de ne pas
d@asser le d6flecteur(C). Vouslaissezainsi de la place
pour I'expansionde I'essence.
3. Instaiiez le bouchon _ essenceet attend le carburant
renvers6 pour s'@aporer.
Altitude _Iev_e
Ades altitudes 61ev6es(plus de 1 524 m /5 000 pi), il est
acceptabled'utiliser des essencespr_sentant un indice
minimum de 85 octane/85 AKI (89 IOR). Un r6giage pour
les altitudes 61ev6esest requis pour respecter les normes
relativesaux 6missions. Une utilisation sans ce r_glage
entratne unediminution de la performance, une
augmentation de la consommation d'essenceet des
_missions. Consultez un d6taillant Briggs & Stratton autoris6
au sujet de renseignements relatifs au r6glage pour les
altitudes @v@s. L'utilisation _ des altitudes inf@ieures
762 m_tres (2 500 pieds) avecla trousse pour les altitudes
_lev_esn'est pas recommand@.
8 BRIGGSandSTRATTON.COIVl

iVlise la terre du syst rne
La g6n6ratrice poss_de une mise _ la terre du syst_me qui
raccorde les 616mentsdu cadre de la g6n6ratrice aux bornes
de mise 9 la terre des prises de sortie C.A. La mise 9 la terre
du syst_me est raccord6eau fil neutre C.A. (le neutre est
raccord_ au cadre de la g6n6ratrice).
Exigences sp_ciales
II se peut que la r6glementation d'une agencef6d6rale ou
provinciale de sant6 et de s6curit6 du travail, des codes de
s6curit6 nationaux ou provinciaux ou des ordonnances
r6gissent I'utilisation pr6vue de la g6n6ratrice. Veuillez
consulter un 6iectricien qualifi6, un inspecteur en _lectricit6
ou I'agence comp6tente de votre r6gion.
•Dans certains territoJres, Jlfaut enregJstreria
g6n6ratrice aupr_s du fournisseur de I'alimentation de
service.
•Desr_giements additionnels r6gissent peut-_tre
I'utilisation de la g6n6ratrJcesur les chantiers de
construction.
Branchernent au syst rne 61ectriqued'un 6difice
Seuls les 61ectriciensqualifi6s sont habilit6s _ brancher la
g6n6ratrice au syst_me 61ectriqued'un 6difice pour en faire
une source d'alJmentationde r6serve. II faut que
I'alJmentationde la g6n6ratrJcesoJtisoi6e de I'alJmentation
de service ou d'autres sources d'alJmentatJonet que ie
branchement soit conforme _ toute ia i6gisiation applicable
et 9 tous les codes de I'_lectricit6.
AVERTISSEMENT
Le g6n6ratriceproduit une tension 6iev6e.
_ E PASisoler le g6n6ratrice de I'installation
_lectrique risque de provoquer des blessures ou
m_me d'etre fatal pour ies ouvriers 61ectriciens
et de causerdes dommages au g6n6ratricedus
un "backfeed"d'6nergie _lectrique.
.Lorsquevousutilisezleg_n_ratricecommesourced'_nergiede
secours,il estn_cessaired'aviserlesservicespublics
d'_lectricit6.
• Utilisez un disjoncteur diff_rentiel Iorsque vous utilisez I'appareil
dans des endroits humides ou extr_mement conductibies,
comme les terrasses en m_tal ou les ouvragesm_tafliques.
• NE TOUCHEZPAS lesfils d_nud_s ou les bo_tiers.
• N'UTILISEZPASleg_n_ratriceavecdes cordons _lectriquesuses,
effiloch6sou d_nud_s,ou ab_m6sde quelque sorteque ce soit.
•N'utiiisez PAS la g_n_ratricesous la pluie ou Iors de
temperatures pluvieuses.
• NEMANIPULEZ PASle g_n6ratriceou les cordons
d'alimentation Iorsque vous _,tesdebout dans I'eau, pieds nus
ou avec les mains ou ies pieds humides.
• NELAISSEZPASdes personnes non qualifi_es ou des enfants
se servir ou r_parer le g_n_ratrice.
Emplacementde la g n ratrice
D_gagementset rnouvernentde I'air
AVERTISSEMENT
La chaieur et les gaz d'_chappement peuvent
_ nflammer des mat_rJauxcombustibles et ies
structures ainsi que causer des dommages au
r_servoir d'essence et entra_nerun incendie.
*Laissezun d_gagement d'au moins 1,5 m (5 pi) tout autour de
la g_n_ratrice, y compris au-dessus.
Placezla g_neratrice_ I'ext_rieur, dans un endroit o_ ies gaz
d'_chappement mortels ne s'accumuleront pas. N'Jnstailez
PASla g_n_ratrice dans un endroit o_ les gaz d'_chappement
(A) pourraJents'accumuler et p_n_trer ou _tre aspires dans
un _difice qui pourrait _tre occupY.Assurez-vous que ies gaz
d'_chappement ne puissent entrer par unefen_tre, une porte,
une prise d'a_ration ou une autre ouverture qui pourraJtieur
permettre de s'accumuler dans un espacerestreJnt.Tenez
aussJcompte des vents dominants et des courants d'aJrau
moment de choisir I'endroit o_ vous installerez la g_n_ratrice.
MERTISSEiViENT
Le moteur, Iorsqu'il fonctJonne, produJt du
monoxyde de carbone, un gaz toxique inodore et
incolore.
L'inhaiation du monoxyde de carbone peut
causer des maux de t_te, de la fatigue, des
_tourdissements, ie vomissement, de ia
confusion, des crises _pileptiques, des naus_es,
I'_vanouJssement ou la mort.
*Faitesfonctionner le g_n_ratrice SEULEMENTb,I'ext_rieur.
*Installezun avertisseur de monoxyde de carboneb,piles pros
des chambresb,coucher.
*Evitezque ies gazd'_chappement entrent dans un espace
restreint, par unefen_tre, une porte, une prise d'a_ration ou
toute autre ouverture.
. NEfaites PASfonctionner ie g_n_ratriceb,I'int_rieur d'un
bb,timent ou d'un abri (m_me si lesfen_,treset ies portes sont
ouvertes), y compris b,I'int_rieur du compartiment d'un v_hicule
de plaisance.
|
C_
Fran_ais

Fonctionset cornrnandes
___i isez ce manuel d'utilisation et les r_gles de s6curit_ avant d'utiliser votre g_ndratrice.
Comparezcette illustration _ votre g6n6ratrice pour vous familiariser avecremplacement des diverses commandes et
r_glages. Conservezce manuel 9 des fins de r_f6rence.
e--
E
E
o
A- Levier d'etrangleur -- Utilis6 Iors du d_marrage 9 froid
d'un moteur.
B-Robinet de ¢arburant-- Utilis6 pour alimenter ie moteur
en essenceou pour couper I'alimentation en essencedu
moteur.
C-Filtre _ air-- Protege ie moteur en filtrant la poussi_re et
les d6bris dans la prise d'air.
D - Interrupteur_bascule-- R_glezcet interrupteur sur ,_
On >_avant d'utiliser le lanceur. R6glezrinterrupteur sur
,_ Off >_pour arr_ter le moteur.
E-Lanceur -- Utilis6 pour le d_marrage du moteur.
F- Bouchonde rernplissage --V_rifiez le niveau d'huile et
videz rhuiie 9 moteur ici.
G - Bouchonde vidanged'huile -- Vidangez rhuile du
moteur ici.
H - Fixationde rnise _la masse-- Consultezragence
comp6tente de votre r6gion au sujet des exigencesde
mise 9 la masse.
J - Silencieux pare-_tincelles-- Le siiencieux
d'6chappement r6duit le bruit du moteur et est muni d'un
_cran pare-_tincelles.
K - identificationdu rnoteur -- Fournit le num6ro du
module, le type et le code du moteur. Veuillez avoir ces
renseignementslots d'appel de service.
L-R_servoir de combustible-- Capacit6de 15 L (4 gallons
am6ricains).
M- Disjoncteurbipolaire (C.A.) -- Un disjoncteur bipolaire
est fourni afin de prot6ger toutes les prises et la
g6n6ratricecontre les surtensions.
N- Prise verrouiiJabJede 120/240 voJtsC.A., 20 amperes
-- Peuvent_tre utilis6es pour alimenter les circuits
d'_clairage, les_lectrom6nagers,ies outils et les moteurs
de 120 et!ou de 240 volts C.A., 20 amperes,
monophas6s, 60 Hz.
P-Prises doubles de 120 voltsC.A., 20 amperes --
Peuvent_tre utilis6es pour alimenter les circuits
d'6clairage, ies 6iectrom6nagers,les outils et les moteurs
de 120 volts C.A.,20 amperes, monophas6s, 60 Hz.
Articles non rnontr_s:
I_tiquettede donn6es --Indique les num6ro de module, de
r_vision et de s6rie de la g6n6ratrice. Veuillez avoir ces
renseignementssous la main lots d'appel de service.
10 BRIGGSandSTRATTON.COIVl

Cordonset prises
N'utilisez que des rallonges de haute qualit6 mises _ la terre
et bien isoi@s dans la prise double de 120 Volts de la
g6n@atrJce.Inspectezles rallonges avant chaque utilJsatJon.
V@ifiezle calibre de chacune des rallonges avant de les
utiiiser. Les railonges utiiis@s doivent pouvoir supporter des
charges de 125 Volts CA_ 20 amp@es(ou plus) pour la
plupart des appareils 6iectriques. Cependant,certains
appareils n'exigent pasce type de ralionge. Consultezies
manuels d'utilisation de ces appareils pour obtenir les
recommandatJonsdu fabrJcant.
Utilisez des rallonges les plus courtes que possible pour
mJnJmJserles chutes de tension.
A, AVERTiSSEIViENT
Les cordons 61ectriquessurcharg6s peuvent
,_ entratnerune surchauffe, un arc 61ectriqueet des
brGluresrisquant de provoquer la mort, des
blessures corporelles et!ou des dommages
mat@iels.
• Utiiiserseulementlescordonsayantdesvaleursnominales
appropri@sb,voscharges.
• Veuillezsuivrerouteslesconsignesdes@urit6relativesaux
cordons_lectriques.
Prise _ verrouiiiage de 120/240 Voltsc.a., 20 Amperes
Utiiisez une prise m_ie du NEIVIAL14-20 avec cette prise
femelle. Reliezune rallonge _ quatre cgble de 250 Volts c.a.
20 Amp@esou davantage.Vous pouvez utilisez la m_me
rallonge 9 quatre cgbles si vous avezI'intention de ne faire
marcher qu'une charge de 120 Volts.
Rallongea4 fils
J
W (Neutre)
Y (Positif) | X (Positif)
NEIVlAL14-20 /J./L/ Masse (Vert)
Cette prise donne du courant _ des chargesde 120/240 Volts
c.a., 60 Hertz,monophas@s, n6cessitantjusqu'9 1,625 watts
de puissance (1,625 kW) &13,5 Amp@espour 120 Volts;
3,250 watts de puissance(3,25 kW) &13,5 Amp@espour
240 Volts. Un disjoncteur bipolaire 9 bascule protege la prise.
AVIS
II se peut que la capacit6 nominale des prises soit
sup@ieure9 la puissance nominale de la g6n@atrice.
• NEtentezJAMAISd'alimenterunappareildont I'intensit_
nominaleestsup@ieureb,lacapacit6delag_n@atriceoudes
prises.
• NEsurchargezPASlag@@atrice.Voir lasectionNe Surchargez
PasGbnbratrice.
Prises doubles de 120 voltsC.A., 20 A
Un disjoncteur bipolaire _ basculeprotege les deux prises
doubles contre les surcharges.
Vous pouvezutiiiser chacunedes prises pour faire
fonctionner des appareils 6iectriques de 120 volts CA,
monophas6s, 60 Hzn6cessitantjusqu'9 1,625 watts
(1,625 kW) 9 13,5 A de courant. Utilisez un ensemblede
cordons pouvant r6sister &des charges de 125 volts C.A.,
15 A (ou sup@ieur). Inspectez I'ensemblede cordons
d'alimentation avant chaque utilisation.
O
3
3
¢'D
Fran(_ais
11

€
E
=m
o
Operation
D6marragedu moteur
D@onnecteztoutes les charges 61ectriquesdu g6n@ateur.
Suivezces _tapes d'instructions de d_marrage dans I'ordre
num@ique:
1. Assurez-vous que la g6n@atrJcese trouve sur une
surface de niveau.
IMPORTANT:Si la g@@atrice n'est pas sur une surface de
nJveau,elle pourraJtne pas d_marrer ou encore s'arr_ter
spontan6ment.
2. Tournez la valve d'essence (A) sur la position <_On >>
(Mar@e).
3. Poussez le levier d'_trangleur 9 la position <<Choke >>.
4. PoussezI'interrupteur 9 bascule du moteur sur <<On >>.
5. Prenezia poign@du lanceur et tirez-lajusqu'_ ce que
vous sentiezune16g_rer6sistance.Tirezalors
rapidement,unefois seulement,pour d_marrer le moteur.
MERTISSEMENT
Un effet de recul (r6troaction rapide) de ia corde
du d6marreur pourrait entratner des blessures
_ corporelles. L'effet de recul tirera votre main et
votre bras vers le moteur plus rapJdementque
vous ne pouvezrelgcher la corde.
Vous risquezainsi de subir des fractures, des
ecchymoses ou des entorses.
• Lorsdu d_marragedumoteur,tirezientementsur lacorde
jusqu'b,cequevoussentiezuner_sistanceettirezalors
rapidementafind'@iteruneffetde recul.
• NEd_marrezJAMAISni n'arr_.tezjamaislemoteuralorsque
desappareils_lectriquesy sontbranch_set enfonction.
IMPORTANT:Le moteur se <<noie >>si une quantit6
excessived'essence est pr6sentedans le m6iange
air/essence. Si cela se produit, il faut d@lacer le levier
d'6trangleur &la position <<Run >>et tirez plusieurs fois sur
la poign@ jusqu'9 ce que le moteur d6marre.
6. D@lacezle ievier d'6trangleur en position <<Run >>un
peu 9 la fois durant quelques secondes quand il fait
chaud ou durant quelques minutes quand ii fait froid.
Laissez le moteur tourner en douceur avant chaque
changement. Faitesfonctionner le moteur avec
I'@angleur en position <<Run >>.
A, AVERTISSEIViENT
Tout contact avec la zone du silencieux peut
causer des brQlures graves.
La chaleur et les gaz d'6chappement peuvent
._1_ enflammer des mat@iaux combustibles et ies
structures ainsi que causer des dommages au
r6servoir d'essence et entratner un incendie.
• NEtouchez PASaux pi_ces chaudeset EVITEZle contact avec
les gaz d'@happement.
• LaissezI'@uipement refroidir avant de le toucher.
• Laissezun d_gagement d'au moins 1,5 m (5 pi) tout autour de
la g_n@atrice,y compris au-dessus.
• Le Codeof FederalRegulation (CFR)Title 36 Parks, Forests, and
Public Property exigeque de I'@uipement aliment_ par un
moteur b,combustion interne soit dot_ d'un pare-6tincelleset
constamment maintenu en bon _tat fonctionnement,
conform_ment b,la norme de service 5100-1Cde la USDA
Forest ou b,une r@ision de celle-ci. Dans I'Etatde la Californie,
un pare-6tincellesest requis en vertu de ia section 4442 du
California Public ResourcesCode. li se peut que d'autres Etats
aient des lois semblabies.auxterres f_d6rales. Si vous @uipez le
siiencieux d'un pare-6tinceiles, il dolt _tre en bon _tat de
fonctionnement.
REMARI:ILIE:Si le moteur d6marre apr_s 3 essais, mais qu'il
ne fonctionne pas, ou qu'il s'arr_te, assurez-vous que la
g6n@atricese trouve sur une surface de niveau et v@ifiezsi
le carter du moteur contient suffisamment d'huile. II se peut
que cette g6n@atricesoit munie d'un syst_me de protection
en cas de bas niveau d'huile. Si c'est le cas, le niveau d'huile
dolt toujours _tre au niveau appropri6 pour permettre le
d_marrage du moteur.
12 BRIGGSandSTRATTON.COIVl

Raccordernentde charges61ectriques
1. Laissez le moteur se rCchaufferet se stabiliser durant
quelques minutes 9 la suite du dCmarrage.
2. Raccordezet tournez 9 la position dCsirCepour les
appareils 61ectriquesfonctionnant sous 120 et ou 240
volts C.A.,monophasCs60 Hz.
REiVIARQUE:
*NE connectez PASde charges de 240 volts aux prises
doubles 120 volts.
*NE connectez PASde chargestriphas@s 9 la
g,_n@atrice.
*NE connectez PASde charges 50 Hz9 la gCn@atrice.
*NE SURCHARGEZPAS LA GI_NERATRICE.Consultez la
rubrique Ne surchargezpas votre gdndratrice.
AViS
D@asser la capacit6 de puissance ou d'amp@agedu
g@@atrice risque d'endommager ce dernier et/ou les
autres appareils _lectriques qui y sont branchCs.
•VoirlasectionNEPASSurchargerGbnbratrice.
•D_marrezleg_n@atriceet laissezle moteurse stabiliseravant
debrancherlescharges_lectriques.
•Branchezlescharges61ectriquesenpositionARRET,puis,
remettezenpositionMARCHE.
•Eteignezlescharges_lectriqueset d_branchez-lesdu
g@@atriceavantdeI'arrCter.
Arr t durnoteur
1. Eteigneztousies appareils _lectriques et dCbranchez-
les des prises du panneaude la gCn@atrice.Ne
dCmarrezni n'arr_tez JAMAIS le moteur Iorsque des
appareils 61ectriquesy sont branchCset en fonction.
2. Laissez le moteur fonctionner sans charge durant
plusieurs minutes afin de permettre _ la temp@ature
interne du moteur et de la gCn@atricede se stabiliser.
3. Poussez I'interrupteur _ bascule_ la position <<Off >>.
j AVERTiSSEMEHT
_Des explosions dans le silencieux, un incendie
_ou des dommages au moteur peuventsurvenir.
. 'arr_,tezPASlemoteurenplaqantle levierd'_trangleurb,laposition"Cheke".
4. RCglezla vanne de combustible 9 la position <_Off >>.
o
m_
o
€'D
3
Fran_ais
13

€
E
=m
o
Ne passurchargezg6n6rateur
Capacit6
Vous devezvous assurer quevotre g6n6rateur puisse fournir
suffisamment de puissance nominale (appareil en marche) et
de surtension (au d6marrage) pour les appareils quevous
voulez alimenter en m_me temps. Suivezces 6tapes simples:
1. %lectionnez les appareils quevous voulez alimenter
simultan6ment.
.
.
Additionnez la puissance nominale (en marche) de ces
appareils.Vous obtiendrez le montant de puissance que
votre g_n6rateur dolt produire pour faire fonctionner
ces appareils. Voir le tableau _ droite.
Evaluezie nombre de watts de surtension dont vous
aurez besoin (au d6marrage). La puissance de
surtension est la br_ve explosion de puissance
n6cessaire pour d6marrer les outils _ moteur 61ectrique
ou les appareils 61ectrom6nagerscomme une scie
circulaire ou un r6frig6rateur. Parce quetous ies
moteurs ne d6marrent gas au m_me moment, vous
pouvez 6valuer ia puissance de surtension totale en
additionnant seulement ie ou les article(s) pour
le(s)quel(s) la puissance de surtension suppi6mentaire
est la plus Jmportante,_ la puissance nomJnale
indiqu_e 9 I'_tape 2.
Exemple:
Outil ou appareil
electrom6nager
Climatiseur de fen6tre
Refrig6rateur
Congelateur
Tel6viseur
Ectairage (75 watts)
Puissance nominale
(appareil en marche)
1200
8OO
500
5O0
75
3075 watts au total
pendant le
fonctionnement
Puissance de surtension
supptementaire (au
d&marraqe)
1800
1600
5OO
1800 watts de surtension
Puissance nominale (appareil en marche) = 3,075
Watts de surtension suppl6mentaire = 1,800
Puissancetotale du g6n6rateur suppl6mentaire = 4,875
Gestioade la consornrnatioa
Afin de prolonger la dur6e de vie de votre g6n6rateur et des
accessoires, il est important de faire attention Iorsquevous
ajoutezdes charges _lectriques _ votre g6n6rateur. Aucun
appareil ne dolt _tre branch6 aux prises du g6n6rateur avant
de d6marrer le moteur. Lamani_re correcte et sans aucun
risque de g6rer ia consommation du g6n6rateur est d'ajouter
s6quentiellementdes charges comme indiqu6 ci-dessous:
1. D6marrez le moteur comme I'indique ce manuel, sans
aucun appareil branch6 au g6n6rateur.
2. Branchezet mettez en marche la premiere charge, la
plus importante de pr6f6rence.
3. Laissez la puissance de sortie du g6n6rateur se
stabiiiser (ie moteur tourne r6guli6rement et les
dispositifs branch6s fonctionnent correctement).
4. Branchezet mettez la charge suivante en marche.
5. De nouveau, laissez le g6n6rateur se stabiliser.
6. R6p6tezles 6tapes4 et 5 pour chaque charge
suppl6mentaire.
N'AJOUTEZJAMAIS de charges sup6rieures 9 la puissance
du Cn6rateur. V6rifiez particuli_rement les charges de
surtension de ia capacit6 du g6n6rateur,comme il est
indiqu_ ci-dessus.
Outil ou appareil electrom6nager
Essentiels
Ampoule electrique de 75 watts
Surgelateur
Pompe de puisards
Refrig6rateur/cong61ateur de 18 pi cu
Pompe de puits a eau - 1/3 HP
Air chaud/air froid
Courant continu - 10000 BTU
Ventilador de ventana
Ventilateur d'appareil de chauffage: ½
HP
Cuisine
Four _ micro ondes de 1000 watts
Cafetiere
Four etectrique a element unique
Plaque de cuisson
Salle familiale
Lecteur de DVD/CD
Magn&toscope
Recepteur stereo
Televiseur couleur de 27 pc
Ordinateur individuel avec moniteur de
17 pc
Autres
Syst_me de securite
Radio/reveil AM/FM
Ouvre-porte de garage - 1/2 HP
Chauffe-eau electrique de 40 gallons
Outils de bricolagelatelier
Lampe de travail halog6ne
Pulverisateur sans air - 1/3 HP
Scie alternative
Perceuse electrique - ½ HP
Scie circulaire - 7 ¼ pc
Scie a onqlets - 10 pc
Raboteuse de table - 6 pc
Scie d'&tabti/scie _ bras radial- 10 pc
Compresseur d'air - 1-1/2 HP
Puissance
nominale*
(appareil en
marche)
75
5OO
8OO
8OO
1000
Puissance de
surtension
supptementaire
(au d&marrage)
5OO
1200
1600
2000
1200 1800
300 600
800 1300
1000
1500
1500
2500
100
100
45O
5OO
8OO
180
300
48O
4000
lOOO
600
960
lOOO
15oo
18oo
18oo
2000
2500
520
1200
960
1000
1500
1800
1800
2000
2500
*La puissance indiqu_eci-dessus est approximative. V_rifiez
les outils ou ies appareiis _lectrom_nagers pour connattre
leur puissance en watts.
14 BRIGGSandSTRATTON.COIVl

Entretien
Calendrier d'entretien
Respectezle caiendrier d'entretien selon le nombre d'heures
de fonctionnement ou letemps 6coul6, le premier des deux
pr6valant. Lorsque I'appareil est utilis6 dans les conditions
adverses d6crites ci-dessous, il faut en faire I'entretien plus
fr6quemment.
• Changementd'huile 9 moteur
•Nettoyez les d6bris
V6rifier le niveau d'huile
Faire I'entretien du filtre _ air1
Changementd'huile 9 moteuP
Vannede combustible de service
Faire I'entretien des bougie d'allumage
Faire I'entretien du pare-6tinceNes
Nettoyez le syst6me de refroidissement1
Remplacez les pieces plus fr6quemment si vous utilisez I'appareil dans un
milieu sale ou poussi6reux.
Recommandations g_n_rales
Un entretien r6gulier am61iorerala performance et prolongera
la dur6e de vie de lag6n6ratrice. Consultezun d6taiNant
autoris6 Briggs & Stratton pour I'entretien.
La garantie de la g6n6ratrice ne couvre pas les 616ments
soumis 9 I'abusou 9 la n6gligence de I'op6rateur. Pour que la
garantie soit enti_rement valide, I'op6rateur dolt entretenir ia
g6n6ratriceconform6ment aux instructions contenues dans
ce manuel.
Certains ajustements devront _tre faits p6riodiquement pour
assurer un entretien ad6quat de la g6n6ratrice.
II faut effectuer toutes les op6rations d'entretien et les
r6glages au moins unefois par saison. Suivez les instructions
du <<Calendrierd'entretien >>ci-dessus.
REIVlARQUE: Unefois par ann6e,vous deveznettoyer ou
remplacer la bougie d'allumage et remplacerle filtre _ air.
Une nouveile bougie d'allumage et un filtre 9 air propre
permettent de s'assurer que le m61angecombustible-air est
ad6quat en plus de contribuer au meilleur fonctionnement de
votre moteur et d'augmenter sa dur6e de vie.
ContrSJedes _rnissions
L'entretJen,Jerernplacement ou la r_paration des
dispositifs et syst_rnesantipollution peuvent _tre effectu_s
par un _tablissernent de r_paration de rnoteurshors route
ou par une personne qualifi6e. Pour obtenir un entretien
<<sans frais >>du dispositif antipoilution, le travail dolt _tre
effectu6 par un d6taiNantautoris6 par lefabricant. Voir la
garantie du dispositif antipollufion.
Entretiende la g6n6ratrice
L'entretiende ia g6n6ratriceconsiste _ garder I'unit6 propre
et s6che. Faitesfonctionner et entreposezi'unit6 dans un
environnement propre et sec o8 eiie ne sera pas expos6e_ la
poussi_re, aux salet6s,_ I'humidit6 excessive ni aux vapeurs
corrosives. Les fentes de refroidissement d'air de la
g6n6ratrice nedoivent pas _tre obstru6es par de la neige, des
feuilles ou d'autres corps 6trangers.
REIVlARQUE: N'utilisez PASd'eau ou d'autres liquides pour
nettoyer la g6n6ratrice. Les liquides peuvent s'introduire dans
le syst6me d'alimentation en essenceet causer une
performance m6diocre et/ou des pannes.De plus, si des
liquides entrent dans la g6n6ratrice par les fentes de
refroidissement, une pattie des iiquides peut _tre retenue
dans les parties vides et les fissures du rotor et les couches
isolantes d'enroulements du stator. L'accumulation de liquide
et de poussi_re dans les enroulements internes de la
g6n6ratriceentra_neraune diminution de la r6sistancedes
couches isolantes des enroulements.
Nettoyage
A tousles jours ou avant de I'utiiiser, regardezautour ou sous
la g6n6ratrices'il y a des signes defuites d'huiie ou d'essence.
Nettoyezles d6bris accumul6s_ I'int6rieur et 9 i'ext6rieur de la
g6n6ratrice.Gardeztoujours latringlerie, le ressort et les
autres commandesdu moteur propres. Inspectezles fentes de
refroidissementet ies orifices de la g6n6ratrice.Ces
ouvertures doivent demeurer propres et non obstru6es.
Les partiesdu moteur doivent _tre gard6espropres afin de
r6duire le risque de surchauffe et d'inflammation des d6bris
accumul6s :
*Utilisez un iinge humide pour nettoyer les surfaces
ext6rieures.
AViS
Un traitement inappropri6 du g6n6ratrice risque de
I'endommager et de raccourcir sa dur6e d'utilisation.
* N'EXPOSEZPASleg_n_ratriceb,unehumidit_excessive,b,dela
poussi_re,b.delasalet6oub,desvapeurscorrosives.
. N'INSEREZaucunobjetdanslesfentesderefroidissement.
*Utiiisez une brosse _ soles douces pour d6tacher les
accumulations de salet6s ou d'huiie.
*Utilisezun aspirateurpour ramasserles salet6set d6bris.
m
m,
Fran_ais
15

€
_u
W
Entretiende la vannede combustible
La vanne de combustible comprend une cuvettede
s6dimentation de combustible, une cr@ine, un anneaude
retenue et un joint torique qu'ii faut nettoyer _ tousles
100 heures d'utilisation ou unefois par an, le premier des
deux pr@alant.
1. R6glezla vannede combustible_ la position "Off" (Arr_t).
2. Retirez la cuvettede s6dimentation (A) de la vanne de
combustible. Retirez ie joint torique (13),I'anneaude
retenue (6) et la cr@ine (D) de la vanne de combustible.
3. Lavezla cuvette de s6dimentation, lejoint torique,
I'anneau de retenueet la cr@Jnedans un solvant
ininflammable. S6chez-lescompl_tement.
4. Posezla cr@ine, i'anneau de retenue et le joint torique
sur la vanne de combustible. Instailez la cuvette de
s6dJmentatJonet serrez-la solJdement.
.R6giezla vanne de combustible 9 la position "On"
(Marche), et v@ifiezs'il y a unefuite de combustible. Si
c'est le cas, remplacezle joint torique.
Entretiendu moteur
AVERTISSEIViENT
_ Unintentional peut r_sulter dans feu ou
_¢ _lectrique.
LORSQUEVOUS REGLEZOUREPAREZVOTREGENERATRICE
= D_brancheztoujours le cb,bie de bougie et placez-lede fa_on b,
ce qu'il ne soit pas en contact avec la bougie.
LORSDETESTSD'ALLUMAGEDU IVlOTEUR
• Utilisez un v@ificateurde bougies d'allumage approuv_.
• NEv@ifiez PASI'allumage Iorsque la bougie d'allumage est
enlev@.
Huiie
Recornrnandations relatives _i'huiie
Nous recommandons I'utilisation des huiles certifi@s par
garantie BrJggs& Stratton pour obtenJrune meJlleure
performance. Les autres huiies d6tergentes de haute quaiit6
sont acceptablessi elles ont ies cotes pour service SF,SG,
SH, SJ ou plus. N'utilisez pas d'additifs sp6ciaux.
Lestemp@atures ext@ieuresd6terminent la viscosit6 de
I'huJlerequJsepour le moteur. UtJlJsezle tableau pour choJsJr
la meilleure viscosit6 pour la gamme de temp@atures
°C
__30
20
__10
._ _ 0
-10
-20
-30
* Sous40°F(4°C),I'utilisationd'une huileSAE30 entra_neun
d_marragedifficile.
** Au-dessusde80°F(27°C),I'utilisationd'unehuile10W30peut
entrafneruneconsommationd'huileplus _lev@.Wrifiez
fr@uemmentleniveaud'huile.
@ EIVlARQUE" L'huile synth6tique respectant la
marque d'homologation ILSACGF-2,API et portant
le symbole d'entretien API (montr_ 9 la gauche) avec
la mention <<SJ/OF(6conomie d'@ergie) >>ou plus,
est une huJleacceptablepour toutes les
temp@atures.L'utilJsatJond'huJlesynth6tique ne
modifie pas les intervalles de changement d'huile.
Verificationdu niveau d'huile
II est n6cessaire dev@ifier le niveau d'huile avant chaque
utilisation ou apr_s chaque p@iodede 5 heures d'utilisation.
Gardezun niveau d'huile constant.
1. Assurez-vous que la g6n@atrJcese trouve sur une
surface de niveau.
2. Nettoyez la surface autour de I'orJfJcede remplJssage
d'huile et enlevezle bouchon de remplissage d'huile.
3. V@ifiezque I'huile est sur le point de d_border par
I'orifice de remplissage.
4. Replacezle bouchon de remplissaged'huile et serrez-le.
Ajout d'huiie _ rnoteur
1. Assurez-vous que ia g6n@atricese trouve sur une
surface de niveau.
2. V@ifiezle niveau d'huile de la mani@ed_crite dans la
rubrique V4rificafion du niveau d'huile.
3. Au besoin, videz lentement I'huile dans I'orifice de
remplissage d'huile jusqu'9 ce qu'elle d_borde par
I'orifice de remplissage d'huile.
4. Replacezle bouchon de remplissaged'huile et serrez-le.
16 BRIGGSandSTRATTON.COIVl

Vidangede I'hnile motenr
Changezrhuile apr_s la premiere p6riode de 5 heures
d'utilisation. Par la suite, changez rhuile apr_s chaque
p6riode de 50 heures d'utilisation. Si vous utiiisez votre
g6n6ratrice dans des endroits tr_s salesou poussi6reux ou
dans des conditions de chaleur intense, changezalors rhuile
plus fr6quemment.
ATTENTION
Eviteztout contact cutan6 prolong6 ou r6p6t6 avec I'huile
_6e.
• IIa 6t_d_montr_queI'huilemoteurusag_erisquedeprovoquer
uncancerde lapeauchezcertainsanimauxdelaboratoire.
• Rincezconsciencieusementleszonesexpos_esavecdeI'eauet
dusavon.
CONSERVERHORSDE LA PORTEEDES
ENFANTS.NE PAS POLLUER.PRESERVERLES
RESSOURCES.RETOURNERLA VIEILLE HUILE
DANSDESCENTRESDE RECUPERATION.
Entretien dn filtre _ air
Votre moteur ne fonctionnera pas ad6quatementet pourrait
s'endommager si vous le faites fonctionner avecun filtre
air sale.
Remplacezie filtre _ air &toutes les 25 heures d'utilisation
ou une fois par an, ie premier des deux pr6valant. Remplacez
le filtre plus souvent si vous utilisez la g6n6ratrice dans un
endroit sale ou poussi6reux.
Pourfaire I'enlrelien dn fillre _ air, proc_dezcomme snil "
1. D6vissezles vis (A) et retirez le couvercle du filtre _ air
(B).
ChangezI'hnile Iorsqne le rnolenresl encore chand, de la
fagon snivanle :
1. Assurez-vous que runit6 se trouve sur une surface de
niveau.
2. D6branchezle cgble de bougie de la bougie et placez-le
un endroit o_ il ne peut entrer en contact avec la
bougie.
3. Nettoyez la surface autour du bouchon de vidange
d'huile (A). Le bouchon de vidange d'huile du moteur
se trouve au bas du moteur, 9 roppos6 du carburateur.
4. D6vissezle bouchon de vidange d'huile et vidangez
compl_tement rhuile dans un contenant appropri6.
5. R6installezle bouchon de vidange d'huile et serrez-le
solidement. Retirez le couvercle de rorifice de
remplissage d'huile.
6. Videz ientement de rhuile (environ 20 oz (0,6 I)) dans
rorifice de remplissage d'huile (B), jusqu'au point de
d6bordement (C) _ rorifice du couverclede remplissage
d'huile. NE remplissez PAStrop.
7. Revissezle couvercie de rorifice de remplissage
d'huile. Serrez-le fermement 9 la main.
8. Essuyeztout d6versementd'huile.
2. Retirez soigneusement la cartouche (C) de la base (O).
3. Nettoyez le filtre en papier en le frappant doucement
sur une surface solide. Si le filtre en papier est trop
sale, remplacez-le par un nouveau.Jetez le filtre usag6
selon les r6glementations.
4. Installez rensemble filtre 9 air propre (ou neuf) dans le
couvercle.
5. R6installezle couvercle du filtre _ air sur la base et
serrez les vis.
Entretiende la bongie d'aflnmage
Changezla bougie d'allumage _ toutes les 100 heures
d'utiiisation ou unefois par an, le premier des deux
pr6valant. Ainsi, ie moteur d6marrera plus facilement et
fonctionnera mieux.
1. Nettoyez la surface autour de la bougie d'allumage.
2. Enlevezla bougie d'allumage et examinez-la.
3. V6rifiez r6cartement des 61ectrodes9 raide d'une jauge
d'6paisseur et ajustez r6cartement des 6iectrode selon
les sp6cifications recommand6esau besoin (voir
Sp6cifications).
Fran;ais
17
m
m,
cD

€
_u
W
4. Si les @ctrodes sont piqu@s, br01@sou que la
porcelaine est craqu@, changezla bougie. Utilisezla
bougie de remplacement recommand@.Voir
Sp4cifications.
5. Installez la bougie d'allumage et serrez-la solidement.
Entretien du pare-_tincelles
Le silencieux d'6chappementdu moteur est muni d'un 6cran
pare-6tinceiies. Examinezet nettoyez1'6cran_ toutes les
100 heures d'utiiisation ou une fois par ann@, le premier
des deux pr@alant.
Si vous utilisez votre g@@atrice sur un terrain bois6,
couvert de broussailles ou gazonn6 non d6frich6, elle dolt
_tre dot@ d'un pare-6tinceiies. Le propri6taire/op@ateur dolt
conserver le pare-_tincelles en bon _tat.
MERTISSEMENT
Tout contact avec la zone du sJlencJeux peut
causer des brGlures graves.
La chaleur et les gaz d'6chappement peuvent
enfiammer des mat@Jaux combustibles et ies
,_ structures ainsi causer des dommages au
que
r6servoir d'essence et entratner un incendie.
• NEtouchez PASaux pi_ces chaudeset EVITEZle contact avec
lesgaz d'@happement.
• LaissezI'@uipementrefroidir avant de le toucher.
• Laissezun d_gagement d'au moins 1,5 m (5 pi) tout autour de
la g_n@atrice,y compris au-dessus.
• Le Codeof FederalRegulation (CFR)Title 36 Parks, Forests, and
Public Property exigeque de I'@uipementaliment_ par un
moteur b,combustion interne soit dot_ d'un pare-6tinceileset
constamment maintenu en bon _tat fonctionnement,
conform6ment b,la norme de service 5100-1C de la USDA
Forest ou b,une r@ision de ceile-ci. Dans I'Etatde la Californie,
un pare-_tincellesest requis envertu de ia section 4442 du
California Public ResourcesCode. li se peut que d'autres Etats
aient des lois sembiabies.auxterres f6d@ales.Si vous @uipez le
siiencieux d'un pare-6tincelles, il dolt _tre en bon _tat de
fonctionnement.
Nettoyez et inspectezle pare-_tincellescornmesuit:
1. Pour retirer 1'6cranthermique
enlevezd'abord ies quatre vis
support du silencieux.
()
(A) du silencieux (B),
qui relient le garde au
2. Enlevezles quatre vis qui fixent 1'6cranpare-6tincelles(C).
3. V@ifiezi'6cran et remplacez-les'il est tordu, trou_ ou
autrement endommag6. N'utilisez PASun 6cran
d6fectueux. Si i'6cran n'est pas endommag6, nettoyez-
le avec du dissolvant commercial.
4. Installez I'_cran et le garde du silencieux.
Nettoyer le systemede refroidissement
Avec le temps, ies d@ris peuvents'accumuler dans les
ailettes de refroidissement du cylindre (A) et ne peuvent _tre
rep@6sque par un d6sassemblagepartiel du moteur. Nous
vous recommandons donc de demander 9 un distributeur de
service autoris_ de nettoyer le syst_me de refroJdJssement
aux intervalles recommand6s(consultez la section Calendrier
d'entretien), il est aussi important de garder le moteur libre
de d_bris. Consultezla section Nettoyagede la g4n4ratrice.
Reglage du carburateur
Lecarburateur de ce moteur ne produit que de faibles
_missions. II est muni d'une soupape de m61angede ralenti
non r6glableet d'un ralenti r6gul6, le cas 6ch6ant. Le ralenti
r6gui6et la vitesse maximale ont 6t6 r6gl6s en usine.
Lorsqu'un r6glageest requis, communiquez avecun
distributeur de service autoris6.
ATTENTION
Les vitesses de fonctionnement excessJvement61ev6es
augmentent ies risques de biessure ou rJsquent
d'endommager le g6n@atrice.
Les vJtessesextr_mement lentesentratnent une charge
importante.
= NetrafiquezPASlavitesser_gui@.Leg_n@atriceproduitune
fr@uencenominaleet unetensioncorrectesIorsqu'ilfonctionne
b,unevitesser_gul@.
= NemodifiezPASleg_n@atriced'aucunefaqon.
18 BRIGGSandSTRATTON.C01Vl

Entreposage
II est pr6f6rable de d6marrer la g6n6ratrice au moins unefois
tousles sept jours et de la laisserfonctionner durant au
moins 30 minutes. Si ceia n'est pas possible et que vous
devezentreposer lag6n6ratrice durant plus de 30 jours,
suivez les directives ci-apr_s pour preparer I'unit6 en vue de
I'entreposage.
Entrepesagede la generatrice
*Nettoyez la g6n6ratricetel qu'indiqu_ dans Nettoyage.
*Assurez-vous que les fentes d'air de refroidissement et
les ouvertures sur la g6n6ratricesent ouvertes et non
obstru_es.
Directivesd'entreposage _ long terme
Le carburant peut _tre 6vent6apr_s un entreposagede plus
de 30 jours. Un carburant 6vent6cause iaformation de
d6pOtsacides et de gomme dans le syst_me d'alimentation
ou sur les pi_cesessentieliesdu carburateur. Pour garder
I'essencepropre, utilisez lestabilisateur d'essenceFRESH
STARTrMde Briggs & Stratton, disponible sous forme
d'additif liquide ou cartouche de liquide concentr6.
II est inutiie devidanger iecarburant du moteur si vous ajoutez
un stabJlJsateurd'essenceconform6ment aux directives. FaJtes
tourner le moteur pendant2 minutes pour faire circuler le
stabilJsateurdans lesyst_me de carburant.Vous pouvez
ensuJteentreposerie moteur et I'essencedurant une p6rJode
maximalede 24 mois.
Si iecarburant du moteur n'a pas 6t6 trait6 avec un
stabilisateur d'essence, vous devezle vidanger dans un
contenant approuv6. Faitestourner ie moteur jusqu'9 ce qu'il
s'arr_te par manqued'essence. II est recommand6 d'utiiiser
du stabiiJsateurd'essencedans le contenant d'entreposage
_our en conserver la fra_cheur.
AVERTISSEIViENT
_ L'essence et sent extr_mement
ses vapeurs
inflammables et explosives.
Le feu ou I'expiosion risque de provoquer des
blessures graves, pouvant _tre fatales.
LORSQUEVOUSENTREPOSEZL'ESSENCEOUUNEQUIPEIViENT
AVECUNRESERVOIRA ESSENCE
• Entreposez-leloin des appareils de chauffage,des fours, des
chauffe-eau, dess_cheusesou detout autre appareil
_lectrom_nager disposant d'une veilleuse ou de toute autre
source d'inflammation risquant d'enflammer les vapeurs
d'essence.
LORSDEL'VIDANGEDU CARBURANT
= Eteignezle g_n_ratriceet laissez-le refroidir au moins 2 minutes
avant de retirer le capuchon du r_servoir de carburant.
Desserrezlentement ie capuchon pour laisser la pression
s'_chapper du r6servoir.
• Vidangezle r6servoir d'essence b.I'ext_rieur.
• Eloignez I'essencedes _tinceiles, des flammes, desveilleuses,
de la chaleur et de route autre source d'inflammation.
• N'allumez PASde cigarette ou ne fumez pas b,proximit6 de
I'appareil.
Changement de I'huile
Alors que le moteur est encore chaud, vidangezI'huiie du
carter. Remplissezle carter _ nouveauavec de I'huile de la
qualit6 recommand_e.Consultezla rubrique Vidangede
I'huile moteur.
Huilage de I'alesage du cylindre
• Enlevezia bougie d'allumage et versez environ 15 ml
(1/2 once) d'huile 9 moteur neuve dans le cylindre.
•Installez la bougie d'allumage et tJrezlentement la
poign6e du d_marreur pour distribuer I'huile.
e
AVERTISSEIViENT
Unintentional peut r_sulter dans feu ou
61ectrique.
NE d6marrezJAMAIS le moteur Iorsque la bougie d'allumage est
enlev6e.
Autres conseilsd'entrepesage
1. N'entreposezPASde carburant d'une saison 9 I'autre
moins qu'il ait _t6 trait6 de la fagon d6crite dans la
rubrique Directives d'entreposage_long terme.
2. Remplacezle contenant 9 essences'il commence
rouiller. Lapresence de rouille ou de poussi_re dans
I'essence peut causer des probl_mes Iorsque celle-ci
est utilis6e avec I'appareil.
3. Couvrez I'unit6 _ I'aide d'une housse de protection
adequate qui ne retient pas I'humidit6.
AVERTiSSEIViENT
Les couvertures de rangement peuvent _tre
inflammables.
• NEplacezJAMAISunecouverturederangementsur un
g6n6ratrice.
• Laissezi'appareilrefroidirsuffisammentavantdeplacerla
couverturederangementdessus.
4. Entreposezla g6n6ratrice dans un endroit propre et sec.
m
m,
Fran_ais
19

D6pannage
Cause
1. Un des disjoncteurs est ouvert.
2. Ddaiflance dans la g_n@atrice.
3. Mauvais branchement ou cordon
ddectueux.
4. L'appareil branch_ est ddectueux.
1. Court-circuit dans une des charges
branch@s.
2. R_gime de la g@@atrice trop lent.
3. Surcharge de la g_n@atrice.
4. Court-circuit sur un circuit de la
g_n@atrice.
1. Interrupteur b,bascule r_gl_ sur <<Off >i.
2. Le robinet d'essence est en position
<_Off >i.
Probl me
Le meteur fenctJonne, mais Jl
n'y a aucunesortie de C.A.
Lemeteurteurnehiensans
chargemais,_cennaitdesrat_s
_ lersqueles chargessent
hranch_es,
Lerneteurne d_rnarrepas,eu il
d_rnarreet adesrat_s,
3. Filtre &air encrass_.
4. Panne d'essence.
5. Essence @ent@.
6. Fil de bougie non branch_ b,la bougie.
7. Bougie ddectueuse.
8. Eau pr_sente dans I'essence.
9. Moteur noy_.
10. M_lange d'essencetrop fiche.
11. So@ape d'admission bloqu@ en position
ouverte ou ferm@.
12. Perte de compression du moteur.
Solution
1. R_armez le disjoncteur.
2. Contactezun centre de service autoris_.
3. V@ifiez et r@arez ou remplacez.
4. Branchezun appareil qui est en ben _tat.
1. D_branchezla charge _lectrique ayant un court-
circuit.
2. Contactezun centre de service autoris_.
3. Voir la rubrique Ne surchargezpas votre
gbnbratrice.
4. Contactezun centre de service autoris_.
1. R_glezI'interrupteur sur ,< On _.
2. Tournezla vannede combustible b,la position _<
Open _.
3. Nettoyez ou remplacez le filtre b,air.
4. Faitesle plein du r6servoir.
5. Vidangez le r_servoir et le carburateur; fares le
plein avec de I'essence nouvelle.
6. Branchezle fil b,la bougie.
7. Remplacezla bougie.
8. Vidangez le r_servoir et le carburateur; fares le
plein avec de I'essence nouvelle.
9. Attendez 5 minutes, d@lacez le levier
d'_trangleur b,la position <<RUN _, et red_marrez
le moteur.
10. Contactezun centre de service autoris_.
11. Contactezun centre de service autoris_.
12. Contactezun centre de service autoris_.
Le meteur s'arr_te quand il Panned'essence. FaResle plein du r_servoir.
fenctienne.
1. Chargetrop _lev@. 1. Voir la rubrique Ne surchargezpas votre
IVlanquede puissancedu gbn_ratrice.
meteur. 2. Filtre b,air encrass_. 2. Remplacezle filtre b,air.
Le m_lange esttrop fiche ou trop pauvre dans Contactezun centre de service autoris_.
A-ceups eu d_clin du meteur. le carburateur.
20 BRIGGSandSTRATTON.COIVl

Garanties
Garantiedu dispositif antipoliution
Briggs& Stratton Corporation (B&S), le California Air
ResourcesBoard(CARB)et le UnitedStates Environmental
Protection Agency(U.S. EPA)
I_nonc_de garantJe du dispositif antipollutJon(Droits et
obligations du propri_tairereiatifs _ la garantie contreles
d6fauts)
I_nonc_de garantie du dispositif antipollution pourla
Caiifornie, les I_tats=Uniset le Canada
Le California Air Resources Board (CARB),I'U.S. EPAet B&S
sont heureux de vous expliquer la garantie couvrant le
dispositif antipollution de votre petit moteur hors route. En
Californie, les nouveauxmo@les de petits moteurs hors
route de I'ann@ 2006 et ult@ieurs doivent _tre congus,
construits et 6quip6s de fagon _ respecter les normes anti-
smog rigoureuses de 1'6tat.Aiiieurs aux i_tats-Unis,les
nouveaux moteurs _ 6tincelles hors route homologu6s,
mo@ies 1997 ou plus r6cents, doivent respecter des normes
sembiables d6finies par I'U.S. EPA. B&S dolt garantir le
dispositif antipoiiution de votre moteur pour les p@iodes
indiqu@s ci-dessous, _ condition qu'il n'y ait pas eu d'abus,
de n6gligence, de mauvais entretien sur ledit moteur.
Votre dispositif antipollution comprend des pi_cescomme le
carburateur, le fiitre _ air, le syst_me d'allumage, le conduit
d'essence, le silencieux et ie convertisseur catalytique. II
peut aussJy avoir des connecteurs et d'autres dJsposJtifs
reli6s aux 6missions.
Dans le cas d'un d_faut couvert par la garantie, B&S r@arera
votre petit moteur hors route sansfrais, et ce, incluant le
diagnostic, les pi_ceset la main d'oeuvre.
Couverture de garantie contre Jesd_fauts du dispositif
antipollution de Briggs &Stratton
La garantie de votre petit moteur hors route couvre les
pi_ces d_fectueusesdu dispositif antipollution pour une
p@iodede deux ans, sujette aux dispositions d6taiil@s ci-
dessous. Si une piece de votre moteur couverte par la
garantie est d_fectueuse, B&S la r@arera ou la remplacera.
Responsabilit_s de la garantJe du propri_taire
Entant que propri6taire de petit moteur hors route, vous
_tes responsablede i'ex@ution de I'entretien requis indiqu_
dans vos instructions d'utilisation et d'entretien. B&S
recommande de conserver tousles regus reli6s 9 I'entretien
de votre petit moteur hors route; toutefoJs,B&S ne peut
refuser la garantie uniquement parce que vous _tes dans
I'impossibilit6 de produire les regus ou que vous n'avezpas
effectu_ toutes les _tapesde I'entretien pr@u.
N6anmoins,vous devezsavoir, en tant que propri6taire de
petit moteur hors route, que B&S peut renJeria garantie sJ
votre moteur ou une piece font d6faut en raison d'abus, de
n6gligence,d'entretien inad_quat ou de modifications non
approuv@s.
D_squ'un probl_me survient, vous avez ia responsabiiit6 de
faire examinervotre moteur chezun distributeur de service
B&S autoris6. Les r@arations couvertes par la garantie non
contest@s doivent _tre effectu@s dans un d_lai raisonnable,
n'exc6dant pas 30 jours.
Si vous avezdes questions au sujet de vos droits et
responsabilit6s reii6s _ la garantie,veuillez communiquer
avec un repr6sentantde B&S au 1-414-259-5262.
Lagarantie du dispositif antipollution est unegarantie contre
les d6fauts. Les d6fauts sont @alu6s selon la performance
normaie du moteur. Lagarantie n'est pas relJ@_ un test du
dispositif antipollution 9 I'usage.
Dispositionsde ia garantie contre ies d_fauts du dispositif
antipollutJon de Briggs &Stratton
Les dispositions qui suivent sont sp@ifiques _ la couverture
de garantie contre les d6fauts du dJsposJtifantipoilution. Elie
est un ajout _ la garantie sur ies moteurs de B&S pour les
moteurs non r6gul6s,figurant dans le manuel d'utilisation.
1. Pi_cesgaranties
La couverture de cette garantJen'engiobe que les
pi_ces 6num@@sci-dessous (pi_cesdu dispositif
antipollution) dans la mesure o_ ces pi_ces 6talent
pr_sentes sur le moteur au moment de I'achat.
a. Syst_me de contrOled'alJmentationen carburant
•Dispositif d'enrichissement pour d_marrage
froJd(_trangleur _ glJssement)
Carburateuret pi_cesinternes
Pompe 9 carburant
Conduit d'essence, raccords de conduit
d'essence, brides de serrage
R_servoir d'essence,bouchon et attache
Absorbeur de vapeurs d'essence
b. Circuit d'entr@ d'air
Fiitre 9 air
Collecteur d'admission
Ligne de purge et d'@acuation
c. Syst_me d'allumage
Bougie(s) d'allumage
Syst_me d'allumage 9 magneto
d. Syst_me de catalyseur
Catalytic converter
Coiiecteur d'_chappement
Syst_me d'injection d'air ou soupape d'impulsion
n_
Fran_ais
21

a_
_m
t_
e. EI6mentsdivers utilis6s dans les systemes
prec6demment mentionnes
• Soupapes et interrupteurs de depression, de
temperature, de position, _ delai critique
• Connecteurset dispositifs
2. Duree de la couverture
B&S garantit au proprietaire initial et _ tousles
acheteurs ulterieurs que les pieces garanties seront
libres de tout defaut de materiel et de main d'oeuvrequi
pourrait entratner la defectuosite des pieces garanties,
et ce, pour une periodede deux ans _ compter de la
date de livraison du moteur _ un acheteur au detail.
3. Aucun frais
La reparation ou le remplacementde toute piece
garantie s'effectuera sans frais pour le proprietaire, y
compris la main d'oeuvrerelieeau diagnostic concluant
qu'une piece garantie est effectivement defectueuse, si
le diagnostic est effectue chez un distributeur de
service B&S approuve. Pour obtenir des services en
vertu de la garantie sur les emissions, veuillez appelez
le distributeur de service autorise de B&S le plus pres
de chez vous. Vous le trouverez dans les "Pages
Jaunes"sous "Moteurs, essence","Essence,moteurs",
"Tondeuses_ gazon"ou une categorie similaire.
4. Reclamations et exclusions de couverture
Les reclamations au titre de la garantie doivent etre
presenteesconformement aux dispositions de la
politique de garantie du moteur de B&S. Lacouverture
de garantie n'englobe pas les defectuosites sur des
pieces garanties qui ne sont pas les pieces originales
de B&S ou les defectuosites reliees_ un abus, de la
negligence ou un entretien inapproprie tel que detaille
dans la politique de garantie du moteur de B&S. B&S
n'a pas la responsabilite de couvrir les defectuosites
des piecesgaranties causees par I'utilisation de pieces
ajoutees, non originales ou modifiees.
5. Entretien
Toute piece garantie dont le remplacement n'est pas
prevu dans I'entretien requis, ou qui ne dolt faire I'objet
que d'une inspection reguiiereet qu'ii ne faut que"
reparerou rempiacer au besoin ", est garantie contre
les defectuosites pour la duree de la periode de
garantie. Toute piece garantie dont le remplacementfait
partie de I'entretien requis est garantie contre les
defauts seulement pour la periode se terminant au
premier remplacementprevu de ladite piece. Toute
piece de rechangedont la performance et ia durabiiite
sont equivalentes peut _tre utilisee pour I'entretien ou
les reparations. Le proprietaire est responsablede
I'execution de I'entretien requis, indique dans le manuel
d'utilisation de B&S.
6. Couverture indirecte
Lacouverture prevue aux presentes englobe toute
defectuosite de I'un des composants du moteur causee
la suite d'une defectuosite d'une des pieces garanties
encore couverte par la garantie.
Renseignements sur les 6missions
Les renseignementsconcernant la periode de durabilite des
emissions et rindice de pollution atmospherique doivent _tre
fournis avecles moteurs qui repondent aux normes relatives
aux emissions de categorie2 de la CaliforniaAir Resources
Board(CARB). Le fabricant du moteur dolt fournir ces
renseignementsaux consommateurs sur des etiquettes
d'emissions. L'etiquette des emissions du moteur fournit des
renseignementssur la certification.
Lap_riode de durabilit_ des _missions decrit le nombre
d'heures pendant lesquelles le moteur peut fonctionner en
respectantles normes relatives aux emissions, en supposant
que rentretien est effectue conformement aux directives de
fonctionnement et d'entretien. Les categories utilisees sont
les suivantes :
IVlodere: Le moteur peut fonctionner pendant 125 heures
tout en respectant la norme relative aux emissions.
Interm_diaire : Le moteur peut fonctionner pendant 250
heures tout en respectant la norme relativeaux emissions.
Prolong_ : Le moteur peut fonctionner pendant 500 heures
tout en respectant la norme relative aux emissions.
Parexemple, rutilisation d'une tondeuse pousseeest
d'environ 20 _ 25 heures par annee. Par consequent, la
p_riode de durabiiitd des _missions d'un moteur de
categorie interm_diaire equivaut 9 une periode de 10 9 12
annees.
Certains moteurs respecteront les normes relatives aux
emissions de phase 2 de ia United States Environmental
Protection Agency (USEPA).Dans le cas des moteurs
homoiogues phase 2, la periodede conformite des
emissions indiquee sur retiquette de conformite des
emissions indique ie nombre d'heures de fonctionnement
pendant lesquellesie moteur a demontre qu'il respectait les
exigencesfederales en matiere d'emissions.
Pour les moteurs de cylindree inferieure _ 225 cc:
CategorieC = 125 heures
CategorieB = 250 heures
CategorieA = 500 heures.
Pour les moteurs de cylindree egaleou superieure _ 225 cc:
CategorieC = 250 heures
CategorieB = 500 heures
CategorieA = 1000 heures.
22 BRIGGSandSTRATTON.COIVl

,_ partir du ler Fdvrier 2006, la prdsente garantie remplace toute garantie non datde et toute garantie dont la date est antdrieure au ler Fdvrier 2006
GARANTIE LllVlIT#:E
Briggs & Stratton Power Products Group, LLC r@arera ou remplacera, sans frais, toutes pi_ces d'g_n_ratrice portative d_fectueuses comportant un vice
de mat_riau ou un d_faut de fabrication ou les deux. En vertu de la pr_sente garantie, les frais de transport des produit soumises pour r@aration ou
remplacement sont & la charge de I'acheteur. La pr_sente garantie sera en vigueur durant les p_riodes stipul_es ci-dessous et est assujettie aux
conditions stipul_es ci-dessous. Pour obtenir des services en vertu de la garantie, veuillez consulter notre Outil de recherched'un Service apr_s-vente
agr_ au http://www.BRIGGSandSTRATTON.COMafin de trouver un distributeur de service apr_s-vente agr_ dans votre r_gion.
IL N'EXlSTE AUCUNEAUTRE GARANTIEEXPRESSE.LES GARANTIESIMPLICITES, INCLUANT CELLES DEQUALITE MARCHANDEET D'ADAPTATION_,
UN USAGEPARTICULIER,SONTLIMITEES A UNE PERIODED'UN AN _, PARTIR DE LA DATE D'ACHATOU JUSQU'A LA LIMITE PERMISEPAR LA LOI,
TOUTEGARANTIEIMPLICITE ESTEXCLUE.LA RESPONSABILITEPOURDOMMAGESACCESSOIRESOU INDIRECTSEST EXCLUEDANS LA MESURE
OU UNE TELLEEXCLUSIONESTPERMISE PAR LA LOI. Certains Etats/provinces ou pays n'autorisent aucune restriction sur la dur_e d'une garantie
implicite, et certains Etats/provinces ou pays n'autorisent pas I'exclusion ou la limitation des dommages cons_cutifs ou indirects. Parconsequent, les
restrictions et exclusions d_crites ci-dessus pourraient ne pas s'appliquer dans votre cas. La pr_sente garantie vous accorde certains droits I_gaux
sp_cifiques et vous pourriez _galement en avoir d'autres, qui peuvent varier d'un Etat ou d'une province & I'autre et d'un pays & I'autre.
Usagepar,,,,oO,,sO,,,mateur 2a,,st
*deuxiemean separeseulement
La p_riode de garantie d_bute & la date d'achat par le premier utilisateur final, et se prolonge pour la dur_e stipul_e ci-dessus. "Usage par un consommateur"
signifie utilisation domestique personnelle dans une r_sidence, par I'acheteur au d_tail. "Usage &des fins commerciales" signifie toute autre utilisation, y
compris & des fins commerciales, g_n_rant de revenus ou de location. Aux fins de la pr_sente garantie, d_s qu'un _quipement a ete utilis_ commercialement
une fois, il est par la suite consid_r_ comme _tant d'usage & des fins commerciales.
POUREXERCERLA GARANTIESUR TOUT PRODUlT FABRIQUl_ PAR BRIGGS & STRATTON,IL N'EST PAS NECESSAIREDE L'ENREGISTRER.CONSERVEZ
LE REOUCOMMEPREUVED'ACHAT.SI, LORSD'UNE RECLAMATIONDE GARANTIE,VOUS NE POUVEZPROUVERLA DATE INITIALE DE L'ACHAT,NOUS
UTILISERONSLA DATEDE FABRICATIONDU PRODUITCOMME DATEDE REFERENCEPOURDETERMINERLA PERIODEDE GARANTIE.
Nous acceptons de faire effectuer les r@arations couvertes par la garantie et tenons _ nous excuser pour tout inconvenient subi. Tout agent d'un service
apr_s-vente agr_ peut ex_cuter les r@arations couvertes par la garantie. La plupart des r@arations couvertes par la garantie sont trait_es automatiquement;
cependant, il arrive parfois que les demandes de service en vertu de la garantie soient non fond_es. Par exemple, la garantie ne couvre pas les dommages
causes _ I'_quipement par une utilisation abusive, par un manque d'entretien p_riodique, durant I'exp_dition, la manutention ou I'entreposage, ou en raison
d'une installation inadequate. Dem_me, la garantie sera annul_e si la date de fabrication ou le num_ro de s_rie appos_ _ I'g_n_ratrice portative a _t_ enlev_
ousi I'_quipement a _t_ chang_ ou modifi_. Durant la p_riode de garantie, le distributeur de service apr_s-vente agr_ r@arera ou remplacera, _ son gr_,
toute piece qui, apr_s examen, est trouv_e d_fectueuse _ la suite d'une utilisation et d'un entretien normaux. La pr_sente garantie ne couvre pas les
r@arations et les _quipements suivants:
.Usure normale: Comme tout autre dispositif m_canique, les groupes _lectrog_nes d'ext_rieur n_cessitent I'entretien p_riodiques de certaines pi_ces
pour fonctionner ad_quatement. La pr_sente garantie ne couvre pas les frais de r@aration des pi_ces ou des _quipements dont la dur_e de vie utile a
ete d@ass_e b la suite d'une utilisation normale.
, Installation et entretien: La pr_sente garantie ne couvre pas les _quipements ou les pi_ces qui ont fait I'objet d'une installation ou de modifications et
de changements inad_quats ou non autoris_s, d'une mauvaise utilisation, de n_gligence, d'un accident, d'une surcharge, d'emballement, d'entretien
inad_quat, de r@aration ou d'entreposage qui, selon nous, auraient nut _la performance et _ la fiabilit_ du produit. De plus, la garantie ne couvre pas
I'entretien normal tel que les filtres _ air, le r_glage, le nettoyage du circuit d'alimentation et son obstruction (caus_e par I'accumulation de produits
chimiques, de salet_s, de calamine, de calcaire, et ainsi de suite).
, Exclusions suppl_meutaires: La pr_sente garantie exclut les pi_ces qui s'usent telles que les les joints toriques, les filtres, etc., ou tout mauvais
fonctionnement r_sultant d'un accident, d'une utilisation abusive, de modifications, de changements ou d'un entretien inad_quat du syst_me, du gel ou
d'une d_t_rioration chimique. La garantie du produit ne couvre pas les pi_ces accessoires telles que les commencer piles, les s_rie de corde
d'adaptateur de g_n_rateur et les couverture d'emmagasinage. Est aussi exclu tout _quipement us_, remis b neuf ou de d_monstration, tout
_quipement utilis_ pour I'alimentation principale en remplacement de I'alimentation de service et tout _quipement utilis_ pour I'alimentation d'appareils
de maintien des fonctions vitales. Cette garantie exclut toute d_faillance due b une catastrophe naturelle ou b toute autre force majeure hors du contrOle
du fabricant. 198189F,Rev.B,12/31/2006
BRIGGS & STRATTON POWER PRODUCTS GROUP, LLC
JEFFERSON, WI, USA
Fran(_ais
23

24 BRIGGSandSTRATTOH.COIVl

25

o
6n6ratrice portative
Caract ristiques du produit
Puissanceen watts commen?ant ........... 3,500 Watts
Puissanceen watts ...................... 3,250 Watts
Courant nominal
120 Volts CA ...................... 27,0 Amperes
240 Volts CA ...................... 13,5 Amperes
Fr6quencec.a...................... 60 Hzat 3600 rpm
Phase ................................. Monophas6
Poids 9 I'exp6dition ................... 59 kg (130 Ibs.)
CyNndr6e....................... 206 cc (12,48 cu. in.)
Ecartementdes 61ectrodes .......... 0.76 mm (0.030 in.)
Volume du r6servoir ............ 15 Litres (4 gallons US)
Capacit6du carter d'huile .......... 0.6 Litres (20 Onces)
Pi ces d'entretien courant
Filtre _ air ........................ 491588S ou 5043D
Bougieantiparasite .......................... 491055S
Bougied'allumage de platine de Iongue dur6e ...... 5066D
Bouteille d'huile 9 moteur ...................... 100005
Stabilisateur d'essence ........................ 5041D
Pare-6tincelles ............................. 83083GS
Puissance norninale:La puissance nominale brute des mod_les avecmoteur 9 essence est indiqu6e sur une 6tiquette,
conform6ment au code J1940 (Small Engine Power & Torque Rating Procedure) de ia SAE(Society of Automotive Engineers),
et la performance nominale a 6t6 obtenue et corrig6e conform6ment au code J1995 (r6vision 05-2002) de la SAE.Les vaieurs
de couple ont 6t6 mesur6es &3 060 tr/min; ies valeurs de puissance ont 6t6 mesur6es 9 3 600 tr/min. La puissance brute
r6eNedu moteur sera inf6rieure et sera affect6e, entre autres choses, par ies conditions de fonctionnement ambiantes ainsi que
par les diff6rents entre moteurs. Etant donn6 la vaste gamme de produits sur lesquels nos moteurs sont install6s, ainsi que la
vari6t6 de probi_mes environnementaux reii6s au fonctionnement de 1'6quipement,il est possible que le moteur _ essence que
vous avezachet6ne d6veloppe pas la puissance nominaie brute indiqu6e iorsqu'il est utilis6 pour entratner un appareil
61ectriquedonn6 (puissance <<sur site >>ou net r6eNe).Cettediff6rence est caus6epar diff6rents facteurs dont, entre autres, les
accessoires (filtre 9 air, 6chappement,chargement, refroidissement, carburateur, pompe &essence,etc.), ies limites de
I'appareil, ies conditions de fonctionnement ambiante (temp6rature, humidit6, I'altitude) et les diff6rences entre moteurs. En
raison des Nmitesdefabrication et de capacit6, Briggs & Stratton peut substituer un moteur de plus grande puissance pour un
moteur de cette s6rie.
Briggs& StrattunPowerProductsGroup,LLC
900N,Parkway
Jefferson,Wisconsin,53549 U.S.A.
20 [800) 743-4115 BRIGGSandSTRATTON.COM