Briggs & Stratton 030547 00 User Manual GENERATOR Manuals And Guides 1401502L
User Manual: Briggs & Stratton 030547-00 030547-00 BRIGGS & STRATTON GENERATOR - Manuals and Guides View the owners manual for your BRIGGS & STRATTON GENERATOR #03054700. Home:Tool Parts:Briggs&Stratton Parts:Briggs&Stratton GENERATOR Manual
Open the PDF directly: View PDF
.
Page Count: 76

RIGG &STRATrO N
®
rta IG
rator's I
This generator is certified in accordancewith CSA (CanadianStandards Association) standard 022.2 No. 100-04
(motors and generators) and rated in accordance with PGMA (Portable Generator Manufacturers' Association)
standard PGMAG200 (Standard for Testing and Validating Performance of Portable Generators).
BRIGGS & STRATTONPOWER PRODUCTS GROUP, LLC
MILWAUKEE, WISCONSIN, U.S.A. Manual No. 80008171 Revision-

Thankyoufor purchasing this quality-built Briggs & Stratton@ generator. We are pleased that you've placedyour confidence
in the Briggs & Stratton brand. When operatedand maintained according to the instructions in this manual,your Briggs &
Stratton generator will provide many years of dependableservice.
This manual containssafety informationto makeyou aware of the hazardsand risks associatedwith generatorproducts and
how to avoid them. This generator is designed and intended only for supplying electrical power for operatingcompatible
electrical lighting, appliances, tools and motor loads, and is not intendedfor any other purpose, it is important that you read
and understand these instructions thoroughly before attempting to start or operate this equipment. Save this original manual
for future reference.
This generator requires final assembly before use. Referto the Assembly section of this manual for instructions on final
assembly procedures. Follow the instructions completely.
Where to Find Us
You never have to look far to find Briggs & Stratton support and service for your generator. Consultyour Yellow Pages.There
are over 30,000 Briggs & Stratton authorized service dealersworldwide who provide quality service. You can also contact
Briggs & Stratton Customer Service by phone at (800) 743-4115, or on the Internet at BRIGGSandSTRATTON.COM.
Generator
Engine
Model Number
Revision
Serial Number
Model Number
Type Number
Code Number
Date Purchased
Copyright © 2013. Briggs & Stratton Power Products Group, LLC
Milwaukee, WI, USA.All rights reserved.
BRIGGS& STRATTONPOWERPRODUCTSis a registered
trademark of Briggs & Stratton Corporation
Milwaukee, WI, USA
2BRIGGSandSTRATTON.COIVl

Table of Contents
Operator Safety ................................. 4
Equipment Description......................................... 4
important Safety information .................................... 4
Assembly ..................................... 7
Unpack Generator ............................................ 7
Shipment Contents ........................................... 7
install Wheel Kit.............................................. 7
Add Engine Oil............................................... 8
Add Fuel.................................................... 8
System Ground .............................................. 9
Connecting to a Building's Electrical System........................ 9
Generator Location ........................................... 9
Featuresand Controls............................ 10
Cord Sets and Receptacles .................................... 11
Operation .................................... 12
Starting the Engine .......................................... 12
Connecting Electrical Loads.................................... 13
Stopping the Engine.......................................... 13
Warm Weather Operation ..................................... 13
Don't Overload Generator ..................................... 14
Maintenance .................................. 15
Maintenance Schedule........................................ 15
Generator Maintenance ....................................... 15
Fuel Valve Maintenance....................................... 16
Engine Maintenance.......................................... 16
Storage ................................................... 19
Troubleshooting................................ 20
Schematic ................................................. 21
Warranties .................................... 24
Emissions Control System Warranty ............................. 24
Generator Owner Warranty .................................... 26
Specifications................................. 28
Product Specifications........................................ 28
Common Service Parts ....................................... 28
Frangais Espa_ol
3

OperatorSafety
EquipmentDescription
Read this manual carefully and becomefamiliar
..... with your generator. Knowits applications, its
limitationsand any hazardsinvolved.
The generator is an engine-driven, revolving field, alternating
current (AC) generator. It was designed to supply electrical
power for operating compatible electrical lighting,
appliances, tools and motor loads. The generator's revolving
field is driven at about 3,600 rpm by a single-cylinder
engine.
NOTICE Exceedinggeneratorswattage/amperagecapacity
could damage generator and/or electrical devices connected
to it.
• DONOTexceedthe generator'swattage/amperagecapacity.See
Don'tOverloadGeneratorinthe Operationsection.
Everyeffort has been madeto ensure that the information in
this manual is both accurateand current. However,the
manufacturer reservesthe right to change,alter or otherwise
improve the generator and this documentation at any time
without prior notice.
The Emission Control System for this generator is warranted
for standards set by the Environmental Protection Agency
and the California Air Resources Board.
importantSafety information
The manufacturer cannot possibly anticipate every possible
circumstance that might involve a hazard.The warnings in
this manual,and the tags and decals affixed to the unit are,
therefore, not aft-inclusive. If you use a procedure, work
method or operating technique that the manufacturer does
not specifically recommend, you must satisfy yourself that it
is safe for you and others. You must also make sure that the
procedure, work method or operating technique that you
choose does not renderthe generator unsafe.
Safety Symbols and Meanings
ToxicFumes Kickback ElectricalShock
Fire Explosion Operator'sManual
MovingParts Flying Objects Hot Surface
,_. The safety alert symbol indicates a potential personal
injury hazard.A signal word (DANGER,WARNING,or
CAUTION)is used with the alert symbol to designatea
degreeor level of hazardseriousness. A safety symbol may
be used to representthe type of hazard.The signal word
NOTICEis usedto address practicesnot relatedto personal
injury.
,_, DANGERindicates a hazardwhich, if not avoided, will
result in death or serious injury.
_i_WARNINGindicates a hazardwhich, if not avoided,
could result in death or serious injury.
,A CAUTIONindicates a hazardwhich, if not avoided, could
result in minor or moderate injury.
NOTICEaddress practices not related to personal injury.
_i_WARNING The engine exhaust from this product
contains chemicals known to the Stateof California to
cause cancer, birth defects, or other reproductive harm.
WARNING Certaincomponents in this product and
relatedaccessories contain chemicals known to the State
of Californiato cause cancer, birth defects or other
reproductive harm. Wash hands after handling.
4 BRIGGSandSTRATTON.COIVi

Using a generator indoors CAN KiLL YOU iN MINUTES,
Generator exhaust contains carbon monoxide, This is
apoison you cannot see or smell,
V v
NEVER use inside ahome
or garage, EVEN iF doors
arid windows are open,
[]
Only use OUTSIDE and
far away from windows,
doors, and vents,
,A WARNING POISONOUS GAS HAZARD. Engine
exhaust contains carbon monoxide, a poisonous
_gas that could kill in minutes. You CANNOT
you
smell it, see it, or taste it. Even if you do not
smell exhaust fumes, you could still be exposed to carbon
monoxide gas.
• Operatethis product ONLY outside far away from windows,
doors and vents to reducethe risk of carbon monoxide gas
from accumulating and potentially being drawn towards
occupied spaces.
• Install battery-operated carbon monoxide alarms or plug-in
carbon monoxide alarmswith battery back-up according to the
manufacturer's instructions. Smoke alarms cannot detect
carbon monoxide gas.
• DO NOTrun this product inside homes, garages,basements,
crawlspaces,sheds, or other partially-enclosedspaces even if
using fans or opening doors and windows for ventilation.
Carbon monoxide canquickly build up in these spacesand can
linger for hours, even after this product has shut off.
• ALWAYS placethis product downwind and point the engine
exhaustaway from occupied spaces.
If you start to feel sick, dizzy, or weak while using this product,
shut it off and getto fresh air RIGHTAWAY.Seea doctor. You
may havecarbon monoxide poisoning.
_i_WARNING Starter cord kickback (rapid retraction) will
puii hand and arm toward enginefaster than you
can let go which could cause broken bones,
fractures, bruises, or sprains resulting in
serious injury.
• Whenstartingengine,pullcordslowlyuntil resistanceisfelt
andthenpullrapidlyto avoidkickback.
• NEVERstartor stopenginewith electricaldevicespluggedin
andturnedon.
_i_ WARNING Fuel and its vapors are extremely
flammable and explosive which could
cause burns, fire or explosion resulting
in death or serious injury.
WHENADDINGOR DRAININGFUEL
• Turn generator engineOFFand let it cool at least2 minutes
before removing fuel cap. Loosen capslowly to relieve pressure
in tank.
• Fill or drain fuel tank outdoors.
• DONOToverfill tank. Allow spacefor fuel expansion.
•Iffuel spills, wait until it evaporatesbefore starting engine.
• Keepfuel away from sparks, open flames, pilot lights,heat, and
other ignition sources.
• Checkfuel lines,tank, cap and fittings frequently for cracks or
leaks.Replaceif necessary.
• DONOTlighta cigarette or smoke.
WHENSTARTINGEQUIPMENT
• Ensure spark plug, muffler, fuel cap, and air cleanerare in
place.
• DO NOTcrank enginewith spark plug removed.
WHEN OPERATINGEQUIPMENT
• DO NOToperatethis product inside any building, carport,
porch, mobile equipment, marine applications, or enclosure.
• DONOTtip engine or equipment at angle which causesfuel to
spill.
• DONOTstop engineby moving choke control to "Choke"
position IN).
WHENTRANSPORTING,MOVING OR REPAIRINGEQUIPMENT
• Transport/move/repair with fuel tank EMPTYor with fuel shutoff
valve OFF.
• DONOTtip engine or equipment at angle which causesfuel to
spill.
• Disconnect spark plug wire.
WHEN STORINGFUELOR EQUIPMENTWITH FUELiN TANK
•Store away from furnaces, stoves, water heaters, clothes
dryers, or other appliancesthat have pilot light or other ignition
source becausethey could ignite fuel vapors.
,_, WARNING
• This generator does not meet U. S. CoastGuard Regulation
33CFR-183and should not beused on marine applications.
•Failureto use the appropriate U. S. Coast Guard approved
generator could result in deathor serious injury.

_i_ WARNING Generator voltage could cause electrical
')dhl shock or burn resulting in death or serious
injury.
• Use listed transfer equipment, suitable for the intended use,to
prevent backfeed by isolating generator from electric utility
workers.
• When using generator for backup power, notify utility company.
• Use a ground fault circuit interrupter (GFCI)in any damp or
highly conductive area,such as metal decking or steel work.
• DO NOTtouch bare wires or receptacles.
• DO NOTuse generator with electrical cords which are worn,
frayed, bareor otherwise damaged.
• DO NOToperate generator in the rain or wet weather.
• DO NOThandle generator or electrical cords while standing in
water, while barefoot, or while hands or feet are wet.
• DO NOTallow unqualified persons or children to operate or
service generator.
_i_ WARNING Exhaust heat/gases could ignite
combustibles, structures or damage fuel
_ causing a fire, resulting or
tank in death
serious injury.
Contact with muffler area could cause burns resulting in
serious injury.
• DO NOTtouch hot parts and AVOID hot exhaust gases.
• Allow equipment to cool before touching.
= Keepat least 5 feet (1.5 m) of clearance on all sides of
generator including overhead.
= It is a violation of California PuNic Resource Code,Section
4442, to use or operate the engineon any forest-covered,
brush-covered, or grass-covered land unlessthe exhaust
system is equipped with a spark arrester, as defined in Section
4442, maintained in effective working order. Other states or
federal jurisdictions may have similar laws.
Contact the original equipment manufacturer, retailer, or dealer
to obtain a spark arrester designed for the exhaust system
installed on this engine.
= Replacement parts must be the same and installed in the same
position as the original parts.
,&. WARNING Unintentional sparking could cause fire or
"_,dh electric shock resulting in death or
serious injury.
WHENADJUSTINGORMAKINGREPAIRSTOYOURGENERATOR
•Disconnect the spark plug wire from the spark plug and place
the wire where it cannot contact spark plug.
WHENTESTINGFORENGINESPARK
•Use approved spark plug tester.
•DO NOTcheck for spark with spark plug removed.
_i_WARNING Starter and other rotating parts could
entangle hands, hair, clothing, or accessories
resulting in serious injury.
• NEVERoperate generator without protective housing or covers.
• DO NOTwear loose clothing, jewelry or anything that could be
caught in the starter or other rotating parts.
• Tie up long hair and remove jewelry.
,& CAUTION Excessively high operating speeds could
result in minor injury.
Excessively low operatingspeeds impose a heavy load.
• DO NOTtamper with governor spring, links or other parts to
increase enginespeed. Generatorsupplies correct rated
frequency and voltage when running at governed speed.
• DO NOTmodify generator in any way.
NOTICE Exceedinggeneratorswattage/amperagecapacity
could damage generator and/or electrical devicesconnected
to it.
• DO NOTexceedthe generator's wattage/amperage capacity. See
Don't OverloadGeneratorin the Operationsection.
• Start generator and let engine stabilize before connecting
electrical loads.
• Connect electrical loads in OFFposition, then turn ONfor
operation.
• Turn electrical loads OFFand disconnect from generator before
stopping generator.
NOTICE improper treatment of generator could damage it
and shorten its life.
• Use generator only for intended uses.
• If you havequestions about intended use,ask dealeror contact
local service center.
• Operategenerator only on level surfaces.
• DO NOTexposegenerator to excessivemoisture, dust, dirt, or
corrosive vapors.
• DO NOTinsert any objects through cooling slots.
• If connected devicesoverheat, turn them off and disconnect them
from generator.
• Shut off generator if:
-electrical output is lost;
-equipment sparks, smokes, or emits flames;
-unit vibrates excessively.
6 BRIGGSandSTRATTON.COIVl

Assembly
Your generator requires some assembly and is ready for use
after it has been properly serviced with the recommended oil
and fuel.
If you haveany problemswith the assemblyof your generator,
pleasecall the generator helplineat 1-800-743-4115. if calling
for assistance,pleasehavethe model, revision, and serial
number from the identificationlabel available.SeeGenerator
Controls andFeaturesfor identification labellocation.
UnpackGenerator
1. Set the carton on a rigid, flat surface.
2. Remove everything from carton except generator.
3. Opencarton completely by cutting each corner from
top to bottom.
4. Leave generator on carton to install wheel kit.
ShipmentContents
The generatoris suppliedwith:
*Engineoil bottle
,Operator's manual
, Wheel kit
Install Wheel Kit
NOTICE Wheel kit is not intended for over-the-road use.
You will needthe following tools to install these
components:
•13 mm wrench
•Socket wrench with 13 mm socket
Install the wheel kit as follows:
1. Tip generator so that engine side is down.
2. Slide axle stud (A) through wheel (B).
6. Repeatsteps 2 through 5 to secure secondwheel.
7. Line up holes in support leg (E) with holes in generator
frame.
8. Attach support leg using two 16 mm capscrews (F) and
two M8 hex nuts (G). Tighten with a 13 mm socket
wrench and 13 mm wrench.
9. Return generator to normal operating position (resting
on wheels).
10. Slide handle bracket over generator frame and attach
handle (H) using two 50 mm capscrews (J) and two
IV18hex nuts (K). Tighten with a 13 mm socket wrench
and 13 mm wrench.
NOTICE Be sure to install wheel with raised hub inboard.
3. Slide a spacer (C) over axle stud on back side of wheel.
4. Slide axle stud through mounting bracket.
5. insert retaining pin (D) through hole on axle stud.

Add EngineOil
1. Place generator on a flat, level surface.
2. Cleanarea around oil fill and removeyellow oil fill cap.
3. Using oil funnel (optional), slowly pour contents of
provided oil bottle into oil fill opening.
NOTICE Improper treatment of generator could damage it
and shorten its life.
• DO NOTattempt to crank or start the engine beforeit has been
properly serviced with the recommended oil. This could result in
an enginefailure.
4. Replaceoil fill cap and fully tighten.
AddFuel
Fuel mustmeet these requirements:
•Clean,fresh, unleadedgasoline.
•A minimum of 87 octane/87 AKI (91 RON). For high
altitude use, see High Altitude.
•Gasolinewith up to 10% ethanol (gasohol) is acceptable.
_i_WARNING Fueland its vapors areextremelyflammable
and explosivewhich could causeburns,
fire or explosionresulting in death or
serious injury.
WHENADDINGFUEL
• Turn generator engineOFFand let it cool at least 2 minutes
before removing fuel cap. Loosen capslowly to relieve pressure
in tank.
• Fill fuel tank outdoors.
• DONOToverfill tank. Allow spacefor fuel expansion.
• If fuel spills, wait until it evaporatesbefore starting engine.
• Keepfuel away from sparks, open flames, pilot lights, heat, and
other ignition sources.
• Checkfuel lines, tank, cap and fittings frequently for cracks or
leaks. Replaceif necessary.
• DO NOTlight a cigarette or smoke.
1. Clean area around fuel fill cap, remove cap.
2. Slowly add unleaded gasoline (A) to fuel tank (B). Be
careful not to fill above the baffle (6). This allows
adequate space for fuel expansion as shown.
NOTICE Use of unapproved fuels could damage generator
and voids warranty.
• DONOTuseunapprovedgasolinesuchasE15andE85.
• DONOTmixoilingasolineormodifyengineto runonalternatefuels.
To protect the fuel system from gum formation, mix in a fuel
stabilizer when adding fuel. SeeStorage.All fuel is not the
same. If you experiencestarting or performance problems
after using fuel, switch to a different fuel provider or change
brands. This engine is certified to operate on gasoline. The
emission control system for this engine is EM (Engine
Modifications).
3. Install fuel cap and let any spilled fuel evaporatebefore
starting engine.
HighAltitude
At altitudes over 5,000 feet (1524 meters), a minimum
85 octane/85 AKI (89 RON)gasoline is acceptable.To
remain emissions compliant, high altitude adjustment is
required. Operation without this adjustment wiii cause
decreasedperformance, increasedfuel consumption, and
increasedemissions. Seean authorized dealerfor high
altitude adjustment information. Operation of the engine at
altitudes below 2,500 feet (762 meters) with the high altitude
kit is not recommended.
8BRIGGSandSTRATTON.COIVl

SystemGround
The generatorhas asystem ground that connectsthe
generatorframe componentsto the ground terminals on the
ACoutput receptacles.The system ground is connectedto the
AC neutralwire (the neutralis bondedto the generatorframe).
Special Requirements
There may be Federalor State OccupationalSafety and
Health Administration (OSHA)regulations, local codes, or
ordinances that apply to the intended use of the generator.
Pleaseconsult a qualified electrician, electrical inspector, or
the local agency having jurisdiction:
•In some areas,generators are requiredto be registered
with local utility companies.
•If the generator is used at a construction site, there
may be additional regulations which must be observed.
Connecting to a 8uiiding'sElectricalSystem
Connectionsfor standby power to a building's electrical
system must use a listed transfer switch installed by a
current licensed electrician. The connection must isolate the
generator power from the utility power and must comply
with all applicable laws and electrical codes.
,_. WARNING Generatorvoltage could cause electrical
_dhl shock or burn resulting in death or serious
miury.
•Uselistedtransferequipment,suitablefor the intendeduse,to
preventbackfeedby isolatinggeneratorfrom electricutility
workers.
• Whenusinggeneratorfor backuppower,notifyutility company.
• Useagroundfaultcircuit interrupter(GFCI)in anydampor
highlyconductivearea,suchas metaldeckingor steelwork.
•DONOTtouchbarewiresor receptacles.
•DONOTusegeneratorwithelectricalcordswhichareworn,
frayed,bareor otherwisedamaged.
•DONOToperategeneratorinthe rainorwetweather.
• DONOThandlegeneratoror electricalcordswhilestandingin
water,whilebarefoot,or whilehandsorfeetarewet.
• DONOTallowunqualifiedpersonsor childrento operateor
servicegenerator.
GeneratorLocation
Carbon MonoxidePoisoning
Using agenerator indoors CAN KiLL YOU IN MINUTES,
Generator exhaust contains carbon monoxide, This is
apoison you cannot see or smell,
V V
NEVER use insidea home
or garage, EVEN IF doors
and windows are open.
oA
B
Only use OUTSIDE and
far away from windows,
doors, and vents,
Exhaust Port
Pointed away from
occupied spaces
Operatethis product ONLYoutside far away from windows,
doors and vents to reducethe risk of carbon monoxide gas
from accumulating and potentially being drawn towards
occupied spaces.Install/maintain battery-operatedcarbon
monoxide alarms or plug-in carbon monoxide alarms with
battery back-upaccording to the manufacturer's instructions.
DONOTrun this product inside homes, garages,basements,
crawlspaces,sheds, or other partially-enclosedspaces even if
using fans or opening doors and windows for ventilation.
ALWAYSplace this product downwind and point the engine
exhaust awayfrom occupied spaces.
Risk of Fire Clearances
_i_WARNING Exhaustheat/gases could ignite
combustibles, structures or damagefuel tank
causing afire, resultingin death or serious injury.
• Keep at least 5 ft. (1.5 m) clearance on all sides of generator
including overhead.

FeaturesandControls
Read this Operator'sManual and safetyrules before operating yourgenerator.
Comparethe illustrations with your generator, to familiarize yourself with the locations of various controls and
adjustments. Save this manual for future reference.
A-Rocker Switch -- Set this switch to ON or I before using
recoil starter. Set switch to OFFor 0 to switch off
engine.
B-120 Volt AC, 30 Amp Travel Trailer Receptacle -- May
be used to supply electrical power for the operation of
120 Volt AC, 30 Amp, single phase, 60 Hzelectrical,
travel trailer loads.
C-Circuit Breakers -- Push-to-reset circuit breakers are
provided to protect the generator against electrical
overload.
D-120 Volt AC, 20 Amp, DuplexReceptacle -- May be
used to supply electrical power for the operation of
120 Volt AC,20 Amp, single phase,60 Hzelectrical,
lighting, appliance, tool and motor loads.
E- Oil Fill Cap-- Checkand add engine oil here.
F - Oil Drain Plug-- Drain engine oil here.
G-GroundingFastener -- Consult your local agency having
jurisdiction for grounding requirements in your area.
H-Spark Arrestor Muffler -- Exhaustmuffler lowers engine
noise and is equipped with a spark arrester screen.
J-Recoil Starter -- Usedto start the engine manually.
K-Air Cleaner -- Protects engine by filtering dust and
debris out of intake air.
L-ChokeLever -- Usedwhen starting a cold engine.
M- Fuel Valve -- Usedto turn fuel supply on and off to
engine.
N-Fuel Tank -- Capacityof four (4) U.S. gallons (15.14 I).
items Not Shown:
Engineidentification-- Provides model, type and code of
engine. Pleasehave these readily available if calling for
assistance.
Identification Label -- Provides model and serial number of
generator. Pleasehavethese readily available if calling for
assistance.
10 BRIGGSandSTRATTON.COIVl

CordSets andReceptacles
Use only high quality, well-insulated, grounded extension
cords with the generator's receptacles. Inspect extension
cords before each use.
Checkthe ratings of all extension cords before you use
them. Extension cord sets used should be rated for AC loads
20 Amps or greater. Checkoperator's manuals of devices to
be powered for the manufacturer's recommendations.
Keepextension cords as short as possible to minimize
voltage drop.
,_. WARNING Damagedor overloaded electrical cords
could overheat, arc, and burn resulting in death
or serious injury.
• ONLY use cords ratedfor your loads.
• Follow all safeties on electrical cords.
• Inspect cord sets before each use.
120 VoltAC, 30 Amp Travel Trailer Receptacle
Use a NEIViATT-30 plug with this receptacle.Connect a
3-wire travel trailer cord set rated for 125 Volt AC loads at
30 Amps to the plug.
NEIVlATT-30 Ground (Green)
120 Volt AC, 20 Amp, Duplex Receptacle
The duplex receptacle is protected against overload by a
push-to-reset circuit breaker.
Usereceptacleto operate 120 Volt AC, single-phase, 60 Hz
electrical loads requiring up to 2,400 watts (2.4 kW) at
20 Amps of current. Usecord sets that are rated for 125 Volt
AC loads at 20 Amps (or greater).
Hot
120V Neutral
Use this receptacleto operate 120 Volt AC, 60 Hz, single
phase travel trailer loads requiring up to 3,500 watts (3.5
kW) of power at 29.16 Amps. The outlet is protected by a
push-to-reset circuit breaker.
NOTICE Receptacles may be marked with rating value
greater than generator output capacity.
• NEVERattempt to power a device requiring more amperagethan
generator or receptaclecan supply.
• DONOToverloadthe generator. SeeDon't OverloadGenerator.
11

Operation
Startingthe Engine
Disconnect all electrical loads from the generator. Usethe
following start instructions:
1. Make sure unit is on a level surface.
NOTICE Failureto start and operate the unit on a level
surface could causethe unit not to start or shut down during
operation.
2. Turn the fuel valve (A) to the "On" position.
\
3. Push choke lever (B) to "Choke" position (N).
4. Push rocker switch (C) to ONor I position.
5. Grasp recoil handleand pull slowly until slight
resistance is felt. Then pull rapidly one time only to
start engine.
•If engine starts, proceed to step 7.
•If engine fails to start, proceedto step 6.
_i_WARNING Starter cord kickback (rapid retraction) will
puii hand and arm toward enginefaster than you
.an let go which could cause broken bones,
fractures, bruises, or sprains resulting in
serious injury.
= Whenstartingengine,pullcordslowlyuntil resistanceisfelt
andthenpullrapidlyto avoidkickback.
• NEVERstartor stopenginewith electricaldevicespluggedin
andturnedon.
6. Move choke lever to "Half" choke position, and pull
recoil handletwice.
•If engine fails to start, repeat steps 5 thru 7.
7. Slowly move choke lever to "Run" position (1+1),If
engine falters, move choke lever to "Half" choke
position until engine runs smoothly, andthen to "Run"
position (1+1).
NOTICE If engine floods, place choke lever in "Run"
position (1_1)and crank until engine starts.
NOTICE If engine starts after 3 pulls but fails to run, or if
unit shuts down during operation, makesure unit is on a
level surface and check for proper oil level in crankcase. This
unit may be equipped with a low oil protection device. If so,
oil must be at proper level for engine to start.
_i_ WARNING Exhaust heat/gases could ignite
combustibles, structures or damage fuel
.,_ causing a fire, resulting or
tank in death
serious injury.
Contact with muffler area could cause burns resulting in
serious injury.
• DO NOTtouch hot parts and AVOIDhot exhaust gases.
• Allow equipment to cool before touching.
• Keep at least 5 feet (1.5 m) of clearanceon all sides of
generator including overhead.
• It is a violation of California Public Resource Code,Section
4442, to use or operate the engine on any forest-covered,
brush-covered, or grass-covered land unless the exhaust
system is equipped with a spark arrester, as defined in Section
4442, maintained in effective working order. Other states or
federal jurisdictions may have similar laws.
Contact the original equipment manufacturer, retailer, or dealer
to obtain a spark arrester designed for the exhaust system
installed on this engine.
• Replacement parts must be the same and installed in the same
position as the original parts.
12 BRIGGSandSTRATTON.COM

ConnectingElectricalLoads
1. Let engine stabilize and warm up for a few minutes
after starting.
2. Plug in andturn on the desired 120 Volt AC,single
phase, 60 Hzelectrical loads.
NOTICE
*DONOTconnect 240 Volt loads to the 120 Volt
receptacles.
*DONOTconnect 3-phase loads to the generator.
*DONOTconnect 50 Hzloads to the generator.
*DONOTOVERLOADTHEGENERATOR.SeeDon't
Overload Generator.
NOT/CE Exceeding generators wattage/amperage capacity
could damage generator and/or electrical devices connected
to it.
•DO NOTexceedthe generator's wattage/amperage capacity. See
Don't OverloadGeneratorin the Operationsection.
•Start generator and let engine stabilize before connecting
electrical loads.
• Connect electrical loads in OFFposition, then turn ONfor
operation.
•Turn electrical loads OFFand disconnectfrom generator before
stopping generator.
Stopping the Engine
1. Turn OFFand unplug alJ electrical loads from generator
panel receptacles. NEVERstart or stop enginewith
electrical devices plugged in and turned ON.
2. Let engine run at no-load for several minutes to
stabilize internal temperatures of engine and generator.
3. Push rocker switch to OFFor 0 position.
_i_WARNING Fueland its vapors areextremelyflammable
and explosivewhich could causeburns,
fire or explosionresulting in death or
serious injury.
• DONOTstopengineby movingchokecontrolto "Choke"
position(N).
4. Move fuel valve to "Off" position.
13

Don't OverloadGenerator
Capacity
You must make sure your generator can supply enough
rated (running) and surge (starting) watts for the items you
will power at the same time. Follow these simple steps:
1. Selectthe items you will power at the same time.
2. Total the rated (running) watts of these items. This is
the amount of power your generator must produce to
keep your items running. Seethe table on the right.
3. Estimatehow many surge (starting) watts you will need.
Surge wattage is the short burst of power neededto
start electric motor-driven tools or appliancessuch as a
circular saw or refrigerator. Becausenot all motors start
at the sametime, total surge watts can be estimatedby
adding only the item(s) with the highest additional surge
watts to the total rated watts from step 2.
Example:
Toolor Appliance
WaterWell Pump
Refrigerator
FurnaceFan
Television
Light (75 Watts)
Running (Rated)
Watts
1200
700
800
500
75
3275 Total
Running Watts
Total Rated(Running) Watts
Highest Additional Surge Watts
Total Generator Output Required
Additional Starting
(Surge) Watts
21O0
2200
2350
2350 Highest
Starting Watts
= 3275
= 2350
= 5625
Power Management
To prolong the life of your generator and attacheddevices, it
is important to take care when adding electrical loads to your
generator. There should be nothing connected to the
generator outlets before starting its engine. The correct and
safe way to manage generator power is to sequentially add
loads as follows:
1. With nothing connected to the generator,start the
engine as described in this manual.
2. Plug in andturn on the first load, preferablythe largest
load you have.
3. Permit the generator output to stabilize (engine runs
smoothly and attached deviceoperates properly).
4. Plug in andturn on the next load.
5. Again, permit the generator to stabilize.
6. Repeatsteps 4 and 5 for each additional load.
Wattage Reference Guide
Running* Additional
Tool or Appliance (Rated) Starting
Watts (Surge)
Watts
Essentials
Light Bulb - 75 watt 75 --
FurnaceFan Blower- 1/2 HP 800 2350
Sump Pump - 1/3 HP 800 1300
Refrigerator/Freezer 700 2200
Water Well Pump - 1/2 HP 1000 2100
Heating/Cooling
Window AC - 10,000 BTU 1200 3600
Humidifier- 13 Gai 175 --
CentralAC - 24,000 BTU 3800 11400
Kitchen
Microwave Oven- 1000 Watt 1000 --
Coffee Maker 1000 --
Electric Stove - 8" Element 2100 --
Toaster 850 --
Family Room
DVD/CDPlayer 100 --
VCR 100 --
Stereo Receiver 450 --
Color Television - 27 in 500 --
Personal Computer w/17 in 800 --
monitor
Other
Security System 500 --
AM/FM Clock Radio 100 --
GarageDoor Opener- 1/2 HP 875 2350
Electric Water Heater 4700 11700
DIf/Job Site
Quartz HalogenWork Light 1000 --
Airless Sprayer- 1/3 HP 600 1200
Reciprocating Saw 960 --
Electric Drill - 1/2 HP, 5.4 Amps 600 900
Circular Saw - 7-1/4 in 1400 2300
Miter Saw- 10 in 1800 1800
Table Planer - 6 in 1800 1800
Table Saw/RadialArm Saw - 10 in 2000 2000
Air Compressor - 1 HP 1600 4500
NEVERadd more loads than the generator capacity. Take
special care to consider surge loads in generator capacity, as
described above.
*Wattageslisted are approximate only. Checktool or
appliance for actual wattage.
14 BRIGGSandSTRATTON.COIVl

Maintenance
Maintenance Schedule
Follow the hourly or calendar intervals, whichever occurs
first. More frequent service is required when operating in
adverseconditions noted below.
•Changeengine oil
•Cleandebris
Check engineoil level
Service engineair cleaner'
Changeengine oil'
Servicefuel valve
Service spark plug
inspect muffler and spark arrester
Cleancooling system'
Service more often under dirty or dusty conditions.
General Recommendations
Regular maintenancewill improve the performance and
extend the life of the generator. Seeany authorizeddealer for
service.
The generator's warranty does not cover items that have
been subjected to operator abuse or negligence.To receive
full value from the warranty, the operator must maintain the
generator as instructed in this manual.
Some adjustments will needto be made periodically to
properly maintain your generator.
All service and adjustments should be made at least once
each season. Follow the requirements in the Maintenance
Schedule chart above.
NOTICE Oncea year you should clean or replace the spark
plug and replacethe air filter. New spark plugs and clean air
filter assure proper fuel-air mixture and help your engine run
better and last longer.
Emissions Control
Maintenance, replacement, or repair of the emissions
controldevices and systemsmay be performedby any
non-roadengine repair establishment or individual.
However,to obtain "no charge" emissions control service,
the work must be performed by a factory authorized dealer.
Seethe Emissions Warranty.
GeneratorMaintenance
Generator maintenanceconsists of keepingthe unit clean
and dry. Operate and store the unit in a clean dry
environment where it wiii not be exposedto excessive dust,
dirt, moisture, or any corrosive vapors. Cooling air slots in
the generator must not become clogged with snow, leaves,
or any other foreign material.
NOTICE DO NOTusewater or other liquids to clean
generator. Liquids can enter engine fuel system, causing
poor performance and/or failure to occur, in addition, if
liquid enters generator through cooling air slots, some of the
liquid will be retainedin voids and cracks of the rotor and
stator winding insulation. Liquid and dirt buildup on the
generator internal windings will eventually decreasethe
insulation resistanceof these windings.
Cleaning
Dailyor before use, look around and underneath the
generator for signs of oil or fuel leaks. Cleanaccumulated
debris from inside and outside the generator. Keepthe
linkage, spring and other engine controls clean. Keepthe
areaaround and behind the muffler free from any
combustible debris, inspect cooling air slots and openings
on generator. Theseopenings must be kept clean and
unobstructed.
Engine parts should be kept clean to reduce the risk of
overheating and ignition of accumulateddebris:
•Use a damp cloth to wipe exterior surfaces clean.
NOTICE improper treatment of generator could damage it
and shorten its life.
• DO NOTexposegenerator to excessivemoisture, dust, dirt, or
corrosive vapors.
• DONOTinsert any objects through cooling slots.
•Use a soft bristle brush to loosen cakedon dirt or oil.
•Use a vacuum cleaner to pick up loose dirt and debris.
15

FuelValve Maintenance
The fuel valve is equipped with a fuel sediment cup, screen,
and o-ring that needto be cleaned.
1. Move fuel valve to "Off" position.
2. Removesediment cup (A) from fuel valve. Remove
o-ring (B) and screen (C) from fuel valve.
3. Wash sediment cup, o-ring, and screen in a
nonflammablesolvent. Drythem thoroughly.
4. Place screen and o-ring into fud valve. Installsediment
cup and tighten securely.
5. Movefuel valve to "On" position,and check for leaks.
Replacefud valve ifthere is any leakage.
EngineMaintenance
_i_WARNING Unintentional sparking could cause fire or
'_alh electric shock resulting in death or
serious injury.
WHENADJUSTINGORMAKINGREPAIRSTOYOURGENERATOR
•Disconnectthe sparkplugwirefromthe sparkplugandplace
the wirewhereit cannotcontactsparkplug.
WHENTESTINGFORENGINESPARK
• Useapprovedsparkplugtester.
• DONOTcheckfor sparkwithsparkplugremoved.
Oil
Oil Recommendations
We recommend the use of Briggs & Stratton Warranty
Certified oils for best performance. Other high-quality
detergent oils are acceptableif classified for service SF, SG,
SH, SJ or higher. DO NOTuse special additives.
Outdoor temperatures determine the proper oil viscosity for
the engine. Usethe chart to select the best viscosity for the
outdoor temperature rangeexpected.
oF
104 _ _ __ ,
86 _o_,,
5068__oo__°
32 o
14
-4
-22 '_
oC
__30
2O
:__10
B_ _ 0
-20
-30
* Below 40°F (4°C) the use of SAE30 will result in hard starting.
** Above 80°F (27°C) the useof 10W30 may cause increased oil
consumption. Check oil level more frequently.
Checking Oil Level
Oil level should be checked prior to each use or at least
every 8 hours of operation. Keepoil level maintained.
I. Make sure generator is on a level surface.
2. Cleanarea around oil fill and remove oil fill cap.
3. Verify oil is at the point of overflowing at oil fill
opening.
4. Replaceand tighten oil fill cap.
Adding Engine Oil
1. Make sure generator is on a level surface.
2. Check oil level as described in Checking OilLevel
3. if needed,slowly pour oil into oil fill opening to the
point of overflowing at oil fill.
4. Replaceand tighten oil fill cap.
16 BRIGGSandSTRATTON.COM

Changing Engine Oil
if you are using your generator under extremely dirty or
dusty conditions, or in extremely hot weather, changethe oil
more often.
,& CAUTION Avoid prolonged or repeated skin contact
with used motor oil.
• Used motor oil has beenshown to causeskin cancer in certain
laboratory animals.
• Thoroughly wash exposed areaswith soap and water.
KEEPOUTOFREACHOFCHILDREN.DON'T
POLLUTE.CONSERVERESOURCES.RETURN
USEDOIL TO COLLECTIONCENTERS.
Service Air Cleaner
Your enginewill not run properly and may be damaged if
you run it with a dirty air cleaner. Cleanor replace more
often if operating under dusty or dirty conditions.
To servicethe air cleaner, follow these steps:
1. Loosen screws (B) and remove air cleaner cover (E).
Change the oil while the engine is still warm from
running,as follows:
1. Make sure unit is on a level surface.
.
3.
Disconnectthe spark plug wire from the spark plug and
place the wire where it cannot contact spark plug.
Cleanarea around oil drain plug (A). The oil drain plug
is locatedat baseof engine, opposite carburetor.
4. Removeoil drain plug and drain oil completely into a
suitable container.
5. Reinstall oil drain plug andtighten securely. Remove oil
fill cap.
6. Slowly pour oil (about 20 oz.) into oil fiii opening (B) to
the point of overflowing (C) at oil fill cap. DONOT
overfill.
7. Reinstall oil fill cap. Finger tighten cap securely.
8. Wipe up any spilled oil.
2. Carefully removecartridge (F) from base (G).
3. Install clean (or new) air cleaner assembly inside cover.
Dispose of old filter properly.
4. Assemble air cleaner cover onto base and tighten
screws.
Service Spark Plug
Changing the spark plug will helpyour engine to start easier
and run better.
1. Cleanarea around spark plug.
2. Remove and inspect spark plug.
3. Check electrode gapwith wire feeler gauge and reset
spark plug gap to recommended gap if necessary(see
Specifications).
4. Replacespark plug if electrodes are pitted, burned or
porcelain is cracked. Use the recommended
replacement spark plug. SeeSpecifications.
5. install spark plug and tighten firmly.
17

inspectMuffler and Spark Arrester
inspect the muffler for cracks, corrosion, or other damage.
Remove the spark arrester, if equipped, and inspect for
damage or carbon blockage, if replacement parts are
required, make sure to use only original equipment
replacement parts.
,_, WARNING Exhaust heat/gases could ignite
combustibles, structures or damage fuel
causing a fire, resulting or
tank in death
serious injury.
Contact with muffler area could cause burns resulting in
serious injury.
• DONOTtouch hot parts and AVOID hot exhaustgases.
• Allow equipment to cool before touching.
•Keepat least 5 feet (1.5 m) of clearance on all sides of
generator including overhead.
•It is a violation of California Public ResourceCode, Section
4442, to use or operatethe engine on any forest-covered,
brush-covered, or grass-covered land unlessthe exhaust
system is equipped with a spark arrester, as defined in Section
4442, maintained in effective working order. Other states or
federal jurisdictions may havesimilar laws.
Contact the original equipment manufacturer, retailer, or dealer
to obtain a spark arrester designed for the exhaust system
installed on this engine.
•Replacementparts must be the same and installed in the same
position as the original parts.
Clean and inspectthe sparkattester as follows:
1. To remove muffler heat shield (A) from muffler (B),
removefour screws that connect guard to muffler
bracket.
Clean Cooling System
Over time debris may accumulatein cylinder cooling fins and
cannot be observedwithout partial engine disassembly. For
this reason,we recommend you have a Briggs & Stratton
authorized dealerclean the cooling system (D) per
recommended intervals (see Maintenance Schedule in the
Maintenance section). Equally important is to keeptop of
engine free from debris. Also see Cleaning.
Carburetor Adjustment
The carburetor on this engine is low emission, it is equipped
with a non-adjustable idle mixture valve. Top speed has been
set at the factory, if adjustment is required, see a Briggs &
Stratton authorized dealer.
,A CAUTION Excessively high operating speeds could
result in minor injury.
Excessively low speeds impose a heavy load.
• DONOTtamper with governor spring, links or other parts to
increaseengine speed.Generatorsupplies correct rated
frequency and voltagewhen running at governed speed.
• DONOTmodify generator in any way.
,
3.
Removefour screwsthat attachsparkarresterscreen(C).
inspect screenand obtain a replacement if torn,
perforated or otherwise damaged. DO NOTuse a
defective screen, if screen is not damaged,clean it with
commercial solvent.
4. Reattachscreen and muffler guard.
18 BRIGGSandSTRATTON.COIVl

Storage
The generator should be started at least once every seven
days and allowed to run at least 30 minutes. If this cannot be
done and you must store the unit for more than 30 days, use
the following guidelines to prepare it for storage.
GeneratorStorage
•Cleanthe generator as outlined in Cleaningin the
Maintenancesection.
•Checkthat cooling air slots and openings on generator
are open and unobstructed.
LongTerm Storage instructions
Fuel can becomestale when stored over 30 days. Stale fuel
causes acid and gum deposits to form inthe fuel system or
on essential carburetor parts. To keep fuel fresh, use Briggs
& Stratton® AdvancedFormula FuelTreatment & Stabilizer,
availablewherever Briggs & Stratton genuineservice parts
are sold.
For engines equippedwith a FRESHSTART® fuel cap, use
Briggs & Stratton FRESHSTART® available in a drip
concentrate cartridge.
There is no needto drain gasoline from the engine if a fuel
stabilizer is added according to instructions.Run the engine
for 2 minutes to circulate the stabilizer throughout the fuel
system before storage.
If gasoline in the engine has not beentreated with a fuel
stabilizer, it must be drained into an approved container. Run
the engine until it stops from lackof fuel. The use of a fuel
stabilizer in the storage container is recommended to
maintain freshness.
_i_WARNING Fueland its vaporsare extremelyflammable
and explosivewhich could causeburns,
fire or explosionresultingin deathor
serious injury.
WHENSTORINGFUELOREQUIPMENTWITHFUELiN TANK
• Store away from furnaces, stoves, water heaters,clothes dryers
or other appliancesthat havepilot light or other ignition source
becausethey could ignite fuel vapors.
WHEN DRAININGFUEL
*Turn generator engine OFFand let it cool at least2 minutes
before removing fuel cap. Loosen cap slowly to relieve pressure
in tank.
• Drainfuel tank outdoors.
•Keepfuel away from sparks, openflames, pilot lights,heat, and
other ignition sources.
•Checkfuel lines,tank, cap andfittings frequently for cracks or
leaks.Replaceif necessary.
•DONOTlighta cigarette or smoke.
Change Oil
While engine is still warm, drain oil from crankcase.Refill
with recommended grade. See Changing Engine Oilin Engine
Maintenance.
Other Storage Tips
1. DO NOTstore fuel from one seasonto another unless it
has beentreated as described in Long TermStorage
Instructions.
2. Replacefuel can if it starts to rust. Contaminatedfuel
will cause engine problems.
3. If possible, store unit indoors and cover it to give
protection from dust and dirt.
4. Cover unit with a suitable protective cover that does not
retain moisture.
WARNING Storage covers could cause a fire
resulting in death or serious injury.
= DONOTplace a storage cover over a hot generator.
= Let equipment cool for a sufficient time before placing the
cover onthe equipment.
5. Store generator in clean, dry area.
19

Troubleshooting
Problem
Engineis running,but no AC
output is avaiiabJe.
Canse
1. Circuit breaker is open.
2. Fault in generator.
3. Poor connection or defective cord set.
4. Connected deviceis bad.
Short circuit in a connected load. 1.
Enginespeed is too slow. 2.
Generator is overloaded. 3.
Shorted generator circuit. 4.
Clogged or dirty fuel filter. 5.
Rocker switch set to OFFor 0 position. 1.
Fuel Valve is in "Off" position. 2.
Engine runsgood at no-load
but"bogs down" when loads
are connected.
Engine will notstart, startsand
runs rough,or shutsdown
.
2.
3.
4.
5.
1.
2.
3. Low oil level.
Correction
1. Reset circuit breaker,
2. Contactauthorized service facility.
3. Checkand repair.
4. Connect another device that is in good
condition.
Disconnect shorted electrical load,
Contactauthorized service facility.
SeeDon't OverloadGenerator,
Contactauthorized service facility.
Cleanor replacefuel filter.
Set rocker switch to ON or I position.
Turn fuel valveto "On" position.
3. Fill crankcaseto proper level or place
generator on level surface.
4. Cleanor replaceair cleaner.
5. Cloggedor dirty fuel filter.
6. Fill fuel tank.
7. Drain fuel tank and carburetor; fill with
fresh fuel.
4. Dirty air cleaner.
5. Clogged or dirty fuel filter.
6. Out of fuel.
7. Stale fuel.
when running. .
plug.
9. Badspark plug.
10. Water in fuel.
Engine lacks power.
8. Connectwire to spark plug.
9. Replacespark plug.
10. Drain gas tank and carburetor; fill with
fresh fuel.
11. Wait 5 minutes and re-crank engine.
Engine "hunts" or falters.
Spark plug wire not connectedto spark
11. Flooded.
12.
13.
14.
1.
2.
3.
1.
Excessivelyrich fuel mixture. 12.
intake valvestuck open or closed. 13.
Engine has lost compression. 14.
Loadis too high. 1.
Dirty air filter. 2.
Clogged or dirty fuel filter. 3.
Carburetoris runningtoo rich or too lean. 1.
2. Clogged or dirty fuel filter. .
Contactauthorized service facility.
Contactauthorized service facility.
Contactauthorized service facility.
SeeDon't OverloadGenerator.
Replaceair filter.
Cleanor replacefuel filter.
Contactauthorized service facility.
Cleanor replacefuel filter.
20 BRIGGSandSTRATTON.COIVl

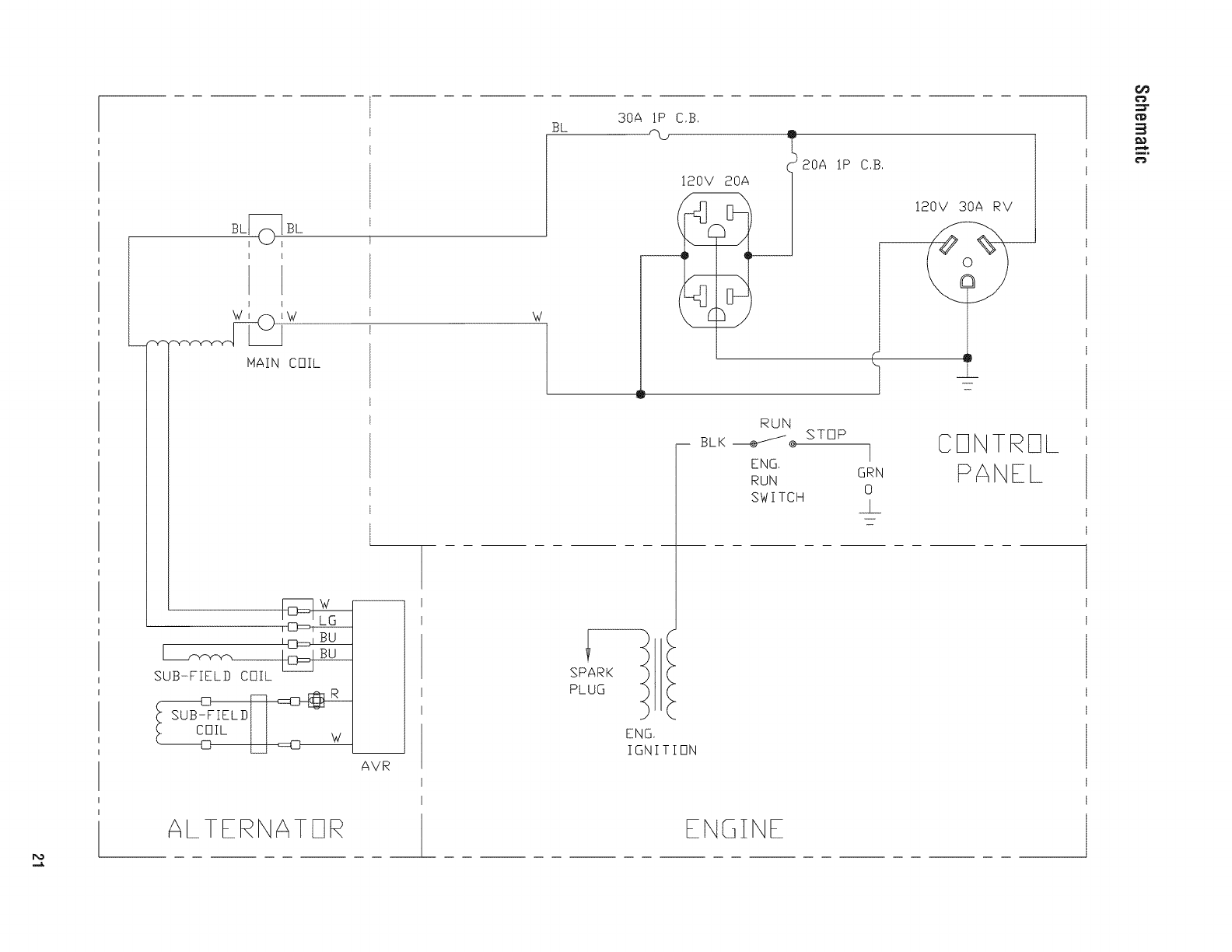
BL_BL
I
HAIN COIL
UB-FIEL COIL
IL LJ _w_w
ALTERNATE1R
AVR
W
3OA 1P
BL C,B,
120V 20A
__I 20A
IP C,S,
!20V 30A RV
RUN
BLK _® STOP
ENG,
RUN
SWITCH
I
GRN
0
_L
CONTROL
PANEL
SPARK
PLUG
ENG,
IGNITION
ENGINE

Reserved
22 BRIGGSandSTRATTON.COIVl

Reserved
23

Warranties
California,U.S. EPA,and Brigos& Stratton
CorporationEmissionsControlWarranty
Statement
YourWarrantyRightsAndObligations
TheCaliforniaAir ResourcesBoard,U.S.EPA,andBriggs& Stratton
(B&S)arepleasedto explaintheemissionscontrolsystemwarranty
onyourModelYear2013-2014engine/equipment.InCalifornia,new
smalloff-roadenginesandlargesparkignitedengineslessthanor
equalto 1.0litermustbedesigned,built,andequippedto meetthe
State'sstringentanti-smogstandards.B&Smustwarrantthe
emissionscontrolsystemonyourengine/equipmentforthe periodsof
timelistedbelowprovidedtherehasbeennoabuse,neglect,or
impropermaintenanceofyourengineorequipment.
Youremissionscontrolsystemmayincludepartssuchas the
carburetoror fuel injectionsystem,ignitionsystem,andcatalytic
converter.Alsoincludedmaybehoses,belts,connectors,sensors,
andotheremissions-relatedassemblies.Yourevaporativeemission
controlsystemmayincludepartssuchas:carburetors,fueltanks,
fuel lines,fuel caps,valves,canisters,filters,vaporhoses,clamps,
connectors,andotherassociatedcomponents.Wherea warrantable
conditionexists,B&Swill repairyour engine/equipmentat no cost
to you includingdiagnosis,parts,andlabor.
Manufacturer'sWarrantyCoverage:
Smalloff-roadenginesandlargesparkignitedengineslessthan or
equalto 1.0 liter,andanyemissionsrelatedcomponentsof the
equipment,arewarrantedfor twoyears*.If anyemissions-related
part onyourengine/equipmentisdefective,the partwill berepaired
or replacedby B&S.
* Twoyearsorfor thetime periodlistedinthe respectiveengineor
productwarrantystatement,whicheverisgreater.
Owner'sWarrantyResponsibilities:
• As the engine/equipmentowner,you areresponsiblefor the
performanceof the requiredmaintenancelistedinyour
owner'smanual.B&Srecommendsthatyou retainall receipts
coveringmaintenanceon yourengine/equipment,but B&S
cannotdenywarrantysolelyfor the lackof receiptsoryour
failureto ensurethe performanceof all scheduled
maintenance.
•As the engine/equipmentowner,you shouldhoweverbe
awarethat B&Smaydenyyouwarrantycoverageif your
engine/equipmentor a parthasfaileddueto abuse,neglect,
impropermaintenance,or unapprovedmodifications.
•Youareresponsiblefor presentingyourengine/equipmentto
a B&Sdistributioncenter,servicingdealer,or other
equivalententity,asapplicable,as soonas a problemexists.
Thewarrantyrepairsshouldbecompletedina reasonable
amountof time,not to exceed30 days.Ifyou haveany
questionsregardingyour warrantyrightsandresponsibilities,
youshouldcontactB&Sat 1-800-444-7774(in USA)or
BRIGGSandSTRATTON.COM.
Briggs & Stratton Emissions ControlWarranty Provisions
Thefollowing are specific provisions relativeto your Emissions
Control Warranty Coverage. It is in addition to the B&S engine
warranty for non-regulated enginesfound inthe Operator's Manual.
1. Warranted Emissions Parts
Coverage under this warranty extends only to the parts listed
below (the emissions control systems parts) to the extent
these parts were present on the B&S engine and/or B&S
supplied fuel system.
a. Fuel Metering System
•Cold start enrichment system (soft choke)
•Carburetor and internal parts
• Fuel pump
• Fuel line, fuel line fittings, clamps
• Fuel tank, capand tether
• Carbon canister
b. Air Induction System
• Air cleaner
• intake manifold
• Purge and vent line
c. ignition System
• Spark plug(s)
• Magneto ignition system
d. CatalystSystem
• Catalytic converter
• Exhaust manifold
• Air injection system or pulse valve
e. Miscellaneous items Usedin Above Systems
• Vacuum, temperature, position, time sensitive valves
and switches
• Connectors and assemblies
2. Length of Coverage
For a period of two years from date of original purchase*,
B&S warrants to the original purchaser and each subsequent
purchaser that the engine is designed, built, and equipped so
as to conform with all applicable regulations adopted by the
Air Resources Board; that it is free from defects in material
and workmanship that could causethe failure of a warranted
part; and that it is identical in all material respects to the
engine described in the manufacturer's application for
certification. The warranty period begins on the date the
engine is originally purchased.
• Two years or for the time period listed in the respective
engine or product warranty statement, whichever is greater.
24 BRIGGSandSTRMTON.COIVl

Thewarranty on emissions-related parts is as follows:
• Any warranted part that is not scheduled for replacementas
required maintenance in the owner's manual supplied, is
warranted for the warranty period stated above. If any such
part fails during the period of warranty coverage, the part will
be repaired or replaced by B&S at no charge to the owner.
Any such part repaired or replaced under the warranty will be
warranted for the remaining warranty period.
• Any warranted part that is scheduled only for regular
inspection in the owner's manual supplied, is warranted for
the warranty period stated above.Any such part repaired or
replaced under warranty will bewarranted for the remaining
warranty period.
• Any warranted part that is scheduledfor replacementas
required maintenancein the owner's manual supplied, is
warranted for the period of time prior to the first scheduled
replacementpoint for that part. If the part fails prior to the first
scheduled replacement,the part will be repairedor replaced by
B&S at no chargeto the owner. Any such part repaired or
replaced under warranty will be warranted for the remainder of
the period prior to the first scheduledreplacementpoint for the
part.
• Add on or modified parts that are not exempted by the Air
Resources Board may not be used. The use of any non
exempted add on or modified parts by the owner will be
grounds for disallowing a warranty claim. The manufacturer
will not be liableto warrant failures of warranted parts caused
by the useof a non exempted add on or modified part.
3. ConsequentialCoverage
Coverageshall extend to the failure of any engine
components caused by the failure of any warranted emissions
parts.
4. Claims and Coverage Exclusions
Warranty claims shall befiled according to the provisions of
the B&S engine warranty policy. Warranty coverage does not
apply to failures of emissions partsthat are not original
equipment B&S parts or to parts that fail due to abuse,
neglect, or improper maintenance as set forth in the B&S
engine warranty policy. B&S is not liable for warranty
coverageof failures of emissions parts caused by the use of
add-on or modified parts.
LookFor Relevant EmissionsDurabiJityPeriodand Air Index
informationOn Your SmaJJOff-Road Engine EmissionsLabel
Enginesthat are certified to meet the California Air Resources
Board (CARB)small off-road Emissions Standard must display
information regarding the Emissions Durability Period and the Air
Index. Briggs & Stratton makes this information available to the
consumer on our emissions labels.The engine emissions labelwill
indicate certification information.
The Emissions DurabiJJtyPeriod describes the number of hours of
actual running time for which the engine is certified to be emissions
compliant, assuming proper maintenance in accordance with the
Operating & Maintenance Instructions. Thefollowing categories are
used:
Moderate:
Engine is certified to be emissions compliant for 125 hours of
actual engine running time.
Intermediate:
Engine is certified to be emissions compliant for 250 hours of
actual engine running time.
Extended:
Engine is certified to be emissions compliant for 500 hours of
actual engine running time.
For example, a typical walk-behind lawn mower is used 20 to 25
hours per year. Therefore, the EmissionsDurability Periodof an
engine with an intermediate rating would equateto 10 to 12 years.
Briggs & Stratton engines are certified to meetthe United States
Environmental Protection Agency (USEPA) Phase2 or Phase 3
emissions standards. The Emissions Compliance Period referred to
on the Emissions Compliance label indicates the number of
operating hours for which the engine hasbeen shown to meet
Federalemissions requirements.
For engines less than 225 cc displacement.
Category C= 125 hours
Category B = 250 hours
CategoryA = 500 hours
For engines of 225 cc or more displacement.
Category C= 250 hours
Category B = 500 hours
CategoryA = 1000 hours
25

Effective September 1,2012; replaces all undated Warranties and all Warranties dated before September 1, 2012.
LiMiTEDWARRANTY
Briggs & Stratton warrants that, during the warranty period specified below, it will repair or replace, free of charge, any part that is defective in material
or workmanship or both. Transportation charges on product submitted for repair or replacement under this warranty must be borne by purchaser. This
warranty is effective for and is subject to the time periods and conditions stated below. For warranty service, find the nearest Authorized Service Dealer
.... in our dealer Iocator map at BRIGGSandSTRATTON.com.The purchaser must contact the Authorized Service Dealer, and then make the product
available to the Authorized Service Dealer for inspection and testing.
There is no other express warranty, implied warranties, includingthose of merchantability and fitness for a particular purpose, are limited to one
year from purchase,or to the extent permitted by law. All other implied warranties are excluded. Liability for incidental or consequential damages
are excluded to the extent exclusion is permitted by law. Some states or countries do not allow limitations on how long an implied warranty lasts, and
some states or countries do not allow the exclusion or limitation of incidental or consequential damages, so the above limitation and exclusion may not
apply to you. This warranty gives you specific legal rights and you may also have other rights which vary from state to state or country to country.**
Consumer Use 2 years*
C0mmercial Use 1 year
*Secondyearpartsonly
** InAustralia - Our goods come with guaranteesthat cannot be excluded under the Australian Consumer Law. You are entitled to a replacement or refund
for a major failure and for compensation for any other reasonablyforeseeable loss or damage. You arealso entitled to havethe goods repaired or replaced if
the goods fail to be of acceptable quality and the failure does not amount to a major failure. For warranty service, find the nearest Authorized Service Dealer in
our dealer Iocator map at BRIGGSandSTRATTON.COM,or by calling 1300 274 447, or by emailing or writing to salesenquires@briggsandstratton.com.au,
Briggs & Stratton Australia Pty Ltd, 1 Moorebank Avenue, NSW, Australia, 2170.
Thewarranty period begins on the date of purchase by the first retail end user, and continues for the period of time stated above. "Consumer Use" means
personal residential household use by a retail consumer. "Commercial Use"means all other uses, including use for commercial, income producing or rental
purposes. Once equipment has experienced commercial use, it shall thereafter be considered as commercial use for purposes of this warranty. Equipment
used for prime power in place of utility are not applicable to this warranty.
NO WARRANTY REGISTRATIONIS NECESSARYTO OBTAINWARRANTYON BRIGGS& STRATTONPRODUCTS.SAVE YOURPROOFOF PURCHASE
RECEIPT.IF YOU DO NOT PROVIDEPROOFOF THEINITIAL PURCHASEDATEAT THE TIME WARRANTYSERVICEIS REQUESTED,THE MANUFACTURING
DATE OFTHE PRODUCTWILL BE USEDTO DETERMINETHEWARRANTY PERIOD.
We welcome warranty repair and apologize to you for being inconvenienced. Any Authorized Service Dealer may perform warranty repairs. Most warranty
repairs are handled routinely, but sometimes requests for warranty service may not be appropriate. For example, warranty service would not apply if
equipment damage occurred because of misuse, lack of routine maintenance, shipping, handling, warehousing or improper installation. Similarly, the
warranty is void if the manufacturing date or the serial number on the portable generator has been removed or the equipment has been altered or modified.
During the warranty period, the Authorized Service Dealer, at its option, will repair or replace any part that, upon examination, isfound to be defective under
normal use and service. This warranty will not cover the following repairs and equipment:
.Normal Wear: Outdoor Power Equipment, like all mechanical devices, needs periodic parts and service to perform well. This warranty does not cover
repair when normal use has exhausted the life of a part or the equipment.
.installation and Maintenance: This warranty does not apply to equipment or parts that have been subjected to improper or unauthorized installation or
alteration and modification, misuse, negligence, accident, overloading, overspeeding, improper maintenance, repair or storage so as, in our judgment,
to adversely affect its performance and reliability. This warranty also does not cover normal maintenance such as air filters, adjustments, fuel system
cleaning and obstruction (due to chemical, dirt, carbon, lime, and so forth).
* OtherExclusions:This warranty excludes wear items such as o-rings, filters, etc., or malfunctions resulting from accidents, abuse, modifications,
alterations, or improper servicing or freezing or chemical deterioration. Accessory parts such as starting batteries, generator adapter cord sets and
storage covers are excluded from the product warranty. This warranty excludes used, reconditioned, and demonstration equipment, equipment used
for prime power in place of utility power, equipment used in life support applications, and failures due to acts of God and other force majeure events
beyond the manufacturers control. 198189E,Rev.D, 09/10/2012
BRIGGS & STRATTON POWER PRODUCTS GROUP, LLC
MILWAUKEE, Wl, USA
26 BBIGGSandSTBATTON.C01Vl

Reserved
27

PortableGenerator
ProductSpecifications
Starting Wattage ........................ 4,375 Watts
Wattage* .............................. 3,500 Watts
AC Voltage at 120 Volts ................... 29.16 Amps
Frequency ........................ 60 Hz at 3600 rpm
Phase ................................ Single Phase
Displacement ................... 15.24 cu. in. (250 cc)
Spark Plug Gap ................... 0.030 in. (0.76 mm)
Fuel Capacity .............. 4 U.S. Gallons (15.14 Liters)
Oil Capacity .................... 20 Ounces (0.6 Liters)
CommonServiceParts
Air Cleaner ......................... 491588 or 5043
Resistor Spark Plug ......................... 491055
Long Life Platinum Spark Plug .................. 5066
Engine Oil Bottle ........................... 100005
Fuel Stabilizer ..................... 100120 or 100117
Spark Arrester ............................ 83083GS
PowerRatings: The gross power rating for individual gasoline engine models is labeledin accordancewith SAE(Societyof Automotive
Engineers) code J1940 Small Engine Power & Torque Rating Procedure, and is rated in accordance with SAEJ1995. Torque values are
derived at 2600 RPM for those engineswith "rpm" called out on the label and 3060 RPM for all others; horsepower valuesare derived at 3600
RPM. The gross power curves can be viewed at www.BRIGGSandSTRATTON.COM.Net powervalues are taken with exhaustand air cleaner
installed whereas gross power values are collected without these attachments. Actual gross engine powerwill be higher than net engine power
and is affected by, among other things, ambient operating conditions and engine-to-enginevariability. Giventhe wide array of products on
which engines are placed, the gasolineengine may not developthe rated gross power when used in a given pieceof power equipment. This
difference is due to a variety of factors including, but not limited to, the variety of engine components (air cleaner, exhaust,charging, cooling,
carburetor, fuel pump, etc.), application limitations, ambient operating conditions (temperature, humidity, altitude), and engine-to engine
variability. Due to manufacturing and capacity limitations, Briggs & Stratton may substitute an engineof higher rated powerfor this engine.
* This generator is certified in accordance with CSA(Canadian Standards Association) standard C22.2 No. 100-04 (motors and generators)
and rated in accordance with PGMA (Portable Generator Manufacturers' Association) standard PGMAG200 (Standard for Testing and
Validating Performance of Portable Generators).
Briggs& StraitenPowerProductsGroup,LLC
P.O.Box702
IVliiwaukee,Wisconsin,53201-0702 U.S.A.
28 (800) 743-4115 BRIGGSandSTRATTON.COIVl

RIGG S &STRATTO N
@
I'
il
m
I
Estegenerador est_ certificado conforme a la norma C22.2 N.° 100-04 (motores y generadores) de la Asociaci6n Canadiensede Normas (Canadian
Standards Association, CSA) y clasificado de conformidad con la norma PGMAG200 (norma para la evaluaci6n y validaci6n del rendimiento de los
generadores port, tiles) de la Asociaci6n de Fabricantes de Generadores Port, tiles (Portable Generator Manufacturers' Association, PGMA).
BRIGGS& STRATTONPOWERPRODUCTSGROUP,LLC
MILWAUKEE,WISCONSIN,U.S.A.

iVluchasgracias por comprar este generador Briggs & Stratton® de gran calidad. Nos alegra que haya depositado su
confianza en la marca Briggs & Stratton. Siempre que sea utilizado de acuerdo con las instrucciones de este manual, su
generador Briggs & Stratton le proporcionar_,muchos aSos de buen funcionamiento.
Este manual contieneinformaciOn sobre seguridad para hacerleconsciente de los riesgos asociados a los generadores y
mostrarle cOmoevitarios. Estegenerador se ha diseSadoexciusivamente parasuministrar energia eiOctricaa cargas
compatibles de iluminaciOn,electrodom_sticos, herramientas y motores. No debe utilizarse para ningOnotro fin. Es
importante leer detenidamentey comprender estas instrucciones antesde poner en marchao utilizar el equipo. Conserve este
manual original para futuras consuitas.
Estegenerador requiere montaje final antes de ser usado. Consulte la secciOnMontaje de este manual,donde encontrar_.
instrucciones para el montaje final. Siga las instrucciones al pie de la letra.
D6ndeencontrarnos
Usted no tendr_,que ir muy iejos paraencontrar ei servicio tOcnico de Briggs & Stratton para su generador. Consulte las
P_ginas Amarillas. Hay m_.sde 30.000 proveedores de Briggs & Stratton autorizados en todo el mundo, proporcionando un
servicio de calidad.TambiOnpuede ponerse en contacto con AtenciOnal Clientede Briggs & Stratton Ilamandoal
(888) 743-4115 o por Internet en BRIGGSandSTRATTON.COM.
Generador
N_mero de Modelo
RevisiOn
N_mero de Serie
Motor
N_mero de Modelo
N_mero de Tipo
N_mero de C0digo
Fechade compra L__I__J
Copyright © 2013. Briggs & Stratton Power Products Group, LLC
Milwaukee,WI, USA. Reservadostodos los derechos.
BRIGGS& STRATTONPOWERPRODUCTSes una marca
registradas de Briggs & Stratton Corporation
Milwaukee, WI, USA
2 BRIGGSandSTRATTON.COIVl

labia de Contenido
$eouridad de operario ............................ 4
Descripci6n del equipo ........................................ 4
InformaciOn importante de seguridad ............................. 4
Montaje ...................................... 7
Desembalajedel generador ..................................... 7
Contenido de la caja........................................... 7
Instale el juego de ruedas ...................................... 7
Agregar aceiteal motor ........................................ 8
Agreguecombustible .......................................... 8
Tierra del sistema ............................................ 9
ConexiOnal sistema el6ctrico de un edificio ........................ 9
UbicaciOndel generador ....................................... 9
Controlesy caracteristicas......................... 10
Juegos de cordones y enchufes conectores ....................... 11
Operando .................................... 12
Enciendael motor ........................................... 12
ConexiOnde cargasel6ctricas .................................. 13
Paradadei motor ............................................ 13
Funcionamientoen clima c_.lido................................. 13
No sobrecargar el generador................................... 14
IVlantenimiento................................. 15
Plan de mantenimiento ....................................... 15
Mantenimiento del generador .................................. 15
Mantenimiento de la v_.lvulade combustible ....................... 16
Mantenimiento del motor...................................... 16
Almacenamiento ............................................ 19
Resoluci6n de problemas ......................... 20
Garantias .................................... 21
Garantiadel sistema de control de emisiones ...................... 21
Garanfia parael propietario de una generador...................... 23
Especificaciones................................ 24
Especificacionesdel producto .................................. 24
Servicio com_n despide....................................... 24
Espa_ol

Seguridad de operario
Descripci6ndel equipo
Lea atentarnenteeste manual yfarniliaricese con
..... el oenerador. Conozcasus aplicaciones,
lirnitacionesy riesgos.
Estegenerador funciona en base a un motor de campo
el@trico giratorio y de corriente alterna (CA). Fuedise_ado
con lafinalidad de proveer energiael@trica para I_.mparas
el@tricas, aparatos, herramientasy cargas de motor
compatibles. El campo giratorio del generador se muevea
unas 3.600 rpm con un motor de un uno cilindro.
AVISO Si se supera la capacidadde los generadoresen
vatios/amperios, se podria dafiar el generadory/o los
dispositivos el6ctricos conectados a 61.
• NOexcedalacapacidadenvatios!amperiosdelgenerador.
ConsulteNo sobrecargarelgeneradorenlasecci6nOperando.
Se ha realizado el maximo esfuerzo para reunir en este
documento la informaciOn m_.sprecisay actualizada.No
obstante, nos reservamosel derecho de modificar, alterar o
mejorar de cualquier otra forma el generador en cualquier
momento y sin previo aviso.
El Sistema de Control de Emisiones para estegenerador est,.
garantizadopara juegos estandares por la Agencia de
ProtecciOnAmbiental y el Consejode recursosde aire de
California.
Inforrnaci6n importantede seguridad
El fabricante no puedeanticipar todas las posibles
circunstancias que podrian conllevar peligro. Por Io tanto, las
advertenciasde este manual,asi como las etiquetas y placas
de la unidad, no incluyen todo. Si usa un procedimiento,
m6todo de trabajo o t6cnica operativa que no est6
especificamenterecomendadapor el fabricante, debe
asegurarsede que no entra_a peligro para usted ni para
otras personas. Tambien debeasegurarsede que el
procedimiento, m6todo de trabajo o t6cnica operativa elegida
no hace que el generador deje de ser seguro.
Sirnboios sobre ia seguridady significados
GasesT6xicos Contragolpe DescargaEl_ctrica
Fuego Explosi6n ManualdelOperario
PartesenMovimiento ObjetosVoladores Superficie Caliente
_i_El simbolo de alerta de seguridad indica un posible
riesgo para su integridad fisica. Se utiiiza una paiabrade
se_alizaci6n (PELiGRO,ADVERTENCIAo PRECAUCiON)
junto con el simbolo de aierta paradesignar un grado o
nivel de gravedadde riesgo. Se puede utiiizar un simboio de
seguridad para representarei tipo de riesgo. La paiabrade
se_alizaci6nAVISO se utiiiza para hacer referenciaa una
pr_.cticano relacionadacon una lesi6n fisica.
PELIGROindica un riesgo que, de no evitarse, provocard
la muerte o lesiones de gravedad.
A ADVERTENCIAindica un riesgo que, de no evitarse,
podrfa provocar la muerte o lesiones de gravedad.
,A PRECAUCIONindica un riesgo que, de no evitarse,
podrfa provocar lesiones leveso moderadas.
AI//$O hace referenciaa una pr_.cticano relacionada con una
lesi6n fisica.
,_, ADVERTENCIA Determinadoscomponentes en este
producto y los accesorJosreiacionados contienen
sustancias quimicas declaradascancerigenas,causantes
de malformaciones y otros defectos cong6nitos por el
Estadode California. L_.veselas manos despu6s de
manipular estos elementos.
A, ADVERTENCIA Elescapedei motor de este producto
contiene eiementos quimJcosreconocidos en el Estadode
California por producir c_.ncer,defectos de nacimiento u
otros da_os de tipo reproductivo.
4BRIGGSandSTRATTON.COIVl

El uso de un generador en un espacio interior PUEDE
PROVOCAR LA MUERTE EN POCOS MINUTOS.
Los gases de escape del generador contienen
mon6xido de carbono, un veneno invisible e inodoro,
VV
NUNCA utilice un generador
en el interior de una casa o
un garaje, AUNQUE haya
ventanas y puertas abiertas,
Utilicelo solo en el
EXTERIOR, alejado de
ventanas, puertas y
aberturas de ventilaci6n,
,_, ADVERTENCIA PELIGRO DE GAS VENENOSO. Los
gases del escape del motor contienen mon6xido
_de carbono, un venenoso podria
gas que
matario en minutos. NO tiene olor, color ni
sabor. Aun si no puede oler los vapores del escape,
podria estar expuesto al gas de mon6xido de carbono.
•Utilice este producto UNICAMENTEa la intemperie, lejos de
ventanas, puertas y ventilaciones para reducir el riesgo de que
el gas de mon6xido de carbono se acumule y entre en los
espacios habitados.
•Instale alarmas para detectar mon6xido de carbono operadas
con batefiaso enchufables con batefias de repuesto de acuerdo
con las instrucciones del fabricante. Las alarmas de humo no
pueden detectar ei gas de mon6xido de carbono.
•NO utiiice este producto dentro de casas, garajes,s6tanos,
entresuelos, cobertizos o en otros espacios parcialmente
cerrados, a_n si utiiiza ventiladores o deja ias puertas y
ventanasabiertas parafavorecer la ventilaci6n. El mon6xido de
carbono puedeacumuiarse r_pidamente en estos espaciosy
perdurar ahi durante horas, aun despu_s deque este producto
se hayaapagado.
•SIEMPREcoloque esteproducto en direcci6ndei viento y dirija el
escapedei motor ensentido contrarioa los espacios habitados.
Si comienza a sentirse mal, mareado o d_bil cuando useeste
producto, ap_guelo y busque aire puro DEINMEDiATO.Acuda a
un m6dico. Es posible que se haya envenenadocon mon6xido de
carbono.
,_, ADVERTENCIA Ei retroceso (repliegue r_.pido) del cable
dei arrancador impedir_, que el usuario suelte ei
II_._ cable a tiempo y tirar_ de su mano y brazo hacia el
T-- motor, io que podria provocar fracturas,
contusiones o esguinces; asi como lesiones graves.
•Cuandoarranque el motor, tire ientamente dei cable hasta
sentir una resistenciay, a continuaci6n, tire r_pidamente de_i
para evitar su retroceso.
•NUNCAarranqueo pare ei motor cuando haya aparatos
el_ctricos conectadosy enfuncionamiento.
_i_ABVERTENCIA Elcombustible y sus vapores son
extremadamente inflamables y
explosivos, io podria
que provocar
quemaduras, incendios o explosiones;
asi como lesiones graves o incluso la muerte.
CUANDOANADACOMBUSTIBLE0 VACiEELDEPOSITO
• DETENGAel motor del generador y d_jelo enfriar duranteal
menos 2 minutos antes de quitar ei tap6n de combustible.
Afioje la tapa lentamente paradejar que la presi6n saiga del
tanque.
•Liene o vacie el dep6sito de combustible a la intemperie.
•NO Ilenedemasiado eltanque. Permita al menos espacio para
la expansi6n dei combustible.
•Si se ha derramado combustible, esperea que se evapore antes
de arrancarel motor.
•Mantenga la combustible alejadade chispas, llamasabiertas,
pilotos, calory otras fuentes de ignici6n.
•Compruebe frecuentemente que las lineas de combustible, el
tanque, el tap6n y los accesorios no est_n rotos o tengan fugas.
C_mbielossi es necesafio.
• NOenciendauncigarrilloo fume.
CUANDOPONGAENFUNCIONAMIENTOELEQUIPO
• Compruebe que la bujia, el silenciador, el tap6n del dep6sito de
combustible y el fiitro de aire est_n instaiados.
•NOarranque el motor sin la bujia instaiada.
CUANDOOPEREELEQUIPO
• NO utilice este producto en el interior de un edificio, cochera,
porche, equipo m6vil, taller de aplicaciones navaleso recinto.
•NO incline ei motor o ei equipo, de tai maneraque la
combustible se pueda derramar.
•NOcoloque el estrangulador en la posici6n "Choke"
(Estrangulamiento) paraparar el motor.
CUANDOTRANSPORTE,MOVER0 REPAREELEQUIPO
• Transporte, mover o repare ei equipo con ei tanque de
combustible vado, o con lav_lvula paraapagarei combustible,
apagada(posici6n OFF).
•NO incline ei motor o ei equipo, de tai maneraque la
combustible se pueda derramar.
•Desconecteei cable de la bujia.
CUANDOALIVlACENE0 GUARDEEL EQUIPOCONCOMBUSTIBLE
EN ELTANQUE
•Almacenealejado decalderas, estufas, calentadores deagua,
secadorasde ropa u otros aparatos eiectrodom_sticos que
posean pilotos u otras fuentes de ignici6n, porque olios pueden
encender los vapores de la combustible.
_tLADVERTENCIA
•Estegenerador no cumple la norma 33CFR-183del cuerpo de
guardacostasde EE.UU.y no debe utilizarse en aplicaciones
marinas.
•El uso de un generador no homologado por cuerpo de
guardacostas de EE.UU.puede provocar lesiones.
Espa_ol

_i_ ADVERTENGIA Los gases y el calor de escape
podrian inflamar los materiales
A
f_,, _ combustibles y las estructuras o da_ar
_' el depOsito de combustible y provocar
incendios, asi como iesiones graves 0 incluso la muerte.
El contacto con ia zona del silenciador podria producir
quemaduras y lesiones graves.
•NOtoque las superficies calientes y EVITElos gasesdei escape
a alta temperatura.
•Permita que el equipo se enfrie antes detocarlo.
•Deje un espacio minimo de 1.5 m (5 pies) airededor del
generador, inciuida la parte superior.
•Utilizar el motor en un terreno boscoso,con malezao cubierto de
hierbaconstituye una infracci6n al C6digode recursos p_blicos
de California,a menos que el sistema deescapeest6 equipado
con una pantallaapagachispas,de acuerdoa la definici6n dela
Secci6n4442, que se mantengaen buenascondicionesde
funcionamiento. En otros estadoso jurisdiccionesfederaies
puedehaber leyes simiiares en vigor.
P6ngaseencontacto con el fabricante,el vendedor o ei
distribuidor del equipo original paraobteneruna pantalla
apagachispasdise_adaparaei sistema de escapeinstaladoen
este motor.
* Las piezasde recambio debenser las mismas que las piezas
originales y estar instaiadasen la misma posici6n.
_i_ ADVERTENCIA El voitaje del generador podria
'X|lh provocar descargas el_ctricas o quemaduras,
que pueden producir lesiones graves o la
muerte.
*Utilice los equipos detransferencia indicados, ideales parael
uso deseado, a fin de evitar la retroaiimentaci6n, ya que se aisla
el generador de las personas que trabajan con el suministro
el_ctrico.
*Si utiliza el generador como sistema de reserva, notifiquelo a la
compa_ia el_ctrica.
*Use un interruptor para lafalla dei circuito detierra (GFCI)en
cualquier _rea bastante h_medao que sea altamenteconductiva,
tales como terrazasde metal o trabajo hecho con acero.
*NOtoque los alambres peiados o recept_culos.
*NO useun generadorcon cablesei_ctricos que est_n
malgastados, rotos, pelados o da_ados de cualquier forma.
*NOopere el generador bajo la Iluvia.
*NO manejeel generador o cables el_ctricos mientras est_
parado en agua, descalzoo cuando las manos y los pies est_n
mojados.
*NO permita que personas descalificadaso ni_os operen o
sirvan al generador.
_i_ ADVERTENCIA Las chispas involuntarias podrian
"_dJ, provocar incendios o electrocuci6n que
pueden provocar lesiones graves o la
muerte.
CUANDOAJUSTE0HAGAREPARACIONESA SU IViAQUINA
GENERADOR
* Siempre desconecteel alambre de la bujia y col6quelo donde
no pueda entrar en contacto con la bujia.
CUANDOPRUEBELABUJJADELMOTOR
*Utilice un comprobador de bujbs homologado.
*NOcomprueba la chispa sin la bujia instaiada.
_i_ ADVERTENCIA Ei arrancador y otras piezas rotativas
podrian enredarse en las manos, el pelo, la ropa
u otros accesorios, y provocar lesiones graves.
•NUNCAutilice la generador sin sus carcasaso tapas de
protecci6n.
•NO utilice ropa suelta, joyas ni objetos que podrian quedar
atrapados en el arrancador o enotras piezasrotativas.
•Ate paraarriba el peio largo y quite la joyeria.
APRECAUCiON Las velocidades de funcionamiento
excesivamente altas podrian provocar lesiones ieves.
Las velocidades excesivamente bajas incrementan la
carga de trabajo.
*NO intentealterar el resorte, lasconexionesy otras partesdel
regulador para incrementar la velocidad del motor. Elgenerador
suministra lafrecuencia y el voltaje nominales correctos cuando
funciona a una velocidad controlada.
*NO modifique al generador en ninguna forma.
Air/SO Si se supera la capacidad de los generadores en
vatios/amperios, se podria da_ar ei generador y/o los
dispositivos el_ctricos conectados a 61.
•NOexcedala capacidad en vatios/amperios del generador.
Consulte No sobrecargar el generador en la secci6n Operando.
•Enciendasu generador y deje que el motor se estabiliceantes de
conectar las cargas ei_ctricas.
•Conectelas cargas el_ctricas en la posici6n de apagado(OFF),
luego encienda(ON) parasu operaci6n.
•Apague (OFF)las cargasel_ctricasy descon_ctelasdel generador
antes de parar ei generador.
AV/SO Un tratamiento inadecuadode la generador podria
da_arlay acortar su vida _til.
•Useeigeneradorsolamenteconlafinalidadparaeicualfue
dise_ado.
*Encaso de dudas sobre su uso, dirijase al distribuidor.
*Opereei generador solamenteen superficies niveladas.
*NOexponga ai generadora una humedad excesiva,polvo,
suciedad o vapores corrosivos.
*NO insertecualquier objeto a trav(is de las ranuras de
enfriamiento.
*Si los aparatos conectadosse sobre calientan,ap_guelosy
descon_ctelosdei generador.
*Apague el generador si:
-Se pierde la salida el_ctrica;
-El equipo produce chispas, humo o emite llamas;
-La unidad vibra de una maneraexcesiva.
6 BRIGGSandSTRATTON.COIVl

IVlontaje
Sugeneradorrequierede ciertosprocedimientosdemontajey
solo estar_,iistoparaser utilizadodespu6sdehaberle
suministradoserviciocon el combustibley aceiterecomendados.
Si usted tiene probiemas con el montaje de su generador,
por favor Namea la linea de ayuda para generadoresal
(800) 743-4115. Si Ilamar para la ayuda,tiene por favor el
modelo, la revisi6n y el nOmerode serie de etiqueta de
identificaci6n disponible. Consulte la ubicaci6n en la secci6n
Controlesy caracterfsticas.
Desemhalajedel generador
1. Coloquela cajade cart6n en unasuperficierigiday plana.
2. Abra compietamente la caja de cart6n cortando cada
una de sus esquinas de arriba abajo.
3. Saquetodo el contenido de la caja de cart6n, a
excepci6n del generador.
4. Mantenga el generador sobre el cart6n para instalar el
juego de ruedas.
Conlenido de la caja
El generador se entrega con:
*Aceite del motor
,Manual del operario
*Juego de ruedas
Instale el juegode ruedas
AI/I$O Estejuego de ruedas no ha sido dise_ado para ser
usado en la carretera.
Necesitar_.las siguientes herramientas para instalar estos
componentes:
*Llavede 13 mm
,Llavede cubo de 13 mm
Instale el juegode ruedasconforrnea las instrucciones
siguientes:
1. Dele la vuelta al generador deforma que el lado del
motor quedeabajo.
2. Introduzcael extremo del eje(A) atrav6sde la rueda(B).
3. Introduzca un espaciador (C) en el extremo del ejeen la
parte posterior de la rueda.
4. Introduzca el extremo del eje a trav6s del soporte de
montaje.
5. Inserte el pasador de retenci6n (D) a trav6s del orificio
del extremo del eje.
6. Repita los pasos 2 al 5 para asegurar la segundarueda.
7. Haga coincidir los orificios de la pata de apoyo (E) con
los del armaz6n del generador.
.
.
10.
Monte la pata de apoyo con dos torniiios de cabezade
16 mm (F) y dos tuercas hexagonalesM8 (G). Apriete
con la Navede cubo de 13 mm y con la Navede 13 mm.
Vueiva a colocar ei generador en la posici6n normal de
funcionamiento (apoyado en las ruedas).
Introduzca el soporte del asa en el bastidor del
generador.
11. Monte el asa (H) con dos tornillos de cabezade 50 mm
(J) y dos tuercas hexagonalesM8 (K). Apriete con la
Navede cubo de 13 mm y con la Navede 13 mm.
AV/SO Compruebeque instala la ruedacon el cubo elevado
hacia el interior.
Espa_ol

Aoregar aceite al motor
1. Coloque la generadoren una superficie planay nivelada.
2. Limpie la zona de alrededor del orificio de Ilenado de
aceitey quite el tapOnamarillo.
3. Con la ayuda de un embudo (opcional), vierta
lentamente todo el contenido de la botella de aceite por
el orificio de Ilenado de aceite.
AVISO Un tratamiento inadecuado de la generador podria
da_arla y acortar su vida Otil.
= NO procure acodar ni empezarel motor antes hasido atendido a
apropiadamentecon el aceite recomendado. Esto podrb provocar
una averb en el motor.
4. Vuelva a colocar el tapOny apri6telo firmemente.
Aoreoue combustible
EI combustibledebe reunir los siguientesrequisitos:
•Gasoiina sin piomo limpia y nueva.
•Un minimo de 87 octanos/87 AKI (91 RON). Para uso a
gran altitud, consulte Granaltitud.
•Sepuedeusargasolinacon un contenidode hasta10%
de etanol(gasohol).
AV/SO El uso de combustibles no aprobados podria da_ar
el generadory anula la garantia.
• NOutilicegasolinanoaprobada,comoE15y E85.
. NOmezcbaceitecongasolinanimodifiqueelmotorparahacerlo
funcionarcon otroscombustibles.
AADVERTENCIA Elcombustible y sus vapores son
extremadamente inflamables y
:_ explosivos, Io podria
que provocar
quemaduras, incendios o explosiones;
asi como lesiones graves o incluso la muerte.
CUANDO ANADACOMBUSTIBLE
• DETENGAel motor del generador y d_jelo enfriar duranteal
menos 2 minutos antes de quitar el tap6n de combustible.
Afioje la tapa lentamente paradejar que la presi6n salga del
tanque.
• Llene el dep6sito de combustible a la intemperie.
• NO Ilenedemasiado eltanque. Permita al menos espacio para
la expansi6n del combustible.
= Si se ha derramadocombustible, esperea que se evaporeantes
de arrancarel motor.
• Mantenga la combustible alejadade chispas, llamasabiertas,
pilotos, calory otras fuentes de ignici6n.
• Compruebe frecuentemente que las lineasde combustible, el
tanque, el tap6n y los accesorios no est_n rotos o tengan fugas.
C_mbielossi es necesario.
• NOencbnda un cigarrillo o fume.
1. Limpie el areaalrededor de la tapa de Ilenadodel
combustible, retire la tapa.
.Afiada lentamente gasolina sin plomo (A) al tanque de
combustible (B). Tenga cuidado de que el nivel de
combustible no rebase ei iimite (C). Esto permite dejar
el espacio adecuado para que el combustible se
expanda como se muestra.
Paraevitar la formaciOn de carbonilla en el circuito de
combustible, siempre que a_adacombustible, m6zclelo con
un estabilizador. ConsulteAlmacenamiento. No todos los
combustibles son iguales. Si detecta problemas de arranque
o de rendimiento despu6sde utilizar un combustible, pruebe
a cambiar de proveedor o de marca. Este motor esta
certificado para funcionar con gasolina. Su sistema de
control de emisiones es FM (Modificaciones del motor).
3. Instale la tapa del tanque de combustible y la espera
para algOncombustible rociado para evaporar.
6ran altitud
En altitudes superiores a 1.524 metros (5.000 pies), se
deber_,utilizar gasolina con un minimo de 85 octanos /
85 AKI (89 RON). Paraseguir cumpliendo la normativa sobre
emisiones, es necesarioajustar la unidad parasu uso a gran
altitud. De no realizarseeste ajuste, el rendimiento se
reducir_,y el consumo de combustible y las emisiones
aumentar_.n.Paraobtener m_.sinformaciOn sobre el ajuste
para gran altitud, consulte con un distribuidor cualificado de
Briggs & Stratton. No se recomiendautilizar el motor a
altitudes inferiores a 762 metros (2.500 pies) con el juego de
gran altitud.
8BRIGGSBndSTRMTON.COM

Tierra del sistema
El generador dispone de una conexi6n a tierra del sistema
que conecta los componentes dei bastidor a los terminaies
de tierra de los enchufes hembra de salida de CA. Latierra
del sistema est,.conectada al cable de CA neutro que, a su
vez, est,. conectado al bastidor del generador.
Requisit0s especiales
Es posible que haya normas u ordenanzaslocalesy nacionaies
en materiade seguridade higieneen ei trabajo aplicabiesal
uso del generador.Consuitecon un electricistacualificado,un
inspector el6ctrico o el organismo competente.
• En algunas zonas, es obiigatorio registrar los
generadoresen las compafiias el6ctricas locales.
• Si ei generador se utiiiza en una obra, puedeser
necesariocumplir normasy requisitos adicionales.
Conexi6n al sistemael6ctrico de unedificio
Un electricista con Ncenciavigente debeinstalarel conectador
indicado pararealizarias conexionesde la aiimentaci6n de
reservaparaei sistema el6ctrico del edificio. Laconexi6n debe
aislar ia aiimentaci6n dei generadorde ia aiimentaci6n de la
red p0blica y debecumplir con todas las leyesy normas
el6ctricasvigentes.
_i_ABVERTENCIA Elvoitaje del generador podria
'),lill provocar descargas el6ctricas o quemaduras,
que puedenproducir lesiones graves o la
muerte.
• Utilicelos equiposdetransferenciaindicados,idealesparael
usodeseado,afin deevitarlaretroaiimentaci6n,ya queseafsla
elgeneradordelas personasquetrabajanconelsuministro
el_ctrico.
• Si utiliza el generador como sistema de reserva, notifiquelo a la
compa_ia el_ctrica.
• Use un interruptor para lafalla dei circuito detierra (GFCI)en
cualquier _rea bastante h0medao que sea altamenteconductiva,
tales como terrazasde metal o trabajo hecho con acero.
• NOtoque los alambres peiados o recept_culos.
• NO use un generadorcon cablesei_ctricos que est_n
malgastados, rotos, pelados o da_ados de cualquier forma.
• NOopere el generador bajo la Nuvia.
• NO manejeel generador o cables el_ctricos mientras est_
parado en agua, descalzoo cuando las manos y los pies est_n
mojados.
• NO permita que personas descalificadaso ni_os operen o
sirvan al generador.
Ubicaci6ndel generador
Envenenamient0 conm0n6xid0 de carb0n0
El uso de un generador en un espacio interior PUEDE
PROVOCAR LA MUERTE EN POCOS MINUTOS.
Los gases de escape del generador contienen
mon6xido de carbono, un veneno invisible einodoro,
NUNCA utilice un generador
en el interior de una casa o
un garaje, AUNQUE haya
ventanas y puertas abiertas.
Utiiicelo solo en el
EXTERIOR, aJejado de
ventanas, puertas y
aberturas de ventiiaci6n.
J
|/
Orificio de escape
Dirigido en sentido
contrario a los
espacios habitados
Utiliceeste producto 0NiCAIVlENTEa ia intemperie, iejos de
ventanas,puertasy ventiiacionespara reducir el riesgo de que
el gas de mon6xido decarbono se acumuiey entre en los
espacios habitados,instale/mantengaalarmas paradetectar
mon6xido de carbono operadascon bateriaso enchufabies
con bateriasde repuestode acuerdocon ias instrucciones del
fabricante.NO utilice esteproducto dentro de casas,garajes,
s6tanos,entresueios,cobertizoso en otros espacios
parcialmentecerrados, a0nsi utiiizaventiladoreso deja ias
puertasy ventanasabiertasparafavorecer la ventiiaci6n.El
mon6xido de carbono puedeacumuiarse r_.pidamenteen
estos espaciosy perdurarahi durante horas, aun despu6sde
que esteproducto se haya apagado.SIEMPREcoloque este
producto en direcci6n del viento y dirija ei escapedel motor
en sentido contrario a los espacioshabitados.
Espaci0 sin riesg0 de ineendi0s
,_, ABVERTENCIA Los gasesy ei calor de escape
podrian inflamar los materiales combustibles y
las estructuras 0 dafiar el dep6sito de
combustible y provocar incendios, asi como
lesiones graves 0 incluso la muerte.
• Dejeunespaciomfnimode1.5 m (5 pies)airededordel
generador,incluidalapartesuperior.
Espa_ol

Controlesy caracteristicas
Leaeste IVlanualdelOperarioy regiasdeseguridadantesdeponeren rnarchasu generador.
Comparelas ilustracionesconsu generador,parafamiliarizarsecon laubicaci6ndelos diversoscontrolesy ajustes.Guardeeste
manualparafuturasconsultas.
A-Interroptor Balancin-- Deber_.estar en la posiciOnON o
I(En) paradafle arranque al motor. ColOqueloen la
posici6n OFFo 0 (Apagado) para detener un motor en
funcionamiento.
B - Tornade 120 VCA, 30 A para rernolques-- Se puede
usar parasuministrar energia electrica para cargas
el6ctricas de remolque de 120 VCA,30 A, monof_.sicas,
60 Hz.
C=Disyuntores(CA)-- La tomas disponen de disyuntores
de rearme por presiOn que protegen el generadorcontra
sobrecargas el6ctricas.
D - TornacorrienteDobJesde 120 VoitiosAC, 20 Amp--
Puedenser utilizados para suministrar alimentaciOn
el_ctrica parael funcionamiento de cargas del motor,
herramientas, aparatosespeciales e iluminaci6nel6ctrica
de 120 Voltios AC a 20 Amperios, monof_.sicade 60 Hz.
E - Tap6n de Ilenado de aceite -- Compruebey a_ada
aceitede motor aqui.
F - Tap6n de vaciado de aceite -- Permite vaciar el aceite
del motor.
G - Conector de Tierra -- Consulte con el organismo
responsablede la normativa vigente de conexiOna tierra.
H - SiJenciador Apagachispas-- FI silenciador disminuye el
ruido del motor y est,.equipado con una pantalla
apagachispas.
J=Culatazo el Principio-- Us0 para comenzar motor
manualmente.
K-Depurador de Aire -- Filtra el aire de entrada a medida
que penetra en el motor.
L-Palanca del Cebador- Usadacuando se est,.dando
arranquea un motor frio.
M- V_lvula de Combustible -- Permiteabrir y cerrar la
alimentaci6n de combustible al motor.
N-Tanque del Combustible -- El tanque tiene una
capacidadde 4 galones americanos (15,14 I) de gasolina
sin contenido de plomo.
NOrnostrado:
Identificaci6n del Motor-- Indica el modelo, tipo y c6digo
del motor. Tenga por favor estos prontamente disponible
cu_.ndoilamar para la ayuda.
Etiqueta de Identificaci6n -- Proporciona el modelo,
revisi6ny el nOmerode serie de generador. Tenga por favor
estos prontamente disponible cu_.ndoIlamar para la ayuda.
10 BRIGGSandSTRATTON.COM

Juegosde cordonesy enchufesconectores
Utilice 0nicamente cables prolongadores de alta calidad, bien
aislados y conectados a tierra con las tomas del generador.
Examinelos cables prolongadores antes de cada uso.
Examinelos vaiores nominaies de los cables prolongadores
antes de utilizarios. Los juegos de cables prolongadores
utilizados debentener valores nominaies para cargasde CA
de 20 A o mayores. Consulte los manualesdel operario de
dispositivos a los que se les suministra energia, para
conocer las recomendacionesdel fabricante.
Utilice cables proiongadoresde ia menor Iongitud posible para
reducir al minimo la caida detensi6n.
,_, ABVERTENCIA Los cablesel_ctricos da_ados o
sobrecargados podrian sobrecalentarsey
producir arcos y quemaduras, io que provocaria
lesiones graves o incluso ia muerte.
•Utiliceexclusivamentecanesreguiadosparalascargasaplicadas.
•Respetetodaslasmedidasdeseguridaddeloscablesel_ctricos.
•Examinelosjuegosdecanesantesdecadauso.
Tornade 120 VCA,30 Apara remolques
Use un enchufe NEMATT-30 con estatoma. Conecteun
cable para remolque de 3 hilos con capacidadpara cargas de
25 VCAa 30 A en este enchufe.
NEMA TT-3O Tierra (Verde)
\\
Cargado
120V Neutro
Useestatoma paracargas de remolque de 120 VCA,60 Hz,
monof_.sicasque requieran un m_.ximode 3.500 vatios (3,5
kW) de potencia a 29,16 A. Estetomacorriente est,.
protegido por medio de un disyuntor de rearme por presi6n.
AVISO Las tomas el6ctricas pueden marcar un valor
nominal mayor que la capacidad de salida del generador.
• NUNCAintenteconectar undispositivo que requieram_s amperaje
del que el generadoro ia toma el_ctrica puedensuministrar.
• NO sobrecargar ei generador. V_ase No sobrecargar elgenerador.
Tomaelectricas dobJesde 120V CAy20 A
El enchufe est,. protegido contra sobrecargas por un
disyuntor con pulsador de rearme.
Useesta recept_.cuiopara operar 120 Voltios AC,de fase
sencilla, de cargas de 60Hz que requieren hasta 2,400 vatios
(2,4 kW) a corrientes de 20 Amps. Use los juegos de cables
que son calificados para cargas de 125 Voltios AC, a
20 Amps (o mayores).
Espa_ol
11

Operando
Enciendael motor
Desconectetodas las cargasel6ctricas del generador. Use
las siguientes instrucciones para encender:
1. Aseg0resede que la unidad est,. en una superficie
plana.
AI/I$O Si la unidad no se arrancay utiliza en una superficie
plana, se pueden producir problemas de arranquey de
paradadurante el funcionamiento.
2. Gire la v_.lvuladel combustible (A) a la posici6n "On".
3. Mueva la palancaestranguladora (B) hasta la posici6n
"Choke" (Estrangular).
4. Sit0e el interruptor balancin (C) en la posici6n ON o I.
.Hale la manija de retroceso, en forma suave hasta que
sienta resistencia, Luego para arrancar el motor hacer
tracci6n en forma r_.pidauna sola vez.
•Si el motor arranca,continOecon el paso 7.
• Si el motor no arranca, proceda con el paso 6.
ADVERTENCIA Elretroceso(replieguer_.pido)del cable
dei arrancadorimpedir_,queel usuariosuelteei
_,_,,_ cableatiempo y tirar_ de su mano y brazohaciael
motor, io que podriaprovocarfracturas,
contusioneso esguinces;asi como lesionesgraves.
• Cuandoarranqueelmotor,tire ientamentedeicablehasta
sentirunaresistenciay, acontinuaci6n,tire r_pidamentede_1
paraevitarsu retroceso.
• NUNCAarranqueo pareelmotorcuandohayaaparatos
el_ctricosconectadosyen funcionamiento.
.Mueva la paianca de choque hasta ia posici6n "Half"
(media) y accionedos veces la manija de retroceso.
•Si el motor no arranca, repita los pasosdesde
5 hasta 7.
7. Coloque la palancade retroceso en la posici6n de "Run"
(1{I). Si el motor vacila, mueva la paiancade retroceso
hasta la posici6n media "Half" hasta que el motor
marche suavementey luego col6quelo en la posici6n de
marcha "Run"(I { I).
AVISO Si el motor se desborda, coloque la palanca
estranguiadora en la posici6n "Run"(l_l) e intente arrancarlo
hasta conseguirlo.
AVISO Si ei motor arranca despu6s de tirar tres veces del
arrancador pero no sigue funcionando, o si la unidad se para
en funcionamiento, asegOresede que la unidad est,. en una
superficie planay compruebe que el nivel de aceite del
cig0e_al es correct& La unidad puedeequiparse con un
dispositivo de protecciOnde bajo nivel de aceite. En caso
afirmativo, el nivel del aceitedebe ser adecuadopara que el
motor arranque.
_i_ADVERTENCIA Los gasesy ei calor de escape
podrian infiamar los materiaies
A
f_,, _ combustibles y las estructuras 0 da_ar
ei dep6sito de combustible y provocar
incendios, asi como iesiones graves 0 incluso la muerte.
El contacto con la zona del silenciador podria producir
quemadurasy lesiones graves.
• NOtoqueiassuperficiescalientesy EVITElos gasesdelescape
aaltatemperatura.
• Permitaqueelequipose enfrfeantesdetocado.
• Dejeunespaciomfnimode1.5 m (5 pies)airededordel
generador,incluidalapartesuperior.
• Utilizareimotorenunterrenoboscoso,conmalezao cubiertode
hierbaconstituyeunainfracci6nalC6digoderecursosp0blicos
deCalifornia,a menosqueelsistemadeescapeest_equipado
conunapantallaapagachispas,deacuerdoaladefinici6ndela
Secci6n4442,quesemantengaenbuenascondicionesde
funcionamiento.Enotrosestadosojurisdiccionesfederaies
puedehaberleyessimilaresenvigor.
P6ngaseencontactoconelfabricante,elvendedoro el
distribuidordelequipooriginalparaobtenerunapantaNa
apagachispasdise_adaparaeisistemadeescapeinstaladoen
estemotor.
• Las piezasde recambio deben ser las mismas que las piezas
originales y estar instaladasen la misma posici6n.
12 BRIGGSandSTRATTON.COIVl

Conexi6n de car0asel6ctricas
1. Deje que el motor se estabilice y se caliente por dos
minutos despu6sdel arranque.
2. EnchOfeloy encienda la carga el@trica deseada(120 V
CA, monof_.sico,60 Hz.)
AVISO
* NOconectarcargas de 240 V en las tomas el@tricas
120 V.
, NO conectar cargas trif_.sicasal generador.
, NO conectar cargas de 50 Hzal generador.
* NO SOBRECARGAREL GENERADOR.V6ase No
sobrecargar elgenerador.
AV/SO El sobrepasar la capacidaddel amperaje y vataje
del generador, puededa_ar al generadory los aparatos
el6ctricos conectados al mismo.
• YeaNo sobrecarguegenerador.
• Enciendasu generadory dejequeel motorse estabiliceantesde
conectarlascargasel_ctricas.
• Conectelascargasel_ctricasenlaposici6ndeapagado(OFF),
luegoencienda(ON)parasu operaci6n.
• Apague(OFF)lascargasel_ctricasy descon_ctelasdelgenerador
antesdepararelgenerador.
Parada del motor
1. Desconectetodas las cargas electricas de los
tomacorrientes del paneldel generador. NUNCAde
arranque o detenga el motor con todos los dispositivos
el6ctricos conectadosy encendidos.
2. Deje que el motor funcione sin cargas por algunos
minutos para estabilizar las temperaturas internasdel
motor y el generador.
3. Sit@ el interruptor balancin en la posici6n OFFo O.
,A ADVERTENCIA Elcombustible y sus vapores son
extremadamente Jnfiamablesy
explosivos, Io podria
que provocar
quemaduras, incendioso explosiones;
asi como lesJonesgraves o incluso la muerte.
• [/Ocoloqueelestranguladorenlaposicidn"gheke"
(Estrangulamiento)parapararelmotor.
4. Gire la v41vulade combustible hastala posJci6n"Off".
Espafiol
13

No sobrecaroarel oenerador
Capacidad
Debe asegurarsede que su generador puede proveer los
suficientes vatios de potencia continua (vatiaje nominal) y
vatios de saiida para los eiementos que deseealimentar al
mismo tiempo. Siga estos sencillos pasos:
1. Seieccionelos elementos que quiere alimentar al
mismo tiempo.
2. Sume la potencia nominal de esos elementos. Esaes la
cantidad de energia que su generador debe producir
para mantener sus elementos en funcionamiento.
Consulte latabla de la derecha.
3. Calcuiecu_ntos vatios de salida necesitar_..La potencia
de salida se refiereai corto arranquedeenergia quese
necesitapara arrancarherramientaso dispositivos a
motor, como una radialo un refrigerador.Como no
todos los motores arrancanai mismo tiempo, eitotal de
vatios de salida puedecalcularsea_adiendos6io el
elementocon la potenciade saiida m_.saita ai total de
vatios de potenciacontinua que obtuvimos en el paso 2.
Ejemplo:
Herramienta o
aparatoei_ctrico
Bombadelpozode
agua
Frigorifico
Ventiladordelhorno
TelevisiOn
Luz(75 vatios)
Vatios de funcionamiento
(potencia nominal)
1200
7OO
8OO
5OO
75
Total de vatios de
funcionamiento: 3.275
Vatios de potenciacontinua totaies
Potencia de salida adicional m_.salta
Salidatotal del generador requerida
Vatios de arranque
(pico) adicionales
2100
22OO
2350
m
M_ximo de vatios de
arranque: 2.350
= 3275
= 2350
= 5625
Control de la energia
Para prolongar la vida de su generadory los aparatosque
conecte a 6i, es muy importante tener cuidado cuando se le
a_adencargas el6ctricas. No deber haber nada conectado a
las tomas del generador antes de encender el motor. El
modo seguro y correcto de gestionar ia energia del
generador es a_adir ias cargas secuencialmente,como se
indica a continuaci6n:
1. Sin tener nada conectado ai generador, enciendael
motor tai como se describe en este manual.
2. Conectey encienda ia primera carga, preferiblemente la
mayor que usted tenga.
3. Permitaque la saiida dei generadorse estabilice (el
motor funciona suavementey el aparato funciona
adecuadamente).
4. Conectey encienda la pr6xima carga.
5. De nuevo, permita que el generador se estabilice.
6. Repita los pasos 4 y 5 para cada carga adicional que
usted tenga.
NUNCAa_adacargas que sobrepasen la capacidaddel
generador. Tenga especialcuidado en contar con las cargas
adicionales en la capacidaddel generador, como se describe
arriba.
GUiA DEREFERENCIADE POTENCIAENVATIOS
Nivelnominal* Nivel
Herramientaoaparato el_ctrico (en adicional (de
fuuciouamiento) arrauque) de
devatios vatios
Articulosb;_sicos
Luz(75 vatios) 75 --
Ventiladordelhorno- 1/2hp 800 2350
Bombadesentina-1/3hp 800 1300
Refrigerador/congelador 700 2200
Bombaparapozodeagua- 1/2hp 1000 2100
Sistemadecalefacci6n/enfriamiento
VentanaconAC- 10,000 BTU 1200 3600
Humidificador-49 1(13 gal) 175 --
Aireacondicionadocentral-24.000BTU 3800 11400
Cocina
Hornodemicroondas-1000vatios 1000 --
Cafetera 1000 --
Estufael6ctrica-8" pieza 2100 --
Tostadora 850 --
Estancia
Reproductor deDVD/CD 100 --
VCR 100 --
Receptor deest_reo 450 --
TelevisiOnacolor-27 pulg. 500 --
Computadora personalconmonitor 800 --
de17pulg.
Otros
Sistema de seguridad 500 --
Radio reloj AM/FM 100 --
Control automAtico para puerta de 875 2350
cochera -1/2 hp
Calentadorel6ctrico de agua 4700 11700
Taiier/iugar de trabajo
L_mpara halOgenade cuarzo para 1000 --
trabajo
Atomizador sin aire - 1/3 hp 600 1200
Sierra reciprocante 960 --
Taladro el6ctrico - 1/2 hp 600 900
Sierra circular - 7 - 1/4 pulg. 1400 2300
Sierraingletadora- 10pulg. 1800 1800
Aplanadora detablas- 6 pulg. 1800 1800
Sierrademesa/sierradebrazoradial-2000 2000
10pulg.
Compresor deaire- 1 hp 1600 4500
*La potencia queaparece en la iista es aproximada.
Compruebe ia herramienta o aparato el6ctrico para obtener
la potencia real.
14 BRIGGSandSTRATTON.COIVl

IVlantenirniento
Plande mantenimiento
Siga los intervalos de horas o de calendafio, los que sucedan
antes. Si opera en condiciones adversas (se_aladasm_.s
abajo) es necesafio un mantenimiento m_.sfrecuente.
iiii i} t J :i i, ')[}i: }[} [[[[[[[[[[[[[[[[[[[[[[)[)[)[)[)[)[)[)[)[)[)[)[)[)[)
• Cambieel aceitedel motor
[} [i[i[i [ } i }i[ i [ : }it '£t};[ "ii i[ii[ii[ii[ii[ii[ii[ii[ii[ii[ii[ii[ii[ii[ii[ii[ii[ii[ii[ii[ii[ii[ii[ii[ii[ii[ii[ii[ii[ii[ii[ii[ii[ii[ii[ii[ii[ii[ii[ii[ii[ii[ii[ii[ii[ii[ii[ii[ii[iiit
• Limpie los residuos
• Compruebeel nivel de aceite
iiiiiii ii ii i
•Mantenimiento del filtro de aire'
iiiiiiii_i_, i iiiiiiiiii _
•Cambieel aceitedel motor_
•Servicio a la v_.lvulade combustible
Servicio a la bujia
Inspeccione el silenciador y la pantalla apagachispas
• Limpie el sistema de refrigeraciOn'
Servicio m_s a menudo bajo condiciones de suciedad o polvo.
Recomendaciones generales
El mantenimiento periOdicomejorar_,el rendimiento y
prolongar_,la vida Otil del generador. Acuda a un distribuidor
autorizado para reparar la unidad.
La garanfia del generador no cubre los elementos que hayan
sido sujetos al abuso o negligenciadel operador. Para recibir
el valor completo de la garanfia,el operador deber_.
mantener el generador de la forma descrita en este manual.
Se deber_.nIlevar a cabo algunos ajustes periOdicamente
para mantener correctamente su generador.
Todos los ajustes de la secciOnServicio y Ajustes de este
manual deber_.nser hechos por Io menos unavez en cada
estaciOn.Cumpla con los requisitos de la tabla Plande
Mantenimiento descrita anteriormente.
AI/ISO Una vez al a_o deber_,limpiar o reemplazarla bujia y
reemplazarel filtro de aire. Una bujia nuevay un filtro de aire
limpio garantizan una mezcla de combustible-aire adecuaday
ayuda a quesu motor funcione mejor y tenga una vida Otil
m_.sprolongada.
Control de ernisiones
Cualquier establecirnientooindividuoespecializadoen la
reparaci_nde rnotoresque nosean de automoci_n puede
encargarsedel rnantenirniento,la snstituci_ny la
reparation de los dispositivosy sistemas de controlde
ernisiones.Noobstante, pararealizar la revision gratuita de
control de emisiones, deber_,acudir a un distribuidor
autorizado por el fabricante. V_aseGarantfade emisiones.
iVlantenirnientodel generador
El mantenimiento dei generador consiste en conservar la
unidad iimpia y seca. Operey aimacene la unidad en un
ambiente limpio y seco donde no ser_.expuestaai polvo,
suciedad, humedad o vapores corrosivos. Las ranuras del
aire de enfriamiento del generador no deben estar tapadas
con nieve, hojas, o cualquier otro material extra_os.
AI/ISO NO utilice agua u otros liquidos para limpiar el
generador. Los liquidos puedenpenetrar en el circuito de
combustible del motor y provocar p_rdidas de rendimiento o
failos. Asimismo, si penetran liquidos en el generador a
trav_s de las ranuras dei aire de refrigeraciOn,parte dei
liquido puedepermaneceren los huecos y rendijas del
aisiamiento dei devanado del rotor y del estator. Eiiiquido y
la acumulaciOnde suciedad en los devanadosinternos del
generador pueden reducir la resistenciadel aislamiento.
Limpieza
Limpie a diario, o antes de cadauso, los residuos
acumuiados en ei generador. Mantenga iimpias ias
conexiones, los muelles y los mandos. Limpie todo resto de
combustible de ia zona que rodea al siienciador y de detr_.s
del mismo. Inspeccione ias ranuras paraaire de enfriamiento
y ia apertura dei generador. Estasaperturas deber_.n
mantenerse limpias y despejadas.
IVlantengalimpios los componentes del generador para
reducir ei riesgo de sobrecalentamiento e igniciOnde los
residuos acumulados.
Utilice un trapo hOmedopara limpiar las superficies
exteriores.
AV/SO Un tratamiento inadecuado de la generador podria
da_arla y acortar su vida Otil.
.NOexponga ai generadora una humedad excesiva,polvo,
suciedad o vapores corrosivos.
*NOinsertecualquierobjeto a trav_sde las ranurasdeenfriamiento.
•Puedeusar un cepillo de cerdas suaves para retirar la
suciedad endurecida,aceite, etc.
•Puedeusar una m_.quinaaspiradora paraeliminar
suciedady residuos sueltos.
Espa_ol
15

iVlantenimiento de la v lvula de combustible
La v_.ivulade combustible est,. equipadacon un recipiente
para sedimentos, un filtro, y una junta tOrica que deben
limpiarse.
1. SitOela v_.lvulade combustible en la posici0n "Off".
2. Extraigael recipiente para sedimentos (A) de la v_.lvula
de combustible. Retire la junta t0rica (B) y el filtro de la
v_.lvula(C).
3. Lave el recipiente para sedimentos, la junta tOricay el
filtro con disolvente no infiamable. %quelos
perfectamente.
4. SitOeel filtro y lajunta tOricaen la v_lvula de
combustible. Instale el recipiente para sedimentos y
apri6telo firmemente.
5. SitOela v_.lvulade combustible en la posici0n "On"y
compruebe si hay fugas. En caso afirmativo, sustituya
la v_.lvulade combustible.
iVlantenimiento del motor
,A ADVERTENCIA Las chispas involuntarias podrian
'_d=. provocar incendios o electrocuciOnque
pueden provocar lesionesgraves o la
muerte.
CUANDOAJUSTE0HAGAREPARACIONESA SUIViAQUINA
GENERADOR
•Siempredesconecteelalambredelabujiay col6quelodonde
nopuedaentrarencontactocon labujia.
CUANDOPRUEBELABUJJADELMOTOR
•Utilice un comprobador de bujias homologado.
•NOcomprueba la chispa sin la bujia instalada.
Aceite
Recornendacionessobreei aceite
Paraobtener el mejor rendimiento, recomendamos utilizar
aceites certificados con garantia Briggs & Stratton. Tambi6n
se pueden utilizar otros aceites detergentes de alta calidad
con clasificaci6n de servicio SF,SG, SH, SJ o superior. NO
utilice aditivos especiales.
Lastemperaturas exteriores determinan la viscosidad
adecuadadel aceite para el motor. Utilice el cuadro para
seleccionar la mejor viscosidad para el intervalo de
temperatura exterior previsto.
oF °c
104 _l_ -,, ,, 
Carnbio de Aceile del lVlolor
Si est,. utilizando su generador bajo condiciones de extrema
suciedad o polvo, o en un clima demasiadocaliente, hagael
cambio de aceite m_.sfrecuentemente.
PRECAUCION Evite el contacto prolongado o repetido
de piel con aceite usado de motor.
• El aceite usado del motor hasido mostrado al cancer de la piel
de ia causa en ciertosanimales dei laboratorio.
• Completamente lavado expuso _reascon ei jab6n y ei agua.
MANTENERFUERADELALCANCEDE LOS
NINOS.NO CONTAIVIINE.CONSERVELOS
RECURSOS.DEPOSITEEL ACEITEUSADOEN UN
PUNTODE RECOGIDA.
Servicio del depurador de aire
Si se utiNzacon un fiitro de aire sucio, el motor no
funcionar_,correctamente y puede sufrir dafios. Limpielo o
reempl_.celom_.sa menudo si la unidad funciona bajo
condiciones de suciedad o polvo excesivo.
Para dar servicioal filtro de aire, siga los pasosque se
detallan a conlinuaci6n:
1. Afloje los tornillos (B) y quite aire la cubierta m_.s
limpia (E).
Carnbie el aceile cuandoel motor siga estando calienle
despu_s de haber funcionado:
1. Aseg_resede que la unidad est6 en una superficie
plana.
2. Desconecteel cable de la bujia de esta y coi6quelo
donde no pueda entrar en contacto con la bujia.
3. Limpie la zona de alrededor del tap6n de vaciado de
aceite (A), situado en la base del motor, al otro lado del
carburador.
,
8.
4. Quiteel tap6n de lienado de aceitey vacietodo el aceite
en un recipiente adecuado.
5. Vuelva a colocar el tap6n de vaciado y apri6telo bien.
Quite el tap6n de Ilenado de aceite.
6. Vierta lentamente unos 0,6 litros (20 onzas) de aceite
por el orificio de Ilenado (B) hastael punto de
desbordamiento (C). NO afiada aceite en exceso.
Vueiva a colocar ei tap6n de Ilenado de aceiteapri6telo
firmemente a mano.
Limpie los residuos de aceite.
,
3.
,
Con cuidado quite cartucho (F) de base (G).
Instale Nmpie(o nuevo) aire la asambleam_.sNmpia
dentro de ia cubierta. Desh_.gasedel filtro viejo
apropiadamente.
Arme la cubierta m_.slimpia a6reaen la basey apriete
los tornillos.
Servieio del bujia
Cambie la bujia ayudar_,a su motor a arrancar m_.s
f_.cilmentey funcionar mejor.
1. Limpie la zona de alrededor de la bujia.
2. Retire e inspeccione la bujia.
3. Compruebela separaci6ndeielectrodocon un caiibrador
de alambrey ajusteel espaciode la bujia a la medida
recomendadasi fuera necesario(v6aseEspecificaciones).
4. Cambiela bujiasi los eiectrodosest_.npicadoso
quemadoso si ia porcelanaest,.agrietada.Utilice la bujias
de repuestorecomendada.ConsulteEspecificaciones.
5. Instale la bujia y apriete firmemente.
Espa_ol
17

Inspeccioneel silenciadory la pantalia apagachispas
Inspeccione que el silenciador no presentefisuras, corrosi6n
u otros da_os. Desmonteia pantaila apagachispas,si cuenta
con una,y verifique que no presenteda_os ni obstrucci6n
por carb6n. Encaso de que se necesitenpiezas de recambio,
asegOresede usar solamente piezasde recambio originales
para el equipo.
,_. ADVERTENCIA Los gasesy ei calor de escape
podrian infiamar los materiales
f_l_,,. _ combustibles y las estructuras 0 da_ar
ei dep6sito de combustible y provocar
incendios, asi como iesiones graves 0 incluso la muerte.
El contacto con ia zona del silenciador podria producir
quemadurasy lesiones graves.
• NOtoquelassuperficiescalientesy EVITElos gasesdeiescape
aaltatemperatura.
• Permitaqueelequipose enfrfeantesdetocarlo.
• Dejeunespaciomfnimode1.5 m (5 pies)airededordel
generador,inciuidalaparlesuperior.
• Utilizarelmotorenunterrenoboscoso,conmalezao cubiertode
hierbaconstituyeunainfracci6nalC6digoderecursosp0blicos
deCalifornia,amenosqueelsistemadeescapeest6equipado
conunapantallaapagachispas,deacuerdoa ladefinici6ndela
Secci6n4442,quese mantengaenbuenascondicionesde
funcionamiento.Enotrosestadosojurisdiccionesfederaies
puedehaberleyessimiiaresenvigor.
P6ngaseencontactoconelfabricante,elvendedoroei
distribuidordelequipooriginalparaobtenerunapantalla
apagachispasdise_adaparaeisistemadeescapeinstaladoen
estemotor.
• Las piezasde recambio debenser las mismas que las piezas
originales y estar instaiadasen la misma posici6n.
Lirnpiee inspeccioneeJ apagachispasde Jasiguiente
rnanera:
1. Para retirar la protecci6n del silenciador (A) de
siienciador (B), retire los cuatro tornillos que conectan
la protecci6n a la m6nsuladel silenciador.
Sislema de refrigeraci6nde aire
Con ei tiempo, se puedenacumular residuos en ias aietasde
refrigeraci6n del cilindro y pasar inadvertidos mientras no se
desmonte parcialmente ei motor. Recomendamosque
encargue la limpiezadel sistema de refrigeraci6n (B) a un
distribuidor autorizado siguiendo los intervaios
recomendados(consulte la secci6n Plan de Mantenimiento
en la secci6n Mantenimiento). Es iguaimente importante que
no se acumulen residuos en la parte superior del motor ni en
la pantalla giratoria. Consulte la secci6n Limpieza.
Ajuste del carburader
Ei carburador de este motor es de bajaemisi6n. Est,.
equipado con una v_.ivulade mezclade raienti no ajustable y,
en algunos casos, con ralenti regulado. Los niveiesde raienti
reguladoy veiocidad m_.ximase ajustan en la f_.brica.Si es
necesario modificarlos, acuda a un distribuidor de servicio.
APRECAUCiON Las velocidades de funcionamiento
excesivamentealtas podrian provocar lesiones ieves.
Lasvelocidades excesivamentebajas incrementan la
carga de trabajo.
• NOintentealterarel resorte,lasconexionesy otraspartesdel
reguladorparaincrementarlavelocidaddeimotor.Elgenerador
suministralafrecuenciay el voltajenominaiescorrectoscuando
funcionaa unaveiocidadcontrolada.
• NO modifique al generador en ninguna forma.
2. Retire los cuatro torniNos que sostienen la pantaNa
apagachispas(C).
3. Inspeccioneia pantaliay reempl_.celasi est,.rota,perforada
o da_ada.No use pantallasdefectuosas.Si la pantailano
est,.da_ada,iimpielacon undisolventecomerciai.
4. Vuelvaa instalarla pantallay la protecci6n delsilenciador.
18 BRIGGSandSTRATTON.COM

Almacenarniento
El generador deber_,ser encendido al menos una vez cada
siete dias y deber_,dejarlo funcionar ai menos durante
30 minutos. Si no puede hacer esto y debe aimacenarla
unidad por m_.sde 30 dias, siga ias siguientes instrucciones
para preparar su unidad para almacenamiento.
Geflerador
1. Limpie ei generadorcomo est,. descrito en Limpieza en
la secci6n Mantenimiento.
2. Reviseque las ranuras paraei aire de enfriamiento y las
aperturas del generador se encuentrenabiertas y
despejadas.
Almacenamiento para periodosprolongados
El combustible puede haberseechado a perder si se ha
almacenadopor m_.sde 30 dias. Ei combustible echadoa
perder provoca la formaci6n de residuos _.cidosy de
carbonilla en el sistema de combustible yen los
componentes b_.sicosdei carburador. Para mantenerel
combustible en buenestado, use Briggs & Stratton®
AdvancedFormula Fuel Treatment & Stabilizer, disponible
donde sea que se vendan piezasde servicio originales de
BrJggs& Stratton.
Para motores equipados con un tap6n de combustible
FRESHSTART®, use Briggs & Stratton FRESHSTART®
disponible en un cartucho concentrado de goteo.
No es necesariovaciar el motor de gasolina si se afiade
estabilizador de combustible conforme a las instrucciones.
Ponga en funcJonamJentoel motor durante 2 minutos para
que ei estabilizador circuie por todo el sistema de
combustible antes de almacenaflo.
,_, ADVERTENCIA Elcombustible y sus vapores son
extremadamenteJnfiamabiesy
explosivos, io podria
que provocar
quemaduras, incendios o explosiones;
asi como lesiones graveso incluso la muerte.
CUANDOALIVlACENE0GUARDEELEQUIPOCONCOMBUSTIBLE
ENELTANQUE
• Almacene alejado decalderas, estufas, calentadores de agua,
secadorasde ropa u otros aparatoselectrodom_sticos que
posean pilotos u otras fuentes de ignici6n, porque eilos pueden
encender los vapores de la combustible.
CUANDOvACJEELDEPOSITO
• DETENGAel motor del generador y d_jelo enfriar durante al
menos 2 minutos antes de quitar el tap6n de combustible.
Afioje la tapa lentamente para dejar que la presi6n saiga del
tanque.
• Vacie el dep6sito de combustible a la intemperie.
• Mantenga la combustible alejadade chispas, llamas abiertas,
pilotos, calory otras fuentes de ignici6n.
• Compruebefrecuentemente que las lineas de combustible, ei
tanque, el tap6n y los accesorios no est_n rotos o tengan fugas.
C_mbielossi es necesafio.
• NOencienda un cigarrillo o fume.
Si no se ha afiadido un estabilizador de combustible a la
gasoiina, deber_,vaciar completamente el motor utiiizando
un contenedor homoiogado. Dejefuncionar ei motor hasta
que se agote el combustible. Se recomienda utilizar un
estabiiizador de combustible en ei contenedor de
almacenamientopara mantener la gasolina en buen estado.
Cambio de aceile
Con ei motor todavia caliente, drene el aceite de la caja del
cig_e_al. Vuelva a iienarlo con el grado de aceite
recomendado.Vea Cambio deAceite del Motor en
Mantenimiento del motor.
Otras sugerenciaspara el alrnacenarniento
1. NO guarde combustible de una temporada a otra a
menos que Io hayatratado como se JndJcaen la
secci6n Almacenamiento ParaPeriodos Prolongados.
2. Cambieei contenedor de combustible si esteempiezaa
oxidarse. Eicombustible contaminado provocar_.
problemas en el motor.
3. Si es posible, guarde la unidad en un espaciointerior y
prot6jaia del polvo y la suciedad.
4. Cubra la unidad con una funda adecuadaque no
retenga la humedad.
,_, ADVERTENCIA Las fundas paraaimacenamiento
podrian provocar incendiosy producir lesiones
graves o incluso la muerte.
,NOcoloque una cubierta encima de un generador caiiente.
• Deje que la unidad se enfrie Io suficientementeantes de que le
coloque la cubierta.
5. AImaceneel generador en unazona limpia y seca.
Espa_ol
19

Resoluci6nde problemas
Problemo Cagsa
El motorest_funcionandopero
noexiste salidadeAC
disponsibleo
El motorfuncionabiensincarga
pero"funcionamap cuandose ie
contectancargas,
EI motornoseenciende,se
enciendeyfuncionamaJ,o se
apagaenpJenofuncionamiento,
.
2.
3.
El interruptor autom_tico de circuito est_
abierto.
Conexi6n mal o defectuosa del juegode
cables.
Eldispositivo conectado est_ da_ado.
.
1.
.
3.
4.
5.
1.
Avefia en el generador.
Corto circuito en una de las cargas
conectadas.
Elgenerador est_ sobrecarga.
Velocidad del motor es muy lenta.
Circuito del generador en corto.
Filtro de combustible obstruido o sucio.
Interruptorbalancindel motorposcioando
enOFFor O.
2. V_lvula del combustible en posici6n "Off".
3. Nivel de aceite insuficiente.
4. Depurador de aire sucio.
5. Filtro de combustible obstruido o sucio.
6. Sin gasolina.
7. Gasolina vieja.
8. Elcabledela bujianoest_enmalasla
bujb.
Action
1. Reposicione el interruptor.
2. Revise y repare.
.
4.
1.
Conecteotro dispositivo que est_ buenas
condiciones.
Contacteel distribuidor de servicio autorizado.
Desconectela carga el_ctrica en corto.
2. Yea No Sobrerecarque Generador.
3. Contacteel distribuidor de servicio autorizado.
4. Contacteei distribuidor de servicio autorizado.
5. Limpie o cambie el filtro de combustible.
1. Coloque del interruptor balancin del motor en
posici6n ON or I.
2. Gire la v_ivula del combustible a la posici6n
"On".
3. Llene ei c_rter hasta el nivel correcto o sit_e ei
generador en una superficie plana.
4. Limpie o reemplaceel depurador deaire.
5. Limpie o cambie el filtro de combustible.
6. Ll_neio con combustible fresco.
7. Drene ei tanque de gasolina; II_nelocon
combustible fresco.
8. Conecte el cable a la bujia.
9. Bujiadefectuosa.
10. Agua en la gasolina.
11. Sobrecebado.
9. Reemplace la bujia.
10. Drene el tanque de gasolina; II_nelocon
combustible fresco.
11. Abra por completo el cebador y hagagirar el
motor.
AI motor le hate falta potencia.
El motor"no funciona
continuamente"ose detiene,
12. Mezclade combustible excesivamente rica.
13. La v_lvula de entrada est_ atascada est_
cerrada.
14. El motor ha perdido compresi6n.
1. La carga es muy alta.
2. Filtro de aire sucio.
3. Filtro de combustible obstruido o sucio.
1. Carburador con mezch de aire-combustible
muy rica o muy pobre.
2. Filtro de combustible obstruido o sucio.
12. Contacteel distribuidor de servicio autorizado.
13. Contacteel distribuidor de servicio autorizado.
14. Contacteel distribuidor de servicio autorizado.
1. Vea No Sobrerecarque Generador.
2. Reemplaceei filtro deaire.
3. Limpie o cambie el filtro de combustible.
1. Contacteel distribuidor de servicio autorizado.
2. Limpie o cambie el filtro de combustible.
20 BRIGGSandSTRATTON.C01Vl

Garantias
Garantiade controlde emisionesde California,
U.S. EPAy Briogs& $trattonCorporation
Derechosy obligacioaes de la garantfa
California Air Resources Board, U.S. EPAy Briggs & Stratton (B&S)
le explican a continuaci6n la garanth del sistema de control de
emisiones de su motor/equipo modelo 2013-2014. En California, los
nuevos motores peque_ospara m_quinas de servicio y los motores
grandescon ignici6n por bujias no superiores a 1,0 litro deben estar
dise_ados, fabricados y equipados conforme a losexigentes
est_ndares de luchacontra la contaminaci6n del Estado. B&S
garantizael sistema de control de emisiones desu motor/equipo
durante los periodos que se indican a continuaci6n, siempre que no
haya habido uso indebido,negligencia o mantenimiento indebidodel
motor o equipo para m_quinas de servicio.
Su sistema de control de emisiones puedeincluircomponentescomo
el carburador o el sistema de inyecci6ndecombustible, el sistema de
arranquey el convertidor catalitico.Tambi_n puedeincluir
mangueras,correas, conectores,detectoresy otros conjuntos
relacionadoscon lasemisiones. Elsistema de control de emisiones
por evaporaci6n puedeincluir los siguientes componentes:
carburadores,dep6sitos de combustible, conductos decombustible,
tapones decombustible, v_lvulas, cartuchos, filtros, manguerasde
vapor, abrazaderas,conectoresy otros componentesasociados. Si se
cumplen las condiciones de la garanfia, B&S reparar_el
motor/equipo sin coste alguno, incluido el diagn6stico, los
componentesy la mano deobra.
Cobertura de la garantia del fabricante:
Los motores peque_os param_quinas de servicio y los motores
grandes con ignici6npor bujias de 1,0 litros o menos, y muchos
componentes del equipo relacionados con las emisiones, tienen una
garanfia de dos a_os*. Si algOncomponente del motor/equipo
relacionado con las emisiones estuviera defectuoso, B&S Io
reparar_ o sustituir_.
* Dos a_os o el periodo que se indica en la garanfia del motor o
producto correspondiente, Io que sea mAsprolongado.
Responsabilidadesde la garantia del propietario:
= Como propietario del motor/equipo, usted es responsablede
Ilevara cabo todas lasoperacionesde mantenimiento que se
enumeranen el manual del propietario. B&S recomienda
conservartodas lasfacturas relativasal mantenimiento del
motor/equipo, pero B&S no puededenegar la garanfia
basb,ndose Onicamenteen lafalta de facturas o en la
imposibilidad por parte del propietario de asegurar la correcta
realizaci6nde todas las operaciones de mantenimiento.
= Como propietario del motor/equipo, debeser consciente de
que B&S puede denegarla cobertura dela garanfiasi el
motor/equipo o uno desus componentesfalla debidoa un uso
indebido o negligente,un mantenimiento inadecuadoo
modificaciones no autorizadas.
= Usted es responsablede presentarsu motor/equipo a un centro
de distribuci6n de B&S, distribuidor autorizado deservicio u
otra entidadequivalente,segOncorresponda, en el momento en
que surja un problema. Las reparacionescubiertas por la
garanfiase IlevarAna caboen un plazorazonable,nosuperior a
30 dias en ningOncaso. Encaso depreguntas sobre los
derechosy responsabilidadesrelativos a la garanfia, p6ngase en
contacto con B&S Ilamandoal 1-800-444-7774 (en USA)o
BRIGGSandSTRATTON.COM.
Disposicionesde la garantia contradefectosdel sistema de
controlde emisiones de Briggs & Stratton
A continuaci6n se detallan las disposiciones concretas relativas a la
Cobertura de la garantia contra defectos dei sistema de control de
emisiones. Se a_adena la garantia de motores de B&S para
motores no regulados, que figura en ei Manual del Operario.
1. Piezasgarantizadas
La presente garantia cubre _nicamente las piezasque se
enumeran a continuaci6n (piezasdel sistema de control de
emisiones) siempre que tales piezasestuvieran presentes en
el B&S motor y/o B&S suministrado sistema de combustible.
a. Sistema de regulaci6n de combustible
• Sistema de enriquecimiento paraarranque en frio
(estrangulador electr6nico)
• Carburador y piezas internas
• Bomba de combustible
• Conducto de combustible, acoplamientos del conducto
de combustible, abrazaderas
• Dep6sito de combustible, tap6n y cadena
• Bote de carbono
b. Sistema de inducci6n de aire
• Filtro de aire
• Colector de admisi6n
• Linea de purga y ventilaci6n
c. Sistema de encendido
• Bujia(s)
• Sistema de encendido magn_tico
d. Sistema catalizador
• Convertidor catalitico
• Coiector de escape
• Sistema de inyecci6n de aire o v_lvula de impuiso
e. Elementos diversos utilizados en los sistemas anteriores
• V_lvuiasy conmutadores de aspiraci6n, temperatura,
posici6n y temporizados
• Conectoresy unidades
2. Duraci6n de la cobertura
Durante un periodo de dos a_os desde la fecha de compra
original*, B&S garantizaal propietario original y a todo
propietario posterior que el motor est_ dise_ado, fabricado y
equipado conforme a la normativa vigente adoptada por el Air
Resources Board; que no tiene defectos de materiales ni de
mano deobra que provoquen ei failo de un componente
cubierto; y que es id_ntico en todos los aspectos materiales ai
motor descrito en la aplicaci6n de certificaci6n dei fabricante.
El periodo de garantia comienza en la fecha de adquisici6n
original del motor.
• Dos a_os o el periodo que se indica en la garantia del motor o
producto correspondiente, Io que sea m_s prolongado.
Espa_ol
21

La garantia de los componentes relacionados con las emisiones es
la siguiente:
•Los fallos de todo componente cubierLo por la garantia que
no se deba sustituir como parle dei plan de mantenimiento
obligatorio detaiiado en el manual del propietario entregado
quedar_n cubierLos por la garantia durante ei periodo de la
garantia especificado anteriormente. Si alguno deestos
componentes faila durante el periodo de coberLurade la
garantia, deber_ ser reparado o sustituido por B&S sin cargo
alguno para el propietario. Los componentes que se reparen o
sustituyan en virtud de la garantia estar_n cubierLospor la
garantia durante el periodo de garantia restante.
•Los fallos de todo componente cubierLo por ia garantia que
s61ose deba inspeccionar peri6dicamente seg_n ei manual
del propietario entregado quedar_n cubiertos por la garantia
durante el periodo de la garantia especificado anteriormente.
Los componentes que se reparen o sustituyan en virLud de la
garantia estar_n cubiertos por la garantia durante el periodo
de garantia restante.
•Los falios de todo componente cubierLo por la garantia que se
deba sustituir como parle del plan de mantenimiento
obligatorio detallado en el manual del propietario entregado
quedar_n cubiertos por la garantia hasta el momento en que
se indique que es necesafio hacerla primera sustituci6n. Si el
componente falla antes de la fecha de la primera sustituci6n,
ser_ reparadoo sustituido por B&S sin cargo alguno para el
propietario. Los componentes que se reparen o sustituyan en
virtud de la garantia estar_n cubierLospor la garantia durante
ei periodo de garantia hasta Ilegara la fecha de la primera
sustituci6n.
•No se podr_n utilizar componentes complementarios o
modificados no exentos pot el Air Resources Board. El uso de
componentes complementarios o modificados no exentos por
parle del propietario dar_ iugar a la anulaci6n de la garantia.
El fabricante no ser_ responsable de los fallos de
componentes cubierLospor la garantia que se debanai uso
de un componente complementafio o modificado no exento.
3. Cobertura deda_os derivados
La coberLurase ampliar_ a los fallos de cualquier componente
del motor derivados dei fallo de cualquier componente
relacionado con el sistema de emisiones cubierto por la
garantia.
4. Solicitudes y exclusiones de cobertura
Las solicitudes de garantia se cumplimentar_n con arreglo a
las disposiciones de la politica de garantia de motores B&S.
La coberlura no aplica a los fallos de componentes
relacionados con el sistema de emisiones cubierLospor la
garantia que no sean originaies de B&S ni a los failos debidos
a uso indebido, negligencia o mantenimiento inadecuado,
conforme alas disposiciones de la politica de garantia de
motores B&S. B&S no ser_ responsable de la coberLurade la
garantia de fallos de componentes relacionados con el
sistema de emisiones cubiertos por la garantia provocados
por ei uso de componentes complementafios o modificados.
Consuite ia informaci6nsobreel periodode durabilidad de ias
emisiones yel [ndice de aire en ia etiqueta de emisiones del
motor peque_o para m_quinas de servicio
Los motores con certificaci6n de cumplimiento de la normativa
sobre emisiones de motores peque_os para mb,quinas de servicio
del California Air Resources Board (CARB) deben mostrar
informaci6n sobre el periodo de durabilidad de las emisiones y el
indice de aire. Briggs & Stratton ofrece esta informaci6n al
consumidor mediante etiquetas de emisiones. La etiqueta de
emisiones del motor contiene la informaci6n de certificaci6n.
El Periodode Durabiiidadde ias Emisionesindica el n_mero de
horas durante lascuales el motor puedefuncionar cumpliendo las
normas sobre emisiones, siempre que se realicen lasoperaciones
de mantenimiento que se detallan en ias instrucciones de uso y
mantenimiento. Se utilizan lassiguientes categorias:
Moderado: El motor est_ certificado paracumplir la normativa
sobre emisiones durante 125 horas defuncionamiento real.
Intermedio: Ei motor est_ certificado paracumplir la normativa
sobre emisiones durante 250 horas de funcionamiento real.
Proiongado:El motor est_ certificado paracumplir la normativa
sobre emisiones durante 500 horas de funcionamiento real.
Por ejemplo, un cortac_sped con operario a pie se suele utilizar
entre 20 y 25 horas al aSo. Por tanto, el Periodode gurabilidad de
las Emisiones de un motor con clasificaci6n intermedia equivaldria
a 10-12 aSos.
Los motores Briggs & Stratton cuentan con la cerLificaci6nde
cumplimiento de la fase 2 o fase 3 de ias normativas sobre
emisiones de la United States Environmental Protection Agency
(USEPA,Agencia estadounidense de protecci6n del
medioambiente). Elperiodo de cumplimiento de la normativa sobre
emisiones quefigura en la etiqueta de cumplimiento de emisiones
indica el n_mero de horas de funcionamiento durante las cuales el
motor ha demostrado cumplir los requisitos federales sobre
emisiones.
Para motores de menos de 225 cc:
Categofia C= 125 horas
Categofia B = 250 horas
CategofiaA = 500 horas.
Para motores de 225 cc o m_s:
Categofia C= 250 horas
Categofia B = 500 horas
CategofiaA = 1000 horas.
22 BRIGGSandSTRATTON.COIVl

Fechade entrada en vigor: 1 de septiembre de 2012; sustituye a todas las garantias sin fecha y alas de fecha anterior al 1 de septiembre de 2012.
GARANT[ALIIVlITADA
Briggs & Stratton garantiza que, durante el periodo de garantia especificado a continuaci6n, reparar_ o sustituir_, sin cargo alguno, cualquier
componente que presente defectos en materiales y/o mano de obra. Los gastos de transporte del producto enviado a reparaci6n o sustituci6n,
conforme a los terminos de esta garantia, correr_n a cargo del comprador. Estagarantia estAvigente por el tiempo que se estipula a continuaci6n y estA
sujeta alas siguientes condiciones. Para recibir el servicio de garantia, encuentre el distribuidor de servicio autorizado m_s cercano en nuestro mapa de
Iocalizaci6n de distribuidores en BRIGGSandSTRATTON.com.Elcomprador deber_ ponerse en contacto con el distribuidor de servicio autorizado y
entregar posteriormente el producto al distribuidor de servicio autorizado para su inspecci6n y realizaci6n de pruebas.
No existe ninguna otra garantia expiicita. Lasgarantias impiicitas, incluidas las de comerciabilidad o idoneidad para un fin en particular, se
limitan a un a_o a partir de la fecha de compra oal limite detiempo permitido pot la ley. Queda excluida cualquier otra garantia implicita. Queda
excluida la responsabilidad pot da_ossecundariosy derivadoshasta el limite permitido pot la ley. Algunos paises o estados no permiten limitar la
duraci6n de una garantia implicita ni excluir o limitar los da_os secundarios y derivados. Por tanto, es posible que las limitaciones y exclusiones
mencionadas no sean aplicables en su caso. Estagarantia le otorga determinados derechos legales yes posible que tenga otros derechos que pueden
variar de un pats o estado a otro**.
Uso del Consumidor 2 arieS*
Uso oomeroial 1 afio
* Segundoa_odespides61o
**En Australia - Nuestros bienes incluyen garantias que no pueden excluirse bajo la Ley del consumidor australiana. Usted tiene derecho a una sustituci6n
del producto o devoluci6n de su dinero debido a un fallo importante y como compensaci6n por cualquier otra p6rdida o da_o razonablemente previsible.
Tambi6n tiene derecho a que se reparen o reemplacen los bienes si estos no cumplen con una calidad aceptable y si el fallo no se considera un fallo
importante. Para recibir el servicio en garantia, Iocalice el distribuidor de servicio autorizado m_s proximo en nuestro mapa de distribuidores en
BRIGGSandSTRATTON.COM,o bien, Ilame a11300 274 447, envie un correo electr6nico o escriba a salesenquires@briggsandstratton.com.au, Briggs &
Stratton Australia Pty Ltd, 1 Moorebank Avenue, NSW, Australia, 2170.
El periodo de garantia comienza en la fecha de compra del primer usuario final y se prolonga durante el tiempo especificado. "Uso del consumido¢ significa
uso dom_stico personal por parte de un consumidor final. "Uso comercial" significa cualquier otro uso, incluidos los usos con fines comerciales, de
generaci6n de ingresos o alquiler. Una vez que el equipo se hayausado con fines comerciales, se considerar_ como equipo de uso comercial a efectos de
esta garantia. Los equipos utilizados para suministrar energia en sustituci6n de un servicio p[_blicono pueden acogerse a esta garantia.
NO ES NECESARIOREGISTRARLA GARANTJAPARAOBTENERSERVICIODE BRIGGS& STRATTONPRODUCTS.GUARDESU RECIBODE COMPRA.SI NO
APORTA LA PRUEBA DE LA FECHADE COMPRAINICIAL, SE UTILIZAR,_LA FECHADE FABRICACIONDEL PRODUCTOPARADETERMINAREL PERIODODE
GARANTIA.
Esperamos que disfrute de nuestra garantia y le pedimos disculpas por las molestias causadas. Cualquier distribuidor de servicio autorizado puede Ilevar a
cabo reparaciones en garantia. La mayoria de las reparaciones en garantia se gestionan normalmente, pero algunas veces la solicitud de servicio en garantia
puede no ser procedente. Por ejemplo, la garantia no ser_ v_lida si el equipo presenta da_os debidos al real uso, la falta de mantenimiento, el transporte, la
manipulaci6n, el almacenamiento o la instalaci6n inadecuados. De manera similar, la garantia quedar_ anulada si se ha borrado la fecha de fabricaci6n o el
n0mero de serie del generador port_til, o si el equipo ha sido alterado o modificado. Durante el periodo de garantia, el distribuidor de servicio autorizado
podr_ reparar o sustituir, a su libre elecci6n, cualquier pieza que, previa inspecci6n, sea defectuosa en condiciones normales de uso y servicio. Esta garantia
no cubre las reparaciones y equipos que sedetallan a continuaci0n:
Desgastenormal: AI igual que cualquier otro aparato mec_nico, los equipos de uso en exteriores necesitan piezasy mantenimiento peri6dicos para
funcionar correctamente. Esta garantia no cubre las reparaciones cuando el uso normal hayaagotado la vida [itil de una piezaconcreta del equipo.
,Instalaci6ny mantenimiento: Esta garantia no cubre los equipos ni las piezascuya instalaci6n sea incorrecta o no hayasido autorizada, ni aquellos
que hayan sido objeto de cualquier tipo de alteraci6n, real uso, negligencia, accidente, sobrecarga, exceso de velocidad o mantenimiento, reparaciOno
almacenamiento inadecuados que, a nuestro juicio, haya afectado negativamentea su funcionamiento y su fiabilidad. La garantia tampoco cubre el
mantenimiento normal, como los filtres de aire, los ajustes y la limpieza o la obstrucci6n del sistema de combustion (debido a materias quimicas,
suciedad,carbon, cal, y asi sucesivamente).
. Otras exclusiones:Tambi6n quedan excluidos de esta garantia el desgaste de los articulos tales como juntas t6ricas, filtros, etc., 0 los da_os
derivados de accidentes, uso indebido, modificaciones, alteraciones, servicio inadecuado, congelaci6n 0 deterioro quimico. Los accesorios tales como
empezar baterias, juego de cables del adaptador del generador y cubiertas para almacenamiento quedanexcluidos de la garantia del producto. Tambi6n
se excluyen los equipos usados 0 reacondicionados y los destinados a demostraciones; los equipos utilizados como fuente principal de energia en
lugar de un servicio p_blico y los equipos sanitarios destinados al mantenimiento de las constantes vitales. Esta garantia excluye los fallos debidos a
hechos fortuitos y a otros acontecimientos de fuerza mayor que escapan al control del fabricante. 198189s,Rev.D, 09/10/2012
BRIGGS & STRATTON POWER PRODUCTS GROUP, LLC
IVllLWAUKEE, Wl, EE.UU
Espa_ol

enerador rt til
Especificacionesdei producto
Vataje que Empieza ...................... 4,375 Vatios
Vataje* ............................... 3,500 Vatios
Corriente vaiorada de Carga de C.A.:
a 120 Voltios ...................... 29.16 Amperios
Frecuencia Nominal ................. 60 Hz at 3600 rpm
Fase .................................. Monof_.sica
Desplazamiento ................. 250 cc (15.24 cu. in.)
Bujia Separaci6n .................. 0.76 mm (0.030 in.)
Capacidad de Gasolina 15.14 Litros (4 gaiones americanos)
Capacidad de Aceite .............. 0.6 Litros (20 Onzas)
Servicio com n despide
Depurador de aire ..................... 491588 o 5043
Bujia de re6stato ............................ 491055
Bujia larga de vida de platino ..................... 5066
Botella de aceite de motor ..................... 100005
Estabilizador de combustible ........... 100120 o 100117
Apagachispas ............................. 83083GS
Potencia nominal; Elvalor de potencia bruta nominal de cada modelo de motor de gasoiinaest_ indicado en una etiqueta conforme ai
c6digo Jf 940, Procedimiento de valoraci6n de potencia y par detorsi6n paramotores peque_os,de la Society of Automotive Engineers
(Sociedad de Ingenieros de Automoci6n, SAE)y se ajusta conforme al c6digo SAEJ1995. Los valores de par de torsi6n se obtienen a 2600
RPM para los motores con indicaci6n de "rpm" en la etiqueta y a 3060 RPM para todos los demos; los valores de potencia se obtienen a
3600 RPM. Las curvas de potencia bruta se pueden ver en www.BRiGGSandSTRATTON.COM.Los valores de potencia neta se obtienen con
ei escape y filtro de aire instaiados, mientras que los vaiores de potencia bruta se obtienen sin estos elementos. La potencia bruta real del
motor es superior a la potencia neta dei motor y depende,entre otros factores, de las condiciones ambientabs de uso y de las variaciones
entre distintos motores del mismo modeio. Dadala amplia variedad de productos que utilizan nuestros motores, es posibie que el motor de
gasolina no desarrolle la potencia bruta nominal en determinados equipos. Estadiferencia se debe a los siguientes factores, entre otros:
variedad de componentes del motor (filtro de aire, escape, carga, refrigeraci6n, carburador, bomba de combustible, etc.), limitaciones de la
aplicaci6n, condiciones ambientabs de uso (temperatura, humedad, altitud) y variaciones entre distintos motores de un mismo modeio.
Debido a limitaciones defabricaci6n y capacidad, Briggs & Stratton puede sustituir un motor de una potencia nominal mayor por este motor.
* Estegenerador est_ certificado conforme a la norma C22.2 N.° 100-04 (motores y generadores) de la Asociaci6n Canadiensede Normas
(CanadianStandards Association, CSA)y clasificado de conformidad con la norma PGMA G200 (norma para la evaiuaci6n y validaci6n del
rendimiento de los generadores port_tibs) de la Asociaci6n de Fabricantes de Generadores Port_tibs (Portable Generator Manufacturers'
Association, PGMA).
Briggs& StrattonPowerProductsGroup,LLC
P.O.Box702
IVlilwaukee,Wisconsin,53201-0702 U,S,A,
24 (800) 743-4115 BRIGGSandSTRATTON.COiVl

RIGG S &STRATTO N
®
fm
Irtativ
Manuelcl'ulilisalion
La g6n6ratrice est certifi6e _tre conforme a la norme C22.2 No. 100-04 (moteurs et g6n6ratrices) de I'ACNOR
(Association canadienne de normalisation) et de la norme PGMA G200 (Norme sur les tests et la validation de la
performance des g6n6ratrices portatives) de la PGMA (Portable Generator Manufacturers' Association).
BRIGGS&STRATTONPOWERPRODUCTSGROUP,LLC
MILWAUKEE,WISCONSIN,U.S.A.

Merci d'avoir achet6 cette g6n@atricede qualit6 Briggs & Stratton@. Nous sommes heureux que vous fassiez confiance _ la
marque Briggs & Stratton. Si vous respectezlesinstructions d'utiiisation et d'entretien de ce manuel, vous pourrez vous fiez _.
votre g6n@atriceBriggs & Stratton durant de nombreuses ann@s.
Ce manuel contientdes renseignementssur la s6curit6 pour vous informer des dangers et des risques associ6saux
g6n@atriceset _ la fagon de les @iter. Cette g6n@atricea 6t6 conoue pour _tre utilis6e seuiement pour aiimenter les circuits
d'6clairage compatibles, ies 6iectrom6nagers, les outils et ies moteurs et pour aucuneautre utilisation. II est important de bien
life et comprendre enti@ement ces directives avant de tenter de d6marrer et d'utiliser cet 6quipement. Conservezces original
manuel pourr6f6rencefuture.
Cette generatrice exige un assemblage final avant utilisation. Consultezla section Assemblage de ce manuel pour les
directives sur les proc6dures d'assemblagefinales. Suivez ces instructions _.la lettre.
OU nOIJStrouver
Vous n'aurez jamais _.chercher bien loin pour trouver un centre de support et service Briggs & Stratton pour votre g6n@atrice.
Consuitezles PagesJaunes. II y a plus de 30 000 distributeurs de service apr_s-vente agr6_s Briggs & Stratton dans le monde
qui offrent un service de quaiit& Vous pouvezaussi t6i@honer au Service_.la client@ de Briggs & Stratton au
(800) 743-4115 ou communiquer aveceux par Internet _.I'adresse BRIGGSandSTRATTON.COM.
G6n@atrice
Num@o de modele
Revision
Num@o de serie
iVloteur
Num@ode mo@le
Num@ode type
Num@ode code
II1l
Date d'achat
Droits d'auteur © 2013. Briggs & Stratton Power Products Group, LLC
Milwaukee, WI, USA.Tous droits r6serv6s.
BRIGGS& STRATTONPOWERPRODUCTSsont des marques
d@os@s de Briggs & Stratton Corporation
Milwaukee, WI, USA
2 BRIGGSandSTRATTON.C01Vl

Tabledes IVlati res
S_curit6 de I'op6rateur............................ 4
Description de I 6quipement .................................... 4
Renseignementsimportants de s6curit6 ........................... 4
Assemblage.................................... 7
D6ballezla g6n@atrice......................................... 7
Contenu de I'exp6dition ........................................ 7
Instaile la roue la trousse....................................... 7
Ajoutez de I'huiie _ moteur ..................................... 8
Ajoutez de I'essence .......................................... 8
Mise _.la terre du syst_me...................................... 9
Branchement au syst_me 61ectriqued'un 6difice..................... 9
Emplacementde la g6n@atrice.................................. 9
Fonctionset comrnandes.......................... 10
Cordons et prises............................................ 11
Op@ation .................................... 12
D6marragedu moteur ........................................ 12
Branchement des charges61ectriques............................ 13
Arr_t du moteur ............................................. 13
Fonctionnement par temps chaud ............................... 13
Ne pas surchargez g6n@ateur.................................. 14
Entretien..................................... 15
Calendrier d'entretien......................................... 15
Entretien de g6n@atrice....................................... 15
Entretien de la vanne de combustible ............................ 16
Entretien du moteur.......................................... 16
Entreposage................................................ 19
D6pannage ................................... 20
Garanties .................................... 21
Garantie du dispositif antipoliution .............................. 21
Garantie du propri6taire d'un g6n@atrice ......................... 23
Caract@istiques................................ 24
Caract@istiquesdu produit .................................... 24
PJ_cesd'entretien courant ..................................... 24
Frangais
D

S6curit de i'op rateur
Descriptionde i6quipernent
_Lisezavec soin ce manuel et farniliarisez-vous avec
..... votreg_n_rateur. Connaissezsesapplications, ses
limitationset ies dangersqu'il irnplique.
Ceg6n@ateurest un g6n@ateurentrain6par un moteur _.
champ magn6tiquerotatif produisant du courant alternatif
(c.a.). ii a 6t6 congu pour fournir du courant 61ectriquepour
faire marcherdes chargescompatibles d'@lairage,d'appareils
m@agers, d'outil et de moteur. Lechamp tournant du
g6n6rateurest entrafn6_.3,600 T/M par un moteur.
AVIS D@asserla capacit6 enwatts/amp@esde la
g6n@atricepeut endommager la g6n@atriceet!ou les
appareils 61ectriquesqui y sont branch6s.
* NEd@assezPASla capacit_enwatts/amperesdelag_n6ratrice.
VoirlarubriqueNesurchargezpasvotregbnbratricedansla
sectionOpbration.
Tout a 6t6 mis en oeuvre pour que les informations contenues
dans ce manuelsoient exacteset _.jour. Cependant,nous se
r6servele droit de changer,d'ait@er ou d'am61iorerle produit
_.n'importe quel moment sansavis pr6alable.
Le Syst_me de contrOiede 1'6missiondu g6n@ateurest
garanti pour des normes 6tablies par L'Agence de protection
de I'environnement et le California Air Resources Board.
Renseignernents importants de s6curit6
Le fabriquant ne peut anticiper toutes les circonstances
potentielles pouvant comporter un danger. Parcons6quent,
les avertissements contenus dans ie pr6sent manuel, aJnsJ
que ies plaques et les d6caiquesappos_s sur I'unit6
n'englobent pas toutes les possJbilit6s.Si vous utJlJsezune
proc6dure, une m6thode de travail ou une technique
d'op@ation non sp6cifiquement recommand6e par ie
fabricant, vous devezvous assurer qu'eile ne compromet pas
votre s6curit6 ni celie des autres. Vous devez6gaiement
vous assurer que ia proc6dure, la m6thode de travail ou ia
technique d'op@ation quevous choisissez ne rende pas la
g6n@atricedangereuse.
Syrnboies de s_curit6et ieur signification
Emanationstoxiques Effetderecul Choc_lectrique
Feu Explosion Manueld'utilisation
Partiesen mouvement Objets volant Surface chaude
,_, Le symbole d'alerte de s@urit6 indique un risque
potentiel de blessure personnelle. Un mot signal (DANGER,
ATTENTIONou AVERTISSEMENT)est utilis_ avec un
symbole d'aierte pour vous indiquer le degr6 ou le niveau du
risque. Un symboie de s@urit6 peut _tre utiiis6 pour
repr6senterle type de risque. Le mot signal AVIS est utilis6
pour traiter les pratiques quJne sont pas relJ@saux
blessures personnelles.
A Le mot signal DANGERindique un danger qui, s'il n'est
pas @it6, causerala mort ou des blessures graves.
,_, Le mot signal AVERTISSEIVIENTindique un risque qui,
s'il n'est pas @it6, pourraitcauser la mort ou des blessures
graves.
,&, Le mot signal ATTENTIONindique un risque qui, s'il n'est
pas 6vit6, pourrait causer des blessures mineures ou
mod@@s.
Lemot AVIS est utJlJs6pour ies pratJquesquJne sont pas
reli@saux blessures personnelles.
,&, AVERTISSEIVlENTL'6chappementdu moteur de ce
produit contient des produits chimiques que i'Etat de
Californie consi@re comme causant le cancer, des
d6formations _.ia naissanceou d'autres dangers
concernant la reproduction.
,&, AVERTiSSEIVIENTCertains composants de ce produit
ainsi que les accessoires reli6s contiennent des produits
chimiques reconnus par i'Etat de ia Californie comme
causant des cancers, des malformations cong@itaies, ou
d'autres probl_mes de reproduction. Nettoyez-vous les
mains apr_s la manipulation.
4 BRIGGSandSTRATTON.COIVl

L'utilisation d'une g_n_ratrice bI'int_rieur PEUT
PROVOQUER LA MORT EN QUELQUES MINUTES.
Les gaz d'_chappement de la g_n_ratrice contiennent du monoxyde
de carbone. II s'agit d'un poison que vous ne pouvez ni voir ni sentir.
-®
NE JAMAIS utiliser la generatrice
dans une maison ou un garage,
MEME SI les portes et les
fen_tres sont ouvertes.
A
Utilisez seulement
I'EXTI_RIEUR et loin de
fen6tres, portes et dvents.
,_, AVERTISSEIVlENT RISQUE DE GAZ TOXIQUES. Les
gaz d'@happement du moteur contiennent du
monoxyde de carbone; ce gaz toxique pourrait
vous tuer en queiques minutes. II est iNODORE,
INVISIBLE, N'A AUCUN GOUT. iVl_me si vous ne sentez
pas ies gaz d'6chappement, ii se peut que vous soyez
quand m_me expos6(e) au monoxyde de carbone.
• FN'utilisez ce produit QU'A L'EXTERIEUR,loin des fen_,tres,
portes et prises d'air pour @iter que le monoxyde de carbone
ne s'accumule et ne puisse _,treattir_ vers deszones occup@s.
• Installez des dispositifs d'alarme pour le monoxyde de carbone,
soit sur batterie, soit branch_ssur le secteur avec sauvegarde
par batterie selon les instructions du fabricant. Les aiarmes
pour lafum@ ne d_tectent pas le monoxyde decarbone.
• N'UTILISEZPASce produit } I'int6rieur des maisons, garages,
sous-sols, vides sanitaires, abris ou autres espaces
partieiiement cios, m_,meen utilisant desventiiateurs ou en
ouvrant portes et fen_,trespour a@er.Le monoxyde de carbone
peut rapidement s'accumuler dans ces espaces et y rester
pendantdes heures, m_,meapr_s i'arr_,tdu produit.
• PlacezTOUJOURSce produit dans ie sens du vent et dirigez
I'_chappementdu moteur loin des espacesoccup_s.
Si vous commencez } vous sentir mai, _tourdi(e) ou faible Iors de
I'utiiisation de ce produit, arr_tez-le et rendez-vous
IMMEDIATEMENT} I'air fibre. Consultez un m_decin. II se peut
que vous soyez intoxiqu_(e) par le monoxyde de carbone.
_tLAVERTISSEMENT Un effet de recui (r@oaction rapide)
de lacorde du d6marreurtirera votre main et
_. votre brasvers le moteur plus rapidementque
vous ne pouvezrei_.cherla corde;ce qui pourrait
causerdesfractures, des ecchymosesou desentorses
risquantd'entratnerdes blessuresgraves.
• Lorsdud_marragedu moteur,tirezlentementsur lacorde
jusqu'} cequevoussentiezuner_sistanceet tirezalors
rapidementafin d'@iteruneffetderecul.
• NEd_marrezJAMAISni n'arr_,tezjamaislemoteuraiorsque
desappareils_iectriquesy sontbranch_setenfonction.
_i_ AVERTISSEIVlENT L'essence et ses vapeurs sont
extr_mement inflammables et
explosives qui pourraient causer des
brQlures, un incendie ou une explosion
risquant d'entratner la mort et des blessures graves.
LORSDEL'AJOUTOU DELA VIDANGEDU CARBURANT
• Eteignezle moteur de la g_n_ratrice et laissez@ refroidir
pendantau moins 2 minutes avant de retirer le bouchon
essence.Desserrezlentement le capuchon pour hisser la
pression s'_chapper du r_servoir.
• Remplissezou vidangez le r_servoir d'essence _ I'ext_rieur.
• NEremplissez PAStrop le r_servoir. LaissezI'expansion de
I'essence.
• Attend le carburant renvers_ pour s'@aporer avant de d_marrer
le moteur.
• Eloignez I'essencedes _tincelles, desflammes, des veilleuses,
de la chaleur et de toute autre source d'inflammation.
• V_rifiez si les conduits d'essence, le r_servoir, le bouchon et les
raccords comportent desfissures ou desfuites. Remplacezau
besoin.
• N'ALLUMEZPASde cigarette ou ne fumez pas} proximit_ de
i'appareil.
LORSDU DEIVlARRAGEDE L'I_QUIPEIVlENT
• Assurez-vous que la bougied'allumage, le silencieux, le
bouchon } essenceet lefiltre } air sont en place.
• NE d_marrezPAS le moteur Iorsque la bougie d'allumage est
enlev@.
LORSQUEL'ItQUIPEMENTFONCTIONNE
• NEfaites PASfonctionner ce produit } I'int_rieur d'un b_timent,
d'un abri de voiture, d'un porche, de I'@uipement mobile, Iors
d'applications marines ou dans un lieu cios.
• NEpenchez PASle moteur ou I'@uipement, vous risqueriez de
renverserde I'essence.
• N'arr_,tezPASle moteur en plaqantle levierd'_trangleur _ la
position _ Choke >>.
LORSDU TRANSPORT,DU DltPLACEIVIENTOUDE LA
RItPARATIONDEL'EQUIPEIVIENT
• Le r_servoir d'essencedolt _tre VIDE ou le robinet d'arr_,t de
carburant doit _,tre} la position ferm@ (OFF)pendant le
transport, du d@lacement ou la r@aration.
• NEpenchez PASle moteur ou I'@uipement, vous risqueriez de
renverserde I'essence.
• D_branchezle c_blede bougie.
LORSQUEVOUSENTREPOSEZL'ESSENCEOU UN ltQUIPEIVIENT
AVECUN RI_SERVOIRA ESSENCE
Entreposez-leloin des appareilsde chauffage,desfours, des
chauffe-eau,des s_cheusesoudetout autre appareil
_lectrom_nagerdisposantd'uneveilleuseou detouteautre source
d'inflammation risquant d'enflammer lesvapeurs d'essence.
_t_AVERTISSElVlENT
• Cetteg_n_ratrice nesatisfait pas aux normes U.S. CoastGuard
Regulation33CFR-183 et ne dolt pas _,treutilis@ pour des
applications marines.
• L'omission d'utiiiser une g_n_ratriceappropri@ et approuv@
par U. S. Coast Guardpourrait entra_nerdes blessures
corporeiles.
Frangais
3

AAVERTISSEIVlENT La chaleur et les gaz
d'@happementpeuventenflammer desmat@iaux combustibles et les structures
ainsi que causer des dommages au
r6servoir d'essence et provoquer un incendie risquant
d'entrafner ia mort et des blessures graves.
Tout contact avec la zone du silencieux peut causer des
brQlures risquant d'entrafner des blessures graves.
• NEtouchez PASaux pi_ces chaudeset EVITEZle contact avec
les gaz d'_chappement.
= LaissezI'@uipement refroidir avant de le toucher.
= Laissezun d_gagement d'au moins 1,5 m (5 pi) tout autour de
la g_n_ratrice, y compris au-dessus.
= L'utiiisation ou lefonctionnement d'un moteur sur un terrain
boise, couvert debroussaillesou gazonn_constitue une violation
dans I'Etatde iaCalifornie,envertu de la section4442 du
CaliforniaPublic ResourcesCode,} moins qu'il ne soit dot_ d'un
pare-_tincellestel que d_fini dans la section 4442 et maintenu en
bon _tat defonctionnement. II se peut que d'autres Etatsou
d'autres comp_tencesf_d_ralesaient des lois semblables.
Communiquezaveclefabricant, le d_taiilantou ie concessionnaire
originalde I'appareilafin d'obtenir un pare-_tinceilesconqupour le
syst_med'_chappementinstall_sur ce moteur.
= Les pi_cesde rechangedoivent_tre identiquesaux pi_ces
d'origine et #,treinstall@s } la m#,meposition.
,& AVERTISSEMENT La tension de la g6n@atrice peut
")=|lh causer un choc 61ectrique ou des br_lures risquant
d'entrafner la mort et des blessures graves.
,Utilisez I'@uipement de transfert homologu_, convenant
I'utilisation pr@ue, pour emp_cher la r_troaction en isolant la
g_n_ratricedes employ_s du service de distribution _lectrique.
• Veuiiiez aviser votre fournisseur d'aiimentation en 61ectricit_
Iorsque vous utilisez votre g_n_ratricecomme alimentation de
secours.
• Utilisez un disjoncteur diff@entiel Iorsque vous utilisez I'appareil
dans des endroits humides ou extr#,mementconductibles,
comme les terrasses en m_tal ou les ouvrages m@alliques.
NETOUCHEZPAS lesfils d_nud_s ou les bo'itiers.
N'UTILISEZPASleg_n_ratriceavecdescordons _lectriquesuses,
effiloch(isoud_nud_s,ou aNm(is dequelquesorte que ce soit.
N'utilisez PAS lag_n@atricesous la pluie ou Iors de
temperatures pluvieuses.
NE MANIPULEZPASle g_n@atriceou les cordons
d'alimentation Iorsque vous #,tesdebout dans I'eau, pieds nus
ou avec les mains ou les pieds humides.
NE LAISSEZPASdes personnes non qualifi(ies ou des enfants
se servir ou r@arer le g_n@atrice.
_!_AVERTiSSEMENT Le demarreur et d'autres pieces
rotatives peuvent happer des mains, des
cheveux, des v_tements ou des accessoires et
entrai"ner des blessures graves.
• N'utiiisez JANAIS un g_n@atricesans b_ti ou couvercles
protecteurs.
• NE portez PASdev#,tementsamples, de bijoux ou autres
accessoiresqui peuvent se prendre dans le d_marreur ou
d'autres pi_cesrotatives.
• Embouteiller des cheveux longset enl_ve la bijouterie.
_!_ AVERTISSEIVlENT Une etinceiie involontaire peut
_, ll=. causer un incendie et un choc
eiectrique et entrafner la mort et des
blessures graves.
LORSQUEVOUS RItGLEZOURItPAREZVOTREGItNItRATRICE
• D_brancheztoujours le cb,bie de bougie et placezde defaqon
ce qu'il ne soit pas en contact avec la bougie.
LORSDETESTSD'ALLUIViAGEDU IVlOTEUR
• Utilisez un v@ificateurde bougies d'allumage approuv&
• NEv_rifiez PASI'allumage Iorsque la bougie d'allumage est
enlev@.
,&. ATTENTION Desvitesses de fonctionnement
excessJvementeleveespeuvent causer des blessures
mineures.
DesvJtessesexcessJvementlentesproduJsentune charge
Jmportante.
• NEmodifiezPASleressort-r_gulateur,latringierieoud'autres
pi_cespouraugmenterlavitessedu moteur.Lag_n_ratrice
fournitunefr@uenceet unetensionappropri@Iorsquela
vitessedu moteurestr_gul@.
• NEmodifiezPASleg_n@atriced'aucunefaqon.
AVIS D@asser la capacite en watts/amp@es de la
gen@atrice peut endommager ia gen@atrice et/ou les
appareils electriques qui y sont branches.
= NEd@assez PASla capacit_ enwatts/amperes de la g_n_ratrice.
Voir la rubrique Ne surchargezpas votreg#n#ratricedans la
section Op#ration.
= D_marrezle g_n_ratrice et laissezle moteur se stabiliser avant de
brancher les charges _lectriques.
= Branchez les charges _iectriques en position ARRET,puis,
remettez en position MARCHE.
= Eteignezles charges _iectriques et d_branchezdesdu g_n_ratrice
avant de I'arr#,ter.
,dills Le traitement inadequat du gen@atrice peut
I'endommager et reduire sa dur@ de vie utile.
= Ne vous servez du g_n_ratriceque pour les utilisations pr@ues.
= Si vous avezdes questions } propos de I'utilisation pr@ue de cet
appareii, consultez votre d_taillant ou communiquez avec Briggs
& Stratton.
• Nefaites fonctionner le g_n_ratriceque sur des surfaces
horizontaies.
• N'exposezPAS le g_n@atrice} une humidit_ excessive,} de la
poussi_re,} de la salet_ ou } desvapeurs corrosives.
= N'ins@ezaucun objet dans lesfentes de refroidissement.
= Si lesappareils branch_s sont en surchauffe, _teignez-leset
d_branchez-lesdu g_n_ratrice.
= Arr#,tezie g_n_ratricesi:
-la puissance 6lectrique est inexistante;
-I'@uipementproduitdes _tincelles,delafum@ ou desflammes;
-I'unit_ vibre excessivement.
6 BRIGGSandSTRATTON.COIVl

Assemblage
Votre g6n@atricedolt _tre assembl6eet vous pourrez
I'utiiiser apr_s i'avoir correctement remplie d'huile et
d'essence recommand@s.
Si vous avezn'importe quels probl_mes avec I'assembl@ de
votre g6n@ateur,s'il vous platt appeler le heipline de
g6n@ateur_.(800) 743-4115. Si vous t6i@honez pour
obtenir de I'aide, veuiilezavoir disponibies ies
renseignements du 6tiquettes d'identifJcation: num@ode
mo@le, de r@ision et de s@ie. Consuitezla section
Commandeset foncfions de ia g6n@atricepour connattre
I'emplacement de 1'6tiquettesd'identification.
D6ballez la g n@atrice
1. Placezla bo_tede carton sur une surface plane rigide.
2. Enleveztousles composants de la boite d'exp6dition _.
I'exception de la g6n@atrice.
3. Ouvrezla botte d'exp6dition en coupant tousles coins
du haut vers le bas.
4. Laissezia g6n@atricedans la botte d'exp6dition afin
d'installer les roues.
Contenude I'exp6dition
La g_n_ratrice est livr_e avec los 616meritssuivants:
•Huile _.moteur
•Manuel d'utilisation
Ensemblede roues
Installe la roue la trousse
AI/IS Les roues n'ont pas 6t6 con_;uespour le transport de
la g6n@atricesur la route,
Pour installer ces composants, vous aurez besoin des outils
suivants:
•Cl_.13mm
CI6_.douilles avec douille 13 mm
Installez los roues cornrnesuit:
1. Basculezla g6n@atricede sorte que la partie lat@aledu
moteur soit vers le bas.
2. Faitesglisser le goujon de I'essJeu(A) dans la roue (B).
3. Faitesglisser une cale (C) sur le goujon de I'essieu du
c0t6 arri@e de la roue.
4. Faitesglisser le goujon de I'essieu dans le support de
fixation.
5. Ins@ezune tige de retenue (D) par I'ouverture du
goujon de I'essieu.
6. R@6tez les 6tapes2 _.5 pour la pose de la deuxi_me
roue.
7. Alignez les trous de la tige portante (E) avecceux du
cadre de la g6n@atrice.
.Fixezla tige portante _.I'aide de deux vis d'assemblage
de 16 mm (F) et de deux 6crous hexagonauxM8 (G).
Serrez avecune cl6 _.douilles de 13 mm et une cl6 de
13 mm.
9. Replacezla g6n@atrice_.sa positon normale (sur les
roues et la tige portante).
10. Faitesglisser le support de la poign@ sur le cadre de la
g6n@atrice.
11. Fixezla poign6e (H) _.I'aide de deux vis d'assemblage
de 50 mm (J) et de deux 6crous hexagonauxM8 (!().
Serrez avecune cl6 _.douilles de 13 mm et une cl6 de
13 mm.
AVIS Assurez-vous de placer la roue avec le moyeu
sur61ev6du c0t6 int@ieur.
Frangais
D

Ajoutezde I'huile moteur
1. Mettre le g6n@atricesur une surface _.niveau.
2. Nettoyezla surface autour de I'orifice de remplissage
d'huile et enlevezle bouchon de remplissage d'huile
jaune.
3. A I'aide d'un entonnoir pour huile (optionnel), versez
lentement le contenu complet de la bouteille d'huile
fournie dans I'orifice de remplissage.
AVIS Le traitement inad6quat du g6n@atrice peut
I'endommager et r6duire sa dur6e de vie utile.
• NEtentezJAMAIS de d6marrer le moteur sans d'abord v_rifier s'il
a _t_ entretenu defaqon appropri@ avec I'huile recommand(ie.
Celarisquerait d'entrafner un bris de moteur.
4. Replacezle bouchon de remplissage d'huile et serrez-le
solJdement.
Ajoutez de I'essence
L'essencesatisfait les exigences suivantes:
• Essencesans plomb frai"cheet propre.
•Un indice d'octane minimum de 87/87 AKi (91 iOR).
Utiiisation _.des altitudes 61ev@s,consultez la section
Altitude 41ev4e.
Uneessence avecjusqu'_. 10 % d'6thanol (gazohol) est
acceptable.
AVIS L'utilisation de carburants non approuv6s pourrait
entra_ner des dommages _.la g6n@atrice et annuler la garantie.
= NE PASutiliser d'essence non approuv@ telie que E15et E85.
= NE pasm_langer I'huile avec I'essenceou modifier le moteur afin
qu'il fonctionne avecd'autres types decarburant.
Au moment d'ajouter de I'essence,la m61angeravecun
stabiiisateurd'essenceafin de prot6ger ie circuit d'aiimentation
contre ia formation de d@0ts de gomme.Voir Entreposage.
Les essencesnesont pastoutes pareilles.Si vous @rouvez
des probi_mesde d6marrageou de performanceapr_s avoir
utiiis_ une essence,changezdefournisseur d'essenceou de
marque d'essence.Lefonctionnementdu moteuravecde
I'essenceest certifi& Cedispositif antipollution pour ce moteur
est detype EM (Modificationsde moteur).
_i_ AVERTISSEIVlENT L'essence et ses vapeurs sont
extr_mement inflammables et
explosives qui pourraient causer des
brQlures, un incendie ou une explosion
rJsquant d'entratner la mort et des blessures graves.
LORSDEL'AJOUT DU CARBURANT
= Eteignezle moteur de la g_n6ratriceet laissez-le refroidir
pendantau moins 2 minutes avant de retirer le bouchon
essence.Desserrezlentement le capuchon pour hisser la
pression s'(ichapper du r(iservoir.
• Remplissez le r(iservoir d'essence } I'ext_rieur.
• NE remplissez PAStrop le r(iservoir. LaissezI'expansion de
I'essence.
• Attend le carburant renvers_pour s'@aporer avant de d_marrer
le moteur.
• Eloignez I'essencedes (itincelles, des flammes, desveilleuses,
de la chaleur et de toute autre source d'inflammation.
• V_rifiez si les conduits d'essence, le r_servoir, le bouchon et les
raccords comportent desfissures ou desfuites. Remplacezau
besoin.
• N'ALLUMEZPASde cigarette ou ne fumez pas} proximit_ de
I'appareil.
.
2.
Nettoyez ia partie autour du bouchon du r6servoir
d'essence,enlevezle bouchon.
Ajoutez lentement de I'essencesans plomb (A) dans le
r6servoJrd'essence(B). Faitesattention de ne pas
d@asser ia chicane (C) en rempiissant. Cela laisse un
espacead6quat pour I'expansion de I'essence,tel que
montr&
3. Instailez le bouchon _.essenceet attend le carburant
renvers6 pour s'@aporer.
Altitude _lev_e
A des altitudes61ev@s(plus de 1 524 m /5 000 pi), ii est
acceptabled'utiliser des essencespr6sentantun indice
minimum de 85 octane/85 AKI (89 IOR).Un r6glagepour les
altitudes6iev@sest requis pour respecterles normes relatives
aux 6missions.Une utilisationsansce r6glageentra_neune
diminution de laperformance,uneaugmentationde la
consommationd'essenceet des 6missions.Consuitezun
d6taillantBriggs& Stratton autoris6au sujetde renseignements
relatifsau r6glagepour les altitudes6iev@s.L'utilisation_.des
altitudesinf@ieures_.762 m_tres (2 500 pieds) avecla trousse
pour les altitudes61ev@sn'est pas recommand@.
8 BRIGGSandSTRATTON.COIVl

iVlise la lerre dusyst me
La g6n6ratrice poss_de une mise _.la terre du syst_me qui
raccorde les 616mentsdu cadre de la g6n6ratrice aux bornes
de mise _.ia terre des prises de sortie C.A. La mise _.la terre
du syst_me est raccord6eau fil neutre C.A. (le neutre est
raccord6 au cadre de la g6n6ratrice).
Exigences speciales
II se peut que la r6glementation d'une agencef6d6rale ou
provinciale de sant6 et de s6curit6 du travail, des codes de
s6curit6 nationaux ou provinciaux ou des ordonnances
r6gissent I'utilisation pr6vue de la g6n6ratrice. Veuillez
consulter un 6iectricien qualifi6, un inspecteur en 61ectricit6
ou I'agencecomp6tente de votre r6gion.
•Danscertains territoires, il faut enregistrerla g6n6ratrice
aupres du fournisseur de I'aiimentationde service.
•Desr_glementsadditionnelsr6gissentpeut-_treI'utiNsation
de lag6n6ratricesur leschantiersde construction.
Branchement au sysl me 61eclrique d'un 6difice
Un 6iectricienprofessionnelagr66dolt connecterla source
d'aiimentationde secoursau syst_me6iectriquede 1'6dificeen
utilisant un commutateurde transfert homologu6.
L'alimentationde la g6n6ratricedoit _tre isol6ede I'aiimentation
de serviceet queie branchementsoit conforme _.toute la
16gislationapplicableet _.tousles codes de 1'61ectricit6.
,& AVERTISSEIVlENTLatension de la g6n6ratricepeut
").lib causer un choc 61ectriqueou des br01uresrisquant
d'entratner la mort et des blessures graves.
• Utilisezi'_quipementdetransferthomologu_,convenant
I'utiNsationpr_vue,pouremp_cherlar_troactionenisolantla
g_n_ratricedesemploy_sdu servicededistribution_lectrique.
• Veuiiiezaviservotrefournisseurd'aiimentationen61ectricit_
IorsquevousutiNsezvotreg_n_ratricecommealimentationde
secours.
• Utilisezundisjoncteurdiff_rentielIorsquevousutilisezI'appareil
dansdesendroitshumidesouextr#,mementconductibles,
commelesterrassesenm_taloules ouvragesm_talliques.
• NETOUCHEZPASlesfils d_nud_sou lesbo'itiers.
• N'UTILISEZPASleg_n_ratriceavecdescordons_lectriquesuses,
effiloch_soud_nud_s,ouabfm_sdequelquesortequecesoit.
• N'utilisezPASlag_n_ratricesousla pluieouIorsde
temperaturespluvieuses.
• NEiVlANIPULEZPASleg_n_ratriceou lescordons
d'aNmentationIorsquevous#,tesdeboutdansI'eau,piedsnus
ouaveclesmainsou lespiedshumides.
• NELAISSEZPASdespersonnesnonqualifi_esoudesenfants
seservirou r@arerleg_n_ratrice.
Emplacemenlde la g n6ratrice
IVl0nexydede carb0ne emp0is0nner
L'utilisation d'une g_n_ratrice &I'int_rieur PEUT
PROVOQUER LA MORT EN QUELQUES MINUTES.
Les gaz d'_chappement de la g_n_ratrice contiennent du monoxyde
de carbone. II s'agit d'un poison que vous ne pouvez ni voir ni sentir.
V
NE JAMAIS utiliser la g_ndratrice
dans une maison ou un garage,
MEME SI les portes et les
fen_tres sent ouvertes.
[]
Utilisez seulement ia
I'EXTERIEUR et loin de
fen_tres, portes et dvents.
i
1
||
||
||
Orifice d'6chappement
Point6 loin des
ouvertures de la b_tisse
N'utilisez ce produit QU'_, L'EXTERIEUR,loin des fen_tres,
portes et prises d'air pour 6viter que le monoxyde de
carbone ne s'accumuie et ne puisse_tre attir6 vers des
zones occup6es. Installez/entretiendes dispositifs d'aiarme
pour le monoxyde de carbone,soit sur batterie, soit
branch6s sur ie secteur avec sauvegardepar batterie selon
les instructions du fabricant. N'UTILISEZPASce produit _.
I'int6rieur des maisons, garages, sous-sols, vides sanitaires,
abris ou autres espaces partieNementclos, m_me en utilisant
des ventilateurs ou en ouvrant portes et fen_tres pour a6rer.
PlacezTOUJOURSce produit dans le sens du vent et dirigez
1'6chappementdu moteur loin des espacesoccup6s.
B_gagementde la risquede feu
_i_AVERTISSEIVlENTLachaieur et ies gaz
d'6chappementpeuventenflammer des
mat6riauxcombustibles et ies structures ainsi
que causerdes dommages au r6servoir
d'essenceet provoquer un incendie risquant d'entratnerla
mort et des blessures graves.
• Laissezund_gagementd'aumoins1,5m (5pi)tout autourde
lag_n_ratrice,y comprisau-dessus.
Frangais
3

Fonctionset commandos
Lire ce manuel de I'utilisateur et les r_gles de s_curit_avant de fake marchervotre g_n_ratrice.
_v_ Comparezles illustrations avec votre g6n@atricepour vous familiariser avec I'emplacement des diverses commandes
et r6glages.Gardezce manuel pour le consulter plus tard.
A - Interrupteur _ bascule-- R6glezcet Jnterrupteursur ON
ou I avantd'utiliser le lanceur. R6glezI'interrupteur sur
OFFou 0 pour arreter le moteur.
B - Prisede roulettede 120 voltsC.A., 30 A- Peuvent_tre
utilis@s pour alimenter les circuits de charge de roulette
de 120 volts C.A.,30 A, monophas6, 60 Hz.
6-Bisjoncteur (C.A.) - La prises est munie d'un disjoncteur
de type _<pousser pour r6armer >>pour prot6ger la
g6n@atricecentre les surtensions.
B - Prise de courant doublede 120 Volts c.a., 20 Amperes
- peuvent _tre utilis@s pour fournir I'alimentation
61ectriquede 1'6ciairage,des 61ectrom@agers,des outils
ou des moteurs de 120 Volts, 20 Amp@es, monophas6s,
60 Hz.
E - Bouchon de rernplissage--V@ifiez le niveau d'huile et
remplir I'huile _.moteur ici.
F- Bouchonde vidanged'huiie --Vidangez I'huile du
moteur icJ.
G - Fixation de rnise _ la masse-- ConsultezI'agence
comp_tente de votre r6gion au sujet des exigencesde
mise _.la masse.
H - Pot d'_chappernent avec arr_teur d'_tincelles - Le pot
d'6chappement diminue le bruit du moteur est 6quip6
d'un 6cran arr_teur d'6tincelles.
J-Bernarrage _ recul -- Utilis6 pour d6marrer le moteur
manuellement.
I( - Filtre _ air -- Utilise un 616mentde filtre du type sec et
un pr6-filtre en mousse pour iimJter le montant de salet6
et de poussi@esentrant dans le moteur.
L=Levier d'etrangleur -- Utilis6 Iors du d6marrage _.froid
d'un moteur.
IVl-Robinet de carburant-- Utilis_ pour alimenter le moteur
en essenceou pour couper I'alimentationen essencedu
moteur.
N-R_servoir de carburant-- Capacit6de 4 gallons Etats-
Unis (15,14 I).
Articles nonrnontr6s:
Identification du rnoteur- Fournit ie num@o du mo@le, le
type et le codedu moteur. S'Jivous pla_'tavoJrces facJlement
disponibie si appeler I'assistance.
I':'tiquettesd'identJfication - Fournit le mo@ie, ia r@ision et
le num@ode s@iede g6n@ateur.S'il vous plait avoir ces
facilement disponible si appeler I'assistance.
10 BRIGGSandSTRATTON.C01Vl

Cordonset prises
N'utilisez quedes rallonges de haute quaiit6 mises _.la terre
et bien isol@s dans les prises de ia g6n@atrice.Inspectez
les railonges avant chaque utilisation.
V@ifiezle calibre de chacune des rallonges avant de ies
utiiiser. Les rallonges utilis@s doivent pouvoir supporter des
charges C.A. _.20 amp@es(ou plus). Consultezies manuels
d'utilisation des appareils _.alimenter pour obtenir les
recommandations du fabricant.
Utiiisez des rallonges ies plus courtes que possible pour
minimiser les chutes de tension.
,_,AVERTISSEIVlENT Les cordons 61ectriques
endommag6s ou surcharg6s peuvent causer
une surchauffe, un arc 6iectrique et des br_lures
rJsquant d'entratner la mort et des blessures
g raves.
• Utiiiser seulement les cordons ayant des valeurs nominales
appropri@s } vos charges.
• Veuillez suivre routes lesconsignes de s_curit_ relativesaux
cordons _iectriques.
•Inspectezi'ensemble decordons d'alimentation avant chaque
utilisation.
Prise de rouJottede 120 voJtsC.A., 30 A
Utilisez une prise NEiVIATT-30 avec cette prise de courant.
Raccordezun ensemblede cordons de roulotte _.trois ills
_ouvant r6sister _.des charges de 125 volts C.A.,_.30 A _.la
_rise.
NEIVlATT-30 Masse (Vert)
Positif
120V
//
t2,
Neutre
Utilisezcette prise pour les charges de roulotte de 120 volts
C.A., monophas@s,60 Hzn6cessitant jusqu'_.3 500 W (3,5
kW) de puissance _.29,16 A. La prise est prot6g@ par un
disjoncteur avecbouton-poussoir de r@nclenchement.
AVIS II se peut que la capacit6 nominale des prises soit
sup@ieure _. la puissance nominale de la g6n@atrice.
= NEtentezJAMAISd'alimenter un appareil dont I'intensit_ nominale
est sup_rieure} la capacit_de la g_n_ratriceou des prises.
= NEsurchargez PASla g_n_ratrice.Voir la section Ne Surchargez
Pas Gbnbratrice.
120 Volts c.a., 20 Amperes prise de ¢ourantdouble
Laprise est prot6g@ par un disjoncteur avec bouton-
poussoir de r@nclenchement.
Utilisezchaque prise de courant pour faire fonctionner ies
charges 6iectriques de 120 volts c.a., monophas@s, 60 Hz
n6cessJtantjusqu'_.2,400 watts (2,4 KW) _.20 amp@es.
Frangais
D11

Operation
D6marraoedu moteur
D6connecteztoutes les charges 61ectriquesdu g6n@ateur.
Suivezces 6tapes d'instructions de d6marrage dans I'ordre
num@Jque:
1. Assurez-vous que la g6n@atricese trouve sur une
surface de niveau.
AVIS Si la g6n@atricen'est pas sur unesurface de niveau,
eile pourrait ne pas d6marrer ou encore s'arr_ter
spontan6ment.
2. Tournez la valve d'essence (A) sur la position "On"
(Mar@e).
3. Poussezle levier d'6trangleur (13)_.la position <_Choke_>.
4. PoussezI'interrupteur _.bascule(C) du moteur sur ON
ou I.
,Prenezla poign@du lanceur et tirez-lajusqu'_ ce que
vous sentiezune16g_rer6sistance.Tirezaiors
rapidement,unefois seuiement,pour d6marrer le moteur.
*Si le moteur d6marre, passez_.1'6tape7.
Si le moteur ne d6marre pas, passez_.1'6tape6.
_i_AVERTISSEMENT Uneffet de recui (r@oaction rapide)
de la corde du d6marreurtirera votre main et
_, votre bras vers le moteur plus rapidementque
vous ne pouvezrei_.cherla corde;ce qui pourrait
causerdes fractures,des ecchymosesou des entorses
risquant d'entratnerdes biessuresgraves.
• Lorsdud_marragedumoteur,tirezlentementsur lacorde
jusqu'} cequevoussentiezuner_sistanceettirezalors
rapidementafind'@iteruneffetde recul.
• NEd_marrezJAMAISni n'arr_,tezjamaislemoteuralorsque
desappareils_lectriquesy sontbranch_set enfonction.
6. D@lacez _.mi-course le levier d'6trangleur _.la position
"Half" et tirez deux fois sur la poign6e du lanceur.
Si le moteur ne d6marre pas, effectuez de nouveau
les 6tapesde 5 _.6.
7. D@lacezlentement le levierd'6trangleur_.la position
"Run". Si le moteur h6site, d@lacez_.mi-course le ievier
d'@angleur _.la position "Hlaf" jusqu'_,ce quele moteur
tourne en douceur,puis revenez_.la position "Run".
AI//$ Le moteur se <<noie>_si une quantit6 excessive
d'essence est pr6sente dans le m_lange air/essence.Si cela
se produit, ii faut d@lacer le ievier d'6trangleur _.la position
"Run" et tirez plusieurs fois sur la poign@ jusqu'_,ce que le
moteur d6marre.
AI//$ Si ie moteur d6marre apres 3 essais, mais qu'il ne
fonctionne gas,ou qu'il s'arr_te, assurez-vous que la
g_n@atricese trouve sur une surface de niveau et v@ifiezsi
le carter du moteur contient suffisamment d'huile, ii se peut
que cette g6n@atricesoit munie d'un syst_me de protection
en cas de bas niveau d'huiie. Si c'est le cas, le niveau d'huile
dolt toujours _tre au niveau appropri6 pour permettre le
d6marrage du moteur.
_i_ AVERTISSEMENT La chaleur et les gaz
_ d'@happement peuvent enflammer des
mat@iaux combustibles les
et
structures ainsi que causer des
dommages au r6servoir d'essence et provoquer un
incendie risquant d'entratner la mort et des blessures
graves.
Tout contact avec la zone du silencieux peut causer des
brQlures risquant d'entratner des blessures graves.
• NEtouchez PASaux pi_ces chaudeset EVITEZle contact avec
les gazd'_chappement.
• LaissezI'@uipement refroidir avant de letoucher.
• Laissezun d_gagement d'au moins 1,5 m (5 pi) tout autour de
la g_n_ratrice,y compris au-dessus.
• L'utiiisation ou lefonctionnement d'un moteur sur unterrain
boise, couvert de broussaillesou gazonn_constitue une violation
dans i'Etat de iaCalifornie,envertu de ia section 4442 du
CaliforniaPublic ResourcesCode,} moins qu'il ne soit dot_ d'un
pare-_tincellestel que d_fini dans la section 4442 et maintenuen
bon _tat defonctionnement. II se peut que d'autres Etatsou
d'autres comp_tencesf_d_ralesaient des lois semblables.
Communiquezaveclefabricant, led_taiilantou ie concessionnaire
originalde I'appareilafin d'obtenir un pare-_tinceilescowu pour le
syst_med'_chappementinstall_sur ce moteur.
• Les pi_cesde rechangedoivent_tre identiquesaux pi_ces
d'origine et _,treinstall@s } la m_,meposition.
12 BRIGGSandSTRATTON.COM

Branchernentdes charges61ectriques
*Laissezle moteur se stabiliser et chauffer pendant
quelques minutes avant de d6marrer.
*Brancheret mettre en marche ies charges 61ectriques
de 120 Volts CA,monophas@s de 60 Hertz d6sir@s.
AVIS
*NE PASbrancher des charges de 240 Volts _.des prises
de 120 Volts.
* NE PASbrancher des chargestriphas@s au
g_n@atrice.
* NE PASbrancher des charges de 50 Hertz au
g_n@atrice.
* NE PASSURCHARGERGENERATRICE.Voir la section
NEPASSurcharger Gdndratrice.
AV/S D@asser la capacit6 en watts/amperes de la
g6n@atrice peut endommager ia g6n@atrice et!ou les
appareils 61ectriques qui y sont branch6s.
*NEd@assez PASla capacit_ en watts/amperes de la g_n6ratrice.
Voir la rubrique Ne surchargezpas votre gbnbratricedans la
section Opbration.
*D_marrezle g_n_ratrice et laissezle moteur se stabiliser avant de
brancher los charges 61ectriques.
*Branchez los charges _lectriques en position ARRET,puis,
remettez en position MARCHE.
*Eteignezlos charges _lectriques et d_branchez-lesdu g_n_ratrice
avant de I'arr#,ter.
Arr t du moteur
1. D6branchertoutes les charges 61ectriquesdes prises
du g6n@atrice.NEJAMAIS mettre en route ou arr_ter
le moteur alors que les appareils 61ectriquessont
branch6s et en MARCHE.
2. Laissez le moteur tourner _.vide pendant deux minutes
pour stabiiiser les temp@aturesinternes du moteur et
du g6n@atrice.
3. Poussez I'interrupteur _.bascule_.la position OFFou O.
,_, AVERTISSEIVlENTL'essenceet ses vapeurs sont
extr_mement inflammables et
explosives qui pourraient causerdes
brQiures,un incendieou une explosion
risquant d'entra_'neria mort et des blessures graves.
*N'arr#,tezPASle moteurenpla_antlelevierd'_trangleur_ la
position<_Choke>i.
4. R6glezla valve d'essence _.la position <<Off _>.
Frangais
313

Ne passurcharoezo n6rateur
Capacit_
Vous devezvous assurer quevotre g6n@ateurpuisse fournir
suffisamment de puissance nominale (appareil en marche) et
de surtension (au d6marrage) pour les appareils quevous
voulez alimenter en m_me temps. Suivezces 6tapes simples:
1. %lectionnez les appareils quevous voulez alimenter
simultan6ment.
.
.
Additionnez la puissance nominale (en marche) de ces
appareils.Vous obtiendrez le montant de puissance que
votre g6n6rateur doit produire pour faire fonctionner
ces appareils. Voir le tableau _.droite.
@aluez le nombre de watts de surtension dent vous
aurez besoin (au d6marrage). La puissance de
surtension est la br@e explosion de puissance
n6cessaire pour d6marrer les outils D.moteur 61ectrique
ou les appareils 61ectrom6nagerscomme une scie
circulaire ou un r6frig@ateur.Parcequetousles
moteurs ne d6marrent pas au m_me moment, vous
pouvez @aluer la puissance de surtension totale en
additionnant seulement le ou les article(s) pour
le(s)quel(s) la puissance de surtension suppl6mentaire
est la plus importante, D.la puissance nominale
indiqu@ D.1'6tape2.
Exernple:
Oulileuappareil
Pompe de putts
R6frig6rateur
Ventilateur de fournaise
T616viseur
Ampoule@ctrique (75watts)
Puissancede
fonclionnemenl
(nominale)
1200
700
8OO
500
75
Puissancede
fonctionnement
totale de 3 275 watts
Puissance nominale (appareil en marche)
Watts de surtension suppl6mentaire
Puissancetotale du g6n@ateursuppl6mentaire
Puissancede
d_marrage(cr_le)
suppi_menlaire
2100
2200
2350
Puissancede
d6marrage la plus
61ev@de 2 350 watts
= 3,275
= 2,350
= 5,625
Gestion de ia consornrnation
Afin de prolonger la dur@ de vie de votre g6n@ateuret des
accessoires, il est important de faire attention iorsque vous
ajoutezdes charges 6iectriques D.votre g6n@ateur.Aucun
appareii ne dolt _tre branch6 aux prises du g6n@ateuravant
de d6marrer ie moteur. Lamani@ecorrecteet sans aucun
risque de g@er ia consommation du g@@ateurest d'ajouter
s6quentieiiementdes charges comme indiqu6 ci-dessous:
1. D6marrez le moteur comme I'indique ce manuel, sans
aucun appareil branch6 au g6n@ateur.
2. Branchezet mettez en marche la premi@echarge, la
plus importante de pr6f@ence.
3. Laissez ia puissance de sortie du g6n@ateurse
stabiliser (le moteur tourne r6guii@ementet ies
dispositifs branchesfonctionnent correctement).
4. Branchezet mettez la charge suivante en marche.
5. De nouveau, laissez le g6n@ateurse stabiliser.
6. R@6tez ies 6tapes4 et 5 pour chaque charge
suppl6mentaire.
N'AJOUTEZJAMAIS de charges sup@ieures_.ia puissance
du g6n@ateur.V@ifiezparticuli@ement les charges de
surtension de ia capacit6du g6n@ateur,comme il est
indiqu6 ci-dessus.
GUIDEDE RI_FI_RENCEDE PUISSANCE
Puissance (de Puissance de
Outil ou appareil fouctieuuemeut) cr_te (de
nominale* d_marrage)
isuppl_mentaire
Esseutiels
Ampoule @ctrique - 75 watts 75 --
Ventilateur de fournaise -1/2 HP 800 2350
Pompe de puisard -1/3 HP 800 1300
R6frig6rateur/cong61ateur 700 2200
Pompe de putts -1/2 HP 1000 2100
Chauffage/refreidissement
Climatiseurdefen_tre-lO 000 BTU 1200 3600
Humidificateur- 49,21 I(13 gal) 175 --
Climatiseur central - 24,000 BTU 3800 11400
Cuisine
Four a micro-ondes - 1 000 watts 1000 --
Cafeti_re 1000 --
Cuisini_re 61ectrique- 8" 616ment 2100 --
Grille-pain 850 --
Salle familiale
Lecteur DVD/CD 100 --
Magn6toscope 100 --
R6cepteur st6r6o 450 --
T616viseuren couleurs - 27 po 500 --
Ordinateur personnel muni d'un 800 --
6cran de 17 po
Autre
Syst_me de s@urit6 500 --
Radio-r6veil AM/FM 1 O0 --
Ouvre-porte de garage - 1/2 HP 875 2350
Chauffe-eau@ctrique 4700 11700
Site de travail/bricolage
Lampe de travail a quartz-halog_ne 1000 --
Pistolet sans air - 1/3 HP 600 1200
Scie alternative 960 --
Perceuse @ctrique - 1/2 HP 600 900
Scie circulaire - 7 1/4 po 1400 2300
Scie a onglet - 10 po 1800 1800
Raboteuse - 6 po 1800 1800
Scie d'6tabli/radiale - 10 po 2000 2000
Compresseur d'air -1 HP 1600 4500
*La puissance indiqu@ ci-dessus est approximative. V@ifiez
les outils ou les appareils 61ectrom6nagerspour connaftre
leur puissance en watts.
14 BRIGGSandSTRATTON.COIVl

Entretien
Calendrier d'entretien
Respectezie calendrJerd'entretien seion le nombre d'heures
de fonctionnement ou ietemps 6coui6, le premier des deux
pr@aiant. Lorsque I'appareil est utiiis_ dans les conditions
adverses d@rJtescJ-dessous,Jlfaut en faJreI'entretien plus
fr6quemment.
*Changementd'huile _.moteur
,Nettoyez les d6bris
V@ifier le niveau d'huile
FaJreI'entretien du fJltre_.air'
Changementd'huile _.moteuP
Vannede combustible de service
*Faire I'entretien des bougie d'allumage
,Inspectez le silencieux et 1'6cranpare-6tincelles
Nettoyez le syst_me de refroidissement'
Remplacez les pieces plus frequemment si vous utilisez I'appareil dans un
milieu sale ou poussiereux.
Recornrnandations generales
Un entretien r6gulier am61iorerala performance et proiongera
la dur@ de vie de ia g6n@atrice.Consultezun d6taillant
autorJs_pour I'entretien.
La garantiede la g6n@atricene couvrepas ies 61_ments
soumis _.i'abus ou _.la n6giigencede I'op@ateur.Pour qu'elle
soit enti@ementvalJde,I'op@ateurdoJtentreteniria g6n@atrJce
conform6ment aux instructions contenuesdans ce manuel.
Certains ajustements devront _tre faits p@iodiquementpour
assurer un entretien ad6quat de la g@@atrice.
II faut effectuer toutes les op@ationsd'entretien et les
r6giages au moins unefois par saison. Suivez ies
instructions du "Calendrierd'entretJen"cJ-dessus
AVIS Une fois par ann@,vous deveznettoyer ou remplacer
la bougie d'allumage et rempiacer le fiitre _.air. Une nouvelle
bougie d'allumage et un filtre _.air propre permettent
d'assurer que le m61angeessence-air est ad6quat en plus de
contribuer au meilleur fonctionnement de votre moteur et
d'augmenter sa dur@ de vie.
DispositJfantipollutJou
L'entretieu, le rernplacementou la rdparation des
dispositifs et syst_rnesantipollutJonpeuvent _tre effectu_s
par un _tablissement de r@aration de rnoteurshors route
ou par une personne qualifi_e. Pour obtenir un entretien
_ sans frais >_du dispositif antipollution, le travail doJt_tre
effectu6 par un d6taillant autoris_ par lefabricant. Voir la
garantie du dispositif antipollution.
[ntretien de g6n6ratrice
L'entretiende la g6n@atriceconsiste _.garder i'unit6 propre
et @che. Faitesfonctionner et entreposez I'unit_ dans un
environnement propre et sec o_ eiie ne sera pas expos@_.la
poussi_re, saiet6s,humidit6 excessive ni _.des vapeurs
corrosives. Les fentes de refroidJssementdu moteur de ia
g_n@atricene doivent pas _tre obstru@s par de la salet6,
des feuilles ou d'autres corps 6trangers.
AVIS N'utiiisez PASd'eau ou d'autres iiquides pour nettoyer
la g6n@atrice. Les liquides peuvents'introduire dans le
syst_me d'aiimentation en essenceet causer une
performance m_diocre et/ou des pannes.De plus, si des
liquides entrent dans la g6n@atricepar ies fentes de
refroidissement, une partie des liquides peut _tre retenue
dans ies parties vides et ies fissures du rotor et les couches
isolantes d'enroulements du stator. L'accumuiation de
liquide et de poussi@edans les enroulements internes de la
g6n@atricediminuera @entuellement la r6sistancedes
couches isolantes des enroulements.
Nettoyage de generatrice
Nettoyez les d_bris accumul_s sur la g@@atrice ) tousles
jours ou avant de i'utiiiser. Gardeztoujours la tringlerie, le
ressort et ies commandes propres. Gardezla zone autour et
derri@ele silencieux libre de d6bris combustibles. Inspectez
les fentes de refroidissement et ies orifices de ia g@@atrice.
Cesouvertures doJventdemeurer propres et non obstru6es.
Les parties du g6n@atricedoivent _tre gard@s propres afin
de r6duire le risque de surchauffe et d'inflammation des
d6bris accumul_s.
• Utilisez un linge humide pour nettoyer les surfaces
ext@ieures.
AVIS Le traitement inad6quat du g6n@atrice peut
I'endommager et r6duire sa dur@ de vie utile.
• N'EXPOSEZPASle g_n_ratrice _ une humidit_ excessive,_ de la
poussi_re,_ de la salet(i ou _ des vapeurs corrosives.
• N'INSEREZaucun objet dans lesfentes de refroidissement.
• Utilisez une brosse _.soles douces pour d_tacher les
accumulations de salet_s ou d'huiie.
•Utilisezun aspirateurpour ramasserles salet_set d@ris.
Frangais
D15

Entretiende la vannede combustible
La vanne de combustible comprend une cuvettede
s6dimentation de combustible, une cr@ine et un joint
torique qu'il faut nettoyer.
1. R6glezla vannede combustible_.la position "Off" (Arr_t).
2. Retirez la cuvettede s_dimentation (A) de la vanne de
combustible. Retirez le joint tofique (B) et la cr@Jne(O)
de la vanne de combustible.
3. Lavezia cuvette de s_dimentation, iejoint torique, et la
cr@ine dans un solvant ininflammable. S6chez-les
compl_tement.
4. Posezla cr@ine et le joint torique sur la vanne de
combustible. Instailez la cuvette de s6dimentation et
serrez-la solidement.
5. R6giezia vanne de combustible _ la position "On"
(IVlarche),et v@ifiez s'il y a unefuite de combustible. Si
c'est le cas, remplacezle vanne de combustible.
Entretiendu rnoteur
AVERTISSEMENT Une6tincelle involontaire peut
"_=ah causer un incendieet un choc
6iectrique et entrafner la mort et des
blessures graves.
LORSQUEVOUSRItGLEZOURItPAREZVOTREGItNItRATRICE
• D_brancheztoujours le c_ble de bougie et placez-ledefaqon
ce qu'il ne soit pas en contact avec la bougie.
LORSDETESTSD'ALLUI?iAGEDU IVlOTEUR
• Utilisez un v_rificateur de bougies d'allumage approuv&
• NEv6rifiez PASI'allumage Iorsque la bougie d'allumage est
enlev_e.
Huiie
Recornrnandations relatives _i'huiie
Nous recommandons I'utilisation des huiles certifi@s par
garantie Briggs & Stratton pour obtenir une meJiieure
performance. Les autres huiies d6tergentes de haute quaiit6
sont acceptablessi elles ont ies cotes pour service SF, SG,
SH, SJ ou plus. N'utilisez pas d'additifs sp_ciaux.
Lestemp@atures ext@ieuresd6terminent la viscosit6 de
I'huiie requise pour le moteur. Utiiisez le tableau pour choisJr
la meiiieure viscosit6 pour la gamme de temp@atures
ext@ieuresattendues.
oF
104506886_--_coo_, '
32 o,_
14
-4
-22 _
°C
40
o_ 30
=._20 10
_ ---0
-20
-30
* Sous 40°F (4°C), I'utilisation d'une huile SAE30 entrafne un
d(imarrage difficile.
** Au-dessus de 80°F (27°C), I'utilisation d'une huile 10W30 peut
entrafner une consommation d'huile plus (ilev(ie.V@ifiez
fr@uemment le niveau d'huile.
V_rificationdu niveau d'huiie
II est n6cessaire de v@ifier le niveau d'huile avant chaque
utilisation ou apr_s chaque p@iodede 8 heures d'utilisation.
Gardezun niveau d'huile constant.
Assurez-vous que la g6n@atricese trouve sur une
surface de niveau.
.
2.
3.
4.
Nettoyez la surface autour de I'orifice de remplissage
d'huile et enlevezle bouchon de remplissage d'huile.
V@ifiezque I'huile est sur le point de d6border par
I'orifice de remplissage.
Replacezle bouchon de remplissaged'huile et serrez-le.
Ajout
1.
2.
3.
.
d'huile _ rnoteur
Assurez-vous que la g6n@atricese trouve sur une
surface de niveau.
V@ifiezle niveau d'huile de la mani@ed6crite dans la
rubrique Vdrificafion du niveau d'huile.
Au besoin, videz lentement I'huile dans I'orifice de
remplissage d'huile jusqu'_ ce qu'elle d6borde par
I'orifice de remplissage d'huile.
Replacezle bouchon de remplissaged'huile et serrez-le.
16 BRIGGSandSTRATTON.COIVl

Changement d'huiie _ rnoteur
Si vous utilisezvotre g@@atricedansun endroittres saleou
poussi@euxou par temps tr_s chaud,changezI'huile plus
fr6quemment.
ATTENTION i_vitez tout contact cutan6 prolong6 ou
r6p6t6 avec i'huile moteur usag@.
• II a _t_ d_montr_que I'huile moteur usag@ risquede provoquer
un cancerde la peauchezcertains animaux de laboratoire.
• Rincez consciencieusement leszones expos@s avecde I'eau et
du savon.
GARDEZHOSDEPORTEEDESENFANTS.NEPOLLUEZ
PAS.CONSERVEZLESURPLUS.RAPPORTEZL'HUILE
USAGEEAUXCENTRESDERECYCLAGE.
Changezi'huiie aiors que ie rnoteurest encore chaud, de
la fagon suivante:
1. Assurez-vous que I'unit6 se trouve sur une surface de
niveau.
2. D6branchezle c_.blede bougie de la bougie et placez-le
D.un endroit o_ il ne peut entrer en contact avec la
bougie.
3. Nettoyez la surface autour du bouchon de vidange
d'huile (A). Le bouchon de vidange d'huile du moteur
se trouve au bas du moteur, D.I'oppos6 du carburateur.
4. D@issezle bouchon de vidange d'huile et vidangez
compl_tement I'huile dans un contenant appropri6.
5. R6instaiiezle bouchon de vidange d'huile et serrez-le
solidement. Retirez le couvercle de I'orifice de
remplissage d'huile.
6. Videz ientement de i'huile (environ 20 oz (0,6 I)) dans
I'orifice de remplissage d'huile (B), jusqu'au point de
d6bordement (6) D.I'orifice du couvercle de remplissage
d'huile. NE remplissez PAStrop.
7. Revissezle couvercle de I'orifice de remplissage
d'huile. Serrez-le fermement D.la main.
8. Essuyeztout d@ersementd'huile.
Entretien du filtre _ air
Votre moteur ne fonctionnera pas ad6quatementet pourrait
s'endommager si vous le faites fonctionner avecun fiitre _.
air sale. Remplacezie fiitre plus souvent si vous utilisez la
g6n@atricedans un endroit sale ou poussi@eux.
Pour faire I'entretien du filtre _ air, proc_dezcornrnesuit :
1. D@issezles vis (A) et retirez le couvercle du filtre _ air
(B).
2. Retirez soigneusement la cartouche (C) de la base (D).
3. Instailez i'ensemble fiitre D.air propre (ou neuf) dans le
couvercle. Jetez de mani@ead6quate I'ancien filtre.
4. R6instaiiezie couvercie du fiitre D.air sur ia base et
serrez les vis.
Entretien de la bougiesd'allurnage
Changezla bougie le moteur d6marrera plus facilement et
fonctionnera mieux.
1. Nettoyez la surface autour de la bougie d'allumage.
2. Enlevezla bougie d'ailumage et examinez-la.
3. Si les 6iectrodes sont piqu@s, br0i@s ou que la
porcelaine est craqu@, changezia bougie. Utilisez la
bougie de remplacement recommand@. Voir
Sp6cifications.
4. V@ifiezi'6cartement des 6iectrodes _.I'aide d'une jauge
d'@aisseur et ajustez 1'6cartementdes 6iectrode selon
les sp6cifications recommand@s au besoin (voir
Sp6cifications).
5. Installez la bougie d'allumage et serrez-lasolidement.
Frangais
317

Inspectezle silencieuxet I'_cran pare-_tincelles
Inspectez s'il y a fissures, corrosion ou outre dommage du
silencieux. Retirez1'6cranpare-6tincelles,si inclus, et
inspectezs'il y a dommage ou obstruction de calamine. S'il y
a besoin des piecesde rechange,assurez-vous d'installer
seulement pieces de rechangeoriginelles pour I'equipement.
,&.AVERTISSEIVlENTLachaleur et les gaz
d'@happement peuvent enfiammer desmat@iauxcombustibles les
et
structures ainsi que causer des
dommages au reservoir d'essence et provoquer un
incendie risquant d'entrafner la mort et des blessures
graves.
Tout contact avec la zone du silencieux peut causer des
brQlures risquant d'entrafner des blessures graves.
• NEtouchezPASauxpi_ceschaudeset EVITEZlecontactavec
lesgazd'_chappement.
• LaissezI'(iquipementrefroidiravantdeletoucher.
• Laissezund_gagementd'aumoins1,5m (5 pi)tout autourde
lag_n@atrice,y comprisau-dessus.
• L'utilisationou lefonctionnementd'unmoteursur unterrain
boise,couvertdebroussaillesougazonn(iconstitueuneviolation
dansI'EtatdelaCalifornie,envertudelasection4442du
CaliforniaPublicResourcesCode,} moinsqu'ilnesoitdot_d'un
pare-_tincellestel queddini danslasection4442etmaintenuen
bon@atdefonctionnement.IIse peutqued'autresEtatsou
d'autrescomp_tencesf(N_ralesaientdesloissemblables.
Communiquezaveclefabricant,led_taillantouleconcessionnaire
originaldeI'appareilafind'obtenirunpare-_tincellescowu pourle
syst_med'_chappementinstall_sur cemoteur.
• Lespi_cesderechangedoivent8treidentiquesauxpi_ces
d'origineet #,treinstall(ies} lam#,meposition.
Nettoyez et inspectezle pare-etincellescornrnesuit:
1. Pour retirer I'@ran thermique (A) du silencieux (B),
enlevezd'abord les quatre vis qui relient le garde au
support du silencieux.
()
Nettoyer le systernede refroidissement
Avec le temps, les debris peuvents'accumuler dans les
ailettes de refroidissement du cylindre et ne peuvent etre
reperes que par un desassemblagepartiel du moteur. Nous
vous recommandons donc de demander _.un distributeur de
service autorise de nettoyer le systeme de refroidissement
(D) aux intervalles recommandes (consultez la section
Calendrierd'entretien). II est aussi important de garder le
moteur libre de debris. Consultezla section Nettoyage.
R6glage du carburateur
Lecarburateur de ce moteur ne produit que de fames
emissions. II est muni d'une soupape de melange de ralenti
non reglableet d'un ralenti regule, le cas echeant. Le ralenti
reguleet la vitesse maximale ont ete regles en usine.
Lorsqu'un reglageest requis, communiquez avecun
distributeur de service autoris&
_i_ATTENTION Desvitesses de fonctionnement
excessivementeleveespeuvent causer des blessures
mineures.
DesvJtessesexcessJvementlentesproduJsentune charge
Jmportante.
= NEmodifiezPASleressort-r_gulateur,latringierieoud'autres
pi_cespouraugmenterlavitessedu moteur.Lag_n6ratrice
fournitunefr@uenceet unetensionappropri@Iorsquela
vitessedu moteurestr_gul@.
• NEmodifiezPASleg_n@atriced'aucunefaqon.
2. Enlevezles quatrevis qui fixent I'@ran pare-etincelles(O).
3. V@ifiezI'@ran et remplacez-les'il est tordu, troue ou
autrement endommage. N'utilisez PASun ecran
defectueux. Si I'ecran n'est pas endommage, nettoyez-
le avec du dissolvant commercial.
4. InstallezI'@ran et le garde du silencieux.
18 BRIGGSandSTRATTON.C01Vl

Entreposage
Le g6n6rateurdoit _tre raise en route au moins une fois tous
les sept jours et doit marcher pendant au moins 30 minutes.
Si vous ne pouvezpas faire cela et que vous devezremiser le
g6n6rateur pour plus de 30 jours, utiliser les informationsci-
apres comme guide pour pr@arer votre appareilau remisage.
Entreposagede la g6ndratrice
*Nettoyez ia g6n6ratricetel qu'indiqu6 _.la rubrique
Nettoyagede la section Entretien.
*Assurez-vous que les fentes d'air de refroidissement et
les ouvertures sur la g6n6ratricesont ouvertes et non
obstru6es.
Directivesd'entreposage _ long terrne
Le carburantpeut etre 6vent6apresun entreposagede plus de
30 jours. Un carburant6vent6causela formationde d@Ots
acideset degomme dans lesyst_med'alimentationou sur les
pi_cesessentiellesdu carburateur. PourgarderI'essence
propre, utilisez lestabilisateuret traitement d'essence_.
formule 6volu6ede Briggs & Stratton, disponiblepartout o_ les
pi_cesd'origine d'entretiende Briggs & Stratton sont vendues.
Pour les moteurs munis d'un bouchon _ essenceFRESH
START(b,utilisez FRESHSTARTTM de Briggs & Stratton,
disponible en cartouche de liquide concentr6.
II est inutilede vidanger le carburant du moteur si vous
ajoutezun stabilisateur d'essence conform6ment aux
directives. Faitestourner le moteur pendant 2 minutes pour
faire circuler le stabilisateur dans le syst_me de carburant
avant I'entreposage.
Si lecarburant du moteur n'a pas 6t6 trait6 avec un
stabilisateur d'essence, vous devezle vidanger dans un
contenant approuv6. Faitestourner le moteur jusqug, ce qu'il
s'arr6te par manqued'essence. II est recommand6 d'utiliser
du stabilisateur d'essencedans le contenant d'entreposage
_our en conserver la fratcheur.
,_, AVERTISSEIVlENTL'essenceet sesvapeurs sont
extr_mement inflammables et
explosivesqui pourraient causerdes
brQiures,un incendie ou une explosion
risquant d'entratner ia mort et des blessures graves.
LORSQUEVOUSENTREPOSEZL'ESSENCEOUUNltQUIPEIViENT
AVECUNRItSERVOiRA ESSENCE
• Entreposezloin desfournaises,po61e,chauffe-eau,s_cheusesou
autres61ectrom(inagersmunis d'une veilleuseou d'une source
d'allumagecar ils peuventallumer les vapeursd'essence.
LORSDEL'VIDANGEDU CARBURANT
• Eteignezle moteur de la g_n6ratriceet laissez-le refroidir
pendantau moins 2 minutes avant de retirer le bouchon
essence.Desserrezlentement ie capuchon pour laisser la
pression s'_chapperdu r_servoir.
• Vidangez le r(iservoir d'essence_ I'ext_rieur.
• Eloignez I'essencedes (itincelles, des flammes, des veilleuses,
de la chaleur et de toute autre source d'inflammation.
• V(irifiez si les conduits d'essence, le r(iservoir, le bouchon et les
raccords comportent desfissures ou desfuites. Remplacezau
besoin.
• N'ALLUMEZ PASdecigarette ou ne fumez pas} proximit_ de
I'appareil.
Changement de I'huile
Alors que le moteur est encore chaud, vidangezI'huiie du
carter. Remplissez le carter _ nouveau avecde I'huile de la
qualit6 recommand6e.Consultezla section Changement
d'huile.
Autres idees de remisage
1. N'entreposez PASd'essence d'une saison _.I'autre _.
moJnsqu'elle ne soJttrait6e tel qued6crJtdans
Directives d'entreposage_long terme.
2. Rempiacezle contenant _.essences'Jl commence _.
rouiller. Un carburant contamin6 peut causer des
probl_mes de moteur.
3. Si possible, entreposez I'appareil _.I'int6rieur et
couvrez-le pour le prot6ger contre la poussi_re et les
salet6s.
4. Couvrez I'appareil _.I'aide d'une housse de protection
ad6quate qui ne retient pas I'humidit6.
_i_AVERTISSEIVlENTLes couvercies de rangement
peuvent causer un incendie risquant d'entratner
la mort et des blessures graves.
• NE placezJAMAIS une couverture de rangementsur un
g_n_ratrice.
• LaissezI'appareil refroidir suffisamment avant de placer la
couverture de rangement dessus.
5. Entreposezla g6n6ratrice dans un endroit propre et sec.
Frangais
D19

D6pannage
PFIOBLEIVlES
Lemoteurmarche,mais iJnese
produitpasdecourantc.a. dans
lesprises.
Lemoteurmarchehiensans
chargemaiscalequandles
chargessenthranch_es.
Lemoteurneveutpasd_marrer,
d_marreet marchereal, ou
s'arr_tependantia marche.
Lemoteurmanquedepuissance=
Lemoteura des"a-coups" oudes
h_sitations.
CAUSE
1. Disjoncteur est ouvert.
2. Probl_me dans le g_n(irateur.
3. Pauvre connexion ou rallonge
d(ifectueuse.
4. L'appareil qui est branch(i est
d(ifectueux.
1. Court-circuit dans une charge branch(ie.
2. Vitesse trop lente du moteur.
3. Le g_n(irateur est surcharge.
4. Court-circuit dans le g_n(irateur.
5. Filtre Aessence encrass_ ou sale.
1. Interrupteur } bascule r(igl(i sur OFFou O.
2. Le vanne decombustible est en position
<_Off >_.
3. Bas niveau d'huiJe.
.
5.
6.
7.
.
9.
10.
11.
12.
13.
14.
1.
2.
3.
1.
SOLUTION
1. R_enclencherle disjoncteur.
2. Contacter n_gociant de service autoris_.
3. V_rifier et r_parer.
.
1.
2.
3.
4.
5.
1.
2.
3.
Filtre } air encrass_. 4.
Filtre } essence encrass_ ou sale. 5.
Panned'essence. 6.
Essence_vent_e. 7.
Fil de bougie non branch_ } la bougie. 8.
Bougie ddectueuse. 9.
Eau pr_sentedans I'essence. 10.
Moteur noy_. 11.
M61anged'essence trop riche. 12.
Soupaped'admission bloqu_e en 13.
position ouverte ou ferm(ie.
Perte de compression du moteur. 14.
La charge est trop grande. 1.
Filtre } air encrass_. 2.
Filtre } essence encrass_ ou sale. 3.
Le m_iange est trop riche ou trop pauvre 1.
dans le carburateur.
Filtre } essence encrass_ ou sale. 2.
Brancher un autre appareil qui ne soit pas
ddectueux.
D_brancherla charge en court-circuit.
Contacter n(igociant de service autoris_.
Voir Ne PasSurcharger G#n#rateur.
Contacter n(igociant de service autoris_.
Nettoyezou remphcez lefiltre _ essence.
R_glezI'interrupteur sur ONou I.
Tournezla vanne de combustible } la position
<_On >i.
Remplissez le carter au niveau requis ou placez
la g_n(iratrice sur une surface de niveau.
Nettoyezou remplacez lefiltre } air.
Nettoyezou remphcez lefiltre } essence.
Faitesle plein du r(iservoir.
Vidangez le r_servoir; faites le plein avecde
I'essence nouvelle.
Branchezlefil } la bougie.
Remplacezla bougie.
Vidangez le r_servoir; faites le plein avecde
I'essence nouvelle.
Attendez 5 minutes et red_marrez le moteur.
Contacter n_gociant de service autoris_.
Contacter n_gociant de service autoris_.
Contacter n(igociant de service autoris_.
Voir Ne PasSurcharger G#n#rateur.
Remplacezlefiltre } air.
Nettoyezou remphcez lefiltre _ essence.
Contacter n(igociant de service autoris_.
Nettoyezou remplacez lefiltre } essence.
20 BRIGGSandSTRATTON.COIVl

Garanties
i nonc6de garantiedu dispositif antipoliution
pourla Californie, I'U.S. EPAet Briggs&
Stratton Corporation
Vos droitset obligations relatifs _ la garantie
Le CaliforniaAir ResourcesBoard (CARB),I'U.S. EPAet Briggs &
Stratton (B&S) sont heureux de vous expliquer la garantiecouvrant le
dispositif antipollution de votre moteur/appareil de module2013-
2014. En Californie, les nouveaux petits moteurs hors route eties
gros moteurs } bougiede 1,0 litre ou moins doivent _,treconqus,
construits et _quip_sdefaqon } respecterles normes anti-smog
rigoureusesde I'_tat. B&S dolt garantir le dispositif antipoliution de
votre moteur ou devotre @uipement pour les p6riodesindiqu@s ci-
dessous,} condition qu'il n'y air paseu d'abus, de n_gligence,de
mauvaisentretien sur ie moteur ou @uipement.
Votre dispositif antipollution peut comprendre des pi_ces comme le
carburateur ou le syst_me d'injection de combustible, le syst_me
d'allumage et ie convertisseur catalytique. II peut aussi y avoir des
tuyaux, des courroies, des connecteurs, des capteurs et d'autres
dispositifs reii_s aux _missions. Le syst_me de contr61ede
I'@aporation de carburant peut comprendre des pi_cesrelies que :
les carburateurs, los r_servoirs d'essence,los canalisations
d'essence, les bouchons d'essence, les soupapes, lesfiitres, ies
carters, ies boyaux d'@aporation, les attaches, les raccords et
autres composants associ6s. Dans le cas d'un ddaut couvert par la
garantie, B&S r@arera votre moteur ou votre _quipement sans
frais, et ce, incluant le diagnostic, les pi_ceset la main-d'ouvre.
Couverture de garantJe du fabrJcant :
Les petits moteurs hors route et les gros moteurs _ explosionde
cylindr@ inf6rieureou _gale_ 1,0 iitre, et tousles composants li6s
aux _missions decet @uipement, sont garantis pendant deux ans*. Si
une piecereli@au dispositif antipollution de votre moteurou de votre
@uipementest ddectueuse, B&S lar@arera ou la remplacera.
* Pendant deux ans ou pendant la p_riode figurant sur le certificat
de garantie respectif du moteur ou du produit si elle est
sup_rieure _ deux ans.
Responsabilit_s du propri_tairerelativernent_ la garantie :
• En tant que propri_taire de moteur/appareil, vous _tes
responsable de I'ex_cution de I'entretien requis indiqu_ dans
votre manuel d'utilisation. B&S recommande de conserver
tous ies requs reli_s _ I'entretien de votre moteur ou devotre
@uipement; toutefois, B&S ne peut refuser d'honorer la
garantie uniquement parceque vous _,tesdans I'impossibilit_
de produire les requs ou que vous n'avez pas effectu_ routes
les _tapes de I'entretien pr@u.
• N@nmoins,vousdevezsavoir,en tant que propri_tairedu
moteur ou deI'@uipement,que B&S peut renierla garantiesi
votre moteurou votre @uipementou, encore, une piecefont
ddaut en raisond'abus, den_gligence,d'entretieninad@uatou
de modifications nonapprouv@s.
• D_s qu'un probl_me survient, vous avez la responsabilit_ de
faire examiner votre moteur ou votre @uipement dans un
centre de distribution B&S, un centre de service ou une autre
entit_ @uivalente, selon le cas. Les r@arations couvertes par
la garantie doivent _tre effectu@s dans un d_lai raisonnable,
n'exc_dant pas 30 jours. Si vous avezdes questions au sujet
de vos droits et responsabilit_s reli_s } la garantie, veuillez
communiquer avec B&S au 1-800-444-7774 (dans USA) ou
BRIGGSandSTRATTON.COM.
Frangais
3
Dispositionsde la garantie contre los d_fauts du dispositif
antipollutJon de griggs & Stratton
Les dispositions qui suivent sont sp_cifiques } la couverture de
garantie contre les ddauts du dispositif antipollution. Elie est
un ajout } la garantie sur les moteurs de B&S pour les
moteurs non r_gul_s, figurant dans le manuel d'utilisation.
1. Pi_cesgaranties
La couverture de cette garantie n'engiobe que les pi_ces
_num_r@s ci-dessous (pi_cesdu dispositif antipollution)
dans la mesure o_ ces pi_ces _taient pr_sentes sur le B&S
moteur et/ou B&Sfourni le syst_me de carburant.
a. Syst_me de contr61ed'alimentation en carburant
*Dispositif d'enrichissement pour d_marrage } froid
(_trangleur } glissement)
*Carburateur et pi_cesinternes
*Pompe } carburant
*Conduit d'essence, raccords de conduit d'essence,
brides de serrage
*R_servoir d'essence, bouchon et attache
*Absorbeur de vapeurs d'essence
b. Circuit d'entr@ d'air
, Filtre _ air
, Collecteur d'admission
, Ligne de purge et d'@acuation
c. Syst_me d'allumage
, Bougie(s) d'allumage
, Syst_me d'allumage } magneto
d. Syst_me de catalyseur
, Catalytic converter
, Collecteur d'_chappement
, Syst_me d'injection d'air ou soupape d'impulsion
e. Elements divers utilis_s dans les syst_mes
pr_c6demment mentionn_s
, Soupapeset interrupteurs de d@ression, de
temperature, de position, } d_lai critique
, Connecteurs et dispositifs
2. Dur@ de la couverture
Pour une p_riode de deux ans _ compter de la date d'achat
originale*, B&S garantit } I'acheteur initial et } tousles
acheteurs subs@uents que le moteur a _t_ conqu, construit
et _quip_ defaqon _ respectertoutes les normes en vigueur
adopt@s par FAir Resources Board; qu'il est fibre detout
ddaut de materiel et de main-d'ouvre qui pourrait entra_nerla
ddectuosit_ d'une piecegarantie; et, qu'il est identique d'un
point de vue materiel au moteur d@rit dans la demande
d'homologation du fabricant. La p_riode de garantie d_bute
la date d'achat du moteur par le premier acheteur.
* Pendant deux ans ou pendant la p_riode figurant sur le certiflcat
de garantie respectif du moteur ou du produit si elle est
sup_rieure _ deux ans.
21

La garantie des pi_ces reli@s au dispositif antipollution est la
suivante :
• Toute piecegarantie dent le remplacement ne fait pas pattie
de I'entretien requis dans le manuel d'utilisation dolt #,tre
garantie pour la p_riode de garantie indiqu@ ci-dessus. Si
une telle pieces'av_re ddectueuse au cours de la p_riode de
la couverture de garantie, B&S devra la r@arer ou la
remplacer sans frais pour le propri_taire. Toute piece r@ar(ie
ou remplac@ envertu de la garantie sera garantie pour la
dur(ie restante de la p_riode de garantie.
• Toute piecegarantie qui fait partie de I'entretien uniquement
pour une inspection r6guli_re dans le manuel d'utilisation est
garantie pour la p_riode de garantie indiqu@ ci-dessus. Toute
piece r@ar@ ou remplac@ en vertu de la garantie sera
garantie pour la dur(ie restante de la p_riode de garantie.
• Toute piecegarantie dent le remplacement fait pattie de
I'entretien requis dans le manuel d'utilisation est garantie
pour la p_riode de temps avant le premier point de
remplacement pr@u pour cette piece. Si unetelle piece
s'av_re d(ifectueuse avant son remplacement pr@u, B&S
devra la r@arer ou la remplacer sans frais pour le
propri_taire. Toute piece r@ar(ie ou remplac_een vertu de la
garantie sera garantie pour la dur(ie restante de la p_riode
avant le premier point de remplacement pr@u pour la piece.
• Les pi_ces ajout@s ou modifi(ies ne faisant pas partie d'une
exemption par I'Air Resources Board ne doivent pas #,tre
utilis6es. L'utilisation de pi_ces ajout(ies ou modifi6es par le
propri6taire qui nefont paspattie d'une exemption pourrait
entra_nerle refus d'une r6clamation autitre de la garantie. Le
fabricant n'a pas la responsabilit_ de garantir les
d(ifectuosit_s des pi_cesgaranties caus6es par I'utilisation de
pisces ajout6es ou modifi6es qui ne font paspattie d'une
exemption.
3. Couverture indirecte
La couverture englobe toute ddectuosit_ de Fun des
composants du moteur caus@ b,la suite d'une ddectuosit_
d'une des pi_ces reli(ies au dispositif antipollution garanties.
4. R_clamations et exclusions de couverture
Les r@lamations autitre de la garantie doivent #,tre
pr(isent@s conform_ment aux dispositions de la politique de
garantie du moteur de B&S. La couverture de garantie
n'englobe pas les d(ifectuosit_s des pi_ces reli(ies au
dispositif antipollution qui ne sent pas des pi_ces originales
de B&S ni les ddectuosit_s de pi_ces reli(ies _ un abus, de la
n6gligence ou un entretien inappropri6 tel que d_taill6 dans la
politique de garantie du moteur de B&S. B&S n'est pas
responsable de couvrir les ddectuosit(is des pi_ces reli(ies au
dispositif antipollution caus_es par I'utilisation de pi_ces
ajout(ies ou modi%es.
Consultez I'_tiquette d'_missions de votre petit moteur hersroute
au sujet de la p_riede de durabilit_ des _missiens et I'indice de
pollutien atmesph_rique
Les renseignements concernant la p6riode de durabilit_ des
_missions et I'indice de pollution atmosph_rique doivent _,tre
fournis avec les moteurs qui r@ondent aux normes d'_missions de
petits moteurs hers routes de la California Air Resources Board
(CARB). Briggs & Stratton dolt fournir ces renseignements aux
consommateurs sur des _tiquettes d'_missions. L'_tiquette des
_missions du moteur fournit des renseignements sur la
certification.
La p_riede de durabilit_ des _missions d_crit le nombre d'heures
pendant iesquelles le moteur peut fonctionner en respectant ies
normes relatives aux _missions, en supposant que i'entretien est
effectu_ conform_ment aux directives de fonctionnement et
d'entretien. Les categories utiiis@s sent les suivantes :
IVled@_: Le moteur peut fonctionner pendant 125 heurestout en
respectant la norme relative aux _missions.
Interm_dJaire : Le moteur peut fonctionner pendant250 heures
tout en respectant la norme relative aux _missions.
Preleng_ : Le moteur peut fonctionner pendant500 heurestout en
respectant la norme relative aux _missions.
Par exemple, I'utilisation d'une tondeuse pouss@ est d'environ 20
25 heures par ann@. Par cons@uent, la p_riode de durabilit_ des
_mJssiens d'un moteur de cat_gorie Jnterm_dJaJre@uivaut _ une
p_riode de 10 _ 12 ann@s.
Les moteurs Briggs & Stratton respectent les normes relatives aux
_missions de phase2 ou phase3 de i'USEPA (United States
Environmental Protection Agency). La p_riode de conformit_ des
_missions indiqu@ sur I'_tiquette de conformit_ des _missions
indique le nombre d'heures defonctionnement pendant lesqueiles
le moteur a d_montr_ qu'il respectait les exigencesf_d_rales en
mati_re d'_missions.
Pour les moteurs de cylindr@ inf_rieure _ 225 cc:
Cat_gorie C = 125 heures
Cat_gorie B = 250 heures
Cat_gorieA = 500 heures.
Pour les moteurs de cylindr(ie (1galeou sup_rieure _ 225 cc:
Cat_gorie C = 250 heures
Cat_gorie B = 500 heures
Cat_gorieA = 1000 heures.
22 BRIGGSandSTRATTON.COIVl

_, partir du 1 er Septembre 2012; la pr6sente garantie remplace toute garantie non dat6e et toute garantie dent la date est ant6rieure au 1 er Septembre 2012.
GARANTIE LllVIITI_E
Briggs& Strattongarantitque,pendantla p6riodedecouverturede lagarantiepr6cis6eci-dessous,il r6pareraou remplacera,sansfrais,toutespi_ces
d6fectueusescomportantunvicede mat6riauou un d6fautdefabricationoulesdeux.Envertude lapr6sentegarantie,lesfraisdetransportdu produit
soumispourr6parationou remplacementsenta la chargede I'acheteur.La pr6sentegarantieseraenvigueuret est soumiseauxp6riodeset conditions
stipul6esci-dessous.Pourobtenirdesservicesen vertudelagarantie,veuillezconsulternotreOutilde recherchededistributeursau
BRIGGSandSTRATTON.comafinde trouverun distributeurde serviceapr_s-venteagr66leplus pr_s.L'acheteurdolt communiqueravecledistributeur
de serviceapr_s-venteagr66et assurerla disponibilit6du produita desfins d'inspectionet de testparle distributeurde serviceapr_s-venteagr66.
II n'existeaucuneautre garantieexpresse.Losgarantiesimplicites,incluantcelles dequalit_ marchandeetd'adaptation_ unusageparticulier,
sentlimitdes_ unep_rioded'un an_ partirde la dated'achatoujusqu'_la limitepermiseparla Ioi. Toutegarantieimpliciteest exclue.La
responsabilit_pourdommagesaccessoiresouindireclsest excluedansla mesureo_unelelle exclusionestpermiseparla Ioi. Certains
6tats/provincesou paysn'autorisentaucunerestrictionsurladur6ed'unegarantieimplicite,et certains6tats/provincesoupaysn'autorisentpas
I'exclusionoulalimitationdesdommagescons6cutifsouindirects.Parcons6quent,les restrictionset exclusionsd6critesci-dessuspourraientne pas
s'appliquerdansvotrecas. Lapr6sentegarantievous accordedesdroits 16gauxsp6cifiqueset vous pourriez6galementen avoird'autres,qui peuvent
varierd'un 6tatou d'uneprovince_I'autreet d'un pays_ I'autre.**
Usaeeparu,,Oo,,sommateur2
Usage & des fins commerciaies 1an
*deuxi_mean s_pareseulement
** En Australie - Nos produits sent accompagn6s de garanties qui ne peuvent etre exclues en vertu de la Australian Consumer Law. Vous avezdroit a un
remplacement ou a un remboursement en cas de defaillance majeure et en compensation a toute autre perte ou dommage raisonnablement previsible. Vous
avez aussi droit a faire reparer ou remplacer les produits si les produits ne sent pas de qualite acceptable et que la defaillance n'equivaut pas & une defaillance
majeure Pour obtenir un service en vertu de la garantie, consultez notre Outil de recherche de distributeurs a www.briggsandstratton.com afin de trouver un
distributeur de service apr_s-vente agree le plus pros ou envoyezmous un courriel ou une lettre a salesenquires@briggsandstratton.com.au, Briggs & Stratton
Australia Pty Ltd, 1 Moorebank Avenue, NSW, Australia, 2170.
La periode de garantie debute a la date d'achat par le premier utilisateur final, et se prolonge pour la duree stipulee ci-dessus. "Usage par un consommateur"
signifie utilisation domestique personnelle dans une residence, par I'acheteur au detail. "Usage ades fins commerciales" signifie toute autre utilisation, y
compris a des fins commerciales, generant de revenus ou de location. Aux fins de la presente garantie, d_s qu'un equipement a ete utilise commercialement
une fois, il est par la suite considere comme etant d'usage a des fins commerciales. L'equipement utilise pour I'alimentation principale West pas couvert par
la presente garantie.
POUREXERCERLA GARANTIESUR TOUT PRODUIT FABRIQUI_ PAR BRIGGS & STRATTON,IL N'EST PAS NECESSAIREDE L'ENREGISTRER.CONSERVEZ
LE REOUCOMMEPREUVED'ACHAT.SI, LORSD'UNE Rt_CLAMATIONDE GARANTIE,VOUSNE POUVEZPROUVERLA DATE INITIALE DE L'ACHAT, NOUS
UTILISERONSLA DATEDE FABRICATIONDU PRODUITCOMME DATEDE REFCRENCEPOURDETERMINERLA PERIODEDE GARANTIE.
Nous acceptons de faire effectuer les reparations couvertes par la garantieet tenons a nous excuser pour tout inconvenient subi. Tout agent d'un service apr_s-
vente agree peut executerles reparationscouvertes par la garantie.La plupart des reparationscouvertes par la garantiesont traitees automatiquement; cependant,il
arrive parfois que les demandesde serviceen vertu de la garantiesoient non fondees. Parexemple, la garantie ne couvre pas les dommages causesa I'equipement
par une utilisation abusive, par un manqued'entretien periodique,durant I'expedition, la manutention ou I'entreposage,ou en raisond'une installation inadequate.
Dememe, la garantie sera annuleesi la date de fabrication ou le numero de serie appose a I'generatriceportative a eteenleveou si I'equipement a ete changeou
modifie. Durant la periodede garantie, le distributeur de serviceapr_s-venteagree repareraou remplacera,a son gre, toute piece qui, apr_s examen,est trouvee
defectueusea la suite d'une utilisation et d'un entretien normaux. La presente garantiene couvre pas les reparationset les equipementssuivants:
*Usure normale: Comme tout autre dispositif mecanique, les groupes electrog_nes d'exterieur necessitent I'entretien periodiques de certaines pi_ces
pour fonctionner adequatement. La presente garantie ne couvre pas les frais de reparation des pi_ces ou des equipements dent la duree de vie utile a
ete depasseea la suite d'une utilisation normale.
" Installation et entretien: La presente garantie ne couvre pas les equipements ou les pi_ces qui ont fait I'objet d'une installation ou de modifications et
de changements inadequats ou non autorises, d'une mauvaise utilisation, de negligence, d'un accident, d'une surcharge, d'emballement, d'entretien
inadequat, de reparation ou d'entreposage qui, selon nous, auraient nui a la performance et a la fiabilite du produit. Deplus, la garantie ne couvre pas
I'entretien normal tel que les filtres & air, le reglage, le nettoyage du circuit d'alimentation et son obstruction (causee par I'accumulation de produits
chimiques, de saletes, de calamine, de calcaire, et ainsi de suite).
,, Exclusionssuppl_mentaires: La presente garantie exclut les pi_ces qui s'usent telles que les les joints toriques, les filtres, etc., ou tout mauvais
fonctionnement resultant d'un accident, d'une utilisation abusive, de modifications, de changements ou d'un entretien inadequat du syst_me, du gel ou
d'une deterioration chimique. La garantie du produit ne couvre pas les pi_ces accessoires telles que les commencer piles, les serie de corde
d'adaptateur de generateur et les couverture d'emmagasinage. Est aussi exclu tout equipement use, remis a neuf ou de demonstration, tout
equipement utilise pour I'alimentation principale en remplacement de I'alimentation de service et tout equipement utilise pour I'alimentation d'appareils
de maintien des fonctions vitales. Cette garantie exclut toute defaillance due a une catastrophe naturelle ou a toute autre force majeure hors du contrOle
du fabricant. 198189F,Rev.D,09/10/2012
BRIGGS & STRATTON POWER PRODUCTS GROUP, LLC
MILWAUKEE, Wl, USA
Frangais
323

6n6ratrice rtatif
Caract ristiques du produit
Puissance en watts commen£;ant ........... 4,375 Watts
Puissance en watts* . .................... 3,500 Watts
Courant nominal _.120 Volts CA .......... 29,16 Amp@es
FrGquence c.a ...................... 60 Hz at 3600 rpm
Phase ................................. Monophas_
Cylindr@ ....................... 250 cc (15,24 cu. in.)
Ecartement des 61ectrodes .......... 0.76 mm (0.030 in.)
Volume du rGservoJr ......... 15,14 Litres (4 gallons US)
CapacJt6 du carter d'huJle .......... 0.6 Litres (20 Onces)
Pi ces d'entretien courant
Filtre _.air ........................... 491588 ou 5043
Bougie antiparasite ........................... 491055
Bougie d'ailumage de platine de Iongue dur@ ........ 5066
Bouteille d'huile _. moteur ...................... 100005
Stabilisateur d'essence ............... 100120 or 100117
Pare-Gtincelles ............................. 83083GS
Puissancenominale: Les valeurs brutes de puissancenominale de chaque mo@le de moteur } essence sont indiqu@s conform(iment au
code J1940 Procedure d'@aiuation de la puissanceet du couple nominaux des petits moteurs de la SAE(Society of Automotive Engineers) et
sont @alu@sconform_ment } SAEJ1995. Los valeurs de couple sont d_riv@s } 2 600 tr/min pour los moteurs dont la vaieuren <<tr/min >>
est inscrite sur I'_tiquette et } 3 600 tr/min pour tous les autres; les valeurs de puissanceen hp sont d_riv@s } 3 600 tr/min. Lescourbes de
puissance brute peuvent #,treconsult@s } www.BRIGGSandSTRATTON.COM.Les valeurs nettes de puissancesont prises alors que
I'@happement et lefiltre } air sont instail_s alors que lesvaieurs brutes de puissancesont mesur@s sans ces accessoires. La valour brute de
puissance r@ile du moteur sera sup_rieure } la valour nette de puissance du moteur et sera affect@, entre autres, par les conditions
ambiantesde fonctionnement ainsi que par les differences entre les moteurs. Etant donn_ la vaste gamme de produits sur lesquels les
moteurs sont install_s, ie moteur } essencepout ne pas d@elopper la valour brute de puissancenominaie iorsqu'ii est utilis_ pour entrafner
une pieced'appareii motoris@ donn@. CettediffGrenceest caus@ par diffGrentsfacteurs incluant, mais sans y #,treiimitG, ia vari_t_ des
composants du moteur (filtre b,air, _chappement,chargement, refroidissement, carburateur, pompe } essence,etc.), les iimites de
I'application, les conditions ambiantes de fonctionnement (temperature, humiditY, altitude) et les differences entre les moteurs. Enraison des
limites de fabrication et de capacitY,Briggs & Stratton pout substituer } ce moteur, un moteur d'une valeur de puissanceplus _lev@.
* La g_n_ratrice est certifi@ #,treconforme & la norme C22.2 No. 100-04 (moteurs et g_n_ratrices) de I'ACNOR(Association canadienne de
normalisation) et de la norme PGMA G200(Norme sur lestests et la validation de la performance des g_n_ratrices portatives) de la PGMA
(Portable GeneratorManufacturers' Association).
Briggs& StrattonPowerProductsGroup,LLC
P.O.Box702
Milwaukee,Wisconsin,53201-0702 U.S.A.
24 (800) 743-4115 BRIGGSandSTRATTON.COIMI