CARRIER Package Units(both Units Combined) Manual L0604537
48GS L0604537
User Manual: CARRIER CARRIER Package Units(both units combined) Manual CARRIER Package Units(both units combined) Owner's Manual, CARRIER Package Units(both units combined) installation guides
Open the PDF directly: View PDF
.
Page Count: 32

HEATING & COOLING
48GS, 48GX
3-Phase Single-Packaged Gas Heating/
Electric Cooling Units
Visit www.carrier.com
Installation, Start-Up, and Operating Instructions
48GS Sizes 030-060, 48GX Sizes 030-060
NOTE: Read the entire instruction manual before starting the
installation.
TABLE OF CONTENTS
SAFETY CONSIDERATIONS ..................................................... 1
INTRODUCTION .......................................................................... 2
RECEIVING AND INSTALLATION .......................................... 2
CHECK EQUIPMENT ............................................................. 2
IDENTIFY UNIT ................................................................ 2
INSPECT SHIPMENT ........................................................ 2
INSTALLATION ................................................................ 2
PROVIDE uNrr SUPPORT .................................................... 2
ROOF CURB ....................................................................... 2
SLAB MOUNT ................................................................... 2
GROUND MOUNT ............................................................ 6
FIELD FABRICATE DUCTWORK ........................................ 6
PROVIDE CLEARANCES ...................................................... 7
RIG AND PLACE UNIT ......................................................... 7
CONNECT CONDENSATE DRAIN ...................................... 7
INSTALL FLUE HOOD .......................................................... 8
INSTALL GAS PIPING ........................................................... 8
INSTALL DUCT CONNECTIONS ...................................... 10
CONFIGURING UNITS FOR DOWNFLOW (VERTI-
CAL) DISCHARGE .......................................................... 10
INSTALL ELECTRICAL CONNECTIONS ......................... 12
HIGH-VOLTAGE CONNECTIONS ................................ 12
SPECIAL PROCEDURES FOR 208-V OPERATION ...12
CONTROL VOLTAGE CONNECTIONS ....................... 12
HEAT ANTICIPATOR SETTING ................................... 12
TRANSFORMER PROTECTION .................................... 15
PRE-START-UP .......................................................................... 15
START-HE ................................................................................... 15
CHECK FOR REFRIGERANT LEAKS ............................... 15
START-UP HEATING AND MAKE ADJUSTMENTS......16
CHECK HEATING CONTROL ....................................... 16
CHECK GAS INPUT ........................................................ 16
ADJUST GAS INPUT ...................................................... 16
CHECK BURNER FLAME .............................................. 19
AIRFLOW AND TEMPERATURE RISE ....................... 19
HEATING SEQUENCE OF OPERATION ..................... 19
LIMIT SWITCHES ........................................................... 19
AUXILIARY LIMIT SWITCH (ROLLOUT) .................. 19
START-UP COOLING AND MAKE ADJUSTMENTS......20
CHECKING COOLING CONTROL OPERATION .......20
CHECKING AND ADJUSTING REFRIGERANT
CHARGE ........................................................................... 20
INDOOR AIRFLOW AND AIRFLOW ADJUST-
MENTS .............................................................................. 21
COOLING SEQUENCE OF OPERATION ..................... 21
MAINTENANCE ......................................................................... 21
AIR FILTER ...................................................................... 24
EVAPORATOR BLOWER AND MOTOR ..................... 24
FLUE GAS PASSAGEWAYS ......................................... 26
A99338
Fig. 1--Unit 48GS and 48GX
COMBUSTION-AIR BLOWER ....................................... 27
LIMIT SWITCH ................................................................ 27
BURNER IGNITION ........................................................ 27
MAIN BURNERS ............................................................. 27
CONDENSER COIL, EVAPORATOR COIL, AND
CONDENSATE DRAIN PAN .......................................... 27
CONDENSER FAN .......................................................... 28
ELECTRICAL CONTROLS AND WIRING .................. 28
REFRIGERANT CIRCUIT ............................................... 28
GAS INPUT ...................................................................... 28
EVAPORATOR AIRFLOW ............................................. 28
METERING DEVICE -- ACUTROL DEVICE ............. 28
LIQUID LINE STRAINER .............................................. 28
TROUBLESHOOTING ............................................................... 28
START-UP CHECKLIST ............................................................ 28
NOTE TO INSTALLER-- Before the installation, READ THESE
INSTRUCTIONS CAREFULLY AND COMPLETELY. Also,
make sure the User's Manual and Replacement Guide are left with
the unit after installation. The furnace is NOT to be used for
temporary beating of buildings or structures under construction.
SAFETY CONSIDERATIONS
Installation and servicing of air-conditioning equipment can be
hazardous due to system pressure and electrical components. Only
trained and qualified personnel should install repair, or service
air-conditioning equipment.
Manufacturer reserves the right to discontinue, or change at any time, specifications or designs without notice and without incurring otiligations.
PC 101 Printed ir_U.S.A. Catalog NO. 48GS,GX-TSI Pg 1 2-06 Replaces: New

Untrained personnel can perform basic maintenance functions of
cleaning coils and filters. All other operations should be performed
by trained service personnel. When working on air-conditioning
equipment, observe precautions in the literature, tags, and labels
attached to the unit, and other safety precautions that may apply.
Follow all safety codes. Wear safety gla.gses and work gloves. Use
quenching cloth for unbrazing operations. Have fire extinguisher
available for all brazing operations.
Improper installation, adjustment, alteration, service, mainte-
nance, or u_ can cause carbon monoxide poisoning, fire, or
an explosion which can result in personal injury or unit
damage. Consult a qualified installer, service agency, or gas
supplier for information or assistance. The qualified installer
or agency must use only factory-authorized kits or accessories
when modifying this product.
Before performing service or maintenance operations on unit,
turn off gas supply to unit. Then turn off unit main power
switch and install lockout tag. Electrical shock or explosion
could cause serious injury or death.
Recognize safety information. This is the safety-alert symbolzf x .
When you see this symbol in instructions or manuals, be alert to
the potential for personal injury.
Understand the signal words DANGER, WARNING, CAUTION,
and NOTE. These words are used with the safety-alert symbol.
DANGER identifies the most serious hazards which will result in
serious injury or death. WARNING signifies a hazard which could
result in serious injury or death. CAUTION is used to identify
unsafe practices which would result in minor personal injury or
product and property damage. NOTE is used to highlight sugges-
tions which will result in enhanced installation, reliability, or
operation.
These instructions cover minimum requirements and conform to
existing national standards and safety codes. In some instances,
these instructions exceed certain local codes and ordinances,
especially those that may not have kept up with changing residen-
tial construction practices. We require these instructions as a
minimum for a safe installation.
INTRODUCTION
The 48GS and 48GX units (See Fig. 1) are fully self-contained,
combination Category I gas heating/electric cooling units designec[
for outdoor installation (See Fig. 2 and 3 for unit dimensions). All
unit sizes have return and discharge openings for both horizontal
and downffuw configurations, and are factory shipped with all
downflow duct openings covered. Units may be installed either on
a rooftop, a cement slab, or directly on the ground if local codes
permit (See Fig. 4 for roof curb dimensions).
Models with an N in the fifth position of the model number are
dedicated Low NO x units designed for California installation.
These models meet the California maximum oxides of nitrogen
(NO,) emissions requirements of 40 nanograms/joule or less as
shipped from the factory and must be installed in California Air
Quality Management Districts where a Low NO_ rule exists.
RECEIVING AND INSTALLATION
Step I_HECK EQUIPMENT
IDENTIFY UN1T
The unit model number and serial number are stamped on unit
identification plate. Check this information against shipping papers
and job data. Verify unit voltage and amperage requirements listed
on unit rating plate agree with power supply provided to unit.
INSPECT SIUPMENT
Inspect for shipping damage while unit is still on shipping pallet.
If unit appears to be damaged or is torn loose from its anchorage,
have it examined by transportation inspectors before removal.
Forward claim papers directly to transportation company. Manu-
facturer is not responsible for any damage incurred in transit.
Check all items against shipping list. Immediately notify the
nearest distributor if any item is missing.
To prevent loss or damage, leave all parts in original packages
until installation.
INSTALLATION
1. Remove unit from shipping carton. Leave top shipping skid on
the unit as a spreader bar to prevent the rigging straps from
damaging the unit. If the wood skid is not available, use a
spreader bar of sufficient length to protect unit from damage.
2. Position the lifting bracket assembly around the base of the
unit. Be sure the strap does not twist.
3. Place each of the 4 metal lifting brackets into the rigging holds
in the composite pan.
4. Thread lifting bracket strapping around bottom perimeter of
unit as follows:
a. Open lever of tension buckle (ratchet type).
b. Feed strapping through tension buckle as shown in Fig. 7.
c. Pull strapping through tension buckle unit taut.
d. Snap lever down to lock strap in tension buckle. To relea._e
strapping, squeeze safety latch, lift lever, and pull webbing
outward.
5. Tighten the tension buckle until it is taut. Lifting brackets
must be secure in the rigging holds.
6. Attach field-supplied clevis or hook of sufficient strength to
hole in the lifting bracket (See Fig. 7).
7. Attach the 2 safety straps directly to the clevis or hook at the
4 rigging brackets. DO NOT attach the safety straps to the
lifting brackets (See Fig. 7).
8. Position lifting point directly over the unit's center of gravity.
9. Lift unit. When unit is directly over the roof curb, remove the
2 safety straps. Lower the equipment onto the roof curb.
Step 2--PROVIDE UNIT SUPPORT
ROOF CURB
Install accessory roof curb in accordance with instructions shipped
with curb (See Fig. 4 for roof curb dimensions). Install insulation,
cant strips, roofing, and flashing. Ductwork must be attached to
curb.
IMPORTANT: The ga,sketing of the unit to the roof curb is critical
for a watertight seal. Install ga.sheting material supplied with the
roof curb. Improperly applied gasketing can also result in air leaks
and poor unit performance.
Curb should be level to within I/4 in. This is necessary for unit
drain to function properly. Refer to accessory roof curb installation
instructions for additional information as required.
SLAB MOUNT
Place the unit on a solid, level concrete pad that is aminimum of
4 in. thick with 2 in. above grade. The slab should be flush on the
compressor end of the unit (to allow condensate drain installation)
and .should extend 2 in. on the three remaining sides of the unit
(See Fig. 6). Do not secure the unit to the slab except when
required by local codes.

eLocKorrP_.[Lr_ _e O'NL_
'"11111
_11111111 III
suPeL_
ae 3 --
REAR
REQUIRED CLEARANCETO COMBUSTIBLE MATL. INCHES [ram]
TOP OF UNIT ................................................................................... 14.00 [355¸6
DUCT SIDE OF UNIT ................................................................ 2.00 [508]
SIDE OPPOSPTE DUCTS ............................................................... 14.00 (355 6]
BOTTOM OF UN T 0 50 12
ELECTR C HEAT PANEL" i_ iiiii_i.iii.i , , i :'i"i "" " "36"00 [914714]
NEC.REQUIREDCLEARANCES. INCHES [mm
BETWEEN UNITS, pOWER ENTRY S DE .............................. 4200 [1066.8
UNIT AND UNGROUNDED SURFACES, POWER ENTRY SIDE .36.00 [914 O]
UNIT AND BLOCK OR CONCRETE WALLS AND OTHER
GROUNDED SURFACES, POWER ENTRY S_DE ......................... 42,00 [1066 8]
LEGEND
CG -Center of Gravity
COND Condensor
EVAP - Evaporator
NEC - National Bectrical Code
9EQ'D +Required
NOTE: Dimensions are In If] [mm]
TOP VIEW
REQUIRED CLEARANCE FOROPERATION AND SERVICING
INCHES [mini
EVAP COIL ACCESS SIDE ....................................................... 36.00 [9140 1
POWER ENTRY SIDE ....................................................... 36¸00 [914.0 I
(EXCEPT FOR NEC REQUIREMENTS)
UNIT TOP ............................................................................. 48 00 [1219.2]
SIDE OPPOSITE DUCTS .............................................................. 36¸00 [914 O]
DUCT PANEL ...................................................................... 12 00 [304.8] *
+MINIMUM DISTANCES: IF UNIT IS PLACED LESS THAN 12.00 [304.8] FROM
WALL SYSTEM, THEN SYSTEM PERFORMANCE MAYBE COMPROMISE.
-- 7+e m --
t+c+4)
8_Le
LEFT SIDE VIEW
_ _1_1
t
' +illllllllllll +
, !lllllllllllllllll
'/_- "_Gr_'_""1 " '
E_tRIC_L _¢¢ESS p_N[L
FRONTVIEW
\\
+'+'+p+_,_++++++;
\
__ _ 14 1 k
\ ....... l
B
i;'+"++,-- --
RIGHT SIDE VIEW
UNIT
48GS030040/060
48GS036OR0i090
48GS042060/090
48GX030040/060
48GX036060/090
ELECTRICAL CHARACTERISTICS UNIT WEIGHT UNIT HEIGHT IN. (MM)
"A"
Ib kg
208/230-34_0 280.0 127.3 35.02 (5893)
208/230-3_0, 460-3-50 320.0 145.1 37.02 (940.3)
208/230_34_0, 460-3-60 355.0 161.4 35.0_ (889.5)
208/230-3-60 313.0 142.0 39,02 (991,1)
208/230-3-60, 460-3-60 321.0 145.6 35.02 (989.5)
CENTER OF GRAVITY
IN. (MM)
X Y
21.5 (546.1) 13,75 (349,3)
22.5 (571.5) 14.0 (355.6)
21.5 (546.1) 13.5 (342.9)
22,0 (558,8) 15.3 (987.4)
22.0 (558.8) 15.3 (387.4)
Fig. 2_8GS030-042 and 48GX030-036 Unit Dimensions
C0(X)55
Z
15.0 (381.0)
13.0 (330.2)
13.0 (330.2)
17.6 (447.0)
16.5 (419.1)

{4 t_:
SUPPL_ D[TU_M
0P_WING 0pEWIN_
! i i
_ 3 TOP VIEW
REAR VIEW
REQUIRED CLEARANCETO COMmJSTIBLE MAll. REI_IIRB) CLEARANCEFOROPERATION AND SERVICING
INCHES tmm] INCHES [mm]
TOP OF UNIT ................................................................................ 14.00 355.6 EVAR COIL ACCESS SIDE ............................................................ 36.00 [914.0]
DUCT SIDE OF UNIT ........................................................................ 2.00 _50.8 POWER ENTRY SIDE .................................................................. 36.00 [914.0}
SIDE OPPOSITE DUCTS ................................................................ 14.0'3 [355.6 (EXCEPT FOR NEE REQUIREMENTS)
BO'[TOM OFUNIT...: ........................................................................ 0.50 12.7] SIDE OPPOSITE DUCTS ............................................................ 36.001914.0]1
ELECTRIC HEAT PANEL ................................................................ 36.C_ [914.4] UNIT TOp ....................................................................................... 48.00 1219.2 I
DUCT PANEL ............................................................................... 12.00 [304.8] *
NEE. REQUIRED CLEARANCES. INCHES [mm] *MINIMUM DISTANCES: IF UNIT IS PLACED LESS THAN 12.00 [304.8] FROM
BETWEEN UNITS, pOWER ENTRY SIDE .................................... 4200 [1066.8] WALL SYSTEM, THEN SYSTEM PERFORMANCE MAYBE COMPROMISE.
UNIT AND UNGROUNDED SURFACES, POWER ENTRY SIDE ,3600 [914.0]
UNIT AND BLOCK OR CONCRETE WALLS AND OTHER
GROUNDED SURFACES POWER ENTRY SIDE ......................... 4200 [1066.8]
LEGEND
CG - Center of Gravity
COND Condensor
EVAP Evaporator
NEE National Electrical Code
REQ'D Required
FRONTVIEW
Hs _ NOTE:Dimensions =e in in [mini
_ _ io _e] DI_ WOE[
.......... llllIllllllllllll
_- ..... \ m
\,,,,, [.......r ..
[5._II
RIGIIT _DE VIEW
UNIT
48GS04809Q/115il 30
48GS060090H 15/130
48GX042060/090
48GX048090/115il 30
48GX060090/115/1 30
ELECTRICAL CHARACTERISTICS UNIT WEIGHT UNIT HEIGHT IN. (MM)
Ib kg
208/230-3-60, 460-3-60 415 188.6 38.98 (990.2)
208./230-3-60, 460-3-60 450 204.5 38.98 (990.2)
208/230-3-60, 460-3-60 382 173.3 38.98 (990.2)
208/230-3-60, 460-3-60 421 191.0 38.98 (999.2)
208/230-3-60, 460-3-60 468 212.3 42.98 (1091.1)
X
22 (558.5)
22 (558.5)
23.0 (584.2)
21.5 (545.1)
23.5 (596.9)
CENTER OF GRAVITY
IN. (MM)
Y
15 (406.4)
16 (406.4)
16.3 (412,8)
16.6 (422.1)
15.3 (412.8)
C00056
Z
17 (432.0)
17 (432._
16.6 (421.6)
18.0 (457.2)
17.6 (447.0)
Fig. 3_48GS048-060 and 48GX042-060 Unit Dimensions
4

VACunit
! _ii!_i_ iiiii!i!i!_i
__Screw _.g
nailer*
FIasSuk__piefdSt_do _nf_ii_i
II_11 _H"Insusttion(field
field supplied --
Du_
_l_ R_f_fieldsupplied
Roof Curb for Small Cabinet
Note A:When unit mounting screw is used
retainer bracket must also be used.
Roof Curb for Large Cabinet
Note A:When unit mounting screw is used
retainer bracket must also be used.
UNIT SIZE
48GS030-042 48GX030-036
48GS048-060 48GX042-060
\R/A
\
Insulated
deckpan
Gasket around
duct
Gasket around
outer edge _
N
\/S/A
/\
C00076
ODS CATALOG NUMBER
CPRFCURB006A0O
CPRFCURB007AOO
CPRFCURB008A00
CPRFCURB009A00
NOTES:
1. Roof curb must be set up for unit being installed.
2. Seal etdp must be applied, as required, to unit being installed.
3. Dimensions in ( ) are in millimeters.
4. Roof curb is made of 16-gage steel.
5 Table I sts only he d mensions, per part number that have changed.
6. Attach ductwork to curb flanges of duct rest on curb.
7. nsuated panals: 1-in. hickfibergass b density.
8. Dimensions are in inches.
A
IN.(MM)
8(203)
14 (356)
8(203)
14 (356)
B
IN. (MM)
11(279)
11(279)
163/16 (411)
163/16 (411)
C
IN. (MM)
161/2 (419)
161/2 (419)
17 3/8 (441)
17 3/9 (441)
D
IN. (MM)
29-3/4 (730)
28-3/4 (730)
40-1/4 (1022)
40-1/4 (1022)
9. Wl_en unit mounting screw is used (see Note A), a retainer bracket must be used as well. This bracket must also be used when required by code for hurricane or
seismic conditions. This bracket is available through Micrometl.
Fig. 4---Roof Curb Dimensions

Y
4
2
x3
COO070
48GS 48GX
CORNER #030 036 042 048 060 030 036 042 048 060
1 53.2 59.7 67.5 78.9 85.5 59.5 61.O 72.6 80.0 88.9
2 50.4 56.5 63,9 74.7 81,0 56,3 57.8 68.8 75,8 84.2
3 86.8 97.3 110.1 128.7 139.5 97.0 99,5 118.4 130.5 145.1
4 89.6 106.5 113.6 132.8 144.0 100.2 102,7 122.2 134.7 149.8
TOTAL WEIGHT 250 320 355 415 450 313 321 382 421 465
Fig. 5_48GS and 48GX Unit Corner Weights
DETAIL A
SEE DETAIL AJ
J
J MINIMUMHEIGHT: _"
C99014
EVAR COND.
COIL COIL
Fig. 6_Slab Mounting Details
GROUND MOUNT
The unit may be installed either on a slab or placed directly on the
ground if local codes permit. Place the unit on level ground
prepared with gravel for condensate di_harge.
Step 3---FIELD FABRICATE DUC'FWORK
SIZE I""X'MU 'WE'k HTI 'n l in
UNIT 48GS
A05179
mrn
Secure all ducts to roof curb and building structure on vertical
discharge units. Do not connect ductwork to uniL For horizontal
applications, unit is provided with flanges on the horizontal
openings. Installation of flexible duct connector is recommended
to prevent transmission of vibration and/or noise to structure. All
Fig, 7--Suggested Rigging
030 302 137.3 21.5 546.1 13,75 349.3
036 342 155.1 22.5 571.5 14,0 355.6
042 377 171.4 21.5 546.1 13.5 342.9
048 437 198.6 22.0 556.5 17.0 432.0
060 472 214.5 22.0 558,5 17.0 432.0
UNIT 48GX
030 335 152 22.0 558.5 15.30 388.6
036 343 156 22.0 558.5 16.30 388.6
042 404 183 23.0 584,2 16.3 414,0
048 443 201 21.5 546.1 16.3 414.0
060 490 222 23.5 596.9 16.3 414.3

UNIT SIZE 48GS
NOMINAL CAPACITY (ton)
OPERATING WEIGHT (lb.)
COMPRESSORS
Quantity
REFRIGERANT (R-22)
Quantity (lb.)
REFRIGERANT METERING DEVICE
Orifice ID (in.)
CONDENSER COIL
Rows...Fins/in.
Face Area (sq ft)
CONDENSER FAN
Nominal Clm
Diameter (in.)
Motor Hp (Rpm)
EVAPORATOR COIL
Rows...Fins/in.
Face Area ($q ft)
EVAPORATOR BLOWER
Nominal Airflow (C/m)
Size (in.)
Motor HP (Rpm)
FURNACE SECTION*
Burner Orifice No. (Qty...Orill Size)
Natural Gas
Burner Orifice No. (Qty.-Drill Size)
Propane Gas
RETURN-AIR FILTERS (in.)t
Throwaway
• Basedonaltitudeof 0 to 2000 It.
Table 1--Physical Data--Unit 48GS
030040 030060 042060
2½ 2½ 3½
280 280 355
042090
31/2
355
3.65 3,65 5.7 I 5.7
.034
1...17
9.1
2400
22
1/8 (625)
2...15
3.1
1000
10 x 10
1/4(1075)
2...45
2...50
.O34
1...17
9.1
2400
22
1/8 (825)
2._15
3.1
1000
10 x 10
1/4 (1075)
2...38
2-.46
20 X20
036060 036690
3 3
320 320
Reciprocating
1
I4.4 4.4
Acutrol TM Device
.032 ,032
1...17 1...17
10.9 10.9
3000 3000
22 22
_A(1100) ,_i (1100)
3._15 3...15
3.1 3.1
1200 1200
11 x 10 11 x 10
1/2 (1075) 1/2 (1075)
2...38 3_,38
2...46 3...46
20 X 24 20 X 24
.O34
1...17
9.1
3000
22
_A (1100)
4...15
3.1
1400
11 x 10
3/4 (1076)
2...3_
2...46
20 x 24
20 x 20
.O34
1...17
9.1
3000
22
(11oo)
4...15
3.1
1400
11 x10
3/4 (1075)
3...38
3...46
20 X24
i" Required filter sizes shown are based on the larger of the AR] (Air Conditioning and Refrigeration Institute) rated cooling airflow or the heating ain'low velocity of 300
if]minute for throwaway type or 450 ft]rninute for high-capacity type. Air filter pressure drop for non-standard filters must not exceed 0.08 in. wg.
ductwork should be secured to the flanges. Insulate and weather-
proof all external ductwork, joints, and roof openings with counter
flashing and mastic in accordance with applicable codes.
Ducts passing through an unconditioned space must be insulated
and covered with a vapor barrier.
If a plenum return is used on a vertical unit, the return should be
ducted through the roof deck to comply with applicable fire codes.
A minimum clearance is not required around ductwork. Cabinet
return-air static shall not exceed -.25 in. wg.
Step 4--PROVIDE CLEARANCES
The required minimum operating and service clearances are shown
in Fig. 2 and 3. Adequate combustion, ventilation and condenser
air must be provided in accordance with section 5.3, Air for
Combustion and Ventilation, of the National Fuel Gas Code ANSI
(American National Standards Institute) Z223.1 or applicable
provisions of local building code. In Canada, follow sections 7.2,
7.3, or 7.4 or Can/CGA. (Canadian Gas Association) B149
Installation Codes or applicable provisions of local building code.
compressor life.
The condenser fan pulls air through the condenser coil and
discharges it through the top cover. Be sure that the fan discharge
does not recirculate to the condenser coll. Do not locate the unit in
either a corner or under an overhead obstruction. The minimum
clearance under a partial overhang (such as a normal house
overhang) is 48-in. above the unit top. The maximum horizontal
extension of a partial overhang must not exceed 48-in..
Do not place the unit where water, ice, or snow from an overhang
or roof will damage or flood the unit. Do not install die unit on
carpeting, tile, or other combustible materialS. The unit may be
installed on wood flooring or on Class A, B, or C roof covering
materials.
Step 5--RIG AND PLACE UNIT
support the additional weight.
Use spreader bars or crate top when rigging the unit. The units
must be rigged for lifting (See Fig. 6). Refer to Table 1 and 2 for
operating weight. Use extreme caution to prevent damage when
moving the unit. Unit must remain in an upright position during all
rigging and moving operatiottv.The unit must be level within 1/4"'
for proper condensate drainage; therefore, the ground-level pad or
accessory roof curb must be level before setting die unit in place.
When a field-fabricated support is used, be sure that the support is
level and properly supports die unit. Lifting point should be
directly over the center of gravity for the unit.
Step 6--CONNECT CONDENSATE DRAIN
NOTE: When installing condensate drain connection be sure to
comply with local codes and restrictions.
Models 48GS and 48GX dispose of condensate water through a
3/4 in. NPT fitting which exits through the compressor access
panel (See Fig. 2 and 3 for location).
Condensate water can be drained directly onto the roof in rooftop
installations (where permitted) or onto a gravel apron in ground-
level installations. Install a field-supplied condensate trap at end of
condensate connection to ensure proper drainage. Make sure that

UNIT SIZE 48GS
NOMINAL CAPACITY (ton)
OPERATING WEIGHT (lb.)
COMPRESSORS
Quantity
REFRIGERANT (R-22)
Quantity (lb.)
REFRIGERANT METERING DEVICE
Orifice ID (in.)
CONDENSER COIL
Rows.- Fins/in.
Face Area (sq ft)
CONDENSER FAN
Nominal Cfm
Diameter (in.)
Motor Hp (Rpm)
EVAPORATOR COIL
Rows._Fins/in.
Face Area (sq It)
EVAPORATOR BLOWER
Nominal Airflow (Cfm)
Size (in.)
Motor Hp (Rpm)
FURNACE SECTION*
Burner Orifice No. (Qty._Drill Size)
Natural Gas
Burner Orifice No. (Qty...Drill Size)
Propane Gas
RETURN-AIR FILTERS (in.)t
Throwaway
* Basedon altitudeof0 to 2000 ft.
Table 1--Physical Data--Unit 48GS (Continued)
048090 048115 048130 060090
444 5
415
6.0
.O32
1...17
12,3
3600
22
1A(11o0)
3...15
4.7
1600
11 xlO
3/4 (1075)
3...38
3.,.46
24X30
415 415 450
Scroll
1
I 6.0 ! 6.0 8.0
Acutrol Device
.032 .032 ,030
1,,,17 1..,17 2...17
12.3 12.3 12.3
3600 3600 3600
22 22 22
!4 (1100) 1,4(1100) 1,4(1100)
3...15 3...15 4...15
4.7 4.7 4.7
1600 1600 2000
11X10 11X10 11X10
314 (1075) 3/4 (1075) 1.0 (1075)
3.-33 3...31 3...38
3...42 3...41 3...46
24X30 24X30 24X30
060115 060130
55
450 450
Reciprocating
1
I g° I 60
,030
2-,17
12.3
3600
22
1,4(1100)
4...15
4.7
2000
11 X 10
1.0 (1075)
3,,,33
3...42
24 X 30
.030
2...17
12.3
36OO
22
t4 (110o)
4...15
4.7
2000
11 X10
1.0(1075)
3...31
3...41
24 X 30
tRequired filter sizes shown are based on the larger of the ARI Air Conditioning and Refrigeration Institute) rated cooling airflow or the hea ing a rf ow ve oclty o 300
Wrn nste or throwaway type or 450 if/minute for high-capacity type. Air filter pressure drop for non-standard filters must not exceed 0.08 in. wg,
the oudet of the trap is at least 1 in. lower than the drain pan
condensate connection to prevent the pan from overflowing (See
Fig. 8). Prime the trap with water. When using a gravel apron,
make sure it slopes away from the unit.
If the installation requires draining the condensate water away
from the unit, install a 2-in. trap at the condensate connection to
ensure proper drainage (See Fig. 8). Make sure that the outlet of
the trap is at hi&st 1 in. lower than the drainpan condensate
connection. This prevents the pan from overflowing.
Prime the trap with water. Connect a drain tube -using a minimum
of 3/4-in. PVC or 314-in. copper pipe (all field-supplied) - at the
outlet end of the 2-in. trap. Do not undersize the tube. Pitch the
drain tube downward at a slope of at least 1-in. for every 10 R of
horizontal run. Be sure to check the drain tube for leaks.
i q
Fig. 8--Condensate Trap
TRAP
OUTLET
2" rain.
t
C00009
Step 7--INSTALL FLUE HOOD
The flue hood assembly is shipped screwed to the coil panel in the
indoor blower compartment. Remove the service access panel to
locate the assembly (See Fig. 27).
NOTE: Dedicated low NO_ models MUST be installed in Cali-
fornia Air quahty Management Districts where a Low NO_ rule
exists.
These models meet the California maximum oxides of nitrogen
(NO,) emissions requirements of 40 nanograms/joule or less as
shipped from the factory.
NOTE: Low NO. requirements ap-ply only to natural gas instal-
lations.
Install the flue hood as follows:
1. This ir_tallation must conform with local building codes and
with the National Fuel Gas Code (NFGC), ANSI Z223.1 (in
Canada, CAN/CGA B149.1, and B149.2) or NFPA (National
Fire Protection Association) latest revision. Refer to Provin-
cial and local plumbing or wastewa_r codes and other
applicable local codes.
2. Remove flue hood from shipping location (inside the blower
compartment). Place vent cap assembly over flue panel. Orient
screw holes in vent cap with holes in the flue panel.
3. Secure flue hood to flue panel by inserting a single screw on
the right side and the left side of the hood.
Step 8---INSTALL GAS PIPING
The gas supply pipe enters the unit through the access hole
provided. The gas connection to the unit is made to the 1/2-in. FPT
gas inlet on the manual shutoff or gas valve.

Table 2--Physical Data--Unit 48GX
UNIT SIZE 48GX
NOMINAL CAPACITY (ton)
OPERATING WEIGHT (lb.)
COMPRESSORS
Quantity
REFRIGERANT (R-22)
Quantity (lb.)
REFRIGERANT METERING DEVICE
Orifice ID (in.)
CONDENSER COIL
Rows.-Fins/in.
Face Area (sq ft)
CONDENSER FAN
Nominal Ctm
Diameter (in.)
Motor Hp (Rpm)
EVAPORATOR COIL
Rows...Fins/in.
Face Area (sq ft)
EVAPORATOR BLOWER
Nominal Airflow (Cfm)
Size (in.)
Motor Hp (Rpm)
FURNACE SECTION*
Burner Orifice No. (Qty.-Drill Size)
Natural Gas
Burner Orifice No. (Qty...Dri0 Size)
Propane Gas
RETURN-AIR FILTERS (in.)t
Throwaway
• Based on altitude of 0 to2000 ft.
030040
2½
313
030060
2½
313
036060
3
321
_6060
3
_roll
1
042060 042090
3½ 3½
382 382
4.4 4.4 5.2 5.2 6.4 6.4
.030 .030 .032 .032 .034 .034
1...17 1...17 2...17 2...17 2...17 2...17
12.7 12.7 9.1 9.1 12.3 12.3
2350 2350 2350 2350 3300 3300
22 22 22 22 22 22
1/8 (825) 1/8 (825) 1/8 (825) 1/8 (825) 1/8 (825) 1/8 (825)
3...15 3...15 3...15 3...15 3...15 3...15
3.1 3.1 3.7 3.7 4.7 4.7
1006
lOX10
1/4 (1075)
2...38
2...46
20 X 20
106O
10x10
1/4 (1075)
1200
11 X 10
1/2 (1075)
2,,,38
2...46
20 X 24
2...44
2,,.50
1200
11X10
1/2 (1075)
3,,,38
3,,,46
20 X 2420 X 20
1400
11X 10
3/4 (1075)
2..,38
2..,46
24 X 30
1400
11X 10
3/4 (1075)
3...38
3...46
24 X 30
fRequired filter sizes shown are based on the larger of the ARI (Air Conditioning and Refrigeration Institute) rated cooling airflow orthe heating airflow velocityof 300
if]minute for high-capacity type. Air riser pressure drop for non-standard filters must not exceed 0.08 in. wg.
Install a gas supply line that runs to the heating section. Refer to
Table 3 and the NFGC for gas pipe sizing. Do not use cast-iron
pipe. It is recommended that a black iron pipe is used. Check the
local utility for recommendations concerning existing tines. Size
gas supply piping for 0.5 in. wg maximum pressure drop. Never
use pipe smaller than the 1/2-in. FPT gas ial_'t on the unit gas
valve.
For natural gas applications, the gas pressure at unit gas connection
must not be less than 4.0 in. wg or greater than 13 in. wg while the
unit is operating. For propane applications, the gas pressure must
not be less than 7.0 in. wg or greater than 13 in. wg at the unit
connection.
An l/8-in. NPT plugged tapping, accessible for test gage connec-
tion, must be installed immediately upstream of the gas supply
connection to the gas valve.
When installing the gas supply fine, observe local codes pertaining
to gas pipe installations. Refer to the NFGC ANSI Z223.1-1988
NFPA latest edition (in Canada, CAN/CGA B149.1, (2)-M86). In
the absence of local building codes, adhere to the following
pertinent recommendations:
1. Avoid low spots in long runs of pipe. Grade all pipe 1/4 in. in
every 15 ft to prevent traps. Grade all horizontal runs
downward to risers. Use risers to connect to heating section
and to meter.
2. Protect all segments of piping system against physical and
thermal damage. Support all piping with appropriate straps,
bangers, etc. Use a minimum of one hanger every 6 ft. For
pipe sizes larger than l/2 in., follow recommendations of
national codes.
3. Apply joint compound (pipe dope) sparingly and only to male
threads of jc;mt when making pipe connections. Use only pipe
dope that is resistant to action of liquefied petroleum gases as
4.
specified by local and/or national codes. Never use Teflon
tape.
Install sediment trap in riser leading to heating _ction (See
Fig. 9). This drip leg functions a.s a trap for dirt and
condensate.
5. Install an accessible, external, manual main shutoff valve in
gas supply pipe within 6 ft of heating section.
6. Install ground-joint union close to heating section between
unit manual shutoff and external manual main shut-off valve.
7. Pressure-test all gas piping in accordance with local and
national plumbing and gas codes before connecting piping to
unit.
NOTE: Pressure test the gas supply system after the gas supply
piping is connected to the gas valve. The supply piping must be
disconnected from the gas valve during the testing of the piping
systero_s when test pressure is in excess of 0.5 palg. Pressure test
the gas supply piping system at pressures equal to or less than 0.5
psig. The unit heating section must be isolated from the gas piping
system by closing the external main manual shutoff valve and
slightly opening the ground-joint union.
Wl E_
Unstable operation may occur when the gas valve and
manifold assembly are forced out of position while connect-
ing improperly-routed rigid ga_s piping to the gas valve. Use
a backup wrench when making connection to avoid strain on,
or distortion of, the ga._ control piping.

UNIT SIZE 48GX
NOMINAL CAPACITY (ton)
OPERATING WEIGHT (lb.)
COMPRESSORS
Quantity
REFRIGERANT (R-22)
Quantity (lb.)
REFRIGERANT METERING DEVICE
Orifice ID (in.)
CONDENSER COIL
Rows...Fins/in.
Face Area (sq ft)
CONDENSER FAN
Nominal Cfm
Diameter (in,)
Motor Hp (Rpm)
EVAPORATOR COIL
Rows,,.Finslin.
Face Area (sq ft)
EVAPORATOR BLOWER
Nominal Airflow (Cfm)
Size (in.)
Motor Hp (Rpm)
FURNACE SECTION*
Burner Orifice No. (Qty...Drill Size)
Natural Gas
Burner Orifice No. (Qty...Drill Size)
Propane Gas
RETURN-AIR FILTERS (in.)t
Throwaway
• Basedonaltitude of 0 to 2000 ft.
Table 2--Physical Data--Unit 48GX (Continued)
048090 048115 048130 060090
4
421
060115 060130
5 5
468 468
8.3 I 3.1 8.1
.O34
2...17
12.3
33O0
22
¼(1100)
4...15
4.7
1600
11X 10
3/4 (1075)
3,..38
3..,46
445
421 421 468
Scroll
1
I 03 I83 r 81
Acutml Device
.034 .034 ,032
2...17 2...17 2...17
12.3 12.3 16.4
3300 3300 3300
22 22 22
_A(1100) _A(1100) ¼ (1100)
4...15 4...15 4...15
4.7 4.7 4.7
1600 1600 1750
11X10 11X10 11X10
3/4 (1075) 3/4 (1076) 1,0 (1075)
3...33 3,,.31 3.-38
3...42 3...41 3...46
24X30 24X30 24X3024 X30
.032
2-.17
16,4
3300
22
1A (1100)
' 4...15
4.7
1750
11X 10
1.0 (1075)
3.,.33
3...42
24 X 30
.O32
2...17
16.4
3300
22
(1100)
4...15
4.7
1750
11 X 10
1.0 (1075)
3...31
3,,.41
24 X 30
_"Required filter sizes shown are based on the larger of the ARI (Air Conditioning and Refrigeration Institute) rated cooling airflow or the heating airflow velocity of 300
if/minute for high-capacity type. Air tilter pressure drop for non-standard filters must not exceed 0.08 in. wg.
Table 3_Maximum Gas Flow Capacity*
NOMINAL
IRON PIPE,
SIZE
(IN.)
½
¾
1
11A
11A
INTERNAL LENGTH OF PIPE, FTt
DIAMETER
(IN.) 10 20 30 40 50 60 70 80 90 100 126 150
.622 175 120 97 82 73 66 61 57 53 50 44 40
,824 360 250 200 170 151 138 125 118 110 103 93 I 84 77
1.049 680 465 375 320 285 260 240 220 205 195 175 i160 145
i
1.380 1400 950 770 600 580 530 490 460 430 400 360 I325 300
1,610 2100 1460 1180 990 900 810 750 690 650 620 550 i500 460
__apacity_fpipeincu__fgasperhrf_rgaspressure_f__5psig_r_ess_Pressuredr_p____5-in_wg basedona0.60speci cg a',,itygas) Ree oTabeC_l
Fire Protection Association NFPA 54.
f This length includes an ordinary number of fittings.
175 200
72
135
230
430
National
casing.
Step 9--INSTALL DUCT CONNECTIONS
The unit has duct flanges on the supply- and return-air openings on
the side and bottom of the unit. For downshot applications, the
ductwork connects to the roof curb (See Fig. 2 and 3 for
connections sizes and locations).
CONFIGURING UNITS FOR DOWNFLOW (VERTICAL) DIS-
CHARGE
serious injury or death.
8. Check for gas leaks at the field-installed and factory-installed
gas lines after all piping connections have been completed.
Use soap-and-water solution (or method specified by local
codes and/or regulations).
10
cause serious injury or death.
1. Open all electrical disconnects before starting any service
work.

IN
I
3"MIN
I
C99020
Fig. 9_Sediment Trap
2. Remove return duct cover located on duct panel by breaking
connecting tabs with screwdriver and a hammer (See Fig. 10A
& 10B).
3. To remove supply duct cover, break front and tight side
connecting tabs with a screwdriver and a hammer. Push louver
down to break rear and left side tabs (See Fig. 10A & 10B).
4. If unit ductwork is to be attached to veztical opening flanges
on the unit composite base (jackstand applications only), do so
at this time.
5. It is recommended that the unit base insulation around the
perimeter of the vertical return-air opening be secured to the
unit base with aluminum tape. Applicable local codes may
require aluminum tape to prevent exposed fiberglass.
6. Cover both horizontal duct openings with the duct covers from
the accessory duct cover kit. Ensure opening is air- and
watertight.
- t
.I
,=T---
SUPPLY RETURN
DUCT DUCT
OPENING OPENING
C99011
Fig. 10A Supply and Return Duct Opening
DUCTCOVERSREMOVED
C99012
Fig. 10B--Vertical Duct Cover Removed
7. After completing unit conversion, perform all safety checks
and power up unit.
NOTre: The design and installation of the duct system must be in
accordance with the standards of the NFPA for installation of
nonresidence-type air conditioning and ventilating systems, NFPA
90A or residence-type, NFPA 90B; and/or local codes and
ordinances.
Adhere to the following criteria when selecting, sizing, and
installing the duct system:
1. Units are shipped for horizontal duct installation (by removing
duct covers).
2. Select and size ductwork, supply-air registers, and return-air
grilles according to American Society of Heating, Refrigera-
tion and Air Conditioning Engineers (ASHRAE) recommen-
dadons.
3.
4.
Use flexible transition between rigid ductwork and unit to
prevent transmission of vibration. The transition may be
screwed or bolted to duct flanges. Use suitable gaskets to
ensure weathertight and airtight seal.
All units must have field-supplied filters or accessory fdter
rack installed in the return-air side of the unit. Recommended
sizes for filters are shown in Tables 1 and 2.
5.
6.
7.
Size all ductwork for maximum required airflow (either
heating or cooling) for unit being installed. Avoid abrupt duet
size increases or decreases or performance may be affected.
Adequately insulate and weatherproof all ductwork located
outdoors. Insulate ducts passing through unconditioned space,
and use vapor barrier in accordance with latest issue of Sheet
Metal and Air Conditioning Contractors National Association
(SMACNA) and Air Conditioning Contractors of America
(ACCA) minimum installation standards for heating and air
conditioning systems. Secure all ducts to building structure.
Flasli, weatherproof, and vibration-isolate all openings in
building structure in accordance with local codes and good
building practices.
11

Step 10--INSTALL ELECTRICAL CONNECTIONS
r._l LI"/_-'1,'I I",[_
The unit cabinet must have an uninterrupted, unbroken
electrical ground to minimize the possibility of serious injury
if an electrical fault should occur. This ground may consist of
an electrical rare connected to the unit ground lug in the
control compartment, or conduit approved for electrical
ground when installed in accordance with NEC (National
Electrical Code) ANSI/NFPA (latest edition) and local elec-
trical codes. In Canada, follow Canadian Electrical Code
CSA (Canadian Standards Association) C22.1 and local
electrical codes. Failure to adhere to this warning could re.cull
in serious injury or death.
Failure to follow these precautions could result in damage to
the unit being installed:
1. Make all electrical connections in accordance with NEC
ANSI/NFPA (latest edition) and local electrical codes
governing such wiring. In Canada, all electrical connec-
tions must be in accordance with CSA standard C22.1
Canadian Electrical Code Part 1 and applicable local
codes. Refer to unit wiring diagram.
2. Use only copper conductor for connections between
field-supplied electrical disconnect switch and unit. DO
NOT USE ALUMINUM WIRE.
3. Be sure that high-voltage power to unit is within operating
voltage range indicated on unit rating plate.
4. Do not damage internal components when drilling through
any panel to mount electrical hardware, conduit, etc. On
3-phase units, ensure phases are balanced within 2 percent.
Consult local power company for correction of improper
voltage and/or phase imbalance.
r!_kvl:1:]_llTI
HIGH-VOLTAGE CONNECTIONS
The unit must have a separate electrical service with a field-
supplied, waterproof, disconnect switch mounted at, or within
sight from, the unit. Refer to the unit rating plate for maximum
fllse/circdit breaker size and minimum circuit amps (ampacity) for
wire sizing (See Tables 4 and 5 for electrical data).
The lleld-supplied disconnect switch box may be mounted on the
unit over the high-voltage inlet hole when the standard power and
low-voltage entry points are used (See Fig. 2 and 3 for acceptable
location).
See unit wiring label and Fig. 11 for reference when making high
voltage connections. Proceed as follows to complete the high-
voltage connections to the unit.
I. Run the high-voltage (LI, L2, L3) and ground leads into the
control box.
2. Connect ground lead to chassis ground connection.
3. Locate the black and yellow wires connected to the lines side
of the contactor.
4. Connect field L1 to black wire on connection 11 of the
compressor contactor.
5. Connect field wire L2 to yellow wire on connection 13 of the
compressor contactor.
6. Connect field wire L3 to Blue wire from compressor.
12
/_
HIGH VOLTAGE r- - -
POWER LEADS l_ _o-
(SEE UNIT WIRING
LABEL)
GND
CONTROL BOX
LOW-VOLTAGE _i
POWER LEADS_
(SEE UNIT
WIRING LABEL)
SPLICE BOX
FIELD-SUPPLIED
FUSED DISCONNECT
II
_GRN_(G_) _yEpIRc_A_O_TAT
C99018
Fig. 11--High- and Control-Voltage connections
SPECIAL PROCEDURES FOR 208-V OPERATION
Before making any wiring changes, make sure the gas supply
is switched off first. Then switch off the power supply to the
unit and install lockout tag. Electrical shock can cause serious
Injury or death.
CONTROL VOLTAGE CONNECTIONS
Do not use any type of power-stealing thermostat. Unit control
problems may result.
Use no. 18 American Wire Gage (AWG) color-coded, insulated
(35 C minimum) wires to make the control voltage connections
between the thermostat and the unit. If the thermostat is located
more than 100 ft from the unit (as measured along the control
voltage wires), use no. 16 AWG color-coded, insulated (35 C
minimum) wires.
Standard Connection
Remove knockout hole located in the flue panel adjacent to the
control access panel (See Fig. 2 and 3). Remove the rubber
grommet from the installer's packet (included with unit) and install
grommet in the knockout opening. Provide a drip loop before
running wire through panel.
Run the low-voltage leads from the thermostat, through the inlet
hole, and into unit low-voltage splice box.
Locate five 18-gage wires leaving control box. These low-voltage
connection leads can be identified by the colors red, green, yellow,
brown, and white (See Fig. 11). Ensure the leads are long enough
to be routed into the low-voltage splice box (located below fight
side of control box). Route leads through hole in bottom of control
box and make low-voltage connections (See Fig. 11). Secure all
cut wires, so that they do not interfere with operation of unit.
HEAT ANTICIPATOR SETTING
The room thermostat heat anticipator must be properly adjusted to
ensure proper heating performance. Set the heat anticipator, using
an ammeter between the W and R terminals to determine the exact
required _tdng.
NOTE: For thermostat selection purposes, use 0.18 amp for the
approximate required setting. Failure to make a proper heat
anticipator adjustment will result in improper operation, discom-
fort to the occupants of the conditioned space, and inefficient
energy utilization; however, the required setting may be changed
slightly to provide a greater degree of comfort for a particular
installation.

UNIT
SIZE
46GS
030
O36
042
O48
O60
Table 4--Electrical Data--Unit 48GS
V-PH-HZ
VOLTAGE COMPRESSOR
RANGE
Min Max RLA LRA
OUTDOOR FAN
MOTOR INDOOR FAN
MOTOR POWER SUPPLY
208/230-3-S0 187 253 12.6
208/230-3--60 187 253 9.0
460-3-60 414 506 4.5
208/230-3-60 187 253 10.7
460-3-60 414 506 5.3
208/2_0 187 253 13.5
460-3-60 414 506 6.7
208/230-3-60 187 253 18.6
460-3-60 414 506 8,5
FLA
68.0 0.8
78.0 1.6
40.0 0.9
85.0 1.6
42.0 0.9
108.0 1.6
47.5 0.9
125.0 1.6
66.5 0.9
FLA MCA Max Fuse or
Ckt Bkr
2.0 13.2 20
3,6 16,5 25
1.9 8.4 15
3.8 18.8 25
2.0 9.5 15
3.8 22.3 35
2.0 11.3 15
6.2 31.1 45
3.2 14.7 20
MCA Minimum Circuit Amps _"
MOCP Maximum Overcurrent Protection
RLA -- Rated Load Amps
CKT BKR -- Circuit Breaker
NOTES:
1. In compliance with NEC (National Electrical Code) requirements
for multimotor and combination load equipment (refer to NEC
Articles 436 and 440), the overcurrent protective device for the
unit shall be Power Supply fuse. Canadian units may be
fuse or circuit breaker.
2. Minimum wire size is based on 60 C copper wire. If other than
60 C wire is used, or if length exceeds wire length in table,
determine size from NEC.
3. Unbalanced 3-Phase Supply Voltage
Never operate a motor where a phase imbalance in supply volt-
age is greater than 2%. Use the following formula to determine
the percentage of voltage imbalance.
% Voltage imbalance
= 100 x max voltage deviation from average voita_le
average voltage
EXAMPLE: Supply voltage is 460-3-60.
AS C AB = 452 v
BC = 464 v
AC = 455 v
Average Voltage = 452 + 464 + 455
3
= 1371
3
= 457
Determine maximum deviation from average voltage.
(AB) 457 452=5v
(BC) 464 457=7v
(AC) 457 455=2v
Maximum deviation is 7 v.
Determine percent of voltage imbalance.
% Voltage Imbalance = 100 x 7
457
-- 1.53%
This amount of phase imbalance is satisfactoryas it is below the
maximum allowable 2%.
IIMPORTANT: If the supply voltage phase imbalance is
immediately,morethan 2%, contact your local electric utility company
13

Table 5_Electrical Data_nit 48GX
UNIT
SIZE
48GX
030
036
042
O48
O60
V-PH-HZ
VOLTAGE
RANGE COMPRESSOR OUTDOOR FAN
MOTOR
FLA
INDOOR FAN
MOTOR
Min Max RLA LRA
288/230_3_0 187 253 9.0 63.0
2O6/23_0 187 253 11.2 75.0
460-3-50 414 506 5.4 37.5
208/230-3-60 187 253 12,4 88,0
460-3_0 414 506 6,1 44.0
208/230-3_0 187 253 13.0 93,0
460-3-60 414 506 6.4 46.5
208/230-3-60 187 253 17.3 123.0
460-3_$0 414 506 9.0 62,0
0.8
0.8
0,9
1.6
0.9
1.5
0.9
1.6
0,9
POWER SUPPLY
Max Fuse or
FLA MCA Ckt Bkr
2.1 14.2 20
3.6 18.4 25
1.9 9.6 15
4.1 21.2 30
2.0 10.5 15
4.1 21.9 30
1.9 10.8 15
6.2 29.4 45
3.2 15.4 20
LEGEND
FLA -- Full Load Amps
LRA -- Locked Rotor Amps C US
MCA -- Minimum CircuitAmps
MOCP -- Maximum Ovemurrent Protection
RLA -- Rated Load Amps
CKT BKR -- Circuit Breaker
NOTES:
1. In compliance with NEC (National ElectricalCode) requirements
for muitimotor and combination load equipment (refer to NEC
Articles 430 and 440), the overcurrent prote_ive device for the
unit shall be Power Supply fuse. Canadian units may be
fuse or circuit breaker.
2. Minimum wire size is based on 60 C copper wire. If other than
60 Cwire is used, or if length exceeds wire length in table,
determine size from NEC.
3. Unbalanced 3-Phase Supply Voltage
Never operate a motor where a phase imba/ance in supply volt=
age is greater than 2%. Use the following formula to determine
the percentage of voltage imbalance.
% Voltage imbalance
=tOO x max voltage deviation from average voltage
average voltage
EXAMPLE: Supply voltage is 460-3-60,
A e c AB =452 v
BC =464 v
AC = 455 v
Average Voltage = 452 + 464 + 455
3
= 1371
3
= 457
Determine maximum deviation from average voltage.
(AB) 457 452=5v
(BC) 464 457=7v
(AC) 457 455=2v
Maximum deviation is 7 v.
Determine percent of voltage imbalance.
7
% Voltage Imbalance = 100 x --
457
= 1.53%
This amount of phase imbalance is satisfactoryas it is below the
maximum allowable 2%.
IMPORTANT:olf the supply voltage phase imbalance is
itmnOmredlhataer_y2%, contact your local electric utility company
C99024
Table 5_Legend
14

TRANSFORMER PROTECTION
The transformer is of the energy-limiting type. It is set to
withstand a 30°sec. overload or shorted secondary condition.
PPdE-START-UP
Failure to observe the following warnings could result in
serious injury:
1. Follow recognized safety practices and wear protective
goggles when checking or servicing refrigerant system.
2. Do not operate compressor or provide any electric power to
unit unless compressor terminal cover is in place and
secured.
3. Do not remove compressor terminal cover until all electri-
cal sources are disconnected.
4. Relieve and recover all refrigerant from system before
touching or disturbing anything inside terminal box ff
refrigerant leak is suspected around compressor terminals.
5. Never attempt to repair soldered connection while refrig-
erant system is under pressure.
6. Do not use torch to remove any componenL System
contains oil and refrigerant under pressure. To remove a
component, wear protective goggles and proceed as fol-
lows:
a. Shut off gas supply and then electrical power to unit.
b. Relieve and recover all refrigerant from system using
both high- and low-pressure ports.
c. Cut component connecting tubing with tubing cutter and
remove component from unit.
d. Carefully unsweat remaining tubing stubs when neces-
sary. Oil can ignite when exposed to torch flame.
Proceed as follows to inspect and prepare the unit for initial
startup:
1. Remove access panel.
2. Read and follow instructions on all WARNING, CAUTION,
and INFORMATION labels attached to, or shipped with, unit.
3. Make the following inspections:
a. Inspect for shipping and handling damages such as broken
lines, loose parle, disconnected wires, etc.
b. Inspect for oil at all refrigerant tubing connections and on
unit base. Detecting oil generally indicates a refrigerant
leak.
c. Leak test all refrigerant tubing connections using electronic
leak detector, halide torch, or liquid-soap solution. If a
refrigerant leak is detected, see the Check for Refrigerant
Leaks section.
d. Inspect all field- and factery-wirlng connections. Be sure
that connections are completed and tight.
e. Ensure wires do not contact refrigerant tubing or sharp
sheet metal edges.
f. Inspect coil f'ms. If damaged during shipping and handling,
carefully straighten fins with a i'm comb.
4. Verify the following conditions:
a. Make sure gas line is free of air. Before lighting the unit for
the first time, perform the following with the gas valve in
the "OFF" position:
If the gas supply pipe was not purged before connecting
the unit, it will be full of air. It is recommended that the
ground joint union be loosened, and the supply line be
allowed to purge until the odor of gas is detected. Never
purge gas lines into a combustion chamber. Immediately
upon detection of gas odor, retighten the union. Allow 5
minutes to elapse, then light unit.
b. Make sure that condenser-fan blade is correctly positioned
in fan orifice. Leading edge of condenser-fan blade should
be 1/2 in. maximum from fan orifice ventari.
c. Ensure fan hub is 1/8 in. maximum from motor housing
(See Fig. 12).
MOTORAND FANHUB MOTORSHAFT C99009
Fig. 12--Fan Blade Clearance
15
MANIFOLD
Fig. 13_Burner Assembly
d. Make sure that air falter(s) is in place.
PIPE PLUG
C99019
e. Make sure that condensate drain trap is filled with water to
ensure proper drainage.
f. Make sure that all tools and miscellaneous loose parts have
been removed.
START-UP
Step I_CHECK FOR REFRIGERANT LEAKS
Proceed as follows to locate and repair a refrigerant leak and to
charge the unit:
1. Locate leak and make sure that refrigerant system pressure has
been relieved and reclaimed from beth high- and low-pressure
por_.
2. Repair leak following Refrigerant Service procedures.

BURNER FLAME
BURNER
_IANIFOL D
C99021
Fig. 14_Monoport Burner
NOTE: Install a f-alterdrier whenever the system has been opened
for repair.
3. Add a small charge of R-22 refrigerant vapor to system and
leak-test unit.
4. Recover refrigerant from refrigerant system and evacuate to
500 microns if additional leaks are not found.
5. Charge unit with R-22 refrigerant, using a volumetric-
charging cylinder or accurate scale. Refer to unit rating plate
for required charge. Be sure to add extra refrigerant to
compensate for internal volume of falter drier.
Step 2--START-UP HEATING AND MAKE ADJUST-
MENTS
Do not jumper any safety devices when operating the unit.
Make sure that burner OFLfices are properly aligned. Unstable
operation may occur when the burner orifices in the manifold are
misaligned.
Follow the fighting instructions on the heating section operation
label (located inside the burner or blower access door) to start the
heating section.
NOTE: Make sum that gas supply has been purged, and that all
gas piping has been checked for leaks.
CHECK HEATING CONTROL
Start and check the unit for proper heating control operation as
follows (see furnace fighting instructions located inside burner or
blower access panel):
1. Place room thermostat SYSTEM switch in the HEAT position
and the fan switch is placed in ALrrO. position.
2. Set the heating temperature control of the thermostat above
room temperature.
3. The induced-draft motor will start.
4. After a call for heating, the main burner should light within 5
see. If the burners do not fight, there is a 22-see. delay before
another 5-sec. try. If the burners still do not light, this
sequence is repeated. If the burners do not light within 15
minutes from the initial call for heat, there is a lockout. To
reset the control, break the 24-v power to W.
5. The evaporator fan will turn on 45 sec. after the flame has
been established. The evaporator fan will turn off 45 sec. after
the thermostat has been satisfied.
CHECK GAS INPUT
Check gas input and manifold pressure after unit start-up (See
Table 6). If adjustment is required proceed as follows:
•The rated gas inputs shown in Table 6 are for altitudes from sea
level to 2000 fit above sea level. These inputs are based on
natural gas with a heating value of 1050 Btu/ft 3 at 0.65 specific
gravity, or propane gas with a heating value of 2500 Btu/ft 3 at
1.5 specific gravity.
• For elevations above 2000 ft, reduce input 4 percent for each
1000 ft above sea level
• When the ga.s supply being used has a different heating value or
specific gravity, refer to national and local codes, or contact
your distributor to determine the required orifice size.
16
ADJUST GAS INPUT
The gas input to the unit is determined by measuring the gas flow
at the meter or by measuring the manifold pressure. Measuring the
gas flow at the meter is recommended for natural gas units. The
manifold pressure must be measured to determine the input of
propane ga_s units.
Measure Gas Flow (Natural Gas Units)
Minor adjustment to the gas flow can be made by changing the
manifold pressure. The manifold pressure must be maintained
between 3.4 and 3.6 in. wg.
If larger adjustments are required,
change main burner orifices following
the recommendations of national
and local codes.
NOTE: All other appliances that use the same meter must be
turned off when gas flow is measured at the meter.
Proceed as follows:
1. Turn off gas supply to unit.
2. Remove pipe plug on manifold (See Fig. 13) and connect
manometer. Turn on gas supply to unit.
3. Record number of seconds for gas meter test dial to make one
revolution.
4. Divide number of seconds in Step 3 into 3600 (number of
seconds in one hour).
5. Multiply result of Step 4 by the number of cu fitshown for one
revolution of test dial to obtain cuft of gas flow per hour.
6. Multiply result of Step 5 by Btu heating value of gas to obtain
total measured input in Btuh. Compare this value with heating
input shown in Table 6 (Consult the local gas supplier if the
heating value of gas is not known).
EXAMPLE: Assume that the size of test dial ks I cuft. one
revolution takes 32 sec., and the heating value of the gas is 1050
Btu/ft 3. Proceed as follows:
1. 32 sec. to complete one revolution.
2. 3600+ 32= 112.5.
3. 112.5 x 1 =112.5 ft3 of gas flow/hr.
4. 112.5 x 1050 = 118,125 Btuh input.
If the desired gas input is 115,000 Btuh, only a minor change in the
manifold pressure is required.
Observe manifold pressure and proceed as follows to adjust gas
input:

FIELD
SUPPLY
POWER
W4.3 BLK
OFM
10ONLY)
EQUIP GMG
COOLINGFANLOGIC
r
T+30
G G
ENERGIZED DEFNERGIZED
HEAtiNGFANLOGIC
II
o 45 • T+3O
W BR WBR
ENERGIZED DE B_ERG[ZED
%
%
OFF
HEAT B
I THI AHA
_HEAT
OAUTO
_CCO TCl YI
FAN G
ON
FIELD=THERMOSTAT
COMMON --
TRAN1
UNIT COMPONENT ARRANGEMENT
OLFDCORFAN []
SEGTION
EQUll
G_D
COMPRESSORINBOORFAN [_ CO_TROLBOX
SECTION _ECTION _
24V
CQMp L_PLICE_)
" [BN
_ASSECTIOf_
COMP
W15YEL
DISCONNECT
PER NEC
W56 BLU-
[SEE NOTE #4)_
W59YEL--
W64YEL--
IFM
IDM
W46 BRN--
W30 BRN-
LEGEND
AHA - Adjustable Heat NEC -National Electrical
Anticipator Code
BR - Blower Relay ORe - Outdoor-Fan Motor
C - Contactor QT - QuabrupleTerminel
CAP -Capacitor RS - Rollout Switch
COMP- Compressor Motor SEN - Sensor
CR - Combustion Relay SW - Switch
CS - Centrifugal Switch TRAN - Transformer
EQUIP- Equipment
FS - Flame Sensor _ Reid Splice
FU - Fuse
GND - Ground _Terminal(Marked)
GV -Gas Valve
GVR - Gas Valve Relay OTerminal (Unmarked)
HS - Hall Effect Sensor
HV - High Voltage _ Splice
TRAN - Transformer
]- Ignitor _Splice (Marked)
IDM -inducab-Oraft Motor -- FactoryWidng
IFC - In.or-Fan Co_tactor -- -- - I_eld Contro_ Wiring
IFM - Indoor-Fan Motor
IGC - Integrated Gas Unff -- -- - Reid Power Wiring
Controller .... Accessory or
L1 - Line Ol_ional Wiring
LS - Limit Switch _To Indicate Common
LS1 - Limi_ Switch Potential Oely, Not
MGV - Main Gas Velve toRedrcsentWiring
NOTES:
1. If any of the odginel wires furniabed are reol_ced, thay must be
replaced with type 90 degree Cwire or its equivalent.
2. Seepricopagesforthermostatandsubbases.
3. Use 75 degree C copper conductors for field installation.
4. For high speed IFM, dis_3nnect RED wire from IGC terminal BM
and connect BLK w_re from IFM, For medium speed, disconnect
RED wire from IGC terminal BM and connect BLU wire from IFM.
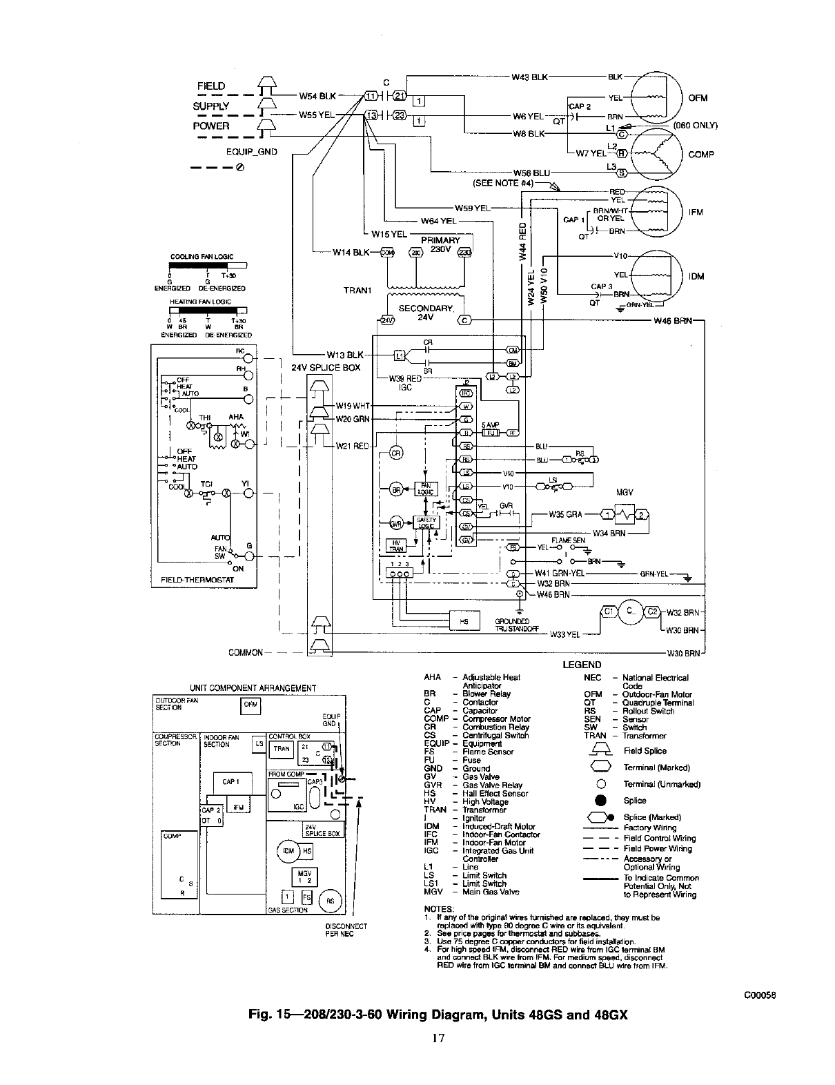
Fig. 15_208/230-3-60 Wiring Diagram, Units 48GS and 48GX
C00058
]7

F,ELO c I
E ,P_QMO--'/// l
W45 BLK BLK
CAP 2 YEL
W5 YEL BRN
WO BLK L__
(060ONLY)% L3- \ N, /coMP
W56 BLU
COGUNG FAN LOGIC
(SEE NOTE #4)
wB,YEL
- -W64 YEL CAP 1
--W15YEL PRIMARY Q BR
--W14 BLK 460V Vl0
/_,_i _ I_BRN
_GRN YEk
r
G G
ENERGIZED D_NW_IGIZED
HEATING WOI L(3GIC
ENERG_I_t _-ENERGtZED
RH
OFF -_ _
_HEAT II
°_LrrO II
_TCI ",'1 I I
--1 II
I II
I I!
I
ON
FIELO'THERMOSTAT I
I
I
COMMON ill
UNIT COMPONENT ARRANGEMSNT
OUTDOOR FAN []
SECTION
EQUIF
GND
_,OMPRESN)R rNNXIRFAN _ _BOLBOX
SEC17ON SECTION _
24V
°0 []
_ASSECTION
--W13 BLK--
124V SPUCE
Wl 9WHT
W20 GRN
W21 RED
DISCONNECT
pERNEC
IFM
MGV
--W35 GRA_
FLt_E SEN
--VEL--O
IDM
W46 BRN--
CR
BR
--W39 REDIGC _]_
i
'- .......... _ --Wa2BRN-- m
W33 YEL
W30 BRN"
LEGEND
AHA - Adjustable Heat NEC -National Bectdcal
Anticipator Code
BR - Blower Relay OFM - Outdoor-Fan Motor
C - Contactor QT - QuedrupleTerminal
CAP - Capacitor RS - Rollout Switch
COMP- Compressor Motor SEN - Sensor
CR - Combustion Relay SW -Switch
CS - Cen_'ffugaJ Switch TRAN - Transformer
EQUIP- Equipment
FS l Rame Sensor _Field Splice
FU -Fuse
GND - Ground _ Terminal (Marked)
GV lGas Valve
GVR - Gas Valve Relay C) Terminal (Unmarked)
HS - Hall Effect Sensor
HV - High VoRage • Splice
TRAN - Transformer
IlIgnitor _ Splice(Marked)
IDM -Inducod-Draft Motor -- FactoryWidng
IFC -ladoor-Fan Contactor -- -- - Reid Con_rolWiring
IFM - Indoor-Fan Motor
IGC -Integrated Gas Unit -- -- - Field PowerW_ring
Controller .... Accessory or
L1 - Line Op5onal Widng
LS - Limit Switch -- TO Indicate Common
LS1 - Limit Switch Potential Only, Not
MGV - MelnGasValve teRepresentW_ring
NOTES:
1. ff any of the original wires furnished ara replaced, they must be
replaced with type 90 degree C wire or Its equivalent
2. See price pages fo_thermostat and subbase_
3. Use 75 degree Ccopper conductors for field installation.
.For high speed IFM, disconnect RED win_ from IGC terminal BM
and connect BLK wlre from IFM. For medium speed, disconnect
RED wire from IQC terminal BM and cennect BLU wire from IFM.
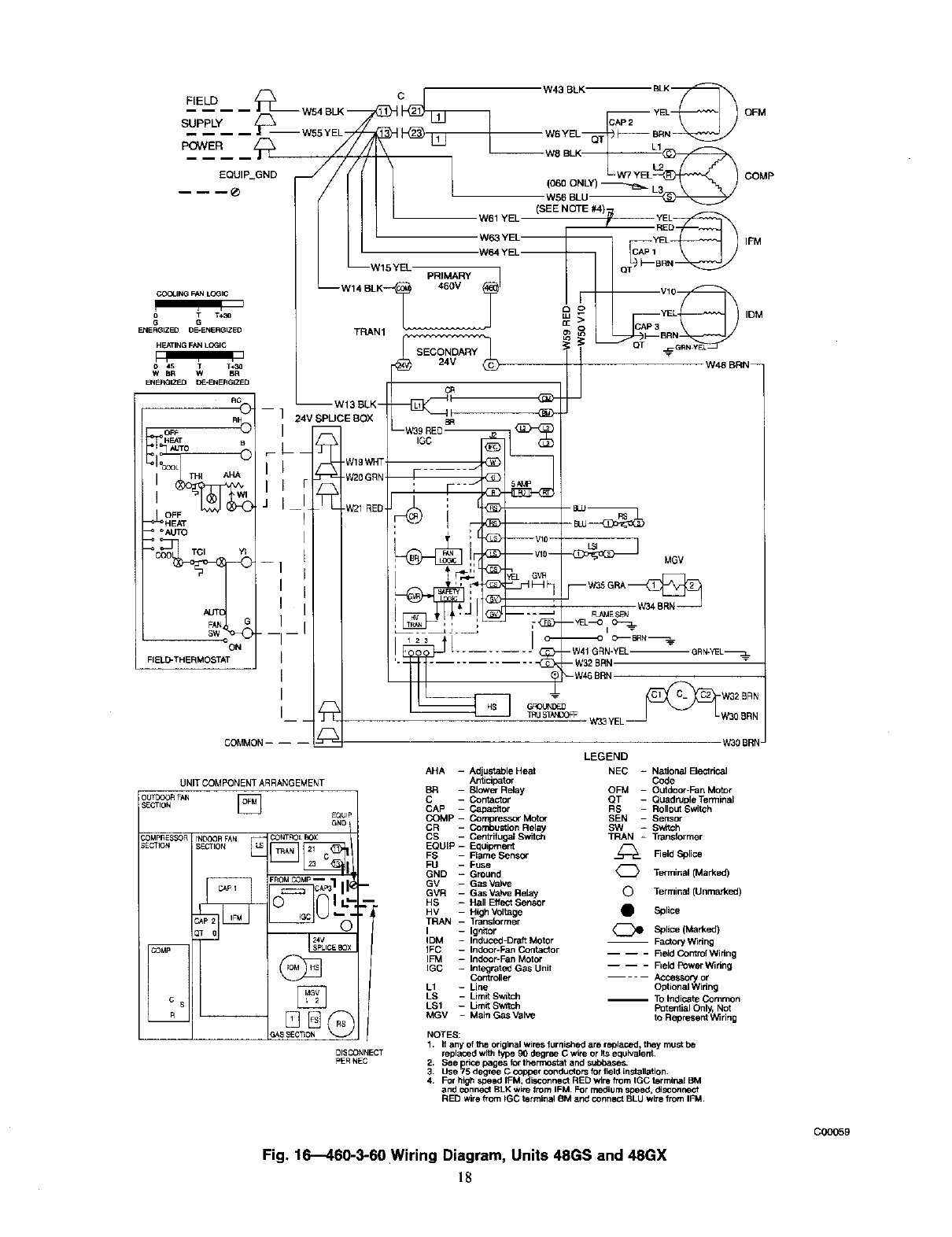
Fig. 16_460-3-60 Wiring Diagram, Units 48GS and 48GX
C00059

Table 6_Heating Inputs
HEATING
INPUT
(BTUH)*
NUMBER
OF
ORIFICES
40,000 2
60,000 2
90,000 3
115,000 3
130,000 3
Min
4.0
4.0
4.0
4.0
4.0
GAS SUPPLY PRESSURE
(IN. WG)
Natural Propanel"
Max Min
13,0 4.0
13.0 4.0
13.0 4.0
13.0 4.0
13.0 4.0
Max
13.0
13.0
13,0
13.0
13.0
MANIFOLD
PRESSURE
(IN. WG)
Natural Propane,"
3.5 3.5
3.5 3.5
3.5 3.4
3.5 3.7
3.5 3.5
•When a unit is converted to propane, different size orifices must be used. See separate, natural4o-propene conversion kit instructions.
f Based on altitudes from sea level to 2000 It above sea level. For altitudes above 2000 It, reduce input rating 4percent for each additional 1000 It above sea level.
in Canada, from 2000 It above sea level to 4500 It above sea lev_, derato the unit 10 percent.
1. Remove cover screw over regulator adjustment screw on gas
valve.
2. Turn regulator adjustment screw clockv4se to increase gas
input, or turn regulator adjustment screw counterclockwise to
decrease input. Manifold pressure must be between 3.4 and
3.6 in. wg. Unsafe operation of the unit may result if manifold
pressure is outside this range. Personal injury or unit damage
may result.
may result.
3. Replace cover screw cap on gas valve.
4. Turn off gas supply to unit. Remove manometer from pressure
tap and replace pipe plug on gas valve. Turn on gas to unit and
check for leaks.
Measure Manifold Pressure (Propane Units)
The main burner orifices on a propane gas unit are sized for the
unit rated input when the manifold pressure reading matches the
level specified in Table 6.
Proceed as follows to adjust gas input on a propane gas unit:
1. Turn off gas to unit.
2. Remove pipe plug on manifold and connect manometer (See
Fig. 13).
3. Turn on gas to unit.
4. Remove cover screw over regulator adjustment screw on gas
Valve.
5. Adjust regulator adjustment screw to the correct manifold
pressure, as specified in Table 6. Turn adjusting screw
clockwise to increase manifold pressure, or turn adjusting
screw counterclockwise to decrease manifold pressure.
6. Replace cover screw.
7. Turn off gas to unit. Remove manometer from pressure tap.
Replace pipe plug on gas valve, then turn on gas to unit. Check
for leaks.
CHECK BURNER FLAME
With burner access panel removed, observe the unit heating
operation. Watch the burner flames to see if they are light blue and
soR in appearance, and that the flames are approximately the same
for each burner. Propane will have blue flame with yellow tips
(See Fig. 14). Refer to the Maintenance section for information on
burner removal.
19
AIRFLOW AND TEMPERATURE RISE
The heating section for each size unit is designed and approved for
hearing operation within the temperature-rise range stamped on the
unit rating plate.
Table 7 shows the approved temperature rise range for each
heating input, and the air delivery cfm at various temperature rises.
The heating operation airflow must produce a temperature rise that
fails within the approved range.
Refer to Indoor Airflow and Airflow Adjustrnents section to adjust
heating airflow when required.
HEATING SEQUENCE OF OPERATION
(See Fig. 15-16 and unit wiring label).
On a call for hearing, terminal "W" of the thermostat is energized,
starting the induced-draft motor. When die hall-effect sensor on
the induced-draft motor senses that it has reached the required
speed, the burner sequence begins. This function is performed by
the integrated gas control (IGC). The evaporator-fan motor is
energized 45 sec. afar flame is established. When the thermostat
is satisfied and "W" is deenergized, the burners stop f-wing and the
evaporator-fan motor shuts off after a 45-sec. time-off delay.
An LED (light-emitting diode) indicator is provided on the control
board to monitor operation. The control board is located by
removing the burner access panel. During normal operation, the
LED is continuously on (See Table 8 for error codes).
LIMIT SWITCHES
Normally closed limit switch (LS) completes the control circuit
through the thermostat R circuit. Should the leaving-air tempera-
ture rise above the maximum allowable temperature, the limit
switch opens and the R control circuit "breaks." Any interruption
in the R control circuit instantly closes the gas valve and stops gas
flow to the burners and pilot. The blower motor continues to run
until LS resets.
When die air temperature at the limit switch drops to the
low-temperature setting of the limit switch, the switch closes and
completes the R control circuit. The electric-spark ignition system
cycles and the unit returns to normal beating operation.
AUXILIARY LIMIT SWITCH (ROLLOUT)
The function of the switch is to close the main gas valve in the
event of flame rollout. The switch is loca_d above die main
burners. When the temperature at the auxiliary switch reaches the
maximum allowable temperature, the R control circuit trips,
closing the gas valve and stopping gas flow to the burners. The
indoor (evaporator) fan motor (IFM) and induced draft motor
continue to man until switch is reset. The IGC LED will display
FAULT CODE 7.

HEATING
INPUT
(BTUH)
40,000
60,000
90,000
115,000
130,000
Table 7--Air Delivery (Cfm) at Indicated Temperature Rise and Rated Heating Input
TEMPERATURE RISE °F
20 25 30 35 40 45 50 55 60 65 70
1500 1200 1000 857 750 667 600 545 500 -- --
2250 1800 1500 1286 1125 1000 900 818 750 692 --
-- -- 2250 1929 1688 1500 1350 1227 1125 1038 964
-- -- -- 2464 2156 1917 1725 1568 1438 1327 1232
-- -- -- 2786 2438 2167 1950 1773 1625 1506 --
NOTE: Dashed areas do not fall within the approved temperature _se range of the unit.
Table 8--LED Indications
ERROR CODE LED INDICATION
Normal Operation On
Hardware Failure Off
Fan On/Off Delay Modified 1 Flash
Limit Switch Fault 2 Flashes
Flame Sense Fault 3 Flashes
Four Consecutive Limit Switch Faults 4 Flashes
Ignition Lockout Fault 5 Flashes
Induced-Draft Motor Fault 6 Flashes
Rollout Switch Fault 7 Flashes
Internal Control Fault 8 Flashes
Temporary lock-out (1 hr) 9 Flashes
NOTES:
1. There is a 3-sec. pause between error code displays.
2. If more than one error code exists, all applicable error codes will be
displayed in numerical sequence
3. This chart is on the wiring diagram located inside the burner access panel,
Step 3--START-UP COOLING AND MAKE ADJUST-
MENTS
Ir!_[,,,Y±'Ti]id[,,]_'I
Complete the required procedures given in the Pre-Start-Up
section before starting the unit.
Do not jumper any safety devices when operating the unit.
Do not operate the compressor when the outdoor temperature
is below 40OF (unless accessory low-ambient kit is installed).
Do not rapid-cycle the compressor. Allow 5 minutes between
"on" cycles to prevent compressor damage.
CHECKING COOLING CONTROL OPERATION
Start and check the unit for proper cooling control operation as
follows:
I. Place room thermostat SYSTEM switch in OFF position.
Observe that blower motor starts when FAN switch is placed
in ON position and shuts down when FAN switch is placed in
AUTO. position.
2. Place SYSTEM switch in COOL position and FAN switch in
AUTO. position. Set cooling control below room temperature.
Observe that compressor, condenser fan, and evaporator
blower motors start. Observe that cooling cycle shuts down
when control setting is satisfied. The evaporator fan will
continue to run for 30 see.
3. When using an auto-changeover room thermostat, place both
SYSTEM and FAN switches in AUTO. positions. Observe
that unit operates in Heating mode when temperature control
is set to "call for heating" (above room temperature) and
operates in Cooling mode when temperature control is set to
"call for cooling" (below room temperature).
IMPORTANT: Three-phase, scroll compressor units
(48GS048 and 48GX030-060) are direction-oriented.
These units must be checked to ensure proper compressor
3-phase power lead orientation. If not corrected within 5
minutes, the internal protector shuts off the compressor.
The 3-phase power leads to the unit must be reversed to
correct rotation. When turning backwards, _roll compres-
sors emit elevated noise levels, and the difference between
compressor suction and discharge pressures may be dra-
matically lower than normal.
CHECKING AND ADJUSTING REFRIGERANT CHARGE
The refrigerant system is fully charged with R-22 refrigerant,
tested, and factory-sealed.
NOTE: Adjustment of the refrigerant charge is not required
unless the unit is suspected of not having the proper R-22 charge.
A superheat charging chart is attached to the outside of the service
access panel. The chart includes the required suction line tempera-
ture at given suction line pressures and outdoor ambient tempera-
tures.
An accurate superheat, thermocouple- or thermistor-type ther-
mometer, a sling psychrometer, and a gauge manifold are required
when using the superheat charging method for evaluating the unit
charge. Do not use mercury or small dial-type thermometers
beca_ve they are not adequate for this _pe of measurernent.
20
When evaluating the refrigerant charge, an indicated adjust-
ment to the specified factory charge must always be very
minimal. If a substantial adjustment is indicated, an abnormal
condition exists somewhere in the cooling system, such as
insufficient airflow across either coil or both coiLs.
Proceed as follows:
1. Remove caps from low- and high-pressure service fittings.
2. Using hoses with valve core depressors, attach low- and
high-pressure gauge hoses to low- and high-pressure service
fittings, respectively.
3. Start unit in Cooling mode and let unit ran until system
pressures stabilize.
4. Measure and record the following:
a. Outdoor ambient-air temperature (°F db).
b. Evaporator iniet-air temperature (°F wb).
c. Suction-tube temperature (°F) at low-side service fitting.
d. Suction (low-side) pressure (psig).
5. Using "Conling Charging Charts," compare outdoor-air tem-
perature (°F db) with the suction line pressure (psig) to

determinedesiredsystemoperatingsuctionlinetemperature
(SeeFig.17-26).
6.Compareactualsuction-tubetemperaturewithdesired
suction-tubetemperature.Usingatoleranceof -+3°F,add
refrigerantif actualtemperatureismorethan 3°F higher than
proper suction-tube temperature, or remove refrigerant if
actual temperature is more than 3°F lower than required
suction-tabe temperature.
NOTE: If the problem causing the inaccurate readings is a
refrigerant leak, refer to the Check for Refrigerant Leaks section.
INDOOR AIRFLOW AND AIRFLOW ADJUSTMENTS
Table 10-Color Coding for 460-V GE Motor Leads
3-SPEED 2-SPEED
black = high speed black = high speed
violet = jumper blue = jumper
orange = medium speed
red = low speed red = low speed
chassis parts. To select high speed on 460-v GE motors, separate
the black (female quick connect - QC - from the jumper lead
(male quick connect - QC) and connect the black lead to the BR.
lr_*ulate the jumper to avoid contact with any chassis parts.
Table 7 shows the temperature rise at various airflow rates. Tables
11 and 13 show both heating and cooling airflows at various
external static pressures. Refer to these tables to determine the
airflow for the system being installed (See Tables 14 and 15 for
wet coil pressure drop).
NOTE: Be sure that all supply- and return-air grilles are open,
free from obstructions, and adjusted properly.
Before changing blower speed, shut off gas supply. Then
disconnect electrical power to the unit and install lockout tag.
Electrical shock or explosion can cause serious injury or
death.
Airflow can be changed by changing the lead connections of the
blower motor.
Unit 48GS two- or three-speed motors (except size 030) are
factory wired for low speed operation. Unit 48GS030 is factory
wired for medium speed.
All 48GX units are factory wired for low speed and may need to
be wired for medium or high speed in the field.
For 208/230V
For color coding on the 208/230V motor leads, see Table 9.
Table 9-Color Coding for 208/230-V Motor Leads
3-SPEED 2-SPEED
black =high speed black =high speed
blue = medium speed
red = low speed red - low speed
To change the speed of the blower motor (BM), remove the fan
motor speed leg lead from the blower relay (BR). This wire is
attached to terminal BM of the integrated gas control (IGC) beard
for 3-phase units. To change the speed, remove and replace with
lead for desired blower motor speed. Insulate the removed lead to
avoid contact with chassis parts.
For 460-V GE Motors
For color coding on the 460-v GE motor leads, see Table 10.
To change the speed of the blower motor (BM), remove fan motor
speed lead from the blower relay (BR) and replace with the lead
for the desired blower motor speed. The motor speed lead is
attached to terminal BM of the integrated gas control (IGC) board.
For low and medium speeds, black must be connected to the
jumper wire. Insulate removed lead end to avoid contact with
COOLING SEQUENCE OF OPERATION
With the room thermostat SYSTEM switch in the COOL position
and the FAN switch in the AUTO position, the cooling sequence
of operation is as follows:
l. When the room temperature rkses to a point that is slightly
above the cooling control setting of the thermostat, the
thermostat completes the circuit between thermostat terminal
R to terminals Y and G. These completed circuits through the
thermostat:
2. The normally open contacts of energized contactor (C) close
and complete the circuit through compressor motor (COMP)
to condenser (outdoor) fan motor (OFM). Both motors start
instantly.
3. The set of normally open contacts of energized relay BM close
and complete the circuit through evaporator blower (indoor)
fan motor (IFM).
NOTE: Once the compressor has started and then stopped, it
should not be started again until 5 minutes have elapsed. The
cooling cycle remains "on" until the room temperature drops to a
point that is sfightly below the cooling control setting of the room
thermostat. At this point, the thermostat "breaks" the circuit
between thermostat terminal R to terminals Y and G. These open
circuits deenergize contactor coil C. The condenser and compres-
sor motors stop. After a 30-sec. delay, the blower motor stops. The
uhit is in a "standby" condition, waiting for the next "call for
cooling" from the room thermostat.
MAINTENANCE
To ensure continuing high performance and to minimize the
possibility of premature equipment failure, periodic maintenance
must be performed on this equipment. Tiffs combination
heating/cooling unit should be inspected at least once each year by
a qualified service person. To troubleshoot cooling or heating of
units, refer to Tables 16-18.
NOTE: Consult your local dealer about the availability of a
maintenance contract.
The ability to properly perform maintenance on this equip-
ment requires certain expertise, mechanical skills, tools, and
equipment. If you do not possess these, do not attempt to
perform any maintenance on this equipment other than those
procedures recommended in the User's Manual. FAILURE
TO HEED THIS WARNING COULD RESULT IN SERI-
OUS INJURY AND POSSIBLE DAMAGE TO THIS
EQUIPMENT.
21

Table 11--Dry Coil Air Delivery* - Horizontal Downflow Discharge -
Unit 48GS030-060 (Deduct 10 percent for 208 Volts)
230 AND 460 VOLT
Unit M_or E_ernalSt_ic P_ssure (in. wg)
Speed 0,O 0.1 0,2 0.3 0,4 0.5 0,6 0.7 0.8 0.9 1.0
WaHs 260 275 270 267 264 252 260 -- -- --
Low Cfm 950 880 825 750 670 580 400 ....
WaHs 380 375 365 360 355 350 344 335 312 -- --
030 Med Cfm 1220 1150 1090 1025 970 860 760 620 450 -- --
WaRs 485 475 470 460 455 445 437 430 415 385 --
High Cfm 1475 1440 1350 1275 1200 1125 1025 925 750 400 --
WaUs 576 566 556 538 512 497 481 466 450 435 --
Low Cfm 1430 1403 1365 1263 1157 1068 973 900 827 704 --
Watts 680 671 660 624 604 620 602 558 534 512 496
036 Med Cfm 1720 1630 1538 1439 1346 1267 1167 1126 1018 958 781
Watts 810 800 790 762 766 742 723 709 688 661 627
High Cfm 1800 1745 1660 1600 1547 1465 1360 1276 1163 967 876
Wa6s -- 675 660 650 640 630 620 610 595 580 --
Low Cfm -- 1454 1387 1326 1275 1204 1142 1061 995 918 --
WaRs -- 866 655 825 795 778 765 750 735 718 700
042 Med Cfm -- 1515 1458 1406 1350 1285 1224 1163 1091 1013 932
High WaRs -- -- -- 1000 950 925 910 890 875 855 833
Cfm -- -- -- 1551 1488 1424 1360 1296 1233 1146 1071
WaRs -- 727 712 700 688 666 644 622 595 569 --
Low cfm - 1678 1639 1600 1561 1500 1440 1379 1289 1198 -
wars -853 836 621 807 762 756 730 699 667 640
048 Med Cfm -- 1914 1870 1825 1780 1711 1642 1573 1470 1367 1270
High WaRs -- 979 959 943 927 697 868 838 802 766 736
Cfm -- 2150 2100 2050 2000 1922 1845 1767 1600 1535 1419
Watts 1033 949 864 836 822 608 772 737 705 674 642
Low Cfrn 2105 2057 2009 1943 1909 1876 1823 1770 1698 1627 1531
WaRs 1084 1054 1024 994 971 055 928 997 867 635 803
060 Med CfTn 2318 2248 2179 2110 2058 2000 1932 1885 1829 1740 1638
Watts -- -- 1184 1152 1120 1102 1084 1056 1029 997 965
High Cfm -- -- 2349 2278 2207 2124 2041 2000 1960 1853 1745
* Air delivery values are without air filter and are for dry coil (See Table 14_8GS Wet Coil Pressure Drop).
NOTE: Deduct field-supplied air filter pressure drop and wet coil pressure drop to obtain exlemal static pressure available for ducting.
Table 12--Filter Pressure Drop (In. wg)
UNITSIZE RLTER SIZE CFM
500 600 700 800 900 1000 1100 1200 1300 1400 1500 1600 1700 1800 1900 2000 2100 22(;0 2300
030 20 X 20 X 1 0,05 0.07 0.08 0,10 0.12 0.13 0,14 0.15
036 20 X 24 X 1 ....... 0.09 0.10 0,11 0.13 0.14 0.15 0.16
042, 648, 060 24 X 30 X 1 0.07 0.08 0.09 0.10 0.11 0.12 0,13 0.14 0.15 0.16 0,17 0,18
Failure to follow these warnings could result in serious injury:
I. FirsL turn off gas supply to the unit. Then turn off electrical
power to the unit and install lockout tag before performing
any maintenance or service on the unit.
2. Use extreme caution when removing panels and parts. As
with any mechanical equipment, personal injury can result
from sharp edges, etc.
3. Never place anything combustible either on, or in contact
with, the unit.
4. Should overheating occur or the gas supply fail to shut off,
turn off external main manual gas valve to the unit. Then
shut off electrical supply and install lockout tag.
tion when servicing.
The minimum maintenance requirements for this equipment are as
follows:
1. Inspect air filter(s) each month. Clean or replace when
necessary. Certain geographical locations may require more
frequent inspections.
2. Inspect indoor coil, outdoor coil, drain pan, and condensate
drain each cooling season for cleanliness. Clean at least once
per healing /cooling season or more often if needed.
22

Table 13--Dry Coil Air Delivery* - Horizontal and Downflow Discharge -
Unit 48GX030-060 (Deduct 10 percent for 208 Volts)
230 AND 466 VOLT
Unit Motor E_ernal Static Pressure (in. wg)
Speed 0,0 0.1 0.2 6.3 0.4 0.8 0.6 0,7 0.8 0,9 1.0
WaRs 246 244 243 241 .......
Low Cfm 982 860 808 736 .......
WaRs 343 339 336 332 328 322 317 ....
030 Med Cfm 1233 1179 1109 1038 953 855 754 ....
WaRs .... 441 432 421 410 400 -- --
High Cfm .... 1202 1111 1021 929 826 -- --
WaRs -- 470 458 445 430 415 399 384 -- -- --
Low Cfrn -- 1463 1406 1344 1273 1186 1091 983 -- -- --
WaRs -- -- 614 501 487 471 455 438 422 -- --
036 Med Cfm -- -- 1497 1428 1348 1255 1152 1042 929 -- --
WaRs -- -- -- 646 636 626 614 662 589 -- --
High Cfm -- -- -- 1491 1412 1325 1228 1120 1003 -- --
Low WaRs 643 625 614 605 593 574 549 518 486 454 --
Cfm 1626 1614 1579 1532 1478 1421 1361 1295 1218 1120 --
WaRs .... 726 695 661 625 591 561 540
042 Med Cfm .... 1731 1672 1610 1541 1456 1345 1193
WaRs ....... 790 766 742 713
High Cfm ....... 1699 1602 1494 1367
WaRs 614 588 577 572 566 556 539 517 491 -- --
Low Cfm 1591 1549 1518 1490 1460 1421 1372 1312 1242 -- --
WaRs 778 756 738 719 699 676 650 623 596 572 555
048 Med Cfm 1854 1837 1804 1759 1705 1643 1577 1508 1440 1375 1315
WaRs .... 896 862 829 800 775 752 728
High Cfm .... 1956 1879 1797 1709 1615 1514 1406
WaRs 834 813 782 746 712 680 652 626 -- -- --
LOW Cfm 2016 1955 1898 1840 1781 1717 1646 1566 -- -- --
WaRs 941 889 851 822 797 772 745 714 679 639 --
060 Med Cfm 2379 2233 2124 2038 1964 1892 1814 1727 1626 1511 --
WaRs -- -- 960 949 920 863 845 812 783 753 --
High Cfm -- -- 2497 2224 2076 1986 1915 1831 1721 1588 --
* Air delivery values are without air filter and are for dry coil (See Table 15-48GX Wet Coil Pressure Drop table),
NOTE: Deduct field-supplied air filter pressure drop and wet coil pressure drop to obtain external static pressure available for ducting.
40 50 50 70 80 90
SUCT]ON LINE TEMPERATURE ('F)
I 4 1I0 116 217
5UC7_0_, LINE T£HpERATURE ('C) C00043
Fig. 17--Cooling Charging Chart, 48GS030 Units
23
751 I1C
lOO
90-
BO
1
70
i
i
50
'50 -
40
30 40 5'0 50
SUCTIONLINE TEHPERATURE(-F]
I I
4 i_O 16
SUCTIONLINE TEMPERATURE(.C]
Fig. 18--Cooling Charging Chart, 48GS036 U_ e44

Fig.19---CoolingChargingChad,48GS042U_ °4s
÷_ iii I
ii=i
75_ 110 i !
68= 100-
_v i _' 105 41
.95 :t5
m _ 65 18
LU _ _ J_'_ L,,,,_
_ _ o70 _.TI _"_' ' .-
i, !i
_7_,o11
I
30 40 50 60 70 80 90
SUCTIONUNETEMPERATUREI°Fq
IIII=I I
-1 410 16 21 27 32
SUCTION LINE TEMPERATURE (°C)
Fig. 20--Cooling Charging Chart, 48GS048 Unl_ls°47
689 100-
o_
q_l _8o-
_£1 i#)
_LU
Z0
40-
I
2o713o
3O
1
1
Ililll
i
IIr- I_45 73
,==,,_._- .._, , I I
; ii'_
!111 I_-'_ !
-i
i i '
1
40 50 60 70 80 gO
SUCTION UNE TEMPERATURE I_F)
III II
4 10 16 21 27 32
SUCTION LINE TEMPERATURE (°C)
Fig. 21--Cooling Charging Chart, 48GS060 U_ m
3. Inspect blower motor and wheel for cleanliness at the begin-
ning of each heating and cooling season. Clean when neces-
sary. For first heating and cooling sem_on, inspect blower
wheel hi-monthly to determine proper cleaning frequency.
4. Check electrical connections for dghtness and controls for
proper operation each heating and cooling season. Service
when necessary.
5. Ensure wires are not contacting refrigerant tubes or sharp
sheet metal edges.
6. Check and inspect heating section before each heating season.
Clean and adjust when necessary.
7. Check flue hood and remove any obstructions, if necessary.
AIR FILTER
24
Inspect air filter(s) at least once each month and replace
(throwaway-type) or clean (cleanable-type) at least twice during
each heating and cooling season or whenever the f-alter(s) becomes
clogged with dust and/or lint.
EVAPORATOR BLOWER AND MOTOR
NOTE: All motors are permanently lubricated. Do not attempt to
lubricate these motors.

2761 40
i _71 30
(0301 60HZ CHARGING CHART r_
46
41
35
29
24
18
13
7
40 50 60 70 8_0 90
SUCTION LINETEMPERATURE (_F}
_1 4 10 16 21 27 32
SUCTION LINETEMPERATURE (_C)
Fig. 22--Cooling Charging Chart, 48GX030 Un_l_°46
68E 100
<_'62C 90-
°- ,
_ 551 _
g _6o !
_48E 70
cu _ _
_41, =" i
o 6o !
-_so!
27[ 40
(042) 60HZ CHARGING CHART 0_ ]_=
_F ,C
I
I
-1 4 10 16 21 27 312I
SUCTION LINE TEMPERATURE ("C) IC00052
Fig. 24---Cooling Charging Chart, 48GX042 Units
For longer life, operating economy, and continuing efficiency,
clean accumulated dirt and grease from the blower wheel and
motor annually.
Before cleaning the blower motor and wheel, disconnect gas
supply. Then turn off and tag electrical power to the unit.
Failure to adhere to this warning could cause serious injury or
death.
Cleaning the Blower Motor and Wheel
1. Remove and disassemble blower assembly as follows:
a. Remove unit access panel.
b. Disconnect motor lead from blower relay (BM). Discon-
nect yellow lead from temainal L2 of the contactor.
25
(036) 60HZ CHARGING CHART _J_
15
_5
95
B5
75
85
55
45
I
L
8o
4o so 6o _o
sucnoNLI_ETEMPERATUREII°_ I
-1 4 10 16 21 27 32
SUCTION LINE TEMPERA31JRE (°C)
Fig. 23---Cooling Charging Chart, 48GX036 U_ °51
68_
i _62I
q551
ku
ku
_ 41"
z
O
_ a4_
271
2O;
(048) 60HZ CHARGING CHART
100
90-
o3
_o
uJ
_7o
_u
z
o_z6o_
L_
4O
3O
30 40 50 60 70 80 90
SIUCTION LINE TEMPE P,ATU RE I(°F)
I I '
-1 4t0 16 21 27 32
SUCTION UNETEMPERATURE I°C)
Fig. 25--Cooling Charging Chart, 48GX048 Units°°53
c. On all units, remove blower assembly from unit. Remove
screws securing blower to blower partition and slide
assembly out. Be careful not to tear insulation in blower
compartment.
d. Ensure proper reassembly by marking blower wheel and
motor in relation to blower housing before disassembly.
e. Loosen setscrew(s) that secures wheel to motor shall
Remove screws that secure motor mount brackets to
housing, and slide motor and motor mount out of housing.
Remove and clean blower wheel as follows:
a. Ensure proper reassembly by marking wheel orientation.
b. Lift wheel from housing. When handling and/or cleaning
blower wheel, be sure not to disturb balance weights (clips)
on blower wheel vanes.

Table 14_8GS Wet Coil Pressure Drop
UNIT SIZE AIRFLOW PRESSURE DROP
48GS (CFM) (IN. WG)
900 0.065
030 1000 0.080
1100 0.097
1100 0.084
036 1200 0.100
1300 0.177
1300 0.103
042 1400 0.120
1500 0.138
1500 0.088
048 1600 0.100
1700 0.113
1900 0.108
060 2000 0.120
2100 0.132
Table 1,5_48GX Wet Coil Pressure Drop
UNIT SIZE AIRFLOW PRESSURE DROP
48GX (CFM) (IN. WG)
900 0.0687
030 1000 0.083
1100 0.150
1100 0.084
036 1200 0.100
1300 0,177
1300 0.099
042 1400 0.177
1500 0.204
1500 0.199
048 1600 0.137
1700 0,156
1900 0.108
060 2000 0,120
2100 0.132
(060) 60HZ CHARGING CHART _RT
F
= _ I I 105
_620 904 ;_,_ L_ '2, 85
_,_ _1 75
,F "L, I _ IV 45
==_o_ ,i-"
"i. 'k
_41_ z60d
I'
v_
30 40 50 60 70 80 90
SU_TION LIN ETEMPERATURE I°Ft
IIII
4 10 16 21
SUCTION UNE TEMPERATURE (_C)
I
27 32
Fig. 2_Cooling Charging Chart, 48GX060 Units
26
INDUCED DRAFT MOTOR MOUNT
ROLLOUT
SWITCH
COLLECTOR BLOWER BURNER MOUNTING
BOX HOUSING RACK SCREW
C99022
Fig. 27--Blower Housing and Flue Collector Box
FRONT
ACCESS PANEL
Fig. 28_Unit Access Panel
C99091
c. Remove caked-on dirt from wheel and housing with a
brush. Remove lint and/or dirt accumulations from wheel
and housing with vacuum cleaner, using soft brash attach-
ment. Remove grease and oil with mild solvent.
d. Reassemble wheel into housing.
e. Reassemble motor into housing. Be sure setscrews are
tightened on motor shaft fiats and not on round part of
shaft.
f. Reinstall unit access panel
3. Restore electrical power to unit. Start unit and check for
proper blower rotation and motor speeds during heating and
cooling cycles.
FLUE GAS PASSAGEWAYS
To inspect the flue collector box and upper areas of the heat
exchanger:
1. Remove the combustion blower wheel and motor assembly
according to directions in the Combustion-Air Blower section.

HOUSING
2 SETSCREWS
(HIDDEN)
C99085
Fig. 29---Removal of Motor and Blower Wheel
C99086
Fig. 30_Burner Rack Removed
2. Remove the 3 screws holding die blower housing to die flue
collector box cover (See Fig. 27-30).
3. Remove the 12 screws holding the flue collector box cover
(See Fig. 29-30) to die heat exchanger assembly. Inspect the
beat exchangers.
4. Clean all surfaces, as required, using a wire brush.
COMBUSTION-AIR BLOWER
Clean periodically to assure proper airflow and heating efficiency.
Inspect blower wheel every fall and periodicaily during the heating
season. For the first heating sea.son, inspect blower wheel bi-
monthly to determine proper cleaning frequency.
To inspect blower wheel, remove draft hood assembly. Shine a
flashlight into opening to inspect wheel. If cleaning is required,
remove motor and wheel as follows:
1. Remove unit access panel (See Fig. 28).
2. Remove the 7 screws that attach induced-draft motor mount-
ing plate to blower housing (See Fig. 29).
3. Slide the motor and blower wheel a._sembly out of the blower
housing (See Fig. 29). Clean the blower wheel. If additional
cleaning is required, continue with Steps 4 and 5.
4. To remove blower, remove 2 setscrews.
5. To remove motor and cooling fan assembly, remove 4 screws
that hold blower housing to mounting plate.
6. To reinstall, reverse the procedure outlined above.
LIMIT SWITCH
Remove unit access panel. Limit switch is located on the blower
partition.
BURNER IGNITION
Unit is equipped with a direct spark ignition 100 percent lockout
system. Ignition module is located in die control box. Module
contains a self-diagnostic LED. During servicing, refer to label
diagram for LED interpretation.
If lockout occurs, unit may be reset by either momentarily
interrupting power supply to unit or by turning selector switch to
OFF position at die thermostat.
MAIN BURNERS
At the beginning of each heating season, irtspect for deterioration
or blockage due to corrosion or other causes. Observe the main
burner flames and adjust, if necessary.
27
Removal of Gas Train
To remove die gas train for servicing:
1. Shut off main gas valve.
2. Shut off power to unit and install lockout tag.
3. Remove unit access panel (See Fig. 28).
4. Disconnect gas piping at unit gas valve.
5. Remove wires connected to gas valve. Mark each wire.
6. Remove ignitor and sensor wires at the ignitor module.
7. Remove the mounting screw that attaches the burner rack to
the unit base (See Fig. 27).
8. Slide die burner rack out of the unit (See Fig. 27 and 30).
9. To reinstall, reverse die procedure outlined above.
CONDENSER COIL, EVAPORATOR COIL, AND
CONDENSATE DRAIN PAN
Inspect the condenser coil, evaporator coil, and condensate drain
pan at least once each year or more often if necessary.
The coils are easily cleaned when dry; therefore, inspect and clean
the coils either before or after each cooling season. Remove all
obstructions, including weeds and shrubs, that interfere with die
airflow through the condenser coil.
Straighten bent fins with a fin comb. If coated with dirt or lint,
clean the coils with a vacuum cleaner, using die so_ brush
attachment. Be careful not to bend die fins. If coated with oil or
grease, clean the coils with a mild detergent-and-water solution.
Rinse coils with clear water, using a garden bose. Re careful not to
splash water on motors, insulation, wiring, or air l-alter(s). For best
results, spray condenser coil fins from inside to outside die unit.
On units with an outer and inner condenser coil, be sure to clean
between the coils. Be sure to flush ail dirt and debris from the unit
base.

Inspectthedrainpanandcondensatedrainlinewheninspecting
thecoils.Cleanthedrainpanandcondensatedrainbyremovingall
foreignmatterfromthepan.Flushthepananddraintubewith
clearwater.Donotsplashwaterontheinsulation,motor,wiring,
orairfilter(s).If thedraintubeis restricted,clearit witha
"plumberssnake"orsimilarprobedevice.Ensurethattheauxiliary
drainportabovethedraintubeisalsoclear
CONDENSER FAN
NOTE: Refer to the heating and/or cooling sequence of operation
in this publication as an aid in determining proper control
operation
_GERANT CIRCUIT
Annually inspect all refrigerant tubing connections and the unit
base for oil accumulations. Detecting oil generally indicates a
refrigerant leak.
l. Remove 6 screws holding condenser grille and motor to top
cover.
2. Turn motor/grille a_s_mbly upside down on top cover to
expose the fan blade.
3. Inspect the fan blades for cracks or bends.
4. If fan needs to be removed, loosen the setscrew and slide the
fan off the motor shaft.
5. When replacing fan blade, position blade so the hub is 1/8 in.
away from the motor end (l/8 ha. of motor shaft will be
visible. See Fig. 12).
6. ErL_ure that setscrew engages the flat area on the motor shaft
when tightening.
7. Replace grille.
ELECTRICAL CONTROLS AND WIRING
Irmpect and check the electrical controls and wiring annually. Be
sure to turn off the gas supply, and then the electrical power to the
uniL
Remove access panel to locate all the electrical controls and
wiring. Check all electrical connections for tightness. Tighten all
screw connections. If any smoky or burned connections are
noticed, disassemble the connection, clean all the parts, restrip the
wire end and reassemble the connection properly and securely.
After inspecting the electrical controls and wiring, replace the
access panel. Start the unit, and observe at least one complete
heating cycle and one complete cooling cycle to ensure proper
operation. If discrepancies are observed in either or both operating
cycles, or if a suspected malfunction has occurred, check each
electrical component with the proper electrical instrumentation.
Refer to the unit wiring label when making these checkouts.
If oil is detected or if low cooling performance is suspected,
leak-test all refrigerant tubing using an electronic leak-detector,
halide torch, or liquid-soap solution. If a refrigerant leak is
detected, refer to the Check for Refrigerant Leaks section.
If no refrigerant leaks are found and low cooling performance is
suspected, refer to the Checking and Adjusting Refrigerant Charge
section.
GAS INPUT
The gas input does not require checking unless improper heating
performance is suspected. If a problem exists, refer to the Start-Up
section.
EVAPORATOR AIRFLOW
The heating and/or cooling airflow does not require checking
unless improper performance is suspected- lfa problem exists, be
sure that all supply- and return-air grilles are open and free from
obstructiomr, and that the air filter is clearL When necessary, refer
to the Indoor Airflow andAirflow Adjustments section to check the
system airflow.
METERING DEVICE -- ACUTROL DEVICE
This metering device is a fixed orifice and is located in the header
to the evaporator coil.
LIQUID LINE STRAINER
The liquid line strainer (to protect metering device) is made of wire
mesh and located ha the liquid line on the inlet side of the metering
device.
TROUBLESHOOTING
Use the Troubleshooting Guides (See Tables 16-18) if problems
occur with these units.
START-UP CHECKLIST
Use the Start-Up Checklist to ensure proper start-up procedures are
followed.
28

SYMPTOM
Compressor and condenser fan
will not start.
Compressor will not
start but condenser
fan runs,
Three-phase scroll compressor
(48GS048 and 48GX030-060 only)
makes excessive noise, and there may
be alow pressure dilferentiat.
Compressor cycles (other than
normally satisfying thermostat).
Compressor operates oonUnuously,
Excessive head pressure.
Head pressure too low.
Excessive suction pressure.
Suction pressure too low.
Table 16_Troubleshooting Guide_Cooling
CAUSE
Power Failure
Fuse blown or circuit breaker tdppad
Defective thermostat, contactor, transformer, or control relay
Insufficient line voltage
Incorrect or faulty widng
Thermostat setting too high
Faulty widng or loose connections in compressor circuit
Compressor motor burned out, seized, or internal
ovedoad open
Defective run/start capacitor, overload, start relay
One leg of 3-phase power dead
Scroll compressor is rotsting in the wrong direction
Refrigerant overcharge or undercharge
Defective compressor
insufficient line voltage
Blocked condenser
Defective _n/start capacitor, ovedoad or start relay
Defective thermostat
Faulty condenser-fan motor or capacitor
Restriction in refitgerant system
Dirty air filter
Unit undersized for load
Thermostat set too low
Low refrigerant charge
Leaking valves in compressor
Air in system
Condenser coil dirty or restricted
Dirty air filter
Dirty condenser COil
Refrigerant overcharged
Air in system
Condenser air restricted or air short_ysiing
Low refrigerant charge
Compressor valves leaking
Restriction in liquid tube
High heat load
Compressor valves leaking
Refrigerant overcharged
Dirty air filter
Low refitgerant charge
Mefedng device or low side restdcted
Insufficient evaporator airflow
Temperature too low in conditioned area
Outdoor ambient below 40°F
Fistd-instailed filter-alder restricted
REMEDY
Call power company.
Replace fuse or reset cimuit breaker.
Replace component.
Determine cause and correct.
Check widng diagram and rewire correctly.
Lower thermostat setting below room temperature.
Check wiring and repair or replace.
Determine cause
Replace compressor.
Determine cause and replace.
Replace fuse or reset circuit breaker.
Determine cause.
Correct the direction of rotation by reversing the
3-phase power leads to the unit. Shut down unit
to allow pressures to equat_ze.
Recover refrigerant, evacuate system, and recharge to
capacities shown on nameplate.
Replace and determine cause.
Determine cause and correct.
Determine cause and correct.
Determine cause and replace.
Replace thermostat.
Replace.
Locate restriction and remove.
Replace filter.
Decrease load or increase unit size.
Reset thermostat.
Locate leak, repair, and recharge.
Replace compressor.
Recover refrigerant, evacuate system, and recharge.
Clean coil or remove restdction.
Replace filter.
Clean coil.
Recover excess refrigerant.
Recover refdgerant, evacuate system, and recharge.
Determine cause and correct.
Check for leaks, repair, and recharge.
Replace compressor.
Remove restriction.
Check for source and eliminate.
Replace compressor.
Recover excess refrigerant.
Replace Filter.
Check for leaks, repair, and recharge.
Remove source of restdction.
Increase air quantity. Check filter -- replace if necessary.
Reset thermostat.
install low-ambient kit.
Replace.
29

Table 17--Troubleshooting Guide-Heating
SYMPTOM CAUSE REMEDY
Water in gas line Drain. Install drip htg.
No power to f_mace Check power supply fuses, widng, or circuit breaker,
Check transformer,
No 24-v power supply to control circuit NOTE: Some transformers have internal overcurrerd
protection that requires accol_lown period to reset.
Miswirod or loose connections Check all widng and wirenut connections
Burned-out heat anticipator in Replace thermostat.
Burners will not ignite, thermostat
Broken thermostat wire Run continuity check, Replace wire if necessary.
Check flame ignition and sense electrode positioning.
Mlaaligned spark electrodes Adjust as necessary.
1.Check gas line for air. Purge as necessary.
NOTE: After purging gas line of air, wait at least 5 minutes for any
No gas at main burners gas to dissipate before attempting to light unit.
2. Check gas valve.
Dirty air filter Clean or replace filter as necessary.
Check gas pressure at manifold match with that on
Gas input to fumace too low unit nameplate.
Unit undersized for application Replace with proper unit or add additional unit.
inadequate heaUng. Restricted airflow Clean or replace rifler. Remove any restriction.
Use faster speed tap if available, or install aflemate
Blower speed too low motor.
Check rotation of blower, thermostat heat anticipator settings,
Limit switch cycles main burners temperature rise of unit. Adjust as necessary.
1.Tighten all screws around burner compartment.
Incomplete combustion results in: 2. Cracked heat exchanger. Replace.
Poor flame characteristics. Aldehyde odors, carbon monoxide, sooting 3. Unit oven3red. Reduce input (change orifices or
flame, floating flame adjust gas line or manifold pressure).
4. Check burner alignment,
Table 18---Troubleshooting Guide-LED Error Codes
SYMPTOM CAUSE REMEDY
Check 5-amp fuse on IGC*, power to unit, 24-v circuit breaker, and
Hardware failure, transformer. Units without a24-v circuit breaker have an internal
(LED OFF) Loss of power to control module (IGC)'. overload in the 24-v transformer. If the ovedoad tdps, ariow 10 min-
utes
for automatic reset.
High limit switch opens during heat
exchanger warm-up period before fan-on Ensure unit is fired on rate; ensure temperature rise is correct.
Fan ON/OFF delay modified delay expires.
{LED/FLASH) Limit switch opens within three minutes Ensure unWs exfamai static pressure is within application guidelines.
after blower_ff delay timing in Heating mode.
Draft switch faults. Check the operation of the indoor (evaporator) fan motor. Ensure
(LED 2 flashes) High tempemtore limit switch is open. that the supply-air temperature rise is in accordance with the range
on the unit nameplate.
Flame sense fault. The IGC* sensed flame that should not be
(LED 3 flashes) present. Reset unit. If problem persists, replace central board.
4 consecutive limit switch faults. Check operation of indoor (evaporator) fan motor and that supply-air
(LED 4 flashes) Inadequate airflow to unit temperature rise agrees with range on unfl nameplate information.
Ignition lockout. Unit unsuccessfully attempted ignition for Check ignitor and flame sensor electrode spacing, gaps, etc. Ensure
(LED 5 flashes) 15 minutes, that flame sense and ignflion wires are properly terminated. Verify
that unit is obtaining proper amount of gas.
Check for proper voltage. If motor is operating, check the speed
sensor plug/IGC Terminal J2 connection. Proper connection:
Induced-draft motor fault. IGC does not sense that ioduced-draft PIN 1 White
(LED 6 flashes) motor is operating.* PIN 2 -- Red
PIN 3 -- Black.
Roliout switch will automatic.aflyreset, but IGC* will continue to iock-
Roflout switch fault, out unit. Check gas valve operation. Ensure that induced-draft
(LED 7 flashes) Roltout switch has opened, blower wheel is properly secured to motor shaft. Reset unit at unit
disconnect.
Rofiout control fault. Microprocessor has sensed an error in the if error code is not cleared by resetting unit power, replace the IGC*.
(LED 8 flashes) software or hardware.
Temporary software lock out. Electrical interference Reset 24-v. to control board or tom thermostat off,
then on again. Fault will automatically
(LED 9 flashes) impeding IGC software reset itsefl in one (1) hour.
* WARNING i_. : If the IGC must be replaced, be sure to ground yourself to dissipate any electrical charge that may be present before handling new control board. The
IGC is sens"I_ to static electflaity and may he damaged if the necessary precautions are not taken.
IMPORTANT: Refer to Table 17--Troubleshoofing Guide-q-leating for additional troubleshooting analysis.
LEGEND
tP=re----_tegrated Gas Unit Controller
LED -- Light*Emfltiog Diode
3O

START-UP CHECKLIST
(Remove and Store in Job File)
I. PRELIMINARY INFORMATION
MODEL NO: .............................................................................................................................................................
SERIAL NO: ..............................................................................................................................................................
DATE: ........................................................................................................................................................................
TECHNICIAN: ...........................................................................................................................................................
JOB LOCATION: ...........................................................................................................................................................
H. PRE-START-UP (insert checkmark in box as each item is completed)
VERIFY THAT ALL PACKING MATERIALS HAVE BEEN REMOVED FROM UNIT
__ VERIFY THAT CONDENSATE CONNECTION IS INSTALLED PER INSTALLATION INSTRUCTIONS
CHECK ALL ELECTRICAL CONNECTIONS AND TERMINALS FOR TIGHTNESS
CHECK GAS PIPING FOR LEAKS
-- CHECK THAT INDOOR (EVAPORATOR) AIR FILTER IS CLEAN AND IN PLACE
VERIFY THAT UNIT INSTALLATION IS LEVEL
__ CHECK FAN WHEEL PROPELLER FOR LOCATION IN HOUSING ORIFICE AND SETSCREW TIGHTNESS
HI. START-UP
ELECTRICAL
SUPPLY VOLTAGE L!-L2 L2-L3 ____
COMPRESSOR AMPS L1 L2
COMPRESSOR AMPS L1 L2
INDOOR (EVAPORATOR) FAN AMPS
L3
L3
L3-L1
TEMPERATURES
OUTDOOR (CONDENSER) AIR TEMPERATURE: DB
RETURN-AIR TEMPERATURE: DB WB
COOLING SUPPLY AIR: DB WB
GAS HEAT SUPPLY AIR:
PRESSURES
GAS INLET PRESSURE IN. WG
GAS MANIFOLD PRESSURE IN. WG
REFRIGERANT SUCTION . PSIG
REFRIGERANT DISCHARGE PSIG
SUCTION LINE TEMP*
DISCHARGE LINE TEMPt
__ VERIFY REFRIGERANT CHARGE USING CHARGING TABLES
__ VERIFY THAT 3-PHASE SCROLL COMPRESSOR (48GS048 and 48GX030-060) IS ROTATING IN CORRECT
DIRECTION.
*Me_asured at suction inlet to compP..ssor
t Measured at liquid line leaving condenser
31

Copyright 2006 CARRIER Corp. •7310 W. Morris St. • Indianapolis, IN 46231
Manufacturer reserves the right to discontinue, or change at any time, specifications or designs without notice and without incurring obligations.
PC 101 Printed in U.S.A. Catalog No, 48GS,GX+TSI Pg 32 2-06 Replaces: New