Craftsman 580323602 User Manual AC GENERATOR Manuals And Guides L0522235
CRAFTSMAN Generator Manual L0522235 CRAFTSMAN Generator Owner's Manual, CRAFTSMAN Generator installation guides
User Manual: Craftsman 580323602 580323602 CRAFTSMAN AC GENERATOR - Manuals and Guides View the owners manual for your CRAFTSMAN AC GENERATOR #580323602. Home:Tool Parts:Craftsman Parts:Craftsman AC GENERATOR Manual
Open the PDF directly: View PDF
.
Page Count: 52

Owner's Manuam
®
Generator
HOURS: Mort. ° Fri. 8 a.m. to 5 p.m. {CT)
CAUTtON
Before using this product, read this
manual and follow all Safety Rules
and Operating instructions.
PRECAUC_ON
Antes de utilizar el producto, lea este
manual y siga todas las Reglas de
Seguridad e Instrucciones de Uso.
Sears, Roebuck and Co., Hoffman Estates, _L 60179 U.S.A.
Visit our Craftsman website: www.craftsmamcom
Part No. 193353GS Draft9 (07192005)
o Safety
o AssemNy
oOperation
o Maintenance
o Parts
o EspaSoN

STORAGE ............................... 17
TROUBLESHOOTING ...................... 18
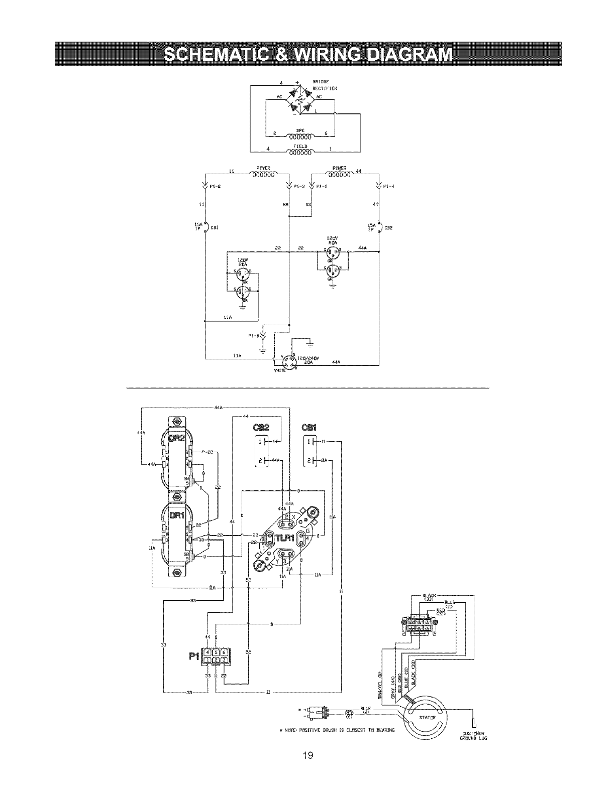
SCHEMATIC/WIRING DIAGRAM ............. 19
REPLACEMENT PARTS ................. 20=28
EMISSION SYSTEM VVARRANTY ......... 30-31
ESPANOL ............................. 32_51
HOW TO ORDER PARTS .......... BACK PAGE
LIMtTED WARRANTY FOR CRAFTSMAN GENERATORS
SEARS warrants to the original purchaser that the alternator and engine for its portable generator will be free
from defects in materials or workmanship for the items and period set forth below from the date of original
purchase. This warranty is not transferable.
CONSUMER* COMMERCIAL*
Alternator 2 Years (2nd year parts only) 1 Year
Engine 2 Years (2nd year parts only) 1 Year
* NOTE: For the purpose of this warranty "Consumer Use" means personal residential household and emergency
use by original purchaser, not to be used as a primary source of power. "Commercial Use" means all other uses,
including rental, construction, commercial, and income producing purposes. Once a generator has experienced
commercial use, it shall thereafter be considered a commercial use generator for the purpose of this warranty.
During said warranty period, SEARS will, at its option, repair or replace any part which, upon examination by
SEARS, is found to be defective under normal use and service**. Starting batteries are not warranted by SEARS.
All transportation costs under warranty, including return to the factory if necessary, are to be borne by the
purchaser and prepaid by him. This warranty does not cover normal maintenance and service and does not apply
to a generator set, alternator or engine, or parts which have been subjected to improper or unauthorized
installation or alteration, misuse, negligence, accident, overloading, over-speeding, improper maintenance, repair
or storage so as, in SEARS's judgment, to adversely affect its performance and reliability.
** NORMAL WEAR: As with all mechanical devices, engines need periodic parts service and replacement to
perform well. This warranty will not cover repair when normal use has exhausted the life of a part or engine.
THERE IS NO OTHER EXPRESS WARRANTY. SEARS HEREBY DISCLAIMS ANY AND ALL IMPLIED
WARRANTIES, INCLUDING BUT NOT LIMITED TO THOSE OF MERCHANTABILITY AND FITNESS
FOR A PARTICULAR PURPOSE TO THE EXTENT PERMITTED BY LAW. THE DURATION OF ANY
IMPLIED WARRANTIES WHICH CANNOT BE DISCLAIMED IS LIMITED TO THE TIME PERIOD AS
SPECIFIED IN THE EXPRESS WARRANTY. LIABILITY FOR CONSEQUENTIAL, INCIDENTAL, OR
SPECIAL DAMAGES UNDER ANY AND ALL WARRANTIES IS EXCLUDED.
Some states do not allow limitations on how long an implied warranty lasts, or the exclusion or limitation of
incidental or consequential damages, so the above limitations or exclusions may not apply to you. This warranty
gives you specific legal rights and you may also have other rights, which vary from state to state.
For service, see your nearest SEARS authorized warranty service facility. Warranty service can be performed
only by a SEARS authorized service facility. This warranty will not apply to service at any other facility. At the time
of requesting warranty service, evidence of original purchase date must be presented.
SEARS, ROEBUCK and CO., D/817WA, Hoffman Estates, _L 60179 U.S.A.
© Sears Brands, LLC

This is the safety alert symbol. It is used to alert you to potential personal inju_' hazards.
Obey all safety messages that foltow this symbol to avoid possible injury or death.
ii_=!_l;ijRead this manuat carefully and become
familiar with your generator. Know its
applications, its limitations, and any hazards
involved.
The safety alert symbol (,&) is used with a signal
word (DANGER, CAUTION, WARNING), a pictorial
and/or a safety message to alert you to hazards.
DANGER indicates a hazard which, if not avoided, wil/
result in death or serious injury. WARNING indicates a
hazard which, if not avoided, could result in death or
serious injury. CAUTION indicates a hazard which, if
not avoided, might result in minor or moderate injury.
CAUTION, when used without the alert symbol,
indicates a situation that could result in equipment
damage. Follow safety messages to avoid or reduce
the risk of injury or death.
WARNING
The engine exhaust from this product contains
chemicams known to the State of California to cause
cancer, birth defects, or other reproductive harm.
WARNING
• This generator does not meet U. S. Coast Guard
Regulation 33CFRo183 and should not be used on
marine applications.
• Failure to use the appropriate U. S. Coast Guard
approved generator could result in bodily injury and/or
property damage.
Hazard Symbols and Meanings
Electrocution Electrical Shock Electrical Shock
Explosion Fire
Toxic Fumes Hot Surface Kickback
WARNING
Operate generator ONLY outdoors.
Keep exhaust gas from entering a confined area through
windows, doors, ventilation intakes or other openings.
DO NOT operate generator inside any building or
enclosure, including the generator compartment of a
recreational vehicle (RV).
WARNING
When using generator for backup power, notify utility
company. Use approved transfer equipment to isolate
generator from electric utility.
Use a ground circuit fault interrupter (GFCI) in any damp
or highly conductive area, such as metal decking or steel
work.
DO NOT touch bare wires or receptacles.
DO NOT use generator with electrical cords which are
worn, frayed, bare or otherwise damaged.
DO NOT operate generator in the rain.
DO NOT handle generator or electrical cords while
standing in water, while barefoot, or while hands or feet
are wet.
DO NOT allow unqualified persons or children to operate
or service generator.
WARNING
When starting engine, pull cord slowly until resistance is
felt and then pull rapidly to avoid kickback.
NEVER start or stop engine with electrical devices
plugged in and turned on.

WARNING
WHEN ADDING OR DRAINmNG FUEL
Turn generator OFF and let it cool at least 2 minutes
before removing fuel cap. Loosen cap slowly to relieve
pressure in tank.
Fill or drain fuel tank outdoors.
DO NOT overfill tank. Allow space for fuel expansion.
Keep fuel away from sparks, open flames, pilot lights,
heat, and other ignition sources.
DO NOT light a cigarette or smoke.
WHEN STARTING EQUIPMENT
Ensure spark plug, muffler, fuel cap and air cleaner are
in place.
DO NOT crank engine with spark plug removed.
If fuel spills, wait until it evaporates before starting
engine.
WHEN OPERATING EQUIPPv_ENT
Do not tip engine or equipment at angle which causes
fue! to spill.
DO NOT choke carburetor to stop engine.
This generator is not for use in mobile equipment or
marine applications.
WHEN TRANSPORTING OR REPAIRING EQUIPMENT
Transport/repair with fuel tank EMPTY or with fuel shutoff
valve OFF.
Disconnect spark plug wire.
WHEN STORING FUEL OR EQUIPMENT WiTH FUEL IN
TANK
Store away from furnaces, stoves, ,water heaters, clothes
dryers or other appliances that have pilot light or other
ignition source because they can ignite fuel vapors.
WARNING
DO NOT touch hot surfaces.
Allow equipment to cool before touching.
The generator must be at least 5 feet from structures having
combustible walls and/or other combustible materials.
Keep at least 3 feet of clearance on all sides of generator
for adequate cooling, maintenance and servicing.
In the State of California a spark arrester is required by
law (Section 4442 of the California Public Resources
Code). Other states may have similar laws. Federal laws
apply on federal lands. If you equip the muffler with a
spark arrester, it must be maintained in effective working
order.You can order a spark arrester through your
authorized Sears service dealer.
WARNING
WHEN ADJUSTING OR MAKING REPAIRS TO YOUR
GENERATOR
+Disconnect the spark plug wire from the spark plug and
place the wire where it cannot contact spark plug.
WHEN TESTING FOR ENGINE SPARK
Use approved spark plug tester.
DO NOT check for spark with spark plug removed.
CAUTION
DO NOT tamper with governed speed. Generator
supplies correct rated frequency and voltage when
running at governed speed.
DO NOT modify generator in any way.
CAUTION
See "Don't Overload Generator".
Start generator and let engine stabilize before connecting
electrical loads.
Connect electrical loads in OFF position, then turn ON
for operation.
Turn electrical loads OFF and disconnect from generator
before stopping generator.
CAUTION
Use generator only for intended uses.
If you have questions about intended use, ask dealer or
contact Sears.
Operate generator only on level surfaces.
DO NOT expose generator to excessive moisture, dust,
dirt, or corrosive vapors.
DO NOT insert any objects through cooling slots.
If connected devices overheat, turn them off and
disconnect them from generator.
Shut off generator if:
-electrical output is lost;
-equipment sparks, smokes, or emits flames;
-unit vibrates excessively.

KNOW YOUR GENERATOR
Read the owner's manual and safety rules before operating your generator,
Compare the illustrations with your generator to familiarize yourself with the locations of various controls and
adjustments. Save this manual for future reference.
120 Volt AC, 20 Amp
Duplex Receptacles
Fuel Tank Rocker Switch
Recoil Starter
Choke Lever
Air
Cleaner
120/240 Volt AC, 20 Amp
Receptacles
Circuit Breakers
120 Volt AC, 20 Amp, Dupmex Receptacles -- May
be used to supply electrical power for the operation of
120 Volt AC, 20 Amp, single phase, 60 Hz electrical,
lighting, appliance, tool and motor loads.
1201240 Volt AC, 20 Amp Locking Receptacle --
May be used to supply electrical power for the
operation of 120 and/or 240 Volt AC, 20 Amp, single
phase, 60 Hz electrical, lighting, appliance, tool and
motor loads.
Air Cleaner -- Protects engine by filtering dust and
debris out of intake air.
CircuEt Breakers -- Each receptacle socket is
protected against electrical overload with "push to
reset" circuit breakers.
Fuel Tank -- Tank holds 4 U.S. gallon of unleaded
fuel.
Spark Attester
Muffler
Grounding Fastener
Grounding Fastener -- If required, please consult a
qualified electrician, electrical inspector, or local
agency having jurisdiction.
OH Fill Cap/Dipstick -- Check and fill engine with oil
here. See page 7 for oil recommendations and filling
instructions.
Choke Lever -- Used when starting a cold engine.
Recoil Starter -- Used for starting the engine.
Rocker Switch -- Set switch to "On" prior to using
recoil starter. Set switch to "Off" to switch off engine.
Spark Attester Muffler- Exhaust muffler lowers
engine noise and is equipped with a spark attester
screen.

TO REMOVE GENERATOR FROM
CARTON
• Open top flaps of shipping carton.
• Slice two corners at end of carton from top to
bottom so the panel can be folded down flat, then
remove all packing material.
• Remove the generator and contents from the
shipping carton.
CARTON CONTENTS
Check all contents against those listed below:
• Main unit
• Engine oil
• Owner's manual
• Wheel Kit
if any parts are missing or damaged, call the
generator helpline at 1-800-222-3136.
INSTALL WHEEL KIT
NOTE: While the wheel kit is designed to greatly
improve the portability of your generator, it is not
intended for over-the-road use.
You will need two 1/2" or 13mm open end wrenches
or a socket wrench with 1/2" or 13mm sockets, a
15/16" wrench and a needle-nose pliers to install this
kit.
Install the Wheel Kit as Follows:
1. Place bottom of generator cradle on a flat surface.
2. Place axle stud through wheel retainer on cradle
frame, as shown below.
3. Use 15/16" wrench to secure axle stud to frame
with 5/8-18 jam nut.
4. Install other axle stud in same manner.
NOTE: Be sure to install wheel with raised hub inboard.
5. Tip unit and install wheel. Place flat washer over
axle stud.
6. Retain wheel on axle stud with retaining pin.
Install other wheel on remaining axle stud the
same way.
7. Attach support leg using two 1/2" or 13mm
wrenches with 20mm cap screws and lock nuts.
8. Center lifting handle on generator end of cradle.
Attach handle using two 1/2" or 13mm wrenches
with 45mm capscrews and hex nuts.
Capscrew
Handle
Nut
Mounting Leg
Nut
Axle
Stud
\
Capscrew Wheel
Jam Nut
_./_ _Nasher
Retaining Pin

BEFORE STARTING "THE
Add Engine OH
IMPORTANT: Any attempt to crank or start the engine
before it has been properly serviced with the
recommended oil may result in an engine failure.
NOTE: When adding oil to the engine crankcase, use
only high quality detergent oil rated with API service
classification SF, SG, SH, SJ or higher. DO NOT use
special additives.
1. Choose a viscosity according to the table below:
J
100
C 30 2Q 10 0 10 20 30 40
STARTING TEMPERATURE RANGE ANTICIPATED BEFORE NEXT O_L CHANGE
NOTE: Synthetic oil meeting ILSAC GF-2, API
certification mark and API service symbol with "SJ/CF
ENERGY CONSERVING" or higher, is an acceptable
oil at all temperatures. Use of synthetic oil does not
alter required oil change intervals.
* The use of multi-viscosity oils (5W-30, 10W-30, etc.)
in temperatures above 40°F (4°C) will result in higher
than normal oil consumption. When using a multi-
viscosity oil, check oil more frequently.
** If using SAE 30 oil in temperatures below 40°F
(4°C), it will result in hard starting and possible engine
bore damage due to inadequate lubrication.
2. Place generator on a level surface.
3. Clean area around oil fill and remove oil dipstick.
4. Wipe dipstick clean. Replace and tighten dipstick.
Remove and and check oil level.
5. Slowly pour oil into oil fill opening. Pause to permit
oil to settle. Oil level should be at "Full" mark on
dipstick. DO NOT OVERFILL. Remove and check
oil level.
NOTE: You may not need to use all the supplied oil.
6. Replace and tighten dipstick.
NOTE: Check oil often during engine break-in.
Add Fue{
WARNING
WHEN ADDING FUEL
Turn generator OFF and let it coo! at least 2 minutes
before removing fuel cap. Loosen cap slowly to relieve
pressure in tank.
Fil!fuel tank outdoors.
DO NOT overfill tank. Allow space for fuel expansion.
Keep fue! away from sparks, open flames, pilot lights,
heat, and other ignition sources.
DO NOT light a cigarette or smoke.
NOTE: This gasoline engine is certified to operate on
gasoline. Exhaust Emission Control System: EM
(Engine Modifications).
1. Use clean, fresh, regular UNLEADED fuel with a
minimum of 85 octane with equipment. DO NOT
use fuel which contains Methanol DO NOT mix oil
with fuel
2. Clean area around fuel fill cap, remove cap.
3. Slowly add regular unleaded fuel to fuel tank. Be
careful not to overfill. Allow about 1.5" of tank
space for fuel expansion, as shown here.
4. Install fuel cap and wipe up any spilled fuel.
CAUTION! Alcohol:blended fuels (called gasohol,
ethanol or methanol) can attract moisture, which leads
to separation and formation of acids during storage.
Acidic gas can damage the fuel system of an engine
while in storage.
To avoid engine problems, the fuel system should be
emptied before storage of 30 days or longer. Drain the
fuel tank, start the engine and let it run until the fuel
lines and carburetor are empty. Use fresh fuel next
season. See "Storage" on page 17 for additional
information.
NEVER use engine or carburetor cleaner products in
the fuel tank as permanent damage may occur.

HOW TO USE YOUR GENERATOR
if you have any problems operating your generator
after reading the manual, please call the generator
he+p+ineat 1-800-222-3136.
System Ground
The generator has a system ground that connects the
generator flame components to the ground terminals
on the AC output receptacles. The system ground is
connected to the AC neutral wire (the neutral is
bonded to the generator frame).
Spec{amRequirements
There may be Federa+ or State Occupational Safety
and Health Administration (OSHA) regulations, local
codes, or ordinances that apply to the intended use of
the generator. Please consult a qualified electrician,
electrical inspector, or the local agency having
jurisdiction.
• in some areas, generators are required to be
registered with local utility companies.
• if the generator is used at a construction site, there
may be additional regulations which must be
observed.
Connecting to a Build+rig's E_ectrica_
System
Connections for standby power to a building's
electrical system must be made by a qualified
electrician. The connection must isolate the generator
power from utility power, and must comply with all
applicable laws and electrical codes.
WARNING
When using generator for backup power, notify utility
company. Use approved transfer equipment to isolate
generator from electric utility.
Use a ground circuit fault interrupter (GFCI) in any damp
or highly conductive area, such as metal decking or steel
work.
DO NOT touch bare wires or receptacles.
DO NOT use generator with electrical cords which are
worn, frayed, bare or othep,,vise damaged.
DO NOT operate generator in the rain.
DO NOT handle generator or electrical cords while
standing in water, while barefoot, or while hands or feet
are wet,
DO NOT allow unqualified persons or children to operate
or service generator.
Generator Location
Generator Clearance
WARNtNG
Operate generator ONLY outdoors.
Keep exhaust gas from entering a confined area through
windows, doors, ventilation intakes or other openings.
DO NOT operate generator inside any building or
enclosure, including the generator compartment of a
recreational vehicle (RV).
The generator must be at least 5 ft. (152 cm) from
structures having combustible walls and/or other
combustible materials. Leave at least 3 ft. (92 cm) all
around generator including overhead, for adequate
cooling, maintenance and servicing.
Place generator in a well ventilated area, which will
allow for removal of deadly exhaust gas+ DO NOT
place generator where exhaust gas could accumulate
and enter inside or be drawn into a potentially
occupied building. Ensure exhaust gas is kept away
from any windows, doors, ventilation intakes or other
openings that can allow exhaust gas to collect in a
confined area. Prevailing winds and air currents
should be taken into consideration when positioning
generator.
Typical Generator Shown
Exhaust Port

To Start The Engine
CAUTION
See "Don't Ovedoad Generator".
Start generator and let engine stabilize before connecting
electrical loads.
Connect electrical loads in OFF position, then turn ON
for operation.
Turn electrical loads OFF and disconnect from generator
before stopping generator.
Disconnect all electrical loads from the generator.
Follow start instruction steps in numerical order:
1. Make sure unit is on a level surface.
IMPORTANT: Failure to start and operate unit on a
level surface will cause the unit not to start or shut
down during operation.
2. Turn fuel valve to "On" position. Fuel valve handle
should be vertical (pointing toward ground) for fuel
to flow.
Fuel Valve is shown
in the On position
3. Place choke lever in "Choke" position.
/
4. Set rocker switch to "On" position.
Rocker Switch is
shown in On position
5. Grasp recoil handle and pull slowly until slight
resistance is felt. Then pull rapidly to start engine.
WARNING
When starting engine, pull cord slowly until resistance is
felt and then pull rapidly to avoid kickback.
NEVER start or stop engine with electrical devices
plugged in and turned on,
iMPORTANT: if engine floods, place choke lever in
"Run" position and crank until engine starts.
1
6. Move choke lever to "Run" position a short
distance at a time over several seconds in warm
weather or minutes in cold weather. Let engine
run smoothly before each change. Operate with
choke in"Run" position.
NOTE: If engine starts after 3 pulls but fails to run, or
if unit shuts down during operation, make sure unit is
on a level surface and check for proper oil level in
crankcase. This unit may be equipped with a low oil
)rotection device.
WARNING
DO NOT touch hot surfaces,
Allow equipment to coo! before touching.
The generator must be at bast 5 feet from structures having
combustible wails and/or other combustible materials.
Keep at least 3 feet of clearance on al! sides of generator
for adequate cooling, maintenance and servicing.
In the State of California a spark arrester is required by
law (Section 4442 of the California Public Resources
Code), Other states may have similar laws. Federal laws
apply on federal lands. If you equip the muffler with a
spark arrester, it must be maintained in effective working
order,You can order a spark arrester through your
authorized Sears service dealer,
Connecting E_ectrica_ Loads
• Let the engine stabilize and warm up for a few
minutes after starting.
• DO NOT connect 240 Volt loads to 120 Volt
receptacles.
• DO NOT connect 3-phase loads to the generator.
• DO NOT connect 50 Hz loads to the generator.
• Plug in and turn on the desired 120 Volt AC, single
phase, 60 Hertz electrical loads.
• DO NOT OVERLOAD THE GENERATOR. See
"Don't Overload Generator".
Stopping the Engine
1. Turn off and unplug all electrical loads from unit.
NEVER start or stop engine with electrical devices
plugged in and turned on.
2. Let engine run at no-load for two minutes to
stabilize unit's internal temperatures.
3. Move rocker switch to "Off" position.
4. Move fuel valve to "Off" position.
lCAUTION
DO NOT stop engine by moving choke lever to "Choke"
position,Backfire,fireor engine damage could occur,

CORD SETS AND RECEPTACLES
I cAuTmo. 1
• NEVER attempt to power a device requiring more
amperage than generator or receptacle can supply,
• DO NOT overload the generator, See "Don't Overload
Generator".
Use only high quality, weGinsulated, extension cords
with the generator's 120 Volt electrical receptacles.
Check the ratings of all extension cords before you
use them. Extension cord sets used should be rated
for 125 Volt AC loads at 20 Amps or greater for most
electrical devices. Some devices, however, may not
require this type of extension cord. Check the owner's
manuals of those devices for the manufacturer's
recommendations.
Keep extension cords as short as possible, preferably
less than 15 feet long, to prevent voltage drop and
possible overheating of wires.
120 Volt AC, 20 Amp Duplex Receptacle
Each receptacle is protected against overload by a
single 15 Amp push-to-reset circuit breaker. Use each
receptacle to operate 120 Volt AC> single phase 60 Hz
electrical loads requiring up to 2,400 watts (2.4 kW) at
20 Amps of current.
120/240 Volt AC, 20 Amp Receptacle
This is a full capacity receptacle; it can supply the
generator's full rated output from this sole outlet. The
outlet is protected by two 15 Amp push-to-reset
circuit breakers.
4-Wire Cord Set
.J
(Neutral)
Y (Hot) | X (Hot)
NEMA L14-20 /_7 Ground (Green)
A NEMA L14-20 plug is used with this 240 Volt
receptacle. Connect a suitable 4-wire cord set to the
plug and to the desired load. The cord set should be
rated for 250 Volt AC loads at 20 Amps (or greater).
COLD WEATHER OPERATION
Under certain weather conditions (temperatures below
40°F [4°C] combined with high humidity), your
Craftsman generator may experience icing of the
carburetor and/or the crankcase breather system. To
reduce this problem, you need to perform the foJlowing:
1. Make sure generator has clean, fresh fuel.
2. Open fuel valve (turn valve to open position).
3. Use SAE 5W-30 oiJ (synthetic preferred, see
page 7).
4. Check oil Jevel daiJy or after every eight (8) hours
of operation.
5. Maintain the generator folJowing the "Maintenance
Schedule" on page 14.
6. SheJter unit from elements.
10

inanemergency,usetheoriginalshippingcartonasa
temporaryshelter:
7. Cutoffallcartonflaps.
8. Cutoutonelongsideof cartontoexposemuffler
sideof unitasshown.
Mufflersideexposed.Yourunitmaydifferin
appearancefromthatshownabove.
IMPORTANT:Thegeneratormustbeat least5ft.
(152cm)fromstructureshavingcombustiblewalls
and/orothercombustiblematerials.Leaveat least3ft.
(92cm)allaroundgeneratorincludingoverhead,for
adequatecooling,maintenanceandservicing.
9. Cutappropriateslotstoaccessreceptaclesof unit.
10.Startunit,thenplacecartonoverit.
NOTE:Removeshelterwhentemperaturesareabove
40°F[4°C].
DO NOT touch hot surfaces.
Allow equipment to cool before touching.
The generator must be at least 5 feet from structures having
combustible walls and/or other combustible materials.
Keep at least 3 feet of clearance on all sides of generator
for adequate cooling, maintenance and servicing.
Remove shelter when temperatures are above 40°F [4°C].
For a more permanent shelter, build a structure that
wiJl enclose three sides and the top of the generator.
7. Make sure entire muffler-side of generator is
exposed, as shown previously.
IMPORTANT: The generator must be at least 5 ft.
(152 cm) from structures having combustible walls
and/or other combustible materials. Leave at least 3 ft.
(92 cm) all around generator including overhead, for
adequate cooling, maintenance and servicing.
9. Face exposed end away from wind and elements.
10. Structure should hold enough heat created by the
generator to prevent icing problem.
11. Start and run engine outdoors.
12. Keep exhaust gas from entering a confined area
through windows, doors, ventilation intakes or
other openings.
WARNtNG
Operate generator ONLY outdoors.
Keep exhaust gas from entering a confined area through
windows, doors, ventilation intakes or other openings.
DO NOT operate generator inside any building or
enclosure, including the generator compartment of a
recreational vehicle (RV).
13. DO NOT enclose generator any more than shown.
14. Remove shelter when temperatures are above
40°F [4°C].
15. Turn engine OFF and let cool two (2) minutes
before refueling.
11

DON'T OVERLOAD GENERATOR
Capacity
You must make sure your generator can supply
enough rated (running) and surge (starting) watts for
the items you will power at the same time. Follow
these simple steps:
1. Select the items you will power at the same time.
2. Total the rated (running) watts of these items. This
is the amount of power your generator must
produce to keep your items running.
3. Estimate how many surge (starting) watts you will
need. Surge wattage is the short burst of power
needed to start electric motor-driven tools or
appliances such as a circular saw or refrigerator.
Because not all motors start at the same time,
total surge watts can be estimated by adding only
the item(s) with the highest additional surge watts
to the total rated watts from step 2.
Example:
Too! or Appliance
Window Air
Conditioner
Refrigerator
Deep Freezer
Television
Light (75 Watts)
Rated
1200
80O
5OO
5OO
75
3075 Total
Running Watts
Total Rated (Running) Watts
Highest Additional Surge Watts
Total Generator Output Required
Power Management
Additional Surge
_Startin _ Watts
1800
1600
5OO
1800 Highest
Surge Watts
= 3075
= 1800
= 4875
To prolong the life of your generator and attached
devices, it is important to take care when adding
electrical loads to your generator. There should be
nothing connected to the generator outlets before
starting it's engine. The correct and safe way to
manage generator power is to sequentially add loads
as follows:
1. With nothing connected to the generator, start the
engine as described in this manual.
2. Plug in and turn on the first load, preferably the
largest load you have.
3. Permit the generator output to stabilize (engine
runs smoothly and attached device operates
properly).
4. Plug in and turn on the next load.
5. Again, permit the generator to stabilize.
6. Repeat steps 4 and 5 for each additional load.
NEVER add more loads than the generator capacity.
Take special care to consider surge loads in generator
capacity, as described above.
Tool or Appliance
Rated*
(Running)
Watts
Essentials
Bulb -75 watt 75
Deep Freezer 500
Sump Pump 800
RefrigeratodFreezer -18 Cu, Ft, 800
Water We!l Pump -1/3 HP 1000
Heating/Cooling
Window AC -10,000 BTU 1200
Window Fan 300
Furnace Fan Blower -1/2 HP 800
Kitchen
Microwave Oven -1000 Watt 1000
Coffee Maker 1500
El_ic Stove --Sin le Element 1500
Hot Plate 2500
Famimy Room
DVD/CD Player 100
VCR 100
Stereo Receiver 450
Color Television -27" 500
Personal Computer w/17" 800
monitor
Other
Security S_stem 180
AM/FM Clock Radio 300
Garage Door Opener -1/2 HP 480
Electric Water Heater -40 4000
Gallon
DIY/Job Site
Quartz Halogen Work Light
Aidess Sprayer -1/3 HP
Reciprocating Saw
Electric Drill -1/2 HP
Circular Saw -7 1/4"
Miter Saw -10"
Table Planer -6"
Table Saw/Radial Arm Saw -10"
Air Compressor -1-1/2 HP
*Wattages listed are approximate only.
appliance for actual wattage.
1000
600
96o
1000
1500
1800
1800
2000
2500
Check
Additional
Surge
(Starting)
Watts
500
1200
1600
2000
1800
6OO
1300
520
1200
96O
1000
1500
1800
1800
2000
2500
tool or
12

ENGtNE TECHNICAL INFORMATION
This is a single cylinder, overhead valve(OHV), air
cooled engine. It is a low emissions engine.
in the State of California, Model Series 120000
engines are certified by the California Air Resources
Board to meet emissions standards for 125 hours.
Such certification does not grant the purchaser, owner
or operator of this engine any additional warranties
with respect to the performance or operational life of
this engine. The engine is warranted solely according
to the product and emissions warranties stated
elsewhere in this manual.
Power Ratings
The power ratings for an individual engine model are
initially developed by starting with SAE (Society of
Automotive Engineers) code J1940 (Small Engine
Power & Torque Rating Procedure) (Revision 2002-
05). Given both the wide array of products on which
our engines are placed, and the variety of
environmental issues applicable to operating the
equipement, it may be that the engine you have
purchased will not develop the rated horsepower when
used in a piece of power equipment (actual "on-site"
power). This difference is due to a variety of factors
including, but not limited to, the following: differences
in altitude, temperature, barometric pressure, humidity,
fuel, engine lubrication, maximum governed engine
speed, individual engine to engine variability, design of
the particular peice of power equipment, the manner in
which the engine is operated, engine run-in to reduce
friction and clean out of combustion chambers,
adjustments to the valves and carburetor, and other
factors. The power ratings may also be adjusted
based on comparisons to other similar engines utilized
in similar applications, and will therefore not
necessarily match the values derived using the
foregoing codes.
PRODUCT SPECIFICATIONS
Generator Specifications
Rated Running Watts .......... 3,600 Watts (3.6kW)
Rated Surge Watts ........... 5,300 Watts (5.3kW)
Rated AC Voltage ............ 120/240 Volts
Rated Maximum AC Current
at 240 Volts ............... 15.0 Amperes
at 120 Volts ............... 30.0 Amperes
Rated Frequency ............ 60 Hz at 3600 rpm
Phase ...................... Single Phase
Shipping Weight .............. 127 Ibs.
Engine Specifications
Rated Horsepower ............ 7.0 at 3600 rpm
Bore ....................... 2.69 in. (68mm)
Stroke ...................... 2.20 in. (56mm)
Displacement ................ 12.48 in. (206 cc)
Spark Plug
Type: ................. Champion RC12YC or
Equivalent
Set Gap To: ............ 0.030inch (0.76ram)
Armature Air Gap: ............ 0.010-0.014 in.
(0.25-0.36mm)
Valve clearance with valve springs installedand piston 1/4 in.
(6 mm) past top dead center (check when engine is cold).
intake ...................... 0.004-0.006 in.
(0.10-0.15 mm)
Exhaust .................... 0.009-0.011 in.
(0.23-0.28 mm)
Fuel Capacity ................ 4 U.S. gallons
Oil Capacity ................ 20 Ounces (.6 Liters)
Oil Type:
Above 40° F ............... SAE 30
Below 40° F ............... SAE 5W-30 or 10W-30
13

MAINTENANCE SCHEDULE
Follow the hourly or calendar intervals, whichever occurs first.
More frequent service is rec uired when operating in adverse conditions noted below.
MABNTENANCE SCHEDULE
FiLL tN DATES AS YOU
COMPLETE REGULAR SERVICE
MAINTENANCE TASK
Check oil tevet
E
Clean debris
Change engine oil
Service air cleaner
Service spark plug
Service spark arrester
Clean cooiing system
Prepare for storage
SERVICE DATES
Before Every 25 Hours
Each Use or Yearly
X
x
X 2
Every 50 Hours
or Year y
X 1
Every 100
Hours or Yearly
x
x
x 2
If unit is to remain idle for longer than 30 days.
SERVICE DATES
Change oil after the first (5) operating hours and every 50 hours or every year, whichever occurs first, thereafter.
Change sooner when operating under dirty or dusty conditions.
= Replace more often under dirty or dusty conditions.
GENERAL RECOMMENDATIONS
Regular maintenance will improve the performance
and extend the life of the generator. See any
authorized Sears dealer for service.
The generator's warranty does not cover items that
have been subjected to operator abuse or negligence.
To receive full value from the warranty, the operator
must maintain generator as instructed in this manual.
Some adjustments will need to be made periodically to
properly maintain your generator.
All service and adjustments should be made at least
once each season. Follow the requirements in the
"Maintenance Schedule" chart above.
NOTE: Once a year you should clean or replace the
spark plug and replace the air filter. A new spark plug
and clean air filter assure proper fuel-air mixture and
help your engine run better and last longer.
EMiSSiON CONTROL
Maintenance, replacement or repair of the emission
control devices and systems may be performed by any
non-road engine repair establishment or individual.
GENERATOR MAINTENANCE
Generator maintenance consists of keeping the unit
clean and dry. Operate and store the unit in a clean dry
environment where it will not be exposed to excessive
dust, dirt, moisture or any corrosive vapors. Cooling air
slots in the generator must not become clogged with
snow, leaves, or any other foreign material.
Check the cleanliness of the generator frequently and
clean when dust, dirt, oil, moisture or other foreign
substances are visible on its exterior surface.
NOTE: DO NOT use a garden hose to clean
generator. Water can enter the engine fuel system and
cause problems. In addition, if water enters the
generator through cooling air slots, some of the water
will be retained in voids and cracks of the rotor and
stator winding insulation. Water and dirt buildup on the
generator internal windings will eventually decrease
the insulation resistance of these windings.
Generator C_eaning
Daily or before use, clean accumulated debris from
generator. Keep linkage, spring and controls clean.
Keep area around and behind muffler free from any
combustible debris.
Generator parts should be kept clean to reduce the
risk of overheating and ignition of accumulated debris.
• Use a damp cloth to wipe exterior surfaces clean.
CAUTION
DO NOT expose generator to excessive moisture, dust,
dirt, or corrosive vapors.
DO NOT insert any objects through cooling slots.
Use a soft bristle brush to loosen caked on dirt, oil,
etc.
Use a vacuum cleaner to pick up loose dirt and debris.
Use low pressure air (not to exceed 25 psi) to blow
away dirt. Inspect cooling air slots and openings on
the generator. These openings must be kept clean
and unobstructed.
14

ENGINE MAINTENANCE
WHEN ADJUSTING OR MAKING REPAIRS TO YOUR
GENERATOR
Disconnect the spark plug wire from the spark plug and
place the wire where it cannot contact spark plug.
WHEN TESTBNG FOR ENGINE SPARK
Use approved spark plug tester.
DO NOT check for spark with spark plug removed,
Checking Oil Level
Oil level should be checked prior to each use or at least
every 5 hours of operation. Keep oil level maintained.
Changing Engine OH
Change the oil after the first 5 hours of operation.
Change oil every 50 hours thereafter. If you are using
your generator under extremely dirty or dusty
conditions, or in extremely hot weather, change the oil
more often. cAuTmO. 1
• Used motor oil has been shown to cause skin cancer in
certain laboratory animals,
• Thoroughly wash exposed areas with soap and water,
KEEP OUT OF REACH OF CHILDREN.
DON'T POLLUTE. CONSERVE
RESOURCES. RETURN USED OIL TO
COLLECTION CENTERS.
C[eanlRepmace Spark Plug
Change the spark plug every 100 hours of operation
or once each year, whichever comes first. This will
help your engine to start easier and run better.
1. Clean area around spark plug.
2. Remove and inspect spark plug.
3. Check electrode gap with wire feeler gauge and
set spark plug gap to 0.030 inch (0.76mm) if
necessary.
4. Replace spark plug if electrodes are pitted, burned
or porcelain is cracked. Use a recommended
replacement plug.
5. Install spark plug and tighten firmly.
NOTE: You can purchase a new spark plug by calling
1-800-366-PART.
Service Air Cleaner
Your engine will not run properly and may be
damaged if you run it with a dirty air cleaner.
Replace the air cleaner every 25 hours of operation or
once each year, whichever comes first. Replace more
often if operating under dirty or dusty conditions.
To service the air cleaner, follow these steps:
1. Loosen screw and tilt cover down.
CARTRIDGE BASE
Change the oil while the engine is still warm from
running, as follows:
1. Make sure unit is on a [eve[ surface.
2. Disconnect the spark plug wire from the spark
plug and place the wire where it cannot contact
spark plug.
3. Clean area around oil drain plug. The oil drain plug
is located at base of engine, opposite carburetor.
4. Remove oil drain plug and drain oil completely into
a suitable container.
5. Reinstall oil drain plug and tighten securely.
Remove oil cap/dipstick.
6. Slowly pour oil into oil fill opening. Pause to permit
oil to settle. Oil [eve[ should be at "Full" mark on
dipstick. DO NOT OVERFILL Remove and check
oil level.
7. Reinstall oil cap/dipstick. Tighten cap securely.
8. Wipe up any spilled oil.
COVER /
SLOTS AND
SCREW _ TABS
2. Carefully remove cartridge assembly.
3. To clean cartridge, gently tap pleated paper side
on a flat surface.
4. Reinstall clean or new cartridge inside cover.
5. Insert cover's tabs into slots in bottom of base.
6. Tilt cover up and tighten screw securely to base.
NOTE: You can purchase new air filter elements by
calling 1-800-366-PART.
15

Carburetor
if you think your carburetor needs adjusting, see your
nearest Sears service center. Engine performance
may be affected at attitudes above 3000 feet. For
operation at higher elevations, contact your nearest
Sears service center.
CJean Spark Arrester Screen
The engine exhaust muffler has a spark attester
screen. Inspect and clean the screen every 100 hours
of operation or once each year, whichever comes first.
NOTE: You can purchase a new spark attester screen
b calling 1-800-366°PART.
WARNING
DO NOT touch hot surfaces.
Allow equipment to cool before touching.
The generator must be at least 5 feet from structures having
combustible walls and/or other combustible materials.
Keep at least 3 feet of clearance on all sides of generator
for adequate cooling, maintenance and servicing.
In the State of California a spark arrester is required by law
(Section4442 of the CaliforniaPublic ResourcesCode).
Other states may have similar laws. Federal lawsapply on
federal lands. If you equip the mufflerwith a spark arrester,
it must be maintainedin effectiveworking order.
if you use your generator on any forest-covered,
brush-covered, or grass-covered unimproved land, it
must have a spark attester. The spark attester must
be maintained in good condition by the
owner/operator.
Clean and inspect the spark attester as follows:
1. To remove muffler heat shield from muffler,
remove four screws that connect guard to muffler
bracket.
.
3.
.
Spark Attester
Screen
_eat Shield
Remove four screws that attach spark attester
screen.
inspect screen and replace if torn, perforated or
otherwise damaged. DO NOT use a defective
screen. If screen is not damaged, clean it with
commercial solvent.
Reattach screen and muffler guard.
Air Coo_ing System
Over time debris may accumulate in cylinder cooling
fins and cannot be observed without partial engine
disassembly. For this reason, we recommend you
have an authorized Sears service dealer clean the
cooling system per recommended intervals (see
"Maintenance Schedule" on page 14). Equally
important is to keep top of engine free from debris.
See "Generator Cleaning".
c[ Ak
16

Thegeneratorshouldbestartedatleastonceevery
sevendaysandallowedtorunat least30minutes.If
thiscannotbedoneandyoumuststoretheunitfor
morethan30days,usethefollowinginformationasa
guideto prepareitforstorage.
Long Term Storage Instructions
it is important to prevent gum deposits from forming in
essential fuel system parts, such as the carburetor,
fuel filter, fuel hose or tank during storage. Also,
experience indicates that alcohol-blended fuels (called
gasohol, ethanol or methanol) can attract moisture,
which leads to separation and formation of acids
during storage. Acidic fuel can damage the fuel
system of an engine while in storage.
To avoid engine problems, the fuel system should be
emptied before storage of 30 days or longer. Follow
these instructions:
WARNING
WHEN STORING FUEL OR EQUIPMENT WITH FUEL IN
TANK
Store away from furnaces, stoves, water heaters, clothes
dryers or other appliances that have pilot light or other
ignition source because they can ignite fuel vapors.
WHEN DRAINBNG FUEL
Turn generator OFF and let it cool at least 2 minutes
before removing fuel cap. Loosen cap slowly to relieve
pressure in tank.
Drain fuel tank outdoors.
Keep fuel away from sparks, open flames, pilot lights,
heat, and other ignition sources.
DO NOT light a cigarette or smoke.
Protect Fuel System
1. Remove all gasoline from fuel tank to prevent gum
deposits from forming on these parts and causing
possible malfunction of engine.
2. Run engine until engine stops from lack of fuel.
Change OH
While engine is still warm, drain oil from crankcase.
Refill with recommended grade.
Oil Cylinder Bore
• Remove spark plug and pour about 1 ounce (30ml)
of clean engine oil into the cylinder.
• Install spark plug and crank slowly to distribute oil.
WARNING
NEVER crank enqine with spark plug removed,
Generator
1. Clean generator as outlined in "Generator Cleaning".
2. Check that cooling air slots and openings on
generator are open and unobstructed.
Other Storage Tips
1. DO NOT store fuel from one season to another.
2. Replace fuel can if it starts to rust. Contaminated
fuel will cause engine problems.
3. If possible, store unit indoors and cover it to give
protection from dust and dirt. BE SURE TO
EMPTY FUEL TANK.
.
5.
Cover unit with a suitable protective cover that
does not retain moisture.
Store generator in clean, dry area.
WARNING
DO NOT place a storage cover over a hot generator,
Let equipment coo! for a sufficient time before placing
the cover on the equipment.
17

Problem
Engineis running, but no AC
output is available.
Engine runs good at noqoad but
"bogs down" when loads are
connected.
Engine will not start; or starts
and runs rough.
Engine shuts down when
running.
Cause
One of the circuit breakers is
open.
Fault in generator.
3. Poor connection or defective
cord set.
4. Connected device is bad.
.
Short circuit in a connected
load.
Engine speed is too slow.
Generator is overloaded.
4. Shorted generator circuit.
Rocker Switch set to "Off".
Fuel Valve is in "Off" position.
Correction
Reset circuit breaker.
Contact Sears service facility.
3. Check and repair.
4. Connect another device that is
in good condition.
Disconnect shorted electrical
load.
Contact Sears service facility.
3. See "Don't Overload
Generator".
4. Contact Sears service facility.
Set switch to "On".
Turn fuel valve to "Open"
position.
3. Dirty air cleaner.
4. Out of gasoline.
5. Stale gasoline.
3. Clean or replace air cleaner.
4. Fill fuel tank.
5. Drain gas tank and carburetor;
fill with fresh fuel.
Engine lacks power.
.
to spark plug.
7. Bad spark plug.
8. Water in gasoline.
Spark plug wire not connected
9. Flooded.
6. Connect wire to spark plug.
7. Replace spark plug.
8. Drain gas tank and carburetor;
fill with fresh fuel.
9. Wait 5 minutes and re-crank
engine.
Engine "hunts" or falters.
10. Excessively rich fuel mixture.
11. Intake valve stuck open or
closed.
12. Engine has lost compression.
Out of gasoline.
Low oil level.
Load is too high.
Dirty air filter.
Carburetor is running too rich or too
lean.
0. Contact Sears service facility.
1. Contact Sears service facility.
2. Contact Sears service facility.
Fill fuel tank.
Fill crankcase to proper level or
place generator on level
surface.
See "Don't Overload
Generator".
Replace air filter.
Contact Sears sewice facility.
18

PI-2
P_ER
10blYO_
22
15A
IP
zzpi-4
C_2
19

CRAFTSMAN 3600 Watt AC Generator 580.323602
Main Unit _ Exploded View
/+4
52 /
/
58
\\\
25
24
\
1/
\
22
4\
I0
/7
900
15
31
2O

CRAFTSMAN 3600 Watt AC Generator 580.323602
Main Unit _ Parts List
Item Part #
1 E194779GS
2 194396GS
4 186058AGS
5 NSP
6 194151GS
8 96796GS
10 86307GS
11 24823GS
14 195206GS
15 697815
17 188301GS
18 *
19 83083GS
20 B4986GS
21 194153GS
22 86494GS
23 86292GS
24 191790GS
25 191190GS
26 74908GS
31 191436GS
34 195422GS
35 195207GS
37 B2153GS
40 194398GS
41 192980GS
44 193645GS
45 B4363GS
48 195373GS
50 188333GS
51 194799GS
52 189235GS
55 191435GS
58 191743AGS
59 *
900 NSP
Description
CRADLE
KIT, Vibration Mount
HOUSING, Engine Adapter
ASSY, Alternator (see page 23)
KF, Hrdwr Mount Adapter
WASHER, M8 Flat
HHCS, 5/16-24 x 3/4, SEMS
HHCS, 5/16-24 x 7-7/8" Lg.
KIT, Muffler Bracket w/Hardware
GASKET, Exhaust
MUFFLER
SHCS, M6 -1.0 x 20
SCREEN, Spark Arrest
DECAL, Ground
KIT, Vibration Mount
SCREW, Wing M6 -1.0 x 16
SCREW, #10 -16 x 3/4" Self Drill
SHIELD, Heat
CAP
TAPTFE, M5-0.8 x 10 Lg.
DECAL, Caution Hot Muffler
COVER, Bearing Carrier with Cap
KIT, Hose Fuel
HHCS, 12 -14 x 7/8" Self Driller
KIT, Fuel Tank Hardware
KIT, Valve, Tank
ASSY, Tank, Fuel (Includes items 41, 50, 51 & 52)
CAP, Gauge, Fuel
WIRE, Ground
DECAL, Fuel Level
DECAL, Danger
DECAL, Operating instructions
DECAL, Fuel Shut Off
ASSY, Control Panel (see page 22)
NUT, Palut, 3/16"
ENGINE (120312-0145-E1)
Parts Not Illustrated
193353GS
43483GS
193722GS
MANUAL, Owners
PLUG, 250V, 20A
KIT, Decals, Service
*-Items without part numbers are common fasteners and are available at local hardware stores.
21

CRAFTSMAN 3600 Watt AC Generator 580.323602
Contro_ Pane_ m E×p_oded View and Parts List
1 __
7
\
13
12
89_ _
10
16 15
11
17
14
Item Part #
1 195112GS
2 188889AGS
6 68759GS
7 *
8 84198GS
9 75207DGS
10 68867GS
11 *
12 *
13 93857GS
14 188890GS
15 *
16 22694GS
17 *
Description
KIT, Cover Control Panel
CONTROL PANEL, Compact
OUTLET, 120V, 20A, Duplex
NUT, Palnut Pushnut 5/32
CAP, Circuit Breaker
BREAKER, Circuit
OUTLET, 120/240V Locking, 20A
NUT, Palnut, Pushnut 3/16
SCREW, Phillips, Head M3 - 0.5 x 18
BAR, Retaining
COVER, Back, Control Panel
SCREW, Self Tapping, 3 x 18
HOUSING, Receptacle
SCREW, 3.5 x 14
* z Items without part numbers are common fasteners and are
available at local hardware stores.
22

CRAFTSMAN 3600 Watt AC Generator 580.323602
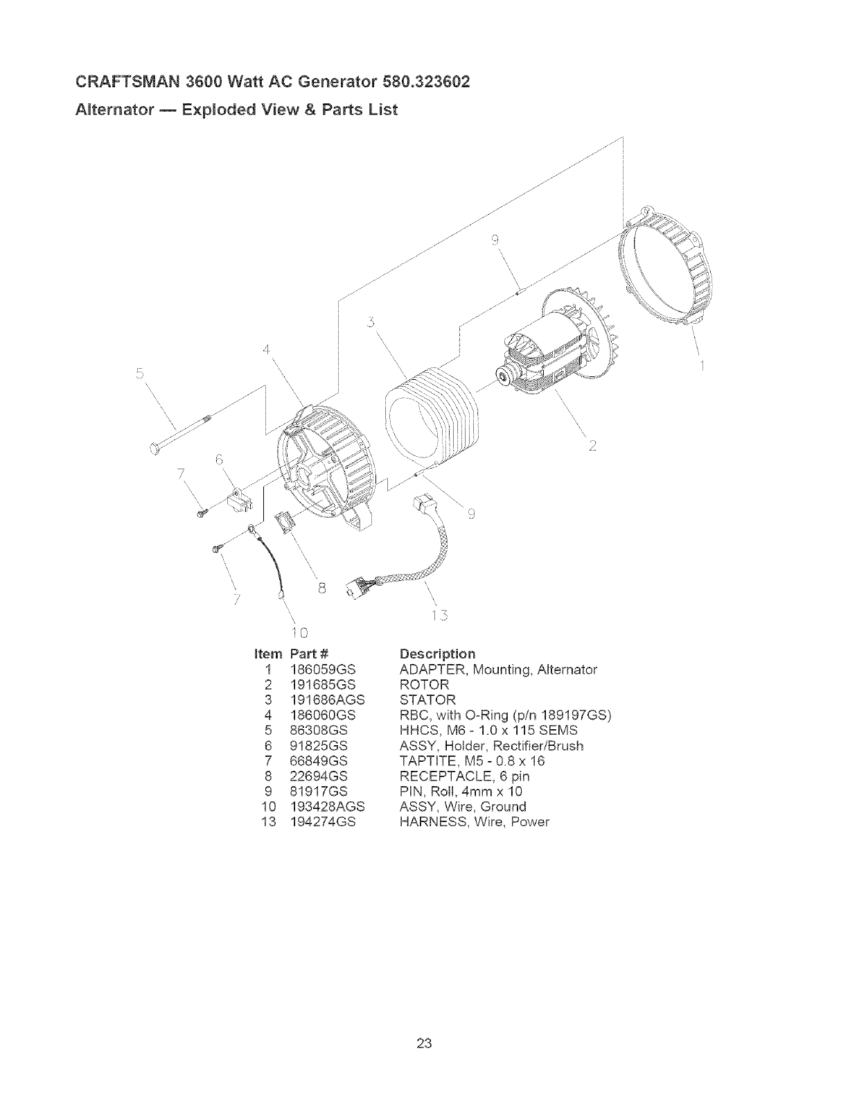
Alternator m Exploded View & Parts List
x
7
x
.J
j..JJ'i
.J
\
\2
\\
I
\
\
\
7
Item
1
2
3
4
5
6
7
8
9
10
13
8
©
Part #
186059GS
191685GS
191686AGS
186060GS
86308GS
91825GS
66849GS
22694GS
81917GS
193428AGS
194274GS
Description
ADAPTER, Mounting, Alternator
ROTOR
STATOR
RBC, with O-Ring (p/n 189197GS)
HHCS, M6- 1.0x 115 SEMS
ASSY, Holder, Rectifier/Brush
TAPT[TE, M5 - 0.8 x 16
RECEPTACLE, 6 pin
PIN, Roll, 4mm x 10
ASSY, Wire, Ground
HARNESS, Wire, Power
23

CRAFTSMAN 3600 Watt AC Generator 580.323602
Whee_ Kit m E×p_oded View and Parts List
s
/
/
7
Item Part # Description
1 189715GS ASSY, Handle (Includes item 11)
2 94034GS LEG, Mounting
3 52858GS NUT, Locking Hex M8 - 1.25
4 * HHCS, M8- 1.25 x 45
5 93728GS AXLE
6 197061GS WHEEL
7 87005AGS PIN
8 * WASHER, Flat M12
9 94222QGS NUT, 518 - 18 Jam Lock
10 * HHCS, M8- 1.25x20
11 189718GS GRIP, Handle
* _ items without part numbers are common fasteners and
are available at local hardware stores.
24

ENGINE_ 7.0 HP, Briggs and Stratton, 120312 - Exploded View
40
35® 238©
36_ 83O
746 742_ ._..
24_ 332
Y522
2_
22 21@o
718
25

ENGINE, 7.0 HP, Bdggs and Stratton, 120312 - Exploded View
163
633@
95 _
51
365
977 CARBURETOR GASKET SET
276@ 51 163_._}
633A@ 633@
12t
0
CARBURETOR OVERHAUL KUT
633A@
633@
276@
445
161
968 425_¢_
358 ENGUNE GASKET SET
12
1022
868
26

ENGINE_ 7.0 HP, Briggs and Stratton, 120312 - Exploded View
604
286
364 @
347_
584_
564A
37
23
455
332_
334_
1305
ss_ t211
55
6_
1095 VALVE GASKET SET
°°°)
10 51
27

ENGINE, 7.0 HP, Briggs and Stratton, 120312 - Parts List
Item Part # Description totem Part #
1 699510 Cylinder Assembly 276 271716
2 399269 Kit-Bushing/Seal (Magneto Side) 286 698611
3 299819 Oil Sea! (Magneto Side) 304 699598
5 699486 Head-Cylinder 305 699480
7 698210 Gasket-Cylinder Head 306 693610
11 692600 Tube-Breather 307 699483
12 699485 Gasket-Crankcase 332 699359
13 699482 Screw (Cylinder Head) 333 695711
15 691686 Plug-Oil Drain 334 699477
15A 691682 Plug-Oil Drain 337 491055
16 699447 Crankshaft 347 697854
18 699596 Cover-Crankcase 356 695630
20 692550 SeaFOil (PTO Side) 356A 692602
21 281658 Cap-O!! Fill 358 699638
22 699488 Screw (Crankcase Cover) 364 695693
23 692987 Flywheel 365 699484
24 222698 Key-Flywheel 425 699208
25 690021 Piston Assembly (Standard) 445 491588
694168 Piston Assembly (,020" Oversize) 455 692591
26 499631 Ring Set (Standard) 456 692299
692786 Ring Set (.020" Oversize) 459 281505
27 691866 Lock-Piston Pin 505 691251
28 499423 Pin-Piston 522 697689
29 690124 Rod-Connecting 552 692346
30 692562 Dipper-Connecting Rod 562 691112
32 691664 Screw (Connecting Rod) 564 699491
32A 695759 Screw (Connecting Rod) 564A 699492
33 499642 Valve-Exhaust 597 691696
34 499641 Valve-Intake 604 697326
35 691304 Spring-Valve (Intake) 608 699394
36 691304 Spring-Valve (Exhaust) 615 692576
37 699661 Guard-Flywheel 616 692547
40 692194 Retainer-Valve 619 699230
45 690977 TappetWalve 621 692310
46 693404 Camshaft 632 693408
51 692555 Gasket-Intake (2 Required) 633 693867
55 691422 Housing-Rewind Starter 633A 691321
58 693389 Rope-Starter 635 692076
59 805957 Grip-Insert 689 691855
60 691915 Starter Rope Grip 692 690572
65 699228 Screw (Rewind Starter) 718 690959
78 699205 Screw (Flywhee! Guard) 741 692565
95 691636 Screw (Throttle Valve) 742 692564
97 690024 Throttle Shaft 746 692566
104 691242 PimFIoat Hinge 799 699202
108 692567 Valve-Choke 830 694544
109 690023 Shaft-Choke 851 493880
117 691428 Jet-Main (Standard) 868 692044
118 695042 Jet-Main (High Altitude) 914 699481
121 696998 Kit-Carburetor Overhaul 9!4A 692557
122 693749 Spacer-Carburetor 914B 691686
125 698810 Carburetor 968 698811
130 691203 Valve-Throttle 971 690370
133 398187 Float-Carburetor 975 493640
134 398188 Valve-Float Needle 977 696997
137 693981 Gasket-Float Bowl 993 694088
146 690979 Key-Timing 1005 692592
155 698214 Plate-Cylinder Head 1022 691890
161 699207 Base-Air Cleaner 1023 499924
163 696024 Gasket-Air Cleaner 1026 693517
186 692317 Connector-Hose 1029 691230
188 690877 Screw (Control Bracket) 1034 691343
192 694543 Bal!-Rocker Arm 1052 698674
209 693206 Spring-Governor 1095 698215
219 693578 Gear-Governor 1070 699202
220 691724 Washer (Governor Gear) 1210 498144
222 699493 Bracket-Control 1211 498144
227 692573 Lever-Governor Control 1305 691140
238 691300 Cap-Valve
Description
Washer-Sealing
Module-Oil Sensor
Housing-Blower
Screw (Blower Housing)
Shield-Cylinder
Screw (Cylinder Shield)
Nut (Flywheel)
Armature-Magneto
Screw (Magneto Armature)
Plug-Spark
Switch-Rocker
Stop Wire
Stop Wire
Gasket Set-Engine
Terminal-Oil Plug
Screw (Carburetor)
Screw (Air Cleaner Cover)
Filter-A/C Cartridge
Cup-Flywheel
Plate-Pawl Friction
PawI-Ratchet
Nut (Governor Control Lever)
Plug-Dipstick/Fil!
Bushing-Governor Crank
Bolt (Governor Control Lever)
Screw (Control Cover)
Screw (Control Cover)
Screw (Pawl Friction Plate)
Cover-Control
Starter-Rewind
Retainer-Governor Shaft
Crank-Governor
Screw (Cylinder Head Plate)
Switch-Stop
Spring/Link -Mechanical Governor
Seal-Choke/Throttle Shaft
Seal-Choke/Throttle Shaft
Boot-Spark Plug
Spring-Friction
Spring-Detent
Pin-Locating
Gear-Timing
Ring-Retaining
Gear-Idler
Screw (Oil Sensor Module)
Stud (Rocker Arm)
Terminal-Spark Plug
Seal-Valve
Screw (Rocker Cover) (Bottom)
Screw (Rocker Cover) (Top)
Screw (Rocker Cover) (Sides)
Cover-Air Cleaner
Screw (Air Cleaner Base)
BowI-F!oat
Gasket Set-Carburetor
Gasket-Cylinder Head Plate
Fan-Flywheel
Gasket-Rocker Cover
Cover-Rocker
Rod-Push
Rocker Arm
Guide-Push Rod
Sensor-Oil Module
SetWalve Gasket
Screw (Flywheel)
Pulley/Spring Assembly (Pulley)
Pulley/Spring Assembly (Spring)
Screw (Oil Sensor)
28

29

Sears, Roebuckand Co., U.S.A. (Sears), the California Air Resources Board (CARB) and
the United States Environmenta_ Protection Agency (U.S.EPA)
Emission Contro_ System Warranty Statement
(Owner's Defect Warranty Rights and Obligations)
EMiSSiON CONTROL WARRANTY COVERAGE iS
APPLICABLE TO CERTIFIED ENGINES PURCHASED iN
CALIFORNIA iN 1995 AND THEREAFTER WHICH ARE
USED IN CALIFORNIA, AND TO CERTiFiED MODEL
YEAR 1997 AND LATER ENGINES WHICH ARE
PURCHASED AND USED ELSEWHERE IN THE UNITED
STATES (AND AFTER JANUARY 1, 2001 iN CANADA).
California and U.S. EPA Emission Control Warranty
Statement Your Warranty Rights and Obligations
The California Air Resources Board (CARB), U.S.EPA and
Sears are pleased to explain the Emission Control System
Warranty on your model year 2000 and later small off-road
engine (SORE). in California, new small off-road engines
must be designed, built and equipped to meet the State's
stringent anti-smog standards. Elsewhere in the United
States, new non-road, spark-ignition engines certified for
mode] year 1997 and later, must meet similar standards set
forth by the U.S.EPA. Sears must warrant the emission
control system on your engine for the periods of time listed
below, provided there has been no abuse, neglect, or
improper maintenance of your small off-road engine.
Your emission control system may include parts such as the
carburetor or fuel-injection system, the ignition system, and
catalytic converter. Also included may be hoses, belts,
connectors and other emission related assemblies.
Where a warrantable condition exists, Sears will repair your
small off-road engine at no cost to you including diagnosis,
parts and labor.
Sears Emission Controt Defects Warranty Coverage
The 1995 and later small off-road engines are warranted for
two years. If any emission-related part on your engine is
defective, the part will be repaired or replaced by Sears.
Owner's Warranty Responsibilities
As the small off-road engine owner, you are responsible for
the performance of the required maintenance listed in this
owner's manual. Sears recommends that you retain al! your
receipts covering maintenance on your sma]! off-road
engine, but Sears cannot deny warranty solely for the lack of
receipts or for your failure to ensure the performance of al!
scheduled maintenance.
As the small off-road engine owner, you should however be
aware that Sears may deny you warranty coverage if your
small off-road engine or a part has failed due to abuse,
neglect, improper maintenance or unapproved modifications.
You are responsible for presenting your small off-road
engine to an approved Sears Service Center as soon as a
problem exists. The warranty repairs should be completed in
a reasonable amount of time, not to exceed 30 days.
if you have any questions regarding your warranty rights and
responsibilities, you should contact a Sears Service
Representative at 1-800-469-4663.
Sears Emission Controt Defects Warranty Provisions
The following are specific provisions relative to your
Emission Control Defects Warranty Coverage.
1. Warranted Parts
Coverage under this warranty extends only to the parts
listed below (the emission control systems parts) to the
extent these parts were present on the engine purchased.
a. Fuel Metering System
Cold start enrichment system
Carburetor and internal parts
Fue! Pump
b. Air Induction System
Air cleaner
Intake manifold
c. Ignition System
Spark plug(s)
Magneto ignition system
d. Catalyst System
Catalytic converter
Exhaust manifold
Air injection system or pulse valve
e. Miscellaneous Items Used in Above Systems
Vacuum, temperature, position, time sensitive valves
and switches
Connectors and assemblies
2. Length of Coverage
Sears warrants to the initial owner and each subsequent
owner that the Warranted Parts shall be free from
defects in materials and workmanship which caused the
failure of the Warranted Parts for a period of two years
from the date the engine is delivered to a retail
purchaser.
3. No Charge
Repair or replacement of any Warranted Part will be
performed at no charge to the owner, including
diagnostic labor which leads to the determination that a
Warranted Part is defective, if the diagnostic work is
performed at an approved Sears Service Center.
4. Claims and Coverage Excmusions
Warranty claims shaw be flied in accordance with the
provisions of the Sears Warranty Policy. Warranty
coverage shall be excluded for failures of Warranted
Parts which are not origina! Sears parts or because of
abuse, neglect or improper maintenance as set forth in
the Sears Engine Warranty Policy. Sears is not liable to
cover failures of Warranted Parts caused by the use of
add-on, non-original, or modified parts.
5. Maintenance
Any Warranted Part which is not scheduled for
replacement as required maintenance or which is
scheduled only for regular inspection to the effect of
"repair or replace as necessary" shall be warranted as to
defects for the warranty period. Any Warranted Part
which is scheduled for replacement as required
maintenance shall be warranted as to defects only for
the period of time up to the first scheduled replacement
for that part. Any replacement part that is equivalent in
performance and durability may be used in the
performance of any maintenance or repairs. The owner
is responsible for the performance of all required
maintenance, as defined in this owner's manual.
6. Consequential Coverage
Coverage hereunder shall extend to the failure of any
engine components caused by the failure of any
Warranty Part still under warranty.
In the USA and Canada, a 24-hour hotline, 1-800-469-4663, has a menu of pre-recorded messages offering you product
maintenance information.
3O

Emissions Durability Period and Air index
Information On Your Engine Emissions Labe_
Engines that are certified to meet the California Air
Resources Board (CARB) Tier 2 Emission Standards must
display information regarding the Emissions Durability Period
and Air Index. The engine manufacturer makes this
information available to the consumer on emission labels.
The Emissions Durability Period describes the number of
hours of actual running time for which the engine is certified
to be emissions compliant, assuming proper maintenance in
accordance with the Operating & Maintenance Instructions.
The following categories are used:
Moderate: Engine is certified to be emission compliant for
125 hours of actual engine running time.
Intermediate: Engine is certified to be emission compliant
for 250 hours of actual engine running time.
Extended: Engine is certified to be emission compliant for
500 hours of actual engine running time.
For example, a typical walkobehind lawn mower is used
20 to 25 hours per year. Therefore, the Emissions
Durability Period of an engine with an intermediate rating
would equate to 10 to 12 years.
The Air hdex is a calculated number describing the relative
level of emissions for a specific engine family. The lower the
Air Index, the cleaner the engine. This information is
displayed in graphical form on the emisions labe!.
Emissions Compliance Period On Engine
Emissions Compliance Label
After July 1,2000 certain Sears engines will be certified to
meet the United States Environmenta! Protection Agency
(USEPA) Phase 2 emission standards. For phase 2 certified
engines, the Emissions Compliance Period referred to on
the Emissions Compliance labe! indicates the number of
operating hours for which the engine has been shown to
meet Federal emission requirements. For engines less than
225 cc displacement, Category' C = 125 hours, B = 250
hours and A = 500 hours. For engines of 225 cc or more,
Category C = 250 hours, B = 500 hours and A = 1000 hours.
This engine has an intermediate rating with and Air Index of
2. The EPA Emissions compliance period is Category B. The
diplacement of this engine is 206 cc.
Below is a generic representation of the emission label
typically found on a certified engine.
FAMILY:XXXXXoXXXXXX XXXXXX
31

GARANTIA ........................................................... 32
REGLAS DE SEGURIDAD ............................. 33-34
CONOZCA SU GENERADOR ............................... 35
MONTAJE ....................................................... 36-37
FUNCIONAMENTO ........................................ 38-42
ESPECIFICACIONES ........................................... 43
MANTENIMIENTO .......................................... 44-46
ALMACENAMENTO ............................................ 47
REPARACION DE AVERIAS ............................... 48
GARANTIA DEL SISTEMA DE CONTROL
DE EMISIONES .............................................. 50-51
COMO ORDENAR PARTES ........ ULTIMA PAGINA
GARANTIA LIMITADA GENERADORES CRAFTSMAN
SEARS le garantiza al oomprador original que el alternador y e! motor de su generador port&til estar& libre de defectos en
materiales y mano de obra en los componentes y pot el periodo de tiempo establecido a continuaci6n a partir de la fecha
de compra original. Esta garanfia no es transferible.
CLIENTE* COMERCIAL*
AIternador 2 Athos(segundo ado despide s6!o) 1 AtSo
Motor 2 A_os(segundo atSo despide solo) 1 A_o
* NOTA: Para prop6sitos de esta garantia el t_rmino "Uso del Cliente" representa emuso dom_stico residencial y de
emergencia pot parte de[ comprador original sin inc[uir ap[icaciones donde la unidad sea usada como fuente de
potencia principal El t_rmino "Uso Comerciar' representa todos mos otros usos, incluyendo alquHer, construcci6n,
comercial y para prop6sitos lucrativos. Una vez el generador haya tenido uso comercial, _ste ser_ considerado
como un generador para uso comercial para los fines de esta garantia.
Durante dicho periodo de garantia, SEARS reparara o reemplazara, a su discreci6n, cualquier parte que haya sido
encontrada defectuosa, en examen previo realizado por SEARS, bajo uso y servicio normal**. Las baterias de arranque y
los elementos perecederos como bujias y filtros de aire, que se desgastan con el uso normal, no estan garantizados por
SEARS. Todos los costos de transporte bajo garant{a, incluyendo el env{o a la fabrica, de ser necesario, seran
responsabilidad del comprador y deberan ser pagados por anticipado. Esta garantia no cubre el mantenimiento y servicio
normal y no se aplica a generadores, altemadores, motores o partes que hayan sido sujetos a instalaciones o
modificaciones incorrectas o no autorizadas, mal uso, negligencia, accidente, sobrecarga, exceso de velocidad,
mantenimiento, reparacion o almacenamiento incorrecto que, a juicio de SEARS, afecte negativamente su funcionamiento y
confiabilidad.
** DESGASTE NOR[VIAL: Como con todos los dispositivos mec_nicos, mos motores necesitan el servicio y
reemplazo peri6dico de las partes para funcionar en buenas condiciones. Esta garantia no cubre reparaciones
cuando emuso normal haya sobrepasado ta vida QtH de una parte o motor.
NO EXISTEN OTRAS GARANTIAS EXPRESAS. SEARS POR MEDIO DE LA PRESENTE DESCONOCE TODAS LAS
GARANTiAS IMPLICiTAS, INCLUYENDO, SIN LIMITARSE, A AQUELLAS DE COMERCIALIZAC!ON Y ADAPTACION
PARA UN PROPOSITO PARTICULAR AL EXTREMO PERMITJDO POR LA LEY. LA DURACJON DE CUALQUIER
GARANTJA IMPLICITA QUE NO PUEDA SER DESCONOCIDA, ESTA LIMITADA AL PERJODO DE TIEMPO
ESPECIFICADO EN LA GARANTIA EXPRESA. LA RESPONSABtLIDAD LEGAL ES EXCLUIDA POR DAIqOS
CONSECUENCJALES, tNCiDENTALES O ESPECIALES BAJO CUALQUJERA DE LAS GARANTiAS.
Algunos estados no permiten limitaciones en la duraci6n de las garantias implicitas, o la exclusi6n o limitaci6n de da_os
incidentales o consecuenciales, por tanto las limitaciones o exclusiones anteriormente mencionadas podrian no aplicarse
a usted. Esta garantia le otorga derechos legales especificos; usted podria tener otros derechos, los cuales cambian de
estado a estado.
Para servicio, visite su centro de servicio de garantia autorizado SEARS mas cercano. El servicio de garantia puede ser
Ilevado a cabo Onicamente por un centro de servicio autorizado SEARS. Esta garantia no se podr& aplicar para servicio en
otros centros de servicio. Evidencia de la fecha de compra original deber& ser presentada en el momento de solicitar el
servicio de garantia.
SEARS, ROEBUCK AND CO., Department 817WA, Boffman Estates, IL 60179
32

Este es el simbolo de alerta de seguridad. Es usado para indicarle situaciones con peligros potenciales de
lesion para e[ persona[. Siga [as instrucciones de todos los mensajes de seguridad que aparecen despues de
este simbo[o para evitar posibJes [esiones o muerte.
Leaesteman°a,demaoeraco,dodosay
j__l_J;J..... famHiaHcese con su generador. Conozca sus
usos, sus Hmitaciones y cualquier peJigro
retacionado con el mismo.
El simbolo de alerta de seguridad (,_) es usado con una
palabra (PELIGRO, ADVERTENCIA, PRECAUCION), un
mensaje por escrito o una ilustraci6n, para alertarlo acerca
de cuaJquier situaci6n de peligro que pueda existir.
PELIGRO indica un riesgo el cual, si no se evita, eausar& la
muerte o una hedda grave. ADVERTENCIA indica un riesgo
el cual, si no se evita, puede causar la muerte o una herida
grave. PRECAUCl6N indica un riesgo, e! cual, si no se
evita, puede causar heridas menores o moderadas.
PRECAUCK)N, cuando se usa sin el simbolo de alerta,
indica una situaci6n que podria resultar en el dar5o del
equipo. Siga los mensajes de seguddad para evitar o reducir
los riesgos de heridas e inclusive la muerte.
A
E[ escape de[ motor de este producto contiene
elementos quimicos reconocidos en el Estado de
California pot producir c&ncer, defectos de nacimiento
u otros daF_os de tipo reproductivo.
ADVERTENCIA
. Este generador no cumple la norma 33CFR-183 del cuerpo de
guardacostas de EE.UU. y no debe utilizarse en aplicaciones
marinas.
• El uso de un generador no homologado por cuerpo de guardacostas
de EE.UU. puede provocar lesiones y daffos materiales.
Sirnbolos de Peligro y Significados
Electrocutamiento Descarga Electrica Descarga Electrica
Explosi6n Fuego
Gases T6xicos Superficie Caliente Retroceso
ADVERTENCIA
Opere et generador SOLAMENTE al aire libre.
AsegQrese de que los gases de escape no puedan entrar por
ventanas, puertas, tomas de aire de ventilaci6n u otras
aberturas en un espacio cerrado en el que puedan acumularse.
NO opere eI generador dentro de un edificio o lugar cerrado,
incluyendo et compartimiento del generador en un vehicuto
recreativo o RV.
ADVERTENCIA
Cuando use un generador como poder de energia auxiliar, notifique
a la compa_ia de utilidades. Use el equipo de transferencia
aprobado para aislar el generador de otra utilidad el6ctrica.
Use un interruptor para ta falla det circuito de tierra (GFCI) en
cuatquier area bastante hQmeda o que sea aitamente conductiva,
tales como terrazas de metal o trabajo hecho con acero.
NO toque los alambres petados o receptaculos.
NO use un generador con cabtes electricos que est6n
malgastados, rotes, pelados o da_ados de cualquier forma.
NO opere eI generador bajo ta tluvia.
NO maneje el generador o cables et6ctricos mientras este parado
en agua, descalzo o cuando tas manos y los pies est6n mojados.
NO permita que personas descalificadas o nWtos operen o
sirvan al generador.
Cuando arranque et motor, tire tentamente del cabte hasta
sentir una resistencia y, a continuaci6n, tire rapidamente de 61
para evitar su retroceso.
NUNCA arranque o pare el motor cuando haya aparatos
el6ctricos conectados yen funcionamiento.
33

ADVERTENCIA
CUANDO ANADA COMBUSTIBLE O VACiE EL
DEP6SITO
Apague et generador (posici6n OFF) y d6jelo enfriar al menos por
2 minutos antes de remover ta tapa de ta combustible. Afloje ta
tapa lentamente para dejar que la presi6n salga del tanque.
Uene o vacie el dep6sito de combustible a la intemperie.
NO ttene demasiado el tanque. Permita at menos espacio para
la expansi6n del combustible.
Mantenga la combustible alejada de chispas, llamas abiertas,
pilotos, calory otras fuentes de ignici6n.
NO encienda un cigarritlo o fume.
CUANDO PONGA EN FUNCIONAMIENTO EL EQUIPO
Compruebe que ta bu]ia, et silenciador, ei tap6n del dep6sito de
combustible y el filtro de aire estan instalados.
NO arranque et motor sin la bujia instalada.
Si se ha derramado combustible, espere a que se evapore
antes de arrancar el motor.
CUANDO OPERE EL EQUJPO
NO incline el motor o et equipo, de tat manera que ta
combustible se pueda derramar.
NO estrangute el carburador para parar et motor.
Este generador no es apto para el uso en equipos m6viles ni en
aplicaciones marinas.
CUANDO TRANSPORTE O REiPARE EL EQUIPO
Transporte o repare el equipo con el tanque de combustible vacio, o
con ta valvula para apagar et combustible, apagada (posici6n OFF).
Desconecte el cable de ta bujia.
CUANDO ALMACENE O GUARDE EL EQUIPO CON
COMBUSTIBLE EN EL TANQUE
Almacene atejado de calderas, estufas, calentadores de agua,
secadoras de ropa u otros aparatos etectrodom6sticos que
posean pilotos u otras fuentes de ignici6n, porque eltos pueden
encender los vapores de la combustible.
ADVERTENCIA
NO toque tas superficies calientes.
Permita que ei equipo se enfrie antes de tocarlo.
El generador debe estar situado a un minimo de 152 cm
(5 pies) de toda estructura con muros combustibles y/o otras
materias combustibles.
Mantenga un minimo de 92 cm (3 pies) atrededor de ta carcasa
del generador, para facilitar la ventilaci6n y et mantenimiento del
generador.
En el estado de California es obtigatorio, segOn ta ley, et uso de
apagachispas (Secci6n 4442 det C6digo de Recursos POblicos de
California). Otros estados pueden tener teyes similares. Las leyes
federales se aptican en tierras federates. Si equipa el silenciador
con un apagachispas, este debera ser mantenido en buenas
condiciones de trabajo. Usted puede ordenar et apagachispas a
trav6s de su distribuidor de servicio autorizado Sears.
CUANDO AJUSTE O HAGA REiPARACIONES A SU
GENERADOR
Siempre desconecte et atambre de ta bujia y col6quelo donde
no pueda entrar en contacto con la bujia.
CUANDO PRUEBE LA BUJiA DEL MOTOR
Utitice un comprobador de bujias homotogado.
NO comprueba la chispa sin la buj{a instalada.
PRECAUCtON
No cambie ninguna vetocidad determinada. El generador
suministra una frecuencia y un voltaje calificado cuando
funciona a una velocidad determinada.
No modifique al generador en ninguna forma.
PRECAUCION
Vea "No sobrecargue generador".
Encienda su generador y deje que et motor se estabitice antes
de conectar las cargas et6ctricas.
Conecte ias cargas el_ctricas en ta posici6n de apagado (OFF),
tuego encienda (ON) para su operaci6n.
Apague (OFF) tas cargas el6ctricas y desconectelas del
generador antes de parar el generador.
Use el generador solamente con ta finatidad para el cual fue
diseSado.
Si usted tiene atguna pregunta acerca de las finalidades de uso
det generador, pregOntete a su concesionario o contacte a
Sears.
Opere et generador solamente en superficies nivetadas.
NO exponga at generador a una humedad excesiva, polvo,
suciedad o vapores corrosivos.
NO inserte cualquier objeto a trav6s de tas ranuras de
enfriamiento.
Si los aparatos conectados se sobrecalientan, apaguetos y
descon6ctetos det generador.
Apague el generador si:
-Se pierde la salida el6ctrica;
-El equipo produce chispas, humo o emite llamas;
-La unidad vibra de una manera excesiva.
34

CONOZCA SU GENERADOR
Lea este manual del propietario y Jas tegJas de seguridad antes de operar su generador.
Compare Jes Hustreciones con su generador pare familiarizarse con la ubiceci6n de los diferentes controles y
ajustes. Conserve este manual pare referencias futures.
Interruptor de Arranque de
Tanque de Combustible// Marcha/Parado Retroceso
/
Tapa del Dep6sito _ Palanca del
del Aceite Cebador
/
Tomacorrientes Dobles de /
120 Voltios AC, 20 Amperios _j!
Depurador
de Aire
\
\
Tomacorrientes de
120/240 Voltios AC,
20 Amperios
Cortacircuitos
Arranque de Retroceso o Usado para arrancar el motor.
Cortacircuitos - Cada tomacorriente posee un cortacircuito
para proteger el generador contra sobrecargas electricas.
Los cortacircuitos son de! tipo 'oprimir para reposicionarL
Depurador de Aire o Filtra e! aire de entrada a medida que
penetra en e! motor.
hterruptor Balancin oDebera ester en la posicion "On"
(En) pare darle arranque al motor, Co!6quelo en la posici6n
"Off" (Apagado) pare detener un motor en funcionamiento,
Palanca del Cebador o Usada cuando se esta dando
arranque a un motor frio.
Silenciador Apagachispas -- El silenciador disminuye el
ruido de! motor y esta equipado con una pantalla
apagachispas,
Tape del Dep6sito del Aceite - Liana ei motor con aceite
aquL Vea la pagina 37 para las recomendaciones del aceite,
Silenciador
Apagachispas
Tuerca Mariposa de
Conexion A Tierra
Tanque de Combustible : El tanque tiene una capacidad
de 4 ga!on americano de combustible sin contenido de
plomo.
Tomacorriente Dobles de 120 Voltios AC, 20 Amp --
Pueden ser utilizados para suministrar alimentaci6n electrica
para el funcionamiento de cargas del motor, herramientas,
aparatos especiales e iluminaci6n electrica de 120 Voltios
ACa 20 Amperios, monof&sica de 60 Hz.
Tomaeorriente con Dispositivo de Seguridad de
120/240 Voltios, 20 Amp -- Puede ser utilizado para
suministrar alimentaci6n electrica para e! funcionamiento de
cargas del motor, herramientas, aparatos especiales e
iluminaci6n electrica de 120 y/o 240 Voltios ACa
20 Amperios, monof&sica de 60 Hz.
Tuerca Mariposa de Conexion A Tierra o Si requiri6,
consulte con un electricista cualificado, un inspector
electrico o el organismo competente.
35

PARA RET RAR EL GENERADOR
DE LA CAJA
Abra con cuidado las tapas supefiores de la caja de
envio,
Corte dos esquinas en el extremo de la caja de la parte
superior a la inferior, de manera que pueda doblar e!
panel hacia abajo en forma plana, despues retire todo el
material de protecci6n,
Retire el generador y su contenido de la caja de envio,
CONTENIDO DE LA CAJA
Revise todo el contenido compar&ndo!o con la lista a
continuacion:
Unidad Principal
Aceite del Motor
Manual del Propietario
Juego de Ruedas
Si cualquier parte falta o esta da_ada, Ilame a la Linea de
Ayuda del Generador al 1o800o222o3136.
INSTALE EL JUEGO DE RUEDAS
El juego de ruedas est& diseSado para mejorar el transporte
del generador.
NOTA: Este Juego de Ruedas no ha sido disel_ado para ser
usado en la carretera,
Necesitara dos 1/2" o 13ram Ilaves inglesas abiertas o
una llave inglesa del enchufe con 1/2"o 13mm
enchufes, una 15/16" llave inglesa y unas pinsas de
punta para instalar el juego de ruedas,
Instale emJuego de Ruedas Como Sigue:
1. Coloque e! fondo de la camilla de! generador en una
superficie plana.
2. Coloque sementa! de eje por iguala de rueda en el
marco de curia,
3. Uso 15/18" la Ilave inglesa asegurar el semental de eje
para encuadrar con nuez de mermelada 5/8-18,
4. Instale el otro semental de eje en la misma manera,
NOTA: Esta seguro instalar la rueda con inboard levantado
de eje,
5. La unidad de la punta e insta!a la rueda, Co!oque
arandela plana sobre semental de eje,
6. Retenga la rueda en el eje !lena de alfiler que retiene.
Instale otra rueda en el tone! restante de eje la misma
manera.
7. Conecte el piema de apoyo usa dos 1/2" o 13 mm
Ilaves inglesas con un 20 mm tornillo de la tapa y nuez
de cerradura,
8. Centre el asidero que levanta en el fin del generador de
cuna. Conecte e! asidero que usa dos 1/2" o 13 mm
Ilaves inglesas con dos 45ram tornillos y dos nueces del
ma! de ojo.
Tuerca de
Seguridad Atasquese Nuez
Pierna de Apoyo
Tornillos
Rueda
Arandela
/
Pasadar de Reteci6n
Tuerca de Seguridad
36

ANTES DE DARLE ARRANQUE AL
Agregue Aceite de Motor
IMPORTANTE: Cualquier intento de hacer girar o arrancar
el motor antes de que se haya depositado el aceite
recomendado puede resultar en falla del motor.
NOTA: Cuando agregue aceite al compartimiento del motor,
utilice Onicamente aceite detergente de alta calidad, designado
con la clasificacion AP! de servicio SF, SG, SH, SJ o superior.
NO use aditivos especiales.
1. Seleccione una viscosidad de acuerdo a la tabla siguiente:
Temperaturas de Uso Esperadas
NOTA: Todo aceite sintetico que cumpla Ins
especificaciones ILSAC GFo2, con marca de certificaci6n
API y con sfmbolo de servicio API con 'SJ/CF ENERGY
CONSERVING" o superior es un aceite aceptable a todas
las temperaturas. El uso de aceite sintetico no altera los
intervalos de cambio de aceite indicados.
* El uso de aceites multigrado (5Wo30, 10W-30, etc.) en
temperaturas mayores a los 40°F (4°C) ocasionara un
consumo de aceite mayor al normal Cuando utilice un
aceite multigrado, revise con mayor frecuencia el nivel de
aceite del motor.
** Si utiliza aceite SAE 30 en temperaturas inferiores a los
40"F (4_'C), ocasionara que el arranque sea mas dificil e
incluso que se desbiele e! motor debido a su inadecuada
lubricacion interna.
2. SitOe e! generador en una superficie pinna y limpie la
zona de alrededor del tapon de Ilenado de aceite.
3. Quite la varilla de nivel de aceite y Ilmpiela con un trapo
limpio. Vuelva a colocarla y ajOstela en su posici6n.
Saqueia de nuevo y compruebe el nivel de aceite.
4. Vierta lentamente aceite en la abertura de Ilenado.
Haga pausas para permitir que el aceite se deposite.
Llene hasta la marca "Full" (lleno) de la varilla de nivel.
NO AItADA ACEITE EN EXCESO. Saque la varilla y
compruebe el nivel de aceite.
Nivel
,_-- Lleno de
Aceite
NOTA: Usted no puede necesitar utilizar todo el aceite
suministrado.
5. Vuelva a co!ocarla y aj0stela en su posici6n.
NOTA: Revise el aceite frecuentemente durante e!
despegue del motor.
Agregue Combustible
ADVERTENCIA
CUANDO ANADA COMBUSTIBLE
Apague el generador (posici6n OFF) y dejelo enfriar al menos
pot 2 minutos antes de remover la tapa de la combustible.
Afloje ta tapa lentamente para dejar que la presi6n salga del
tanque.
Llene et dep6sito de combustible a ta intempede.
NO Ilene demasiado et tanque. Permita al menos espacio para
ta expansi6n det combustible.
Mantenga la combustible alejada de chispas, llamas abiertas,
pilotos, cator y otras fuentes de ignici6n.
NO encienda un cigarrillo o fume.
NOTA: Este motor esta certificado para funcionar con
gasolina. Sistema de control de emisiones de gases de
escape: EM (Modificaciones de! motor).
1. Utilice combustible normal sin plomo, limpia y nueva
con un minimo de 85 octanos. NO utilice combustible
que contenga metano! ni mezcle aceite con
combustible.
2. Limpie el area alrededor de la tapa de Ilenado de!
combustible, retire la tapa.
3. Agregue lentamente combustible regular "SIN PLOMO"
a! tanque de combustible. Use un embudo para evitar
que se derrame. Llene el tanque lentamente hasta
aproximadamente 1.5" por debajo de la parte la cima
del cuello de! tubo de Ilenado.
4. Instale la tapa del tanque de combustible y limpie la
combustible que se haya derramado.
iPRECAUCION! Los combustibles con mezcla de alcohol
(gasoho!, etanol o metanol) pueden atraer la humedad y
provocar la separaci6n y formacion de acidos durante el
almacenamiento. Los gases acidos pueden daSar el circuito
de combustible y el motor durante el almacenamiento.
Para evitar este tipo de problemas, vacie e! circuito de
combustible cuando vaya a almacenar la unidad durante
30 dins o mas. Vacie el deposito de combustible, arranque e!
motor y dejelo funcionar hasta que los conductos de
combustible y el carburador queden vacios. Utilice combustible
nuevo la proxima temporada. Para obtener mas informacion a!
respecto, consulte "Almacenamiento" en la pagina 47.
NUNCA utilice productos limpiadores para motores o
carburadores en el deposito de combustible, ya que podrian
provocar daSos permanentes.
37

COMO USAR SU GENERADOR
Sl TIENE PROBLEMAS operando su generador despu6s de
leer el manual, por favor Ilame a la linea de ayuda para
generadores al 1-800o222o3136.
Tierra del Sistema
El generador dispone de una conexion a tierra del sistema
que conecta los componentes del bastidor a los terminales
de tierra de los enchufes hembra de salida de CA. La tierra
del sistema esta conectada al cable de CA neutro que, a su
vez, est& conectado al bastidor del generador.
Requisitos Especiales
Es posible que haya normas u ordenanzas locales y
nacionales en materia de seguridad e higiene en el trabajo
aplicables al uso de! generador. Consulte con un electricista
cualificado, un inspector electrico o el organismo
competente.
En algunas zonas, es obligatorio registrar los
generadores en las compaSias el6ctricas locales.
Si el generador se utiliza en una obra, puede ser
necesario cumplir normas y requisitos adicionales.
Conexi6n al Sistema EI6ctrico de un
Edificio
Las conexiones a efectos de alimentaci6n de reserva al
sistema el6ctrico de un edificio deben set realizadas por un
electricista cualificado. La conexi6n debe aislar la
alimentaci6n del generador de la alimentaci6n de la red
p0blica y debe cumplir todas las leyes y normas el6ctricas
vigentes.
ADVERTENCIA
Cuando use un generador como poder de energia auxiliar, notifique
a ta compa_ia de utilidades. Use et equipo de transferencia
aprobado para aistar et generador de otra utilidad et6ctrica.
Use un interruptor para la falla del circuito de tierra (GFCI) en
cualquier area bastante hOmeda o que sea altamente conductiva,
tales como terrazas de metal o trabajo hecho con acero.
NO toque los alambres pelados o receptacutos.
NO use un generador con cables et6ctricos que est6n
malgastados, rotos, pelados o da_ados de cuatquier forma.
NO opere et generador bajo la Ituvia.
NO maneje el generador o cables electricos mientras est6 parado
en agua, descatzo o cuando las manos y los pies est6n mojados.
NO permita que personas descalificadas o niSos operen o
sirvan al generador.
Ubicaci6n del Generador
Espacio Libre A[rededor de[ Generador
ADVERTENCIA
Opere et generador SOLAMENTE al aire libre.
AsegOrese de que los gases de escape no puedan entrar por
ventanas, puertas, tomas de aire de ventilaci6n u otras
aberturas en un espacio cerrado en el que puedan acumularse.
NO opere et generador dentro de un edificio o lugar cerrado,
incluyendo el compartimiento del generador en un vehicuto
recreativo o RV.
El generador debe estar situado a un minimo de 152 cm
(5 pies) de toda estructura con muros combustibles y/o otras
materias combustibles. Mantenga un minimo de 92 cm
(3 pies) alrededor de! generador, incluido la parte superior,
para facilitar la ventilaci6n y el mantenimiento de! generador.
Sit0e el generador en una zona bien ventilada que permita
la eliminaci6n de los gases de escape mortales. No instale
el generador en lugares en los que los gases de escape se
puedan acumular o entrar en un edificio que pueda estar
ocupado. AsegOrese de que los gases de escape no puedan
entrar por ventanas, puertas, tomas de aire de ventilaci6n u
otras aberturas en un espacio cerrado en el que puedan
acumularse. Tenga en cuenta los vientos y las corriente de
aire preponderantes cuando eli]a la ubicacion del generador.
/ Tipica Generador Mostrada
Salida del Escape
38

Encienda e_ Motor
Vea "No sobrecargue generador".
Encienda su generador y deje que el motor se estabilice antes
de conectar tas cargas el6ctricas.
Conecte las cargas et6ctricas en la posici6n de apagado (OFF),
luego encienda (ON) para su operaci6n.
Apague (OFF) las cargas et6ctricas y descon6ctelas del
generador antes de parar el generador.
Desconecte todas las cargas electricas del generador. Use
las siguientes instrucciones para encender, paso por paso,
en orden num@ico.
1. AsegOrese de que la unidad esta en una superficie plana.
IMPORTANTE: Si la unidad no se arranca y utiliza en una
superficie plana, se pueden producir problemas de arranque
y de parada durante e! funcionamiento.
2. Gire la valvula del combustible a la posicion "On". El
asidero de la valvula del combustible debe ser vertical
(se_alar hacia el suelo) para e! combustible para fluir.
J
Valvula del Combustible
en posici6n "On"
3. Coloque la palanca de choke en la posici6n "Choke".
4. Coloque el interruptor balancin a la posici6n "On".
5. Agarre la manilla de retroceso y hale lentamente hasta
que puede sentir un poco de resistencia. Luego hale
rapidamente para encender el motor.
ADWR'rE.CmA I
Cuando arranque el motor, tire lentamente del cable hasta
sentir una resistencia y, a continuaci6n, tire rapidamente de et
para evitar su retroceso.
NUNCA arranque o pare el motor cuando haya aparatos
el6ctricos conectados y en funcionamiento.
IMPORTANTE: 8i el motor se desborda, coloque la palanca
estranguladora en la posicion "Run" e intente arrancarlo
hasta conseguirlo.
6. Mueva la palanca de choke a la posici6n "Run" una
distancia corta a la vez por algunos segundos en un
clima calido, o algunos minutos en un clima frio. Deje
que e! motor corra suavemente antes de cada cambio.
Opere con el choke en la posici6n "Run".
NOTA: Si el motor arranca despues de tirar tres veces del
arrancador pero no sigue funcionando, o si la unidad se
para en funcionamiento, asegOrese de que la unidad esta
en una superficie plana y compruebe que el nivel de aceite
del cigOefial es correcto. La unidad puede equiparse con un
dispositivo de protecci6n de bajo nivel de aceite.
ADVERTENCIA
NO toque las superficies catientes.
Permita que el equipo se enfrie antes de tocado.
El generador debe estar situado a un minimo de 152 cm
(5 pies) de toda estructura con muros combustibles y/o otras
materias combustibles.
Mantenga un minimo de g2 cm (3 pies) ahededor de la carcasa
det generador, para facititar la ventitaci6n y el mantenimiento del
generador.
En et estado de California es obligatorio, segQn la tey, el uso de
apagachispas (Secci6n 4442 del C6digo de Recursos PQblicos de
California). Otros estados pueden tener leyes similares. Las teyes
federates se aplican en tierras federales. Si equipa et silenciador
con un apagachispas, este debera ser mantenido en buenas
condiciones de trabajo. Usted puede ordenar el apagachispas a
traves de su distribuidor de servicio autorizado Sears.
Conexion de Cargas Elecricas
Deje que el motor se estabilice y se caliente pot unos
minutos despues del arranque.
Enchufe y encienda las cargas electricas AC de
120 Voltios, monofasicas de 60 Hertzios deseadas.
NO conecte cargas de 240 Voltios a los tomacorrientes
de 120 Voltios.
NO conecte cargas trifasicas a los tomacorrientes.
NO conecte cargas de 50 Hertzios al generador.
NO SOBRECARGUE GENERADOR. Vea "No
Sobrecargue Generador".
Detener emMotor
1. Desconecte todas las cargas electricas de la unidad.
NUNCA arranque o detenga el motor con dispositivos
electricos conectados a e! y encendidos.
2. Permita que e! motor funcione sin carga durante dos
minutos para estabilizar las temperaturas internas de la
unidad.
3. Mueva e! interruptor del motor a la posici6n 'Off' (Apagado).
4. Gire la valvula a la posici6n "Off" (Apagado).
NO coloque la patanca estrangutadora en ta posici6n "Choke"
para parar et motor. El motor podria petardear, incendiarse o
daSarse.
39

JUEGOS DE CORDONES Y
ENCHUFES CONECTORES
PRECAUCtON
• NUNCA intente suministrar corriente a un dispositivo de
amperaje superior at que puede suministrar el generador o el
enchufe hembra.
• NO sobrecargue et generador. ConsuRe el apartado "No
Sobrecargue Generador".
Use Onicamente cordones de extensi6n de alta calidad y
bien aislados con los tomacorrientes electricos dobles de
120 Voltios de! generador.
Revise las capacidades de todos las cordones de extensi6n
antes de usar!os. Los juegos de cordones de extensi6n
utilizados deberan tenet una capacidad de 125 Voltios AC a
20 Amperios o mayor para la mayoria de los dispositivos
el6ctricos. Sin embargo, algunos dispositivos podrian no
requerir este tipo de cord6n de extensi6n, Revise el manual
del propietario de esos dispositivos para ver las
recomendaciones de! fabricante.
Mantenga los cordones de extensi6n Io mas corto posible,
preferiblemente menos de 15 pies de largo para evitar la
caida de volta]e y posible recalentamiento de los alambres.
Tomacorfiente Doble de 120 Vo_tios AC
Cada tomacorriente esta protegido contra sobrecargas por
medio de un cortacircuito con dispositivo de reposici6n.
Utilice cada uno de estos tomacorrientes para operar cargas
el6ctricas de 120 Voltios AC, monofasicas de 60 Hz que
requieran hasta 2,400 vatios (2.4 kW) a 20 Amperios de
corriente.
i
Tomacorriente de 120/240 Vo[tios AC,
20 Arnperios
Este es un tomacorriente de capacidad total, Io que significa
que usted puede tomar e! vatiaje nominal total de este solo
tomacorriente. Este es una tomacorriente tipo NEMA
L14-20. La toma esta protegida por dos cortacircuitos de
20 Amperios con dispositivo de reposici6n.
_go de Cable de 4 Alambres
(Neutro)
Y (Cargado) X (Cargado)
NEMA L14-20 Tierra (Verde)
Usted debera usar un enchufe para conector tipo bloqueo
NEMA L14-20 con ei tomacorriente de 240 Voltios. Conecte
un ]uego de cordones de 4 alambres al enchufe y alas
cargas electricas deseadas. Los juegos de cordones
deberan tener una capacidad de 250 Voltios AC a
20 Amperios.
OPERACION DURANTE UN CLIMA
FRtO
En ciertas condiciones clim&ticas (temperaturas inferiores a
4 ° C [40 ° F] combinadas con un alto nive! de humedad), su
generador puede experimentar formaci6n de hielo en el
carburador o e! sistema de ventilaci6n de! carter. Para
reducir este problema, es necesario realizar !o siguiente:
1. Aseg6rese de que el generador tenga combustible
nuevo y limpio.
2. Abra la valvula de combustible (gire la valvula a la
posici6n de abierto).
3. Utilice aceite 5W°30 SAE (se prefiere sintetico, vea
pagina 37).
4. Verifique e! nive! de aceite diariamente o despu6s de
cada ocho (8) horas de funcionamiento.
5. Mantenga el generador que sigue el "Horario de la
Conservaci6n" en pagina 44.
6. Prote]a la unidad de la intemperie.
4O

En caso de emergencia, utilice la caja de carton dei
embalaje original como una proteccion temporal
7. Corte las tapas de la caja.
8. Corte uno de los lados largos de la caja para de]ar
expuesto e! lado de[ silenciador de la unidad como se
muestra.
Viento
Lado de! silenciador expuesto. Su unidad puede tener una
apariencia diferente de como se muestra mas arriba.
[MPORTANTE: El generador debe estar situado a un
m[nimo de 152 cm (5 pies) de toda estructura con muros
combustibles y/o otras materias combustibles. Mantenga un
m[nimo de 92 cm (3 pies) alrededor del generador, incluido
la parte superior, para facilitar la ventilacion y e[
mantenimiento de! generador.
ADVERTENC[A
NO toque tas superficies calientes.
Permita que et equipo se enfde antes de tocarlo.
El generador debe estar situado a un minimo de 152 cm
(5 pies) de toda estructura con muros combustibles y/o otras
materias combustibles.
Mantenga un minimo de 92 cm (3 pies) atrededor de ta carcasa
del generador, para facilitar la ventilaci6n y el mantenimiento del
generador.
Retire ta protecciSn cuando la temperatura sea superior a 4 ° C
[40 ° F].
9. Corte las ranuras adecuadas para tener acceso a los
tomacorrientes de la unidad.
10. Arranque la unidad y despues coloque la caja de carton
encima.
NOTA: Retire la protecci6n cuando la temperatura sea
superior a 4 ° C [40 ° F].
Para una protecci6n mas permanente, construya una estructura
que rodee los tres lados y la parte superior de[ generador.
7. AsegOrese de que quede expuesto e! lado completo del
silenciador del generador, como se muestra.
[MPORTANTE: El generador debe estar situado a un
m[nimo de 152 cm (5 pies) de toda estructura con muros
combustibles y/o otras materias combustibles. Mantenga un
m[nimo de 92 cm (3 pies) alrededor del generador, incluido
la parte superior, para facilitar la ventilaci6n y e!
mantenimiento del generador.
8.
10,
11,
El extremo expuesto debe estar situado en direccion
contraria a! viento y los elementos.
La estructura debera conservar suficiente calor de!
generador a fin de evitar problemas de formacion de hie!o.
Arranque e! motor y mantengalo en marcha en exteriores.
AsegOrese de que los gases de escape no puedan
entrar por ventanas, puertas, tomas de aire de
ventilaci6n u otras aberturas en un espacio cerrado en
el que puedan acumularse.
ADVERTENCJA
Opere et generador SOLAMENTE al aire libre.
Aseg@ese de que los gases de escape no puedan entrar pot
ventanas, puertas, tomas de aire de ventilaci6n u otras
aberturas en un espacio cerrado en el que puedan acumularse.
NO opere et generador dentro de un edificio o lugar cerrado,
incluyendo et compartimiento del generador en un vehicuto
recreativo o RV.
12. El generador no debe quedar mas encerrado de Io que
se muestra.
13. Retire la proteccion cuando la temperatura sea superior
a 4 ° C [40 ° F]_
14. Apague el motor y dejelo enfdar durante dos (2)
minutos antes de volver a abastecer de combustible.
41

NO SOBRECARGUE GENERADOR
Capacidad
Usted debe asegurarse que su generador puede proveer el
suficiente vataje calificado (cuando este funcionando) y de
carga (al encender) para los aparatos a los cuales va a
proveer la energia, al mismo tiempo. Siga estos pasos:
1. Seleccione los aparatos que recibir&n la energia, al
mismo tiempo.
2. Totalice los vatios calificados (cuando este
funcionando) de estos aparatos. Esta es la cantidad de
energia que su generador debe producir para mantener
eso aparatos funcionando adecuadamente.
3. Calcule la cantidad de vatios de carga (al encender)
que usted necesitara. El vataje de carga es la cantidad
minima de electricidad, necesaria para encender
herramientas o aparatos con motores electricos, tales
como, sierras circulares o refrigeradores, Debido a que
no todos los motores se encienden al mismo momento,
e! vataje total de carga se puede estimar al affadir
solamente el(los) aparato(s) con e! vataje adicional mas
alto, al total del vataje calificado, obtenido en el paso 2.
Ejemplo:
Herramienta o
Aparato EI6ctrico
Aire Acondicionado
de Ventana
Refdgerador
Congelador
industrial
Tetevisi6n
Luz (75 Vatios)
Vatios Catificados
(cuando este
funcionandoZ
1200
8OO
5OO
5OO
75
Total = 3075
Vatios para
funcionar
Vatios Adicionates
de Carga (al
encender)
1800
1600
5OO
1800 (Vatios de
Carga mas alto)
Vataje Total Calificado (cuando este funcionando) = 3075
Vataje de Carga Adiciona! mas alto = 1800
Salida Total Requerida de! Generador = 4875
Control de [a Energia
Para prolongar la vida de su generador y los aparatos que
esten conectados al mismo, es muy importante cuidarlo
cuando se le affaden cargas electricas. Nada deberia estar
conectado a los tomacorrientes de! generador antes de que
su motor sea encendido. La forma correcta y mas segura
para controlar la energia del generador, es la de affadir en
secuencias las cargas, como se describe a continuaci6n:
1. Sin tener nada conectado al generador, encienda el
motor de la manera descrita en este manual.
2. Conecte y encienda la primera carga, preferiblemente la
mayor que usted tenga.
3. Permita que la salida del generador se estabilice (el
motor funciona suavemente y el aparato conectado al
mismo trabaja adecuadamente).
4. Conecte y encienda la proxima carga.
5. De nuevo, permita que el generador se estabilice.
6. Repita los pasos 4 y 5 para cada carga adicional que
usted tenga.
NUNCA affada mas cargas sobre la capacidad del
generador. Tome una atenci6n especial en considerar las
cargas de corriente segOn la capacidad del generador, como
se describe arriba.
Herramienta o Aparato Electrico
Esenciales
Bombilla - 75 vatios
Congelador industrial
Bomba de aguas negras
Refrigerador /congelador - 18 pies
cObicos
Bomba de aqua - 1/3 HP
Ca[efacci6n /enfriamiento
Aire Acond. de ventana - 10.000
BTU
Ventflador de ventana
Calefactor de caldera - 1/2 HP
Cocina
Homo de microondas -1.000
Vatios
Cafetera
Cocina etectrica - Elemento simple
Calientaplatos
Habitaci6n Familiar
Tocador de DVD/CD
VCR
Receptor estereo
Televisor a color - 27 pul/g.
Computadora personal con monitor
de 17 putg.
Otros
Sistema de seguridad
Radio-Retoj AM/FM
Abridor de garaje - 1/2 HP
Calentador el6ctrico de agua - 40
galones
Taller
Luz de hat%eno para trabajar
Rociador sin aire - 1/3 HP
Sierra intercambiabte
Taladro etectrico - 1/2 HP
Sierra circular - 7 _Aputg.
Sierra in fete- 10 ula.
Mesa de ptanificaci6n - 6 pulg.
Sierra de mesa /sierra de brazo
radial- 10 pulg.
Compresor de aire - 1-1/2 HP HP =
Caballo de fuerza.
Vatios Vatios
Calificados* Adicionales
(cuando de Carga
est6
funcionand (at
o) encender)
75
500 500
800 1200
800 1600
1000 2000
1200 1800
300 600
800 1300
1000
1500
1500
2500
100
100
45O
5O0
8OO
180
3O0
480 520
4000
1000
600 1200
960 960
1000 1000
1500 1500
1800 1800
1800 1800
2000 2000
2500 2500
*El vataje que aparece en la lista es solamente una cantidad
aproximada. Verifique la herramienta o aparato electrico
para obtener e! vataje verdadero.
42

INFORMACION Tg:CNICA SOBRE EL
MOTOR
El motor es de uno cilindros, de valvulas en cabeza (OHV),
refrigerado por aire y de baja emisi6n.
En e! Estado de California, los motores de la serie 120000
han obtenido la certificacion del California Air Resources
Board (Consejo de recursos de aire de California) de
cumplimiento de la normativa sobre emisiones durante
125 horas. Esta certificaci6n no supone para el comprador,
el propietario o el usuario ninguna garanfia adicional en Io
relativo al rendimiento y a la vida 0ti! del motor. Las
garantias del motor ata_en exclusivamente al producto y a
las emisiones que se declaran en este manual.
Potencia Nominal
Los valores de potencia nominal de un mode!o de motor se
establecen en primer lugar con el c6digo J1940
(Procedimiento de valoraci6n de potencia y par de
pequet'ios motores, Revision 2002-05) de la SAE (Society of
Automotive Engineers, Sociedad de ingenieros de
automocion). Dada la amplia variedad de productos que
utilizan nuestros motores y la multitud de factores
ambientales que pueden afectar a su funcionamiento, el
motor que ha adquiddo puede no Ilegar a desarrollar su
potencia nominal cuando se utilice con un aparato mecanico
(potencia real "in situ"). Esta diferencia se debe, entre otros,
a los siguientes factores: diferencias de altitud, temperatura,
presion barometrica, humedad, combustible, lubricaci6n del
motor, velocidad maxima controlada de! motor, variaciones
entre distintos motores del mismo modelo, disefio del equipo
mecanico utilizado, manera de hacer funcionar el motor,
rodaje de! motor para reducir la friccion y limpiar las
camaras de combusti6n, ajustes de las valvulas y el
carburador, etc. Los valores de potencia nominal tambien se
puede ajustar en funcion de las comparaciones con otros
motores similares utilizados en aplicaciones similares, pot Io
que no coincidira necesariamente con los valores que se
obtienen al aplicar los codigos mencionados.
ESPECIFICACtONES DEL
PRODUCTO
Especificaciones del Generador
Potencia M&xima ................. 3600 vatios (3.6 kW)
Potencia de Sobretensi6n .......... 5300 Vatios (5.3 kW)
Voltaje Nominal AC .................... 120/240 Voltios
Corriente Maxima a 240 Voltios ........... 15.0 Amperios
Corriente Maxima a 120 Voltios ........... 30.0 Amperios
Frecuencia Nominal .................. 60Hz a 3600 rpm
Fase ................................... Monofasica
Peso que Embarca .......................... 127 Ibs.
Especificaciones del Motor
Cabal!os de Fuerza .................... 7.0 a 3600 rpm
Diametro de camisa ............. 68 mm (2,69 pulgadas)
Carrera ....................... 56 mm (2,20 pulgadas)
Desplazamiento ................ 206 cc (12,48 pulgadas)
Bujia
Tipo: ............. Champion RC12YC o equivalente
Calibrar Separacion a: ...... 0.030 pulgadas (0.76mm)
Entrehierro de! inducido: ................. 0,25°0,36 mm
(0,010-0,014
pulgadas)
Holgura de la valvula con muelles de valvula instalados y
piston de 6 mm (0,25 pulgadas) pasado e! punto muerto
superior (comprobar con el motor en frio)
Admision .......... 0,10o0,15 mm (0,004-0,006 pulgadas)
Escape ........... 0,23°0,28 mm (0,009-0,011 pulgadas)
Capacidad de Gasolina ............ 4 galones americanos
Capacidad de Aceite ............... 0.6 litros (20 onzas)
Tipo de Aceite
Sobre 40°F ............................. SAE 30
Debajo 40°F ................. SAE 5W-30 o 10W-30
43

PROGRAMA DE MANTENIMIENTO
Siga los intervalos horarios o de calendar!o, Io que ocurra primero. Se requiere de servicio con mayor frecuencia cuando
opere la unidad en las condiciones adversas descritas a continuaci6n.
CALENDARIO DE MANTENJMIENTO
ANOTE LAS FECHAS CONFORME INTERVALO DE OPERACION POR HORA
CUMPLA CON EL SERVICIO NORMAL FECHAS DE SERVICIO
Antes de Cada 25 Cada 50 Cada 100
TAREA DE MANTENIMIENTO Cada Use Horas o a Afio Horas o a A_o Horas o al Afio
Verificar el nivel de aceite X
Limpie los residuos X
Cambiar el aceite del motor X _
Servicio al ffitro de aire X 2
Servicio a la bujia X
Servicio al sistema de la bujia X
Limpie el sistema de refrigeracion X 2
Prepar almacenamiento Si la unidad permanecera sin uso por mas de 30 dias.
Cambiar et aceite despu6s de las pnmeras (5) horas y despu6s cada 50 horas.
Hacer el cambio de aceite con mayor frecuencia cuando trabaje en condiciones de mucha suciedad o polvo.
2 Remplazar mas a menudo bajo condiciones de suciedad o polvo.
RECOMENDACIONES GENERALES
El mantenimiento peri6dico mejorara el rendimiento y
prolongara la vida Oti! del generador. Acuda a un distribuidor
autorizado de Sears para reparar la unidad.
La garantJa de! generador no cubre los elementos que hayan
sido sujetos al abuso o neglJgencia del operador. Para recibir
el valor completo de la garanfia, e! operador debera
mantener el generador de la forma descrita en este manual.
Se deberan Ilevar a cabo algunos ajustes peri6dicamente
para mantener correctamente su generador.
Todos los ajustes de la secci6n Servicio y Ajustes de este
manual deberan ser hechos por Io menos una vez en cada
estaci6n. Cumpla con los requisitos de la tabla "Programa
de Mantenimiento" descrita anteriormente.
NOTA: Una vez al a_o debera limpiar o reemplazar la bujia
y reemplazar el filtro de aire. Una bujia nueva y un filtro de
aire limpio garantizan una mezcJa de combustible-aire
adecuada y ayuda a que su motor funcione mejor y tenga
una vida Otil mas prolongada.
CONTROL DE EMlSlONES
Cualquier establecimiento o individuo especializado en la
reparacion de motores que no sean de automoci6n puede
encargarse deJ mantenimiento, la sustitucion y la reparaci6n
de los dispositivos y sistemas de control de emisiones.
Mantenimiento de[ Generador
El mantenimiento del generador consiste en conservar la
unidad limpia y seca. Opere y almacene la unidad en un
ambiente limpio y seco donde no sera expuesta al polvo,
suciedad, humedad o vapores corrosivos. Las ranuras del
aire de enfriamiento del generador no deben estar tapadas
con nieve, hojas, o cualquier otro material extra_os.
Revise frecuentemente la limpieza del generador y limpielo
cuando este con polvo, sucio, con aceite, humedad, o
cuando otras substancias extra,as sean visibies en su
superficie exterior.
NOTA: NO recomendamos el uso de mangueras de ]ardin para
limp!at el generador. El agua podria introducirse en el sistema
de combustible del motor y causar problemas. Ademas, si el
agua se introduce al generador a traves de las ranuras para aire
de enfriamiento, algo del agua quedara retenida en los espacios
vacios y grietas de! aislamiento de! devanado del estator y rotor.
La acumulaci6n de agua y suciedad en los devanados intemos
del generador disminuira eventualmente la resbtencia del
aislamiento de estos devanados.
Limpieza de[ Generador
Limpie a diario, o antes de cada uso, los residuos acumulados
en el generador. Mantenga limp!as las conexiones, los muelles
y los mandos. Limpie todo resto de combustible de la zona
que rodea al silenciador y de detras del mismo.
Mantenga limpios los componentes del generador para
reducir el riesgo de sobrecalentamiento e ignici6n de los
residuos acumulados.
Utilice un trapo hOmedo para limpiar las superficies
exteriores.
NO exponga at generador a una humedad excesiva, potvo,
suciedad o vapores corrosivos.
NO inserte cualquier objeto a trav6s de tas ranuras de
enfriamiento.
Puede usar un cepillo de cerdas suaves para retirar la
suciedad endurecida, aceite, etc.
Puede usar una maquina aspiradora para eliminar
suciedad y residuos sueltos.
Puede usar aire a baja presion (que no exceda los 25 psi)
para eliminar la suciedad. Inspeccione las ranuras para
aire de enfriamiento y la apertura del generador. Estas
aperturas deberan mantenerse limp!as y despejadas.
44

MANTENIMtENTO DEL MOTOR
CUANDO AJUSTE O HAGA REPARACWONES A SU
GENERADOR
Siempre desconecte el alambre de la bujfa y cot6quelo donde
no pueda entrar en contacto con la bujia.
CUANDO PRUEBE LA BUJiA DEL MOTOR
Utilice un comprobador de bujfas homologado.
NO comprueba la chispa sin la bujia instalada.
Revisidn de_ Nive_ de_ Aceite
El nivel de! aceite debera ser revisado antes de cada uso o
al menos cada 5 horas de operacion. Conserve el nivel del
aceite.
Cambio de Aceite
Cambie e! aceite de! motor despues de las primeras 5 horas y
cada 50 horas, o anualmente, a partir de ese momento. Si
esta utilizando su maquina lavadora a presi6n bajo
condiciones de extrema suciedad o polvo, o en un clima
demasiado caliente, haga el cambio de aceite cada 25 horas. i
• El aceite usado del motor ha sido mostrado al cancer de la piel
de ta causa en ciertos animales det laboratorio.
• Completamente tavado expuso areas con el jab6n yet agua.
MANTENGA FUERA DE ALCANCE DE NIle,lOS.
NO CONTAMINE. CONSERVE los RECURSOS.
VUELVA ACEITE USADO A la COLECCION
CENTRA.
LimpieiReemplace _a Bujia
Cambie la bujia cada 100 horas de operacion o una vez al
aSo, Io que suceda primero. Esto ayudara a su motor a
arrancar mas facilmente y a funcionar mejor.
1. Limpie el area alrededor de la bujia.
2. Retire y revise la bujia.
3. Revise la separacion dei electrodo con un calibrador de
alambre y ajuste la separaci6n a 0.030 pulgadas
(0.76ram) si es necesario.
J
\\
J
4. Reemplace la bujia si los electrodos estan picados,
quemados o si la porcelana esta rota. Utilice una bujia
de repuesto recomendada.
5. Instale la bujia y aprietela firmemente.
NOTA: Puede adquirir nuevos bujia al nOmero telef6nico
1 oS00=366=PART.
Servicio del Depurador de Aire
Su motor no funcionara adecuadamente y puede darharse si
usted Io hace funcionar con un depurador de aire sucio.
Suministre servicio al depurador de aire una vez cada 25 horas
de operaci6n o una vez pot afio, Io que suceda primero.
Suministre servicio mas frecuentemente si la unidad funciona
bajo condiciones de mucha suciedad o polvo. Los repuestos se
encuentran disponibles en su centro de servicio local Sears.
Para dar servicio al fHtro de aire, siga los pasos que se
deta[[an a continuaci6n:
1. Afloje e! tornillo y quite la cubierta.
Cartucho Base %.
Cambie el aceite con el motor caliente despues del
funcionamiento, como se indica a continuaci6n:
1. Aseg0rese de que la unidad este en una superficie plana.
2. Desconecte el cable de la bujia de esta y col6quelo
donde no pueda entrar en contacto con la bujia.
3. Limpie la zona de alrededor del tapon de vaciado de
aceite, situado en la base del motor, al otro lado de!
carburador.
4. Quite el tapon de !lenado de aceite y vacie todo el
aceite en un recipiente adecuado.
5. Vuelva a co!ocar el tapon de vaciado y aprietelo bien.
Quite la varilla de nivel de aceite.
6. Vierta lentamente aceite nuevo en la abertura de
Ilenado. Haga pausas para permitir que el aceite se
deposite. Llene hasta la marca "Full" (lleno) de la varilla
de nivel. NO AI_ADA ACEITE EN EXCESO. Saque la
varilla y compruebe e! nivel de aceite.
7. Instale la varilla de nivel de aceite y aprietela bien.
8. Limpie los residuos de aceite.
Cubierta
Las Etiquetas
Tornillo _ y las Ranuras
2. Remueva cuidadosamente e! cartucho.
3. Para limpiar e! cartucho, golpee ligeramente su costado
de papel plegado sobre una superificie firme.
4. Reinstale e! juego de cartucho nuevo o limpio debajo de
la cubierta.
5. Inserte las leng0etas de la cubierta en las ranuras que
se encuentran en el fondo de la base.
6. Coloque la cubierta en su lugar y apriete el tornillo
firmemente a la base.
NOTA: Usted puede comprar los elementos del filtro de aire
nuevos Ilamando al 1-800o366-PART.
45

Carburador
Si usted cree que su carburador necesita ajuste, visite su
centro de servicio Sears mas cercano. El funcionamiento de!
motor podda resultar afectado a altitudes por encima de
3000 pies. Para operaciones a elevaciones mayores,
pongase en contacto con el centro de servicio Sears mas
cercano.
Limpie la PantaHa Apagachispas
El silenciador del escape del motor posee una pantalla
apagachispas. Inspeccione y limpie la pantaJla cada 100 horas
de operacion o una vez al argo, Io que suceda pfimero.
ADVERTENCIA
NO toque las superficies calientes.
Permita que et equipo se enfde antes de tocarlo.
Et generador debe estar situado a un minimo de 152 cm
(5 pies) de toda estructura con muros combustibIes y/o otras
materias combustibles.
Mantenga un minimo de 92 cm (3 pies) alrededor de ta carcasa
del generador, para facilitar la ventilaci6n y el mantenimiento del
generador.
En el estado de California es obligatorio, segQn la ley, eI uso de
apagachispas (Secci6n 4442 del C6digo de Recursos PL_blicosde
California). Otros estados pueden tenet leyes similares. Las leyes
federales se aptican en tierras federates. Si equipa el silenciador
con un apagachispas, este debera set mantenido en buenas
condiciones de trabajo. Usted puede ordenar et apagachispas a
trav6s de su distribuidor de servicio autorizado Sears.
NOTA: Usted puede comprar los apagachispas a traves
nuevos I]amando al 1°800-366°PART.
El generador tendra que tener un apagachispas si Io usa en
terrenos no tratados cubiertos de monte, maleza o pasto. El
apagachispas debera set mantenido en buenas condiciones
por parte de! propietario/operador.
Limpie e inspeccione eJ apagachispas de Ja siguiente
manera:
1. Para retirar la protecci6n del silenciador, retire los
cuatro tornillos que conectan la protecci6n a la m6nsula
del silenciador.
2.
3.
__ MALLA DE
ACHISPAS
SJLE__ PANTALLA
RMICA
Retire los cuatro tornillos que sostienen la pantalla
apagachispas.
Inspeccione la pantalla y reempl&cela si esta rota,
perforada o da_ada. NO use pantallas defectuosas. Si
la pantalla no esta da_ada, limpiela con un disolvente
comercial.
Vuelva a instalar la pantalla y la protecci6n del
silenciador.
Sistema de Refrigeraci6n de Aire
Con el tiempo, se pueden acumular residuos en las aletas de
refrigeraci6n del cilindro y pasar inadvertidos mientras no se
desmonte parcialmente e! motor. Recomendamos que
encargue la limpieza de! sistema de refrigeraci6n a un
distribuidor autorizado de servicio Sears siguiendo los
intervalos recomendados (consulte la seccion "Plan de
mantenimiento" en la pagina 44). Es igualmente importante
que no se acumuJen residuos en et motor. Consulte la
secci6n "Limpieza de! generador".
C[ AN
46

GENERALIDADES
El generador deber& ser encendido al menos una vez cada
siete dias y debera dejarlo funcionar al menos durante
30 minutos. Si no puede hacer esto y debe almacenar la
unidad por mas de 30 dias, use la siguiente informacion
como guia para preparar su unidad para almacenamiento.
_nstrucciones de AJmacenamiento para
Pedodos Pro_ongados
Es importante evitar que se formen depositos de goma en
las partes esenciales del sistema de combustible, como el
carburador, filtro de combustible, manguera o tanque de
combustible, durante el almacenamiento. Tambien, la
experiencia indica que los combustibles con mezclas de
alcohol (llamados gasohol, etanol o metanol) pueden atraer
humedad, la cual Ileva a la separaci6n y formacion de
acidos durante e! almacenamiento. El gas acido puede
da_ar el sistema de combustible de un motor durante su
almacenamiento.
Para evitar problemas de! motor, el sistema de combustible
debera desocuparse antes de un almacenamiento de
30 dias o mas. Siga estas instrucciones:
ADVERTENCIA
CUANDO ALMACENE O GUARDE EL EQUIPO CON
COMBUSTIBLE EN EL TANQUE
AImacene atejado de caideras, estufas, calentadores de agua,
secadoras de ropa u otros aparatos etectrodom6sticos que
posean pitotos u otras fuentes de ignici6n, porque eitos pueden
encender los vapores de la combustible.
CUANDO VACiE EL DEPOSITO DE COMBUSTIBLE
Apague el generador (posici0n OFF) y d6jeto enfriar al menos
por 2 minutos antes de remover la tapa de ta combustible.
Afloje la tapa lentamente para dejar que la presiSn salga del
tanque.
Vacie el dep6sito de combustible a ta intemperie.
Mantenga la combustible alejada de chispas, llamas abiertas,
pilotos, calory otras fuentes de igniciSn.
NO encienda un cigarriito o fume.
Proteja el Sistema de CombustiMe
Retire toda la combustible de! tanque de combustible
para evitar que se formen dep6sitos de goma en estas
partes y causen posible real funcionamiento del motor.
Haga funcionar el motor hasta que se detenga pot la
falta de combustible.
Cambio de Aceite
Con ei motor todavia caliente, drene el aceite de la caja dei
cigOet_al. Vuelva a Ilenarla con el grado de aceite
recomendado.
Aceite el Di&metro Interior del Cilindro
Quite la bujia y vierta aproximadamente 30 ml (1 onza)
de aceite de motor limpio en e! interior del cilindro.
Coloque la bujia y arranque lentamente para distribuir el
aceite.
Je el motor sin la bu Ja instalada.
Generador
Limpie el generador como esta descrito en la pagina 41
('Para Limpiar el Generador").
Revise que las ranuras para el aire de enfriamiento y las
aperturas del generador se encuentren abiertas y
despejadas.
Otras Sugerencias para e_
Ammacenamiento
NO almacene combustible de una estaci6n a otra.
Reemplace la caneca de combustible si comienza a
oxidarse. El 6xido y/o la suciedad en la combustible le
causara problemas.
Si es posible, almacene su unidad en un recinto
encerrado y cObrala para protegerla del polvo y la
suciedad. ASEGURESE DE VACIAR EL TANQUE DEL
COMBUSTIBLE.
Cubra su unidad con una cubierta de protecciSn
adecuada que no retenga humedad.
AImacene e! generador en un area limpia y seca.
NO coloque una cubierta encima de un generador caliente.
Deje que la unidad se enfrie to suficientemente antes de que le
coloque ta cubierta.
47

Prob[ema So[ucJ6n
E[ motor est_ funcionando pero no
existe sa[ida de AO disponib[e.
E[ motor funciona bien sin cargas
pero °'funciona ma[" cuando Jas
cargas son oonectadas.
E[ motor no arranca; o arranca y
funciona real
Causa
1, Uno de los cotacircuitos est&
abierto.
2, Falla en el generador,
3, Mala conexi6n o juego de cordones
defectuoso,
4, El dispositivo conectado esta en
real estado.
1, Corto circuito en la carga
conectada,
2, La velocidad del motor es muy
lent&
3, El generador esta sobrecargado,
4, Circuito de! generador en corto.
1, interruptor ba[ancin en "Off",
2, Valvula del combustible a la
posici6n "Off",
3, Depurador de aire sucio,
4, Sin combustible.
5, Combustible vieja.
6, El alambre de la bujia no esta
conectado,
7, Buj[a en real estado.
8, Agua en la combustible.
1. Rea]uste el cortacircuito.
2. P6ngase en contacto con la Planta
de Servicio de Sears.
3. Revise y repare,
4. Conecte otro dispositivo que este
en buenas condiciones,
1. Desconecte la carga electrica en
corto,
2. P6ngase en contacto con la Planta
de Servicio de Sears.
3. Vea "No Sobrecargue Generador",
4. Pongase en contacto con la Planta
de Servicio de Sears.
1. Coloque el interruptor en "On" (En).
2. Gire la v&lvula del combustible a la
posicion "On",
3. Limpie o reemplace e! depurador
de aire,
4. Llene el tanque de combustible.
5. Drene el tanque de combustible;
116nelo con combustible fresco.
6. Conecte el alambre a la bujia,
7. Reemplace la bu][a.
8. Drene el tanque de combustible;
116nelo con combustible fresco.
9, Exceso de cebado,
10, Mezcla de combustible
excesivamente rica,
9. Espere 5 minutos y haga girar el
motor.
10. Pongase en contacto con la Planta
de Servicio de Sears.
11, Valvula de toma atascada en la
posici6n abierta o cerrada,
12, El motor ha perdido compresi6n.
1, Sin combustible.
2, Nivel de aceite insuficiente.
E[ motor se apaga en pieno
fuacionamiento.
1, La carga es muy alta. 1.
A[ motor le hace faita potencia, 2, Filtro de aire sucio, 2.
E[ motor "no funciona Carburador con mezcla de aire- Pongase en contacto con la Planta de
continuamente" o se detiene, combustible muy rica o muy pobre. Servicio de Sears.
1 1. Pongase en contacto con la Planta
de Servicio de Sears.
12. Pongase en contacto con la Planta
de Servicio de Sears.
1. Llene e! tanque de! combustible.
2. Llene el carter hasta el nive[
correcto o sitOe el generador en
una superficie plana,
Vea "No Sobrecargue Generador",
Reemplace el filtro de aire,
48

49

Sears, Roebuck and Co., U.S.A. (Sears), California Air Resources Board (Consejo de Recursos sobre e[ Aire de
California, CARB, pot sus sig[as en ingles) y United States Environmental Protection Agency (Agencia de Protecci6n
Ambienta[ de EE.UU., EPA, por sus sig[as en ingles).
Dec[araci6n de garantia de[ sistema de control de emisiones
(derechos y obHgaciones de[ propietario para [a garant[a contra defectos)
LA COBERTURA DE LA GARANT[A DE CONTROL DE EMISIONES SE
APLICA A LOS MOTORES CERTIFtCADOS ADQUtRIDOS EN
CALIFORNIA EN 1995 Y POSTERtORMENTE, QUE SE UTILICEN EN
CALIFORNIA, Y A MOTORES CERTIFtCADOS MODELO 1997 Y
POSTERIORES QUE SEAN ADQUIRJDOS Y UTILIZADOS EN OTRA
REGION DE ESTADOS UNJDOS (Y A PARTIR DEL 1o DE ENERO DE
2001, EN CANADA)
Deciaraci6n de garant[a sobre el control de emisiones de _a EPA de
EE.UU. y California,
El California Air Resources Board (CARB)_ la EPA de EE.UU. y Sears se
complacen en expficar la Garant[a para el sistema de control de emisiones
para motores pequefios para exteriores (SORE) modetos afo 2000 y
posteriores. ER California, los nuevos motores pequefios para exteriores se
deben disefar, construir y equipar para cumplir con las estrictas normas
del estado contra e[ smog. En otras regiones de Estados Unidos_ los
nuevos motores para interiores de ignici6n per chispa certificados para
modelos afro 1997 y posteriores deben cumplir con normas simHares
establecidas pot la EPA de EE.UU Sears debe garantizar el sistema de
control de emisiones de su motor para los periodos indicados a
continuaci6n, siempre y cuando no se haya abusado_ descuidado o dado
mantenimiento incorrecto a[ motor pequefo para extedores.
Su sistema de control de emisiones podra inciuir partes como el
carburador o el sistema de inyecci6n de combustible, el sistema de
ignici6n y e[ convertidor cata[itico. Tambi6n se pueden inc[uJr mangueras,
correas, conectores y otros componentes relacionados con las emisiones
Cuando exista una condici6n que pueda ser cubierta por la garant[a,
Sears reparar_ el motor pequefio para extedores sin costo alguno,
inciuyendo el diagn6stico, [as partes de repuesto y la mano de obra.
Cobertura de la garant[a de Sears contra defectos en e[ control de
emisiones
Los motores pequefos para exteriores modelos 1995 y posteriores tienen
una garantia de dos aries. Si alguna parte de su motor relacionada con
[as emisiones est_ defectuosa, Sears la reparara o sustituir&
Responsabilidades del propietario para la garant[a
Como propietario del motor peque_o para exteriores, usted es
responsable de reaflzar las actividades de mantenimiento requefidas
que se indican en este manual del propietado. Sears recomienda que
conserve todos los recibos que cubran eI mantenimiento de su motor
peque_o para extedores_ pero Sears no puede negar la garantfa
solamente per la falta de recibos ni per su imposibilidad de garantizar la
rea[izacidn de todas [as actividades de mantenimiento programadas.
Come propietado del motor pequefio para exteriores, usted siempre
debe tener en cuenta que Sears podr_ negar la cobertura de la garantfa
si su motor pequeffo para exteriores o una parte de[ mismo presenta
failas debido a abuse, descuido, mantenimiento incorrecto o
modificaciones no aprobadas
Usted es responsable de presentar su motor pequefio para exteriores a
un Centre de servicio Sears aprobado tan pronto como se presente et
problem& Las reparaciones bajo garanga deberan concluirse en un
per[odo razonable_ que no exceder_ de 30 d[as
Si tiene alguna pregunta con respecto a sus derechos y
responsabilidades para la garanga_ p6ngase en contacto con un
representante de servicio Sears a[ 1-800-469-4663.
Disposiciones de la garant[a de Sears contra defectos en et control
de emisiones
Las siguientes son disposiciones espec[ficas relacionadas con la
cobertura de la garantfa contra defectos en el control de emisiones.
1 Partes garantizadas
La cobertura bajo esta garantfa inciuye solamente aquellas partes
que se enumeran a continuaei6n ([as partes del sistema de control
de emisiones) en la medida que dichas partes hayan estado
presentes en e[ motor adquirido.
a Sistema de medici6n de combustible
Sistema de enriquecimiento para arranque en frio.
Carburador y partes internas.
Bomba de combustible.
b Sistema de inducci6n de aire.
Fi[tro de aire.
Colector de entrada.
c. Sistema de igrfici6n.
Bujias.
Sistema de ignici6n pot magneto
d Sistema catalizador.
Convertidor catalftico.
CoJector de escape
Sistema de inyecci6n de aire o v_lvula pot impulsos.
e Distintos elementos utilizados en los sistemas anteriores
V_lvulas e interruptores de vacio, temperatura, posici6n y de
detecci6n de tiempo.
Conectores y conjuntos.
2. Vigeneia de la eobertura
Sears garantiza al propietario inicial y a cada propietario
subsiguiente que las partes garantizadas estar&n libres de defectos
en material y en mano de obra, que ocasionen fallas de las partes
garantizadas durante un periodo de dos afos a partJr de la fecha
en que el motor sea entregado al comprador minorista
3. No habrA cargos
La reparaci6n o reempJazo de cualquier parte garantizada se
realizar& sin cargo a[guno para el propietario, incluyendo la mano de
obra de dJagn6stico que derive en la determinaci6n de que una parte
garantizada esta defectuosa, si la labor de dJagn6stJco se realiza en
un Centro de servicio Sears aprobado.
4. Rec[amos y exc[usiones de cobertura
Los rec[amos vincuiados con Ja garant[a se presentaran conforme a
[as disposiciones de la P6Jiza de garantJa de Sears. La cobertura de
[a garantfa se excluira para aquellas fallas de partes garantizadas
que no sean partes odgina[es de Sears o debido a abuse, descuJdo
o mantenimiento incorrecto_ segQn se establece en {a P61iza de
garantfa de motores de Sears. Sears no es responsabJe pot la
cobertura de fa[las de partes garantizadas ocasionadas pot el uso
de partes adiciona[es, no originales o modificadas.
5. Mantenimiento
Cualquier parte garantizada cuyo reemplazo no est_ programado
como mantenimiento requerido o que est_ programada Onicamente
para inspecci6n frecuente con et fin de "reparar o reemplazar
conforme sea necesario", estar_ garantizada en cuanto a defectos
pot el periodo de [a garantfa. Cuaiquier parte garantizada cuyo
reempiazo est_ programado como mantenimiento requerJdo tendr_
so[amente una garantia contra defectos 0nicamente pot el per[ode
hasta el primer reempiazo programado para esa parte. Se podra
utilizar cualquier parte de repuesto que tenga un rendimiento y
durabilidad equivalentes, aJ realizar cualquier actividad de
mantenimiento o reparaci6n. El propietario es responsable de
realizar todo el mantenimiento requerido, seg0n se define en este
manual del propietario.
6. Cobertura cons[guiente
La cobertura bajo la presente se ampliar_ a [a fa[la de cuaiquier
componente del motor provocada pot un desperfecto en cualquier
parte garantizada que siga gozando de la cobertura de la garantia.
En EE.UU. y Canada contamos con una }inca de emergencia las 24 horas (1-800-469-4663), que ofrece un men0 de mensajes pregrabados con
informaci6n sobre mantenimiento de productos.
5O

Jnformaci6n Sobre emPeriodo de
Durabilidad de masEmisiones y e_ indice
de Aire en _a Etiqueta de Emisiones de_
Motor
Los motores con certificaci6n de cumplimiento de la
normativa sobre emisiones de nivel 2 del California Air
Resources Board (CARB) deben mostrar informaci6n sobre
el periodo de durabilidad de las emisiones y el indice de
aire. El fabricante de! motor ofrece esta informaci6n al
consumidor mediante etiquetas de emisiones.
El Per[odo de DurabHidad de [as Emisiones indica e!
n0mero de horas durante las cuales el motor puede
funcionar cumpliendo las normas sobre emisiones, siempre
que se realicen las operaciones de mantenimiento que se
detallan en las instrucciones de uso y mantenimiento. Se
utilizan las siguientes categorias:
Moderado: El motor esta certificado para cumplir la
normativa sobre emisiones durante 125 horas de
funcionamiento real.
Intermedio: El motor esta certificado para cumplir la
normativa sobre emisiones durante 250 horas de
funcionamiento real.
ProJongado: El motor esta certificado para cumplir la
normativa sobre emisiones durante 500 horas de
funcionamiento real.
Pot ejemplo, un cortacesped con operario a pie se suele
utilizar entre 20 y 25 horas al aSo. Por tanto, el Periodo de
DurabiHdad de las Emisiones de un motor con
clasificaci6n intermedia equivaldria a 10-12 aSos.
El indice de Aire es un valor calculado que indica el nivel
relativo de emisiones de una gama concreta de motores.
Cuanto menor es el indice de Aire, mas limpio es el motor.
Esta informacion se presenta en forma gr&fica en la etiqueta
de emisiones.
Periodo de Cump_imiento de _a Normativa
de Emisiones en ia Etiqueta de
CumpHmiento de Emisiones dem Motor
Desde el 1 de julio de 2000, algunos motores Sears cuentan
con la certificacion de cumplimiento de la fase 2 de las
normas sobre emisiones de la United States Environmental
Protection Agency (USEPA, Agencia estadounidense de
protecci6n del medioambiente ). En e! caso de los motores
con certificaci6n de fase 2, el periodo de cumplimiento de la
normativa sobre emisiones que figura en la etiqueta de
cumplimiento de emisiones indica el nOmero de horas de
funcionamiento durante las cuales el motor ha demostrado
cumplir los requisitos federales sobre emisiones. Para
motores de menos de 225 cc, Categoria C = 125 horas, B =
250 horas y A = 500 horas. Para motores de 225 cc o mas,
Categoria C = 250 horas, B = 500 horas y A = 1000 horas.
La clasificacion de este motor es intermedia, con un indice
de aire de 2. El periodo de cumplimiento de la normativa
sobre emisiones de la EPA es de categoria B. El motor tiene
una cilindrada de 206 cc.
A continuaci6n se muestra una representaci6n generica de
la etiqueta de emisiones tipica de un motor certificado.
FAMmLY:XXXXX.XXXXXX XXXXXX
51

Your Home
For repair-in your home-of alJ major brand appliances,
lawn and garden equipment, or heating and cooling systems,
no matter who made it, no matter who sold it!
For,the replacement parts, accessories and
owner s manuals that you need to do-it-yourself.
For Sears professional installation of home appliances
and items like garage door openers and water heaters.
1-800-4-MY-HOME ® Anytime, day or night
(1o800-469-4663) (U.S.A. and Canada)
www.sears.corn www.sears.ca
our Home
For repair of carry-in items like vacuums, lawn equipment,
and electronics, call or go on-line for the nearest
Sears Parts & Repair Center.
1-800 -488 -1222 Anytime,dayor night(U.S.A.only)
www.sears.com
To purchase a protection agreement (U.S.A.)
or m?intenanc: agreement(Canada)on a pro:uct terviced by Sears:
1 800 827 6{}55 (U.S.A.) 1 800 361 6665 (Canada)
Parapedirservicioder paraci6n AuCanadapoo s rvice f an ais:
a domicilio, y para ordenar piezas: 1.800.LE.FOYERMC
1-888-S UoHOGAR sM (1o800o533-6937)
(1-888W84-6427) www.sears.ca
© Sears Brands, LLC
® Registered Trademark /TMTrademark /SMService Mark of Sears Brands, LLC
® Mama Registrada /TM Mama de Fabrica /SMMarca de Servicio de Sears Brands, LLC
MCMarque de commerce /MDMarque d6posCe de Sears Brands, LLC