Craftsman 917271065 User Manual LAWN TRACTOR Manuals And Guides L0103187
CRAFTSMAN Lawn, Tractor Manual L0103187 CRAFTSMAN Lawn, Tractor Owner's Manual, CRAFTSMAN Lawn, Tractor installation guides
User Manual: Craftsman 917271065 917271065 CRAFTSMAN LAWN TRACTOR - Manuals and Guides View the owners manual for your CRAFTSMAN LAWN TRACTOR #917271065. Home:Lawn & Garden Parts:Craftsman Parts:Craftsman LAWN TRACTOR Manual
Open the PDF directly: View PDF
.
Page Count: 59

Owner's Manual
J[RIIFTSMRN° I
15.5 HP
ELECTRIC START
42" MOWER
AUTOMATIC
LAWN TRACTOR
Model No.
917.271065
•Safety
• Assembly
• Operation
• Maintenance
• Repair Parts
This product has a low emission engine which operates
differently from previously built engines. Before you start the
engine, read and understand this Owner's Manual.
CAUTION:
Read and follow all Safety
Rules and Instructions before
operating this equipment.
For answers to your questions
about this product, Call:
1-800-659-5917
Sears Craftsman Help Line
5 am -5 pm, Mon - Sat
Sears, Roebuck and Co., Hoffman Estates, II 60179
Visit our Craftsman website:www.sears.com/craftsman

Warranty...............................................2
SafetyRules.........................................3
ProductSpecifications..........................6
Assembly..............................................8
Operation............................................11
Maintenance...'.............t......................18
MaintenanceSchedule......................18
Serviceand Adjustments....................23
Storage...............................................29
Troubleshooting.................................30
RepairParts........................................34
PartsOrdering.....................BackCover
LIMITED'I3NOYEARWARRANTYON CRAFTSMANRIDINGEQUIPMENTPARTS
Fortwo (2)yea,rsfromthe dateof purchase,if this CraftsmanRidingEquipmentis
maintained,lubricatedand tuned up accordingto the instructionsin the owner's
rna,nual,Sears_will_rep_iror replace,freeof charge,anypartsfoundto be defectivein
mater_l orL_o_'kmanship.Warrantyserviceis availablefree of chargeby returning
yeurOraftsmar_ridingequipmentto yournearestSearsServiceCenter. In-home
warrar_tyserviceis:availablebut a trip chargewill apply.This warrantyappliesonly
whilethisproductis in the UnitedStates.
ThisWarrantydoesnot cover:
• Expendableitemswhichbecomewornduringnormaluse, suchas blades,spark
plugs,air cleaners,beltsarid oil filters.
• Tire repFaaementor repaircausedby puncturesfrom outsideobjects,suchas nails,
thorns,Stl_rnps,or glass..._
• Repairsnecessarybecauseof operatorabuse,includingbut not limitedto, damage
causedby towingobjectsbeyondthe capabilityof the ridingequipment,impacting
objectsthat bendthe frameor crankshaft,or over speedingthe engine.
• Repairsnecessarybecauseof operatornegligence,includingbut not limitedto,
electricaland mechanicaldamagecausedby improperstorage,failureto use the
propergradeand amountof engineoil, failureto keepthe deckclear of flammable
debris,or the failureto maintainthe equipmentaccordingto the instructions
containedin the owner'smanual.
• Engine(fuelsystem)cleaningor repairscausedby fueldeterminedto be contami-
natedor oxidized(stale).In general,fuelshouldbe usedwithinthirty(30) daysof its
purchasedate.
• Ridingequipmentusedfor commercialor rentalpurposes.A productis "usedfor
commercialpurpose"if is usedfor any purposeotherthansinglefamily household
dwellingsor in usagewhereprofit is made.
LIMITED90DAYWARRANTYONBATTERY
Forninety(90)daysfrom dateof purchase,if any batteryincludedwiththis riding
equipmentprovesdefectivein materialor workmanshipand our testingdetermines
the batterywill not holda charge,Searswill replacethe batteryat no charge.Warranty
serviceis availablefree of chargeby returningyour Craftsmanridingequipmentto
yournearestSearsServiceCenter. In-homewarrantyserviceis availablebut a trip
chargewill apply.Thiswarrantyappliesonly whilethis productis in the UnitedStates.
TO LOCATETHENEARESTSEARSSERVICECENTERORTOSCHEDULEIN-
HOMEWARRANTYSERVICE,SIMPLYCONTACTSEARSAT 1-800-4-MY-HOME
ThisWarrantygivesyou specificlegalrights,andyou mayalso haveotherrights
whichmayvaryfromstateto state.
Sears,RoebuckandCo., D/817WA,HoffmanEstates,IL 60179
2

IMPORTANT: This cutting machine is capable of amputating hands and feet and
throwing objects. Failure to observe the following safety instructions could result in
serious injury or death.
I, GENERAL OPERATION
•Read, understand, and follow all
instructions in the manual and on the
machine before starting.
•Only allow responsible adults, who are
familiar with the instructions, to operate
the machine.
• Clear the area of objects such as
rocks, toys, wire, etc., which could be
picked up and thrown by the blade.
• Be sure the area is clear of other
people before mowing. Stop machine
if anyone enters the area.
• Never carry passengers.
• Do not mow in reverse unless abso-
lutely necessary. Always look down
and behind before and while backing.
• Be aware of the mower discharge
direction and do not point it at anyone.
Do not operate the mower without
either the entire grass catcher or the
guard in place.
• Slow down before turning.
• Never leave a running machine
unattended. Always turn off blades, set
parking brake, stop engine, and
remove keys before dismounting.
• Turn off blades when not mowing.
• Stop engine before removing grass
catcher or unclogging chute.
• Mow only in daylight or good artificial
light.
• Do not operate the machine while
under the influence of alcohol or drugs.
• Watch for traffic when operating near or
crossing roadways.
• Use extra care when loading or
unloading the machine into a trailer or
truck.
• Data indicates that operators, age 60
years and above, are involved in a
large percentage of riding mower-
related injuries. These operators
should evaluate their ability to operate
the riding mower safely enough to
protect themselves and others from
serious injury.
• Keep machine free of grass, leaves or
other debris build-up which can touch
hot exhaust /engine parts and burn.
Do not allow the mower deck to plow
leaves or other debris which can cause
build-up to occur.
Clean any oil or fuel spillage before
operating or storing the machine. Allow
machine to cool before storage.
II. SLOPE OPERATION
Slopes are a major factor related to loss-
of-control and tipover accidents, which
can result in severe injury or death. All
slopes require extra caution. If you
cannot back up the slope or if you feel
uneasy on it, do not mow it.
DO:
• Mow up and down slopes, not across. "
• Remove obstacles such as rocks, tree
limbs, etc.
•Watch for holes, ruts, or bumps.
Uneven terrain could overturn the
machine. Tall grass can hide obstacles.
• Use slow speed. Choose a low gear
so that you will not have to stop or shift
while on the slope.
• Follow the manufacturer's recommen-
dations for wheel weights or counter-
weights to improve stability.
• Use extra care with grass catchers or
other attachments. These can change
the stability of the machine.
• Keep all movement on the slopes slow
and gradual Do not make sudden
changes in speed or direction.
• Avoid starting or stopping on a slope. If
tires lose traction, disengage the
blades and proceed slowly straight
down the slope.
DO NOT:
•Do not turn on slopes unless neces-
sary, and then, turn slowly and gradu-
ally downhill, if possible.
•Do not mow near drop-offs, ditches, or
embankments. The mower could
suddenly turn over if a wheel is over
the ed.ge of a cliff or ditch, or if an edge
caves in.
•Do not mow on wet grass. Reduced
traction could cause sliding.
•Do not try to stabilize the machine by
putting your foot on the ground.
•Do not use grass catcher on steep
slopes.
3

III. CHILDREN
Tragic accidents can occur if the operator
is not alert to the presence of children.
Children are often attracted to the
machine and the mowing activity. Never
assume that children will remain where
you last saw them.
•Keep children out of the mowing area
and under the watchful care of another
responsible adult.
• Be alert and turn machine off if children
enter the area.
• Before and when backing, look behind
and down for small children.
• Never carry children. They may fall off
and be seriously injured or interfere
with safe machine operation.
• Never allow children to operate the
machine.
•Use extra care when approaching blind
corners, shrubs, trees, or other objects
that may obscure vision.
IV. SERVICE
• Use extra care in handling gasoline
and other fuels. They are flammable
and vapors are explosive.
-Use only an approved container.
- Never remove gas cap or add fuel
with the engine running. Allow
engine to cool before refueling. Do
not smoke.
-Never refuel the machine indoors.
- Never store the machine or fuel
container inside where there is an
open flame, such as a water heater.
• Never run a machine inside aclosed
area.
• Keep nuts and bolts, especially blade
attachment bolts, tight and keep
equipment in good condition.
• Never tamper with safety devices.
Check their proper operation regularly.
• Keep machine free of grass, leaves, or
other debris build-up. Clean oil or fuel
spillage. Allow machine to cool before
storing.
• Stop and inspect the equipment if you
strike an object. Repair, if necessary,
before restarting.
• Never make adjustments or repairs
with the engine running.
• Grass catcher components are subject
to wear, damage, and deterioration,
which could expose moving parts or
allow objects to be thrown. Frequently
check components and replace with
manufacturer's recommended parts,
when necessary.
•Mower blades are sharp and can cut.
Wrap the blade(s) or wear gloves, and
use extra caution when servicing them.
• Check brake operation frequently.
Adjust and service as required.
• Be sure the area is clear of other •Be alert and turn machine off if children
people before mowing. Stop machine if
anyone enters the area.
• Never carry passengers or children
even with the blades off.
• Do not mow in reverse unless abso-
lutely necessary. Always look down
and behind before and while backing.
• Never carry children. They may fall off
and be seriously injured or interfere
with safe machine operation.
• Keep children out of the mowing area
and under the watchful care of another
responsible adult.
enter the area.
• Before and when backing, look behind
and down for small children.
• Mow up and down slopes (15 ° Max),
not across.
• Remove obstacles such as rocks, tree
limbs, etc.
• Watch for holes, ruts, or bumps.
Uneven terrain could overturn the
machine. Tall grass can hide obstacles.
4

• Use slow speed. Choose a low gear so
that you will not have to stop or shift
while on the slope.
• Avoid starting or stopping on a slope. If
tires lose traction, disengage the
blades and proceed slowly straight
down the slope.
• If machine stops while going uphill,
disengage blades, shift into reverse
and back down slowly.
• Do not turn on slopes unless neces-
sary, and then, turn slowly and gradu-
ally downhill, if possible.
_Look for this symbol to point out
important safety precautions. It means
CAUTION!!! BECOME ALERT!!! YOUR
SAFETY IS INVOLVED.
CAUTION: In order to prevent
accidental starting when setting up,
transporting, adjusting or making repairs,
always disconnect spark plug wire and
place wire where it cannot contact spark
plug.
CAUTION: Do not coast down a hill
in neutral, you may lose control of the
tractor.
_ CAUTION: Tow only the attachments
that are recommended by and comply
with specifications of the manufacturer of
your tractor. Use common sense when
towing. Operate only at the lowest
possible speed when on a slope. Too
heavy of a load, while on a slope, is
dangerous. Tires can lose traction with
the ground and cause you to lose control
of your tractor.
_A, WARNING: Engine exhaust, some of
its constituents, and certain vehicle
components contain or emit chemicals
known to the State of California to cause
cancer and birth defects or other repro-
ductive harm.
_WARNING: Battery posts, terminals
and related accessories contain lead and
lead compounds, chemicals known to the
State of California to cause cancer and
birth defects or other reproductive harm.
Wash hands after handling.

PRODUCT SPECIFICATIONS
GASOLINE
CAPACITY
AND TYPE:
)ILTYPE
API-SF-SJ):
OIL CAPACITY:
1.25 GALLONS
UNLEADED
REGULAR
SAE 10W30(above 32°F)
SAE 5W-30 (below 32°F)
W/FILTER: 4.0 PINTS
W/OFILTER: 3.5 PINTS
_PARK PLUG: CHAMPION RC12YC
GAP: .040")
GROUND FORWARD: 5.5
SPEED(MPH): REVERSE: 2.4
TIRE FRONT: 14 PSI
REAR: 10 PSI
CHARGING 3 AMPS BATTERY
SYSTEM: 5 AMPS HEADLIGHT
BATTERY: AMP/HR: 30
MIN. CCA: 240
CASE SIZE: U1R
BLADE BOLT 27-35 FT. LBS.
TORQUE:
CONGRATULATIONS on your purchase
of a new tractor. It has been designed,
engineered and manufactured to give
you the best possible dependability and
performance.
Should you experience any problem you
cannot easily remedy, please contact a
Sears or other qualified service center.
We have competent, well-trained techni-
cians and the proper tools to service or
repair this tractor.
Please read and retain this manual. The
instructions will enable you to assemble
and maintain your tractor properly.
Always observe the "SAFETY RULES".
REPAIR AGREEMENT
A Repair Agreement is available on thi.=
product. Contact your nearest Sears
store for details.
CUSTOMER RESPONSIBILITIES
•Read and observe the safety rules.
•Follow a regular schedule in maintair
ing, caring for and using your tractor.
•Follow the instructions under "Mainte
nance" and "Storage" sections of this
owner's manual.
_WARNING: This tractor is equipped
with an internal combustion engine anc
should not be used on or near any
unimproved forest-covered, brush-
covered or grass-covered land unless t
engine's exhaust system is equipped w
a spark arrester meeting applicable Ioc
or state laws (if any). If a spark arrester
used, it should be maintained in effecti\
working order by the operator.
In the state of Califomia the above is
required by law (Section 4442 of the
California Public Resources Code).
Other states may have similar laws.
Federal laws apply on federal lands. A
spark arrester for the muffler is availabl,
through your nearest Sears service
center (See REPAIR PARTS section of
this manual).
6

Steering
Wheel Insert
(1) Hex Bolt3/8-16 x 1
Steering j
Boot
Steering Wheel
(1) Lockwasher 3/8
(1) Locknut
5/16-18
_= Steering
Wheel Adapter
(1) Large Flat Washer
(1) Hex Bolt
5/16-18 x 1-1/4
t teering
Extension
Shaft
Seat
(_Washer
(_ 17/32 x 1-3/16 x 12
Gauge
_(1) Knob
Slope Sheet
Keys
(2) Keys Video Cassette
Droi
For Future Use
7

Your new tractor has been assembled at the factory with exception of those parts left
unassembled for shipping purposes. To ensure safe and proper operation of your
tractor all parts and hardware you assemble must be tightened securely. Use the
correct tools as necessary to insure proper tightness. Review the video cassette befo
you begin.
TOOLS REQUIRED FOR ASSEMBLY
A socket wrench set will make assembly
easier. Standard wrench sizes you need
are listed below.
(1) 9/16" wrench (2) 1/2" wrench
(1) Tire pressure (1) Utility knife
gauge
When right or left hand is mentioned in
this manual, it means, from your point of
view, when you are in the operating
position (seated behind the steering
wheel).
TO REMOVETRACTOR FROM
CARTON
UNPACK CARTON
1. Remove all accessible loose parts
and parts cartons from carton.
2. Cut, from top to bottom, along lines on
all four corners of carton, and lay
panels flat.
3. Check for any additional loose parts
or cartons and remove.
BEFORE REMOVINGTRACTOR
FROM SKID
ATTACH STEERING WHEEL
ASSEMBLE EXTENSION SHAFT AND
BOOT
1. Slide extension shaft onto lower
steering shaft. Align mounting holes
in extension and lower shafts and
install 5/16 hex bolt and Iocknut.
Tighten securely.
2. Place tabs of steering boot over tab
slots in dash and push down to
secure.
INSTALL STEERING WHEEL
3. Position front wheels of the tractor so
they are pointing straight forward.
4. Remove steering wheel adapter from
steering wheel and slide adapter onto
steering shaft extension.
5. Position steering wheel so cross bars
are horizontal (left to right) and slide
inside boot and onto adapter.
_Insert
_33/88Hle_B°_,_ash.,
"_ Lar F
__ ge lat
_,_ Washer
Steedng'_ SSteering Boo
Adapter_ "_Tabs
Shaft
6. Assemble large flat washer, 3/8 lock
washer, 3/8 hex bolt and tighten
securely.
7. Snap steering wheel insert into cent
of steering wheel.
8. Remove protective materials from
tractor hood and grill.
IMPORTANT: Check for and remove a
staples in skid that may puncture tire
where tractor is to roll off skid.
HOWTO SET UPYOURTRACTOR
CHECK BATTERY
1. Lift seat pan to raised position and
open battery box door.
NOTE: If this battery is put into service
after month and year indicated on labe
(label located between terminals) cha_
battery for minimum of one hour at 6-1(
amps. (See "BATTERY" in Maintenance
section of this manual for charging
instructions).
8

Battery
Door
Termin
Terminal
iNSTALL SEAT
Adjust seat before tightening adjustment
knob.
1, Remove adjustment knob and flat
washer securing seat to cardboard
packing and set aside for assembly of
seat to tractor.
2. Pivot seat upward and remove from
the cardboard packing. Remove the
cardboard packing and discard.
3, Place seat on seat pan so head of
shoulder bolt is positioned over large
slotted hole in pan.
4. Push down on seat to engage
shoulder bolt in slot and pull seat
towards rear of tractor.
5. Pivot seat and pan forward and
assemble adjustment knob and flat
washer loosely. Do not tighten.
6. Lower seat into operating position and
sit in seat.
7. Slide seat until a comfortable position
is reached which allows you to press
clutch/brake pedal all the way down.
8. Get off seat without moving its
adjusted position.
9. Raise seat and tighten adjustment
knob securely.
Flat
NOTE: You may now roll or drive your
tractor off the skid. Follow the appropriate
instructionbelow to remove the tractor
from the skid.
TO ROLLTRACTOR OFF SKID (See
Operation section for location and
function of controls)
1. Press lift lever plunger and raise
attachment lift lever to its highest
position.
2. Release parking brake by depressing
clutch/brake pedal.
3. Place freewheel control in freewheel-
ing position to disengage transmis-
sion (See "TO TRANSPORT" in the
Operation section of this manual).
4. Roll tractor forward off skid.
5. Remove banding holding deflector
shield up against tractor.
TO DRIVETRACTOR OFF SKID (See
Operation section for location and
function of controls)
,_WARNiNG: Before starting read
understand and follow a instructions in
the Operation section of this manual. Be
sure tractor is in a well-ventilated area. Be
sure the area in front of tractor is clear of
other people and objects.
1. Be sure all the above assembly steps
have been completed.
2. Check engine oil level and fill fuel
tank with gasoline.
3. Place freewheel control in "transmis-
sion engaged" position.
4. Sit on seat in operating position,
depress clutch/brake pedal and set
the parking brake.
5. Place motion control lever in neutral
(N) position.
6. Press lift lever plunger and raise
attachment lift lever to its highest
position.
7. Start the engine. After engine has
started, move throttle control to idle
position.
8. Release parking brake.
9. Slowly move the motion control lever
forward and slowly drive tractor off
skid,
10.Apply brake to stop tractor, set parking
brake and place motion control lever
in neutral position,
11 .Turn ignition key to "OFF" position.
Continue with the instructions that follow.

INSTALL MULCHER PLATE
(If,previously removed)
1. Raise and hold deflector shield in
upright position.
2. Place front of mulcher plate over front
of mower deck opening and slide into
place, as shown.
3. Hook front latch into hole on front of
mower deck.
4. Hook rear latch into hole on back of
mower deck.
A(_k,CAUTION: Do not remove deflector
shield from mower. Raise and hold shield
when attaching mulcher plate and allow it
to rest on plate while in operation.
Mulcher
_I, Plate
Latch
._ Hooks
TO CONVERTTO BAGGING OR
DISCHARGING
Simply remove mulcher plate and store in
a safe place. Your mower is now ready for
discharging or installation of optional
grass catcher accessory.
NOTE: It is not necessary to change
blades. The mulcher blades are de-
signed for discharging and bagging also.
CHECKTIRE PRESSURE
The tires on your tractor were ovednflated
at the factory for shipping purposes.
Correct tire pressure is important for best
cutting performance.
• Reduce tire pressure to PSI shown in
"PRODUCT SPECIFICATIONS" section
of this manual.
CHECK DECK LEVELNESS
For best cutting results, mower housing
should be properly leveled. See "TO
LEVEL MOWER HOUSING" in the
Service and Adjustments section of this
manual.
CHECK FOR PROPER POSITION OF
ALL BELTS
See the figures that are shown for
replacing motion and mower blade drive
belts in the Service and Adjustments
section of this manual. Verify that the
belts are routed correctly.
CHECK BRAKE SYSTEM
After you learn how to operate your
tractor, check to see that the brake is
properly adjusted. See "TO ADJUST
BRAKE" in the Service and Adjustments
section of this manual.
V'CHECKLIST
Before you operate and enjoy your new
tractor, we wish to assure that you receh
the best performance and satisfaction
from this Quality Product.
Please review the following checklist:
v'All assembly instructions have been
completed.
v" No remaining loose parts in carton.
v_Battery is properly prepared and
charged. (Minimum 1 hour at 6 amp_
v" Seat is adjusted comfortably and
tightened securely.
,/'All tires are properly inflated. (For
shipping purposes, the tires were
overinflated at the factory).
,/Be sure mower deck is properly level,
side-to-side/front-to-rear for best cuttit
results. (Tires must be properly inflat_
for leveling).
,/Check mower and drive belts. Be sut
they are routed properly around pulle
and inside all belt keepers.
,/Check wiring. See that all connectim
are still secure and wires are properl!
clamped.
v" Before driving tractor, be sure free-
wheel control is in drive position.
While learning how to use your tractor,
pay extra attention to the following
important items:
v" Engine oil is at proper level.
v" Fuel tank is filled with fresh, clean,
regular unleaded gasoline.
VBecome familiar with all controls -th,
location and function. Operate them
before you start the engine.
v" Be sure brake system is in safe
operating condition.
,It It is important to purge the transmiss
before operating your tractor for the t
time. Follow proper starting and
transmission purging instructions (S
"TO START ENGINE" and "PURGE
TRANSMISSION" in the Operation
section of this manual).
10

These symbols may appear on your tractor or in literature supplied with the product,
Learn and understand their meaning.
M&=,
BA37"ERY CAUTION OR
WARNING
ENGINE ON ENGINE OFF
REVERSE FORWARD FAST SLOW
OIL PRESSURE
A
LIGHTS ON OVER TEMP 3r
LIGHT t
FUEL CHOKE MOWER HEIGHT PARKING BRAKE UNLOCKED MOWER LIFT
LOCKED
r 'l R N H L
ATTACHMENT REVERSE NEUTRAL HIGH LOW PARKING BRAKE
CLUTCH ENGAGED
ATTACHMENT KEEP AREA CLEAR SLOPE HAZARDS
IGNITION CLUTCH DISENGAGED (SEE SAFETY RULES SECTION)
DANGER, KEEP HANDS AND FEET AWAY
11
FREE WHEEL
(Automatic Models only)

KNOWYOURTRACTOR
READ THIS OWNER'S MANUAL AND SAFETY RULES BEFORE OPERATING
YOUR TRACTOR
Compare the illustrations with your tractor to familiarize yourself with the locations of
various controls and adjustments. Save this manual for future reference,
Attachment
Clutch
Ignition Switch
Ammeter
ThrotUe/Choke
Control _
Light Switch
Lift
_ Lever
Plunger
Attachment
Lift Lever
Clutch/Brake
Pedal Height
Adjustment
Indicator
Freewheel
Control Parking Brake Lever
_ • Approx.
Speed Motion Control
, 2 MPH ,Lever
1MPH
Our tractors conform to the safety standards of the American
National Standards Institute.
AMMETER - Indicates charging (+) or
discharging (-) of battery.
ATTACHMENT CLUTCH LEVER - Used
to engage the mower blades, or other
attachments mounted to your tractor.
ATTACHMENT LIFT LEVER - Used to
raise, lower, and adjust the mower deck
or other attachments mounted to your
tractor.
CLUTCH/BRAKE PEDAL - Used for
declutching and braking the tractor and
starting the engine.
MOTION CONTROL LEVER - Selects the
speed and direction of tractor.
IGNITION SWITCH -Used for starting
stopping the engine.
LIFT LEVER PLUNGER - Used to rele_
attachment lift lever when changing its
position.
LIGHT SWITCH - Turns the headlights,
and off.
PARKING BRAKE LEVER - Locks clut
brake pedal into the brake position.
THROTTLE/CHOKE CONTROL - Use
for starting and controlling engine spe_
FREEWHEEL CONTROL -
Disengagages transmission for pushir
or slowly towing the tractor with the
engine off.
12

The operation of any tractor can result in foreign objects thrown into the
eyes, which can result in severe eye damage. Always wear safety
glasses or eye shields while operating your tractor or performing any
adjustments or repairs. We recommend a wide vision safety mask over
spectacles or standard safety glasses.
HOWTO USEYOURTRACTOR
TO SET PARKING BRAKE
Your tractor is equipped with an operator
presence sensing switch. When engine
is running, any attempt by the operator to
leave the seat without first setting the
parking brake will shut off the engine.
1. Depress clutch/brake pedal into full
"BRAKE" position and hold.
2. Place parking brake lever in "EN-
GAGED" position and release
pressure from clutch/brake pedal.
Pedal should remain in "BRAKE"
position. Make sure parking brake will
hold tractor secure.
Throttle/ Attachment Clutch Lever
"Engaged"
,Position
,,Ignition Key
"Disengaged"
Clutch/ Brake
Brake Pedal Position
•Never use choke to stop engine.
IMPORTANT: Leaving the ignition switch
in any position other than "OFF" will
cause the battery to be discharged,
(dead).
NOTE: Under certain conditions when
tractor is standing idle with the engine
running, hot engine exhaust gases may
cause "browning" of grass. To eliminate
this possibility, always stop engine when
stopping tractor on grass areas.
_eC.AUTION.: Alway.s s.top tractor com-
tely, as eescnoea above, oerore
leaving the operator's position; to empty
grass catcher, etc.
TO USE THROTTLE CONTROL
Always operate engine at full throttle.
•Operating engine at less than full
throttle reduces the battery charging
rate.
•Full throttle offers the best bagging and
mower performance.
TO MOVE FORWARD AND
BACKWARD
Posi_on
STOPPING
Position Motion Control
Lever
MOWER BLADES -
• To stop mower blades,move attach-
ment clutch lever to "DISENGAGED"
position.
GROUND DRIVE -
• To stop ground drive, depress clutch/
brake pedal into full "BRAKE" position.
• Move motion control lever to neutral (N)
position.
IMPORTANT: The motion control lever
does not return to neutral (N) position
when the clutch/brake pedal is de-
pressed.
ENGINE -
• Move throttle control to slow position.
NOTE: Failure to move throttle control to
slow position and allowing engine to idle
before stopping may cause engine to
"backfire".
•Turn ignition key to "OFF" position and
remove key. Always remove key when
leaving tractor to prevent unauthorized
The direction and speed of movement is
controlled by the motion control lever.
1. Start tractor with motion control lever
in neutral (N) position.
2. Release parking brake.
3. Slowly move motion control lever to
desired position.
TO ADJUST MOWER CU'I'FING HEIGHT
The position of the attachment lift lever
determines the cutting height.
•Grasp lift lever.
•Press plunger with thumb and move
lever to desired position.
The cutting height range is approxi-
mately 1-1/2 to 4". The heights are
measured from the ground to the blade
tip with the engine not running. These
heights are approximate and may vary
depending upon soil conditions, height of
grass and types of grass being mowed.
•The average lawn should be cut to
approximately 2-1/2 inches during the
cool season and to over 3 inches
during hot months. For healthier and
better looking lawns, mow often and
after moderate growth.
use. 13

• For best cutting performance, grass
over 6 inches in height should be
mowed twice. Make the first cut
relatively high; the second to desired
height.
TO ADJUST GAUGE WHEELS
Gauge wheels are properly adjusted
when they are slightly off the ground
when mower is at the desired cutting
height in operating position. Gauge
wheels then keep the deck in proper
position to help prevent scalping in most
terrain conditions.
NOTE- Adjust gauge wheels with tractor
on a flat level surface.
1. Adjust mower to desired cutting height
(See "TO ADJUST MOWER CUTTING
HEIGHT" in the Operation section of
this manual).
2. With mower in desired height of cut
position, gauge wheels should be
assembled so they are slightly off the
ground. Install gauge wheel in
appropriate hole with shoulder bolt,
3/8 washer, and 3/8-16 Iocknut and
tighten securely.
3. Repeat for opposite side installing
gauge wheel in same adjustment
hole.
3/8-16 o\
Locknut
Gaug_
Wheel
Mounting
3/8
Gaug_
Shoulder
TO OPERATE MOWER
Your tractor is equipped with an operator
presence sensing switch. Any attempt by
the operator to leave the seat with the
engine running and the attachment
clutch engaged will shut off the engine.
1. Select desired height of cut.
2. Start mower blades by engaging
attachment clutch control.
TO STOP MOWER BLADES -
disengage attachment clutch control.
_lb CAUTION: Do not operate the
mower without either the entire grass
catcher, on mowers so equipped, or the
deflector shield in place.
Attachment Clutch Lever Attachemnt
"Engaged"
Position_Position
Low
Positio
Position
Deflector
Shield
TO OPERATE ON HILLS
_CAUTION: Do not drive up or down
hills with slopes greater than 15 ° and d,
not drive across any slope.
•Choose the slowest speed before
starting up or down hills.
•Avoid stopping or changing speed or
hills.
• If slowing is necessary, move throttle
control lever to slower position.
• If stopping is absolutely necessary,
push clutch/brake pedal quickly to
brake position and engage parking
brake.
• Move motion control lever to neutral l
position.
IMPORTANT: The motion control lever
does not return to neutral (N) position
when the clutch/brake pedal is de-
pressed.
• To restart movement, slowly release
parking brake and clutch/brake pedal
• Slowly move motion control lever to
slowest setting.
• Make all turns slowly.
TO TRANSPORT
When pushing or towing your tractor, be
sure to disengage transmission by
placing freewheel control in freewheelin
position. Free wheel control is located at
the rear drawbar of tractor.
1. Raise attachment lift to highest
position with attachment lift control.
2. Pull freewheel control out and down
into the slot and release so it is held in
the disengaged position.
• Do not push or tow tractor at more than
two (2) MPH.
• To reengage transmission, reverse
above procedure.
14

NOTE: To protect hood from damage
when transporting your tractor on atruck
or a trailer, be sure hood is closed and
secured to tractor. Use an appropriate
means of tying hood to tractor (rope, cord,
etc.).
TOWING CARTS AND OTHER ATTACH-
MENTS
Tow only the attachments that are
recommended by and comply with
specifications of the manufacturer of your
tractor. Use common sense when towing.
Too heavy of a load, while on a slope, is
dangerous. Tires can lose traction with
the ground and cause you to lose control
of your tractor.
BEFORE STARTINGTHE ENGINE
CHECK ENGINE OIL LEVEL
The engine in your tractor has been
shipped, from the factory, already filled
with summer weight oil.
1. Check engine oil with tractor on level
ground.
2. Unthread and remove oil fill cap/
dipstick; wipe oil off. Reinsert the
dipstick into the tube and rest oil fill
cap on the tube. Do not thread the
cap onto the tube. Remove and read
oil level. If necessary, add oil until
"FULL" mark on dipstick is reached.
Do not overfill.
• For cold weather operation you should
change oil for easier starting (See "OIL
VISCOSITY CHART" in the Mainte-
nance section of this mahual).
• To change engine oil, see the Mainte-
nance section in this manual.
ADD GASOLINE
•Fill fuel tank. Use fresh, clean, regular
unleaded gasoline with a minimum of
87 octane. (Use of leaded gasoline
will increase carbon and lead oxide
deposits and reduce valve life), Do not
mix oil with gasoline. Purchase fuel in
quantities that can be used within 30
days to assure fuel freshness.
IMPORTANT: When operating in
temperatures below 32°F(0°C), use fresh,
clean winter grade gasoline to help
insure good cold weather starting.
AWARNING: Experience indicates that
alcohol blended fuels (called gasohol or
using ethanol or methanol) can attract
moisture which leads to separation and
formation of acids during storage. Acidic
gas can damage the fuel system of an
engine while in storage. To avoid engine
problems, the fuel system should be
emptied before storage of 30 days or
longer. Drain the gas tank, start the
engine and let it run until the fuel lines
and carburetor are empty, Use fresh fuel
next season. See Storage Instructions for
additional information. Never use engine
or carburetor cleaner products in the fuel
tank or permanent damage may occur.
_CAUTION: Fill to bottom of gas tank
filler neck. Do not overfill. Wipe off any
spilled oil or fuel. Do not store, spill or
use gasoline near an open flame.
TO START ENGINE
When starting the engine for the first time
or if the engine has run out of fuel, it wil!
take extra cranking time to move fuel from
the tank to the engine.
1. Be sure freewheel control is in the
transmission engaged position.
2. Sit on seat in operating position,
depress clutch/brake pedal and set
parking brake.
3. Place motion control lever in neutral
(N) position.
4. Move attachment clutch to "DISEN-
GAGED" position.
5. Move throttle control to choke position.
NOTE: Before starting, read the warm
and cold starting procedures below.
6. Insert key into ignition and turn key
clockwise to "START" position and
release key as soon as engine starts,
Do not run starter continuously for
more than fifteen seconds per minute.
If the engine does not start after
several attempts, move throttle control
to fast position, wait a few minutes and
try again. If engine still does not start,
move the throttle control back to the
choke position and retry.
15

WARM WEATHER STARTING (50 ° F and
above)
7. ,When engine starts, move the throttle
control to the fast position.
• The attachments and ground drive
can now be used. If the engine does
not accept the load, restart the engine
and allow it to warm up for one minute
using the choke as described above.
COLD WEATHER STARTING ( 50 ° F and
below)
8. When engine starts, allow engine to
run with the throttle control in the
choke position until the engine runs
roughly, then move throttle control to
fast position. This may require an
engine warm-up period from several
seconds to several minutes, depend-
ing on the temperature.
AUTOMATIC TRANSMISSION WARM UP
Before driving the unit in cold weather,
the transmission should be warmed up as
follows:
1. Be sure the tractor is on level ground.
2. Place the motion control lever in
neutral. Release the parking brake
and let the clutch/brake slowly return
to operating position.
3. Allow one minute for transmission to
warm up. This can be done during
the engine warm up period.
• The attachments can also be used
during the engine warm-up period after
the transmission has been warmed up.
NOTE: If at a high altitude (above 3000
feet) or in cold temperatures (below 32 F)
the carburetor fuel mixture may need to
be adjusted for best engine performance.
See 'q-O ADJUST CARBURETOR" in the
Service and Adjustments section of this
manual.
PURGETRANSMISSION
_CAUTION: Never engage or disen-
gage freewheel lever while the engine is
running.
To ensure proper operation and perfor-
mance, it is recommended that the
transmission be purged before operating
tractor for the first time. This procedure will
remove any trapped air inside the
transmission which may have developed
during shipping of your tractor.
IMPORTANT: Should your transmissior
require removal for service or replace-
ment, it should be purged after reinstall_
tion before operating the tractor.
1. Place tractor safely on level surface
with engine off and parking brake se
2. Disengage transmission by placing
freewheel control in freewheeling
position (See "TO TRANSPORT" in
this section of manual).
3. Sitting in the tractor seat, start enginJ
After the engine is running, move
throttle control to slow position. With
motion control lever in neutral (N)
position, slowly disengage clutch/
brake pedal.
4. Move motion control lever to full
forward position and hold for five (5)
seconds. Move lever to full reverse
position and hold for five (5) second:
Repeat this procedure three (3) time
NOTE: During this procedure there will I
no movement of drive wheels. The air is
being removed from hydraulic drive
system.
5. Move motion control lever to neutral
(N) position. Shut- off engine and set
parking brake.
6. Engage transmission by placing
freewheel control in driving position
(See "TO TRANSPORT" in this sectk
of manual).
7. Sitting in the tractor seat, start engin,
After the engine is running, move
throttle control to half (1/2) speed. Wit
motion control lever in neutral (N)
position, slowly disengage clutch/
brake pedal.
8. Slowly move motion control lever
forward, after the tractor moves
approximately five (5) feet, slowly
move motion control lever to reverse
position. After the tractor moves
approximately five (5) feet return the
motion control lever to the neutral (N)
position. Repeat this procedure with
the motion control lever three (3)
times.
Your tractor is now purged and now ready
for normal operation.
16

MOWINGTIPS
• .Mower should be properly leveled for
best mowing performance. See "TO
LEVEL MOWER HOUSING" in the
Service and Adjustments section of this
manual.
•The left hand side of mower should be
used for trimming.
• Drive so that clippings are discharged
onto the area that has been cut. Have
the cut area to the right of the tractor.
This will result in a more even distribu-
tion of clippings and more uniform
cutting.
• When mowing large areas, start by
turning to the right so that clippings will
discharge away from shrubs, fences,
driveways, etc. After one or two
rounds, mow in the opposite direction
making left hand turns until finished.
• If grass is extremely tall, it should be
mowed twice to reduce load and
possible fire hazard from dried clip-
pings. Make first cut relatively high; the
second to the desired height.
• Do not mow grass when it is wet. Wet
grass will plug mower and leave
undesirable clumps. Allow grass to dry
before mowing.
•Always operate engine at full throttle
when mowing to assure better mowing
performance and proper discharge of
material. Regulate ground speed by
selecting a low enough gear to give the
mower cutting performance as well as
the quality of cut desired.
•When operating attachments, select a
ground speed that will suit the terrain
and give best performance of the
attachment being used.
f
MULCHING MOWINGTIPS
IMPORTANT: For best performance,
keep mower housing free of built-up
grass and trash. Clean after each use.
• The special mulching blade will recut
the grass clippings many times and
reduce them in size so that as they fall
onto the lawn they will disperse into the
grass and not be noticed. Also, the
mulched grass will biodegrade quickly
to provide nutrients for the lawn.
Always mulch with your highest engine
(blade) speed as this will provide the
best recutting action of the blades.
•Avoid cutting your lawn when it is wet.
Wet grass tends to form clumps and
interferes with the mulching action.
The best time to mow your lawn is the
early afternoon. At this time the grass
has dried and the newly cut area will
not be exposed to the direct sun.
• For best results, adjust the mower
cutting height so that the mower cuts off
only the top one-third of the grass
blades. For extremely heavy mulching,
reduce your width of cut on each pass
and mow slowly.
•Certain types of grass and grass
conditions may require that an area be
mulched a second time to completely
hide the clippings. When doing a
second cut, mow across or perpendicu-
lar to the first cut path.
• Change your cutting pattern from week
to week. Mow north to south one week
then change to east to west the next
week. This will help prevent matting
and graining of the lawn.
17

MAINTENANCE SCHEDULE
FILL INDATES
AS YOU COMPLETE
REGULAR SERVICE _ERVICE DATES
Check Brake Operation
Check Tire Pressure li/ I_
Check Operator Presence and
TInterlock Systems
RC_ck for Loose Fasteners li/ I/7 I# #
C_ Sharpen/Replace MowerBlades t_4
TLubrication Chart
0Check Battery Level _ !
RClean Battery and Terminals _ I_
v'Check Transax,=eCooNng
Adjust Blade Belt(s) Tension t##5
Adjust Motion Drive Belt(s) Tension _
Check Engine O&lLevel li/ I_
Change Engine Oil I_t23 If
EClean Air Filter _1_2
N CJean Air _reer7 i/
inspect Muffler/Spark Arrester
N Replace Oil Filter (If equipped) ll_t2
Clean Engine Cooling Fine ll_2
ReplaceSparkPiog _'z
Replace Air Filter Paper Cadridge
Replace Fuel Filter
1-Change r¢_te often when operating under a head/load or in high aml_ent temperatures 5 -If Nu_ppod wllh adj[,=talde system
2 - Sere mote o(t_rt when opeca_ng _1dirty'or duety cotld_;ons 6 - Not r=_Ldred if equi_ wffh rne_nlen_c_-/t_, b_ltlly
3 - if equipped W_ oilfilter, chsnge oll Qvery 50 hOUrS¸ 7 -Tighten fronl ,xle ;dvot PPfl to 3_ n..Ibs, maximum.
4-R_a_e bl=#_ more often w_. r_owing Jns_n_" soll Do r_t _.
GENERAL RECOMMENDATIONS
The warranty on this tractor does not cover
items that have been subjected to operator
abuse or negligence. To receive full value
from the warranty, operator must maintain
tractor as instructed in this manual.
Some adjustments will need to be made
periodically to properly maintain your
tractor.
All adjustments in the Service and
Adjustments section of this manual should
be checked at least once each season.
•Once a year you should replace the
spark plug, clean or replace air filter, and
check blades and belts for wear. Anew
spark plug and clean air filter assure
proper air-fuel mixture and help your
engine run better and last longer.
BEFORE EACH USE
1. Check engine oil level.
2. Check brake operation.
3. Check tire pressure.
4. Check operator presence and
interlock systems for proper operation.
5. Check for loose fasteners.
LUBRICATION CHART
_) Spindle --
Zerk Zerk
_)Front Wheel Wheel
Bearing Bearing Zerk
Zerk
@Engine /
_SAE 30 Or 10w30 MOTOR OIL
_)Refer TO Maintenance "ENGINE" Section
IMPORTANT: Do not oil or grease the
pivot points which have special nylon
bearings. Viscous lubricants will attract
dust and dirt that will shorten the life of
the self-lubricatincj bearings. If you feel
they must be lubncated, use only a dry,
powdered graphite type lubricant
sparingly.
18

TRACTOR
Always observe safety rules when
p_rforming any maintenance.
BRAKE OPERATION
If tractor requires more than six (6) feet
stopping distance at high speed in
highest gear, then brake must be ad-
justed. (See "TO ADJUST BRAKE" in the
Service and Adjustments section of this
manual).
TIRES
•Maintain proper air pressure in all tires
(See "PRODUCT SPECIFICATIONS"
section of this manual).
• Keep tires free of gasoline, oil, or insect
control chemicals which can harm
rubber.
• Avoid stumps, stones, deep ruts, sharp
objects and other hazards that may
cause tire damage.
NOTE: To seal tire punctures and prevent
flat tires due to slow leaks, tire sealant
may be purchased from your local parts
dealer, Tire sealant also prevents tire dry
rot and corrosion.
OPERATOR PRESENCE SYSTEM
Be sure operator presence and interlock
systems are working properly. If your
tractor does not function as described,
repair the problem immediately.
•The engine should not start unless the
brake pedal is fully depressed and
attachement clutch control is in the
disengaged position.
• When the engine is running, any
attempt by the operator to leave the
seat without first setting the parking
brake should shut off the engine.
• When the engine is running and the
attachment clutch is engaged, any
attempt by the operator to leave the
seat should shut off the engine.
• The attachment clutch should never
operate unless the operator is in the
seat.
BLADE CARE
For best results mower blades must be
kept sharp. Replace bent or damaged
blades.
BLADE REMOVAL
1. Raise mower to highest position to
allow access to blades.
2. Remove hex bolt, lock washer and flat
washer securing blade.
3. Install new or resharpened blade with
trailing edge up towards deck as
shown.
IMPORTANT: To ensure proper assembly,
center hole in blade must align with star
on mandrel assembly.
4. Reassemble hex bolt, lock washer
and flat washer in exact order as
shown.
5. Tighten bolt securely (27-35 Ft. Lbs.
torque).
IMPORTANT: Blade bolt is grade 8 heat
treated.
Trailing Up Mandrel Assembly
Blade Center
Hole
Flat Washer
Lock Washer
_#_--'Hex Bolt (Grade)
*A Grade 8 heat treated bolt can be identified
by six lines on the bolt head.
TO SHARPEN BLADE
NOTE: We do not recommend sharpen-
ing blade -but if you do, be sure the
blade is balanced.
Care should be taken to keep the blade
balanced. An unbalanced blade will
cause excessive vibration and eventual
damage to mower and engine.
•The blade can be sharpened with a file
or on a grinding wheel. Do not attempt
to sharpen while on the mower.
• To check blade balance, you will need
a 5/8" diameter steel bolt, pin, or a cone
balancer. (When using a cone bal-
ancer, follow the instructions supplied
with balancer.)
NOTE: Do not use anail for balancing
blade. The lobes of the center hole may
appear to be centered, but are not.
• Slide blade on to an unthreaded
portion of the steel bolt or pin and hold
the bolt or pin parallel with the ground.
If blade is balanced, it should remain in
a horizontal position. If either end of
the blade moves downward, sharpen
the heavy end until the blade is
balanced. /
5/8" Bolt
Center Hole
19

BATTERY
Yourtractorhasa battery charging system
which is sufficient for normal use, How-
ever, periodic charging of the battery with
an automotive charger will extend its life.
•Keep battery and terminals clean.
• Keep battery bolts tight.
• Keep small vent holes open.
• Recharge at 6-10 amperes for 1 hour.
NOTE: The original equipment battery on
your tractor is maintenance free. Do not
attempt to open or remove caps or covers.
Adding or checking level of electrolyte is
not necessary.
TO CLEAN BATTERY AND TERMINALS
Corrosion and dirt on the battery and
terminals can cause the battery to "leak"
power.
1. Open battery box door.
2, Disconnect BLACK battery cable first
then RED battery cable and remove
battery from tractor.
3. Rinse the battery with plain water and
dry.
4. Clean terminals and battery cable
ends with wire brush until bright.
5. Coat terminals with grease or petro-
leum jelly.
6. Reinstall battery (See "REPLACING
BATTERY" in the SERVICE AND
ADJUSTMENTS section of this
manual).
V-BELTS
Check V-belts for deterioration and wear
after 100 hours of operation and replace
if necessary. The belts are not adjustable.
Replace belts if they begin to slip from
wear.
TRANSAXLE COOLING
The transmission fan and cooling fins
should be kept clean to assure proper
cooling.
Do not attempt to clean fan or transmis-
sion while engine is running or while the
transmission is hot. To prevent possible
damage to seals, do not use high
pressure water or steam to clean
transaxle.
• Inspect cooling fan to be sure fan
blades are intact and clean.
• Inspect cooling fins for dirt, grass
clippings and other materials. To
prevent damage to seals, do not use
compressed air or high pressure
sprayer to clean cooling fins.
TRANSAXLE PUMP FLUID
The transaxle was sealed at the factory
and fluid maintenance is not required fc
the life of the transaxle. Should the
transaxle ever leak or require servicing,
contact your nearest authorized service
center/department.
ENGINE
LUBRICATION
Only use high quality detergent oil ratec
with API service classification SF-SJ.
Select the oil's SAE viscosity grade
according to your expected operating
temperature.
SAE VISCOSITY GRADES
.2o, -lo" o" io" _o" ao'
TEMPERATURE RANGE ANTICIPATED BEFORE NEXT OIL CHANGE
Change the oil after every 50 hours of
operation or at least once a year if the
tractor is not used for 50 hours in one
year.
Check the crankcase oil level before
starting the engine and after each eight
(8) hours of operation. Tighten oil fill cal:
dipstick securely each time you check th
oil level.
TO CHANGE ENGINE OIL
Determine temperature range expected
before oil change. All oil must meet API
service classification SF-SJ.
• Be sure tractor is on level surface.
• Oil will drain more freely when warm.
• Catch oil in a suitable container.
1. Remove oil fill cap/dipstick. Be careful
not to allow dirt to enter the engine
when changing oil.
2. Remove cap from end of drain valve
and install the drain tube onto the
fitting.
3. Unlock drain valve by pushing inward
slightly and turning counterclockwise.
4. To open, pull out on the drain valve.
5. After oil has drained completely, close
and lock the drain valve by pushing
inward and turning clockwise until the
pin is in the locked position as shown.
6. Remove the drain tube and replace
the cap onto to the end of the drain
valve.
7. Refill engine with oil through oil fill
dipstick tube. Pour slowly. Do not
overfill. For approximate capacity see
"PRODUCT SPECIFICATIONS"
section of this manual.
20

8. Use gauge on oil fill cap/dipstick for
checking level. Insert dipstick into the
" tube and rest the oil fill cap on the
tube. Do not thread the cap onto the
tube when taking reading. Keep oil
at "FULL" line on dipstick. Tighten cap
onto the tube securely when finished.
Oil Drain Valve
Closed
and
Locked
Position
Cap
Drain Tube
CLEAN AIR SCREEN
Air screen must be kept free of dirt and
chaff to prevent engine damage from
overheating. Clean with a wire brush or
compressed air to remove dirt and
stubborn dried gum fibers.
CLEAN AIR INTAKE/COOLING AREAS
To insure proper cooling, make sure the
grass screen, cooling fins, and other
external surfaces of the engine are kept
clean at all times.
Every 100 hours of operation (more often
under extremely dusty, dirty conditions),
remove the blower housing and other
cooling shrouds. Clean the cooling fins
and external surfaces as necessary.
Make sure the cooling shrouds are
reinstalled.
NOTE: Operating the engine with a
blocked grass screen, dirty or plugged
cooling fins, and/or cooling shrouds
removed will cause engine damage due
to overheating.
AIR FILTER
Your engine will not run properly using a
dirty air filter. Clean the foam pre-cleaner
after every 25 hours of operation or every
season. Service paper cartridge every
100 hours of operation or every season,
whichever occurs first.
Service air cleaner more often under
dusty conditions.
1. Remove knob and cover.
2. Remove wing nut and air cleaner
from base.
TO SERVICE PRE-CLEANER
3. Slide foam pre-cleaner off cartridge.
4. Wash it in liquid detergent and water.
5. Squeeze it dry in a clean cloth. Allow it
to dry.
6. Saturate it in engine oil. Wrap it in
clean, absorbent cloth and squeeze to
remove excess oil
TO SERVICE CARTRIDGE
• Replace a dirty, bent, or damaged
cartridge.
NOTE: Do not wash the paper cartridge
or use pressurized air, as this will damage
the cartridge.
7. Reinstall the pre-cieaner (cleaned and
oiled) over the paper cartridge.
8. Reassemble air cleaner, wing nut,
cover and tighten knob securely.
Air Cleaner Knob
Nut
Foam
Pre- _Rubber
Cleaner
Paper
Cartridge
Air Cleaner
Base
Screen
MUFFLER
Inspect and replace corroded muffler and
spark arrester (if equipped) as it could
create a fire hazard and/or damage.
SPARK PLUGS
Replace spark plugs at the beginning of
each mowing season or after every 100
hours of operation, whichever occurs first.
Spark plug type and gap setting are
shown in "PRODUCT SPECIFICATIONS"
section of this manual.
21

ENGINE OIL FILTER
Replace the engine oil filter every season
or every other oil change if the tractor is
used more than 100 hours in one year.
1. Drain oil from engine crankcase (See
"TO CHANGE ENGINE OIU' in this
section of this manual, through step
remove drain plug).
2. Remove oil filter and wipe off filter
adapter.
3. Apply a thin coating of new engine oil
to the rubber gasket on replacement
oil filter.
4. install replacement oil filter on filter
adapter. Turn oil filter clockwise until
rubber gasket contacts the filter
adapter, then tighten filter an addi-
tional 1/2 turn.
5. Fill crankcase with new oil (See "TO
CHANGE ENGINE OIL" in this section
of this manual). For approximate
capacity see "PRODUCT SPECIFICA-
TIONS" section of this manual.
6. Start the engine and check for oil
leaks. Correct any leaks before
placing engine into full operation.
IN-LINE FUEL FILTER
The fuel filter should be replaced once
each season. If fuel filter becomes
clogged, obstructing fuel flow to carbure-
tor, replacement is required.
1. With engine cool, remove filter and
plug fuel line sections.
2. Place new fuel filter in position in fuel
line with arrow pointing towards
carburetor.
3. Be sure there are no fuel line leaks
and clamps are properly positioned.
4. Immediately wipe up any spilled
gasoline.
Clamp _.
Fuel Filter _ --
CLEANING
•Clean engine, battery, seat, finish, etc,
of all foreign matter.
•Keep finished surfaces and wheels free
of all gasoline, oil, etc.
•Protect painted surfaces with automo-
tive type wax.
We do not recommend using agarden
hose to clean your tractor unless the
electrical system, muffler, air filter and
carburetor are covered to keep water out.
Water in engine can result in a shortened
engine life.
22

_CAUTION: BEFORE PERFORMING ANY SERVICE OR ADJUSTMENTS:
1. Depress clutch/brake pedal fully and set parking brake.
2. Place motion control lever in neutral (N) position,
3, Place attachment clutch in "DISENGAGED" position.
4. Turn ignition key "OFF" and remove key.
5. Make sure the blades and all moving parts have completely stopped.
6. Disconnect spark plug wire from spark plug and place wire where it cannot
come in contact with plug.
"rRACTOR
TO REMOVE MOWER
Mower will be easier to remove from the
right side of tractor.
1. Place attachment clutch in "DISEN-
GAGED" position.
2. Move attachment lift lever forward to
lower mower to its lowest position.
3. Roll belt off engine pulley.
4. Remove small retainer spring, and lift
clutch spring off pulley bolt.
5. Remove large retainer spring, slide
collar off and push housing guide out
of bracket.
6. Disconnect anti-swaybar from chassis
bracket by removing retainer spring.
7. Disconnect suspension arms from
rear deck brackets by removing
retainer springs.
8. Disconnect front links from deck by
removing retainer springs.
9. Raise lift lever to raise suspension
arms. Slide mower out from under
tractor.
Small Retainer Spring
Clutch
IMPORTANT: If an attachment other than
the mower deck is to be mounted on the
tractor, remove the front links and hook
the clutch spring Into square hole in
frame.
TO INSTALL MOWER
1. Raise attachment lift lever to its
highest position.
2. Slide mower under tractor with
discharge guard to right side of tractor.
3. Lower lift lever to its lowest position.
4. Install mower in reverse order of
removal instructions.
TO LEVEL MOWER HOUSING
Adjust the mower while tractor is parked
on level ground or driveway. Make sure
tires are properly inflated (See "PROD-
UCT SPECIFICATIONS" section of this
manual). If tires are over or
underinflated, you will not properly adjust
your mower.
Retainer :
Anti-Sway
Link
Springs
(Both Sides)
Housing Guide
Large Retainer Spring
23

SIDE-TO-SIDE ADJUSTMENT
• Raise mower to its highest position.
• ,_t the midpoint of both sides of mower,
measure height from bottom edge of
mower to ground. Distance "A" on both
sides of mower should be the same or
within 1/4" of each other.
• If adjustment is necessary, make
adjustment on one side of mower only.
•To raise one side of mower, tighten lift
link adjustment nut on that side.
• To lower one side of mower, loosen lift
link adjustment nut on that side.
NOTE: Each full turn of adjustment nut
will change mower height about 1/8".
• Recheck measurements after adjusting.
Bottom Edge of Bottom Edge of
Mower to Ground Mower to Ground
\/
Suspension
Arm
J_----_ \ Lift Lnk
_,,_..__Adlustment
__--_ Nut
FRONT-TO-BACK ADJUSTMENT
IMPORTANT: Deck must be level side-to-
side. If the following front-to-back adjust-
ment is necessary, be sure to adjust both
front links equally so mower will stay
level side-to-side.
To obtain the best cutting results, the
mower housing should be adjusted so
that the front is approximately 1/8" to 1/2"
lower than the rear when the mower is in
its highest position.
Check adjustment on right sidle of tractor.
Measure distance "D" directly in front and
behind the mandrel at bottom edge of
mower housing as shown.
• Before making any necessary adjust-
ments, check that both front links are
equal in length.
• If links are not equal in length, adjust
one link to same length as other link.
• To lower front of mower loosen nut "E"
on both front links an equal number of
turns.
• When distance "D" is 1/8" to 1/2" lower
at front than rear, tighten nuts "F"
against trunnion on both front links.
• To raise front of mower, loosen nut "F"
from trunnion on both front links.
Tighten nut "E" on both front links an
equal number of turns.
• When distance "D" is 1/8" to 1/2" lower
at front than rear, tighten nut "F" against
trunnion on both front links.
• Recheck side-to-side adjustment.
Both Front Links Should be Equal in Length
/
Nut
Front Trunnion
Links
TO REPLACE MOWER BLADE DRIVE
BELT
The mower blade drive belt may be
replaced without tools. Park the tractor on
level surface. Engage parking brake.
BELT REMOVAL -
1. Remove mower from tractor (See "TO
REMOVE MOWER" in this section of
this manual).
2. Work belt off both mandrel pulleys and
idler pulleys.
3. Pull belt away from mower.
Mandrel
Pulle,
Pulley
24

BELT INSTALLATION -
4. Install new belt in reverse order of
" removal.
5. Make sure belt is in all pulley grooves
and inside all belt guides.
6. Install mower in reverse order of
removal instructions.
TO ADJUST BRAKE
Your tractor is equipped with an adjustable
brake system which is mounted on the
side of the transaxle.
If tractor requires more than six (6) feet
stopping distance at high speed in highest
gear on a level dry concrete or paved
surface, then brake must be adjusted.
1. Depress clutch/brake pedal and
engage parking brake.
2. Measure distance between brake
operating arm and nut "A" on brake rod.
3. If distance is other than 1-9/16", loosen
jam nut and tum nut "A" until distance
becomes 1-9/16". Retighten jam nut
against nut "A".
4. Road test tractor for proper stopping
distance as stated above. Readjust if
necessary. If stopping distance is still
greater than six (6) feet in highest gear,
further maintenance is necessary.
Contact a Sears or other qualified
service center.
With Parking Brake "Engaged"
,Nut "A"
Operating
Arm
Do Not touch this nut. If further brake adjust-
ment is necessary contact your nearest
authorized service center/department
TO REPLACE MOTION DRIVE BELT
Park the tractor on level surface. Engage
parking brake. For assistance, there is a
belt installation guide decal on bottom
side of left footrest.
1. Remove mower (See "TO REMOVE
MOWER" in this section of this
manual.)
2. Remove belt from stationary idler and
clutching idler.
3. Pull belt slack toward rear of tractor.
Carefully remove belt upwards from
transmission input pulley and over
cooling fan blades.
4. Pull belt toward front of tractor and
remove downward from around
engine pulley.
5. Install new belt by reversing above
procedure.
Engine ----------
Pulley
Clutching Idler_
Stationary Idler-.._.
Transmission
Input Pulley
C
TRANSAXLE MOTION CONTROL
LEVER NEUTRAL ADJUSTMENT
The motion control lever has been preset
at the factory and adjustment should not
be necessary.
1. Loosen adjustment bolt in front of the
right rear wheel, and lightly tighten.
2. Start engine and move motion control
lever until tractor does not move
forward or backward.
3. Hold motion control lever in that
position and turn engine off.
4. While holding motion control lever in
place, loosen the adjustment bolt.
5. Move motion control lever to the
neutral (N) (lock gate) position.
6. Tighten adjustment bolt securely.
NOTE: If additional clearance is needed
to get to adjustment bolt, move mower
deck height to the lowest position.
After above adjustment is made, if the
tractor still creeps forward or backward
while motion control lever is in neutral
position, follow these steps:
1. Loosen the adjustment bolt.
25

2. Move the motion control lever 1/4 to
1/2 inch in the direction it is trying to
.creep.
3. Tighten adjustment bolt securely.
4. Start engine and test.
5. If tractor still creeps, repeat above
steps until satisfied.
Motion Control Neutral Lock Gate
Lever
TRANSMISSION REMOVAL/REPLACE-
MENT
Should your transmission require
removal for service or replacement, it
should be purged after reinstallation and
before operating the tractor. See
"PURGE TRANSMISSION" in the
Operation section of this manual.
TO ADJUST STEERING WHEEL ALIGN-
MENT
If steering wheel crossbars are not
horizontal (left to right) when wheels are
positioned straight forward, remove
steering wheel and reassemble per
instructions in the Assembly section of
this manual.
FRONT WHEEL TOE-IN/CAMBER
The front wheel toe-in and camber are
not adjustable on your tractor. If damage
has occurred to affect the front wheel toe-
in or camber, contact a Sears or other
qualified service center.
TO REMOVE WHEEL FOR REPAIRS
1. Block up axle securely,
2. Remove axle cover, retaining ring and
washers to allow wheel removal (rear
wheel contains a square key - Do not
lose).
3. Repair tire and reassemble.
NOTE: On rear wheels only: align
grooves in rear wheel hub and axle.
Insert square key.
4. Replace washers and snap retaining
ring securely in axle groove.
5. Replace axle cover.
NOTE" To seal tire punctures and prevent
flat tires due to slow leaks, tire sealant
may be purchased from your local parts
dealer. Tire sealant also prevents tire dry
rot and corrosion.
Washers
Retaining
Axle
Cover
"o i
Square Key /
(Rear Wheel Only)
TO START ENGINE WITH A WEAK
BATTERY
x't
J_CAUTION: Lead-acid batteries generate
explosive gases. Keep sparks, flame and
smoking materials away from batteries.
Always wear eye protection when around
batteries.
If your battery is too weak to start the engine, it
should be recharged. (See "BATrERY" in the
MAINTENANCE section of this manual),
If "jumper cables" are used for emergency
starting, follow this procedure:
IMPORTANT: Your tractor is equipped with a
12 volt negative grounded system. The other
vehical must also be a 12 volt negative
grounded system. Do not use your tractor
battery to start other vehicles.
TO ATI'ACH JUMPER CABLES -
1. Connect each end of the RED cable to
the POSITIVE (+) terminal of each
battery, taking care not to short
against chassis.
2. Connect one end of the BLACK cable
to the NEGATIVE (-) terminal of fully
charged battery.
3. Connect the other end of the BLACK
cable to good CHASSIS GROUND,
away from fuel tank and battery.
TO REMOVE CABLES, REVERSE ORDER -
1. BLACK cable first from chassis and
then from the fully charged battery.
2. RED cable last from both batteries.
Positive Terminal Negative Terminal
Positive
Terming
Charged
Battery
26 Terminal

REPLACING BATTERY
41_CAUTION: Do not short battery
terminals by allowing a wrench or any
other object to contact both terminals at
the same time. Before connecting battery,
remove metal bracelets, wristwatch
bands, rings, etc.
Positive terminal must be connected first
to prevent sparking from accidental
grounding.
1. Lift seat pan to raised position and
open battery box door.
2. Disconnect BLACK battery cable first
then RED battery cable and carefully
remove battery from tractor.
3. Install new battery with terminals in
same position as old battery.
4. First connect RED battery cable to
positive (+) terminal with hex bolt and
keps nut as shown. Tighten securely.
5. Connect BLACK grounding cable to
negative (-) terminal with remaining
hex bolt and keps nut. Tighten
securely.
6. Close battery box door.
Battery
Box
Keps Nut-----._,p HexBolt
Positive (Red) Cable Negative (Slack) Cable
TO REPLACE HEADLIGHT BULB
1. Raise hood.
2. Pull bulb holder out of the hole in the
backside of the grill.
3. Replace bulb in holder and push bulb
holder securely back into the hole in
the backside of the grill.
4. Close hood.
INTERLOCKS AND RELAYS
Loose or damaged wiring may cause your
tractor to run poorly, stop running, or
prevent it from starting.
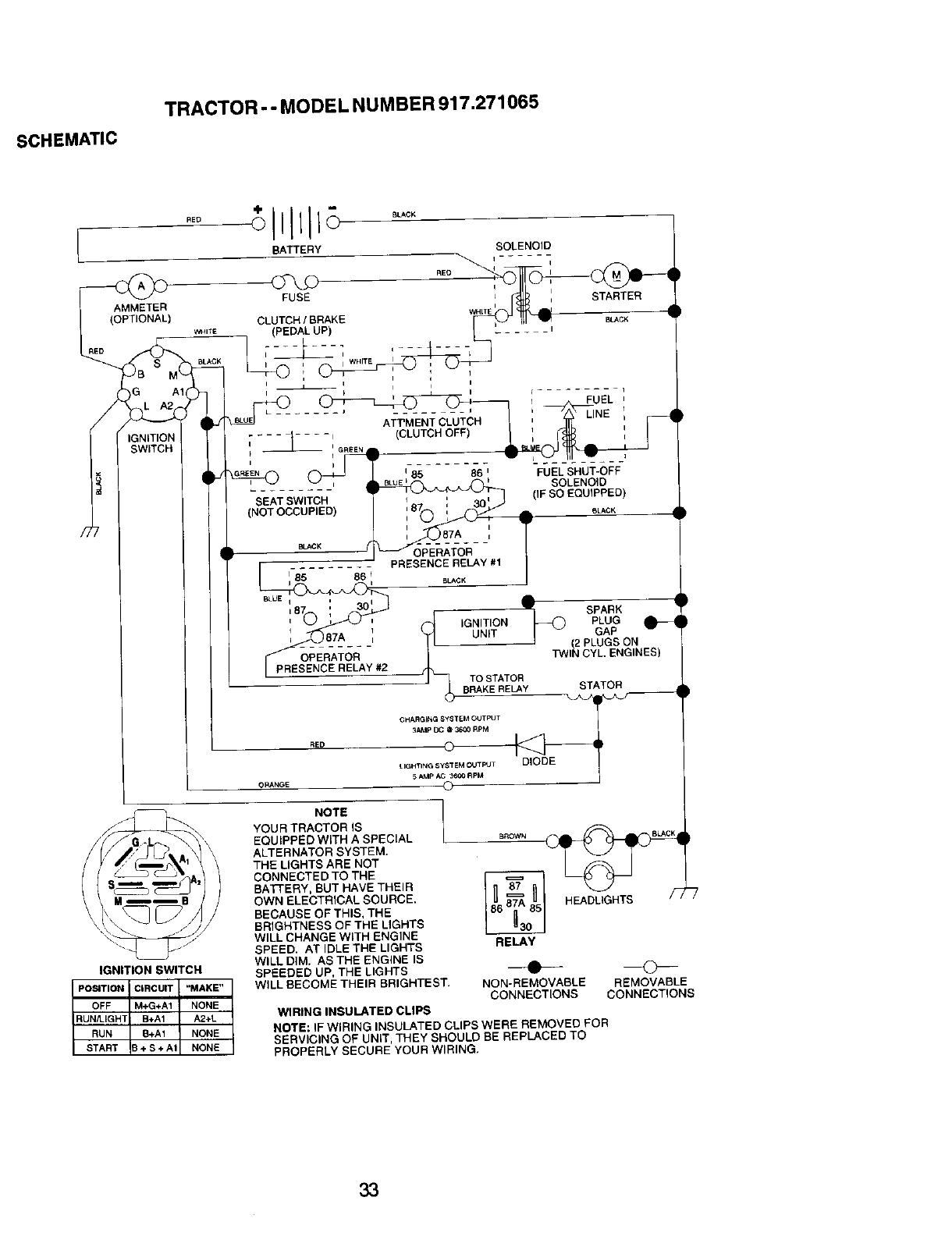
• Check wiring. See electrical wiring
diagram in the Repair Parts section.
TO REPLACE FUSE
Replace with 20 amp automotive-type
plug-in fuse. The fuse holder is located
behind the dash. 27
TO REMOVE HOOD AND GRILL AS-
SEMBLY
1. Raise hood.
2. Unsnap headlight wire connector.
3. Stand in front of tractor. Grasp hood at
sides, tilt toward engine and lift off of
tractor.
4. To replace, reverse above procedure.
/'
Hood
l,
]:Headlight Wire
iConnector
C _k /
ENGINE
Maintenance, repair, or replacement of the
emission control devices and systems, which
are being done at the customers expense,
may be performed by any non-road engine
repair establishment or individual. Warranty
repairs must be performed by an authorized
engine manufacturer's service outlet.
TO ADJUST THROTTLE CONTROL
CABLE
The throttle control has been preset at the
factory and adjustment should not be
necessary. Check adjustment as described
below before loosening cable. If adjustment is
necessary, proceed as follows:
1. With engine not running, move throttle
control lever from slow to choke position.
Slowly move lever from choke to fast
position.
2. Check to see if hole in throttle lever and
hole in speed control bracket are aligned.
3. If holes are not aligned, loosen cable
clamp screw and align the holes by
inserting a pencil or a 1/4" drill bit through
both holes.
4. Pull throttle cable up to remove slack and
tighten cable clamp screw. Remove
alignment pencil or drill bit.
Cable "_
Clamp ______.j
Screw
Speed Control
Bracket -----'-'----
Leve_r

TO ADJUST CARBURETOR
The carburetor has been preset at the factory
and, adjustment should not be necessary.
However, minor adjustment may be required
to compensate for differences in fuel,
temperature, altitude or load. If the carburetor
does need adjustment, proceed as follows:
In general, tuming the adjusting needles in
(clockwise) decreases the supply of fuel to
the engine giving a leaner fuel/air mixture.
Turning the adjusting needles out (counter-
clockwise) increases the supply of fuel to the
engine giving a richer fueVair mixture.
IMPORTANT: Damage to the needles and
seats in carburetor may result if tumed in too
tight.
NOTE: The carburetor on this engine is low
emission. It is equipped with an idle fuel
adjusting needle with a limiter cap, which
allows some adjustment within the limits
allowed by the cap. Do not attempt to remove
the limiter cap. The limiter cap cannot be
removed without breaking the adjusting
needle.
1. Be sure you have a clean air filter and the
throttle control cable is adjusted properly
(see above).
2. Start engine and allow to warm for five
minutes. Make adjustments with engine
running and shift/motion control lever in
neutral (N) position.
3. Idle speed setting - With throttle control
lever in slow position, engine should idle
at 1750 RPM. If engine idles too slow or
fast, tum idle speed adjusting screw in or
out until correct idle is attained.
4. !die fuel needle _etting - With throttle
control lever in slow position, tum idle fuel
adjustment needle in (clockwise) until
engine begins to die and then turn out
(counterclockwise) until engine runs
rough. Tum needle to a point midway
between those two positions.
5. Recheck idle speed. Readjust if neces-
sary.
ACCELERATION TEST -
6. Move throttle control lever from slow to
fast position. If engine hesitates or dies,
turn idle fuel adjusting needle out
(counterclockwise) 1/8 tum. Repeat test
and continue to adjust, if necessary, until
engine accelerates smoothly.
High speed stop is factory adjusted. Do
not adjust - damage may result.
IMPORTANT: Never tamper with the
engine governor, which is factory set for
proper engine speed. Overspeeding the
engine above the factory high speed
setting can be dangerous. If you think the
engine-governed high speed needs
adjusting, contact a Sears or other
qualified service center, which has proper
equipment and experience to make any
necessary adjustments.
Idle Speed
Adjusting
,d,e ue, /
Adjusting- I __l I
II liT" --ill=---- J--J
28

Immediately prepare your tractor for
storage at the end of the season or if the
tractor will not be used for 30 days or
more.
_J, CAUTION: Never store the tractor
with gasoline in the tank inside a building
where fumes may reach an open flame or
spark. Allow the engine to cool before
storing in any enclosure.
TRACTOR
Remove mower from tractor for winter
storage. When mower is to be stored for
a period of time, clean it thoroughly,
remove all dirt, grease, leaves, etc. Store
in a clean, dry area.
1. Clean entire tractor (See "CLEANING"
in the Maintenance section of this
manual).
2. Inspect and replace belts, if necessary
(See belt replacement instructions in
the Service and Adjustments section
of this manual).
3. Lubricate as shown in the Mainte-
nance section of this manual.
4. Be sure that all nuts, bolts and screws
are securely fastened. Inspect moving
parts for damage, breakage and wear.
Replace if necessary.
5. Touch up all rusted or chipped paint
surfaces; sand lightly before painting.
BATTERY
•Fully charge the battery for storage.
• After a period of time in storage, battery
may require recharging.
• To help prevent corrosion and power
leakage during long periods of storage,
battery cables should be disconnected
and battery cleaned thoroughly (see
"TO CLEAN BATTERY AND TERMI-
NALS" in the Maintenance section of
this manual).
• After cleaning, leave cables discon-
nected and place cables where they
cannot come in contact with battery
terminals.
• If battery is removed from tractor for
storage, do not store battery directly on
concrete or damp surfaces.
ENGINE
FUEL SYSTEM
IMPORTANT: it is important to prevent
gum deposites from forming in essential
fuel system parts such as carburetor, fuel
hose, or tank during storage,
Also, experiance indicates that alcohol
blended fuels (called gasohol or using
ethanol or methanol) can attract moisture
which leads to separation and formation
of acids during storage. Acidic gas can
damage the fuel system of and engine
while in storage.
1. Drain the fuel tank.
2. Start the engine and let it run until the
fuel lines and carburetor are empty.
• Never use engine or carburetor cleaner
products in the fuel tank or permanent
damage may occur.
•Use fresh fuel next season.
NOTE: Fuel stabilizer is an acceptable
alternative in minimizing the formation of
fuel gum deposits during storage. Add
stabilizer to gasoline in fuel tank or
storage container. Always follow the mix
ratio found on stabilizer container. Run
engine at least 10 minutes after adding
stabilizer to allow the stabilizer to reach
the carburetor. Do not drain the gas tank
and carburetor if using fuel stabilizer.
ENGINE OIL
Drain oil (with engine warm) and replace
with clean engine oil. (See "ENGINE" in
the Maintenance section of this manual).
CYLINDER(S)
1. Remove spark plug(s).
2. Pour one ounce of oil through spark
plug hole(s) into cylinder(s).
3. Turn ignition key to "START" position
for a few seconds to distribute oil.
4. Replace with new spark plug(s).
OTHER
• Do not store gasoline from one season
to another.
• Replace your gasoline can if your can
starts to rust. Rust and/or dirt in your
gasoline will cause problems.
•If possible, store your tractor indoors
and cover it to give protection from dust
and dirt.
• Cover your tractor with a suitable
protective cover that does not retain
moisture. Do not use plastic. Plastic
cannot breathe which allows conden-
sation to form and will cause your
tractor to rust.
IMPORTANT: Never cover tractor while
engine and exhaust areas are still warm.
29

TROUBLESHOOTING CHART
PROBLEM
Wili not start
Hard to start
Enginewill not
turn over
Engine clicks but
will not start
Loss of power
CAUSE
1. Out of fuel.
2. Engine not "CHOKED"
properly.
3. Engine flooded.
.
5.
6.
7.
Bad spark plug. 4.
Dirty air filter. 5.
Dirty fuel filter. 6.
Water in fuel. 7.
8. Loose or damaged wiring.
9. Carburetor out of adjustment.
10.Engine valves out of
adjustment.
1. Dirty air filter.
2. Bad spark plug.
3. Weak or dead battery.
4. Dirty fuel filter.
5. Stale or dirty fuel.
6. Loose or damaged wiring.
7. Carburetor out of adjustment.
8. Engine valves out of
adjustment.
1. Clutch/brake pedal not
depressed
2. Attachment clutch is
engaged.
3. Weak or dead battery.
4. Blown fuse.
5. Corroded battery terminals.
6. Loose or damaged wiring.
7. Faulty ignition switch.
8. Faulty solenoid or starter.
Faulty operator presence
switch(es).
g.
1. Weak or dead battery,
2. Corroded battery terminals.
3. Loose or damaged wiring.
I4. Faulty solenoid or starter,
CORRECTION
1. Cutting too much grass/too
fast.
2. Throttle in "CHOKE"
position.
1. Fill fuel tank.
2. See "TO START ENGINE"
in Operation section.
3. Wait several minutes before
attempting to start.
Replace spark plug.
Clean/replace air filter.
Replace fuel filter.
Drain fuel tank and carbure-
tor, refill tank with fresh
gasoline and replace fuel
filter.
8. Check all wiring.
9. See 'q-o Adjust Carburetor"
in Service Adjustments
section.
10.Contact a Sears or other
qualified service center.
1. Clean/replace air filter.
2. Replace spark plug.
3. Recharge or replace battery.
4. Replace fuel filter,
5. Drain fuel tank and refill with
fresh gasoline.
6. Check all wiring.
7. See "To Adjust Carburetor" in
Service Adjustments
section.
8. Contact a Sears or other
qualified service center,
1. Depress clutch/brake pedal.
2. Disengage attachment
clutch.
3. Recharge or replace battery.
4. Replace fuse.
5. Clean battery terminals.
6. Check all wiring.
7. Check/replace ignition
switch.
8. Check/replace solenoid or
starter.
9. Contact a Sears or other
qualified service center.
1. Recharge or replace battery.
2. Clean battery terminals.
3. Check all wiring,
4. Check/replace solenoid or
starter.
1. Set in "Higher Cut" position/
reduce speed.
2. Adjust throttle control.
30

TROUBLESHOOTING CHART
CAUSE CORRECTION
3. Build-up of grass, leaves
and trash under mower.
4. Dirty air filter.
5. Low oil level/dirty oil.
6. Faulty spark plug.
PROBLEM
Loss of power
i(continued)
Excessive
vibration
Enginecontinues
to run when
operator leaves
I seat with
attachment
clutch engaged
Poorcut-uneven
Mower blades will
not rotate
7. Dirty fuel filter.
8. Stale or dirty fuel.
9. Water in fuel.
10.Spark plug wire loose.
11 .Dirty engine air screen/fins.
12. Dirty/clogged muffler.
13.Loose or damaged wiring.
14. Carburetor out of
adjustment.
15. Engine valves out of
adjustment.
1, Worn, bent or loose blade.
2. Bent blade mandrel,
3, Loose/damaged pad(s).
1. Faulty operator-safety
presence control system.
.
2.
3.
4.
5.
Worn, bent or loose blade.
Mower deck not level.
Buildup of grass, leaves,
and trash under mower.
Bent blade mandrel.
Clogged mower deck vent
from build-up of grass,
leaves, and trash around
mandrels.
1. Obstruction in clutch
mechanism.
2. Worn/damaged mower
drive belt.
3. Frozen idler pulley.
4. Frozen blade mandrel.
3. Clean underside of mower
housing.
4. Clean/replace air filter.
5. Check oil level/change oil.
6. Clean and regap or change
spark plug.
7. Replace fuel filter.
8. Drain fuel tank and refill
with fresh gasoline.
9. Drain fuel tank and
carburetor, refill tank with
fresh gasoline and replace
fuel filter.
10.Connect and tighten spark
plug wire.
11.Clean engine air screen/
fins.
12.Clean/replace muffler.
13.Check all wiring.
14.See "To Adjust Carburetor"
in Service Adjustments
section.
15.Contact a Sears or other
qualified service center.
1. Replace blade.
Tighten blade bolt.
2. Replace blade mandrel.
3. Tighten loose part(s).
Replace damaged pads.
.Check wiring, switches and
connections. If not corrected,
contact a Sears or other
qualified service center.
1. Replace blade. Tighten
blade bolt.
2. Level mower deck.
3. Clean underside of mower
housing.
4. Replace blade mandrel.
5. Clean around mandrels to
open vent holes.
1. Remove obstruction.
2. Replace mower drive belt.
3. Replace idler pulley.
4. Replace blade mandrel.
31

TROUBLESHOOTING CHART
PROBLEM
Poor grass
discharge 2.
3.
4.
5.
6.
7.
8.
9.
Headlight(s) not
working
(if so equipped)
Battery will not
charge
Loss of drive
CAUSE
1. Engine speed too slow.
Travel speed too fast.
Wet grass.
Mower deck not level.
Low/uneven tire air pressure.
Worn, bent or loose blade.
Buildup of grass, leaves and
trash under mower.
Mower drive belt worn.
Blades improperly installed.
10. Improper blades used.
11.Clogged mower deck vent
holes from buildup of
grass, leaves, and trash
around mandrels.
1. Switch is "OFF".
2. Bulb(s) burned out,
3. Faulty light switch.
4. Loose or damaged wiring.
5. Blown fuse.
1. Bad battery cell(s).
2. Poor cable connections.
3. Faulty regulator
(if so equipped).
4. Faulty alternator.
1. Freewheel control in
"disengaged" position.
2. Motion drive belt worn,
damaged, or broken.
3. Air trapped in transmission
during shipment or
servicing.
CORRECTION
1. Place throttle control in
"FAST" position.
2. Shift to slower speed.
3. Allow grass to dry before
mowing.
4. Level mower deck.
5. Check tires for proper air
pressure.
6. Replace/sharpen blade.
Tighten blade bolt.
7. Clean underside of mower
housing.
8. Replace mower drive belt.
9. Reinstall blades sharp edge
down.
10. Replace with blades listed
in this manual.
11.Clean around mandrels to
open vent holes.
1. Turn switch "ON".
2. Replace bulb(s).
3. Check/replace light switch.
4. Check wiring and connec-
tions.
5, Replace fuse.
1. Replace battery.
2. Check/clean all connec-
tions.
3. Replace regulator.
4. Replace alternator.
1. Place freewheel control in
"engaged" position,
2. Replace motion drive belt.
3. Purge transmission.
Engine"backfires" 1. Engine throttle control not 1. Move throttle control to
whenturning set at "SLOW" "SLOW" position and allow
engine position for 30 seconds to idle for 30 seconds before
"OFF" before stopping engine, stopping engine.
32

SCHEMATIC
TRACTOR -- MODEL NUMBER 917.271065
t
AMMETER
_) WHIT E
/2
BATTERY
FUSE
BLACK
CLUTCH !BRAKE W_TE
(PEDAL UP)
I
..... 'ATT'MENT CLUTCH
[_-I GREEN (CLUTCH OFF)
STARTER
MACK
I
i
FUEL '
I
i
86 nFUEL SHUT-OFF
SOLENOID
SEAT SWITCH (IF SO EQU{PPED)
(NOT OCCUPIED) S_CK
BL_K
1-85 86 i,
BLUE q I idm,
r87 i30 IF SPARK
i_ IGNITION PLUG
,87A, (_ UNIT !_(_ GAP _
OPE_-AT()R- -/j_ TWI{'_ PLUGS ON
_E NC_OEL_L-A;I#2 CYL ENGINES)
J (__TO STATOR
CHARGING gYSTEM OUTPUT
RED _3_*MP _ @ 3600 RPM
LIGHTING SYSTEM OUTleT DIODE
IGNITION SWITCH
POSITION I CIRCUIT "MAKE"
OFF IM+G+A1 NONE
RUi_IGHTI B+A1 A2+L
RUN B+A1 NONE
START 3+ S + A1 NONE
NOTE
YOUR TRACTOR IS
EQUtPPED W_TH ASPECIAL
ALTERNATOR SYSTEM.
THE LIGHTS ARE NOT
CONNECTED TO THE
BATrERY, BUT HAVE THEIR
OWN ELECTRICAL SOURCE.
BECAUSE OF THIS, THE
BRIGHTNESS OF THE LIGHTS
WILL CHANGE WITH ENGINE
SPEED. AT IDLE THE LIGHTS
WILL DIM. AS THE ENGINE IS
SPEEDED UP, THE LIGHTS
WILL BECOME THEIR BRIGHTEST.
WIRING INSULATED CLIPS
HEADLIGHTS /_
RELAY
NON-REMOVABLE REMOVABLE
CONNECT{ONS CONNECTIONS
NOTE: IF WIRING INSULATED CLIPS WERE REMOVED FOR
SERVICING OF UNIT, THEY SHOULD BE REPLACED TO
PROPERLY SECURE YOUR WIRING.
33

ELECTRICAL
TRACTOR - - MODEL NUMBER 917,271065
26
25
i
I
I
I
34

ELECTRICAL
TRACTOR -- MODEL NUMBER 917.271065
KEY PART
NO. NO.
1 163465
2 74760412
8 156417
16 161343
21 166182
22 4152J
24 4799J
25 146147
26 175158
27 73510400
28 4207J
29 160784
30 175566
33 140403
40 178440
41 71110408
42 131563
43 175141
45 121433X
52 141940
81 109748X
NOTE:
DESCRIPTION
Battery 12 Volt 28 Amp
Bolt,Hex Head 1/4-20 unc x 3/4
Case, Battery Mech Hinge
Switch, Interlock N OPO/N Opn
Harness, Light Socket (Inoiudes4152J)
Bulb, Light
Cable, Battery, 6 Gauge, Red, 11"
Cable, Battery, 6 Gauge. Red, W/16 Wire
Fuse, 15 Amp
Nut Keps Hex1/4-20 Unc
Cable, Ground, 6 Gauge, Black, 12"
Switch,PtungerNormal Op OLive
Switch, tgnLtion
Key, Ignition
Harness, Lgnltion
Bolt, Hex Head, Fin. 1/4-20 x 1/2
Cover,Terminal, Red
Solenoid
AmmeterRectangular
ProtectionWire Loop
Relay Asm.
All component dimensions given LnU.S. inches
1 inch =25.4 mm
35

TRACTOR --MODEL NUMBER 917.271065
CHASSIS AND ENCLOSURES
28
12
31 55 57
208 208
54
6O
211
2
3
314
38 4
208
36

TRACTOR -- MODEL NUM BER 917.271065
CHASSIS AND ENCLOSURES
KEY PART
NO. NO. DESCRIPTION
1 174619
2176554
3 17060612
5155272
9168337X013
10 STD533710
11 155927
12 145660
13 172107X010
14 17490608
17 144983X558
18 126938X
25 19131312
26 STD541437
28 156725X558
29 155217X599
30 174738X558
31 139976
37 17490508
38 175710
51 7380O400
52 19091416
53 145201
54 161464
55 145202
57 STD522507
58 150127
60 72140606
64 154798
74 73680600
142 165867
143 154966
144 175528
145 156524
206 170165
207 17670508
208 17670608
212 165919
- - 5479J
NOTE_
Chassis Stamping
Drawbar
Screw 3/8-16 x 3/4
BumperHood/Dash
Dash
Bolt, Carriage 3/8-16 x 1
Panel, Dash, L.H.
Clip Tinnerman Grille P/L
Panel, Dash, R.H.
Screw Thdrol 3/8-16 x 1/2
Hood Assembly
Bumper Hood
Washer 13/32 x 13/16 x 12 Gauge
Nut
Grille Lens Asm
Lens, Grille
Fend/Ftrest Pnt STLT
Bracket, Fender Support
Screw Thdrol 5/16-18 x !/2 Tyt
Bracket Asm. Pivot Mower Rear
Nut Lock w/Insert 1/4-20 UNC
Washer 9/32 x 7/8 x 16 Ga.
Bracket Gdlle Pickoff LH
Screw Hex Wshd 8-18 x 7/8
Bracket Grille Pickoff RH
Bolt, Fin Hex 1/4-20 UNC x .75
Duct Air Engine P/L LT
Bolt Rdhd Sqnk 3/8-16 UNC x 3/4
Dash Lower STLT
Nut Crowntock 3/8-16 UNC
Plate Reinforcement STLT
Bracket Swaybar Chassis
Bracket Pnt Footrest STLT
RJod Pivot Chassis/Hood
Bolt Shoulder 5/16 -18 TT
Screw Thdrol 5/16.18 x 1/2 TYTT
Screw Thdrol 3/8-16 x 1/2
Insed Lens Reflective
Plug, Button
All component dimensions given in U.S. inches
1 inch = 25.4 mm
37

TRACTOR - - MODEL NU MBER 917.271065
GROUND DRIVE
p52
16
38

TRACTOR - - MODEL NUMBER 917.271065
GROUND DRIVE
KEY PART KEY PART
NO. NO. DESCRIPTION NO. NO.
1...... Transaxle (See Breakdown) 66 154778
HydroGr 314-0510 70 134683
8 165866 Rod Shift Fender Adjust 71 169183
10 STD561210 Pin Cotter 1/8 x 1 CAD 73 169182
14 10040400 Washer Lock Hvy Hellcat 74 137057
15 74490544 Bolt 11exFLGHD 5/16.18 x Gr 875 121749X
16 STD541431 Nut Lock Hex W/Ins. 5/16-18
Unc 76 STD581075
19 s'rD541437 Nut Lock Hex W/Wsh 3/8-16 77 123583X
Uric 78 121748X
21 130564 Knob, Deluxe 1/2-13
22 169498 Rod, Brake Hydro 81 165596
24 73350600 Nut, Hex Jam 3/8-16 Unc 82 165711
25 106868X Spdng, Brake Rod 83 19171216
26 STD551037 Washer 84 169594
27 STD561210 Pin Cotter 1/8 x 3/4 CAD. 89 164890X428
28 175765 Rod, Parking Brake 90 124346X
29 71673 Cap, Parking Brake 95 170201
30 169592 Bracket, Transaxle 96 449711
32 74760512 Bolt Hex Hd 5/16-18 Uric x3/4 116 72140608
34 175578 Shaft, Foot Pedal 120 73900600
35 120193X Beadng, Nylon 150 t75456
36 19211616 Washer 151 19133216
37 157211 Pin, Roll 156 166002
38 165936 Pulley, Composite, Flat 158 165589
39 74760648 Bolt 159 165494
40 175461 Spacer, Split 161 72140406
41 175556 Keeper, Belt Idler
42 19131312 Washer 13/32 x 13/16 x 12 162 73680400
Gauge 163 74780416
47 127783 Pulley, Idler, V-Groove
48 154407 Bellcrank, Clutch 164 19091010
49 123205X Retainer, Belt 165 165623
50 STD523715 Bolt 166 166880
51 STD5414.37 Nut Crownlock 3/8-16 UNC 168 165492
52 STD541431 Nut, Crownlock 5/16-18 Unc 169 165580
53 105710X Link, Clutch 197 169613
55 105709X Spring, Return,Clutch 198 169593
56 STD523712 Bolt Hex 3/8-16 x 1-1/4 199 169612
57 140294 V-Belt 200 72140508
59 169691 Keeper, Center Span
61 17060612 Screw. 3/8-16 x 3/4 202 72110614
62 8883R Cover, Pedal 212 145212
63 175410 Pulley,Engine
64 71170764 Bolt 11ex 7/16-20 x4Gr. 5 NOTE:
65 STD551143 Washer
DESCRIPTION
Keeper BeltEngine Hydro
Keeper BeltEngine
StrapTorque LhHydro
StrapTorque Rh Hydro
Spacer, Axle
Washer 25/32 x 1-1/4 x16
Gauge
E-Ring
Key, Square
Washer 25/32 x 1-5/8 x 16
Gauge
Shaft Asm Cross Tapered
SpringTorsion
Washer 17/32 x 3/4 x 16 Ga.
LinkTransaxle
Console, Shift
Nut Self-Thd Wsh-hd 1/4 Zinc
Control Bypass Hydro20" Tires
RetainerSpdng 1•Zinc/Cad
Bolt Rdhd Sqneck 3/8-16 x 1
Nut Lock 3/8-16
Spacer Retainer
Washer 13/32 x 2 x 10 Ga.
Washer Srrted 5/16_D x 1,125
Bracket Shift Mount
Hub Tapered FlangeShift Lt
Bolt Rdhd Sqnk 1/4-20 x 3/4
Gr 5
Nut Crownlock 1/4-20 Unc
Bolt Hex Fin 1/4-20 Unc x 1
Gr5
Washer 5/8 x .281 x 10 Ga
Bracket Pivot Lever
Screw 5/16-18 x 5/8
Bolt Shoulder 5/16-18 x .561
Plate Fastening
Nyliner Snap-In 5/8"1D
Washer Nyl 7/8 ID x .105" Hyd
Bolt Shoulder5/16-18UNC
Bolt Rdhd Sgnk
5/16-18UNC x 1
Bolt Carr Sh 3/8-16 xl-3/4 Gr.5
Nut Hex Flange Lock
All component dimensions given in U.S.
inches 1inch = 25.4 mm
39

TRACTOR --MODEL NUMBER 917,271065
STEERING ASSEMBLY
L
_41
_7-----_e I
88
J
J
68
47
32
3O
67 $7
(17
4O

TRACTOR - - MODEL NUMBER 917.271065
STEERING ASSEMBLY
KEY PART
NO. NO. DESCRIPTION
1 139768
2154427
3169840
4169839
5 6266H
6 121748X
7 19272016
8 12000029
9 3366R
10 175121
11 STD551137
13 136518
15 145212
17 177876
26 126847X
29 19131416
29 17060612
30 STO561210
32 13O465
36 155099
37 152927
38 139769
39 19133812
40 STD541537
41 100711L
42 145054x426
43 121749X
44 153720
46 121232X
47 6855M
51 STD541431
54 74780520
63 8TD523710
65 160367
67 72140618
68 169827
71 175146
82 169835
85 133835
88 175118
91 175553
NOTE:
SteeringWheel
AxleAssembly STMP Dropped STL
Spindle Assembly, L.H.
SpindleAssembly,R.H.
Bearing,Race, Thrust, Hardened
Washer 25/32 x 1-5/8 x 16 Gauge
Washer 27/32 x 1-1/4 x 16 Gauge
Ring,Ktip
Bearing,SteedngCotumn
Draglink
Washer, Lock
Spacer Brg Axle Front
Nut, Hexflange Lock
Shaft Assembly,Steering
Bushing, Link, Drag
Washer 13/32 x 7/8 x 16 Gauge
Screw 3/8-16 x 3/4
Pin
Rod,Tie
Bushing, Steering
Screw
Insert, Steering Wheel
Washer 13/32 x 2-3/8 x 12 Gauge
Nut Lock Center 3/8-24 UNF
Adaptor, Steering Wheel
Boot, Steering Shaft
Washer 25/32 x 1-1/4 x 16 Gauge
Extension Shaft Steering LR.LT
Cap, Spindle
Fitting, Grease
Nut Lock Hex w/Ins. 5/16-18 UNC
Bolt Fin Hex 5/16-18 UNC x 1-1/4
Bolt, Fin Hex 3/8-16 UNC x 1 Gr 5
Spacer Brace Axle
Bolt Rdhd Sqnk 3/8-16 x 2-1/4
Axle, Brace
Steering Asm.
Bracket Susp Chassis Front
Fastner Christmas Tree
Bolt Shoulder 7/16-20
Clip Steering
Allcomponentdimensions given in U.S. inches
1 inch = 25.4 mm
41

ENGINE
TRACTOR --MODEL NUMBER 917.271065
38
6
,!14
_105
33
31
OPTIONAL EQUIPMENT
Spark Arrester ]
42

ENGINE
TRACTOR - - MODEL NUMBER 917.271065
KEY PART
NO. NO.
1 170548
2 17720410
3 ......
4 159420
13 12-041-03
14 148456
16 STD551237
23 169837
29 137180
31 109202X
32 158990
33 123487X
87 137040
38 148315
40 124028X
44 17490412
45 17000612
46 19091416
77 19101216
80 74760508
81 73510400
101 M73030800
105 17120616
NOTE:
DESCRIPTION
Control, Throttle
Screw, Hex Head, Thread Cutting 1/4-20 x 5/8
Engine,(See Breakdown) KohlerModel No, CV18,5-41896
Muffler
Gasket Kohler
Tube Drain Oil Easy
Washer
Shield Brn/Dbr Guard
Arrestor, Spark
Tank, Fuel
Cap Assembly, Fuel Seam, Vented
Clamp, Hose
Line, Fuel
Plug Drain Oil Easy
Bushing, Snap, Fuel Line
Screw, Hex Washer Head, Thd., Roll. 1/4-20 x 3/4
Screw Hex Wsh Thdr 3/8-16 x 3/4
Washer 9/32 x 7/8 x 16 Gauge
Washer 5/16 x 3/4 x 16 Ga.
Bolt Hex Hd 5/16-18 Unc x 1/2
Nut Keps Hex 1/4-20Unc
Nut Flan-ge M8-1.25 Non-Lk Zinc
Screw 3/8-16 x 1
All component dimensionsgivenin U.S. inches
1Inch = 25.4 mm
43

TRACTOR -- MODEL NUMBER 917.271065
SEAT ASSEMBLY
I
I-16
12
24 !i
! !
\: \
KEY
NO.
1
2
3
4
5
6
7
8
9
10
11
12
PART
NO. DESCRIPTION KEY PART
NO. NO. DESCRIPTION
140123 Seat 13 121248X
140551 Bracket, Pivot, Seat 14 72050412
71110616 Bolt 15 134300
19131610 Washer 13/32 x 1 x 10 Gauge 16 121250X
145006 Clip, Push-In Hinged 17 123976X
STD541437 Nut 21 171852
124181X Spring, Seat 22 STD541431
17000616 Screw 3/8-16 x 1-1/2 24 19171912
19131614 Washer 13/32 x 1 x 14 Gauge
174894 Pan, Seat Emboss QCK Conn. 25 127018X
166369 Knob Seat
121246X Bracket, Switch Mounting NOTE:
Bushing,Snap
Bolt,Carriage 1/4-20 x 1-1/2
Spacer, Sprit .28 x .88
Spdng
Locknut, Ftange 1/4 Grade 5
Bolt,Shoulder 5/16-18 UNC
Nut
Washer 17/32 x 1-3/16 x 12
Ga.
Bolt, Shoulder 5/16-18 x .62
Allcomponentdimensionsgiven in U,S.
inches I Inch = 25.4 mm
44

DECALS
TRACTOR -- MODEL NUMBER 917.271065
9
21 3
10
5_ 413 16 20
KEY PART
NO. NO.
1 156811
3171698
4 171699
5171763
6133644
8166887
9163204
10 156439
12 146046
13 163261
14 16O396
14
8
KEY PART
DESCRIPTION NO. NO.
Decal, Oper. Instr. 16 138047
Decal, Hood, R.H. 20 149516
Decal, Hood, L.H. 21 163205
Decal Hood Replacement - - 138311
Decal, Customer Maintenance - - 165800X428
Decal, Deck EZ3 - - 165799X428
Decal, Fender, Craftsman - - 169210
Decal, Fender Danger - - 178706
Decal, V-Belt Drive Schematic - - 178707
Decal, Dash Phi
Decal, V-Belt Schematic
DESCRIPTION
Decal, Battery Diehard
Decal, Battery Dngr/Psn Era,
Decal, Fender AutoSears
Decal, Lift Handle
Pad Footrest LH STLT
Pad Footrest RH STLT
Decal By Pass LT Hydro
Owner's Manual, English
Owner's Manual, Spanish
WHEELS & TIRES
5,8
4,10
KEY PART
NO. NO. DESCRIPTION
1
2
3
4
7
11 8
9
10
11
NOTE:
59192 Valve Cap, Tire
65139 Stem, Valve
106222X Tire, Front
59904 Tube, Front Tire
(Not Provided, Service Item
Only)
106732X427 Rim, Front
278H Fitting,Grease (Front Wheel
Only)
90401-1 Bearing, Flange(FrontWheel
Only)
106108X427 Rim, Rear
122082X Ttte,Rear
7152J Tube, RearTire (Not Provide€
Service item Only)
!04757X Cap, Axle
144334 Sealant, Tire 10 oz.
All component dimensions given in U.S.
inches 1 inch = 25.4 mm
45

TRACTOR --MODEL NU MBER 917.271065
LIFT ASSEMBLY
\/ 7
13
5
65
19
13
13
15
20

TRACTOR -- MODEL NUMBER 917.271065
LIFT ASSEMBLY
KEY PART
NO. NO. DESCRIPTION
1 159460 Lift Lever Inner Wire Assembly
2159471 Shaft Assembly, Lift
3 105767X Pin, Groove
4 12000002 E-Ring
5 19211621 Washer 21/32 x 1 x 21 Gauge
6 120183X Bearing, Nylon
7 125631X Grip, Handle, Fluted
8 122365X Button, Plunger, Red
11 139865 Link, Lift, LH.
12 139866 Link, Lift, R.H.
18 STD624008 Retainer Spring
15 173288 Link, Front
16 73350800 Nut, Hex, Jam 1/2-13 UNC
17 130171 Trunnion
18 73800800 Locknut, Hex, with Washer Insert 1/2-13 UNC
19 139868 Arm, Suspension, Rear
20 163552 Retainer Spnng
31 169865 Bearing, Pvt, Lift Spherical
32 73540600 Nut, Crownlock 3/8-24
_OTE: All component dimensions given in U.S. inches
1inch =-25.4 mm
47

MOWER DECK
TRACTOR - - MODEL NUMBER 917.271065
157 _67
"" 142
!147
106/_ 102 103 105
,o_ ,/ ° /
102f_
119 118
\2
16
1
18
13_ 115_
21 22
_2/3 24
(6
_112
27
48

TRACTOR - - MODEL NUMBER 917.271065
MOWERDECK
KEY PART KEY PART
NO, NO. DESCRIPTION NO. NO.
1 165892 Mower Deck Assembly, 42" 68 144969
2STD533107 Bolt 92 73800600
3 138017 Bracket Assembly,Sway Bar, 101 136420
Front 102 71081010
4 165460 Brecket Sway Bar 38/42" 103 19061216
Deck 104 STD551110
5STD624008 RetainerSpring 105 160793
6 130832 Arm, Suspension, Rear 106 2029J
8 850857 Bolt, Hex 3/8-24 x 1.25 Gr. 8111 155197
9STD551137 Washer, Lock 112 155198
10 140296 Washer, Hardened 113 17060514
11 134149 Blade,Mulching 114 STD541431
13 137645 Shaft Assembly, Mandrel, 115 72110504
Vented 116 4898H
14 128774 Housing,Mandrel, Vented 117 165746
15 110485X Bearing,Ball, Mandrel 118 73930600
16 174493 Stripper,Vented Mower Deck 119 STD551037
18 72140505 Bolt,Carriage 5/16-18 x 5/8 121 143723
19 132827 Bolt, Shoulder 129 19131312
20 159770 Baffle, Vortex 130 STD523710
21 STD541431 NutCrowntock5/16-18 UNC
22 134753 Stiffener Bracket 131 STD533710
23 131267 Bracket, Deflector 142 165890
24 105304X Cap, Sleeve 143 157109
25 123713X Spring, Torsion, Deflector 144 158634
26 110452X Nut, Push 145 165888
27 130968X428 Shield, Deflector 146 171977
28 19111016 Washer 11/32 x 5/8 x 16 Ga. 147 131335
29 131491 Rod,Hinge 148 169022
30 157722 Screw ThdrolWasher Head 149 165898
31 129963 Washer, Spacer 150 19091216
32 153535 Pulley,Mandrel 151 169670
33 137266 Nut, Toplock, Flanged 152 169676
34 STD533717 Bolt 153 169674
35 133835 Fastner, ChristmasTree 154 169675
36 131494 Pulley, Idler, Flat 155 169671
37 STD551037 Washer 13/32 x 13/16 x 16 156 169672
Gauge 157 169669
40 STD541437 Nut Crownlock3/8-16 UNC 158 17720410
44 140088 Guard, Mandrel, L.H. 159 72140614
45 STD624003 Retainer
46 137729 Screw, Thd. Roll 1/4-20 x 5/8 - - 130794
48 133944 Washer, Hardened
49 174284 RollerAssembly,Cam Follower
50 131340 Bolt, Shoulder #10-24 Gr. 5- - 169583
51 STD541410 Locknut
52 139888 Bolt, Shoulder 5/16-18 UNC
53 131845 Arm Assembly, Pad, Brake
54 133943 Washer, Hardened
55 155046 Arm, Idler
56 165723 Spacer, Retainer
59 141043 Guard, TUV Idler
67 149846 KnobCustom Oval
DESCRIPTION
V-Belt
Nut Lock Hex 3/8-16
MulcherCover
Screw
Washer #10
Washer, Lock
LatchAssembly, Bagger
Nut, Weld
Bracket, Gauge, Wheel L.H.
Bracket, Gauge, Wheel R.H.
Screw 5/16-18
Nut, Hex, Keps 5/16-18 UNC
Bolt,Carriage 5/16 UNC x 1/2
Bolt,Shoulder
Wheel, Gauge
Nut, Centedock 3/8-16
Washer 3/8 x 7/8 x 14 Gauge
Bracket
Washer 13/32 x 13/16 x12 Ga.
Bolt, FinHex 3/8-16 UNC xl
Gr. 5
Bolt,Rdhd Sqnk 3/8-16UNCx 1
ArmSpringBrake Mower
Bracket Arm Idler42"
Keeper Belt42" Clutch Cable
Pulley Idler Flat
BoltCardage Idler
SpringExtension
Spring Return Idler
Retainer Spdng Yellow Zinc
Washer 9/32 x 3/4 x 16 Ga.
Bracket Clutch
Cable Clutch 42 In
Washer Flat 3/8" Type B
Spflng Retainer
Spring Retention Lever
Spacer
RodClutch
Screw Hex Thd Cut 1/4-20 x5/8
Bolt Rdhd Sqn
3/8-16 UNC x 1- 3/4
Mandrel Assembly (includes
Key Numbers 8-10, 13-15, 31
and 32)
Mower Deck, Complete
(Standard Deck, Order
Separately Mulcher Plate and
GaugeWheel Components,
Key Nos. 101-106 and 111-
121)
NOTE: All component dimensions giveninU.S.inches
1 inch = 25.4 mm
49

81
79
73
77
\
16
93
17 2\
12
35 \
64
32
_' 63
_9
60
58
19
31
48
119-
120-
109
19
I O7
12
_57
_127
_128
9OO
/
o
mO
||
oO
m 0
f" m
zI"
cz
m_
m
:;o W
,,_ lID
0
U1

TRACTOR --MODEL NUMBER 917.271065
HYDRO GEAR TRANSAXLE - - MODEL NUMBER 314-0510
KEY PART KEY PART
NO. NO. DESCRIPTION NO. NO. DESCRIPTION
1
2
3
4
5
6
7
8
9
10
11
12
13
14
16
17
18
19
23
24
27
28
29
3O
31
32
33
34
35
36
37
38
39
4O
41
42
43
44
45
46
47
48
49
50
51
52
53
54
55
56
57
58
t70351 Main Housing,Assembly 59 170408 Rotor, Brake
170352 SideHousing, Assembly 60 142883 Brake Puck
170353 Center Section, Assembly 61 142881 Puck Plate
170354 Swashplate,Trunion Machined 62 142887 Brake Actuating Pin
169898 Block -Assembly 63 170410 Hfhcs 1/4-20x2 W/Patch,
170355 Sealant 10.50z SpecialFlange
170356 Hex Flange Screw 1/4-20 X64 142892 Bolt, 1/4-20 X 1 W/Patch
1,25 65 170411 Spacer
170357 Stud. 5/16-24 Hex Double End 66 170412 Spring, Brake Arm Bias
170358 Shaft, Input 67 170413 Sq. Hd. Bolt5/16-24-Ribbed
170359 Ring-Retaining 68 170414 Arm, Brake
170360 Spacer 69 170415 SlottedHex Nut 5/16-24
169870 Ring- Retaining 70 170416 Coiler Pin 3/32 X 3/4
170361 Seal, Lip .67 X 1.58 X .276 71 170417 CompressionSpringBrake
169869 Ball Srg 17ram Id X40mm Od An_-Drag
X 12ram 72 170418 Washer, Ht .5 I.D. X I O.D. X
170362 Hex Flange Head Screw 5/16- .032
24X0.75 73 142884 Flat - Washer 11/32 I.D. X 7/,
170363 Lip Seal 18 X 32 × 7 O.D
170364 Arm,Control 74 170419 Oil Seal .625 X1.0 X .25
150771 Bearing, 30x52x13 Thrust 75 170420 Check Plug Assembly, .027,
170365 Check Plug Assembly, Washer Washer
170360 Shaft, Motor 76 170421 Stud, 5/16-24 FdctJonPack
170367 Gear - Pinion, 13t 77 170422 Puck, .830 X 1.50 X .0975
170368 10t/48t Gear 78 142969 Spring,HelicalComp
170369 Gear, 10t Jackshaft 79 142980 Spacer
170370 601Bull Gear 60 150778 Hex Lock Nut 5/16-24Unit
170371 Sleeve Bearing .75 X 1.575 X (Nylon Insert)
.625 81 170423 Wedge, FdctionPack
170389 SleeveBeadng(Outboard) 82 170424 Clip, Washer.316xt.50x.t04
.75xl .750x.625 (Plated)
142991 Washer, 3/4 Id X 1-1/20d X 83 161162 Pin, Standard Headless
.13 Thk 84 170425 Fitting, 5/16 Sae 5/32 Tube
170390 LipSeal Axle Seal 85 170426 Hose, Expansion Tank
170391 Shaft, Axle .75 X 11.39 (Key, 86 170427 ExpansionTank
R,H.) 87 170424 Cap - Poppet Valve
170392 Shaft. Axle .75 X 16.99 (Key, 88 170429 Bolt, Self Tapping 10-32 X t/
L,H.) 90 170430 Puck, Inner Wedge
150792 Miter Gear (Splined) 93 170431 SpringClip - HousingThrust
150793 Miter Gear 15t (0.5 Id) 107 170432 Deflector
150809 Shaft 108 170433 Washer,Motor Shaft .71idx
170393 Ring, Spiral Retaining 1.15odx.030thk
170394 Pin, Jeckshaft 109 170434 Plug, Sae #6
170395 Magnet, Ring 111 170435 O-Ring .07X .301 I.D.
170396 Spring, Bypass 112 170436 Shield,Vent
150797 Hydro Mtg Screw 3/8-24 X 2.5 113 170437 Bracket, Support Expansion
Long Tank
170397 Filter 116 170438 SiliconSponge
170398 Base, Filter 119 170439 Fan, 7 In.
170999 Actuator, Bypass 120 170440 Pulley
170400 Rod, Bypass Actuator 121 170441 Hex Lock Nut 1/2-20 (Nylon
170401 Arm, Bypass Insert)
170202 Retaining Ring .250 External 122 170442 Washer, Belleville
170403 Seal, Lip .741 X.250 X .250 123 170443 13eltKeeper
To 124 170444 CenterSection-Filter-Bypas
170404 Flat Washer, 5/8 Id X 1.00d Assembly
X,05 Thk 125 170445 Filter Assembly
170405 RetainingRing 126 170446 Fan. Pulley Sen/ice Assem
170406 Bearing, Center Block 127 170447 Seal - O-Ring Kit
142977 Spring - Helical Compression 128 173165 Kit, Expansion Tank
142978 Washer 900 166768 TransaxleComplete
150798 20w-50 O_l
170407 Breke Yoke NOTE: AIIcomponentdlmensionsgivenlnU.S..
inches 1 inch = 25.4 mm
51

TRACTOR-- MODEL NUMBER 917.271065
KOHLER ENGINE-MODEL NUMBER CV15.5, TYPE NUMBER 41596
AIR INTAKE I
6--o
8--_7
11 -- _--I0
--9
CRANKSHAFT ]
I
J
BLOWER HOUSING AND BAFFLES I
15
ENGINE CONTROLS I
EXHAUST I
4
/
6
8
52

TRACTOR - - MODEL NUMBER 917.271065
KOHLER ENGINE-MODEL NUMBER CV15.5, TYPE NUMBER 41596
AIR INTAKE ENGINE CONTROLS
KEY PART
NO. NO,
KEY PART
DESCRiPTiON NO. NO, DESCRIPTION
1 12-743-05-S Kit, Air Cleaner (Includes
Key Numbers 2thru 12)
2 25-341-02-S Knob, Air Cleaner Cover
3 12-096-24-S Cover, Air Cleaner
4 12-083-08-S Precleaner Element
5 12-100-01-S Wing Nut
6 X-25-63-S Washer, Plain 1/4
7 12-083-05-S Element, Air Cleaner
(Includes #7)
8 12-313-04-S Grommet
9 12-094-12-S Base, Air Cleaner
(Includes Key Numbers 9
and 10)
10 12-072-05-S Stud, Mounting Plate M6 x
1.0 x 66
11 12-086-01-S Screw, #10 Hi-Lo Thread
Forming (2)
12 12-041-02-S Gasket, Air Cleaner
NOT ILLUSTRATED
-- 12-113-53-S Decal, Air Cleaner
CRANKSHAFT
1 12-079-07-S Linkage, Choke
2 12-237-01-S Clamp, Cable
3 M-0664020-S Screw, Locked Socket
M6 x 1.0 x 20 (2)
4 M-0545016-S Screw, Hex Flange
M5 x .8 x 16
5 12-536-09-S Control, Speed Assembly
(Includes Key Numbers 6
through 9)
6 M-0443020-S Screw, Pan Head
M4 x 0.7 x 20
7 SM-0443025-SScrew, Pan Head
M4 x 0.7 x 25
8 12-089-11-S Spring, Choke Adjust (2)
9 12-089-23-S Spring, Choke Return
10 12-089-24-S Spring, Governor
11 M-0641060-S Nut, Hex Flange M6 x 1.0
12 SM-0642025-SScrew, Hex Flange
M6 x 1.0 x 25
13 12-090-05-S Lever, Governor
14 25-158-11-S Bushing, Throttle Linkage
15 12-079-01-S Linkage, Throttle
16 25-158-08-S Bushing, Linkage
Retaining
KEY PART
NO. NO. DESCRIPTION
112-014-37-S Crankshaft
212-139-01-S Plug, Cup
EXHAUST
KEY PART
NO. NO. DESCRIPTION
BLOWER HOUSING AND BAFFLES
KEY PART
NO. NO. DESCRIPTION
1 M-0545010-S Screw, Hex Flange
M5 x 0.8 x 10 (8)
2 24-468-10-S Washer, Plain 1/4
3 12-146-07-S Plate, Blower Housing
4 M-0645020-S Screw, Hex Flange
M6 x 1.0 x 20
6 24-096-05-S Cover, Pinion
7 12-027-32-S Housing, Blower
9 12-141-01-S Ring, Retainer (2)
8 12-096-28-S Cover
10 25-154-02-S Clip, Mounting (3)
11 M-0545020-S Screw, Hex Flange
M5 x .8 x 20 (3)
12 12-063-05-S Baffle, Intake Side
13 M-0645016-S Screw, Hex Flange
M6 x 1.0 x 16 (2)
14 12-063-08-S Baffle, Cylinder Head
15 12-063-01-S Baffle, Cylinder
NOT ILLUSTRATED
-- 12-113-64-S Decal, Horsepower
1 M-0829033-S Stud, M8 x 1.25 x 33 (2)
2 12-041-03-S Gasket, Exhaust Manifold
3 M-0841080-S Nut, Hex Flange
M8 x 1.25 (2)
4 12-126-11-S Bracket, Muffler
512-445-06-S Strap, Lifting
6 M-0645025-S Screw, HexFlange
M6 x 1.0 x 25 (2)
NOT ILLUSTRATED
KEY PART
NO. NO. DESCRIPTION
-- 12-522-18 Short Block
-- 12-755-59-S Gasket Set
RPM Settings: Low Speed: 1500-2000
RPM Settings: High Speed: 3200-3400
NOTE: All component dimensions given in U.S.
inches 1 inch = 25.4 mm
53

TRACTOR -- MODEL NUMBER 917.271065
KOHLER ENGINE-MODEL NUMBER CV15.5, TYPE NUMBER 41596
FUEL SYSTEM I
7
(_11
'_9
/,o:
5
/
3
P@
2/
1
CYLINDER HEAD, VALVE AND BREATHER J
25_
54

TRACTOR --MODEL NUMBER 917.271065
KOHLER ENGINE-MODEL NUMBER CV15.5, TYPE NUMBER 41596
FUEL SYSTEM
KEY PART
NO. NO.
1 M-641060-S
2 X-22-11-S
3 M-629116-S
4 12-853-94-S
5 12-041-02-S
6 12-053-94-S
7 12-041-01-S
812-265-04-S
9 X-426-9-S
10 25-353-10-S
11 25-050-02-S
12 47-154-01-S
13 12-757-02-S
14 12-757-33-S
15 12-041-06-S
NOT ILLUSTRATED
--12-041-01-S
- - 12-757-03-S
- - 12-518-37-S
-- M-561010-S
--24-452-20-S
- - 12-454-03-S
CYLINDER HEAD, VALVE AND BREATHER
KEY PART
DESCRIPTION NO. NO. DESCRIPTION
Nut, Hex. Flange t 12-351-01-S
M6xl.0 (2) 2 12-755-60-S
Washer, Lock 3 12-411-01-S
Stud (NRP) (2) , 4 12-041-10-S
Kit, carburetor (Includes 5- 5 12-017-01-S
7 Qty. 1 & 25 452 20
Terminal) 12-017-02-S
Gasket, air cleaner
Carburetor assembly (For 6 12-016-01-S
information only not 12-016-02-S
available separately)
(Includes 13-15, & 12 757 7 12-146-13-S
03-3 kit, carburetor repair 8 12-468-05-S
Gasket, Carburetor 9 12-112-13-S
Deflector, heat
Clamp, hose (2) 10 12-086-15-S
Line, fuel 9"
Filter, Fuel 11 12-089-01-S
Clip, Cable 12 12-173-01-S
Kit, Float 13 12-755-03-S
Kit, solenoid repair 14 X-426-9-S
(Includes 15, 12 454 03-S 15 12-326-03-S
Tie wire, & 25-452 20-S 16 M-0645020-S
Terminal
Gasket, bowl retainer screw 17 12-096-07-S
18 235011-S
Gasket, Carburetor 19 24-032-05-S
Kit, Carburetor Repair 20 M-0640034-S
Lead, Red( 37", 20 Gauge,
Uninsulated Socket and 21 24-194-01-S
_nsulated Socket Terminal) 22 24-186-03-S
Screw, Thread Forming 23 M-0545010-S
M5 X -.8 x 10
Terminal 24 12-018-01-S
Tie, Cable 25 12-402-02-S
26 12-318-09-S
27 X-75-23-S
Lifter, Valve (2)
Kit, Cylinder Head
Rod, Push (2)
Gasket, Cylinder Head
Valve, Intake, Standard
Size
Valve, Intake, .25"
Oversize
Valve, Exhaust, Standard
Valve, Exhaust, .25"
Oversize
Plate, Guide
Washer, Plain 13/32
Spacer, Head Bolt Exhaust
Port
Screw, Hex Flange
M10 x 1.5 x 81 (5)
Spring, Valve (2)
Cap, Valve Spring (2)
Kit, Retainer (2)
Clamp, Hose (2)
Hose, Breather
Screw, Hex Flange
M6x1.0x20(5)
Cover, Valve with Nipple
Retainer, Spring
Seal, Valve Stem
Screw, Hex Flange
M6xlx34(2)
Pivot, Rocker Arm (2)
Arm, Rocker (2)
Screw, Hex Flange
M5 x 0.8 x 10
Retainer, Breather Reed
Reed, Breather
Head, Cylinder
Plug, Pipe, Allen Head 1/8
NOTE: All component dimensions given in U.S.
inches 1 inch = 25.4 mm
55

TRACTOR -- MODEL NUMBER 917.271065
KOHLER ENGINE-MODEL NUMBER CV15.5, TYPE NUMBER 41596
I
IGNITION /ELECTRICAL I
Q--s
OIL PAN /LUBRICATION I
6...%
_10
/
CRANKCASE I
23 22
17
10
2
3
t3
STARTING SYSTEM I
@
o
56

TRACTOR - - MODEL NUMBER 917.271065
KOHLER ENGINE-MODEL NUMBER CV15.5, TYPE NUMBER 41596
IGNITION /ELECTRICAL
KEY PART
NO. NO. DESCRIPTION
1 12-086-14-S Screw, Hex Flange
MlOx 1.5x46
212-468-03-S Washer, Plain 3/8
3 24-162-03-S Screen, Grass
4 25-084-47-S Bolt, shoulder (4)
5 12-157-03-S Spacer, Fan (4)
6 X-42-15-S Key
7 12-025-37-S Flywheel Assembly
8 12-155-09-S Connector
9 M-0548025-S Screw, Hex Cap
M5 x0.8 x 25 (2)
10 M-0545010-S Screw, Hex Flange
M5 x 0.8 x 10 (2)
11 12-085-10-S Stator
12 12-132-02-S Spark Plug
13 X-728-1-S Clip, Cable
14 12-584-04-S Module ignition
15 M-0545020-S Screw, Hex Flange
M5 x 0.8 x 20 (2)
NOT ILLUSTRATED
--12-518-35-S
- - 12-454-03-S
Lead, White, Ground To Kill
(36", 18 Gauge, Fully
Insulated Push-on Tab and
Uninsulated Push-on Tab
Terminals)
Tie wire
OIL PAN /LUBRICATION
KEY PART
NO. NO.
2
3
4
5
6
7
8
9
10
11
12
13
14
15
16
17
18
19
20
21
12-038-01-S
25-755-13-S
12-153-03-S
12-153-02-S
12-123-04-S
M-645025-S
12-153-01-S
25-162-07-S
12-096-03-S
M-545016-S
12-050-01-S
25-462-09-S
X-75-10-S
12-393-01-S
12-153-06-S
12-096-34-S
M-545016-S
12-032-03-S
24-086-16-S
24-086-17-S
12-199-56-S
CRANKCASE
KEY PART
NO. NO. DESCRIPTION
3
4
12-032-03-S
12-522-18-S
12-445-02-S
M-0839025-S
12-380-03-S
12-755-49-S
12-089-18-S
12-422-08-S
12-422-09-S
12-422-10-S
12-422-11-S
12-422-12-S
12-422-13-S
12-422-07-S
9 12-144-27-S
10 12-874-07-S
12-874-08-S
12-874-09-S
11 12-018-02-S
12 12-108-07-S
12-108-08-S
12-108-09-S
13 12-067-05-S
12-067-06-S
DESCRIPTION 14 12-380-Ol-S
Dipstick Assembly 15 12-043-05-S
(Includes Key Numbers 216 M-0631005-S
and 3) 17 12-144-02-S
Kit, Oil Fill Cap (Includes 18 52-139-09-S
Key #3) 19 12-755-64-S
O-Ring, Dipstick
O-Ring, Upper Oil Fill Tube
Tube, Oil Fill 20 12-144-24-S
Screw, Hex Flange 21 X-25-102-S
M6 x 1.0 x 25 22 12-032-01-S
O-Ring, Lower Oil Fill Tube 23
Screen, Oil Pick-up 24
Cover, Oil Pick-up Screen
Screw, Hex Flange
M5 x 0.8 x 16 STARTING SYSTEM
Oil, Filter
Valve Oil Pressure Relief KEY PART
Plug, square hd solid 3/8" NO. NO.
Oil Pump Assembly 1 M-053g070-S
O-Ring, Oil pump Cover
Cover, Oil Pump 2 25-098-03-S
Screw, Hex Flange
M5 x 0.8 x 16 (3) 3 12-755-54-S
(P.T.O, End) 4 12-227-06-S
Screw, Hex. Flange 545-170-03-S
M8 X 1.25 X 45 (11) 7 12-227-11-S
Screw, Hex. Flange 812-086-25-S
M8X 1.25X45
Pan, Oil Assembly
(Includes 12, 14-17)
Seal, Crankshaft
Block, Cylinder (Use Short
Block)
Strap, Lifting
Screw, Hex Flange
M8x1.25x25
Dowel, Locating (4)
Kit, Camshaft (Includes
Key #7 & 8)
Spring, Actuating
Shim, Camshaft, Blue
Shim, Camshaft, Red (A.R.)
Shim, Camshaft, Yellow
(A.R.)
Shim, Camshaft, Green
(A.R.)
Shim, Camshaft, Grey (A.R.)
Shim, Camshaft, Black (A.R.)
Shim, Camshaft, White (A.R.)
Shaft, Balance
Piston w/Ring Set
Standard
Piston w/Ring Set .25"
Oversize
Piston w/Ring Set .50"
Oversize
Retainer, Piston Pin (2)
Ring Set, Standard
Ring Set .25" Oversize
Ring Set .50" Oversize
Connecting Rod, Standard
Connecting Rod .25"
Oversize
Pin, Governor Regulating
Gear, Governor Assembly
Washer, Plain, 6mm
Shaft, Governor Gear
Plug, Cup
Kit, Shaft, Governor Cross,
with Clip (Includes Key #20
and 24)
Shaft, Governor Cross
Washer, Plain 1/4
Seal, Governor Cross Shaft
SM-0631015-SWasher, Plain, 6ram
12-154-05-S Clip, Hitch Pin
DESCRIPTION
Screw, Hex Flange
M8x1.25x70(2)
Starter Assembly
(Includes Key Numbers 3-8)
Kit, Drive End
Cap, Drive End
Armature
End Cap, Commutator
Screw, Hex Flange
1/4-20 x 4-5/8 (2)
NOTE: All component dimensions given in U_S.
inches 1 inch = 25.4 mm
57

58

SUGGESTED GUIDE FOR SIGHTING SLOPES FOR SAFE OPERATION
_r _ ONLY RIDE UP AND DOWN HILL,
NOT ACROSS HILL
SIGHT AND HOLD THIS LEVEL WITH
SKY LINE OR TREE.
15° MAX.
_Operate your Tractor up and down the face of slopes (not ]
I
AJk greater than 15°), never across the face. Make turns gradu-
ally to prevent tipping or loss of control. Exercise extreme |
I