110 724B Paragon EC7000 04 05 Manual
User Manual: Paragon-EC7000-04-05-manual
Open the PDF directly: View PDF
.
Page Count: 10

INTRODUCTION
The EC7000, EC7004 and EC7005 are single-channel, electronic
time control that provides simple, inexpensive control of lighting,
heating, ventilation, air-conditioning, security systems, motors,
pumps, fans or any load with a time-of-day schedule. The control
may be utilized as a 24-hour or 7-day control. as a 24-hour control,
the same ON/OFF program is utilized each day of the week.
Saturday and/or Sunday, or any other day may be skipped. When
schedules vary from day to day, the 7-day programming capability
allows a different schedule for each day of the week. With 16 set-
points available, this time control provides programming versatility.
The EC7001 provides two individually programmable durations of
1-59 seconds in addition to the maintained ON and OFF setpoints.
This provides ideal control for the ringing chimes, school bells, fac-
tory bells, remote animal feeders, and air and water purity sam-
plers. On events can be combined with duration events to obtain
to-the-second ON times such as one minute and fifteen seconds
or two minutes and thirty seconds, providing excellent control for
loads that require precise ON durations longer then 59 seconds.
EC7000, EC7004 and EC7005
Single Channel
Electronic Time Controls
GENERAL INSTRUCTIONS
SPECIFIC CAPABILITIES
•16 Setpoints - A setpoint defines the type of
event (ON, OFF or duration) as well as the
time and day(s) on which the event will occur.
•24-hour or 7-day Programming - Allows the
same schedule or a different schedule for
each day of the week.
•Selectable Clock Format - 12 hour (AM/PM)
or 24 hour format.
•Manual Override - Reverses current output
state; begins immediately when initiated and
remains until overridden again or until next
setpoint is reached.
NL(24, 120 or 277)
L2 L1 (208 or 240) NL(120 or 277V)
L2 L1 (208 or 240V)
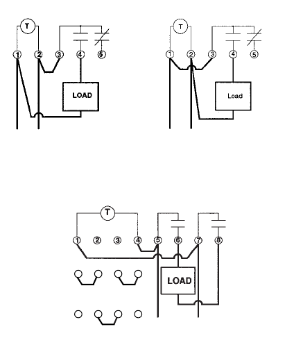
EC7000 SPDT EC7004 SPST
EC7005 SPST
CONTACT RATINGS
Output
UL Ratings CSA Ratings
EC7000 EC7000
Normally open contacts: Normally open contacts:
20 amp resistive at 24-240 Vac 10 amp resistive at 24-240 Vac
1 Hp at 120 Vac 1/2 Hp at 120 Vac
2 Hp at 240 Vac 1 Hp at 240 Vac
5 amp tungsten at 120-240 Vac 5 amp tungsten at 120-240 Vac
6 amp ballast at 277 Vac
Normally closed contacts: Normally closed contacts:
10 amp resistive at 24-240 Vac 10 amp resistive at 24-240 Vac
1/4 Hp at 120 Vac 1/4 Hp at 120 Vac
1/2 Hp at 240 Vac 1/2 Hp at 240 Vac
3 amp tungsten at 120-240 Vac 3 amp tungsten at 120-240 Vac
3 amp ballast at 120-277 Vac 3 amp ballast at 120-277 Vac
EC7004 EC7004
Normally open contacts: Normally open contacts:
30 amp resistive at 24-240 Vac 30 amp resistive at 120 Vac
1 Hp at 120 Vac 10 amp resistive at 240 Vac
2 Hp at 240 Vac 1 Hp at 120 Vac
5 amp tungsten at 120-240 Vac 2 Hp at 240 Vac
6 amp ballast at 120-277 Vac 5 amp tungsten at 120-240 Vac
6 amp ballast at 277 Vac
EC7005
Please refer to inner door instructions on unit or contact factory
NOTE: Paragon solid state controls utilize dry contacts, input
power enables the control to keep time, store programmed infor-
mation and carry out instructions but input power does not power
the load. To make circuits function, you must provide power to
the contacts.
WIRING
Terminals can accommodate 10-16 AWG wire.
POWER OUTAGE CARRY-OVER
The program and time-of-day are maintained during a power out-
age for a minimum of 4 days. A built-in special capacitor elimi-
nates the inconvenience of battery replacement.
ENVIRONMENTAL
EC7000 & EC7004 should be mounted indoors in an environ-
ment that is free from excessive contaminants such as oil, mois-
ture and dirt. EC7005 is suitable for both indoor and outdoor use.
PHYSICAL
EC7000 and EC7004 Monuting- EC7005 Mounting-
NEMA 1 enclosure mounting NEMA 3 enclosure mounting
Weight - Approx. 2 lbs.(0.9kg) Weight - Approx. 3 lbs.(1.4kg)
Dimensions- Dimensions-
Width 10.8 cm (4-1/4”) Width 16.7 cm (6-9/16”)
Height 20.0 cm (7-7/8”) Height 23.1 cm (8-1/8”)
Depth 7.6 cm (3”) Depth 9.8 cm (3-7/8”)
EC7000 Bracket Mounting
Dimensions-
Width 10.4 cm (4-1/8”)
Height19 cm (7-1/2”)
Depth 6.7 cm (2-5/8”)
KEYPAD DESCRIPTION
RUN- Returns timer to the RUN mode. The timer will
only control the load when in the RUN mode.
MODE- Advances from one programming mode to the
next. the order of programming modes is as
follows: Clock Format Select, Run, Set Time,
Setpoint Programming, Set Duration 1 and Set
Duration 2. After the last mode, the control will
loop back to the Run Mode.
"Rolls through the parameter currently being
programmed.
ENTER- In all programming modes, what is shown in
the display is what exists in memory. Pressing
the ENTER key simply advances to the next
parameter to be programmed. (i.e. hours to
minutes).
EC7000, EC7004 and EC7005
1 4
1 2 3 4
32
120V jumpers
208 or 240V jumpers
See jumpers below
LN(120v)
L1 L2 (208 or 240V)
LN(277V no
jumpers needed)
http://waterheatertimer.org/Paragon-timers-and-manuals.html#EC
Replacement timer
http://waterheatertimer.org/Intermatic-ET-series-timers-and-manuals.html#ET1700

INTRODUCTION
The EC7000, EC7004 and EC7005 are single-channel, electronic
time control that provides simple, inexpensive control of lighting,
heating, ventilation, air-conditioning, security systems, motors,
pumps, fans or any load with a time-of-day schedule. The control
may be utilized as a 24-hour or 7-day control. as a 24-hour control,
the same ON/OFF program is utilized each day of the week.
Saturday and/or Sunday, or any other day may be skipped. When
schedules vary from day to day, the 7-day programming capability
allows a different schedule for each day of the week. With 16 set-
points available, this time control provides programming versatility.
The EC7001 provides two individually programmable durations of
1-59 seconds in addition to the maintained ON and OFF setpoints.
This provides ideal control for the ringing chimes, school bells, fac-
tory bells, remote animal feeders, and air and water purity sam-
plers. On events can be combined with duration events to obtain
to-the-second ON times such as one minute and fifteen seconds
or two minutes and thirty seconds, providing excellent control for
loads that require precise ON durations longer then 59 seconds.
EC7000, EC7004 and EC7005
Single Channel
Electronic Time Controls
GENERAL INSTRUCTIONS
SPECIFIC CAPABILITIES
•16 Setpoints - A setpoint defines the type of
event (ON, OFF or duration) as well as the
time and day(s) on which the event will occur.
•24-hour or 7-day Programming - Allows the
same schedule or a different schedule for
each day of the week.
•Selectable Clock Format - 12 hour (AM/PM)
or 24 hour format.
•Manual Override - Reverses current output
state; begins immediately when initiated and
remains until overridden again or until next
setpoint is reached.
NL(24, 120 or 277)
L2 L1 (208 or 240) NL(120 or 277V)
L2 L1 (208 or 240V)
EC7000 SPDT EC7004 SPST
EC7005 SPST
CONTACT RATINGS
Output
UL Ratings CSA Ratings
EC7000 EC7000
Normally open contacts: Normally open contacts:
20 amp resistive at 24-240 Vac 10 amp resistive at 24-240 Vac
1 Hp at 120 Vac 1/2 Hp at 120 Vac
2 Hp at 240 Vac 1 Hp at 240 Vac
5 amp tungsten at 120-240 Vac 5 amp tungsten at 120-240 Vac
6 amp ballast at 277 Vac
Normally closed contacts: Normally closed contacts:
10 amp resistive at 24-240 Vac 10 amp resistive at 24-240 Vac
1/4 Hp at 120 Vac 1/4 Hp at 120 Vac
1/2 Hp at 240 Vac 1/2 Hp at 240 Vac
3 amp tungsten at 120-240 Vac 3 amp tungsten at 120-240 Vac
3 amp ballast at 120-277 Vac 3 amp ballast at 120-277 Vac
EC7004 EC7004
Normally open contacts: Normally open contacts:
30 amp resistive at 24-240 Vac 30 amp resistive at 120 Vac
1 Hp at 120 Vac 10 amp resistive at 240 Vac
2 Hp at 240 Vac 1 Hp at 120 Vac
5 amp tungsten at 120-240 Vac 2 Hp at 240 Vac
6 amp ballast at 120-277 Vac 5 amp tungsten at 120-240 Vac
6 amp ballast at 277 Vac
EC7005
Please refer to inner door instructions on unit or contact factory
NOTE: Paragon solid state controls utilize dry contacts, input
power enables the control to keep time, store programmed infor-
mation and carry out instructions but input power does not power
the load. To make circuits function, you must provide power to
the contacts.
WIRING
Terminals can accommodate 10-16 AWG wire.
POWER OUTAGE CARRY-OVER
The program and time-of-day are maintained during a power out-
age for a minimum of 4 days. A built-in special capacitor elimi-
nates the inconvenience of battery replacement.
ENVIRONMENTAL
EC7000 & EC7004 should be mounted indoors in an environ-
ment that is free from excessive contaminants such as oil, mois-
ture and dirt. EC7005 is suitable for both indoor and outdoor use.
PHYSICAL
EC7000 and EC7004 Monuting- EC7005 Mounting-
NEMA 1 enclosure mounting NEMA 3 enclosure mounting
Weight - Approx. 2 lbs.(0.9kg) Weight - Approx. 3 lbs.(1.4kg)
Dimensions- Dimensions-
Width 10.8 cm (4-1/4”) Width 16.7 cm (6-9/16”)
Height 20.0 cm (7-7/8”) Height 23.1 cm (8-1/8”)
Depth 7.6 cm (3”) Depth 9.8 cm (3-7/8”)
EC7000 Bracket Mounting
Dimensions-
Width 10.4 cm (4-1/8”)
Height19 cm (7-1/2”)
Depth 6.7 cm (2-5/8”)
KEYPAD DESCRIPTION
RUN- Returns timer to the RUN mode. The timer will
only control the load when in the RUN mode.
MODE- Advances from one programming mode to the
next. the order of programming modes is as
follows: Clock Format Select, Run, Set Time,
Setpoint Programming, Set Duration 1 and Set
Duration 2. After the last mode, the control will
loop back to the Run Mode.
"Rolls through the parameter currently being
programmed.
ENTER- In all programming modes, what is shown in
the display is what exists in memory. Pressing
the ENTER key simply advances to the next
parameter to be programmed. (i.e. hours to
minutes).
EC7000, EC7004 and EC7005
1 4
1234
32
120V jumpers
208 or 240V jumpers
See jumpers below
LN(120v)
L1 L2 (208 or 240V)
LN(277V no
jumpers needed)

INTRODUCTION
The EC7000, EC7004 and EC7005 are single-channel, electronic
time control that provides simple, inexpensive control of lighting,
heating, ventilation, air-conditioning, security systems, motors,
pumps, fans or any load with a time-of-day schedule. The control
may be utilized as a 24-hour or 7-day control. as a 24-hour control,
the same ON/OFF program is utilized each day of the week.
Saturday and/or Sunday, or any other day may be skipped. When
schedules vary from day to day, the 7-day programming capability
allows a different schedule for each day of the week. With 16 set-
points available, this time control provides programming versatility.
The EC7001 provides two individually programmable durations of
1-59 seconds in addition to the maintained ON and OFF setpoints.
This provides ideal control for the ringing chimes, school bells, fac-
tory bells, remote animal feeders, and air and water purity sam-
plers. On events can be combined with duration events to obtain
to-the-second ON times such as one minute and fifteen seconds
or two minutes and thirty seconds, providing excellent control for
loads that require precise ON durations longer then 59 seconds.
EC7000, EC7004 and EC7005
Single Channel
Electronic Time Controls
GENERAL INSTRUCTIONS
SPECIFIC CAPABILITIES
•16 Setpoints - A setpoint defines the type of
event (ON, OFF or duration) as well as the
time and day(s) on which the event will occur.
•24-hour or 7-day Programming - Allows the
same schedule or a different schedule for
each day of the week.
•Selectable Clock Format - 12 hour (AM/PM)
or 24 hour format.
•Manual Override - Reverses current output
state; begins immediately when initiated and
remains until overridden again or until next
setpoint is reached.
NL(24, 120 or 277)
L2 L1 (208 or 240) NL(120 or 277V)
L2 L1 (208 or 240V)
EC7000 SPDT EC7004 SPST
EC7005 SPST
CONTACT RATINGS
Output
UL Ratings CSA Ratings
EC7000 EC7000
Normally open contacts: Normally open contacts:
20 amp resistive at 24-240 Vac 10 amp resistive at 24-240 Vac
1 Hp at 120 Vac 1/2 Hp at 120 Vac
2 Hp at 240 Vac 1 Hp at 240 Vac
5 amp tungsten at 120-240 Vac 5 amp tungsten at 120-240 Vac
6 amp ballast at 277 Vac
Normally closed contacts: Normally closed contacts:
10 amp resistive at 24-240 Vac 10 amp resistive at 24-240 Vac
1/4 Hp at 120 Vac 1/4 Hp at 120 Vac
1/2 Hp at 240 Vac 1/2 Hp at 240 Vac
3 amp tungsten at 120-240 Vac 3 amp tungsten at 120-240 Vac
3 amp ballast at 120-277 Vac 3 amp ballast at 120-277 Vac
EC7004 EC7004
Normally open contacts: Normally open contacts:
30 amp resistive at 24-240 Vac 30 amp resistive at 120 Vac
1 Hp at 120 Vac 10 amp resistive at 240 Vac
2 Hp at 240 Vac 1 Hp at 120 Vac
5 amp tungsten at 120-240 Vac 2 Hp at 240 Vac
6 amp ballast at 120-277 Vac 5 amp tungsten at 120-240 Vac
6 amp ballast at 277 Vac
EC7005
Please refer to inner door instructions on unit or contact factory
NOTE: Paragon solid state controls utilize dry contacts, input
power enables the control to keep time, store programmed infor-
mation and carry out instructions but input power does not power
the load. To make circuits function, you must provide power to
the contacts.
WIRING
Terminals can accommodate 10-16 AWG wire.
POWER OUTAGE CARRY-OVER
The program and time-of-day are maintained during a power out-
age for a minimum of 4 days. A built-in special capacitor elimi-
nates the inconvenience of battery replacement.
ENVIRONMENTAL
EC7000 & EC7004 should be mounted indoors in an environ-
ment that is free from excessive contaminants such as oil, mois-
ture and dirt. EC7005 is suitable for both indoor and outdoor use.
PHYSICAL
EC7000 and EC7004 Monuting- EC7005 Mounting-
NEMA 1 enclosure mounting NEMA 3 enclosure mounting
Weight - Approx. 2 lbs.(0.9kg) Weight - Approx. 3 lbs.(1.4kg)
Dimensions- Dimensions-
Width 10.8 cm (4-1/4”) Width 16.7 cm (6-9/16”)
Height 20.0 cm (7-7/8”) Height 23.1 cm (8-1/8”)
Depth 7.6 cm (3”) Depth 9.8 cm (3-7/8”)
EC7000 Bracket Mounting
Dimensions-
Width 10.4 cm (4-1/8”)
Height19 cm (7-1/2”)
Depth 6.7 cm (2-5/8”)
KEYPAD DESCRIPTION
RUN- Returns timer to the RUN mode. The timer will
only control the load when in the RUN mode.
MODE- Advances from one programming mode to the
next. the order of programming modes is as
follows: Clock Format Select, Run, Set Time,
Setpoint Programming, Set Duration 1 and Set
Duration 2. After the last mode, the control will
loop back to the Run Mode.
"Rolls through the parameter currently being
programmed.
ENTER- In all programming modes, what is shown in
the display is what exists in memory. Pressing
the ENTER key simply advances to the next
parameter to be programmed. (i.e. hours to
minutes).
EC7000, EC7004 and EC7005
1 4
1234
32
120V jumpers
208 or 240V jumpers
See jumpers below
LN(120v)
L1 L2 (208 or 240V)
LN(277V no
jumpers needed)

INTRODUCTION
The EC7000, EC7004 and EC7005 are single-channel, electronic
time control that provides simple, inexpensive control of lighting,
heating, ventilation, air-conditioning, security systems, motors,
pumps, fans or any load with a time-of-day schedule. The control
may be utilized as a 24-hour or 7-day control. as a 24-hour control,
the same ON/OFF program is utilized each day of the week.
Saturday and/or Sunday, or any other day may be skipped. When
schedules vary from day to day, the 7-day programming capability
allows a different schedule for each day of the week. With 16 set-
points available, this time control provides programming versatility.
The EC7001 provides two individually programmable durations of
1-59 seconds in addition to the maintained ON and OFF setpoints.
This provides ideal control for the ringing chimes, school bells, fac-
tory bells, remote animal feeders, and air and water purity sam-
plers. On events can be combined with duration events to obtain
to-the-second ON times such as one minute and fifteen seconds
or two minutes and thirty seconds, providing excellent control for
loads that require precise ON durations longer then 59 seconds.
EC7000, EC7004 and EC7005
Single Channel
Electronic Time Controls
GENERAL INSTRUCTIONS
SPECIFIC CAPABILITIES
•16 Setpoints - A setpoint defines the type of
event (ON, OFF or duration) as well as the
time and day(s) on which the event will occur.
•24-hour or 7-day Programming - Allows the
same schedule or a different schedule for
each day of the week.
•Selectable Clock Format - 12 hour (AM/PM)
or 24 hour format.
•Manual Override - Reverses current output
state; begins immediately when initiated and
remains until overridden again or until next
setpoint is reached.
NL(24, 120 or 277)
L2 L1 (208 or 240) NL(120 or 277V)
L2 L1 (208 or 240V)
EC7000 SPDT EC7004 SPST
EC7005 SPST
CONTACT RATINGS
Output
UL Ratings CSA Ratings
EC7000 EC7000
Normally open contacts: Normally open contacts:
20 amp resistive at 24-240 Vac 10 amp resistive at 24-240 Vac
1 Hp at 120 Vac 1/2 Hp at 120 Vac
2 Hp at 240 Vac 1 Hp at 240 Vac
5 amp tungsten at 120-240 Vac 5 amp tungsten at 120-240 Vac
6 amp ballast at 277 Vac
Normally closed contacts: Normally closed contacts:
10 amp resistive at 24-240 Vac 10 amp resistive at 24-240 Vac
1/4 Hp at 120 Vac 1/4 Hp at 120 Vac
1/2 Hp at 240 Vac 1/2 Hp at 240 Vac
3 amp tungsten at 120-240 Vac 3 amp tungsten at 120-240 Vac
3 amp ballast at 120-277 Vac 3 amp ballast at 120-277 Vac
EC7004 EC7004
Normally open contacts: Normally open contacts:
30 amp resistive at 24-240 Vac 30 amp resistive at 120 Vac
1 Hp at 120 Vac 10 amp resistive at 240 Vac
2 Hp at 240 Vac 1 Hp at 120 Vac
5 amp tungsten at 120-240 Vac 2 Hp at 240 Vac
6 amp ballast at 120-277 Vac 5 amp tungsten at 120-240 Vac
6 amp ballast at 277 Vac
EC7005
Please refer to inner door instructions on unit or contact factory
NOTE: Paragon solid state controls utilize dry contacts, input
power enables the control to keep time, store programmed infor-
mation and carry out instructions but input power does not power
the load. To make circuits function, you must provide power to
the contacts.
WIRING
Terminals can accommodate 10-16 AWG wire.
POWER OUTAGE CARRY-OVER
The program and time-of-day are maintained during a power out-
age for a minimum of 4 days. A built-in special capacitor elimi-
nates the inconvenience of battery replacement.
ENVIRONMENTAL
EC7000 & EC7004 should be mounted indoors in an environ-
ment that is free from excessive contaminants such as oil, mois-
ture and dirt. EC7005 is suitable for both indoor and outdoor use.
PHYSICAL
EC7000 and EC7004 Monuting- EC7005 Mounting-
NEMA 1 enclosure mounting NEMA 3 enclosure mounting
Weight - Approx. 2 lbs.(0.9kg) Weight - Approx. 3 lbs.(1.4kg)
Dimensions- Dimensions-
Width 10.8 cm (4-1/4”) Width 16.7 cm (6-9/16”)
Height 20.0 cm (7-7/8”) Height 23.1 cm (8-1/8”)
Depth 7.6 cm (3”) Depth 9.8 cm (3-7/8”)
EC7000 Bracket Mounting
Dimensions-
Width 10.4 cm (4-1/8”)
Height19 cm (7-1/2”)
Depth 6.7 cm (2-5/8”)
KEYPAD DESCRIPTION
RUN- Returns timer to the RUN mode. The timer will
only control the load when in the RUN mode.
MODE- Advances from one programming mode to the
next. the order of programming modes is as
follows: Clock Format Select, Run, Set Time,
Setpoint Programming, Set Duration 1 and Set
Duration 2. After the last mode, the control will
loop back to the Run Mode.
"Rolls through the parameter currently being
programmed.
ENTER- In all programming modes, what is shown in
the display is what exists in memory. Pressing
the ENTER key simply advances to the next
parameter to be programmed. (i.e. hours to
minutes).
EC7000, EC7004 and EC7005
1 4
1234
32
120V jumpers
208 or 240V jumpers
See jumpers below
LN(120v)
L1 L2 (208 or 240V)
LN(277V no
jumpers needed)

INTRODUCTION
The EC7000, EC7004 and EC7005 are single-channel, electronic
time control that provides simple, inexpensive control of lighting,
heating, ventilation, air-conditioning, security systems, motors,
pumps, fans or any load with a time-of-day schedule. The control
may be utilized as a 24-hour or 7-day control. as a 24-hour control,
the same ON/OFF program is utilized each day of the week.
Saturday and/or Sunday, or any other day may be skipped. When
schedules vary from day to day, the 7-day programming capability
allows a different schedule for each day of the week. With 16 set-
points available, this time control provides programming versatility.
The EC7001 provides two individually programmable durations of
1-59 seconds in addition to the maintained ON and OFF setpoints.
This provides ideal control for the ringing chimes, school bells, fac-
tory bells, remote animal feeders, and air and water purity sam-
plers. On events can be combined with duration events to obtain
to-the-second ON times such as one minute and fifteen seconds
or two minutes and thirty seconds, providing excellent control for
loads that require precise ON durations longer then 59 seconds.
EC7000, EC7004 and EC7005
Single Channel
Electronic Time Controls
GENERAL INSTRUCTIONS
SPECIFIC CAPABILITIES
•16 Setpoints - A setpoint defines the type of
event (ON, OFF or duration) as well as the
time and day(s) on which the event will occur.
•24-hour or 7-day Programming - Allows the
same schedule or a different schedule for
each day of the week.
•Selectable Clock Format - 12 hour (AM/PM)
or 24 hour format.
•Manual Override - Reverses current output
state; begins immediately when initiated and
remains until overridden again or until next
setpoint is reached.
NL(24, 120 or 277)
L2 L1 (208 or 240) NL(120 or 277V)
L2 L1 (208 or 240V)
EC7000 SPDT EC7004 SPST
EC7005 SPST
CONTACT RATINGS
Output
UL Ratings CSA Ratings
EC7000 EC7000
Normally open contacts: Normally open contacts:
20 amp resistive at 24-240 Vac 10 amp resistive at 24-240 Vac
1 Hp at 120 Vac 1/2 Hp at 120 Vac
2 Hp at 240 Vac 1 Hp at 240 Vac
5 amp tungsten at 120-240 Vac 5 amp tungsten at 120-240 Vac
6 amp ballast at 277 Vac
Normally closed contacts: Normally closed contacts:
10 amp resistive at 24-240 Vac 10 amp resistive at 24-240 Vac
1/4 Hp at 120 Vac 1/4 Hp at 120 Vac
1/2 Hp at 240 Vac 1/2 Hp at 240 Vac
3 amp tungsten at 120-240 Vac 3 amp tungsten at 120-240 Vac
3 amp ballast at 120-277 Vac 3 amp ballast at 120-277 Vac
EC7004 EC7004
Normally open contacts: Normally open contacts:
30 amp resistive at 24-240 Vac 30 amp resistive at 120 Vac
1 Hp at 120 Vac 10 amp resistive at 240 Vac
2 Hp at 240 Vac 1 Hp at 120 Vac
5 amp tungsten at 120-240 Vac 2 Hp at 240 Vac
6 amp ballast at 120-277 Vac 5 amp tungsten at 120-240 Vac
6 amp ballast at 277 Vac
EC7005
Please refer to inner door instructions on unit or contact factory
NOTE: Paragon solid state controls utilize dry contacts, input
power enables the control to keep time, store programmed infor-
mation and carry out instructions but input power does not power
the load. To make circuits function, you must provide power to
the contacts.
WIRING
Terminals can accommodate 10-16 AWG wire.
POWER OUTAGE CARRY-OVER
The program and time-of-day are maintained during a power out-
age for a minimum of 4 days. A built-in special capacitor elimi-
nates the inconvenience of battery replacement.
ENVIRONMENTAL
EC7000 & EC7004 should be mounted indoors in an environ-
ment that is free from excessive contaminants such as oil, mois-
ture and dirt. EC7005 is suitable for both indoor and outdoor use.
PHYSICAL
EC7000 and EC7004 Monuting- EC7005 Mounting-
NEMA 1 enclosure mounting NEMA 3 enclosure mounting
Weight - Approx. 2 lbs.(0.9kg) Weight - Approx. 3 lbs.(1.4kg)
Dimensions- Dimensions-
Width 10.8 cm (4-1/4”) Width 16.7 cm (6-9/16”)
Height 20.0 cm (7-7/8”) Height 23.1 cm (8-1/8”)
Depth 7.6 cm (3”) Depth 9.8 cm (3-7/8”)
EC7000 Bracket Mounting
Dimensions-
Width 10.4 cm (4-1/8”)
Height19 cm (7-1/2”)
Depth 6.7 cm (2-5/8”)
KEYPAD DESCRIPTION
RUN- Returns timer to the RUN mode. The timer will
only control the load when in the RUN mode.
MODE- Advances from one programming mode to the
next. the order of programming modes is as
follows: Clock Format Select, Run, Set Time,
Setpoint Programming, Set Duration 1 and Set
Duration 2. After the last mode, the control will
loop back to the Run Mode.
"Rolls through the parameter currently being
programmed.
ENTER- In all programming modes, what is shown in
the display is what exists in memory. Pressing
the ENTER key simply advances to the next
parameter to be programmed. (i.e. hours to
minutes).
EC7000, EC7004 and EC7005
1 4
1234
32
120V jumpers
208 or 240V jumpers
See jumpers below
LN(120v)
L1 L2 (208 or 240V)
LN(277V no
jumpers needed)

UNDERSTANDING
SETPOINTS
Before you begin programming, make sure you understand set-
points and durations.
A setpoint defines the type of event - ON, OFF or momentary, as
well as the time of the event and the day(s) on which the event
will occur. For example, to turn the lights on at 8: A.M each day
of the week, a setpoint like this would be required: ON 8:00 A.M.,
Mon-Tue-Wed-Thur-Fri-Sat-Sun. Setpoint programming provides
built-in skip-a-day capability; to skip any day(s), simply do not
add the day(s) to the setpoint.
As a simple example, consider the following schedule for turning
lights on and off.
SUN: No lighting required
MON through FRIDAY: Lights ON at 7:30 AM, OFF at 5:30 PM
SAT:On at 7:30 AM, OFF at 12:30 PM
NOTE: When programming, “no” on the display means no event
is required at that setpoint on the particular day. “YES” means an
event is required (either on or off) at that setpoint on that day.
The sample schedule would be arranged as follows:
1st setpoint: required:
(ON at 7:30 AM Monday through Saturday only)
Set as follows - SUN: no
MON through SAT:(YES) ON at 7:30 AM
2nd setpoint: required:
(OFF at 5:30 PM Monday through Friday only)
Set as follows - SUN: no
MON through FRI:(YES) OFF at 5:30 PM
SAT: no
3rd setpoint: required:
(OFF at 12:30 PM Saturday only)
Set as follows - SUN through FRI: no
SAT:(YES) OFF at 12:30 PM
PROGRAMMING
INSTRUCTIONS
These timers initially power up in the Clock Format Select Mode.
This mode is only accessible once. If the clock format needs to
be changed, the timer will have to be reset. To reset the timer,
insert a pointed object into the reset hole to the right of the dis-
play.
CLOCK FORMAT SELECT mode
STEP KEY DESCRIPTION
1. Apply power to timer. Control dis-
plays 12 Hr, indicating 12 hour clock
format.
2. "Toggles between 12 hour (AM/PM)
and 24 hour (17:00 = 5:00 P.M.)
clock formats. Choose the format
desired.
3. ENTER Advances to RUN mode.
SET TIME mode
STEP KEY DESCRIPTION
1. MODE Advances to SET TIME mode.
Control displays time with hours
flashing. TOD is also displayed to
indicate that Time of Day is being
set.
2. "Advance to current hour.
3. ENTER Minutes begin flashing.
4. "Advance to current minute.
5. ENTER Day of week begins flashing.
6. "Advance to current day of week, then
go directly to setpoint programming
mode below.
SETPOINT PROGRAMMING mode
(Refer to Understanding Setpoints and your worksheet.)
STEP KEY DESCRIPTION
1. MODE Advances from the SET TIME mode
to the SETPOINT PROGRAMMING
mode. The timer displays “1” at bot-
tom of display and “_ _:_ _”. The “1”
indicates that the first of 16 setpoints
is being programmed. The dashes
indicate that this setpoint is clear.
2. ENTER Display shows “SU” and “no”. This
indicates that Sunday is not included
in the setpoint.
3. "Display toggles between “YES” and
“no”. If the event is desired for the
particular day select “YES”, if not
select “no”. Then go to step 4 on next
page.
4. ENTER Display shows “MO” and “no”. Repeat
steps 3 and 4 to select which day(s)
to include in the setpoint. After pro-
gramming Saturday, the display will
show the setpoint with the hours
flashing. Dashes in the hour location
indicate that the setpoint is still clear.
5. "Advance to desired hour.
6. ENTER Minutes begin flashing.
7. "Advance to desired minute.
8. ENTER Event type begins flashing.
9. "Display toggles between ON and
OFF event types. Choose the type of
event desired.
10. ENTER Advances to next setpoint. Repeat
steps 2 through 10 to program addi-
tional setpoints. When all setpoints
required, are programmed, advance
to steps 11.
11. RUN Returns to the RUN mode when pro-
gramming is complete.
NOTE: Once programming has been completed through
step 11, the display should sow correct Time-of-Day, Day-
of-Week and Setpoint status (ON/OFF). If present load
status should be an ON event, but shows as on OFF
event, press ENTER/OVR to turn load ON and to initiate
programmed schedule.
TO REVIEW SETPOINTS
STEP KEY DESCRIPTION
1. MODE Advances from RUN mode to SET
TIME mode. (TOD displays.)
2. MODE Advances from SET TIME mode to
SETPOINT PROGRAMMING mode.
The control will display the first set-
point (1 displays at bottom.) To modi-
fy the setpoint, go to step 2 of the
SETPOINT PROGRAMMING mode
instructions.
3. "Advance through the remaining set-
points.
4. RUN Returns to RUN mode when done
reviewing setpoints.
OVERRIDE:
Manual override reverses the current output state. loads
that are ON turn Immediately OFF; loads that are OFF
turn immediately ON. The timer displays OVR to indicate
that the current load state is the result of an override. the
override remains in effect until overridden again or until
the next setpoint is reached. To initiate override, press
OVR (ENTER) key while in the RUN mode.
NOTE: After an override has been initiated the OVR will
display until the next programmed setpoint is reached,
even if the timer is overridden again. Display will show if
the load is on or off.
TROUBLESHOOTING TIPS
Problem
Nothing happens when a setpoint occurs to turn the load
ON or OFF.
Solution
Review programmed setpoints making sure the day has
not been skipped.
Problem
You wish to clear the control’s memory and start over.
Solution
Depress the reset switch to the right of the display.
Problem
Manual override does not work.
Solution
Check the load for proper wiring. remember, the contacts
on these units only switch what is applied to them. (Dry or
isolated contacts.)
Problem
Blank Display
Solution
Check the input power source, insure proper connection.
Problem
Control does not operate after programming.
Solution
If programming was not performed (changing clock time
or entering a setpoint) the control will not update itself.
Press the ENTER key and override the load until the next
scheduled setpoint.
110-724B
Maple Chase Company
2820 Thatcher Road
Downers Grove, Illinois 60515
Made in Mexico
Customer Service
800-951-5526
Technical Support
800-732-8400
ISO 9002 registered
Paragon Electric Canada, Ltd.
5875 Kennedy Road
Mississauga, Ontario L4Z 2G3
From outside North America
630-719-5500

UNDERSTANDING
SETPOINTS
Before you begin programming, make sure you understand set-
points and durations.
A setpoint defines the type of event - ON, OFF or momentary, as
well as the time of the event and the day(s) on which the event
will occur. For example, to turn the lights on at 8: A.M each day
of the week, a setpoint like this would be required: ON 8:00 A.M.,
Mon-Tue-Wed-Thur-Fri-Sat-Sun. Setpoint programming provides
built-in skip-a-day capability; to skip any day(s), simply do not
add the day(s) to the setpoint.
As a simple example, consider the following schedule for turning
lights on and off.
SUN: No lighting required
MON through FRIDAY: Lights ON at 7:30 AM, OFF at 5:30 PM
SAT:On at 7:30 AM, OFF at 12:30 PM
NOTE: When programming, “no” on the display means no event
is required at that setpoint on the particular day. “YES” means an
event is required (either on or off) at that setpoint on that day.
The sample schedule would be arranged as follows:
1st setpoint: required:
(ON at 7:30 AM Monday through Saturday only)
Set as follows - SUN: no
MON through SAT:(YES) ON at 7:30 AM
2nd setpoint: required:
(OFF at 5:30 PM Monday through Friday only)
Set as follows - SUN: no
MON through FRI:(YES) OFF at 5:30 PM
SAT: no
3rd setpoint: required:
(OFF at 12:30 PM Saturday only)
Set as follows - SUN through FRI: no
SAT:(YES) OFF at 12:30 PM
PROGRAMMING
INSTRUCTIONS
These timers initially power up in the Clock Format Select Mode.
This mode is only accessible once. If the clock format needs to
be changed, the timer will have to be reset. To reset the timer,
insert a pointed object into the reset hole to the right of the dis-
play.
CLOCK FORMAT SELECT mode
STEP KEY DESCRIPTION
1. Apply power to timer. Control dis-
plays 12 Hr, indicating 12 hour clock
format.
2. "Toggles between 12 hour (AM/PM)
and 24 hour (17:00 = 5:00 P.M.)
clock formats. Choose the format
desired.
3. ENTER Advances to RUN mode.
SET TIME mode
STEP KEY DESCRIPTION
1. MODE Advances to SET TIME mode.
Control displays time with hours
flashing. TOD is also displayed to
indicate that Time of Day is being
set.
2. "Advance to current hour.
3. ENTER Minutes begin flashing.
4. "Advance to current minute.
5. ENTER Day of week begins flashing.
6. "Advance to current day of week, then
go directly to setpoint programming
mode below.
SETPOINT PROGRAMMING mode
(Refer to Understanding Setpoints and your worksheet.)
STEP KEY DESCRIPTION
1. MODE Advances from the SET TIME mode
to the SETPOINT PROGRAMMING
mode. The timer displays “1” at bot-
tom of display and “_ _:_ _”. The “1”
indicates that the first of 16 setpoints
is being programmed. The dashes
indicate that this setpoint is clear.
2. ENTER Display shows “SU” and “no”. This
indicates that Sunday is not included
in the setpoint.
3. "Display toggles between “YES” and
“no”. If the event is desired for the
particular day select “YES”, if not
select “no”. Then go to step 4 on next
page.
4. ENTER Display shows “MO” and “no”. Repeat
steps 3 and 4 to select which day(s)
to include in the setpoint. After pro-
gramming Saturday, the display will
show the setpoint with the hours
flashing. Dashes in the hour location
indicate that the setpoint is still clear.
5. "Advance to desired hour.
6. ENTER Minutes begin flashing.
7. "Advance to desired minute.
8. ENTER Event type begins flashing.
9. "Display toggles between ON and
OFF event types. Choose the type of
event desired.
10. ENTER Advances to next setpoint. Repeat
steps 2 through 10 to program addi-
tional setpoints. When all setpoints
required, are programmed, advance
to steps 11.
11. RUN Returns to the RUN mode when pro-
gramming is complete.
NOTE: Once programming has been completed through
step 11, the display should sow correct Time-of-Day, Day-
of-Week and Setpoint status (ON/OFF). If present load
status should be an ON event, but shows as on OFF
event, press ENTER/OVR to turn load ON and to initiate
programmed schedule.
TO REVIEW SETPOINTS
STEP KEY DESCRIPTION
1. MODE Advances from RUN mode to SET
TIME mode. (TOD displays.)
2. MODE Advances from SET TIME mode to
SETPOINT PROGRAMMING mode.
The control will display the first set-
point (1 displays at bottom.) To modi-
fy the setpoint, go to step 2 of the
SETPOINT PROGRAMMING mode
instructions.
3. "Advance through the remaining set-
points.
4. RUN Returns to RUN mode when done
reviewing setpoints.
OVERRIDE:
Manual override reverses the current output state. loads
that are ON turn Immediately OFF; loads that are OFF
turn immediately ON. The timer displays OVR to indicate
that the current load state is the result of an override. the
override remains in effect until overridden again or until
the next setpoint is reached. To initiate override, press
OVR (ENTER) key while in the RUN mode.
NOTE: After an override has been initiated the OVR will
display until the next programmed setpoint is reached,
even if the timer is overridden again. Display will show if
the load is on or off.
TROUBLESHOOTING TIPS
Problem
Nothing happens when a setpoint occurs to turn the load
ON or OFF.
Solution
Review programmed setpoints making sure the day has
not been skipped.
Problem
You wish to clear the control’s memory and start over.
Solution
Depress the reset switch to the right of the display.
Problem
Manual override does not work.
Solution
Check the load for proper wiring. remember, the contacts
on these units only switch what is applied to them. (Dry or
isolated contacts.)
Problem
Blank Display
Solution
Check the input power source, insure proper connection.
Problem
Control does not operate after programming.
Solution
If programming was not performed (changing clock time
or entering a setpoint) the control will not update itself.
Press the ENTER key and override the load until the next
scheduled setpoint.
110-724B
Maple Chase Company
2820 Thatcher Road
Downers Grove, Illinois 60515
Made in Mexico
Customer Service
800-951-5526
Technical Support
800-732-8400
ISO 9002 registered
Paragon Electric Canada, Ltd.
5875 Kennedy Road
Mississauga, Ontario L4Z 2G3
From outside North America
630-719-5500

UNDERSTANDING
SETPOINTS
Before you begin programming, make sure you understand set-
points and durations.
A setpoint defines the type of event - ON, OFF or momentary, as
well as the time of the event and the day(s) on which the event
will occur. For example, to turn the lights on at 8: A.M each day
of the week, a setpoint like this would be required: ON 8:00 A.M.,
Mon-Tue-Wed-Thur-Fri-Sat-Sun. Setpoint programming provides
built-in skip-a-day capability; to skip any day(s), simply do not
add the day(s) to the setpoint.
As a simple example, consider the following schedule for turning
lights on and off.
SUN: No lighting required
MON through FRIDAY: Lights ON at 7:30 AM, OFF at 5:30 PM
SAT:On at 7:30 AM, OFF at 12:30 PM
NOTE: When programming, “no” on the display means no event
is required at that setpoint on the particular day. “YES” means an
event is required (either on or off) at that setpoint on that day.
The sample schedule would be arranged as follows:
1st setpoint: required:
(ON at 7:30 AM Monday through Saturday only)
Set as follows - SUN: no
MON through SAT:(YES) ON at 7:30 AM
2nd setpoint: required:
(OFF at 5:30 PM Monday through Friday only)
Set as follows - SUN: no
MON through FRI:(YES) OFF at 5:30 PM
SAT: no
3rd setpoint: required:
(OFF at 12:30 PM Saturday only)
Set as follows - SUN through FRI: no
SAT:(YES) OFF at 12:30 PM
PROGRAMMING
INSTRUCTIONS
These timers initially power up in the Clock Format Select Mode.
This mode is only accessible once. If the clock format needs to
be changed, the timer will have to be reset. To reset the timer,
insert a pointed object into the reset hole to the right of the dis-
play.
CLOCK FORMAT SELECT mode
STEP KEY DESCRIPTION
1. Apply power to timer. Control dis-
plays 12 Hr, indicating 12 hour clock
format.
2. "Toggles between 12 hour (AM/PM)
and 24 hour (17:00 = 5:00 P.M.)
clock formats. Choose the format
desired.
3. ENTER Advances to RUN mode.
SET TIME mode
STEP KEY DESCRIPTION
1. MODE Advances to SET TIME mode.
Control displays time with hours
flashing. TOD is also displayed to
indicate that Time of Day is being
set.
2. "Advance to current hour.
3. ENTER Minutes begin flashing.
4. "Advance to current minute.
5. ENTER Day of week begins flashing.
6. "Advance to current day of week, then
go directly to setpoint programming
mode below.
SETPOINT PROGRAMMING mode
(Refer to Understanding Setpoints and your worksheet.)
STEP KEY DESCRIPTION
1. MODE Advances from the SET TIME mode
to the SETPOINT PROGRAMMING
mode. The timer displays “1” at bot-
tom of display and “_ _:_ _”. The “1”
indicates that the first of 16 setpoints
is being programmed. The dashes
indicate that this setpoint is clear.
2. ENTER Display shows “SU” and “no”. This
indicates that Sunday is not included
in the setpoint.
3. "Display toggles between “YES” and
“no”. If the event is desired for the
particular day select “YES”, if not
select “no”. Then go to step 4 on next
page.
4. ENTER Display shows “MO” and “no”. Repeat
steps 3 and 4 to select which day(s)
to include in the setpoint. After pro-
gramming Saturday, the display will
show the setpoint with the hours
flashing. Dashes in the hour location
indicate that the setpoint is still clear.
5. "Advance to desired hour.
6. ENTER Minutes begin flashing.
7. "Advance to desired minute.
8. ENTER Event type begins flashing.
9. "Display toggles between ON and
OFF event types. Choose the type of
event desired.
10. ENTER Advances to next setpoint. Repeat
steps 2 through 10 to program addi-
tional setpoints. When all setpoints
required, are programmed, advance
to steps 11.
11. RUN Returns to the RUN mode when pro-
gramming is complete.
NOTE: Once programming has been completed through
step 11, the display should sow correct Time-of-Day, Day-
of-Week and Setpoint status (ON/OFF). If present load
status should be an ON event, but shows as on OFF
event, press ENTER/OVR to turn load ON and to initiate
programmed schedule.
TO REVIEW SETPOINTS
STEP KEY DESCRIPTION
1. MODE Advances from RUN mode to SET
TIME mode. (TOD displays.)
2. MODE Advances from SET TIME mode to
SETPOINT PROGRAMMING mode.
The control will display the first set-
point (1 displays at bottom.) To modi-
fy the setpoint, go to step 2 of the
SETPOINT PROGRAMMING mode
instructions.
3. "Advance through the remaining set-
points.
4. RUN Returns to RUN mode when done
reviewing setpoints.
OVERRIDE:
Manual override reverses the current output state. loads
that are ON turn Immediately OFF; loads that are OFF
turn immediately ON. The timer displays OVR to indicate
that the current load state is the result of an override. the
override remains in effect until overridden again or until
the next setpoint is reached. To initiate override, press
OVR (ENTER) key while in the RUN mode.
NOTE: After an override has been initiated the OVR will
display until the next programmed setpoint is reached,
even if the timer is overridden again. Display will show if
the load is on or off.
TROUBLESHOOTING TIPS
Problem
Nothing happens when a setpoint occurs to turn the load
ON or OFF.
Solution
Review programmed setpoints making sure the day has
not been skipped.
Problem
You wish to clear the control’s memory and start over.
Solution
Depress the reset switch to the right of the display.
Problem
Manual override does not work.
Solution
Check the load for proper wiring. remember, the contacts
on these units only switch what is applied to them. (Dry or
isolated contacts.)
Problem
Blank Display
Solution
Check the input power source, insure proper connection.
Problem
Control does not operate after programming.
Solution
If programming was not performed (changing clock time
or entering a setpoint) the control will not update itself.
Press the ENTER key and override the load until the next
scheduled setpoint.
110-724B
Maple Chase Company
2820 Thatcher Road
Downers Grove, Illinois 60515
Made in Mexico
Customer Service
800-951-5526
Technical Support
800-732-8400
ISO 9002 registered
Paragon Electric Canada, Ltd.
5875 Kennedy Road
Mississauga, Ontario L4Z 2G3
From outside North America
630-719-5500

UNDERSTANDING
SETPOINTS
Before you begin programming, make sure you understand set-
points and durations.
A setpoint defines the type of event - ON, OFF or momentary, as
well as the time of the event and the day(s) on which the event
will occur. For example, to turn the lights on at 8: A.M each day
of the week, a setpoint like this would be required: ON 8:00 A.M.,
Mon-Tue-Wed-Thur-Fri-Sat-Sun. Setpoint programming provides
built-in skip-a-day capability; to skip any day(s), simply do not
add the day(s) to the setpoint.
As a simple example, consider the following schedule for turning
lights on and off.
SUN: No lighting required
MON through FRIDAY: Lights ON at 7:30 AM, OFF at 5:30 PM
SAT:On at 7:30 AM, OFF at 12:30 PM
NOTE: When programming, “no” on the display means no event
is required at that setpoint on the particular day. “YES” means an
event is required (either on or off) at that setpoint on that day.
The sample schedule would be arranged as follows:
1st setpoint: required:
(ON at 7:30 AM Monday through Saturday only)
Set as follows - SUN: no
MON through SAT:(YES) ON at 7:30 AM
2nd setpoint: required:
(OFF at 5:30 PM Monday through Friday only)
Set as follows - SUN: no
MON through FRI:(YES) OFF at 5:30 PM
SAT: no
3rd setpoint: required:
(OFF at 12:30 PM Saturday only)
Set as follows - SUN through FRI: no
SAT:(YES) OFF at 12:30 PM
PROGRAMMING
INSTRUCTIONS
These timers initially power up in the Clock Format Select Mode.
This mode is only accessible once. If the clock format needs to
be changed, the timer will have to be reset. To reset the timer,
insert a pointed object into the reset hole to the right of the dis-
play.
CLOCK FORMAT SELECT mode
STEP KEY DESCRIPTION
1. Apply power to timer. Control dis-
plays 12 Hr, indicating 12 hour clock
format.
2. "Toggles between 12 hour (AM/PM)
and 24 hour (17:00 = 5:00 P.M.)
clock formats. Choose the format
desired.
3. ENTER Advances to RUN mode.
SET TIME mode
STEP KEY DESCRIPTION
1. MODE Advances to SET TIME mode.
Control displays time with hours
flashing. TOD is also displayed to
indicate that Time of Day is being
set.
2. "Advance to current hour.
3. ENTER Minutes begin flashing.
4. "Advance to current minute.
5. ENTER Day of week begins flashing.
6. "Advance to current day of week, then
go directly to setpoint programming
mode below.
SETPOINT PROGRAMMING mode
(Refer to Understanding Setpoints and your worksheet.)
STEP KEY DESCRIPTION
1. MODE Advances from the SET TIME mode
to the SETPOINT PROGRAMMING
mode. The timer displays “1” at bot-
tom of display and “_ _:_ _”. The “1”
indicates that the first of 16 setpoints
is being programmed. The dashes
indicate that this setpoint is clear.
2. ENTER Display shows “SU” and “no”. This
indicates that Sunday is not included
in the setpoint.
3. "Display toggles between “YES” and
“no”. If the event is desired for the
particular day select “YES”, if not
select “no”. Then go to step 4 on next
page.
4. ENTER Display shows “MO” and “no”. Repeat
steps 3 and 4 to select which day(s)
to include in the setpoint. After pro-
gramming Saturday, the display will
show the setpoint with the hours
flashing. Dashes in the hour location
indicate that the setpoint is still clear.
5. "Advance to desired hour.
6. ENTER Minutes begin flashing.
7. "Advance to desired minute.
8. ENTER Event type begins flashing.
9. "Display toggles between ON and
OFF event types. Choose the type of
event desired.
10. ENTER Advances to next setpoint. Repeat
steps 2 through 10 to program addi-
tional setpoints. When all setpoints
required, are programmed, advance
to steps 11.
11. RUN Returns to the RUN mode when pro-
gramming is complete.
NOTE: Once programming has been completed through
step 11, the display should sow correct Time-of-Day, Day-
of-Week and Setpoint status (ON/OFF). If present load
status should be an ON event, but shows as on OFF
event, press ENTER/OVR to turn load ON and to initiate
programmed schedule.
TO REVIEW SETPOINTS
STEP KEY DESCRIPTION
1. MODE Advances from RUN mode to SET
TIME mode. (TOD displays.)
2. MODE Advances from SET TIME mode to
SETPOINT PROGRAMMING mode.
The control will display the first set-
point (1 displays at bottom.) To modi-
fy the setpoint, go to step 2 of the
SETPOINT PROGRAMMING mode
instructions.
3. "Advance through the remaining set-
points.
4. RUN Returns to RUN mode when done
reviewing setpoints.
OVERRIDE:
Manual override reverses the current output state. loads
that are ON turn Immediately OFF; loads that are OFF
turn immediately ON. The timer displays OVR to indicate
that the current load state is the result of an override. the
override remains in effect until overridden again or until
the next setpoint is reached. To initiate override, press
OVR (ENTER) key while in the RUN mode.
NOTE: After an override has been initiated the OVR will
display until the next programmed setpoint is reached,
even if the timer is overridden again. Display will show if
the load is on or off.
TROUBLESHOOTING TIPS
Problem
Nothing happens when a setpoint occurs to turn the load
ON or OFF.
Solution
Review programmed setpoints making sure the day has
not been skipped.
Problem
You wish to clear the control’s memory and start over.
Solution
Depress the reset switch to the right of the display.
Problem
Manual override does not work.
Solution
Check the load for proper wiring. remember, the contacts
on these units only switch what is applied to them. (Dry or
isolated contacts.)
Problem
Blank Display
Solution
Check the input power source, insure proper connection.
Problem
Control does not operate after programming.
Solution
If programming was not performed (changing clock time
or entering a setpoint) the control will not update itself.
Press the ENTER key and override the load until the next
scheduled setpoint.
110-724B
Maple Chase Company
2820 Thatcher Road
Downers Grove, Illinois 60515
Made in Mexico
Customer Service
800-951-5526
Technical Support
800-732-8400
ISO 9002 registered
Paragon Electric Canada, Ltd.
5875 Kennedy Road
Mississauga, Ontario L4Z 2G3
From outside North America
630-719-5500

UNDERSTANDING
SETPOINTS
Before you begin programming, make sure you understand set-
points and durations.
A setpoint defines the type of event - ON, OFF or momentary, as
well as the time of the event and the day(s) on which the event
will occur. For example, to turn the lights on at 8: A.M each day
of the week, a setpoint like this would be required: ON 8:00 A.M.,
Mon-Tue-Wed-Thur-Fri-Sat-Sun. Setpoint programming provides
built-in skip-a-day capability; to skip any day(s), simply do not
add the day(s) to the setpoint.
As a simple example, consider the following schedule for turning
lights on and off.
SUN: No lighting required
MON through FRIDAY: Lights ON at 7:30 AM, OFF at 5:30 PM
SAT:On at 7:30 AM, OFF at 12:30 PM
NOTE: When programming, “no” on the display means no event
is required at that setpoint on the particular day. “YES” means an
event is required (either on or off) at that setpoint on that day.
The sample schedule would be arranged as follows:
1st setpoint: required:
(ON at 7:30 AM Monday through Saturday only)
Set as follows - SUN: no
MON through SAT:(YES) ON at 7:30 AM
2nd setpoint: required:
(OFF at 5:30 PM Monday through Friday only)
Set as follows - SUN: no
MON through FRI:(YES) OFF at 5:30 PM
SAT: no
3rd setpoint: required:
(OFF at 12:30 PM Saturday only)
Set as follows - SUN through FRI: no
SAT:(YES) OFF at 12:30 PM
PROGRAMMING
INSTRUCTIONS
These timers initially power up in the Clock Format Select Mode.
This mode is only accessible once. If the clock format needs to
be changed, the timer will have to be reset. To reset the timer,
insert a pointed object into the reset hole to the right of the dis-
play.
CLOCK FORMAT SELECT mode
STEP KEY DESCRIPTION
1. Apply power to timer. Control dis-
plays 12 Hr, indicating 12 hour clock
format.
2. "Toggles between 12 hour (AM/PM)
and 24 hour (17:00 = 5:00 P.M.)
clock formats. Choose the format
desired.
3. ENTER Advances to RUN mode.
SET TIME mode
STEP KEY DESCRIPTION
1. MODE Advances to SET TIME mode.
Control displays time with hours
flashing. TOD is also displayed to
indicate that Time of Day is being
set.
2. "Advance to current hour.
3. ENTER Minutes begin flashing.
4. "Advance to current minute.
5. ENTER Day of week begins flashing.
6. "Advance to current day of week, then
go directly to setpoint programming
mode below.
SETPOINT PROGRAMMING mode
(Refer to Understanding Setpoints and your worksheet.)
STEP KEY DESCRIPTION
1. MODE Advances from the SET TIME mode
to the SETPOINT PROGRAMMING
mode. The timer displays “1” at bot-
tom of display and “_ _:_ _”. The “1”
indicates that the first of 16 setpoints
is being programmed. The dashes
indicate that this setpoint is clear.
2. ENTER Display shows “SU” and “no”. This
indicates that Sunday is not included
in the setpoint.
3. "Display toggles between “YES” and
“no”. If the event is desired for the
particular day select “YES”, if not
select “no”. Then go to step 4 on next
page.
4. ENTER Display shows “MO” and “no”. Repeat
steps 3 and 4 to select which day(s)
to include in the setpoint. After pro-
gramming Saturday, the display will
show the setpoint with the hours
flashing. Dashes in the hour location
indicate that the setpoint is still clear.
5. "Advance to desired hour.
6. ENTER Minutes begin flashing.
7. "Advance to desired minute.
8. ENTER Event type begins flashing.
9. "Display toggles between ON and
OFF event types. Choose the type of
event desired.
10. ENTER Advances to next setpoint. Repeat
steps 2 through 10 to program addi-
tional setpoints. When all setpoints
required, are programmed, advance
to steps 11.
11. RUN Returns to the RUN mode when pro-
gramming is complete.
NOTE: Once programming has been completed through
step 11, the display should sow correct Time-of-Day, Day-
of-Week and Setpoint status (ON/OFF). If present load
status should be an ON event, but shows as on OFF
event, press ENTER/OVR to turn load ON and to initiate
programmed schedule.
TO REVIEW SETPOINTS
STEP KEY DESCRIPTION
1. MODE Advances from RUN mode to SET
TIME mode. (TOD displays.)
2. MODE Advances from SET TIME mode to
SETPOINT PROGRAMMING mode.
The control will display the first set-
point (1 displays at bottom.) To modi-
fy the setpoint, go to step 2 of the
SETPOINT PROGRAMMING mode
instructions.
3. "Advance through the remaining set-
points.
4. RUN Returns to RUN mode when done
reviewing setpoints.
OVERRIDE:
Manual override reverses the current output state. loads
that are ON turn Immediately OFF; loads that are OFF
turn immediately ON. The timer displays OVR to indicate
that the current load state is the result of an override. the
override remains in effect until overridden again or until
the next setpoint is reached. To initiate override, press
OVR (ENTER) key while in the RUN mode.
NOTE: After an override has been initiated the OVR will
display until the next programmed setpoint is reached,
even if the timer is overridden again. Display will show if
the load is on or off.
TROUBLESHOOTING TIPS
Problem
Nothing happens when a setpoint occurs to turn the load
ON or OFF.
Solution
Review programmed setpoints making sure the day has
not been skipped.
Problem
You wish to clear the control’s memory and start over.
Solution
Depress the reset switch to the right of the display.
Problem
Manual override does not work.
Solution
Check the load for proper wiring. remember, the contacts
on these units only switch what is applied to them. (Dry or
isolated contacts.)
Problem
Blank Display
Solution
Check the input power source, insure proper connection.
Problem
Control does not operate after programming.
Solution
If programming was not performed (changing clock time
or entering a setpoint) the control will not update itself.
Press the ENTER key and override the load until the next
scheduled setpoint.
110-724B
Maple Chase Company
2820 Thatcher Road
Downers Grove, Illinois 60515
Made in Mexico
Customer Service
800-951-5526
Technical Support
800-732-8400
ISO 9002 registered
Paragon Electric Canada, Ltd.
5875 Kennedy Road
Mississauga, Ontario L4Z 2G3
From outside North America
630-719-5500