DynaLock 1030RXBwd 1030 RXB SYSTEM KIT Wiring Diagram 1030RXB
User Manual: DynaLock 1030-RXB SYSTEM KIT Wiring Diagram Wiring Diagram
Open the PDF directly: View PDF
.
Page Count: 1

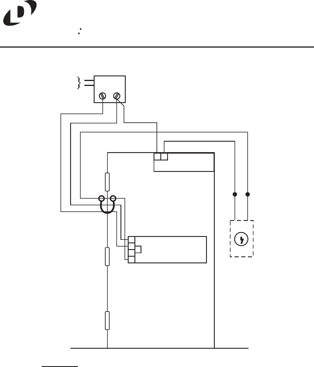
OPERATION:
DOOR IS NORMALLY CLOSED AND LOCKED BY THE 3000 MAGNETIC
LOCK. PUSHING THE 6450 EXIT SENSOR BAR IMMEDIATELY RELEASES
THE MAGNETIC LOCK. OPERATING THE 7002 KEYSWITCH RELEASES
THE MAGNETIC LOCK FOR ACCESS. RETURNING THE KEY TO CENTER
RELOCKS THE DOOR.
6450
1
2
3
4
5324
7002
GRN
WHT
JUMPER
120VAC
60HZ
BLK
RED RED
WHT
RED
BLK
WHT
WHT
GRN
3000
12
1030-RXB SYSTEM KIT
WIRING DIAGRAM
705 Emmett Street Bristol, CT 06010
Tel: (860) 582-4761 Fax: (860) 585-0338
DynaLock