Kitchenaid KHTU705SSS0 User Manual HOODS Manuals And Guides L0803735
KITCHENAID Range Hood Manual L0803735 KITCHENAID Range Hood Owner's Manual, KITCHENAID Range Hood installation guides
User Manual: Kitchenaid KHTU705SSS0 KHTU705SSS0 KITCHENAID HOODS - Manuals and Guides View the owners manual for your KITCHENAID HOODS #KHTU705SSS0. Home:Kitchen Appliance Parts:Kitchenaid Parts:Kitchenaid HOODS Manual
Open the PDF directly: View PDF
.
Page Count: 28

K|tchenA|d ®
30"(76.2cm) and 36"(91.4cm) RANGEHOOD
with Interchangable Style Front
HOTTE DE CUISINIERE DE 30"(76,2cm) et 36"(91,4cm)
avec garniture de facade interchangeable
Table of Contents/Table des mati_res ............................................................................. 2
iMPORTANT: READ AND SAVE THESE iNSTRUCTiONS.
FOR RESiDENTiAL USE ONLY.
IMPORTANT :LIRE ET CONSERVER CES INSTRUCTIONS.
POUR UTILISATION RC:SIDENTIELLE UNIQUEMENT.
IMPORTANT:
Installer: Leave installation instructions with the homeowner,
Homeowner: Keep installation instructions for future reference,
Save installation instructions for local inspector's use,
IMPORTANT :
Installateur : Remettre les instructions d'installation au proprietaire,
Propri_taire : Conserver les instructions d'installation pour consultation ulterieure,
Conserver les instructions d'installation pour consultation par I'inspecteur local, 9763384 Rev. A

TABLEOF CONTENTS
RANGE HOOD SAFETY ............................... 2
INSTALLATION REQUIREMENTS ....................... 3
Tools and Parts ..................................... 3
Location Requirements ............................. 4
Venting Requirements .............................. 4
Electrical Requirements ............................. 5
INSTALLATION INSTRUCTIONS ........................ 6
Venting Options ................................... 6
Prepare Location .................................. 6
Change Hood to Rear Exhaust ....................... 7
install Range Hood ................................ 8
Make Electrical Connection .......................... 8
Optional Interchangeable Front Trim Installation .......... 9
Install Filters ...................................... 9
Check Operation .................................. 9
RANGE HOOD USE .................................. 10
Range Hood Controls ............................. 10
RANGE HOOD CARE ................................ 10
Range Hood Lamps ............................... 10
Replacing Hood Lamps Fuse ....................... 10
Gleaning ........................................ 11
Accessories ..................................... 11
REQUESTING ASSISTANCE OR SERVICE .............. 12
RANGE HOOD WARRANTY ........................... 13
WIRING DIAGRAM .................................. t4
TABLEDES MATIERES
S¢:CURIT(: DE LA HOTTE DE CUISINI_:RE .............. 15
EXIGENCES D'INSTALLATION ........................ 17
Outillage et pieces .................................. 17
Exigences d'emplacement .......................... 17
Exigences concernant i'evacuation ................... 18
Specifications electriques .......................... 19
iNSTRUCTiONS D'INSTALLATION ..................... 20
Options disponibles pour le circuit d'evacuation ........ 20
Preparation de I'emplacement ....................... 20
Modification de la hotte pour evacuation par
I'arriere (facultatif) ................................ 21
Installation de ia hotte de cuisiniere .................. 22
Raccordement eiectrique ........................... 22
Installation de la garniture de fa(_ade
interchangeable (option) ........................... 23
Installation des filtres .............................. 23
Contr61e du fonctionnement ........................ 23
UTILISATION DE LA HOTTE DE CUISINI_:RE ............ 24
Commandes de la hotte de cuisiniere ................. 24
ENTRETIEN DE LA HOTTE DE CUISINI_:RE ............. 24
Lampes de la hotte de cuisiniere ..................... 24
Remplacement des fusibles des lampes de la hotte ..... 24
Nettoyage ....................................... 25
Accessoires ..................................... 26
ASSISTANCE OU SERVICE ........................... 26
GARANTIE DE LA HOTTE DE CUISINI_:RE .............. 27
SCHI_MA DE CABLAGE .............................. 28
RANGEHOODSAFETY
Your safety and the safety of others are very important.
We have provided many important safety messages in this manual and on your appliance. Always read and obey all safety
messages.
This is the safety alert symbol.
This symbol alerts you to potential hazards that can kill or hurt you and others.
All safety messages will follow the safety alert symbol and either the word "DANGER" or "WARNING."
These words mean:
You can be killed or seriously injured if you don't immediately
follow instructions.
You can be killed or seriously injured if you don't follow
instructions.
All safety messages will tell you what the potential hazard is, tell you how to reduce the chance of injury, and tell you what can
happen if the instructions are not followed.

iMPORTANT SAFETY iNSTRUCTiONS
WARNING: TO REDUCE THE RISK OF FIRE, ELECTRIC
SHOCK, OR INJURY TO PERSONS, OBSERVE THE
FOLLOWING:
[] Use this unit only in the manner intended by the
manufacturer. If you have questions, contact the
manufacturer.
[] Before servicing or cleaning the unit, switch the power off at
the service panel disconnecting means to prevent power
from being switched on accidentally. When the service
disconnecting means cannot be locked, securely fasten a
prominent warning device, such as atag, to the service
panel.
[] Installation work and electrical wiring must be done by
qualified person(s) in accordance with all applicable codes
& standards, including fire-rated construction.
[] Sufficient air is needed for proper combustion and
exhausting of gases through the flue (chimney) of fuel
burning equipment to prevent backdrafting. Follow the
heating equipment manufacturer's guideline and safety
standards such as those published by the National Fire
Protection Association (NFPA), the American Society for
Heating, Refrigeration and Air Conditioning Engineers
(ASHRAE), and the local code authorities.
[] When cutting or drilling into wall or ceiling; do not damage
electrical wiring and other utilities.
[] Ducted systems must always be vented outdoors.
CAUTION: For general ventilating use only. Do not use
to exhaust hazardous or explosive materials and vapors.
CAUTION: To reduce risk of fire and to properly exhaust
air, be sure to duct air outside -do not vent exhaust air into
spaces within walls ceilings, attics, crawl spaces, or
garages.
WARNING: TO REDUCE THE RISK OF FIRE, USE ONLY
METAL DUCTWORK.
WARNING: TO REDUCE THE RISK OF A RANGE TOP
GREASE FIRE:
[] Never leave the surface units unattended at high settings.
Boilovers cause smoking and greasy spillovers that may
ignite. Heat oils slowly on low or medium settings.
[] Always turn hood ON when cooking at high heat or when
flameing food (i.e. Crepes Suzette, Cherries Jubilee,
Peppercorn Beef Flambe).
[] Clean ventilating fans frequently. Grease should not be
allowed to accumulate on fan or filter.
[] Use proper pan size. Always use cookware appropriate for
the size of the surface element.
WARNING: TO REDUCE THE RISK OF INJURY TO
PERSONS IN THE EVENT OF A RANGE TOP GREASE
FIRE, OBSERVE THE FOLLOWING: _
[] SMOTHER FLAMES with aclose fitting lid, cookie sheet, or
other metal tray, then turn off the gas burner or electric
element. BE CAREFUL TO PREVENT BURNS. If the
flames do not go out immediately, EVACUATE AND CALL
THE FIRE DEPARTMENT.
[] NEVER PICK UP A FLAMING PAN - you may be burned.
[] DO NOT USE WATER, including wet dishcloths or towels -
aviolent steam explosion will result.
[] Use an extinguisher ONLY if:
- You know you have aclass ABC extinguisher, and you
already know how to operate it.
- The fire is small and contained in the area where it
started.
- The fire department is being called.
- You can fight the fire with your back to an exit.
aBased on "Kitchen Fire Safety Tips" published by NFPA.
[] WARNING: To reduce the risk of fire or electrical shock,
do not use this fan with any solid-state speed control
device.
SAVE THESE INSTRUCTIONS
INSTALLATIONREQUIREMENTS
Gather the required tools and parts before starting installation.
Read and follow the safety instructions arovided with any tools
listed here.
Tools needed:
[] Level
[] Drill
[] 11/4"drill bit
[] Pencil
[] Pliers
[] Wire stripper or utility knife
[] Tape measure or ruler
[] Caulking gun and weatherproof caulking compound
[] Saber or keyhole saw
[] Duct tape
[] Flat-blade screwdriver
[] Metal snips
[] Phillips screwdriver
[] 7 mm nut driver or socket
Parts supplied
Check that all parts are included.
[] 4 screws
[] 4 wall anchors
[] Damper
Parts needed
UL listed or CSA approved 1/2"(12.5 mm) strain reliefs (2)
Power supply cable
6" (15.2 cm) round wall or roof cap
6" (15.2 cm) metal vent system

IMPORTANT:Observeallgoverningcodesandordinances.
[] Itistheinstaller'sresponsibilitytocomplywithinstallation
clearancesspecifiedonthemodel/serialratingplate.The
model/serialratingplateislocatedinsidetherangehoodon
therearwall.
[] Rangehoodlocationshouldbeawayfromstrongdraftareas,
suchaswindows,doorsandstrongheatingvents.
[] Cabinetopeningdimensionsthatareshownmustbeused.
Givendimensionsprovideminimumclearance.Consultyour
cooktop/rangemanufacturerinstallationinstructionsbefore
makinganycutouts.
[] Groundedelectricaloutletisrequired.See"Electrical
Requirements"section.
[] Thehoodisfactorysetforventedinstallations.For
recirculatinginstallations,RecirculationKitPartNumber
4396565,includingventcoverand2charcoalfiltersare
availablefromyourdealer.
[] Allopeningsinceilingandwallwhererangehoodwillbe
installedmustbesealed.
Productdimensions
5Y8"(14.9 crn) dia. -__.
exhaust collar
Interchangeable
FrontTrim
915/16"
(25.2 crn)
29_5A6'' (76.0 crn) -30" (76.2 crn) model
(51.3 cm)--.__35_5/_¢" (91.3 cm) - 36" (91.4 crn) model
Vent and electrical openings and mounting screw locations
centerline of 9_/s,,
57/8" exhaust collar
(14.9 crn) (232 crn)
lt/4 ' 13/_6,,
(3.2 crn) (3.0 crn)
0 (10.0 crn)
electrical
knockouts
(19.0 crn)
centerline
of hood
installation clearances
(76.2 crn) or
36" (91.4 crn) rnin.
opening width
\\
24" (61 crn) rnin.
30" (76.2 crn)
suggested max.
bottom of hood to
cooking surface 70%¢
(178.8 crn)
rnin.
18" (45.7 crn) 76%¢
rnin. clearance (193.8 crn)
upper cabinet max.
to countertop to bottom of
cabinet frame
36" (91.4 crn)
countertop
height
[] Use a straight run or as few elbows as possible.
[] Do not terminate the vent system in an attic or other enclosed
area.
[] Do not use a 4" (10.2 cm) laundry-type wall caps.
[] Vent system must terminate to the outside.
[] Use only a 6" (15.2 cm) round metal vent. Rigid metal vent is
recommended. Do not use plastic or metal foil vent.
[] The size of the vent should be uniform.
[] The vent system must have a damper. If roof or wall cap has a
damper, do not use damper supplied with the range hood.
[] Use duct tape to seal all joints in the vent system.
[] Use caulking to seal exterior wall or roof opening around the
cap.
[] Determine which venting method is best for your application.

ForBestPerformance:
[] Donotinstall2elbowstogether.
[] Usenomorethanthree90°elbows.
[] If an elbow is used, install it as far away as possible from the
hood's vent motor exhaust opening.
[] Make sure there is a minimum of 24" (61 cm) of straight vent
between the elbows if more than one elbow is used.
[] The length of vent system and number of elbows should be
kept to a minimum to provide efficient performance.
Cold Weather Installations
An additional backdraft damper should be installed to minimize
backward cold air flow and a nonmetallic thermal break installed
to minimize conduction of outside temperatures as part of the
vent system. The damper should be on the cold air side of the
thermal break.
Makeup Air
Local building codes may require the use of makeup air systems
when using ventilation systems greater than specified CFM of air
movement. The specified CFM varies from locale to locale.
Consult your HVAC professional for specific requirements in your
area.
Venting methods
This range hood is factory set for vented installations. Vent
system can terminate through either the roof or wall. A
6" (15.2 cm) round vent system must be used. The vent system
length should not exceed 35 ft (10.7 m).
The exhaust collar can also be directed to vent out the rear of the
hood, as shown in option 3.
Option I -
Roof venting
.... g
Option 2 -
Wall venting Option 3 -
Rear exhaust
wall venting
3C
A. 6" (15.2 cm) round venting
B. Roof cap
C. Wall cap
Calculating Vent System Length
To calculate the length of the system you need, add the
equivalent feet (meters) for each vent piece used in the system.
Vent piece 6" (15.2 cm) round
45° elbow 2.5 ft (0.8 m) _ ....
90° elbow 5.0 ft (1.5 m)
9,'''''______
Example vent system
90° elbow ft. (1.8 rn)_ II cap
Maximum length = 35 ft (10.7 m)
1-90° elbow = 5 ff (1.5 m)
8 ff (2.4 m) straight = 8 ff (2.4 m)
1 - wall cap = 0 ff (0 m)
System length = 13 ft (3.9 m)
NOTE: Flexible vent is not recommended. Flexible vent creates
back pressure and air turbulence that greatly reduce
performance.
IMPORTANT." Observe all governing codes and ordinances. Save
Installation Instructions for electrical inspector's use.
It is the customer's responsibility to contact a qualified electrical
installer, and to assure that the electrical installation is adequate
and in conformance with National Electrical Code, ANSI/NFPA 70
(latest edition), or CSA Standards C22.1-94, Canadian Electrical
Code, Part 1 and C22.2 No. 0-M91 (latest edition) and all local
codes and ordinances.
If codes permit and a separate ground wire is used, it is
recommended that a qualified electrician determine that the
ground path is adequate.
A copy of the above code standards can be obtained from:
National Fire Protection Association
One Batterymarch Park, Quincy, MA 02269
CSA International
8501 East Pleasant Valley Road
Cleveland, OH 44131-5575
[] A 120-volt, 60-Hz, AC-only, 15 amp, fused electrical circuit is
required.
[] Do not ground to a gas pipe.

[] Checkwithaqualifiedelectricianifyouarenotsurerange
hoodisproperlygrounded.
[] Donothaveafuseintheneutralorgroundcircuit.
[] Therangehoodmustbeconnectedwithcopperwireonly.
[] Therangehoodshouldbeconnecteddirectlytothefused
disconnect(orcircuitbreaker)boxthroughflexiblearmoredor
nonmetallicsheathedcoppercable.
[] Wiresizes(copperwireonly)andconnectionsmustconform
withtheratingoftheapplianceasspecifiedonthemodel/
serialratingplate.
[] WiresizesmustconformtotherequirementsoftheNational
ElectricalCode,ANSI/NFPA70(latestedition),orCSA
StandardsC22.1-94,CanadianElectricalCode,Part1and
C22.2No.0-M91(latestedition)andalllocalcodesand
ordinances.
[] A1/2"(12.7mm)ULlistedorCSAapprovedstrainreliefmust
beprovidedateachendofthepowersupplycable(atthe
rangehoodandatthejunctionbox).
INSTALLATIONINSTRUCTIONS
General venting installation
For vented installations:
Make necessary cuts in the wall for vent fittings.
NOTE: The hood exhaust may be directed out the rear of the
hood by removing the motor assembly and rotating it so the
exhaust collar is located on the rear of the hood. If this is desired,
see "Change Hood to Rear Exhaust" section to change the
exhaust direction.
IMPORTANT: Make sure the vent system is installed before
installing range hood.
For reeirculating installations:
A vent system and vent grill (not provided) that directs the
recirculated air back into the room either through the soffit or
through the cabinet top is required. Use Recirculation Kit Part
Number 4396565. For ordering information, see "Assistance or
Service."
IMPORTANT: If venting through the cabinet top, do not
terminate the exhaust into dead air space such as an attic or
enclosed soffit.
When venting through the soffit, assemble the vent system (not
provided) you will use over the exhaust collar, but do not attach
the vent system yet.
NOTE: The vent system can exhaust out the front of the soffit or
be rotated to exhaust out the side or end of the soffit.
Venting through the soffit
t. On a flat surface with a protective covering, assemble the
vent system you will use (not provided) over the exhaust
collar, but do not attach the vent system yet.
NOTE: The vent system can exhaust out the front of the soffit
or be rotated to exhaust out the side or end of the soffit.
2. Measure distance "A" (from top of hood to centerline of 6"
[15.2 cm] round vent). Mark the distance "A" on soffit.
3. Mark and cut a 6" (15.2 cm) round vent opening.
Venting through cabinet top
t. Mark the location where vent cover will be installed in the
cabinet top and cut a 6" (15.2 cm) round vent opening for the
vent cove_.
IMPORTANT: Do not terminate exhaust into a dead air space
such as an attic or enclosed soffit.
C
g....
A.........................._ i E_ _ .............
A, Vent system D, Ceiling or soffit
B. Vent cover E, Hood
C. Cabinet top
[] For vented installations, it is recommended that the vent
system be installed before hood is installed.
[] Do not cut a joist or stud unless absolutely necessary. If a
joist or stud must be cut, then a supporting frame must be
constructed.
[] Before making cutouts, make sure there is proper clearance
within the ceiling or wall for vent fittings.
[] Check that all the installation parts and the box with filters
have been removed from the shipping carton.
Preparation
Excessive Weight Hazard
Use two or more people to move and install range.
Failure to do so can result in back or other injury.
t. If possible, disconnect power and/or gas supply and move
freestanding or slide-in range from cabinet opening to
provide easier access to rear wall.
2. Select a flat surface for assembling the hood. Cover that
surface with a protective covering such as a blanket or
cardboard during assembly.

Excessive Weight Hazard
Use two or more people to move and install
range hood,
Failure to do so can result in back or other injury,
3. Using 2 or more people, slowly lift the range hood onto the
protected surface.
4. Tip hood on its back and remove the metal filters. Push tab
back to release locking pin, pull down and forward. Repeat
with other filter.
5. Remove hardware package.
6. Add wood filler strips as needed to cabinet bottom. Drill
4, %o" (4.8 mm) clearance holes for hood mounting screws.
133/4"(34.9 crn) -30" (78.2 crn) model
163/4"(42.5 crn) -36" (91.4 crn) model
,/_ \
I I q
qL._I
l L oenterline _(2 91A"
i 3.2 crn)
/[N i
wood filler strips wall 3/16"(4.8 rnrn) /
(recessed cabinet lS/le"
bottoms only) clearance holes (4.8 crn)
7. Cut a 61/2'' (16.5 cm) diameter hole in cabinet bottom as
shown.
NOTE: If you are changing the hood to rear exhaust, skip this
step. See "Change Hood to Rear Exhaust" section to change
the exhaust direction.
I
61/2" (16.5 crn) dia. hole i__1 centerhne
9. Run wire through hole in accordance with the National
Electrical Code or CSA Standards and local codes and
ordinances. There must be enough power supply cable from
the fused disconnect (or circuit breaker) box to make the
connection in the range hood's electrical box.
t0. Use caulking to seal all openings.
iMPORTANT: Do not turn on power until installation is complete.
The hood comes from the factory with the exhaust collar on top
of the hood. The hood exhaust may be directed out the rear of
the hood through the exhaust collar. If you desire to have the
hood exhaust out the rear, follow the procedure below.
t. From inside the hood, remove the screw holding the ground
wire to the blower motor.
....D
2.
3.
4.
g¸c
A. Blowermotor
B. Groundwire screw
C.Blowermotorplug
D.Retainingclip
Unplug the wire attached at the blower motor.
Remove the blower motor wire and ground wire from the
retaining clip on the hood.
Turn the hood over and remove the screws holding the
exhaust blower assembly to the hood.
8_
i
wall 315/16"
(10.0crn)
Cut a 11/4'' (3.2 cm) hole for power supply cable.
upper cabinet or soffit
mounting surface I
\ _ 71/2"
\ -I (19.00rn)I - I
centerline "_i ]TTI_--
I _ J_ 15/10"
power supply / ....
cable hole in wall / [,_.,_crn)
A. Blower motor assembly
B. Screws

5° Rotate the blower assembly so that the exhaust collar is
facing out the back of the hood.
A_'
A. Exhaustblowerassembly
B. Screws
C.Exhaustcollar
6. Replace the screws holding the blower assembly to the hood.
7. Plug the blower motor wire back into the blower motor.
8. Screw the ground wire back onto the blower motor.
Electrical Shock Hazard
Disconnect power before servicing.
Replace all parts and panels before operating.
Failure to do so can result in death or electrical shock.
t. Disconnect power at the circuit breaker of fused circuit box.
2. Connect the white wire of the power supply cable with the
white lead in the range hood using a twist-on connector.
3. Connect the black wire of the power supply cable with the
black lead in the range hood using a twist-on connector.
Excessive Weight Hazard
Use two or more people to move and install
range hood.
Failure to do so can result in back or other injury.
t. Remove the terminal box cover (located on back wall of hood)
from the hood. Remove the power supply cable knockout
using a flat-blade screwdriver.
Attach strain relief in power supply cable opening so that
clamping screws are inside of range hood. Tip hood back to
its bottom surface.
2. If roof or wall cap does not have a damper, attach damper to
exhaust opening on top of the range hood using 2 small
screws from hardware package.
3. Place the range hood mounting screws close to the holes in
the cabinet bottom.
4. Lift range hood into place while feeding wiring through strain
relief.
5. Insert the screws through the clearance holes and start them
into the hood. Then, tighten screws securely.
6. Connect vent system, for either vented or recirculating, to
range hood.
7. Seal all joints with duct tape.
8. For recirculating installations, install the vent cover (not
provided) included in Recirculation Kit Part Number 4396565
in soffit or cabinet top vent opening.
4=
Electrical Shock Hazard
Electrically ground blower.
Connect ground wire to green ground screw in
terminal box.
Failure to do so can result in death or electrical shock.
Connect the green ground wire to the unused, green ground
screw.
A. Green ground screw
B. Hood wiring
C. White wires
....._ _F
D. Twist-on connectors
E. Black wires
EPower supply cable
5. Tighten strain relief screws.
6. Replace the terminal box cover.

ThishoodcomesstandardwithanArchitect<_SeriesIIstainless
steelfronttrimpiece.Toreplacethestandardfronttrimpiecewith
anoptionalpurchasedfronttrimpiece:
t. Reachinsidethefrontofthehoodandlocateahexnut
approximately3"(7.6cm)infrombothoutsideedges.
2. Removethe7mmhexnuts.
Forrecirculatinginstallationsonly,installthecharcoalfilters
includedinRecirculationKitPartNumber4396565.Placethe
charcoalfilteragainsttheblowercoverandrotatetotheright
(clockwise)toattachtocover.Repeatwithothercharcoalfilter.
A. Hood
B. Hexnut
C. Trimpiece
3. Pull the trim piece straight out.
4. Insert the studs on the back of the new trim piece through the
holes in the front of the hood.
5. Replace the hex nuts and tighten securely.
iNTERCHANGEABLE FRONT TRiM PART NO.
Architect ®Series -30" Trim Kit
Stainless Steel 8212621
White 8212462
Black 8212463
Biscuit 8212461
Architect ®Series II - 30" Trim Kit
White 8212623
Black 8212624
Biscuit 8212622
Pro Line ® Series - 30" Trim Kit
Stainless Steel 8212464
Meteorite 8212465
Architect ®Series - 36" Trim Kit
Stainless Steel 8212625
White 8212467
Black 8212468
Biscuit 8212466
Architect ®Series II - 36" Trim Kit
White 8212627
Black 8212628
Biscuit 8212626
Pro Line ® Series - 36" Trim Kit
Stainless Steel 8212469
Meteorite 8212470
2,
A. Filter
Replace metal filter. Place back edge of metal filter into
channel at rear of hood. Push filter up while pushing tab back.
When filter is in place, release tab. Locking pin will hold filter
in place.
t,
2.
Check operation of the range hood by turning on the power.
The range hood controls are located in front on the underside
of the range hood.
A B
A. Controls
B. Filters
3. Move the light switch to "1" position. The light should turn on.
4. Move blower switch to "1" position. The blower should
operate.
5. Move the blower speed switch to "1" position for low speed,
"2" position for medium speed or "3" position for high speed.
6. Move blower and light switches to "0" position to turn blower
and light off.
7. If the range hood does not operate, check to see whether a
circuit breaker has tripped or a house fuse has blown.
Disconnect power supply and check that the wiring is correct.
NOTE: To get the most efficient use from your new range hood,
read the "Range Hood Use" section.

Range Hood Use
The range hood is designed to remove smoke, cooking vapors
and odors from the cooktop area. For best results, start the hood
before cooking and allow it to operate several minutes after the
cooking is complete to clear all smoke and odors from the
kitchen.
The hood controls are located in front on the underside of the
range hood.
©
A. Controls C.Blowerswitch
B. Lightswitch D.Blowerspeedswitch
Operating the light
t. Move the light switch to the "1" position to turn range hood
lights ON.
2. Move the light switch to the "0" position to turn range hood
lights OFR
Operating the blower
t.
2.
Move the blower switch to the "1" position to turn the blower
ON. The blower will begin operating at the speed set on the
blower speed switch.
Move the blower switch to the "0" position to turn the blower
OFR
Adjusting the blower
The blower has 3 speed controls. Move the blower speed switch
to "1" position for low speed, "2" position for medium speed or
"3" position for high speed.
Range Hood Care
The range hood uses 12-volt 20-watt halogen lamps. Before you
begin, make sure that the range hood is turned off and that the
other lamps have had sufficient time to cool.
Replace lamp using a tissue to handle the lamp or wear cotton
gloves. Do not touch the lamp with bare fingers.
If new lights do not operate, make sure the lamps are inserted
correctly before calling service.
To Replace:
t. Turn light switch to off.
2. Disconnect power.
3. Gently pull the lamp from the socket clips.
4. Insert the new lamp into the socket clips and gently push the
lamp until firmly in place.
5. Reconnect power
If all the lights do not light when the light switch is turned on,
check that the fuse is good.
t. Disconnect power at the circuit breaker of fused circuit box.
2. Locate the fuse holder assembly next to the terminal box.
A
3.
4.
A. Terminalbox
B. Fuse holder assembly
C. Screws
Remove the 2 screws from the cover.
Pull the cover back to gain access to the fuse holder.
10
A. Fuse cover
B. Fuse
C. Fuse holder

5. Push down and twist to remove the fuse cover.
6. Replace the fuse with a new 5 amp time-delay fuse.
7. Replace the fuse cover.
8. Replace the fuse holder assembly cover with the 2 screws
removed earlier.
9. Reconnect power at the circuit breaker of fused circuit box.
Exterior surfaces:
Do not use steel wool or soap-filled scouring pads. Rub in
direction of the grain line to avoid scratching the surface.
Always wipe dry to avoid water marks.
[] KitchenAid ®Stainless Steel Cleaner/Polish or Stainless Steel
Wipes are the cleaners recommended for cleaning stainless
steel surfaces on this product. To order call our Customer
Service Center at 1-800-442-9991 or order on-line at
www.applianceaccessories.com and ask for part number
4396920 (cleaner/polish) or 8212510 (wipes). To order from
Canada, call 1-800-807-6777.
[] Mild liquid detergent and water.
[] Wipe with damp soft cloth or nonabrasive sponge, then rinse
with clean water and wipe dry.
Metal Filters
Use 2 hands to remove filters. Push tab back to release locking
pin, pull down and forward. Repeat with other filter.
\\,
Wash metal filters as needed in dishwasher or hot detergent
solution to clean.
Reinstall metal filter by placing the back edge of filter into channel
at rear of hood. Push filter up while pushing tab back. When filter
is in place, release tab. Locking pin will hold filter in place.
Recirculating installation Filters:
Do not wash charcoal filter packs. Replace with Recirculation Kit
Part Number 4396565.
Remove the old charcoal filter:
t. Rotate to the left (counterclockwise) and pull away from the
blower cover and discard filter pack. Repeat for other filter.
2. Place the charcoal filter against the blower cover and rotate to
the right (clockwise) to attach to cover.
Optional installation kits are available from your dealer.
Recirculation Kit Part Number 4396565 includes 2 charcoal filter
packs and vent cover.
PART NO.
Architect ® Series -30" Trim Kit
Stainless Steel 8212621
White 8212462
Black 8212463
Biscuit 8212461
Architect ® Series II - 30" Trim Kit
White 8212623
Black 8212624
Biscuit 8212622
Pro Line® Series -30" Trim Kit
Stainless Steel 8212464
Meteorite 8212465
Architect ® Series -36" Trim Kit
Stainless Steel 8212625
White 8212467
Black 8212468
Biscuit 8212466
Architect ® Series II - 36" Trim Kit
White 8212627
Black 8212628
Biscuit 8212626
Pro Line ® Series - 36" Trim Kit
Stainless Steel 8212469
Meteorite 8212470
3=
A. Filter
Reinstall metal filter by placing the back edge of filter into
channel at rear of hood. Push filter up while pushing tab back.
When filter is in place, release tab. Locking pin will hold filter
in place.
tl

REQUESTINGASSISTANCEOR SERVICE
Before calling for assistance or service, please check
"Troubleshooting." It may save you the cost of a service call. If
you still need help, follow the instructions below.
When calling, please know the purchase date and the complete
model and serial number of your appliance. This information will
help us to better respond to your request.
if you need replacement parts
If you need to order replacement parts, we recommend that you
use only factory specified replacement parts. Factory specified
parts will fit right and work right because they are made with the
same precision used to build every new KITCHENAID®
appliance.
To locate factory specified parts in your area, call our Customer
eXperience Center telephone number or your nearest designated
service centeit
Call the KitchenAid Customer eXperience Center
toll free: 1-800-422-1230,
Our consultants provide assistance with:
[] Features and specifications on our full line of appliances
[] installation information
[] Use and maintenance procedures
[] Accessory and repair parts sales
[] Specialized customer assistance (Spanish speaking, hearing
impaired, limited vision, etc.)
[] Referrals to local dealers, repair parts distributors, and
service companies. KitchenAid designated service
technicians are trained to fulfill the product warranty and
provide after-warranty service, anywhere in the United States.
To locate the KitchenAid designated service company in your
area, you can also look in your telephone directory Yellow Pages.
For further assistance
If you need further assistance, you can write to KitchenAid with
any questions or concerns at:
KitchenAid Brand Home Appliances
Customer eXperience Center
553 Benson Road
Benton Harbor, MI 49022-2692
Please include a daytime phone number in your correspondence.
For product related questions, please call the KitchenAid Canada
Customer interaction Centre toll free: 1-800-461 =5681
Monday to Friday 8:00 a.m. - 6:00 p.m. (EST).
Saturday 8:30 a.m. - 4:30 p.m. (EST).
Our consultants provide assistance with:
[] Features and specifications on our full line of appliances.
[] Referrals to local dealers.
For parts, accessories and service in Canada
Call 1-800-807-6777. KitchenAid designated service technicians
are trained to fulfill the product warranty and provide after-
warranty service, anywhere in Canada.
For further assistance
If you need further assistance, you can write to KitchenAid
Canada with any questions or concerns at:
Customer Interaction Centre
KitchenAid Canada
1901 Minnesota Court
Mississauga, Ontario L5N 3A7
Please include a daytime phone number in your correspondence.
12

KITCHENAID ®VENTILATION WARRANTY
ONE YEAR LIMITED WARRANTY
For one year from the date of purchase, when this major appliance is operated and maintained according to instructions attached to or
furnished with the product, KitchenAid or KitchenAid Canada (hereafter "KitchenAid") will pay for factory specified parts and repair
labor to correct defects in materials or workmanship. Service must be provided by a KitchenAid designated service company.
ITEMS KITCHENAID WILL NOT PAY FOR
1. Service calls to correct the installation of your major appliance, to instruct you how to use your major appliance, to replaceor repair
house fuses or to correct house wiring or plumbing.
2. Service calls to repair or replace appliance light bulbs, air filters or water filters. Those consumable parts are excluded from warranty
coverage.
3. Repairs when your major appliance is used for other than normal, single-family household use.
4. Damage resulting from accident, alteration, misuse, abuse, fire, flood, acts of God, improper installation, installation not in
accordance with electrical or plumbing codes, or use of products not approved by KitchenAid.
5. Replacement parts or repair labor costs for units operated outside the United States or Canada.
6. Pickup and delivery. This major appliance is designed to be repaired in the home.
7. Repairs to parts or systems resulting from unauthorized modifications made to the appliance.
8. Expenses for travel and transportation for product service in remote locations.
9. The removal and reinstallation of your appliance if it is installed in an inaccessible location or is not installed in accordance with
published installation instructions.
DISCLAIMER OF IMPLIED WARRANTIES; LIMITATION OF REMEDIES
CUSTOMER'S SOLE AND EXCLUSIVE REMEDY UNDER THIS LIMITED WARRANTY SHALL BE PRODUCT REPAIR AS PROVIDED
HEREIN. IMPLIED WARRANTIES, INCLUDING WARRANTIES OF MERCHANTABILITY OR FITNESS FOR A PARTICULAR PURPOSE,
ARE LIMITED TO ONE YEAR OR THE SHORTEST PERIOD ALLOWED BY LAW. KITCHENAID SHALL NOT BE LIABLE FOR
INCIDENTAL OR CONSEQUENTIAL DAMAGES. SOME STATES AND PROVINCES DO NOT ALLOW THE EXCLUSION OR LIMITATION
OF INCIDENTAL OR CONSEQUENTIAL DAMAGES, OR LIMITATIONS ON THE DURATION OF IMPLIED WARRANTIES OF
MERCHANTABILITY OR FITNESS, SO THESE EXCLUSIONS OR LIMITATIONS MAY NOT APPLY TO YOU. THIS WARRANTY GIVES
YOU SPECIFIC LEGAL RIGHTS AND YOU MAY ALSO HAVE OTHER RIGHTS, WHICH VARY FROM STATE TO STATE OR PROVINCE
TO PROVINCE.
Outside the 50 United States and Canada, this warranty does not apply. Contact your authorized KitchenAid dealer to determine if
another warranty applies.
If you need service, first see the "Troubleshooting" section of the Use & Care Guide. After checking "Troubleshooting," additional help
can be found by checking the "Assistance or Service" section or by calling KitchenAid. In the U.S.A., call 1-800-422-1230. In Canada,
call 1-800-807-6777. 10/05
Keep this book and your sales slip together for future
reference. You must provide proof of purchase or installation
date for in-warranty service.
Write down the following information about your appliance to
better help you obtain assistance or service if you ever need it.
You will need to know your complete model number and serial
number. You can find this information on the model and serial
number label/plate, located on your appliance.
Dealer name
Address
Phone number
Model number
Serial number
Purchase date
t3

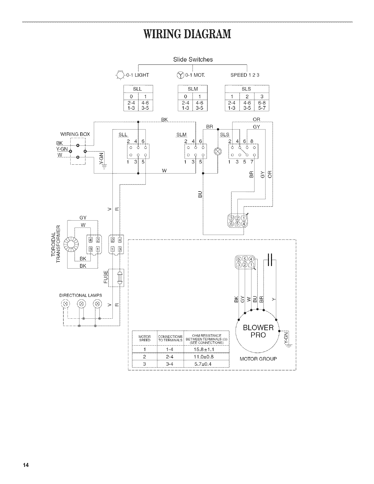
WIRINGDIAGRAM
Slide Switches
0-1 LIGHT (_0-1 MOT.
1
ol
2-4 I 4-6 _ 12_-34I 3416 I
1-3 3-5
BK
WIR_G BOX SLL2- 4T SLM
BK t O I ' ...............
Y-GN_ )
[____
W
DIRECTIONAL LAMPS
f_
r_f
I I
i i
i
i
SPEED 1 2 3
SLS
1 2 3
2-4 4-616-sL
1-3 3-5 5-7
OR
GY
7
MOTOR CONNECTIONS OHM RESISTANCE
SPEED TO TERMINALS BETWEEN TERMINALS (l'l)
(SEE CONNECTIONS)
1 1-4 15.8_+1.1
2 2-4 11.0_+0.8
......................3................................................................................................
BLOWER _..........
MOTOR GROUP I
14

SECURITEDE LAHOTTEDE CUISINIERE
Votre securit_ et celle des autres est tr_s importante.
Nous donnons de nombreux messages de securit6 importants dans ce manuel et sur votre appareil menager. Assurez-vous de
toujours lire tousles messages de securit6 et de vous y conformer.
Voici le symbole d'alerte de securit6.
Ce symbole d'alerte de securit6 vous signale les dangers potentiels de d6ces et de blessures graves a vous
et & d'autres.
Tousles messages de securit6 suivront le symbole d'alerte de securit6 et le mot "DANGER" ou
"AVERTISSEMENT". Ces roots signifient :
Risque possible de d_c6s ou de blessure grave si vous ne
suivez pas imm6diatement les instructions.
Risque possible de d_c_s ou de blessure grave si vous
ne suivez pas les instructions.
Tousles messages de s6curite vous diront quel est le danger potentiel et vous disent comment reduire le risque de blessure et
ce qui peut se produire en cas de non-respect des instructions.
t5

IMPORTANTES iNSTRUCTiONS DE SECURITi
AVERTISSEMENT : POUR REDUIRE LE RISQUE
D'INCENDIE, CHOC ELECTRIQUE OU DOMMAGES
CORPORELS, RESPECTER LES INSTRUCTIONS
SUWANTES :
[] Utiliser cet appareil uniquement dans les applications
envisagees par le fabricant. Pour route question, contacter
le fabricant.
[] Avant d'entreprendre un travail d'entretien ou de nettoyage,
interrompre I'alimentation de la hotte au niveau du tableau
de disjoncteurs, et verrouiller le tableau de disjoncteurs
pour emp_cher tout retablissement accidentel de
I'alimentation du circuit. Lorsqu'il n'est pas possible de
verrouiller le tableau de disjoncteurs, placer sur le tableau
de disjoncteurs une etiquette d'avertissement proeminente
interdisant le retablissement de I'alimentation.
[] Tout travail d'installation ou c&blage electrique dolt _tre
realise par une personne qualifiee, dans le respect des
prescriptions de tous les codes et normes applicables, y
compris les codes du bb,timent et de protection contre les
incendies.
[] Une source d'air de debit suffisant est necessaire pour le
fonctionnement correct de tout appareil & gaz (combustion
et evacuation des gaz b,combustion par la cheminee), pour
qu'il n'y air pas de reflux des gaz de combustion. Respecter
les directives du fabricant de I'equipement de chauffage et
les prescriptions des normes de securite - comme celles
publiees par la National Fire Protection Association (NFPA)
et I'American Society for Heating, Refrigeration and Air
Conditioning Engineers (ASHRAE), et les prescriptions des
autorites reglementaires locales.
[] Lors d'operations de decoupage et de per_age dans un mur
ou un plafond, veiller & ne pas endommager les c&blages
electriques ou canalisations qui peuvent s'y trouver.
[] Les systemes d'evacuation doivent toujours decharger I'air
b,I'exterieur.
MISE EN GARDE : Cet appareil est con(_u uniquement
pour la ventilation generale. Ne pas I'utiliser pour I'extraction
de matieres ou vapeurs dangereuses ou explosives.
MISE EN GARDE : Pour minimiser le risque d'incendie
et evacuer adequatement les gaz, veiller & acheminer I'air
aspire par un conduit jusqu'& I'exterieur - ne pas decharger
I'air aspire dans un espace vide du b&timent comme une
cavite murale, un plafond, un grenier, un vide sanitaire ou
un garage.
AVERTISSEMENT : POUR REDUIRE LE RISQUE
D'INCENDIE, UTILISER UNIQUEMENT DES CONDUITS
METALLIQUES.
AVERTISSEMENT : POUR MINIMISER LE RISQUE
D'UN FEU DE GRAISSE SUR LA CUISINIERE :
[] Ne jamais laisser un element de surface fonctionner &
puissance de chauffage maximale sans surveillance. Un
renversement/debordement de matiere graisseuse pourrait
provoquer une inflammation et la generation de fumee.
Utiliser une puissance de chauffage moyenne ou basse
pour le chauffage d'huile.
[] Veiller & toujours faire fonctionner le ventilateur de la hotte
Iors de la cuisson avec une puissance de chauffage elevee
ou Iors de la cuisson d'un mets & flamber (a savoir cr_pes
Suzette, cerise jubilee, steak au poivre flambe).
[] Nettoyer frequemment les ventilateurs d'extraction. Veiller
ne pas laisser la graisse s'accumuler sur les surfaces du
ventilateur ou des filtres.
[] Utiliser toujours un ustensile de taille appropriee. Utiliser
toujours un ustensile adapte b, la taille de I'element
chauffant.
AVERTISSEMENT: POUR REDUIRE LE RISQUE DE
DOMMAGES CORPORELS APRES LE DECLENCHEMENT
D'UN FEU DE GRAISSE SUR LA CUISINIERE, APPLIQUER
LES RECOMMANDATIONS SUIVANTES :a
[] Placer sur le recipient un couvercle bien ajuste, une t61e &
biscuits ou un plateau metallique POUR ETOUFFER LES
FLAMMES, p.uis eteindre le brQleur & gaz ou electrique.
VEILLER A EVlTER LES BROLURES. Si les flammes ne
s'eteignent pas immediatement, EVACUER LA PIECE ET
APPELER LES POMPIERS.
[] NE JAMAIS PRENDRE EN MAIN UN RECIPIENT
ENFLAMM¢: - vous risquez de vous brQler.
[] NE PAS UTILISER D'EAU, ni un torchon humide - ceci
pourrait provoquer une explosion de vapeur brQlante.
[] Utiliser un extincteur SEULEMENT si :
- II s'agit d'un extincteur de classe ABC, dont on connait le
fonctionnement.
- II s'agit d'un petit feu encore limite b,I'endroit ou il s'est
declar&
- Les pompiers ont ete contactes.
- II est possible de garder le dos oriente vers une sortie
pendant I'operation de lutte contre le feu.
aRecommandations tirees des conseils de securite en cas
d'incendie de cuisine publies par la NFPA.
[] AVERTISSEIVIENT : Pour reduire le risque d'incendie
ou de choc electrique, ne pas utiliser ce ventilateur avec un
quelconque dispositif de reglage de la vitesse & semi-
conducteurs.
CONSERVEZ CES INSTRUCTIONS
16

EXIGENCESD'INSTALLATION
Rassembler les outils et pi_ces necessaires avant de commencer
I'installation. Life et respecter les instructions d'installation
fournies avec chacun des outils de cette liste.
Outiiiage n_cessaire
[] Niveau
[] Perceuse
[] Foret de 11/4"
[] Crayon
[] Pince
[] Pince h denuder ou couteau utilitaire
[] Metre-ruban ou regle
[] Pistolet a calfeutrage et compose de calfeutrage resistant aux
intemp&ries
[] Scie sauteuse ou scie a guichet
[] Ruban adhesif pour conduit
[] Tournevis a lame plate
[] Cisaille de ferblantier
[] Tournevis Phillips
[] Tourne-ecrou ou douille de 7 mm
Pi_ces fournies
Verifier que toutes les pi_ces sont presentes.
[] 4 vis
[] 4 chevilles
[] Clapet anti-reflux
Pi_ces n_cessaires
Serre-c&ble de 1/2"(12,5 mm) (homologation UL ou CSA) (2)
C&ble d'alimentation electrique
Bouche de decharge murale ou sur toit de 6" (15,2 cm)
Circuit d%vacuation metallique de dia. 6" (15,2 cm)
iMPORTANT : Observer les dispositions de tous les codes et
reglements en vigueur.
[] C'est a I'installateur qu'incombe la responsabilite de respecter
les distances de separation exigees, specifiees sur la plaque
signaletique de I'appareil. La plaque signaletique est situee
I'interieur de la hotte, sur la paroi arri_re.
[] Installer la hotte de cuisiniere a distance de toute zone
exposee a des courants d'air, comme fen6tres, portes et
bouches de chauffage.
[] Respecter les dimensions indiquees pour la cavite
d'installation entre les placards. Les dimensions indiquees
prennent en compte les valeurs minimales des degagements
de separation necessaires. Avant d'effectuer des decoupages,
consulter les instructions d'installation fournies par le fabricant
de la table de cuisson/cuisiniere.
[] On doit disposer d'une prise de courant electrique reliee a la
terre. Voir la section "Specifications electriques".
[] La hotte a ete configuree a I'usine pour une installation avec
decharge a I'exterieur. Pour une installation avec recyclage,
utiliser I'ensemble de recyclage (piece n° 4396565) qui
contient un cache-conduit et 2 filtres a charbon (disponible
chez les revendeurs).
[] Assurer I%tancheite au niveau de chaque ouverture decoupee
dans le plafond ou lemur pour I'installation de la hotte de
cuisiniere.
Dimensions du produit
collerette pour decharge
de dia. 5%" (14,9 crn)
915/IC
(25,2 crn)
20¾6" (76,0 cm) - module de 30" (76,2 cm)
(51,3 cm)_3515Ae '' (91,3 cm) - modele de 36" (91,4 cm)
Emplacement des vis de montage et des ouvertures pour
cfibles _lectriques et conduits d'_vacuation
axe central de la
5%" collerette 9W'
(14,9 cm) cm)
1W' 1%6"
(3,2 cm) (3,0 crn)
(10,0 cm)
axe vertical
de la hotte
arrachables (19,0 crn)
t7

D_gagementsde s_paration a respecter
largeur de I'ouverture
X du placard
30" (76,2 cm) ou
6" (91,4 cm) rnin,
distance sugg_r_e du
bas de la hotte & la
surface de cuisson
24" (61,0 crn) rnin,
30" (76,2 crn)
\\\\
E
70%6"
(178,6 crn)
rnin. et
distance entre 765A6"
le placard (193,8 crn)
mural et le plan u'au
de travail 18" bas du cadre
(45,7 crn) rnin. de placard
Hauteur du
placard de
la base
36" (91,4 crn)
[] Utiliser autant que possible des sections droites et minimiser
le nombre de coudes.
[] Ne pas terminer le conduit d'evacuation darts un grenier ou
darts un autre espace ferm&
[] Ne pas utiliser une bouche de decharge murale de 4" (10,2 cm)
normalement utilisee pour un equipement de buanderie.
[] Le systeme dolt decharger I'air & I'exterieur.
[] Utiliser uniquement du conduit metallique de 6" (15,2 cm). Un
conduit en metal rigide est recommand& Ne pas utiliser un
conduit de plastique ou en metal mince.
[] La taille du conduit dolt 6tre uniforme.
[] Le systeme d'evacuation dolt comporter un clapet. Si la
bouche de decharge muraie ou par le toit comporte un
clapet, ne pas utiliser le clapet fourni avec la hotte de
cuisiniere.
[] Au niveau de chaque jointure du conduit de decharge,
assurer I'etancheit6 avec du ruban adhesif pour conduit.
[] Autour de la bouche de decharge & I'exterieur, assurer
I'etancheit6 avec un produit de calfeutrage.
[] Determiner quelle methode d'evacuation est la plus
appropriee.
Pour obtenir la meilleure performance
[] Ne pas installer 2 coudes ensemble.
[] Ne pas utiliser plus de trois coudes & 90°.
[] Si un coude est utilise, on dolt le placer le plus loin possible
de i'ouverture de sortie du ventilateur.
[] Veiller a incorporer une section de conduit rectiligne d'au
moins 24" (61 cm) entre deux raccords coudes adjacents.
[] La iongueur du systeme d'evacuation et le hombre de coudes
dolt _tre reduit au minimum pour fournir la meilleure
performance.
installations pour regions aclimat froid
On devrait installer un clapet antireflux additionnel pour minimiser
le reflux d'air froid, et incorporer un el6ment non metallique
d'isolation thermique pour minimiser la conduction de chaleur par
I'intermediaire du conduit d'evacuation, de I'interieur de la maison
I'exterieur. Le clapet anti-reflux dolt _tre place du c6te air froid
par rapport a I'element d'isolation thermique.
Air d'appoint
Le code du b_timent local peut exiger I'emploi d'un systeme
d'appoint d'air lots de I'emploi d'un ventilateur d'extraction dont
la capacite d'aspiration est superieure a un debit (pieds cubes
par minute) specifi& Le debit specifie, pieds cubes par minute,
est variable d'une juridiction a une autre. Consulter un
professionnel des installations de chauffage ventilation/
climatisation au sujet des exigences specifiques applicables
darts la juridiction locale.
M6thodes d'6vacuation
La hotte de cuisiniere a ete configuree & I'usine pour I'installation
avec decharge & I'exterieur. La decharge de I'air aspire peut 6tre
effectuee & travers lemur ou le toit. On dolt utiliser un circuit
d'evacuation de dia. 6" (15,2 cm). La Iongueur effective du circuit
d'evacuation ne dolt pas depasser 35 pi (10,7 m).
Option 1-D_charge
travers le toit Option 2-
D_charge
travers le tour
Option 3 - D_charge
travers le tour
avec _vacuation par
I'arri_re
A. Conduit de dia. 6" (15,2 cm)
B. Bouche de d_charge sur le toit
C. Bouche de decharge murale
Le raccord de sortie peut aussi 6tre oriente de fa(_on & aspirer I'air
& I'arriere de la hotte.
18

Calculde la Iongueur effective du circuit
d'_vacuation
Pour calculer la Iongueur effective du circuit d'evacuation
necessaire, additionner les Iongueurs equivalentes (pieds/metres)
de tous les composants utilises dans le systeme.
Composant Conduit et raccords dia. 6" (15,2 cm)
Coude A45° 2,5 pi (0,8 m)
Coude A90° 5,0 pi (1,5 m)
Exemple de syst_me de d_charge
Coude & 90° I_-_ 6 pi (1,8 ITI)_'t J decB°_gherideale
Longueur maximum = 35 pi (10,7 m)
1 coude a 90°
section droite de 8 pi (2,4 m)
1 bouche de decharge murale
Longueur equivalente totale
du systeme
= 5pi(1,5m)
= 8pi(2,4m)
= 0 pi (0 m)
= 13 pi (3,9 m)
REMARQUE : On deconseille I'emploi d'un conduit flexible. Un
conduit flexible peut susciter une retro-pression et des
turbulences de I'air, ce qui reduit considerablement la
performance.
iMPORTANT : Observer les dispositions de tousles codes et
reglements en vigueur. Conserver les instructions d'installation
pour consultation par I'inspecteur des installations electriques.
C'est au client qu'incombe la responsabilite de contacter un
electricien qualifie et de veiller ace que I'installation electrique
soit adequate et realisee en conformite avec les prescriptions de
la plus recente edition de la norme National Electrical Code,
ANSI/NFPA 70, ou de la norme CSA C22.1-94, Code canadien de
I'electricite, pattie 1 et C22.2 N° 0-M91, et de tousles codes et
reglements Iocaux en vigueur.
Si les codes le permettent et si on utilise un conducteur distinct
de liaison a la terre, il est recommande qu'un electricien qualifie
verifie la qualite de la liaison a la terre.
Pour obtenir un exemplaire de la norme des codes ci-dessus,
contacter :
National Fire Protection Association
One Batterymarch Park, Quincy, MA 02269
CSA International
8501 East Pleasant Valley
Road Cleveland, OH 44131-5575
[] L'appareil dolt _tre alimente par un circuit de 120 V, 60 Hz, CA
seulement, 15 amperes, protege par fusible.
[] Ne pas utiliser une tuyauterie de gaz pour le raccordement
la terre.
[] En cas de doute quant a la qualite de la liaison a la terre de la
hotte de la cuisiniere, consulter un electricien qualifie.
[] Ne pas installer un fusible dans le conducteur neutre ou le
conducteur de liaison a la terre.
[] La hotte dolt _tre raccordee au reseau electrique uniquement
avec des conducteurs de cuivre.
[] La hotte dolt _tre raccordee directement au coupe-circuit
avec fusible ou au disjoncteur par I'intermediaire de cable
conducteurs de cuivre, a blindage metallique flexible ou
gaine non-metallique.
[] Le calibre des conducteurs (cuivre seulement) et les
connexions doivent _tre compatibles avec la demande de
courant de I'appareil specifiee sur la plaque signaletique.
[] Le calibre des conducteurs dolt satisfaire les exigences de la
plus recente edition de la norme National Electrical Code,
ANSI/NFPA 70, ou de la norme CSA C22.1-94, Code
canadien de electricite, pattie 1 et C22.2 N ° 0-M91 et de tous
les codes et reglements en vigueur.
[] Un serre-c_ble de 1/2"(12,7 mm) (homologation UL ou CSA)
dolt _tre installe a chaque extremite du cable d'alimentation
(sur la hotte et sur le be;tier de distribution).
t9

INSTRUCTIONSD'INSTALLATION
instructions g_n_rales
installation avec d_charge _ I'ext_rieur :
Executer les decoupages necessaires dans lemur pour le
passage des conduits.
REMARQUE : La beuche de decharge de la hotte peut _tre
orientee pour evacuer par I'arriere de la hotte en 8tant le moteur
et en le faisant piveter de fagon ace que le raccerd de sertie soit
situe a I'arri_re de la hotte. Si cette configuration est desiree, voir
la section "Modification de la hotte pour evacuation par I'arriere"
pour modifier la direction de I%vacuation.
iMPORTANT : Veiller a installer le circuit d%vacuation avant
d'entreprendre I'installation de la hotte.
installation avec recyclage :
Un circuit d%vacuation (non fourni) qui decharge I'air aspire dans
la piece, & travers le soffite ou a travers le sommet du placard, est
necessaire. Utiliser I'ensemble de recyclage numero 4396565.
Pour I'information de commande, voir "Assistance ou service".
iMPORTANT : Dans le cas de la decharge de Fair a travers le
semmet du placard, veiller a ne pas terminer le conduit de
decharge darts un espace ferme cemme un grenier eu une cavite
fermee sous le seffite.
Darts le cas de la decharge de Fair a travers le seffite, placer le
circuit d'evacuation (non fourni) a utiliser sur le raccord de sertie,
mais sans deja le fixer.
REMARQUE : On peut placer le conduit d'evacuation de telle
maniere qu'il decharge Fair aspire par I'avant du soffite, eu par
I'une des extremites laterales du soffite.
D6charge atravers le soffite
t. Sur une surface plane recouverte d'un materiau de protection,
assembler le systeme d'evacuation (non fourni) a utiliser sur le
raccerd de sortie mais sans dej& le fixer.
REMARQUE : On peut placer le systeme d'evacuation de
telle maniere qu'il decharge Fair aspire par I'avant du soffite.
On peut egalement le reerienter de fagon & ce que
I'evacuation s'effectue sur le c6te ou & I'extremite du seffite.
2. Relever la dimension "A" (entre le sommet de la hette et I'axe
central du conduit de diametre 6" [15,2 cm]). Reporter la
distance "A" sur le soffite.
D_charge _ travers le sommet du placard
t. Marquer I'emplacement e0 la grille de sertie sera installee au
sommet du placard; et decouper une ouverture de dia.
6"(15,2 cm) pour la grille de sortie.
IMPORTANT : Ne pas terminer le conduit de decharge dans
un espace ferme comme un grenier ou une cavite fermee
sous le seffite. C
g
A.... .....,,_'D ..........
_ _ E
A. Circuitd'evacuation C. Sommetduplacard
B. Emplacementde la D. Plafondousoffite
grillede sortie E. Hotte
[] Installations avec decharge & I'ext&rieur : on recemmande
d'installer le circuit d'evacuation avant d'entreprendre
I'installation de la hotte.
[] On ne deit ceuper un poteau de celembage eu une selive
que si c'est abselument necessaire. S'il est necessaire de
couper un poteau ou une solive, on devra censtruire une
structure de support apprepriee.
[] Avant d'executer les deceupages, verifier la dispenibilite d'un
espace de passage suffisant darts le plafend eu lemur pour
le conduit d'evacuation.
[] Verifier que toutes les pieces et la beite contenant les filtres
ent ete retirees de I'emballage.
Preparation
Risque du poids excessif
Utiliser deux ou plus de personnes pour d_placer el
installer la cuisini_re.
Le non=respect de cette instruction peut causer
une blessure au dos ou d'autre blessure.
t. Si possible, decennecter la cuisini&re des circuits d'electricite
et/ou de gaz et deplacer la cuisiniere autenome eu encastree
hors de son espace d'installation entre les placards pour
faciliter I'acc&s au mur arriere.
2. Selectienner une surface plane pour I'assemblage de la
hotte. Lets de I'assemblage, recouvrir cette surface avec un
materiau de protection - ceuverture eu feuille de carton.
3. Relever les dimensions apprepriees et decouper une
ouverture de dia. 6" (15,2 cm).
2O

Risque du poids excessif
Utiliserdeux ou plus de personnes pour d_placer et
installer la hotte de Ja cuisini_re.
Le non-respect de cette instruction peut causer
une blessure au dos ou d'autre blessure.
3=
4.
Faire intervenir 2 personnes ou plus pour soulever la hotte
pour la placer sur la surface proteg6e.
Faire reposer la hotte sur sa face arri_re, et enlever les filtres
metalliques. Pousser la languette vers I'arriere pour degager la
broche de verrouillage, et tirer vers le bas/vers I'avant.
Rep6ter ceci pour chaque filtre.
\\\/
5. Retirer le paquet de pi_ces de quincaillerie.
6. Ajouter des tringles d'appui en bois selon le besoin, sur le
fond du placard. Percer des avant-trous de 43/16'' (4,8 mm)
pour les vis de montage de la hotte.
133/4" (34,9 cm) - modele de 30" (76,2 cm)
163/4" (42,5 cm) - modele de 36" (91,4 cm)
. v i_ v!
IN ' '
1!'_]J'_ _ axecentral _'_JJ I 9V8'
_l _ i /_23,2 cm)
cales de bois /
(seulement pour un tour trous de 13/_6"
placard mural avec 3/16"(4,8 ram) (4,8 cm)
fond en retrait)
7= Percer un trou de diametre de 61/2'' (16,5 cm) darts le fond du
placard -voir I'illustration.
REMARQUE : En cas de modification de la hotte pour
evacuation par I'arriere, omettre cette etape. Voir la section
"Modification de la hotte pour evacuation par I'arriere" pour
modifier la direction de I'evacuation.
trou dia. 61_ ' (16,5 cm) !!jaxe central
8=
tour 3 lsA6''
(10,0cm)
Percer un trou de 11/4'' (3,2 cm) pour le passage du c&ble
d'alimentation.
surface de montage (placard
mural ou soffite) i
\ _ 71/2"
\ e I (te,ocm)I - I
axe central _//1 I f-___.
,/_T..7 /1_ 15/16.
trou de passage du / ....
c&ble d'alimentation / _,3 cm)
travers le tour
9. Placer le c_ble d'alimentation a travers le trou conformement
aux prescriptions des normes et codes en vigueur - National
Electrical Code ou normes CSA, codes et reglements Iocaux.
II faut que la Iongueur du c_ble d'alimentation soit suffisante
entre le c&ble de distribution et la hotte pour qu'il soit facile
de realiser les raccordements dans le bottler de connexion de
la hotte.
10. Utiliser un calfeutrant pour assurer I'etancheit6 au niveau de
chaque ouverture decoup&e.
IMPORTANT : Ne pas mettre le systeme sous tension avant
d'avoir completement termine I'installation.
La hotte sort de I'usine avec le raccord de sortie sur la pattie
superieure de la hotte. La bouche de decharge de la hotte peut
6tre orientee pour evacuer par I'arriere a travers le raccord de
sortie. Pour une evacuation par I'arriere de la hotte, suivre la
procedure qui suit.
t. A partir de I'int&rieur de la hotte, 6ter la vis retenant le
conducteur de liaison a la terre au moteur du ventilateur.
2,
3.
4°
BC
A. Moteurdu ventilateur
B. Visdu conducteurdeliaisona la terre
C.Prisedu rnoteurduventilateur
D.Attachederetenue
Debrancher le conducteur fixe au moteur du ventilateur.
Oter le conducteur du moteur du ventilateur et le conducteur
de liaison a la terre de I'attache de retenue sur la hotte.
Retourner la hotte et retirer les vis fixant le ventilateur a la
hotte.
A. Moteur du ventilateur
B. Vis
21

5° Faire pivoter le ventilateur pour que le raccord de sortie se
trouve face & I'arriere de la hotte.
A. Ventliateurd'evacuation
B. Vis
C.Raccordde sortie
6. Reinstaller les vis fixant le ventilateur a la hotte.
7. Rebrancher le conducteur dans le moteur du ventilateur.
8. Revisser le conducteur de liaison a la terre dans le moteur du
ventilateur.
Risque du poids excessif
Utiliser deux ou plus de personnes pour d_placer et
installer la hotte de la cuisini_re.
Le non-respect de cette instruction peut causer
une blessure au dos ou d'autre blessure.
t. Oter le couvercle du boitier de connexion (paroi arriere de la
hotte). Avec un tournevis a lame plate, enlever I'opercule
attachable du trou de passage du c_ble.
Installer le serre-c_ble sur I'ouverture du c&ble d'alimentation
de fagon ace que les vis de bridage se situent a I'interieur de
la hotte. Placer la hotte en appui sur sa surface inferieure.
2. Si la bouche de decharge murale ou sur toit ne comporte pas
de clapet anti-reflux, installer le clapet anti-reflux sur
I'ouverture de sortie au sommet de la hotte - utiliser 2 petites
vis du sachet de pieces de quincaillerie.
3. Placer les vis de montage de la hotte a proximite des trous
perces dans le fond du placard.
4. Soulever la hotte jusqu'a sa position de service tout en
enfilant le c_ble a travers le serre-cb, ble.
5. Inserer les vis dans les trous de passage et commencer
visser les vis darts la hotte. Ensuite, bien serrer les vis.
6. Connecter le circuit d'evacuation - pour decharge
I'exterieur ou pour recyclage - sur la hotte.
7. Assurer I'etanch6ite des jointures avec du ruban adhesif pour
conduits.
8. Pour une installation avec recyclage, installer la grille de
sortie fournie avec I'ensemble de recyclage numero 4396565
sur I'ouverture de decharge du soffite ou au sommet du
placard.
Risque de choc _lectrique
D_connecter la source de courant _lectrique avant
I'entretien,
Replacer pi_ces et panneaux avant de faire la remise
en marche.
Le non-respect de ces instructions peut causer
un d_c&s ou un choc _lectrique.
t. Deconnecter la source de courant electrique au niveau du
disjoncteur ou du circuit a fusibles.
2. Dans le boitier de connexion de la hotte, connecter ensemble
le conducteur blanc du c_ble d'alimentation et le conducteur
blanc de la hotte, avec un connecteur de ills.
3. Dans le bottler de connexion de la hotte, connecter ensemble
le conducteur noir du c_ble d'alimentation et le conducteur
noir de la hotte, avec un connecteur de ills.
Risque de choc _lectrique
Relier le ventilateur _ la terre.
Brancher le fil reli_ & la terre _ la vis verte reli_e la terre
dans la boite de la borne.
Le non-respect de cette instruction peut causer
un d_c&s ou un choc _lectrique.
4. Connecter le conducteur vert de liaison a la terre a la vis verte
de liaison a la terre inutilisee.
A.............
A. Vis verte de liaison ala terre
B. Cable de la hotte
C. Conducteut:s blancs
D.Connecteurdeills
E.Conducteursnoirs
F.Cabled'atimentationelectfique
22

5. Serrerlesvisduserre-c&ble.
6. Reinstallerlecouvercleduboitierdeconnexion.
Lahottestandardestlivreeavecunegarnituredefa£:adedes@ie
Architect®enacierinoxydable.Pourremplacerlagarniturede
fa£_adestandardparunegarnituredefagadeachetees@arement:
t. AtteindreI'int@ieurdelafagadedelahotteetIocaliserun
ecrouhexagonalaenviron3"(7,6cm)apartirdesdeuxbords
exterieurs.
2. Oterlesecroushexagonauxde7mm.
B ..................@-"
2,
Seulement pour I'installation avec recyclage : installer les
filtres a charbon fournis avec I'ensemble de recyclage
num@o 4396565. Placer le filtre & charbon contre la grille du
ventilateur et effectuer une rotation dans le sens horaire pour
fixer le filtre sur la grille. R@eter pour I'autre filtre a charbon.
A. Filtre
Reinstaller le filtre metallique. Placer le bord arriere du filtre
metallique dans la rainure a I'arriere de la hotte. Pousser le
filtre vers le haut tout en poussant la languette de verrouillage
vers I'arriere.
A. Hotte
B. Ecrouhexagonal
C. Gamitare
3. Tirer sur la garniture tout droit vers I'exterieur.
4. Ins@er les goujons a I'arriere de la nouvelle garniture & travers
les trous situes & I'avant de la hotte.
5. Reinstaller les ecrous hexagonaux et bien setter.
GARNITURE AVANT iNTERCHANGEABLE Piece n °
Architect ® Series -30" Trim Kit
Acier inoxydable 8212621
Blanc 8212462
Noir 8212463
Biscuit 8212461
Architect ® Series II - 30" Trim Kit
Blanc 8212623
Noir 8212624
Biscuit 8212622
Pro Line ®Series - 30" Trim Kit
Acier inoxydable 8212464
Meteorite 8212465
Architect ® Series - 36" Trim Kit
Acier inoxydable 8212625
Blanc 8212467
Noir 8212468
Biscuit 8212466
Architect ® Series II - 36" Trim Kit
Blanc 8212627
Noir 8212628
Biscuit 8212626
Pro Line ®Series - 36" Trim Kit
Acier inoxydable 8212469
Meteorite 8212470
Lorsque le filtre est en place, I&cher la languette. La broche de
verrouillage tiendra le filtre en place.
t,
2.
Mettre I'appareil sous tension pour v@ifier le bon
fonctionnement de la hotte.
Les commandes sont situees sous la hotte, & I'avant.
A B
A. Cornmandes
B. Filtres
3. Pousser le commutateur d'eclairage & la position "1". La
lampe devrait s'allumer.
4. Pousser le commutateur du ventilateur & la position "1 ". Le
ventilateur devrait fonctionner.
5. Placer le selecteur de vitesse du ventilateur a la position "1"
pour la basse vitesse, & la position "2" pour la vitesse
moyenne ou & la position "3" pour la haute vitesse.
6. Pour commander I'arr6t du ventilateur et I'extinction des
lampes, placer les commutateurs a la position "0".
7. Si la hotte ne fonctionne pas, determiner si le circuit est
correctement alimente (disjoncteur ouvert ou fusible grille?).
Interrompre I'alimentation electrique du circuit et v@ifier que
le c&blage est correct.
REMARQUE : Pour pouvoir tirer le plus grand patti de la hotte de
cuisiniere, life la section "Utilisation de la hotte de cuisiniere".
23

UTILISATIONDE LAHOTTE
DE CUISINIERE
La hotte de cuisiniere est con_ue pour extraire fumee, vapeurs de
cuisson et odeurs au-dessus de la table de cuisson. Pour obtenir
les meilleurs resultats, mettre la hotte en marche avant
d'entreprendre une cuisson, et la laisser fonctionner pendant
plusieurs minutes apres I'achevement d'une cuisson pour pouvoir
evacuer de la cuisine toute trace d'odeur ou fumee.
Les commandes sont situees sous la hotte, & I'avant.
ENTRETIENDE LAHOTTE
DECUISINIERE
L'eclairage sous la hotte est assure par des lampes a halogene
(12 volts 20 watts). Avant toute intervention, interrompre
I'alimentation electrique de la hotte et verifier que les autres
lampes ont pu refroidir.
Remplacer la lampe en la manipulant avec un mouchoir en papier
ou des gants de coton. Ne pas toucher la lampe avec les doigts
nus.
Si les nouvelles lampes ne fonctionnent pas, verifier que chaque
lampe est correctement inseree darts sa douille avant de
demander I'intervention d'un depanneur.
©
A. Commandes C. Commutateur du
B. Commutateur ventilateur
d'_ctairage D. Sdecteur de vitesse
du ventilateur
Pour le remplacement :
t. Deconnecter la source de courant electrique.
2. Commander I'extinction des lampes.
3. Tirer delicatement la lampe hors des agrafes de la douille.
Commande du luminaire
t. Placer le commutateur d'eclairage a la position "1" pour
commander I'allumage.
2. Placer le commutateur d'eclairage a la position "0" pour
commander I'extinction.
Utilisation du ventilateur
t. Placer le commutateur du ventilateur a la position "1" pour
commander la mise en marche du ventilateur. Le ventilateur
commencera a fonctionner a la vitesse deja selectionnee par
le selecteur de vitesse.
2. Placer le commutateur du ventilateur a la position "0" pour
commander I'arr_t du ventilateur.
R6glage du ventilateur
Le selecteur de vitesse du ventilateur comporte 3 positions.
Placer le bouton a la position "1" pour la basse vitesse, a la
position "2" pour la vitesse moyenne ou a la position "3" pour la
haute vitesse.
4. Ins6rer la nouvelle lampe dans les agrafes de la douille et
enfoncer delicatement la lampe jusqu'a ce qu'elle soit bien en
place.
5. Reconnecter la source de courant electrique.
Si aucune lampe ne s'allume Iorsque le commutateur d'eclairage
est allum& verifier que le fusible est en bon etat.
t. Deconnecter la source de courant electrique au niveau du
disjoncteur ou du circuit a fusibles.
2. Localiser le porte-fusible pres du bo;tier de connexion.
3=
A. Boftier de connexion
B, Porte-fusible
C. Vis
Oter les 2 vis du couvercle.
24

4. Retirerlecouverclepouravoiraccesauporte-fusible.
A. Couvercledu fusible
B. Fusible
C.Porte-fusible
5. Enfoncer et faire tourner pour retirer le couvercle du fusible.
6. Remplacer le fusible par un nouveau fusible temporise de
5 amp.
7. Reinstaller le couvercle du fusible.
8. Reinstaller le couvercle du porte-fusible avec les 2 vis 6tees
precedemment.
9. Reconnecter la source de courant electrique au niveau du
disjoncteur ou du circuit a fusibles.
Filtres pour installation avec recyclage :
Ne pas laver les filtres b, charbon; remplacer avec le filtre de
I'ensemble de recyclage numero 4396565.
D_pose des vieux filtres a charbon :
t. Faire pivoter le filtre dans le sens antihoraire et ecarter pour le
separer de la grille du ventilateur; jeter les vieux filtres.
Rep&ter pour I'autre filtre.
2. Placer le filtre a charbon contre la grille du ventilateur; faire
pivoter darts le sens horaire pour fixer le filtre sur la grille.
3.
A. Filtre
Reinstaller le filtre metallique; inserer le bord arriere dans la
rainure & I'arriere de la hotte. Pousser le filtre vers le haut tout
en repoussant la patte de verrouillage. Lorsque le filtre est en
place, I&cher la patte de verrouillage. La tige de blocage
maintiendra le filtre en place.
Surfaces externes :
Ne pas utiliser de tampon de laine d'acier ni de tampon de
recurage savonneux. Frotter dans la direction des lignes du grain
pour ne pas det6riorer la surface.
Toujours secher par essuyage pour eviter de laisser des marques
d'eau.
[] Le nettoyant/poli ou les chiffons pour acier inoxydable
KitchenAid® sont les accessoires de nettoyage recommandes
pour nettoyer les surfaces en acier inoxydable de cet appareil.
Pour commander, contactez le Centre de service & la clientele
au 1-800-442-9991 ou passez votre commande en ligne sur
www.applianceaccessories.com et demandez les pieces n°
4396920 (nettoyant/poli) ou 8212510 (chiffons). Pour
commander au Canada, composez le 1-800-807-6777.
[] Detergent liquide doux et eau.
[] Frotter avec un chiffon doux humidifie ou une eponge non
abrasive, puis rincer avec de I'eau propre et secher par
essuyage.
Filtres m_talliques :
Employer les 2 mains pour enlever les filtres. Pousser la patte
vers I'arriere pour liberer la broche de verrouillage; tirer vers le bas
et vers I'avant. Rep6ter pour I'autre filtre.
\\
Laver le filtre metallique selon le besoin au lave-vaisselle ou avec
une solution de detergent chaude.
Reinstaller le filtre en plagant le bord arriere dans la rainure
I'arriere de la hotte. Pousser le filtre vers le haut tout en
repoussant la patte de verrouillage. Lorsque le filtre est en place,
I_cher la patte de verrouillage. La tige de blocage maintiendra le
filtre en place.
25

Desensemblesd'installationfacultatifssontdisponibleschezle
revendeur.
Ensemblederecyclagepiecenumero4396565comprenant
2filtresacharbonetlagrilledesortie.
Piece n °
Architect ®Series - 30" Trim Kit
Acier inoxydable 8212621
Blanc 8212462
Noir 8212463
Biscuit 8212461
Architect ®Series II - 30" Trim Kit
Blanc 8212623
Noir 8212624
Biscuit 8212622
Pro Line ® Series - 30" Trim Kit
Acier inoxydable 8212464
Meteorite 8212465
Architect ®Series - 36" Trim Kit
Acier inoxydable 8212625
Blanc 8212467
Noir 8212468
Biscuit 8212466
Architect ®Series II - 36" Trim Kit
Blanc 8212627
Noir 8212628
Biscuit 8212626
Pro Line ® Series - 36" Trim Kit
Acier inoxydable 8212469
Meteorite 8212470
ASSISTANCEOUSERVICE
Avant de faire un appel pour assistance ou service, consulter la
section "D&pannage'. Ce guide peut vous faire economiser le
coot d'une visite de service. Si vous avez encore besoin d'aide,
suivre les instructions ci-dessous.
Lots d'un appel, veuillez conna;tre la date d'achat, le numero de
modele et le numero de serie au complet de I'appareil. Ces
renseignements nous aideront a mieux repondre & votre
demande.
Si vous avez besoin de pi_ces de rechange
Si vous avez besoin de commander des pi_ces de rechange,
nous vous recommandons d'employer uniquement des pieces de
rechange sp&cifiees par I'usine. Les pieces de rechange
specifiees par I'usine conviendront et fonctionneront bien parce
qu'elles sont fabriquees avec la m6me precision que celles
utilisees dans la fabrication de chaque nouvel appareil
KITCHENAID®.
Pour Iocaliser des pieces de rechange sp6cifiees par I'usine dans
votre region, contactez-nous ou appelez le centre de service
design6 le plus proche.
Pour des questions relatives aux produits, veuillez appeler sans
frais le Centre d'interaction avec la clientele de KitchenAid
Canada au : t-800-461-5681
Lundi & vendredi 8 h - 18 h (HNE).
Samedi 8 h 30 - 16 h 30 (HNE).
Nos consultants vous renseigneront sur les sujets suivants :
[] Caracteristiques et specifications sur toute notre gamme
d'appareils electrom6nagers.
[] References aux marchands Iocaux.
Pour pi_ces, accessoires et service
Composer le t-800-807-6777. Les techniciens de service
design6s par KitchenAid Canada sont formes pour remplir la
garantie des produits et fournir un service apres la garantie,
partout au Canada.
Pour plus d'assistance
Si vous avez besoin de plus d'assistance, vous pouvez soumettre
par ecrit toute question ou preoccupation h KitchenAid Canada
I'adresse suivante :
Centre d'interaction avec la clientele
KitchenAid Canada
1901 Minnesota Court
Mississauga, Ontario L5N 3A7
Veuillez inclure dans votre correspondance un numero de
tel6phone or'4on peut vous joindre dans la journee.
26

GARANTIE DU SYSTEME DE VENTILATION KITCHENAID ®
GARANTIE LIMITC:E DE UN AN
Pendant un an & compter de la date d'achat, Iorsque ce gros appareil menager est utilise et entretenu conformement aux instruc_ons
jointes a ou fournies avec le produit, KitchenAid ou KitchenAid Canada (ci-apr_s designees "KitchenAid") paiera pour les pieces
specifiees par I'usine et la main-d'oeuvre pour corriger les vices de materiaux ou de fabrication. Le service dolt _tre fourni par une
compagnie de service designee par KitchenAid.
KITCHENAID NE PRENDRA PAS EN CHARGE
1. Les visites de service pour rectifier I'installation du gros appareil menager, montrer a I'utilisateur comment utiliser I'appareil,
remplacer ou reparer des fusibles ou rectifier le c&blage ou la plomberie du domicile.
2. Les visites de service pour reparer ou remplacer les ampoules electriques de I'appareil, les filtres a air ou les filtres a eau. Ces
pieces consomptibles ne sont pas couvertes par la garantie.
3. Les reparations Iorsque le gros appareil menager est utilise a des fins autres que I'usage unifamilial normal.
4. Les dommages imputables a : accident, modification, usage impropre ou abusif, incendie, inondation, actes de Dieu, installation
fautive ou installation non conforme aux codes d'electricite ou de plomberie, ou I'utilisation de produits non approuves par
KitchenAid.
5. Le coot des pieces de rechange et de la main-d'oeuvre pour les appareils utilises hers des 12tats-Unis ou du Canada.
6. Le ramassage et la livraison. Ce gros appareil menager est congu pour _tre repare a domicile.
7. Les reparations aux pieces ou syst_mes resultant d'une modification non autorisee faite a I'appareil.
8. Les frais de voyage ou de transport pour le service d'un produit dans les regions eloignees.
9. La depose et la reinstallation de votre appareil si celui-ci est installe dans un endroit inaccessible ou n'est pas installe
conformement aux instructions d'installation fournies.
CLAUSE D'EXONC:RATION DE RESPONSABILIT¢ AU TITRE DES GARANTIES IMPLICITES; LIMITATION DES RECOURS
LE SEUL ET EXCLUSIF RECOURS DU CLIENT DANS LE CADRE DE LA PRCSENTE GARANTIE LIMITCE CONSlSTE EN LA
REPARATION PRCVUE CI-DESSUS. LES GARANTIES IMPLICITES, Y COMPRIS LES GARANTIES APPLICABLES DE QUALITE
MARCHANDE ET D'APTITUDE A UN USAGE PARTICULIER, SONT LIMITI2ES A UN AN OU A LA PLUS COURTE PC:RIODE AUTORISl2E
PAR LA LOI. KITCHENAID N'ASSUME AUCUNE RESPONSABILIT¢ POUR LES DOMMAGES FORTUITS OU INDIRECTS. CERTAINES
JURIDICTIONS NE PERMETTENT PAS L'EXCLUSION OU LA LIMITATION DES DOMMAGES FORTUITS OU INDIRECTS, OU LES
LIMITATIONS DE LA DURI2E DES GARANTIES IMPLICITES DE QUALITI 2 MARCHANDE OU D'APTITUDE/_, UN USAGE PARTICULIER,
DE SORTE QUE CES EXCLUSIONS OU LIMITATIONS PEUVENT NE PAS S'APPLIQUER DANS VOTRE CAS. CETTE GARANTIE VOUS
CONFI_RE DES DROITS JURIDIQUES SP¢CIFIQUES ET VOUS POUVEZ 12GALEMENT JOUIR D'AUTRES DROITS QUI PEUVENT
VARIER D'UNE JURIDICTION A UNE AUTRE.
A I'exterieur du Canada et des 5012tats des Ctats-Unis, cette garantie ne s'applique pas. Contacter votre marchand KitchenAid autorise
pour determiner si une autre garantie s'applique.
Si vous avez besoin de service, voir d'abord la section "Depannage" du Guide d'utilisation et d'entretien. Apres avoir verifie la section
".Depannage", de I'aide supplementaire peut _tre trouvee en verifiant la section "Assistance ou service" ou en appelant KitchenAid. Aux
E.-U., composer le 1-800-422-1230. Au Canada, composer le 1-800-807-6777. 10/05
Conser_,ez ce manuel et votre re£u de vente ensemble pour
r_f6rence ult6rieure. Pour le service sous garantie, vous
devez pr6senter un document prouvant la date d'achat ou
d'installation.
Inscrivez les renseignements suivants au sujet de votre appareil
menager pour mieux vous aider a obtenir assistance ou service
en cas de besoin. Vous devrez conna_tre le numero de modele et
le numero de serie au complet. Cette information se trouve sur la
plaque signaletique indiquant le numero de serie et le numero de
modele, situee sur votre appareil.
Norn du rnarchand
Adresse
Nurn6ro de t616phone
Nurn6ro de module
Nurn_ro de s_rie
Date d'achat
27

SCHEMADE CABLAGE
Commutateurs coulissants
III
X_,-0-1LAMPF @0-1MOTEUR 12 3VITESSF
'r
BOfTIER DE !
CONNEX,ONI S'_ /
H _ l I 2 416 _
JA-VE& _,,, I .... I
GRIS
BL
N
OR
CC
uJ
l-:_j
©©
ct. rr
F-
LAMPES
DIRECTIONNELLES
,,, __,_ !_,
N
SLM
2 4
C
BL
MAR. [ GRIS
m
VITESSE RACCORDEMENTS RESISTANCE ENTRE LES
DU MOTEUR AUX BORNES BORNES, EN OHMS (VOIR
1 1-4 LES RACCORDEMENTS)15,8--+l,1
2 2-4 11,0-+0,8
I..........................._.........................1 3-4 5,7-+0,4
9763384 Rev. A
© Registered TrademarWTrademark of KitchenAid U.S.A., KitchenAid Canada licenseein Canada
© Marque deposee/marque de commerce de KitchenAid U.S.A.;emploisouslicence au Canada par KitchenAid Canada
© 2006
Printed in Italy
Imprime en Italie
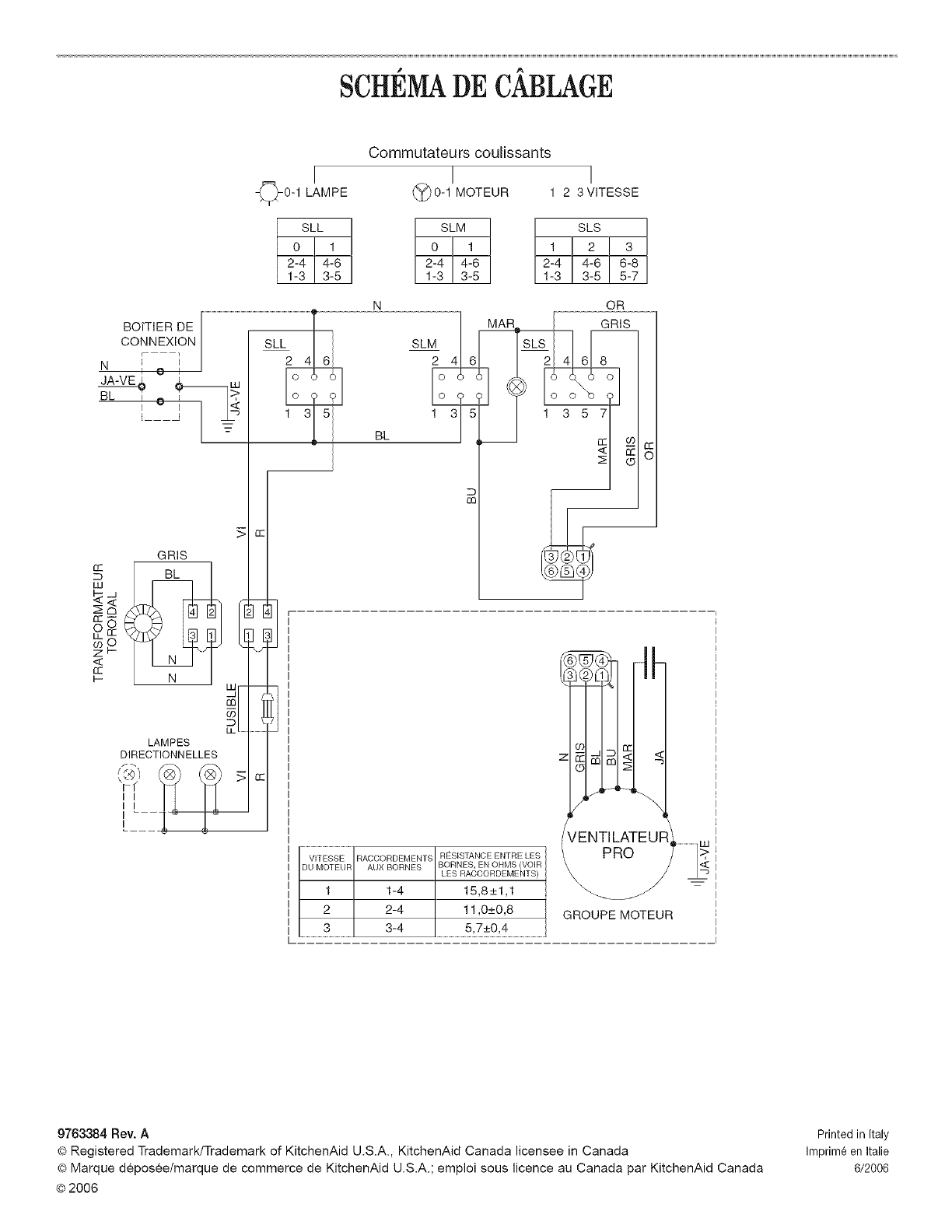
6/2006