Lifebreath Rnc10 Users Manual
RNC120D c7ec2756-8b9b-1924-451e-1ba2cdf7fd7a
RNC5-TPD to the manual c7ec2756-8b9b-1924-451e-1ba2cdf7fd7a
2015-02-09
: Lifebreath Lifebreath-Rnc10-Users-Manual-571807 lifebreath-rnc10-users-manual-571807 lifebreath pdf
Open the PDF directly: View PDF
.
Page Count: 36

TI-RNC
0108
Residential Heat Recovery Ventilators (HRV)
Manufactured with
2 Speed RNC Electronics
Installation Instructions for Heat Recovery Ventilators with 2 Speed RNC Electronics
RNC Series
Models
RNC95
RNC155
RNC200
RNC10
RNC20
RNC120D
RNC5-TPD

Introduction.........................................................................2
Engineering Data - RNC95 .............................................3-4
Engineering Data - RNC155...............................................5
Engineering Data - RNC200...............................................6
Engineering Data - RNC10.................................................7
Engineering Data - RNC20.................................................8
Engineering Data - RNC5-TPD..........................................9
Engineering Data - RNC120D ....................................10-11
Remote Control Devices...................................................12
Locating and Suspending the HRV ..................................13
Locating and Suspending the RNC120D..........................14
Drain Connection..............................................................15
Installation Methods .........................................................16
Simplified Installation ......................................................17
Partially Dedicated Installation.........................................18
Fully Dedicated Installation..............................................19
Grilles and Weatherhoods.................................................20
Electrical ...........................................................................21
Changing OFF to Standby/
Increasing Low Speed to Medium....................................21
Mode DIP Switch Settings................................................21
Wiring the Controls ..........................................................22
Defrost Operation .............................................................23
Defrost Cycle DIP Switch Settings...................................23
Air Flow Balancing .....................................................24-27
Interlocking HRV Operation to an
Air Handler/Furnace Blower ............................................28
Wiring Diagrams .........................................................29-31
Troubleshooting................................................................32
Maintenance......................................................................33
The Lifebreath HRV (Heat Recovery Ventilator) is designed to
introduce fresh outdoor air into a building while exhausting an
equal amount of stale indoor air.
During the heating season, heat energy from the stale
exhausting air is transferred to the fresh, incoming air via
Lifebreath's patented aluminum core.
During the air conditioning season, the HRV will help cool the
incoming fresh air with the cooler stale exhausting air.
RNC electronics offers standard 2-speed operation of low/high.
There is also an installer selectable 2-speed operation of
medium low/high (refer to "Increasing Low Speed to Medium
Low" in this manual).
The RNC circuit board also includes an interlock relay which is
used to Interlock the HRV to an Air Handler/Furnace. Refer to
"Interlocking HRV Operation to an Air Handler/Furnace
Blower" in this manual.
We recommend using one of the Optional Main Controls (refer
to "Remote Control Devices" in this manual) for normal
operation.
2
Table of Contents Introduction
RNC Electronics
Leave this Manual for the Homeowner
TO BE COMPLETED BY CONTRACTOR AFTER INSTALLATION
Installing Contractor _________________________________________Telephone / Contact _____________________
Serial Number______________________________________________Installation Date ________________________
Model _________________________________________________________________________________________
IMPORTANT
Please read this manual before
installing the HRV
(Heat Recovery Ventilator).
CAUTION
Before installation, careful consideration must be
given to how this system will operate if connected to
any other piece of mechanical equipment, i.e. a forced
air furnace or air handler, operating at a higher static.
After installation, the compatibility of the two pieces of
equipment must be confirmed by measuring the
airflows of the HRV (Heat Recovery Ventilator) by
using the balancing procedure found in this manual.
NEVER install a ventilator in a situation where its
normal operation, lack of operation or partial failure
may result in the backdrafting or improper functioning
of vented combustion equipment.
NOTE
Due to ongoing research and product development,
specifications, ratings and dimensions are subject to change
without notice.

3
Removable
Heat Recovery
Core
Drain Pan
Drain spout
FRONT TOP
knockout for
side mounting of
EXHAUST return port
6" round collar
converted to oval
minimum
18 inches (459 mm)
required for
service access
Threaded
inserts (4)
at corners
SUPPLY
Fresh air
from outside
5" round collar
SUPPLY
Fresh air
to building
6" round
(conv. to oval)
collar
EXHAUST
Stale Air
to outside
5" round collar
EXHAUST
Return air
from building
Choice of port location
Knockouts on top and
side of unit (use 1 only)
6" round (conv. to oval)
collar supplied
18.5"
(470 mm)
18.5"
(470 mm)
16"
(406 mm)
SIDE
Hanging
straps (4)
24.5"
(622 mm)
SP-RNC95
DIMENSIONS
RNC95
inches (mm)
All units conform to CSA and UL standards
Date: _______________________________________________
Tag: __________________________Qty:__________________
Project: _____________________________________________
Engineer:____________________________________________
Contractor: __________________________________________
Supplier: ____________________________________________
Quote#: _____________________________________________
Submitted by: ________________________________________
*Sensible Efficiency – thermal **Latent Efficiency – moisture
Note: Effectiveness - based on temp. differential between the 2 airstreams
Efficiency – takes into account all power inputs
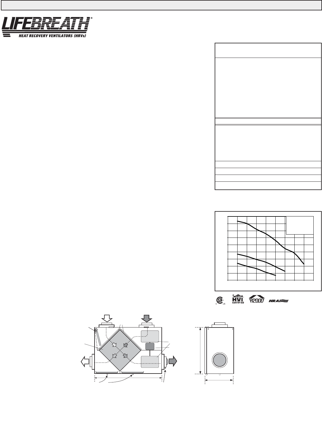
Performance (HVI certified)
Net supply air flow in cfm (L/s) against external static pressure
E.S.P
(external static pressure) [cfm (L/s)]
@ 0.1" (25 Pa) 76 (36)
@ 0.2" (50 Pa) 73 (34)
@ 0.3" (75 Pa) 70 (33)
@ 0.4" (100 Pa) 66 (31)
@ 0.5" (125 Pa) 60 (29)
Max. Temperature Recovery 88%
Sensible Effectiveness
@ 60 cfm (28 L/s) 32°F (0°C) 88%
*Sensible Efficiency
@ 60 cfm (28 L/s) 32°F (0°C) 75%
*Sensible Efficiency
@ 61 cfm (29 L/s) -13°F (-25°C) 68%
VAC @ 60HZ 120
WATTS / Low speed. 60
WATTS / High speed 150
Amp rating 0.9
5
50
55
60
65
70
75
80
0 0.10.20.30.40.50.6
Static Pressure (in w.g.)
Air Flow (cfm)
5 - High Speed
Engineering Data - HRV Model RNC95
THERMALLY CONDUCTIVE, PATENTED ALUMINUM CORE
The cross-flow heat recovery core transfers heat between the two airstreams. It is easily removed for
cleaning or service.
MOTORS AND BLOWERS
Each air stream has one centrifugal blower driven by a common PSC motor. 2 speed fan operation.
FILTERS
Washable air filters in exhaust and supply air streams.
MOUNTING THE HRV
Four threaded inserts at corners of the cabinet designed to accept PVC reinforced polyester straps that are
supplied with the unit.
DEFROST
Recirculating defrost system.
CASE
Twenty gauge prepainted galvanized steel (G60) for superior corrosion resistance. Insulated to prevent
exterior condensation.
Drain connections 2 - 1/2" (12 mm) OD.
WEIGHT 52 lbs. (23.6 kg) Shipping Weight 56 lbs. (25.4 kg)
CONTROLS - HRV System Control
HRV defaults to LOW SPEED when plugged in. HIGH SPEED option is accessible by connecting remote
controls to designated terminals inside electrical box of HRV.
Standard LOW SPEED SETTING can be increased to medium low.
Off (Standby)/Low or OFF/HIGH speed operation is also available.
OPTIONAL MAIN CONTROLS (only one main control can be installed on the system)
99-116 Dehumidistat Ventilation Control - Dehumidistat Dial, ON/OFF Switch and
LOW/HIGH Switch (3 wire) 20 gauge wire (min.) 100' length (max.)
99-2040 20/40 ON/OFF Dehumidistat - Dehumidistat Dial, ON/OFF Switch and 20/40 Switch.
The 20/40 Switch will toggle from continuous low speed ventilation to intermittent low
speed ventilation of 20 minutes fan ON and 40 minutes fan OFF. (4 wire) 20 gauge wire
(min.) 100' length (max.)
99-RECIRC Recirculation Control - Dehumidistat Dial, ON/OFF Switch and Recirculation Switch.
The Recirculation Switch will toggle from continuous low speed ventilation to
continuous low speed recirculation. (4 wire) 20 gauge wire (min.) 100' length (max.)
99-130 Remote Dehumidistat - Dehumidistat Dial only. (2 wire) 20 gauge wire (min.) 100'
length (max.)
OPTIONAL TIMERS
99-132 20 Minute Fan Timer - initiates high speed ventilation for 20 minutes. (3 wire) 20 gauge
wire (min.) 100’ length
99-104 Digital Electronic Timer- initiates high speed ventilation for 20, 40 or 60 minutes, (3
wire) 20 gauge wire (min.) 100' length
99-101 60 Minute Crank Timer - initiates high speed ventilation for up to 60 minutes, (2 wire)
20 gauge wire (min.) 100' length (max.)
WARRANTY
Units carry a lifetime warranty on the heat recovery core and a 5 year replacement parts warranty.

4
RNC95 Specifications
The RNC95 HRV (Heat Recovery Ventilator) has been designed
to allow the installer to choose between two possible positions
on the cabinet for the Stale Air Exhaust (from building) port.
Illustrations in this manual show standard (side mounted) port
location. The same specifications apply to both RNC95 setups,
regardless of which port position is selected.
Variable Port Location / Installation
(Model RNC95 only)
The exhaust return port collar is not factory installed. Installer
may choose either side mounted or alternate top mounted port
by simply removing one of the two knock-out plates and
attaching a port collar (supplied). To remove knock-out plate,
insert a utility knife into the knock-out slits and trace them
completely to puncture protective film underneath. Then, cut the
solid tabs between the slits, using tin snips or side cutters, and
remove the knock-out plate. If any protective film still blocks
the opening, remove it now.
In order to make the RNC95 as space efficient as possible, the
INDOOR supply and return ports are converted from round to
oval shape. Overall size of the port remains the same. Simply
bend a standard duct fitting to the correct shape, and attach to
the oval port using the same method as for a round port.
RNC95 Air Flow
Stale air enters the FRONT RIGHT side port. The air will pass
down the front half of the core, then up the back half of the core
and out the RIGHT REAR port.
Fresh outdoor air will enter the LEFT REAR port and pass down
the back half of the core. It will then pass up the front half of the
core, and out the LEFT FRONT port.
SIDE MOUNTED PORT TOP MOUNTED PORT
standard location alternate location
Round port bent to oval
Port Configuration and Airflow Model RNC95

5
Engineering Data - HRV Model RNC155
THERMALLY CONDUCTIVE, PATENTED ALUMINUM CORE
The cross-flow heat recovery core transfers heat between the two air streams.
It is easily removed for cleaning or service.
MOTORS AND BLOWERS
Each air stream has one centrifugal blower driven by a common PSC motor. 2 speed fan operation.
FILTERS
Washable air filters in exhaust and supply air streams.
MOUNTING THE HRV
Four threaded inserts at corners of case designed to accept four reinforced polyester straps that are
supplied with the unit.
DEFROST
Recirculating damper defrost system.
CASE
Twenty gauge prepainted galvanized steel (G60) for superior corrosion resistance. Insulated to prevent
exterior condensation. Drain connections two - 1/2" (12mm) OD.
WEIGHT 71 lbs. (32.5 kg) SHIPPING WEIGHT 73 lbs. (33.5 kg)
CONTROLS - HRV System Control
HRV defaults to LOW SPEED when plugged in. HIGH SPEED option is accessible by connecting remote
controls to designated terminals inside electrical box of HRV.
Standard LOW SPEED SETTING can be increased to medium low.
Off (Standby)/Low or OFF/HIGH speed operation is also available.
OPTIONAL MAIN CONTROLS (only one main control can be installed on the system)
99-116 Dehumidistat Ventilation Control - Dehumidistat Dial, ON/OFF Switch and
LOW/HIGH Switch (3 wire) 20 gauge wire (min.) 100' length (max.)
99-2040 20/40 ON/OFF Dehumidistat - Dehumidistat Dial, ON/OFF Switch and 20/40 Switch.
The 20/40 Switch will toggle from continuous low speed ventilation to intermittent low
speed ventilation of 20 minutes fan ON and 40 minutes fan OFF. (4 wire) 20 gauge wire
(min.) 100' length (max.)
99-RECIRC Recirculation Control - Dehumidistat Dial, ON/OFF Switch and Recirculation Switch.
The Recirculation Switch will toggle from continuous low speed ventilation to continuous
low speed recirculation. (4 wire) 20 gauge wire (min.) 100' length (max.)
99-130 Remote Dehumidistat - Dehumidistat Dial only. (2 wire) 20 gauge wire (min.) 100'
length (max.)
OPTIONAL TIMERS
99-132 20 Minute Fan Timer - initiates high speed ventilation for 20 minutes. (3 wire) 20 gauge
wire (min.) 100’ length
99-104 Digital Electronic Timer- initiates high speed ventilation for 20, 40 or 60 minutes, (3
wire) 20 gauge wire (min.) 100' length
99-101 60 Minute Crank Timer - initiates high speed ventilation for up to 60 minutes, (2 wire)
20 gauge wire (min.) 100' length (max.)
WARRANTY
Units carry a lifetime warranty on the heat recovery core and a 5 year replacement parts warranty.
BALANCING DAMPER
33 5/8"
(850mm)
FRESH AIR
FROM OUTSIDE
STALE AIR
TO OUTSIDE
FRESH AIR
TO INSIDE
14 3/4"
(375)
19"
(483)
*All Duct Connections
6" (150mm)
CONDENSATE DRAINS
FILTERS
BLOWERS *NOTE: Front clearance
of 25 inches (635 mm)
is recommended for
servicing unit.
RECIRCULATING
DEFROST
DAMPER
MOTOR
CORE
STALE AIR
FROM INSIDE
DIMENSIONS
RNC155
inches (mm)
*Sensible Efficiency – thermal **Latent Efficiency – moisture
Note: Effectiveness - based on temp. differential between the 2 airstreams
Efficiency – takes into account all power inputs
3
2
1
20
40
60
80
100
120
140
160
0 0.1 0.2 0.3 0.4 0.5 0.6 0.7
Static Pre s s ure (in w .g.)
Air Flow (cfm)
3 - High Speed
*2 - Medium Low Speed
*1 - Low speed
* Manufacturers Data
Performance (HVI certified)
Net supply air flow in cfm (L/s) against external static pressure
E.S.P
(external static pressure) [cfm (L/s)]
@ 0.1" (25 Pa) 150 (71)
@ 0.2" (50 Pa) 146 (69)
@ 0.3" (75 Pa) 134 (63)
@ 0.4" (100 Pa) 121 (57)
@ 0.5" (125 Pa) 106 (50)
@ 0.6" (150 Pa) 92 (43)
Max. Temperature Recovery 78%
Sensible Effectiveness
@ 65 cfm (31 L/s) 32°F (0°C) 76%
*Sensible Efficiency
@ 65 cfm (31 L/s) 32°F (0°C) 64%
*Sensible Efficiency
@ 68 cfm (32 L/s) -13°F (-25°C) 66%
VAC @ 60HZ 120
WATTS / Low speed. 49
WATTS / High speed 120
Amp rating 1.4
SP-RNC155
Date: _______________________________________________
Tag: __________________________Qty:__________________
Project: _____________________________________________
Engineer:____________________________________________
Contractor: __________________________________________
Supplier: ____________________________________________
Quote#: _____________________________________________
Submitted by: ________________________________________
All units conform to CSA and UL standards

6
THERMALLY CONDUCTIVE, PATENTED ALUMINUM CORE
The cross-flow heat recovery core transfers heat between the two air streams.
It is easily removed for cleaning or service.
MOTORS AND BLOWERS
Each air stream has one centrifugal blower driven by a common PSC motor. 2 speed fan operation.
FILTERS
Washable air filters in exhaust and supply air streams.
MOUNTING THE HRV
Four threaded inserts at corners of case designed to accept four reinforced
polyester straps that are supplied with the unit.
DEFROST
Recirculating damper defrost system.
CASE
Twenty gauge prepainted galvanized steel (G60) for superior corrosion resistance. Insulated to prevent
exterior condensation. Drain connections two - 1/2" (12mm) OD.
WEIGHT 71 lbs. (32.5 kg) SHIPPING WEIGHT 73 lbs. (33.5 kg)
CONTROLS - HRV System Control
HRV defaults to LOW SPEED when plugged in. HIGH SPEED option is accessible by connecting remote
controls to designated terminals inside electrical box of HRV.
Standard LOW SPEED SETTING can be increased to medium low.
Off (Standby)/Low or OFF/HIGH speed operation is also available.
OPTIONAL MAIN CONTROLS (only one main control can be installed on the system)
99-116 Dehumidistat Ventilation Control - Dehumidistat Dial, ON/OFF Switch and LOW/HIGH
Switch (3 wire) 20 gauge wire (min.) 100' length (max.)
99-2040 20/40 ON/OFF Dehumidistat - Dehumidistat Dial, ON/OFF Switch and 20/40 Switch.
The 20/40 Switch will toggle from continuous low speed ventilation to intermittent low
speed ventilation of 20 minutes fan ON and 40 minutes fan OFF. (4 wire) 20 gauge wire
(min.) 100' length (max.)
99-RECIRC Recirculation Control - Dehumidistat Dial, ON/OFF Switch and Recirculation Switch.
The Recirculation Switch will toggle from continuous low speed ventilation to continuous
low speed recirculation. (4 wire) 20 gauge wire (min.) 100' length (max.)
99-130 Remote Dehumidistat - Dehumidistat Dial only. (2 wire) 20 gauge wire (min.) 100' length
(max.)
OPTIONAL TIMERS
99-132 20 Minute Fan Timer - initiates high speed ventilation for 20 minutes. (3 wire) 20 gauge
wire (min.) 100’ length
99-104 Digital Electronic Timer- initiates high speed ventilation for 20, 40 or 60 minutes, (3
wire) 20 gauge wire (min.) 100' length
99-101 60 Minute Crank Timer - initiates high speed ventilation for up to 60 minutes, (2 wire)
20 gauge wire (min.) 100' length (max.)
WARRANTY
Units carry a lifetime warranty on the heat recovery core and a 5 year replacement parts warranty.
BALANCING DAMPER
STALE AIR
FROM INSIDE
FRESH AIR
FROM OUTSIDE
STALE AIR
TO OUTSIDE FRESH AIR
TO INSIDE
14 3/4"
(375 mm)
19"
(483 mm)
*All Duct
Connections
6" (150 mm)
CONDENSATE DRAINS
FILTERS
BLOWERS
*NOTE: Front
clearance
of 25 inches
(635 mm)
is recommended
for servicing unit.
RECIRCULATING
DEFROST
DAMPER
MOTOR
CORE
33 5/8"
(850 mm)
Dimensions
RNC200
inches (mm)
Performance (HVI certified)
Net supply air flow in cfm (L/s) against external static pressure
E.S.P
(external static pressure) [cfm (L/s)]
@ 0.1" (25 Pa) 207 (97)
@ 0.2" (50 Pa) 200 (94)
@ 0.3" (75 Pa) 184 (87)
@ 0.4" (100 Pa) 171 (80)
@ 0.5" (125 Pa) 152 (71)
@ 0.6" (150 Pa) 130 (61)
@ 0.7" (175 Pa) 116 (55)
@ 0.8" (200 Pa) 86 (40)
Max. Temperature Recovery 74%
Sensible Effectiveness
@ 66 cfm (31 L/s) 32°F (0°C) 74%
*Sensible Efficiency
@ 66 cfm (31 L/s) 32°F (0°C) 64%
*Sensible Efficiency
@ 109 cfm (51 L/s) -13°F (-25°C) 62%
VAC @ 60HZ 120
WATTS / Low speed. 87
WATTS / High speed 164
Amp rating 1.4
*Sensible Efficiency – thermal **Latent Efficiency – moisture
Note: Effectiveness - based on temp. differential between the 2 airstreams
Efficiency – takes into account all power inputs
1
2
3
40
60
80
100
120
140
160
180
200
220
0 0.1 0.2 0.3 0.4 0.5 0.6 0.7 0.8 0.9
Static Pressure (in w.g.)
Air Flow (cfm)
3 - High Speed
*2 - Medium Low Speed
*1 - Low speed
* Manufacturers Data
Engineering Data - HRV Model RNC200
Date: _______________________________________________
Tag: __________________________Qty:__________________
Project: _____________________________________________
Engineer:____________________________________________
Contractor: __________________________________________
Supplier: ____________________________________________
Quote#: _____________________________________________
Submitted by: ________________________________________
All units conform to CSA and UL standards
SP-RNC200

7
All units conform to CSA and UL standards
Engineering Data - HRV Model RNC10
Date: _______________________________________________
Tag: __________________________Qty:__________________
Project: _____________________________________________
Engineer:____________________________________________
Contractor: __________________________________________
Supplier: ____________________________________________
Quote#: _____________________________________________
Submitted by: ________________________________________
SP-RNC10
THERMALLY CONDUCTIVE, PATENTED ALUMINUM CORE
The cross-flow heat recovery core transfers heat between the two air streams. It is easily removed for
cleaning or service.
MOTORS AND BLOWERS
Each air stream has one centrifugal blower driven by a common PSC motor. 2 speed fan operation.
FILTERS
Washable air filters in exhaust and supply air streams.
MOUNTING THE HRV
Four threaded inserts at corners of case designed to accept four PVC reinforced polyester straps that are
supplied with the unit.
DEFROST
Damper defrost system; defrosts automatically as the outdoor temperature falls.
CASE
Twenty gauge prepainted galvanized steel (G60) for superior corrosion resistance. Insulated to prevent
exterior condensation. Drain connections two - 1/2" (12mm) OD.
WEIGHT 63 lbs. (28.7 kg) SHIPPING WEIGHT 67 lbs. (30.4 kg)
CONTROLS - HRV System Control
HRV defaults to LOW SPEED when plugged in. HIGH SPEED option is accessible by connecting remote
controls to designated terminals inside electrical box of HRV.
Standard LOW SPEED SETTING can be increased to medium low.
Off (Standby)/Low or OFF/HIGH speed operation is also available.
OPTIONAL MAIN CONTROLS (only one main control can be installed on the system)
99-116 Dehumidistat Ventilation Control - Dehumidistat Dial, ON/OFF Switch and LOW/HIGH
Switch (3 wire) 20 gauge wire (min.) 100' length (max.)
99-2040 20/40 ON/OFF Dehumidistat - Dehumidistat Dial, ON/OFF Switch and 20/40 Switch.
The 20/40 Switch will toggle from continuous low speed ventilation to intermittent low
speed ventilation of 20 minutes fan ON and 40 minutes fan OFF. (4 wire) 20 gauge wire
(min.) 100' length (max.)
99-130 Remote Dehumidistat - Dehumidistat Dial only. (2 wire) 20 gauge wire (min.) 100' length
(max.)
OPTIONAL TIMERS
99-132 20 Minute Fan Timer - initiates high speed ventilation for 20 minutes. (3 wire) 20 gauge
wire (min.) 100’ length
99-104 Digital Electronic Timer- initiates high speed ventilation for 20, 40 or 60 minutes, (3
wire) 20 gauge wire (min.) 100' length
99-101 60 Minute Crank Timer - initiates high speed ventilation for up to 60 minutes, (2 wire)
20 gauge wire (min.) 100' length (max.)
WARRANTY
Units carry a lifetime warranty on the heat recovery core and a 5 year replacement parts warranty.
33-5/8"
STALE AIR
TO OUTSIDE
FRESH AIR
FROM OUTSIDE
STALE AIR
FROM INSIDE
FRESH AIR
TO INSIDE
CONDENSATE DRAINS
BLOWERS
DEFROST
DAMPER
DEFROST
PORT
*All Duct
Connections
6"(150mm)
FILTERS *NOTE:
Front clearance of
25 inches (635 mm)
is recommended
for servicing unit.
19"
(483)
14 3/4"
(375)
BALANCING DAMPER
*Sensible Efficiency - thermal **Latent Efficiency - moisture
Note: Effectiveness - based on temp. differential between the 2 airstreams
Efficiency - takes into account all power inputs
Dimensions
RNC10
inches (mm)
Performance (HVI certified)
Net supply air flow in cfm (L/s) against external static pressure
E.S.P
(external static pressure) [cfm (L/s)]
@ 0.1" (25 Pa) 177 (83)
@ 0.2" (50 Pa) 164 (77)
@ 0.3" (75 Pa) 156 (73)
@ 0.4" (100 Pa) 143 (67)
@ 0.5" (125 Pa) 123 (58)
@ 0.6" (150 Pa) 100 (47)
@ 0.7" (175 Pa) 38 (18)
Max. Temperature Recovery 78%
Sensible Effectiveness
@ 67 cfm (32 L/s) 32°F (0°C) 76%
*Sensible Efficiency
@ 67 cfm (32 L/s) 32°F (0°C) 66%
*Sensible Efficiency
@ 68 cfm (32 L/s) -13°F (-25°C) 60%
VAC @ 60HZ 120
WATTS / Low speed. 63
WATTS / High speed 173
Amp rating 1.4
1
2
3
20
40
60
80
100
120
140
160
180
200
0 0.1 0.2 0.3 0.4 0.5 0.6 0.7 0.8
Static Pressure (in w.g.)
Air Flow (cfm)
3 - High Speed
*2 - Medium Low Speed
*1 - Low speed
*Manufacturer’s Data

8
All units conform to CSA and UL standards
Engineering Data - HRV Model RNC20
Date: _______________________________________________
Tag: __________________________Qty:__________________
Project: _____________________________________________
Engineer:____________________________________________
Contractor: __________________________________________
Supplier: ____________________________________________
Quote#: _____________________________________________
Submitted by: ________________________________________
SP-RNC20
THERMALLY CONDUCTIVE, PATENTED ALUMINUM CORE
The cross-flow heat recovery core transfers heat between the two air streams.
It is easily removed for cleaning or service.
MOTORS AND BLOWERS
Each air stream has one centrifugal blower driven by a common PSC motor. 2 speed fan operation.
FILTERS
Washable air filters in exhaust and supply air streams.
MOUNTING THE HRV
Four threaded inserts at corners of case designed to accept four PVC reinforced
polyester straps that are supplied with the unit.
DEFROST
Damper defrost system; defrosts automatically as the outdoor temperature falls.
CASE
Twenty gauge prepainted galvanized steel (G60) for superior corrosion resistance. Insulated to prevent
exterior condensation. Drain connections two - 1/2" (12mm) OD.
WEIGHT 63 lbs. (28.7 kg) SHIPPING WEIGHT 67 lbs. (30.4 kg)
CONTROLS - HRV System Control
HRV defaults to LOW SPEED when plugged in. HIGH SPEED option is accessible by connecting remote
controls to designated terminals inside electrical box of HRV.
Standard LOW SPEED SETTING can be increased to medium low.
Off (Standby)/Low or OFF/HIGH speed operation is also available.
OPTIONAL MAIN CONTROLS (only one main control can be installed on the system)
99-116 Dehumidistat Ventilation Control - Dehumidistat Dial, ON/OFF Switch and LOW/HIGH
Switch (3 wire) 20 gauge wire (min.) 100' length (max.)
99-RECIRC Recirculation Control - Dehumidistat Dial, ON/OFF Switch and Recirculation Switch.
The Recirculation Switch will toggle from continuous low speed ventilation to continuous
low speed recirculation. (4 wire) 20 gauge wire (min.) 100' length (max.)
99-130 Remote Dehumidistat - Dehumidistat Dial only. (2 wire) 20 gauge wire (min.) 100' length
(max.)
OPTIONAL TIMERS
99-132 20 Minute Fan Timer - initiates high speed ventilation for 20 minutes. (3 wire) 20 gauge
wire (min.) 100’ length
99-104 Digital Electronic Timer- initiates high speed ventilation for 20, 40 or 60 minutes, (3
wire) 20 gauge wire (min.) 100' length
99-101 60 Minute Crank Timer - initiates high speed ventilation for up to 60 minutes, (2 wire)
20 gauge wire (min.) 100' length (max.)
WARRANTY
Units carry a lifetime warranty on the heat recovery core and a 5 year replacement parts warranty.
33-5/8"
STALE AIR
TO OUTSIDE
FRESH AIR
FROM OUTSIDE
STALE AIR
FROM INSIDE
FRESH AIR
TO INSIDE
CONDENSATE DRAINS
BLOWERS
DEFROST
DAMPER
DEFROST
PORT
*All Duct
Connections
6"(150mm)
FILTERS *NOTE:
Front clearance of
25 inches (635 mm)
is recommended
for servicing unit.
19"
(483)
14 3/4"
(375)
BALANCING DAMPER
Dimensions
RNC20
inches (mm)
*Sensible Efficiency - thermal **Latent Efficiency - moisture
Note: Effectiveness - based on temp. differential between the 2 airstreams
Efficiency - takes into account all power inputs
Performance (HVI certified)
Net supply air flow in cfm (L/s) against external static pressure
E.S.P
(external static pressure) [cfm (L/s)]
@ 0.1" (25 Pa) 214 (101)
@ 0.2" (50 Pa) 206 (97)
@ 0.3" (75 Pa) 193 (91)
@ 0.4" (100 Pa) 184 (87)
@ 0.5" (125 Pa) 170 (80)
@ 0.6" (150 Pa) 155 (73)
@ 0.7" (175 Pa) 137 (65)
Max. Temperature Recovery 69%
Sensible Effectiveness
@ 119 cfm (56 L/s) 32°F (0°C) 67%
*Sensible Efficiency
@ 119 cfm (56 L/s) 32°F (0°C) 60%
*Sensible Efficiency
@ 117 cfm (55 L/s) -13°F (-25°C) 60%
VAC @ 60HZ 120
WATTS / Low speed. 70
WATTS / High speed 182
Amp rating 1.4
1
2
3
20
40
60
80
100
120
140
160
180
200
220
240
0 0.1 0.2 0.3 0.4 0.5 0.6 0.7 0.8
Static Pressure (in w.g.)
Air Flow (cfm)
3 - High Speed
*2 - Medium Low Speed
*1 - Low speed
*Manufacturer’s data

9
All units conform to CSA and UL standards
Engineering Data - HRV Model RNC5-TPD
Date: _______________________________________________
Tag: __________________________Qty:__________________
Project: _____________________________________________
Engineer:____________________________________________
Contractor: __________________________________________
Supplier: ____________________________________________
Quote#: _____________________________________________
Submitted by: ________________________________________
SP-RNC5-TPD
THERMALLY CONDUCTIVE, PATENTED ALUMINUM CORE
The cross-flow heat recovery core transfers heat between the two airstreams. It is easily removed for
cleaning or service.
MOTORS AND BLOWERS
Each air stream has an independent motorized impeller. 2 speed fan operation.
FILTERS
Washable air filters in exhaust and supply air streams.
DEFROST
Recirculating damper defrost system.
CASE
Twenty gauge prepainted galvanized steel (G60) for superior corrosion resistance. Insulated to prevent
exterior condensation. Drain connections 1/2" (12 mm) OD.
MOUNTING THE HRV
Four threaded inserts at corners of case designed to accept four reinforced polyester straps that are
supplied with the unit.
DUCT CONNECTIONS
4 - 5” (127 mm) duct connections.
WEIGHT 61 lbs. (28 kg) SHIPPING WEIGHT 64 lbs. (29 kg)
CONTROLS- HRV System Control
HRV defaults to user selected speed from switch on top of cabinet when plugged in. HIGH SPEED
option is accessible by connecting remote controls to designated terminals inside electrical box of HRV.
OFF(Standby)/LOW or OFF/HIGH speed operation is also available.
OPTIONAL MAIN CONTROLS (only one main control can be installed on the system)
99-116 Dehumidistat Ventilation Control - Dehumidistat Dial, ON/OFF Switch and
LOW/HIGH Switch (3 wire) 20 gauge wire (min.) 100' length (max.)
99-2040 20/40 ON/OFF Dehumidistat - Dehumidistat Dial, ON/OFF Switch and 20/40 Switch.
The 20/40 Switch will toggle from continuous low speed ventilation to intermittent low
speed ventilation of 20 minutes fan ON and 40 minutes fan OFF. (4 wire) 20 gauge wire
(min.) 100' length (max.)
99-RECIRC Recirculation Control - Dehumidistat Dial, ON/OFF Switch and Recirculation Switch.
The Recirculation Switch will toggle from continuous low speed ventilation to
continuous low speed recirculation. (4 wire) 20 gauge wire (min.) 100' length (max.)
99-130 Remote Dehumidistat - Dehumidistat Dial only. (2 wire) 20 gauge wire (min.) 100'
length (max.)
OPTIONAL TIMERS
99-132 20 Minute Fan Timer - initiates high speed ventilation for 20 minutes. (3 wire) 20
gauge wire (min.) 100’ length
99-104 Digital Electronic Timer- initiates high speed ventilation for 20, 40 or 60 minutes, (3
wire) 20 gauge wire (min.) 100' length
99-101 60 Minute Crank Timer - initiates high speed ventilation for up to 60 minutes, (2 wire)
20 gauge wire (min.) 100' length (max.)
WARRANTY
Units carry a lifetime warranty on the heat recovery core and a 5 year replacement parts warranty.
27”
(690 mm)
15”
(378 mm)
2-1/4”
(57 mm)
18-3/4”
(475 mm)
SPEED
SELECTION
SWITCH
1
2
3
0
20
40
60
80
100
120
140
160
180
0 0.1 0.2 0.3 0.4 0.5 0.6 0.7 0.8 0.9 1 1.1
Static Pressure (in w.g.)
Air Flow (cfm)
3 - High Speed
*2 - Medium Low Speed
*1 - Low speed
* Manufacturers Data
*Sensible Efficiency - thermal **Latent Efficiency - moisture
Note: Effectiveness - based on temp. differential between the 2 airstreams
Efficiency - takes into account all power inputs
Performance (H.V.I. certified)
Net supply air flow in cfm (L/s) against external static pressure
E.S.P
(external static pressure) [cfm (L/s)]
@ 0.1" (25 Pa) 169 (80)
@ 0.2" (50 Pa) 156 (73)
@ 0.3" (75 Pa) 149 (70)
@ 0.4" (100 Pa) 136 (64)
@ 0.5" (125 Pa) 126 (59)
@ 0.6" (150 Pa) 116 (54)
@ 0.7" (175 Pa) 103 (48)
@ 0.8" (200 Pa) 89 (42)
@ 0.9" (225 Pa) 77 (36)
@ 1.0" (250 Pa) 58 (27)
Max. Temperature Recovery 78%
Sensible Effectiveness
@ 66 cfm (31 L/s) 32°F (0°C) 74%
*Sensible Efficiency
@ 66 cfm (31 L/s) 32°F (0°C) 61%
*Sensible Efficiency
@ 76 cfm (36 L/s) -13°F (-25°C) 63%
VAC @ 60HZ 120
WATTS / Low speed. 69
WATTS / High speed 147
Amp rating 1.7
Dimensions
RNC5-TPD
inches (mm)

10
All units conform to CSA and UL standards
Engineering Data - HRV Model RNC120D
Date: _______________________________________________
Tag: __________________________Qty:__________________
Project: _____________________________________________
Engineer:____________________________________________
Contractor: __________________________________________
Supplier: ____________________________________________
Quote#: _____________________________________________
Submitted by: ________________________________________
SP-RNC120D
THERMALLY CONDUCTIVE, PATENTED ALUMINUM CORE
The cross-flow heat recovery core transfers heat between the two airstreams.
It is easily removed for cleaning or service.
MOTORS AND BLOWERS
Each air stream has an independent motorized impeller. 2 speed fan operation.
FILTERS
Washable air filters in exhaust and supply air streams.
MOUNTING THE HRV
Four threaded inserts at corners of case designed to accept four reinforced polyester straps that are supplied
with the unit.
DEFROST
Recirculating damper defrost system.
CASE
Twenty gauge prepainted galvanized steel (G60) for superior corrosion resistance. Insulated to prevent
exterior condensation. Drain connections- 1/2" (12 mm) OD.
DUCT CONNECTIONS
5” duct connections.
WEIGHT 42 lbs. (19 kg.) SHIPPING WEIGHT 45 lbs. (20.5 kg.)
CONTROLS - HRV System Control
HRV defaults to LOW SPEED when plugged in. HIGH SPEED option is accessible by connecting remote
controls to designated terminals inside electrical box of HRV.
Standard LOW SPEED SETTING can be increased to medium low.
Off (Standby)/Low or OFF/HIGH speed operation is also available.
OPTIONAL MAIN CONTROLS (only one main control can be installed on the system)
99-116 Dehumidistat Ventilation Control - Dehumidistat Dial, ON/OFF Switch and
LOW/HIGH Switch (3 wire) 20 gauge wire (min.) 100' length (max.)
99-2040 20/40 ON/OFF Dehumidistat - Dehumidistat Dial, ON/OFF Switch and 20/40 Switch.
The 20/40 Switch will toggle from continuous low speed ventilation to intermittent low
speed ventilation of 20 minutes fan ON and 40 minutes fan OFF. (4 wire) 20 gauge wire
(min.) 100' length (max.)
99-RECIRC Recirculation Control - Dehumidistat Dial, ON/OFF Switch and Recirculation Switch.
The Recirculation Switch will toggle from continuous low speed ventilation to continuous
low speed recirculation. (4 wire) 20 gauge wire (min.) 100' length (max.)
99-130 Remote Dehumidistat - Dehumidistat Dial only. (2 wire) 20 gauge wire (min.) 100'
length (max.)
OPTIONAL TIMERS
99-132 20 Minute Fan Timer - initiates high speed ventilation for 20 minutes. (3 wire) 20 gauge
wire (min.) 100’ length
99-104 Digital Electronic Timer- initiates high speed ventilation for 20, 40 or 60 minutes, (3
wire) 20 gauge wire (min.) 100' length
99-101 60 Minute Crank Timer - initiates high speed ventilation for up to 60 minutes, (2 wire)
20 gauge wire (min.) 100' length (max.)
WARRANTY
Units carry a lifetime warranty on the heat recovery core and a 5 year replacement parts warranty.
FRESH AIR
FROM OUTSIDE
STALE AIR
FROM
BUILDING
FRESH AIR
TO
BUILDING
STALE AIR
TO OUTSIDE
25 1/8”
(637 mm)
22”
(559 mm)
9 1/8”
(232 mm)
*Sensible Efficiency - thermal **Latent Efficiency - moisture
Note: Effectiveness - based on temp. differential between the 2 airstreams
Efficiency - takes into account all power inputs
Performance (HVI certified)
Net supply air flow in cfm (L/s) against external static pressure
E.S.P
(external static pressure) [cfm (L/s)]
@ 0.1" (25 Pa) 142 (67)
@ 0.2" (50 Pa) 137 (64)
@ 0.3" (75 Pa) 131 (62)
@ 0.4" (100 Pa) 128 (60)
@ 0.5" (125 Pa) 123 (58)
@ 0.6" (150 Pa) 115 (54)
@ 0.7" (175 Pa) 113 (53)
@ 0.8" (200 Pa) 105 (49)
@ 0.9" (225 Pa) 102 (48)
@ 1.0" (250 Pa) 96 (45)
Max. Temperature Recovery 72%
Sensible Effectiveness
@ 70 cfm (33 L/s) 32°F (0°C) 68%
*Sensible Efficiency
@ 70 cfm (33 L/s) 32°F (0°C) 59%
*Sensible Efficiency
@ 67 cfm (32 L/s) -13°F (-25°C) 56%
VAC @ 60HZ 120
WATTS / Low speed. 70
WATTS / High speed 160
Amp rating 1.5
3
2
1
20
40
60
80
100
120
140
160
0 0.1 0.2 0.3 0.4 0.5 0.6 0.7 0.8 0.9 1 1.1 1.2 1.3
Static Pressure (in w.g.)
Air Flow (cfm)
3 - High Speed
*2 - Medium Low Speed
*1 - Low speed
* Manufacturers Data
Dimensions
RNC120D
inches (mm)
All duct collars are
5” diameter (127 mm)
Front View (if mounting vertically)
Bottom View (if mounting horizontally)

11
Engineering Data - HRV Model RNC120D
FRESH AIR
FROM
OUTSIDE
STALE
AIR TO
OUTSIDE
STALE AIR
FROM BUILDING
FRESH AIR
TO BUILDING
BOTTOM VIEW FOR HORIZONTAL MOUNT
SERVICE CLEARANCE FROM BOTTOM
OF UNIT IS MINIMUM 3’0”
SIDE VIEW FOR HORIZONTAL MOUNT
ALL DUCT COLLARS
ARE 5” DIAMETER
Connect drain hose to spout located in door.
9-1/8”
(232 mm)
25 1/8”
(637 mm)
22”
(559 mm)
HANGING STRAPS
STALE AIR
TO OUTSIDE
FRESH AIR
FROM OUTSIDE
ACCESS DOOR
STALE AIR
FROM BUILDING
FRESH AIR
TO BUILDING
Option 1 - Horizontal Duct Configuration Dimensions inches
FRESH AIR
FROM
OUTSIDE
STALE
AIR TO
OUTSIDE
STALE AIR
FROM BUILDING
FRESH AIR
TO BUILDING
SIDE VIEW FOR VERTICAL MOUNT
SERVICE CLEARANCE FROM BOTTOM
OF UNIT IS MINIMUM 3’0”
TOP VIEW FOR VERTICAL MOUNT
Connect drain hose to the two field installed
spouts located on the bottom of the unit.
9-1/8”
(232 mm)
25 1/8”
(637 mm)
22”
(559 mm)
HANGING STRAPS
STALE AIR
TO OUTSIDE
FRESH AIR
FROM OUTSIDE
ACCESS DOOR
STALE AIR
FROM BUILDING
FRESH AIR
TO BUILDING
“L” BRACKETS
(not included)
May be installed if
wall mounting is
desired for the
vertical installation.
ALL DUCT COLLARS ARE
5” (127 mm) DIAMETER
Option2-Vertical Duct Configuration Dimensions inches
The HRV can be installed horizontally or vertically as illustrated
on the following pages. The unit should be suspended using the
provided hanging straps. The unit must be level for proper
condensate drainage.
Sufficient clearance below the access door is required for
servicing the air filters and core. A minimum of 25" (635mm)
clearance is recommended so the door can be removed. Four
PVC reinforced polyester hanging straps are provided for
hanging the HRV.

Ventilation Dehumidistat
PART NO. 99-116
The High/Low Speed
Switch initiates High or
Low speed ventilation.
This control also has an
ON/OFF Switch and a
Dehumidistat Dial.
20/40 ON/OFF
Dehumidistat
PART NO. 99-2040
The 20/40 Switch will toggle
from continuous low speed
ventilation to an intermittent
mode of 20 minutes fan ON (in
low speed) and 40 minutes fan
OFF. The Dehumidistat Dial will
initiate High Speed ventilation
when the indoor humidity level
exceeds the set point (regardless
position of the 20/40 Switch.).
This control also has an ON/OFF
Switch.
Recirculation Control
PART NO. 99-RECIRC
The Recirculation Switch will
toggle from continuous low
speed ventilation to
recirculation mode (closes the
fresh air damper and
circulates the building air).
The Dehumidistat Dial will
initiate High Speed
ventilation when the indoor
humidity level exceeds the set
point (regardless position of
the RECIRC Switch.). This
control also has an ON/OFF
Switch and a Dehumidistat
Dial.
Remote Dehumidistat
PART NO. 99-130 White
The Remote Dehumidistat
activates high speed ventilation
when the indoor humidity level
exceeds the set point.
12
20 Minute Timer
PART NO. 99-132
Crank Timer
PART NO. 99-101
Off 10
20
30
40
50
60
Remote Control Devices
Touch Pad
The Touch Pad initiates high
speed operation.
20 Minute Status Lights
The 20 Minute Status Light indicates
high speed operation is activated.
Crank Dial
Rotate the dial for up to 60
minutes high speed operation.
DEHUMIDISTAT
Optional Main Control Features
The amount of ventilation required in your home will fluctuate
according to the activity level in the house. Higher activity levels
require more ventilation.
Main controls can be mounted in a central location of the home (i.e.
beside the furnace thermostat) which will provide the user with
complete control over their ventilation system from a convenient
location.
The ON/OFF Switch
The ON/OFF Switch will turn the HRV ON or OFF. Controls with an
ON/OFF switch can be modified to ON/Standby by adjusting the circuit
board DIP Switches (Refer to "Mode DIP Switch Settings").
The Dehumidstat
Main controls feature a dehumidistat which is used to reduce high
indoor humidity levels during the heating season. The control has a
selector knob with setpoints ranging from 20% to 80% relative
humidity (RH). Most people are comfortable when indoor relative
humidity levels are in a range from 30% to 45%.
The dehumidistat switches the HRV to high speed ventilation when the
moisture level in the home exceeds the desired setpoint. The
dehumidistat should only be used during the heating season. It must be
set to the OFF position throughout the rest of the year.
Dehumidistat
Dial
High/Low
Speed Switch
ON/OFF
Switch
Dehumidistat
Dial
Recirculation
Switch
ON/OFF
Switch
Dehumidistat
Dial
Optional Timers
Install timers at each exhaust location of your system.
Dehumidistat
Dial
20/40 Switch
ON/OFF
Switch
• Connects to RED, BLACK and GREEN (LED drive) terminals.
• Use a minimum of three 20 gauge low voltage wires.
• Connect up to 4 on 100 ft (91 m) wire max.
• Mounts in a 2 x 4 box.
• Initiates high speed ventilation for up to 60 minutes.
• Requires 2 lead low voltage (20 gauge) wire.
• Mounts in a 2" x 4" box.

13
Location Selection
The HRV must be located in a heated space where it will be
possible to conveniently service the unit. Typically the HRV
would be located in the mechanical room or an area close to the
outside wall where the weather hoods will be mounted. If a
basement area is not convenient or does not exist, a utility or
laundry room may be used.
Attic installations are not normally recommended due to:
A) the complexity of work to install
B) freezing conditions in the attic
C) difficulty of access for servicing
Suspending the HRV
The hanging straps should be attached to the unit at the top end
corners (mounting screws are already located on the HRV case).
Securely fasten the other end of the straps to the floor joists with
wide head nails (not supplied), making sure the UNIT IS
LEVEL. The straps are designed to reduce the possibility of
noise, resonance or harmonics; therefore using the full length of
the strap between the HRV and the floor joists is recommended.
Wide Head Nails
(not supplied)
STRAPS
AND
SCREWS
(supplied)
WIDE HEAD
NAILS
(not supplied)
DETAIL
*NOTE:
Front clearance of
25 inches (635 mm)
is recommended
for servicing unit.
19"
(483)
14 3/4"
(375)
31"
(787)
Suspending the HRV using the
Provided Hanging Straps
Unit must be installed level to ensure proper
condensate drainage. Due to the broad range of
installation and operational conditions,
consideration must be given for the possibility
of condensation forming on the unit or
connecting ducting. Objects below the
installation may be exposed to condensate.
CAUTION
Locating and Suspending the HRV
Improper installation, adjustment, alteration,
service or maintenance can cause property
damage, personal injury or loss of life.
Installation and service must be performed by a
qualified installer or service agency.
WARNING
Electric shock hazard. Can cause
injury or death. Before attempting to
perform any service or maintenance,
turn the electrical power to unit OFF
at disconnect switch(es). Unit may
have multiple power supplies.
WARNING
All models except the RNC120D are designed for horizontal
installation only as shown.
Using full length hanger straps is recommended for vibration
control, but can be shorter if required.
A minimum of 25" (635mm clearance is recommended so the
door can be opened.

14
Suspending the RNC120D
STRAPS
AND
SCREWS
(supplied)
JOIST
FASTENERS
(not supplied)
DETAIL
Using full length hanger
straps is recommended
for vibration control, but
can be shorter if required.
Horizontal Installation
Wall Mounting the HRV
Vertical Installation
The unit must be mounted level for proper
drainage of the condensate pans.
ATTENTION
Suspending the RNC120D
The hanging straps should be attached to the unit at the top end
corners (mounting screws are already located on the HRV case).
Securely fasten the other end of the straps to the ceiling making
sure the UNIT IS LEVEL. The straps are designed to reduce the
possibility of noise, resonance or harmonics; therefore using the
full length of the strap between the HRV and the floor joists is
recommended.
"L" BRACKETS (not included) may be installed if wall
mounting is desired for the vertical installation.
It is important to isolate the "L" BRACKET from the attached
surface to minimize vibration.
Use the hanging strap hardware to attache the brackets. Do not
drill additional holes in the HRV.

15
Drain Connection (HRV Only)
During a defrost cycle, the HRV may produce some
condensation. This water should flow into a nearby drain, or be
taken away by a condensate pump.
The HRV cabinet has prepunched holes for the drain (see
below). Insert the drain spout through the hole in the drain pan.
Do not forget the “O ring” which seals each spout to the pan
REMEMBER TO HAND TIGHTEN ONLY the washer and
lock nut which hold the drain spout in place.
Construct a P-Trap using the plastic tee connector. Cut two
lengths of hose and connect each piece to an end of the “T”
fitting, then connect the other ends to the two drain spouts.
Position the “T” fitting to point upward and connect the drain
line. Tape or fasten base to avoid any kinks. Pour a cup of water
into the drain pan of the HRV after the drain connection is
complete. This creates a water seal which will prevent odors
from being drawn up the hose and into the fresh air supply of
the HRV.
Drain Connections
Note: Secondary drain pan may be required to
protect from condensate leakage.
Use drain spout provided in
door. “P” trap must be at least
6” (152 mm) below unit.
Do not remove
these drain plugs
1/2” I.D.
condensate line
Use “T” between drain pans
to create a “P Trap”. “P” trap
must be at least 6” (152 mm)
below unit.
Do not remove
cap from drain spout
1/2” I.D.
condensate line
Drain trap and tubing MUST be below bottom of
door with 1/4" per foot downwards slope away
from unit.
CAUTION
The HRV and all condensate lines must be
installed in a space where the temperature is
maintained above the freezing point or freeze
protection must be provided.
CAUTION
Drain Set-up for Vertical Installation
Drain Set-up for Horizontal Installation
DRAIN
SPOUT
ZIP TIE
TO DRAIN
TEE
CONNECTOR
DRAIN
SPOUT
PRE-PUNCHED HOLES (2)
DRAIN PAN DRAIN PAN
1/2 " I.D.
DRAIN HOSE
DRAIN HOSE PLUMBING
DRAIN
SPOUT DRAIN
SPOUT
TO DRAIN
1/2" HARD PIPE
TEE
JOINT
PRE-PUNCHED HOLES (2)
DRAIN PAN DRAIN PAN
HARD PIPE PLUMBING
"P" Trap (HRV only)
Model RNC120D

16
The Three Methods of Installation
The three methods of installation for the HRV system are the
Simplified, Partially Dedicated and Fully Dedicated
Installations. Refer to the installation illustrations in this manual.
Simplified Installations
The Simplified Installation draws stale air from the cold air
return duct of the air handler/furnace and introduces an equal
amount of fresh air farther downstream into the cold air return.
Refer to "The Simplified Installation" in this manual.
The air handler/furnace blower must be running when the unit is
operating for this system to be effective. Refer to "Interlocking
HRV Operation to an Airhandler/Furnace Blower".
Partially Dedicated Installations
The Partially Dedicated Installation draws stale air from specific
points in the house and introduces an equal amount of fresh air
into the cold air return. Refer to "The Partially Dedicated
Installation" in this manual.
Stale air ducts should be installed where the worst air quality
problems occur (bathroom, kitchen, and laundry room). Each
location with a stale air duct should have a timer which will
initiate high speed ventilation. Refer to "Optional Timers" in this
manual.
The air handler/furnace blower should be running when the
HRV is operating to evenly distribute the fresh air throughout
the house. Refer to "Interlocking HRV Operation to an
"Airhandler/Furnace Blower".
Fully Dedicated Installations
The Fully Dedicated Installation draws stale air from specific
points in the house and introduces an equal amount of fresh air
to specific locations of the house. This system is not connected
to an air handler/furnace. Refer to "The Fully Dedicated
Installation" in this manual.
Stale air ducts should be installed where the worst air quality
problems occur (bathroom, kitchen, and laundry room). Each
location with a stale air duct should have a timer which will
initiate high speed ventilation. Refer to "Optional Timers" in this
manual.
Fresh air ducts should be installed to all bedrooms and living
areas, excluding bathrooms, kitchen and utility areas. Grilles
should be located high on a wall or in ceiling locations. Grilles
that diffuse the air comfortably such as the Round Diffuser are
recommended. If the floor is the only option available, then
special care should be taken in locating grilles. Areas such as
under baseboard heaters will help to temper the air. Also,
optional inline duct heaters are available for mounting in the
supply duct work to add heat if required.
Air Duct Design and Installation
A well designed and installed ducting system will allow the
HRV to operate at its maximum efficiency.
Always try to keep duct runs as short and straight as possible.
See Installation Diagrams for various installation options.
The inner and outer liners of the flexible insulated duct must be
clamped to the sleeve of the weatherhoods (as close to the
outside as possible) and the appropriate port on the HRV. It is
very important that the fresh air intake line be given special
attention to make sure it is well sealed. A good bead of high
quality caulking (preferably silicone sealant) will seal the inner
flexible duct to both the HRV port and the weatherhood prior to
clamping with a large zip tie.
To minimize air flow restriction, the flexible insulated duct that
connects the two outside weatherhoods to the HRV should be
stretched tightly and be as short as possible.
Twisting or folding the duct will severely restrict air flow.
Installing the Ducting Between the HRV & Living Areas
in the House
To maximize airflow in the duct system, all ducts should be kept
short and have as few bends or elbows as possible. Forty-five
degree elbows are preferred to 90° elbows. Use “Y” tees instead
of 90° elbows whenever possible.
All duct joints must be fastened with screws, rivets or duct
sealant and wrapped with mastic or a quality duct tape to
prevent leakage. Mastic is preferred but if duct tape is used, we
recommend aluminum foil duct tape.
Galvanized ducting from the HRV to the living areas in the
house is recommended whenever possible, although flexible
duct can be used in moderation if necessary.
To avoid possible noise transfer through the duct system, a short
length (approximately 12 inches or 300mm) of non-metallic
flexible insulated duct should be connected between the HRV
and the supply/exhaust duct system.
The main supply and return lines to/from the HRV must be 6
inches (150mm) minimum. Branch lines to the individual rooms
may be as small as 4 inches (100mm), but 5 inch (125mm) lines
are preferred .
All ducts running through attics and unheated spaces must be
sealed and insulated to code.
Installation Methods
Include a short length of fabric, flex duct or
other non-metallic connector in the “Fresh Air to
Building” hard ducted line in order to keep the
HRV separately grounded (electrically) from the
air handler. This will avoid a possible shock
hazard to service people if a short to ground
develops in one of the devices.
WARNING
Applications such as greenhouses, atriums,
swimming pools, saunas, etc. have unique
ventilation requirements which should be
addressed with an isolated ventilation system.

17
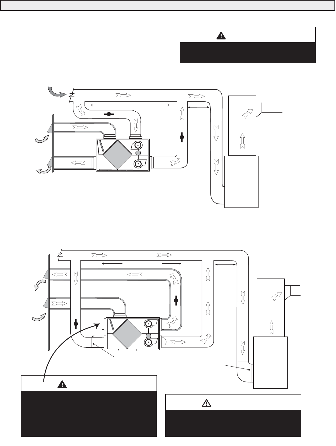
The Simplified Installation (Return/Return Method)
Defrost air port needs to be drawn from clean
area without combustion appliances. To avoid
backdrafting of combustion products, never
draw
defrost air from a room with a naturally
aspirated
appliance, i.e. furnace, hot water
heater, gas dryer, stove, fire place etc.
WARNING
Air
Handler
Outdoors
*Unit is normally balanced on
HIGH speed with air handler
blower ON.
Cool Air
Return
Return Air
Fresh Air From Outside
3'
(1 m)
min.
recommended
Stale Air To Outside
Stale Air From Building
Fresh Air To House
High efficiency filter
or electronic air cleaner
Field-supplied
Balancing Damper
(optional)
FIVE PORT MODELS - Simplified Installation for Models RNC10/RNC20
Weatherhood arrangement - requires a minimum
of 6' (2m) separation and a minimum of 18" (460mm)
clearance above grade or anticipated snow level.
CAUTION
• It is mandatory that the furnace run continuously or HRV
operation be interlocked with the furnace.
• Check local codes/authority having jurisdiction for
acceptance.
HRV must be balanced.
Refer to “Airflow Balancing” in this manual.
WARNING
RETURN AIR
DIRECT CONNECTION of both the HRV SUPPLY AIR STREAM and
EXHAUST AIR STREAM to the FURNACE COLD AIR RETURN
Outdoors
Cool Air
Return
NOTES:
1. Furnace blower is required to operate when ventilation from HRV is required.
The furnace must be set to run continuously or interlocked with HRV.
2. A minimum separation of 40 inches (1 m) is required between the two direct connections.
3. The exhaust air connection should be upstream of the supply air connection to prevent
exhausting any fresh air.
4. Weatherhood arrangement is for drawing purposes only. Six feet (2 m) minimum separation
required. Eighteen inches (460 mm) above grade minimum.
5. Due to the differences in pressure between the HRV and the equipment it is being
connected to, the HRV's airflow must be confirmed on site, using the balancing
procedure found in the installation manual.
3' (1 m) min.
recommended
Forced Air
Furnace
40" (1m) MINIMUM
FOUR PORT MODELS
40" (1m) MINIMUM
*Unit is normally balanced on
HIGH speed with air handler
blower ON.

18
The Partially Dedicated Installation
Defrost air port needs to be drawn from clean
area without combustion appliances. To avoid
backdrafting of combustion products, never
draw
defrost air from a room with a naturally
aspirated
appliance, i.e. furnace, hot water
heater, gas dryer, stove, fire place etc.
WARNING
FIVE PORT MODELS - Partially Dedicated Installation for Models RNC10/RNC20
Weatherhood arrangement - requires a minimum
of 6' (2m) separation and a minimum of 18" (460mm)
clearance above grade or anticipated snow level.
CAUTION
• Stale air drawn from key areas of home
(bathroom, kitchen, laundry)
• Fresh air supplied to return air duct of air handler HRV must be balanced.
Refer to “Airflow Balancing” in this manual.
WARNING
FOUR PORT MODELS
DIRECT CONNECTION of the SUPPLY AIR STREAM to the FURNACE COLD AIR RETURN
(Stale air drawn from key areas of home)
Forced Air
Furnace
Outdoors * Unit is normally balanced
on HIGH speed
with furnace blower ON.
EXHAUST AIR from various parts of home.
i.e. bathrooms (if required), kitchens (if required).
Cool Air
Return
NOTES:
1. Furnace blower is recommended to operate when HRV is on to provide good air distribution.
2. Weatherhood arrangement is for drawing purposes only. 6' (2 m) minimum separation required.
18" (460 mm) above grade minimum.
3. Due to the differences in pressure between the HRV and the equipment it is being connected to,
the HRV's airflow must be confirmed on site, using the balancing procedure found in
the installation manual.
4. The duct port configuration (Fresh Air from Outside, Stale Air to Outside, etc.) varies from model
to model. Check specifications for the duct configuration on your model.
Return Air
3' (1 m) min .
recommended
Air
Handler
Outdoors
High efficiency filter
or electronic air cleaner
Field-supplied
Balancing Damper
(optional)
Cool Air
Return
Return Air
3' (1 m) min .
recommended
Stale Air To Outside
Fresh Air From Outside
STALE AIR from various parts of home.
i.e. bathrooms (if required), kitchens (if required).
* Unit is normally balanced
on HIGH speed
with furnace blower ON.

19
The Fully Dedicated Installation
Defrost air port needs to be drawn from clean
area without combustion appliances. To avoid
backdrafting of combustion products, never
draw
defrost air from a room with a naturally
aspirated
appliance, i.e. furnace, hot water
heater, gas dryer, stove, fire place etc.
WARNING
FIVE PORT MODELS - Fully Dedicated Installation for Models RNC10/RNC20
Weatherhood arrangement - requires a minimum
of 6' (2m) separation and a minimum of 18" (460mm)
clearance above grade or anticipated snow level.
CAUTION
• Stale air drawn from key areas of home
(bathroom, kitchen, laundry)
• Fresh air supplied to main living areas of house HRV must be balanced.
Refer to “Airflow Balancing” in this manual.
WARNING
FOUR PORT MODELS - Models RNC155/RNC200
* Unit is normally balanced
on HIGH speed
with furnace blower ON.
Outdoors
*Unit is normally balanced on HIGH speed
with air handler blower ON.
NOTES:
1. Weatherhood arrangement is for drawing purposes only. 6' (2m) minimum separation required.
18" (460mm) above grade minimum or above anticipated snow level .
2. The HRV air flow must be confirmed on site, using the balancing procedure found in the installation manual.
Fresh air to house -
main living areas...
bedrooms, living room,
rec. room etc.
Stale Air from various
parts of home.
i.e. bathrooms (if required)
kitchens (if required)
Outdoors
Stale Air To Outside
Fresh Air From Outside
Field-supplied
Balancing Damper
(optional)
STALE AIR from various parts of home.
i.e. bathrooms (if required), kitchens (if required).
Fresh air to house -
main living areas...
bedrooms, living room,
rec. room etc.

Intake Weatherhood Requirements
• Should be located upstream (if there are prevailing winds) from the
exhaust outlet.
• At least 6' (2m) from the exhaust weatherhood.
• At least 6' (2m) away from dryer vents and air handler exhaust.
• A minimum of 6' (2m) from driveways, oil fill pipes, gas meters,
swimming pools or garbage containers.
• At least 18" (460mm) above the ground, or above the depth of expected
snow accumulation.
• At least 3' (1m) from the inside/outside corner of the building.
• Do not locate in a garage, attic, or crawl space.
Exhaust Weatherhood Requirements
• At least 6' (2m) from the ventilation air intake.
• At least 18" (460mm) above ground or above the depth of snow
accumulation.
• At lease 3' (1m) away from the corner of the building.
• At least 3' away from gas meter, electric meter or a walkway where fog
or ice could create a hazard.
• not into a garage, workshop or other unheated space.
When installing the weatherhood, its outside perimeter must be sealed
with exterior caulking.
Grilles
Adjustable grilles should be used to balance the flow rates into and out of
various rooms.
Grilles or diffusers should be positioned high on the wall or in the ceiling.
Kitchen exhaust grilles must never be connected to a range hood. They
should be installed at least 4 feet (1.2m) horizontally away from the stove.
This grille includes a removable grease filter. Canadian building codes
require that kitchen grilles be equipped with washable filters.
Field-supplied balancing dampers should be installed external to the unit to
balance the amount of stale air being exhausted with the amount of fresh air
being brought into the house. Refer to Air flow Balancing section.
20
Grilles and Weatherhoods
36" (1m)
recommended min.
36" (1m)
recommended min.
6' (2m)
recommended min.
18" (460mm) min. 18" (460mm) min.
OUTSIDE CORNER
INTAKE
EXHAUST
INSIDE CORNE
R
Weatherhood arrangement - requires a minimum of 6'
(2m) separation and a minimum of 18" (460mm)
clearance above the higher of the grade or anticipated
snow level.
CAUTION
Weatherhood Clearances
1. ThermalCollarslidesovergalvanized
sleeveofWeatherhood.
2. FastenThermalCollartoBelt.
3. SlidetheInsulatedFlexibleDuctingover
theWeatherhood'sgalvanizedsleeveand
fastenittotheThermalCollar.
4. Hoodishingedtoallowforeasyaccess
forcleaningofbirdscreen.
1/4"(6mm)SCREEN
(frontview)
EXTERIOR
WALL
SCREEN
(sideview)
COLLARISSUPPLIEDTO
ENSUREVAPOURBARRIER
IS100%SEALEDTO
WALLPLATE
12"galvanized
pipesupplied
CAUTION
Lifebreath Techgrille
4" (100mm) Part No. 99-140
5" (125mm) Part No. 99-145
6" (150mm) Part No. 99-141
8" (200mm) Part No. 99-148
Lifebreath Weatherhoods
5" (125mm) Part No. 99-185
6" (150mm) Part No. 99-186
7" (200mm) Part No. 99-187
Lifebreath
Kitchen Grille
6” x 10” Kitchen Grille
Part No. 10-002
Replacement Grease Filter
Part No. 10-002-2
REMOVABLE
FILTER
Weatherhood Installation
Local codes may require greater distances.

21
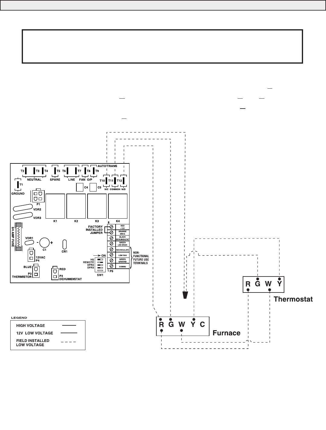
Electrical
The HRV unit should be plugged into a standard designated (120VAC)
electrical outlet with a ground. The outlet should be serviced by a separate
15 amp/120V circuit. An extension cord should not be used with this
appliance. A qualified service technician should make any required
electrical connections.
Remote Control Connections
Prior to connecting remote devices, it is advisable to run
self test on the HRV/ERV.
Low voltage connections between the remote controls, the dehumidistat, or
the fan timer should be made by a qualified service technician. Low voltage
wires from the remote controls are connected to the HRV micro-processor
board.
In order to prevent electric shock when cleaning
or servicing the HRV, it is extremely important to
confirm the polarity of the power line that is
switched by the safety (disconnect) switch. The
hot line (black) is the proper line to be switched.
To confirm the proper polarity, use a voltmeter
or test lamp to ensure there is no power after
the switch when the door is open. Check
between that point and ground (on the cabinet).
Always make sure that the HRV is properly
grounded.
WARNING
Figure 1 - Factory DIP Switch Settings
The factory setting of the DIP switches (located on the circuit board)
provides continuous low speed ventilation. Optional Remote Controls will
initiate high speed ventilation.
Remote controls with an ON/OFF switch (refer to "Remote Control
Devices" in this manual) will shut the entire system down when the remote
control is in the OFF position. Changing the remote control from OFF to
STANDBY can be achieved by Setting the DIP Switch as per Figure 2.
Figure 2-DIP Switch Settings for Standby (When using
a Remote Control Device that has an ON/OFF Switch)
This DIP Switch Setting can be adjusted when using a system control that
has an ON/OFF switch (refer to "Remote Control Devices" in this manual).
"STANDBY" is achieved when the Remote Control Switch is in the "OFF"
position. The Dehumidistat and Timers will initiate high speed ventilation
regardless of the "ON/OFF" switch position when this DIP switch
configuration is used.
Changing OFF to STANDBY
HS
REMOTE
DFR2
DFR3
ON
The ventilator automatically operates on its lowest speed when plugged in
or switched on. This setting is factory supplied from an autotransformer
with two selectable low speeds. To switch to a continuous medium low
speed, an installing contractor must interchange the red and blue wires from
the autotransformer inside the electrical box. Whether or not this change is
made, the HRV will only be able to access a single selected low speed.
High speed is available with the use of optional remote controls connected
to the appropriate terminals inside the electrical box.
Increasing Low Speed to Medium Low
HS
REMOTE
DFR2
DFR3
ON
Figure 1 - Factory setting for OFF Figure 2 - Contractor adjusted
setting for STANDBY
Figure 2 may not meet building code conformance
in certain geographical areas. Check with your
local building authority.
ATTENTION

22
Red to Red
Black to
Black
Green LED
Drive to Green
DEHUMIDISTAT
Red to Red
Orange to
Orange
Black to
Black
Dehumidistat Ventilation Control
Part No. 99-116
20 Minute Timer
(shown in a Decora cover plate)*
Red to Red
Black to Black
Remote Dehumidistat
Part No. 99-130W
Remove
factory
installed
jumper when
installing this
control
Factory
installed
jumper
Factory
installed
jumper
Circuit Board
Terminal Strip
Circuit Board
Terminal Strip
Circuit Board
Terminal Strip
Red to Red
Black to
Black
Red to Red
Orange to
Orange
Black to Black
2040 ON/OFF Dehumidistat
Part No. 99-2040
Crank Timer
Part No. 99-101
Red to Red
Black to Black
Recirculation Control
Part No. 99-RECIRC
Remove
factory
installed
jumper when
installing this
control
Remove
factory
installed
jumper when
installing
this control
Factory
installed
jumper
Circuit Board
Terminal Strip
Circuit Board
Terminal Strip
Circuit Board
Terminal Strip
Low Fan
to Blue
Orange to
Orange
Recirculate
to Blue
Off 10
20
30
40
50
60
* The Decora cover plate (Part No. 99-107W) is a standard switch plate.
Red to Red
Comms to
Yellow
Digital Electronic Timer (DET)
Part No. 99-104
Factory
installed
jumper
Circuit Board
Terminal Strip
Green
Ground
to Green
ATTENTION
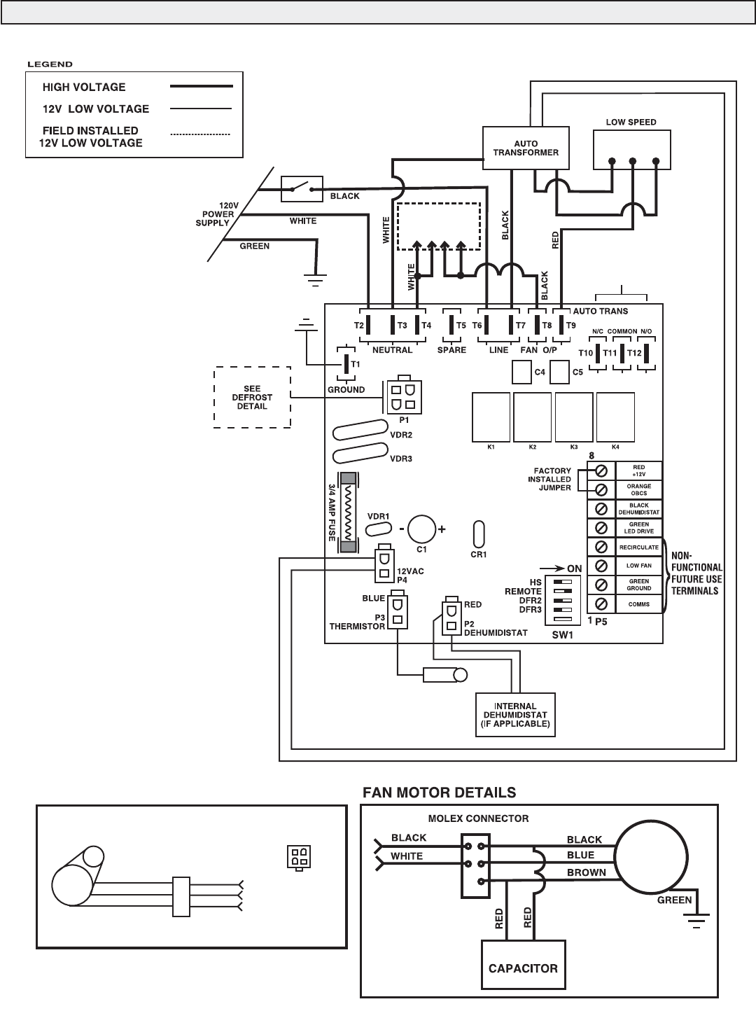
Controls will use 2, 3 or 4 lead 20 gauge wire. Note
the number of leads required for each control (refer
to the above illustrations).
Wiring the Controls

23
Recirculating Damper Defrost (4 port models)
The recirculating damper defrost HRV has an electronically
controlled damper defrost mechanism. The defrost timer is
activated when the outside temperature drops below 27°F (-
3°C). A motor driven damper door mechanism closes off the
supply air from outside allowing the exhaust air to recirculate
through the unit. After the defrost period, the damper operates in
the opposite direction to reopen the fresh air port. Defrost cycle
repeats until the temperature again rises above 27°F (-3°C).
Damper Defrost (5 port models)
The damper defrost HRV has a fifth port for defrost. An
electronically controlled damper defrost mechanism activates
the defrost timer when the outside temperature drops below
27°F (-3°C). A motor driven damper door mechanism closes off
the supply air from outside allowing room air to enter through
the fifth port of the unit. After the defrost period, the damper
operates in the opposite direction to reopen the fresh air port.
Defrost cycle repeats until the temperature again rises above
27°F (-3°C).
Defrost Operation
Lengthening the run time may result in ice
buildup on the core.
CAUTION
Defrost Cycle DIP Switch Settings - Increasing the Run Time
Defrost DIP Switch Settings (located on the circuit board) can be
adjusted to increase the unit’s run (ventilation) time. The three
minute defrost time cannot change.
HS
REMOTE
DFR2
DFR3
ON
SW1
*Lengthening the run time may result in ice build-up on the core.
HS
REMOTE
DFR2
DFR3
ON
SW1
HS
REMOTE
DFR2
DFR3
ON
SW1
OFF ON
OFF
ON
Factory Setting
3 minute defrost time
17 minute run time
Option 1*
3 minute defrost time
25 minute run time
Option 2*
3 minute defrost time
30 minute run time
FRESH AIR
FROM OUTSIDE
STALE AIR
TO OUTSIDE
FRESH AIR
TO INSIDE
FILTERS
BLOWERS
RECIRCULATING
DEFROST
DAMPER
MOTOR
CORE
STALE AIR
FROM INSIDE
STALE AIR
TO OUTSIDE
FRESH AIR
FROM OUTSIDE
STALE AIR
FROM INSIDE
FRESH AIR
TO INSIDE
BLOWERS
DEFROST
DAMPER
DEFROST
PORT
FILTERS

24
It is necessary to have balanced air flow in an HRV. The volume of air
brought in from the outside must equal the volume of air exhausted by
the unit. If the air flow is not properly balanced, then:
• The HRV may not operate at its maximum efficiency
• A negative or positive air pressure may occur in the house
• The unit may not defrost properly
• Failure to balance HRV properly may void warranty
Excessive negative pressure may have several undesirable effects. In
some geographic locations, soil gases such as methane and radon gas
may be drawn into the home through basement/ground contact areas.
Read the Application Warning in Clearances & Requirements section
of this manual!
Prior to balancing, ensure that:
1. All sealing of the duct system has been completed.
2. All of the HRV’s components are in place and
functioning properly.
3. Balancing dampers are fully open.
4. Unit is on HIGH speed.
5. Air flow in branch lines to specific areas of the house should be
adjusted first prior to balancing the unit. A smoke pencil used at the
grilles is a good indicator of each branch line's relative air flow.
6. After taking readings of both the stale air to the HRV duct and fresh
air to the house duct, the duct with the lower CFM ([L/s] velocity)
reading should be left alone, while the duct with the higher reading
should be dampered back to match the lower reading.
7. Return unit to appropriate fan speed for normal operation
8. A field-supplied balancing damper for the stale air side is required
for system balancing.
Balancing Procedure
The following is a method of field balancing an HRV using a Pitot
tube, which is advantageous in situations when flow stations are not
installed in the duct system. Procedure should be performed with the
HRV on high speed.
The first step is to operate all mechanical systems on high speed, which
have an influence on the ventilation system, i.e. the HRV itself and the
air handler, if applicable. This will provide the maximum pressure that
the HRV will need to overcome, and allow for a more accurate balance
of the unit.
Drill a small hole in the duct (about 3/16"), three feet downstream of
any elbows or bends, and one foot upstream of any elbows or bends.
These are recommended distances but the actual installation may limit
the amount of straight duct.
The Pitot tube should be connected to a magnehelic gauge or digital
manometer capable of reading from 0 to 0.25 in. (0-62 Pa) of water,
preferably to 3 digits of resolution. The tube coming out of the end of
the Pitot is connected to the high pressure side of the gauge. The tube
coming out of the branch of the Pitot is connected to the low pressure
or reference side of the gauge.
Insert the Pitot tube into the duct; pointing the tip into the air flow.
For general balancing it is sufficient to move the Pitot tube around in
the duct and take an average or typical reading. Repeat this procedure
in the other (supply or return) duct. Determine which duct has the
highest air flow (highest reading on the gauge). Then damper that air
flow back to match the lower reading from the other duct. The flow
should now be balanced.
Actual air flow can be determined from the gauge reading. The value
read on the gauge is called the velocity pressure. The Pitot tube comes
with a chart that will give the air flow velocity based on the velocity
pressure indicated by the gauge. This velocity will be in either feet per
minute or meters per second. To determine the actual air flow, the
velocity is multiplied by the cross sectional area of the duct being
measured.
This is an example for determining the air flow in a 6" duct.
The Pitot tube reading was 0.025 inches of water.
From the chart, this is 640 feet per minute.
The 6" duct has a cross sectional area of
= [3.14 x (6"÷12)2]÷4
= 0.2 square feet
The air flow is then:
640 ft./min. x 0.2 square feet = 128 cfm
For your convenience, the cross sectional area of some common round
duct is listed below:
DUCT DIAM. (inches) CROSS SECTION AREA (sq. ft.)
5 0.14
6 0.20
7 0.27
The accuracy of the air flow reading will be affected by how close to
any elbows or bends the readings are taken. Accuracy can be increased
by taking an average of multiple readings as outlined in the literature
supplied with the Pitot tube.
Ensure balanced air flow in HRV. Excessive
positive pressure may drive moist indoor air into
the external walls of the building where it may
condense (in cold weather) and degrade
structural components. May also cause key
holes to freeze up.
CAUTION
Ensure balanced air flow in HRV/ERV. Excessive
negative pressure may also cause the back-
drafting of vented combustion equipment.
WARNING
Air Flow Balancing

25
Air Flow Balancing
Place pitot tube a minimum of 18" from blower or elbows
Note: Duct connections may vary,
depending on model.
Outdoors
MAGNEHELIC
Pitot
tube Magnehelic
gauge
MAGNEHELIC
Magnehelic
gauge
Pitot
tube
Additional dampers
may be required
Placement of Pitot Tube HRV
MAGNEHELIC
DUCT
AIR
FLOW
Pitot tube
High Pressure Side
Low Pressure Side
Magnehelic gauge
Pitot Tube and Gauge
Pitot Tube Air Flow Balancing Kit
Part No. 99-167
1 - magnehelic gauge
1 - Pitot Tube and hose
1 - Carry Case
ATTENTION
Apply use of balancing dampers as
required.
Push and turn with slotted
screwdriver. Damper
automatically locks when
pressure is released.
When connecting ductwork to the collar, take
note where screws are located. Screws should
be located no further
than 1/2” from outside edge of collar, so as not
to impede operation of the damper.
1/2”
Hard/Rigid
ducting
Insulated flexible
ducting
Installations where the HRV is ducted
directly to the return of a furnace may
require additional dampening on the fresh air
to building duct.
This is due to the high return static pressures
found in some furnace installations.
Balancing Collar Instructions
Often the “Fresh Air to House” ducting will have the heaviest air flow which must be dampered down. A Balancing Damper is
located in the “Fresh Air to House” collar. The Balancing Collar feature is not available on all models.
NOTE
Graphic is for illustrative purposes only. Duct
connection ports may vary.

26
AccuFlow Gauge Kit
1 - Accu-Flow Balancing Gauge
2 - Connection Hoses
4 - Rubber Fittings
1 - Instruction Page
Lifebreath Accu-Flow is designed to quickly and accurately balance the
airflows on units equipped
with balancing ports. Normally the HRV/ERV would be balanced on
high speed. If the HRV/ERV is connected to a forced air system, both
systems should be set to run at the highest operational speed when
balancing is performed.
Procedure:
Step 1 Remove balancing port covers.
Step 2 Insert rubber fittings into balancing ports on door. (Use light pressure until fitting is snug).
Step 3 Attach tubes to balancing gauge.
Step 4 Place gauge on metal door (gauge is equipped with a magnetic strip). Ensure gauge is level/plumb.
Step 5 Connect tubes to door ports as illustrated in step 5 (record readings).
Step 6 Connect tubes to door ports as illustrated in Step 6. (record readings).
Note: It is normal practice to lightly tap gauge if reading is non-responsive.
Step 7
Damper airflows as required.
Step 8
Repeat Steps 5 and 6 as required to confirm airflows
Step 5
Measuring Fresh Air Side (Always connect left side port
first).
10
20
30
40
70
60
70
80
90
100
0
10
20
30
40
70
60
70
80
90
100
0
Fresh Air
Step 6
Measuring Stale Air Side (Always connect left side port
first).
Air Flow Balancing using AccuFlow Gauge Part No. 99-170 Models RNC155 and RNC200 Only
Stale Air

27
Air Flow Balancing using the Door Ports Models RNC155 and RNC200 Only
The door ports ( MODELS RNC155 & RNC 200) are designed
to quickly and measure the airflows for balancing.
Normally the HRV would be balanced on high speed. If the
HRV is connected to a forced air system, both systems should be
set to run at the highest operational speed when balancing is
performed.
Balancing Procedure
Step 1 Remove balancing port covers.
Step 2 Insert one end of each connection hose into a rubber
fitting. (Use light pressure until fitting is snug).
Step 3 Attach the connection hoses to pressure gauge
Step 4 Fresh Air - Connect hoses to door ports as illustrated
(record reading).
Step 5 Stale Air - Connect hoses to door ports as illustrated
(record reading).
Step 6 Refer to the Airflow Reference Chart for the conversion
of gauge reading to airflow reading.
Step 7 Damper the airflows as required to balance the system.
The fresh airflow must equal the stale airflow.
Step 8 Repeat steps 4 to 7 as required to confirm airflows.
Magnehelic Door Port Balancing Kit
Part No. 99-206
Use the Magnehelic Gauge Kit (Part No. 99-206) for door port
balancing.
1 - Pressure Gauge 4 - Rubber Fittings
2 - Connection Hoses 1 - Instruction Page
Fresh Air
Step 4
Measuring Fresh Air Side (Connect to both ports at the same time).
MAGNEHELIC
Pressure
Gauge
MAGNEHELIC
Pressure
Gauge
Stale Air
Step 5
Measuring Stale Air Side (Connect to both ports at the same time).
Pressure Gauge
Reading
Fresh Air
Stream Flow
Stale Air
Stream Flow
(in w.g.) (cfm) (cfm)
0.070 75 54
0.080 80 59
0.090 84 65
0.100 89 70
0.110 93 75
0.120 98 81
0.130 102 86
0.140 106 91
0.150 111 97
0.160 115 102
0.170 120 114
0.180 124 118
0.190 128 123
0.200 133 128
0.210 137 133
0.220 142 138
0.230 146 143
0.240 151 148
0.250 155 153
0.260 159 158
0.270 164 163
0.280 168 167
0.290 173 172
0.300 177 177
0.310 181 182
0.320 186 187
0.330 190 192
0.340 195 197
Airflow Reference Chart
Door port balancing is only available for Models
RNC155 and RNC200.

28
When using the Interface relay contacts to initiate blower operation on a
furnace, certain thermostats will initiate the outdoor cooling condenser when
R and G are closed.
Use this wiring configuration to prevent the Interface relay contacts from initializing
the condenser unit. This problem can occur at the thermostat because the Y
terminal is connected to the Gterminal internal to the stat. When Rand Gare
closed at the furnace (by dehumidistat or relay) 24 Volts is sent to Gat thermostat.
24 Volts is then sent through Ywhich will initiate outdoor condenser.
Wire
Connector
Interlocking HRV Operation to an Airhandler/Furnace Blower

29
Wiring Diagrams Model RNC5-TPD
DEFROST DETAILS
P1
12
3
4
PIN 1 - RED
PIN 2 - ORANGE
PIN 3 - BLACK
PIN 4 - SPARE
PCB PLUG - IN
RED
BLACK
PLUG IN
CONNECTOR
BI-DIRECTIONAL
DAMPER MOTOR
ORANGE
RED
BLACK
ORANGE
Model RNC5 (Only)
TO
MOTORS
BLUE
RED
INTERFACE
RELAY CONTACTS

30
Wiring Diagrams RNC120D HRV Control Box
DEFROST DETAILS
P1
12
3
4
PIN 1 - RED
PIN 2 - ORANGE
PIN 3 - BLACK
PIN 4 - SPARE
PCB PLUG - IN
RED
BLACK
PLUG IN
CONNECTOR
BI-DIRECTIONAL
DAMPER MOTOR
ORANGE
RED
BLACK
ORANGE
TO
MOTORS
INTERFACE
RELAY CONTACTS
BLUE
60-120D-WIRING

31
RNC3WIRINGDIAGRAM
HIGHVOLTAGE
12VLOWVOLTAGE
FIELDINSTALLED
LEGEND
12VLOWVOLTAGE
FANMOTORDETAILS
CAPACITOR
ORANGE
WHITE
BLACK
GREEN
DIRECTMOUNTEDCAPACITOR
T6
T9
RED
YELLOW
P1
12
3
4
PIN1-BLACK
PIN2-ORANGE
PIN3-RED
PIN4-SPARE
PCBPLUG-IN
RED
BLACK
PLUGIN
CONNECTOR
BI-DIRECTIONAL
DAMPERMOTOR
ORANGE
RED
BLACK
ORANGE
DEFROSTDETAILS
P1
12
3
4
PIN1-RED
PIN2-ORANGE
PIN3-BLACK
PIN4-SPARE
PCBPLUG-IN
RED
BLACK
PLUGIN
CONNECTOR
BI-DIRECTIONAL
DAMPERMOTOR
ORANGE
RED
BLACK
ORANGE
ModelRNC5(Only) +-
12VAC
P4
N/C COMMON N/O
TO
MOTOR
K1 K2 K3 K4
3/4AMPFUSE
CR1
C1
VDR1
VDR2
VDR3
AUTOTRANS
T9T8T6T5T4T3T2
P1
SPARE FAN O/P
C4 C5
P5
1
8
GREEN
WHITE
BLACK
120V
POWER
SUPPLY
WHITE
BLUE
BLACK
RED
INTERFACE
RELAYCONTACTS
AUTO
TRANSFORMER
T7
NEUTRAL LINE T10 T11 T12
P2
DEHUMIDISTAT
RED
P3
THERMISTOR
BLUE
INTERNAL
DEHUMIDISTAT
(IFAPPLICABLE)
SEE
DEFROST
DETAIL
T1
GROUND
RED
+12V
ORANGE
OBCS
BLACK
DEHUMIDISTAT
GREEN
LEDDRIVE
RECIRCULATE
LOWFAN
GREEN
GROUND
COMMS
FACTORY
INSTALLED
JUMPER
HS
REMOTE
DFR2
DFR3
SW1
ON
NON-
FUNCTIONAL
FUTURE USE
TERMINALS
Wiring Diagrams RNC95/RNC10/RNC20/RNC155/RNC200
98-RNC3-001 INSHRV
0104

32
Troubleshooting
Poor Air Flow
Supply air feels cold
Dehumidistat is not Operating
Humidity Levels are too High in Winter
Condensation is appearing on the
windows
Humidity Levels are too Low
HRV and / or Ducts Frosting up
Condensation or Ice Build Up in
Insulated Duct to the Outside
Water in the bottom of the HRV
20 Minute Timer Not Working
•1/4” (6mm) mesh on the outside hoods is plugged
•filters plugged
•core obstructed
•house grilles closed or blocked
•dampers are closed if installed
•poor power supply at site
•duct is restricting HRV
•improper speed control setting
•HRV air flow improperly balanced
•poor location of supply grilles, the air flow may irritate
the occupant
•outdoor temperature extremely cold
•improper connection to ventilator
•external low voltage is shortened out by a staple or nail
•check dehumidistat setting it may be on OFF
•dehumidistat is set too high
.•lifestyle of the occupants
•moisture coming into the home from an unvented or
unheated crawl space
•moisture is remaining in the washroom/bathroom and
kitchen areas
•condensation seems to form in the spring and fall
•HRV is set at too low a speed
•dehumidistat control set too low
•blower speed of HRV is too high
•lifestyle of occupants
•HRV air flow may be improperly balanced
•HRV air flow is improperly balanced
•malfunction of the HRV defrost system
•incomplete vapor barrier around insulated duct
•a hole or tear in outer duct covering
• drain pans plugged
• improper connection of HRV drain lines
• HRV is not level
•drain lines are obstructed
• HRV heat exchange core is not properly installed
•Wiring
•Faulty control
•Faulty circuit board
• clean exterior hoods or vents
• remove and clean filter
• remove and clean core
• check and open grilles
• open and adjust dampers
• have electrician check supply voltage at house
• check duct installation
• increase the speed of the HRV
• have contractor balance HRV
•locate the grilles high on the walls or under the baseboards,
install ceiling mounted diffuser or grilles so as not to directly
spill the supply air on the occupant (eg. over a sofa)
• turn down the HRV supply speed. A small duct heater (1kw)
could be used to temper the supply air
•placement of furniture or closed doors is restricting the
movement of air in the home
• if supply air is ducted into air handler return, the air handler fan
may need to run continuously to distribute ventilation air
comfortably
•check that the correct terminals have been used
•check external wiring for a short
•set the dehumidistat at the desired setting
•set dehumidistat lower
•avoid hanging clothes to dry, storing wood and venting clothes
dryer inside. Heating wood may have to be moved outside
•vent crawl space and place a vapor barrier on the floor of the
crawl space
• ducts from the washroom/bathroom should be sized to remove
moist air as effectively as possible, use of a
washroom/bathroom fan for short periods will remove
additional moisture
•timer or fan can be added to washroom/bathroom exhaust
•on humid days, as the seasons change, some condensation
may appear but the home’s air quality will remain high with
some HRV use
•increase speed of the HRV
•set dehumidistat higher
•decrease HRV blower speed
•humidity may have to be added through the use of humidifiers
•have a contractor balance HRV air flow
• Note: minimal frost build-up is expected on cores before
unit initiates defrost cycle functions
• have HVAC contractor balance the HRV
• ensure working properly.
• tape and seal all joints
• tape any holes or tears made in the outer duct covering
• ensure that the vapor barrier is completely sealed
• ensure O-Ring on drain nozzle sits properly
• look for kinks in line
• check water drain connections
• make sure water drains properly from pan
•disconnect external controls and run unit through self test. If
the unit runs through self test successfully, then the circuit
board is okay.
•check wiring connection.
•make sure wires are connected to proper terminals.
•test 20 Minute Timer, press and hold the button for 10 seconds
then release. The unit should run on high speed and then return
to normal operation when the button is released.
Symptom Cause Solution

33
1. Inspect Exterior Hoods at least once a month.
Make sure exhaust and fresh air supply hoods are not blocked or
restricted by leaves, grass, or snow. In winter, it is especially important
to make sure snow is not blocking the hoods or that frost has not built
up on the wire mesh (bird screen).
WARNING: Blockage of hoods may cause an imbalance.
2. Clean Air Filters - Twice a Year
The standard filters equipped with your HRV are removable and
washable.
a) simply open access door and slide core out
b) remove filter clips
c) once clips are removed filters can be taken off the core to be rinsed
with water or a combination of mild soap and water. Do not clean in
the dishwasher
d) to re-assemble, place clean filter(s) (wet or dry) back into their
positions against the core and return clips to their original position
e) slide core back into its original position
3. Clean Core - Twice a Year
a) open access door
b) carefully grip ends of core and pull evenly outward.
-core may be snug, but will slide out of the channel
c) once removed from the cabinet remove filters
d) wash core in warm soapy water
(do not use dishwasher)
e) install the clean filters
f) install clean core
Note: Core installation label on the outer end of the core.
To install the clean core:
a) first mount the bottom flange of the core guide into the bottom H
channel approximately 1/4” (6mm)
b) mount the left or right side flange of the core guide approximately
1/4” (6mm) followed by the other side
c) mount the top flange of the core guide into the top H channel
approximately 1/4” (6mm)
d) with all four corners in place and the core straight and even, push
hard in the center of the core until the core stops on the back of the
cabinet
NOTE: Core will appear to stick out from cabinet approximately 1/8”
(3mm). This is designed this way so that the access door will fit tight
against the core.
4. Motors - Maintenance Free
5. Drain (condensate) Line - Clean Once a Year
Inspect drain line, drain spout and “P” trap for blockage, mold or kinks.
Flush with warm soapy water and replace if worn, bent or unable to
clean.
6. Clean Duct System if Required
The duct system running to and from the HRV may accumulate dirt.
Wipe and vacuum the duct once every year. You may wish to contact a
Heating/Ventilation company to do this.
7. General Maintenance - Twice a Year
Wipe down the inside of the cabinet with a damp cloth to remove dirt,
bugs and debris that may be present.
8. Cleaning the Fans
Fans may accumulate dirt causing an imbalance and/or excessive
vibration of the HRV. A reduction in the air flow may also occur. In
new construction this may result within the first year due to heavy dust
and may occur periodically after that over time depending on the
outdoor conditions.
• unplug the HRV and open the service door
• remove the core
• remove ducting (metal and/or flexible insulated type) from the red
and/or blue ports which are connected immediately inline with the
fan assembly
• use a small brush, such as a toothbrush or pipe
cleaner, and insert first
(a) through the large opening of the fan assembly and then
(b) through the smaller opening in the end of the fan assembly
• scrub individual fan blades until clean. Avoid moving or damaging
balancing flat weight, clip is usually found on one or more of the fan
blades
• vacuum and wipe
• reassemble making sure ducting is reattached firmly and insulation
and moisture barrier are sealed and taped
Before attempting this task, thought should be given to having a
qualified service technician complete the service work.
Maintenance HRV
34
35

36