Lincoln Electric Mig Pak 10 Users Manual Im551
MIG-PAK 10 to the manual 83571734-8eb8-4998-a751-dad6135f3601
2015-02-09
: Lincoln-Electric Lincoln-Electric-Mig-Pak-10-Users-Manual-574130 lincoln-electric-mig-pak-10-users-manual-574130 lincoln-electric pdf
Open the PDF directly: View PDF
.
Page Count: 64

MMIIGG--PPAAKK 1100IM551-C
May, 2002
22801 St. Clair Ave. Cleveland, Ohio 44117-1199 U.S.A.
Tel. 216.481.8100
WEB SITE: www.lincolnelectric.com
Safety Depends on You
Lincoln arc welding and cutting equipment is designed and
built with safety in mind. However, your overall safety can be
increased by proper installation ... and thoughtful operation
on your part. DO NOT INSTALL, OPERATE OR REPAIR
THIS EQUIPMENT WITHOUT READING THIS MANUAL
AND THE SAFETY PRECAUTIONS CONTAINED
THROUGHOUT. And, most importantly, think before you act
and be careful.
OPERATOR’S MANUAL
MANUAL DE OPERACIÓN
MANUEL DE L’OPÉRATEUR
La Seguridad Depende de Usted
Los equipos de corte y soldadura al arco Lincoln han sido
diseñados y construidos teniendo en cuenta su seguridad.
No obstante, ésta se verá incrementada si la instalación se
realiza correctamente, y si pone atención en el manejo de
los mismos. NO INSTALE, UTILICE O REPARE ESTE
EQUIPO SIN ANTES HABER LEIDO ESTE MANUAL Y LAS
MEDIDAS DE SEGURIDAD QUE CONTIENE. Y, lo más
importante, piense antes de actuar, y tenga mucho cuidado.
La sécurité dépend de vous
Le matériel de soudage et de coupage à l'arc Lincoln est
conçu et construit en tenant compte de la sécurité. Toutefois,
la sécurité en général peut être accrue grâce à une bonne
installation... et à la plus grande prudence de votre part. NE
PAS INSTALLER, UTILISER OU RÉPARER CE MATÉRIEL
SANS AVOIR LU CE MANUEL ET LES MESURES DE
SÉCURITÉ QU'IL CONTIENT. Et, par dessus tout,
réfléchissez avant d'agir et exercez la plus grande prudence.
TABLE OF CONTENTS
Safety . . . . . . . . . . . . . . . . . . . . . . . . . . . . . . . . .2
Introduction . . . . . . . . . . . . . . . . . . . . . . . . . . . . .8
Technical Specification . . . . . . . . . . . . . . . . . . . . .9
Installation . . . . . . . . . . . . . . . . . . . . . . . . . . . . . .10
Operation . . . . . . . . . . . . . . . . . . . . . . . . . . . . . . .17
Learn to Weld . . . . . . . . . . . . . . . . . . . . . . . . . . .29
Accessories . . . . . . . . . . . . . . . . . . . . . . . . . . . . .46
Maintenance . . . . . . . . . . . . . . . . . . . . . . . . . . . .49
Troubleshooting . . . . . . . . . . . . . . . . . . . . . . . . . .54
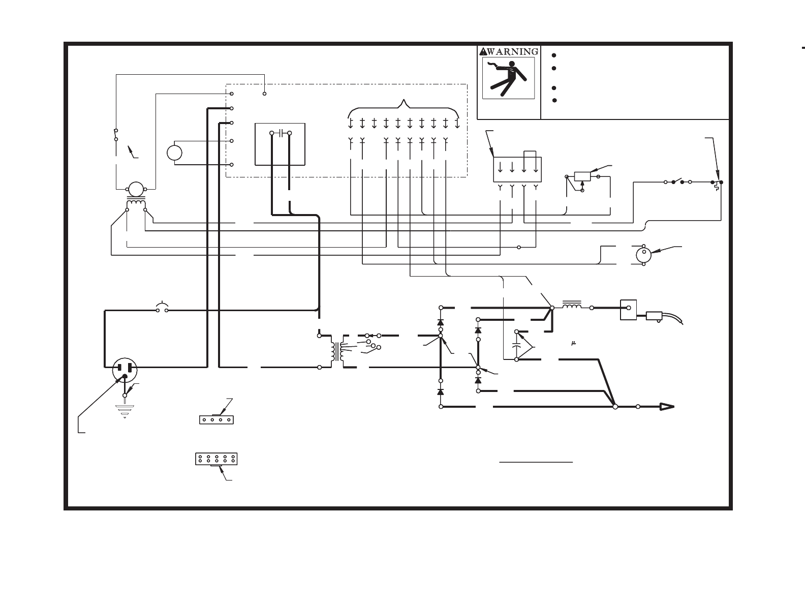
Wiring Diagram . . . . . . . . . . . . . . . . . . . . . . . . . .56
Parts . . . . . . . . . . . . . . . . . . . . . . . . . . . . . . . . . .57
TABLA DE CONTENIDO
Seguridad . . . . . . . . . . . . . . . . . . . . . . . . . . . . . . . .2
Introducción . . . . . . . . . . . . . . . . . . . . . . . . . . . . . . .8
Especificaciones Técnicas . . . . . . . . . . . . . . . . . . . .9
Instalación . . . . . . . . . . . . . . . . . . . . . . . . . . . . . . . .10
Operación . . . . . . . . . . . . . . . . . . . . . . . . . . . . . . . .17
Aprendiendo a Soldar . . . . . . . . . . . . . . . . . . . . . . .29
Accesorios . . . . . . . . . . . . . . . . . . . . . . . . . . . . . . . .46
Mantenimiento . . . . . . . . . . . . . . . . . . . . . . . . . . . . .49
Localización de averías . . . . . . . . . . . . . . . . . . . . . .54
Diagramas de cableado . . . . . . . . . . . . . . . . . . . . . .56
Partes . . . . . . . . . . . . . . . . . . . . . . . . . . . . . . . . . . .57
TABLE DES MATIÈRES
Sécurité....................................................................2
Introduction ..............................................................8
Fiche technique .......................................................9
Installation ...............................................................10
Fonctionnement .......................................................17
Apprentissage du soudage......................................29
Accessoires..............................................................46
Entretien...................................................................49
Dépannage ..............................................................54
Schéma de câblage.................................................56
Pièces ......................................................................57
Date of Purchase:
Serial Number:
Code Number:
Model:
Where Purchased:
Copyright © 2001 Lincoln Global Inc.
RETURN TO MAIN INDEX

2
ARC WELDING CAN BE HAZARDOUS. PROTECT YOUR-
SELF AND OTHERS FROM POSSIBLE SERIOUS INJURY
OR DEATH. KEEP CHILDREN AWAY. PACEMAKER WEAR-
ERS SHOULD CONSULT WITH THEIR DOCTOR BEFORE
OPERATING.
Read and understand the following safety highlights. For
additional safety information, it is strongly recommended
that you purchase a copy of “Safety in Welding & Cutting -
ANSI Standard Z49.1” from the American Welding Society,
P.O. Box 351040, Miami, Florida 33135 or CSA Standard
W117.2-1974. A Free copy of “Arc Welding Safety” booklet
E205 is available from the Lincoln Electric Company, 22801
St. Clair Avenue, Cleveland, Ohio 44117-1199.
BE SURE THAT ALL INSTALLATION, OPERA-
TION, MAINTENANCE AND REPAIR PROCE-
DURES ARE PERFORMED ONLY BY QUALIFIED
INDIVIDUALS.
WARNING
ARC RAYS can burn.
2.a. Use a shield with the proper filter and
cover plates to protect your eyes from
sparks and the rays of the arc when
welding or observing open arc weld-
ing. Headshield and filter lens should
conform to ANSI Z87. I standards.
2.b. Use suitable clothing made from durable flame-resis-
tant material to protect your skin and that of your
helpers from the arc rays.
2.c. Protect other nearby personnel with suitable, non-
flammable screening and/or warn them not to watch
the arc nor expose themselves to the arc rays or to
hot spatter or metal.
FOR ELECTRICALLY
powered equipment.
1.a. Turn off input power using the discon-
nect switch at the fuse box before
working on the equipment.
1.b. Install equipment in accordance with the U.S.
National Electrical Code, all local codes and the
manufacturer’s recommendations.
1.c. Ground the equipment in accordance with the U.S.
National Electrical Code and the manufacturer’s rec-
ommendations.
SAFETY
La SOLDADURA POR ARCO puede ser peligrosa.
PROTEJASE USTED Y A LOS DEMAS CONTRA POSI-
BLES LESIONES GRAVES O LA MUERTE. NO PERMI-
TA QUE LOS NIÑOS SE ACERQUEN. LAS PERSONAS
CON MARCAPASOS DEBEN CONSULTAR A SU
MEDICO ANTES DE USAR ESTE EQUIPO.
Lea y entienda los siguientes mensajes de seguridad. Para
más información acerca de la seguridad, se recomienda
comprar un ejemplar de "Safety in Welding & Cutting - ANIS
Standard Z49.1" de la Sociedad Norteamericana de
Soldadura, P.O. Box 351040, Miami, Florida 33135 ó CSA
Norma W117.2-1974. Una ejemplar gratis del folleto "Arc
Welding Safety" (Seguridad de la soldadura al arco) E205
está disponible de Lincoln Electric Company, 22801 St.
Clair Avenue, Cleveland, Ohio 44117-1199.
ASEGURESE QUE TODOS LOS TRABAJOS DE INSTA-
LACION, OPERACION, MANTENIMIENTO Y REPARA-
CION SEAN HECHOS POR PERSONAS CAPACITADAS
PARA ELLO.
ADVERTENCIA
SEGURIDAD
LE SOUDAGE À L'ARC PEUT ÊTRE DANGEREUX. SE
PROTÉGER ET PROTÉGER LES AUTRES CONTRE LES
BLESSURES GRAVES VOIRE MORTELLES. ÉLOIGNER
LES ENFANTS. LES PERSONNES QUI PORTENT UN STIM-
ULATEUR CARDIAQUE DEVRAIENT CONSULTER LEUR
MÉDECIN AVANT D'UTILISER L'APPAREIL.
Prendre connaissance des caractéristiques de sécurité suivantes.
Pour obtenir des renseignements supplémentaires sur la sécurité, on
recommande vivement d'acheter un exemplaire de la norme Z49.1 de
l'ANSI auprès de l'American Welding Society, P.O. Box 351040, Miami,
Floride 33135 ou la norme CSA W117.2-1974. On peut se procurer un
exemplaire gratuit du livret “Arc Welding Safety” E205 auprès de la
société Lincoln Electric, 22801 St. Clair Avenue, Cleveland, Ohio
44117-1199.
S'ASSURER QUE LES ÉTAPES D'INSTALLATION, D'UTILI-
SATION, D'ENTRETIEN ET DE RÉPARATION NE SONT
CONFIÉES QU'À DES PERSONNES QUALIFIÉES.
AVERTISSEMENT
SÉCURITÉ
Los RAYOS DEL ARCO
pueden quemar.
2.a. Colocarse una careta con el filtro y cubier-
tas para protegerse los ojos de las chispas y
rayos del arco cuando se suelde o se observe
un soldadura por arco abierta. El cristal del fil-
tro y casco debe satisfacer las normas ANSI Z87.I.
2.b. Usar ropa adecuada hecha de material ignífugo
durable para protegerse la piel propia y la de los ayu-
dantes con los rayos del arco.
2.c. Proteger a otras personas que se encuentren cerca
con un biombo adecuado no inflamable y/o advertirles
que no miren directamente al arco ni que se expongan
a los rayos del arco o a las salpicaduras o metal
calientes.
Para equipos
ELECTRICOS.
1.a. Cortar la electricidad entrante usando el
interruptor de desconexión en la caja de
fusibles antes de trabajar en el equipo.
1.b. Instalar el equipo de acuerdo con el Código Eléctrico
Nacional (EE.UU.), todos los códigos locales y las
recomendaciones del fabricante.
1.c. Conectar a tierra el equipo de acuerdo con el Código
Eléctrico Nacional (EE.UU.) y las recomendaciones
del fabricante.
LE RAYONNEMENT DE L'ARC
peut brûler.
2.a. Utiliser un masque à serre-tête avec oculaire
filtrant adéquat et protège-oculaire pour se protéger
les yeux contre les étincelles et le rayonnement de
l'arc quand on soude ou quand on observe l'arc de soudage. Le
masque à serre-tête et les oculaires filtrants doivent être conformes
aux normes ANSI Z87.1.
2.b. Utiliser des vêtements adéquats en tissu ignifugé pour se pro-
téger ainsi que les aides contre le rayonnement de l'arc.
2.c. Protéger les autres employés à proximité en utilisant des par-
avents ininflammables convenables ou les avertir de ne pas
regarder l'arc ou de s'exposer au rayonnement de l'arc ou aux
projections ou au métal chaud.
Matériel ÉLECTRIQUE.
1.a. Couper l'alimentation d'entrée en utilisant le
disjoncteur à la boîte de fusibles avant de tra-
vailler sur le matériel.
1.b. Installer le matériel conformément au Code canadien de l'élec-
tricité, à tous les codes locaux et aux recommandations du fabri-
cant.
1.c. Mettre à la terre le matériel conformément au Code canadien de
l'électricité et aux recommandations du fabricant.
MAR95

3
ELECTRIC AND MAGNETIC
FIELDS
may be dangerous
3.a. Electric current flowing through any
conductor causes localized Electric
and Magnetic Fields (EMF). Welding
current creates EMF fields around
welding cables and weldingmachines
3.b. EMF fields may interfere with some pacemakers, and
welders having a pacemaker should consult their
physician before welding.
3.c. Exposure to EMF fields in welding may have other
health effects which are now not known.
3.d. All welders should use the following procedures in
order to minimize exposure to EMF fields from the
welding circuit:
3.d.1.
Route the electrode and work cables together -
Secure
them with tape when possible.
3.d.2. Never coil the electrode lead around your body.
3.d.3. Do not place your body between the electrode
and work cables. If the electrode cable is on
your right side, the work cable should also be
on your right side.
3.d.4. Connect the work cable to the workpiece as
close as possible to the area being welded.
3.d.5. Do not work next to welding power source.
SAFETY SEGURIDAD SÉCURITÉ
LOS CAMPOS ELECTRICOS
Y MAGNETICOS
pueden ser peligrosos
3.a. La corriente eléctrica que circula por cualquiera de los
conductores causa campos eléctricos y magnéticos
(EMF) localizados. La corriente para soldar crea cam-
pos EMF alrededor de los cables y máquinas soldado-
ras.
3.b. Los campos EMF pueden interferir con algunos marca-
pasos, y los soldadores que tengan marcapaso deben
consultar a su médico antes de manejar una soldado-
ra.
3.c. La exposición a los campos EMF en soldadura pueden
tener otros efectos sobre la salud que se desconocen.
3.d. Todo soldador debe emplear los procedimientos sigu-
ientes para reducir al mínimo la exposición a los cam-
pos EMF del circuito de soldadura:
3.d.1. Pasar los cables del electrodo y de trabajo jun-
tos - Atarlos con cinta siempre que sea posible.
3.d.2. Nunca enrollarse el cable del electrodo alrede-
dor del cuerpo.
3.d.3. No colocar el cuerpo entre los cables del elec-
trodo y de trabajo. Si el cable del electrodo está
en el lado derecho, el cable de trabajo también
debe estar en el lado derecho.
3.d.4. Conectar el cable de trabajo a la pieza de traba-
jo lo más cerca posible del área que se va a sol-
dar.
3.d.5. No trabajar cerca del suministro eléctrico de la
soldadora.
LES CHAMPS
ÉLECTROMAGNÉTIQUES
peuvent être dangereux
3.a. Le courant électrique qui circule dans les conducteurs crée des
champs électromagnétiques locaux. Le courant de soudage
crée des champs électromagnétiques autour des câbles et des
machines de soudage.
3.b. Les champs électromagnétiques peuvent créer des inter-
férences pour les stimulateurs cardiaques, et les soudeurs qui
portent un stimulateur cardiaque devraient consulter leur
médecin avant d'entreprendre le soudage.
3.c. L'exposition aux champs électromagnétiques lors du soudage
peut avoir d'autres effets sur la santé que l'on ne connaît pas
encore.
3.d. Les soudeurs devraient suivre les consignes suivantes afin de
réduire au minimum l'exposition aux champs électromagné-
tiques du circuit de soudage :
3.d.1. Regrouper les câbles d'électrode et de retour. Les fixer si pos-
sible avec du ruban adhésif.
3.d.2. Ne jamais entourer le câble électrode autour du corps.
3.d.3. Ne pas se tenir entre les câbles d'électrode et de retour. Si le
câble d'électrode se trouve à droite, le câble de retour doit
également se trouver à droite.
3.d.4. Connecter le câble de retour à la pièce le plus près possible de
la zone de soudage.
3.d.5. Ne pas travailler juste à côté de la source de courant de
soudage.
MAR95

4
SAFETY SEGURIDAD SÉCURITÉ
WELDING SPARKS can
cause fire or explosion.
4.a.
Remove fire hazards from the welding
area.
If this is not possible, cover them
to prevent the welding sparks from
starting a fire. Remember that welding
sparks and hot materials from welding
can easily go through small cracks and
openings to adjacent areas. Avoid
welding near hydraulic lines. Have a
fire extinguisher readily available.
4.b. Where compressed gases are to be used at the job
site, special precautions should be used to prevent
hazardous situations. Refer to “Safety in Welding and
Cutting” (ANSI Standard Z49.1) and the operating
information for the equipment being used.
4.c. When not welding, make certain no part of the elec-
trode circuit is touching the work or ground. Accidental
contact can cause overheating and create a fire haz-
ard.
4.d. Do not heat, cut or weld tanks, drums or containers
until the
proper steps have been taken to insure that
such procedures
will not cause flammable or toxic
vapors from substances inside. They can cause an
explosion even
though
they have been “cleaned”. For
information, purchase “Recommended Safe Practices
for the
Preparation
for Welding and Cutting of
Containers and Piping That Have Held Hazardous
Substances”, AWS F4.1 from the American Welding
Society (see address above).
4.e. Vent hollow castings or containers before heating,
cutting or welding. They may explode.
4.f.
Sparks and spatter are thrown from the welding arc.
Wear oil
free protective garments such as leather
gloves, heavy shirt, cuffless trousers, high shoes and
a cap over your hair. Wear ear plugs when welding
out of position or in confined places. Always wear
safety glasses with side shields when in a welding
area.
4.g. Connect the work cable to the work as close to the
welding area as practical. Work cables connected to
the building framework or other locations away from
the welding area increase the possibility of the weld-
ing current passing through lifting chains, crane
cables or other alternate circuits. This can create fire
hazards or overheat lifting chains or cables until they
fail.
Las CHISPAS DE LA SOL-
DADURA pueden causar
incendio o explosión.
4.a.Quitar todas las cosas que presenten
riesgo de incendio del lugar de soldadura. Si
esto no es posible, cubrirlas para impedir que las chispas de
la soldadura inicien un incendio. Recordar que las chispas y
los materiales calientes de la soldadura puede pasar fácil-
mente por las grietas pequeñas y aberturas adyacentes al
área. No soldar cerca de tuberías hidráulicas. Tener un extin-
guidor de incendios a mano.
4.b. En los lugares donde se van a usar gases comprimi-
dos, se deben tomar precauciones especiales para
impedir las situaciones peligrosas. Consultar la norma
“Safety in Welding and Cutting” (Norma ANSI Z49.1) y
la información de manejo para el equipo que se está
usando.
4.c. No calentar, cortar o soldar tanques, tambores o con-
tenedores hasta haber tomado los pasos necesario
para asegurar que tales procedimientos no van a
causar vapores inflamables o tóxicos de las sustancias
en su interior. Pueden causar una explosión incluso
después de haberse “limpiado”. Para información, com-
prar “Recommended Safe Practices for the Preparation
for Welding and Cutting of Containers and Piping That
Have Held Hazardous Substances”, AWS F4.1 de la
American Welding Society (ver la dirección más arriba).
4.e. Ventilar las piezas fundidas huecas o contenedores
antes de calentar, cortar o soldar. Pueden explotar.
4.f. Las chispas y salpicaduras son lanzadas por el arco de
la soldadura. Usar vestimenta protectora libre de aceite
tales como guantes de cuero, camisa gruesa, pan-
talones sin bastillas, zapatos de caña alta y un gorro.
Ponerse tapones en los oídos cuando se suelde fuera
de posición o en lugares confinados. Siempre usar
gafas protectoras con escudos laterales cuando se
esté en un área de soldadura.
4.g. Conectar el cable de trabajo a la pieza de trabajo tan
cerca del área de soldadura como sea posible. Los
cables de la pieza de trabajo conectados a la estructura
del edificio o a otros lugares alejados del área de sol-
dadura aumentan la posibilidad de que la corriente para
soldar pase por las cadenas de izar, cables de grúas u
otros circuitos alternativos. Esto puede crear riesgos de
incendio o sobrecalentar las cadenas o cables de izar
hasta hacer que fallen.
LES ÉTINCELLES DE
SOUDAGE peuvent provoquer
un incendie ou une explosion.
4.a. Enlever les matières inflammables de la zone
de soudage. Si ce n'est pas possible, les
recouvrir pour empêcher que les étincelles de
soudage ne les atteignent. Les étincelles et
projections de soudage peuvent facilement
s'infiltrer dans les petites fissures ou ouvertures
des zones environnantes. Éviter de souder
près des conduites hydrauliques. On doit tou-
jours avoir un extincteur à portée de la main.
4.b. Quand on doit utiliser des gaz comprimés sur les lieux de travail,
on doit prendre des précautions spéciales pour éviter les dan-
gers. Voir la norme ANSI Z49.1 et les consignes d'utilisation rel-
atives au matériel.
4.c. Quand on ne soude pas, s'assurer qu'aucune partie du circuit de
l'électrode ne touche la pièce ou la terre. Un contact accidentel
peut produire une surchauffe et créer un risque d'incendie.
4.d. Ne pas chauffer, couper ou souder des réservoirs, des fûts ou
des contenants sans avoir pris les mesures qui s'imposent pour
s'assurer que ces opérations ne produiront pas des vapeurs
inflammables ou toxiques provenant des substances à l'intérieur.
Elles peuvent provoquer une explosion même si elles ont été
“nettoyées”. Pour plus d'informations, se procurer le document
AWS F4.1 de l'American Welding Society (voir l'adresse ci-
avant).
4.e. Mettre à l'air libre les pièces moulées creuses ou les contenants
avant de souder, de couper ou de chauffer. Elles peuvent
exploser.
4.f. Les étincelles et les projections sont expulsées de l'arc de
soudage. Porter des vêtements de protection exempts d'huile
comme des gants en cuir, une chemise épaisse, un pantalon
sans revers, des chaussures montantes et un casque ou autre
pour se protéger les cheveux. Utiliser des bouche-oreilles quand
on soude hors position ou dans des espaces clos. Toujours
porter des lunettes de sécurité avec écrans latéraux quand on se
trouve dans la zone de soudage.
4.g. Connecter le câble de retour à la pièce le plus près possible de
la zone de soudage. Si les câbles de retour sont connectés à la
charpente du bâtiment ou à d'autres endroits éloignés de la zone
de soudage cela augmente le risque que le courant de soudage
passe dans les chaînes de levage, les câbles de grue ou autres
circuits auxiliaires. Cela peut créer un risque d'incendie ou sur-
chauffer les chaînes de levage ou les câbles et entraîner leur
défaillance.
MAR95

5
ELECTRIC SHOCK can kill.
5.a. The electrode and work (or ground)
circuits are electrically “hot” when the
welder is on. Do not touch these “hot”
parts with your bare skin or wet cloth-
ing. Wear dry, hole-free gloves to
insulate hands.
5.b. Insulate yourself from work and ground using dry
insulation. Make certain the insulation is large enough
to cover your full area of physical contact with work
and ground.
In addition to the normal safety precautions, if
welding must be performed under electrically
hazardous conditions (in damp locations or while
wearing wet clothing; on metal structures such as
floors, gratings or scaffolds; when in cramped
positions such as sitting, kneeling or lying, if
there is a high risk of unavoidable or accidental
contact with the workpiece or ground) use the fol-
lowing equipment:
• Semiautomatic DC Constant Voltage (Wire)
Welder.
• DC Manual (Stick) Welder.
• AC Welder with Reduced Voltage Control.
5.c. In semiautomatic or automatic wire welding, the elec-
trode, electrode reel, welding head, nozzle or semi-
automatic welding gun are also electrically “hot”.
5.d. Always be sure the work cable makes a good electri-
cal connection with the metal being welded. The con-
nection should be as close as possible to the area
being welded.
5.e. Ground the work or metal to be welded to a good
electrical (earth) ground.
5.f.
Maintain the electrode holder, work clamp, welding
cable and
welding machine in good, safe operating
condition. Replace
damaged insulation.
5.g. Never dip the electrode in water for cooling.
5.h. Never simultaneously touch electrically “hot” parts of
electrode holders connected to two welders because
voltage between the two can be the total of the open
circuit voltage of both welders.
5.i. When working above floor level, use a safety belt to
protect yourself from a fall should you get a shock.
5.j. Also see Items 4.c. and 1.
El ELECTROCHOQUE
puede causar la muerte.
5.a. Los circuitos del electrodo y pieza de
trabajo (o tierra) están eléctricamente “vivos”
cuando la soldadora está encendida. No
tocar esas piezas “vivas” con la piel desnuda o ropa mojada.
Usar guantes secos sin agujeros para aislar las manos.
5.b. Aislarse de la pieza de trabajo y tierra usando aislante
seco. Asegurarse que el aislante sea lo suficientemente
grande para cubrir toda el área de contacto físico con
la pieza de trabajo y el suelo.
Además de las medidas de seguridad normales, si es
necesario soldar en condiciones eléctricamente peli-
grosas (en lugares húmedos o mientras se está usan-
do ropa mojada; en las estructuras metálicas tales
como suelos, emparrillados o andamios; estando en
posiciones apretujadas tales como sentado, arrodilla-
do o acostado, si existe un gran riesgo de que ocurra
contacto inevitable o accidental con la pieza de traba-
jo o tierra, usar el equipo siguiente:
• Soldadora (de alambre) de voltaje constante
CD semiautomática.
• Soldadora (de varilla) manual CD.
• Soldadora CA con control de voltaje reducido.
5.c. En la soldadura con alambre semiautomática o
automática, el electrodo, carrete del electrodo, cabezal
soldador, boquilla o pistola para soldar semiautomática
también están eléctricamente “vivas”.
5.d. Siempre asegurar que el cable de trabajo tenga una
buena conexión eléctrica con el metal que se está soldan-
do. La conexión debe ser lo más cerca posible del área
que se va a soldar.
5.e. Conectar la pieza de trabajo o metal que se va a soldar a
una buena tierra eléctrica.
5.f. Mantener el portaelectrodo, pinza de trabajo, cable de la
soldadora y la soldadora en condiciones de trabajo bue-
nas y seguras. Cambiar el aislante si está dañado.
5.g. Nunca sumergir el electrodo en agua para enfriarlo.
5.h. Nunca tocar simultáneamente la piezas eléctricamente
“vivas” de los portaelectrodos conectados a dos soldado-
ras porque el voltaje entre los dos puede ser el total del
voltaje de circuito abierto de ambas soldadoras.
5.i. Cuando se trabaje sobre el nivel del suelo, usar un cin-
turón de seguridad para protegerse de una caída si llegara
a ocurrir electrochoque.
5.j. Ver también las partidas 4.c. y 1.
LES CHOCS ÉLECTRIQUES
peuvent être mortels.
5.a. Les circuits de l'électrode et de retour (ou
masse) sont sous tension quand la source de
courant est en marche. Ne pas toucher ces pièces
sous tension les mains nues ou si l'on porte des vêtements mouillés.
Porter des gants isolants secs et ne comportant pas de trous.
5.b. S'isoler de la pièce et de la terre en utilisant un moyen d'isolation
sec. S'assurer que l'isolation est de dimensions suffisantes pour
couvrir entièrement la zone de contact physique avec la pièce et
la terre.
En plus des consignes de sécurité normales, si l'on doit
effectuer le soudage dans des conditions dangereuses au
point de vue électrique (dans les endroits humides ou si
l'on porte des vêtements mouillés; sur les constructions
métalliques comme les sols, les grilles ou les
échafaudages; dans une mauvaise position par exemple
assis, à genoux ou couché, il y a un risque élevé de contact
inévitable ou accidentel avec la pièce ou la terre) utiliser le
matériel suivant :
• Source de courant (fil) à tension constante c.c. semi-
automatique.
• Source de courant (électrode enrobée) manuelle c.c.
• Source de courant c.a. à tension réduite.
5.c. En soudage semi-automatique ou automatique, le fil, le dévidoir,
la tête de soudage, la buse ou le pistolet de soudage semi-
automatique sont également sous tension.
5.d. Toujours s'assurer que le câble de retour est bien connecté au
métal soudé. Le point de connexion devrait être le plus près
possible de la zone soudée.
5.e. Raccorder la pièce ou le métal à souder à une bonne prise de
terre.
5.f. Tenir le porte-électrode, le connecteur de pièce, le câble de
soudage et l'appareil de soudage dans un bon état de fonction-
nement. Remplacer l'isolation endommagée.
5.g. Ne jamais tremper l'électrode dans l'eau pour la refroidir.
5.h. Ne jamais toucher simultanément les pièces sous tension des
porte-électrodes connectés à deux sources de courant de
soudage parce que la tension entre les deux peut correspondre
à la tension à vide totale des deux appareils.
5.i. Quand on travaille au-dessus du niveau du sol, utiliser une cein-
ture de sécurité pour se protéger contre les chutes en cas de
choc.
5.j. Voir également les points 4.c. et 1.
MAR95
SAFETY SEGURIDAD SÉCURITÉ

6
FUMES AND GASES
can be dangerous.
6.a.Welding may produce fumes and gases
hazardous to health. Avoid breathing these
fumes and gases.When welding, keep your
head out of the fume. Use enough
ventila-
tion and/or exhaust at the arc to keep
fumes and gases
away from the breathing zone. When welding with elec-
trodes which require special ventilation such as stain-
less or hard facing (see instructions on container or
MSDS) or on lead or cadmium plated steel and other
metals or coatings which produce highly toxic fumes,
keep exposure as low as possible and below
Threshold Limit Values (TLV) using local exhaust or
mechanical ventilation. In confined spaces or in some
circumstances, outdoors, a respirator may be
required. Additional precautions are also required
when welding on galvanized steel.
6.b.
Do not weld in locations near chlorinated hydrocarbon
vapors coming from degreasing, cleaning or spray-
ing operations. The heat and rays of the arc can
react with solvent vapors
to
form phosgene, a high-
ly toxic gas, and other irritating products.
6.c. Shielding gases used for arc welding can displace air
and cause injury or death. Always use enough venti-
lation, especially in confined areas, to insure breath-
ing air is safe.
6.d. Read and understand the manufacturer’s instructions
for this equipment and the consumables to be used,
including the material safety data sheet (MSDS) and
follow your employer’s safety practices. MSDS forms
are available from your welding distributor or from the
manufacturer.
SAFETY SEGURIDAD SÉCURITÉ
Los HUMOS Y GASES
pueden ser peligrosos.
6.a.La soldadura puede producir humos y gases
peligrosos para la salud. No respirarlos. Durante
la soldadura, mantener la cabeza alejada de los
humos. Tener bastante ventilación y/o escape en el arco para
mantener los humos y gases lejos de la zona de respiración.
Cuando se suelde con electrodos que requieren venti-
lación especial tales como aceros inoxidables o reves-
timientos duros (ver las instrucciones en el contenedor u
hoja de datos de seguridad del material, MSDS) o en plomo
o acero cadmiado y otros metales o revestimientos que
produzcan humos hipertóxicos, mantener la exposición
tan baja como sea posible y por debajo de los valores
límites umbrales (TLV), utilizando un escape local o venti-
lación mecánica. En espacios confinados o en algunas
situaciones, a la intemperie, puede ser necesario el uso de
un respirador. También se requiere tomar otras precau-
ciones adicionales cuando se suelda en acero galvanizado.
6.b. No soldar en lugares cerca de vapores de hidrocarburo
clorados provenientes de las operaciones de desengrase,
limpieza o pulverización. El calor y los rayos del arco
puede reaccionar con los vapores de solventes para for-
mar fosgeno, un gas hipertóxico, y otros productos irri-
tantes.
6.c. Los gases protectores usados para la soldadura por arco
pueden desplazar el aire y causar lesiones o la muerte.
Siempre tener suficiente ventilación, especialmente en las
áreas confinadas, para tener la seguridad de que se res-
pira aire fresco.
6.d. Leer y entender las instrucciones del fabricante de este
equipo y el material consumible que se va a usar,
incluyendo la hoja de datos de seguridad del material
(MSDS) y seguir las reglas de seguridad del empleador,
distribuidor de material de soldar o del fabricante.
LES FUMÉES ET LES GAZ peu-
vent être dangereux.
6.a. Le soudage peut produire des fumées et des
gaz dangereux pour la santé. Éviter d'inhaler ces
fumées et ces gaz. Quand on soude, tenir la tête à
l'extérieur des fumées. Utiliser un système de ventilation ou d'évacu-
ation suffisant au niveau de l'arc pour évacuer les fumées et les gaz
de la zone de travail. Quand on soude avec des électrodes qui
nécessitent une ventilation spéciale comme les électrodes en acier
inoxydable ou pour revêtement dur (voir les directives sur le con-
tenant ou la fiche signalétique) ou quand on soude de l'acier au plomb
ou cadmié ainsi que d'autres métaux ou revêtements qui produisent
des fumées très toxiques, limiter le plus possible l'exposition et au-
dessous des valeurs limites d'exposition (TLV) en utilisant une venti-
lation mécanique ou par aspiration à la source. Dans les espaces
clos ou dans certains cas à l'extérieur, un appareil respiratoire peut
être nécessaire. Des précautions supplémentaires sont également
nécessaires quand on soude sur l'acier galvanisé.
6.b. Ne pas souder dans les endroits à proximité des vapeurs d'hy-
drocarbures chlorés provenant des opérations de dégraissage,
de nettoyage ou de pulvérisation. La chaleur et le rayonnement
de l'arc peuvent réagir avec les vapeurs de solvant pour former
du phosgène, gaz très toxique, et d'autres produits irritants.
6.c. Les gaz de protection utilisés pour le soudage à l'arc peuvent
chasser l'air et provoquer des blessures graves voire mortelles.
Toujours utiliser une ventilation suffisante, spécialement dans les
espaces clos pour s'assurer que l'air inhalé ne présente pas de
danger.
6.d. Prendre connaissance des directives du fabricant relativement à
ce matériel et aux produits d'apport utilisés, et notamment des
fiches signalétiques (FS), et suivre les consignes de sécurité de
l'employeur. Demander les fiches signalétiques au vendeur ou
au fabricant des produits de soudage.
MAR95

CYLINDER may explode if
damaged.
7.a. Use only compressed gas cylinders
containing the correct shielding gas for
the process used and properly operat-
ing regulators designed for the gas and
pressure used. All hoses, fittings, etc.
should be suitable for the application
and maintained in good condition.
7.b. Always keep cylinders in an upright position securely
chained to an undercarriage or fixed support.
7.c. Cylinders should be located:
• Away from areas where they may be struck or sub-
jected to physical damage.
• A safe distance from arc welding or cutting opera-
tions and any other source of heat, sparks, or flame.
7.d. Never allow the electrode, electrode holder or any
other electrically “hot” parts to touch a cylinder.
7.e. Keep your head and face away from the cylinder
valve outlet when opening the cylinder valve.
7.f. Valve protection caps should always be in place and
hand tight except when the cylinder is in use or con-
nected for use.
7.g. Read and follow the instructions on compressed gas
cylinders, associated equipment, and CGA publica-
tion P-l, “Precautions for Safe Handling of
Compressed Gases in Cylinders,” available from the
Compressed Gas Association 1235 Jefferson Davis
Highway, Arlington, VA 22202.
7
SAFETY SEGURIDAD SÉCURITÉ
This statement appears where the information must be fol-
lowed exactly to avoid serious personal injury or loss of
life.
WARNING
This statement appears where the information must be fol-
lowed to avoid minor personal injury or damage to this
equipment.
CAUTION
La frase aparece cuando la información se debe seguir
exactamente para evitar lesiones personales serias o
pérdida de la vida.
ADVERTENCIA
Esta frase aparece cuando la información se debe seguir
para evitar alguna lesión personal menor o daño a este
equipo
PRECAUCIÓN
Cet avis apparaît quand on doit suivre scrupuleusement
les informations pour éviter les blessures graves voire
mortelles.
AVERTISSEMENT
Cet avis apparaît quand on doit suivre les informations pour
éviter les blessures légères ou les dommages du
matériel.
ATTENTION
La BOTELLA de gas puede
explotar si está dañada.
7.a. Emplear únicamente botellas que
contengan el gas de protección adecuado
para el proceso utilizado, y reguladores
en buenas condiciones de
funcionamiento diseñados para el tipo de
gas y la presión utilizados. Todas las
mangueras, rácores, etc. deben ser
adecuados para la aplicación y estar en
buenas condiciones.
7.b. Mantener siempre las botellas en posición vertical
sujetas firmemente con una cadena a la parte inferior
del carro o a un soporte fijo.
7.c. Las botellas de gas deben estar ubicadas:
• Lejos de las áreas donde puedan ser golpeados o
estén sujetos a daño físico.
• A una distancia segura de las operaciones de corte o
soldadura por arco y de cualquier fuente de calor,
chispas o llamas.
7.d. Nunca permitir que el electrodo, portaelectrodo o
cualquier otra pieza con tensión toque la botella de gas.
7.e. Mantener la cabeza y la cara lejos de la salida de la
válvula de la botella de gas cuando se abra.
7.f. Los capuchones de protección de la válvula siempre
deben estar colocados y apretados a mano, excepto
cuando la botella está en uso o conectada para uso.
7.g. Leer y seguir las instrucciones de manipulación en las
botellas de gas y el equipamiento asociado, y la
publicación P-I de CGA, “Precauciones para un Manejo
Seguro de los Gases Comprimidos en los Cilindros“,
publicado por Compressed Gas Association 1235
Jefferson Davis Highway, Arlington, VA 22202.
LES BOUTEILLES peuvent
exploser si elles sont
endommagées.
7.a. N'utiliser que des bouteilles de gaz com-
primé contenant le gaz de protection con-
venant pour le procédé utilisé ainsi que
des détendeurs en bon état conçus pour
les gaz et la pression utilisés. Choisir les
tuyaux souples, raccords, etc. en fonction
de l'application et les tenir en bon état.
7.b. Toujours tenir les bouteilles droites, bien fixées par une
chaîne à un chariot ou à support fixe.
7.c. On doit placer les bouteilles :
• Loin des endroits où elles peuvent être frappées ou
endommagées.
• À une distance de sécurité des opérations de soudage
à l'arc ou de coupage et de toute autre source de
chaleur, d'étincelles ou de flammes.
7.d. Ne jamais laisser l'électrode, le porte-électrode ou toute
autre pièce sous tension toucher une bouteille.
7.e. Éloigner la tête et le visage de la sortie du robinet de la
bouteille quand on l'ouvre.
7.f. Les bouchons de protection des robinets doivent toujours
être en place et serrés à la main sauf quand la bouteille
est utilisée ou raccordée en vue de son utilisation.
7.g. Lire et suivre les instructions sur les bouteilles de gaz
comprimé, et le matériel associé, ainsi que la publication
P-1 de la CGA que l'on peut se procurer auprès de la
Compressed Gas Association, 1235 Jefferson Davis
Highway, Arlington, VA22202.

8
Read the entire manual before installing and
operating the MIG-PAK
ELECTRIC SHOCK can kill.
• Only qualified personnel should installation
or operate this equipment.
• Machine must be plugged into a receptacle
which is grounded per any national, local or
other applicable electrical codes.
• The MIG-PAK power switch is to be in the OFF (“O”)
position when installing work cable and gun and
when connecting power cord to input power.
• Do not touch electrically live parts or electrode with
skin or wet clothing. Insulate yourself from work and
ground.
• Always wear dry insulating gloves.
FUMES AND GASES can be dangerous.
• Keep your head out of fumes.
• Use ventilation or exhaust to remove fumes
from breathing zone.
WELDING SPARKS can cause fire or explosion.
• Keep flammable material away.
• Do not weld on closed containers.
ARC RAYS can burn eyes and skin.
• Wear eye, ear and body protection.
GENERAL DESCRIPTION
The MIG-PAK is a compact lightweight DC wire feeder/power
source designed for workshop, hobby, and light mainte-
nance. It is configured for welding mild steel using the
GMAW, single pass, process as delivered from the factory.
This process requires a supply of shielding gas. It can be
converted for the self shielded, Innershield electrode process
(FCAW) with the appropriate conversion kit. (See ACCES-
SORIES section).
The MIG-PAK is ideally suited for individuals having access
INTRODUCTION
Lea todo el manual antes de instalar u oper-
ar la MIG-PAK
LA DESCARGA ELÉCTRICA puede causar la muerte
• Únicamente el personal calificado debe operar
o instalar este equipo.
• La máquina debe conectarse a un receptáculo
aterrizado de acuerdo con los códigos eléctri-
cos aplicables nacionales, locales o de otro
tipo.
• Al instalar el cable de trabajo y la antorcha, y cuando se
conecte el cable de energía a la fuente de alimentación,
el interruptor de encendido de la MIG-PAK deberá colo-
carse en la posición de “APAGADO” (“O”).
• No toque las partes eléctricas activas ni el electrodo con
ropa mojada o húmeda. Aíslese del trabajo y tierra.
• Siempre utilice guantes aislantes secos.
LOS HUMOS Y LOS GASES pueden ser peligrosos.
• Mantenga su cabeza alejada de los vapores.
• Utilice ventilación o los tubos de escape para
eliminar los vapores de la zona de respiración.
LAS CHISPAS DE SOLDADURA pueden provocar un
incendio o una explosión.
• Mantenga alejado el material flamable.
• No suelde en contenedores cerrados.
LAS CHISPAS DEL ARCO pueden quemar los ojos y
la piel.
• Utilice protección para ojos, orejas y cuerpo.
DESCRIPCIÓN GENERAL
La MIG-PAK es una fuente de potencia/alimentador de alam-
bre de CD, ligera y compacta, diseñada para trabajos en
talleres y casas, así como para dar mantenimiento sencillo.
Está configurada para soldar acero dúctil utilizando el proce-
so de alambre tubular Innershield (FCAW), como se entrega
de fábrica. Con un solo paso puede convertirse al proceso
GMAW, el cual requiere un suministro de gas protector y un
Juego de Conversión MIG K610-1.
La MIG-PAK es ideal para aquellas personas que tienen
acceso a una energía de alimentación de CA de 115 voltios.
INTRODUCCIÓN
WARNING ADVERTENCIA
Lire le manuel au complet avant d'installer et
d'utiliser la MIG-PAK
LES CHOCS ÉLECTRIQUES peuvent être mortels.
• Seul un personnel qualifié doit installer ou
faire fonctionner ce matériel.
• On doit connecter la machine à une prise
avec mise à la terre conformément aux codes
de l'électricité nationaux, locaux ou autres
applicables.
• L'interrupteur d'alimentation de la MIG-PAK doit être
sur ARRÊT (“O”) quand on installe le câble de retour
et le pistolet et quand on connecte le cordon d'alimen-
tation à l'alimentation d'entrée.
• Ne pas toucher les pièces sous tension ou l'électrode
les mains nues ou si l'on porte des vêtements
humides. S'isoler de la pièce à souder et de la terre.
• Toujours porter des gants isolants secs.
LES FUMÉES ET LES GAZ peuvent être dangereux.
• Tenir la tête en dehors des fumées.
• Utiliser un système de ventilation ou d'évacu-
ation pour évacuer les fumées de la zone de
travail.
LES ÉTINCELLES DE SOUDAGE peuvent provoquer un
incendie ou une explosion.
• Éloigner les matières inflammables.
• Ne pas souder sur des contenants fermés.
LE RAYONNEMENT DE L'ARC peut brûler les yeux et la
peau.
• Porter un dispositif de protection des yeux,
des oreilles et du corps.
DESCRIPTION GÉNÉRALE
La MIG-PAK est une source de courant-dévidoir c.c. légère et
compacte conçue pour l'atelier, le bricolage et les petits
travaux d'entretien. Elle est configurée en usine pour le
soudage des aciers doux en utilisant le procédé avec fil-élec-
trode Innershield autoprotégé (FCAW). On peut la trans-
former pour le procédé GMAW en une seule passe qui néces-
site une source de gaz de protection et le nécessaire de con-
version MIG K610-1.
La MIG-PAK est idéale pour les personnes qui ont accès à
une alimentation d'entrée 115 V c.a.
INTRODUCTION
AVERTISSEMENT

9
TECHNICAL SPECIFICATIONS ESPECIFICACIONES TÉCNICAS
Fuse Size Input Amps Power Cord
20 Amp 20 15 Amp, 125V
Three Prong Plug
(NEMA Type 5-15P)
15 Amp 12 15 Amp, 125V
Three Prong Plug
(NEMA Type 5-15P)
Extension Cord
Up to 25 Ft. (7.6 mm): Three Conductor #14 AWG
(2.1 mm2) or Larger
Up to 50 Ft. (15.2 mm): Three Conductor #12 AWG
(3.3 mm2) or Larger
INPUT – SINGLE PHASE ONLY
RATED OUTPUT
OUTPUT RANGE
Height Width Depth Weight
12.0 in 9.75 in 16.5 in 48 Ibs
305 mm 248 mm 419 mm 21.8 kg
PHYSICAL DIMENSIONS
Voltage/Frequency Input Current
115V/60Hz 20 Amps - Rated Output
115V/60Hz 15 Amps - CSA Rated output
Welding Current Range
Rated DC Output: 30 - 88 amps
Rated CSA DC Output: 30 - 62 amps
Maximum Open Circuit Voltage
32
Wire Speed Range
50 - 300 IPM
(1.3 - 7.6 m/min)
CSA RATED OUTPUT
Duty Cycle Amps Volts
20% 88 18
Duty Cycle Amps Volts
20% 62 20
RECOMMENDED INPUT CABLE AND
FUSE SIZES at RATED OUTPUT
Tamaño Amperes de Cable de
de Fusible Alimentación Energía
20 Amp 20 Enchufe de Tres Puntas
de 15 Amps, 125 Voltios
(Tipo NEMA 5-15P)
15 Amp 12 Enchufe de Tres Puntas
de 15 Amps, 125 Voltios
(Tipo NEMA 5-15P)
Longitud del Cable
Hasta 7.6 mm (25 pies): Cable Conductor de Tres #14
AWG (2.1 mm2) o Mayor
Hasta 15.2 mm (50 pies): Cable Conductor de Tres Hilos
#12 AWG (3.3 mm2) o Mayor
ENTRADA – SÓLO ALIMENTACIÓN MONOFÁSICA
SALIDA NOMINAL
RANGO DE SALIDA NOMINAL
Altura Ancho Profundidad Peso
12.0 in 9.75 in 16.5 in 48 Ibs
305 mm 248 mm 419 mm 21.8 kg
DIMENSIONES FÍSICAS
Voltaje/Frecuencia Corriente de Alimentación
115V/60Hz Salida Nominal - 20 Amperes
115V/60Hz Salida Nominal CSA - 15 amperes
Rango de Corriente de Soldadura
Salida Nominal de CD: 30 - 88 amperes
Salida Nominal de CD CSA 30 - 62 amperes
Voltaje Máximo de Circuito Abierto
32
Rango de Velocidad de Alambre
50 - 300 IPM
(1.3 - 7.6 m/min)
SALIDA NOMINAL CSA
Ciclo de Trabajo Amperes Voltios
20% 88 18
Ciclo de Trabajo Amperes Voltios
20% 62 20
TAMAÑOS RECOMENDADOS DE CABLES DE ALI-
MENTACIÓN Y FUSIBLES A UNA SALIDA NOMINAL
FICHE TECHNIQUE
Pouvoir Intensité Cordon
de coupure d'entrée (A) d'alimentation
20 A 20 15 A, 125 V
Fiche à 3 broches
(NEMA, Type 5-15P)
15 A 12 15 A, 125 V
Fiche à 3 broches
(NEMA, Type 5-15P)
Cordon prolongateur
Jusqu'à 25 pi (7,6 mm) : Trois conducteurs n° 14 AWG
(2,1 mm2) ou plus
Jusqu'à 50 pi (15,2 mm) : Trois conducteurs n° 12 AWG
(3,3 mm2) ou plus
ENTRÉE - MONOPHASÉ UNIQUEMENT
SORTIE NOMINALE
PLAGE DE SORTIE
Hauteur Largeur Profondeur Masse
12 po 9,75 po 16,5 po 48 lb
305 mm 248 mm 419 mm 21,8 kg
ENCOMBREMENT
Tension/fréquence Courant d'entrée
115 V/60 Hz 20 A - sortie nominale
115 V/60 Hz 15 A - sortie nominale CSA
Plage de courant de soudage
Sortie nominale c.c.: 30-88 A
Sortie c.c. nominale CSA : 30-62 A
Tension à vide maximale (V)
32
Plage de vitesse de dévidage
50-300 po/min
(1,3-7,6 m/min)
SORTIE NOMINALE CSA
Facteur de marche Intensité (A) Tension (V)
20% 88 18
Facteur de marche Intensité (A) Tension (V)
20% 62 20
CÂBLE D'ENTRÉE RECOMMANDÉ ET POUVOIR DE
COUPURE DES FUSIBLES À LA SORTIE NOMINALE

10
IDENTIFY AND LOCATE
COMPONENTS
If you have not already done so, unpack the MIG-PAK from
its carton and remove all packing material around the MIG-
PAK. Remove the following loose items from the carton):
INSTALLATION
IDENTIFIQUE Y LOCALICE LOS
COMPONENTES
Si aún no lo ha hecho, desempaque la MIG-PAK y retire todo
el material de empaque. Saque de la caja los siguientes
componentes sueltos:
INSTALACIÓN
RECONNAÎTRE ET REPÉRER LES
COMPOSANTS
Si ce n'est pas déjà fait, déballer la MIG-PAK de son carton
et enlever l'emballage qui l'entoure. Enlever les articles indi-
viduels du carton:
INSTALLATION
MIG-PAK
Gun and cable assembly (1)
Ensamble de la antorcha y cable (1)
Pistolet et câble (1)
• This operating manual
• Six extra .023-.025” (0.6 mm) contact tips
• Hex key wrench for removal of drive roll.
10 ft (3,0 m) work cable.
Cable de trabajo de 3m (10 pies).
Câble de retour 10 pi (3 m).
Work clamp
Adjustable mixed-Gas Regulator & Hose.
Pinza de trabajo
Connecteur de pièce
Sample spool of .025” (0.6 mm) L-56 MIG
wire.
Bobina de electrodo de alambre 0.6 mm
(.025”) L-56 MIG
Bobine Èchantillon de fil L-56 MIG de 0,025
po (0,6 mm)
Handshield with filter plate and lens.
Careta con placa de filtro y lente.
Masque à main avec verre filtrant et oculaire.
Instructional video.
Video de instrucciones.
Cassette vidéo d'instruction.
• El manual de operación
• Seis punta de contacto extra de 0.6 mm (.023-.025")
• Llave hexagonal para retirar los rodillos impulsores.
• Ce manuel d'utilisation
• 6 tubes contact 0,023-0,025 po (0,6 mm) supplÈmen-
taires
• Clé hexagonale pour démonter le galet d'entraînement
For available options and accesories refer to the Accesories Section
of this manual.
(1) The gun is ready to feed .023 - .025 (0.6 mm) MIG wire.
Voir la section Accessoires de ce manuel qui donne les articles en
option et les accessoires en stock.
(1) Le pistolet est prÍt ‡ dÈvider du fil MIG de 0,023-0,025 po (0,6
mm).
Para opciones disponibles y accesorios consulte la sección de
Accesorios de este manual.
(1) La antorcha está lista para alimentar alambre de 0.6 mm (.023 - .025) MIG.
Regulador de Gas Mezclado y Manguera.
Tuyau et régulateur réglable à mélange de gaz.

INSTALLATION INSTALACIÓN INSTALLATION
SELECT SUITABLE LOCATION
Locate the welder in a dry location wherethere is free circu-
lation of clean air into the louvers in the back and out the front
of the unit. A location that minimizes the amount of smoke
and dirt drawn into the rear louvers reduces the chance of dirt
accumulation that can block air passages and cause over-
heating.
STACKING
MIG PAK 10´s cannot be stacked.
TILTING
Each machine must be placed on a secure, level surface,
either directly or on either recommended cart. The machine
may topple over if this procedure is not followed.
OUTPUT CONECCTIONS
See Figure 1
1. Work Cable Access Hole.
2. Gun Cable and Control Lead Access Hole.
3. Connector Block.
4. Gun Trigger Lead Connectors.
5. Positive (+) and negative (-) output terminals.
6. Wire Feed Gearbox.
7. Cable Hanger.
8. Thumbscrew.
9. Circuit Breaker
10. Blank Panel Assembly
SELECCION DEL LUGAR ADECUADO
Coloque la soldadora en un lugar seco y donde circule aire
limpio por las ventilas de la parte posterior y fuera de la
unidad. Un lugar donde se reduzca la cantidad de humo y
acumulación de polvo que pueden bloquear las conductos
de ventilación y ocasionar sobrecalentamiento.
ESTIBACION
La MIG PAK 10 no puede estibarse.
INCLINACION
Cada máquina debe colocarse en una superficie plana y
segura ya sea directamente o sobre el soporte
recomendado. La máquina podría caerse de no seguir este
procedimiento.
CONEXIONES DE SALIDA
Véase la Figura 1
1. Orificio de entrada del cable de trabajo.
2. Orificio de entrada del Cable de Antorcha y Cable de
Control.
3. Bloque Conector.
4. Conectores para el Cable del Gatillo de la Antorcha.
5. Terminales de Salida positiva (+) y negativa (-).
6. Caja de Engranajes de Alimentación de Alambre.
7. Gancho para Cable.
8. Tornillo mariposa.
9. Interruptor de circuito
10. Ensamble del panel blanco
CHOIX DU BON EMPLACEMENT
Placer l'appareil de soudage dans un endroit sec et o˘ il y a
une libre circulation d'air pur par les persiennes de l'arriËre
‡ l'avant de l'appareil. Un endroit dans lequel un minimum
de fumÈes et de poussiËre est attirÈ par les persiennes
arriËre rÈduit les risques d'accumulation d'impuretÈs qui
peuvent boucher les passages d'air et entraÓner une sur-
chauffe.
GERBAGE
On ne peut par gerber les MIG PAK 15.
INCLINAISON
On doit placer chaque machine sur une surface s˚re et de
niveau soit directement, soit sur un chariot recommandÈ.
Sinon, la machine peut basculer.
CONNEXIONS DE SORTIE
Voir la figure 1
1. Trou d'accËs du c‚ble de retour
2.
Trou d'accËs du c‚ble de commande et du c‚ble du pistolet
3. Bloc de connexion
4. Connecteurs des fils de la g‚chette du pistolet
5. Bornes de sortie positive (+) et nÈgative (-)
6. BoÓte d'engrenages du dÈvidoir
7. Support de c‚ble
8. Vis ‡ ailettes
9. Disjoncteur
10. Panneau obturateur
MIG-PAK 10
4
5
8
367
12
+
-
Figure 1 Figura 1 Figure 1
11
2
1

12
INSTALLATION INSTALACIÓN INSTALLATION
WORK CLAMP INSTALLATION
Attach the work clamp per the following:
1. Unplug the machine or turn the power switch to the
OFF position.
2. Insert the work cable terminal lug with the larger hole
through the strain relief hole in the work clamp as
shown in Figure 2.
3. Fasten securely with the bolt and nut provided.
Figure 2
INSTALACION DE LA PINZA DE TRABAJO
Coloque el cable en la pinza de trabajo de acuerdo con lo
siguiente:
1. Desconecte la máquina o gire el interruptor de
alimentación a la posición OFF (apagado).
2. Inserte el extremo de la terminal del cable de trabajo a
través del orificio de anclaje de la pinza como se
muestra en la Figura 2.
3. Apriete con el tornillo o tuerca que se proporcionan.
Figura 2
Work Cable
Strain Relief Hole
Nut & Bolt
Work Clamp
Work Cable
Strain Relief Hole
Nut & Bolt
Work Clamp
Cable de Trabajo
Orificio de conexión
Tornillo y Tuerca
Pinza de Trabajo
Installation du connecteur de pièce
Fixer le connecteur de pièce (ou pince de masse) de la façon suivante. Voir la fig-
ure 2.
1. Enlever la vis, la plaque de pression et l'écrou d'appui de la pince.
2. Enlever la poignée en plastique du même côté de la pince en tirant
régulièrement sur la poignée jusqu'à ce qu'elle soit complètement sor-
tie.
3. Faire passer la cosse du câble de retour ayant le plus gros oeillet dans
le trou à l'extrémité de la poignée en plastique. Faire glisser la
poignée en plastique de plusieurs pouces sur le câble pour avoir bien
accès à la cosse.
4. Fixer le câble de retour à la pince en enfonçant la vis dans le trou de
la pince, en fixant la cosse du câble sur l'intérieur de la pince et en
plaçant la plaque de pression et l'écrou d'appui. S'assurer que la
plaque d'appui est placée de façon à empêcher l'écrou de tourner.
Bien serrer la vis.
5. Faire glisser la poignée en plastique sur la pince et à sa place initiale.
WORK CABLE INSTALLATION
Refer to Figure 1.
1. Open the wire feed section door on the right side of the
MIG PAK.
2. Pass the end of the work cable that has the terminal lug
with the smaller hole through the Work Cable Access
Hole (1) in the case front.
3. Route the cable under and around the back of the Wire
Feed Gearbox (6).
4. For GMAW Only: Refer to Figure 1. As delivered, the
machine is connected for positive electrode polarity.
This is the appropiate configuration for the GMAW (MIG)
process. To complete installation, use the provided wing
nut to connect the work cable’s terminal lug to the neg-
ative (-) output terminal (5) located above the Wire Feed
Gearbox (6). Make sure that both wing nuts are tight.
5. For Innershield Only: Refer to Figure 3. To wire for
negative polarity (required for the Innershield process),
connect the short cable attached to the connector block
(1) to the negative (-) output terminal (2) and the work
cable (3) to the positive (+) terminal (4).
INSTALACION DEL CABLE DE TRABAJO
Véase Figura 1.
1. Abra la puerta de la sección de alimentación de alambre
a la derecha de la MIG PAK.
2. Pase la punta aislada del cable de trabajo que tiene la
terminal de conexión a través del orificio pequeño para
Acceso del Cable de Trabajo (1) al frente de la máquina.
3. Enrute el el cable por debajo y atrás de la caja de
engranages del Mecanismo de Alimentación (6).
4. Sólo para GMAW: Véase la Figura 1. De fábrica la
máquina viene conectada con una polaridad positiva de
electrodo. Esta es la configuración adecuada para el
proceso GMAW (MIG). Para terminar la instalación,
utilice la tuerca que se proporciona para conectar la
terminal del cable de trabajo a la terminal (5) de salida
negativa (-) localizada debajo de la Caja de Engranajes
de Alimentación de Alambre. Asegúrese que las tuercas
estén bien apretadas.
5. Sólo para Innershield: Véase la Figure 3. Para
conectar a una polaridad negativa (necesaria para el
proceso Innershield), conecte el cable corto adjunto al
bloque conector (1) en la terminal (2) de salida negativa
(-) y el cable de trabajo (3) a la terminal (4) positiva (+).
Installation du câble de retour
Se reporter à la figure 1.
1. Ouvrir la porte du dévidoir sur le côté droit de la MIG PAK.
2. Faire passer l'extrémité du câble de retour portant la
cosse à oeillet le plus petit dans le trou d'accès du câble
de retour (1) à l'avant du boîtier.
3. Faire passer le câble sous la boîte d'engrenages du dévi-
doir (6) et autour de celle-ci.
4. Pour GMAW uniquement : Se reporter à la figure 1. À
sa sortie d'usine, la MIG PAK est connectée sur la polar-
ité électrode positive. C'est la bonne configuration pour
le procédé GMAW (MIG). Pour terminer l'installation,
utiliser l'écrou à oreilles fourni pour connecter la cosse du
câble de retour à la borne de sortie négative (-) (5) qui se
trouve au-dessus de la boîte d'engrenages du dévidoir
(6). S'assurer que les deux écrous à oreilles sont bien
serrés.
5. Pour l'Innhershield uniquement : Se reporter à la figure
3. Pour obtenir la polarité négative (nécessaire pour le
procédé Innershield), connecter le câble court fixé au
bloc connecteur (1) à la borne de sortie négative (-) (2) et
le câble de retour (3) à la borne positive (+) (4).
TROU DE SERRAGE
ÉCROU ET BOULON
CÂBLE DE
RETOUR
CONNECTEUR
DE PIÈCE
Figure 2

13
FIGURE 3
GUN INSTALLATION
As shipped from the factory, the MIG PAK 10 is ready to feed
.023" – .025" (0.6 mm) solid wire. If .030" (0.8 mm) solid wire
is to be used, change the contact tip to the appropriate size.
Connecting Gun Cable to the MIG PAK
1. Refer to Figure 1 Unplug the machine or turn power
switch to the OFF “O” position.
2. Pass the insulated terminals of the gun trigger control
leads, one at a time, through the Gun Cable and Control
Lead Access Slot (2) in the case front. The leads are to
be routed under the Wire Feed Gearbox (6) and through
the Cable Hanger (7) on the inner panel.
3. Insert the connector on the gun conductor cable through
the Gun Cable Access Hole (2) in the MIG PAK case
front. Make sure the connector is all the way in the brass
connector block. Unscrew thumbscrew on the connector
block a few turns if gun connector will not insert fully.
Rotate the connector so control leads are on the under-
side and tighten the Thumbscrew (8) in the connector
block.
INSTALLATION
FIGURA 3
INSTALACION DE LA ANTORCHA
De fábrica , la antorcha de la MIG PAK 10 está lista para
alimentar alambre de 0.6 mm (.023" -.025"). Si se va a
utilizar alambre de 0.8 mm (.030"), cambie la punta de
contacto a l tamaño adecuado.
Conexión del Cable de la Antorcha a la MIG
PAK
1. Consulte la Figura 1. Desconecte la máquina o coloque
el interruptor de encendido en la posición “O” (APAGA-
DO).
2. Pase una por una las puntas aisladas de los cables de
control del gatillo de la antorcha, a través de la Ranura
de Acceso del Cable de Control y del Cable de la
Antorcha (2) en el frente del gabinete. Los cables
deberán pasar por debajo de la Caja de Engranajes de
Alimentación de Alambre (6) y a través del Sujetador de
Cable (7) en el panel interno.
3. Inserte el conector del cable conductor de la antorcha a
través del Orificio de Acceso del Cable de la Antorcha
(2), en el frente del gabinete de la MIG PAK. Asegúrese
de que el conector entre totalmente en el bloque conec-
tor de latón. Si el conector de la antorcha no entra por
completo, desenrosque un poco el tornillo mariposa del
bloque conector. Gire el conector para que los cables de
control queden abajo, y apriete el Tornillo Mariposa (8)
del bloque conductor.
INSTALACION
FIGURE 3
MONTAGE DU PISTOLET
À sa sortie d'usine, la MIG PAK 10 est prête pour recevoir du
fil plein de 0,023-0,025 po (0,6 mm). Si l'on doit utiliser du fil
de 0,030 po (0,8 mm), changer le tube contact pour la
grosseur appropriée.
Raccordement du câble du pistolet à la MIG
PAK
1. Voir la figure 1. Débrancher l'appareil ou pousser l'inter-
rupteur d'alimentation sur OFF «O».
2. Faire passer les cosses isolées des fils de commande de
la gâchette du pistolet, une par une, dans la fente d'accès
des fils de commande et du câble du pistolet (2) à l'avant
du boîtier. On doit faire passer les fils sous la boîte d'en-
grenages du dévidoir (6) et dans le support de câble (7)
sur le panneau intérieur.
3. Faire passer le connecteur sur le câble conducteur du
pistolet dans le trou d'accès du câble du pistolet (2) à l'a-
vant du boîtier de la MIG PAK. S'assurer que le con-
necteur est enfoncé à fond dans le bloc connecteur en
laiton. Dévisser la vis à ailettes sur le bloc connecteur de
quelques tours si le connecteur du pistolet n'entre pas à
fond. Faire tourner le connecteur de façon que les fils de
commande se trouvent vers le bas et serrer la vis à
ailettes (8) dans le bloc connecteur.
INSTALLATION
2
4
3
1
2
4
3
1
2
4
3
1

14
4. Conecte las terminales del cable de control del gatillo de
la antorcha a los dos conectores aislados de 6.4 mm
(1/4”), que se localizan arriba de la etiqueta “Gun Trigger
Connection” (Conexión del Gatillo de la Antorcha) en la
sección de alimentación de alambre (4). Cualquier cable
puede ir en cualquier conector. Acomode los cables lo
más cerca posible del panel interno.
Si el interruptor del gatillo de la antorcha se utiliza con
uno diferente al que se proporciona con la MIG PAK, el
interruptor se debe abrir normalmente, interruptor
momentáneo. Las terminales del interruptor se deben
aislar del circuito de soldadura. Si este interruptor hace
corto con el circuito de soldadura de la MIG PAK podría
ocasionarse un mal funcionamiento de la MIG PAK o ser
común para cualquier circuito eléctrico diferente al cir-
cuito del gatillo de la MIG PAK.
CONEXIÓN DE GAS
Cuando esten utilizando el proceso de GMAW, es necesario
obtener un cilindro de gas protector. Para obtener mayor
información, consulte la sección de ACCESORIOS.
Si el CILINDRO está dañado puede explotar.
Mantenga el cilindro en posición vertical y
encadenado para que tenga soporte.
• Mantenga el cilindro alejado de áreas
donde pueda dañarse.
• Nunca levante la soldadora con el cilindro
en ella.
• Nunca permita que el electrodo de soldadu-
ra toque el cilindro.
• Mantenga el cilindro alejado de soldaduras
u otros circuitos eléctricamente activos.
PRECAUCION
4. Connect the gun trigger control lead terminals to the two
insulated 1/4" (6.4 mm) tab terminal connector bushings
located below the “Gun Trigger Connection” decal in the
wire feed section (4). Either lead can go to either con-
nector. Form the leads so that they are as close as pos-
sible to the inside panel.
If the gun trigger switch being used is other than that
supplied with the MIG PAK, the switch must be a nor-
mally open, momentary switch. The terminals of the
switch must be insulated from the welding circuit.
Malfunction of the MIG PAK may result if this switch
shorts to the MIG PAK welding output circuit or is com-
mon to any electrical circuit other than the MIG PAK trig-
ger circuit.
GAS CONNECTION
When using the GMAW process, a cylinder of shielding gas
must be obtained. For more information, refer to the ACCES-
SORIES section.
CYLINDER may explode if damaged. Keep
cylinder upright and chained to support.
• Keep cylinder away from areas where it
may be damaged.
• Never lift welder with cylinder attached.
• Never allow welding electrode to touch
cylinder.
• Keep cylinder away from welding or other
live electrical circuits.
CAUTION
INSTALLATION INSTALACION
4. Connecter les cosses des fils de commande de la
gâchette du pistolet aux deux connecteurs de cosses à
languette isolés de _ po (6,4 mm) qui se trouvent au-
dessus de l'autocollant «Gun Trigger Connection» (con-
nexion de la gâchette du pistolet) dans la section du dévi-
doir (4). Chaque fil peut entrer dans n'importe quel con-
necteur. Disposer les fils de sorte qu'ils soient le plus
près possible du panneau intérieur.
Si l'interrupteur à gâchette du pistolet utilisé est dif-
férent de celui fourni avec la MIG PAK, il doit s'agir d'un
interrupteur à rappel normalement ouvert. Les bornes
de l'interrupteur doivent être isolées du circuit de
soudage. Si cet interrupteur entre en contact avec la cir-
cuit de sortie de soudage de la MIG PAK ou est commun
à tout circuit électrique autre que le circuit de la
gâchette de la MIG PAK cela peut entraîner un mauvais
fonctionnement de la MIG PAK.
RACCORDEMENT DE GAZ
Pour utiliser le procédé GMAW,
on doit se procurer une
bouteille de dioxide de carbone comme gaz
de protection.
Pour obtenir plus de renseignements sur ce sujet, consulter la
section s’intitulée ACCESSOIRES.
La BOUTEILLE peut exploser si elle est
endommagée. La bouteille doit rester
droite et enchaînée à un support.
• Tenir la bouteille éloignée des endroits où
elle peut être endommagée.
• Ne jamais soulever la machine de
soudage si une bouteille est raccordée.
• L'électrode de soudage ne doit jamais
toucher la bouteille.
• Éloigner la bouteille du circuit de soudage
ou d'autres circuits sous tension.
INSTALLATION
WARNING ADVERTENCIA
ATTENTION
AVERTISSEMENT

15
BUILDUP OF SHIELDING GAS may harm
health or kill.
• Shut off shielding gas supply when not in
use.
• SEE AMERICAN NATIONAL STANDARD Z-
49.1, “SAFETY IN WELDING AND CUT-
TING” PUBLISHED BY THE AMERICAN
WELDING SOCIETY.
-------------------------------------------------------------------------------
1. Chain the cylinder to a wall or other stationary support to
prevent the cylinder from falling over. insulate the cylin-
der from the work circuit and earth ground. Refer to
Figure 4.
2. With the cylinder securely installed, remove the cylinder
cap. Stand to one side away from the outlet and open the
cylinder valve very slightly for an instant. This blows
away any dust or dirt which may have accumulated in the
valve outlet.
BE SURE TO KEEP YOUR FACE AWAY FROM THE
VALVE OUTLET WHEN “CRACKING” THE VALVE. Never
stand directly in front of or behind the flow regulator
when opening the cylinder valve. Always stand to one
side.
3. Attach the flow regulator to the cylinder valve and tighten
the union nut securely with a wrench..
NOTE: If connecting to 100% CO2cylinder, make certain
the plastic washer is seated in the fitting that attaches to
the CO2cylinder.
4. Refer to Figure 5. Attach one end of inlet gas hose to the
outlet fitting of the flow regulator and tighten the union nut
securely with a wrench. Connect the other end to the
MIG PAK 10 Gas Solenoid Inlet Fitting (5/8-18 female
threads — for CGA — 032 fitting). Make certain the gas
hose is not kinked or twisted.
La ACUMULACIÓN DE GAS PROTECTOR
puede afectar la salud o causar la muerte.
• Interrumpa el suministro de gas protector
cuando no se utilice.
• VEA EL AMERICAN NATIONAL
STANDARD Z-49.1 (ESTÁNDAR
NACIONAL ESTADOUNIDENSE Z-49.1),
“SEGURIDAD EN LA SOLDADURA Y EL
CORTE”, PUBLICADO POR LA
AMERICAN WELDING SOCIETY.
-------------------------------------------------------------------------------
1. Encadene el cilindro a una pared o a un soporte estático
para evitar que caiga. Aísle eléctricamente el cilindro del
circuito de trabajo y de la conexión a tierra. Véase Figura
4.
2. Después de instalar el cilindro de manera segura, retire
la tapa. Muévase a un lado de la salida y abra muy poco
la válvula del cilindro por un instante. Esto permite que el
aire retire el polvo o suciedad que pueda haberse
acumulado en la salida de la válvula.
ASEGÚRESE DE MANTENER SU CARA RETIRADA DE LA
SALIDA DE LA VÁLVULA AL “GIRARLA”. Nunca se
coloque enfrente o detrás del regulador de flujo al abrir la
válvula del cilindro. Siempre párese a un lado.
3. Coloque el regulador de flujo en la válvula del cilindro y
apriete bien la tuerca de unión con una llave.
NOTA: Si se conecta a un cilindro de CO2, asegdrese de
que la arandela de pl<stico esta colocada en el conector
que se ensambla al cilindro de CO2.
4. Consulte la Figura 5. Ensamble un extremo de la
manguera de gas de entrada al conector de salida del
regulador fluj\metro y apriete la tuerca de uni\n con una
herramienta. Conecte el otro extremo al conector de
entrada del Selenoide de Gas (Rosca hembra de 5/8-18
para conector CGA-032). Asegdrese de que la manguera
de gas no este machucada o doblada.
INSTALACION
UNE ACCUMULATION DE GAZ DE PROTEC-
TION peut être néfaste pour la santé ou être
mortelle.
• Arrêter la source de gaz de protection
quand on ne l'utilise pas.
• VOIR LA NORME NATIONALE
AMÉRICAINE Z-49.1, “SAFETY IN WELD-
ING AND CUTTING” PUBLIÉE PAR
L'AMERICAN WELDING SOCIETY.
-------------------------------------------------------------------------------
1. Enchaîner la bouteille à un mur ou à un autre support fixe
pour empêcher qu'elle ne tombe. Isoler (électriquement)
la bouteille du circuit de retour et de la terre. Se reporter
à la figure 4.
2. Une fois la bouteille bien installée, enlever son chapeau.
Se tenir sur le côté et loin de la sortie et ouvrir très lente-
ment le robinet de la bouteille pour un instant. Ceci per-
met de chasser la poussière ou la saleté qui a pu s'accu-
muler dans la sortie du robinet.
S'ASSURER D'ÉLOIGNER LE VISAGE DE LA SORTIE DU
ROBINET QUAND ON «ENTROUVRE» LE ROBINET. Ne
jamais se tenir directement devant ou derrière le déten-
deur quand on ouvre le robinet de la bouteille. Toujours
se tenir sur le côté.
3. Fixer le détendeur au robinet de la bouteille et bien serrer
l'écrou-raccord avec une clé.
NOTA : Si l'on utilise une bouteille de CO2 à 100 %, s'as-
surer que la rondelle en plastique est en place pour effectuer
le raccordement à la bouteille de CO2.
4.
Se reporter à la figure 5. Raccorder une extrémité du tuyau de
gaz d'entrée au raccord de sortie du détendeur et bien serrer
l'écrou-raccord avec une clé. Raccorder l'autre extrémité du
raccord d'entrée de l'électrovanne de gaz de la MIG PAK 10
(filetage femelle 5/8-18 pour le raccord 032 CGA). S'assurer
que le tuyau de gaz n'est pas tortillé ou tordu.
INSTALLATION
INSTALLATION
WARNING
WARNING ADVERTENCIA
ADVERTENCIA
Cylinder Valve
Gas Hose
Flow Regulator Robinet de la
bouteille
Tuyau de
gaz
Détendeur
Válvula Del
Cilindro
Manguera
De Gas
Regulador
de Flujo
AVERTISSEMENT
AVERTISSEMENT
Figure 4 Figura 4 Figure 4

16
INSTALLATION
CONNEXIONS D'ALIMENTATION D'ENTRÉE
Voir la figure 5.
La MIG PAK est munie d'un câble d'alimentation qui se trouve à l'arrière
de la machine.
EXIGENCES DU CODE RELATIVES AUX CONNEX-
IONS D'ENTRÉ
•Cette machine de soudage doit être connectée à une source d'al-
imentation conformément aux codes de l'électricité applicables.
•Le code d'électricité national des États-Unis (article 630-B, édition
1990) donne les normes relatives à l'intensité des conducteurs
d'alimentation selon le facteur de marche de la source de courant.
•S'il y a des questions sur la conformité de l'installation aux exi-
gences du code de l'électricité applicables, consulter un élec-
tricien qualifié.
----------------------------------------------------------------------------------------------
Exigences relatives à la sortie nominale
La MIG PAK est munie d'un cordon d'alimentation avec fiche à trois
broches de 15 A, 125 V (NEMA, type 5-15P) monté en usine. Connecter
uniquement cette fiche à une prise avec mise à la terre correspondante
connectée à un circuit dérivé de 20 A avec tension nominale de 115 à
125 V, 60 Hz, c.a.
La sortie nominale avec cette installation est de 88 A, 18 V, facteur de
marche 20 % (2 minutes toutes les 10 minutes pour le soudage).
Ne pas connecter la MIG PAK à une source d'alimentation d'entrée
ayant une tension nominale supérieure à 125 V.
Ne pas enlever la broche de terre du cordon d'alimentation.
Exigences de la CSA relatives à la sortie nominale
La MIG PAK est munie d'un cordon d'alimentation avec fiche à trois
broches de 15 A, 125 V (NEMA, type 5-15P) monté en usine. Connecter
cette fiche à une prise avec mise à la terre correspondante connectée
à un circuit dérivé de 15 A avec tension nominale de 115 à 125 V,
60 Hz, c.c. uniquement. Avec cette installation, on peut utiliser la MIG
PAK à une sortie de 62 A, 20 V, facteur de marche 20 %.
INSTALLATION
INPUT CONNECTIONS
Refer to Figure 5.
The MIG PAK has a power input cable located on the rear of
the machine.
CODE REQUIREMENTS FOR INPUT
CONNECTIONS
• This welding machine must be connected to power
source in accordance with applicable electrical codes.
• The United States National Electrical Code (Article
630-B, 1990 Edition) provides standards for amperage
handling capability of supply conductors based on
duty cycle of the welding source.
• If there is any question about the installation meeting
applicable electrical code requirements, consult a
qualified electrician.
-------------------------------------------------------------------------------
Requirements For Rated Output
A power cord with a 15 amp, 125 volt, three prong plug
(NEMA Type 5-15P) is factory installed on the MIG PAK.
Connect this plug to a mating grounded receptacle which is
connected to a 20 amp branch circuit with a nominal voltage
rating of 115 to 125 volts, 60 Hertz, AC only.
The rated output with this installation is 88 amps, 18 Volts,
20% duty cycle (2 minutes of every 10 minutes used for
welding).
Do not connect the MIG PAK to an input power supply
with a rated voltage that is greater than 125 volts.
Do not remove the power cord ground prong.
Requirements For CSA Rated Output
A line cord with a 15 amp, 125 volt, three-prong plug (NEMA
Type 5-15P) is factory installed. Connect this plug to a mat-
ing grounded receptacle which is connected to a 15 amp
branch circuit with a nominal voltage rating of 115 volts to
125 volts, 60 hertz, AC only. With this installation, the MIG
PAK 10 can be used at an output of 62 amps, 20 volts, 20%
duty cycle.
CONEXIONES DE LA ENERGÍA DE ALIMENTACIÓN
Véase la Figura 5.
La MIG PAK tiene un cable de energía de alimentación enla
parte trasera de la máquina.
REQUERIMIENTOS DEL CODIGO PARA
CONEXIONES DE ENTRADA
• Esta máquina soldadora deberá estar conectada a una
fuente de alimentación que cumpla con los códigos
eléctricos aplicables.
• El United States National Electrical Code (Artículo 630-
B, Edición de 1990) proporciona los estándares para el
amperaje que maneja la capacidad de suministro a los
conductores con base en el ciclo de trabajo de la
fuente de soldadura.
• Si no tiene la certeza de que la instalación cumple con
los requerimientos de los códigos eléctricos
aplicables, consulte un electricista especializado.
-------------------------------------------------------------------------------
Requerimientos de capacidad de salida
nominal
De fábrica la MIG PAK viene con un cable de energía de 15
amps, 125 volt, con enchufe de tres puntas (Tipo 5-15P
NEMA). Conecte este enchufe al receptáculo gemelo a tierra
que está conectado a un circuito de 20 amperes con una
capacidad de voltaje nominal único de CA de 115 a125
voltios, 60 Hertz.
Con esta instalación, la la salida nominal es de 88 amps, 18
voltios, 20% de ciclo de trabajo (2 minutos de cada 10 de
soldadura).
No conecte la MIG PAK a una alimentaci\n de voltaje mayor de 125v.
No retire la punta de tierra del enchufe del cable de alimentaci\n.
Requerimientos para el Rango de Salida CSA
De f<brica se incluye un cable de alimentaci\n con un enchufe de 3 pun-
tas de 15 amp, 125 volts (NEMA tipo 5-15P). Conecte este enchufe a
un contacto correspondiente aterrizado, que este conectado a un cir-
cuito con un rango nominal de voltaje de 115 volts a 125 volts, 60 Hertz,
de CA solamente. Con esta instalaci\n, la MIG PAK 10 puede ser usada
a una salida de 62 amp, 20 volts, 20% Ciclo de Trabajo.
INSTALACIÓN
WARNING ADVERTENCIA
POWER INPUT
CABLE
GAS SOLENOID
INLET FITTING
POWER INPUT
CABLE
GAS SOLENOID
INLET FITTING
POWER INPUT
CABLE
GAS SOLENOID
INLET FITTING
ADITAMENTO DE
ENTRADA DE GAS
SELENOIDE
RACCORD D'ENTRÉE
DE L'ÉLECTROVANNE
DE GAZ
CABLE DE
ENERGIA DE
ALIMENTACION
BE D'ALIMENTA-
TION D'ENTRÉE
Figure 5 Figure 5
Figura 5
AVERTISSEMENT

17
Lea todo el manual antes de instalar u operar
la MIG PAK 10.
PRECAUCIONES DE SEGURIDAD
LA DESCARGA ELÉCTRICA puede causar la
muerte
• No toque las partes eléctricas activas ni el
electrodo con ropa mojada o húmeda.
Aíslese del trabajo y tierra.
• Siempre utilice guantes aislantes secos.
LOS HUMOS Y LOS GASES pueden ser
peligrosos.
• Mantenga su cabeza alejada de los vapores.
• Utilice ventilación o los tubos de escape
para eliminar los vapores de la zona de
respiración.
LAS CHISPAS DE LA SOLDADURA pueden
provocar un incendio o una explosión.
• Mantenga alejado el material flamable.
• No suelde en contenedores cerrados.
LAS CHISPAS DEL ARCO pueden quemar los
ojos y la piel.
• Utilice protección para ojos, orejas y
cuerpo.
Observe toda la información de seguridad
que aparece en este manual.
DESCRIPCIÓN GENERAL
La MIG PAK 10 es una soldadora por arco completa con
fuente de potencia/alimentador de alambrede CD con
voltaje constante semiautomático. Ha sido diseñada para
trabajos en talleres, casas, automotora de poco
mantenimiento. Viene con un interruptor de toma
controlado, fuente de potencia para
transformador/rectificador de voltaje constante de una sla
fase, y una antorcha de soldadura con alimentador de
alambre para alimentar electrodo de acero sólido de 0.6 mm
(.023" - .025") hasta 0.8 mm (.030"). Un juego opcional está
disponible para alimentación de electrodo revestido NR-211-
MP Innershield.
Read the entire manual before installing and
operating the MIG PAK 10.
SAFETY PRECAUTIONS
ELECTRIC SHOCK can kill.
• Do not touch electrically live parts or elec-
trode with skin or wet clothing. Insulate
yourself from work and ground.
• Always wear dry insulating gloves.
FUMES AND GASES can be dangerous.
• Keep your head out of fumes.
• Use ventilation or exhaust to remove
fumes from breathing zone.
WELDING SPARKS can cause fire or explo-
sion.
• Keep flammable material away.
• Do not weld on closed containers.
ARC RAYS can burn eyes and skin.
• Wear eye, ear and body protection.
Observe all safety information throughout this
manual.
GENERAL DESCRIPTION
The MIG PAK 10 is a complete semiautomatic constant volt-
age DC wire feeder/power source arc welder. It has been
designed for workshop, hobby, automotive, and light mainte-
nance. Included is a tap-switch controlled, single phase con-
stant voltage transformer / rectifier power source and a wire
feeder welding gun for feeding .023" - .025" (0.6 mm) through
.030" (0.8 mm) solid steel electrode. An optional kit is avail-
able for feeding .035" (0.9 mm) Innershield NR-211-MP flux-
cored wire.
OPERATION OPERACION
Lire cette section au complet avant d'utiliser
la MIG PAK 10.
SAFETY PRECAUTIONS
LES CHOCS ÉLECTRIQUES peuvent être
mortels.
•
Ne pas toucher les pièces sous tension ou
l'électrode les mains nues ou si l'on porte
des vêtements humides. S'isoler de la
pièce à souder et de la terre.
•
Toujours porter des gants isolants secs.
LES FUMÉES ET LES GAZ peuvent être
dangereux.
•
Tenir la tête en dehors des fumées.
• Utiliser un système de ventilation ou d'é-
vacuation pour évacuer les fumées de la
zone de travail.
LES ÉTINCELLES DE SOUDAGE peuvent
provoquer un incendie ou une explosion.
• Éloigner les matières inflammables.
• Ne pas souder sur des contenants fermés.
LE RAYONNEMENT DE L'ARC peut brûler les
yeux et la peau.
• Porter un dispositif de protection des yeux,
des oreilles et du corps.
Observer toutes les consignes de sécurité
données dans ce manuel.
DESCRIPTION GÉNÉRALE
La MIG PAK 10 est une source de courant-dévidoir c.c. à
tension constante semi-automatique complète. Elle a été
conçue pour l'atelier, le bricolage, la réparation d'automo-
biles et les petits travaux d'entretien. Il s'agit en fait d'une
source de courant transformateur-redresseur monophasée à
tension constante commandée par un interrupteur à prises et
d'un pistolet dévidoir pour fil-électrode plein de 0,023-0,025
po (0,6 mm) à 0,030 po (0,8 mm). Un nécessaire en option
permet d'utiliser le fil fourré Innershield®NR-211-MP de
0,035 po (0,9 mm).
FONCTIONNEMENT
WARNING AVERTISSEMENT
ADVERTENCIA

18
The MIG PAK 10 is ideally suited for individuals having
access to 115 volt AC input power, and wanting the ease of
use, quality and dependability of both gas metal arc welding
or GMAW (also known as MIG welding) and the Innershield
electrode process (self shielded flux cored or FCAW). The
MIG PAK 10 is a rugged and reliable machine that has been
designed for dependable service and long life.
RECOMMENDED PROCESSES
The MIG PAK 10 can be used for welding mild steel using the
Gas Metal Arc Welding (GMAW or MIG, Metal Inert Gas) sin-
gle pass process, which requires a supply of shielding gas,
or the flux-cored arc welding (FCAW) process using
Innershield®electrode wire. The MIG PAK 10 is configured
for use with the GMAW process as delivered from the facto-
ry.
OPERATIONAL CONTROLS
The MIG PAK 10 has the following controls as standard:
Control Power ON/OFF Switch, Voltage Control, Wire Speed
Control, Trigger Switch, and a Circuit Breaker. With the
optional Spot/Stitch Timer Kit installed, the following controls
are also included: Mode switch and Time Control.
DESIGN FEATURES
●Operates on 115 volt input — no special wiring required.
●“Cold electrode” until gun trigger is pressed for an added
measure of safety.
●Overload protection — incorporates both a thermostat
and a circuit breaker.
●Quality wire drive with electronic overload protection.
●“Quick Release” idle roll pressure arm is easily adjusted.
●Reversible, dual groove drive roll. Drive roll will feed .023
– .025” (0.6 mm) and .030" - .035" (0.8 - 0.9 mm) diame-
ter wire.
●No external shielding gas is required when used with
Lincoln Innershield .035” (0.9 mm) NR®-211-MP elec-
trode.
●Accommodates both 4” (100 mm) diameter and 8” (200
mm) diameter spools of wire.
OPERATION
La MIG PAK 10 es ideal para aquellas personas que tienen
acceso a una energía de alimentación de CA de 115 voltios,
y desean que sea fácil de usar, de calidad y que pueda
utilizarse con los procesos de Soldadura de Arco Metálico
con Gas o GMAW (también conocida como soldadura MIG),
así como el proceso de electrodo Innershield (arco tubular
autoprotegido o FCAW). La MIG PAK 10 es una máquina
rígida y confiable que ha sido diseñada para dar amplio
servicio y de larga vida útil.
PROCESOS RECOMENDADOS
La MIG PAK 10 puede utilizarse para soldadura de acero
utilizando el proceso de una sola pasada de Soldadura de
Arco Metálico con Gas (GMAW o MIG, Gas inherte de
Metal), el cual requiere un suministro de gas protector, o el
proceso de soldadura de arco tubular (FCAW) utilizando
electrodo tubular Innershield®. De fábrica, la MIG PAK 10
está configurada para utilizarse con el proceso GMAW .
OPERATIONAL CONTROLS
Como estándar La MIG PAK 10 tiene los siguientes
controles: Interruptor de ENCENDIDO/APAGADO (ON/OFF)
para control de energía, Control de Voltaje, Control de
Velocidad de Alambre, Interruptor del Gatillo y un Interruptor
de Circuito. Con el juego opcional de temporizador de
punteo/puntada instalado también se incluyen los controles
siguientes: Interruptor de Modo y Control de Tiempo.
CARACTERISTICAS DEL DISEÑO
●Opera con una alimentación de 115 voltios — no se
requiere cableado especial.
●“Electrodo frío” hasta que se presione el gatillo de la
antorcha como medida de seguridad adicional.
●Protección contra sobrecarga — incluye un termostato y
un interruptor de circuito.
●Optima alimentación de alambre con protección contra
sobrecarga electrónica.
●Brazo de presión del rodillo impulsor de "liberación
rápida” que se ajusta de manera fácil.
●Rodillo impulsor reversible con ranura de doble proceso.
El rodillo impulsor alimentará alambre de 0.6 mm (.023 –
.025”) y 0.8 - 0.9 mm (.030" - .035") de diámetro.
●No se requiere gas protector externo cuando se utiliza
con electrodo Innershield .035” (0.9 mm) NR®-211-MP
de Lincoln.
●Acepta bobinas de alambre de 100 mm (4”) y de 200 mm
(8”) de diámetro.
OPERACION
La MIG PAK 10 est idéale pour les personnes qui ont accès
à une alimentation d'entrée 115 V c.a. et qui recherchent la
facilité d'utilisation, la qualité et la fiabilité du procédé GMAW
(ou MIG) et du procédé avec électrode Innershield (avec fil
fourré autoprotégé ou FCAW). La MIG PAK 10 est une
machine robuste et fiable qui a été conçue pour son service
sûr et sa longue durée de vie.
PROCÉDÉS RECOMMANDÉS
On peut utiliser la MIG PAK 10 pour le soudage de l'acier
doux en utilisant le procédé GMAW (ou MIG) en une seule
passe, qui nécessite une source de gaz de protection, ou en
utilisant le procédé de soudage avec fil fourré (ou FCAW)
utilisant le fil-électrode Innershield®. La MIG PAK 10 est
configurée en usine pour le procédé GMAW.
COMMANDES
La MIG PAK 10 est équipée des commandes suivantes de
série : interrupteur ON/OFF (marche-arrêt), commande de
tension, commande de vitesse de dévidage, interrupteur à
gâchette et disjoncteur. Quand l'ensemble temporisateur
points/en ligne continue par points en option est installé, l'ap-
pareil est également équipé des commandes suivantes :
sélecteur de mode et synchronisateur.
CARACTÉRISTIQUES
● Fonctionne sur entrée 115 V et aucun câblage spécial
n'est nécessaire.
●L'électrode reste froide jusqu'à ce que l'on appuie sur la
gâchette du pistolet, ce qui constitue une mesure
supplémentaire de sécurité.
●Protection contre les surcharges comprenant un
thermostat et un disjoncteur.
●Entraînement du fil de qualité avec protection électronique
contre les surcharges.
●Bras de pression du galet mené à dégagement rapide
facile à régler.
●Galet d'entraînement à gorge double réversible. Le galet
d'entraînement permet d'utiliser du fil de 0,023-0,025 po
(0,6 mm) et de 0,030-0,035 po (0,8-0,9 mm) de diamètre.
●Aucun gaz de protection externe n'est nécessaire quand
on utilise le fil-électrode Lincoln Innershield 0,35 po (0,9
mm) NR®-211-MP.
●Reçoit les bobines de fil de 4 po (100 mm) et de 8 po (200
mm) de diamètre.
FONCTIONNEMENT

19
WELDING CAPABILITY
The MIG PAK 10 is rated at 88 amps, 18 volts, at 20% duty
cycle on a ten minute basis. CSA rated output at 62 amps at
20 volts at 20% duty cycle. It is capable of higher output cur-
rents at lower duty cycles.
LIMITATIONS
Arc Gouging cannot be performed with the MIG PAK 10. The
MIG PAK 10 is not recommended for pipe thawing or TIG
welding.
CONTROLS AND SETTINGS
Refer to Figure 6a.
1. Power ON/OFF Switch — When the power is
on the fan motor will run and air will be exhaust-
ed out the louvers in the front of the machine.
The welding output and wire feeder remain off
until the gun trigger is pressed.
2. Wire Speed Control — Controls the wire feed
speed from 50 – 300 in /min (1.3 – 7.6 m/min).
The control can be preset on the dial to the set-
ting specified on the MIG PAK 10 Application
Chart located on the inside of the wire feed sec-
tion door.
3. Voltage Control — A 4-position tap selector
switch gives full range adjustment of power
source output voltage. Do not switch while weld-
ing.
Refer to Figure 6b.
4. Circuit Breaker – Protects machine from dam-
age if maximum output is exceeded. Button will
extend out when tripped (Manual reset).
5. Gun Trigger - Activates welding output, wire feed, and
gas solenoid operation. Releasing the trigger deactivates
welding and simultaneously activates the “burnback”
function so that the welding wire does not stick in the weld
puddle.
OPERATION
CAPACIDAD DE SOLDADURA
La MIG PAK 10 tiene capacidad nominal de 88 amps, 18
volts, con ciclo de trabajo del 20% cada diez minutos. La
capacidad nominal CSA es de 62 amps a 20 volts con un
ciclo de trabajo del 20%. Tiene capacidades de salida más
altas en ciclos de trabajo más bajos.
LIMITACIONES
Con la MIG PAK 10 no puede realizarse desbaste. La MIG
PAK 10 no se recomienda para soldadura de tubería o
soldadura TIG.
CONTROLES Y PROGRAMACIONES
Consulte la Figura 6a.
1. Interruptor de ON/OFF
(ENCENDIDO/APAGADO) —
Cuando la
máquina está encendida, el motor del ventilador
comienza a funcionar y el aire es expulsado por
las ventilas que se encuentran en la parte frontal
de la máquina. La salida de soldadura y el
alimentador de alambre permanecerán apagados
hasta que se presione el gatillo de la antorcha.
2. Control de Velocidad de Alambre — Controla
la velocidad de alimentación del alambre de 1.3
– 7.6 m/min (50 – 300 pulg/min). El control
puede programarse previamente en el selector y
establecerse en la programación especificada
en el Diagrama de Aplicación de la MIG PAK 10,
que se localiza en la cara interior de la puerta de
la sección de alimentación de alambre.
3. Control de Voltaje — Un interruptor selector de
toma de 4 posiciones proporciona un ajuste de
rango total del voltaje de salida de la fuente de
alimentación. No mueva el interruptor mientras
realiza una soldadura.
Véase Figura 6b.
4. Interruptor Automático — Protege la máquina
de algún daño, en caso de que se exceda la
salida máxima. Un botón se activará cuando
esto suceda (Restablecimiento manual).
5. Gatillo de Antorcha - Activa la salida de soldadura,
alimentación de alambre y operación de selecnoide de
gas. Al soltar el gatillo se desactiva la soldadura y a la vez
se activa la función de “quemado en retroceso” con el fin
de que el alambre de soldadura no se pegue al charco de
soldadura.
OPERACIÓN
V
V
CAPACITÉ DE SOUDAGE
La MIG PAK 10 a une intensité nominale de 88 A, une ten-
sion nominale de 18 V au facteur de marche 20 % sur une
période de 10 minutes. Pour la CSA, la sortie nominale est
de 62 A sous 20 V au facteur de marche 20 %. La sortie
nominale de la CSA est de 62 A sous 20 V au facteur de
marche 20 %. Elle est capable de produire une sortie de
courant supérieure aux facteurs de marche inférieurs.
LIMITES
On ne peut pas effectuer le gougeage avec la MIG PAK 10.
La MIG PAK 10 n'est pas recommandée pour dégeler les
tuyaux ou pour le soudage TIG.
COMMANDES ET RÉGLAGES
Voir la figure 6a.
1. Interrupteur ON/OFF (I - O) - Quand l'appareil
est sous tension, le moteur du ventilateur tourne
et l'air est évacué par les persiennes à l'avant de
la machine. La sortie de soudage et le dévidoir
restent hors tension jusqu'à ce que l'on appuie
sur la gâchette du pistolet.
2. Commande de la vitesse de dévidage (WIRE
SPEED) - Elle permet de régler la vitesse de
dévidage entre 50 et 300 po/min (1,3-7,6 m/min).
On peut prérégler la commande sur le cadran à
la valeur indiquée sur le tableau d'application de
la MIG PAK 10 qui se trouve à l'intérieur de la
porte du dévidoir.
3. Commande de tension (ARC VOLTS) - Un
sélecteur à prises à 4 positions permet
d'effectuer un réglage de tension de sortie
intégrale. Ne pas actionner pendant le soudage.
Se reporter à la figure 6b.
4. Disjoncteur - Protège la machine contre les dommages
en cas de dépassement de la puissance maximale. Le
bouton sort quand il se déclenche (réenclenchement
manuel).
5. Gâchette du pistolet - Actionne la sortie de soudage, le
dévidage et le fonctionnement de l'électrovanne de gaz.
Quand on relâche la gâchette on désactive l'opération de
soudage et on active simultanément la fonction «anti-col-
lage» de façon que le fil de soudage ne colle pas dans le
bain de fusion.
FONCTIONNEMENT
V

20
OPERATION OPERACIÓN FONCTIONNEMENT
FIGURE 6b
FIGURE 6a

21
WELDING SEQUENCE OF
OPERATION
WIRE LOADING
Refer to Figures 7 and 8.
The machine power switch should be turned to the OFF (“O”)
position before working inside the wire feed enclosure.
The welder is shipped from the factory ready to feed 8" (200
mm) diameter spools with 2.2" (56 mm) maximum width.
These spools fit on a 2" (51 mm) diameter spindle that has a
built in, adjustable friction brake to prevent overrun of the
spool and excess slack in the wire.
To use 4” (100 mm) diameter spools, the 2” (50 mm) diame-
ter spindle must be removed (See Figure 7). Remove the
wing nut and spacer at the end of the shaft and remove the
outside plastic wire spool spindle. The spindle can be stored
in the wire feed compartment. A 4” (100 mm) diameter spool
is mounted directly on the 5/8” (16 mm) diameter shaft and
held in place with the previously removed hardware. Also
make certain the start end of the wire, which may protrude
through the side of the spool does not contact any metallic
case parts.
FIGURE 7
Note:When loading and removing the 8” Spools make sure
that the wing nut (inside the wire spool spindle hub) is turned
90°from the wire spool spindle locking tab. If the wing nut is
positioned in line with the locking tab, the tab cannot be
depressed to load or unload the wire spool.
Load an 8” (200 mm) diameter spool on the wire spool spin-
dle shown in Figure 8.
OPERATION
SECUENCIA DE OPERACIÓN
DE SOLDADURA
COLOCACIÓN DEL ALAMBRE
Consulte las Figuras, 7 y 8.
El interruptor de energía de la máquina deberá estar en la posición
de OFF ("O") (APAGADO) antes de trabajar dentro del gabinete del
alimentador de alambre.
La soldadora viene de fábrica lista para alimentar bobinas con un
diámetro de 8" (200 mm) con amplitud máxima de 2.2" (56 mm).
Estas bobinas se ajustan en el eje de 2" (51 mm) de diámetro que
tiene un freno de fricción integrado, ajustable para evitar que la
bobina gire y holgura excesiva del alambre.
Para utilizar bobinas de 4" (100 mm) de diámetro, se debe retirar el
eje de 2" (50 mm) de diámetro (Consulte la Figura 7). Retire la tuer-
ca de mariposa y el espaciador en el extremo del eje y saque el eje
plástico externo de la bobina de alambre. El eje se puede guardar
en el compartimento de alimentación de alambre. La bobina de 4"
(100 mm) de diámetro se coloca directamente en el eje de 5/8" (16
mm) de diámetro y se asegura en su lugar con el hardware retira-
do anteriormente. Asimismo asegúrese que el extremo de inicio del
alambre, que pudiese sobresalir por un lado de la bobina no haga
contacto con ninguna de las partes metálicas del gabinete.
FIGURE 7
Nota: Al colocar y retirar las bobinas de 8" asegúrese de que la
tuerca de mariposa (dentro del alojamiento del eje de la bobina de
alambre) tenga un giro de 90º desde el sujetador del eje de la bobi-
na de alambre. Si la tuerca de mariposa se coloca en línea con el
sujetador, la oreja no podrá retirarse para colocar y retirar la bobi-
na de alambre.
Coloque una bobina de 8" (200 mm) de diámetro en el eje de bobi-
OPERACIÓN FONCTIONNEMENT
Wire Spindle Shaft 4" Wire Spool
Wing Nut
and Spacer
Eje Del Carrete Bobina De Alambre De 4”
Tuerca
Mariposa y
espaciador
ORDRE DES OPÉRATIONS DE
SOUDAGE
CHARGEMENT DU FIL
Voir les figures 7 et 8.
On doit placer l’interrupteur d’alimentation de la machine sur OFF
(«O») avant de travailler dans le compartiment du dévidoir.
À sa sortie d’usine, la machine est prête à dévider des bobines de
8 po (200 mm) de diamètre et d’une largeur maximale de 2,2 po (56
mm). Ces bobines se placent sur un axe de 2 po (51 mm) de
diamètre qui est équipé d’un frein à friction réglable pour empêcher
que la bobine ne se dévide trop et qu’il n’y ait trop de mou dans le
fil.
Pour utiliser les bobines de 4 po (400 mm) de diamètre, on doit
déposer l’axe de 2 po (50 mm) de diamètre. (Voir la figure 7).
Enlever l’écrou à oreilles et la bague d’espacement à l’extrémité de
l’arbre et déposer l’axe extérieur de la bobine de fil en plastique. On
peut ranger l’axe dans le compartiment de dévidage. On monte une
bobine de 4 po (100 mm) de diamètre directement sur l’arbre de 5/8
po (16 mm) de diamètre et on la retient avec l’écrou enlevé
précédemment. De plus, s’assurer que l’extrémité d’amorçage du
fil, qui peut dépasser sur le côté de la bobine, n’entre pas en con-
tact avec les pièces métalliques du boîtier.
FIGURE 7
Note : Quand on pose et dépose les bobines de 8 po, s’assurer que
l’écrou à oreilles (à l’intérieur du moyeu de l’axe de bobine) est
tourné à 90o par rapport à la patte de blocage de l’axe de bobine
de fil. Si l’écrou à oreilles est aligné sur la patte de blocage, on ne
peut pas appuyer sur la patte pour charger ou décharger la bobine
de fil.
bobine de 8 po (200 mm) de diamètre sur l’axe de la bobine de fil
illustrée à la figure 8.
Axe de la bobine
Bobine de fil 4 po
Écrou à oreilles
et bague d’e-
spacement
To Wire Drive Al impulsor de alambre Vers l'entraînement de fil

22
FRICTION BRAKE ADJUSTMENT
With wire spool installed on the spindle shaft and the wing
nut loose, turn the spool by hand while slowly tightening the
wing nut until a light drag is felt. Tighten the wing nut an
additional 1/4 turn.
Note: When properly adjusted, the brake should provide
only enough drag to prevent overrun of the spool and
excess slack in the wire. Too much drag may result in wire
feeding problems, and may cause premature wear of wire
drive system components.
WIRE THREADING
(Refer to figure 9)
1. Release the Spring Loaded Pressure Arm (1) rotate
the Idle Roll Arm (2) away from. the Wire Feed Drive
Roll (3). Ensure that the groove size in the feeding posi-
tion on the drive roll matches the wire size being used.
2. Carefully detach the end of the wire from the spool. To
prevent the spool from unwinding, maintain tension on
the wire until after step 5.
3. Cut the bent portion of wire off and straighten the first
4” (100 mm).
4. Thread the wire through the In-going guide tube (4),
over the drive roll (3), and into the out-going guide tube
(5).
OPERATION
AJUSTE DEL FRENO DE FRICCIÓN
Con la bobina de alambre instalada en el eje y con la tuerca
de mariposa aflojada, gire la bobina manualmente al tiempo
que aprieta lentamente la tuerca de mariposa hasta que se
sienta un arrastre ligero. Apriete la tuerca de mariposa 1/4
de vuelta adicional.
Nota: Cuando se ajusta adecuadamente, el freno deberá
proporcionar únicamente el arrastre suficiente para evitar
que la bobina gire y que el alambre tenga holgura excesiva.
Demasiado arrastre puede resultar en problemas de ali-
mentación del alambre y puede ocasionar desgaste pre-
maturo de los componentes del sistema de alimentación de
alambre.
COLOCACION DEL ALAMBRE
(Consulte la figura 9)
1. Retire el Brazo de Presión con Resorte (1). Gire el
Brazo del Rodillo de Presión (2), para separarlo del
Rodillo Impulsor de Alimentación de Alambre (3).
Asegúrese de que el tamaño de la muesca en la posi-
ción de alimentación del rodillo impulsor, coincida con el
tamaño de alambre que se está utilizando.
2. Separe cuidadosamente el extremo del alambre de la
bobina. Para evitar que la bobina se desenrolle, man-
tenga la tensión del alambre hasta después del paso 5.
3. Corte la parte saliente del alambre y estire los primeros
100 mm (4”).
4. Inserte el alambre a través del tubo guía de entrada (4),
sobre el rodillo impulsor (3), y dentro del tubo guía de
salida (5).
OPERACIÓN FONCTIONNEMENT
Wire Spool must be pushed all the way on the spindle so
that the spindle’s tab will hold it in place. The Wire Spool will
rotate clockwise when wire is dereeled.
8” Wire Spool
Optional
Wire Spool Spindle
Be sure that this stud engages
the hole in the wire spool.
To Wire Drive
La Bobina de Alambre deberá introducirse totalmente en el
eje para que la pestaña del mismo la sostenga en su lugar.
La Bobina de Alambre girará hacia la derecha cuando el
alambre se desenrede.
Bobina de
alambre de
20 cm (8”)
Asegúrese de que el borne
engrane con el orificio de la
bobina de alambre.
Al impulsor de alambre
RÉGLAGE DU FREIN À FRICTION
La bobine de fil en place sur l’arbre de l’axe et l’écrou à
oreilles desserré, faire tourner la bobine à la main tout en
serrant lentement l’écrou à oreilles jusqu’à ressentir une
légère résistance. Serrer l’écrou à oreilles de _ de tour sup-
plémentaire.
Note : Une fois bien réglé, le frein devrait offrir une résis-
tance suffisante pour empêcher que la bobine ne tourne trop
vite et que le fil ait du mou. Une trop grande tension peut
entraîner des problèmes de dévidage et provoquer l’usure
prématurée des composants du dispositif d’entraînement du
fil.
ENFILAGE DU FIL
(Voir la figure 9)
1. Relâcher le bras de pression à ressort (1), faire tourner
le bras du galet mené (2) en l'écartant du galet d'en-
traînement du dévidoir (3). S'assurer que la grosseur
de la gorge en position de dévidage sur le galet d'en-
traînement convient pour le diamètre de fil utilisé.
2. Détacher délicatement l'extrémité du fil de la bobine.
Pour empêcher que la bobine ne se dévide, maintenir la
tension sur le fil jusqu'à l'étape 5.
3. Couper la partie tordue du fil et redresser les 4 premiers
pouces (100 mm).
4. Enfiler le fil dans le tube guide d'entrée (4), le faire
passer sur le galet d'entraînement (3) et dans le tube
guide de sortie (5).
On doit enfoncer la bobine de fil à fond sur l'axe pour que
l'ergot de l'axe la maintienne en place. La bobine de fil
tourne vers la droite quand le fil se dévide.
Bobine de fil de
8 po
Axe de bobine
de fil en option
S'assurer que cet ergot s'engage
Vers l'entraînement de fil
FIGURE 8 FIGURE 8 FIGURE 8

23
5. Close the idle roll arm (2) and latch the spring loaded pres-
sure arm (1) in place. Rotate the spool counterclockwise if
required in order to take up extra slack in the wire.
6. The idle roll pressure adjustment wing nut is factory set to
approximately five full turns from where the wing nut first
engages the threads of the pressure arm (1). If feeding
problems occur because the wire is flattened excessively,
turn the pressure adjustment counter-clockwise to reduce
distortion of the wire. Slightly less pressure may be
required when using 0.023 – 0.025" (0,6 mm) wire. If the
drive roll slips while feeding wire, the pressure should be
increased until the wire feeds properly.
When inching the welding wire, the drive rolls, the gun
connector block and the gun contact tip are electrically
energized relative to work and ground and remain ener-
gized for several seconds after the gun trigger is
released.
-------------------------------------------------------------------------------
OPERATION
5. Cierre el brazo del rodillo de presión (2) y ajuste correc-
tamente el brazo de presión con resorte (1). Si es nece-
sario, gire la bobina hacia la izquierda para estirar más el
alambre.
6. La tuerca de mariposa de ajuste del rodillo de presión
viene de fabrica con un ajuste de aproximadamente cinco
vueltas completas desde donde la tuerca de mariposa
engancha primero los rosques del brazo de presión (1).
Si ocurren problemas de alimentación debido a que el
alambre se estira de manera excesiva, gire el ajuste de
presión hacia la izquierda para reducir la distorsión del
alambre. Se puede requerir una presión ligeramente
menor al utilizar alambre de 0.023 - 0.025" (0,6 mm). Si
el rodillo impulsor se resbala mientras se realiza la ali-
mentación del alambre, se deberá aumentar la presión
hasta que el alambre se alimente adecuadamente.
Cuando se desplaza alambre de soldadura, los rodillos
impulsores, el bloque conector de la antorcha y la punta
de contacto de la misma se energizan eléctricamente en
relación con el trabajo y la tierra, y permanecen ener-
gizados durante varios segundos después de liberar el
gatillo de la antorcha.
-------------------------------------------------------------------------------
OPERACIÓN FONCTIONNEMENT
The Wire Drive Feed
Roll can accommodate
two wire sizes by flipping
the wire drive feed roll
over.
1
2
3
4
5
Figure 9 Figura 9
WARNING
El Rodillo Impulsor
puede ajustarse a dos
calibres de alambre vol-
teando el rodillo impul-
sor.
1
2
3
4
5
ADVERTENCIA
5. Fermer le bras du galet mené (2) et verrouiller le bras de
pression à ressort (1). S’il y a lieu, faire tourner la bobine
vers la gauche afin de rattraper le mou excédentaire du fil.
6. L’écrou à ailettes de réglage de la pression du galet mené
est serré en usine d’environ cinq tours complets sur le
bras de pression (1). S’il y a un problème de dévidage
parce que le fil est trop aplati, desserrer l’écrou vers la
gauche pour réduire la déformation du fil. Une pression
légèrement inférieure peut être nécessaire quand on
utilise le fil de 0,023 à 0,025 po (0,6 mm). Si le galet d’en-
traînement patine lors du dévidage du fil, on doit aug-
menter la pression jusqu’à ce que le fil se dévide cor-
rectement.
Quand on fait avancer le fil de soudage par à-coups, les
galets d'entraînement, le bloc connecteur du pistolet et
le tube contact du pistolet sont sous tension par rapport
à la pièce et à la terre et restent sous tension pendant
plusieurs secondes après que l'on ait relâché la gâchette
du pistolet.
-------------------------------------------------------------------------------
Le galet d'entraînement
du fil peut recevoir deux
grosseurs de fil si on le
fait basculer.
1
2
3
4
5
Figure 9
AVERTISSEMENT

24
7. Remove gas nozzle and contact tip from end of gun.
8. Turn the MIG-PAK ON (“I”).
9. Straighten the gun cable assembly.
10. Depress the gun trigger switch and feed welding wire
through the gun and cable. (Point gun away from your-
self and others while feeding wire.) Release gun trigger
after wire appears at end of gun.
Note: If the wire will not feed smoothly, or if the wire feed
motor shuts off unexpectedly, see the “FEEDING
PROBLEMS” section of the “TROUBLESHOOTING
GUIDE” in this manual.
11. Turn the MIG-PAK OFF (“O”).
12. Replace contact tip and gas nozzle.
13. Cut the wire off 1/4” – 3/8” (6 – 10 mm) from the end of
the tip. The MIG-PAK is now ready to weld.
Figure 11
OPERATION
7. Retire la tobera de gas y la punta de contacto del
extremo de la antorcha.
8 ENCIENDA (“I”) la MIG-PAK.
9. Enderece el ensamble del cable de la antorcha.
10. Aplane el interruptor del gatillo de la antorcha y alimente el alambre
de soldadura a través de la antorcha y el cable. (Para que usted y
los demás no corran riesgos, dirija la antorcha hacia otro lado mien-
tras se realiza la alimentación de alambre). Cuando aparezca el
alambre en el extremo de la antorcha, deje de presionar el gatillo.
Nota: Si el alambre no se alimenta suavemente, o si el motor de ali-
mentación de alambre se apaga inesperadamente, consulte la sección
"PROBLEMAS DE LA ALIMENTACION" de la "GUIA DE LOCALIZA-
CION DE AVERIAS" de este manual.
11. APAGUE (“O”) la MIG-PAK.
12. Reinstale la punta de contacto y la tobera de gas.
13. Corte el alambre 6 – 10 mm (1/4” – 3/8”) en el extremo de la
punta. Al finalizar estos pasos, la MIG-PAK deberá estar lista
para solda.
Figura 11
OPERACIÓN
Gun Handle
Gas Diffuser/
Contact Tip
Gas Nozzle
Manija de la antorcha
Difusor de gas/
Punta de contacto
Tobera de gas
7. Démonter la buse de gaz et le tube contact de l'ex-
trémité du pistolet.
8. Mettre la MIG-PAK en marche (“I”).
9. Redresser le pistolet et son câble.
10. Appuyer sur l'interrupteur à gâchette du pistolet et faire
avancer le fil de soudage dans le pistolet et le câble.
(Ne pas pointer le pistolet vers soi ou vers d'autres per-
sonnes pendant qu'on dévide le fil.) Relâcher la
gâchette du pistolet dès que le fil apparaît à l'extrémité
du pistolet.
Note : Si le fil ne se dévide pas régulièrement, ou si le
moteur de dévidage s’arrête intempestivement, voir
les «PROBLÈMES DE DÉVIDAGE» du «GUIDE DE
DÉPANNAGE» dans ce manuel
11. Arrêter la MIG-PAK (“O”).
12. Replacer le tube contact et la buse de gaz.
13. Couper le fil entre 1/4 et 3/8 po (6 et 10 mm) de l'ex-
trémité du tube contact. La MIG-PAK est maintenant
prête pour le soudage.
Poignée du pistolet
Diffuseur de
gaz/tube contact
Buse de gaz
Contact Tip
Wire Electrode
3/8"-1/2" Electrical Stickout
Punta de
Contacto
Electrodo de
Alambre
Punta electrizada de 3/8"-1/2"
Tube contact
Fil-électrode
Portée terminate de 3/8"-1/2"
FONCTIONNEMENT
Figure 10 Figure 10 Figure 10

25
MAKING A WELD
1. See "Process Guidelines" in this section for selection of
welding wire and shielding gas and for range of metal
thicknesses that can be welded..
2. See Aplication chart on the inside of the wire feed com-
partment door for information on setting the MIG PAK 10
controls. Refer to Table B.1 for aluminium and stainless
wire.
3. Set the Voltage (“V”) and Wire Speed (“olo’”) controls to
the settings suggested for the welding wire and base
metal thickness being used. Refer to Applications chart
on the inside of the wire drive compartment door.
4. Check that the polarity is correct for the welding wire
being used and that the gas supply, if required, is turned
on.
5. When using Innershield electrode, remove the gas noz-
zle and install the gasless nozzle. This will improve vis-
ibility of the arc and protect the gas diffuser from weld
spatter. Refer to the MAINTENANCE section for details
on nozzle replacement.
Figure 12
6. Refer to Figure 12. Connect work clamp to metal to be
welded. Work clamp must make good electrical contact
to the workpiece. The workpiece must also be grounded
as stated in “Arc Welding Safety Precautions” in the
beginning of this manual.
OPERATION
CÓMO REALIZAR UNA SOLDADURA
1. Vea "Instrucciones del Proceso" en esta sección para la
selección del alambre de soldadura y gas protector, así
como para el rango de grosor del metal que puede
soldarse.
2. Vea el diagrama de aplicación en el interior del
compartimiento del mecanismo de alimentación para
obtener información sobre la configuración de los
controles de la MIG PAK 10. Consulte la Tabla B.1 para
alambre de aluminio y de acero inoxidable.
3. Programe los controles del Voltaje (“V”) y de la
Velocidad del Alambre (“olo”) conforme a los
parámetros que se sugieren para el alambre de
soldadura y el grosor de metal base que se están
utilizando. Consulte el diagrama de Aplicaciones que
se encuentra en la cara interior de la puerta del
compartimiento del impulsor de alambre.
4. Verifique que la polaridad sea correcta para el alambre
de soldadura que se está utilizando y, si es necesario,
que se este abierto el suministro de gas.
5. Cuando utilice un electrodo Innershield, retire la tobera
de gas e instale una tobera para soldadura sin gas.
Esto mejorará la visibilidad del arco y protegerá al
difusor de gas de las salpicaduras de la soldadura.
Para mayor información sobre cómo reemplazar la
tobera, consulte la sección de MANTENIMIENTO.
Figura 12
6. Vea la Figura 12. Conecte la pinza de trabajo al metal
que se soldará. La pinza de trabajo deberá tener un
buen contacto eléctrico con la pieza de trabajo.
Asimismo, la pieza de trabajo deberá aterrizarse, según
se establece al principio de este manual en
“Precauciones de Seguridad de la Soldadura por Arco”.
OPERACION
RÉALISATION D'UNE SOUDURE
1. Voir les «DIRECTIVES RELATIVES AU PROCÉDÉ»
dans cette section pour choisir le fil de soudage et le gaz
de protection et pour voir quelle plage d'épaisseur de
métal on peut souder.
2. Voir le tableau d'applications à l'intérieur de la porte du
compartiment du dévidoir pour obtenir des informations
sur le réglage des commandes de la MIG PAK 10. Se
reporter au tableau B1 pour le fil en aluminium et en acier
inoxydable.
3. Effectuer les réglages de tension («V») et de vitesse de
dévidage («olo») recommandés en fonction du fil de
soudage et de l'épaisseur du métal de base. Voir le
tableau d'applications à l'intérieur de la porte du compar-
timent du dévidoir.
4. Vérifier que la polarité correspond au fil de soudage util-
isé et que, le cas échéant, la bouteille de gaz est ouverte.
5. Quand on utilise le fil-électrode Innershield, remplacer la
buse de gaz par la buse sans gaz. Ceci permettra de
mieux voir l'arc et de protéger le diffuseur de gaz contre
les projections de soudage. Voir la section ENTRETIEN
qui donne des détails sur le remplacement de la buse.
Figure 12
6. Se reporter à la figure 12. Fixer le connecteur de pièce
au métal à souder. Le connecteur de pièce doit assurer
un bon contact électrique avec la pièce à souder. La
pièce à souder doit également être mise à la terre comme
on l'explique dans les mesures de sécurité au début du
manuel.
FONCTIONNEMENT
MIG-PAK 10
WORKPIECE
GUN CABLE
ARC
WORK CLAMP
MIG-PAK 10
WORKPIECE
GUN CABLE
ARC
WORK CLAMP
PIEZA DE TRABAJO
PINZA DE TRABAJO
ARCO
CABLE DE LA
ANTORCHA
MIG-PAK 10
WORKPIECE
GUN CABLE
ARC
WORK CLAMP
CBLE DU PISTOLET
ARC
PIÈCE À SOUDER
CONNECTEUR DE PIÈCE

26
7. Position gun over joint. End of wire may be lightly touch-
ing the work.
8. Lower welding helmet, close gun trigger, and begin
welding. Hold the gun so the contact tip to work distance
is about 3/8 inch (10 mm).
9. To stop welding, release the gun trigger and then pull
the gun away from the work after the arc goes out.
10. When no more welding is to be done, close valve on
gas cylinder (if used), momentarily operate gun trigger
to release gas pressure, and turn off the MIG PAK 10.
CLEANING TIP AND NOZZLE
Clean the contact tip and nozzle to avoid arc bridging
between the nozzle and contact tip which can result in a
shorted nozzle, poor welds and an overheated gun. Hint:
Anti-stick spray or gel, available from a welding supply dis-
tributor, may reduce buildup and aid in spatter removal.
PROCESS GUIDELINES
The MIG PAK 10 can be used for welding mild steel using the
GMAW, single pass, process which requires a supply of
shielding gas or it can be used for the self-shielded,
Innershield®process (FCAW).
The recommended gases and electrodes for GMAW are
welding grade CO2gas or an argon-CO2blended gas (75 to
80% argon and 25 to 20% CO2) and .025" (0.6 mm) diame-
ter Lincoln L-56 mild-steel welding wire, supplied on 12-1/2 lb
(5.7 kg) spools. The blended gas is recommended for weld-
ing on heavier steel, 14 gauge (2.0 mm), for example.
The recommended electrode for the self-shielded process is
.035” (0.9 mm) diameter Lincoln Innershield®NR-211-MP on
10 lb (4.5 kg) spools. This electrode can be used for all posi-
tion welding of 20 gauge (1.0 mm) through 5/16" (8 mm)
steel. Thickness of 1/4" (6 mm) and 5/16" (8 mm) require
multiple passes. This wire can also be used for the welding
of galvanized coated sheet metal.Refer to the Application
chart on the inside of the wire feed compartment door for
information on setting the MIG PAK 10 for mild steel.
The MIG PAK 10 is also suitable for .035" aluminum wire
and .030" stainless wire. Refer to Table 1 for recommended
procedure settings. (Requires K1799-1 Argon Regulator Kit)
OPERATION
7. Coloque la antorcha sobre la unión. El extremo del
alambre puede tocar ligeramente el trabajo.
8. Baje la careta, aplane el gatillo de la antorcha e inicie la
soldadura. Sujete la antorcha para que la distancia
entre la punta de contacto y el trabajo sea de 10 mm
(3/8 pulgadas) aproximadamente.
9. Para dejar de soldar, libere el gatillo y después aleje la
antorcha del trabajo después de que el arco se haya
apagado.
10. Cuando no vaya a seguir soldando, cierre la válvula del
cilindro de gas (si utiliza uno), opere momentáneamente
el gatillo de la antorcha para liberar la presión del gas y
apague la MIG PAK 10.
LIMPIEZA DE LA PUNTA Y LA TOBERA
Limpie la punta de contacto y la tobera para evitar arcos
eléctricos entre las mismas, ya que esto podría provocar una
tobera con corto, soldaduras deficientes y sobrecalen-
tamiento de la antorcha. Sugerencia: Un rociador o gel anti-
adherente, disponible con los distribuidores de artículos de
soldadura, puede reducir la acumulación y ayudar a limpiar
las salpicaduras.
INSTRUCCIONES DEL PROCESO
La MIG PAK 10 puede utilizarse para soldadura de acero
fundido utilizando el proceso GMAW, de una sola pasada
que requiere un suministro de gas protector o que se puede
utilizar para procesos Innershield®de electrodo
autorevestido (FCAW).
Los gases y electrodos recomendados para el GMAW son
gas de bióxido de carbono CO2o gas de bióxido de carbono
CO2mezclado con argón de grado de soldadura (de 75 a
80% argón y de 25 a 20% CO2) y alambre para soldadura
de 0.6 mm (.025") de diámetro L-56 Lincoln de acero
suministrado en bobinas de 12-1/2 lb (5.7 kg). Se
recomienda gas mezclado para soldadura en acero más
denso, por ejemplo calibre 14 (2.0 mm).
El electrodo recomendado para el proceso autorevestido es
Innershield®NR-211-MP de 0.9 mm (.035") de Lincoln en
bobinas de 4.5 kg (10 lb). Este electrodo se puede utilizar
paraa todas las posiciones de soldadura de calibre 20 (1.0
mm) hasta acero de 8 mm (5/16"). Un grosor de 6 mm (1/4")
y 8 mm (5/16") requiere varias pasadas. Asimismo, este
alambre también se puede utilizar para soldadura de hoja de
metal galvanizada.
La MIG PAK 10 también es adecuada para alambre de
aluminio de 0.9 mm (0.035") y alambre inoxidable de 0.8 mm
(0.030"). Consulte la siguiente Tabla para conocer los
parámetros del procedimiento recomendado. (Se requiere
un juego de Regulador de Arg\n K1799-1.)
OPERACIÓN FONCTIONNEMENT
7. Placer le pistolet au-dessus du joint à souder. L'extrémité
du fil peut légèrement toucher la pièce.
8. Abaisser le masque, appuyer sur la gâchette du pistolet
et commencer à souder. Tenir le pistolet de façon que l'é-
cartement tube contact-pièce soit d'environ 3/8 po (10
mm).
9. Pour arrêter de souder, relâcher la gâchette du pistolet
puis éloigner le pistolet de la pièce une fois que l'arc est
éteint.
10. Si le travail est terminé, fermer le robinet de la bouteille
de gaz (éventuelle), faire fonctionner momentanément
la gâchette du pistolet pour libérer la pression de gaz et
arrêter la MIG PAK 10 («O»).
NETTOYAGE DU TUBE CONTACT
ET DE LA BUSE
Nettoyer le tube contact et la buse pour éviter que l'arc ne
s'établisse entre la buse et le tube contact, ce qui peut court-
circuiter la buse, donner des soudures de mauvaise qualité
et surchauffer le pistolet. Conseils pratiques : le produit anti-
collage en aérosol ou en gel, vendu par un distributeur de
fournitures de soudage, peut réduire l'accumulation de pro-
jections et faciliter le nettoyage.
DIRECTIVES RELATIVES AU PROCÉDÉ
On peut utiliser la MIG PAK 10 pour le soudage de l'acier
doux en utilisant le procédé GMAW, à passe unique, procédé
qui nécessite une source de gaz de protection ou on peut l'u-
tiliser pour le procédé à auto-protection, Innershield®
(FCAW).
Les gaz et électrodes recommandés pour le procédé GMAW
sont le CO2 de qualité soudage ou un mélange argon-CO2
(75 à 80 % d'argon et 25 à 20 % de CO2) et le fil de soudage
en acier doux Lincoln L-56 de 0,025 po (0,6 mm) de
diamètre, en bobines de 12 _ lb (5,7 kg). Le mélange de gaz
est recommandé pour le soudage de l'acier plus épais, par
exemple d'épaisseur 14 (2 mm).
L'électrode recommandée pour le procédé à auto-protection
est la Lincoln Innershield®NR-211-MP de 0,035 po (0,9 mm)
de diamètre en bobines de 10 lb (4,5 kg). On peut utiliser
cette électrode pour le soudage en toutes positions de l'aci-
er de 20 d'épaisseur (1 mm) à 5/16 po (8 mm). Les épais-
seurs de _ po (6 mm) et 5/16 po (8 mm) doivent être soudées
en multipasse. On peut également utiliser ce fil pour le
soudage de tôles enrobées galvanisées.
La MIG PAK 10 convient également pour le fil en aluminium
de 0,035 po et en acier inoxydable de 0,030 po. Voir le
tableau B.1 pour les réglages recommandés. (Nécessite un
ensemble détendeur pour argon K1799-1.)

27
TABLE 1
CHANGING MACHINE OVER TO FEED
OTHER WIRE SIZES
The MIG PAK 10 is shipped from the factory ready to feed
0.023” -.025" (0.6 mm) diameter wire. To operate the MIG
PAK 10 with other sizes of wire, it is necessary to change the
contact tip and change the drive roll over to other sizes.
Refer to Changing the Contact Tip and Changing the Drive
Roll, in the MAINTENANCE section, for specific information
on these procedures.
WELDING WITH GMAW (MIG)
Shielding Gas
When using the GMAW process, install a gas regulator and
hose kit.
1. For CO2, open the cylinder very slowly. For argon-
mixed gas, open cylinder valve slowly a fraction of a
turn. When the cylinder pressure gauge pointer stops
moving, open the valve fully.
2. If using a regulator with an adjustable flow meter, close
the gun trigger and adjust the flow to give 15 – 20 cubic
ft per hour (CFH) (7 – 10 I/min) [use 20 – 25 CFH (10 –
12 I/min) when welding out of position or in a drafty loca-
tion for CO2]. For argon mixed gas, trigger to release
gas pressure, and adjust the flow to give 25 – 30 CFH
(12 – 14 I/min).
3. Keep the cylinder valve closed, except when using the
MIG PAK 10. When finished welding:
a) Close the cylinder valve to stop gas flow.
b) Depress the gun trigger briefly to release the pres-
sure in the gas hose.
c) Turn off the MIG PAK 10.
OPERATION
TABLA 1
CÓMO CAMBIAR LA MÁQUINA PARA
ALIMENTAR OTROS TAMAÑOS DE
ALAMBRE
De fábrica, la MIG PAK 10 viene lista para alimentar alambre
de 0.6 mm (0.023”-.025") de diámetro. Para operar la MIG
PAK 10 con otros tamaños de alambre, es necesario
cambiar la punta de contacto y el rodillo impulsor para otros
tamaños. Consulte la sección "Cómo cambiara la punta de
contacto" y "Cómo cambiar el rodillo impulsor", en la sección
de MANTENIMIENTO para conocer información más
específica sobre estos procedimientos.
SOLDADURA CON GMAW (MIG)
Gas Protector
Al utilizar el proceso GMAW, instale un juego de regulador
de gas y manguera.
1. Para CO2, abra el cilindro muy lentamente. Para gas
mezclado con Argón, abra la válvula del cilindro una
fracción de giro. Cuando la válvula de presión del
cilindro no indique ningún movimiento ábrala por
completo.
2. Si se utiliza un regulador con un medidor de flujo
ajustable, cierre el gatillo de la antorcha y ajuste el flujo
para dar de 15 – 20 pies cúbicos por hora (CFH) (7 – 10
I/min) [uso 20 – 25 CFH (10 – 12 I/min) al soldar fuera
de posición o en una ubicación expuesta a corrientes de
aire para CO2]. Para argón mezclado con gas, apriete
el gatillo para liberar la presión de gas, y ajuste el flujo
hasta obtener de 25 – 30 CFH (12 – 14 I/min).
3. KMantenga la válvula del cilindro cerrada, excepto
cuando se utilice la MIG PAK 10. Al terminar la
soldadura:
a) Cierre la v<lvula de gas para detener el flujo de gas.
b) Oprima el gatillo de la pistola momentaneamente
para liberar la presi\n en la manguera de gas.
c) Apague la MIG PAK 10.
OPERACIÓN FONCTIONNEMENT
Shielding Voltage-Wire Speed
Process Wire Gas 16 ga 14 ga 12 ga 10 ga
MIG DC+ .035 Dia 100% Argon B-5 D-7 D-9 D-9
4043
Al Wire
MIG DC+ .035 Dia 100% Argon B-5 C-7 D-9 D-10
5356
Al Wire
MIG DC+ .030 Dia 98% Argon/ A-3 C-6 D-7.5 D-7.5
308L 2% Oxygen
Stainless
Wire
TABLE 1
MODIFICATION DE LA MACHINE POUR
DÉVIDER D'AUTRES DIAMÈTRES DE FIL
À sa sortie d'usine, la MIG PAK 10 est prête à dévider du fil
de 0,023 à 0,025 po (0,6 mm) de diamètre. Pour utiliser la
MIG PAK 10 avec d'autres diamètres de fil, il est nécessaire
de remplacer le tube contact et le galet d'entraînement pour
d'autres diamètres. Voir «Remplacement du tube contact»
et «Remplacement du galet d'entraînement» dans la section
ENTRETIEN qui donnent des informations relatives à ces
étapes.
SOUDAGE GMAW (MIG)
Gaz de protection
Quand on utilise le procédé GMAW, installer un nécessaire
détendeur et tuyau.
1. Ouvrir le robinet de la bouteille de CO2 très lentement.
Ouvrir le robinet de la bouteille du mélange d'argon lente-
ment, d'une fraction de tour. Quand l'aiguille du
manomètre de la bouteille s'immobilise, ouvrir le robinet à
fond.
2. Si l'on utilise un détendeur avec débitmètre réglable, fer-
mer la gâchette du pistolet et régler le débit à 15-20 pi3/h
(7-10 L/min). [Utiliser un débit de 20 à 25 pi3/h (10-12
L/min) quand on soude hors position ou dans un endroit
exposé aux courants d'air pour le CO2]. Dans le cas du
mélange d'argon, appuyer sur la gâchette pour évacuer la
pression et régler la débit à 25-30 pi3/h (12-14 L/min).
3. Laisser le robinet de la bouteille fermé, sauf quand on
utilise la MIG PAK 10. Quand on a fini de souder :
a) Fermer le robinet de la bouteille pour arrêter l'écoule-
ment de gaz.
b) Appuyer rapidement sur la gâchette du pistolet pour
évacuer la pression dans le tuyau de gaz.
c) Arrêter («O») la MIG PAK 10.
Gas Velocidad/Voltaje
Proceso Alambre protector de Alambre
16 ga. 14 ga. 12 ga. 10 ga.
MIG CD+ Alambre Al 4043 Argón 100% B-5 D-7 D-9 D-9
(9 mm).035
de diámetro
MIG CD+ Alambre Al 5356 Argón 100% B-5 C-7 D-9 D-10
(9 mm).035
de diámetro
MIG CD+ Alambre inoxidable Argón 98%/ A-3 C-6 D-7.5 D-7.5
308L (8.5 mm). Oxígeno 2%
.030 de diámetro
Tension/vitesse
Procédé Fil de soudage Gaz de de dévidage
protection 16épaiss. 14épaiss. 12épaiss. 10épaiss.
MIG cc+ Fil Al 4043 100 % argon B-5 D-7 D-9 D-9
0,035 po Ø
MIG cc+ Fil Al 5356 100 % argon B-5 C-7 D-9 D-10
0,035 po Ø
MIG cc+ Fil inox 308L 98 % argon/ A-3 C-6 D-7.5 D-7.5
0,030 po Ø2 % oxygène

28
WELDING WITH FCAW (Innershield)
When using the FCAW process, the correct drive roll and
electrode polarity must be used. See Work Cable Installation
in INSTALLATION section for changing the polarity.
Innershield welding kit K549-1 (for .035" / 0.9mm) is also
available.
OVERLOAD PROTECTION
Output Overload
The MIG PAK 10 is equipped with a circuit breaker and a
thermostat which protects the machine from damage if max-
imum output is exceeded. The circuit breaker button will
extend out when tripped. The circuit breaker must be manu-
ally reset.
Thermal Protection
The MIG PAK 10 has a rated output duty cycle of 20%. If the
duty cycle is exceeded, a thermal protector will shut off the
output until the machine cools to a reasonable operating tem-
perature. This is an automatic function of the MIG PAK 10
and does not require user intervention. The fan continues to
run during cooling.
Electronic Wire Drive Motor Protection
The MIG PAK 10 has built-in protection for wire drive motor
overload.
OPERATION
SOLDADURA CON FCAW
(Innershield)
Al utilizar el proceso FCAW, se deben utilizar el rodillo
impulsor y la polaridad de electrodo correcta. Véase
instalación del cable de Trabajo en la sección de
INSTALACION para cambiar la polaridad.
El Juego de Soldadura Innershield K549-1 (para .035" /
0.9mm) también está disponible.
PROTECCION CONTRA SOBRECARGA
Sobrecarga de Salida
La MIG PAK 10 está equipada con un interruptor automático
y un termostato que protegen la máquina de algún daño, en
caso de que se exceda la salida máxima. El botón del
interruptor automático se activará cuando esto suceda. El
interruptor automático deberá restablecerse manual.
Protección térmica
La MIG PAK 10 tiene un ciclo de trabajo de salida nominal
del 20%. Si se excede el ciclo de trabajo, un protector tér-
mico interrumpirá la salida hasta que la máquina se enfríe y
alcance una temperatura de operación razonable. Esta es
una función automática de la MIG PAK 10 y no requiere la
intervención del usuario. El ventilador seguirá funcionado
durante el enfriamiento.
Protección del Motor del Rodillo Impulsor
Electrónica
La MIG PAK 10 cuenta con una protección integrada en caso
de que se presente una sobrecarga del motor impulsor de
alambre.
OPERACION
SOUDAGE FCAW (Innershield)
Quand on utilise le procédé FCAW, on doit utiliser le bon
galet d'entraînement et la bonne polarité de l'électrode.
Voir «Installation du câble de retour» dans la section
INSTALLATION pour changer de polarité.
Le nécessaire de soudage Innershield K549-1 (pour fil de
0,035 po/0,9 mm) est également livrable.
PROTECTION CONTRE LES SURCHARGES
Surcharge de la sortie
La MIG PAK 10 est équipée d'un disjoncteur et d'un ther-
mostat qui protègent la machine contre les dommages en
cas de dépassement de la sortie maximale. Le bouton du
disjoncteur sort quand il se déclenche. On doit remettre le
disjoncteur à zéro manuellement.
Protection thermique
La MIG PAK 10 a un facteur de marche nominal de 20 %.
Si le facteur de marche est dépassé, un protecteur ther-
mique coupe la sortie jusqu'à ce que la machine se
refroidisse à une température de fonctionnement normale.
C'est une fonction automatique de la MIG PAK 10 et elle ne
nécessite pas l'intervention de l'utilisateur. Le ventilateur
continue à tourner pendant le refroidissement.
Protection électronique du moteur d'en-
traînement du fil
La MIG PAK 10 a une protection intégrée en cas de sur-
charge du moteur d'entraînement du fil.
FONCTIONNEMENT

29
LEARNING TO WELD
No one can learn to weld simply by reading about it. Skill
comes only with practice. The following pages will help the
inexperienced operator to understand welding and develop
this skill. For more detailed information, order a copy of “New
Lessons in Arc Welding” listed at the end of this manual.
THE ARC-WELDING CIRCUIT
The operator’s knowledge of arc welding must go beyond the
arc itself. The operator must know how to control the arc, and
this requires a knowledge of the welding circuit and the
equipment that provides the electric current used in the arc.
Figure 12 illustrates the welding circuit for a typical welding
machine. The circuit begins where the gun cable is attached
to the welding machine. Current flows through the gun cable,
gun, and contact tip, to the wire and across the arc. On the
work side of the arc, current flows through the base metal to
the work cable and back to the welding machine. This circuit
must be complete for the current to flow.
This machine’s welding circuit has a voltage output of 33
volts DC maximum. This voltage is quite low and is only pre-
sent when the gun trigger is depressed.
To weld, the work clamp must be tightly connected to clean
base metal. Remove paint, rust, dirt or oil as necessary and
connect the work clamp as close as possible to the area you
wish to weld. This helps prevent current from going through
an unwanted path. Avoid allowing the welding circuit to pass
through hinges, bearings, electronic components, or similar
devices that can be damaged. See Figure 13. Always dis-
connect electrical devices before welding upon them.
FIGURE 13
APRENDIENDO A SOLDAR
Nadie puede aprender a soldar simplemente leyendo cómo
hacerlo. La destreza se obtiene únicamente con la práctica.
Las siguientes páginas ayudarán al soldador sin experiencia a
aprender y desarrollar habilidades de soldadura. Para obtener
información específica, ordene una copia de “Nuevas
Lecciones de Soldaduras por Arco” que aparece en la página
49 de este manual.
CIRCUITO DE SOLDADURA POR ARCO
El operador debe saber más de la soldadura por arco que sim-
plemente conocer el arco. Debe saber cómo controlarlo y esto
requiere cierto conocimiento del circuito de soldadura, así
como del equipo que proporciona la corriente eléctrica utilizada
en el arco. La Figura 12 ilustra el circuito de soldadura para
una soldadora normal. El circuito se inicia cuando el cable de
la antorcha se conecta a la máquina de soldar. La corriente
fluye por el cable de la antorcha, la antorcha misma y la punta
de contacto hacia el alambre y a través del arco. En el área de
trabajo del arco, la corriente fluye a través del metal base hacia
el cable de trabajo y de regreso a la máquina de soldar. Para
que la corriente fluya, este circuito debe estar completo.
El circuito de soldadura de esta máquina tiene una salida máx-
ima de voltaje de 33 voltios de CD. Este voltaje es particular-
mente bajo y sólo se presenta cuando se aplana el gatillo de la
antorcha.
Para soldar, la pinza de trabajo debe estar bien conectada al
metal base limpio. Si es necesario, retire cualquier rastro de
pintura, polvo o aceite, y conecte la pinza de trabajo lo más
cerca posible del área que desea soldar. Esto ayuda a evitar
que la corriente se desvíe. Evite que el circuito de soldadura
pase a través de bisagras, rodamientos, componentes elec-
trónicos o dispositivos similares que puedan dañarse. Vea la
Figura 13. Siempre desconecte los dispositivos eléctricos antes
de soldar en ellos.
FIGURA 13
Electronic Components
Hinges Bearings
Partes electrónicas
Bisagras Rodamientos
APPRENTISSAGE DU SOUDAGE
Personne ne peut apprendre à souder seulement en lisant
des livres sur le soudage. On n'acquiert la compétence tech-
nique qu'avec la pratique. Les pages suivantes aideront le
soudeur inexpérimenté à comprendre le soudage et à
acquérir de l'expérience. Pour de plus amples renseigne-
ments, commander un exemplaire du manuel New Lessons
in Arc Welding (voir à la fin du manuel).
LE CIRCUIT DE SOUDAGE À L'ARC
Les connaissances de l'opérateur en matière de soudage à
l'arc ne doivent pas se borner à l'arc lui-même. Il doit savoir
comment maîtriser l'arc et ceci implique une connaissance
du circuit de soudage et du matériel qui fournit le courant
électrique de l'arc. La figure 12 est un schéma du circuit de
soudage d'une machine de soudage type. Le circuit de
soudage débute au point de connexion du câble du pistolet
à la machine de soudage. Le courant circule dans le câble
du pistolet, dans le pistolet, dans le tube contact, dans le fil
et dans l'arc. Du côté pièce de l'arc, le courant circule dans
le métal de base, dans le câble de retour jusqu'à la machine.
Ce circuit doit être complet pour que le courant puisse s'é-
couler.
Le circuit de soudage de cette machine a une tension de 33
V c.c. maximum. Cette tension est très basse et n'est
présente que quand on appuie sur la gâchette du pistolet.
Pour pouvoir souder, le connecteur de pièce doit être ferme-
ment connecté au métal de base propre. Enlever s'il y a lieu
la peinture, la rouille, la saleté ou l'huile afin d'obtenir un bon
contact. Raccorder le connecteur de pièce le plus près pos-
sible de la zone à souder. Cela permet d'empêcher que le
courant ne prenne une trajectoire indésirable. Éviter que le
circuit de soudage passe dans les charnières, les roule-
ments, les composants électroniques ou les dispositifs sem-
blables susceptibles d'être endommagés. Voir la figure 13.
Toujours déconnecter les dispositifs électriques avant d'y
effectuer des soudures.
FIGURE 13
Composants électroniques
Charnières Roulements
LEARNING TO WELD APRENDIENDO A SOLDAR APPRENTISSAGE DU SOUDAGE

30
Fumes and slag generated from
Innershield type electrodes recom-
mended for use with this welding
machine can be toxic.
• Avoid contact with eyes and skin.
• Do not take internally.
• Keep out of reach of children.
• Follow all safety precautions found
in this operating manual.
-------------------------------------------------------------------------------
The gun and cable assembly is held by the operator who
guides the automatically fed wire along the joint, maintaining
a contact tip to work distance of about 3/8 to 1/2 inch (10 –
12 mm) This is called electrical stickout. This electrical stick-
out (ESO) must be properly maintained by the operator. The
electric arc is made in the gap between the work and the tip
end of a small diameter wire. When the power source is
properly set, the arc gap is maintained automatically.
THE SELF-SHIELDED FCAW
WELDING ARC
Figure 14 illustrates the action taking place in the self shield-
ed FCAW (Innershield) welding arc. It closely resembles
what is actually seen while welding.
FIGURE 14
Los electrodos tipo Innershield que
se recomiendan para esta soldadora
pueden generar humos y residuos
tóxicos.
•
Evite el contacto con los ojos y la piel.
• No toque las partes internas.
• Mantenga el equipo alejado del
alcance de los niños.
• Siga todas las precauciones de
seguridad que se encuentran en
este manual de operación.
-------------------------------------------------------------------------------
El operador sostiene la antorcha, y guía la alimentación de
alambre automática a lo largo de la unión, manteniendo una
distancia aproximada de 10 – 12 mm (3/8 a 1/2 pulgadas) entre
la punta de contacto y el trabajo. Esto se llama punta elec-
trizada de alambre (ESO) y el operador debe mantenerla ade-
cuadamente. El arco eléctrico se origina en la abertura entre el
trabajo y la punta de un alambre de diámetro pequeño.
Cuando la fuente de poder se establece adecuadamente, la
abertura del arco se mantiene automáticamente.
ARCO DE SOLDADURA FCAW
(TUBULAR AUTOPROTEGIDO)
La Figura 14 ilustra la acción que se lleva a cabo en el arco
de soldadura (Innershield) FCAW autoprotegido. Es muy
similar a lo que se observa en una soldadura real.
FIGURA 14
Burning of core materials
inside wire electrode
results in shield of gas.
Arc Stream
Cored Wire
Protective Slag
Weld Metal
WARNING
El quemado de los mate-
riales internos dentro del
electrodo tubular origina
el gas protector.
Flujo del arco
Alambre tubular
Escoria de
protección
Metal soldado
ADVERTENCIA
Les fumées et le laitier produits par
les fils-électrodes du type Innershield
recommandés pour ce type de
machine de soudage peuvent être
toxiques.
• Éviter le contact avec les yeux et la
peau.
• Ne pas inhaler.
• Tenir hors de portée des enfants.
• Suivre toutes les mesures de sécu-
rité de ce manuel d'utilisation.
-------------------------------------------------------------------------------
L'opérateur tient le pistolet raccordé à son câble et guide le
fil à alimentation automatique le long du joint à souder, en
maintenant un écartement tube contact-pièce d'environ 3/8 à
1/2 po (10-12 mm). C'est la portée terminale. L'opérateur
doit bien maintenir cette portée terminale. L'arc électrique
est amorcé dans l'écartement entre la pièce et l'extrémité
tube contact d'un fil de petit diamètre. Quand la source de
courant est bien réglée, l'écartement de l'arc est maintenu
automatiquement.
L'ARC DE SOUDAGE FCAW
AUTOPROTÉGÉ
La figure 14 illustre ce qui se passe dans l'arc de soudage
FCAW (Innershield) autoprotégé. Cela représente bien ce
que l'on voit réellement pendant le soudage.
FIGURE 14
La fusion des substances
de l'âme à l'intérieur du
fil-électrode donne une
protection gazeuse.
Colonne d'arc
Fil fourré
Laitier de protection
Métal fondu
AVERTISSEMENT
LEARNING TO WELD APRENDIENDO A SOLDAR APPRENTISSAGE DU SOUDAGE

31
The “arc stream” is seen in the middle of the picture. This is
the electric arc created by the electric current flowing through
the space between the end of the wire electrode and the
base metal. The temperature of this arc is about 6000°F,
which is more than enough to melt metal. The arc is very
bright, as well as hot, and cannot be looked at with the naked
eye without risking painful injury. The very dark lens, specifi-
cally designed for arc welding must be used with the hand or
face shield whenever viewing the arc.
The arc melts the base metal and actually digs into it much
as water through a nozzle on a garden hose digs into the
earth. The molten metal forms a molten pool or crater and
tends to flow away from the arc. As it moves away from the
arc, it cools and solidifies.
The function of the Innershield cored wire electrode is much
more than simply to carry current to the arc. The wire core is
composed of fluxes and/or alloying ingredients around which
a steel sheath has been formed.
The cored wire melts in the arc and tiny droplets of molten
metal shoot across the arc into the molten pool. The wire
sheath provides additional filler metal for the joint to fill the
groove or gap between the two pieces of base metal.
The core materials also melt or burn in the arc and perform
several functions. They make the arc steadier, provide a
shield of smoke-like gas around the arc to keep oxygen and
nitrogen in the air away from the molten metal, and provide a
flux for the molten pool. The flux picks up impurities and
forms the protective slag on top of the weld during cooling.
After running a weld bead, the slag may be removed with a
chipping hammer and wire brush. This improves appearance
and allows for inspection of the finished weld.
Since machine size and output characteristics limit the size
and type of wire electrode which can be used, Lincoln 0.035"
and 0.045" (0.9 and 1.2 mm) NR-211-MP Innershield elec-
trode is recommended for Self-Shielded Flux Cored Arc
Welding with this machine.
THE GMAW (MIG) WELDING ARC
Figure 15 illustrates the GMAW (MIG) welding arc. Solid wire
does not contain fluxes or ingredients to form its own shield-
ing and no slag forms to protect the molten weld metal. For
this reason, a continuous even flow of shielding gas is need-
ed to protect the molten weld metal from atmospheric conta-
minants such as oxygen and nitrogen. Shielding gas is sup-
plied through the gun and cable assembly, through the gas
nozzle and into the welding zone.
En la mitad de la figura se observa el “flujo del arco”. Este es
el arco eléctrico creado a través de la corriente eléctrica que
fluye por el espacio existente entre el extremo del electrodo
tubular y el metal base. La temperatura de este arco es de
3,300°C (6,000°F) aproximadamente, que es más que sufi-
ciente para fundir el metal. El arco es muy brillante y caliente,
por lo que no puede observarse sin proteger los ojos ya que
existe riesgo de lesión. Cuando sea necesario observarlo,
deberán utilizarse con la careta los lentes obscuros diseñados
específicamente para la soldadura por arco.
El arco funde el metal base y penetra en él, como el agua
entra en la tierra cuando sale de una manguera para jardín.
El metal fundido forma un charco de soldadura o cráter, y
tiende a alejarse del arco. A medida que lo hace, se enfría y
solidifica.
La función del electrodo tubular Innershield es mucho más
que simplemente llevar corriente al arco. El alambre está
compuesto de fundentes y/o ingredientes de aleación alrede-
dor de los cuales se ha formado la vaina de acero.
El alambre tubular se funde en el arco y brotan pequeñas
gotas de metal fundido que forman un charco de soldadura.
La vaina de alambre proporciona metal adicional de relleno
para la unión, a fin de llenar el hueco entre las dos piezas de
metal base.
Los materiales tubulares también se funden o queman en el
arco y tienen diversas funciones. Hacen que el arco sea más
estable, proporcionan alrededor del mismo un revestimiento
de gas similar al humo para alejar del material fundido el
oxígeno y nitrógeno del aire, y brindan un fundente para el
charco de soldadura. El fundente recoge las impurezas y
forma una capa protectora en la parte superior de la soldadu-
ra durante el enfriamiento.
Después de correr un cordón de soldadura, la capa puede
removerse con un cincel y un cepillo de alambre. Esto mejo-
ra la apariencia y permite revisar la soldadura terminada.
Ya que el tamaño de la máquina y las características de sali-
da limitan la dimensión y el tipo de electrodo tubular que
puede utilizarse, se recomienda para esta máquina el electro-
do Innershield NR-211-MP de Lincoln de 0.9 y 1.2 mm (0.035”
y 0.045”) para la Soldadura de Arco Tubular Autorevestido.
ARCO DE SOLDADURA GMAW (MIG)
La Figura 15 ilustra el arco de soldadura GMAW (MIG). El
alambre sólido no contiene fundentes o ingredientes que for-
men su propio revestimiento ni tampoco se forma ninguna
capa que proteja al metal de soldadura fundido. Por esta
razón, se necesita un flujo continuo de gas protector para
proteger el metal de soldadura fundido de los contaminantes
atmosféricos, como el oxígeno y el nitrógeno. El gas pro-
tector se suministra a través del ensamble de la antorcha y
del cable, y pasa por la tobera de gas hacia la zona de sol-
dadura.
On voit la colonne d'arc au milieu du schéma. C'est l'arc élec-
trique créé par le courant électrique qui circule dans l'espace
entre l'extrémité du fil-électrode et le métal de base. La tem-
pérature de cet arc est d'environ 6 000 °F (3 315 °C) et elle
est donc plus que suffisante pour faire fondre le métal. L'arc
est très brillant et très chaud et on ne peut pas le regarder à
l'oeil nu sans risquer de subir des lésions douloureuses. On
doit utiliser un oculaire très sombre spécialement conçu pour
le soudage à l'arc avec le masque à serre-tête ou le masque
à main chaque fois que l'on regarde l'arc.
L'arc fait fondre le métal de base et en fait le creuse, tout
comme le jet d'eau d'un tuyau d'arrosage creuse la terre. Le
métal fondu forme un bain de fusion ou un cratère et tend à
s'éloigner de l'arc. En s'éloignant de l'arc, il se refroidit et se
solidifie.
La fonction du fil fourré Innershield n'est pas uniquement de
transporter le courant vers l'arc. L'âme du fil est composée
de flux et/ou d'éléments d'alliage autour desquels on a formé
une gaine en acier.
L'âme fond dans l'arc et de minuscules gouttelettes de métal
fondu tombent, en traversant l'arc, dans le bain de fusion. La
gaine fournit du métal d'apport supplémentaire pour remplir
la préparation ou l'écartement entre les deux pièces du métal
de base.
Les éléments de l'âme fondent également ou brûlent dans
l'arc. Ils ont plusieurs fonctions : ils rendent l'arc plus stable,
ils forment un écran de gaz semblable à de la fumée autour
de l'arc pour éviter que l'oxygène et l'azote de l'air n'at-
teignent le métal fondu, et ils fournissent du flux au bain de
fusion. Le flux absorbe les impuretés et forme un laitier pro-
tecteur à la surface de la soudure lors du refroidissement.
Après avoir déposé un cordon de soudure, on peut détacher
le laitier en utilisant un marteau à piquer et une brosse
métallique. Ceci améliore l'aspect et permet de mieux
inspecter la soudure finie.
Étant donné que la grosseur de la machine et les caractéris-
tiques de sortie limitent le diamètre et le type de fil-électrode
que l'on peut utiliser, on recommande d'utiliser le fil-électrode
Innershield NR-211-MP de Lincoln de 0,035 et de 0,045 po
(0,9 et 1,2 mm) pour le procédé FCAW autoprotégé avec
cette machine.
L'ARC DE SOUDAGE GMAW (MIG)
La figure 15 illustre l'arc de soudage GMAW (MIG). Le fil
plein ne contient pas de flux ou d'ingrédients pour former son
autoprotection et aucun laitier ne se forme pour protéger le
métal fondu. Pour cette raison, un écoulement continu et
uniforme de gaz de protection est nécessaire pour protéger
le métal fondu contre les contaminants atmosphériques
comme l'oxygène et l'azote. Le gaz de protection circule
dans le pistolet et le câble, dans la buse de gaz et dans la
zone de soudure.
LEARNING TO WELD APRENDIENDO A SOLDAR APPRENTISSAGE DU SOUDAGE

32
When comparing the GMAW and FCAW processes, you can
see that the principal difference between the two lies in the
type of shielding used. GMAW uses gas for shielding, thus
we have Gas Metal Arc Welding. FCAW uses the melting or
burning of the core ingredients for shielding, and is thus
termed Self-Shielded Flux Cored Arc Welding.
The recommended wire for Gas Metal Arc Welding (MIG) is
Lincolnweld 0.025” (0.6 mm) L-56 electrode. Lincolnweld” L-
56 is capable of welding a wide range of mild steels in all
positions, however, more skill is required for out-of-position
welding with the GMAW process.
PROCESS SELECTION
By gaining knowledge of the differences between the two
processes, you will be able to select the best process for the
job you have at hand. In selecting a process, you should con-
sider:
For GMAW (MIG) Process
1. Is most of my welding performed on 16 gauge and lighter
materials?
2. Can I afford the extra expense, space, and lack of porta-
bility required for gas cylinders and gas supply?
3. Do I require clean, finished-looking welds?
If you have answered yes to all the above questions GMAW
may be the process for you. If you have answered no to any
of the above questions, then you should consider using the
FCAW process.
Al comparar los procesos GMAW y FCAW puede observarse
que la diferencia principal entre los mismos es el tipo de pro-
tección que se utiliza. El proceso GMAW utiliza el gas como
protección, por lo que se origina una Soldadura de Arco
Metálico con Gas. El proceso FCAW utiliza la fundición y el
quemado de los ingredientes tubulares como protección, y
es por eso que se obtiene una Soldadura de Arco Tubular
Autorevestido.
Para la Soldadura de Arco Metálico con Gas (MIG) se
recomienda el electrodo Lincolnweld L-56 de 0.6 mm
(0.025”). El Lincolnweld L-56 es capaz de soldar una amplia
gama de aceros dúctiles en todas las posiciones; sin embar-
go, con el proceso GMAW se requiere mayor habilidad para
la soldadura fuera de posición.
SELECCIÓN DEL PROCESO
Al aprender más sobre las diferencias existentes entre los
dos procesos, usted podrá elegir el mejor para el trabajo que
va a realizar. Al seleccionar el proceso, deberá considerar lo
siguiente:
Para el Proceso GMAW (MIG)
1. ¿La mayoría de mi trabajo de soldadura se realiza con
calibre 16 y materiales más ligeros?
2. ¿Puedo afrontar los gastos, el espacio adicional y la falta
de portabilidad de los cilindros y del suministro de gas?
3. ¿Necesito soldaduras limpias y con buen acabado?
Si usted ha contestado sí a todas las preguntas anteriores,
el proceso que le conviene es el GMAW. Si usted ha con-
testado no a alguna de las preguntas anteriores, entonces
usted deberá considerar utilizar el proceso FCAW.
FIGURE 15
FIGURA 15
Gas nozzle
Shielding gasSolid wire
electrode
Base metal Weld metal
Tobera de gas
Gas protectorElectrodo
sólido
Metal base Metal soldado
Si l'on compare les procédés GMAW et FCAW, on peut con-
stater que la différence principale entre eux réside dans le
type de protection utilisé. Le procédé GMAW utilise un gaz
protecteur d'où le nom de soudage à l'arc sous gaz avec fil
plein. Le procédé FCAW utilise la fusion des ingrédients de
l'âme du fil (fourré) pour la protection d'où son nom de
soudage à l'arc avec fil fourré.
Le fil recommandé pour le soudage à l'arc sous gaz avec fil
plein (MIG) est le fil L-56 de Lincoln de 0,025 po (0,6 mm).
Ce fil est capable de souder tout un éventail d'aciers doux en
toutes positions, mais des compétences supplémentaires
sont nécessaires pour le soudage hors position avec le
procédé GMAW.
CHOIX DU PROCÉDÉ
En acquérant des connaissances sur les différences entre
les deux procédés, vous serez capable de choisir le meilleur
procédé pour le travail que vous avez à effectuer. Quand on
choisit un procédé on doit prendre en compte les éléments
suivants :
Dans le cas du procédé GMAW (MIG)
1. Est-ce que j'effectue la plupart des travaux de soudage
sur des matériaux de 16 d'épaisseur et plus minces?
2. Puis-je me permettre les dépenses supplémentaires et
l'encombrement des bouteilles de gaz et des sources
de gaz?
3. Dois-je effectuer des soudures nettes et présentant un
bel aspect?
Si vous avez répondu oui à toutes les questions ci-avant, le
procédé GMAW peut s'adresser à vous. Si vous avez
répondu non à une des questions ci-avant, alors vous
devriez envisager d'utiliser le procédé FCAW.
FIGURE 15
Buse de gaz
Gaz de protectionFil-électrode
plein
Métal de base Métal fondu
LEARNING TO WELD APRENDIENDO A SOLDAR APPRENTISSAGE DU SOUDAGE

33
For FCAW (Innershield) Process
1. Do I want simplicity and portability?
2. Will welding be performed outdoors or under windy con-
ditions?
3. Do I require good all position welding capability?
4. Will most welding be performed on 16 gauge and heav-
ier, somewhat rusty or dirty materials?
5. Weld must be cleaned prior to painting.
COMMON METALS
Most metals found around the farm, small shop or home are low car-
bon steel, sometimes referred to as mild steel. Typical items made
with this type of steel include most sheet metal, plate, pipe and rolled
shapes such as channels and angle irons. This type of steel can usu-
ally be easily welded without special precautions. Some steels, how-
ever, contain higher carbon levels or other alloys and are more diffi-
cult to weld. Basically, if a magnet sticks to the metal and you can eas-
ily cut the metal with a file, chances are good that the metal is mild
steel and that you will be able to weld the material. In addition, alu-
minum and stainless steel can be welded using the K664-1 Aluminum
Welding Kit. For further information on identifying various types of
steels and other metals, and for proper procedures for welding them,
we again suggest you purchase a copy of "New Lessons in Arc
Welding".
Regardless of the type of metal being welded, in order to get a quali-
ty weld, it is important that the metal is free of oil, paint, rust or other
contaminants.
JOINT TYPES AND POSITIONS
Five types of welding joints are: Butt Welds, Fillet Welds, Lap
Welds, Edge Welds and Corner Welds. See Figure 16.
Of these, the Butt Weld and Fillet Weld are the two most
common welds.
FIGURE 16
Para el Proceso FCAW (Innershield)
1. ¿Necesito que sea sencillo y fácil de transportar?
2. ¿La soldadura se va a realizar en exteriores o bajo
condiciones de viento?
3. ¿Requiero una capacidad de soldadura adecuada en
todas las posiciones?
4. ¿La mayoría de la soldadura se realizará en calibre 16 o
mayor, así como en materiales oxidados o sucios?
5. La soldadura debe limpiarse antes de pintar.
METALES COMUNES
La mayoría de los metales que se encuentran en las granjas, talleres
pequeños u hogares son de acero bajo en carbón, también conocido
como acero dúctil. Algunos de los artículos más comunes que se
fabrican con este tipo de acero son las hojas de metal, placas, tubos
y formas laminadas, como canales y hierro angular. Este tipo de
acero se puede soldar fácilmente sin tener precauciones especiales.
Sin embargo, algunos aceros contienen niveles más altos de carbón
u otras aleaciones, y son más difíciles de soldar. Básicamente, si un
imán se adhiere al metal y éste puede cortarse fácilmente con una
lima, entonces es probable que el metal sea acero dúctil y que usted
pueda soldarlo. Además, el aluminio y el acero inoxidable se pueden
soldar utilizando el Juego de Soldadura de Aluminio K664-1. Para
obetener más información sobre la identificación de los diferentes
tipos de aceros y otros metales, y para conocer los procedimientos
adecuados para soldarlos, nuevamente le sugerimos adquirir una
copia de
“Nuevas Lecciones de Soldaduras por Arco".
A pesar del tipo de metal que se esté soldando, con el fin de obtener una
soldadura óptima, es importante que el metal no
TIPOS DE UNIÓN Y POSICIONES
Los cinco tipos de unión de soldadura son: Soldadura a
Tope, Soldadura de Filete, Soldadura de Empalme,
Soldadura de Extremos y Soldadura de Esquinas. Vea la
Figura 16.
De todas estas soldaduras, las más comunes son la
Soldadura a Tope y la Soldadura de Filete.
FIGURA 16
Butt weld Lap weld
Edge weld Fillet weld Corner weld
Soldadura a Tope
Soldadura de Extremos
Dans le cas du procédé FCAW (Innershield)
1. Est-ce que je recherche la simplicité et la portabilité?
2. Le soudage doit-il être effectué à l'extérieur ou dans le vent?
3. Ai-je besoin d'une bonne capacité de soudage toutes positions?
4. La plupart des travaux de soudage doivent-ils être effectués sur
des tôles de 16 d'épaisseur ou plus, plus ou moins rouillées ou
sales?
5. La soudure doit être nettoyée avant d'être peinte.
MÉTAUX COMMUNS
L'acier à bas carbone, que l'on appelle parfois acier doux, est l'acier
que l'on trouve le plus fréquemment dans les fermes, dans les petits
ateliers ou à la maison. Les principaux articles faits dans ce type
d'acier comprennent la plupart des tôles, des plaques, des tuyaux et
des profilés laminés comme les profilés en U et les cornières. En
général, on peut souder facilement ce type d'acier sans prendre des
précautions spéciales. Toutefois, certains aciers contiennent une
forte teneur en carbone ou d'autres alliages et sont plus difficiles à
souder. En règle générale, si un aimant adhère au métal et que l'on
peut facilement couper le métal avec une lime, il y a de fortes
chances que le métal soit de l'acier doux et que vous soyez capable
de le souder. De plus, on peut souder l'aluminium et l'acier inoxyd-
able en utilisant le nécessaire de soudage de l'aluminium K664-1.
Pour de plus amples informations sur la façon de déterminer quels
sont les divers types d'aciers et les autres métaux, et pour obtenir les
modes opératoires de soudage, nous vous recommandons d'acheter
un exemplaire de «New Lessons in Arc Welding».
Quel que soit le type de métal soudé, il est important qu'il soit
dépourvu d'huile, de peinture, de rouille ou d'autres contaminants si
l'on veut obtenir une soudure de qualité.
TYPES DE SOUDURES ET POSITIONS
Les cinq types de joints soudés sont les suivants : soudures bout à
bout, soudures d'angle, soudures à clin, soudures sur chant et
soudures en L. Voir la figure 16.
Parmi celles-ci, la soudure bout à bout et la soudure d'angle sont les
deux plus courantes.
FIGURE 16
Soudure bout à bout
Soudure sur chant Soudure d'angle Soudure en L
Soudure à clin
Soldadura de Empalme
Soldadura de Filete
Soldadura de Esquinas
LEARNING TO WELD APRENDIENDO A SOLDAR APPRENTISSAGE DU SOUDAGE

34
Butt Welds
Place two plates side by side, leaving a space approximate-
ly one half the thickness of the metal between them in order
to get deeper penetration.
Securely clamp or tack weld the plates at both ends, other-
wise the heat will cause the plates to move apart. See Figure
17.
Now weld the two plates together. Weld from left to right (if
right handed). Point the wire electrode down in the crack
between the two plates, keeping the gun slightly tilted in the
direction of travel. Watch the molten metal to be sure it dis-
tributes itself evenly on both edges and in between the
plates. This is referred to as the “pull technique”. On thin
gauge sheet metal, use the “push technique”. See “Welding
Techniques for GMAW (MIG) Process”.
FIGURE 17
Penetration
Unless a weld penetrates close to 100% of the metal thick-
ness, a butt weld will be weaker than the material welded
together. In the example shown in Figure 18, the total weld is
only half the thickness of the material thus the weld is only
approximately half as strong as the metal.
FIGURE 18
FIGURE 19
In the example shown in Figure 19, the joint has been weld-
ed so that 100% penetration could be achieved. The weld, if
properly made, is as strong as or stronger than the original
metal.
Soldadura a Tope
Coloque las dos placas una al lado de la otra, dejando un
espacio de aproximadamente la mitad del ancho del metal
entre ellas, con el fin de obtener una penetración más pro-
funda.
Asegure las placas en ambos extremos con una pinza o con
un punto de soldadura, ya que de otra manera el calor haría
que las placas se separaran. (Vea la Figura 17).
Ahora, suelde las dos placas. Trabaje de izquierda a
derecha (si es diestro). Coloque el electrodo tubular sobre la
abertura entre las dos placas, manteniendo la antorcha lig-
eramente inclinada en dirección de la trayectoria. Observe
el metal fundido para asegurarse de que se distribuya equi-
tativamente en ambos bordes y entre las placas. A esto se
le conoce como “técnica de arrastre”. En hojas de metal del-
gadas utilice la “técnica de empuje”. Vea “Técnicas de
Soldadura para el Proceso GMAW (MIG)”.
FIGURA 17
Penetración
Si la soldadura no penetra casi el 100% del grosor del metal,
entonces una soldadura a tope será más débil que el mate-
rial soldado. En el ejemplo que se muestra en la Figura 18,
la soldadura total penetró sólo la mitad del grosor del mate-
rial, por lo que será aproximadamente la mitad de resistente
que el metal.
FIGURA 18
FIGURA 19
En el ejemplo que se muestra en la Figura 19, la unión ha
sido soldada para que pueda obtenerse un 100% de pene-
tración. Si la soldadura se realiza adecuadamente, entonces
será tan resistente como el metal original.
Soudures bout à bout
Placer deux tôles côte à côte, en laissant entre-elles un
écartement égal à environ la moitié de l'épaisseur du métal
pour obtenir une plus forte pénétration.
Bien immobiliser les tôles au moyen de clames ou de
soudures de pointage aux deux extrémités, pour ne pas que
la chaleur sépare les deux tôles. Voir la figure 17.
Souder maintenant les deux tôles. Souder de gauche à
droite (pour un droitier). Pointer le fil-électrode dans l'écarte-
ment entre les deux pièces, en inclinant légèrement le pisto-
let dans le sens du déplacement. Observer le métal fondu
pour s'assurer qu'il se repartit de façon régulière sur les deux
bords et entre les tôles. C'est ce que l'on appelle générale-
ment la technique “en tirant”. Sur des tôles minces utiliser la
technique “en poussant”. Voir “Techniques de soudage pour
le procédé GMAW (MIG)”.
FIGURE 17
Pénétration
Si la pénétration n'est pas de 100 % ou presque, une
soudure bout à bout est plus faible que les pièces soudées.
Dans l'exemple donné à la figure 18, la soudure totale ne fait
que la moitié de l'épaisseur du métal. Par conséquent, la
soudure est environ deux fois moins résistante que le métal.
FIGURE 18
FIGURE 19
Dans l'exemple donné à la figure 19, l'assemblage a été
soudé de façon à pouvoir obtenir une pénétration de 100 %.
La soudure, si elle est bien réalisée, est aussi résistante
sinon plus que le métal de base.
LEARNING TO WELD APRENDIENDO A SOLDAR APPRENTISSAGE DU SOUDAGE

35
Fillet Welds
When welding fillet welds, it is very important to hold the wire
electrode at a 45°angle between the two sides or the metal
will not distribute itself evenly. The gun nozzle is generally
formed at an angle to facilitate this. See Figure 20.
FIGURE 20
Welding In The Vertical Position
Welding in the vertical position can be done either vertical-up
or vertical-down. Vertical-up is used whenever a larger,
stronger weld is desired. Vertical-down is used primarily on
sheet metal 5/32” (3.9 mm) and under for fast, low penetrat-
ing welds.
Use of this unit on thicker materials than recommended
may result in poor welds. The welds may “look” good,
but may just be “sitting” on top, of the plate. This is
called “Cold Casting” and will result in weld failure.
------------------------------------------------------------------------------
Vertical-up And Overhead Welding
The problem, when welding vertical-up, is to put the molten
metal where it is wanted and make it stay there. If too much
molten metal is deposited, gravity will pull it downwards and
make it “drip”. Therefore, a certain technique has to be fol-
lowed.
When welding out-of-position, run stringer beads. Don’t whip,
break the arc, move out of the puddle, or move too fast in any
direction. Use Wire Feed Speed (WFS) in the low portion of
the range. The general technique and proper gun angle is
illustrated in Figure 21.
Generally, keep the electrode nearly perpendicular to the
joint as illustrated. The maximum angle above perpendicular
may be required if porosity becomes a problem.
Soldadura de Filete
Cuando se realizan soldaduras de filete, es muy importante
sostener el electrodo en un ángulo de 45°entre ambos
lados, o el metal no se distribuirá equitativamente. Por lo
general, la tobera de la antorcha tiene un ángulo que facilita
este proceso. (Vea la Figura 20).
FIGURA 20
Soldadura en Posición Vertical
La soldadura en posición vertical puede realizarse en forma
ascendente o descendente. La soldadura vertical ascen-
dente se utiliza cuando se desea una soldadura más
resistente y grande. La soldadura vertical descendente se
utiliza principalmente en hojas de metal de 3.9 mm (5/32”), o
menores, cuando se desea una soldadura menos resistente
y con menor penetración.
Utilizar esta unidad en materiales más gruesos que los
recomendados puede dar como resultado soldaduras defectu-
osas. Las soldaduras pueden “verse bien”, pero tal vez sólo
estén “por encima” de la placa. Esto se llama “Fundido en Frío”
y provoca soldaduras defectuosas.
------------------------------------------------------------------------------
Soldadura Vertical Ascendente y Aérea
Cuando se suelda en forma vertical y ascendente, el proble-
ma es colocar el metal derretido donde se desea, y lograr que
permanezca en esa posición. Si se sedimenta demasiado
metal derretido, la gravedad lo atraerá hacia la tierra y hará
que “gotee”. Por lo tanto, deben seguirse ciertas técnicas.
Cuando suelda fuera de posición, corra rebordes extendi-
dos. No opere el gatillo, interrumpa el arco, salga del charco
de soldadura ni mueva demasiado rápido en cualquier direc-
ción. Utilice la Velocidad de Alimentación de Alambre (WFS)
en la parte más baja del rango. En la Figura 21 se muestra
la técnica general y el ángulo de antorcha adecuado.
Generalmente, mantenga el electrodo en posición casi per-
pendicular a la unión, según se muestra en la figura. Si la
porosidad se convierte en un problema, tal vez sea nece-
sario un ángulo máximo que sobrepase al perpendicular.
45° 45°
WARNING ADVERTENCIA
Soudures d'angle
Quand on effectue des soudures d'angle, il est très important
de tenir le fil-électrode à 45°entre les deux côtés, sinon le
métal ne se repartit pas de façon régulière. La buse du pis-
tolet est généralement biseautée pour faciliter la tâche. Voir
la figure 20.
FIGURE 20
Soudage en position verticale
Dans cette position, on peut souder soit en montant soit en
descendant. On soude à la verticale en montant quand on
veut obtenir une soudure plus large et plus résistante. On
soude principalement à la verticale en descendant sur les
tôles de 5/32 po (3,9 mm) et moins pour obtenir des
soudures rapides et à faible pénétration.
Si l'on utilise l'appareil sur des matériaux plus épais que
ceux recommandés, il peut en résulter des soudures de
mauvaise qualité. Les soudures peuvent avoir un bel
aspect, mais être justes “posées” à la surface de la tôle.
Il s'agit du “collage”, qui se traduit par une soudure
défectueuse.
------------------------------------------------------------------------------
Soudage à la verticale en montant et au plafond
Quand on soude à la verticale en montant, le problème est
de placer le métal fondu à l'endroit désiré et de l'y faire rester.
Si l'on dépose trop de métal fondu, celui-ci est attiré vers le
bas par gravité et il “s'égoutte”. Par conséquent, il faut suiv-
re une certaine technique.
Quand on soude hors position, déposer des cordons étroits,
ne pas effectuer des passes larges, ne pas éteindre l'arc, ne
pas sortir du bain de fusion ou se déplacer trop rapidement
dans un sens. Utiliser la vitesse de dévidage la plus basse
de la gamme. La technique générale et le bon angle du pis-
tolet sont illustrés à la figure 21.
En général, le fil-électrode doit demeurer le plus perpendic
u-
lairement possible par rapport au joint à souder comme on le
voit sur l'illustration. L'angle maximum au-dessus de la per-
pendiculaire peut être nécessaire si la porosité devient un
problème.
45°
AVERTISSEMENT
LEARNING TO WELD APRENDIENDO A SOLDAR APPRENTISSAGE DU SOUDAGE

36
FIGURE 21
Vertical-down Welding
Refer to Figure 22 Vertical-down welds are applied at a fast
pace. These welds are therefore shallow and narrow and, as
such, are excellent for sheet metal. Vertical-down welds may
be applied to 5/32” (3.9 mm) and lighter material.
Use stringer beads and tip the gun in the direction of travel
so the arc force helps hold the molten metal in the joint. Move
as fast as possible consistent with desired bead shape.
The important thing is to continue lowering the entire arm as
the weld is made so the angle of the gun does not change.
Move the electrode wire fast enough that the slag does not
catch up with the arc. Vertical-down welding gives thin, shal-
low welds. It should not be used on heavy material where
large welds are required.
FIGURE 22
FIGURA 21
Soldadura Vertical Descendente
Consulte la Figura 22. Las soldaduras verticales descendentes
se aplican rápidamente. Por lo tanto, son estrechas y poco
profundas, lo que las hace excelentes para las hojas metálicas.
Las soldaduras verticales descendentes pueden aplicarse en
materiales de 3.9 mm (5/32”) y más ligeros.
Utilice cordones extendidos e incline la punta de la antorcha en
dirección de la trayectoria, para que la fuerza del arco ayude a
mantener el metal fundido en la unión. Mueva lo más rápido
posible y en forma congruente con la soldadura deseada.
Lo importante es seguir moviendo todo el brazo conforme se
realiza la soldadura, para que el ángulo de la antorcha no cam-
bie. Mueva el alambre tubular lo suficientemente rápido para
que la escoria no haga contacto con el arco. La soldadura ver-
tical descendente da como resultado soldaduras delgadas y
uniformes. No deberá utilizarse este tipo de soldadura en
materiales pesados, donde se requieren soldaduras mayores.
FIGURA 22
PROPER GUN ANGLE
FOR GMAW PROCESS
WELDING IN THE VERTICAL UP POSITION
PROPER GUN ANGLE
FOR FCAW PROCESS
WELDING IN THE VERTICAL UP POSITION
PROPER GUN ANGLE
FOR GMAW PROCESS
WELDING IN THE VERTICAL UP POSITION
PROPER GUN ANGLE
FOR FCAW PROCESS
WELDING IN THE VERTICAL UP POSITION
FIGURE 21
Soudage à la verticale en descendant
Voir la figure 22. On effectue les soudures à la verticale en
descendant à un rythme rapide. Par conséquent ces soudures
sont peu profondes et étroites et donc excellentes pour les
tôles. Les soudures verticales en descendant peuvent être
effectuées sur les tôles de 5/32 po (3,9 mm) et moins.
Effectuer des cordons étroits et pointer le pistolet dans le sens
du déplacement de sorte que la force de l'arc permette de
maintenir le métal fondu dans le joint. Déplacer le pistolet le
plus rapidement possible selon la forme du cordon que l'on
désire obtenir.
Il est important de continuer à baisser le bras lors de la réalisa-
tion de la soudure de sorte que l'angle du pistolet ne change
pas. Déplacer le fil-électrode suffisamment vite pour que le
laitier ne rattrape pas l'arc. Le soudage à la verticale en
descendant donne des soudures minces et peu profondes. On
ne doit pas l'effectuer sur du métal épais qui nécessite des
soudures larges.
FIGURE 22
PROPER GUN ANGLE
FOR GMAW PROCESS
WELDING IN THE VERTICAL UP POSITION
PROPER GUN ANGLE
FOR FCAW PROCESS
WELDING IN THE VERTICAL UP POSITION
BON ANGLE DU PISTOLET
POUR LE PROCÉDÉ GMAW
À LA VERTICALE EN MONTANT
ANGULO ADECUADO DE LA ANTORCHA
PARA EL PROCESO DE SOLDADURA
GMAW EN LA POSICIÓN VERTICAL
ASCENDENTE
BON ANGLE DU PISTOLET
POUR LE PROCÉDÉ FCAW
À LA VERTICALE EN MONTANT
ANGULO ADECUADO DE LA ANTORCHA
PARA EL PROCESO DE SOLDADURA
FCAW EN LA POSICIÓN VERTICAL
ASCENDENTE
LEARNING TO WELD APRENDIENDO A SOLDAR APPRENTISSAGE DU SOUDAGE

37
WELDING TECHNIQUES FOR THE
SELF-SHIELDED FCAW PROCESS
Four simple manipulations are of prime importance when
welding. With complete mastery of the four, welding will be
easy. They are as follows:
1. The Correct Welding Position
Figure 23 illustrates the correct welding position for right
handed people. (For left handed people, it is the oppo-
site.)
Hold the gun (of the gun and cable assembly) in your
right hand and hold the shield with your left hand.
When using the FCAW Process, weld from left to right.
This enables you to clearly see what you are doing. Tilt
the gun toward the direction of travel holding the elec-
trode at an angle as shown in Figure 23.
FIGURE 23
2. The Correct Way To Strike An Arc
1. Be sure the work clamp makes good electrical con-
tact to the work.
2. Position gun over joint. End of wire may be lightly
touching the work.
3. Position face shield to protect face and eyes, close
gun trigger, and begin welding. Hold the gun so that
the contact tip to work distance is about 3/8 to 1/2
inch (10 – 12 mm).
4. To stop welding, release the gun trigger and the pull
the gun away from the work after the arc goes out.
5. A ball may form at the tip end of the wire after weld-
ing. For easier restrikes (with Innershield wire) the
ball may be removed by feeding out a few inches of
wire and simply bending the wire back and forth until
it breaks off.
6. When no more welding is to be done, turn off the
machine.
TÉCNICAS DE SOLDADURA PARA EL
PROCESO FCAW DE SOLDADURA DE
ARCO TUBULAR
Existen cuatro aspectos simples de vital importancia para
soldar. Si se dominan completamente, soldar será muy fácil.
Son los siguientes:
1. Posición Correcta para Soldar
La Figura 23 ilustra la posición correcta de soldadura
para los diestros. (Para las personas zurdas, se hace lo
contrario)
Sujete la antorcha (del ensamble de la antorcha y del
cable) con su mano derecha, y con la izquierda sujete la
careta.
Cuando se utilice el proceso FCAW, suelde de izquierda
a derecha. Esto le permite ver claramente lo que está
haciendo. Incline la antorcha hacia la trayectoria, suje-
tando el electrodo en ángulo, según se muestra en la
Figura 23.
FIGURA 23
2. Forma Correcta de Iniciar un Arco
1. Asegúrese de que la pinza de trabajo haga buen
contacto eléctrico con la pieza de trabajo.
2. Coloque la antorcha sobre la unión. El extremo del
alambre puede tocar ligeramente el trabajo.
3. Use la careta para proteger su cara y los ojos,
aplane el gatillo de la antorcha y comience a soldar.
Sujete la antorcha de tal forma que la distancia
entre la punta de contacto y el trabajo sea de 10 –
12 mm (3/8 a 1/2 pulgadas) aproximadamente.
4. Para dejar de soldar, libere el gatillo y separe la
antorcha del trabajo después de que se haya apa-
gado el arco.
5. Después de soldar, tal vez se forme una pequeña
bola en la punta del alambre. Para inicios de arco
más sencillos (con alambre Innershield), la bola
puede eliminarse desplazando un tramo de alambre
y doblándolo hacia atrás y hacia adelante hasta que
se rompa.
6. Cuando no vaya a soldar más, apague la máquina.
TECHNIQUES DE SOUDAGE POUR
LE PROCÉDÉ FCAW AUTOPROTÉGÉ
Quatre simples manipulations sont très importantes quand
on soude. Quand on les maîtrise complètement toutes les
quatre, le soudage est facile. C'est :
1. La bonne position de soudage
La figure 23 illustre la bonne position de soudage pour
les droitiers. (Pour les gauchers, c'est le contraire)
Tenir le pistolet (et son câble) dans la main droite et tenir
le masque à main dans la main gauche.
Quand on utilise le procédé FCAW, souder de gauche à
droite. Ceci permet de bien voir ce que l'on fait. Incliner
le pistolet vers le sens du déplacement en maintenant le
fil-électrode de biais comme on le voit à la figure 23.
FIGURE 23
2. La bonne façon d'amorcer l'arc
1. S'assurer que le connecteur de pièce (ou prise de
masse) est bien connecté à la pièce.
2. Placer le pistolet au-dessus du joint à souder.
L'extrémité du fil peut toucher légèrement la pièce.
3. Placer le masque de façon à se protéger le visage
et les yeux, appuyer sur la gâchette du pistolet et
commencer à souder. Tenir le pistolet de sorte que
l'écartement tube contact-pièce soit d'environ 3/8 à
1/2 po (10-12 mm).
4. Pour arrêter le soudage, relâcher la gâchette du pis-
tolet et tirer le pistolet pour l'éloigner de la pièce une
fois que l'arc est éteint.
5. Une boule peut se former à l'extrémité du fil après le
soudage. Pour faciliter le réamorçage (avec fil
Innershield) on peut éliminer cette boule en dévidant
quelques pouces de fil et en pliant simplement le fil
en avant et en arrière jusqu'à ce qu'il se casse.
6. Quand les travaux de soudage sont terminés,
arrêter la machine (“O”) .
LEARNING TO WELD APRENDIENDO A SOLDAR APPRENTISSAGE DU SOUDAGE

38
3. The Correct Electrical Stickout (ESO)
The electrical stickout (ESO) is the distance from the end
of the contact tip to the end of the wire. (See Figure 24.)
Once the arc has been established, maintaining the cor-
rect ESO becomes extremely important. The ESO should
be approximately 3/8 to 1/2 inch (10 to 12 mm) long.
FIGURE 24
The easiest way to tell whether the ESO is the correct
length is by listening to its sound. The correct ESO has a
distinctive “crackling” sound, very much like eggs frying
in a pan. A long ESO has a hollow, blowing or hissing
sound. If the ESO is too short, you may stick the contact
tip or nozzle to the weld puddle and/or fuse the wire to
the contact tip.
4. The Correct Welding Speed
The important thing to watch while welding is the puddle
of molten metal right behind the arc. See Figure 25. Do
not watch the arc itself. It is the appearance of the pud-
dle and the ridge where the molten puddle solidifies that
indicates correct welding speed. The ridge should be
approximately 3/8” (10 mm) behind the wire electrode.
Most beginners tend to weld too fast, resulting in a thin
uneven, “wormy” looking bead. They are not watching
the molten metal.
FIGURE 25
3. Punta Electrizada de Alambre (ESO) Correcta
La punta electrizada de alambre (ESO) es la distancia que
hay entre el extremo de la punta de contacto y el extremo
del alambre. (Vea la Figura 24).
Una vez que el arco se ha establecido, es muy importante
mantener una distancia ESO correcta. La punta de alam-
bre ESO debe ser de 10 a 12 mm de largo (3/8 a 1/2 pul-
gadas) aproximadamente.
FIGURA 24
La forma más fácil para saber si la punta de alambre ESO
tiene la longitud correcta, es escuchando su sonido. Una
punta de alambre ESO correcta tiene un sonido distintivo
de “chisporroteo”, muy similar al que se produce cuando se
fríen alimentos en una sartén. Una punta de alambre ESO
larga tiene un sonido hueco o como de silbido. Si la ESO
es muy corta, usted podría colocar la punta de contacto o
la tobera en el charco de soldadura, y/o fusionar el alambre
con la punta de contacto.
4. Velocidad Correcta de Soldadura
Mientras suelda, es importante observar el charco de metal
derretido justo detrás del arco. Vea la Figura 25. No
observe el arco directamente. La apariencia del charco y
el reborde donde se solidifica es lo que indica la velocidad
correcta de soldadura. El reborde detrás del electrodo
tubular debe ser de 10 mm (3/8”) aproximadamente.
La mayoría de los principiantes tiende a soldar muy rápido,
dando como resultado un cordón delgado, disparejo y con
apariencia “ondulada”. Cuando esto sucede, significa que
no están observando el metal derretido.
FIGURA 25
Solidifying ridge
Molten puddle
Solidificación del reborde Charco de
soldadura
3/8 – 1/2” (10 – 12 mm)
Electrical Stickout (ESO)
Contact Tip
Wire Electrode
La punta electrizada de alambre
(ESO) 10-12 mm (3/89-1/2 pulg.)
Punta de
Contacto
Electrodo
de alambre
3. La bonne portée terminale
La portée terminale est l'écartement entre l'extrémité du
tube contact et l'extrémité du fil. (Voir la figure 24)
Une fois que l'arc a été amorcé, il est très important de
maintenir la bonne portée terminale. Elle doit faire envi-
ron 3/8 à 1/2 po (10 à 12 mm) de longueur.
FIGURE 24
La meilleure façon de savoir si la portée terminale a la
bonne longueur est d'écouter le son émis. La bonne
portée terminale émet un “crépitement” distinctif, tout
comme les oeufs que l'on fait frire dans une poêle. Une
portée terminale longue émet un son creux, un souffle ou
un sifflement. Si la portée terminale est trop courte le
tube contact ou la buse peut coller dans le bain de fusion
et/ou le fil peut fondre sur le tube contact.
4. La bonne vitesse de soudage
Quand on soude, il est important d'observer le bain de
fusion juste en arrière de l'arc. Voir la figure 25. Ne pas
regarder l'arc lui-même. C'est l'aspect du bain et la
vague de solidification qui indiquent la bonne vitesse de
soudage. La vague doit se situer à environ 3/8 po
(10 mm) en arrière de l'électrode.
La plupart des débutants ont tendance à souder trop
rapidement, et il en résulte un cordon mince et irrégulier
ressemblant à un ver. Ils ne regardent pas le métal
fondu.
FIGURE 25
Vague de solidification
Portée terminale
de 3/8 à 1/2 po (10 à 12 mm)
Tube contact
Fil-électrode
Bain de fusion
LEARNING TO WELD APRENDIENDO A SOLDAR APPRENTISSAGE DU SOUDAGE

39
Helpful Hints
1. For general welding, it is not necessary to weave the arc.
Weld along at a steady pace. You will find it easier.
2. When welding on thin plate, you will find that you will
have to increase the welding speed, whereas when weld-
ing on heavy plate, it is necessary to go more slowly in
order to get good penetration.
3. When welding sheet metal 16 gauge (1.5 mm) and
lighter, heat buildup may cause part warpage and burn
through. One way to eliminate these problems is to use
the back-stepping method illustrated in Figure 26.
FIGURE 26
Practice
The best way of getting practice is to perform the following
exercise.
Refer to Figure 27.
1. Learn to strike an arc by positioning the gun over the joint
and touching the wire to the work.
2. Position face shield to protect face and eyes.
3. Depress gun trigger, hold gun so contact tip to work dis-
tance is about 3/8 to 1/2 inch (10 to 12 mm) and the gun
is at proper angle.
Consejos Útiles
1. Para soldaduras generales, no es necesario mover el arco.
Suelde a un ritmo estable. Será más fácil en esta forma.
2. Cuando suelde sobre una placa delgada, se dará cuenta de
que tiene que aumentar la velocidad de soldadura; por otro
lado, al soldar sobre una placa gruesa, será necesario llevar
un ritmo más lento para lograr una penetración adecuada.
3. Al soldar una placa de metal de calibre 16 (1.5 mm) o más
ligera, la acumulación de calor puede ocasionar deforma-
ciones y quemaduras. Una manera de eliminar estos prob-
lemas es utilizar el método de pasos en retroceso que se
muestra en la Figura 26.
FIGURA 26
Práctica
La mejor manera de obtener práctica es realizando el siguiente
ejercicio.
Consulte la Figura 27.
1. Aprenda a iniciar un arco colocando la antorcha sobre la
unión y tocando el trabajo con el alambre.
2. Use la careta para proteger la cara y los ojos.
3. Aplane el gatillo de la antorcha; sujétela de tal forma que la
distancia entre la punta de contacto y el trabajo sea de 10
a 12 mm (3/8 a 1/2 pulgadas) aproximadamente y la antor-
cha se encuentre en el ángulo correcto.
First weld from A to B; then from C to A;
then from D to C; then from E to D, and
so on.
BACDE
Back-Stepping
La primera soldadura debe hacerse de A
a B; después de C a A; luego de D a C;
después de E a D y así sucesivamente.
BACDE
Método de Pasos en Retroceso
Mild Steel 12 gauge or 1/8 inch
(3.0 mm)
Electrode 0.035" (0.9 mm)
NR-211-MP
Innershield Wire
Voltage Setting “V”D
Wire Feed Speed “o|o”3
For the MIG-PAK, use the following:
Acero dúctil Calibre 12 o 3.0 mm
(1/8 pulgadas)
Electrodo Alambre Innershield
de 0.9 mm (0.035”)
NR-211.MP
Programación de voltaje “V' D
Velocidad de alimentación
de alambre “oIo”3
Para la MIG-PAK utilice lo siguiente:
Recommandations utiles
1. Pour le soudage général, il n'est pas nécessaire de faire
osciller l'arc. Souder à un rythme régulier. C'est plus facile.
2. Quand on soude des tôles minces, on s'aperçoit que l'on
doit augmenter la vitesse de soudage, mais quand on
soude des tôles épaisses, il est nécessaire d'aller plus
lentement afin d'obtenir une bonne pénétration.
3. Quand on soude des tôles de 16 d'épaisseur (1,5 mm) et
moins, un échauffement peut provoquer un gauchissement
et un trou. La façon d'éliminer ces problèmes est d'utiliser
la méthode dite à pas de pèlerin illustrée à la figure 26.
FIGURE 26
Pratique
La meilleure façon d'acquérir la pratique est d'effectuer l'exerci-
ce suivant.
Voir la figure 27.
1. Apprendre à amorcer l'arc en plaçant le pistolet au-dessus
du joint à souder et en faisant toucher le fil à la pièce.
2. Placer le masque de façon à se protéger le visage et les
yeux.
3. Appuyer sur la gâchette du pistolet, tenir le pistolet de façon
à obtenir un écartement tube contact-pièce d'environ 3/8 à
1/2 po (10 à 12 mm) et un bon angle du pistolet.
Commencer d'abord à souder de A à B,
puis de C à A, puis de D à C, puis de E
à D, etc.
BACDE
Méthode à pas de pèlerin
Aciers doux 12 d'épaisseur ou
1/8 po (3 mm)
Fil-électrode Fil Innershield
NR-211-MP de 0,035
po (0,9 mm) Ø
Réglage de tension “V”D
Vitesse de dévidage
du fil “o|o”3
Pour la MIG-PAK, utiliser:
LEARNING TO WELD APRENDIENDO A SOLDAR APPRENTISSAGE DU SOUDAGE

40
4. After you strike the arc, practice the correct electrical
stickout. Learn to distinguish it by its sound.
5. When you are sure that you can hold the correct electri-
cal stickout, with a smooth “crackling” arc start moving.
Look at the molten puddle constantly, and look at the
“ridge” where the metal solidifies.
6. Run beads on a flat plate. Run them parallel to the top
edge (the edge farthest away from you). This gives you
practice in running straight welds, and also gives you an
easy way to check your progress. The 10th weld will look
considerably better than the first weld.
WELDING TECHNIQUES FOR GMAW
(MIG) PROCESS
Four simple manipulations are of prime importance when
welding. With complete mastery of the four, welding will be
easy. They are as follows:
1. The Correct Welding Position
Figure 28 illustrates the correct welding position for right
handed people. (For left handed people, it is the oppo-
site.)When GMAW (MIG) welding on sheet metal, it is
important to use the “forehand” push technique.Hold the
gun (of the gun and cable assembly) in your right hand
and hold the shield with your left hand.
FIGURE 28
4. Después de iniciar el arco, practique la punta electrizada
de alambre correcta. Aprenda a distinguirla por su
sonido.
5. Cuando usted tenga la certeza de que puede mantener
la punta electrizada de alambre correcta, inicie con un
movimiento de arco suave y de “chisporroteo”. Observe
continuamente el charco de soldadura y vigile el “rebor-
de” donde se solidifica el metal.
6. Corra los cordones en una placa plana. Córralos parale-
los al borde superior (el más alejado de usted). Esto le
permite practicar soldaduras rectas, y también es una
manera fácil de verificar su progreso. La décima sol-
dadura se verá mucho mejor que la primera.
TÉCNICAS DE SOLDADURA PARA EL
PROCESO GMAW (MIG)
Existen cuatro aspectos simples de vital importancia para
soldar. Si se dominan completamente, soldar será muy fácil.
Son los siguientes:
1. Posición Correcta para Soldar
La Figura 28 ilustra la posición correcta de soldadura
para los diestros. (Para las personas zurdas, se hace lo
contrario). Cuando se utiliza el proceso de soldadura
GMAW (MIG) en una hoja de metal, es importante
aplicar la técnica de empuje “hacia adelante”. Sujete la
antorcha (del ensamble de la antorcha y del cable) con
su mano derecha, y con la izquierda sujete la careta.
FIGURA 28
4. Après avoir amorcé l'arc, s'exercer à obtenir la bonne
portée terminale. Apprendre à reconnaître la portée ter-
minale au son.
5. Une fois que l'on est sûr d'avoir obtenu la bonne portée
terminale, avec un arc régulier et “crépitant”, commencer
à avancer. Observer constamment le bain de fusion et
observer la vague de solidification.
6. Déposer des cordons sur une tôle plate, parallèlement au
bord supérieur (le bord le plus éloigné de soi-même). On
s'entraîne ainsi à effectuer des soudures droites et cela
permet également de vérifier facilement ses progrès.
Ainsi, la dixième soudure aura un bien meilleur aspect
que la première.
TECHNIQUES DE SOUDAGE POUR
LE PROCÉDÉ GMAW (MIG)
Quatre manipulations simples sont très importantes quand
on soude. Quand on les maîtrise complètement toutes les
quatre, le soudage est facile. C'est :
1. La bonne position de soudage
La figure 28 illustre la bonne position de soudage pour
les droitiers. (Pour les gauchers, c'est le contraire).
Quand on effectue le soudage GMAW (MIG) sur des
tôles, il est important d'utiliser la technique “en poussant
en avant”. Tenir le pistolet (et son câble) dans la main
droite et tenir le masque à main dans la main gauche.
FIGURE 28
FIGURE 27
Contact Tip
Punta de contacto
Tube contact
Gun Angle
Angulo de pistola
Angle du pistolet
ESO
Portée terminale
Punta Electrizada ESO
LEARNING TO WELD APRENDIENDO A SOLDAR APPRENTISSAGE DU SOUDAGE

When using the GMAW process on light gauge material,
weld from right to left (if you are right handed). This results in
a colder weld and has less tendency for burn through.
2. The Correct Way To Strike An Arc
1. Be sure the work clamp makes good electrical con-
tact to the work.
2. Position gun over joint. End of wire may be lightly
touching the work.
3. Position face shield to protect face and eyes, close
gun trigger, and begin welding. Hold the gun so that
the contact tip to work distance is about 3/8 to 1/2
inch (10 – 12 mm).
4. To stop welding, release the gun trigger and pull the
gun away from the work after the arc goes out.
5. A ball may form at the tip end of the wire after weld-
ing. For easier restrikes, the ball may be removed by
feeding out a few inches of wire and cutting off the
end of the wire with wire cutters.
6. When no more welding is to be done, close the valve
on the gas cylinder, momentarily operate the gun
trigger to release gas pressure, then turn off the
machine.
FIGURE 29
3. The Correct Electrical Stickout (ESO)
The electrical stickout (ESO) is the distance from the end
of the contact tip to the end of the wire. See Figure 29.
Once the arc has been established, maintaining the cor-
rect ESO becomes extremely important. The ESO should
be approximately 3/8 to 1/2 inch (10 to 12 mm) long.
The easiest way to tell whether the ESO is the correct
length is by listening to its sound. The correct ESO has a
distinctive “crackling” sound, very much like eggs frying
in a pan. A long ESO has a hollow, blowing or hissing
sound. If the ESO is too short, you may stick the contact
tip or nozzle to the weld puddle and/or fuse the wire to
the contact tip.
Cuando se utiliza el proceso GMAW en un material delgado,
suelde de derecha a izquierda (si es diestro). Esto da como
resultado una soldadura más fría y disminuye las posibilidades
de quemadura.
2. Forma Correcta de Iniciar un Arco
1. Asegúrese de que la pinza de trabajo haga buen con-
tacto eléctrico con la pieza de trabajo.
2. Coloque la antorcha sobre la unión. El extremo del
alambre puede tocar ligeramente el trabajo.
3. Use la careta para proteger su cara y los ojos, aplane
el gatillo de la antorcha y comience a soldar. Sujete la
antorcha de tal forma que la distancia entre la punta de
contacto y el trabajo sea de 10 – 12 mm (3/8 a 1/2 pul-
gadas) aproximadamente.
4. Para dejar de soldar, libere el gatillo y separe la antor-
cha del trabajo después de que se haya apagado el
arco.
5. Después de soldar, tal vez se forme una pequeña bola
en la punta del alambre. Para inicios de arco más sen-
cillos, la bola puede eliminarse desplazando un tramo
de alambre y cortándolo con unas pinzas.
6. Cuando no vaya a soldar más, cierre la válvula del cilin-
dro de gas, opere momentáneamente el gatillo de la
antorcha para liberar la presión del gas, y después
apague la máquina.
FIGURA 29
3. Punta Electrizada de Alambre (ESO) Correcta
La punta electrizada de alambre (ESO) es la distancia que
hay entre el extremo de la punta de contacto y el extremo del
alambre. Vea la Figura 29.
Una vez que el arco se ha establecido, es muy importante
mantener una punta de alambre ESO correcta. La distancia
ESO debe ser de 10 a 12 mm de largo (3/8 a 1/2 pulgadas)
aproximadamente.
La forma más fácil para saber si la punta de alambre ESO
tiene la longitud correcta, es escuchando su sonido. Una
punta de alambre ESO correcta tiene un sonido distintivo de
“chisporroteo”, muy similar al que se produce cuando se
fríen alimentos en una sartén. Una punta de alambre ESO
larga tiene un sonido hueco o como de silbido. Si la distan-
cia ESO es muy corta, usted podría colocar la punta de con-
tacto o la tobera en el charco de soldadura, y/o fusionar el
alambre con la punta de contacto.
Contact Tip
Wire Electrode
ESO
Punta
de contacto
Punta
Electrizada
ESO
Quand on utilise le procédé GMAW sur des tôles minces,
souder de droite à gauche (pour les droitiers). On obtient
ainsi une soudure plus froide et on risque moins de trouer la
pièce.
2. La bonne façon d'amorcer l'arc
1. S'assurer que le connecteur de pièce (ou prise de
masse) est bien connecté à la pièce.
2. Placer le pistolet au-dessus du joint à souder.
L'extrémité du fil peut toucher légèrement la pièce.
3. Placer le masque de façon à se protéger le visage
et les yeux, appuyer sur la gâchette du pistolet et
commencer à souder. Tenir le pistolet de sorte que
l'écartement tube contact-pièce soit d'environ 3/8 à
1/2 po (10-12 mm).
4. Pour arrêter le soudage, relâcher la gâchette du pis-
tolet et tirer le pistolet pour l'éloigner de la pièce une
fois que l'arc est éteint.
5.
Une boule peut se former à l'extrémité du fil après le
soudage. Pour faciliter le réamorçage on peut élimin-
er
cette boule en dévidant quelques pouces et en
coupant l'extrémité du fil avec un coupe-fil.
6. Quand les travaux de soudage sont terminés, fer-
mer le robinet de la bouteille, appuyer momentané-
ment sur la gâchette du pistolet pour libérer la pres-
sion du gaz, puis arrêter la machine (“O”).
FIGURE 29
3. La bonne portée terminale
La portée terminale est l'écartement entre l'extrémité du
tube contact et l'extrémité du fil. Voir la figure 29.
Une fois que l'arc a été amorcé, il est très important de
maintenir la bonne portée terminale. Elle doit faire envi-
ron 3/8 à 1/2 po (10 à 12 mm) de longueur.
La meilleure façon de savoir si la portée terminale a la
bonne longueur est d'écouter le son émis. La bonne
portée terminale émet un “crépitement” distinctif, tout
comme les oeufs que l'on fait frire dans une poêle. Une
portée terminale longue émet un son creux, un souffle ou
un sifflement. Si la portée terminale est trop courte le
tube contact ou la buse peut coller dans le bain de fusion
et/ou le fil peut fondre sur le tube contact.
Tube contact
Fil-électrode
Portée
terminale
Electrodo
de alambre
41
LEARNING TO WELD APRENDIENDO A SOLDAR APPRENTISSAGE DU SOUDAGE

42
4. The Correct Welding Speed
The important thing to watch while welding is the puddle
of molten metal right behind the arc. See Figure 30. Do
not watch the arc itself. It is the appearance of the pud-
dle and the ridge where the molten Puddle solidifies that
indicates correct welding speed. The ridge should be
approximately 3/8” (10 mm) behind the wire electrode.
Most beginners tend to weld too fast, resulting in a thin,
uneven, “wormy” looking bead. They are not watching
the molten metal.
FIGURE 30
Helpful Hints
1. For general welding, it is not necessary to weave the arc,
neither forward or backward nor sideways. Weld along at
a steady pace. You will find it easier.
2. When welding on thin plate, you will find that you will
have to increase the welding speed, whereas when weld-
ing on heavy plate, it is necessary to go more slowly in
order to get good penetration.
3. When welding sheet metal 16 gauge (1.5 mm) and
lighter, heat buildup may cause part warpage and burn
through. One way to eliminate these problems is to use
the back-stepping method illustrated in Figure 26.
4. Velocidad Correcta de Soldadura
Mientras suelda, es importante observar el charco de
metal derretido justo detrás del arco. Vea la Figura 30.
No observe el arco directamente. La apariencia del
charco y el reborde donde se solidifica es lo que indica
la velocidad correcta de soldadura. El reborde detrás del
electrodo tubular debe ser de 10 mm (3/8”) aproximada-
mente.
La mayoría de los principiantes tiende a soldar muy rápi-
do, dando como resultado un cordón delgado, disparejo
y con apariencia “ondulada”. Cuando esto sucede, sig-
nifica que no están observando el metal derretido.
FIGURA 30
Consejos Útiles
1. Para soldaduras generales, no es necesario mover el
arco. Suelde a un ritmo estable. Será más fácil en esta
forma.
2. Cuando suelde sobre una placa delgada, se dará cuen-
ta de que tiene que aumentar la velocidad de soldadura;
por otro lado, al soldar sobre una placa gruesa, será
necesario llevar un ritmo más lento para lograr una pen-
etración adecuada.
3. Al soldar una placa de metal de calibre 16 (1.5 mm) o
más ligera, la acumulación de calor puede ocasionar
deformaciones y quemaduras. Una manera de eliminar
estos problemas es utilizar el método de pasos en retro-
ceso que se muestra en la Figura 26.
Molten puddle
Base metal
Weld metal ridge
Charco de soldadura
Metal base
Reborde de metal soldado
4. La bonne vitesse de soudage
Quand on soude, il est important d'observer le bain de
fusion juste en arrière de l'arc. Voir la figure 30. Ne pas
regarder l'arc lui-même. C'est l'aspect du bain et la
vague de solidification qui indiquent la bonne vitesse de
soudage. La vague doit se situer à environ 3/8 po (10
mm) en arrière de l'électrode.
La plupart des débutants ont tendance à souder trop
rapidement, et il en résulte un cordon mince et irrégulier
ressemblant à un ver. Ils ne regardent pas le métal
fondu.
FIGURE 30
Recommandations utiles
1. Pour le soudage général, il n'est pas nécessaire de faire
osciller l'arc ni vers l'avant ni vers l'arrière ni sur le côté.
Souder à un rythme régulier. C'est plus facile.
2. Quand on soude des tôles minces, on s'aperçoit que l'on
doit augmenter la vitesse de soudage, mais quand on
soude des tôles épaisses, il est nécessaire d'aller plus
lentement afin d'obtenir une bonne pénétration.
3. Quand on soude des tôles de 16 d'épaisseur (1,5 mm) et
moins, un échauffement peut provoquer un gauchisse-
ment et un trou. La façon d'éliminer ces problèmes est
d'utiliser la méthode dite à pas de pèlerin illustrée à la fig-
ure 26.
Métal fondu
Métal de base
Vague de solidification
LEARNING TO WELD APRENDIENDO A SOLDAR APPRENTISSAGE DU SOUDAGE

43
Practice
The best way of getting practice is to perform the following
exercise.
Refer to Figure 27.
1. Learn to strike an arc by positioning the gun over the joint
and touching the wire to the work.
2. Position face shield to protect face and eyes.
3. Depress gun trigger, hold gun so contact tip to work dis-
tance Is about 3/8 to 1/2 inch (10 to 12 mm) and the gun
is at proper angle.
4. After you strike the arc, practice the correct electrical
stickout. Learn to distinguish it by its sound.
5. When you are sure that you can hold the correct electri-
cal stickout, with a smooth “crackling” arc, start moving.
Look at the molten puddle constantly,
6. Run beads on a flat plate. Run them parallel to the top
edge (the edge farthest away from you). This gives you
practice in running straight welds, and also gives you an
easy way to check your progress. The 10th weld will look
considerably better than the first weld. By constantly
checking on your mistakes and your progress, welding
will soon be a matter of routine.
Práctica
La mejor manera de obtener práctica es realizando el sigu-
iente ejercicio.
Consulte la Figura 27.
1. Aprenda a iniciar un arco colocando la antorcha sobre la
unión y tocando el trabajo con el alambre.
2. Use la careta para proteger la cara y los ojos.
3. Deje de presionar el gatillo de la antorcha; sujétela de tal
forma que la distancia entre la punta de contacto y el tra-
bajo sea de 10 a 12 mm (3/8 a 1/2 pulgadas) aproxi-
madamente y la antorcha se encuentre en el ángulo cor-
recto.
4. Después de iniciar el arco, practique la punta electrizada
de alambre correcta. Aprenda a distinguirla por su
sonido.
5. Cuando usted tenga la certeza de que puede mantener
la punta electrizada de alambre correcta, inicie con un
movimiento de arco suave y de “chisporroteo”. Observe
continuamente el charco de soldadura.
6. Corra los cordones en una placa plana. Córralos parale-
los al borde superior (el más alejado de usted). Esto le
permite practicar soldaduras rectas, y también es una
manera fácil de verificar su progreso. La décima sol-
dadura se verá mucho mejor que la primera. Al vigilar
constantemente sus errores y progreso, soldar pronto
será una cuestión de rutina.
Mild Steel 16 gauge or 1/16 inch
(1.6 mm)
Electrode Lincolnweld 0.025 L-56
electrode
CO2
Voltage Setting “V”C
Wire Feed Speed “o|o”4
For the MIG-PAK, use the following:
Acero dúctil 1.6 mm
(Calibre 16 o 1/16 pulgadas)
Electrodo Electrodo Lincolnweld
0.025 L-56
CO2
Programación de voltaje “V”C
Velocidad de alimentación
de alambre “oIo”4
Para la MIG-PAK utilice lo siguiente:
Pratique
La meilleure façon d'acquérir la pratique est d'effectuer l'ex-
ercice suivant.
Voir la figure 27.
1. Apprendre à amorcer l'arc en plaçant le pistolet au-
dessus du joint à souder et en faisant toucher le fil à la
pièce.
2. Placer le masque de façon à se protéger le visage et les
yeux.
3. Appuyer sur la gâchette du pistolet, tenir le pistolet de
façon à obtenir un écartement tube contact-pièce d'envi-
ron 3/8 à 1/2 po (10 à 12 mm) et un bon angle du pisto-
let.
4. Après avoir amorcé l'arc, s'exercer à obtenir la bonne
portée terminale. Apprendre à reconnaître la portée ter-
minale au son.
5. Une fois que l'on est sûr d'avoir obtenu la bonne portée
terminale, avec un arc régulier et “crépitant”, commencer
à avancer. Observer constamment le bain de fusion.
6. Déposer des cordons sur une tôle plate, parallèlement au
bord supérieur (le bord le plus éloigné de soi-même). On
s'entraîne ainsi à effectuer des soudures droites et cela
permet également de vérifier facilement ses progrès.
Ainsi, la dixième soudure aura un bien meilleur aspect
que la première. En vérifiant constamment ses erreurs
et ses progrès le soudage devient très facile.
Aciers doux 16 d'épaisseur ou 1/16 po
(1,6 mm)
Fil-électrode Fil-électrode Lincolnweld
L-56 0,025
CO2
Réglage de tension “V”C
Vitesse de dévidage
du fil “o|o”4
Pour la MIG-PAK, utiliser:
LEARNING TO WELD APRENDIENDO A SOLDAR APPRENTISSAGE DU SOUDAGE

44
TROUBLESHOOTING WELDS
Good welds have excellent appearance.
To Eliminate Porosity (in order of importance):
1. Turn on gas supply, if used
2. Decrease voltage.
3. Increase stickout.
4. Increase WFS (wire feed speed).
5. Decrease drag angle.
6. Decrease travel speed.
NOTE: Always be sure the joint is free from moisture, oil,
rust, paint or other contaminants.
To Eliminate a Ropy Convex Bead
(in order of importance):
1. Increase voltage.
2. Decrease stickout.
3. Decrease WFS (wire feed speed.
4. Decrease travel speed.
5. Decrease drag angle.
6. Check for correct gas, if used.
LOCALIZACIÓN DE AVERÍAS EN
SOLDADURAS
Las soldaduras adecuadas tienen una excelente apariencia.
Para Eliminar la Porosidad (por orden de importancia):
1. Si se utiliza, encienda el suministro de gas.
2. Disminuya el voltaje.
3. Aumente la punta electrizada de alambre.
4. Aumente la velocidad de alimentación de alambre
(WFS).
5. Disminuya el ángulo de avance.
6. Disminuya la velocidad de avance.
NOTA: Siempre asegúrese de que la unión no esté húmeda,
ni tenga aceite, óxido, pintura o cualquier otro contaminante.
Para Eliminar los Cordones Convexos
(por orden de importancia):
1. Incremente el voltaje.
2. Disminuya la punta electrizada de alambre.
3. Disminuya la velocidad de alimentación de alambre
(WFS).
4. Disminuya la velocidad de avance.
5. Disminuya el ángulo de avance.
6. Si se utiliza, verifique que el gas sea el correcto.
CORRECTION DES DÉFAUTS DE
SOUDAGE
Les bonnes soudures ont un aspect excellent.
Pour éliminer les soufflures (par ordre d'importance) :
1. Ouvrir la bouteille de gaz (le cas échéant).
2. Diminuer la tension.
3. Augmenter la portée terminale.
4. Augmenter la vitesse de dévidage (du fil).
5. Diminuer l'angle longitudinal.
6. Diminuer la vitesse de déplacement.
NOTA: Toujours s'assurer que le joint est exempt d'humidité,
d'huile, de rouille, de peinture ou d'autres contaminants.
Pour ne pas obtenir un cordon très convexe
(par ordre d'importance):
1. Augmenter la tension.
2. Diminuer la portée terminale.
3. Diminuer la vitesse de dévidage.
4. Diminuer la vitesse de déplacement.
5. Diminuer l'angle longitudinal.
6. Vérifier que l'on utilise éventuellement le bon gaz.
LEARNING TO WELD APRENDIENDO A SOLDAR APPRENTISSAGE DU SOUDAGE

45
To Reduce Spatter (in order of importance):
1. Increase voltage.
2. Increase drag angle.
3. Decrease stickout.
4. Increase WFS (wire feed speed).
5. Decrease travel speed.
6. Check for correct gas, if used.
To Correct Poor Penetration (in order of importance):
1. Decrease stickout.
2. Increase WFS (wire feed speed).
3. Increase voltage.
4. Decrease speed.
5. Decrease drag angle.
6. Check for correct gas, if used.
If Arc Blow Occurs (in order of importance):
NOTE: Try different ground connection locations before
adjusting procedures.
1. Decrease drag angle.
2. Increase stickout.
3. Decrease voltage.
4. Decrease WFS (wire feed speed.
5. Decrease travel speed.
To Eliminate Stubbing* (in order of importance):
1. Increase voltage
2. Decrease WFS (wire feed speed)
3. Decrease stickout
4. Increase drag angle
* Stubbing occurs when the electrode drives through the
molten puddle and hits the bottom plate tending to push the
gun up.
Proper Gun Handling
Most feeding problems are caused by improper handling of
the gun cable or electrodes.
1. Do not kink or pull the gun around sharp corners
2. Keep the gun cable as straight as practical when weld-
ing.
3. Do not allow dolly wheels or trucks to run over the cables.
4. Keep the cable clean.
5. Innershield electrode has proper surface lubrication. Use
only clean, rust-free electrode.
6. Replace contact tip when it becomes worn or the end is
fused or deformed.
Para Reducir las Salpicaduras (en orden de importancia):
1. Incremente el voltaje.
2. Incremente el ángulo de avance.
3. Disminuya la punta electrizada de alambre.
4. Incremente la velocidad de alimentación de alambre.
5. Disminuya la velocidad de alambre.
6. Si se utiliza, verifique que el gas sea el correcto.
Para Corregir una Penetración Defectuosa
(por orden de importancia):
1. Disminuya la punta electrizada de alambre.
2. Aumente la velocidad de alimentación de alambre (WFS).
3. Incremente el voltaje.
4. Disminuya la velocidad de avance.
5. Disminuya el ángulo de avance.
6. Si se utiliza, verifique que el gas sea el correcto.
Si el Arco se Desvía(por orden de importancia):
NOTA: Pruebe ubicaciones diferentes de aterrizaje antes de
ajustar los procedimientos.
1. Disminuya el ángulo de avance.
2. Aumente la punta electrizada de alambre.
3. Disminuya el voltaje.
4. Disminuya la velocidad de alimentación de alambre (WFS).
5. Disminuya la velocidad de avance.
Para Eliminar Intermitencia del Arco*
(por orden de importancia):
1. Incremente el voltaje.
2. Disminuya la velocidad de alimentación de alambre (WFS).
3. Disminuya la punta electrizada de alambre.
4. Incremente el ángulo de avance.
* La intermitencia se presenta cuando el electrodo avanza por
el charco de soldadura y toca la base, lo que hace rebotar a
la antorcha.
Manejo Adecuado de la Antorcha
La mayoría de los problemas de alimentación son ocasionados
por el manejo inadecuado de la antorcha o de los electrodos.
1. No pase la antorcha sobre esquinas filosas.
2. Al soldar, mantenga el cable de la antorcha lo más recto
posible.
3. No permita que pasen objetos o ruedas sobre los cables.
4. Mantenga limpio el cable.
5. El electrodo Innershield tiene una lubricación de superficie
adecuada. Utilice únicamente electrodos limpios y sin oxi-
dación.
6. Reemplace la punta de contacto cuando se desgaste o
cuando el extremo se haya fundido o deformado.
Pour diminuer les projections (par ordre d'importance):
1. Augmenter la tension.
2. Augmenter l'angle longitudinal.
3. Diminuer la portée terminale.
4. Augmenter la vitesse de dévidage.
5. Diminuer la vitesse de déplacement.
6. Vérifier que l'on utilise éventuellement le bon gaz.
Pour corriger la pénétration insuffisante (par ordre d'im-
portance) :
1. Diminuer la portée terminale.
2. Augmenter la vitesse de dévidage.
3. Augmenter la tension.
4. Diminuer la vitesse.
5. Diminuer l'angle longitudinal.
6. Vérifier que l'on utilise éventuellement le bon gaz.
En cas de soufflage de l'arc (par ordre d'importance) :
NOTA : Essayer différents points de mise à la terre avant de
modifier les modes opératoires.
1. Diminuer l'angle longitudinal.
2. Augmenter la portée terminale.
3. Diminuer la tension.
4. Diminuer la vitesse de dévidage.
5. Diminuer la vitesse de déplacement.
Pour éviter que le fil-électrode ne traverse le bain de
fusion et touche à plusieurs reprises la tôle au-dessous*
(par ordre d'importance) :
1. Augmenter la tension.
2. Diminuer la vitesse de dévidage.
3. Diminuer la portée terminale.
4. Augmenter l'angle longitudinal.
*Quand le fil-électrode traverse le bain de fusion et touche à
plusieurs reprises la tôle au-dessous, le pistolet a tendance
à se relever.
Bon maniement du pistolet
La plupart des problèmes de dévidage sont dus à un mau-
vais maniement du câble du pistolet ou du fil-électrode.
1. Ne pas plier ou tirer le pistolet sur des angles vifs.
2. Maintenir le câble du pistolet le plus droit possible quand
on soude.
3.
Ne pas laisser les roues de chariot ou les camions passer
sur les câbles.
4. Garder le câble propre.
5. Le fil-électrode Innershield a une bonne lubrification en
surface. N'utiliser qu'un fil-électrode propre et exempt de
rouille.
6. Remplacer le tube contact quand il est usé et que son
extrémité est fondue ou déformée.
LEARNING TO WELD APRENDIENDO A SOLDAR APPRENTISSAGE DU SOUDAGE

46
OPTIONAL ACCESSORIES
1. K549-1 .035" (0.9 mm) Innershield®Welding Kit —
Includes a contact tip, a gasless nozzle and a .035/.045"
(.9/1.2 mm) cable liner. The fitting on the end of the liner
is stenciled with the maximum rated wire size (.045"/1.2
mm). Also included is a 10 lb. (4.5 kg.) spool of .035" (0.9
mm) Innershield NR-211-MP.
See “Innershield (FCAW) Conversion” in this section for
installation instructions.
2. K664-2 Aluminum Feeding Kit — This kit required for
welding with .035 Aluminum wire. Included with this kit
are a drive roll, liner and contact tip. It is important
when changing between welding with steel wire and
aluminum to exchange these components due to the
lubricant applied to steel wire. Failure to do so may
result in contaminated welds when welding alu-
minum.
3. KP665-045C Drive Roll – Optional — Knurled drive roll
for feeding .035 (0.9 mm) diameter flux-cored electrode.
4. K520 Utility Cart — Designed to transport the Lincoln
family of small welders. Has provisions for mounting a
single gas cylinder. Has front casters and large rear
wheels. Handle height is easily adjustable. Bottom tray
provided for tools and accessories. Easy assembly
required; takes less than 15 minutes.
ACCESSORIES
ACCESSOIRES EN OPTION
1. Nécessaire de soudage avec fil Innershield®de 0,035
po (0,9 mm) K549-1 - Comprend un tube contact, une
buse sans gaz et un conduit intérieur de 0,035-0,045 po
(0,9-1,2 mm). Le diamètre nominal maximum du fil (0,045
po/1,2 mm) est inscrit sur le raccord à l'extrémité du con-
duit intérieur. Le nécessaire comprend également une
bobine de 10 lb (4,5 kg) de fil Innershield NR-211-MP de
0,035 po (0,9 mm).
Voir les directives d'installation sous «Conversion
Innershield (FCAW)» dans cette section.
2. Nécessaire de dévidage du fil d'aluminium K664-2 -
Ce nécessaire permet de souder avec du fil en aluminium
de 0,035 Ø. Ce nécessaire peut également être utilisé
pour dévider du fil en acier inoxydable de 0,035 Ø. Ce
nécessaire comprend un galet d'entraînement, un conduit
intérieur et un tube contact. Quand on remplace le fil de
soudage en acier par le fil en aluminium il est important
de remplacer également ces composants en raison du
lubrifiant qui est appliqué sur le fil en acier. Sinon, les
soudures sur l'aluminium peuvent être contaminées.
3. Galet d'entraînement KP665-045 C - En option - Galet
d'entraînement moleté pour fil-électrode fourré de 0,035
po (0,9 mm) de diamètre.
4. Chariot tout usage K520 - Conçu pour transporter la
famille Lincoln des petits appareils de soudage. Prévu
pour recevoir une seule bouteille de gaz. Est équipé de
roulettes à l'avant et de grosses roues à l'arrière. La hau-
teur de la poignée est facilement réglable. Plateau au
fond du chariot pour les outils et accessoires. Se monte
facilement en moins de 15 minutes.
ACCESSOIRES
ACCESORIOS OPCIONALES
1. Juego de Soldadura K549-1 0.9 mm (.035")
Innershield®— Incluye una punta de contacto, una
tobera de gas y una guía para cable de .9/1.2 mm
(.035/.045"). La parte al final de la guía tiene grabada el
calibre de alambre nominal máximo (.045"/1.2 mm).
También incluye una bobina de 4.5 kg (10 lb.) de 0.9 mm
(.035") Innershield NR-211-MP.
Véase “Conversión Innershield (FCAW)” en esta sección
para instrucciones de instalación.
2. Juego de Alimentación de Aluminio K664-2 — Este
juego es necesario para soldaduras con alambre de
aluminio de .035. También puede utilizarse para
alimentación de alambre inoxidable de .030. Incluye un
rodillo impulsor, una guía de antorcha y una punta de
contacto. Al cambiar de una alimentación de alambre
de acero a una de aluminio, es importante que se
intercambien los componentes de la alimentación,
debido al lubricante que se aplicó al alambre de acero.
No hacerlo podría dar como resultado soldaduras
contaminadas al soldar aluminio.
3. Rodillo impulsor KP665-045C – Opcional — Rodillo
impulsor para alimentar electrodo tubular de 0.9 mm
(.035") de diámetro.
4. Carro multiusos K520 — Diseñado para transportar
cualquier producto de la familia Lincoln de soldadoras
pequeñas. Tiene los aditamentos para montar un cilindro
de gas. Cuenta con ruedas más grandes en la parte
posterior. La manija de altura puede ajustarse
facilmente. Tiene una charola en la parte inferior para
colocar herramientas y accesorios. Su ensamble es
sencillo y requiere menos de 15 minutos.
ACCESSORIOS

47
6. K697-1 Power Cord Extension — Extension 115V power
cord (20’/6.1m) allows extra convenience when work is
located some distance away from power receptacle.
INNERSHIELD (FCAW) CONVERSION
Several changes are needed to convert the unit for operation
with the Innershield (FCAW) process. The K549-1 or K549-2
Innershield Kits include all the necessary accessories for this
conversion and are provided for this purpose. The following
conversions should be made using the contents of this kit:
1. Change the output polarity to DC(–). See “Work Cable
Installation” in Installation section for details.
2. Install proper drive roll for the wire size selected. See
“Changing Drive Roll” in Maintenance section for details.
3. Install the proper gun liner and tip for the wire size select-
ed. See “Component Replacement” in Maintenance sec-
tion for details.
4. Remove gas nozzle (if installed) and install gasless noz-
zle. To remove, simply unscrew.
5. Load wire into machine and thread into gun and cable
per “Welding Wire Loading” section.
ACCESSORIES ACCESSOIRESACCESSORIOS
6. Prolongateur du cordon d'alimentation K697-2 - Le
prolongateur du cordon d'alimentation de 230 V (20 pi/6,1
m) permet d'utiliser l'appareil quand le travail à effectuer
est éloigné de la prise d'alimentation.
CONVERSION INNERSHIELD (FCAW)
Plusieurs modifications sont nécessaires pour transformer
l'appareil pour le procédé Innershield (FCAW). Les néces-
saires de conversion K549-1 ou K549-2 Innershield com-
prennent tous les accessoires nécessaires pour cette con-
version et ils sont prévus à cet effet. On doit effectuer les
conversions suivantes en utilisant les divers éléments de ce
nécessaire :
1. Modifier la polarité de sortie sur c.c. (-). Voir «Installation
du câble de retour» à la section Installation pour obtenir
de plus amples détails.
2. Monter le galet d'entraînement (approprié) en fonction du
diamètre de fil choisi. Voir «Remplacement du galet d'en-
traînement» dans la section Entretien pour obtenir de
plus amples détails.
3. Monter le conduit intérieur et le tube appropriés en fonc-
tion du diamètre de fil choisi. Voir «Remplacement des
composants» dans la section Entretien pour obtenir de
plus amples détails.
4. Démonter la buse de gaz (le cas échéant) et monter une
buse sans gaz. Pour démonter, dévisser simplement.
5. Charger le fil dans la machine et l'enfiler dans le pistolet
et le câble selon la section «Chargement du fil».
6. Extensión de Cable de Alimentación K697-2 —
Extendión para cable de alimentación de 230V (20’/6.1m)
permite mayor conveniencia cuando el trabajo está lejos
del enchufe.
CONVERSION INNERSHIELD (FCAW)
Son necesarios varios cambios para hacer que la unidad
trabaje con procesos (FCAW) Innershield. Los Juegos
K549-1 o K549-2 Innershield incluyen todos los accesorios
necesarios para esta conversión. Se deberán realizar las
siguientes conversiones utilizando el contenido de este
juego:
1. Cambiar la polaridad de salida a CD(–). Ver “Instalación
del Cable de Trabajo” en la sección de instalación para
más información.
2. Instale el rodillo impulsor adecuado para el calibre de
alambre seleccionado. Ver “Cambio del rodillo impulsor”
en la sección de Mantenimiento para más información.
3. Instale la línea de antorcha adecuada y la punta para el
calibre de alambre seleccionado. Ver “Reemplazo de los
Componentes” en la sección de Mantenimiento para
más información.
4. Retire la tobera de gas (si la hay) e instale la tobera que
no es para gas. Para quitarla simplemente destorníllela.
5. Coloque el alambre dentro de la máquina ypáselo a
través de la antorcha y el cable según la sección “Carga
del Alambre de Soldadura".

48
REPLACEMENT PARTS
Complete Gun and Cable Assembly
L8311-6 (K530-5)
Contact Tip .025” (0.6 mm)
S19726-1
Contact Tip .030” (0.8 mm)
S19726-2
Contact Tip .035” (0.9 mm)
S19726-3
Contact Tip-Tapered .025” (0.6 mm)
S20278-1
Contact Tip-Tapered .030” (0.8 mm)
S20278-2
Contact Tip-Tapered .035” (0.9 mm)
S20278-3
Liner .030 - .035” (0.8 - 0.9 mm)
M16291-6
Liner .035/.045” (0.9/1.2 mm)
M16291-1
Gas Diffuser
S19728
Gas Nozzle
M16294
Gas Nozzle-Tip Recessed 3/8” (9.5 mm)
Opening I.D.
M16684
Gas Nozzle-Tip Recessed 1/2” (12.7 mm)
Opening I.D.
M16684-1
Gas Nozzle-Tip Recessed 5/8” (15.9 mm)
Opening I.D.
M16684-2
Spot Welding Nozzle
M17846-1
Gasless Nozzle (Innershield Only)
M16418
PARTES DE REEMPLAZO
Ensamble Completo de Antorcha y Cable
L8311-6(K530-5)
Punta de Contacto 0.6 mm (.025”)
S19726-1
Punta de Contacto 0.8 mm (.030”)
S19726-2
Punta de Contacto 0.9 mm (.035”)
S19726-3
Punta de Contacto Cónica 0.6 mm (.025”)
S20278-1
Punta de Contacto Cónica 0.8 mm (.030”)
S20278-2
Punta de Contacto Cónica 0.9 mm (.035”)
S20278-3
Guía 0.8 - 0.9 mm (.030 - .035”)
M16291-6
Guía 0.9/1.2 mm (.035/.045”)
M16291-1
Difusor de Gas
S19728
Tobera de Gas
M16294
Tobera de Gas -Punta Retraída 9.5 mm (3/8”)
I.D. Abierta
M16684
Tobera de Gas -Punta Retraída 12.7 mm (1/2”)
I.D. Abierta
M16684-1
Tobera de Gas -Punta Retraída 15.9 mm (5/8”)
I.D. Abierta
M16684-2
Tobera para Soldadura por Punteo
M17846-1
Tobera (Sólo Innershield)
M16418
PIÈCES DE RECHANGE
Ensemble complet pistolet et câble
L8311-6 (K530-5)
Tube contact 0,025 po (0,6 mm) Ø
S19726-1
Tube contact 0,030 po (0,8 mm) Ø
S19726-2
Tube contact 0,035 po (0,9 mm) Ø
S19726-3
Tube contact conique 0,025 po (0,6 mm) Ø
S20278-1
Tube contact conique 0,030 po (0,8 mm) Ø
S20278-2
Tube contact conique 0,035 po (0,9 mm) Ø
S20278-3
Conduit intérieur 0,030-0,035 po (0,8-0,9 mm) Ø
M16291-6
Conduit intérieur 0,035-0,045 po (0,9-1,2 mm) Ø
M16291-1
Diffuseur de gaz
S19728
Buse de gaz
S16294
Buse de gaz - tube en retrait 3/8 po (9,5 mm)
D.I.
M16684
Buse de gaz - tube en retrait 1/2 po (12,7 mm)
D.I.
M16684-1
Buse de gaz - tube en retrait 5/8 po (15,9 mm)
D.I.
M16684-2
Buse de soudage par points
M17846-1
Buse sans gaz (Innershield uniquement)
M16418
ACCESSORIES ACCESSOIRESACCESSORIOS

49
SAFETY PRECAUTIONS
ELECTRIC SHOCK can kill.
• Disconnect input power by remov-
ing plug from receptacle before
working inside MIG-PAK. Use only
grounded receptacle. Do not touch
electrically “hot” parts inside MIG-
PAK.
• Have qualified personnel do the
maintenance and trouble shooting
work.
-------------------------------------------------------------------------------
ROUTINE MAINTENANCE
POWER SOURCE COMPARTMENT
No user serviceable parts inside! Do not attempt to perform
service in the power source (fixed) side of the MIG-PAK.
Take the unit to an authorized Lincoln Service Center if you
experience problems. NO maintenance is required.
WIRE FEED COMPARTMENT
1. When necessary, vacuum accumulated dirt from gearbox
and wire feed section.
2. Occasionally inspect the incoming guide tube and clean
inside diameter is necessary.
3. Motor and gearbox have lifetime lubrication and require
no maintenance.
FAN MOTOR
Has lifetime lubrication — requires no maintenance.
WIRE REEL SPINDLE
Requires no maintenance. Do not lubricate shaft.
MAINTENANCE
PRECAUCIONES DE SEGURIDAD
LA DESCARGA ELÉCTRICA puede
causar la muerte.
• Desconecte la energía de ali-
mentación, retirando la clavija del
enchufe antes de trabajar dentro de
la MIG-PAK. Utilice únicamente un
enchufe aterrizado. No toque las
partes eléctricamente “activas"
dentro de la MIG-PAK.
• Sólo personal calificado deberá dar
mantenimiento y realizar el trabajo
de localización de averías.
-------------------------------------------------------------------------------
MANTENIMIENTO DE RUTINA
COMPARTIMIENTO DE LA FUENTE
DE PODER
Dentro de la máquina no hay partes a las que el usuario
pueda dar servicio! No intente dar servicio al área de la
fuente de poder (fija) de la MIG-PAK. Si se presentan prob-
lemas, lleve la unidad a un Centro de Servicio Autorizado de
Lincoln. NO se requiere mantenimiento.
COMPARTIMIENTO DE ALIMENTACIÓN DE
ALAMBRE
1. Cuando sea necesario, elimine por aspiración la
suciedad acumulada en la caja de engranajes y en la
sección de alimentación de alambre.
2. Revise periodicamente el tubo guía de entrada y limpie
el diámetro interno si es necesario.
3. El motor y la caja de engranajes tienen una lubricación
de por vida y no requieren mantenimiento.
MOTOR DEL VENTILADOR
Tiene una lubricación por vida — no requiere mantenimiento.
EJE DEL CARRETE DE ALAMBRE
No requiere mantenimiento. No aplique aceite en el eje.
MANTENIMIENTO ENTRETIEN
WARNING ADVERTENCIA
MESURES DE SÉCURITÉ
LES CHOCS ÉLECTRIQUES peuvent
être mortels.
• Déconnecter l'alimentation d'entrée
en débranchant la fiche de la prise
avant de travailler à l'intérieur de la
MIG-PAK. N'utiliser qu'une prise
avec mise à la terre. Ne pas touch-
er les pièces sous tension à l'in-
térieur de la MIG-PAK.
• Confier les travaux d'entretien et de
dépannage à un personnel qualifié.
-------------------------------------------------------------------------------
ENTRETIEN PÉRIODIQUE
COMPARTIMENT DE LA SOURCE DE
COURANT
Les pièces internes ne doivent pas être entretenues ou
réparées par l'utilisateur. Ne pas essayer d'entretenir ou de
réparer les composants de la source de courant (fixe) de la
MIG-PAK. En cas de problème, amener l'appareil à un cen-
tre d'entretien agréé par Lincoln. AUCUN entretien n'est
nécessaire.
COMPARTIMENT DU DÉVIDOIR
1. Quand cela est nécessaire, enlever la saleté accumulée
dans la boîte d'engrenages et le dévidoir en passant un
aspirateur.
2. Inspecter occasionnellement le tube-guide d'entrée et
nettoyer s'il y a lieu l'intérieur.
3. Le moteur et la boîte d'engrenages sont à graissage per-
manent et ne nécessitent aucun entretien.
MOTEUR DU VENTILATEUR
Est à graissage permanent et ne nécessite aucun entretien.
AXE DE LA BOBINE DE FIL
Ne nécessite aucun entretien. Ne pas lubrifier l'arbre.
ENTRETIEN

ENTRETIEN DU PISTOLET ET DU
CÂBLE
PISTOLET MAGNUMMC100L
Nettoyage du câble du pistolet
Nettoyer le conduit intérieur après avoir utilisé approxima-
tivement 300 lb (136 kg) de fil plein ou 50 lb (23 kg) de fil
fourré. Séparer le câble du dévidoir et l'étendre sur le sol.
Enlever le tube contact du pistolet. Insuffler de l'air com-
primé à basse pression dans le conduit intérieur à partir de
l'extrémité diffuseur de gaz.
Si la pression initiale est excessive la saleté peut former
un bouchon.
Plier le câble sur toute sa longueur puis faire circuler à nou-
veau un jet d'air comprimé. Répéter cette marche à suivre
jusqu'à ce qu'il ne sorte plus de saleté.
Tubes contact, buses et tubes de pistolet
1. Les impuretés peuvent s'accumuler dans l'orifice du tube
contact et limiter le dévidage du fil. Après avoir utilisé
chaque bobine de fil, enlever le tube contact en le dévis-
sant vers la droite et le nettoyer en y enfonçant une petite
longueur de fil à plusieurs reprises. Utiliser le fil comme
un alésoir pour enlever les impuretés qui ont pu adhérer
à la paroi du tube.
2. Remplacer selon les besoins les tubes contact usés. Un
arc variable ou erratique est un symptôme type d'un tube
contact usé. Pour monter un tube neuf, choisir le tube
contact du bon diamètre pour l'électrode utilisée (le
diamètre du fil est marqué sur le côté du tube contact) et
le visser sans forcer dans le diffuseur de gaz.
3. Chasser les projections à l'intérieur de la buse et du tube
contact après toutes les 10 minutes de fonctionnement
de l'arc ou selon les besoins.
4. S'assurer que la buse de gaz est vissée à fond sur le dif-
fuseur pour les procédés avec protection gazeuse. Dans
le cas du procédé Innershield®, on doit visser la buse
sans gaz sur le diffuseur.
ENTRETIEN
50
GUN AND CABLE
MAINTENANCE
FOR MAGNUMTM 100L GUN
Gun Cable Cleaning
Clean cable liner after using approximately 300 lbs (136 kg)
of solid wire or 50 lbs (23 kg) of flux-cored wire. Remove the
cable from the wire feeder and lay it out straight on the floor.
Remove the contact tip from the gun. Using low pressure air,
gently blow out the cable liner from the gas diffuser end.
Excessive pressure at the start may cause the dirt to
form a plug.
Flex the cable over its entire length and again blow out the
cable. Repeat this procedure until no further dirt comes out.
Contact Tips, Nozzles, and Gun Tubes
1. Dirt can accumulate in the contact tip hole and restrict
wire feeding. After each spool of wire is used, remove the
contact tip by unscrewing counter clockwise and clean it
by pushing a short piece of wire through the tip repeat-
edly. Use the wire as a reamer to remove dirt that may be
adhering to the wall of the hole through the tip.
2. Replace worn contact tips as required. A variable or
“hunting” arc is a typical symptom of a worn contact tip.
To install a new tip, choose the correct size contact tip for
the electrode being used (wire size is stenciled on the
side of the contact tip) and screw it snugly into the gas
diffuser.
3. Remove spatter from inside of nozzle and from tip after
each 10 minutes of arc time or as required.
4. Be sure the gas nozzle is fully screwed onto the diffuser
for gas shielded processes. For the Innershield®
process, the gasless nozzle should be screwed onto the
diffuser.
MAINTENANCE
MANTENIMIENTO
DE LA ANTORCHA Y EL CABLE
PARA ANTORCHA MAGNUMTM 100L
Limpieza del Cable de la Antorcha
Limpie la guía del cable después de utilizar aproximada-
mente 136 kg (300 lbs) de alambre sólido ó 23 kg (50 lbs) de
alambre tubular autoprotegido. Retire el cable del alimenta-
dor de alambre y estírelo sobre el piso. Retire la punta de
contacto de la antorcha. Utilizando una presión baja, aplique
aire suavemente a la guía de alambre cable, en el extremo
del difusor de gas.
Si se utiliza una presión excesiva al principio, la
suciedad puede acumularse.
Estire el cable en toda su longitud y aplique aire otra vez.
Repita este procedimiento hasta que se elimine totalmente la
suciedad.
Puntas de Contacto, Toberas y
Tubos de Antorcha
1. La suciedad puede acumularse en el orificio de la punta
de contacto, e interrumpir la alimentación de alambre.
Después de haber utilizado cada bobina de alambre,
retire la punta de contacto desatornillándola hacia la
izquierda, y límpiela introduciendo varias veces una
pieza pequeña de alambre a través de la punta. Utilice
el alambre para remover la suciedad que pueda estar
adherida a las paredes del orificio de la punta.
2. Si es necesario, reemplace las puntas desgastadas. Un
arco variable o “inestable” es un síntoma típico de una
punta de contacto desgastada. Para instalar una nueva
punta, seleccione la punta de contacto con la medida
correcta para el electrodo que está utilizando (el tamaño
del alambre viene especificado a un lado de la punta de
contacto) y atorníllela en el difusor de gas.
3. Retire los residuos dentro de la tobera y de la punta cada
10 minutos en que el arco esté encendido, o según sea
necesario.
4. Para los procesos con gas protector, asegúrese de que
la tobera de gas esté perfectamente atornillada en el
difusor. Para el proceso Innershield®, las toberas para
uso sin gas deben atornillarse en el difusor.
MANTENIMIENTO
PRECAUCION
CAUTION
ATTENTION

51
MAINTENANCE MANTENIMIENTO ENTRETIEN
Contact Tip Cable Liner Drive Roll
Punta de Contacto
Guía de Alambre
Rodillo Impulsor
Components shipped with S19726-1 M16291-6 KP665-035
MIG-PAK 10•.025” (0.6mm) .030” - .035”2 Smooth grooves/ranuras Lisas
Componentes enviados (0.8 - 0.9 mm) Small/Pequeño .023-.025” (Side/Lado Bisel)
con la MIG PAK 10 Large/Grande .030-.035”
Innershield Conversion Kit S19726-3 M16291-6 Use Large groove of KP665-035 or
K549-1 .035” (0.9 mm) .035A (0.9 mm) .030” - .035” either groove of KP665-045C
Juego de Conversión Innershield (0.8 - 0.9 mm) Uso de KP665-035 o de KP665-045C
Aluminum or Stainless Kit* S24221-1 M1897-1 M19631
K664-2 .035 (0.9mm) .035A (0.9mm) (.035” - 0,9 mm)
Juego de Acero Aluminio
• If .030 Solid wire feeding is desired obtain an S19726-2 Contact
Tip.
* It is important when changing between welding with steel wire and
aluminum to exchange feeding components due to the lubricant
applied to steel wire. Failure to do so may result in contaminated
welds when welding aluminum.
• Pour dévider le fil plein de 0,030 Ø se procurer un tube contact S19726-2.
* Quand on remplace le fil en acier par le fil en aluminium il est important de rem-
placer également ces composants en raison du lubrifiant qui est appliqué sur le
fil en aluminium. Sinon, les soudures sur l'aluminium peuvent être contaminées.
• Si se alimenta electrodo tubular de .030 se recomienda obtener
una punta de contacto S19726-2.
* Es importante que al cambiar entre soldadura con alambre o alu-
minio, intercambiar los componentes de alimentación debido al lubri-
cante utilizado para el alambre de acero. El no hacer podría resultar
en soldadura contaminadas.
5. To remove gun tube from gun, remove gas nozzle or gas-
less nozzle and remove diffuser from gun tube. Remove
both collars from each end of the gun handle and sepa-
rate the handle halves. Loosen the locking nut holding
the gun tube in place against the gun end cable connec-
tor. Unscrew gun tube from cable connector. To install
gun tube, screw the locking nut on the gun tube as far as
possible. Then screw the gun tube into the cable con-
nector until it bottoms. Then unscrew (no more than one
turn) the gun tube until its axis is perpendicular to the flat
sides of the cable connector and pointed in the direction
of the trigger. Tighten the locking nut so as to maintain
the proper relationship between the gun tube and the
cable connector. Replace the gun handle, trigger and dif-
fuser. Replace the gas nozzle or gasless nozzle.
5. Para retirar el tubo de la antorcha de la misma, retire la
tobera de gas o la tobera simple y retire el difusor del
tubo de la antorcha. Retire los dos collarines de cada
extremo de la manija dela antorcha y sepárela por la
mitad. Afloje la tuerca de sujeción que sujeta el tubo de
la antorcha contra la antorcha y el cable del conector.
Destornille el tubo de la antorcha del conector del cable.
Para instalar el tubo de la antorcha, atornille la tuerca de
seguridad en el tubo de la antorcha tan lejos como sea
posible. Después atornille el tubo de la antorcha dentro
del conector del cable hasta el tope. Posteriormente,
destonrille el tubo de la antorcha (no más de una vuelta)
hasta que el eje quede perpendicular en ralación con los
laterales planos del conector del cable y apuntando
hacia el gatillo. Apriete la tuerca de sujeción de manera
tal que mantenga una relación adecuada entre el tubo
de la antorcha y el conector del cable. Reemplace la
manija de la antorcha, el gatillo y el difusor. Reemplace
la tobera de gas y la tobera simple.
5. Pour enlever le tube du pistolet du pistolet, enlever la
buse de gaz ou la buse sans gaz et enlever le diffuseur
du tube du pistolet. Enlever les deux colliers de chaque
extrémité de la poignée du pistolet et séparer les moitiés
de la poignée. Desserrer l'écrou de blocage qui main-
tient le tube du pistolet contre le pistolet et le connecteur
de câble. Dévisser le tube du pistolet du connecteur de
câble. Pour monter le tube du pistolet, visser à fond
l'écrou de blocage sur le tube du pistolet. Puis visser le
tube du pistolet dans le connecteur de câble jusqu'à ce
qu'il soit bien enfoncé. Puis dévisser (un tour au maxi-
mum) le tube du pistolet jusqu'à ce que son axe soit per-
pendiculaire aux côtés plats du connecteur de câble en
direction de la gâchette. Serrer l'écrou de blocage pour
que le tube du pistolet et le connecteur du câble soient
bien en contact. Replacer la poignée du pistolet, la
gâchette et le diffuseur. Replacer la buse de gaz ou la
buse sans gaz.
CONFIGURATION OF
COMPONENTS IN WIRE
FEEDING SYSTEM
CONFIGURACION DE LOS
COMPONENTES DEL SISTEMA
DE ALIMENTACION DE
ALAMBRE
CONFIGURATION DES COM-
POSANTS
DANS LE SYSTÈME DE
DÉVIDAGE

52
CHANGING DRIVE ROLL
The drive roll has two grooves; one for .023" – .025" (0.6
mm) solid steel electrode and a larger knurled groove for
.030" (0.8 mm) solid and .035" (0.9 mm) flux-cored steel
electrode. As shipped, the drive roll is installed in the
.030"/.035" (0.8/0.9 mm) position.
If .023" – .025" (0.6 mm) wire is to be used, the drive roll must
be reversed as follows:
1. Connect the machine to its rated input power per instruc-
tions in Installation section.
2. Release the spring-loaded pressure arm and lift the idle
roll arm away from the drive roll.
3. Turn the power switch to ON (marked “I”).
4. Set the wire speed to minimum and jog the drive unit with
the trigger switch until the drive roll set screw is facing up.
When inching the welding wire, the drive rolls, gun con-
nector block, and gun contact tip are energized relative
to work and ground and remain energized for several
seconds after the gun trigger is released.
-------------------------------------------------------------------------------
5. Turn the power switch to OFF (marked “O”).
6. Loosen the drive roll set screw with the 5/64" (2.0 mm)
hex wrench supplied.
7. Remove the drive roll, flip over and reinstall with the .023
– .025" (0.6 mm) groove (the smaller groove) closest to
the gearbox.
8. Push a length of straightened welding wire through the
wire feeder guide tubes and adjust the position of the
drive roll so that the groove is centered on the wire. Make
certain the set screw is located on the flat portion of the
shaft and tighten.
MAINTENANCE
CAMBIO DEL RODILLO IMPULSOR
El rodillo impulsor cuenta con dos ranuras; una para el elec-
trodo de acero sólido de 0.6 mm (.023" – .025") y una ranu-
ra estriada más grande para el electrodo tubular autoprote-
gido de acero sólido de 0.8 mm (.030”) y de 0.9 mm (.035”).
El rodillo impulsor viene instalado de fábrica en una posición
de 0.8/0.9 mm (030"/.035").
Si se va a utilizar un alambre de 0.6 mm (.023" – .025" ), el
rodillo impulsor deberá colocarse de la siguiente forma:
1. Conecte la máquina a su potencia de alimentación nom-
inal, de acuerdo con las instrucciones que vienen en la
sección de Instalación.
2. Retire el brazo de presión con resorte y levante el brazo
del rodillo de presión, para sacarlo del rodillo impulsor.
3. ENCIENDA el interruptor de energía (marcado con “I”).
4. Establezca la velocidad de alambre al mínimo y active la
unidad de impulsión con el interruptor de gatillo, hasta
que el tornillo de fijación del rodillo impulsor quede hacia
arriba.
Cuando el alambre de soldadura avanza unas pulgadas,
los rodillos impulsores, el bloque conector de la antor-
cha y la punta de contacto de la misma se energizan en
relación con el trabajo y el aterrizaje, y permanecerán así
durante varios segundos después de que el gatillo se
haya liberado.
-------------------------------------------------------------------------------
5. APAGUE el interruptor (marcado con “O”).
6. Afloje el tornillo de fijación del rodillo impulsor con la llave
hexagonal de 2.0 mm (5/64") que se proporciona.
7. Retire el rodillo impulsor, apártelo y vuelva a instalarlo
con la muesca de 0.6 mm (.023 – .025") (la muesca más
pequeña) que está más cerca de la caja de engranajes.
8. Introduzca un pedazo recto de alambre de soldadura a
través de los tubos guía del alimentador de alambre y
ajuste la posición del rodillo impulsor para que la muesca
quede centrada en el alambre. Asegúrese de que el
tornillo de fijación quede colocado en la parte plana del
eje, y bien apretado.
MANTENIMIENTO
WARNING ADVERTENCIA
REMPLACEMENT DU GALET D'ENTRAÎNEMENT
Le galet d'entraînement a deux gorges : une pour le fil-élec-
trode en acier plein de 0,023 à 0,25 po (0,6 mm) et une gorge
moletée plus large pour le fil-électrode en acier plein de
0,030 po (0,8 mm) et fourré de 0,035 po (0,9 mm). À sa sor-
tie d'usine, le galet d'entraînement est monté dans la position
0,030/0,035 po (0,8/0,9 mm).
Si l'on doit utiliser le fil de 0,023 à 0,025 po (0,6 mm), on doit
inverser le galet d'entraînement comme suit :
1. Connecter la machine à son alimentation d'entrée nomi-
nale selon les instructions de la section Installation.
2. Relâcher le bras de pression à ressort et soulever le bras
du galet mené pour l'écarter du galet d'entraînement.
3. Tourner l'interrupteur d'alimentation sur marche (“I”).
4. Régler la vitesse de dévidage au minimum et faire
avancer le dévidoir avec l'interrupteur à gâchette jusqu'à
ce que la vis de fixation du galet d'entraînement se trou-
ve sur le haut.
Quand on fait avancer le fil de soudage par à-coups, les
galets d'entraînement, le bloc connecteur d'alimentation
du pistolet et le bloc contact du pistolet sont sous ten-
sion par rapport à la pièce et à la terre et restent sous
tension pendant plusieurs secondes après que l'on ait
relâché la gâchette du pistolet.
-------------------------------------------------------------------------------
5. Tourner l'interrupteur d'alimentation sur arrêt (“O”).
6. Desserrer la vis de fixation du galet d'entraînement en
utilisant la clé hexagonale de 5/64 po (2 mm) fournie.
7. Enlever le galet d'entraînement, le faire basculer et le
remonter de sorte que la gorge (plus petite) de 0,023 à
0,025 po (0,6 mm) soit le plus près de la boîte d'en-
grenages.
8. Enfiler une longueur de fil de soudage droit dans les
tubes-guides du dévidoir et régler la position du galet
d'entraînement de sorte que la gorge soit centrée sur le
fil. S'assurer que la vis de fixation se trouve sur la partie
plate de l'arbre et serrer.
ENTRETIEN
AVERTISSEMENT

53
CHANGING LINER
NOTICE: The variation in cable lengths prevents the inter-
changeability of liners. Once a liner has been cut for a par-
ticular gun, it should not be installed in another gun unless it
can meet the liner cutoff length requirement. Refer to Figure
below.
1. Remove the gas nozzle from the gun by unscrewing
counter-clockwise.
2. Remove the existing contact tip from the gun by unscrew-
ing counter-clockwise.
3. Remove the gas diffuser from the gun tube by unscrew-
ing counter-clockwise.
4. Lay the gun and cable out straight on a flat surface.
Loosen the set screw located in the brass connector at
the wire feeder end of the cable. Pull the liner out of the
cable.
5. Insert a new untrimmed liner into the connector end of the
cable. Be sure the liner bushing is stenciled appropriate-
ly for the wire size being used.
6. Fully seat the liner bushing into the connector. Tighten the
set screw on the brass cable connector. At this time, the
gas diffuser should not be installed onto the end of the
gun tube.
7. With the gas nozzle and diffuser removed from the gun
tube, be sure the cable is straight, and then trim the liner
to the length shown in the Figure below. Remove any
burrs from the end of the liner.
8. Screw the gas diffuser onto the end of the gun tube and
securely tighten.
9. Replace the contact tip and nozzle.
MAINTENANCE
CAMBIO DE LA GUÍA DE ALAMBRE
NOTA: La variación en las longitudes del cable evitan que se
puedan intercambiar las guías. Una vez que se haya corta-
do una guía para una antorcha determinada, no deberá
instalarse en otra antorcha, a menos de que cumpla con los
requerimientos de longitud de corte de la guía de alambre.
Consulte la siguiente Figura.
1. Retire la tobera de gas de la antorcha, desatornillando
hacia la izquierda.
2. Retire la punta de contacto existente en la antorcha,
desatornillando hacia la izquierda.
3. Retire el difusor de gas del tubo de la antorcha,
desatornillando hacia la izquierda.
4. Descanse la antorcha y el cable y colóquelos en una
superficie plana. Afloje el tornillo de fijación que se local-
iza en el conector de latón, en el extremo del cable que
va al alimentador de alambre. Jale la guía de alambre
hacia afuera del cable.
5. Inserte una nueva guía sin cortar dentro del extremo del
conector del cable. Asegúrese de que el buje de la guía
esté grabado adecuadamente para el tamaño de alambre
que se está utilizando.
6. Inserte totalmente el buje de la guía dentro del conector.
Apriete el tornillo de fijación en el conector del cable de
latón. En este punto, no debe instalarse el difusor de gas
en el otro extremo del tubo de la antorcha.
7. Después de haber retirado la tobera de gas y el difusor
del tubo de la antorcha, asegúrese de que el cable esté
recto, y después corte la guía a la longitud que se mues-
tra en la siguiente figura. Retire cualquier sobrante del
extremo de la guía de alambre.
8. Atornille el difusor de gas en el extremo del tubo de la
antorcha y asegúrelo.
9. Reemplace la punta de contacto y la tobera.
MANTENIMIENTO ENTRETIEN
1-1/4 (31.8 mm)
Liner Trim Length
Gas Diffuser
Gas Nozzle or
Gasless Nozzle
Set Screw Brass Cable
Connector
Liner Assembly
(Liner bushing to be sealed tight
against brass cable connector)
Longitud de corte de la
guía 31.8 mm (1-1/4)
Difusor de gas
Tobera de gas/
Tobera sin gas
Tornillo de fijación
Ensamble de la guía de alambre
(El buje de la guía de alambre deberá estar bien
sellado al conector de latón del cable)
REMPLACEMENT DU CONDUIT INTÉRIEUR
AVIS : La variation de longueur du câble empêche l'inter-
changeabilité des conduits intérieurs. Une fois que l'on a
coupé un conduit intérieur pour un pistolet particulier, on ne
doit pas le monter dans un autre pistolet à moins qu'il satis-
fasse à l'exigence de longueur libre du conduit intérieur. Voir
la figure ci-après.
1. Démonter la buse de gaz du pistolet en la dévissant vers
la gauche.
2. Enlever le tube contact existant du pistolet en le dévis-
sant vers la gauche.
3. Enlever le diffuseur de gaz du pistolet en le dévissant
vers la gauche.
4. Étendre le pistolet et son câble sur une surface plane.
Desserrer la vis de fixation qui se trouve dans le con-
necteur en laiton à l'extrémité dévidoir du câble. Sortir le
conduit intérieur du câble en le tirant.
5. Enfoncer un nouveau conduit intérieur brut dans l'ex-
trémité connecteur du câble. S'assurer que le diamètre
du fil est bien indiqué sur le manchon du conduit intérieur.
6. Bien enfoncer le manchon du conduit intérieur dans le
connecteur. Serrer la vis de fixation sur le connecteur du
câble en laiton. On ne doit pas monter encore le diffuseur
sur l'extrémité du tube du pistolet.
7. La buse de gaz et le diffuseur étant enlevés du tube du
pistolet, s'assurer que le câble est droit puis couper le
conduit intérieur à la longueur indiquée sur la figure ci-
après. Ébavurer l'extrémité du conduit intérieur.
8. Visser le diffuseur de gaz sur l'extrémité du tube du pis-
tolet et bien serrer.
9. Remplacer le tube contact et la buse.
Longueur libre du conduit
intérieur 1-1/4 (31,8 mm)
Diffuseur de gaz
Buse de gaz ou
buse sans gaz
Vis de fixation Connecteur de
câble en laiton
Conduit intérieur
(le manchon du conduit intérieur doit être bien
serré contre le connecteur de câble en laiton)
Conector de
latóndel cable

54
No wire feed, weld output or gas flow when gun trig-
ger is pulled. Fan does NOT operate.
1. Make sure correct voltage is applied to the
machine.
2. Make certain that power switch is in the ON
position.
3. Make sure circuit breaker inside wire drive com-
partment is reset.
No wire feed, weld output or gas flow when gun trig-
ger is pulled Fan operates normally.
1. The thermostat may be tripped due to overheat-
ing. Let machine cool. Weld at lower duty cycle.
2. Check for obstructions in air flow. Check Gun
Trigger connections. See Installation section.
3. Gun trigger may be faulty.
No wire feed when gun trigger is pulled. Fan runs,
gas flows and machine has correct open circuit volt-
age (32 VDC maximum) – weld output.
1. If the wire drive motor is running make sure that
the correct drive rolls are installed in the
machine.
2. Check for clogged cable liner or contact tip.
3. Check for proper size cable liner and contact
tip.
TROUBLESHOOTING
Cuando se presiona el gatillo de la antorcha, no hay
alimentación de alambre, salida de soldadura ni flujo
de gas. El ventilador NO funciona.
1. Asegúrese de aplicar el voltaje correcto a la
máquina.
2. Asegúrese de que el interruptor de energía esté
en la posición de ENCENDIDO.
3. Asegúrese de restablec‘r el interruptor
automático que se encuentra dentro del com-
partimiento del mecanismo de alimentación de
alambre.
Cuando se presiona el gatillo de la antorcha, no hay
alimentación de alambre, salida de soldadura ni flujo
de gas. El ventilador funciona normalmente.
1. El termostato puede estar abierto debido a un
sobrecalentamiento. Deje enfriar la máquina.
Suelde en el ciclo de trabajo más bajo.
2. Revise que no haya obstrucciones en el flujo
de aire. Revise las conexiones del Gatillo de la
Antorcha. Vea la sección de Instalación.
3. El gatillo de la antorcha puede estar defectu-
oso.
Cuando se presiona el gatillo de la antorcha, no hay
alimentación de alambre. El ventilador funciona, el
gas fluye y la máquina tiene el voltaje de circuito abier-
to (máximo de 32vcd) – en la salida de soldadura.
1. Si el motor impulsor de alambre está funcionan-
do, asegúrese de que se hayan instalado los
rodillos impulsores correctos en la máquina.
2. Verifique que la guía de alambre o la punta del
contacto no tengan obstrucciones.
3. Verifique que la guía de alambre y la punta de
contacto sean del tamaño adecuado.
LOCALIZACIÓN DE AVERíAS DÉPANNAGE
If for any reason you do not understand the test pro-
cedures or are unable to perform the tests/repairs
safely, contact your LOCAL AUTHORIZED LIN-
COLN ELECTRIC FIELD SERVICE FACILITY for
assistance before you proceed.
CAUTION
Si por cualquier razón no entiende los procedimientos de
prueba, o no puede realizar las pruebas/reparaciones de
manera segura, antes de continuar contacte AL TALLER
DE SERVICIO DE CAMPO AUTORIZADO DE LINCOLN
para obtener asesoría sobre la localización de averías.
ADVERTENCIA
Pas de dévidage, de sortie de soudage ou d'écoule-
ment de gaz quand on appuie sur la gâchette. Le
ventilateur NE FONCTIONNE PAS.
1. S'assurer que la bonne tension est appliquée à
la machine.
2. S'assurer que l'interrupteur d'alimentation est
sur marche (“I”).
3. S'assurer que le disjoncteur à l'intérieur du
compartiment dévidoir est réenclenché.
Pas de dévidage, de sortie de soudage ou d'écoule-
ment de gaz quand on appuie sur la gâchette du pis-
tolet. Le ventilateur FONCTIONNE NORMALEMENT.
1. Le thermostat peut s'être déclenché en raison
d'une surchauffe. Laisser la machine refroidir.
Souder à un facteur de marche inférieur
2. Vérifier si la circulation d'air est bouchée.
Vérifier les connexions de la gâchette du pisto-
let. Voir la section Installation.
3. La gâchette du pistolet peut être défectueuse.
Pas de dévidage quand on appuie sur la gâchette. Le
ventilateur tourne, le gaz s'écoule et la machine a la
bonne tension à vide (32 V c.c. maximum) - sortie de
soudage.
1. Si le moteur d'entraînement du fil fonctionne,
s'assurer que les galets d'entraînement appro-
priés sont installés dans la machine.
2. Vérifier si le conduit intérieur ou le tube contact
est bouché.
3. Vérifier que le conduit intérieur et le tube con-
tact sont de la bonne dimension.
Si pour une raison ou une autre vous ne comprenez pas les
modes opératoires d'essai ou êtes incapable d'effectuer les
essais ou les réparations en toute sécurité, communiquez
avec votre SERVICE APRÈS-VENTE LOCAL AGRÉÉ PAR
LINCOLN qui vous prêtera assistance avant de poursuivre.
AVERTISSEMENT

55
Low or no gas flow when gun trigger is pulled. Wire
feed, weld output and fan operate normally.
1. Verify that gas solenoid is properly installed.
2. Check gas supply, flow regulator and gas
hoses.
3. Check gun connection to machine for obstruc-
tion or leaky seals.
Arc is unstable – Poor starting
1. Check for correct input voltage to machine.
2. Check for proper electrode polarity for process.
3. Check gun tip for wear or damage and proper
size – Replace.
4. Check for proper gas and flow rate for process.
5. Check work cable for loose or faulty connec-
tions.
6. Check gun for damage or breaks.
7. Check for proper drive roll orientation and align-
ment.
8. Check liner for proper size.
TROUBLESHOOTING
Cuando se presiona el gatillo de la antorcha, el flujo
de gas es bajo o inexistente. La alimentación de
alambre, salida de soldadura y el ventilador operan
normalmente.
1. Verifique que el selenoide de gas se haya
instalado adecuadamente.
2. Verifique el suministro de gas, el regulador de
flujo y las mangueras.
3. Verifique la conexión de la antorcha con la
máquina, en busca de obstrucciones o sellos
defectuosos.
El arco es inestable – Arranque deficiente
1. Verifique que el voltaje de alimentación a la
máquina sea el correcto.
2. Verifique que la polaridad del electrodo sea la
adecuada para el proceso.
3. Verifique que la punta de la antorcha no esté
dañada y que sea del tamaño adecuado –
Reemplácela.
4. Verifique que el gas y la velocidad del flujo
sean los adecuados para el proceso
5. Verifique que el cable de trabajo no esté flojo y
que las conexiones estén correctas.
6. Verifique que la antorcha no esté dañada o
rota.
7. Verifique que la orientación y la alineación del
rodillo impulsor sean las adecuadas.
8. Verifique que el tamaño de la guía de alambre
sea el adecuado.
LOCALIZACIÓN DE AVERíAS DÉPANNAGE
If for any reason you do not understand the test pro-
cedures or are unable to perform the tests/repairs
safely, contact your LOCAL AUTHORIZED LIN-
COLN ELECTRIC FIELD SERVICE FACILITY for
assistance before you proceed.
CAUTION
Si por cualquier razón no entiende los procedimientos de
prueba, o no puede realizar las pruebas/reparaciones de
manera segura, antes de continuar contacte AL TALLER
DE SERVICIO DE CAMPO AUTORIZADO DE LINCOLN
para obtener asesoría sobre la localización de averías.
PRECAUCIÓN
Écoulement de gaz faible ou nul quand on appuie sur
la gâchette. Le dévidage, la sortie de soudage et le
ventilateur fonctionnent normalement.
1. Vérifier que l'électrovanne de gaz soit bien
montée.
2. Vérifier la source de gaz, le détendeur et les
tuyaux de gaz.
3. Vérifier la connexion du pistolet à la machine
pour voir si elle est encrassée ou si les joints
fuient.
L'arc est instable - Mauvais amorçage
1. Vérifier que la tension d'entrée à la machine est
correcte.
2. Vérifier que le courant est à la bonne polarité
pour le procédé.
3. Vérifier l'usure et les dommages du tube du pis-
tolet et vérifier qu'il est de la bonne dimension -
Remplacer.
4. Vérifier que le gaz et le débit sont appropriés
pour le procédé
5. Vérifier le câble de retour pour voir si ses con-
nections sont desserrées ou défectueuses.
6. Vérifier le pistolet à la recherche de dommages
ou de cassures.
7. Vérifier que le galet d'entraînement est bien ori-
enté et bien aligné.
8. Vérifier que le conduit intérieur est de la bonne
dimension.
Si pour une raison ou une autre vous ne comprenez pas les
modes opératoires d'essai ou êtes incapable d'effectuer les
essais ou les réparations en toute sécurité, communiquez
avec votre SERVICE APRÈS-VENTE LOCAL AGRÉÉ
PAR LINCOLN qui vous prêtera assistance avant de pour-
suivre.
AVERTISSEMENT

56
S1
SWITCH
D1
D3
D2
D4
204
204
204
203
203
203
C1 59,000 f
40V
203 204
-
+
GUN CABLE
CONDUCTOR
BLOCK
TO
WORK
ELECTRICAL SYMBOLS PER E1537
CAVITY NUMBERING SEQUENCE
( COMPONENT SIDE OF BOARD )
539
541
T1
GUN TRIGGER
THERMOSTAT
208
5K
WIRE SPEED
R2
(W)
(B)
N.C.
N.C. COMPONENT VIEWED FROM REAR.
ON-OFF
N.C.
209
WINDING
24V
AUXILIARY
FAN MOTOR
X1
202
X2
S2
SELECTOR
SWITCH
CIRCUIT
BREAKER
115V/60HZ
115V/60HZ
OUTPUT
CHOKE
X3 X4
X5
+
H1
H1
H2
F1 541 204
203
209 208
539
213
214
1234
LATCH
5
678910
1234 5678910
GAS
SOLENOID
CONTROL P.C. BOARD
J1
J1
CR1
H1
H2
LS1
H2
H2 N.O.
214
N.B.
N.D.
N.A.
N.D.
HIGH VOLTAGE
can kill
Only qualified persons should install, use or
service this machine.
Do not operate with covers removed.
Do not touch electrically live parts
Disconnect input power by unplugging
power cord before servicing
TO EARTH GROUND PER
NATIONAL, LOCAL OR
OTHER APPLICABLE
ELECTRICAL CODES.
M17878
-
+
(MOUNTED TO
SEC. COIL)
WIRE
FEED
MOTOR
CASE
GROUNDING
STUD
N.A. DIODES D2 & D4 ARE MOUNTED
ON THE OUTSIDE HEATSINK.
N.B. DIODES D1 & D3 ARE MOUNTED
ON THE INSIDE HEATSINK, WHICH
IS CLOSEST TO THE CENTER PANEL.
N.D. BOLTED ALUMINUM CONNECTIONS
LEAD COLOR CODE:
B-BLACK
W-WHITE
REQUIRE T12837 JOINT COMPOUND
(DOW CORNING 340) WHEN REATTACHING.
MIG PAK 10 WIRING DIAGRAM
211
214
1
2
3
4
214
211
213
213A
JUMPERED PLUG STANDARD
SPOT/STITCH TIMER OPTIONAL
1234
J3
LATCH
J3
1-12-96
S1
SWITCH
D1
D3
D2
D4
204
204
204
203
203
203
C1 59,000 f
40V
203 204
-
+
GUN CABLE
CONDUCTOR
BLOCK
TO
WORK
ELECTRICAL SYMBOLS PER E1537
CAVITY NUMBERING SEQUENCE
( COMPONENT SIDE OF BOARD )
539
541
T1
GUN TRIGGER
THERMOSTAT
208
5K
WIRE SPEED
R2
(W)
(B)
N.C.
N.C. COMPONENT VIEWED FROM REAR.
ON-OFF
N.C.
209
WINDING
24V
AUXILIARY
FAN MOTOR
X1
202
X2
S2
SELECTOR
SWITCH
CIRCUIT
BREAKER
115V/60HZ
115V/60HZ
OUTPUT
CHOKE
X3 X4
X5
+
H1
H1
H2
F1 541 204
203
209 208
539
213
214
1234
LATCH
5
678910
1234 5678910
GAS
SOLENOID
CONTROL P.C. BOARD
J1
J1
CR1
H1
H2
LS1
H2
H2 N.O.
214
N.B.
N.D.
N.A.
N.D.
HIGH VOLTAGE
can kill
Only qualified persons should install, use or
service this machine.
Do not operate with covers removed.
Do not touch electrically live parts
Disconnect input power by unplugging
power cord before servicing
TO EARTH GROUND PER
NATIONAL, LOCAL OR
OTHER APPLICABLE
ELECTRICAL CODES.
M17878
-
+
(MOUNTED TO
SEC. COIL)
WIRE
FEED
MOTOR
CASE
GROUNDING
STUD
N.A. DIODES D2 & D4 ARE MOUNTED
ON THE OUTSIDE HEATSINK.
N.B. DIODES D1 & D3 ARE MOUNTED
ON THE INSIDE HEATSINK, WHICH
IS CLOSEST TO THE CENTER PANEL.
N.D. BOLTED ALUMINUM CONNECTIONS
LEAD COLOR CODE:
B-BLACK
W-WHITE
REQUIRE T12837 JOINT COMPOUND
(DOW CORNING 340) WHEN REATTACHING.
MIG PAK 10 WIRING DIAGRAM
211
214
1
2
3
4
214
211
213
213A
JUMPERED PLUG STANDARD
SPOT/STITCH TIMER OPTIONAL
1234
J3
LATCH
J3
1-12-96
NOTE: This diagram is for reference only. It may not be
accurate for all machines covered by this manual.
The specific diagram for a particular code is pasted
inside the machine on one of the enclosure panels.
NOTA: Ce schéma n'est donné qu'à titre de référence. Il
peut ne pas être exact pour toutes les machines
traitées dans ce manuel. Le schéma particulier
pour un code spécial est collé à l'intérieur de la
machine sur un des panneaux du boîtier.
NOTA: Este diagrama es sólo para referencia. Es posible
que no sea exacto para todas las máquinas que se
mencionan en este manual. El diagrama específico
para su máquina se localiza dentro de la misma, en
uno de los páneles.

57
PARTS PARTES PIÈCES
Part Description Descripción de las partes Désignation des pièces Part Number
Voltage Control Switch Assembly Ensamble del Interruptor de Control de Voltaje Sélecteur de tension M15750
Knob (Voltage Switch) Perilla (Interruptor de Voltaje) Bouton (sélecteur de tension) M15796
Line Switch Interruptor de Línea Interrupteur secteur T10800-32
Polarity Stud Borne de Polaridad Plot de polaritéS18432
Input Cord Cable de Alimentación Cordon d'alimentation S15254-11
Wire Speed Potentiometer (R2) Potenciómetro de Velocidad de Alambre (R2) Potentiomètre de vitesse de dévidage (R2) T10812-109
Knob (Wire Speed) Perilla (Velocidad de Alambre) Bouton (vitesse de dévidage) S18425-1
Circuit Breaker Interruptor Automático Disjoncteur T12287-21
Gun Trigger Lead Receptacle Receptáculo del Cable del Gatillo de la Antorcha Prise des fils de la gâchette du pistolet T14530-1
Wire Reel Spindle Eje del Carrete de Alambre Axe de support de bobine M15445
Wire Reel Thumb Screw Tornillo Mariposa del Carrete de Alambre Vis de support de bobine S18438
Wire Reel Tension Set Screw Tornillo de Fijación de Tensión del Carrete de Alambre Vis de réglage de tension, support de bobine S11604-19
Rectifier Assembly Ensamble del Rectificador Redresseur M15447-2
Bottom Rectifier Diodes Diodos Inferiores del Rectificador Diodes de redressement inférieures M9661-40R
Top Rectifier Diodes Diodos Superiores del Rectificador Diodes de redressement supérieures M9661-40
Fan an Heat Sink Bracket Soporte del Ventilador y del Disipador Térmico Ventilateur et support dissipateur de chaleur G1839
Fan Motor Motor del Ventilador Moteur du ventilateur M15787-1
Fan Blade Aspas del Ventilador Pale du ventilateur M15432
Control P.C. Board Assembly Ensamble de la Tarjeta de Circuito Impreso de Control Circuit imprimé de commande L9073-[ ]
PC Board Mounting Stand Off Montaje de Tarjeta de Circuito Impreso Entretoise pour circuit impriméS19300-2
Door Hinge Bisagra de Puerta Charnière de porte M15451
Procedure Sheet Hoja de Procedimientos Feuille de mode opératoire
Motor Gear Box Caja de Engranajes del Motor Boîte d'engrenages du moteur L7801
Idle roll arm Wing Nut Tuerca Mariposa del Brazo del Rodillo de PresiónÉcrou à ailettes, bras du galet menéT9968-1
Idle Roll Arm Rodillo de Presión Bras du galet menéL7562
Idle Roll (Bearing) Rodillo de Presión (Rodamiento) Galet mené (roulement) M9300-55
Idle roll arm Spring Resorte del Brazo del Rodillo de Presión Ressort du bras du galet menéT11862-41
Guide Tube Tubo Guía Guide-tube S18685-6
Guide Tube Latch Sujetador del Tubo Guía Verrou du guide-tube S19127
Set Screw (Drive Roll to Shaft) Tornillo de Fijación (Carrete Impulsor para el Eje) Vis de fixation (galet d'entraînement-arbre) S11604-47
Wire Drive Fastner Button Botón de Aceleración del Mecanismo de Alimentación de Alambre Bouton de fixation d'entraînement du fil T14659-3
Order parts from an authorized Lincoln Service
Facility. The following replacement parts listing
is for reference only. Refer to parts page listing
P272 for latest list.
Ordene las partes al Taller de Servicio
Autorizado de Lincoln. La siguiente lista de
partes de repuesto es sólo una referencia.
Consulte la lista de partes de la página P272
para obtener la lista más reciente.
Commander les pièces à un centre de service
Lincoln autorisé. La nomenclature des pièces
de rechange suivante n'est donnée qu'à titre de
référence. Voir la toute dernière nomenclature
P272.

MIG-PAK 10
NOTES

MIG-PAK 10
NOTES

NOTES
MIG-PAK 10

61
Now Available...12th Edition
The Procedure Handbook of Arc Welding
With over 500,000 copies of previous editions published since
1933, the Procedure Handbook is considered by many to
be the “Bible” of the arc welding industry.
This printing will go fast so don’t delay. Place your order now
using the coupon below.
The hardbound book contains over 750 pages of welding infor-
mation, techniques and procedures. Much of this material has
never been included in any other book.
A must for all welders, supervisors, engineers and designers.
Many welding instructors will want to use the book as a refer-
ence for all students by taking advantage of the low quantity dis-
count prices which include shipping by 4th class parcel post.
$15.00 postage paid U.S.A. Mainland
How To Read Shop Drawings
The book contains the latest information and application data
on the American Welding Society Standard Welding
Symbols. Detailed discussion tells how engineers and drafts-
men use the “short-cut” language of symbols to pass on
assembly and welding information to shop personnel.
Practical exercises and examples develop the reader’s
ability to
visualize mechanically drawn objects as they will appear in
their assembled form.
187 pages with more than 100 illustrations. Size 8-1/2” x
11”
Durable, cloth-covered board binding.
$4.50 postage paid U.S.A.
Mainland
New Lessons in Arc Welding
Lessons, simply written, cover manipulatory techniques;
machine and electrode characteristics; related subjects, such
as distortion; and supplemental information on arc welding
applications, speeds and costs. Practice materials, exercis-
es, questions and answers are suggested for each lesson.
528 pages, well illustrated, 6” x 9” size, bound in simulated,
gold embossed leather. $5.00 postage paid U.S.A.
Mainland
Need Welding Training?
The Lincoln Electric Company operates the oldest and
most respected Arc Welding School in the United States at its
corporate
headquarters in Cleveland, Ohio. Over 100,000 students
have graduated. Tuition is low and the training is
“hands on”
For details write: Lincoln Welding School
22801 St. Clair Ave.
Cleveland, Ohio 44117-1199.
and ask for bulletin ED-80 or call 216-383-2259 and ask
for the
Welding School Registrar.
Lincoln Welding School
BASIC COURSE $700.00
5 weeks of fundamentals
There is a 10% discount on all orders of $50.00 or more for shipment at one time to one location.
Orders of $50 or less before discount or orders outside of North America must be prepaid with charge, check or money order in U.S. Funds Only.
Prices include shipment by 4 th Class Book Rate for U.S.A. Mainland Only.Please allow up to 4 weeks for delivery.
UPS Shipping for North America Only.All prepaid orders that request UPS shipment please add:
$5.00 For order value up to $49.99
$10.00 For order value between $50.00 & $99.99
$15.00 For order value between $100.00 & $149.00
For North America invoiced orders over $50.00 & credit card orders, if UPS is requested, it will be invoiced or charged to you at cost.
Outside U.S.A. Mainland order must be prepaid in U.S. Funds. Please add $2.00 per book for surface mail or $15.00 per book for air parcel post shipment.
METHOD OF PAYMENT: (Sorry, No C.O.D. Orders)
CHECK ONE:
Name: _______________________________________________
Please Invoice (only if order is over $50.00) Address: _______________________________________________
Check or Money Order Enclosed, U.S. Funds only _______________________________________________
Credit Card - Telephone: _______________________________________________
Signature as it appears on Charge Card:
Account No. |_|_|_|_|_|_|_|_|_|_|_|_|_|_|_|_|_|_|_|_|_| Exp Date |_|_| |_|_| ______________________
Month Year
USE THIS FORM TO ORDER:
Order from: BOOK DIVISION, The Lincoln Electric Company, 22801 St. Clair Avenue, Cleveland, Ohio 44117-1199
BOOKS OR FREE INFORMATIVE CATALOGS Telephone: 216-383-2211 or, for fastest service, FAX this completed form to: 216-361-5901.
Lincoln Welding School Titles: Price Code Quantity Cost
(ED-80) New Lessons in Arc Welding $5.00 L
Seminar Information Procedure Handbook “Twelfth Edition”$15.00 PH
(ED-45) How to Read Shop Drawings $4.50 H
Educational Video Information Incentive Management $5.00 IM
(ED-93) A New Approach to Industrial Economics $5.00 NA
James F. Lincoln Arc Welding The American Century of John C. Lincoln $5.00 AC
Foundation Book Information Welding Preheat Calculator $3.00 WC-8
(JFLF-515) Pipe Welding Charts $4.50 ED-89
SUB TOTAL
Additional Shipping Costs if any
TOTAL COST
MasterCard
VISA ®
AMERICAN EXPRESS
MasterCard
MasterCard
®
AMERICAN EXPRESS

62
WARNING
AVISO DE
PRECAUCION
ATTENTION
WARNUNG
ATENÇÃO
Spanish
French
German
Portuguese
Japanese
Chinese
Korean
Arabic
●Do not touch electrically live parts or
electrode with skin or wet clothing.
●Insulate yourself from work and
ground.
●No toque las partes o los electrodos
bajo carga con la piel o ropa moja-
da.
●Aislese del trabajo y de la tierra.
●Ne laissez ni la peau ni des vête-
ments mouillés entrer en contact
avec des pièces sous tension.
●Isolez-vous de la piece et de la
terre.
●Berühren Sie keine stromführenden
Teile oder Elektroden mit Ihrem
Körper oder feuchter Kleidung!
●Isolieren Sie sich von den
Elektroden und dem Erdboden!
●Não toque partes elétricas e elec-
trodos com a pele ou roupa molha-
da.
●Isole-se da peça e terra.
●Keep flammable materials away.
●Mantenga el material combustible
fuera del área de trabajo.
●Gardez à l’écart de tout matériel
inflammable.
●Entfernen Sie brennbarres Material!
●Mantenha inflamáveis bem guarda-
dos.
●Wear eye, ear and body protection.
●Protéjase los ojos, los oídos y el
cuerpo.
●Protégez vos yeux, vos oreilles et
votre corps.
●Tragen Sie Augen-, Ohren- und Kör-
perschutz!
●Use proteção para a vista, ouvido e
corpo.
●Keep your head out of fumes.
●Use ventilation or exhaust to
remove fumes from breathing zone.
●Los humos fuera de la zona de res-
piración.
●Mantenga la cabeza fuera de los
humos. Utilice ventilación o
aspiración para gases.
●Gardez la tête à l’écart des fumées.
●Utilisez un ventilateur ou un aspira-
teur pour ôter les fumées des zones
de travail.
●Vermeiden Sie das Einatmen von
Schweibrauch!
●Sorgen Sie für gute Be- und
Entlüftung des Arbeitsplatzes!
●Mantenha seu rosto da fumaça.
●Use ventilação e exhaustão para
remover fumo da zona respiratória.

63
WARNING
AVISO DE
PRECAUCION
ATTENTION
WARNUNG
ATENÇÃO
Spanish
French
German
Portuguese
Japanese
Chinese
Korean
Arabic
●Turn power off before servicing.
●Desconectar el cable de ali-
mentación de poder de la máquina
antes de iniciar cualquier servicio.
●Débranchez le courant avant l’entre-
tien.
●Strom vor Wartungsarbeiten
abschalten! (Netzstrom völlig öff-
nen; Maschine anhalten!)
●Não opere com as tampas removidas.
●Desligue a corrente antes de fazer
serviço.
●Não toque as partes elétricas nuas.
●Do not operate with panel open or
guards off.
●No operar con panel abierto o
guardas quitadas.
●N’opérez pas avec les panneaux
ouverts ou avec les dispositifs de
protection enlevés.
●Anlage nie ohne Schutzgehäuse
oder Innenschutzverkleidung in
Betrieb setzen!
●Mantenha-se afastado das partes
moventes.
●Não opere com os paineis abertos
ou guardas removidas.
LEIA E COMPREENDA AS INSTRUÇÕES DO FABRICANTE PARA ESTE EQUIPA-
MENTO E AS PARTES DE USO, E SIGA AS PRÁTICAS DE SEGURANÇA DO
EMPREGADOR.
READ AND UNDERSTAND THE MANUFACTURER’S INSTRUCTION FOR THIS
EQUIPMENT AND THE CONSUMABLES TO BE USED AND FOLLOW YOUR
EMPLOYER’S SAFETY PRACTICES.
SE RECOMIENDA LEER Y ENTENDER LAS INSTRUCCIONES DEL FABRICANTE
PARA EL USO DE ESTE EQUIPO Y LOS CONSUMIBLES QUE VA A UTILIZAR, SIGA
LAS MEDIDAS DE SEGURIDAD DE SU SUPERVISOR.
LISEZ ET COMPRENEZ LES INSTRUCTIONS DU FABRICANT SUR CET
EQUIPEMENT ET LES PRODUITS A UTILISER ET SUIVEZ LES CONSIGNES DE
SECURITE DE VOTRE EMPLOYEUR.
LESEN SIE UND BEFOLGEN SIE DIE BETRIEBSANLEITUNG DER ANLAGE UND
DEN ELEKTRODENEINSATZ DES HERSTELLERS. DIE
UNFALLVERHÜTUNGSVORSCHRIFTEN DES ARBEITGEBERS SIND EBENFALLS ZU
BEACHTEN.

World's Leader in Welding and Cutting Products