Lincoln Electric Ranger 8 Users Manual Im510
8 to the manual c22cef6e-b1b3-47a9-8305-d97e0b3a90b1
2015-02-09
: Lincoln-Electric Lincoln-Electric-Ranger-8-Users-Manual-574455 lincoln-electric-ranger-8-users-manual-574455 lincoln-electric pdf
Open the PDF directly: View PDF
.
Page Count: 42

RANGER™8
OPERATOR’S MANUAL
For Machines with Code Numbers 10373, 10374, 10375, 10376,
10535, 10536, 10537,10538, or
10541,10886
IM510-E
January, 2002
Safety Depends on You
Lincoln arc welding and cutting
equipment is designed and built
with safety in mind. However, your
overall safety can be increased by
proper installation ... and thought-
ful operation on your part. DO
NOT INSTALL, OPERATE OR
REPAIR THIS EQUIPMENT
WITHOUT READING THIS
MANUAL AND THE SAFETY
PRECAUTIONS CONTAINED
THROUGHOUT. And, most
importantly, think before you act
and be careful.
R
• Sales and Service through Subsidiaries and Distributors Worldwide •
Cleveland, Ohio 44117-1199 U.S.A. TEL: 216.481.8100 FAX: 216.486.1751 WEB SITE: www.lincolnelectric.com
• World's Leader in Welding and Cutting Products •
Date of Purchase:
Serial Number:
Code Number:
Model:
Where Purchased:
Copyright © 2002 Lincoln Global Inc.
RETURN TO MAIN MENU

FOR ENGINE
powered equipment.
1.a. Turn the engine off before troubleshooting and maintenance
work unless the maintenance work requires it to be running.
____________________________________________________
1.b. Operate engines in open, well-ventilated
areas or vent the engine exhaust fumes
outdoors.
____________________________________________________
1.c. Do not add the fuel near an open flame
welding arc or when the engine is running.
Stop the engine and allow it to cool before
refueling to prevent spilled fuel from vaporiz-
ing on contact with hot engine parts and
igniting. Do not spill fuel when filling tank. If
fuel is spilled, wipe it up and do not start
engine until fumes have been eliminated.
____________________________________________________
1.d. Keep all equipment safety guards, covers and devices in
position and in good repair.Keep hands, hair, clothing and
tools away from V-belts, gears, fans and all other moving
parts when starting, operating or repairing equipment.
____________________________________________________
1.e. In some cases it may be necessary to remove safety
guards to perform required maintenance. Remove
guards only when necessary and replace them when the
maintenance requiring their removal is complete.
Always use the greatest care when working near moving
parts.
___________________________________________________
1.f. Do not put your hands near the engine fan.
Do not attempt to override the governor or
idler by pushing on the throttle control rods
while the engine is running.
___________________________________________________
1.g. To prevent accidentally starting gasoline engines while
turning the engine or welding generator during maintenance
work, disconnect the spark plug wires, distributor cap or
magneto wire as appropriate.
i
SAFETY
i
ARC WELDING CAN BE HAZARDOUS. PROTECT YOURSELF AND OTHERS FROM POSSIBLE SERIOUS INJURY OR DEATH.
KEEP CHILDREN AWAY. PACEMAKER WEARERS SHOULD CONSULT WITH THEIR DOCTOR BEFORE OPERATING.
Read and understand the following safety highlights. For additional safety information, it is strongly recommended that you
purchase a copy of “Safety in Welding & Cutting - ANSI Standard Z49.1” from the American Welding Society, P.O. Box
351040, Miami, Florida 33135 or CSA Standard W117.2-1974. A Free copy of “Arc Welding Safety” booklet E205 is available
from the Lincoln Electric Company, 22801 St. Clair Avenue, Cleveland, Ohio 44117-1199.
BE SURE THAT ALL INSTALLATION, OPERATION, MAINTENANCE AND REPAIR PROCEDURES ARE
PERFORMED ONLY BY QUALIFIED INDIVIDUALS.
WARNING
Mar ‘95
ELECTRIC AND
MAGNETIC FIELDS
may be dangerous
2.a. Electric current flowing through any conductor causes
localized Electric and Magnetic Fields (EMF). Welding
current creates EMF fields around welding cables and
welding machines
2.b. EMF fields may interfere with some pacemakers, and
welders having a pacemaker should consult their physician
before welding.
2.c. Exposure to EMF fields in welding may have other health
effects which are now not known.
2.d. All welders should use the following procedures in order to
minimize exposure to EMF fields from the welding circuit:
2.d.1.
Route the electrode and work cables together - Secure
them with tape when possible.
2.d.2. Never coil the electrode lead around your body.
2.d.3. Do not place your body between the electrode and
work cables. If the electrode cable is on your right
side, the work cable should also be on your right side.
2.d.4. Connect the work cable to the workpiece as close as
possible to the area being welded.
2.d.5. Do not work next to welding power source.
1.h. To avoid scalding, do not remove the
radiator pressure cap when the engine is
hot.
CALIFORNIA PROPOSITION 65 WARNINGS
Diesel engine exhaust and some of its constituents
are known to the State of California to cause can-
cer, birth defects, and other reproductive harm.
The engine exhaust from this product contains
chemicals known to the State of California to cause
cancer, birth defects, or other reproductive harm.
The Above For Diesel Engines The Above For Gasoline Engines

ii
SAFETY
ii
ARC RAYS can burn.
4.a. Use a shield with the proper filter and cover
plates to protect your eyes from sparks and
the rays of the arc when welding or observing
open arc welding. Headshield and filter lens
should conform to ANSI Z87. I standards.
4.b. Use suitable clothing made from durable flame-resistant
material to protect your skin and that of your helpers from
the arc rays.
4.c. Protect other nearby personnel with suitable, non-flammable
screening and/or warn them not to watch the arc nor expose
themselves to the arc rays or to hot spatter or metal.
ELECTRIC SHOCK can
kill.
3.a. The electrode and work (or ground) circuits
are electrically “hot” when the welder is on.
Do not touch these “hot” parts with your bare
skin or wet clothing. Wear dry, hole-free
gloves to insulate hands.
3.b. Insulate yourself from work and ground using dry insulation.
Make certain the insulation is large enough to cover your full
area of physical contact with work and ground.
In addition to the normal safety precautions, if welding
must be performed under electrically hazardous
conditions (in damp locations or while wearing wet
clothing; on metal structures such as floors, gratings or
scaffolds; when in cramped positions such as sitting,
kneeling or lying, if there is a high risk of unavoidable or
accidental contact with the workpiece or ground) use
the following equipment:
• Semiautomatic DC Constant Voltage (Wire) Welder.
• DC Manual (Stick) Welder.
• AC Welder with Reduced Voltage Control.
3.c. In semiautomatic or automatic wire welding, the electrode,
electrode reel, welding head, nozzle or semiautomatic
welding gun are also electrically “hot”.
3.d. Always be sure the work cable makes a good electrical
connection with the metal being welded. The connection
should be as close as possible to the area being welded.
3.e. Ground the work or metal to be welded to a good electrical
(earth) ground.
3.f.
Maintain the electrode holder, work clamp, welding cable and
welding machine in good, safe operating condition. Replace
damaged insulation.
3.g. Never dip the electrode in water for cooling.
3.h. Never simultaneously touch electrically “hot” parts of
electrode holders connected to two welders because voltage
between the two can be the total of the open circuit voltage
of both welders.
3.i. When working above floor level, use a safety belt to protect
yourself from a fall should you get a shock.
3.j. Also see Items 6.c. and 8.
FUMES AND GASES
can be dangerous.
5.a. Welding may produce fumes and gases
hazardous to health. Avoid breathing these
fumes and gases.When welding, keep
your head out of the fume. Use enough
ventilation and/or exhaust at the arc to keep
fumes and gases away from the breathing zone. When
welding with electrodes which require special
ventilation such as stainless or hard facing (see
instructions on container or MSDS) or on lead or
cadmium plated steel and other metals or coatings
which produce highly toxic fumes, keep exposure as
low as possible and below Threshold Limit Values (TLV)
using local exhaust or mechanical ventilation. In
confined spaces or in some circumstances, outdoors, a
respirator may be required. Additional precautions are
also required when welding on galvanized steel.
5.b.
Do not weld in locations near chlorinated hydrocarbon
vapors
coming from degreasing, cleaning or spraying operations.
The heat and rays of the arc can react with solvent vapors
to
form phosgene, a highly toxic gas, and other irritating prod-
ucts.
5.c. Shielding gases used for arc welding can displace air and
cause injury or death. Always use enough ventilation,
especially in confined areas, to insure breathing air is safe.
5.d. Read and understand the manufacturer’s instructions for this
equipment and the consumables to be used, including the
material safety data sheet (MSDS) and follow your
employer’s safety practices. MSDS forms are available from
your welding distributor or from the manufacturer.
5.e. Also see item 1.b.
Mar ‘95

FOR ELECTRICALLY
powered equipment.
8.a. Turn off input power using the disconnect
switch at the fuse box before working on
the equipment.
8.b. Install equipment in accordance with the U.S. National
Electrical Code, all local codes and the manufacturer’s
recommendations.
8.c. Ground the equipment in accordance with the U.S. National
Electrical Code and the manufacturer’s recommendations.
CYLINDER may explode
if damaged.
7.a. Use only compressed gas cylinders
containing the correct shielding gas for the
process used and properly operating
regulators designed for the gas and
pressure used. All hoses, fittings, etc. should be suitable for
the application and maintained in good condition.
7.b. Always keep cylinders in an upright position securely
chained to an undercarriage or fixed support.
7.c. Cylinders should be located:
• Away from areas where they may be struck or subjected to
physical damage.
• A safe distance from arc welding or cutting operations and
any other source of heat, sparks, or flame.
7.d. Never allow the electrode, electrode holder or any other
electrically “hot” parts to touch a cylinder.
7.e. Keep your head and face away from the cylinder valve outlet
when opening the cylinder valve.
7.f. Valve protection caps should always be in place and hand
tight except when the cylinder is in use or connected for
use.
7.g. Read and follow the instructions on compressed gas
cylinders, associated equipment, and CGA publication P-l,
“Precautions for Safe Handling of Compressed Gases in
Cylinders,” available from the Compressed Gas Association
1235 Jefferson Davis Highway, Arlington, VA 22202.
iii
SAFETY
iii
Mar ‘95
WELDING SPARKS can
cause fire or explosion.
6.a.
Remove fire hazards from the welding area.
If this is not possible, cover them to prevent
the welding sparks from starting a fire.
Remember that welding sparks and hot
materials from welding can easily go through small cracks
and openings to adjacent areas. Avoid welding near
hydraulic lines. Have a fire extinguisher readily available.
6.b. Where compressed gases are to be used at the job site,
special precautions should be used to prevent hazardous
situations. Refer to “Safety in Welding and Cutting” (ANSI
Standard Z49.1) and the operating information for the
equipment being used.
6.c. When not welding, make certain no part of the electrode
circuit is touching the work or ground. Accidental contact
can cause overheating and create a fire hazard.
6.d. Do not heat, cut or weld tanks, drums or containers until the
proper steps have been taken to insure that such procedures
will not cause flammable or toxic vapors from substances
inside. They can cause an explosion even
though
they have
been “cleaned”. For information, purchase “Recommended
Safe Practices for the
Preparation
for Welding and Cutting of
Containers and Piping That Have Held Hazardous
Substances”, AWS F4.1 from the American Welding Society
(see address above).
6.e. Vent hollow castings or containers before heating, cutting or
welding. They may explode.
6.f.
Sparks and spatter are thrown from the welding arc. Wear oil
free protective garments such as leather gloves, heavy shirt,
cuffless trousers, high shoes and a cap over your hair. Wear
ear plugs when welding out of position or in confined places.
Always wear safety glasses with side shields when in a
welding area.
6.g. Connect the work cable to the work as close to the welding
area as practical. Work cables connected to the building
framework or other locations away from the welding area
increase the possibility of the welding current passing
through lifting chains, crane cables or other alternate cir-
cuits. This can create fire hazards or overheat lifting chains
or cables until they fail.
6.h. Also see item 1.c.

iv
SAFETY
iv
PRÉCAUTIONS DE SÛRETÉ
Pour votre propre protection lire et observer toutes les instructions
et les précautions de sûreté specifiques qui parraissent dans ce
manuel aussi bien que les précautions de sûreté générales suiv-
antes:
Sûreté Pour Soudage A L’Arc
1. Protegez-vous contre la secousse électrique:
a. Les circuits à l’électrode et à la piéce sont sous tension
quand la machine à souder est en marche. Eviter toujours
tout contact entre les parties sous tension et la peau nue
ou les vétements mouillés. Porter des gants secs et sans
trous pour isoler les mains.
b. Faire trés attention de bien s’isoler de la masse quand on
soude dans des endroits humides, ou sur un plancher
metallique ou des grilles metalliques, principalement dans
les positions assis ou couché pour lesquelles une grande
partie du corps peut être en contact avec la masse.
c. Maintenir le porte-électrode, la pince de masse, le câble
de soudage et la machine à souder en bon et sûr état
defonctionnement.
d.Ne jamais plonger le porte-électrode dans l’eau pour le
refroidir.
e. Ne jamais toucher simultanément les parties sous tension
des porte-électrodes connectés à deux machines à souder
parce que la tension entre les deux pinces peut être le
total de la tension à vide des deux machines.
f. Si on utilise la machine à souder comme une source de
courant pour soudage semi-automatique, ces precautions
pour le porte-électrode s’applicuent aussi au pistolet de
soudage.
2. Dans le cas de travail au dessus du niveau du sol, se protéger
contre les chutes dans le cas ou on recoit un choc. Ne jamais
enrouler le câble-électrode autour de n’importe quelle partie
du corps.
3. Un coup d’arc peut être plus sévère qu’un coup de soliel,
donc:
a. Utiliser un bon masque avec un verre filtrant approprié
ainsi qu’un verre blanc afin de se protéger les yeux du ray-
onnement de l’arc et des projections quand on soude ou
quand on regarde l’arc.
b. Porter des vêtements convenables afin de protéger la
peau de soudeur et des aides contre le rayonnement de
l‘arc.
c. Protéger l’autre personnel travaillant à proximité au
soudage à l’aide d’écrans appropriés et non-inflammables.
4. Des gouttes de laitier en fusion sont émises de l’arc de
soudage. Se protéger avec des vêtements de protection libres
de l’huile, tels que les gants en cuir, chemise épaisse, pan-
talons sans revers, et chaussures montantes.
5. Toujours porter des lunettes de sécurité dans la zone de
soudage. Utiliser des lunettes avec écrans lateraux dans les
zones où l’on pique le laitier.
6. Eloigner les matériaux inflammables ou les recouvrir afin de
prévenir tout risque d’incendie dû aux étincelles.
7. Quand on ne soude pas, poser la pince à une endroit isolé de
la masse. Un court-circuit accidental peut provoquer un
échauffement et un risque d’incendie.
8. S’assurer que la masse est connectée le plus prés possible
de la zone de travail qu’il est pratique de le faire. Si on place
la masse sur la charpente de la construction ou d’autres
endroits éloignés de la zone de travail, on augmente le risque
de voir passer le courant de soudage par les chaines de lev-
age, câbles de grue, ou autres circuits. Cela peut provoquer
des risques d’incendie ou d’echauffement des chaines et des
câbles jusqu’à ce qu’ils se rompent.
9. Assurer une ventilation suffisante dans la zone de soudage.
Ceci est particuliérement important pour le soudage de tôles
galvanisées plombées, ou cadmiées ou tout autre métal qui
produit des fumeés toxiques.
10. Ne pas souder en présence de vapeurs de chlore provenant
d’opérations de dégraissage, nettoyage ou pistolage. La
chaleur ou les rayons de l’arc peuvent réagir avec les vapeurs
du solvant pour produire du phosgéne (gas fortement toxique)
ou autres produits irritants.
11. Pour obtenir de plus amples renseignements sur la sûreté,
voir le code “Code for safety in welding and cutting” CSA
Standard W 117.2-1974.
PRÉCAUTIONS DE SÛRETÉ POUR
LES MACHINES À SOUDER À
TRANSFORMATEUR ET À
REDRESSEUR
1. Relier à la terre le chassis du poste conformement au code de
l’électricité et aux recommendations du fabricant. Le dispositif
de montage ou la piece à souder doit être branché à une
bonne mise à la terre.
2. Autant que possible, I’installation et l’entretien du poste seront
effectués par un électricien qualifié.
3. Avant de faires des travaux à l’interieur de poste, la debranch-
er à l’interrupteur à la boite de fusibles.
4. Garder tous les couvercles et dispositifs de sûreté à leur
place.
Mar. ‘93

Thank You for selecting a QUALITY product by Lincoln Electric. We want you
to take pride in operating this Lincoln Electric Company product
••• as much pride as we have in bringing this product to you!
Read this Operators Manual completely before attempting to use this equipment. Save this manual and keep it
handy for quick reference. Pay particular attention to the safety instructions we have provided for your protection.
The level of seriousness to be applied to each is explained below:
WARNING
This statement appears where the information must be followed exactly to avoid serious personal injury or
loss of life.
This statement appears where the information must be followed to avoid minor personal injury or damage to
this equipment.
CAUTION
Please Examine Carton and Equipment For Damage Immediately
When this equipment is shipped, title passes to the purchaser upon receipt by the carrier. Consequently, Claims
for material damaged in shipment must be made by the purchaser against the transportation company at the
time the shipment is received.
Please record your equipment identification information below for future reference. This information can be
found on your machine nameplate.
Model Name & Number _____________________________________
Code & Serial Number _____________________________________
Date of Purchase _____________________________________
Whenever you request replacement parts for or information on this equipment always supply the information
you have recorded above.
vv

vi
TABLE OF CONTENTS
Page
Installation.......................................................................................................................Section A
Technical Specifications ................................................................................................A-1,A-2
Installation Instructions.........................................................................................................A-3
Safety Precautions ........................................................................................................A-3
Machine Grounding.......................................................................................................A-3
Spark Arrester ...............................................................................................................A-3
Trailers ..........................................................................................................................A-3
Pre-Operation Engine Service..............................................................................................A-4
Oil..................................................................................................................................A-4
Fuel ...............................................................................................................................A-4
Battery Connections......................................................................................................A-4
Welding Cable Connections..........................................................................................A-4
Angle of Operation ........................................................................................................A-5
High Altitude Operation .................................................................................................A-5
Location and Ventilation................................................................................................A-5
Welding Cable Connections..........................................................................................A-5
Connection of Wire Feeders .........................................................................................A-5
Connection of Tig Module .............................................................................................A-6
Additional Safety Precautions .......................................................................................A-6
Auxiliary Power Receptacles, and Plugs ......................................................................A-6,A-7
Motor Starting.......................................................................................................................A-7
Electrical Device Used with the Ranger 8 ............................................................................A-8
Auxiliary Power While Welding............................................................................................A-9
Premises Wiring .................................................................................................................A-10
Operation.........................................................................................................................Section B
General Description..............................................................................................................B-1
Design Features ...................................................................................................................B-1
Other Features .....................................................................................................................B-1
Engine Options.....................................................................................................................B-1
Fuel Consumption ................................................................................................................B-2
Controls and Settings ...........................................................................................................B-2
Welder / Generator Controls...................................................................................B-2,B-3
Engine Operation .................................................................................................................B-3
Starting the Engine........................................................................................................B-3
Safety Precautions ........................................................................................................B-3
Stopping the Engine......................................................................................................B-3
Break-In Period .............................................................................................................B-3
Welding Process ..................................................................................................................B-4
Stick (Constant Current) Welding..................................................................................B-4
TIG (Constant Current) Welding ...................................................................................B-4
DC Wire Feed Welding Processes(CV) .......................................................................B-4
Summary of Welding Processes ..................................................................................B-5
Accessories.....................................................................................................Section C
General Options / Accessories..............................................................................C-1
Recommended Equipment/ Accessories...............................................................C-2
Maintenance ....................................................................................................Section D
Safety Precautions ................................................................................................D-1
Routine Engine Maintenance ................................................................................D-1
Engine Adjustments...............................................................................................D-2
Slip Rings ..............................................................................................................D-2
Battery Maintenance .......................................................................................D-2
Engine Maintenance Parts..............................................................................D-2
Troubleshooting..............................................................................................Section E
Safety Precautions.................................................................................................E-1
How to Use Troubleshooting Guide.......................................................................E-1
Troubleshooting Guide...................................................................................E-2, E-3
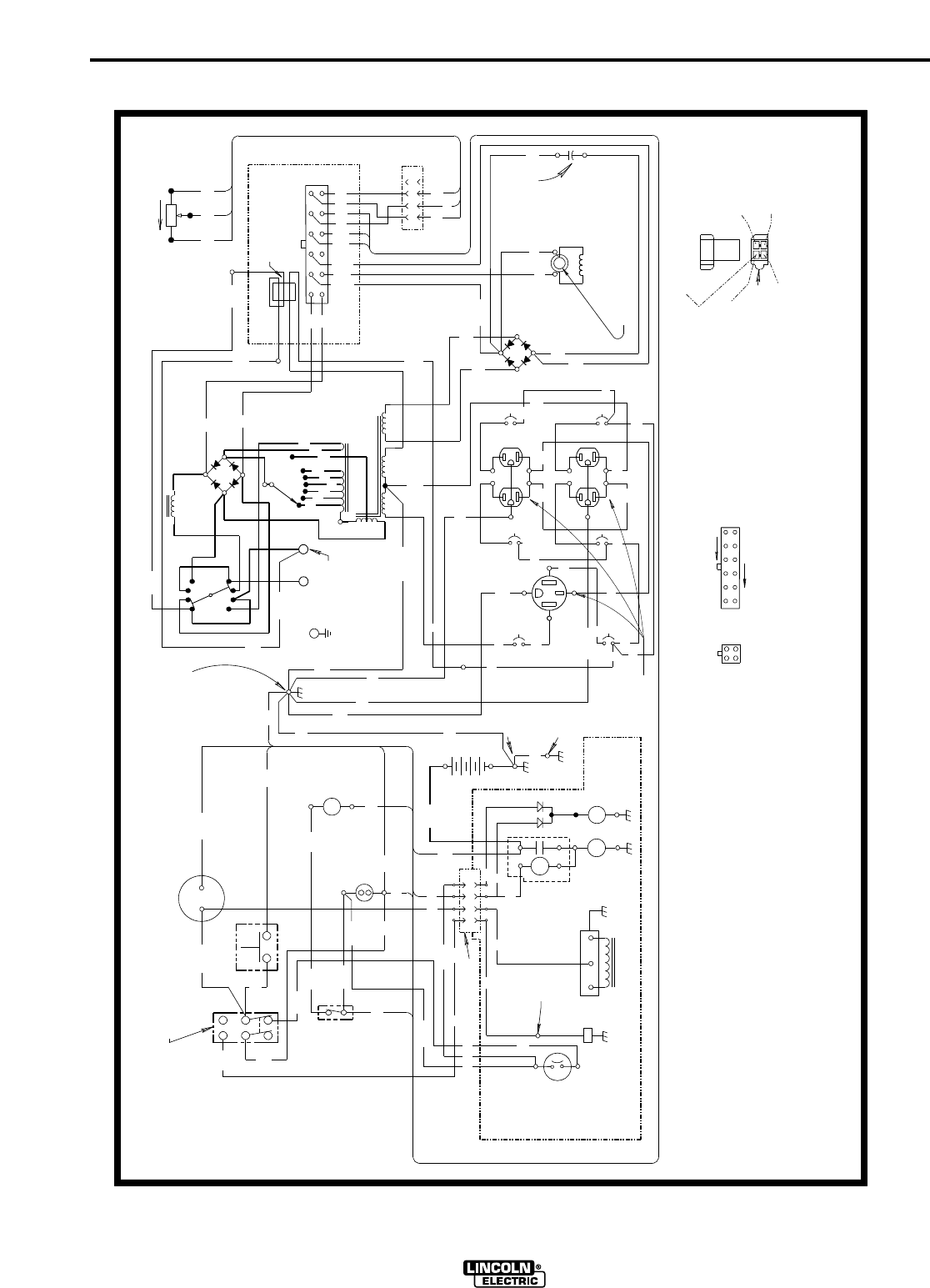
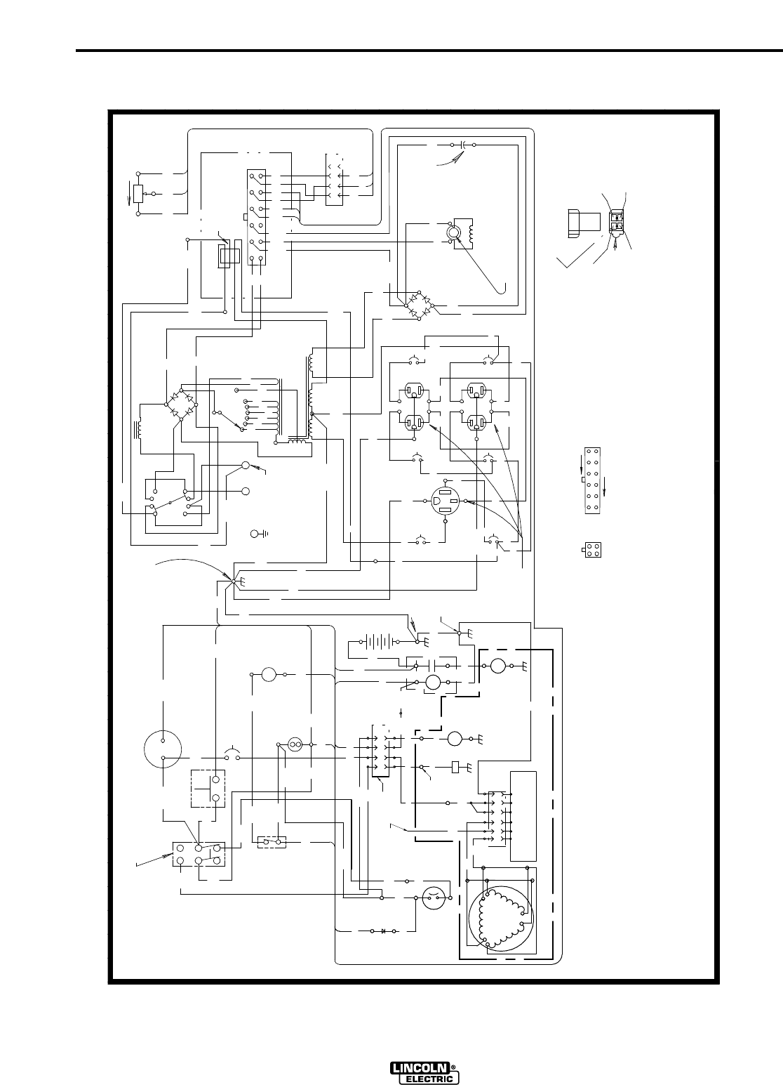
Wiring Diagrams & Dimension Print..............................................................Section F
Parts List..................................................................................................................P229

A-1
INSTALLATION
RANGER 8
A-1
*Based on a 10 min. period.
TECHNICAL SPECIFICATIONS - Ranger 8 (K1418-1) (K1418-2 CSA MEETS CANADIAN STD.)
(K1419-1) (K1419-2 CSA MEETS CANADIAN STD.)
(K2160-1 CSA MEETS CANADIAN STD.)
INPUT - GASOLINE ENGINE
RATED OUTPUT - WELDER
HEIGHT WIDTH DEPTH WEIGHT
30.3 in. 19.2 in. 42.3 in. 529 lbs. (240kg.) K1418-1,-2
770 mm 488 mm 1074 mm 511 lbs. (232kg.) K1419-1,-2 &
K2160-1
OUTPUT - GENERATOR
Welding Output *
AC Constant Current 225A / 25V / 100%
DC Constant Current 210A / 25V / 100%
DC Constant Voltage 200A / 20V / 100%
Auxiliary Power
8,000 Watts, 60 Hz AC
70 Amps @ 115V
35 Amps @ 230V
PHYSICAL DIMENSIONS
Make/Model
Onan P216
(K1418-1)
(K1418-2)
Kohler CH20
(K1419-1)
(K1419-2)
Honda GX620
(K2160-1)
Description
2 cylinder
4 Cycle
Air-Cooled
Gasoline
Engine.
Aluminum Alloy
with Cast Iron
Liners, Electrical
Ignition
Speed (RPM)
High Idle 3700
Full Load 3500
Low Idle 2200
Displacement
cu. in. (cu. cm.)
43(710)-Onan
38(624)-Kohler
37.5(614)-Honda
Capacities
Fuel:
9 Gal (34 L)
Lubricating Oil:
1.8 Qts (1.7 L)
Fuel:
9 Gal (34 L)
Lubricating Oil:
2.0 Qts (1.9 L)
Fuel:
9 Gal (34 L)
Lubricating Oil:
1.9 Qts (1.8 L)
Horsepower
16 HP @
3600 RPM
(Onan)
20 HP @
3600 RPM
(Kohler)
20 HP @
3600 RPM
(Honda)

A-2
INSTALLATION
RANGER 8
A-2
AC STICK / TIG (CC) OUTPUT
A 225 OUTPUT RANGE
B 50 OUTPUT RANGE
A
B
OUTPUT AMPS
OUTPUT VOLTS AC (RMS)
050 100 150 200 250
0
10
20
30
40
50
60
70
80
DC STICK / TIG (CC) OUTPUT
OUTPUT AMPS
OUTPUT VOLTS DC (RMS)
A 210 OUTPUT RANGE
B 50 OUTPUT RANGE
A
B
050 100 150 200 250 300 350
0
10
20
30
40
50
60
70
80
CV OUTPUT RANGE
050 100 150 200 250 300
OUTPUT AMPS
350
0
5
10
15
20
25
30
35
40
DC WIRE FEED (CV) OUTPUT
OUTPUT VOLTS DC (RMS)
SPECIFICATIONS

A-3
INSTALLATION
RANGER 8
A-3
INSTALLATION INSTRUCTIONS
Safety Precautions
Machine Grounding
Because this portable engine driven welder or genera-
tor creates it’s own power, it is not necessary to con-
nect it’s frame to an earth ground, unless the machine
is connected to premises wiring (your home, shop,
etc.).
To prevent dangerous electric shock, other equipment
to which this engine driven welder supplies power
must:
•be grounded to the frame of the welder using a
grounded type plug, or
•be double insulated.
When this welder is mounted on a truck or trailer, it’s
frame must be securely connected to the metal frame
of the vehicle.
Where this engine driven welder is connected to
premises wiring such as that in your home or shop, it’s
frame must be connected to the system earth ground.
See further connection instructions in the section enti-
tled “Standby Power Connections”, as well as the arti-
cle on grounding in the latest U.S. National Electrical
Code and the local code.
In general, if the machine is to be grounded, it should
be connected with a #8 or larger copper wire to a solid
earth ground such as a metal water pipe going into
the ground for at least ten feet and having no insulat-
ed joints, or to the metal framework of a building
which has been effectively grounded. The U.S.
National Electrical Code lists a number of alternate
means of grounding electrical equipment. A machine
grounding stud marked with the symbol is provid-
ed on the front of the welder.
Spark Arrester
Some federal, state, or local laws may require that
gasoline engines be equipped with exhaust spark
arresters when they are operated in certain locations
where unarrested sparks may present a fire hazard.
The standard muffler included with this welder does
not qualify as a spark arrester. When required by
local regulations, the K894-1 spark arrester must be
installed and properly maintained.
An incorrect arrester may lead to damage to the
engine or adversely affect performance.
Trailers
The recommended trailer for use with this equipment
for in plant and yard towing by a vehicle is Lincoln’s
K768-2. Consult applicable federal, state, and local
laws regarding specific requirements for use on public
highways.
If the user adapts a non-Lincoln trailer, he must
assume responsibility that the method of attachment
and usage does not result in a safety hazard nor dam-
age the welding equipment.
Do not attempt to use this equipment until you
have thoroughly read the engine manufacturer’s
manual supplied with your welder. It includes
important safety precautions, detailed engine
starting, operating and maintenance instructions,
and parts lists.
------------------------------------------------------------------------
ELECTRIC SHOCK can kill.
• Do not touch electrically live parts or
electrode with skin or wet clothing.
• Insulate yourself from work and
ground
• Always wear dry insulating gloves.
------------------------------------------------------------------------
ENGINE EXHAUST can kill.
• Use in open, well ventilated areas or
vent exhaust outside.
------------------------------------------------------------------------
MOVING PARTS can injure.
• Do not operate with doors open or
guards off.
• Stop engine before servicing.
• Keep away from moving parts.
------------------------------------------------------------------------
See additional warning information at
front of this operator’s manual.
-----------------------------------------------------------
WARNING
CAUTION

A-4
INSTALLATION
RANGER 8
A-4
Some of the factors to be considered are as follows:
1. Design capacity of trailer vs. weight of Lincoln
equipment and likely additional attachments.
2. Proper support of, and attachment to, the base of
the welding equipment so there will be no undue
stress to the framework.
Pre-Operation Service
READ the engine operating and maintenance instruc-
tions supplied with this machine.
Oil
The Ranger 8 is shipped with the engine crankcase
filled with SAE 10W-30 oil. Check the oil level before
starting the engine. If it is not up to the full mark on
the dip stick, add oil as required. Make certain that
the oil filler cap is tightened securely. Refer to the
engine Owner’s Manual for specific oil recommenda-
tions.
Fuel
Fill the fuel tank with clean, fresh, lead-free gasoline.
Observe fuel gauge while filling to prevent overfilling.
Battery Connections
This welder is shipped with the negative battery cable
disconnected. Make sure that the Engine Switch is in
the “STOP” position and attach the disconnected
cable securely to the negative battery terminal before
attempting to operate the machine. If the battery is
discharged and does not have enough power to start
the engine, see the battery charging instructions in the
Battery section.
Welding Output Cables
With the engine off, connect the electrode and work
cables to the studs provided. These connections
should be checked periodically and tightened if neces-
sary. Loose connections will result in overheating of
the output studs.
When welding at a considerable distance from the
welder, be sure you use ample size welding cables.
Listed below are copper cable sizes recommended for
the rated current and duty cycle. Lengths stipulated
are the distance from the welder to work and back to
the welder again. Cable sizes are increased for
greater lengths primarily for the purpose of minimizing
cable voltage drop.
CAUTION
GASOLINE fuel can cause fire or
explosion.-
• Stop engine while fueling.
• Do not smoke when fueling.
• Do not overfill tank.
• Keep sparks and flame away from tank.
• Wipe up spilled fuel and allow fumes to clear
before starting engine.
------------------------------------------------------------------------
WARNING
TOTAL COMBINED LENGTH OF
ELECTRODE AND WORK CABLES
0-50 Ft.
50-100 Ft.
100-150 Ft.
150-200 Ft.
200-250 Ft.
225 Amps
40% Duty Cycle
3 AWG
3 AWG
2 AWG
1 AWG
1/0 AWG
225 Amps
100% Duty Cycle
1 AWG
1 AWG
1 AWG
1 AWG
1/0 AWG
LUBRICATION SYSTEM CAPACITY
(INCLUDING FILTER)
Onan P218 - 1.8 Quarts (1.7 Liters)
Kohler CH20S - 2.0 Quarts (1.9 Liters)
Honda GX620-1.9 Quarts (1.6 Liters)

A-5
INSTALLATION
RANGER 8
A-5
Angle of Operation
Internal combustion engines are designed to run in a
level condition which is where the optimum perfor-
mance is achieved. The maximum angle of operation
for the engine is 15 degrees from horizontal in any
direction. If the engine is to be operated at an angle,
provisions must be made for checking and maintain-
ing the oil at the normal (FULL) oil capacity in the
crankcase in a level condition.
When operating at an angle, the effective fuel capaci-
ty will be slightly less than the specified 10 gallons.
High Altitude Operation
If the Ranger 8 will be consistently operated at alti-
tudes above 5000 ft, a carburetor jet designed for
high altitudes should be installed. This will result in
better fuel economy, cleaner exhaust, and longer
spark plug life. It will not give increased power which
is decreased at higher altitudes. Engine horsepower
is reduced by 3.5% per 1000 feet for altitudes above
377 feet.
Do not operate a Ranger 8 with a high altitude jet
installed at altitudes below 5000 ft. This will
result in the engine running too lean and result in
higher engine operating temperatures which can
shorten engine life.
Contact your local Onan, Kohler or Honda Authorized
Dealer for high altitude jet kits that are available from
the engine manufacturer.
Muffler Relocation Shut off welder and allow
muffler to cool before touching muffler.
The Ranger 8 is shipped with the exhaust coming out
on the left side. The exhaust can be changed to the
opposite side by removing the two screws that hold
the exhaust port cover in place and installing the
cover on the opposite side. (Operating the Ranger 8
without the cover in place will result in a higher noise
level and no increase in machine output.)
Location / Ventilation
The welder should be located to provide an unrestrict-
ed flow of clean, cool air to the cooling air inlets and to
avoid heated air coming out of the welder recirculating
back to the cooling air inlet. Also, locate the welder
so that engine exhaust fumes are properly vented to
an outside area.
Connection of Lincoln Electric
Wire Feeders
Shut off welder before making any electrical
connections.
Wire Feed (Constant voltage)
Connection of the LN-25 to the Ranger 8
• Shut the welder off.
•
Connect the electrode cable from the LN-25 to the
“ELECTRODE” terminal of the welder. Connect
the work cable to the “TO WORK” terminal of the
welder.
• Position the welder “Polarity” switch to the desired
polarity, either DC (-) or DC (+).
• Position the “RANGE” switch to the “WIRE FEED”
position.
• Attach the single lead from the LN-25 control box
to the work using the spring clip on the end of the
lead - it carries no welding current.
• Place the idler switch in the “AUTO” position.
• Adjust wire feed speed at the LN-25 and adjust
the welding voltage with the output “CONTROL”
at the welder.
NOTE: The welding electrode is energized at all
times, unless an LN-25 with built-in contactor is used.
If the output “CONTROL” is set below “3”, the LN-25
contactor may not pull in.
CAUTION
WARNING
• Damage to the fuel tank may cause
fire or explosion. Do not drill holes
in the Ranger 8 base or weld to the
Ranger 8 base.
WARNING
WARNING

A-6
INSTALLATION
RANGER 8
A-6
Connection of the LN-7 to the Ranger 8
• Shut the welder off.
• Connect the LN-7 and the K240 contactor kit per
instructions on the connection diagram S17742
(can be found in the back of this manual).
• Place the “RANGE” switch to the “WIRE FEED”
position and the “POLARITY” switch to the
desired polarity.
• Place the “IDLER” switch in the “HIGH” idle
position. The engine idling device may not
function when welding in the “WIRE FEED” mode.
• Adjust wire feed speed at the LN-7 and adjust the
welding voltage with the output “CONTROL” at
the welder.
NOTE: If the output “CONTROL” is set below “3” the
K240 contactor may not pull in.
Connection of K930-[ ] TIG Module to the
Ranger 8.
The TIG Module is an accessory that provides high
frequency and shielding gas control for AC and DC
GTAW (TIG) welding. See IM528 supplied with the
TIG Module for installation instructions.
Note: The TIG Module does not require the use of a
high frequency bypass capacitor. However, if the
Ranger 8 is used with any other high frequency equip-
ment, the bypass capacitor must be installed - order
kit T12246.
INSTRUCTIONS
Additional Safety Precautions
Always operate the welder with the roof and case
sides in place as this provides maximum protection
from moving parts and assures proper cooling air
flow.
Read and understand all Safety Precautions before
operating this machine. Always follow these and any
other safety procedures included in this manual and in
the Engine Owner’s Manual.
Welder Operation
Welder Output
• Maximum Open Circuit Voltage at 3700 RPM is
80 Volts RMS.
• Duty Cycle: 100% for both welding and auxiliary
power.
Auxiliary Power
The Ranger 8 can provide up to 8,000 watts of
115/230 volts AC, single phase 60Hz power for con-
tinuous use. The front of the machine includes three
receptacles for connecting the AC power plugs; one
50 amp 115/230 volt NEMA 14-50R receptacle and
two 20 amp 115 volt NEMA 5-20R receptacles.The
CSA machine has one 50 amp 115/230 volt NEMA
14-50R receptacle and two 15 amp 115 volt NEMA 5-
15R receptacles.
Do not connect any plugs that connect to the power
receptacles in parallel.
------------------------------------------------------------------------
Start the engine and set the “IDLER” control switch to
the desired operating mode. Set the “CONTROL” to
10. Voltage is now correct at the receptacles for auxil-
iary power.
115/230 Volt Dual Voltage Receptacle
The 115/230 volt receptacle can supply up to 35 amps
of 230 volt power to a two wire circuit, up to 35 amps
of 115 volts power from each side of a three wire cir-
cuit (up to 70 amps total). Do not connect the 115 volt
circuits in parallel. Current sensing for the automatic
idle feature is only in one leg of the three wire circuit
as shown in the following colunm.
Ranger 8
Constant Current 225 Amps AC @ 25 Volts
210 Amps DC @ 25 Volts
Constant Voltage 200 Amps DC @ 20 Volts
CAUTION

A-7
INSTALLATION
RANGER 8
A-7
115 V Duplex Receptacles
The 115V auxiliary power receptacles should only be
used with three wire grounded type plugs or approved
double insulated tools with two wire plugs.
The current rating of any plug used with the system
must be at least equal to the current load through the
associated receptacle (Refer to Tables I and II). Do
not attempt to connect power receptacles in parallel.
Motor Starting
Most 1.5 hp AC single phase motors can be started if
there is no load on the motor or other load connected
to the machine, since the full load current rating of a
1.5 hp motor is approximately 20 amperes (10
amperes for 230 volt motors). The motor may be run
at full load when plugged into only one side of the
duplex receptacle. Larger motors through 2 hp can be
run provided the receptacle rating as previously stated
is not exceeded. This may necessitate 230V opera-
tion only.
GND
115 V
115 V*
230 V
*Current Sensing for Automatic Idle.
(Receptacle viewed from front of Machine)
Load From K1418-1 and K1419-1 K1418-2, K1419-2 and K2160-1
115V/230V CSA Machines
Dual Voltage Each Half of Total From Each Half of Total From
Receptacle Each 115V Both 115V Each 115V Both 115V
Duplex Duplexes Duplex Duplexes
0 20* 70 15 60
1.1 KW 20* 60 15 60
3.4 KW 20* 40 15 40
5.7 KW 20* 20 15 20
8.0 KW 0 0 0 0
TABLE I Maximum Current Draw from 115V Duplex Receptacles - No Welding
*NEMA 5-20P Plug required for 20Amp Draw
Load From K1418-1 and K1419-1 K1418-2, K1419-2 and K2160-1
115V/230V CSA Machines
Dual Voltage Each Half of Total From Each Half of Total From
Receptacle Each 115V Both 115V Each 115V Both 115V
Duplex Duplexes Duplex Duplexes
0 15 40* 15 30**
1.1 KW 15 40* 15 30**
3.4 KW 15 40* 15 30**
5.7 KW 15 20* 15 20**
8.0 KW 0 0 0 0
TABLE II Maximum Current Draw from 115V GFCI Duplex Receptacles - No Welding
*Maximum current draw from each 115V GFCI Duplex is 20 amps
*Maximum current draw from each 115V GFCI Duplex is 15 amps

A-8
INSTALLATION
RANGER 8
A-8
TABLE lll
ELECTRICAL DEVICE USE WITH THE RANGER 8.
Type Common Electrical Devices Possible Concerns
Resistive Heaters, toasters, incandescent NONE
light bulbs, electric range, hot
pan, skillet, coffee maker.
Capacitive TV sets, radios, microwaves, Voltage spikes or high voltage
appliances with electrical control. regulation can cause the capac-
itative elements to fail. Surge
protection, transient protection,
and additional loading is recom-
mended for 100% fail-safe
operation. DO NOT RUN
THESE DEVICES WITHOUT
ADDITIONAL RESISTIVE TYPE
LOADS.
Inductive Single-phase induction motors, These devices require large
drills, well pumps, grinders, small current inrush for starting.
refrigerators, weed and hedge Some synchronous motors may
trimmers be frequency sensitive to attain
maximum output torque, but
they SHOULD BE SAFE from
any frequency induced failures.
Capacitive/Inductive Computers, high resolution TV sets, An inductive type line condition-
complicated electrical equipment. er along with transient and
surge protection is required,
and liabilities still exist. DO
NOT USE THESE DEVICES
WITH A RANGER 8
The Lincoln Electric Company is not responsible for any damage to electrical components improperly connect-
ed to the RANGER 8.

A-9
INSTALLATION
RANGER 8
A-9
Standby Power Connections
The Ranger 8 is suitable for temporary, standby, or
emergency power using the engine manufacturer’s
recommended maintenance schedule.
The Ranger 8 can be permanently installed as a
standby power unit for 230V-3 wire, single phase 35
ampere service.
(Connections must be made by a licensed electri-
cian who can determine how the 115/230V power
can be adapted to the particular installation and
comply with all applicable electrical codes.) The
following information can be used as a guide by
the electrician for most applications (refer also to
the connection diagram shown in Figure 1.)
1. Install a double pole, double throw switch between
the power company meter and the premises
disconnect.
Switch rating must be the same or greater than
the customer’s premises disconnect and service
overcurrent protection.
2. Take necessary steps to assure load is limited to
the capacity of the Ranger 8 by installing a 35 amp
230V double pole circuit breaker. Maximum
rated load for the 230V auxiliary is 35 amperes.
Loading above 35 amperes will reduce output
voltage below the allowable -10% of rated
voltage which may damage appliances or other
motor-driven equipment.
3. Install a 50 amp 115/230V plug (NEMA type 14-50)
to the Double Pole Circuit Breaker using No. 8,
4 conductor cable of the desired length. (The
50 amp 115/230V plug is available in the
optional plug kit.)
4. Plug this cable into the 50 amp 115/230V
receptacle on the Ranger 8 case front.
WARNING
Auxilliary Power While Welding
It must be noted that the above auxiliary power ratings
are with no welding load. Simultaneous welding and
power loads are permitted by following Table III. The
permissible currents shown assume that current is
being drawn from either the 115V or 230V supply (not
both at the same time). Also, the “Output Control” is
set at “10” for maximum auxiliary power.
TABLE III
SIMULTANEOUS WELDING AND POWER
Output Selector Permissible Power Permissible Auxiliary
Setting Watts (Unity Power Current in Amperes
Factor) @ 115V -or- @ 230V
Max. Stick or Wire
Feed Setting None 0 0
175 Stick Setting 2100 18 9
125 Stick Setting 3800 32 16
90 Stick Setting 5000 42 21
70 Stick Setting 5600 48 24
50 Stick Setting 6300 54 27
NO WELDING 8000 70 35

A-10
INSTALLATION
RANGER 8
A-10
Connection of Ranger 8 to premises wiring must
be done by a licensed electrician and must com-
ply with the National Electrical Code and all other
applicable electrical codes.
230 Volt
60 Hz.
3-Wire
Service
POWER
COMPANY
METER
230 VOLT
115 VOLT
115 VOLT
LOAD
N
NEUTRAL
BUS
GROUND
PREMISES
DISCONNECT AND
SERVICE
OVERCURRENT
PROTECTION
GND
N
NOTE: No. 8 COPPER CONDUCTOR CABLE SEE
NATIONAL ELECTRICAL CODE FOR ALTERNATE WIRE
SIZE RECOMMENDATIONS.
230 VOLT
GROUNDED CONDUCTOR
35AMP
230 VOLT
DOUBLE
POLE
CIRCUIT
BREAKER
DOUBLE POLE DOUBLE THROW
SWITCH RATING TO BE THE SAME
AS OR GREATER THAN PREMISES
SERVICE OVERCURRENT
PROTECTION.
50 AMP, 115/230
VOLT PLUG
NEMA TYPE 14-50
50 AMP, 115/230 VOLT
RECEPTACLE
Figure 1
CONNECTION OF RANGER 8 TO PREMISES WIRING
WARNING

B-1
OPERATION
RANGER 8
B-1
GENERAL DESCRIPTION
The Ranger™8 is a twin-cylinder, gasoline driven, mul-
tiprocess arc welder and AC power generator. It is
built in a heavy gauge steel case for durability on the
job site.
DESIGN FEATURES
AC/DC STICK WELDING (Constant Current)
•AC 40 - 225 Amps
•DC 40 - 210 Amps
•100% Duty Cycle on All Settings
•Output Selector with 6 Ranges
•Output Control for Fine Current Adjustment
•Use with a broad range of AC & DC Electrodes
Including Fleetweld®5P
DC SEMIAUTOMATIC WIRE FEED WELDING
(Constant Voltage)
•CV Tap Setting for 60-200 Amps.
•100% Duty Cycle.
•Excellent Performance with .068” (1.7mm)
NR®-211-MP Innershield®Electrode.
•
Limited MIG Welding with L-50 & L-56 using blended
Argon Shielding Gas.
•The Recommended Wire Feeder is the LN-25, but
Can Also be Used with the LN-7 Wire Feeder.
(LN-7 and LN-25 without Contactor Requires the
K240 Contactor Kit).
AC/DC TIG WELDING (Constant Current)
•AC & DC TIG Welding Can be Done at All Constant
Current Output Range Settings.
AUXILIARY POWER
•8000 Watt AC 115/230 Volt 60 Hz. Generator.
•Operates AC Power Tools.
•Powers Battery Chargers.
•Powers a 1.5 HP Motor (If Started Under No Load).
•Lights Eighty 100 Watt Incandescent Bulbs.
•Can be Used for Standby Power.
OTHER FEATURES
•Bottom Mounted 9 Gallon Fuel Tank with a
Convenient Top Fill and Fuel Gauge.
•Polarity Switch for Selecting DC+, DC-, or AC
Welding Output.
• K930-1 TIG Module Available.
•Remote Control Receptacle Kit Available.
•
Electronic Engine Idler. Engine Automatically Goes to
Low Idle in 10 to 14 Seconds after Welding or Use
of Auxiliary Power. Includes High Idle Switch.
•Electric Starting.
•Battery Charging Ammeter.
•Full 8 KVA Auxiliary Output Receptacle.
•Factory Installed Engine Hour Meter.
•Engine Protection Shuts Engine Down in the
Event of Low Oil Pressure.
•Built-in Feet for Easy Mounting to Truck Bed or
Trailer.
•All Copper Alternator Windings and High
Quality Insulation for Long-Life and
Dependability.
•Powder Painted Case and Base for Outstanding
Corrosion Protection.
•Quiet muffler with reversible exhaust feature; either
right or left side of machine.
ENGINE OPTIONS
Three Engines are available for the Ranger 8
Welders; the Onan P216 Performer®*, the Kohler 20
HP Command®* and the Honda GX620. All three
engines have the following features:
•Air Cooled, Twin-Cylinder.
•Cast Aluminum Alloy Crankcase with Integral Cast
Iron Cylinder Liners.
•Electric Start with Solid State Battery Charging
Module.
•Solid State Breakerless Ignition.
•Spin on Oil Filter.
•Low Oil Pressure Shutdown Protection.
In addition to the above, the Kohler Command Engine
has overhead valves and hydraulic valve lifters.
* These trademarks are the property of their respec-
tive manufacturers.

HONDA
20 H.P. GX620
.3 Gallons/Hour
(1.3 Liters/Hour)
.7 Gallons/Hour
(2.7 Liters/Hour)
1.6 Gallons/Hour
(6.0 Liters/Hour)
1.7 Gallons/Hour
(6.3 Liters/Hour)
1.2 Gallons/Hour
(4.6 Liters/Hour)
1.5 Gallons/Hour
(5.7 Liters/Hour)
B-2
OPERATION
B-2
Welder Controls - Function and Operation
ENGINE “ON-OFF”Switch
When placed in the “ON” position, this switch
energizes the engine ignition circuit. When placed in
the “OFF” position, the ignition circuit is de-energized
to shut down the engine.
ENGINE “START”Push-Button Switch
Energizes engine starter motor.
“Polarity” Switch
Never change the “Polarity” switch setting while
welding. This will damage the switch.
“Range” Switch
Never change the “RANGE” Switch setting while
welding. This will damage the switch.
“ Control” Switch
Provides a fine welding current adjustment within the
Range Switch settings in the STICK/TIG mode and
welding voltage control with the Range switch set in
the wire feed mode.
“IDLER” Switch
The idler switch has two positions, “HIGH” and
“AUTO”.
When in “HIGH” ( ) position, the engine will run
continuously at high idle.
When in “AUTO” ( / ) idle position, the idler
operates as follows:
•Welding
When the electrode touches the work, the welding
arc is initiated and the engine accelerates to full
speed.
After welding ceases (and no auxiliary power is
being drawn), the engine will return to low idle
after approximately 10 to 14 seconds.
•Auxiliary Power
With the engine running at low idle and auxiliary
power for lights or tools is drawn (approximately
100-150 watts or greater) from the receptacles,
the engine will accelerate to high speed. If no
power is being drawn from the receptacles (and
not welding) for 10-14 seconds, the idler reduces
the engine speed to low idle.
RANGER 8
Low Idle - No Load
2200 RPM
High Idle - No Load
3700 RPM
AC CC Weld Output
225 Amps @ 25 Volts
DC CC Weld Output
210 Amps @ 25 Volts
DC CV Weld Output
200 Amps @ 20 Volts
Auxiliary Power
8000 Watts
ONAN P216
16 H.P. PERFORMER
.4 Gallons/Hour
(1.5 Liters/Hour)
.9 Gallons/Hour
(3.5 Liters/Hour)
1.5 Gallons/Hour
(5.8 Liters/Hour)
1.7 Gallons/Hour
(6.5 Liters/Hour)
1.4 Gallons/Hour
(5.3 Liters/Hour)
1.7 Gallons/Hour
(6.5 Liters/Hour)
KOHLER
20 H.P. COMMAND
.4 Gallons/Hour
(1.5 Liters/Hour)
.9 Gallons/Hour
(3.5 Liters/Hour)
1.3 Gallons/Hour
(5.0 Liters/Hour)
1.4 Gallons/Hour
(5.3 Liters/Hour)
1.2 Gallons/Hour
(4.5 Liters/Hour)
1.4 Gallons/Hour
(5.3 Liters/Hour)
Ranger 8 Approximate Fuel Consumption
ON OFF
Explanation of Symbols that Appear on this Equipment
Low Idle High Idle
CAUTION
STICK/TIG - CC 50, 70, 90
6 Range Settings 125, 175, 210 DC/225 AC
WIRE FEED - CV
1 Range Setting 200
Process Maximum Current
on Each Setting
CAUTION

B-3
OPERATION
B-3
Starting/Shutdown Instructions
Starting the Engine
Be sure all Pre-Operation Maintenance has been per-
formed. Also, read the Engine Owner’s Manual.
Remove all loads connected to the AC power recepta-
cles. To start the engine, set the “Idler Control” switch
in the Automatic ( / ) position.
Use the choke control as follows:
Onan Engine - If the engine is cold, pull the choke
control out. Do not use the choke if the engine is
warm or hot.
Kohler Engine -Always pull the choke control out
when starting the engine; cold, warm or hot. Place the
“Engine” switch in the “ON” position.
Honda Engine -Always pull the choke control out
when starting the engine; cold. Place the “Engine”
switch in the “ON” position.
Push the “START” button and crank the engine until it
starts. Release the button as soon as the engine
starts. Do not push the “START” button while the
engine is running because this will cause damage to
the ring gear and/or starter motor. After the engine
has started, slowly return the choke control to the full
“in” position (choke open).
After running at high engine speed for 10-14 seconds,
the engine will go to low idle.
Allow the engine to warm up by letting it run at low idle
for a few minutes.
Stopping the Engine
Remove all welding and auxiliary power loads and
allow engine to run at low idle speed for a few minutes
to cool the engine.
Stop the engine by placing the “Engine” switch in the
“OFF” position.
A fuel shut off valve is not required on the Ranger 8
because the fuel tank is mounted below the engine.
Break-in Period
It is normal for any engine to use a greater amount of
oil until the break-in is accomplished. Check the oil
level twice a day during the break-in period (approxi-
mately 50 running hours)).
IMPORTANT: IN ORDER TO ACCOMPLISH THIS
BREAK-IN, THE UNIT SHOULD BE
SUBJECTED TO MODERATE
LOADS, WITHIN THE RATING OF
THE MACHINE. AVOID LONG IDLE
RUNNING PERIODS. REMOVE
LOADS AND ALLOW ENGINE TO
COOL BEFORE SHUTDOWN.
The engine manufacturer’s recommendation for the
running time until the first oil change is as follows:
The oil filter is to be changed at the second oil
change. Refer to the Engine Owner’s Manual for more
information.
RANGER 8
• Do not touch electrically live parts
of electrode with skin or wet
clothing.
• Keep flammable material away.
• Insulate yourself from work and
ground. Wear eye, ear, and body
protection.
• Keep your head out of the fumes.
• Use ventilation or exhaust to
remove fumes from breathing zone.
WARNING
Honda
GX620
First Month
or 20 HRS
Kohler
CH20S
5 HRS
Onan
P216
25 HRS

B-4
OPERATION
B-4
Welding Process
Stick (Constant Current) Welding
Connect welding cables to the "TO WORK” and
"ELECTRODE” studs. Start the engine. Set the
"Polarity” switch to the desired polarity. Set the
“RANGE”switch to a setting that is equal to or slightly
greater than the desired welding current. (The
“RANGE” dial marking indicates the maximum current
for that range). Fine adjustment of the welding current
is made by adjusting the output “CONTROL” or
remote control. For best arc stability, use settings
5 through 10.
The Ranger 8 can be used with a broad range of AC
and DC stick electrodes. See “Welding Tips 1”
included with the Ranger 8 for electrodes within the
rating of this unit and recommended welding currents
of each.
TIG (Constant Current) Welding
The K930-[ ] TIG Module installed on a Ranger 8 pro-
vides high frequency and shielding gas control for AC
and DC GTAW (TIG) welding processes. The TIG
Module allows full range output control. Afterflow time
is adjustable from 0 to 55 seconds.
When using the Ranger 8 for AC TIG welding of
aluminum, the following settings and electrodes are
recommended:
The K930-[ ] TIG Module should be used with the
Ranger 8 on high idle to maintain satisfactory opera-
tion. It can be used in the AUTO position but the
delay going to flow idle after welding is ceased will be
increased if the AFTERFLOW CONTROL is set above
10 seconds.
Wire Feed Welding Processes
(Constant Voltage)
The only Innershield®electrode recommended for use
with the Ranger 8 is NR®-211-MP. The electrode
sizes and welding ranges that can be used with the
Ranger 8 are shown in the following table:
The Ranger 8 is recommended for limited “MIG” weld-
ing (GMAW - gas metal arc welding). The recom-
mended electrodes are .030” and .035” L-50 and L-56.
They must be used with a blended shielding gas such
as C25 (75% Argon - 25% CO2). The welding ranges
that can be used with the Ranger 8 are shown in the
following table:
RANGER 8
SETTINGS FOR PURE TUNGSTEN
TUNGSTEN RANGE SWITCH APPROXIMATE
DIAMETER (in.) SETTINGS CURRENT RANGE
1/8 70, 90, or 125 80 - 150 Amps
3/32 50, 70, or 90 45 - 130 Amps
1/16 50, or 70 40 - 80 Amps
SETTINGS FOR 1% THORIATED TUNGSTEN
TUNGSTEN RANGE SWITCH APPROXIMATE
DIAMETER (in.) SETTINGS CURRENT RANGE
1/8 70, 90, 125, or 175 80 - 225 Amps
3/32 50, 70, 90, or 125 50 - 180 Amps
1/16 50, 70, or 90 45 - 120 Amps
Diameter Wire Speed Approximate
(in.) Range In./Min. Current Range
.035 80 - 110 75A to 120A
.045 70 - 130 120A to 170A
.068 40 - 90 125A to 210A
Diameter Wire Speed Approximate
(in.) Range In./Min. Current Range
.030 80 - 110 75A to 120A
.035 70 - 130 120A to 170A

B-5
OPERATION
B-5
RANGER 8
Summary of Welding Processes
CONTROL ELECTRODE
CABLE IDLE WHEN NOT TO START
PROCESS USED MODE WELDING WELDING
STICK No AUTO Hot Touch electrode to work.
Welding starts immediately
and engine goes to high
idle.
TIG/K7930-1/K938-1, Yes HIGH Cold Press Amptrol, contactor
K936-( ) /K892-1 closes, welding
(WITH AMPTROL) starts immediately.
WIRE FEED, LN-25 WITH No AUTO Cold Press gun trigger, LN-25
INTERNAL CONTACTOR contactor closes. Welding
starts immediately and
engine goes to high idle.
NOTE: Output Control
must be set above “3”.
WIRE FEED, LN-7 WITH Yes HIGH Cold Press gun trigger,
K240 CONTACTOR KIT contactor closes. Welding
starts immediately.

C-1
ACCESSORIES
C-1
RANGER 8
OPTIONAL EQUIPMENT (Field Installed)
K957-1 HEAVY DUTY, TWO WHEEL TRAILER FOR
SMALL WELDERS - For road, off-road and in-plant
and yard towing. (For highway use, consult applicable
federal, state and local laws regarding requirements
for brakes, lights, fenders, etc.). Order:
K957-1 Trailer
K958-1 Ball Hitch
K958-2 Lunette Eye Hitch
K959-2 Fender & Light Kit
K965-1 Cable Storage Rack
K889-2 & -3 Two-Wheel Undercarriage - For moving
by hand. Overall Width 29 in (.74m) Both have pneu-
matic tires. Puncture proof tires included with K889-3.
K1631-1 Puncture Proof Wheel Kit - For converting
K889-2 to puncture proof pneumatic tires.
K893-1 Caster for Undercarriage - Mounts to the
front of the K889-2 to allow easy movement on
smooth surfaces. Includes 6” diameter hard rubber
wheel and convenient toe-on, toe-off locking brake.
K933-1 Four Wheel Undercarriage - For Hand
Moving. Rear pneumatic tires, front molded wheels.
K934-1 Cylinder Brackets -
For use with K933-1.
for
transporting either one LPG fuel cylinder or one weld-
ing gas cylinder.
K1737-1 FOUR WHEEL ALL-TERRAIN UNDER-
CARRIAGE - For moving by hand at construction
sites. Heavy duty puncture resistant pneumatic tires.
K1770-1 UNDERCARRIAGE (FACTORY) - For mov-
ing by hand on a smooth surface. One or two gas
cylinders can be mounted on the rear of the undercar-
riage with the installation of K1745-1 Cylinder
Holder(s). Heavy duty puncture resistant pneumatic
tires and front caster.
K1745-1 SINGLE GAS CYLINDER HOLDER
For use on K1770-1 Undercarriage. One or two may
be installed on an undercarriage.
K1788-1 ROLL CAGE - Gives added damage protection.
K886-1 Canvas Cover -To protect the Ranger 8 when
not in use. Made from attractive red canvas material
which is flame retardant, mildew resistant, and water
repellent.
K802-R Power Plug Kit - Provides four 115V plugs rated at
15 amps each and one dual voltage, full KVA plug rated at
115/230V, 50 amps.
K802-N Power Plug Kit - Provides four 115V plugs
rated at 20 amps each and one dual voltage, full KVA
plug rated at 115/230V, 50 amps. (For K1418-2 or
K1419-2 CSA machines and machines with GFCI
receptacles, use K802-R).
K704 Accessory Kit - Includes 35 ft (10.7m) 2/0 AWG elec-
trode cable, 30 ft. (9.1m) 2/0 AWG work cable, headshield
with No. 12 filter, GC300 work clamp and Cooltong®300
electrode holder. Cables are rated at 300 amps, 100% duty
cycle.
K892-1 Remote Control Receptacle Kit - Includes a 6-pin
MS-type (Amphenol) receptacle and a local-remote toggle
switch that mounts in the case front. Required when using a
K930-2 Tig Module with an optional Amptrol or when using a
Remote Control.
K857 25 ft (7.5m) or K857-1 100 ft. (30.4m) REMOTE CON-
TROL - Portable control provides same dial range as the
output control on the welder. Has a convenient 6 pin plug for
easy connection to the welder.
K894-1 Spark Arrester Kit - Includes a heavy gauge steel,
approved spark arrester and clamp for easy mounting to
muffler exhaust pipe.
K896-1 GFCI Receptacle Kit - Includes two UL approved
115V ground fault circuit interrupter duplex type receptacles
with covers and installation instructions. Replaces the two
factory installed 115V duplex receptacles. Each receptacle
of each GFCI duplex is rated at 15 amps, but the maximum
total current from each GFCI duplex is limited to 20 amps.
K930-2 TIG Module - Provides high frequency and shield-
ing gas control for AC and DC GTAW (TIG) welding applica-
tions. Its compact case is designed for easy carrying, com-
plete with a handle. High frequency bypass is built in. The
K938-1 Contactor Kit must be field installed in the TIG
Module when used with a Ranger 8. Additionally, the K936-
3 control cable is required if remote control is used. If
remote control is not used the K936-4 control cable is
required.
K936-3 Remote Control Cable - Control cable for connect-
ing the K930-2 TIG Module to a Ranger 8 equipped with a
K892-1 Remote Kit. 9-Socket to a grounded 115 V plug and
a 6 pin MS-connector. (Contains circuits 2, 4, 31, 32, 75, 76,
77 and ground)
K939-1 Docking Kit - For mounting the K930-2 TIG Module
unit on top of the Ranger 8.
K1816-1 FULL KVA ADAPTER KIT - Plugs into the
120/240V NEMA 14-50R receptacle on the casefront (which
accepts 4-prong plugs) and converts it to a NEMA 6-50R
receptacle, (which accepts 3-prong plugs.)

C-2
ACCESSORIES
C-2
RANGER 8
RECOMMENDED EQUIPMENT
STICK
K704 Accessory Kit which includes:
• Electrode Holder & Cable
• Work Clamp & Cable
• Headshield
K892-1 Remote Control Receptacle Kit and K857
Remote Control Kit are optional for remote current
control.
TIG
Magnum™TIG Torch
Magnum Parts Kit and Argon Gas
K930-2 TIG Module (requires K938-1 Contactor Kit)
K939-3 Control Cable (see Optional Equipment)
Optional:
• K939-1 Docking Kit
• K963 Hand Amptrol®
• K870 Foot Amptrol
• K892-1 Remote Control Receptacle Kit
• K915-1 Adapter Cable
WIRE FEED
K449 LN-25 - Includes internal contactor for across
the arc operation (no control cable). Provides “cold”
electrode until gun trigger is pressed. Includes gas
solenoid. K892-1 Remote control Receptacle Kit and
K444-1 Remote voltage Control Kit are required for
voltage control at the feeder.
LN7-K240 Contactor Kit is required.
Magnum Gun is required for gas-shielded welding.
Innershield Gun is required for gasless welding.

Honda
GX620
6 Months or
100 HRS
1 Year or
200 HRS
D-1
MAINTENANCE
D-1
RANGER 8
SAFETY PRECAUTIONS
Have qualified personnel do the maintenance
work. Turn the engine off before working inside
the machine. In some cases, it may be
necessary to remove safety guards to perform
required maintenance. Remove guards only
when necessary and replace them when the
maintenance requiring their removal is
complete. Always use the greatest care when
working near moving parts.
Do not put your hands near the engine cooling
blower fan. If a problem cannot be corrected by
following the instructions, take the machine to
the nearest Lincoln Field Service Shop.
-----------------------------------------------------------------------
ELECTRIC SHOCK can kill.
• Do not touch electrically live parts or
electrode with skin or wet clothing.
• Insulate yourself from work and
ground
• Always wear dry insulating gloves.
------------------------------------------------------------------------
ENGINE EXHAUST can kill.
• Use in open, well ventilated areas or
vent exhaust outside.
------------------------------------------------------------------------
MOVING PARTS can injure.
• Do not operate with doors open or
guards off.
• Stop engine before servicing.
• Keep away from moving parts.
------------------------------------------------------------------------
See additional warning information
throughout this operator’s manual and
the Engine manual as well.
-----------------------------------------------------------
WARNING Make certain that the oil filler cap is securely tight-
ened after checking or adding oil. If the cap is not
tight, oil consumption can increase significantly
which may be evidenced by white smoke coming
from the exhaust.
• OIL - Maintenance schedule for changing the oil and
oil filter after break-in:
The above schedule is for normal operating condi-
tions. More frequent oil changes are required with
dusty, high temperature and other severe operating
conditions. Refer to the maintenance section of the
Engine Owner's Manual for more information.
NOTE:Engine life will be reduced if the oil and oil
filter are not changed according to the manufacturer’s
recommendation.
• Air Cleaner - With normal operating conditions, the
maintenance schedule for cleaning and re-oiling
the foam pre-filter is every 25 hours and replace-
ment of the air cleaner filter every 100 hours.
More frequent servicing is required with dusty
operating conditions. Refer to the maintenance
section of the Engine Owner’s Manual for more
information.
• Refer to the maintenance section of the Engine
Owner’s Manual for the maintenance schedule,
spark plug servicing, cooling system servicing, and
fuel filter replacement.
• Blow out the machine with low pressure air period-
ically. In particularly dirty locations, this may be
required once a week.
• Output Ranger Selector and Polarity Switches:
Switch contacts should not be greased. To keep
contacts clean, rotate the switch through its entire
range frequently. Good practice is to turn the han-
dle from maximum to minimum setting twice each
morning before starting to weld.
CAUTION
Oil
Oil Filter
Kohler
CH20S
100 HRS
200 HRS
Onan
P216
50 HRS
100 HRS
Read the Safety Precautions in the front of this manual
and the engine instruction manual before working on
this machine.
Keep all equipment safety guards, covers, and devices
in position and in good repair. Keep hands, hair, cloth-
ing, and tools away from gears, fans, and all other
moving parts when starting, operating, or repairing the
equipment.
Routine Maintenance
• At the end of each day’s use, refill the fuel tank to
minimize moisture condensation in the tank.
Running out of fuel tends to draw dirt into the fuel
system. Also, check the crankcase oil level and
add oil if indicated.

HONDA GX620
HONDA 15400-PR3-004
(HONDA CODE 3179553)
FRAM PH6811
HONDA 17211-ZJ1-000
(HONDA CODE 4209672)
HONDA 17218-ZJ1-000
(HONDA CODE 4209706)
HONDA 16910-ZE8-005
(HONDA CODE 2106235)
NKG BPR6ES
Nippondenso W20EPR-U
.O3O in., (76mm) gap
D-2
MAINTENANCE
D-2
Engine Adjustments
OVERSPEED IS HAZARDOUS
The maximum allowable high idle speed for this
machine is 3750 RPM, no load. Do NOT tamper
with governor components or setting or make any
other adjustments to increase the maximum
speed. Severe personal injury and damage to the
machine can result if operated at speeds above
maximum.
------------------------------------------------------------------------
Adjustments to the engine are to be made only by a
Lincoln Service Center or an authorized Field Service
Shop.
Slip Rings
A slight amount of darkening and wear of the slip rings
and brushes is normal. Brushes should be inspected
when a general overhaul is necessary. If brushes are
to be replaced, clean slip rings with a fine emery
paper.
Do not attempt to polish slip rings while engine is
running.
Battery
1. When replacing, jumping, or otherwise connecting
the battery to the battery cables, the proper
polarity must be observed. Failure to observe
the proper polarity could result in damage to the
charging circuit. The positive (+) battery cable
has a red terminal cover.
2. If the battery requires charging from an external
charger, disconnect the negative battery cable
first and then the positive battery cable before
attaching the charger leads. Failure to do so
can result in damage to the internal charger
components. When reconnecting the cables,
connect the positive cable first and the negative
cable last.
Hardware
Both English and Metric fasteners are used in this
welder.
RANGER 8
WARNING
GASES FROM BATTERY can explode.
• Keep sparks, flame and cigarettes away from battery.
To prevent EXPLOSION when:
• INSTALLING A NEW BATTERY - disconnect negative
cable from old battery first and connect to new battery
last.
• CONNECTING A BATTERY CHARGER - Remove bat-
tery from welder by disconnecting negative cable first,
then positive cable and battery clamp. When rein-
stalling, connect negative cable last. Keep well venti-
lated.
• USING A BOOSTER - connect positive lead to battery
first then connect negative lead to engine foot.
BATTERY ACID CAN BURN EYES AND SKIN.
• Wear gloves and eye protection and be careful when
working near battery. Follow instructions printed on
battery.
WARNING
CAUTION
ONAN P216 KOHLER CH20S
ONAN 122-0645 KOHLER 1205001
Oil Filter FRAM PH3614 FRAM PH3614*
Air Filter ONAN 140-2628-01 KOHLER 4708303
Element FRAM CA140PL FRAM CA79
Air Filter ONAN 140-1496 KOHLER 2408302
Pre-Cleaner
Fuel Filter ONAN 149-2005 KOHLER 2505002
FRAM G1 FRAM G1
Spark Plugs ONAN 167-0263 CHAMPION RC12YC
(Resistor CHAMPION RS14YC (.030” GAP)
Type) (.025” GAP)
* Oil capacity increases from 2.0 Qts. to 2.1 Qts. when using this filter.
Engine Maintenance Parts

E-1
TROUBLESHOOTING
E-1
RANGER 8
If for any reason you do not understand the test procedures or are unable to perform the tests/repairs safely, contact your
Local Lincoln Authorized Field Service Facility for technical troubleshooting assistance before you proceed.
CAUTION
This Troubleshooting Guide is provided to help you
locate and repair possible machine malfunctions.
Simply follow the three-step procedure listed below.
Step 1. LOCATE PROBLEM (SYMPTOM).
Look under the column labeled “PROBLEM (SYMP-
TOMS)”. This column describes possible symptoms
that the machine may exhibit. Find the listing that
best describes the symptom that the machine is
exhibiting.
Step 2. POSSIBLE CAUSE.
The second column labeled “POSSIBLE CAUSE” lists
the obvious external possibilities that may contribute
to the machine symptom.
Step 3. RECOMMENDED COURSE OF ACTION
This column provides a course of action for the
Possible Cause, generally it states to contact your
local Lincoln Authorized Field Service Facility.
If you do not understand or are unable to perform the
Recommended Course of Action safely, contact your
local Lincoln Authorized Field Service Facility.
HOW TO USE TROUBLESHOOTING GUIDE
Service and Repair should only be performed by Lincoln Electric Factory Trained Personnel.
Unauthorized repairs performed on this equipment may result in danger to the technician and
machine operator and will invalidate your factory warranty. For your safety and to avoid Electrical
Shock, please observe all safety notes and precautions detailed throughout this manual.
__________________________________________________________________________
WARNING

E-2
TROUBLESHOOTING
E-2
RANGER 8
Observe all Safety Guidelines detailed throughout this manual
If for any reason you do not understand the test procedures or are unable to perform the tests/repairs safely, contact your
Local Lincoln Authorized Field Service Facility for technical troubleshooting assistance before you proceed.
CAUTION
PROBLEMS
(SYMPTOMS)
POSSIBLE AREAS OF
MISADJUSTMENTS(S)
RECOMMENDED
COURSE OF ACTION
No welder or output power.
Engine will not idle down to low
speed.
Engine will not go to high idle when
attempting to weld.
1. Open in miscellaneous leads.
2. Open lead in flashing or field
circuit.
3. Faulty rotor.
4. Faulty Potentiometer (R1).
5. Faulty stator Field winding.
6. Faulty Field rectifier (D2).
7. Faulty P.C. Board.
1. Idler switch on High Idle.
2. Insufficient voltage present
between terminals #213 and
#5E. (Voltage should be 12V
DC).
3. External load on welder or
auxiliary power.
4. Faulty wiring in solenoid circuit.
5. Faulty idler solenoid.
6. Faulty P.C. Board.
1. Poor work lead connection to
work.
2. No voltage signal from the
current sensor.
3. No open circuit voltage on
output studs.
4. Faulty P.C. Board.
If all recommended possible areas of
misadjustment have been checked
and the problem persists, Contact
your local Lincoln Authorized
Field Service Facility.

E-3
TROUBLESHOOTING
E-3
RANGER 8
Observe all Safety Guidelines detailed throughout this manual
If for any reason you do not understand the test procedures or are unable to perform the tests/repairs safely, contact your
Local Lincoln Authorized Field Service Facility for technical troubleshooting assistance before you proceed.
CAUTION
PROBLEMS
(SYMPTOMS)
POSSIBLE AREAS OF
MISADJUSTMENTS(S)
RECOMMENDED
COURSE OF ACTION
Engine will not go to high idle when
using auxiliary power.
Engine will not crank or is hard to
crank.
Engine shuts down.
Engine does not develop full power.
Engine is hard to start.
1. No voltage signal from the
current sensor.
2. Auxiliary power load less than
100 to 150 watts.
3. Faulty P.C. Board.
1. Battery will not hold a charge.
Faulty Battery.
2. No or insufficient charging
current.
3. Loose battery cable
connection(s).
1. Out of fuel.
2. Low oil level.
1. Fuel filter clogged.
2. Air filter clogged.
1. Spark plugs do not have
specified gap.
2. Spark plugs are fouled.
If all recommended possible areas of
misadjustment have been checked
and the problem persists, Contact
your local Lincoln Authorized
Field Service Facility.

F-1
DIAGRAMS
F-1
RANGER 8
12 VOLT
STARTER
AM1
+-
IDLER
SOLENOID
CR1
209
213
215
BATTERY
S3
TO
SPARK
PLUGS
IGNITION
CONTROL
216A
212
212 (CAVITY #1)
(NOTE CAVITY NUMBERS)
LOCATING TAB
216
TERMINAL BLOCK
CONNECTION
+
-
AC ACB+
OIL PRESSURE
SWITCH
REGULATOR
FLYWHEEL ALTERNATOR
STARTER
SOLENOID
209
208A
208B
208 (CAVITY #3)
216A
CAPACITOR
ELECTRICAL SYMBOLS PER E1537
TERMINAL BLOCK
(SEE CONN.)
B-
HOUR
METER
208
5E 5D
224A
224C (CAVITY #2)
+
S4
224B
224
213
"S4" SHOWN
IN "AUTO"
POSITION
ENGINE COMPONENTS
1
2
3
CONNECTOR PIN NUMBERS:
7
6
12
1
2
3
4
J5 J1
212
208
224A
224C
1
3
2
4
224A&C (CAVITY #4)
STATOR
REACTOR
S1
WORK
ELECTRODE
CHOKE
D1
S2
D2
ROTOR
C1
CURRENT
SENSOR
PCB1
SLIP RING NEAREST LAMINATION
TURNS
3
W1
W2
C1
S1
E
R1
R2
R4R5R6
C1
S2
L1
-
+
+
+
-
R3
STATOR
REACTOR
+
TERMINALS
6
10
8
1
7
12
6
6
5
39
9
7
200A 200
201A
201
219
200B
3
5
5L
115 V
115 V
3
115V/230V 3B
5K
GROUND SCREW
GND-E
GND-E
GND-G
200B
219
201A
224
215
76
5E
75
77
J4
J3
J2
J1
8
10
5D
7
254A
254
254
254A
GND-G
5
3B
3A
3A
5L
5K
B
254A
R1
OUTPUT
CONTROL
75A
76A
77A
13
24
P5
J5
75A 77A
76A
FIELD
CAPACITOR
216
7-19-96G
M18331
WELDER LEAD END
"S3" SHOWN IN
RUN POSITION
ALL CASE FRONT COMPONENTS SHOWN VIEWED FROM REAR.
AT BLOWER BAFFLE
GND-H
ENGINE FOOT
SUPPORT
5F
ENGINE
CROSS
GND-C
GND-D
GND-D
GND-C
K1418-1 Code 10373 & 10535 RANGER 8 ONAN - Wiring Diagram
SILVER
COLORED
(WHITE WIRES)
CCW
S5
START
BUTTON
NOTE: This diagram is for reference only. It may not be accurate for all machines covered by this manual. The specific diagram for a particular code is pasted inside
the machine on one of the enclosure panels. If the diagram is illegible, write to the Service Department for a replacement. Give the equipment code number..

F-2
DIAGRAMS
F-2
RANGER 8
12 VOLT
STARTER
IDLER
SOLENOID
CR1
209
213
215
BATTERY
TO
SPARK
PLUGS
IGNITION
CONTROL
216A
212 (CAVITY #1)
(NOTE CAVITY NUMBERS)
LOCATING TAB
TERMINAL BLOCK
CONNECTION
+
-
AC ACB+
OIL PRESSURE
SWITCH
REGULATOR
FLYWHEEL ALTERNATOR
STARTER
SOLENOID
209
208 (CAVITY #3)
CAPACITOR
ELECTRICAL SYMBOLS PER E1537
TERMINAL BLOCK
(SEE CONN.)
B-
HOUR
METER
208
5E 5D
224A
224C (CAVITY #2)
+
S4
224B
224
213
"S4" SHOWN
IN "AUTO"
POSITION
ENGINE COMPONENTS
1
2
3
CONNECTOR PIN NUMBERS:
7
6
12
1
2
3
4
J5 J1
212
208
224A
224C
1
3
2
4
224A&C (CAVITY #4)
STATOR
REACTOR
S1
WORK
ELECTRODE
CHOKE
D1
S2
D2
ROTOR
C1
CURRENT
SENSOR
PCB1
SLIP RING NEAREST LAMINATION
TURNS
3
W1
W2
C1
S1
E
R1
R2
R4R5R6
C1
S2
L1
-
+
+
+
-
R3
STATOR
REACTOR
+
10
8
1
7
12
6
6
5
39
9
7
200A 200
201A
201
219
200B
3
GROUND SCREW
GND-E
GND-E
GND-G
200B
219
201A
224
215
76
5E
75
77
J1
8
10
5D
7
254A
254
254
254A
5
B
254A
R1
OUTPUT
CONTROL
75A
76A
77A
13
24
P5
J5
75A 77A
76A
FIELD
CAPACITOR
216
7-19-96G
WELDER LEAD END
"S3" SHOWN IN
RUN POSITION
ALL CASE FRONT COMPONENTS SHOWN VIEWED FROM REAR.
AT BLOWER BAFFLE
GND-H
SUPPORT
5F
ENGINE
CROSS
GND-C
GND-D
TERMINALS
6
5
5L
115V/230V
5K
GND-D
GND-C
J4
J3
J2
GND-G
5
5L
5K
115V
115V
12
11
11
3E
3E
3C
3A
3A
3B 3B
3D
3D
CB1
35A
35A
CB2
CB3
CB4
15A
15A
15A
15A
CB6
CB5
3
M18332
K1418-2 Code 10374 & 10536 RANGER 8 ONAN (CSA VERSION) - Wiring Diagram
SILVER
COLORED
(WHITE WIRES)
ENGINE
FOOT
CCW
SHUT OFF
SOLENOID
(LPG VERSION
ONLY)
5G
5G
SHUT OFF SOLENOID
GROUND LEAD
(LPG VERSION ONLY)
AM1
+-
S3
212
216
208A
208B
208
S4 213
S5
START
BUTTON
NOTE: This diagram is for reference only. It may not be accurate for all machines covered by this manual. The specific diagram for a particular code is pasted inside
the machine on one of the enclosure panels. If the diagram is illegible, write to the Service Department for a replacement. Give the equipment code number..

F-3
DIAGRAMS
F-3
RANGER 8
NOTE: This diagram is for reference only. It may not be accurate for all machines covered by this manual. The specific diagram for a particular code is pasted inside
the machine on one of the enclosure panels. If the diagram is illegible, write to the Service Department for a replacement. Give the equipment code number..
STARTER
CR1
STARTER
SOLENOID
12 VOLT
IDLER
SOLENOID
213
BATTERY
AC ACB+
SWITCH
REGULATOR
FLYWHEEL ALTERNATOR
B-
HOUR METER
5E
5D
S4
224B
224
213
"S4" SHOWN
IN "AUTO"
POSITION
ENGINE COMPONENTS
S3
224A
1
2
3
CONNECTOR PIN NUMBERS:
7
6
12
12
34
J1
LEAD COLOR CODE:
B = BLACK
R = RED
W = WHITE
N.A.
B
J5
SOLENOID
FUEL
SHUTOFF
POSITION
"S3" SHOWN
IN "RUN"
OIL
PRESSURE
TERMINAL BLOCK
(SEE CONN.)
209A
209A
224C
210
BB
GENERATOR LEAD END
(NOTE CAVITY NUMBERS)
LOCATING TAB
TERMINAL BLOCK
CONNECTION
221 (CAVITY #1)
208
208 (CAVITY #2)
211 (CAVITY #3)
224C (CAVITY #4)
13
24
211
IGNITION
MODULE
221
B
5H
7-19-96G
M18333
215
+
ELECTRICAL SYMBOLS PER E1537
STATOR
REACTOR
S1
WORK
ELECTRODE
CHOKE
D1
S2
D2
ROTOR
C1
CURRENT
SENSOR
PCB1
SLIP RING NEAREST LAMINATION
TURNS
3
W1
W2
C1
S1
E
R1
R2
R4R5R6
C1
S2
L1
-
+
+
+
-
R3
STATOR
REACTOR
2
+
TERMINALS
6
10
8
1
7
12
6
6
5
39
9
7
200A 200
201A
201
219
200B
3
5
5L
115 V
115 V
3
115V/230V 3B
5K
ENGINE
CROSS
SUPPORT
GROUND SCREW
GND-E
GND-D
GND-C
GND-E
GND-G
200B
219
201A
224
215
76
5E
75
77
J4
J3
J2
J1
8
10
5D
7
254A
254
254
254A
GND-G
5
3B
3A
3A
5L
5K
B
254A
R1
OUTPUT
CONTROL
75A
76A
77A
13
24
P5
J5
75A 77A
76A
FIELD
CAPACITOR
AT BLOWER BAFFLE
-
209
+
211
U = BLUE
V = VIOLET
R
R
U
V
W
ENGINE
FOOT
GND-D
GND-C
5F
224A
GND-H
SILVER
COLORED
(WHITE WIRES)
K1419-1 Code 10375 & 10537 RANGER 8 KOHLER - Wiring Diagram
CCW
ALL CASE FRONT COMPONENTS SHOWN VIEWED FROM REAR.
N.A. GROUNDING THIS TERMINAL STOPS THE ENGINE.
AM1
+-
208A
S5
START
BUTTON
5H
221
210
208B

F-4
DIAGRAMS
F-4
RANGER 8
NOTE: This diagram is for reference only. It may not be accurate for all machines covered by this manual. The specific diagram for a particular code is pasted inside
the machine on one of the enclosure panels. If the diagram is illegible, write to the Service Department for a replacement. Give the equipment code number..
STARTER
CR1
STARTER
SOLENOID
12 VOLT
IDLER
SOLENOID
213
BATTERY
AC ACB+
SWITCH
REGULATOR
FLYWHEEL ALTERNATOR
B-
HOUR METER
5E
5D
S4
224B
224
213
"S4" SHOWN
IN "AUTO"
POSITION
ENGINE COMPONENTS
224A
1
2
3
CONNECTOR PIN NUMBERS:
7
6
12
12
34
J1
LEAD COLOR CODE:
B = BLACK
R = RED
W = WHITE
N.A.
B
J5
SOLENOID
FUEL
SHUTOFF
OIL
PRESSURE
TERMINAL BLOCK
(SEE CONN.)
209A
209A
224C
210
BB
GENERATOR LEAD END
(NOTE CAVITY NUMBERS)
LOCATING TAB
TERMINAL BLOCK
CONNECTION
208
208 (CAVITY #2)
211 (CAVITY #3)
224C (CAVITY #4)
13
24
211
IGNITION
MODULE
221
B
5H
M18334
215
+
ELECTRICAL SYMBOLS PER E1537
STATOR
REACTOR
S1
WORK
ELECTRODE
CHOKE
D1
S2
D2
ROTOR
C1
CURRENT
SENSOR
PCB1
SLIP RING NEAREST LAMINATION
TURNS
3
W1
W2
C1
S1
E
R1
R2
R4R5R6
C1
S2
L1
-
+
+
+
-
R3
STATOR
REACTOR
2
+
10
8
1
7
12
6
6
5
39
9
7
200A 200
201A
201
219
200B
3
ENGINE
CROSS
SUPPORT
GROUND SCREW
GND-E
GND-E
GND-G
200B
219
201A
224
215
76
5E
75
77
J1
8
10
5D
7
254A
254
254
254A
B
254A
R1
OUTPUT
CONTROL
75A
76A
77A
13
24
P5
J5
75A 77A
76A
FIELD
CAPACITOR
AT BLOWER BAFFLE
-
209
+
211
U = BLUE
V = VIOLET
R
R
U
V
W
ENGINE
FOOT
GND-D
GND-C
5F
224A
GND-H
TERMINALS
6
5
5L
115V/230V
5K
GND-D
GND-C
J4
J3
J2
GND-G
5
5L
5K
115V
115V
12
11
11
3E
3E
3C
3A
3A
3B 3B
3D
3D
CB1
35A
35A
CB2
CB3
CB4
15A
15A
15A
15A
CB6
CB5
3
221 (CAVITY #1)
SILVER COLORED
(WHITE WIRES)
K1419-2 Code 10376 & 10538 RANGER 8 KOHLER (CSA) - Wiring Diagram
7-19-96G
CCW
ALL CASE FRONT COMPONENTS SHOWN VIEWED FROM REAR.
N.A. GROUNDING THIS TERMINAL STOPS THE ENGINE.
S3
POSITION
"S3" SHOWN
IN "RUN"
AM1
+-
208A
S5
START
BUTTON
5H
221
210
208B

F-5
DIAGRAMS
F-5
RANGER 8
NOTE: This diagram is for reference only. It may not be accurate for all machines covered by this manual. The specific diagram for a particular code is pasted inside
the machine on one of the enclosure panels. If the diagram is illegible, write to the Service Department for a replacement. Give the equipment code number..
RA (CSA) - WIRING DIAGRAMK2160-1 Code 10886 NGER 8 HONDA
M19988
A
25A
CB7
208C
R = RED OR PINK
B = BLACK OR GRAY
208B
210
221
5H
BUTTON
START
S5
208A -
+
AM1
IN "RUN"
"S3" SHOWN
POSITION
S3
N.A. GROUNDING THIS TERMINAL STOPS THE ENGINE.
ALL CASE FRONT COMPONENTS SHOWN VIEWED FROM REAR.
CCW
(WHITE WIRES)
SILVER COLORED
221 (CAVITY #1)
3
CB5
CB6
15A
15A
15A
15A
CB4
CB3
CB2
35A
35A
CB1
3D
3D
3B
3B 3A 3A
3C
3E
3E
11
11
12
115V
115V
5K
5L 5
GND-G
J2
J3
J4
GND-C
GND-D
5K
115V/230V
5L
5
6
TERMINALS
GND-H
224A
5F
GND-C
GND-D
FOOT
ENGINE
U = BLUE
211
+
-
AT BLOWER BAFFLE
CAPACITOR
FIELD
76A
77A
75A
J5
P5
4
23
1
77A 76A 75A
CONTROL
OUTPUT R1
254A
254A
254
254
254A
7
5D
10
8J1
77
75
5E
76
215
224
201A
219
200B
GND-G
GND-E
GND-E
GROUND SCREW
3
200B
219
201
201A
200
200A
7
9
9
3
5
6
6
12 7
1
8
10
+
2REACTOR
STATOR
R3
-
+
+
+
-
L1
S2
C1
R6
R5
R4
R2
R1
E
S1
C1
W2
W1
3 TURNS
SLIP RING NEAREST LAMINATION
PCB1
SENSOR
CURRENT
C1
ROTOR
D2
S2
D1
CHOKE
ELECTRODE
WORK S1
REACTOR
STATOR
ELECTRICAL SYMBOLS PER E1537
+
215
5H
224C (CAVITY #4)
211 (CAVITY #3)
208 (CAVITY #2)
CONNECTION
TERMINAL BLOCK
LOCATING TAB
(NOTE CAVITY NUMBERS)
GENERATOR LEAD END
209A
209A
J5
W = WHITE
LEAD COLOR CODE:
J1
43
21
12
6
7
CONNECTOR PIN NUMBERS:
321
POSITION
IN "AUTO"
"S4" SHOWN
213
224
224B
S4
5D
5E
METERHOUR
BATTERY
213
SOLENOID
IDLER
12 VOLT
N.A.
ENGINE
CROSS
SUPPORT
20 AMP
5P
3
212
CHARGE COIL
GY
START ER
224C
B
FUEL
208D
225A
210
MODULE
MODULE
SOLENOID
RECTIFIER/REGULATOR
IGNITION
211
START ER
221
SHUTOFF
CR1
OIL
HONDA ENGINE COMPONENTS
5
224A
GY
2
211A
224D
6
B/R
221A
SWITCH
1
B/Y
209
2
3
PRESSURE
4
1
211B
211B
208
SOLENOID
4
211C
GY = GRAY
W/U
NO
CONNECTION
SEE DETAIL
W
D9
DIODE
IN LINE
4 AMP
224E
210A

F-6
DIAGRAMS
F-6
RANGER 8
CONNECTION OF RANGER 8 TO LN-7 & K240 CONTACTOR KIT
WARNING: Turn the power off when making connections.
N.A. Use power source polarity switch to set for desired elec-
trode polarity. Position the output selector switch on the
power source to the CV position.
N.B. 3 conductor #16 power cord physically suitable for the
installation and plug rated at 115 volts 15 amperes AC.
N.C. Plug into 115 volt AC receptacle on welder control panel or
other 115 volt AC supply rated at a minimum of 500 volt-
amperes.
N.D. Leads #21 and GND do not appear on LN-7’s with codes
below 7026.
N.E. Welding cables must be of proper capacity for the current
and duty cycle of immediate and future applications.
N.F. If LN-7 is equipped with a meter kit, extend lead #21 using
#14 or larger insulated wire physically suitable for the
GND. 32 2 4 31 TO LN-7
32
2
4
31
POWER
SOURCE
AUTO.
EQUIP.
WORK
ELECTRODE
POWER
SOURCE
75
76
77
K240 CONTACTOR KIT
21
115V (50/60HZ.)
(NOTE : 600 AMP CAPACITY)
ELECTRODE CABLE TO LN-7
TO WORK
CONTROL CABLE
C
ONNECT THE CONTROL CABLE
G
ROUND LEAD TO THE FRAME
T
HE TERMINAL STRIP OR TO
A
N UNPAINTED FRAME SCREW.
N.D.
N.J.
N.F. & N.G.
N.B.
N.C.
T
ERMINAL MARKED NEAR
CONNECTION OF LN-7 & K240 CONTACTOR KIT WITH 115 VOLT AC AUXILIARY POWER AND CV OUTPUT
D
ER STANDARD OUTPUT TERMINALS
S17742
10-2-92
installation. An S16586-”length” remote voltage sensing
work lead may be ordered for this purpose. Connect it
directly to the work piece independent of the welding work
cable. For convenience, this extended #21 lead should be
taped to the welding work lead.
N.G. Tape up bolted connection where lead #21 is extended.
N.H. Idler switch on power source must be in high idle position.
N.J. If an optional remote output control is used, connect it to
this terminal strip or 6 pin Amphenol receptacle. NOTE:
Terminal strip or 6 pin Amphenol receptacle not available
on all power sources.
CAUTION: Any speed up of the engine RPM by changing the
governor setting or over-riding the throttle linkage will
cause an increase in the AC auxiliary voltage. If this volt-
age goes above 140 volts, the LN-7 control circuit will be
damaged. The engine governor setting is pre-set at the fac-
tory - do not adjust above RPM specifications listed in
engine welder operating manual.
M17486
ELECTRODE CABLE
LN-25
WIRE FEEDER
REMOTE CONTROL
TO WORK ELECTRODE
N.A. WELDING CABLE MUST BE SIZED FOR CURRENT AND DUTY CYCLE OF APPLICATION.
TO WORK
WORK CLIP LEAD
TO WORK
6 PIN
AMPHENOL
N.C. IF OPTIONAL REMOTE OUTPUT CONTROL IS USED, PLACE OUTPUT CONTROL SWITCH
IN "OUTPUT CONTROL REMOTE" POSITION.
RANGER 8 / LN-25 ACROSS THE ARC CONNECTION DIAGRAM
CRM 21883
OPTIONAL K444-1
N.B. USE POLARITY SWITCH TO SET FOR DESIRED ELECTRODE POLARITY. POSITION THE OUTPUT SELECTOR
SWITCH TO THE WIRE FEED (CV) POSITION.
WARNING
Do not operate with panels open.
Disconnect NEGATIVE (-) BATTERY LEAD
before servicing.
Do not touch electrically live parts.
Keep guards in place.
Keep away from moving parts.
Only qualified personnel should install,use
or service this equipment.

F-7
DIAGRAMS
F-7
RANGER 8
LOF SHAFT
9.29
21.21
9.31
2.75
17.00
26.59
19.11
30.28
9.099.09
UNDERCARRIAGE MOUNTING HOLES
42.25
CENTER OF GRAVITY WITH OIL IN
ENGINE AND FULL FUEL TANK.
11.31
21.95
FOR OIL FILTER
REMOVAL
30.008.80 30.00
42.00
C
M17215-2
1-30-98E

F-8
DIAGRAMS
F-8
RANGER 8
8.80
42.25
10.33
9.09
CENTER OF GRAVITY WITH OIL IN
ENGINE AND FULL FUEL TANK.
21.21
30.28
9.299.31
30.00
UNDERCARRIAGE MOUNTING HOLES
L
9.09
26.59
2.75
17.00
COF SHAFT
FOR OIL FILTER
REMOVAL
42.00
30.00
22.15
M17215-3
1-30-98E

NOTES
RANGER 8

Now Available...12th Edition
The Procedure Handbook of Arc Welding
With over 500,000 copies of previous editions published
since 1933, the Procedure Handbook is considered by many to
be the “Bible” of the arc welding industry.
This printing will go fast so don’t delay. Place your
order now using the coupon below.
The hardbound book contains over 750 pages of welding
information, techniques and procedures. Much of this material
has never been included in any other book.
A must for all welders, supervisors, engineers and
designers. Many welding instructors will want to use the book
as a reference for all students by taking advantage of the low
quantity discount prices which include shipping by
4th class parcel post.
$15.00 postage paid U.S.A. Mainland
How To Read Shop Drawings
The book contains the latest information and application
data on the American Welding Society Standard Welding
Symbols. Detailed discussion tells how engineers and
draftsmen use the “short-cut” language of symbols to pass
on assembly and welding information to shop personnel.
Practical exercises and examples develop the reader’s
ability
to visualize mechanically drawn objects as they will appear
in their assembled form.
187 pages with more than 100 illustrations. Size 8-1/2” x
11”
Durable, cloth-covered board binding.
$4.50 postage paid U.S.A.
Mainland
New Lessons in Arc Welding
Lessons, simply written, cover manipulatory techniques;
machine and electrode characteristics; related subjects,
such as distortion; and supplemental information on arc
welding applications, speeds and costs. Practice materials,
exercises, questions and answers are suggested for each
lesson.
528 pages, well illustrated, 6” x 9” size, bound in simulated,
gold embossed leather.
$5.00 postage paid U.S.A.
Mainland
Need Welding Training?
The Lincoln Electric Company operates the oldest and
most respected Arc Welding School in the United States at its
corporate
headquarters in Cleveland, Ohio. Over 100,000 stu-
dents have graduated. Tuition is low and the training is
“hands on”
For details write: Lincoln Welding School
22801 St. Clair Ave.
Cleveland, Ohio 44117-1199.
and ask for bulletin ED-80 or call 216-383-2259 and ask
for the
Welding School Registrar.
Lincoln Welding School
BASIC COURSE $700.00
5 weeks of fundamentals
There is a 10% discount on all orders of $50.00 or more for shipment at one time to one location.
Orders of $50 or less before discount or orders outside of North America must be prepaid with charge, check or money order in U.S. Funds Only.
Prices include shipment by 4 th Class Book Rate for U.S.A. Mainland Only. Please allow up to 4 weeks for delivery.
UPS Shipping for North America Only. All prepaid orders that request UPS shipment please add:
$5.00 For order value up to $49.99
$10.00 For order value between $50.00 & $99.99
$15.00 For order value between $100.00 & $149.00
For North America invoiced orders over $50.00 & credit card orders, if UPS is requested, it will be invoiced or charged to you at cost.
Outside U.S.A. Mainland order must be prepaid in U.S. Funds. Please add $2.00 per book for surface mail or $15.00 per book for air parcel post shipment.
METHOD OF PAYMENT: (Sorry, No C.O.D. Orders)
CHECK ONE:
Name: _______________________________________________
Please Invoice (only if order is over $50.00) Address: _______________________________________________
Check or Money Order Enclosed, U.S. Funds only _______________________________________________
Credit Card - Telephone: _______________________________________________
Signature as it appears on Charge Card:
Account No. |_|_|_|_|_|_|_|_|_|_|_|_|_|_|_|_|_|_|_|_|_| Exp Date |_|_| |_|_| ______________________
Month Year
USE THIS FORM TO ORDER:
Order from: BOOK DIVISION, The Lincoln Electric Company, 22801 St. Clair Avenue, Cleveland, Ohio 44117-1199
BOOKS OR FREE INFORMATIVE CATALOGS Telephone: 216-383-2211 or, for fastest service, FAX this completed form to: 216-361-5901.
Lincoln Welding School Titles: Price Code Quantity Cost
(ED-80) New Lessons in Arc Welding $5.00 L
Seminar Information Procedure Handbook “Twelfth Edition”$15.00 PH
(ED-45) How to Read Shop Drawings $4.50 H
Educational Video Information Incentive Management $5.00 IM
(ED-93) A New Approach to Industrial Economics $5.00 NA
James F. Lincoln Arc Welding The American Century of John C. Lincoln $5.00 AC
Foundation Book Information Welding Preheat Calculator $3.00 WC-8
(JFLF-515) Pipe Welding Charts $4.50 ED-89
SUB TOTAL
Additional Shipping Costs if any
TOTAL COST
MasterCa r d
VISA ®
AMERICAN EXPRESS
MasterCa r dMasterCard
®
AMERICAN EXPRESS

WARNING
AVISO DE
PRECAUCION
ATTENTION
WARNUNG
ATENÇÃO
Spanish
French
German
Portuguese
Japanese
Chinese
Korean
Arabic
READ AND UNDERSTAND THE MANUFACTURER’S INSTRUCTION FOR THIS EQUIPMENT AND THE CONSUMABLES TO BE
USED AND FOLLOW YOUR EMPLOYER’S SAFETY PRACTICES.
SE RECOMIENDA LEER Y ENTENDER LAS INSTRUCCIONES DEL FABRICANTE PARA EL USO DE ESTE EQUIPO Y LOS
CONSUMIBLES QUE VA A UTILIZAR, SIGA LAS MEDIDAS DE SEGURIDAD DE SU SUPERVISOR.
LISEZ ET COMPRENEZ LES INSTRUCTIONS DU FABRICANT EN CE QUI REGARDE CET EQUIPMENT ET LES PRODUITS A
ETRE EMPLOYES ET SUIVEZ LES PROCEDURES DE SECURITE DE VOTRE EMPLOYEUR.
LESEN SIE UND BEFOLGEN SIE DIE BETRIEBSANLEITUNG DER ANLAGE UND DEN ELEKTRODENEINSATZ DES HER-
STELLERS. DIE UNFALLVERHÜTUNGSVORSCHRIFTEN DES ARBEITGEBERS SIND EBENFALLS ZU BEACHTEN.
●Do not touch electrically live parts or
electrode with skin or wet clothing.
●Insulate yourself from work and
ground.
●No toque las partes o los electrodos
bajo carga con la piel o ropa moja-
da.
●Aislese del trabajo y de la tierra.
●Ne laissez ni la peau ni des vête-
ments mouillés entrer en contact
avec des pièces sous tension.
●Isolez-vous du travail et de la terre.
●Berühren Sie keine stromführenden
Teile oder Elektroden mit Ihrem
Körper oder feuchter Kleidung!
●Isolieren Sie sich von den
Elektroden und dem Erdboden!
●Não toque partes elétricas e elec-
trodos com a pele ou roupa molha-
da.
●Isole-se da peça e terra.
●Keep flammable materials away.
●Mantenga el material combustible
fuera del área de trabajo.
●Gardez à l’écart de tout matériel
inflammable.
●Entfernen Sie brennbarres Material!
●Mantenha inflamáveis bem guarda-
dos.
●Wear eye, ear and body protection.
●Protéjase los ojos, los oídos y el
cuerpo.
●Protégez vos yeux, vos oreilles et
votre corps.
●Tragen Sie Augen-, Ohren- und Kör-
perschutz!
●Use proteção para a vista, ouvido e
corpo.

WARNING
AVISO DE
PRECAUCION
ATTENTION
WARNUNG
ATENÇÃO
Spanish
French
German
Portuguese
Japanese
Chinese
Korean
Arabic
LEIA E COMPREENDA AS INSTRUÇÕES DO FABRICANTE PARA ESTE EQUIPAMENTO E AS PARTES DE USO, E SIGA AS
PRÁTICAS DE SEGURANÇA DO EMPREGADOR.
●Keep your head out of fumes.
●Use ventilation or exhaust to
remove fumes from breathing zone.
●Los humos fuera de la zona de res-
piración.
●Mantenga la cabeza fuera de los
humos. Utilice ventilación o
aspiración para gases.
●Gardez la tête à l’écart des fumées.
●Utilisez un ventilateur ou un aspira-
teur pour ôter les fumées des zones
de travail.
●Vermeiden Sie das Einatmen von
Schweibrauch!
●Sorgen Sie für gute Be- und
Entlüftung des Arbeitsplatzes!
●Mantenha seu rosto da fumaça.
●Use ventilação e exhaustão para
remover fumo da zona respiratória.
●Turn power off before servicing.
●Desconectar el cable de ali-
mentación de poder de la máquina
antes de iniciar cualquier servicio.
●Débranchez le courant avant l’entre-
tien.
●Strom vor Wartungsarbeiten
abschalten! (Netzstrom völlig öff-
nen; Maschine anhalten!)
●Não opere com as tampas removidas.
●Desligue a corrente antes de fazer
serviço.
●Não toque as partes elétricas nuas.
●Do not operate with panel open or
guards off.
●No operar con panel abierto o
guardas quitadas.
●N’opérez pas avec les panneaux
ouverts ou avec les dispositifs de
protection enlevés.
●Anlage nie ohne Schutzgehäuse
oder Innenschutzverkleidung in
Betrieb setzen!
●Mantenha-se afastado das partes
moventes.
●Não opere com os paineis abertos
ou guardas removidas.

• Sales and Service through Subsidiaries and Distributors Worldwide •
Cleveland, Ohio 44117-1199 U.S.A. TEL: 216.481.8100 FAX: 216.486.1751 WEB SITE: www.lincolnelectric.com
• World's Leader in Welding and Cutting Products •