Rinnai V75I Reu Vc2528Ffu Us Operation And Installation Manual V75 V65
2015-05-15
: Rinnai Rinnai-V75I-Reu-Vc2528Ffu-Us-Operation-And-Installation-Manual-719902 rinnai-v75i-reu-vc2528ffu-us-operation-and-installation-manual-719902 rinnai pdf
Open the PDF directly: View PDF
.
Page Count: 80

DirectVentTanklessWaterHeater
InstallaonandOperaonManual
—Donotstoreorusegasolineorotherflammablevaporsandliquidsinthevicinityofthisoranyother
appliance.
—WHATTODOIFYOUSMELLGAS
• Donottrytolightanyappliance.
• Donottouchanyelectricalswitch;donotuseanyphoneinyourbuilding.
• Immediatelycallyourgassupplierfromaneighbor’sphone.Followthegassupplier’sinstrucons.
• Ifyoucannotreachyourgassupplier,callthefiredepartment.
—Installaonandservicemustbeperformedbyalicensedprofessional.
Thisenremanualmustbelefortheconsumer.Theconsumermustreadand
refertothismanualforproperoperaonandtomaintainthewaterheater.
Iftheinformaonintheseinstruconsisnotfollowedexactly,afireorexplosion
mayresultcausingpropertydamage,personalinjuryordeath.
WARNING
READALLOFTHEINSTRUCTIONSTHOROUGHLYBEFOREINSTALLINGOROPERATINGTHISWATERHEATER.
Thismanualprovidesinformaonontheinstallaon,operaon,andmaintenanceofthewaterheater.Forproper
operaonandsafety,itisimportanttofollowtheinstruconsandadheretothesafetyprecauons.
Alicensedprofessionalmustinstallthewaterheateraccordingtotheexactinstruconsonpages4‐27.
Theconsumermustreadtheenremanualtoproperlyoperatethewaterheaterandtohaveregularmaintenance
performed.
ANSZ21.10.3●CSA4.3
FORINDOORAPPLICATIONSONLY
V75i.......................REU‐VC2528FFU‐US
V65i.......................REU‐VC2025FFU‐US
FOROUTDOORAPPLICATIONSONLY
V75e......................REU‐VC2528W‐US
V65e......................REU‐VC2025W‐US

2ValueSeriesManual
TableofContents
Thisisthesafetyalertsymbol.Thissymbolalertsyoutopotenalhazardsthatcankillorhurtyou
andothers.
Indicatesanimminentlyhazardoussituaonwhich,ifnotavoided,willresultindeathor
seriousinjury.
Indicatesapotenallyhazardoussituaonwhich,ifnotavoided,couldresultindeathor
seriousinjury.
Indicatesapotenallyhazardoussituaonwhich,ifnotavoided,couldresultinminoror
moderateinjury.Itmayalsobeusedtoalertagainstunsafepracces.
DANGER
CAUTION
WARNING
TableofContents.....................................................2
SafetyBehaviorsandPraccesforthe
ConsumerandInstaller............................................3
InstallaonInstrucons
(forthelicensedprofessional)..............................4
PrepareforInstallaon......................................5
DetermineInstallaonLocaon........................6
ChecklisttoDetermineInstallaonLocaon...12
MounttoWall..................................................12
RemovetheFrontPanel..................................12
InstallaonofVenng(indoormodelsonly)...13
Condensate(indoormodelsonly)...................15
ChecklistforVenngandCondensate
(indoormodelsonly)........................................15
InstallaonofPlumbing...................................16
ChecklistforPlumbing.....................................
18
InstallaonofGasSupply................................18
ConnectElectricity...........................................20
AdjustforHighAltude...................................20
AdjustforVentLength(indoormodelsonly)..20
ChecklistforGasandElectricity.......................20
InstallaonofTemperatureController............21
FinalChecklist..................................................23
TechnicalData........................................................24
Specificaons...................................................24
Dimensions......................................................25
PressureDropandWaterFlowCurves............26
LadderDiagram................................................27
OperaonInstrucons........................................28
ConsumerOperaonGuidelinesforthe
SafeOperaonofyourWaterHeater..............29
HowtoUsetheTemperatureController.........30
HowtoSettheTemperature...........................31
DiagnoscCodes..............................................33
RequiredMaintenance....................................36
FlushingtheHeatExchanger.....................38
ManualDrainingoftheWaterHeater......39
StateRegulaons....................................................40
ReplacementParts.................................................41
ConsumerWarranty...............................................42
FrenchVersion........................................................44
ImportantSafetyInformaon
SafetyDefinions
NOTICE:Rinnaisomemessharescustomercontactinformaonwithbusinessesthatwebelieveprovide
productsorservicesthatmaybeusefultoyou.Byprovidingthisinformaon,youagreethatwecan
shareyourcontactinformaonforthispurpose.Ifyouprefernottohaveyourinformaonsharedwith
thesebusinesses,pleasecontactcustomerserviceandasknottohaveyourinformaonshared.We
willhowever,connuetocontactyouwithinformaonrelevanttotheproduct(s)youregisteredand/
oryouaccountwithus.
IfyouhaveanyquesonsorfeelthatthemanualisincompletecontactRinnaiat1‐800‐621‐9419.

ValueSeriesManual3
CAUTION
• BURNHAZARD.Hotexhaustandventmaycause
seriousburns.Keepawayfromwaterheaterunit.
Keepsmallchildrenandanimalsawayfromunit.
• Hotwateroutletpipesleavingtheunitcanbehot
totouch.Inresidenalapplicaons,insulaon
mustbeusedforhotwaterpipesbelow36”dueto
burnrisktochildren.
Californialawrequiresthisnocetobeprovided:
CaliforniaProposion65listschemicalsubstancesknowntothestatetocausecancer,birthdefects,death,
seriousillnessorotherreproducveharm.Thisproductmaycontainsuchsubstances,betheiroriginfromfuel
combuson(gas,oil)orcomponentsoftheproductitself.
SafetyBehaviorsandPraccesfortheConsumerandInstaller
• Beforeoperang,smellallaroundtheappliance
areaforgas.Besuretosmellnexttothefloor
becausesomegasisheavierthanairandwillsele
onthefloor.
• Keeptheareaaroundtheapplianceclearandfree
fromcombusblematerials,gasoline,andother
flammablevaporsandliquids.
• Combusbleconstruconreferstoadjacentwalls
andceilingandshouldnotbeconfusedwith
combusbleorflammableproductsandmaterials.
Combusbleand/orflammableproductsand
materialsshouldneverbestoredinthevicinityof
thisoranygasappliance.
• Alwayscheckthewatertemperaturebefore
enteringashowerorbath.
• Toprotectyourselffromharm,beforeperforming
maintenance:
◊ Turnofftheelectricalpowersupplyby
unpluggingthepowercordorbyturningoffthe
electricityatthecircuitbreaker.(The
temperaturecontrollerdoesnotcontrolthe
electricalpower.)
◊ Turnoffthegasatthemanualgasvalve,usually
locatedimmediatelybelowthewaterheater.
◊ Turnofftheincomingwatersupply.Thiscanbe
doneattheisolaonvalveimmediatelybelow
thewaterheaterorbyturningoffthewater
supplytothebuilding.
WARNING
• Useonlyyourhandtopushinorturnthegas
controlknob.Neverusetools.Iftheknobwillnot
pushinorturnbyhand,donottrytorepairit;calla
licensedprofessional.Forceoraemptedrepair
mayresultinafireorexplosion.
• Donotusethisapplianceifanyparthasbeenunder
water.Immediatelycallalicensedprofessionalto
inspecttheapplianceandtoreplaceanypartofthe
controlsystemandanygascontrolwhichhasbeen
underwater.
• Donotusesubstutematerials.Useonlyparts
cerfiedwiththeappliance.
• Shouldoverheangoccurorthegassupplyfailto
shutoff,turnoffthemanualgascontrolvalvetothe
appliance.
• DonotadjusttheDIPswitchunlessspecifically
instructedtodoso.
• Donotuseanextensioncordoranadapterplug
withthisappliance.
• Anyalteraontotheapplianceoritscontrolscanbe
dangerousandwillvoidthewarranty.

4ValueSeriesManual
Alicensedprofessionalmustinstalltheappliance,
inspectit,andleaktestitbeforeuse.Thewarranty
willbevoidedduetoimproperinstallaon.
Theinstallershouldhaveskillssuchas:
• gassizing
• connecnggaslines,waterlines,valves,
electricity,
• knowledgeofapplicablenaonal,state,and
localcodes.
• installingvenngthroughawallorroof
Ifyoulacktheseskillscontactalicensedprofessional.
InstallaonInstrucons
InstallaonSteps
PrepareforInstallaon......................................5
DetermineInstallaonLocaon........................6
ChecklisttoDetermineInstallaonLocaon...12
MounttoWall..................................................12
RemovetheFrontPanel..................................12
InstallaonofVenng(indoormodelsonly)...13
Condensate(indoormodelsonly)
....................15
ChecklistforVenngandCondensate
(indoormodelsonly)........................................15
InstallaonofPlumbing...................................16
ChecklistforPlumbing.....................................18
InstallaonofGasSupply................................18
ConnectElectricity...........................................20
AdjustforHighAltude...................................20
AdjustforVentLength(indoormodelsonly)..20
ChecklistforGasandElectricity.......................20
InstallaonofTemperatureController............21
FinalChecklist..................................................23
GeneralInstruconsInstallerQualificaons
DONOT
• DonotinstalltheV75iortheV65ioutdoors.
• DonotinstalltheV75eortheV65eindoors.
• Donotinstalltheapplianceinanareawherewater
leakageoftheunitorconneconswillresultin
damagetotheareaadjacenttotheapplianceorto
lowerfloorsofthestructure.Whensuchlocaons
cannotbeavoided,itisrecommendedthata
suitabledrainpan,adequatelydrained,beinstalled
undertheappliance.Thepanmustnotrestrict
combusonairflow.
• Donotobstructtheflowofcombusonand
venlaonair.Combusonairshallnotbe
suppliedfromoccupiedspaces.
• Donotusethisapplianceinanapplicaonsuchas
apoolorspaheaterthatuseschemicallytreated
water.(Thisapplianceissuitableforfillinglargeor
whirlpoolspatubswithpotablewater.)
• Donotusesubstutepartsthatarenotauthorized
forthisappliance.
MUSTDO
• Theinstallaonmustconformwithlocalcodesor,
intheabsenceoflocalcodes,withtheNaonal
Fuel Gas Code, ANSI Z223.1/NFPA 54,orthe
Natural Gas and Propane Installaon Code, CSA
B149.1.Ifinstalledinamanufacturedhome,the
installaonmustconformwiththeManufactured
Home Construcon and Safety Standard, Title 24
CFR, Part 3280and/orCAN/SCA Z240 MH Series,
Mobile Homes.
• Theappliance,wheninstalled,mustbeelectrically
groundedinaccordancewithlocalcodesor,inthe
absenceoflocalcodes,withtheNaonal Electrical
Code, ANSI/NFPA 70,ortheCanadian Electrical
Code, CSA C22.1.
• Theapplianceanditsappliancemaingasvalve
mustbedisconnectedfromthegassupplypiping
systemduringanypressuretesngofthatsystem
attestpressuresinexcessof1/2psi(3.5kPa)
(13.84inW.C.).
Typeofinstallaon
• Forinstallaoninresidenalapplicaons.
• Cerfiedforinstallaoninmanufactured(mobile)
homes.

ValueSeriesManual5
Prepareforinstallaon
Partsincluded
Toolsneeded
Materialsneeded
• Theappliancemustbeisolatedfromthegassupply
pipingsystembyclosingitsindividualmanual
shutoffvalveduringanypressuretesngofthegas
supplypipingsystemattestpressuresequaltoor
lessthan1/2psi(3.5kPa)(13.84inW.C.).
• Youmustfollowtheinstallaoninstruconsand
thoseinCare and Maintenanceforadequate
combusonairintakeandexhaust.
INFORMATION
• Ifawaterheaterisinstalledinaclosedwater
supplysystem,suchasonehavingabackflow
preventerinthecoldwatersupplyline,means
shallbeprovidedtocontrolthermalexpansion.
Contactthewatersupplierorlocalplumbing
inspectoronhowtocontrolthermalexpansion.
• Shouldoverheangoccurorthegassupplyfailto
shutoff,turnoffthemanualgascontrolvalveto
theappliance.
• Keeptheairintakelocaonfreeofchemicalssuch
aschlorineorbleachthatproducefumes.These
fumescandamagecomponentsandreducethelife
ofyourappliance.
• Tanklesswaterheater
• MC‐91‐2temperaturecontroller(integratedinto
indoormodels;providedwithoutdoormodels)
• Pipewrenches(2)
• Adjustablepliers
• Screwdrivers(2)
• Wirecuers
• Gloves
• Safetyglasses
• Level
Toolsthatmightbeneeded
• Hammerdrillwith
concretebits
• Saw
• Threadingmachinewith
headsandoiler
• Coredrillwithdiamond
head
• Torchset
• Coppertubingcuer
• Steelpipecuer
Materialsthatmaybeneeded
• Soapsoluon
• Approvedvenng
• Teflontape
(recommended)orpipe
compound
• Pressurereliefvalve
• Heattape
• Pipeinsulaon
• Electricalwireand
conduitperlocalcode
• Concretewallanchors
• Oponalpipecover
• Oponaltemperature
controller
• 5/8”IDPVCflexible
tubing
• 2conductor22AWG
wireforcontroller
• Singlegangelectrical
box
• Wirenuts
• Unions,drainvalves,
isolaonvalves

6ValueSeriesManual
Environment
Airsurroundingthewaterheater,venng,andvent
terminaon(s)isusedforcombusonandmustbe
freeofanycompoundsthatcausecorrosionof
internalcomponents.Theseincludecorrosive
compoundsthatarefoundinaerosolsprays,
detergents,bleaches,cleaningsolvents,oilbased
paints/varnishes,andrefrigerants.Theairinbeauty
shops,drycleaningstores,photoprocessinglabs,and
storageareasforpoolsuppliesoencontainsthese
compounds.Thereforeitisrecommendedthat
outdoormodelsbeusedfortheselocaonswhere
possible.
Thewaterheater,venng,andventterminaon(s)
shouldnotbeinstalledinanyareaswheretheairmay
containthesecorrosivecompounds.Ifitisnecessary
forawaterheatertobelocatedinareaswhichmay
containcorrosivecompounds,thefollowing
instruconsarestronglyrecommended.
IMPORTANTCONSIDERATIONSFOR:
Indoor/InternalWaterHeaters
• DONOTInstallinareaswhereairforcombuson
canbecontaminatedwithchemicals.
• Beforeinstallaon,considerwhereairhasthe
abilitytotravelwithinthebuildingtothewater
heater.
• Wherepossible,installthewaterheaterina
sealedclosetsothatitisprotectedfromthe
potenalofcontaminatedindoorair.
• Chemicalsthatarecorrosiveinnatureshouldnot
bestoredorusednearthewaterheater.
Outdoor/ExternalWaterHeatersandVent
TerminaonsofIndoor/InternalWaterHeaters
• Installthewaterheaterasfarawayaspossible
fromexhaustventhoods.
• Installasfarawayaspossiblefromairinlet
vents.Corrosivefumesmaybereleasedthrough
theseventswhenairisnotbeingbroughtin
throughthem.
• Chemicalsthatarecorrosiveinnatureshouldnot
bestoredorusednearthewaterheaterorvent
terminaon.
Damageandrepairduetocorrosivecompoundsin
theairisnotcoveredbywarranty.
Consideraonofcareforyourwaterheatershould
includeevaluaonofwaterquality.
Waterthatcontainschemicalsexceedingthelevels
belowaffectanddamagetheheatexchanger.
Replacementoftheheatexchangerduetowater
qualitydamageisnotcoveredbythewarranty.
MaximumLevel
TotalHardnessUpto200mg/L
Aluminum*Upto0.2mg/L
Chlorides*Upto250mg/L
Copper*Upto1.0mg/L
Iron*Upto0.3mg/L
Manganese*Upto0.05mg/L
pH*6.5to8.5
TDS(TotalDissolved
Solids)*
Upto500mg/L
Zinc*Upto5mg/L
DetermineInstallaonLocaon
WaterQuality
*Source:Part143NaonalSecondaryDrinkingWater
Regulaons
Ifyouinstallthiswaterheaterinanareathatis
knowntohavehardwaterorthatcausesscalebuild‐
upthewatermustbetreatedand/ortheheat
exchangerflushedregularly.
Whenscalebuild‐upintheheatexchangerbeginsto
affecttheperformanceofthewaterheater,a
diagnosccode“LC#”willdisplay.Flushtheheat
exchangertopreventdamagetoit.Scalebuildupis
causedbyhardwatersetatahightemperature.
Rinnaiprovidesa“ScaleControlSystem”thatoffers
superiorlimescaleprevenonandcorrosioncontrol
byfeedingablendofcontrolcompoundsintothe
watersupply.
Youmustensurethatclearanceswillbemetandthat
theventlengthwillbewithinrequiredlimits.
Considertheinstallaonenvironment,waterquality,
andneedforfreezeprotecon.Requirementsforthe
gasline,waterlines,electricalconnecon,and
condensatedisposalcanbefoundintheirrespecve
installaonseconsofthismanual.

ValueSeriesManual7
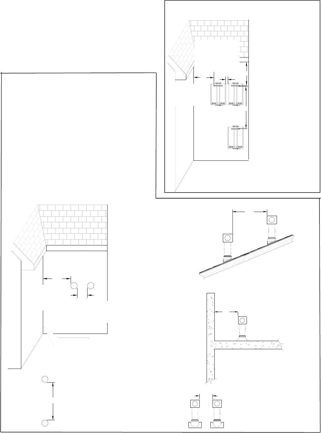
VentTerminaonClearances
INSIDE
CORNER DETAIL
FIXED
CLOSED
OPERABLE
FIXED
CLOSED
OPERABLE
B
B
B
A
J
BM
C
F
B
B
E
D
L
G
A
H
K
I
[1]Aventshallnotterminatedirectlyaboveasidewalkorpaveddriveway
thatislocatedbetweentwosinglefamilydwellingsandservesboth
dwellings.
[2]Permiedonlyifveranda,porch,deck,orbalconyisfullyopenona
minimumoftwosidesbeneaththefloor.
∗ ForclearancesnotspecifiedinANSI Z223.1/NFPA 54,clearancesarein
accordancewithlocalinstallaoncodesandtherequirementsofthegas
supplier.
Clearancetooppositewallis24inches(60cm).
X
V
AIRSUPPLYINLET
VENTTERMINAL
AREAWHERETERMINAL
ISNOTPERMITTTED
Forindoormodels,youmustinstallaventterminaontobringincombusonairandexpelexhaust.
SNOW
TERMINATION
Clearance in
Ref. A also
applies to
anticipated
snow line
RefDescriponCanadianInstallaonsUSInstallaons
AClearanceabovegrade,veranda,porch,deck,orbalcony12inches(30cm)12inches(30cm)
BClearancetowindowordoorthatmaybeopened36inches(91cm)12inches(30cm)
CClearancetopermanentlyclosedwindow**
DVercalclearancetovenlatedsoffit,locatedabovetheterminalwithina
horizontaldistanceof2feet(61cm)fromthecenterlineoftheterminal**
EClearancetounvenlatedsoffit**
FClearancetooutsidecorner**
GClearancetoinsidecorner**
HClearancetoeachsideofcenterlineextendedabovemeter/regulator
assembly
3feet(91cm)withinaheight15
feet(4.5m)abovethemeter/
regulatorassembly
*
IClearancetoserviceregulatorventoutlet36inches(91cm)*
JClearancetononmechanicalairsupplyinlettobuildingorthecombuson
airinlettoanyotherappliance36inches(91cm)12inches(30cm)
KClearancetoamechanicalairsupplyinlet6feet(1.83m)3feet(91cm)aboveifwithin10
feet(3m)horizontally
LClearanceabovepavedsidewalkorpaveddrivewaylocatedonpublic
property7feet(2.13m)1*
MClearanceunderveranda,porch,deck,orbalcony 12inches(30cm)2 *

8ValueSeriesManual
24"
V
Checkonwhetherlocalcodessupersedetheseclearances.
• Avoidterminaonlocaonsnearadryervent.
• Avoidterminaonlocaonsnearcommercial
cookingexhaust.
• Youmustinstallaventterminaonatleast12
inchesfromtheground
60"
V
V
(1.52m)
between
terminalsat
differentlevels
(0.61m)towallorparapet
(0.30m)between
terminalsatsame
level
12"
V V
(1.52m)vercally
betweenterminals
V
60"
V
Addionalclearances‐V75i,V65i
12"
12"
36"
INSIDE
CORNER
VV
(0.30m)to
aninside
corner(0.30m)between
terminalsatsame
level
Importantconsideraonsforlocangvent
terminaonunderasoffit(venlatedorunvenlated
oreavevent;ortoadeckorporch)
• Donotinstallventterminaonunderasoffitvent
suchthatexhaustcanenterthesoffitvent
• Installventterminaonsuchthatexhaustand
risingmoisturewillnotcollectunder
eaves.Discoloraontotheexteriorofthe
buildingcouldoccurifinstalledtooclose.
• Donotinstalltheventterminaontooclose
underthesoffitwhereitcouldpresent
recirculaonofexhaustgasesbackintothe
combusonairintakepartoftheterminaon

ValueSeriesManual9
2"
12"
60"
36"
Localcodessupersedetheseclearances.
• Avoidterminaonlocaonsnearadryervent.
• Avoidterminaonlocaonsnearcommercial
cookingexhaust.
Addionalclearances
V75e,V65e
(0.30m)toan
insidecorner
(50mm)between
terminalsatsame
level
(1.52m)vercally
betweenterminals
(0.91m)tovenlatedorunvenlated
soffitorevevent;ortoadeckorporch

10ValueSeriesManual
Unitclearances
*0inchesfromventcomponentsandcondensate
drainline.
Theclearanceforservicingis24inchesinfrontofthe
waterheater.
Forclosetinstallaon,clearanceis6inches(152mm)
fromthefront.
Indoormodels:V75i,V65iOutdoormodels:V75e,V65e
Theclearanceforservicingis24inchesinfrontofthe
waterheater.
toCombusbles
inches(mm)
toNon‐
Combusbles
inches(mm)
TopofHeater12(305)2(51)
BackofHeater0(zero)0(zero)
Front(Panel)24(610)0(zero)
Front(Exhaust)24(610)24(610)
SidesofHeater6(152)1/8(3.2)
Ground/Boom12(305)2(51)
toCombusbles
inches(mm)
toNon‐
Combusbles
inches(mm)
TopofHeater6*(152)2*(51)
BackofHeater0(zero)0(zero)
FrontofHeater6(152)6(152)
SidesofHeater2(51)1/2(13)
Ground/Boom12(305)12(305)
Vent0(zero)0(zero)
to side
to front
to top
to ground/bottom
to side
to front
to top
to ground/bottom

ValueSeriesManual11
FreezeProtecon
Makesurethatincaseoffreezingweatherthatthe
waterheateranditswaterlinesareprotectedto
preventfreezing.Damageduetofreezingisnot
coveredbythewarranty.
Lossoffreezeproteconmayresultinwaterdamage
fromaburstheatexchangerorwaterlines.
Withelectricalpowersupplied,thewaterheaterwill
notfreezewhentheoutsideairtemperatureisascold
as–22°F(‐30°C)forindoormodelsorisascoldas–4°F
(‐20°C)foroutdoormodels,whenprotectedfrom
directwindexposure.Becauseofthe“wind‐chill”
effect,anywindorcirculaonoftheairontheunit
willreduceitsabilitytofreezeprotect.
Theunitmaybedrainedmanually.However,itis
highlyrecommendedthat:
• draindownsolenoidvalvesareinstalledthatwill
automacallydraintheunitifpowerislost.
Theseareavailableinakit,104000059.(The
condensatetrapdrainplugandwaterdrainplug
arenotaffectedbytheautodraindownsolenoid
valvesandwillhavetobemanuallyopened.)
• asurgeprotectorwithterminalsisinstalledwhich
allowsthesolenoidvalvestooperateiftheunitis
disabledduetoadiagnosccode.Thisis
availableas104000057.
Inaddion,thesolenoidvalvesshouldbeconnected
electricallytoasurgeprotectorwithterminals.This
allowsthesolenoidvalvestooperateifthewater
heaterisdisabledduetoadiagnosccode.
Thefreezeproteconfeatureswillnotpreventthe
externalpipingfromfreezing.Itisrecommendedthat
hotandcoldwaterpipesareinsulated.Pipecover
enclosuresmaybepackedwithinsulaonforadded
freezeprotecon.
Intheeventofapowerfailureattemperaturesbelow
freezingthewaterheatershouldbedrainedofall
watertopreventfreezingdamage.Inaddion,drain
thecondensatetrapanddrainline.
Maximumventlength
(indoormodelsonly)
1.Determinethenumberof90degreeelbowsin
theventsystem.(Two45degreeelbowscountas
one90degreeelbow.)
2.Refertothetabletofindthemaximumvent
lengthbasedonthenumberofelbows.
3.AdjustswitchNo.1intheSW1DIPswitch(tan
switches)ifrequiredbytheapplicablenote.
1 Ifthelengthisgreaterthan21(6.4m)then
moveswitchNo.1(SW1)toOFF.
2 Ifthelengthisgreaterthan15(4.6m)then
moveswitchNo.1(SW1)toOFF.
3 Ifthelengthisgreaterthan9(2.7m)thenmove
switchNo.1(SW1)toOFF.
4MoveswitchNo.1(SW1)toOFF.
Example:Ifyouhaveoneelbowthenyourmaximum
ventlengthis35feet(10.7m).Ifyour
actuallengthisgreaterthan15(4.6m)
thenmoveswitchno.1(SW1)toOFF.
Numberof
90°Elbows
Maximumventlength
041(12.5m)1
135(10.7m)2
229(8.8m)3
323(7.0m)4
417(5.2m)4
511(3.4m)4
65(1.5m)4
Ifyouhavealongerventlength(seeabove),switch
No.1isrequiredtobeintheOFFposion.This
ensuresthewaterheaterwillrunproperly.Blocked
fluediagnosccodesandshutdownsmayresultif
switchNo.1isnotinthecorrectposion.
NOTICE

12ValueSeriesManual
MounttoWall
wallinstallaon
brackets
ChecklisttoDetermineInstallaon
Locaon
□Thewaterheaterisnotexposedtocorrosive
compoundsintheair.
□Thewaterheaterlocaoncomplieswiththe
clearances.
□Forindoormodels,theplannedvenngwillnot
exceedthemaximumlengthforthenumberof
elbowsused.
□Theplannedvenngterminaon/airintake
locaonmeetstheclearances.
□Thewatersupplydoesnotcontainchemicalsor
exceedtotalhardnessthatwilldamagetheheat
exchanger.
□Astandard3prong120VAC,60Hzproperly
groundedwalloutlet(forindoormodels)orother
120VAC,60Hzsourceisavailable.
□Theinstallaonmustconformwithlocalcodesor,
intheabsenceoflocalcodes,withtheNaonal
Fuel Gas Code, ANSI Z223.1/NFPA 54,orthe
Natural Gas and Propane Installaon Code, CSA
B149.1.Ifinstalledinamanufacturedhome,the
installaonmustconformwiththeManufactured
Home Construcon and Safety Standard, Title 24
CFR, Part 3280and/orCAN/SCA Z240 MH Series,
Mobile Homes.
□Leavetheenremanualtapedtothewater
heater(indoormodels),temperaturecontroller
(outdoormodels),orgivetheenremanual
directlytotheconsumer.
1.Idenfytheinstallaonlocaonandconfirmthat
theinstallaonwillmeetallrequiredclearances.
2.Securelyaachthewaterheatertothewall
usinganyoftheholesinthewallinstallaon
bracketswhichareatthetopandboomofthe
waterheater.Ensurethattheaachment
strengthissufficienttosupporttheweight.
Refertotheweightofthewaterheaterinthe
Specificaonssecon.
Usealevelingtooltoensurethatthewater
heaterislevel.Properoperaonrequiresthat
thewaterheaterbelevel.
NOTE:Thewaterheatershouldbeinstalledinan
uprightposion.Donotinstallupsidedownoronits
side.
RemovetheFrontPanel
Slidetheplasctrimpiecesoneachsideofthewater
heatertoexposethescrews.
Removethe4screwsandpulloffthefrontpanel.

ValueSeriesManual13
ManufacturerListedandTestedVentProducts
forV75iandV65iTelephoneFaxContact
UbbinkRoluxVentSystem 800‐621‐9419678‐829‐1666www.rinnai.us
Heat‐FabSaf‐TVentSCsystem800‐772‐0739413‐863‐4803custsvc@heat‐fab.com,
www.heaab.com
Metal‐FabCorr/GuardVent/AirIntakeSystem800‐835‐2830316‐943‐2717info@mtlfab.com,
www.metal‐fabinc.com
Installaonofvenng(indoormodelsonly)
Installthecorrectvenngforyourmodelaccordingtothevenngmanufacturer’sinstruconsandthe
guidelinesbelow.
Refertothemanufacturer’stechnicalliteratureforspecificpartnumbersandinstrucons.
VenngGuidelines
DONOT
• DonotusePVC,CPVC,ABSorgalvanizedmaterial
toventthisappliance.
• Donotcombineventcomponentsfromdifferent
manufacturers.
• Ventdiametermustnotbereduced.
• Donotconnectthevenngsystemwithan
exisngventorchimney.
• Donotcommonventwiththeventpipeofany
otherwaterheaterorappliance.
MUSTDO
• Thiswaterheaterisadirectventwaterheaterand
thereforeiscerfiedandlistedwiththevent
system.Youmustuseventcomponentsthatare
cerfiedandlistedwiththewaterheatermodel.
• Theventsystemmustventdirectlytotheoutside
ofthebuildinganduseoutsideairforcombuson.
• Avoiddipsorsagsinhorizontalventrunsby
installingsupportspertheventmanufacturer’s
instrucons.
• Supporthorizontalventrunseveryfourfeetand
allvercalventrunseverysixfeetorin
accordancewithlocalcodes.
• Venngshouldbeasdirectaspossiblewitha
minimumnumberofpipefings.
• Ventconneconsmustbefirmlypressedtogether
sothatthegasketsformanairghtseal.
• Theventpiececonnectedtothewaterheater
mustbesecuredwithoneself‐tappingscrew.
INFORMATION
• Refertotheinstruconsoftheventsystem
manufacturerforcomponentassembly
instrucons.
• Iftheventsystemistobeenclosed,itissuggested
thatthedesignoftheenclosureshallpermit
inspeconoftheventsystem.Thedesignofsuch
enclosureshallbedeemedacceptablebythe
installerorthelocalinspector.
NOTICE
Ifitbecomesnecessarytoaccessanenclosedvent
systemforserviceorrepairs,Rinnaiisnotresponsible
foranycostsordifficulesinaccessingthevent
system.Thewarrantydoesnotcoverobtaining
accesstoaventsysteminanenclosedenvironment.

14ValueSeriesManual
FlueInstallaon(indoormodelsonly)
VercalTerminaon
(condensatecollectormustbeusedinallinstallaons)
3in(75mm)
minimum
3in(75mm)
minimum
HorizontalTerminaonusingthe
CondensateCollector
3in(75mm)
minimum
Condensate
Trap
Toadjustthecondensatecollectorposionorto
replacethefemaleventtopwithamaleventtop:
1.Loosenthe4screwsattherearbracket
2.Slidethebracketawayfromthefemaleventtop.
3.Removethe4screwsaachingthefemaleventtop
tothewaterheater.
4.Liupthefemaleventtopandreposionasdesired
(orreplacewithamaleventtop).
5.Installthe4screwsattheventtopandghtenthe4
screwsatthebracket.
Securethefirstventcomponenttothewaterheater
withoneself‐tappingscrewattheholelocatedabove
thecondensatecollector.
Bracket
CondensateCollector
SecuringScrew
HorizontalTerminaonwithoutusingtheCondensateCollector
MaximumHeight*
5feet(1.52m)
Regionsofcoldclimatewillcreatemore
condensateintheventsystem.The
condensatecollectorshouldbeusedin
coldclimates.
Ifmorethanoneelbowisusedinthe
vercalseconthecondensatecollector
mustbeused.
*Thecondensatecollectormustbeusedin
horizontalterminaonsifavercalrisein
theventsystemexceeds5.
Ifthecondensatecollectorisnotused,thedrainpipe
mustbecappedtopreventexhaustgasesand
condensatefromenteringthebuilding.Thecapis
suppliedontheappliance.
WARNING
Installthevenngterminaonaccordingtothediagramsandinstruconsbelow.

ValueSeriesManual15
Condensate
(indoormodelsonly)
Condensateformaoncanoccurinhighefficiency
directventappliances.Withoutproperdrainage
condensatewilldamagetheheatexchanger.
Topreventcondensatedamagefollowthese
instrucons.
DONOT
• Donotallowcondensatetoenterthewater
heater.
• Donotconnectthecondensatedrainpipedirectly
totherainsewer.
• Donotconnectthecondensatedrainlinewithan
aircondioningevaporatorcoildrain.
MUSTDO
• Useonlyventthatisapprovedandidenfiedas
acceptableforyourparcularmodel.
• Forvercalterminaons,installacondensatedrain
andtrapascloseaspossibletotheappliance.
• Slopethevenngtowardtheapplianceaccording
totheventmanufacturersinstallaoninstrucons.
• Allcondensatemustdrainandbedisposedof
accordingtolocalcodes.
• UseonlyPVCorCPVCpipeforthecondensate
drainline.
• Thecondensatedrainpipe(alongitsenrelength)
mustbeatleastthesamediameterasthedrain
line,(5/8inchNPT).
• Theendofthecondensatedrainpipeshouldbe
opentotheatmosphere.Theendshouldnotbe
underwaterorothersubstances.
• Tominimizefreezingofthecondensate,runthe
condensatedrainlinethroughaninteriorwallor
betweeninsulaonandaninteriorwall.
• Thecondensatecollectorshouldbeusedforall
hydronicheangapplicaons.
ChecklistforVenngand
Condensate(indoormodelsonly)
□Verifyproperclearancesaroundtheventsandair
intakes.
□Ensureyouhaveusedthecorrectvenng
productsforthemodelinstalledandthatyou
havecompletelyfollowedthevenng
manufacturer’sinstallaoninstruconsandthese
installaoninstrucons.
□Verifythattheventpipehasadownwardslopeor
gradetotheoutsideof1/4inchperfoot(1.2°)
ORiftheventpipeisslopedtowardthewater
heater(assomelocalcodesrequire),thata
condensatecollectorisinstalledtoallow
condensaontodrainawayfromthewater
heatertoaproperdrainsource.
□Verifythatcondensatewillnotbeallowedto
drainbackintothewaterheater.
□Verifythattheventsystemdoesnotexceedthe
maximumlengthforthenumberofelbowsused.
INFORMATION
• Acondensatetrapisavailable,P/N222053.
• Regionsofcoldclimatewillcreatemore
condensateintheventsystem.Thecondensate
collectorshouldbeusedincoldclimates.
• Thecondensatedrainpipeshouldbeasshortas
possibleandhaveadownwardpitch.

16ValueSeriesManual
InstallaonofPlumbing
Amanualwatercontrolvalvemustbeplacedinthe
waterinletconnecontothewaterheaterbeforeitis
connectedtothewaterline.Unionsmaybeusedon
boththehotandcoldwaterlinesforfutureservicing
anddisconneconoftheunit.
DONOT
• Donotintroducetoxicchemicalssuchasthose
usedforboilerwatertreatmenttothepotable
waterusedforspaceheang.
MUSTDO
• Thepiping(includingsolderingmaterials)and
componentsconnectedtothisappliancemustbe
approvedforuseinpotablewatersystems.
• Purgethewaterlinetoremovealldebrisandair.
Debriswilldamagethewaterheater.
• Iftheappliancewillbeusedasapotablewater
source,itmustnotbeconnectedtoasystemthat
waspreviouslyusedwithanonpotablewater
heangappliance.
• Ensurethatthewaterfilteronthewaterheateris
cleanandinstalled.
PipingRequirements
PressureReliefValveRequirements
Installthepressurereliefvalveaccordingtolocal
plumbingcodesandtheseinstrucons.
Anapprovedpressurereliefvalveisrequiredbythe
American Naonal Standard (ANSI Z21.10.3) forall
waterheangsystems,andshallbeaccessiblefor
servicing.
DONOT
• Donotplugthereliefvalveanddonotinstallany
reducingfingsorotherrestriconsintherelief
line.Therelieflineshouldallowforcomplete
drainageofthevalveandtheline.
• Donotplaceanyothertypevalveorshutoff
devicebetweenthereliefvalveandthewater
heater.
MUSTDO
• Thereliefvalvemustcomplywiththestandardfor
Relief Valves and Automac Gas Shutoff Devices for
Hot Water Supply Systems ANSI Z21.22and/orthe
standardTemperature, Pressure, Temperature and
Pressure Relief Valves and Vacuum Relief Valves,
CAN1‐4.4.
• Thereliefvalvemustberatedupto150psiandto
atleastthemaximumBTU/hroftheappliance.
• Thedischargefromthepressurereliefvalveshould
bepipedtothegroundorintoadrainsystemto
preventexposureorpossibleburnhazardsto
humansorotherplantoranimallife.Followlocal
codes.Waterdischargedfromthereliefvalve
couldcausesevereburnsinstantly,scalds,or
death.
• Thepressurereliefvalvemustbemanually
operatedonceayeartocheckforcorrect
operaon.
• Thereliefvalveshouldbeaddedtothehotwater
outletlineandnearthehotwateroutletaccording
tothemanufacturer’sinstrucons.DONOTplace
anyothertypevalveorshutoffdevicebetween
thereliefvalveandthewaterheater.
INFORMATION
• Ifareliefvalvedischargesperiodically,thismaybe
duetothermalexpansioninaclosedwatersupply
system.Contactthewatersupplierorlocal
plumbinginspectoronhowtocorrectthis
situaon.Donotplugthereliefvalve.
• TheAmerican Naonal Standard (ANSI Z21.10.3)
doesnotrequireacombinaontemperatureand
pressurereliefvalveforthisappliance.However,
localcodesmayrequireacombinaon
temperatureandpressurereliefvalve.
IsolaonValves
Rinnaistronglyrecommendstheinstallaonof
isolaonvalvesonthecoldandhotwaterlines
becausetheyprovidetheabilitytoisolatethewater
heaterfromthestructure’splumbingandallowquick
accesstoflushtheheatexchanger.Flushingtheheat
exchangerregularlyisrequiredaspartoftheproper
maintenanceforthiswaterheater.

ValueSeriesManual17
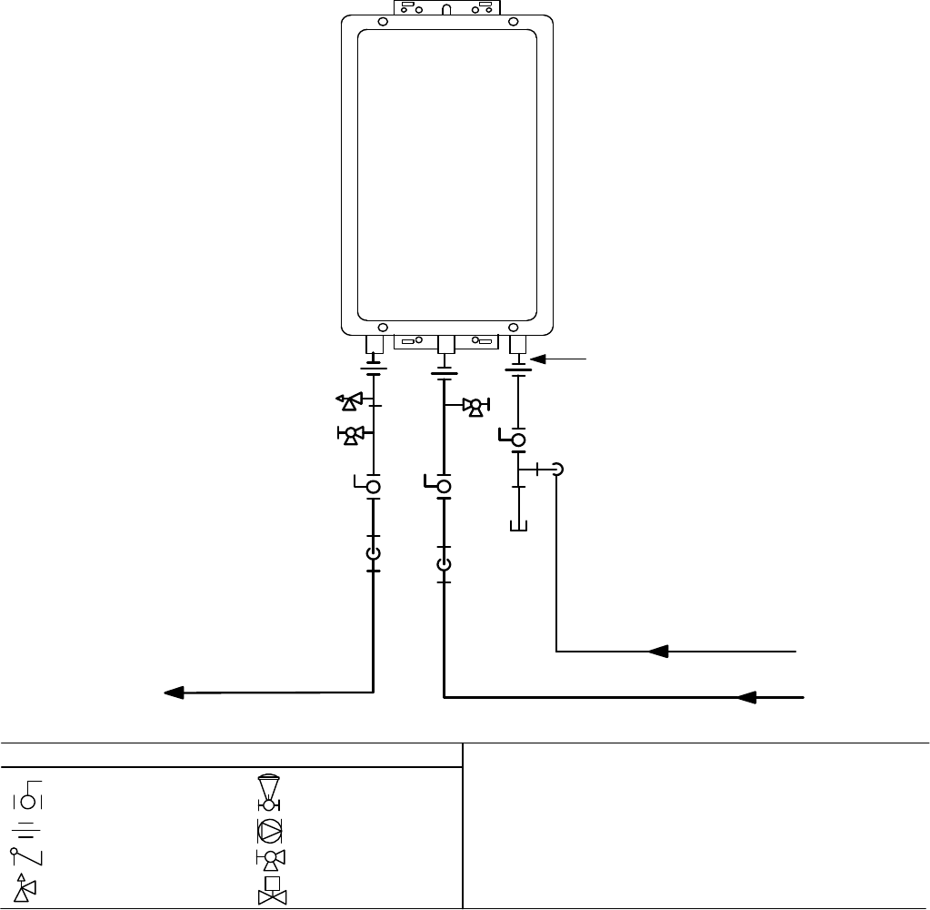
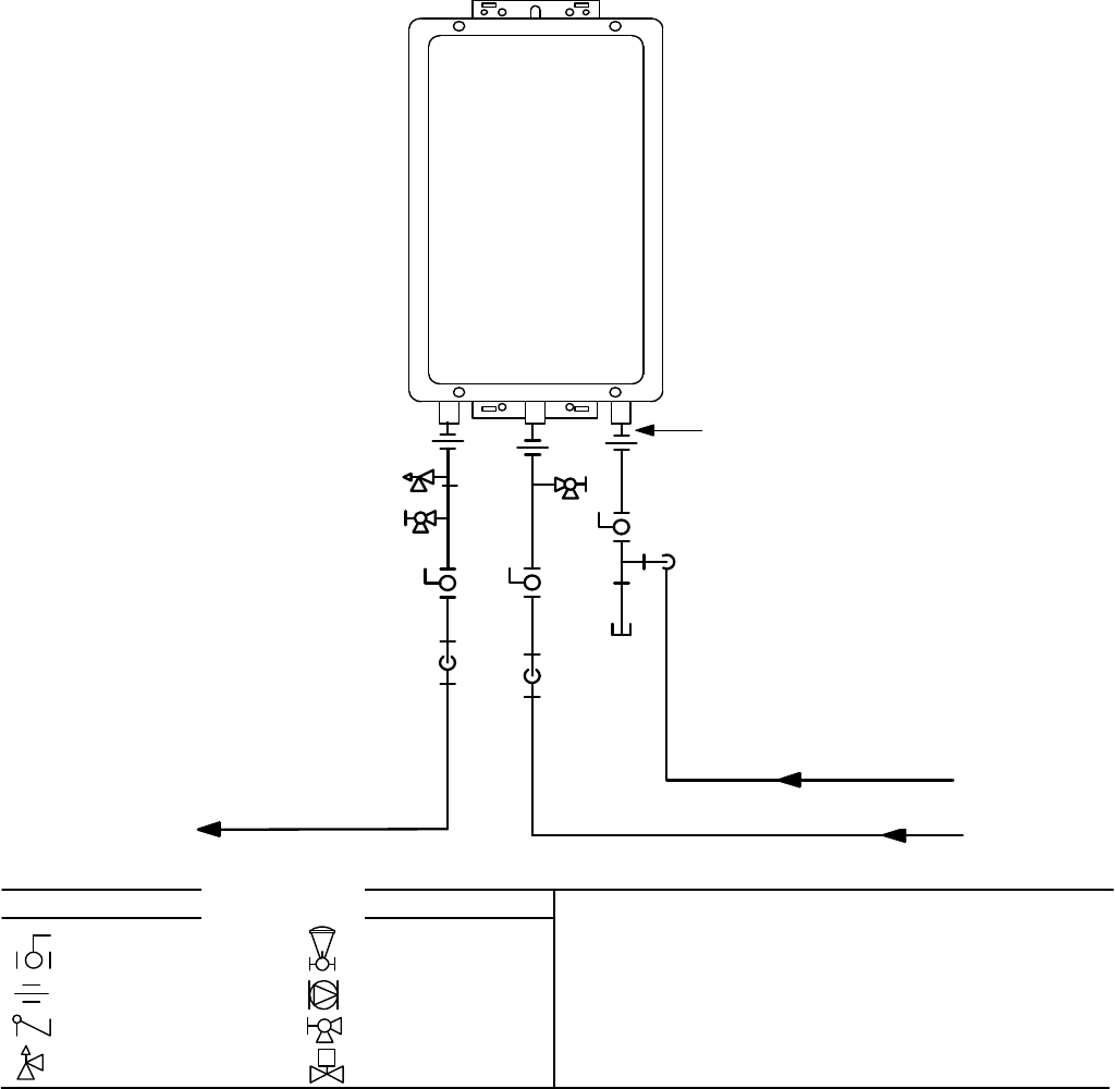
PipingDiagramforBasicInstallaon
GasSupply
3/4"ColdWaterSupplyLine
3/4" Hot Water Supply Line
Rinnai
Water Heater
Rinnai
Equipment List
Rinnai
Water Heaters
RIK-KIT (Optional)
(3/4" Fittings Include:
2 Unions, 2 Ball Valves,
2Drain Valves and
1 Pressure Relief Valve.)
QTY
1
1
3/4"GasConnection
For Building Fixtures
Pressure Relief Valve
3/4" Ball Valve
3/4" Union
Check Valve
S
Pressure Regulator
Circulating Pump
Solenoid Valve
Boiler Drain Valve
KEY
This is not an engineered drawing. It is intended only as a guide and not
as a replacement for professionally engineered project drawings. This
drawing is not intended to describe a complete system. It is up to the
contractor/engineer to determine the necessary components and
configuration of the particular system being installed. This drawing does
not imply compliance with local building code requirements. It is the
responsibility of the contractor/engineer to ensure installation is in
accordance with all local building codes. Confer with local building
officials before installation.

18ValueSeriesManual
ConnectWaterHeatertoWaterSupply
Waterconneconstothetanklesswaterheater
shouldfollowallstateandlocalplumbingcodes.
Ifthisisastandardinstallaon,refertothePiping
DiagramforBasicInstallaon.
1.Plumbwatersupplytothetanklesswaterheater
onthe3/4”MNPTconneconattheboomof
theunitmarked“WaterInlet”,whichisthecold
watersupply.
2.Plumbthebuildinghotwatersupplytothe3/4”
MSPTconneconmarked“WaterOutlet”,which
isthehotwatersupply.
Ifapipecoverwillbeinstalled,makesurewaterlines
tothewaterheaterfit.
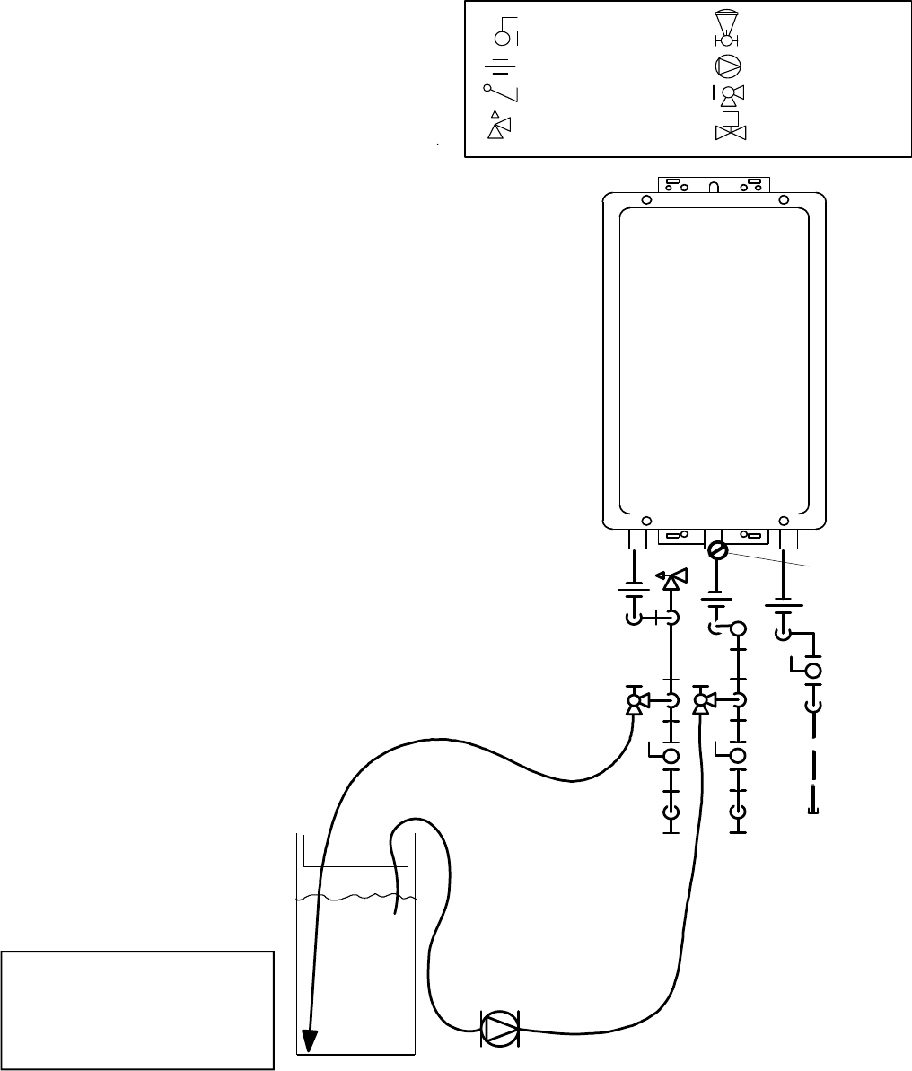
ChecklistforPlumbing
□Purgethewaterlineofalldebrisandairby
closingthehotisolaonvalveandopeningthe
coldisolaonvalveanditsdrain.Debriswill
damagethewaterheater.Useabucketorhose
ifnecessary.
□Ensurethathotandcoldwaterlinesarenot
crossedtotheunitandareleakfree.
□Ensurethatapressurereliefvalveisinstalledwith
arangthatexceedstheBTUinputofthewater
heatermodel.Refertotherangplateonthe
sideofthewaterheaterforBTUinput.
□Cleantheinletwaterfilterbyclosingthecoldand
hotwaterinletisolaon(shut‐off)valves.Puta
bucketunderthefilterattheboomofthewater
heatertocatchanywaterthatiscontainedinside
theunit.Unscrewthewaterfilter.Rinsethe
filtertoremoveanydebris.Installthefilterand
opentheisolaonvalves.
□Checkforproperwaterpressuretothewater
heater.Minimumwaterpressureis50psi.Rinnai
recommends60‐80psiformaximum
performance.
InstallaonofGasSupply
MUSTDO
• Amanualgascontrolvalvemustbeplacedinthe
gassupplylinetothewaterheater.Aunioncanbe
usedontheconneconabovetheshutoffvalve
forthefutureservicingordisconneconofthe
unit.
• Checkthetypeofgasandthegasinletpressure
beforeconnecngthewaterheater.Ifthewater
heaterisnotofthegastypethatthebuildingis
suppliedwith,DONOTconnectthewaterheater.
Contactthedealerfortheproperunittomatchthe
gastype.
• Checkthegassupplypressureimmediately
upstreamatalocaonprovidedbythegas
company.Suppliedgaspressuremustbewithin
thelimitsshownintheSpecificaonsseconwith
allgasappliancesoperang.
• Beforeplacingtheapplianceinoperaonalljoints
includingtheheatermustbecheckedforgas
ghtnessbymeansofleakdetectorsoluon,soap
andwater,oranequivalentnonflammable
soluon,asapplicable.(Sincesomeleaktest
soluons,includingsoapandwater,maycause
corrosionorstresscracking,thepipingshallbe
rinsedwithwateraertesng,unlessithasbeen
determinedthattheleaktestsoluonisnon‐
corrosive.)
• Useapprovedconnectorstoconnecttheunitto
thegasline.Purgethegaslineofanydebris
beforeconnecontothewaterheater.
GeneralInstrucons
WARNING
1.Ifyouarenotknowledgeableorqualifiedto
installgaslinesorconnecons,thencontacta
licensedprofessionaltoinstallthegassupply.
2.Turnoff120vpowersupply.
3.Turnoffthegas.
4.Gasisflammable.Donotsmokeorprovideother
ignionsourceswhileworkingwithgas.
5.Donotturnonthewaterheaterorgasunlall
fumesaregone.

ValueSeriesManual19
Sizethegaspipe
Thegassupplymustbecapableofhandlingtheenre
gasloadatthelocaon.Gaslinesizingisbasedon
gastype,thepressuredropinthesystem,thegas
pressuresupplied,andgaslinetype.Forgaspipesiz‐
ingintheUnitedStates,refertotheNaonal Fuel Gas
Code, NFPA 54.Thebelowinformaonisprovidedas
anexample.Theappropriatetablefromtheapplica‐
blecodemustbeused.
1.Forsometables,youwillneedtodeterminethe
cubicfeetperhourofgasrequiredbydividingthe
gasinputbytheheangvalueofthegas
(availablefromthelocalgascompany).Thegas
inputneedstoincludeallgasproductsatthelo‐
caonandthemaximumBTUusageatfullload
whenallgasproductsareinuse.
2.Usethetableforyourgastypeandpipetypeto
findthepipesizerequired.Thepipesizemustbe
abletoprovidetherequiredcubicfeetperhour
ofgasortherequiredBTU/hour.
Example:
Theheangvalueofnaturalgasforyourlocaonis
1000BTU/FT3.ThegasinputoftheV75iis180,000
BTU/HR.Addionalappliancesatthelocaonrequire
65,000BTU/hr.Thereforethecubicfeetperhour=
(180,000+65,000)/1000=245FT3/HR.Ifthepipe
lengthis10feetthenthe3/4inchpipesizeiscapable
ofsupplying273FT3/HRofnaturalgas.
GasInputofallgasproducts(BTU/HR)
HeangValueofGas(BTU/FT3)
CubicFeet
perHour=
(CFH)
• Anycompoundusedonthethreadedjointofthe
gaspipingshallbeatypewhichresiststheacon
ofliquefiedpetroleumgas(propane/LPG).
• Thegassupplylineshallbegasght,sized,andso
installedastoprovideasupplyofgassufficientto
meetthemaximumdemandoftheheaterandall
othergasconsumingappliancesatthelocaon
withoutlossofpressure.
INFORMATION
• Refertoanapprovedpipesizingchartifindoubt
aboutthesizeofthegasline.
Length
PipeSize(inches)
3/4111/411/2
1027351410601580
201883537261090
30151284583873
40129243499747
50114215442662
60104195400600
7095179368552
8089167343514
9083157322482
10079148304455
PipeSizingTable‐NaturalGas
InletPressure:lessthan2psi(55inchesW.C.)
PressureDrop:0.3inchesW.C.
SpecificGravity:0.60
Schedule40MetallicPipe
cubicfeetperhour
Length
PipeSize(inches)
1/23/4111/4
1029160811502350
202004187871620
301603366321300
401372875411110
50122255480985
60110231434892
80101212400821
10094197372763
PipeSizingTable‐PropaneGas
InletPressure:11.0inchesW.C.
PressureDrop:0.5inchesW.C.
SpecificGravity:1.50
Schedule40MetallicPipe
CapacityinThousandsofBTUperHour

20ValueSeriesManual
ConnectElectricity
Donotrelyonthegasorwaterpipingtogroundthe
waterheater.Ascrewisprovidedinthejunconbox
forthegroundingconnecon.
Thewaterheaterrequires120VAC,60Hzpowerfrom
aproperlygroundedcircuit.
Ifusingthe5footlongpowercord,plugitintoa
standard3prong120VAC,60Hzproperlygrounded
walloutlet.
Onoutdoormodels,adisconnectswitchmustbe
providedandinstalledfortheincoming120VAC
power.Itshouldbeatypethatissuitableforoutdoor
use.ChecktheNaonalElectricalCode,ANSI/NFPA
70andyourlocalcodesforaproperswitchtypeto
useinyourarea.
ThewiringdiagramislocatedontheTechnicalSheet
aachedtotheinsideofthefrontcover.
WARNING
Donotuseanextensioncordoranadapterplugwith
thisappliance.
Thewaterheatermustbeelectricallygroundedin
accordancewithlocalcodesandordinancesor,inthe
absenceoflocalcodes,inaccordancewiththe
NaonalElectricalCode,ANSI/NFPANo.70.
Indoorwaterheatersareequippedwithathree‐
prong(grounding)plugforyourproteconagainst
shockhazardandshouldbepluggeddirectlyintoa
properlygroundedthree‐prongreceptacle.Donot
cutorremovethegroundingterminalfromthisplug.
ChecklistforGasandElectricity
□ Amanualgascontrolvalveisplacedinthegas
linetothewaterheater.
□ Checkthegaslinesandconneconsforleaks.
□ Confirmthatthegasinletpressureiswithin
limits.
□ Confirmthatthewaterheaterisratedforthegas
typesupplied.
□ Confirmthattheelectricityissuppliedfrom120
VAC,60Hzpowersourceandisinaproperly
groundedcircuit.
□ Anextensioncordoranadapterplughasnot
beenusedwiththewaterheater.
□ ForindoormodelsverifythatswitchNo.1inthe
SW1DIPswitch(tanswitches)hasbeenadjusted
forventlengthifnecessary.Refertothesecon
onMaximumVentLength.
AdjustforHighAltude
FortheV75i/e,ontheSW1DIPswitch(tanswitches),
setswitches2and3tothevaluesshownintable
belowforyouraltude.Thedefaultsengforthe
applianceis0‐2000(0‐610m)withswitchesNo.2
andNo.3intheOFFposion.WhentheDIPswitchis
adjusted,itisnotnecessarytoadjustthegaspressure
sengforhighaltude.
TheV65i/eisnotapprovedforhighaltude
operaon.
Altude
SW1
SwitchNo.
2
SW1
SwitchNo.
3
0‐2000(0‐610m)OFFOFF
2001‐5200(610‐1585m)OFFON
5201‐7700(1585‐2347m)ONOFF
7701‐10200(2347‐3109m)ONON
AdjustforVentLength
(indoormodelsonly)
AdjustswitchNo.1intheSW1DIPswitch(tan
switches)ifrequired.Refertothesecon“Maximum
ventlength”.

ValueSeriesManual21
InstallaonofTemperatureController
ControllerLocaon
CableLengthsandSizes
• Thecontrollershouldbeoutofreachofsmall
children.
• Avoidlocaonswherethecontrollermaybecome
hot(neartheovenorradiantheater).
• Avoidlocaonsindirectsunlight.Thedigital
displaymaybedifficulttoreadindirectsunlight.
• Avoidlocaonswherethetemperaturecontroller
couldbesplashedwithliquids.
• Donotinstallinlocaonswhereitcanbe
adjustedbythepublic.
Indoormodelshavetheircontrollerbuiltintothe
frontpanel.Addionalcontrollerscanbeinstalled.
Thecableforthetemperaturecontrollershouldbea
non‐polarizedtwo‐corecablewithaminimumgauge
of22AWG.Themaximumcablelengthfromeach
controllertothewaterheaterdependsonthetotal
numberofwiredcontrollersconnectedtothewater
heater.
NumberofWired
Controllers
MaximumCableLengthforeach
ControllertoWaterHeater
1328(100m)
2164(50m)
3or4*65(20m)
Turnthepoweroff.Donotaempttoconnectthe
temperaturecontrollerswiththepoweron.Although
thecontrollerisalowvoltagedevice,thereis120volt
potenalnexttothetemperaturecontroller
conneconsinsidetheunit.
Donotconnectthetemperaturecontrollertothe
120VACterminalsprovidedfortheoponalsolenoid
drainvalves.
WARNING Configuraons
Amaximumof4temperaturecontrollerscanbe
installedforawaterheaterorbankofwaterheaters.
Thisincludesthecontrollerbuiltintoanindoorwater
heater.Controllerscanonlybewiredinparallel.
Controllerscannotbewiredinseries.
The4temperaturecontrollerscanconsistofmulple
MC‐91‐2orMCC‐91‐2butonlyoneBC‐100Vandonly
oneMC‐100V.
TheclockfunconontheBC‐100Vwillonlybe
availableifanMC‐100Visalsoconnected.
If4MC‐91‐2’sareinstalled,simultaneouslypressthe
PriorityandOn/Offbuonsonthefourthcontroller
unlabeepsounds.
Wirecontrollersinparallel
Maximum 4 Controllers
Rinnai
Water
Heater
*Only3addionalcontrollerscanbewiredtothe
indoorwaterheater.

22ValueSeriesManual
Mounngthecontroller
1.Makethreeholesinthewallasshown.
2.Runthecablebetweenthecontrollerandthe
waterheaterorthecontrollerandanother
controller.
3.Removethefaceplatefromthetemperature
controllerusingascrewdriver.
4.Connectthecabletothetemperaturecontroller.
5.Mountthecontrollertothewallusingtheholes
drilledinstep1.
6.Disconnectthepowerfromthewaterheater.
7.RemovetheplasccoverfromthePCBand
electricalconnecons.
8.Threadthecablethroughtheaccessholeatthe
baseoftheunitandconnectthewirestothe
controllerterminalsontherighthandsideboom
ofthePCB.
9.Securethecontrollercableusingtheclamp
provided.
10.ReplaceplasccoveroverPCBandthenreplace
thecoverofthewaterheater.
Outline of Remote
securing screw
1-21/32"
3-5/16
"
securing screw
wiring hole

ValueSeriesManual23
FinalChecklist
□ Thewaterheaterisnotsubjecttocorrosive
compoundsintheair.
□ Thewatersupplydoesnotcontainchemicalsor
exceedstotalhardnessthatwilldamagetheheat
exchanger.
□ Clearancesfromthewaterheaterunitaremet.
□ Clearancesfromtheventterminaon/airintake
aremet.
□ Forindoormodels,ensureyouhaveusedthe
correctvenngproductsforthemodelinstalled
andthatyouhavecompletelyfollowedthe
venngmanufacturer’sinstallaoninstrucons
andtheseinstallaoninstrucons.
□ Forindoormodels,verifythattheventsystem
doesnotexceedthemaximumlengthforthe
numberofelbowsused.
□ ForindoormodelsverifythatswitchNo.1inthe
SW1DIPswitch(tanswitches)hasbeenadjusted
forventlengthifnecessary.Refertothesecon
onMaximumVentLength.
□ Forindoormodels,verifythattheventpipehasa
downwardslopeorgradetotheoutsideof1/4
inchperfoot(1.2°)ORiftheventpipeissloped
towardthewaterheater(assomelocalcodes
require),thatacondensatecollectorisinstalled
toallowcondensaontodrainawayfromthe
waterheatertoaproperdrainsource.
□ Forindoormodels,verifythatcondensatewillnot
beallowedtodrainbackintothewaterheater.
□ Purgethewaterlineofalldebrisandairby
closingthehotisolaonvalveandopeningthe
coldisolaonvalveanditsdrain.Debriswill
damagethewaterheater.Useabucketorhose
ifnecessary.
□ Ensurethathotandcoldwaterlinesarenot
crossedtotheunitandareleakfree.
□ Cleantheinletwaterfilterbyclosingthecoldand
hotwaterinletisolaon(shut‐off)valves.Puta
bucketunderthefilterattheboomofthewater
heatertocatchanywaterthatiscontainedinside
theunit.Unscrewthewaterfilter.Rinsethe
filtertoremoveanydebris.Installthefilterand
opentheisolaonvalves.
□ Ensurethatapressurereliefvalveisinstalledwith
arangthatexceedstheBTUinputofthewater
heatermodel.Refertotherangplateonthe
sideofthewaterheaterforBTUinput.
□ Amanualgascontrolvalvehasbeenplacedinthe
gaslinetothewaterheater.
□ Checkthegaslinesandconneconsforleaks.
□ Confirmthatthegasinletpressureiswithin
limits.
□ Confirmthatthewaterheaterisratedforthegas
typesupplied.
□ Confirmthattheelectricityissuppliedfroma120
VAC,60Hzpowersource,isinaproperly
groundedcircuit,andturnedon.
□ Verifythetemperaturecontrollerisfunconing
properly.
□ FortheV75i/e,verifythatswitchesNo.2andNo.
3intheSW1DIPswitch(tanswitches)isset
correctlyforyouraltude.
□ Verifythesystemisfunconingcorrectlyby
connecngyourmanometertothegaspressure
testportonthewaterheater.Operateallgas
appliancesinthehomeorfacilityathighfire.The
inletgaspressureatthewaterheatermustnot
dropbelowthatlistedontherangplate.
□ Ifthewaterheaterisnotneededforimmediate
use,thendrainthewaterfromtheheat
exchanger.
□ Installthefrontpanel.
□ Explaintothecustomertheimportanceofnot
blockingtheventterminaonorairintake.
□ Explaintothecustomertheoperaonofthe
waterheater,safetyguidelines,maintenance,and
warranty.
□ Theinstallaonmustconformwithlocalcodesor,
intheabsenceoflocalcodes,withtheNaonal
Fuel Gas Code, ANSI Z223.1/NFPA 54,orthe
Natural Gas and Propane Installaon Code, CSA
B149.1.Ifinstalledinamanufacturedhome,the
installaonmustconformwiththeManufactured
Home Construcon and Safety Standard, Title 24
CFR, Part 3280and/orCAN/SCA Z240 MH Series,
Mobile Homes.
□ Leavetheenremanualtapedtothewater
heater(indoormodels),temperaturecontroller
(outdoormodels),orgivetheenremanual
directlytotheconsumer.

24ValueSeriesManual
TechnicalData
Specificaons
*Minimumflowmayvaryslightlydependingonthetemperaturesengandtheinletwatertemperature.
Minimumacvaonflowis0.4GPM(1.5L/min).
Ourproductsareconnuallybeingupdatedandimproved;therefore,specificaonsaresubjecttochangewithoutprior
noce.
Themaximuminletgaspressuremustnotexceedthevaluespecifiedbythemanufacturer.Theminimumvaluelistedisfor
thepurposeofinputadjustment.
V75iV65iV75eV65e
MinimumGasConsumponBtu/h 10,300
MaximumGasConsumponBtu/h 180,000150,000180,000150,000
Hotwatercapacity(Min‐Max)*0.26‐7.5GPM
(1.0‐28.5L/min)
0.26‐6.6GPM
(1.0‐25.0L/min)
0.26‐7.5GPM
(1.0‐28.5L/min)
0.26‐6.6GPM
(1.0‐25.0L/min)
TemperatureSeng(nocontroller) 120°F(49°C)or140°F(60°C)
MaximumTempSeng(residenal) Selectableat120°F(49°C)orat140°F(60°C)
MinimumTemperatureSeng 98°F(37°C)
Weight 45.6lb(20.7kg) 43.6lb(19.8kg)
EnergyFactor0.82
Noiselevel 49dB(excludingstartuporshutdown)
Electrical
Consumpon
Normal 76W76W57W57W
Standby 2W
An‐frost
Protecon 120W 104W
By‐PassControl
GasSupplyPressure
NaturalGas 5.0‐10.5inchW.C.
Propane 8.0‐13.5inchW.C.
TypeofAppliance DirectVent,Tankless,Temperaturecontrolledconnuousflowgashotwatersystem
Connecons GasSupply:3/4"MNPT,ColdWaterInlet:3/4"MNPT,HotWaterOutlet:3/4"MNPT
IgnionSystem DirectElectronicIgnion
ElectricConnecons Appliance:AC120Volts,60Hz.
TemperatureController:DC12Volts(Digital)
WaterTemperatureControl SimulaonFeedforwardandFeedback
WaterSupplyPressure MinimumWaterPressure:50PSI(Recommended60‐80PSIformaximumperformance)
MaximumWaterSupplyPressure 150PSI
TemperatureControlCable Non‐PolarizedTwoCoreCable(Minimum22AWG)
EnergyStarQualifiedYes
Cerfiedforinstallaonin
manufactured(mobile)homesYes
NOxComplieswithSouthCoastAirQualityManagementDistrict14ng/Jor20ppmNOxemission
levels
Fixed

ValueSeriesManual25
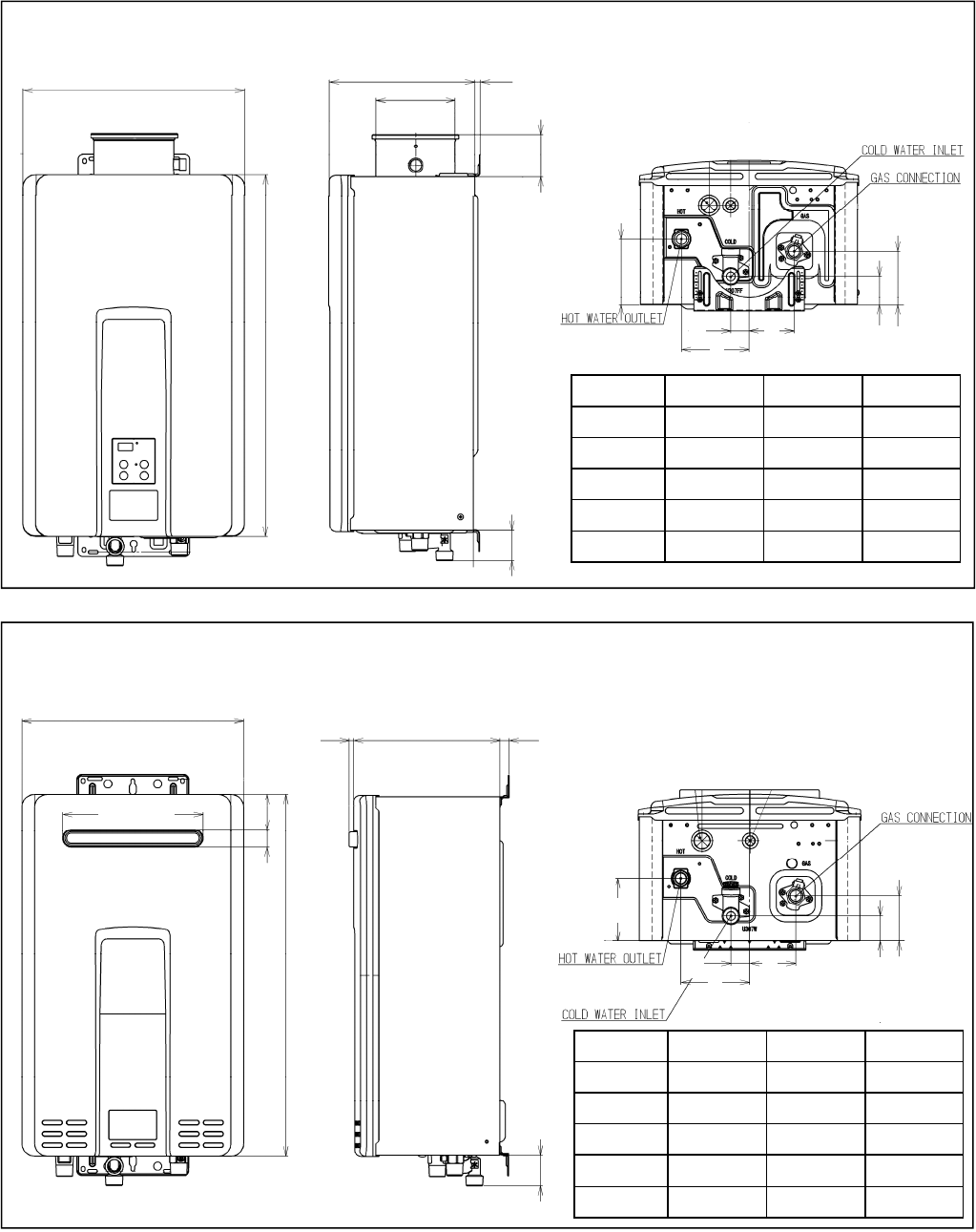
B
C
D
EFG
Dimensions
V75i,V65i
V75e,V65e
0.4~1.8(10~45)Variable
14.04(356.6)
22.95(583)
9.27(235.5)
5.05(128.1)
2.67(67.8)
A
9.27(235.5)
22.95(583)
A
0.28(7.2)0.59(15)
14.04(356.6)
1.14(29)2.23(56.6)
DIMENSIONInches(mm)DIMENSIONInches(mm)
A(GAS)1.31(33.2)D4.33(110)
A(COLD)1.93(49)E2.89(73.3)
A(HOT)1.35(34.4)F1.85(47)
B4.21(106.9)G3.44(87.3)
C1.17(29.8)
Inches(millimeters)
8.90(226)
B
C
D
EFG
DIMENSIONInches(mm)DIMENSIONInches(mm)
A(GAS)1.31(33.2)D4.33(110)
A(COLD)1.93(49)E2.91(73.8)
A(HOT)1.35(34.4)F1.61(40.8)
B3.96(100.7)G2.87(73)
C1.17(29.8)

26ValueSeriesManual
0
10
20
30
40
50
60
70
80
90
100
0.00
5.00
10.00
15.00
20.00
25.00
30.00
35.00
40.00
45.00
50.00
55.00
60.00
012345678
PressureDropCurve
WaterFlowCurve
V75i/e
PressureLoss(head)
WaterFlow(gpm)
PressureLoss(psi)
WaterFlow(gpm)
deltaT‐TemperatureRise(°F)
V65i/e
0.0
1.0
2.0
3.0
4.0
5.0
6.0
7.0
8.0
9.0
10.0
0 255075100125150
V75i/e
V65i/e

ValueSeriesManual27
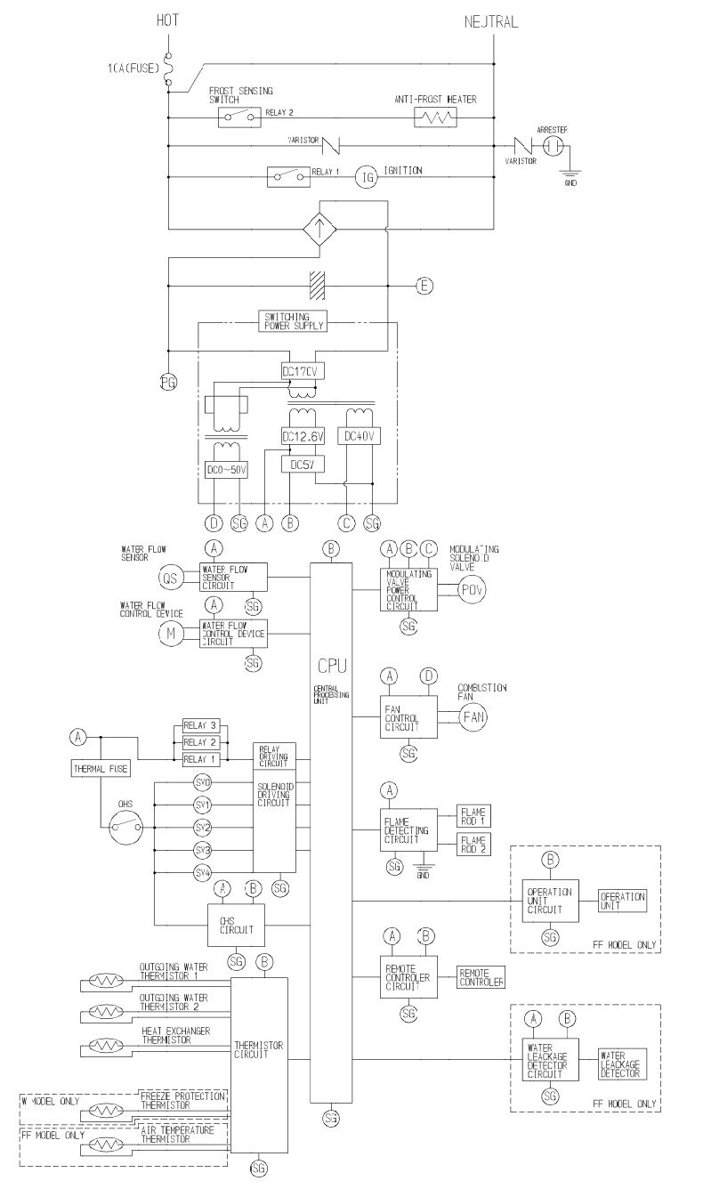
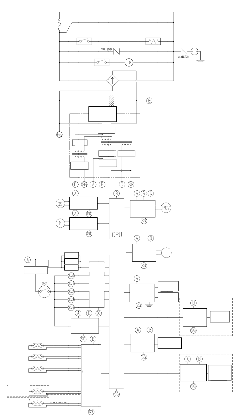
LadderDiagram

28ValueSeriesManual
DirectVentTanklessWaterHeater
OperaonInstrucons
ImportantFactsaboutyourWaterHeater
ThankyouforpurchasingaRinnaiTanklessWaterHeater.Forproperoperaonandsafety,itis
importanttofollowtheinstruconsandadheretothesafetyprecauons.
Readalloftheinstruconsandthewarrantythoroughlybeforeoperangthiswaterheater.Keepthis
manualinasafeplace.
NOTICE:Rinnaisomemessharescustomercontactinformaonwithbusinessesthatwebelieveprovide
productsorservicesthatmaybeusefultoyou.Byprovidingthisinformaon,youagreethatwecan
shareyourcontactinformaonforthispurpose.Ifyouprefernottohaveyourinformaonsharedwith
thesebusinesses,pleasecontactcustomerserviceandasknottohaveyourinformaonshared.We
willhowever,connuetocontactyouwithinformaonrelevanttotheproduct(s)youregisteredand/or
youaccountwithus.
—Donotstoreorusegasolineorotherflammablevaporsandliquidsinthevicinityofthisorany
otherappliance.
—WHATTODOIFYOUSMELLGAS
• Leavethepremises.
• Donottrytolightanyappliance.
• Donottouchanyelectricalswitch;donotuseanyphoneinyourbuilding.
• Immediatelycallyourgassupplierfromaneighbor’sphone.Followthegassupplier’s
instrucons.
• Ifyoucannotreachyourgassupplier,callthefiredepartment.
—Installaonandservicemustbeperformedbyalicensedprofessional.
Iftheinformaonintheseinstruconsisnotfollowedexactly,afireor
explosionmayresultcausingpropertydamage,personalinjuryordeath.
WARNING
FORINDOORAPPLICATIONSONLY
V75i......................REU‐VC2528FFU‐US
V65i......................REU‐VC2025FFU‐US
FOROUTDOORAPPLICATIONSONLY
V75e.....................REU‐VC2528W‐US
V65e.....................REU‐VC2025W‐US

ValueSeriesManual29
ConsumerOperaonGuidelinesfortheSafeOperaonofyourWaterHeater
FORYOURSAFETYREADBEFOREOPERATING
A.Thisappliancedoesnothaveapilot.Itis
equippedwithanigniondevicewhich
automacallylightstheburner.Donottrytolight
theburnerbyhand.
B.BEFOREOPERATINGsmellallaroundtheappliance
areaforgas.Besuretosmellnexttothefloor
becausesomegasisheavierthanairandwill
seleonthefloor.
WHATTODOIFYOUSMELLGAS
• Donottrytolightanyappliance.
• Donottouchanyelectricswitch;donotuseany
phoneinyourbuilding.
• Immediatelycallyourgassupplierfroma
neighbor’sphone.Followthegassupplier’s
instrucons.
• Ifyoucannotreachyourgassupplier,callthefire
department.
C.Useonlyyourhandtopushinorturnthegas
controlknob.Neverusetools.Iftheknobwillnot
pushinorturnbyhand,donottrytorepairit,call
aqualifiedlicensedprofessional.Forceor
aemptedrepairmayresultinafireorexplosion.
D.Donotusethisapplianceifanyparthasbeen
underwater.Immediatelycallaqualifiedlicensed
professionaltoinspecttheapplianceandto
replaceanypartofthecontrolsystemandanygas
controlwhichhasbeenunderwater.
TOTURNOFFGASTOAPPLIANCE
1.Turnoffallelectricpowertotheapplianceusing
theON/OFFbuon.
2.Setthethermostattolowestseng.
3.Locatethemanualgasvalveonthesideofthe
heater.Turnthemanualvalveclockwisetothe
fullOFFposion.
OPERATINGINSTRUCTIONS
1.STOP!Readthesafetyinformaonabove.
2.Setthethermostattolowestseng.
3.Turnoffallelectricpowertotheapplianceusing
theON/OFFbuon.
4.Thisapplianceisequippedwithanigniondevice
whichautomacallylightstheburner.Donottry
tolighttheburnerbyhand.
5.Locatethemanualgasvalveonthesideofthe
heater.Turnthemanualvalveclockwisetothe
fullOFFposion.
6.Waitfive(5)minutestoclearoutanygas.Then
smellforgas,includingnearthefloor.Ifyousmell
gas,STOP!Follow“B”inthesafetyinformaon
above.Ifyoudon’tsmellgas,gotothenextstep.
7.Turnthemanualgasvalvecounterclockwisetothe
fullONposion.
8.Turnonallelectricpowertotheapplianceusing
theON/OFFbuon.
9.Setthethermostattodesiredseng.
10.Openahotwatertap.Iftheappliancewillnot
operate,followtheinstrucons“ToTurnOffGas
ToAppliance”andcallyourlicensedprofessional
orgassupplier.Seemanualforaddional
informaon.
CLOSE
Manual Valve
OPEN
WARNING
Ifyoudonotfollowtheseinstruconsexactly,afireorexplosion
mayresultcausingpropertydamage,personalinjuryorlossoflife.

30ValueSeriesManual
HowtousetheTemperatureController
TheMC‐91‐2controlleristhestandardtemperature
controllerthatissuppliedwiththewaterheater.On
indoormodelsitisintegratedintothefrontpanel.
TheMCC‐91‐2controllerisforhydronicapplicaons
requiringhighertemperatures.WhentheMCC‐91‐2
controllerisconnected,thesehighertemperatures
areavailableonallcontrollermodelsinthesystem.
Refertotheseconontemperatureranges.
DONOTrepeatedlyoperatethewaterheaterand
thenuseahotwatertapwhilethecontrolleris
turnedoff.Operangthewaterheaterinthiswayto
alternatelyproducehotwatermaycausewaterto
condenseontheoutsideofinternalpartsand
accumulateinthewaterheatercabinet.
Dimensions(inches):3.5Wx4.75Hx0.75D
Temperature
Display
Priority
Indicator
Priority
Button
ON/OFF
Button
In Use
Indicator
Temperature
Selection
MC-91-2US
• Beforeoperang,smellallaroundtheappliance
areaforgas.Besuretosmellnexttothefloor
becausesomegasisheavierthanairandwillsele
onthefloor.
• Keeptheareaaroundtheapplianceclearandfree
fromcombusblematerials,gasoline,andother
flammablevaporsandliquids.
• Alwayscheckthewatertemperaturebefore
enteringashowerorbath.
• Donotusethisapplianceifanyparthasbeenunder
water.Immediatelycallalicensedprofessionalto
inspecttheapplianceandtoreplaceanypartofthe
controlsystemandanygascontrolwhichhasbeen
underwater.
• Shouldoverheangoccurorthegassupplyfailto
shutoff,turnoffthemanualgascontrolvalveto
theappliance.
• DonotadjusttheDIPswitchunlessspecifically
instructedtodoso.
• Donotuseanextensioncordoranadapterplug
withthisappliance.
• Anyalteraontotheapplianceoritscontrolscan
bedangerousandwillvoidthewarranty.
• Ifyouinstallthiswaterheaterinanareathatis
knowntohavehardwaterorthatcausesscalebuild
‐upthewatermustbetreatedand/ortheheat
exchangerflushedregularly.Rinnaiprovidesa
“ScaleControlSystem”thatofferssuperiorlime
scaleprevenonandcorrosioncontrolbyfeedinga
blendofcontrolcompoundsintothewatersupply.
Damageandrepairduetocorrosivecompoundsin
theairisnotcoveredbywarranty.
• Keeptheairintakelocaonfreeofchemicalssuch
aschlorineorbleachthatproducefumes.These
fumescandamagecomponentsandreducethelife
ofyourappliance.Damageandrepairduetoscale
intheheatexchangerisnotcoveredbywarranty.
WARNING

ValueSeriesManual31
HowtoSettheTemperature
Whileanyhotwaterisbeingprovided,
thetemperaturesengcanonlybe
adjustedbetween98°Fand110°F.
NOTICE
Checklocalcodesforthemaximumwater
temperaturesengallowedwhenused
innursinghomes,schools,daycare
centers,andallotherpublicapplicaons.
NOTICE
Ifanewlyinstalledunitwithacontroller
hasnotbeenpoweredforatleast6hours
thenthetemperaturewillreturntothe
defaultsengof104°F(40°C)ifpoweris
interrupted.
NOTICE
Theremaybeavariaonbetweenthe
temperaturedisplayedonthe
temperaturecontrollerandthe
temperatureatthetapduetoweather
condionsorthelengthofpipetothe
waterheater.
NOTICE
1.Ifthewaterheaterisoff,press
thePowerbuontoturnon.
2.IfthePrioritylightisoff,then
pressthe“Prioritybuon”onthe
temperaturecontroller.The
greenPrioritylightwillglow
indicangthatthiscontrolleris
controllingthetemperatureand
thatthewaterheaterisreadyto
supplyhotwater.(Thepriority
canonlybechangedwhilenohot
waterisrunning.)
3.Presstheupordownbuonsto
obtainthedesiredtemperature
seng.
Allhotwatersourcesareableto
providewateratthistemperature
sengunlitischangedagainat
thisoranothertemperature
controller.
DANGERHotwatercanbedangerous,especiallyforinfantsorchildren,theelderly,
orinfirm.Thereishotwaterscaldpotenalifthethermostatissettoohigh.
Watertemperaturesover125°F(52°C)cancausesevereburnsorscalding
resulngindeath.
Hotwatercancausefirstdegreeburnswithexposureforaslileas:
3secondsat140°F(60°C)
20secondsat130°F(54°C)
8minutesat120°F(49°C)
Testthetemperatureofthewaterbeforeplacingachildinthebathor
shower.
Donotleaveachildoraninfirmpersoninthebathunsupervised.
Thiswaterheaterrequiresaminimumflowratetooperate.Thisratecanbefoundonthespecificaonpagein
thismanual.Insomecaseswhenyouarenotgenghotwaterorifthewateralternatesbetweenhotandcold,
itisduetothewaterflowbeingbeloworclosetotheminimumflowrate.Increasingtheflowrateshould
resolvetheseproblemsinthesecases.
Ifyouareexperiencingissueswithhighertemperaturesengs,thenreducethetemperatureseng.Selecnga
temperatureclosertothatwhichisactuallyusedatthefaucetwillincreasetheamountofhotwaterbeing
deliveredtothefaucet,duetolesscoldwatermixingatthefixture.

32ValueSeriesManual
TemperaturesAvailablewithaController
Thewaterheatercandeliverwateratonlyonetemperaturesengatame.Theavailabletemperaturesare
providedbelow.Atemperaturelowerthan98°F(37°C)canbeobtainedatthetapbymixingwithcoldwater.
TochangethetemperaturescalefromCelsiustoFahrenheitorviceversa,pressandholdthe“On/Off”buon
for5secondswhilethewaterheaterisOFF.
Thesetemperaturesaresuggesonsonly:
*Temperaturesengsfrom125‐140°F(52‐60°C)areavailablebysengswitch6toONintheSW1Dip
switch(tanswitches).Thesemodelshaveadefaultmaximumtemperatureof120°F(49°C)andanopon
(switch6)toincreasethemaximumtemperatureto140°F(60°C).
DONOTadjusttheotherswitchesunlessspecificallyinstructedtodoso.
WARNING
• Kitchen120°F(49°C)
• Shower98‐110°F(37‐43°C)
• BathFill102‐110°F(39‐43°C)
TemperatureSengsAvailable(Fahrenheit°F)
V75i/e,V65i/e98 100 102 104 106 108 110 115 120 125
*
130
*
135
*
140
*
150
**
160
**
Celsius°C373839404142434649525457 606671
**ThesesengsrequiretheMCC‐91controller.WhentheMCC‐91controllerisconnected,thesehigher
temperaturesareavailableonallcontrollermodelsinthesystem.
IfanMCC‐91controllerisusedinaresidenaldwellingforahydronicsapplicaon,amixingvalvemustalso
beinstalledtolimitthepotablehotwatertemperaturetoasafetemperature.Watertemperaturesover
125°F(52°C)cancausesevereburnsorscalding.RefertotheDangerAlertonwatertemperatures.Rinnai
shallnot,inanyevent,beliablefordamagesresulngfromsuchmisuseormisapplicaon.
SengControllertoMute
OntheMC‐91‐2toeliminatethebeepswhenkeysarepressedortoturnthebeepsbackon,pressandholdboth
theupanddownbuonsunlabeepisheard(approximately5seconds).
LockingtheController
TheMC‐91‐2controllercanbelockedbypressingthePrioritybuonandtheupbuontogetherfor5seconds.
Abeepwillsoundconfirmingthatthecontrollerislocked.Thedisplaywillalternatelyshow“LOC”,the
temperatureseng,andadiagnosccodeifonehasbeenacvated.Allofthecontrollersinthesystemare
alsolocked.
TounlockthecontrollerpressthePrioritybuonandtheupbuontogetherfor5seconds.
TemperatureOponsWithoutaTemperatureController
Thedefaulttemperaturesengforthisapplianceinstalledwithoutatemperaturecontrolleris120°F(49°C).If
desired,thetemperaturesengcanbechangedto140°F(60°C)byadjustmentofaswitch.
IntheSW1Dipswitch(tanswitches),setswitch5toONtoobtain140°Fwatertemperatureseng.Setswitch
5toOFF(default)toobtain120°Fwatertemperatureseng.Ifatemperaturecontrollerisinstalled,then
switch5hasnoeffectontemperaturesengs.

ValueSeriesManual33
ToDisplayDiagnoscInformaon
Todisplaythemostrecentdiagnosccodespressandholdthe“On/Off”buonfor2secondsontheMC‐91‐2
controller.Whileholdingthe“On/Off”buonpresstheupbuon.Thelast9diagnosccodeswillflashone
aertheother.Toexitthismodepressthe“On/Off”andupbuonasbefore.
Toenterorexitthemaintenancemonitorinformaonmodepressandholdthedownbuonfor2secondsand
withoutreleasingitpresstheON/OFFbuon.
Toobtainthewaterflowratepresstheupordownbuonsunl“01”displays.Thewaterflowratewillthen
appear.Forexample“58”means5.8gal/min.
Toobtaintheoutgoingwatertemperaturepresstheupordownbuonsunl“02”displays.Thetemperature
willappearindegreesFahrenheit.
DiagnoscCodes
Thiswaterheaterisdesignedtodisplaydiagnosccodes.Ifthereisapotenaloperaonconcernrefertothe
codeandremedyonthenextpage.
DataUnit
Waterflowrate0.1gal/min
OutgoingwatertemperatureDegreesFahrenheit
No.
01
02

34ValueSeriesManual
DiagnoscCodesandRemedies
Someofthechecksbelowshouldbedonebyalicensedprofessional.Consumers
shouldneveraemptanyaconthattheyarenotqualifiedtoperform.
WARNING
CodeDefinionRemedy
03PowerinterruponduringBath
Fill(Waterwillnotflowwhen
powerreturns).
Turnoffallhotwatertaps.PressON/OFFtwice.
10AirSupplyorExhaustBlockage
Checkthatnothingisblockingtheflueinletorexhaust.
Checkallventcomponentsforproperconnecons.
licensed
professional
only
Ensureapprovedvenngmaterialsarebeingused.
Ensureventlengthiswithinlimits.
Verifydipswitchesaresetproperly.
Checkfanforblockage.
11NoIgnion
(heaternotturningon)
Checkthatthegasisturnedonatthewaterheater,gasmeter,orcylinder.
Ifthesystemispropane,makesurethatgasisinthetank.
Ensureapplianceisproperlygrounded.
licensed
professional
only
Ensuregastypeandpressureiscorrect.
Ensuregasline,meter,and/orregulatorissizedproperly.
Bleedallairfromgaslines.
Verifydipswitchesaresetproperly.
Ensureigniterisoperaonal.
Checkigniterwiringharnessfordamage.
Checkgassolenoidvalvesforopenorshortcircuits.
Removeburnercoverandensureallburnersareproperlyseated.
Removeburnerplateandinspectburnersurfaceforcondensaonordebris.
CheckthegroundwireforthePCboard.
12NoFlame
Checkthatthegasisturnedonatthewaterheater,gasmeter,orcylinder.
Checkforobstruconsintheflueoutlet.
Ifthesystemispropane,makesurethatgasisinthetank.
licensed
professional
only
Ensuregasline,meter,and/orregulatorissizedproperly.
Ensuregastypeandpressureiscorrect.
Bleedallairfromgaslines.
Ensurepropervenngmaterialwasinstalled.
Ensurecondensaoncollarwasinstalledproperly.
Ensureventlengthiswithinlimits.
Verifydipswitchesaresetproperly.
Checkpowersupplyforlooseconnecons.
Checkpowersupplyforpropervoltageandvoltagedrops.
Ensureflamerodwireisconnected.
Checkflamerodforcarbonbuild‐up.
DisconnectandreconnectallwiringharnessesonunitandPCboard.
CheckforDCshortsatcomponents.
Checkgassolenoidvalvesforopenorshortcircuits.
Removeburnerplateandinspectburnersurfaceforcondensaonordebris.
14ThermalFusehasacvatedCheckforrestriconsinairflowaroundunitandventterminal.
licensed
professional
only
Checkgastypeofunitandensureitmatchesgastypebeingused.
Checkforlowwaterflowinacirculangsystemcausingshort‐cycling.
Ensuredipswitchesaresettotheproperposion.
Checkforforeignmaterialsincombusonchamberand/orexhaustpiping.
Checkheatexchangerforcracksand/orseparaons.
Checkheatexchangersurfaceforhotspotswhichindicateblockageduetoscale
build‐up.Refertoinstruconsinmanualforflushingheatexchanger.Hardwater
mustbetreatedtopreventscalebuildupordamagetotheheatexchanger.
Measureresistanceofsafetycircuit.
Ensurehighfireandlowfiremanifoldpressureiscorrect.
Checkforimproperconversionofproduct.
16OverTemperatureWarning
(safetyshutdownbecauseunitis
toohot)
Checkforrestriconsinairflowaroundunitandventterminal.
licensed
professional
only
Checkforlowwaterflowinacirculangsystemcausingshort‐cycling.
Checkforforeignmaterialsincombusonchamberand/orexhaustpiping.
Checkforblockageintheheatexchanger.

ValueSeriesManual35
CodeDefinionRemedy
19ElectricalGrounding Checkallcomponentsforelectricalshort.
32OutgoingWater
TemperatureSensor
Checksensorwiringfordamage.
Measureresistanceofsensor.
Cleansensorofscalebuild‐up.
Replacesensor.
33HeatExchangerOutgoing
TemperatureSensor
34CombusonAir
TemperatureSensorFault
Checkforrestriconsinairflowaroundunitandventterminal.
Checksensorwiringfordamage.
Measureresistanceofsensor.
Cleansensorofscalebuild‐up.
Ensurefanbladeisghtonmotorshaandisingoodcondion.
Replacesensor.
41
Outsidetemperature
thermistor(outdoor
modelsonly)
Checksensorwiringfordamage.
Measureresistanceofsensor.
Cleansensorofscalebuild‐up.
Replacesensor.
51Inletwatertemperature
thermistor(RL94only)
52ModulangSolenoidValve
Signal
Checkmodulanggassolenoidvalvewiringharnessforlooseordamagedterminals.
Measureresistanceofvalvecoil.
57BurnerContactalicensedprofessional.
61CombusonFan
Ensurefanwillturnfreely.
Checkwiringharnesstomotorfordamagedand/orlooseconnecons.
Measureresistanceofmotorwinding.
65WaterFlowControl
Thewaterflowcontrolvalvehasfailedtocloseduringthebathfillfuncon.Immediatelyturn
offthewateranddisconnuethebathfillfuncon.Contactalicensedprofessionaltoservice
theappliance.
70PCBoard
CheckPCboardDIPswitchesforcorrectposion.
ChecktheconneconharnessattheconnecononthePCboard.
ReplacePCboard.
71SolenoidValveCircuitReplacethePCBoard.
72FlameSensingDevice
Verifyflamerodistouchingflamewhenunitfires.
Checkallwiringtoflamerod.
Removeflamerodandcheckforcarbonbuild‐up;cleanwithsandpaper.
Checkinsideburnerchamberforanyforeignmaterialblockingflameatflamerod.
Measuremicroampoutputofsensorcircuitwithflamepresent.
Replaceflamerod.
79WaterLeakDetectedWaterhasbeendetectedattheboomoftheunit.Turnoffwatersupply.Checkallplumbing
internallyforleakage.
LC#
(LC0,
LC1,
LC2,…)
ScaleBuild‐upinHeat
Exchanger(whenchecking
maintenancecodehistory,
“00”issubstutedfor
“LC”)
LC0~LC9indicatesthatthereisscalebuildupintheheatexchangerandthattheheat
exchangerneedstobeflushedtopreventdamage.Refertotheflushinginstruconsinthe
manual.Hardwatermustbetreatedtopreventscalebuildupordamagetotheheat
exchanger.
Tooperatethewaterheatertemporarilyunltheheatexchangercanbeflushed,pushtheOn/
Offbuononthetemperaturecontroller5mes.RepeatedLCcodeswilleventuallylockout
thewaterheater.
PleasecallRinnaitechnicaldepartment.
FFMaintenancehasbeen
performedIndicatesalicensedprofessionalperformedmaintenanceorcorrectedanissue.
No
code
Nothinghappenswhen
waterflowisacvated.
Cleaninletwatersupplyfilter.
Onnewinstallaonsensurehotandcoldwaterlinesarenotreversed.
Verifyyouhaveatleasttheminimumflowraterequiredtofireunit.
licensed
professional
only
Checkforcoldtohotcrossover.Isolatecirculangsystemifpresent.Turnoffcoldwatertothe
unit,openpressurereliefvalve;ifwaterconnuestoflow,thereisbleedoverinyourplumbing.
Verifyturbinespinsfreely.
Measuretheresistanceofthewaterflowcontrolsensor.
Ifthedisplayisblankandclickingiscomingfromtheunit,disconnectthewaterflowservo
motor(GY,BR,O,W,P,BL,R).Ifthedisplaycomesonthenreplacethewaterflowservo
motor.
licensed
professional
only

36ValueSeriesManual
Theappliancemustbeinspectedannuallybya
licensedprofessional.Repairsandmaintenance
shouldbeperformedbyalicensedprofessional.The
licensedprofessionalmustverifyproperoperaon
aerservicing.
Cleaning
Itisimperavethatcontrolcompartments,burners,
andcirculangairpassagewaysoftheappliancebe
keptclean.
Cleanasfollows:
1.Turnoffanddisconnectelectricalpower.Allowto
cool.
2.Closethewatershutoffvalves.Removeandclean
thewaterinletfilter.
3.Removethefrontpanelbyremoving4screws.
4.Usepressurizedairtoremovedustfromthemain
burner,heatexchanger,andfanblades.Donot
useawetclothorspraycleanersontheburner.
Donotusevolalesubstancessuchasbenzene
andthinners.Theymayigniteorfadethepaint.
5.Usesodryclothtowipecabinet.
VentSystem
Theventsystemshouldbeinspectedatleastannually
forblockagesordamage.Iftheventisblocked
contactalicensedprofessional.
Motors
Motorsarepermanentlylubricatedanddonotneed
periodiclubricaon.Howeveryoumustkeepfanand
motorfreeofdustanddirtbycleaningannually.
TemperatureController
Useasodampclothtocleanthetemperature
controller.Donotusesolvents.
Lime/ScaleBuild‐up
Ifyoureceivediagnosccode“LC#”(LC1,LC2,…),
refertotheprocedure,Flushing the Heat Exchanger.
RefertothesecononWater Quality toseeifyour
waterneedstobetreatedorcondioned.(When
checkingmaintenancecodehistory,“00”is
substutedfor“LC#”.)
SnowAccumulaon
Keeptheareaaroundflueterminalfreeofsnowand
ice.Theappliancewillnotfunconproperlyifthe
intakeairorexhaustisimpeded(blockedorparally
blocked)byobstrucons.
Cleanthewaterfilter
Cleantheinletwaterfilterbyclosingthecoldandhot
waterinletisolaon(shut‐off)valves.Putabucket
underthefilterattheboomofthewaterheaterto
catchanywaterthatiscontainedinsidetheunit.
Unscrewthewaterfilter.Rinsethefiltertoremove
anydebris.Installthefilterandopentheisolaon
valves.
RequiredMaintenance
Toprotectyourselffromharm,beforeperformingmaintenance:
• Turnofftheelectricalpowersupplybyunpluggingthepowercordorbyturningofftheelectricityatthe
circuitbreaker.(Thetemperaturecontrollerdoesnotcontroltheelectricalpower.)
• Turnoffthegasatthemanualgasvalve,usuallylocatedimmediatelybelowthewaterheater.
• Turnofftheincomingwatersupply.Thiscanbedoneattheisolaonvalveimmediatelybelowthewater
heaterorbyturningoffthewatersupplytothebuilding.
WARNING
Keeptheapplianceareaclearandfreefromcombusblematerials,gasoline,andother
flammablevaporsandliquids.
WARNING
Theappliancemustbeinspectedannuallybyalicensedprofessional.Repairsandmaintenanceshouldbeper‐
formedbyalicensedprofessional.Thelicensedprofessionalmustverifyproperoperaonaerservicing.
Thefollowingmaintenanceitemsarerequiredfortheproperoperaonofyourwaterheater.

ValueSeriesManual37
PressureReliefValve:
Operatethevalvemanuallyonceayear.Indoingso,
itwillbenecessarytotakeprecauonswithregardto
thedischargeofpotenallyscaldinghotwaterunder
pressure.Ensuredischargehasaplacetoflow.
Contactwithyourbodyorotherpropertymaycause
damageorharm.
VisualInspeconofFlame
Verifyproperoperaonaerservicing.
Theburnermustflameevenlyovertheenresurface
whenoperangcorrectly.Theflamemustburnwitha
clear,blue,stableflame.Seethepartsbreakdownof
theburnerforthelocaonoftheviewports.
Theflamepaernshouldbeasshowninthefigures
below.
FreezeProtecon
Makesurethatincaseoffreezingweatherthatthe
waterheateranditswaterlinesareadequately
protectedtopreventfreezing.Damagedueto
freezingisnotcoveredbythewarranty.Refertothe
secononFreezeProtecon.
Winterizing
Theserecommendaonsareintendedtosuggest
pracceswhichareeffecveforwinterizingthewater
heater.Theyshouldbeusedasaguideonly.No
liabilityisassumedforanyissuesresulngfromthe
useofthisinformaon.
GAS
Shutoffthegastothewaterheater.Itisgenerally
preferabletoshutoffthegasservicetotheenre
locaonifgasisnotgoingtobeused.
WATER
Shutoffthecoldwatersupplytothewaterheater.It
isgenerallypreferabletoshutoffthewatertothe
enrelocaonifwaterisnotgoingtobeused.
Drainthewaterheaterbyopeningthedrainvalveson
thecoldwaterlineandhotwaterline.
Openseveralhotwatertapsandremovethefilter
assemblyatthewaterinletinordertoallowroomfor
expansionincasethereiswaterinthelinesthat
freeze.
ELECTRIC
Disconnectthepowersupplybyeitherunpluggingthe
electricalcordorbyturningoffthecircuitbreakerto
thewaterheatertopreventpotenaldamagefrom
irregularpowersurgesorinterrupons.
VENTTERMINATION
Placeacoverovertheventterminaon(intakeand
exhaust)ifitcanbesafelyaccessed.Thecovershould
beeasytoapplyandremove.Thiswillprevent
debris,leaves,andsmallanimalsfromenteringthe
venngandwaterheaterwhichcouldcauseairflow
issuesuponreturntoservice.
Tesngthepressurereliefvalveshouldonlybe
performedbyalicensedprofessional.Scaldinghot
watermaybereleasedunderpressure.
WARNING

38ValueSeriesManual
Water Heater
Pressure Relief Valve
3/4" Ball Valve
3/4" Union
Check Valve
S
Pressure Regulator
Circulating Pump
Solenoid Valve
Boiler Drain Valve
KE
Y
Gas
Supply
V1
V3
V2
V4
H1
H2
H3
Circulating Pump
Cold
Water
Line
Hot
Water
Line
n-line
Filter
I
Rinnai
AnLC0~LC9or“00”diagnosccodeindicatestheunitisbeginningtolimeupandmustbeflushed.Failureto
flushtheappliancewillcausedamagetotheheatexchanger.Damagecausedbylimebuild‐upisnotcoveredby
theunit’swarranty.Rinnaistronglyrecommendsinstallaonofisolaonvalvestoallowforflushingoftheheat
exchanger.
1.Disconnectelectricalpowertothewaterheater.
2.Closetheshutoffvalvesonboththehotwaterand
coldwaterlines(V3andV4).
3.Connectpumpoutlethose(H1)tothecoldwater
lineatservicevalve(V2).
4.Connectdrainhose(H3)toservicevalve(V1).
5.Pour4gallons(15.1liters)ofundilutedvirgin,food
grade,whitevinegarintopail.
6.Placethedrainhose(H3)andthehose(H2)tothe
pumpinletintothecleaningsoluon.
7.Openbothservicevalves(V1andV2)onthehot
waterandcoldwaterlines.
8.Operatethepumpandallowthevinegartocirculate
throughthewaterheaterforatleast1houratarate
of4gallonsperminute(15.1litersperminute).
9.Turnoffthepump.
10.Rinsethevinegarfromthewaterheaterasfollows:
a.Removethefreeendofthedrainhose(H3)from
thepail.Placeinsinkoroutsidetodrain.
b.Closeservicevalve,(V2),andopenshutoffvalve,
(V4).Donotopenshutoffvalve,(V3).
c.Allowwatertoflowthroughthewaterheaterfor
5minutes.
d.Closeshutoffvalve(V4).Whenunithasfinished
drainingremovethein‐linefilteratthecoldwater
inletandcleanoutanyresidue.Placefilterback
intounitandopenvalve(V4).
e.Closeservicevalve,(V1),andopenshutoffvalve,
(V3).
Flushingtheheatexchanger
11.Disconnectallhoses.
12.Restoreelectricalpowertothe
waterheater.
Followingflushprocedurecall
technicalassistance(1‐800‐621‐
9419) forPCBresetinformaon.

ValueSeriesManual39
Ifthewaterheaterisnotgoingtobeusedduringaperiodofpossiblefreezingweather,itisrecommendedthat
thewaterinsidethewaterheaterbedrained.
Tomanuallydrainthewater:
1.Shutoffcoldwatersupplyandgassupply.
2.Turnoffthetemperaturecontroller.
3.Disconnectthepowertothewaterheater.
4.Placeacontainertocatchthewater.Removethedraincapson
bothisolaonvalvesandopenbothvalvesabovethecaps(blue
andredvalvehandles).‐OR‐Openthepressurereliefvalve.
5.Removewaterfiltertodrainthecoldwater.
ManualDrainingoftheWaterHeater
Toresumenormaloperaon:
1.Confirmthatthegassupplyisturnedoff,andthatalltapsare
closed.
2.Screwinthewaterfilterinthecoldwaterinlet.
3.Replacethedraincapsandclosebothisolaonvalves.‐OR‐Close
thepressurereliefvalve.
4.Openthecoldwatersupply.
5.Openatapandconfirmthatwaterflows,andthenclose.
6.Turnonthepower.
7.Aerconfirmingthatthetemperaturecontrollerisoff,turnonthe
gassupply.
8.Turnonthetemperaturecontroller.
Runningalowvolumeofwaterthroughthewaterheatertopreventfreezing
Ifthetemperatureexceedstheabilityofthewaterheatertofreezeprotectitself,
orifpowerislost,thefollowingstepsmaypreventthewaterheaterandexternal
pipingfromfreezing.(UnitsconnectedwithEZConnect(2unitlink)shouldbe
drainedtopreventfreezingifnotinuse.)
1.Turnthewaterheateroff.
2.Closethegassupplyvalve.
3.Turnonahotwatertaptoflowwaterabout0.1gal/minorwherethestream
isabout0.2inchesthick.
Whenthewaterheaterorexternalpipinghasfrozen
1.Donotoperatethewaterheaterifitortheexternalpipingisfrozen.
2.Closethegasandwatervalvesandturnoffthepower.
3.Waitunlthewaterthaws.Checkbyopeningthewatersupplyvalve.
4.Checkthewaterheaterandthepipingforleaks.
HOT
COLD
ON!
0.1gal/minor
about0.2inch
thick
Toavoidburns,waitunltheequipmentcoolsdownbeforedrainingthewater.The
waterintheappliancewillremainhotaeritisturnedoff.
WARNING
Water
filter
Hotwater
outlet
Coldwater
inlet

40ValueSeriesManual
NOTICEBEFOREINSTALLATION
Thisdirect‐ventappliancemustbeinstalledbyalicensedprofessional.Ifyouarenotproperlytrained,you
mustnotinstallthisunit.
IMPORTANT:IntheStateofMassachuses(248CMR4.00&5.00)
Forallsidewallhorizontallyventedgasfueledequipmentinstalledineverydwelling,buildingor
structureusedinwholeorinpartforresidenalpurposes,includingthoseownedoroperatedbythe
Commonwealthandwherethesidewallexhaustventterminaonislessthanseven(7)feetabove
finishedgradeintheareaofthevenng,includingbutnotlimitedtodecksandporches,thefollowing
requirementsshallbesasfied:
1.INSTALLATIONOFCARBONMONOXIDEDETECTORS.Atthemeofinstallaonofthesidewall
horizontalventedgasfueledequipment,theinstallingplumberorgasfiershallobservethatahard
wiredcarbonmonoxidedetectorwithanalarmandbaeryback‐upisinstalledonthefloorlevel
wherethegasequipmentistobeinstalled.Inaddion,theinstallingplumberorgasfiershall
observethatabaeryoperatedorhardwiredcarbonmonoxidedetectorwithanalarmisinstalledon
eachaddionallevelofthedwelling,buildingorstructureservedbythesidewallhorizontalvented
gasfueledequipment.Itshallbetheresponsibilityofthepropertyownertosecuretheservicesof
qualifiedlicensedprofessionalsfortheinstallaonofhardwiredcarbonmonoxidedetectors
a.Intheeventthatthesidewallhorizontallyventedgasfueledequipmentisinstalledinacrawl
spaceoranac,thehardwiredcarbonmonoxidedetectorwithalarmandbaeryback‐upmay
beinstalledonthenextadjacentfloorlevel.
b.Intheeventthattherequirementsofthissubdivisioncannotbemetatthemeofcompleonof
installaon,theownershallhaveaperiodofthirty(30)daystocomplywiththeabove
requirements;provided,however,thatduringsaidthirty(30)dayperiod,abaeryoperated
carbonmonoxidedetectorwithanalarmshallbeinstalled.
2.APPROVEDCARBONMONOXIDEDETECTORS.Eachcarbonmonoxidedetectorasrequiredin
accordancewiththeaboveprovisionsshallcomplywithNFPA720andbeANSI/UL2034listedandIAS
cerfied.
3.SIGNAGE.Ametalorplascidenficaonplateshallbepermanentlymountedtotheexteriorofthe
buildingataminimumheightofeight(8)feetabovegradedirectlyinlinewiththeexhaustvent
terminalforthehorizontallyventedgasfueledheangapplianceorequipment.Thesignshallread,in
printsizenolessthanone‐half(1/2)inchinsize,"GASVENTDIRECTLYBELOW.KEEPCLEAROFALL
OBSTRUCTIONS".
4.INSPECTION.Thestateorlocalgasinspectorofthesidewallhorizontallyventedgasfueled
equipmentshallnotapprovetheinstallaonunless,uponinspecon,theinspectorobservescarbon
monoxidedetectorsandsignageinstalledinaccordancewiththeprovisionsof248CMR5.08(2)(a)1
through4.
StateRegulaons

ValueSeriesManual41
ReplacementParts
TechSheet
ItemNo.
GasControlAssembly100
Electrode/FlameRodKit116,117
FanAssembly/Motor125
HeatExchanger143
WaterFlowServo&Sensor401
Bypass‐ServoAssembly403
WaterFilterAssy412
PCBoard700
Ignitor706
ThermalFuseHarness725
IgnitorThermalFuseHarness
Bypass‐ServoAssemblyWaterFilterAssyPCBoard
WaterFlowServo&
Sensor
FanAssembly/MotorHeatExchanger
GasControlAssemblyElectrode/FlameRod
TheTechnicalSheetwhichislocatedinsidethefront
coverofthewaterheatercontainsacomplete
illustratedpartslist.

42ValueSeriesManual
Whatiscovered?
ThisWarrantycoversanydefectsinmaterialsorworkmanshipwhentheproductisinstalledandoperatedaccording
toRinnaiwrieninstallaoninstrucons,subjecttothetermswithinthisLimitedWarrantydocument.ThisWarranty
appliesonlytoproductsthatareinstalledcorrectly.ImproperinstallaonmayvoidthisWarranty.Rinnaistrongly
suggeststhatyouusealicensedprofessionalwhohasaendedaproductknowledgeclassbeforeinstallingthiswater
heater.ThisWarrantyextendstotheoriginalpurchaserandsubsequentowners,butonlywhiletheproductremains
atthesiteoftheoriginalinstallaon.ThisWarrantyonlyextendsthroughthefirstinstallaonoftheproductand
terminatesiftheproductismovedorreinstalledatanewlocaon.
Howlongdoescoveragelast?
WhatwillRinnaido?
Rinnaiwillrepairorreplacethecoveredproductoranypartorcomponentthatisdefecveinmaterialsor
workmanshipassetforth.Rinnaiwillpayreasonablelaborchargesassociatedwiththerepairorreplacementofany
suchpartorcomponent.AllrepairpartsmustbegenuineRinnaiparts.Allrepairsorreplacementsmustbe
performedbyanindividualorservicingcompanythatisproperlytrained,statequalifiedorlicensedtodothetypeof
repair.
ReplacementoftheproductmaybeauthorizedbyRinnaionly.Rinnaidoesnotauthorizeanypersonorcompanyto
assumeforitanyobligaonorliabilityinconneconwiththereplacementoftheproduct.IfRinnaideterminesthat
repairofaproductisnotpossible,RinnaiwillreplacetheproductwithacomparableproductatRinnai’sdiscreon.If
acomponentorproductreturnedtoRinnaiisfoundtobefreeofdefectsinmaterialorworkmanship,ordamagedby
improperinstallaonordamagedduringreturnshipping,thewarrantyclaimforproduct,partsandlabormaybe
denied.
LimitedWarranty
ConsumerWarranty
[1]Thewarrantyperiodisreducedto3yearsfromdateofpurchasewhenthewaterheaterisusedasacirculangwater
heaterwithinahotwatercirculaonloop,wherethewaterheaterisinserieswithacirculaonsystemandallcirculang
waterflowsthroughthewaterheater,andwhereanon‐demandrecirculaonsystemisnotincorporated.
On‐demandrecirculaonisdefinedasahotwaterrecirculanglooporsystemthatulizesexisnghotandcoldlinesora
dedicatedreturnline,andonlyacvateswhenhotwaterisused.Itcanbeacvatedbyapushbuon,moonsensor,or
voiceacvaonbutnotbyatemperaturesensor.Ameraddedtoastandardrecirculangpumpisnotconsideredason
‐demand.
[2]Theairhandlerpumpmustbesizedfortheflowrateoftheheatload,pressurelossesthroughairhandlercoil,pressure
lossesthoughRinnaitanklesswaterheater,pipingandcomponentsconnecngtheairhandlerandtanklessunit.Referto
thetanklesswaterheaterpressurelosscurveandconsultwiththeairhandler/componentmanufactureforpressureloss
informaon.
NOTE:
Thereisnowarrantycoverageonproductinstalledinaclosedloopapplicaon,commonlyassociatedwithspaceheang
onlyapplicaons.
Theintegratedcontrolleronindoormodelshasa1yearwarrantyonparts.
Thereisnowarrantycoverageforcommercialapplicaons.
Item
PeriodofCoverage(fromdateofpurchase)
ResidenalApplicaons
Ifinstalledwithatankless
isolaonvalvekitforresidenal
applicaons
Ifusedforbothresidenal
waterheangandspace
heangpurposes
HeatExchanger10years[1]12years[1]10years[2]
AllOtherPartsandComponents5years[1]5years[1]5years[2]
ReasonableLabor1year 1year1year

ValueSeriesManual43
HowdoIgetservice?
Youmustcontactastatequalified/licensedprofessionalfortherepairofaproductunderthisWarranty.Forthe
nameofalicensedprofessionalpleasecontactyourplaceofpurchase,visittheRinnaiwebsite(www.rinnai.us),call
Rinnaiat1‐800‐621‐9419 orwritetoRinnaiat103InternaonalDrive,PeachtreeCity,Georgia30269.
Proofofpurchaseisrequiredtoobtainwarrantyservice.Youmayregisterthisproductwithin30daysofpurchaseor
youmayshowproofofpurchasewithadatedsalesreceipt.Toregisteryourtanklesswaterheater,pleasevisit
www.rinnai.us.Forthosewithoutinternetaccess,pleasecall1‐800‐621‐9419 .ReceiptofRegistraonbyRinnaiwill
constuteproof‐of‐purchaseforthisproduct.However,Registraonisnotnecessaryinordertovalidatethis
Warranty.
Whatisnotcovered?
ThisWarrantydoesnotcoveranyfailuresoroperangdifficulesduetothefollowing:
• accident,abuse,ormisuse
• alteraon
• misapplicaon
• forcemajeure
• improperinstallaon(suchasbutnotlimitedtoinadequatewaterquality,condensatedamage,impropervenng,
incorrectgastype,incorrectgasorwaterpressure,orabsenceofadrainpanundertheappliance)
• impropermaintenance(suchasbutnotlimitedtoscalebuild‐up,freezedamage,orventblockage)
• incorrectsizing
• obtainingaccesstoaventsysteminanenclosedenvironment.
• anyothercausesotherthandefectsinmaterialsorworkmanship
ThisWarrantydoesnotapplytoanyproductwhoseserialnumberormanufacturedatehasbeendefaced.This
Warrantydoesnotcoveranyproductusedinanapplicaonthatuseschemicallytreatedwatersuchasapoolorspa
heater.Thisapplianceissuitableforfillinglargeorwhirlpoolbathtubswithpotablewater.RefertotheWater
QualitySeconintheInstallaonandOperaonManual.
Limitaononwarranes
NooneisauthorizedtomakeanyotherwarranesonbehalfofRinnaiforthisproduct.Exceptasexpresslyprovided
herein,therearenootherwarranes,expressedorimplied,including,butnotlimitedtowarranesof
merchantabilityorfitnessforaparcularpurpose,whichextendbeyondthedescriponofthewarrantyhereinand
furtherRinnaishallnotbeliableforindirect,incidental,special,consequenalorothersimilardamagesthatmay
arise,includinglostprofits,damagetopersonorproperty,lossofuse,inconvenience,orliabilityarisingfrom
improperinstallaon,serviceoruse.Somestatesdonotallowtheexclusionorlimitaonofincidentalor
consequenaldamages,sotheabovelimitaonmaynotapplytoyou.
Anyimpliedwarranesofmerchantabilityandfitnessarisingunderstatelawarelimitedinduraontotheperiodof
coverageprovidedbythislimitedWarranty,unlesstheperiodprovidedbystatelawisless.Somestatesdonotallow
limitaonsonhowlonganimpliedWarrantylasts,sotheabovelimitaonmaynotapplytoyou.
ThisWarrantygivesyouspecificlegalrights,andyoumayalsohaveotherrightswhichvaryfromstatetostate.
NOTICE:Rinnaisomemessharescustomercontactinformaonwithbusinessesthatwebelieveprovideproductsor
servicesthatmaybeusefultoyou.Byprovidingthisinformaon,youagreethatwecanshareyourcontact
informaonforthispurpose.Ifyouprefernottohaveyourinformaonsharedwiththesebusinesses,
pleasecontactcustomerserviceandasknottohaveyourinformaonshared.Wewillhowever,connueto
contactyouwithinformaonrelevanttotheproduct(s)youregisteredand/oryouaccountwithus.

44ValueSeriesManual
Chauffe‐eaud’intérieursansréservoir
àvenlaondirecte
Manueld'installaonetd'ulisaon
LIRETOUTESLESINSTRUCTIONSSOIGNEUSEMENTAVANTD’INSTALLEROUD’EXPLOITATIONDECETTE
CHAUFFE‐EAU.
Cemanuelfournitdesinformaonssurl'installaon,l'exploitaonetl'entreenduchauffe‐eau.Pourlasécuritéetlebon
fonconnement,ilestimportantdesuivrelesinstruconsetderespecterlesmesuresdesécurité.
Unprofessionnelautorisédoitinstallerlechauffe‐eauconformémentauxinstruconsexactesdesurpages47‐65.
Leconsommateurdoitlirelemanuelcompletdefonconnercorrectementlechauffe‐eauetd'avoireffectuéunentreen
régulier.
ANSZ21.10.3●CSA4.3
—Nepasentreposerniuliserd'essenceounid'autresvapeursouliquidesinflammablesà
proximitédecetappareiloudetoutautreappareil.
—QUEFAIRESIVOUSSENTEZUNEODEURDEGAZ
•Nepastenterd'allumerd'appareil.
•Netouchezàaucuninterrupteur;nepasvousservirdestéléphonessetrouvantdansle
bâment.
•Appelezimmédiatementvotrefournisseurdegazdepuisunvoisin.Suivezlesinstruconsdu
fournisseur.
•Sivousnepouvezrejoindrelefournisseur,appelezleservicedesincendies.
—L'installaonetl'entreendoiventêtreassurésparuninstallateurouunserviced'entreen
qualifiéouparlefournisseurdegaz.
Cemanuelenerdoitêtrelaissépourleconsommateur.Leconsommateurdoitlireetfaireréférenceàce
manuelpourunfonconnementcorrectetpourmaintenirlechauffe‐eau.
POURLESAPPLICATIONSINTÉRIEURESSEULEMENT
V75i.......................REU‐VC2528FFU‐US
V65i.......................REU‐VC2025FFU‐US
POURLESAPPLICATIONSEXTÉRIEURSEULEMENT
V75e......................REU‐VC2528W‐US
V65e......................REU‐VC2025W‐US
AVERTISSEMENT
Assurez‐vousdebiensuivrelesinstruconsdonnéesdansceenoce
pourréduireauminimumlerisqued'incendieoud'explosionoupour
évitertoutdommagematériel,touteblessureoulamort.

ValueSeriesManual45
Tabledesmaères
Tabledesmaères..................................................45
Lespraquesetlescomportementsdesécuritépour
lesconsommateursetlesinstallateurs..................46
Installaond’instrucons
(pourleprofessionnelautorisé)..........................47
Préparez‐vousàl'installaon........................48
Déterminezl'endroitd’installaon................49
Listedevérificaonpourdéterminez
l'endroitd’installaon...................................54
Bâàmurer...................................................54
Enlevezlepanneauavant..............................54
Installaondelamiseàl'airlibre
(modèlesd'intérieur)...................................55
Condensat(modèlesd'intérieur)..................57
Listedevérificaonpourl'évacuaonet
decondesat(modèlesd'intérieur)...............57
Installaondelatuyauterie...........................58
Listedevérificaonpourtuyauterie............60
Installaondelafournituredegaz................60
Reliezl'électricité...........................................62
Ajustezàl'hautealtude...............................62
Ajusterpourlongueurdevenlaon
(modèlesd'intérieur).....................................62
Listedevérificaonpourgazetélectricité....62
Installaondelecontrôleurdetempérature63
Listedevérificaonfinale..............................64
Diagrammeenescalier...........................................65
Instruconsd'ulisaon.....................................66
Direcvesd'opéraonsduconsommateur
pourlefonconnementsécuritairedevotre
chauffe‐eau......................................................67
Commentutiliserlecontrôleur
detempérature................................................68
Commentdéfinirlatemperature.....................69
Entreenrequis...............................................71
Flushingl'échangeurdechaleur................73
DrainageManuelduchauffe‐eau..............74
Garaneduconsommateur...................................75
Indicaond’unesituaonimminentedangereuse,qui,siellen’estpasévitée,peutentraîner
desblessuresgravesvoiremortelles.
Indicaond’unesituaonpotenellementdangereuse,qui,siellen’estpasévitée,peuten‐
traînerdesblessuresgravesvoiremortelles
Indicaond’unesituaonpotenellementdangereuse,quisiellen’estpasévitéepeutentraîner
desblessureslégèresoumoyennes.Onpeurégalementl’uliserpoursignalerdespraquesnon
sûres.
DANGER
ATTENTION
AVERTISSEMENT
Définionsdesécurité
Ceciestunsymbolerelafàlasécurité.Ilvousprévientdedangerspotenelsquipeuventblesseroutuer,vous‐
mêmeetlesautres.
L'informaondesûretéimportante
AVIS:Rinnaipartageparfoisdesinformaonsdecontactclientavecdesentreprisesquenouscroyonsoffrent
desproduitsoudesservicesquipeuventvousêtreules.Enfournissantcesrenseignements,vousaccept‐
ezquenouspouvonspartagervoscoordonnéesàceefin.Sivouspréféreznepasavoirvosinformaons
partagéesaveccesentreprises,veuillezcontacterleserviceclientèleetdemandeznepasd'avoirvotrein‐
formaonpartagée.Nousallonscependantconnueràvouscontacteraveclesinformaonspernentes
pourleproduitvousinscritouvousrendrecompteavecnous.
Sivousavezdesquesonsousesententquelemanuelestincomplète,veuillezcommuniqueravecRinnaiau
1‐800‐621‐9419.

46ValueSeriesManual
ATTENTION
• RISQUEDEBRÛLURE.Ventetlesgaz
d'échappementpeuventprovoquerdesgraves
burns.Garderleretourdel'unitédechauffagede
l'eau.Garderlespetsenfantsetlesanimauxloin
del'unité.
• Lestuyauxd'eauchaudeoutletlaissantl'unité
peuventêtrechaudsautoucher.Dansles
applicaonsrésidenelles,isolaondoitêtre
uliséepourlestuyauxd'eauchaudesous36"en
raisondeburnrisquepourlesenfants.
Droitcalifornienexigeleprésentavisdoiventêtrefournis:
CalifornieProposion65énumèrelessubstanceschimiquesconnuesàl'étatdecauserlecancer,malformaons
congénitales,décès,maladiegraveouautresdommagesreproducon.Ceproduitpeutcontenircessubstances,
êtreàl'originedelacombusondecarburant(gaz,pétrole)oudescomposantsduproduitlui‐même.
Lespraquesetlescomportementsdesécuritépourlesconsommateurset
lesinstallateurs
AVERTISSEMENT
• Avantd'exploitaon,uneodeurtoutautourdela
zonedel'appliancepourlegaz.Veillezàodeurà
côtédelaparole,parcequecertainsgazestplus
lourdquel'airetvas'installersurleplancher.
• Garderlazoneautourdel'applianceclaireet
exemptdemaèrescombusbles,l'essenceet
autresvapeursinflammablesetdesliquides.
• Construconcombusblefaitréférenceauplafond
etlesmursadjacentsetnedoitpasêtreconfondue
aveclesmatériauxetproduitsinflammablesou
inflammables.Matériauxetproduitsinflammables
et/ouinflammablesdoitjamaisêtrestockédansles
environsdecelaoutoutappareildegaz.
• Toujoursvérifierlatempératuredel'eauavant
d'entrerdansunesalledebainsoudouche.
• Pourvousprotégercontrelespréjudices,avant
d'effectuerlamaintenance:
◊ Coupezl'alimentaonélectriqueen
débranchantlecordond'alimentaonouen
désacvantl'électricitéaudisjoncteur.(Le
contrôleurdetempératurenecontrôlepasla
puissanceélectrique).
◊ Coupezlegazàlasoupapedegazmanuelle,
généralementsituéimmédiatementsousle
chauffe‐eau.
◊ Coupezl'alimentaoneneauentrante.Cela
peutsefaireàlavanned'isolement
immédiatementau‐dessousduchauffe‐eau.
• Ulisezseulementvotremainpourpousserou
tournerleboutondecontrôledesgaz.Nejamais
uliserdesouls.Sileboutonneserapaspousser
outourneràlamain,n'essayezpasdelaréparer.
Appelezuntechnicienqualifié.Forceouune
tentavederéparaonpeutentraînerunincendie
oud'explosion.
• N'ulisezpasceeappliancesiunepareaété
sousl'eau.Appelerimmédiatementuntechnicien
qualifiéd'inspecterl'applianceetderemplacerune
paredusystèmedecontrôleetn'importequel
contrôledegazquiaétésousl'eau.
• Nepasuliserlesmatériauxdesubstuon.
Ulisezuniquementdespiècescerfiésavec
l'appareil.
• Encasdesurchauffe,ousilacoupuredugaznese
faitpas,fermezl'arrivéedegazauniveaudela
vannedecontrôlemanuellealimentantl'appareil.
• AjusterpaslecommutateurDIPsaufsi
expressémentdemandédelefaire.
• N'ulisentpasunerallongeouunadaptateur
brancheraveccetappareil.
• Toutemodificaondel'appareiloudesescontrôles
peutêtredangereuseetpermerad'annulerla
garane.

ValueSeriesManual47
Unprofessionnelagréédoitinstallerl'appareil,
inspecteretfuitedeletesteravantdesuliser.La
garaneseraêtreannuléeenraisondelamauvaise
installaon.
Leprogrammed'installaondoitposséderdes
compétencestellesque:
• classementpartailledegaz
• reliantlesconduitesdegaz,deconduitesd'eau,
devannes,del'électricité
• connaissancedunaonalapplicable,lesÉtatset
lescodeslocauxinstalling
• l'évacuaonparunmurouuntoit
Sivousn'ontpascescompétencescontactun
professionnelagréé.
Installaond’instrucons
Étapesd'installaon
Préparez‐vousàl'installaon.........................48
Déterminezl'endroitd’installaon................49
Listedevérificaonpourdéterminez
l'endroitd’installaon....................................54
Bâàmurer....................................................54
Enlevezlepanneauavant...............................54
Installaondelamiseàl'airlibre
(modèlesd'intérieur)....................................55
Condensat(modèlesd'intérieur)...................57
Listedevérificaonpourl'évacuaonet
decondesat(modèlesd'intérieur)................57
Installaondelatuyauterie...........................58
Listedevérificaonpourtuyauterie.............60
Installaondelafournituredegaz................60
Reliezl'électricité...........................................62
Ajustezàl'hautealtude................................62
Ajusterpourlongueurdevenlaon
(modèlesd'intérieur).....................................62
Listedevérificaonpourgazetélectricité....62
Installaondelecontrôleurdetempérature63
Listedevérificaonfinale..............................64
InstruconsgénéralesQualificaonsd'installateur
NEFAITESPAS
• LeV75ietV65in'estpasprévupourune
installaonàl'extérieur.
• LeV75eetV65en'estpasprévupourune
installaonàl'intérieur.
• N'installezpasl'appareildansunerégionoùles
fuitesd'eaudel'unitéoulesconnexionssetraduira
pardommagesàlazoneadjacenteàl'applianceou
d'abaisserlesplanchersdelastructure.Lorsque
ceslieuxnepeuventêtreévitées,ilest
recommandéqu'unpandedrainapproprié,bien
drainé,êtreinstallésousl'appareil.Lepannedoit
pasrestreindredébitd'airdecombuson.
• Nepasobstruerledébitd'airdecombusonetde
venlaon.Airdecombusonnedoitpasêtre
fournidesespacesoccupés.
• N'ulisezpasceeappliancedansuneapplicaon
commeunappareildechauffagepiscineouspaqui
ulisechimiquementl'eautraitée.(Cee
applianceestappropriéepourlagrandde
remplissageoudebaignoiresspadewhirlpoolavec
del'eaupotable).
• Pasulisédespiècesderemplacementquinesont
pasautoriséspourceeappliance.
DOITFAIRE
• L'installaondoitêtreenconformitéavecles
normeslocales,etenleurabsenceaveclanorme
américaine sur le gaz combusble, ANSI Z223.1/
NFPA 54, ou la norme canadienne sur les
installaons au gaz naturel et propane, CSA
B149.1. Cetappareildoitêtreinstalléselonla
ManufacturedHomeConstruconandSafety
Standard,Title24CFR,Part3280oulanormeCAN/
CSA‐Z240MMM86,Maisonsmobiles.
• L'appareil,quandilestinstallé,doitêtre
électriquementreliéàlaterreenconformitéavec
la norme américaine électrique, ANSI/NFPA 70, ou
la norme canadienne électrique, CSA C22.1.
Typed’installaon
Pourinstallaondansdesresidendial.
Cerfiépourl'installaondanslesfoyers(mobiles)
fabriqués.

48ValueSeriesManual
Préparez‐vousàl'installaon
Piècesincluses
• L'appareiletsavannedegazdoiventêtre
débranchésdelaconduited'alimentaonengaz
durantlesessaisdusystèmeenpressiondépassant
1/2psi(3.5kPaou13,84poucesdehauteurde
colonned'eau).
• L'appareildoitêtreisolédusystèmedeconduite
d'alimentaonengazenfermantsavanne
individuelledecoupuredurantlesessaisdu
systèmeenpressioninférieursouégauxà1/2psi
(3.5kPaou13,84poucesdehauteurdecolonne
d'eau).
• Vousdevezsuivrelesinstruconsd'installaonet
ceuxdanslessoinsetl'entreend'admissiond'air
decombusonadéquateetdesgaz
d'échappement.
L’INFORMATION
• Siunchauffe‐eauestinstallédansunsystème
ferméd'alimentaoneneau,ayantparexempleun
disposifan‐refoulementdanslaconduite
d'alimentaoneneaufroide,ilfautfournirles
moyensdecontrôlerl'expansionthermique.
Contactezlefournisseurd'eauouuninspecteuren
plomberielocalsurlafaçondegérercee
situaon.
• Encasdesurchauffe,ousilacoupuredugaznese
faitpas,fermezl'arrivéedegazauniveaudela
vannedecontrôlemanuellealimentantl'appareil.
• Gardezlazoned'aspiraond'airexemptede
produitschimiquescommechloreouagentde
blanchimentquiproduisentdesfumées.Ces
fuméespourraientendommagerdescomposants
etréduireladuréedeservicedevotreappareil.
• Chauffe‐eausansRéservoir
• ContrôleurdetempératuredeMC‐91‐2(intégrées
danslesmodèlesdel'intérieurs;fourniavecles
modèlesdepleinair)
Oulsrequis
Lesmatériauxonteubesoin
• Clésàtube(2)
• Pincesréglables
• Tournevis(2)
• Coupe‐fil
• Gants
• Verresdesûreté
• Niveau
Oulsquipourraientêtrenécessaires
• Foretdemarteauavec
foretbéton
• Oul
• Filetagedelamachine
avecleschefsetle
graisseur
• Ensembledetorche
• Foreuseavecforet
diamant
• Coupeurdecuivrede
tuyauterie
• Coupeurdepipeen
acier
Matériauxquipeuventêtrenécessaires
• Soluondesavon
• Miseàl'airlibre
approuvée
• Bandedeteflon
(recommandé)ou
composédepipe
• Bandedelachaleur
• Isolaondepipe
• Filélectriqueetconduit
parcodelocal
• Ancresdemurenbéton
• Couverturefacultave
depipe
• Contrôleurde
températurefacultave
• 5/8”IDTuyauterie
flexibledePVC
• 2fild'A.W.G.du
conducteur22pourle
contrôleur
• Boîteélectriquede
troupesimple
• Écrousdefil
• Syndicatsetsoupapes
devidange

ValueSeriesManual49
Environnement
Airentourantlechauffeeau,l'évacuaonetl'évent
terminaon(s)estulisépourlacombusonetdoit
êtrelibredetoutcomposésquicausentlacorrosion
descomposantsinternes.Cescomprennentdes
composéscorrosifsquisonttrouventdansles
aérosols,lesdétergents,lesagentsdeblanchiment,
lessolvantsdeneoyage,huiledebasepeintureset
vernisetfluidesfrigorigènes.L'airdebeauté
bouques,magasinsdeneoyageàsec,laboratoires
detraitementdephotosetairesdestockagedes
fourniturespoolconentsouventcescomposés.Par
conséquent,ilestrecommandéquelesmodèles
extérieurssoientuliséspourcesendroitslorsque
c'estpossible.
Lechauffe‐eau,l'évacuaonetl'éventterminaon(s)
nedoitpasêtreinstallédanstoutesleszonesoùl'air
decombusonpeutcontenircescomposéscorrosifs.
Sicelaestnécessairepourunchauffe‐eauàêtre
situésdansdeszonesquipeuventcontenirdes
composéscorrosifs,lesinstruconssuivantessont
fortementrecommandées.
Considéraonsimportantespour:
Chauffe‐eaud'intérieur
• FAIREpaslesinstallerdansleszonesoùairde
combusonpeutêtrecontaminépardes
substanceschimiques.
• Avantl'installaon,examineroùairalacapacité
devoyagerdansl'immeublepourlechauffagede
l'eau.
• Lorsquec'estpossible,installezlechauffe‐eaudans
unplacardscelléafinqu'elleestprotégéecontrele
poteneldel'airintérieurcontaminé.
• Substanceschimiquesquisontcorrosifsdansla
naturenedoiventpasstockéesouuliséesprèsde
chauffe‐eau.
Chauffe‐eauextérieursetÉvacuaondes
terminaisonsdechauffe‐eauinternes
• Installezlechauffe‐eauaussiloinquepossibledes
hoesdevenlaond'échappement.
• Installezaussiloinquepossibledesbouchesd'air
inlet.Fuméescorrosivespeuventêtrelibéréespar
lebiaisdeceséventslorsquel'airn'estpas
apportéegrâceàeux.
• Substanceschimiquesquisontcorrosifsdansla
naturenedevraientpasstockéesouuliséesprès
delacessaondechauffageoudeventdel'eau.
Dommagesetréparaonenraisondecomposés
corrosifsdansl'airn'estpascouvertparlagarane.
Examendediligencepourvotrechauffe‐eaudevrait
inclurel'évaluaondelaqualitédel'eau
L'eauquiconentdessubstanceschimiquesdépassantles
niveauxinférieursaffectentetendommagerl'échangeur
dechaleur.Remplacementdel'échangeurdechaleuren
raisondedommagesdequalitédel'eaun'estpascouvert
parlagarane.
Niveaumaximum
DuretétotaleJusqu'à200mg/L
Aluminium*Jusqu'à0,2mg/L
Chlorures*Jusqu'à250mg/L
Cuivre*Jusqu'à1,0mg/L
Fer*Jusqu'à0,3mg/L
Manganèse*Jusqu'à0,05mg/L
pH*6,5à8,5
Maèresdissoutes
totales(MDT)*
Jusqu'à500mg/L
Zinc*Jusqu'à5mg/L
Déterminezl'endroitd’installaon
Qualitédel'eau
*Source:Part143NaonalSecondaryDrinkingWater
Regulaons
Sivousinstallezcechauffagedel'eaudansunerégionqui
estconnupouravoirdel'eaudureouquiprovoque
l'échelleaccumulaondel'eaudoitêtretraitéeet/ou
l'échangeurdechaleurvidéesrégulièrement.
Lorsquel'accumulaond'échelledansl'échangeurde
chaleurcommenceàaffecterlesperformancesduchauffe‐
eau,uncodedediagnosc«LC#»s'affichera.Vider
l'échangeurdechaleurpourprévenirlesdommagesàelle.
Échellebuildupestcauséeparl'eauduredéfinieàhaute
température.
Unkitdetraitementdel'eauestdisponibledepuisRinnai.
Cekitfournituncontrôledelaprévenonetàlacorrosion
calcairesupérieurparunmélangedecomposésde
contrôled'alimentaondansl'approvisionnementeneau.
Vousdevezvousassurerqueleshabilitaonsseront
sasfaitesetquelecloaqueseradansleslimites
requises.Tenircomptedel'environnement
d'installaon,qualitédel'eauetnécessitéd'une
protecondegel.Ontrouveradesexigencespourla
conduitedegaz,conduitesd'eau,connexion
électriqueetd'éliminaondecondensatdansleurs
seconsrespecvesd'installaondecemanuel.

50ValueSeriesManual
INSIDE
CORNER DETAI L
FIXED
CLOSED
OPERABLE
FIXED
CLOSED
OPERABLE
B
B
B
A
J
BM
C
F
B
B
E
D
L
G
A
H
K
I
SNOW
TERMINATION
Clearance in
Ref. A also
applies to
anticipated
snow line
Réf.DescriponInstallaonsauCanadaInstallaonsauxUSA
AEspaceaudessusdeniveaudusol,véranda,porche,plate‐formeoubalcon12"(30cm) 12"(30cm)
BÉcartementparrapportàfenêtreouportequipeuts'ouvrir36"(91cm) 12"(30cm)
CÉcartementparrapportàfenêtretoujoursfermée**
D
Espacementvercalparrapportàcomblesvenlés,situés
au‐dessusdelaterminaisonàunedistancehorizontalede
2'(61cm)delalignecentraledeterminaison
**
EEspacementvercalparrapportàcomblesnonvenlés**
FÉcartementparrapportàunangleextérieur**
GÉcartementparrapportàunangleintérieur**
HEspacementparrapportàchaquecôtéd'unelignecentraleprolongéeau‐
dessusdel'ensembledecompteur/régulateur
3pieds(91cm)avecunehauteur
de15pieds(4,5m)
au‐dessusdel'ensemble
derégulaon
*
IÉcartementparrapportàlasoredevenlaondurégulateur
deservice36"(91cm)*
J
Écartementparrapportàentréed'alimentaond'airnonmécaniquedansle
bâmentouentréed'airdecombuson
verstoutautreappareil
36"(91cm)12"(30cm)
KÉcartementparrapportàentréed'alimentaond'airmécanique6'(1,83m) 3'(91cm)audessussià
10'(3m)horizontalement
LEspacementaudessusd'untrooiroupassagepavésituédans
ledomainepublic7'(2,13m)1*
MEspacementsousvéranda,porche,plate‐formeoubalcon12"(30cm)2 *
1 Unevenlaonnedoitpasseterminerdirectementau‐dessusd'untrooiroupassagepavésituéentredeuxhabitaonsfamilialesetlesdesservanttouteslesdeux.
2 Permisuniquementsivéranda,porche,plate‐formeoubalconestenèrementouvertaumoinssurdeuxcôtésendessousduplancher.
* PourlesespacementsnonspécifiésdansANSIZ223.1/NFPA54ouCSAB149.1,ilfautappliquerlesvaleursconformesauxnormeslocalesd'installaonetauxexigencesdu
fournisseurdegaz..
L'espacementparrapportaumuropposéestde24"(60cm)pourCanadaetUSA.
X
V
ENTÉED'ALIMENTATION
ENAIR
TERMINAISONDEVENTILATION
ZONEOÙLATERMINAISONN'EST
PASPERMISE
FERMETURE
PERMANENTE
OUVRABLE
DÉTAILD'ANGLE
INTÉRIEUR
OUVRABLE
FERMETURE
PERMANENTE
Espacementspourterminaisondecheminée(ANSZ21.10.3,CSA4.3)
Vousdevezinstallerunefindeventà
apporterdansl'airdecombusonet
d'expulserdesgazd'échappement.
Terminaison
Dédouanementen
RéfAs'applique
égalementàla
ligneancipéde
neige.
NEIGE

ValueSeriesManual51
2"
12"
60"
36"
Vérifiersilescodeslocauxremplacentceshabilitaons.
• Éviterlesendroitsderésiliaonprèsd'unéventsécheur.
• Évitezlesendroitsderésiliaonprèsd'échappement
cuissoncommercial.
• V75i,V65i:Vousdevezinstallerunerésiliaondeventau
moins12poucesdusol
60"
V
V
(1.52m)entre
terminauxà
différents
niveaux
24"
V
(0.61m)aumurouparapet
(0.30m)entre
terminauxaumême
niveau
12"
V V
(1.52m)
vercalemententre
lesbornes
V
60"
V
DégagementsaddionnelsV75e,V65e
(0.30m)à
l'intérieurcoin
(50mm)entre
terminauxau
mêmeniveau
(0.91m)àévent
soffiteouevevenlé
ounonaérée;ouàun
pontouunporche
l'intérieur
coin
V75i,V65i
(1.52m)
vercalemententre
lesbornes
12"
12"
36"
INSIDE
CORNER
VV
(0.30m)à
l'intérieurcoin
(0.30m)entreterminaux
aumêmeniveau
l'intérieur
coin
Desconsidéraonsimportantespourlalocalisaond'évent
résiliaonsousunsoffite(venlésouunvenlatedouventde
débord;ouàunpontouunporche
• N'installezpasdecessaondeventsousunéventsoffitetelle
quelesgazd'échappementpeutentrerdansl'éventsoffite.
• Installezéventrésiliaontelquelahaussedel'humiditéetde
gazd'échappementnerecueillerapassous
combles.Décoloraonàl'extérieurdubâmentpourraitse
produiresiinstallétropprès.
• N'installezpaslarésiliaondeventtropprèssous
l'embrasureoùilpouvaitprésenterlarecirculaondesgaz
d'échappementdanslapared'apportenaircombusonde
larésiliaon.

52ValueSeriesManual
to side
to front
to top
to ground/bottom
to side
to front
to top
to ground/bottom
Dégagementsd'unité
Jusqu'à
maères
combusbles
pouces(mm)
Jusqu'à
maères
non‐
combusbles
pouces(mm)
Dessusdu
chauffe‐eau6*(152)2*(51)
Arrièredu
chauffe‐eau0(zero)0(zero)
Avantdu
chauffe‐eau6(152)6(152)
Côtésdu
chauffe‐eau2(51)1/2(13)
Parrapportau
plancher/sol12(305)12(305)
Venlaon 0(zero)0(zero)
*0poucesdescomposantsdevenlaonetdela
canalisaondevidangecondensat.
L'espacementpourdesintervenonsdoitfaire24
pouces(610mm)surl'avantduchauffe‐eau.
Pourinstallaonenplacard:espacementde6pouces
(152mm)àl'avant.
Modèlesd'intérieur:V75i,V65i
Jusqu'à
maères
combusbles
pouces(mm)
Jusqu'à
maères
non‐
combusbles
pouces(mm)
Dessusdu
chauffe‐eau12(305)2(51)
Arrièredu
chauffe‐eau0(zero)0(zero)
Avantdu
chauffe‐eau
(panneau)
24(610)0(zero)
Avantdu
chauffe‐eau
(échappement)
24(610)24(610)
Côtésdu
chauffe‐eau6(152)1/8(3.2)
Parrapportau
plancher/sol12(305)2(51)
Modèlesextérieurs:V75e,V65e
L'espacementpourdesintervenonsdoitfaire24
pouces(610mm)surl'avantduchauffe‐eau.
Verslehaut
Surlecôté
Verslesol
Versl'avant
Verslehaut
Surlecôté
Verslesol
Versl'avant

ValueSeriesManual53
Protecondegel
Assurez‐vousquedanslecasdecongélaonmétéo
quelechauffe‐eauetseslignesdel'eausontprotégés
pouréviterlegel.Dommagescausésàlacongélaon
n'estpascouvertparlagarane.
Pertedegelproteconpeutentraînerdesdégâts
d'eaud'unéchangeurdechaleurderafaleoudes
conduitesd'eau.
Avecl'énergieélectriquefournie,lechauffe‐eau
gèlerontpaslorsquelatempératuredel'airextérieur
estfroidecomme–22°F(‐30°c)pourlesmodèlesde
l'intérieursouestfroidcomme–4°F(‐20°c)pourles
modèlesenpleinair,lorsqueleprotégéduvent
directe.Enraisondel'effetde«éolien»,toutvent
oulacirculaondel'airsurl'unitéréduirasacapacité
degelerlesprotéger.
L'unitépeutêtredrainéemanuellement.Toutefois,il
estfortementrecommandéque:
• Égouerdownsolénoïdesoupapessontinstallés
quis'écouleraautomaquementl'unitéside
puissanceestperdue.Celles‐cisontdisponibles
dansunkit,104000059.
• unparasurtenseuravecterminauxestinstalléqui
permetlesélectrovannesàfonconnersil'unité
estdésacvéeenraisond'uncodedediagnosc.
Ceciestdisponiblecomme104000057.
Enoutre,lesélectrovannesdevraientêtreconnectés
électriquementàunparasurtenseuravecterminaux.
Celapermetlesélectrovannesàexploitersilechauffe
‐eauestdésacvéenraisond'uncodedediagnosc.
Lesfonconnalitésdeprotecondegeln'empêchera
paslatuyauterieexternedupointdecongélaon.Il
estrecommandéquelesconduitesd'eauchaudeset
froidessontisolés.Boîersdecouverturedetuyaux
peuventêtreemballésavecisolaonpourla
protecondel'ajoutdegel.
Encasdepannedecourantàdestempératuresde
congélaondel'eauréchauffeurdevraitêtredrainé
del'eaupourprévenirlesdommagesaugel.
Lecondensatpiègedrainplugetlebouchonde
vidangedel'eaunesontpasaffectésparledrainauto
downélectrovannesetdevrontêtreouverts
manuellement.
Longueurmaximumdevenlaon
1.Déterminezlenombredecoudesà90°dansle
systèmedevenlaon(deuxcoudesà45°
comptentpouruncoudeà90°.Surlesmodèles
R98chaquepieddeconduitesemiflexibleulisée
danslalongueurd'inspiraond'airéquivautàun
coudeà90°).
2.Référez‐vousautableaupourtrouverlalongueur
devenlaonmaximumsurlabasedunombre
decoudes.
3.Suivezlesrecommandaonsdelanote
applicable.SW1(commutateursfauve)
1 Silalongueurfaitplusde21'(6,4m)passezle
microcommutateurN°1(SW1)enposionOFF.
2 Silalongueurfaitplusde15'(4,6m)passezle
microcommutateurN°1(SW1)enposionOFF.
3 Silalongueurfaitplusde9' (2,7m)passezle
microcommutateurN°1(SW1)enposionOFF.
4PassezlemicrocommutateurN°1(SW1)en
posionOFF.
Exemple:Sivousavezuncoudeensuitevotre
longueurmaximaleest35pieds(10,7m).
Sivotrelongueurréelleestsupérieureà15
pi(4,6m)puisdéplacezcommutateurno1
(SW1)off.
Nombrede
coudesà90°
Longueurmaximumdevenlaon
041(12.5m)1
135(10.7m)2
229(8.8m)3
323(7.0m)4
417(5.2m)4
511(3.4m)4
65(1.5m)4
Sivousavezunelongueurdevenlaonplusgrande,
lemicrocommutateurN°1doitêtremisenposion
OFF.Celaassurequelechauffe‐eaufonconne
correctement.Descodesd'erreurdeconduitde
cheminéeobstruéeetdescoupurespeuventarriversi
cemicrocommutateurN°1n'estpasenposion
correcte.
AVIS

54ValueSeriesManual
Bâàmurer
parenthèses
d'installaonde
mur
1.Idenfiezl'emplacementd'installaonet
confirmezquelàlesespacementsrequisseront
respectés.
2.Fixezbienlechauffe‐eauaumurenulisant
n'importelesquelsdestrousdessupports
d'installaonmuraleplacésenhautetenbasdu
chauffe‐eau.Assurez‐vousquelarésistancedes
fixaonsestsuffisantepoursupporterlepoidsde
l'appareil.Reportez‐vousaupoidsdesmodèlesde
chauffe‐eaudanslasecondesspécificaons.
Ulisezunouldemiseàniveaupours'assurer
quelechauffe‐eauestdeniveau.Bon
fonconnementexigequelechauffe‐eauniveau.
NOTE:Lechauffe‐eaudoitêtreinstalléenposion
vercale.N'installezpaslatêteenbasousurlecôté.
Listedevérificaonpourdéterminer
l'endroitd’installaon
□Lechauffagedel'eaun'estpascorrosifs
composésdansl'air.
□L'emplacementdechauffagedel'eauest
conformeaveclesdégagements.
□(Modèlesd'intérieur)Lavenlaonprévuene
dépasserapaslalongueurmaximalepourle
nombredecoudesulisé.
□L'emplacementd'apportrésiliaon/airvenlaon
prévuesréunitlesdégagements.
□L'approvisionnementeneauneconentpasde
produitschimiquesoudépasseladuretétotale
quinuiraàl'échangeurdechaleur.
□Unstandard3prong120Vca,60Hzcorrectement
fondéesuruneprisemurale(modèlesd'intérieur)
ouautres120Vca,60Hzsourceestdisponible.
□L'installaondoitêtreenconformitéavecles
normeslocales,etenleurabsenceaveclanorme
américaine sur le gaz combusble, ANSI Z223.1/
NFPA 54, ou la norme canadienne sur les
installaons au gaz naturel et propane, CSA
B149.1. Cetappareildoitêtreinstalléselonla
ManufacturedHomeConstruconandSafety
Standard,Title24CFR,Part3280oulanorme
CAN/CSA‐Z240MMM86,Maisonsmobiles.
□Quierl'ensembleduManuelderubanpourle
chauffe‐eauoudonnerleManueldirectement
auconsommateur.
Enlevezlepanneauavant
Glisserlesmorceauxdegarnituresplasquede
chaquecôtéduchauffe‐eauàexposerlesvis.
Rerezles4visyaacherlepanneaupourle
chauffagedel'eau.

ValueSeriesManual55
Installaondelamiseàl'airlibre(modèlesd'intérieur)
Installezlavenlaoncorrectepourvotremodèle,ensuivantlesinstruconsdufabricantdevenlaon.
Reportez‐vousàladocumentaontechniquedufabricantpourlesnumérosdepiècespécifiquesetdes
instrucons.
ConstructeurProduitsdevenlaonlistés
ettestés(V75i,V65i)TéléphoneFaxContact
UbbinkRoluxVentSystem 888‐835‐9320678‐829‐1666www.rinnai.us
Heat‐FabSaf‐TVentSCsystem800‐772‐0739413‐863‐4803custsvc@heat‐fab.com,
www.heaab.com
Metal‐FabCorr/GuardVent/AirIntake
System800‐835‐2830316‐943‐2717info@mtlfab.com,www.metal‐
fabinc.com
Direcvesdemiseàl'airlibre
NEFAITESPAS
• N'ulisezpasdeventceeapplianceenPVC,
CPVC,ABSoumatériaugalvanisé.
• Nesecombinentpaséventcomposantsprovenant
dedifférentsfabricants.
• Diamètredeventnedoitpasêtreréduite
• Nepasconnecterlesystèmedevenlaonavec
unventexistantoudelacheminée.
• Neventpascommunavecletuyaud'évacuaon
d'autreschauffe‐eauouappliance.
DOITFAIRE
• Ceechauffe‐eauestunchauffe‐eauàévent
directetparconséquentestcerfiéetlistéavecle
systèmed'évacuaon.Vousdevezuliserdes
composantsdeventquisontcerfiéset
répertoriésaveclemodèledechauffagedel'eau.
• Lesystèmed'évacuaondoitévacuerdirectement
àl'extérieurdel'édificeetuliserl'airextérieur
pourlacombuson.
• Éviterlestrempeesoucourburedansvent
horizontals'exécuteeninstallantdessupportspar
leventdufabricant.
• Venthorizontaldesouens'exécutetousles
quatrepiedsettousleséventsvercales'exécute
chaquesixpiedsouconformémentauxcodes
locaux.
• Venlaondevraitêtreaussidirectequepossible
avecunnombreminimalderaccordsde
tuyauterie.
• Éventconnexionsdoiventêtrefermement
presséesensembleafinquelesjointsd'étanchéité
formentunjointétancheàl'air.
• Lapiècedeventreliéeàl'appareildechauffagede
l'eaudoitêtresécuriséeavecunevis
autotaraudeuses.
L’INFORMATION
• Reportez‐vousauxinstruconsdufabricantde
systèmedeventpourlesinstruconsd'assembly
decomposant.
• Silesystèmed'évacuaonestd'êtreenfermé,il
estsuggéréquelaconcepondel'enceintedoit
permered'inspecondusystèmedevenlaon.
Laconcepondeceeenceinteestréputée
acceptableparleprogrammed'installaonoude
l'inspecteurlocal.
AVIS
S'ildevientnécessaired'accéderàunsystèmed'évacuaon
ferméepourleserviceoulesréparaons,Rinnain'estpas
responsabledesfraisoudesdifficultésàaccéderau
systèmedevenlaon.Lagaranenecouvrepasobtenir
accèsàunsystèmedevenlaonenmilieufermé.

56ValueSeriesManual
Installaondeconduitdecheminée(modèlesd'intérieur)
Condensate
Trap
Terminaisonvercale
(collecteurdecondensatrequispourtouteslesinstallaons)
3in(75mm)
minimum
3in(75mm)
minimum
Terminaisonhorizontale
aveccollecteurdecondensat
3in(75mm)
minimum
Piègeà
condensat
Pourréglerlaposionducollecteurdecondensat,ouremplacer
lehautdevenlaonfemelleparunmale:
1.Desserrezles4visdusupportarrière.
2.Faitesglisserlesupportduhautdevenlaonfemelle.
3.Enlevezles4visfixantlehautdevenlaonfemellesurle
chauffe‐eau.
4.Levezlehautdevenlaonfemelleetreposionnez‐le
commesouhaité(ouremplacez‐leparunhautdevenlaon
male).
5.Remeezles4visduhautdevenlaonetresserrez
les4visdusupport.
Fixezlapiècedevenlaonconnectéesurlechauffe‐eauavec
unevisautotaraudeusedansletrousituéaudessus
ducollecteurdecondensat.
Support
Collecteurdecondensat
Visdefixaon
Résiliaonhorizontalesansuliserlecollecteurdecondensat
Hauteurmaximum*
5'(1,5m)Danslesrégionsàclimatfroidilse
produiraplusdecondensatdansle
systèmedevenlaon.Uncollecteurde
condensatestrecommandépources
climats.
Siplusd'uncoudeestulisédansla
seconvercale,vousdevezuliserun
collecteurdecondensat.
*Uncollecteurdecondensatestrequissurles
terminaisonshorizontalessiuneélévaon
vercaledanslesystèmedevenlaon
dépasse5'(1,5m).
AVERTISSEMENT
Siuncollecteurdecondensatn'estpasulisé,letuyau
dedrainagedoitêtrecapuchonnéepouréviterquegaz
d'échappementetcondensatn'entrentdanslebâment.
Cecapuchonestlivrésurl'appareil.

ValueSeriesManual57
Condensat(modèlesd'intérieur)
Laformaondecondensatpeutarrivermêmesurles
appareilsàvenlaondirectedehauteperformance.
Pouréviterquelecondensatn'endommage,suivez
cesinstrucons:
NEFAITESPAS
• Nepermeentpasdecondensatd'entrerdansle
chauffe‐eau.Nepermeentpasdecondensat
d'entrerdanslechauffe‐eau.
• Nebranchezpasletuyaudecerveauxcondensat
directementàl'égoutdepluie.
• Nebranchezpaslalignedecerveauxcondensat
avecuneclimasaonEvaporateurbobinedes
cerveaux.
DOITFAIRE
• Uliseruniquementleventquiestapprouvéet
idenfiécommeacceptablepourvotremodèle
parculier.
• Pentelavenlaonversl'applianceselonles
instruconsd'installaondufabricantévent.
• Rejetezlecondensatenrespectantlesnormes
locales.
• UliseruniquementdestuyauxenPVCouCPVC
pourlalignedecerveauxdecondensats.
• Letuyaudecerveauxcondensat(surtoutesa
longueur)doitêtreaumoinslemêmediamètre
quelalignedecerveaux(1/2pouceNPT).
• Lafindelaconduitedecerveauxcondensatdoit
êtreouverteàl'atmosphère.Lafinnedevraitpas
êtresousl'eauoud'autressubstances.
• Pourminimiserlacongélaonducondensat,
exécutezlalignedecerveauxdecondensatà
traversunmurintérieurouentrel'isolaonetun
murintérieur.
Listedevérificaonpourl'évacuaon
etdecondensate(Modèlesd'intérieur)
□ Vérifiezleshabilitaonsappropriéesautourdes
éventsetlesprisesd'air.
□ S'assurerquevousavezulisélesproduitsde
venlaoncorrectespourlemodèleinstalléet
quevousavezcomplètementsuivilesinstrucons
d'installaondufabricantdevenlaonetces
instruconsd'installaon.
□ Vérifiezquelesystèmed'évacuaonnedépasse
paslalongueurmaximalepourlenombrede
coudesulisé.
□ Vérifiezqueletuyaudevenlaonaunepente
descendanteouungradeàl'extérieurdu1/4
pouceparpied(1.2°)ORsiletuyaudevenlaon
estinclinéverslechauffe‐eau(commecertains
codeslocauxexigent),qu'uncollecteurde
condensatestinstallépourpermerela
condensaondedrainerloinduchauffe‐eauà
unesourcededrainapproprié.
□ Vérifiezquecondensatnepeuts'écoulerversle
chauffe‐eau.
L’INFORMATION
• Uncollecteurdecondensatintégré.
• Danslesrégionsàclimatfroidilseproduiraplus
decondensatdanslesystèmedevenlaon.Un
collecteurdecondensatestrecommandéclimats.
• Letuyaudevidangedecondensatdevraitêtrele
pluscourtpossibleetavoirunterrainàlabaisse.
• Siledraindecondensatobentbloqué,uncode
d'erreurs'afficherasurlecontrôleur.Sicelase
produit,ledraindecondensatdoitêtreneoyé.
• Lepiègedecondensatserapremier
automaquement(self‐prime)pendantle
fonconnementdel'unitécommedesformesde
condensat.Condensatdedrainagedel'unité
indiquequelepiègeestcompletetqu'iln'ya
aucunblocagedansledraindecondensat.Iln'est
pasnécessaired'ajouterdel'eaudupiègede
condensat.

58ValueSeriesManual
Installaondelatuyauterie
NEFAITESPAS
•N'introduisentpasdeproduitschimiquestoxiques
telsqueceuxuliséspourletraitementdel'eaude
chaudièreàl'eaupotableuliséepourlechauffage
del'espace.
DOITFAIRE
• Unevannemanuelledecoupured'eaudoitintercalée
surlaconduiteenamontsurl'arrivéed'eauau
chauffe‐eau.Desraccordsunionpeuvents'ulisersur
lesconduitesd'eaufroideetd'eauchaudepour
faciliterlesintervenonsultérieuresavec
déconnexiondel'unité.
• Latuyauterie(incluantlesmatériauxdesoudage)etles
composantsconnectésàcetappareildoiventêtre
approuvéspouruneulisaonsurdessystèmesàeau
potable.
• Purgezlaconduited'eaupourenéliminerlesdébris
etl'air.Desdébrisentrantdanslechauffe‐eau
pourraientl'endommager.
• Sil'appareildoitêtreulisécommesourced'eau
potable,ilnedoitpasêtreconnectéàunappareil
uliséauparavantcommechauffageetfourniture
d’eaunonpotable.
• Lefiltred’eauduchauffagedoutêtrepropreet
installé.
Condionssifflantes
Soupapedesûreté
NEFAITESPAS
• Nebouchezpaslasoupapedesûreté,etn'installez
aucunraccordréducteurouautrerestricondansla
conduitededéversement.Elledoitpermereun
drainagecompletdelasoupapeetdelaconduite.
• Nepasplacertouteautresoupapedetypeoufermer
disposifentrelasoupapeetlechauffe‐eau.
DOITFAIRE
• Lasoupapedesûretédoitêtrecompableavecles
normes ANSI Z21.22 (soupapes de sûreté et disposifs
de coupure automaque de gaz pour systèmes de
fourniture d'eau chaude) et/ouCAN1‐4.4 (soupapes
de sûreté combinées à pression et à température et
soupapes casse‐vide).
• Lasoupapedesûretédoitêtrehomologuéepour150
PSI(1034kPa)etaumoinslavaleurmaximumde
BTU/Hdel'appareil.
• Ledéversementvenantdelasoupapedesûretédoit
êtreamenépartuyauausoloudansunsystèmede
drainagepouréviteruneexposionavecpossibilité
debrûlurepourhumains,végétauxouanimaux.
Conformez‐vousauxnormeslocales.L'eauchaude
sortantdelasoupapedesûretépeutcauserdes
brûluressévèresetdeséchaudagespouvantmême
provoquerlamort.
• Lasoupapedesûretédoitêtreaconnée
manuellementaumoinsunefoisparanpourvérifier
qu'elleesttoujoursfonconnelle.
• Lasoupapedesûretédoitêtreinséréedansla
conduitedesored'eauchaudeensuivantles
instruconsdufabricant.N'intercalezPASn'importe
quelautretypedevanneoudisposifdecoupure
entrelasoupapedesûretéetlechauffe‐eau.
L’INFORMATION
• Siunesoupapedesûretédéversepériodiquement,
celapeutvenird'uneexpansionthermiquedansun
systèmed'eaufermé.Contactezvotrefournisseur
d'eauouvotreinspecteurdeplomberielocalpour
voircommentréglerceesituaon.Maisnebouchez
paslasoupape.
• Lanormenaonaleaméricaine(ANSI Z21.10.3) ou
canadienne(CSA 4.3) n'exigentd'uliserunesoupape
desûretécombinéeàpressionetàtempératurepour
cetappareil.Cependantdesnormeslocalespeuvent
ledemander.
Vannesd'isolement
Rinnairecommandefortementl'installaondevannes
d'isolementsurleslignesdel'eauchaudeetfroide.
Parcequ'ilspermeentd'isolerlechauffe‐eaudela
structuredelaplomberieetpermereunaccèsrapideà
viderl'échangeurdechaleur.Flushingl'échangeurde
chaleurestrégulièrementnécessairedanslecadrede
l'entreenpourcechauffe‐eau.
Installezlasoupapeselonlescodesdeplomberielo‐
caletcesinstrucons.
Unesoupapedesûretéestnécessaire,d'untypeap‐
prouvéparlesnormes américaines (ANSI Z21.10.3) et
canadiennes (CSA 4.3) pourtouslessystèmesde
chauffagepareau.

ValueSeriesManual59
GasSupply
3/4"ColdWaterSupplyLine
3/4" Hot Water Supply Line
Rinnai
Water Heater
Rinnai
Equipment List
Rinnai
Water Heaters
RIK-KIT (Optional)
(3/4" Fittings Include:
2 Unions, 2 Ball Valves,
2Drain Valves and
1 Pressure Relief Valve.)
QTY
1
1
3/4"GasConnection
For Building Fixtures
Pressure Relief Valve
3/4" Ball Valve
3/4" Union
Check Valve
S
Pressure Regulator
Circulating Pump
Solenoid Valve
Boiler Drain Valve
KEY
This is not an engineered drawing. It is intended only as a guide and not
as a replacement for professionally engineered project drawings. This
drawing is not intended to describe a complete system. It is up to the
contractor/engineer to determine the necessary components and
configuration of the particular system being installed. This drawing does
not imply compliance with local building code requirements. It is the
responsibility of the contractor/engineer to ensure installation is in
accordance with all local building codes. Confer with local building
officials before installation.
Tuyauterierecommandéepourinstallaondebase
Connexiondegazen3/4po
(19mm)
Alimentaonengaz
Conduited'alimentaoneneaufroide
Conduitedesored'eauchaude
Appareilsdubâment
Vanneàtournantsphérique
3/4po(19mm)
Raccordunion3/4po(19mm)
Clapetan‐retour
Soupapededécharge
Régulateurdepression
Pompedecirculaon
Vannedepurgede
chaudière
Électrovanne
LégendeCecin'estpasunschématechnique,sonbutn'estquedevousguider,etilneent
paslieudedessinindustrielprofessionnelpourunprojet.Ceschéman'apasl'ambi‐
ondedécrireunsystèmeaucomplet.C'estlaresponsabilitéduconcepteuroude
l'ingénieurdedéterminerlescomposantsnécessairesetlaconfiguraonpourle
systèmespécifiqueàinstaller.Ceschéman'impliqueaucuneconformitéavecles
exigencesdesnormesdeconstruconlocales.C'estlaresponsabilitéduconcepteur
oudel'ingénieurdes'assurerquel'installaonseraenconformitéavectoutesles
normeslocalesdeconstruconapplicables.Consultezlesautoritéscompétentes
danscedomaineavantl'installaon.

60ValueSeriesManual
Installaondelafournituredegaz
DOITFAIRE
• Unevannemanuelledecoupuredegazdoitêtre
placéesurlaconduited'alimentaonengazen
amontduchauffe‐eau.Unraccordunionpeutêtre
ulisésurlaconnexionau‐dessusdelavannede
coupurepourpouvoirultérieurementintervenirsur
l'unitéenladéconnectant.
• Vérifiezletypedegazd'arrivéeetsapressionavant
deraccorderlechauffe‐eau.Sil'appareilabesoin
d'ungazquin'estpasceluidisponiblelocalement,NE
branchezPASlechauffe‐eau.Contactezvotre
revendeurpourobtenirlebonmodèlecorrespondant
àvotretypedegaz.
• Vérifiezlapressiondugazd'alimentaon
immédiatementenamontàl'arrivéedelarégie
fournissantlegaz.Lapressiond'arrivéedugazdoit
êtredanslafourcheedelimitesmontréedansla
secondespécificaons.
• Avantdemerel'appareilenservice,touslesjoints,y
comprissurlechauffe‐eau,doiventavoirleur
étanchéitévérifiée,aumoyend'unesoluonde
détecondefuitesàl'eausavonneuse,ouune
soluonininflammableéquivalenteéventuellement
(commecertainessoluonspourdétecondefuites
degaz,incluantl'eausavonneuse,peuventcauser
corrosionoufissuraonparcontrainte,latuyauterie
doitêtrerincéeavecdel'eauaprèsletest,saufsi
vousavezpudéterminerquelasoluondedétecon
uliséen'étaitpascorrosive).
• Uliseztoujoursdesconnecteursapprouvéspour
raccorderl'unitésurlaconduitedegaz.Purgez
toujourslaconduitedegazdetousdébriséventuels
avantsonbranchementsurlechauffe‐eau;
Seconnecterchauffe‐eauàl'approvision‐
nementeneau
Lesconnexionsdel'eaupourlechauffe‐eaudevraient
suivretousétatetcodesdeplomberielocal.
S'ils'agitd'uneinstallaonstandard,consultezledia‐
grammedetuyauteriepourInstallaondebase.
1.Sonderl'approvisionnementeneaupourle
chauffe‐eausurlaconnexiondeMNPT3/4"au
basdel'unitémarqué«Prised'eau»,quiestl'ap‐
provisionnementeneaufroide.
2.Aplombl'approvisionnementeneauchaude
buildingàlaconnexiondeMSPT3/4"marqué«
Soredel'eau»,quiestl'approvisionnementen
eauchaude.
Siunereprisedespipeserainstallée,faireassurer
conduitesd'eaupourlechauffe‐eauàs'adapter.
Instruconsgénérales
Listedevérificaonpourtuyauterie
□Laligned'eautouslesdébrisetl'airdelapurge
enfermantlavanned'isolementchaudeten
ouverturedelavanned'isolementfroidetses
drain.Débrisendommageralechauffe‐
eau.Uliserunseauoutuyausinécessaire.
□S'assurerquelescanalisaonsd'eauchaudeset
froidesnesontpastraverséesàl'unitéetsont
libredefuite.
□Veilleràcequ'unesoupapeestinstalléeavecune
cotequidépassel'entréedeBTUdumodèlede
chauffagedel'eau.Seréféreràlaplaquede
cotaonsurlecôtédelachauffeeaupour
l'entréedeBTU.
□Neoyezlefiltreàeauinletenfermantles
soupapesd'isolement(fermeture)entréefroide
etd'eauchaude.Mereunseausouslefiltreau
basduchauffe‐eauàarapertoutel'eauquiest
contenueàl'intérieurdel'unité.Dévissezlefiltre
àeau.Rincerlefiltreàsupprimertouslesdébris.
Installezlefiltreetouvrirlesvannesd'isolement.
□Vérifiezlapressionappropriéedel'eaupourle
chauffagedel'eau.Pressiond'eauminimumest
de50psi.Rinnairecommandede60‐80psipour
desperformancesopmales.
AVERTISSEMENT
1.Sivousn'êtespasbieninformésouqualifiépour
installerlesconduitesdegazoudeconnexions,
puiscontacteruntechnicienqualifiépourinstaller
l'approvisionnementengaz.
2.Coupezles120valimentaon.
3.Coupezlegaz.
4.Legazestinflammable.Nepasfumeroufournir
d'autressourcesd'igniontoutentravaillantavec
desgaz.
5.Tournerpassurlechauffe‐eauougazjusqu'àce
quetouslesvapeursontdisparu.

ValueSeriesManual61
Tailledutuyaudegaz
L'approvisionnementengazdoitêtrecapabledegérerla
chargeenèregazàl'emplacement.Dimensionnement
delignedegazestbasésurletypedegaz,lapressionde
tomberdanslesystème,lapressiondugazfourniet
typedeligneàgaz.Pourledimensionnementdepipe
gazauxÉtats‐Unis,seréférerauCodeNaonaldegaz
combusble,NFPA54.Pourledimensionnementde
tuyaudegazauCanada,seréféreraugaznaturelet
Coded'InstallaondePropanepeut/CSAB149.1.Les
informaonsci‐dessousestfournieàtred'exemple.Le
tableauappropriéàparrducodeapplicabledoitêtre
ulisé.
1.Pourcertainstableaux,vousdevrezdéterminerles
piedscubesàl'heuredugazendivisantlegaz
d'entréeparlepouvoircalorifiquedugaz
(disponiblesurlesitedelacompagniedegaz
locaux).Legazd'entréedoitincluretousles
produitsdegazàl'emplacementetl'ulisaonde
BTUmaximumàpleinechargelorsquetousles
produitsdegazsontulisés.
2.Ulisezlatablepourvotretypedegazetletypede
tuyauxpourtrouverlatailledutuyaurequise.Taille
dutuyaudoitêtreenmesuredefournirlenéces‐
sairepiedscubesparheuredegazoulebesoinde
BTU/heure.
Exemple:Lepouvoircalorifiquedugaznaturelpourvo‐
treemplacementest1000BTU/pi3.L'entréedegazde
laV75iest180000BTU/HR.Appareilssupplémentaires
àl'emplacementexigentde65000BTU/hr.Par
conséquent,lespiedscubesparheure=(180000+65
000)/1000=245pi3/H.Silalongueurdelaconduite
estde10piedspuistailledutuyaude3/4depouceest
capabledefournir273pi3/Hdegaznaturel.
• Toutcomposéulisésurlajonconfiletéedutuyau
degazdoitêtred'untypequirésisteàl'acondugaz
propaneounaturel.
• Laconduited'alimentaonengazdoitêtreétanche
augaz,duboncalibreetinstalléed'unefaçon
permeantdefournirassezdegazpoursasfairela
demandemaximaleduchauffe‐eauetdetousles
autresappareilsfonconnantaugazdulieusansqu'il
yaitdechutedepression.
L’INFORMATION
• Reportez‐vousàuntableaudecalibrageapprouvéde
tuyauteriedegazsivousavezundoutesurlataillede
votreconduite.
Longueur
Tailledepipe(pouces)
3/4111/411/2
1027351410601580
201883537261090
30151284583873
40129243499747
50114215442662
60104195400600
7095179368552
8089167343514
9083157322482
10079148304455
Table‐gaznaturel
LapressionInlet:moinsde2psi(55poucesW.C.)
Chutedepression:0,3poucesW.C.
Densité:0.60
Tuyaumétalliqueannexe40
piedscubesparheure
Longueur
Tailledepipe(pouces)
1/23/4111/4
1029160811502350
202004187871620
301603366321300
401372875411110
50122255480985
60110231434892
80101212400821
10094197372763
Table‐gazpropane
Inletpression:11.0poucesW.C.
Chutedepression: 0.5poucesW.C.
Densité:1.50
Tuyaumétalliqueannexe40
CapacitéenmilliersdeBTUparheure
Entréedegazdetouslesproduitsdegaz(BTU/HR)
HeValeurcalorifiquedugaz(BTU/pi3)
piedscubes
parheure=
(CFH)

62ValueSeriesManual
AVERTISSEMENT
Reliezl'électricité
Necomptezpassurlegazoulescanalisaonsd'eau
pourfonderlechauffe‐eau.Unevisestfourniedans
laboîtederaccordementpourlaconnexionde
l'échouage
Lechauffe‐eauexige120Vca,60Hzpuissanced'un
circuitbienrodé.
fàl'aidedela5piedsdelongcordond'alimentaon,
plugdansunstandard3prong120Vca,60Hz
correctementfondéesuruneprisemurale.
Surlesmodèlesdepleinair,unseconneurdoitêtre
fournietinstallépourles120entrantspouvoirACC.Il
devraitêtreuntypequiestconvenablepour
l'extérieur.VérifiezleCodeNaonaldel'électricité,
ANSI/NFPA70etvoscodeslocauxpouruntypede
commutateurappropriéeàuliserdansvotrerégion.
Lediagrammedecâblageestsituésurlafiche
techniqueaachéàl'intérieurdelapagecouverture.
N'ulisentpasunerallongeouunadaptateur
brancheraveccetappareil.
Lechauffagedel'eaudoitêtreélectriquementfondée
conformémentauxordonnancesetcodeslocauxou,
enl'absencedecodeslocaux,enconformitéavecle
CodeélectriquedelaNaon,ANSI/NFPAno70oule
Codeélectriquecanadien,CSAC22.1.
Modèlesd'intérieurestéquipéd'unbouchondetrois
volets(échouement)pourvotreproteconcontreles
chocsetdevraitêtrebranchédirectementdansun
récipientdetroisvoletsbienrodé.Nepasréduireou
supprimerl'échouementterminaldeceplug.
Listedevérificaonpourgazet
électricité
□ Unevannemanuelledegazestplacéedansla
lignedegazpourlechauffagedel'eau.
□ Vérifiezlesconduitesdegazetlesconnexionsdes
fuites.
□ Confirmerquelapressiondugazinletestdansles
limites.
□ Confirmerquelechauffe‐eauestcotépourle
typedegazfourni.
□ Confirmerquel'électricitéestfourniede120Vca,
sourced'énergiede60Hzetqu'ilestdansun
circuitbienrodé.
□ UnerallongeouunadaptateurPlug‐and‐n'apas
étéuliséaveclechauffe‐eau.
□ (Modèlesd'intérieur)Vérifierquele
commutateurno1ducommutateurDIPSW1
(commutateursfauve)aétéajustépourcloaque
sinécessaire.Reportez‐vousàlaseconsurla
longueurmaximaledeVent.
Ajustezàl'hautealtude
V75i/e:Définissezlesvaleursindiquéesdansle
tableauci‐dessouspourvotrealtudecommutateurs
2et3(SW1,commutateursfauve).Leparamètrepar
défautpourl'applianceest0‐2000(0‐610m)avec
lescommutateursno2et3danslaposionOFF.
LorsquelecommutateurDIPestajusté,iln'estpas
nécessairederéglerleparamètredepressiondegaz
àhautealtude.
LeV65i/en'estpasapprouvépourl'opéraonde
hautealtude.
AltudeSW1
No.2
SW1
No.3
0‐2000(0‐610m)d’arrêtd’arrêt
2001‐5200(610‐1585m)d’arrêtmarche
5201‐7700(1585‐2347m)marched’arrêt
7701‐10200(2347‐3109m)marchemarche
Ajusterpourlongueurdevenlaon
(modèlesd'intérieurseulement)
Ajusterlecommutateurno1ducommutateurSW1
DIP(commutateursfauve)sinécessaire.Reportez‐
vousàlasecon«Longueurmaximumde
venlaon».

ValueSeriesManual63
Installaondelecontrôleurde
température
Endroitdecontrôleurs
Lalongueurdecâbleettailles
• Lecontrôleurdoitêtrehorsdeportéedesenfants
enbasâge
• Évitezlesendroitsoùlecontrôleurpeutdevenir
chaud(prèsdufouroudel'appareildechauffage
radiant).
• Évitezlesendroitsdanslalumièredirectedu
soleil.L'affichagenumériquepeutêtredifficileà
liredanslalumièredirectedusoleil.
• Évitezlesendroitsoùlecontrôleurde
températurepourraitêtreéclabousséavecdes
liquids.
Lecâblepourlecontrôleurdetempératuredevrait
êtreuncâblededeuxcœursnonpolariséeavecune
jaugeminimumde22AWG.Lalongueurmaximalede
câbledechaquecontrôleurpourlechauffagedel'eau
dépendlenombretotaldecontrôleursfilairescon‐
nectéàl'appareildechauffagedel'eau.
Nombrede
contrôleurs
Longueurdecâblemaximalepour
chaquecontrôleurdechauffe‐eau
1328(100m)
2164(50m)
3or4*65(20m)
AVERTISSEMENT
Modèlesdel'intérieursontleurcontrôleurintégré
danslepanneauavant.Lescontrôleurs
supplémentairespeuventêtreinstallés.
Désacverlepouvoir.Nepastenterdeconnecterles
contrôleursdetempératureaveclepouvoir.Bienque
lecontrôleurestundisposifdebassetension,ilya
120voltspotenelsàcôtélesconnexionsde
contrôleurdetempératureàl'intérieurdel'unité.
Neseconnectentpaslecontrôleurdetempérature
auxbornes120VACfournispourlesélectrovannesde
drainfacultaf.
Montageducontrôleur
1.Fairetroistrousdanslemur,commelemontre.
2.Exécutezlecâbleentrelecontrôleuretlechauffe‐
eauoulecontrôleuretunautrecontrôleur
3.Enleverlaplaqueducontrôleurdetempératureà
l'aided'untournevis.
4.Branchezlecâblepourlecontrôleurde
température.
5.Monterlecontrôleuràlaparoienulisantles
trouspercésàl'étape1.
6.Coupezl'alimentaondel'appareildechauffage
del'eau.
7.RererlecouvercleenplasqueduPCBet
connexionsélectriques.
8.Lecâbledansletroudel'accèsàlabasedel'unité
dethreadetseconnecterlesfilspourles
terminauxdecontrôleursurlebascôtédemain
droitedeBPC
9.Sécuriserlecâbledecontrôleuràl'aidedela
pincefournie.
10.RemplacerlacouvertureenplasquesurlePCB
etremplacerlacouvertureduchauffe‐eau.
Outline of Remote
securing screw
1-21/32"
3-5/16
"
securing screw
wiring hole
VIS
TROUDE
CÂBLAGE
VIS
BORNESDE
RACCORDEMENT
CÂBLE
BRIDE
*Seulement3contrôleurssupplémentairespeuvent
êtrebranchésàl'intérieurchauffe‐eau.

64ValueSeriesManual
Listedevérificaonfinale
□ Lechauffagedel'eaun'estpascorrosifscomposés
dansl'air.
□ L'approvisionnementeneauneconentpasde
produitschimiquesoudépasseladuretétotalequi
nuiraàl'échangeurdechaleur.
□ Autorisaonsdel'unitédechauffagedel'eausont
remplies.
□ Autorisaonsdelacessaondel'évent/apport
d'airsontremplies.
□ (Modèlesd'intérieur)S'assurerquevousavezulisé
lesproduitsdevenlaoncorrectespourlemodèle
installéetquevousavezcomplètementsuiviles
instruconsd'installaondufabricantdevenlaon
etcesinstruconsd'installaon.
□ (Modèlesd'intérieur)Vérifiezquelesystème
d'évacuaonnedépassepaslalongueurmaximale
pourlenombredecoudesulisé.
□ (Modèlesd'intérieur)Vérifierquelecommutateur
no1ducommutateurDIPSW1(commutateurs
fauve)aétéajustépourcloaquesinécessaire.
Reportez‐vousàlaseconsurlalongueurmaximale
deVent.
□ (Modèlesd'intérieur)Vérifiezqueletuyaude
venlaonaunepentedescendanteouungradeà
l'extérieurdu1/4pouceparpied(1.2°)ORsile
tuyaudevenlaonestinclinéverslechauffe‐eau
(commecertainscodeslocauxexigent),qu'un
collecteurdecondensatestinstallépourpermere
lacondensaondedrainerloinduchauffe‐eauà
unesourcededrainapproprié.
□ (Modèlesd'intérieur)Vérifiezquecondensatne
peuts'écoulerverslechauffe‐eau.
□ Laligned'eautouslesdébrisetl'airdelapurgeen
fermantlavanned'isolementchaudetenouverture
delavanned'isolementfroidetsesdrain.Débris
endommageralechauffe‐eau.Uliserunseauou
tuyausinécessaire.
□ S'assurerquelescanalisaonsd'eauchaudeset
froidesnesontpastraverséesàl'unitéetsontlibre
defuite.
□ Neoyezlefiltreàeauinletenfermantles
soupapesd'isolement(fermeture)entréefroideet
d'eauchaude.Mereunseausouslefiltreaubas
duchauffe‐eauàarapertoutel'eauquiest
contenueàl'intérieurdel'unité.Dévissezlefiltreà
eau.Rincerlefiltreàsupprimertouslesdébris.
Installezlefiltreetouvrirlesvannesd'isolement.
□ Unevannemanuelledegazaétéplacéedansla
lignedegazpourlechauffagedel'eau.
□ Veilleràcequ'unesoupapeestinstalléeavecune
cotequidépassel'entréedeBTUdumodèlede
chauffagedel'eau.Seréféreràlaplaquede
cotaonsurlecôtédelachauffeeaupourl'entrée
deBTU.
□ Vérifiezlesconduitesdegazetlesconnexionsdes
fuites.
□ Confirmerquelapressiondugazinletestdansles
limites.
□ Confirmerquelechauffe‐eauestcotépourletype
degazfourni.
□ Confirmerquel'électricitéestfournied'unacc120,
sourced'énergiede60Hz,estdansuncircuitbien
rodéetallumé.
□ Vérifierquelecontrôleurdetempérature
fonconnecorrectement.
□ PourlesV75i/e,vérifiezquelescommutateursno2
etno3ducommutateurSW1DIP(commutateurs
tan)estdéfinicorrectementpourvotrealtude.
□ Vérifierquelesystèmefonconnecorrectementen
vousconnectantàvotremanomètreversleportde
testdepressiongazsurlechauffe‐eau.Exploiter
touslesappareilsàgazdanslamaisonou
l'installaonàfeuélevé.Lapressiondugazinletà
l'appareildechauffagedel'eaunedoitpas
descendreau‐dessousdecellefigurantsurlaplaque
decotaon.
□ Silechauffagedel'eaun'estpasnécessairepour
uneulisaonimmédiate,puisdrainezl'eau
provenantdel'échangeurdechaleur.
□ Installezlepanneauavant.
□ Expliquerauclientl'importancedeblocagenepas
l'apportdecessaond'emploioudel'airde
venlaon.
□ Expliquerauclientlefonconnementduchauffe‐
eau,lesdirecvesdesécurité,maintenanceet
garane.
□ L'installaondoitêtreenconformitéavecles
normeslocales,etenleurabsenceaveclanorme
américaine sur le gaz combusble, ANSI Z223.1/
NFPA 54, ou la norme canadienne sur les
installaons au gaz naturel et propane, CSA B149.1.
CetappareildoitêtreinstalléselonlaManufactured
HomeConstruconandSafetyStandard,Title24
CFR,Part3280oulanormeCAN/CSA‐Z240MM
M86,Maisonsmobiles.
□ Quierl'ensembleduManuelderubanpourle
chauffe‐eauoudonnerleManueldirectementau
consommateur.

ValueSeriesManual65
Diagrammeenescalier
PHASE NEUTRE
CONTACT DE DÉTECTION DE GEL
FUSIBLE 10 A
ANTI-FOUDRE
ANTI-FOUDRE
TERRE
RELAIS 1 ALLUMAGE
5 V CC
170 V CC
40 V CC
12,6 V
0-5 V CC
DÉTECTEUR
D'ÉCOULEMENT ÉLECTRO-
VANNE À
MODULATION
CIRCUIT D'ALIMENTA-
TION D'ÉLECTRO-
VANNE À
MODULATION
CIRCUIT
DÉTECTEUR
D'ÉCOULEMENT
DISPOSITIF DE CONTRÔLE
D'ÉCOULEMENT
CIRCUIT DISPOSITIF
DE CONTRÔLE
D'ÉCOULEMENT
FF MODÈLE
SEULEMENT
THERMISTANCE DE
TEMPÉRATURE DE L'AIR
CIRCUIT DE
THERMIS-
TANCE
CIRCUIT DE
CONTRÔLEUR À
DISTANCE
CONTRÔLEUR À
DISTANCE
THERMISTANCE D'ÉCHA-
GEUR THERMIQUE
THERMISTANCE DE
SORTIE D'EAU 1
INTERRUPTEUR DE
SURCHAUFFE
CIRCUIT DE
DÉTECTION DE
FLAMME
CIRCUIT DE
COMMANDE
D'ÉLECTRO-
VANNE
ÉLECTRODE DE
FLAMME 1
RELAIS 1 CIRCUIT DE
COMMANDE
DE RELAIS
CIRCUIT DE
COMMANDE DE
VENTILATEUR
VEBTILATEUR DE
COMBUSTION
VENTI-
LATEUR
FUS THER.
THERMISTANCE DE
SORTIE D'EAU 2
ÉLECTRODE DE
FLAMME 2
NIVEAU D'EAU
DÉTECTANT LE
CIRCUIT
NIVEAU D'EAU
DÉTECTANT
LE CIRCUIT
ALIMENTATION
D'ÉNERGIE DE
COMMUTATION
UNITÉ
CENTRALE
DE
TRAITEMENT
RELAIS 2
RELAIS 2
RELAIS 3
CIRCUIT DE INTER-
RUPTEUR DE
SURCHAUFFE
TERRE
THERMISTANCE
D’ADMISSION
THERMISTANCE DE
PROTECTION DE GEL
W MODÈLE
SEULEMENT
FF MODÈLE
SEULEMENT
FF MODÈLE
SEULEMENT
CIRCUIT D'UNITÉ
D'OPÉRATION
UNITÉ
D'OPÉRATION

66ValueSeriesManual
Chauffe‐eaud’intérieursansréservoiràvenlaondirecte
Instruconsd'ulisaon
POURLESAPPLICATIONSINTÉRIEURESSEULEMENT
V75i......................REU‐VC2528FFU‐US
V65i......................REU‐VC2025FFU‐US
POURLESAPPLICATIONSEXTÉRIEURSEULEMENT
V75e.....................REU‐VC2528W‐US
V65e.....................REU‐VC2025W‐US
Faitsimportantssurvotrechauffe‐eau
Jevousremerciepourl'achatd'unchauffe‐eausansréservoirRinnai.Pourlebonfonconnementetla
sécurité,ilestimportantdesuivrelesinstruconsetderespecterlesmesuresdesécurité.
Touteslesinstruconsetlagaranelireaenvementavantd'exploitaonceechauffe‐eau.Gardez
cemanuelenlieusûr.
AVIS:Rinnaipartageparfoisdesinformaonsdecontactclientavecdesentreprisesquenouscroyonsoffrent
desproduitsoudesservicesquipeuventvousêtreules.Enfournissantcesrenseignements,vous
acceptezquenouspouvonspartagervoscoordonnéesàceefin.Sivouspréféreznepasavoirvos
informaonspartagéesaveccesentreprises,veuillezcontacterleserviceclientèleetdemandeznepas
d'avoirvotreinformaonpartagée.Nousallonscependantconnueràvouscontacteravecles
informaonspernentespourleproduitvousinscritouvousrendrecompteavecnous.
—Nepasentreposerniuliserd'essenceounid'autresvapeursouliquidesinflammablesà
proximitédecetappareiloudetoutautreappareil.
—QUEFAIRESIVOUSSENTEZUNEODEURDEGAZ
• Laissezleslieux.
•Nepastenterd'allumerd'appareil.
•Netouchezàaucuninterrupteur;nepasvousservirdestéléphonessetrouvantdansle
bâment.
•Appelezimmédiatementvotrefournisseurdegazdepuisunvoisin.Suivezlesinstruconsdu
fournisseur.
•Sivousnepouvezrejoindrelefournisseur,appelezleservicedesincendies.
—L'installaonetl'entreendoiventêtreassurésparuninstallateurouunserviced'entreen
qualifiéouparlefournisseurdegaz.
AVERTISSEMENT
Assurez‐vousdebiensuivrelesinstruconsdonnéesdansceenoce
pourréduireauminimumlerisqued'incendieoud'explosionoupour
évitertoutdommagematériel,touteblessureoulamort.

ValueSeriesManual67
ÀLIREAVANTLAMISEENSERVICEPOURVOTRESÉCURITÉ
A.Cetappareilnecomportepasdeveilleuse.Ilestmunid’un
disposifd’allumagequiallumeautomaquementlebrûleur.
Netentezpasd’allumerlaveilleusemanuellement.
B.AVANTDEFAIREFONCTIONNER,renifleztoutautourde
l’appareilpourdéceleruneodeurdegaz.Reniflezprèsdu
plancher,carcertainsgazsontpluslourdsquel’airetpeuvent
s’accumulerauniveaudusol.
QUEFAIRESIVOUSSENTEZUNEODEURDEGAZ:
• Nepastenterd’allumerd’appareil.
• Netouchezàaucuninterrupteur;nepasvousservirdes
téléphonessetrouvantdanslebâment.
• Appelezimmédiatementvotrefournisseurdegazdepuis
unvoisin.Suivezlesinstruconsdufournisseur.
• Sivousnepouvezrejoindrelefournisseur,appelezle
servicedesincendies.
C.Nepoussezoutournezlamaneed’admissiondugazqu’àla
main;nejamaisuliserd’oul.Silamaneerestecoincée,
nepastenterdelaréparer;appelezuntechnicienqualifié.Le
faitdeforcerlamaneeoudelaréparerpeutdéclencher
uneexplosionouunincendie.
D.N’ulisezpascetappareils’ilaétéplongédansl’eau,même
parellement.Faitesinspecterl’appareilparuntechnicien
qualifiéetremplaceztouteparedusystèmedecontrôleet
toutecommandequiontétéplongésdansl’eau.
COMMENTCOUPERL’ADMISSIONDEGAZDEL’APPAREIL
1.Coupezl'alimentaonélectriquedel'appareilenulisantson
boutonM/A.
2.Réglezlethermostatsurlaconsignelaplusbasse.
3.Repérezlavannedegazmanuellesurlecôtéduchauffe‐eau.
Fermez‐laenlatournantàfonddanslesenshoraire(posion
OFF).
INSTRUCTIONSDEMISEENMARCHE
1.ARRÊTEZ!Lisezlesinstruconsdesécuritésurlaporon
supérieure(àgauche)deceeéquee.
2.Réglezlethermostatsurlaconsignelaplusbasse.
3.Coupezl'alimentaonélectriquedel'appareilenulisantson
boutonM/A.
4.L'appareilestéquipéd'undisposifd'allumagequiallume
automaquementlebrûleur.Netentezpasd’allumerla
veilleusemanuellement.
5.Repérezlavannedegazmanuellesurlecôtéduchauffe‐eau.
Fermez‐laenlatournantàfonddanslesenshoraire(posion
OFF).
6.Aendrecinq(5)minutespourlaisseréchappertoutlegaz.
Renifleztoutautourdel’appareil,ycomprisprèsduplancher,
pourdéceleruneodeurdegaz.Sivoussentezuneodeurde
gaz,ARRÊTEZ!Passezàl’étapeBdesinstruconsdesécurité
surlaporonsupérieure(àgauche)deceeéquee.S’iln’y
apasd’odeurdegaz,passezàl’étapesuivante.
7.Ouvrezl'arrivéedegazentournantlavannemanuelledegaz
ensensanhoraire(posionON).
8.Rétablissezl'alimentaonélectriquedel'appareilavecson
boutonM/A.
9.Passezlethermostatsurleréglagedeconsignesouhaité.
10.Ouvrezunrobinetd'eauchaudeducircuit.Sil'appareilne
démarrepas,suivezlesinstruconsci‐dessousrelavesàla
coupuredugazversl'appareiletappelezuntechniciende
serviceouvotrefournisseurdegaz.Reportez‐vousaumanuel
pourplusd'informaons.
CLOSE
Manual Valve
OPEN
AVERTISSEMENT
Sivousnesuivezpasexactementcesinstrucons,ilpeuten
résulterundépartd'incendieouuneexplosion,causantdégâts
matériels,blessurescorporellesoumêmemort.
Vannemanuelle
FERMÉEOUVERTE
Direcvesd'opéraonsduconsommateurpourlefonconnement
sécuritairedevotrechauffe‐eau

68ValueSeriesManual
Commentutiliserlecontrôleurdetempérature
Dimensions(pouces):3.5Wx4.75Hx0.75D
Miseducontrôleurensourdine
LeMC‐91‐2pouréliminerlesbipslorsquelestouchesoudetransformerlessignauxsonoresarrièresur,la
presseetdetenirlesdeuxlaplaceetboutonsjusqu'àcequ'unbipestentendu(environ5secondes).
Verrouillageducontrôleur
LecontrôleurdeMC‐91‐2peutêtreverrouilléenpressantleboutondelaprioritéetleboutonhautensemble
pendant5secondes.Unbipretenraconfirmantquelecontrôleurestverrouillé.L'affichagemontrera
alternavement«LOC»,leréglagedelatempératureetuncodedediagnoscsionaétéacvé.Tousles
contrôleursdusystèmesontégalementverrouillées.
Pourdéverrouillerlecontrôleurappuyezleboutondelaprioritéetleboutonhautensemblependant5
secondes.
LecontrôleurdeMC‐91‐2estlecontrôleurdetempératurestandardquiestfourniavecl'appareildechauffage
del'eau.Surlesmodèlesdel'intérieurs,elleestintégréedanslepanneauavant.
LecontrôleurdeMCC‐91‐2estpourdesapplicaonshydroniquesnécessitantdestempératuresplusélevées.
LorsquelecontrôleurdeMCC‐91‐2estconnecté,cestempératuresplusélevéessontdisponiblessurtousles
modèlesdecontrôleurdanslesystème.Reportez‐vousàlaseconsurlesplagesdetempérature.
Exploiterlechauffe‐eaupasàplusieursreprisesetulisezunrobinetd'eauchaudetandisquelecontrôleurest
désacvé.Lechauffe‐eaudeceefaçondeproduirealternavementl'eauchaudedefonconnementpeut
causerl'eaudecondenseràl'extérieurdespiècesinternesets'accumulentdanslechauffe‐eauducabinet.
Temperature
Display
Priority
Indicator
Priority
Button
ON/OFF
Button
In Use
Indicator
Temperature
Selection
MC-91-2US
INDICATEUR
PRIORITAIRE
BOUTON
PRIORITAIRE
ALLUMEZ‐VOUS/
ÉTEIGNEZ
INDICATEUR
ENSERVICE
TEMPÉRATURE
DEL'EAU
CHOIXDELA
TEMPÉRATURE

ValueSeriesManual69
Commentdéfinirlatempérature
Ceechauffeeaunécessiteundébitminimumàexploiter.Cetauxsetrouventsurlapagedespécificaondans
cemanuel.Danscertainscaslorsquevousn'obtenezpasl'eauchaudeousil'eaualterneentrelechaudetle
froid,c'estenraisondudébitdel'eauétantci‐dessousouàproximitédudébitminimum.Accroîtreledébit
devraitrésoudrecesproblèmesdanscescas.
Sivousrencontrezdesproblèmesaveclesréglagesdetempératureplusélevées,puisréduireleréglagedela
température.Sélecond'unetempératureplusprocheàcellequiestuliséeauniveaudurobinetaugmentera
laquantéd'eauchaudedanslerobinet,enraisondemoinsd'eaufroidemélangeràl'appareil.
1.Silechauffe‐eauestdésacvée,
appuyezsurlebouton
d'alimentaonpouracverla.
2.Silalumièredeprioritéest
désacvée,appuyezsurlebouton
deprioritéducontrôleuràdistance.
Levoyantvertdeprioritéva
s'allumerpourmontrerquec'estce
contrôleurquirèglelatempérature
deconsigneetquelechauffe‐eau
estprêtàfournirdel'eauchaude.
Lapréséanced'uncontrôleursurles
autresnepeutsemodifierques'il
n'yapasd'eauchaudequicoule.
3.Appuyersurlesboutonspour
obtenirlavaleurdetempératurede
consignevoulue.L’eauchaudeest
fournieàtouslespointsde
distribuonàceetempératuresauf
unchangementdésiréaupoint
d’origineouàn’importequelle
commande.
Latempératurepeutêtreajustéeentre98°F
(37°C)et110°F(43°C)mêmeencasde
raged’eau.
AVIS
DANGERL'eauchaudepeutêtredangereuse,enparculierpourlesenfants,les
personnesâgéesetlesinfirmes.Ilyaunrisqued'échaudagesilaconsigne
duthermostatestrégléetrophaut.
Destempératuresdépassant125°F(52°C)peuventcauserdesévères
brûluresouunéchaudage,pouvantentraînerlamort.
L'eauchaudepeutcauserdesbrûluresaupremierdegrésuiteàdes
exposionsaussilimitésque:
3secondesà140°F(60°C)
20secondesà130°F(54°C)
8minutesà120°F(49°C)
Testezlatempératuredel'eauavantdeplacerunenfantsousladouche
oudanslebain.
Nelaissezpasunenfantouunepersonneinfirmedansunebaignoiresans
surveillance.
Vérifiezvosnormeslocalesconcernantla
températuremaximaledel'eaupermisepour
uneulisaondansmaisonsdesoins,écoles,
garderies,etpourtouteslesautres
applicaonspubliques.
AVIS
Siuneuniténouvellementinstalléeavecun
contrôleuràdistancen'apasétéacvée
pendantaumoins6heures,alorssa
températuredeconsignereviendraàla
valeurpardéfautde104°F(40°C)s'ilyaune
interrupondusecteur.
AVIS
Ilpeutyavoirunedifférenceentrela
températuredeconsigneaffichéesurle
contrôleuràdistanceetlatempératureréelle
aurobinet,dufaitdescondions
d'environnement,oudelalongueurde
tuyauteriedepuislechauffe‐eau.
AVIS
Chaud
Brûlure

70ValueSeriesManual
AVERTISSEMENT
Plagesdetempérature avecuncontrôleurdetempérature
Lechauffe‐eaupeutfournirl'eauàunseulréglagedelatempératureàlafois.Lestempératuresdisponibles
sontfournisci‐dessous.Unetempératureinférieureà98°F(37°C)peutêtreobtenuedansl'eaudurobineten
mélangeàl'eaufroide.Pourmodifierl'échelledetempératuredeCelsiusàFahrenheitouviceversa,appuyezet
tenirlebouton«On/Off»pendant5secondes,tandisquelechauffe‐eauestdésacvée.
Cestempératuressontdessuggesonsseulement:
• Lesréglagesdetempératurede125‐140°F(52‐60°C)sontdisponiblesparparamètrecommutateur6ondanslaDIP
SW1(commutateursfauve).Cesmodèlesontunetempératuremaximalepardéfautde120°F(49°C)etuneopon
(commutateur6)pouraugmenterlatempératuremaximalede140°F(60°C).
**CesparamètresrequièrentlecontrôleurdeMCC‐91.LorsquelecontrôleurdeMCC‐91‐2estconnecté,ces
températuresplusélevéessontdisponiblessurtouslesmodèlesdecontrôleurdanslesystème.
SiunMCC‐91contrôleurestulisédansunedemeurerésidenellepouruneapplicaondehydronics,une
soupapemélangeantdoitêtreaussiinstalléepourlimiterlatempératured'eauchaudepotableàune
températuresûre.Arroserdestempératuresplusde125ºF(52ºC)peutcauserdesbrûluresouscalding
sévère.Seréféreràl'AlertedeDangersurlestempératuresd'eau.Rinnainefaitpas,entoutcas,être
responsabledesdommagesquirésultentdetelusageimpropreoutelmauvaisusage.
Ajusterpaslesautrescommutateurssaufsiexpressémentdemandédelefaire.
• Cuisine120°F(49°C)
• Douche98‐110°F(37‐43°C)
• SuffisancedeBath102‐110°F(39‐43°C)
Plagesdetempératuredisponible(Fahrenheit°F)
V75i/e,V65i/e98 100 102 104 106 108 110 115 120 125
*
130
*
135
*
140
*
150
**
160
**
Celsius°C373839404142434649525457 606671
Oponsdetempératuresanscontrôleuràdistance
Leréglagedetempératuredeconsignepardéfautpourcetappareilsansuncontrôleuràdistanceestde120°F
(49°C).Onpeut,sionlesouhaite,lapassersur140°F(60°C)enmodifiantlaposiond'unseulmicro‐
commutateurDIP.
ÀlacommutateurDIPSW1(commutateursfauve)àposionsmulples,lemicro‐commutateur5donneun
réglageà120°F(49°C)s'ilestsurOFF(valeurautomaque)maisà140°F(60°C)s'ilestsurON.
Siuncontrôleurdetempératureestinstallé,alorslecontact5n'aaucuneffetsurdesarrangementsde
température.

ValueSeriesManual71
Entreenrequis
AVERTISSEMENT
Pourvousprotégercontrelespréjudices,avantd'effectuerlamaintenance:
• Coupezl'alimentaonélectriqueendébranchantlecordond'alimentaonouendésacvantl'électricitéau
disjoncteur.(Lecontrôleurdetempératurenecontrôlepaslapuissanceélectrique).
• Coupezlegazàlasoupapedegazmanuelle,généralementsituéimmédiatementsouslechauffe‐eau.
• Coupezl'alimentaoneneauentrante.Celapeutsefaireàlavanned'isolementimmédiatementau‐dessous
duchauffe‐eau.
Neoyage
Ilestimpérafdecontrôlercomparments,brûleurs
etpassagespourlacirculaondel'airsurl'appareilà
neoyer.
Procédezauneoyagecommececi:
1.Coupezetdébranchezl'alimentaonélectrique.
Laissezrefroidirlechauffe‐eau.
2.Fermezl'eaufermerlesrobinets.Démontezet
neoyezlefiltred'arrivéed'eau.
3.Démontezlepanneaufrontalenenlevantses4vis.
4.Ulisezdel'aircomprimépourdépoussiérer
brûleurprincipal,échangeurthermiqueetpalesde
venlateur.N'ulisezpasdechiffonmouilléoude
neoyantsàpulvérisersurlebrûleur.N'ulisezpas
desubstancesvolalescommebenzèneou
diluants.Ilspourraients'enflammeroudécolorerla
peinture.
5.Ulisezunchiffondouxsecpouressuyerleboîer.
Systèmedevenlaon
Lesconduitesdeprised'airetd'évacuaondoivent
êtreinspectéesaumoinstouslesanspourydétecter
desblocagesoudommageséventuels.S'ilyaun
blocagecontactezunprofessionnelautorisé.
Moteurs
Lesmoteurssontlubrifiésàvieetnedemandentpas
delubrificaonpériodique.Cependant,vousdevez
garderfanetmoteurlibredelapoussièreetlasaleté
parleneoyagedechaqueannée.
Contrôleurdetempérature
Ulisezunchiffonhumidepourneoyerles
contrôleursàdistance.N'employezpasdesolvants.
Accumulaondecalcaireetdetartre
Sivousrecevezlecoded'erreur«LC#»,(LC1,LC2,…),
reportez‐vousàlaprocédurederinçage de
l'échangeur thermique.Voyezaussilaseconsurla
qualité de l'eau poursavoirsivotreeauabesoind'un
traitementoucondionnementenamont.(Lorsdela
vérificaondel'historiquedesanomaliespour
l'entreen,lecode«00»auraremplacé«LC#».)
Accumulaondeneige
Maintenezlazoneautourdelaterminaisonde
cheminéelibredetouteneigeetglace.Cetappareil
nepeutpasbienfonconnersisesbouches
d'aspiraonetd'évacuaond'airsontentravées
(blocagetotaloumêmeparel)pardesobstacles
quelconques.
AVERTISSEMENTTestdelasoupapenedoitêtreeffectuéeparuntechnicienqualifié.L'eau
chaudeàébouillanterpeut‐êtreêtrelibérésouspression.
AVERTISSEMENTGarderlazoneapplianceclaireetexemptedemaèrescombusbles,l'essence
etautresvapeursinflammablesetdesliquides.
L'appareildoitêtreinspectéchaqueannéeparuntechnicienqualifié.Réparaonsetentreendoiventêtre
effectuéesparuntechnicienqualifié.Letechniciendeservicedoitvérifierlebonfonconnementaprèsentre‐
en.
Lesarclessuivantsdelamaintenancesontnécessairesaubonfonconnementdevotrechauffe‐eau.

72ValueSeriesManual
Neoyezlefiltreàeau
Neoyezlefiltreàeauinletenfermantlessoupapes
d'isolement(fermeture)entréefroideetd'eau
chaude.Mereunseausouslefiltreaubasdu
chauffe‐eauàarapertoutel'eauquiestcontenueà
l'intérieurdel'unité.Dévissezlefiltreàeau.Rincerle
filtreàsupprimertouslesdébris.Installezlefiltreet
ouvrirlesvannesd'isolement.
Valvededécompression
Exploiterlavalvemanuellementunefoisparan.Ce
faisant,ilseranécessairedeprendredesprécauons
aveccequiatraitàl'exécuondepotenellement
ébouillantereauchaudesouspression.Assurerla
déchargeauneplaceàl'écoulement.Contactavec
votrecorpsouautresbienspeuventcauserdes
dommagesouunpréjudice.
Inspeconvisuelledeflamme
Lebrûleurdoitêtreallumédefaçonrégulièresur
toutesasurfacequandilfonconnecorrectement.La
flammedoitêtreclaire,bleutéeetstable.Reportez‐
vousàladécomposionparpiècesdubrûleurpour
l'emplacementdeshublotsd'inspecon.
Laconfiguraondeflammeestillustréeci‐dessous:
Protecondegel
Assurez‐vousquedanslecasdecongélaonmétéo
quelechauffe‐eauetseslignesdel'eausont
adéquatementprotégéspouréviterlegel.
Dommagescausésàlacongélaonn'estpascouvert
parlagarane.Reportez‐vousàlaseconsurla
Protecondegeler.
Déstéarinisaon
Cesrecommandaonsvisentàsuggérerdespraques
quisontefficacespourl'apposionduchauffe‐eau.
Ilsdevraientêtreuliséscommeunguide
uniquement.Aucuneresponsabiliténesupposepour
toutequesonsdécoulantdel'ulisaondecee
informaon.
GAZ
Couperlegazpourlechauffagedel'eau.Ilest
généralementpréférabledecouperleservicedegaz
àl'emplacementdetoutesigaznevadoncpasêtre
ulisé.
L'EAU
Couperl'approvisionnementeneaufroidepourle
chauffagedel'eau.Ilestgénéralementpréférablede
couperl'eauàl'emplacementdetout,sil'eauneva
doncpasêtreulisé.
Vidangerlechauffe‐eauenouvrantlessoupapesde
vidangesurlaligned'eaufroideetlaligned'eau
chaude.
Opend'eauchaudeplusieursrobinetsetsupprimer
l'assemblydefiltreàl'entréedel'eauafinde
permerelasallepourl'expansiondanslecasoùily
al'eaudansleslignesquigèlent.
ÉLECTRIQUE
Déconnectezl'alimentaonensoitendébranchantle
cordonélectriqueouendésacvantledisjoncteurdu
chauffe‐eauàprévenirlesdommagespotenelsde
surtensionsirréguliersoud'interrupons.
ARRÊTDEPASSAGE
Placezunecouverturesurlacessaonduvent
(admissionetéchappement)sionpeutyaccéderen
toutesécurité.Lacouverturedevraitêtrefacileà
appliqueretàenlever.Celaempêcheralesdébris,les
feuillesetlespetsanimauxdepénétrerdansle
réchauffeurd'évacuaonetdel'eauquipourrait
causerdesproblèmesdefluxd'airàretourauservice.
CORRECT
VUEDEFACE
FLAMMEBLEUE
ÉLECTRODEDE
DÉTECTION
INCORRECT
VUEDEFACE
FLAMMEJAUNE
ÉLECTRODEDE
DÉTECTION

ValueSeriesManual73
Water Heater
Pressure Relief Valve
3/4" Ball Valve
3/4" Union
Check Valve
S
Pressure Regulator
Circulating Pump
Solenoid Valve
Boiler Drain Valve
KE
Y
Gas
Supply
V1
V3
V2
V4
H1
H2
H3
Circulating Pump
Cold
Water
Line
Hot
Water
Line
n-line
Filter
I
Rinnai
Un«LC»ou«00»codedediagnoscindiquel'unitécommenceàchauxetdoitêtrevidangée.Échecdevider
l'appliancevacauserdesdommagesàl'échangeurdechaleur.Dommagescausésparl'accumulaondechaux
nesontpascouvertparlagaranedel'unité.
1.Déconnectezl'électricitépourlechauffagedel'eau.
2.Fermerlesrobinetsd'arrêtsurl'eauchaudeetles
conduitesd'eaufroides(V3etV4).
3.Seconnecterletuyaudesorepompe(H1)àlaligne
d'eaufroideaurobinetdeservice(V2).
4.Seconnecterdraintuyau(H3)àvalvedeservice
(V1).
Flushingl'échangeurdechaleur
e.Fermerlavannedeservice,
(V1)etleclapetd'arrêt
ouvert,(V3).
11.Déconnecteztouslestuyaux.
12.Restaurerlapuissance
électriquedel'appareilde
chauffagedel'eau.
SOUPAPE
CLAPETDENON‐RETOUR
SOUPAPEPRESSION
RÉGULATEURDEPRESS
POMPEDECIRCULATION
SOUPAPEDEVIDANGEDE
CHAUDIÈRE
VANNEÉLECTROMAGNÉTIQUE
POMPEDECIRCULATION
5.Verser4gallonsdequaliténondiluéd'alimentairevierge,vinaigre
blancdansleseau.
6.Placezletuyaudedrain(H3)etletuyau(H2)àl'entréedelapompe
danslasoluondeneoyage.
7.Ouvrezlesdeuxvalvesdeservice(V1etV2)surl'eauchaudeetde
conduitesd'eaufroides.
8.Fairefonconnerlapompeetpermereàlevinaigredeneoyage
àcirculeràtraverslechauffagedel'eaupendantaumoins1heure
àuntauxde4gallonsparminute(15,1litresparminute).
9.Désacverlapompe.
10.Rincerlevinaigredeneoyagedel'appareildechauffagedel'eau
commesuit:
a.Rererleseaudel'extrémitélibredudrainflexible(H3).
b.Fermezlasoupapedeservice,(V2)etdelavannedefermeture
ouvert,(V4).N'ouvrezpaslavannedefermeture,(V3).
c.Permereàl'eaus'écoulerlechauffe‐eaupendant5minutes.
d.Fermerlavannedefermeture(V4).Lorsquel'unitéaterminé
drainantenleverlefiltreenligneàl'entréedel'eaufroideet
neoyertoutrésidu.Filtredeplaceenunitéetouvrirlavalve
(V4).
Aprèsl'appeldeprocédure
encastreassistancetechnique
(1‐800‐621‐9419)pourlesPCB
réinialiseinformaon.
Ligne
d'eau
chaude
Ligne
d'eau
froide
Fourniture
degaz
Dans
filtre
secteur

74ValueSeriesManual
AVERTISSEMENT
Silechauffe‐eaunevaêtreuliséependantunepériodedetempsaugelpossible,ilestrecommandéquel'eauà
l'intérieurduchauffe‐eauêtredrainé.
Manuellementdrainerl'eau:
1.Couperl'approvisionnementeneaufroideetd'approvisionnement
engaz.
2.Désacverlecontrôleurdetempérature.
3.Coupezl'alimentaondel'appareildechauffagedel'eau.
4.Placezunconteneurpouraraperl'eau.Supprimerlescapuchons
dedrainsurlesdeuxvannesd'isolementetouvrezlesdeuxvalves
au‐dessusdescaps(poignéesdevalvebleuetrouge).‐OR‐Ouvrez
lasoupape.
5.Supprimerlefiltreàeaupourdrainerl'eaufroide.
DrainageManuelduchauffe‐eau
Pourreprendreunfonconnementnormal:
1.Confirmerquel'approvisionnementengazestdésacvé,etque
touslesrobinetssontfermées.
2.Visdanslefiltreàeaudansl'entréedel'eaufroide.
3.Remplacezlescapuchonsdedrainetfermerlesdeuxvannes
d'isolement.‐OR‐Fermezlasoupape.
4.Ouvrezl'approvisionnementeneaufroide.
5.Ouvrirunrobinetetdeconfirmerquel'eaus'écouleetpuisfermez.
6.Allumezlepouvoir.
7.Aprèsavoirconfirméquelecontrôleurdetempératureest,tourner
surl'approvisionnementengaz.
8.Tournersurlecontrôleurdetempérature.
Traversantunfaiblevolumed'eaulechauffe‐eaupouréviterlegel
Silatempératuredépasselacapacitéduchauffe‐eauàgelerseprotéger,ousila
puissanceestperdue,lesétapessuivantespeuventempêcherlechauffe‐eauet
tuyauteriesexternesdecongélaon.(UnitésconnectéesavecEZConnect(lien
unité2)devraientêtredrainéespourprévenirlegelsines'enservent.)
1.Désacverlechauffe‐eau.
2.Fermezlerobinetd'approvisionnementengaz.
3.Tournerunrobinetd'eauchaudeàl'eaudefluxsur0,1gal/minoulorsqueleflux
estenviron0,2poucesd'épaisseur.
Quandlechauffe‐eauoudestuyauteriesexternesagelé
1.Nefonconnentpaslechauffe‐eausielleoulatuyauterieexterneestgelée.
2.Fermerlesrobinetsdegazetd'eauetcoupezlecourant.
3.Aendezquel'eaudégèle.Vérifierenouvrantlerobinetd'eau.
4.Vérifiezlechauffe‐eauetlatuyauteriedesfuites.
Pouréviterdeburns,aendrejusqu'àcequel'équipementserefroiditavantle
drainagedel'eau.L'eaudel'applianceresterachaudaprèsqu'ilestéteint.
HOT
COLD
ON!
0,1gal/minouenviron
0,2cmd'épaisseur
Filtre
àeau
Eau
chaude
Eaufroide

ValueSeriesManual75
Qu'est‐cequiestcouvert?
Ceegaranecouvretousdéfautsdusauxmatériauxetàlamaind'œuvrequandleproduitaétéinstalléetuliséen
suivantlesinstruconsécritesd'installaondeRinnai,danslestermesdécritsdanscedocumentdegaranelimitée.Cee
garanes'appliqueseulementauxproduitsquisontinstalléscorrectement.Uneinstallaonincorrectepourraitannuler
ceegarane.Rinnaivousrecommandefortementd'employeruninstallateurquiaurasuiviuneclasseRinnaipourla
connaissancedesproduitsavantd'installerlechauffe‐eau.Ceegaranecouvrel'acheteurd'origineuniquementtantque
leproduitrestesurlesitedesoninstallaoniniale.Ceegaranenejouequ'aprèslatoutepremièreinstallaondu
produitetsetermines'ilestdéplacéouréinstalléàunautreemplacement.
Combiendetempsdurelacouverture?
QuefaitRinnaipourexercerlagarane?
Rinnaivaréparerouremplacerleproduit,outoutepareoutoutcomposantdéfectueuxpourcausedematériauxoude
maind'œuvre,danslescondionsdéfiniesplusloin.Rinnairembourseradeschargesdemaind'œuvreraisonnables
associéesaveclaréparaonouleremplacementdetoutepièceoutoutcomposant.Touteslespiècesuliséespourla
réparaondoiventêtredespiècesRinnaid'origine.Touteslesréparaonsettouslesremplacementdoiventêtreeffectués
parunarsanoudupersonneldesociétédeservicequiauraétéconvenablementforméetseraadministravementagréé
poureffectuercetypedetravail.
LeremplacementduproduitcompletnepeutêtreautoriséqueparRinnai.Rinnain'autoriseaucunepersonneouentéà
assumerpourelletouteobligaonouresponsabilitéenrelaonavecleremplacementduproduit.SiRinnaidétermineque
laréparaond'unproduitn'estpaspossible,Rinnaileremplaceraparunproduitcomparable,àsadiscréon.Siun
composantouunproduitretournéàRinnaiesttrouvésansdéfautduauxmatériauxouàlamaind'œuvre,ouqu'ilest
déterminéqu'ilaétémalinstalléouendommagépendantl'expédionderetour,laréclamaonautredelagarane
pourraêtrerejetée.
[1]Lapériodedecouvertureestréduiteà3ansàparrdeladated'achatquandlechauffe‐eauestulisécommechauffaged'eau
circulantedansuneboucledecirculaond'eauchaude,oùilestuliséensérieavecunsystèmedecirculaon,etquetoute
l'eauquicirculepasseautraversdelui,etoùunsystèmederecirculaonàlademanden'estpasincorporé.
Unerecirculaonàlademandeestdéfiniecommeunebouclederecirculaond'eauchaudeouunsystèmequiulisedes
conduitesd'eauchaudeetfroideexistantes,ouuneconduitederetourdédiée,etquines'acvequelorsquedel'eauchaude
estulisée.L'acvaonpeutsefaireparboutonpoussoir,détecteurdemouvementouacvaonvocale,maispasparun
capteurdetempérature.Uneminuterieajoutéesurunepompederecirculaonstandardn'estpasconsidéréecommedonnant
unsystèmeàlademande.
[2]Lapompeàairgesonnairedoitêtredimensionnéepourledébitdelachargedechaleur,lespertesdepressionparbobinede
gesonnaireaérien,pressiondespertesbienqueRinnaichauffe‐eausansréservoir,tuyauterieetcomposantsreliantl'unité
sansréservoiretungesonnaired'air.Seréféreràlacourbedepertepressionchauffeeausansréservoiretconsulterla
fabricaondegesonnaire/composanteaériennepourinformaondepertedepression.
Note:Iln'yaaucunegaranesurlesproduitsinstallésdansuneboucleferméeaplicaon,communémentassociéeauxseulesles
applicaonsdechauffage.
Lecontrôleurintégrésurlesmodèlesdel'intérieursaunegaranede1ansurlespièces.
Iln'yaaucunegaranepourlesapplicaonscommerciales.
Garaneduconsommateur
Garanelimitée
Élément
Périodedecouverture(àparrdeladated'achat)
Applicaonsdomesques
Siinstalléavecunkitdevalve
chauffe‐eauisolaonpourles
applicaonsrésidenelles
Siulisépourle
chauffagedel'eau
résideneletdefins
dechauffage
Échangeurthermique 10ans[1]12ans[1]10ans[2]
Autrepiècesetcomposants5ans[1]5ans[1]
Maind'œuvredanslalimiteduraisonnable1ans 1ans
5ans[2]
1ans

76ValueSeriesManual
Commentobtenirleserviceautredelagarane?
VousdevezcommuniqueravecunfournisseurdeserviceautoriséouprofessionnelsqualifiésetagréésÉtatpourla
réparaond'unproduitenvertudeceegarane.Pourtrouverlescoordonnéesd'untelfournisseurlocal,veuillez
contactervotrepointd'achat,ouallezsurlesiteWebdeRinnai(www.rinnai.us).Vouspouvezaussitéléphonerau1‐888‐
835‐9320 ouécrireà:103InternaonalDrive,PeachtreeCity,Georgia30269,USA.
Lapreuvedevotreachatestnécessairepourbénéficierduservicedanslecadredelagarane.Vouspouvezmontrerla
preuvedel'achatavecunefactureouuncketdecaissedatés,ouenvousenregistrantdansles30jourssuivantl'achatdu
produit.Veuillezremplirl'enregistrementenlignesurwww.rinnai.us.Pourthossansl'accèsàInternet,s'ilvousplaîtappeler
1‐800‐621‐9419.L'enregistrementserviradepreuvedel'achatduproduit.Cependantladémarched'enregistrementn'est
pasuneobligaonpourvaliderceegarane.
Qu'est‐cequin'estpascouvert?
Ceegaranenecouvrepasroutespannesoudifficultésdefonconnementdécoulantde:
• accident,abus,mauvaisusage
• altéraon
• applicaonnonprévue
• casdeforcemajeure
• installaonincorrecte(commesansyêtrelimitémauvaisequalitédel'eau,dommagesdusàlacondensaon,
mauvaisevenlaon,typedegazoupressiond'eauinadéquats,absencedebacdedrainagesousl'appareil)
• entreeninadéquat(commesansyêtrelimitéaccumulaondetartre,dommagesdusaugel,blocagedevenlaon)
• mauvaisdimensionnementdel’installaon
• obteniraccèsàunsystèmedevenlaonenmilieufermé
• oupourtoutesautrescausesautresquedesdéfautsdanslesmatériauxetlamaind'œuvre
Ceegaranenes'appliquepaspourtoutproduitsurlequelnumérodesérieoudatedefabricaonauraientétéeffacés.
Ceegaranenecouvrepastoutproduitulisédansuneapplicaonquigèredel'eautraitéechimiquement,commele
chauffagedepiscineoudespa.Ceeappareilresteulisablepourremplirdebaignoiresdegrandecontenanceavecde
l'eaupotable.Reportez‐vousàlaseconrelaveàlaqualitédel'eaudanslemanueld'installaonetd'ulisaon.
Limitaonsurlesgaranes
Personnen'estautoriséàapportertouteautregaraneaunomdeRinnaipourceproduit.Saufpourcequiest
expressémentcommuniquéici,iln'yaaucuneautregarane,expliciteouimplicite,ycomprissansyêtrelimitélesgaranes
devaleurmarchandeoud'adéquaonàunefinalitéparculière,quis'étendraitau‐delàdeladescripondegaranefournie
ici.DeplusRinnain'estpasresponsabledetousdommagesspéciaux,accessoires,indirectsouconsécufsquipeuvent
survenir,ycomprislesdommagesauxpersonnesetauxbiens,laperted'usage,lesdésagrémentsoulesconséquencesde
mauvaisequalitéd'installaon,entreenouulisaon.Certainsétatsnepermeentpasl'exclusionoulalimitaondes
dommagesannexesouconsécufs,decefaitlalimitaonquiprécèdepeutnepasêtreapplicableàvotrecas.
Toutesgaranesimplicitesdevaleurmarchandeetd'adéquaonàunefinalitéspécifiqueautoriséesparlalégislaonlocale
serontdetoutesfaçonslimitéesenduréeàlapériodedecouvertureofferteparceegaranelimitée,saufsilapériode
légalelocaled'applicaonestpluscourte.Certainsétatsnepermeentpasdelimitaonssurletempsquedurentles
garanesimplicites,decefaitlalimitaonquiprécèdepeutnepasêtreapplicableàvotrecas.
Ceegaranevousdonnedesdroitslégauxspécifiques,etvouspouvezégalementavoird'autresdroitsquipeuventvarier
d'unétatàl'autre.
AVIS:Rinnaipartageparfoisdesinformaonsdecontactclientavecdesentreprisesquenouscroyonsoffrentdesproduits
oudesservicesquipeuventvousêtreules.Enfournissantcesrenseignements,vousacceptezquenouspouvons
partagervoscoordonnéesàceefin.Sivouspréféreznepasavoirvosinformaonspartagéesaveccesentreprises,
veuillezcontacterleserviceclientèleetdemandeznepasd'avoirvotreinformaonpartagée.Nousallonscependant
connueràvouscontacteraveclesinformaonspernentespourleproduitvousinscritouvousrendrecompteavec
nous.
ValueSeriesManual77
78ValueSeriesManual
ValueSeriesManual79

Rinnai’s other fine products
For information on Rinnai’s products contact
Rinnai America Corporation
103 International Drive
Peachtree City, GA 30269
TOLL FREE: 1-800-621-9419
FAX: 678-829-1666
www.rinnai.us
Register your product at
www.rinnai.us
or call 1-866-RINNAI1 (746-6241)
• Designed for Use with Rinnai Systems
• Domestic Hot Water Priority
• Optional Programmable Thermostat
Hydronic Furnace
Boilers
• Up to 96.5% AFUE efficiency
• Compact wall mounted design
• ASME accredited models
• Residential and Commercial
Applications
• ENERGY STAR
®
qualified models
Condensing Tankless Water Heaters
• Up to 0.96 Energy Factor (EF)
• Internal or External Installation
• Pair up with the Rinnai Air Handler for
efficient home heating
• Residential and Commercial
Applications
• ENERGY STAR
®
qualified models
• Zero Clearance to Combustibles
• Accommodates Standard Cased-Coils
• High Efficiency
• Cool-to-the-touch Cabinet • Vent Terminal A Included
• Blower Included
Direct Vent Furnaces
• Up to 9.8 GPM
• Internal or External Installation
• Digital Temperature Control
Tankless Water Heaters
• Residential and Commercial
Applications
• Continuous Hot Water
• ENERGY STAR
®
qualified models
V65(VC2025)
V75(VC2528)
U307‐1120
PrintedinJapan