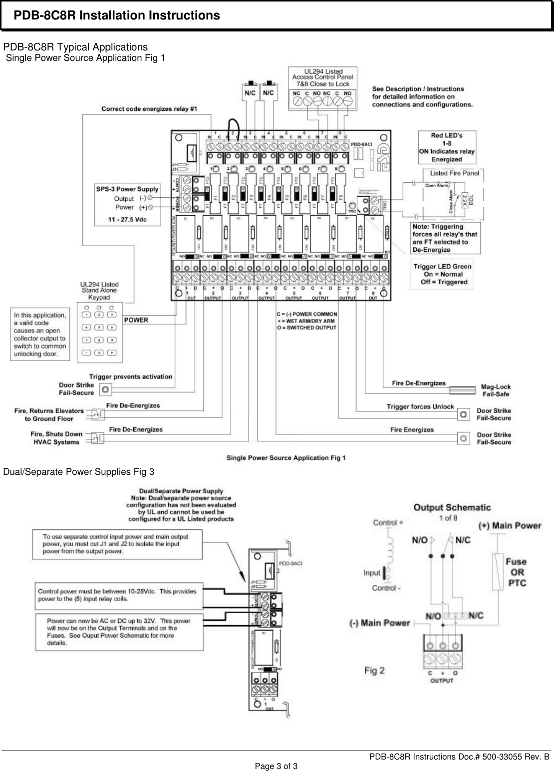
Securitron PDD9RCT TECHNICAL SALES BULLETIN PDB 8C8R Installation Instructions I 500 33055 B
User Manual: Securitron PDB-8C8R Installation Instructions Installation Instructions
Open the PDF directly: View PDF
.
Page Count: 3



User Manual: Securitron PDB-8C8R Installation Instructions Installation Instructions
Open the PDF directly: View PDF
.
Page Count: 3


