Vulcan Materials Vrh8 Ml 152020 Users Manual
2015-02-05
: Vulcan-Materials Vulcan-Materials-Vrh8-Ml-152020-Users-Manual-458794 vulcan-materials-vrh8-ml-152020-users-manual-458794 vulcan-materials pdf
Open the PDF directly: View PDF .
Page Count: 24

VULCAN 3600 NORTH POINT BLVD.
DIVISION OF ITW FOOD EQUIPMENT GROUP, LLC BALTIMORE, MD 21222
www.vulcanequipment.com Vulcan ©2011 All Rights Reserved F-41207 (07-11)
INSTALLATION &
OPERATION MANUAL
VRH SERIES
OVENS
MODELS:
VRH8 ML-152020
VRH88 ML-152021
For additional information on Vulcan-Hart or to locate an authorized parts
and service provider in your area, visit our website at www.vulcanequipment.com

VRH SERIES OVENS F-41207 (07-11)
1
IMPORTANT FOR YOUR SAFETY
THIS MANUAL HAS BEEN PREPARED FOR PERSONNEL QUALIFIED TO INSTALL
ELECTRICAL EQUIPMENT, WHO SHOULD PERFORM THE INITIAL FIELD START-
UP AND ADJUSTMENTS OF THE EQUIPMENT COVERED BY THIS MANUAL.
FOR YOUR SAFETY
DO NOT STORE OR USE GASOLINE OR OTHER
FLAMMABLE VAPORS OR LIQUIDS IN THE
VICINITYOF THIS OR ANY OTHER APPLIANCE.
Improper installation, adjustment,
alteration, service, or maintenance can
cause property damage, injury, or death.
Read the installation, operating and
maintenance instructions thoroughly
before installing or servicing equipment.
IN THE EVENT OF A POWER FAILURE,
DO NOT ATTEMPT TO OPERATE THIS DEVICE

VRH SERIES OVENS F-41207 (07-11)
2
TABLE OF CONTENTS
IMPORTANT FOR YOUR SAFETY . . . . . . . . . . . . . . . . . . . . . . . . . . . . . . . . . . . . . . . . 1
GENERAL . . . . . . . . . . . . . . . . . . . . . . . . . . . . . . . . . . . . . . . . . . . . . . . . . . . . . . . . . . . 3
INTRODUCTION . . . . . . . . . . . . . . . . . . . . . . . . . . . . . . . . . . . . . . . . . . . . . . . . . 3
PRINCIPLES OF COOK & HOLD OVENS . . . . . . . . . . . . . . . . . . . . . . . . . . . . . 3
BENEFITS OF COOK & HOLD OVENS . . . . . . . . . . . . . . . . . . . . . . . . . . . . . . . 4
COMPARISON OF COOK & HOLD OVENS . . . . . . . . . . . . . . . . . . . . . . . . . . . . 4
INSTALLATION . . . . . . . . . . . . . . . . . . . . . . . . . . . . . . . . . . . . . . . . . . . . . . . . . . 5
ELECTRICAL REQUIREMENTS . . . . . . . . . . . . . . . . . . . . . . . . . . . . . . . . . . . . . 6
OPERATION . . . . . . . . . . . . . . . . . . . . . . . . . . . . . . . . . . . . . . . . . . . . . . . . . . . . . . . . . 7
MECHANICAL CONTROLS . . . . . . . . . . . . . . . . . . . . . . . . . . . . . . . . . . . . . . . . 7
CONTROLS . . . . . . . . . . . . . . . . . . . . . . . . . . . . . . . . . . . . . . . . . . . . . . . 7
BEFORE FIRST USE . . . . . . . . . . . . . . . . . . . . . . . . . . . . . . . . . . . . . . . . 7
TESTING THE OVEN . . . . . . . . . . . . . . . . . . . . . . . . . . . . . . . . . . . . . . . . 7
OPERATING INSTRUCTIONS . . . . . . . . . . . . . . . . . . . . . . . . . . . . . . . . . 8
SHUTDOWN . . . . . . . . . . . . . . . . . . . . . . . . . . . . . . . . . . . . . . . . . . . . . . . 9
EXTENDED SHUTDOWN . . . . . . . . . . . . . . . . . . . . . . . . . . . . . . . . . . . . 9
MAINTENANCE . . . . . . . . . . . . . . . . . . . . . . . . . . . . . . . . . . . . . . . . . . . . . . . . . . . . . . 10
CLEANING . . . . . . . . . . . . . . . . . . . . . . . . . . . . . . . . . . . . . . . . . . . . . . . . . . . . . 10
STAINLESS STEEL CARE . . . . . . . . . . . . . . . . . . . . . . . . . . . . . . . . . . . . . . . . 10
DOOR GASKET CARE . . . . . . . . . . . . . . . . . . . . . . . . . . . . . . . . . . . . . . . . . . . 11
COOKING . . . . . . . . . . . . . . . . . . . . . . . . . . . . . . . . . . . . . . . . . . . . . . . . . . . . . . . . . . 12
INTRODUCTION . . . . . . . . . . . . . . . . . . . . . . . . . . . . . . . . . . . . . . . . . . . . . . . . 12
COOKING RACK . . . . . . . . . . . . . . . . . . . . . . . . . . . . . . . . . . . . . . . . . . . . . . . . 12
COOKING AND HOLDING GUIDE . . . . . . . . . . . . . . . . . . . . . . . . . . . . . . . . . . . 13 – 14
RETHERMALIZATION GUIDE . . . . . . . . . . . . . . . . . . . . . . . . . . . . . . . . . . . . . . . . . . 15
GRAMS – LBS./OZ. CONVERSIONS . . . . . . . . . . . . . . . . . . . . . . . . . . . . . . . . . . . . . 16
TEMPERATURES CONVERSIONS . . . . . . . . . . . . . . . . . . . . . . . . . . . . . . . . . . . . . . 17
LOCKOUT / TAGOUT PROCEDURE . . . . . . . . . . . . . . . . . . . . . . . . . . . . . . . . . . . . . 18
SERVICE & PARTS INFORMATION . . . . . . . . . . . . . . . . . . . . . . . . . . . . . . . . . . . . . . 18
TROUBLESHOOTING . . . . . . . . . . . . . . . . . . . . . . . . . . . . . . . . . . . . . . . . . . . . . . . . . 19
SPECIFICATIONS . . . . . . . . . . . . . . . . . . . . . . . . . . . . . . . . . . . . . . . . . . . . . . . . . . . . 20
WIRING DIAGRAM . . . . . . . . . . . . . . . . . . . . . . . . . . . . . . . . . . . . . . . . . . . . . . . . . . . 21
WARRANTY . . . . . . . . . . . . . . . . . . . . . . . . . . . . . . . . . . . . . . . . . . . . . . . . . . . . . . . . . 22

VRH SERIES OVENS F-41207 (07-11)
3
GENERAL
INTRODUCTION
Vulcan Ovens are produced with quality
workmanship and material. Proper
installation, usage, and maintenance of
your oven will result in many years of
satisfactory performance.
The Vulcan Cook & Hold Oven is more
than just an oven – it’s a “System”;
precisely controlled heat, regulated to
retain ascorbic acid and maximize the
nutritional value, taste and eye-appeal
of food. In this environment, virtually
any food product can be prepared to
delicious perfection in just ONE oven!
“System” food preparation eliminates
the need for multiple ovens with
duplicate features.
This manual is provided to assist
persons responsible for the operation
and maintenance of the oven with a
simple, but comprehensive under-
standing of its proper use. We
recommend that you thoroughly read
this entire manual and carefully follow all
of the instructions provided prior to
placing the oven into operation.
As with any piece of food service
equipment, this oven system requires a
minimum of care and maintenance.
Recommended procedures are
contained in this manual and should
become a regular part of the operation
of the unit.
The Vulcan Cook & Hold Oven is the
right choice for low temperature food
preparation.
PRINCIPLES OF
COOK & HOLD OVENS
Vulcan Cook & Hold Ovens are
designed and perfected for cooking at a
lower temperature. The principles of
Low Temperature Cooking and Holding
can be summarized into several
objectives: increased product yields,
increased profits from increased
yields, increased moisture retention,
increased tenderization, and
consistency of doneness.
When the Vulcan Cook & Hold Oven
finishes the cooking cycle, it
automatically switches to the hold cycle.
Throughout this manual we recommend
holding temperatures such as 140⁰F
(60⁰C). This temperature refers to the
oven’s hold temperature setting and not
to the internal temperature of the food
being roasted. The internal product
temperature will run below the hold
temperature. (For example: roast beef
held at 140⁰F will be about 130⁰F
internally or medium rare.)
All meat products contain enzymes.
These enzymes perform the
important function of tenderizing the
meat when they reach temperatures
of 100⁰F (38⁰C) to 140⁰F (60⁰C). As
these enzymes are heated, they break
down the connective tissue that is
inherent in all red meat products.
The hold cycle allows this natural
tenderization process to proceed in an
orderly manner. As long as the internal

VRH SERIES OVENS F-41207 (07-11)
4
temperature of the meat does not
exceed 140⁰F, the process will continue.
Once the temperature reaches 140⁰F
the process will stop, because the
enzymes will be deactivated.
This tenderization process makes the
meat more flavorful. It is similar to aging
meat before it is sold. The longer the
hold, the higher degree of tenderization.
Each hour of holding is equal to one
day of aging.
BENEFITS OF
COOK & HOLD OVENS
Superior Results: Low temperature
roasting has been recognized as the
best method for preparing meat and
poultry because of increased
tenderness, more even roasting, and a
juicer product.
Increased Sales: You will attract more
customers and have more repeat
business because you are now
producing a superior product in your
market area. All of your products will be
unique, from prime rib and chicken to
BBQ ribs, pork roasts, and even bakery
items!
Reduced Energy Costs: It costs
significantly less to run a Vulcan Cook &
hold Oven instead of a conventional
oven. Also, in most areas, no exhaust
hood is needed.
Reduced Shrinkage of Product: You
can cut your percent of shrinkage from
25 to 30% down to 5 to 10%. This
means more servings to sell to your
customers! The Vulcan Cook & Hold
Oven can pay for itself in just months,
depending on your volume.
Reduced Labor Cost: Your cooks do
not have to come in early to put roasts
in or stay late to take them out of the
oven. Holding banquet foods in a
Vulcan Cook & Hold Oven reduces that
last minute party prep to almost nothing.
COMPARISON OF
COOK & HOLD OVENS
“The Comparison Stops Here” –
more than a catchy slogan, it’s a fact.
Convection ovens, unlike Vulcan Cook
& Hold Ovens, blast high temperature
dry air over the product. The end result
with convection oven cooking is
excessive and unnecessary shrinkage.
Vulcan Cook & Hold Oven Systems:
1. Offer a lifetime heating element
warranty.
2. Provide a natural roasted
brown, caramelized product
without coloring agents.
“You can taste the difference.”
3. Do not require a ventilation
hood. (See pg. 5)
4. Are accurate, plus or minus
5⁰F.
5. Are easy to clean.
6. Have stainless steel construction
inside and out.

VRH SERIES OVENS F-41207 (07-11)
5
INSTALLATION
Before installing, verify that the
electrical service agrees with the
specifications on the rating plate
located on the lower back corner of
the oven. (Fig. 4) If the supply and
equipment requirements do not agree,
do not proceed with unpacking and
installation. Contact your Vulcan
Customer Service Department
immediately.
UNPACKING:
The oven was inspected before leaving
the factory. The transportation company
assumes full responsibility for safe
delivery upon acceptance of the
shipment. Immediately after unpacking,
check for possible shipping damage to
the oven.
If the oven is found to be damaged,
save the packaging material and
contact the carrier within 15 days of
delivery.
Carefully unpack and place in a work
accessible area as near the installation
position as possible.
1. Open oven door(s) and remove
packing material.
2. Check under oven or separate
package for racks, pans, etc.
3. Peel off vinyl protection film from
oven.
CLEANING:
The oven should be thoroughly cleaned
prior to putting into service. Refer to
cleaning instructions in this manual.
LOCATION:
For efficient oven operation, choose a
location that will provide easy loading
and unloading without interfering with
the final assembly of food orders. The
installation location must allow adequate
clearances for servicing and proper
operation.
VRH88
The VRH88 oven is simply two (2)
VRH8 ovens stacked on top of each
other. One (1) oven will come with a
caster kit and a stacking assembly on
top. The oven without casters is
placed inside the stacking assembly.
VENTILATION HOOD
REQUIREMENTS
Some local State Codes require the use
of a ventilation hood for equipment
operating in excess of 250⁰F. Many will
allow operation of Rethermalization
Ovens at lower temperatures. Please
contact a Service Agency to modify this
parameter, if needed to meet local State
Codes.

VRH SERIES OVENS F-41207 (07-11)
6
ELECTRICAL REQUIREMENTS
ELECTRICAL CODES & STANDARDS:
The oven must be installed in
accordance with:
In the United States of America:
1. State and Local Codes.
2. National Electrical Code, ANSI/
NFPA-70 (latest edition.) Copies
may be obtained from: The
National Fire Protection
Association, 1Batterymarch Park,
Quincy, MA 02269.
1-617-770-3000 www.nfpa.org
In Canada:
1. Local Codes.
2. Canadian Electrical Code, CSA
C22.1 (latest edition.) Copies
may be obtained from: The
Canadian Standard Association.
www.csa.ca
ELECTRICAL CONNECTIONS:
The oven is factory wired for single
phase 208/240 volt or three phase
operation. All ovens are equipped with
a 6 foot cord and NEMA 6-15, 6-30, 6-
50, or a 15-30 plug as standard
equipment. (Fig. 3)
.
(Fig.3)
Refer to wiring diagrams and
Specification Chart in the back of this
manual.
The cord and plug supplied is a suitable
durable cord with a proper strain relief.
SERIAL DATA PLATE
(Fig. 4)

VRH SERIES OVENS F-41207 (07-11)
7
OPERATION
CONTROLS
The Oven and its parts
are hot. Be very careful when operating,
cleaning, or servicing the oven.
All operating controls are located on the
front Control Panel(s). The oven is
supplied with individual operating
controls for each oven cavity.
POWER
THERMOMETER COOKING TIME ON / OFF
KNOB SWITCH
COOKING COOKING HOLDING HOLDING
TEMP. MODE MODE TEMP.
KNOB LIGHT LIGHT KNOB
Thermometer: Indicates the interior
temperature of the oven.
Cooking Time Knob: Sets the desired
cooking time from ½ hour to 12 hours.
Power ON/OFF Switch: Turns the
oven On or Off.
Cooking Temperature Knob: Sets the
desired cooking temperature.
Cooking Mode Light: Indicates oven is
in Cooking Mode.
Holding Mode Light: Indicates oven is
in Holding Mode.
Holding Temperature Knob: Sets the
desired holding temperature.
BEFORE FIRST USE
The Oven and its parts
are hot. Be very careful when operating,
cleaning, or servicing the oven.
1. Thoroughly clean the oven
before initial use. Please refer
to cleaning instructions in this
manual.
2. Test the oven to verify that the
oven operates normally. Please
refer to “Testing The Oven”
procedure in this manual.
TESTING THE OVEN
The Oven and its parts
are hot. Be very careful when operating,
cleaning, or servicing the oven.
Before using the oven for the first time,
verify that the oven operates normally.
1. Check that the oven is connected
to the correct power source.
2. Set the COOKING TIME knob
to 0.
3. Turn the HOLDING TEMP-
ERATURE knob to 140⁰ F.
4. Set Power ON/OFF Switch to
ON position.
5. Check that the Oven Circulating
Fan(s) are running.

VRH SERIES OVENS F-41207 (07-11)
8
6. Check that the Holding
Temperature Indicator Light is
illuminated.
Each Oven is equipped with cooling
fans. The cooling fans may not operate
when the oven is first turned on. The
cooling fans operate only when the
thermostat, to which they are
connected, requires it.
7. Set the COOKING TIME knob
to 2 hours. The Holding
Temperature Indicator Light will
go out and the Cooking
Temperature Indicator Light will
illuminate.
8. Turn the COOKING TEMP-
ERATURE knob to 250⁰ F.
Check the interior rear of the
oven cavity to determine that the
oven is heating.
9. Turn the COOKING TIME KNOB
to 0 and set the HOLDING
TEMPERATURE knob at 250⁰ F.
10. Check that the Cooking
Temperature Indicator Light has
gone out and the Holding
Temperature Indicator Light has
illuminated.
11. Check the interior rear of the
oven to ensure that the oven is
heating. If all the functions
perform satisfactorily, the oven is
ready for operation.
OPERATING INSTRUCTIONS
The Oven and its parts
are hot. Be very careful when operating,
cleaning, or servicing the oven.
1. Turn Cooking temperature
knob to desired Cooking
temperature.
2. Set Cooking timer knob(s) to
desired cooking time to include
30 to 60 minute preheat time.
3. Turn Holding Temperature knob
to desired holding temperature.
4. Turn On/Off Switch to ON
position. On/Off indicator Light
and Holding Temperature Light
will illuminate.
When the oven reaches the desired
cooking temperature it is ready for use.
Keep the oven door closed during the
preheating cycle.

VRH SERIES OVENS F-41207 (07-11)
9
SHUTDOWN
The Oven and its parts
are hot. Be very careful when operating,
cleaning, or servicing the oven.
1. Turn Holding Temperature knob
and Cooking Temperature
knob counter-clockwise until
they stop at the Off position..
2. Open door slightly to allow
ventilation and cool down period.
This is to allow oven to
properly cool down so
components are not
damaged.
Wait 15 minutes before turning
On/Off Switch to OFF because the
cooling fans need to operate during the
cool-down period.
3. Turn On/Off Switch to OFF
position.
The cooling fans will automatically turn
off when the proper cool-down
temperature is reached.
EXTENDED SHUTDOWN
The Oven and its parts
are hot. Be very careful when operating,
cleaning, or servicing the oven.
Perform the following procedure to shut
down the oven for an extended period of
time.
1. Perform the SHUTDOWN
procedure.
2. Unplug the oven.
3. Thoroughly clean the oven
according to the cleaning
procedures in this manual.
4. Leave the door(s) slightly open
to allow ventilation and
preservation of the gasket(s).

VRH SERIES OVENS F-41207 (07-11)
10
MAINTENANCE
CLEANING
The Oven and its parts
are hot. Be very careful when operating,
cleaning, or servicing the oven.
Always unplug
electrical power supply before
cleaning.
Avoid splashing water into upper
areas of the oven to prevent damage
to electrical components or
connections.
Never spray the unit with a hose.
Never use harsh chemicals or
abrasive pads to clean the oven.
DAILY:
1. Unplug electrical power supply.
2. Allow oven to go through cool-
down period before cleaning.
3. Remove the Interior Side Racks
4. Take the Interior Side Racks to a
sink or dishwasher for a thorough
cleaning. Use a mild soap and
water solution to clean these
items.
5. If necessary, clean the interior of
the oven with a damp cloth.
Wipe dry with a soft dry cloth.
6. Reassemble oven.
7. Clean the exterior of the oven
with a clean damp cloth.
HEAVY-DUTY CLEANING:
For heavy-duty cleaning, use warm
water, a degreaser, and a plastic,
stainless steel, or scotch-brite pad.
Never rub in a circular motion. Always
rub gently in the direction of the steel
grain. Rinse thoroughly and wipe dry
with a soft cloth.
STAINLESS STEEL CARE
CLEANING:
Stainless Steel contains 70 – 80% iron,
which will rust if not properly maintained.
Stainless Steel also contains 12 – 30%
chromium, which forms an invisible
passive, protective film that shields
against corrosion.
If the protective film remains intact, the
stainless steel will remain intact.
However, if the film is damaged, the
stainless steel can break down and rust.
PREVENTIVE CARE:
To prevent stainless steel break-
down, follow these steps:
1. Never use any metal tools,
scrapers, files, wire brushes,
or scouring pads (except for
stainless steel scouring pads,)
which will mar the surface.

VRH SERIES OVENS F-41207 (07-11)
11
2. Never use steel wool – which
will leave behind particles that will
rust.
3. Never use acid-based or
chloride containing cleaning
solutions – which will break
down the protective film.
4. Never rub in a circular motion.
Always rub gently in the direction
of the steel grain.
5. Never leave any food products
or salt on the surface. Many
foods are acidic. Salt contains
chloride.
PRESERVING & RESTORING:
Special stainless steel polishing
cleaners can preserve and restore the
protective film.
Preserve the life of stainless steel with a
regular application of a high-quality
stainless steel polishing cleaner, as a
final step to daily cleaning.
If signs of breakdown appear, restore
the stainless steel surface. First,
thoroughly clean, rinse, and dry the
surface. Then, on a daily basis, apply a
high-quality stainless steel polish
according to manufacturer’s instructions.
HEAT TINT:
Darkened areas, called “heat tint,” may
appear on stainless steel exposed to
excessive heat. Excessive heat causes
the protective film to thicken. This is
unsightly, but is not a sign of permanent
damage.
To remove heat tint, follow the routine
cleaning procedure. Stubborn heat tint
will require heavy-duty cleaning. To
reduce heat tint, limit the exposure of
equipment to excessive heat.
DOOR GASKET CARE
DOOR GASKET:
At least once a week, thoroughly check
the door gasket for damage/wear. A
damaged gasket can cause inefficient
and unsatisfactory operation of the
oven.
If the gasket requires cleaning:
1. Gently wash gasket using a
moist cloth, a mild detergent
solution, and warm water.
2. Rinse with a fresh cloth
moistened in warm water to
remove all traces of detergent.
3. Gently wipe dry with a clean dry
cloth.
Never apply food oils, or petroleum
lubricants directly to the gasket(s).
Petroleum based solvents and
lubricants will reduce the gasket’s life.

VRH SERIES OVENS F-41207 (07-11)
12
COOKING
INTRODUCTION
This cooking guide has been produced
for your Vulcan Cook & Hold Oven
System. It should be used as a handy
reference when using your oven. The
guide has been developed to help
answer questions which you may have
relating to product preparation as well
as making you familiar with the
operation of your Cook & Hold Oven.
When using your oven, experiment with
your own house specialties. The degree
of doneness varies based upon
individual preferences. These
preferences can be easily accomplished
by varying the recommended time
guidelines in this manual. The
guidelines which are presented in this
manual are suggested and have been
tested to insure product preparation as
indicated.
The concept of “Low Temperature
Cooking” is not a science, it is an art.
Chefs from around the world vary in
terms of the doneness and appearance
in the products which they prefer.
Therefore, we suggest first
understanding what your Oven System
will do for the multitude of applications
available to you.
COOKING RACK
Depending upon the size of the Cook &
Hold Oven, each unit is supplied with a
specially designed cooking rack(s). The
cooking rack must be used when
cooking food products to insure absolute
product quality and integrity.
The cooking rack is simply placed inside
a standard 18” x 26” sheet tray (2/1
Gastronome) and the product which is
to be cooked and held is placed on top
of the cooking rack. When more than
one product is being prepared, the food
products should not be cramped
together onto one cooking rack.
Sufficient room should separate the
products on a single cooking rack to
insure proper circulation of air around
the product.
When loading the oven, an additional
18” x 26” sheet tray, in an inverted
position, (Fig. 5) should be placed
directly above the food product being
prepared. This creates the necessary
air flow pattern to produce highly
desirable carmelization and uniform
roasting of the product.
INVERTED SHEET TRAY
Fig. 5
A helpful hint when loading your food
product on the cooking rack is to either
line your 18” x 26” sheet tray with foil, or
spray with a quality vegetable oil. This
helps with easy clean up after use.

VRH SERIES OVENS F-41207 (07-11)
13
COOKING AND HOLDING GUIDE
Please note that as products vary, as well as other elements such as altitude, so
shall actual cooking times and temperatures. These should be adjusted as
needed based upon your actual experience. Finished product temperatures
should be verified manually, prior to serving, in order to insure food safety.
PRODUCT
(DETAILS)
WEIGHT
COOK
TIME
COOK
TEMP.
HOLD TIME
HOLD
TEMP.
MAX.
INTERNAL
TEMP.
LOADING
GUIDELINES
Prime Rib
(USDA
#109)
20 lbs.
5 hrs.
225⁰ F
4 hrs. min.
140⁰ F 135⁰ F
2 per shelf
Boneless Rib eye
(USDA
#112A)
12 lbs.
3 hrs
225⁰ F
4 hrs. min.
140⁰ F 135⁰ F
3 per shelf
Top Round
(USDA
#168)
18-20 lbs.
4½-5 hrs.
225⁰ F
4 hrs. min.
140
⁰
F
130
⁰
F
2 per shelf
Steamship Round
(USDA
#160)
60 lbs.
10 hrs.
225⁰ F
4 hrs. min.
140
⁰
F
130
⁰
F
1 per shelf
Bottom Round
(USDA
#170)
20 lbs.
5 hrs.
225⁰ F
8 hrs. min.
140
⁰
F
130
⁰
F
2 per shelf
Boneless Strip Loin
(USDA
#180)
12 lbs.
3 hrs.
225⁰ F
4 hrs. min.
140
⁰
F
130
⁰
F
3 per shelf
Whole Tenderloin
(USDA
#190)
10 lbs. 2½ hrs. 225
⁰
F 2 hrs. min. 140⁰ F 130⁰ F 4 per shelf
Top Sirloin Butt
(USDA
#184)
12-14 lbs. 3 hrs. 225
⁰
F 4 hrs. min. 140⁰ F 135⁰ F 3 per shelf
Beef Short Ribs
10 lbs.
4 hrs.
225⁰ F
4 hrs. min.
155
⁰
F
165
⁰
F
1 per shelf
Cubed Steaks
10 lbs.
4 hrs.
225⁰ F
3 hrs. min.
160⁰ F 160⁰ F
1 tray per shelf
Beef Back Ribs
30 lbs.
6 hrs.
225⁰ F
4 hrs.
160⁰ F 160⁰ F
4 per shelf
Beef Stew
(Stew Meat)
10 lbs.
4 hrs.
225⁰ F
6 hrs. min.
150⁰ F 175⁰ F
1 tray per shelf
Corned Beef
12 lbs. 4 hrs. 250
⁰
F 4 hrs. min. 150⁰ F 165⁰ F 2 per shelf
Frozen Burgers
7-8 lbs.
45 min.
225⁰ F
4 hrs. max
150
⁰
F
165
⁰
F
24 per shelf
Fresh Ham
12 lbs.
6 hrs.
250⁰ F
4 hrs.
160
⁰
F
165
⁰
F
2 per shelf
Cooked Cured Ham
12 lbs.
4 hrs.
250⁰ F
4 hrs.
160⁰ F 135⁰ F
2 per shelf
Pork Back Ribs
(USDA
#422)
10 lbs.
4 hrs.
250⁰ F
3 hrs. max.
160⁰ F 175⁰ F
6 slabs per shelf
Pork Spare Ribs
30 lbs. 4 hrs.
250⁰ F
4 hrs. 160⁰ F 175⁰ F 5 slabs per shelf
Fresh Sausages
10 lbs.
2 hrs.
225⁰ F
5 hrs. max
160
⁰
F
175
⁰
F
10 lbs. per shelf
Pre-Cooked Sausage
10 lbs.
1¾ hr.
250⁰ F
5 hrs. max
160
⁰
F
160
⁰
F
10 lbs. per shelf
Roast Suckling Pig
30 lbs.
6 hrs.
250⁰ F
3 hrs. min.
160⁰ F 170⁰ F
1 per shelf

VRH SERIES OVENS F-41207 (07-11)
14
PRODUCT
(DETAILS)
WEIGHT
COOK
TIME
COOK
TEMP.
HOLD TIME
HOLD
TEMP.
MAX.
INTERNAL
TEMP.
LOADING
GUIDELINES
Chicken Pieces
10 lbs.
2¼ hrs.
250⁰ F
1 hr. max.
150
⁰
F
170
⁰
F
10 lbs. per shelf
Whole Chickens
20 lbs.
2½ hrs.
250⁰ F
5 hrs. max
150
⁰
F
170
⁰
F
6 per shelf
Whole Turkeys
20 lbs.
4½ hrs.
250⁰ F
5 hrs. max.
170⁰ F 170⁰ F
2 per shelf
Turkey Breast₇ 10 lbs. 4 hrs. 250
⁰
F 1 hr. 160⁰ F 160⁰ F 3 per shelf
Rack of Lamb
18 lbs.
3½ hrs.
250⁰ F
3 hrs. max
140
⁰
F
140
⁰
F
15 racks per shelf
Braised Lamb Shanks
10-12 lbs.
4 hrs.
250⁰ F
4 hrs. min.
160⁰ F 180⁰ F
1 tray per shelf
Fish Filets
10 lbs.
40 min.
225⁰ F
4 hrs. max
160⁰ F 160⁰ F
10 lbs. per shelf
Clear Soups
12" x 20"
pans 3 hrs.
250⁰ F
Overnight 160⁰ F 175⁰ F 1 pan per shelf
Rice
1 Quart Dry
2 hrs.
250⁰ F
18 hrs. max
150
⁰
F
160
⁰
F
1 pan per shelf
Frozen Entrees
1 Quart Dry
3 hrs.
250⁰ F
Overnight
160
⁰
F
165
⁰
F
2 pans per shelf

VRH SERIES OVENS F-41207 (07-11)
15
RETHERMALIZATION GUIDE
ENTRÉE
OVEN
TEMP.
REHEAT
TIME
HOLD
TEMP.
MIN. HOLD
TIME
Baked Rotini
225⁰F
60 min.
160⁰F
20 min.
Beef & Noodles
225
⁰
F
54 min.
160
⁰
F
20 min.
Breaded Chicken Pattie on Bun
225
⁰
F
60 min.
165
⁰
F
20 min.
Burrito
250⁰F
48 min.
160⁰F
20 min.
Cheesy Bread/Italian Dunker Sauce
200
⁰
F
54 min.
155
⁰
F
15 min.
Cheesy Chili
225⁰F
54 min.
160⁰F
15 min.
Chicken & Noodles
225
⁰
F
54 min.
160
⁰
F
20 min.
Chicken & Rice
225⁰F
54 min.
160⁰F
20 min.
Chicken Dippers
225
⁰
F
54 min.
160
⁰
F
20 min.
Chicken Fryz
225⁰F
48 min.
160⁰F
20 min.
Chicken Leg
225
⁰
F
60 min.
155
⁰
F
20 min.
Chicken Nuggets
225⁰F
60 min.
160⁰F
20 min.
Chik'n O's, Zesty
225
⁰
F
54 min.
160
⁰
F
20 min.
French Toast/Sausage Links
225⁰F
42 min.
160⁰F
15 min.
Grilled Cheese Sandwich
200
⁰
F
42 min.
155
⁰
F
15 min.
Grilled Chicken on Bun
225⁰F
60 min.
165⁰F
20 min.
Ham & Cheese English Muffin
200⁰F
54 min.
160⁰F
20 min.
Hamburger on Bun
250
⁰
F
60 min.
165
⁰
F
20 min.
Hot Dog on Bun
225⁰F
54 min.
160⁰F
20 min.
Italian Spaghetti
250
⁰
F
54 min.
160
⁰
F
20 min.
Macaroni & Cheese
225⁰F
48 min.
155⁰F
20 min.
Mexican Cheese Sauce
200
⁰
F
42 min.
155
⁰
F
20 min.
Mini Corndogs
225⁰F
54 min.
160⁰F
15 min.
Pancakes/Sausage Links
225
⁰
F
42 min.
160
⁰
F
15 min.
Pizza Dippers
225⁰F
54 min.
160⁰F
20 min.
Pizza, Cheese
200
⁰
F
42 min.
160
⁰
F
20 min.
Pizza, Pepperoni
200⁰F
54 min.
160⁰F
20 min.
Pizza, Sausage
200
⁰
F
54 min.
160
⁰
F
20 min.
Ravioli
250⁰F
60 min.
165⁰F
20 min.
Sausage Mini Bites
225
⁰
F
54 min.
160
⁰
F
15 min.
Steak Nuggets
225⁰F
60 min.
160⁰F
20 min.
Taco Boat
225
⁰
F
42 min.
160
⁰
F
20 min.
Tacos
225⁰F
42 min.
160⁰F
20 min.
Turkey & Noodles
225
⁰
F
54 min.
160
⁰
F
20 min.
Turkey Manhattan
225⁰F
54 min.
165⁰F
20 min.

VRH SERIES OVENS F-41207 (07-11)
16

VRH SERIES OVENS F-41207 (07-11)
17

VRH SERIES OVENS F-41207 (07-11)
18
LOCKOUT / TAGOUT PROCEDURE
Always perform the Lockout / Tagout Procedure before
removing any sheet metal panels or attempting to service this
equipment.
The Lockout / Tagout Procedure is used to protect personnel working on an electrical
appliance. Before performing any type of maintenance or service on an electrically operated
appliance, follow these steps:
1. In electrical box, place unit’s circuit breaker into OFF position.
2. Place a lock or other device on electrical box cover to prevent someone from placing
circuit breaker ON.
3. Place a tag on electrical box cover to indicate that unit has been disconnected for
service and power should not be restored until tag is removed by maintenance
personnel.
4. Disconnect unit power cord from electrical outlet.
5. Place a tag on cord to indicate that unit has been disconnected for service and power
should not be restored until tag is removed by maintenance personnel.
SERVICE & PARTS INFORMATION
To obtain Service and Parts information concerning this model, contact the Vulcan Service
Department at the address listed on the front cover of this manual or refer to our website:
www.vulcanequipment.com for a complete listing of Authorized Service and Parts depots.
Customer Service 1-800-814-2028
Technical Service 1-800-814-2028
Service Parts 1-800-814-2028
When calling for service, have the model number and serial number available.

VRH SERIES OVENS F-41207 (07-11)
19
TROUBLESHOOTING
SYMPTOMS POSSIBLE CAUSES REMEDY
Oven not connected to
power source
Connect oven to power
source
ON/OFF switch not
ON
Press Power ON/OFF switch
to ON
Oven is below 150⁰F.
This is normal when unit is
cold. If unit is above 150⁰F.,
Contact Authorized Service
Provider.
Defective: connection,
wiring, fan, thermostat
Contact Authorized Service
Provider
Oven compartment IS heating
and Blower Motor IS NOT
operating with Power Switch
ON
Defective connection or
wiring to motor
Contact Authorized Service
Provider
Defective Cooking
Temperature
Thermostat
Set Cooking Thermostat to 250⁰F.,
w ait several minutes and check
the rear of the oven for heating.
Both the Pow er Sw itch and
Cooking Temperature Indicator
Lights w ill be lit. If oven cavity
does not heat, Contact Authorized
Service Provider
Defective Holding
Temperature
Thermostat
Turn Holding Temperature knob to
250⁰F. and check for heat at rear
of oven cavity. Both the Pow er
Sw itch and Cooking Temperature
Indicator Lights w ill be lit. If the
oven cavity does not heat, Contact
Authorized Service Provider.
Defective High-Limit
Thermostat or Heating
Element.
Contact Authorized Service
Provider
Incorrect oven temperature
Thermostat(s) require
calibration
Contact Authorized Service
Provider
Check circuit breaker
Oven not operating
Indicator Lights are lit but
Cooling Fan(s) are NOT
operating
Oven compartment IS NOT
heating and Blower Motor IS
operating with Power Switch
ON
No power

VRH SERIES OVENS F-41207 (07-11)
20
SPECIFICATIONS
MODEL
NO.
PAN
QTY.
PAN SIZE
HEIGHT
WIDTH
DEPTH
SHIP
WEIGHT
VOLTS
WATTS
AMPS
VRH8
8 ea. 18" x 26" 42.5” 1080
mm 25.5" 650
mm 33” 839
mm 170# 78
kg.
208 2253 10.8
16 ea. 12"x20"x2½ 240 3000 12.5
VRH88
16 ea. 18" x 26" 79.5” 2020
mm 25.5” 650
mm 33” 839
mm 340 # 156
kg.
208 2253 10.8
32 ea. 12"x20"x2½ 240 3000 12.5

VRH SERIES OVENS F-41207 (07-11)
21
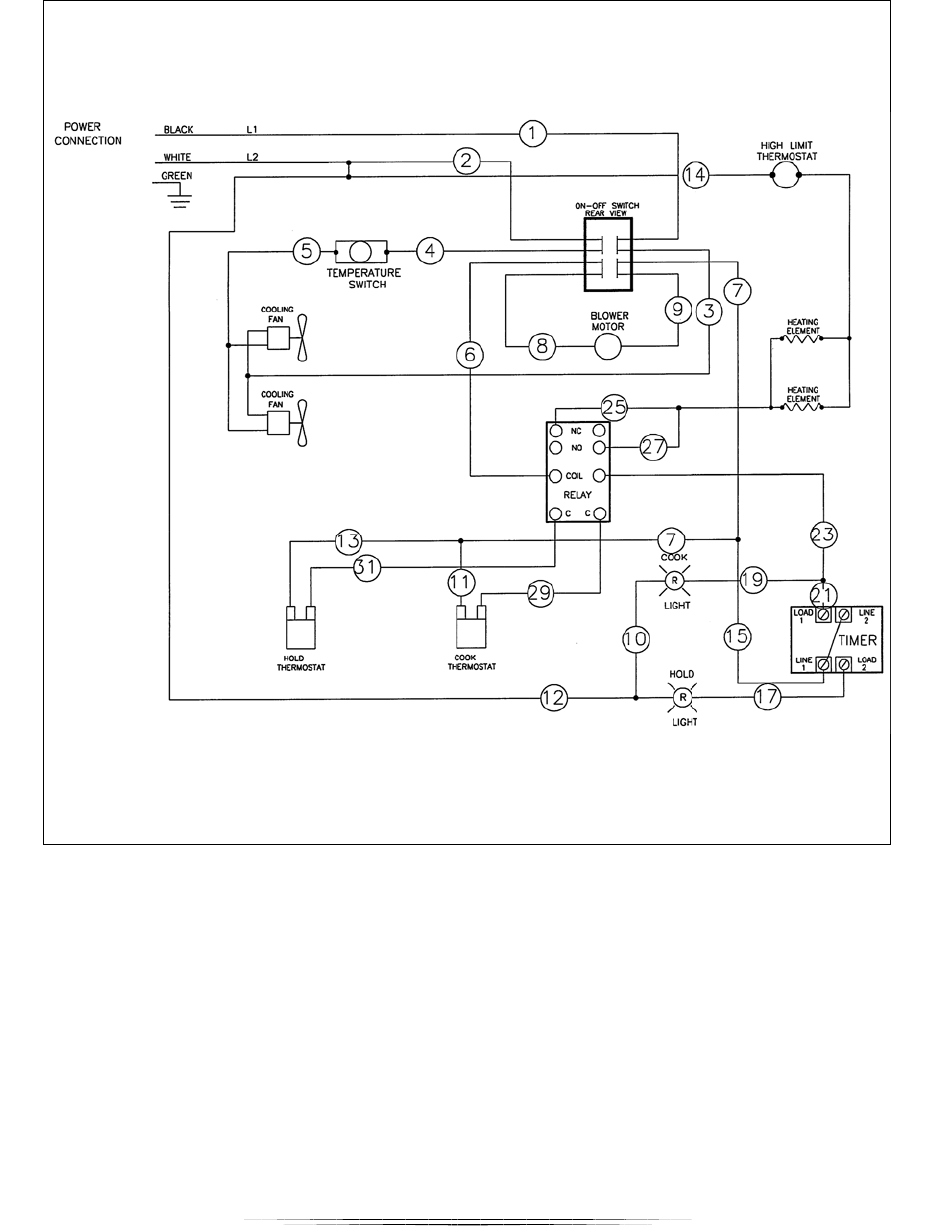
WIRING DIAGRAM
VRH8, VRH88

VRH SERIES OVENS F-41207 (07-11)
22
LIMITED ORIGINAL COMMERCIAL EQUIPMENT WARRANTY
Vulcan (Vulcan) warrants its new product(s) to be free from defects in material and workmanship for a period of one (1) year from
the date of original installation.
Wolf Range is affiliated with Vulcan and thus Wolf products carry the same warranty as Vulcan products.
This Warranty is subject to the following conditions and limitations:
1. This warranty is limited to product(s) sold by Vulcan to the original user in the continental United States and Canada.
2. Original installation must occur within 3 years of date of manufacture, and proof of the installation date must be
provided to Vulcan. Equipment must be located at the original installation location regardless if same owner.
3. The liability of Vulcan is limited to the repair or replacement of any part found to be defective.
4. Vulcan will bear normal labor charges incurred in the repair or replacement of a warranted piece of equipment within 50
miles (80 kilometers) of an authorized service agency. Time and travel charges in excess of 50 miles (80 kilometers) will
be the responsibility of the person or firm requesting the service.
5. This warranty does not apply to any product(s) which have not been installed in accordance with the directions published
in the appropriate installation and operation manuals.
6. Vulcan will bear no responsibility or liability for any product(s) which have been mishandled, abused, misapplied,
misused, subjected to harsh chemical action or poor water quality, field modified by unauthorized personnel, damaged
by flood, fire or other acts of nature, or which have altered or missing serial numbers.
7. Vulcan does not recommend or authorize the use of any product(s) in a non-commercial application, including but not
limited to residential use. The use or installation of product(s) in non-commercial applications renders all warranties,
express or implied, including the warranties of MERCHANTABILITY and FITNESS FOR A PARTICULAR PURPOSE, null and
void, including any responsibility for damage, costs and legal actions resulting from the use or installation of product(s) in
any non-commercial setting.
8. Adjustments such as calibrations, leveling, tightening of fasteners or utility connections normally associated with original
installation are the responsibility of the installer and not that of Vulcan.
9. Exceptions to the one year part warranty period are as listed:
10. Fryer equipment is supplied with limited fry tank warranty based on model. (see separate warranty statement)
Refrigeration appliance compressors - 5 years limited. Steam equipment supplied with ScaleBlocker® water filtration
system. (see separate warranty statement) Pressure steam boilers - 5 years prorated. (boilers not properly maintained
will not be considered for prorated warranty) Rubber seals, light bulbs and gaskets - 90 days from installation. Heating
elements on drawer warmers, cook & hold ovens, and holding & transport cabinets have a lifetime warranty. Drawer
slides in drawer warmers have a lifetime warranty. Labor, travel and mileage will be covered during the first year only.
11. Original purchased replacement parts manufactured by Vulcan will be warranted for 90 days from the parts invoice date.
Exceptions are stainless steel fry tanks, refrigeration appliance compressors and pressure steam boilers which will be
warranted as stated in item 9. This warranty is for parts cost only, and does not include freight or labor charges.
12. This states the exclusive remedy against Vulcan relating to the product(s), whether in contract or in tort or under any
other legal theory, and whether arising out of warranties, representations, instructions, installations or defects from any
cause. Vulcan shall not be liable, under any legal theory, for loss of use, revenue or profit, or for substitute use or
performance, or for incidental, indirect, or special or consequential damages or for any other loss of cost of similar type.
13. THIS WARRANTY AND THE LIABILITIES SET FORTH HEREIN ARE EXCLUSIVE AND IN LIEU OF ALL OF THEIR LIABILITIES
AND WARRANTIES, EXPRESS OR IMPLIED, INCLUDING BUT NOT LIMITED TO, IMPLIED WARRANTIES OR
MERCHANTABILITY AND FITNESS FOR PARTICULAR PURPOSE AND CONSTITUTES THE ONLY WARRANTY OF VULCAN WITH
RESPECT TO THE PRODUCT(S).
TERMS: Vulcan payment terms are 1% 10 days, net 30 days from date of
INVOICE. A cash discount will not apply to shipping charges, C.O.D. payment or
sight draft billing. All orders are subject to approval by Vulcan.
PRICES: All prices in: EASTERN ZONE – F.O.B. Baltimore, MD, Covington, KY,
Kansas City, MO
WESTERN ZONE – F.O.B. Albuquerque, NM, Salt Lake City, UT
(Call Vulcan for geographic boundaries.)
Prices do not include any municipal, state or sales tax. Options in this list are
available only at time of shipment. Accessory items can be ordered at any time
from current published equipment price lists, or from any Vulcan Parts Depot.
Accessory exceptions are flue risers and convection oven stands. Order as you
would standard equipment.
CHECK THAT ORDERS ARE COMPLETE – DO THEY INCLUDE:
1. Type of gas and/or specific electric characteristics (voltage, phase and hertz).
2. Name and address of end-user installation (if known).
3. Position of units that are to be batteried together (left to right facing equipment).
A sketch is preferable.
4. Optional equipment and/or accessories.
5. Type of finish.
6. Specify shipping date (month, day & year).
SHIPMENTS: Upon acceptance of the merchandise by the carrier, title passes to
the purchaser and the Vulcan equipment travels at the risk of the purchaser.
RETURN POLICY: Vulcan products cannot be returned without prior written
factory authorization. The restocking charge is 20% plus any costs to recondition
the equipment. No returns accepted after 90 days from date of invoice. Returns for
credit must be freight prepaid. Orders cancelled or changed after production has
started are subject to a charge of up to 20%. Any special merchandise built to a
buyer’s specifications will be subject to a 50% minimum cancellation charge.
PRICES SUBJECT TO CHANGE WITHOUT NOTICE.

VRH SERIES OVENS F-41207 (07-11)
23