Westell CSIDSP95255U7C DSP95 255 DIGITAL REPEATER LTEC 700 MHz UPPER C BAND User Manual
Westell, Inc. DSP95 255 DIGITAL REPEATER LTEC 700 MHz UPPER C BAND Users Manual
Westell >
Users Manual

CSI-DSP95-252-L7, CSI-DSP95-252-U7C,
CSI-DSP95I-252-L7, CSI-DSP95I-252-U7C,
CSI-DSP95-255-L7, CSI-DSP95-255-U7C,
CSI-DSP95I-255-L7, and CSI-DSP95I-255-U7C,

-2-

Table of Contents
Product Registration Information ................................................................................................................... 4
Document Purpose / Intended Users.............................................................................................................. 4
Application ........................................................................................................................................................ 4
Radio and Television Interference .................................................................................................................. 4
Safety Guidelines ............................................................................................................................................. 4
Important Safety Information .......................................................................................................................... 5
Terms used in this manual .............................................................................................................................. 5
Product Introduction ........................................................................................................................................ 5
Band Plan and Filter Naming Convention ...................................................................................................... 6
LTE Filter File Naming Convention ................................................................................................................. 6
Functional Overview ........................................................................................................................................ 7
LED Indicator .................................................................................................................................................... 7
Local Communication Interface Ports ............................................................................................................ 8
EIA232 Pin Specifi cations................................................................................................................................ 8
USB Interface .................................................................................................................................................... 8
Ethernet ............................................................................................................................................................. 8
Monitoring & Alarms ........................................................................................................................................ 9
System Set-Up Considerations ....................................................................................................................... 9
Selection of external attenuators to be used in line with the Antenna Port(s) ........................................... 9
1:1 Port Confi guration ..................................................................................................................................... 9
Donor Port ....................................................................................................................................................... 10
Server Port ...................................................................................................................................................... 10
Attenuator Selection Guidelines ................................................................................................................... 10
Mounting the Digital Repeater ........................................................................................................................11
Wall Mounting .................................................................................................................................................11
19” Relay Rack Mounting ..............................................................................................................................11
19” Four Post Rack Mounting .......................................................................................................................11
Important Installation Notes .......................................................................................................................... 12
Installation Tips .............................................................................................................................................. 12
Donor Antenna ................................................................................................................................................ 12
Indoor Antennas ............................................................................................................................................. 12
Optional Accessories ..................................................................................................................................... 12
Circuit Operational Description .................................................................................................................... 13
Functional Block Diagram ............................................................................................................................. 13
Mechanical Specifi cations ............................................................................................................................. 14
Environmental Requirements........................................................................................................................ 14
AC Power Specifi cations ............................................................................................................................... 14
Operating Power Parameters ........................................................................................................................ 15
Mechanical Drawing ....................................................................................................................................... 16
System Status ................................................................................................................................................. 17
Web based GUI Session ................................................................................................................................ 17
Local Network ................................................................................................................................................. 18
RF Confi guration ............................................................................................................................................ 19
Program a Filter .............................................................................................................................................. 19
Remote Network ............................................................................................................................................. 20
SNMP Confi guration ....................................................................................................................................... 20
System Health ................................................................................................................................................. 21
Install & Upload .............................................................................................................................................. 21
Reboot ............................................................................................................................................................. 22
E-mail Confi guration ...................................................................................................................................... 22
Alarm Confi guration ....................................................................................................................................... 22
Log Confi guration .......................................................................................................................................... 22
Change Password .......................................................................................................................................... 23
Text Menu Interface (Local Access) .............................................................................................................. 23
Terminal Emulation Program ......................................................................................................................... 24
Terminal Emulation Set-up ............................................................................................................................ 25
TMI Login ......................................................................................................................................................... 26
Telnet Session (Remote Access) .................................................................................................................. 28
Telnet Session Login ...................................................................................................................................... 29
Modem Interface (Remote Access with login) ............................................................................................. 30
Additional Tips ................................................................................................................................................ 31
Suggested spectrum analyzer setting .......................................................................................................... 33
RF Notes .......................................................................................................................................................... 33
Industry Certifi cations/Registration Numbers: ............................................................................................ 34
Index ................................................................................................................................................................ 35
-3-

-4-
Product Registration Information
DISCLAIMER: All information and statements contained herein are accurate to the best of the
knowledge of Cellular Specialties, Inc. (CSI), but Cellular Specialties makes no warranty with respect
thereto, including without limitation any results that may be obtained from the products described
herein or the infringement by such products of any proprietary rights of any persons. Use or ap-
plication of such information or statements is at the users sole risk, without any liability on the part
of Cellular Specialties, Inc. Nothing herein shall be construed as licence or recommendation for
use, which infringes upon any proprietary rights of any person. Product material and specifi cations
are subject to change without notice. Cellular Specialties’ standard terms of sale and the specifi c
terms of any particular sale apply.
The general safety information in this guideline applies to both operating and service personnel.
Specifi c warnings and cautions will be found in other parts of this manual where they apply, but
may not appear in this summary. Failure to comply with these precautions or specifi c warnings
elsewhere in the manual violates safety standards of design, manufacture, and intended use of
equipment. Cellular Specialties, Inc. assumes no liability for the customer’s failure to comply with
these requirements:
Grounding
This Digital Repeater system is designed to operate from 100-240 VAC and should always
be operated with the ground wire properly connected. Do not remove or otherwise alter the
grounding lug on the power cord.
Explosive Atmospheres
To avoid explosion or fi re, do not operate this product in the presence of fl ammable
gases or fumes.
Lightning Danger
Do not install or make adjustments to this unit during an electrical storm. Use of a suitable
lightning arrester, such as CSI’s model number CSI-CAP, is very strongly recommended.
No User Serviceable Parts Inside
HAZARDOUS VOLTAGES ARE PRESENT WHEN THE COVER IS REMOVED. Opening the
chassis will void your warranty. If you suspect a malfunction with this product, call your dealer or
the Cellular Specialties Support Line at: (603) 626-6677, Toll Free (USA) 1-877-844-4274.
Safety Guidelines
This guide should be applied whenever a need exists to add Digital Repeater capability to an
existing system or when this capability is being included with a new installation.
Application
Document Purpose / Intended Users
The purpose of this document is to provide a step-by-step procedure to help the experienced
technician/engineer install and commission an in-building wireless enhancement repeater system
using CSI’s Digital Repeater. Following the procedures outlined will minimize risks associated with
modifying a live system and prevent service interruptions. This document assumes the technician/
engineer understands the basic principles and functionality involved with Repeater and in-building
systems. It is geared to the practical concerns of the installer.
The serial number may be found on the label on the bottom panel near the power
connectors. Note this number below. Retain this manual, along with proof of pur-
chase, to serve as a permanent record of your purchase.
MODEL NUMBER SERIAL NUMBER PURCHASE DATE
POINT OF SALE COMPANY
Radio and Television Interference
NOTE: This equipment has been tested and found to comply with the limits for a Class A
digital device, pursuant to Part 15 of the FCC rules. These limits are designed to provide
reasonable protection against harmful interference when the equipment is operated in a
commercial environment. This equipment generates, uses and can radiate radio frequency
energy and, if not installed and used in accordance with the instruction manual, may cause
harmful interference to radio communications. Operation of this equipment in a residential
area is likely to cause harmful interference in which case the user will be required to correct
the interference at his own expense. In order to maintain compliance with FCC regulations
shielded cables must be used with this equipment. Operation with non-approved equip-
ment or unshieled cabled is likely to result in interference to radio & television reception.
Changes and Modifi cations not expressly approved by Cellular Specialties can void your
authority to operate this equipment under Federal Communications Commissions rules.
-5-
AGC= Automatic Gain Control ERP= Effective Radiated Power
APC= Automatic Power Control FPGA= Field Programmable Gate Array
AUI= Attachment Unit Interface LED= Light Emitting Diode
CPU= Central Processing Unit OIP3= Third-Order Intercept Point
CSI= Cellular Specialties, Inc. RF= Radio Frequency
DAS= Distributed Antenna System SBC= Single board Computer
DHCP= Dynamic Host Confi guration SNMP= Simple Network Management Protocol
Protocol TMI= Text Menu Interface
DSP= Digital Signal Processing USB = Universal Serial Bus
EEPROM= Electrically Erasable UHCI = Universal Host Controller Interface
Programmable read-
only Memory
Antennas used for the purpose of radiating signals indoors are limited to a maximum gain of 3 dBi. The outdoor antenna used
for the purpose of communicating to the wireless infrastructure is limited to 14dBi gain, or any combination of gain and loss that
equates to 14dB at input. Each antenna must be positioned to observe minimum separation requirements from all users and
bystanders. The following guidelines should be used when considering separation distances.
INDOOR antennas must be placed such that, under normal conditions, personnel cannot come within 122 cm (~4.0 ft.)
from any inside antenna. Adhering to this minimum separation will ensure that the employee or bystander cannot exceed RF
exposures beyond the maximum permissible limit as defi ned by section 1.1310 i.e. limits for General Population/Uncontrolled
Exposure.
OUTDOOR antenna must be positioned such that, under normal conditions, personnel cannot approach closer than 183 cm.
(~6 ft.). A directional antenna having a maximum gain of 14 dBi is used, precautions should be taken to prevent personnel from
routinely passing through the main radiation beam at a distance closer than specifi ed.
Product Introduction
Terms used in this manual
Important Safety Information
Cellular Specialties, Inc. (CSI) developed the DSP85-252, DSP85-255, DSP85I-252 and DSP85I-255 digital repeaters for use
within enclosed structures where suffi cient signal from local cell sites to operate cell phones is unavailable. Adequate signal
must be available outside the structure as a prerequisite to achieving in-building coverage. The Digital Repeater is connected to
an external antenna, usually on the roof, and to one or more internal antennas placed strategically throughout the area where
wireless service is desired.
The external antenna typically is directional, such as a “yagi”. Internal antennas are typically omnidirectional, although various
other types may be used depending on the coverage application. The CSI DSP Repeater amplifi es both the “uplink” (phone to
tower) & “downlink” (tower to phone) signals thus facilitating communications to and from the intended wireless infrastructure.
With a maximum total of +85dB nominal gain on both the up and down links, gain can be adjusted over a range from +53.5dB to
+85dB in 0.5dB steps. Control of the repeater is achieved utilizing a computer connected to com port 1 or 2 or via a Crossover
Ethernet cable connected to the Ethernet port.
A specifi c fi ltering process modifi es each amplifi cation chain. This process digitally converts the assigned spectrum and then ap-
plies digital signal processing (DSP) techniques. DSP is used to create passbands that selects the RF energy passing through
either the uplink or downlink paths. After the digital processing is complete, the information is converted back to an analog signal
that is applied to the remaining stages of amplifi cation. The resulting signals emitted by the repeater are specifi c to the network
service providers’ requirements. If these requirements change, only the DSP confi guration parameters need change in order to
adapt. Confi guration parameters are created at the factory and supplied as fi les that may be downloaded to the repeater. The
fi lter set confi gurations stored in memory determine the unit’s adaptability to various fi eld applications. The following pages de-
scribe the Cellular and PCS band plans as well as the convention CSI uses to identify and store the fi les that make up the fi lter
set. All CSI repeaters are shipped with an active fi lter set that is programmed according to the ordering parties’ specifi cations. In
most cases, the installer will not be required to program a fi lter.

LTE Filter File Naming Convention
-6-
LTE Lower A, B & C Band Plan
Up Link
(MHz)
Down Link
(MHz) 728
698
A0
UL698-704
DL728-734
B0
UL704-710
DL734-740
A1
UL698.5-703.5
DL728.5-733.5
B1
UL704.5-709.5
DL734.5-739.5
AB
704 710
734 740
Up Link
(MHz)
Down Link
(MHz)
A2 A3 A4 A5 A6 A7
UL698-699
DL728-729
UL699-700
DL729-730
UL700-701
DL730-731
UL701-702
DL731-732
UL702-703
DL732-733
UL703-704
DL733-734
B2 B3 B4 B5 B6 B7
UL704-705
DL734-735
UL705-706
DL735-736
UL706-707
DL736-737
UL707-708
DL737-738
UL708-709
DL738-739
UL709-710
DL739-740
746
716
C
C0
UL710-716
DL740-746
C1
UL710.5-715.5
DL740.5-745.5
C7
C6
C5C4C3
C2
UL715-716
DL744-745
UL714-715
DL744-745
UL713-714
DL743-744
UL712-713
DL742-743
UL711-712
DL741-742
UL710-711
DL740-741
LTE Upper C Band Plan
Up Link
(MHz)
Down Link
(MHz) 746
776
C0
UL776-787
DL746-757
C1
UL776.5-786.5
DL746.5-756.5
C
787
757
Up Link
(MHz)
Down Link
(MHz)
781.5
751.5
Note: All Variant/Guard Band designators other than 0 are user defi ned
custom fi lters.
Band Plan and Filter Naming Convention
-7-
The CSI-repeater incorporates the following features for convenient operation, access, protection, and control.
• Network Confi guration and Control using either a webpage style GUI through
any standard browser or a menu driven user interface using the serial port.
(Note: GUI does not require Internet access.)
• User Gain Control (affects all passbands)
• Automatic Gain Control
• Automatic Power Control
• Oscillation Protection
• Over Drive Protection (P.A. limiting)
• Under/Over Voltage Protection
• Fault Protection
• Alarm Notifi cation - Local/Remote
• Upgrade Support - Local/Remote
• External Interfaces - USB/Ethernet/Serial
• Re-loadable fi lters - Local/Remote
• Web-based monitoring and control - Local/Remote
• Persistent Status and Error information
Automatic safety precautions are built into the amplifi er system. In the case of a catastrophic system event, a shutdown circuit is incorpo-
rated that will disable all emissions should the uplink input or downlink input be overdriven or should an oscillation or output overpower
event occur. The amplifi er will periodically attempt to recover from the detected condition automatically. Warning light indicators are as
follows:
When a boot up is complete and no alarm conditions exist, the LED indicator will be illuminated green.
Should a fault condition develop the LED will illuminate red and the user may check the status page
of the GUI for the nature of the fault.*
Functional Overview
LED Indicator
*Note: During Power up, the repeater will require a approximately three minutes for
the internal computer to boot up. During this time the LED on the front panel may light
and go out several times.
Do not unplug the unit while it is in the boot up process!

-8-
EIA232 Pin Specifi cations
The diagram above is for reference only, it’s intended to provide a quick source for pinout informa-
tion in the event it should be necessary to adapt your serial cable because of an unusual connector
confi guration. In the vast majority of cases this information will not be needed.
To allow monitoring and control, the repeater is equipped with four ports that provide external communication access (1 Ethernet CAT-
5, 2 DB-9 serial, and 1 USB). The Ethernet, CAT-5 port is provided as a primary communications port to the PC. One serial interface
provides communications to local PC and the second to an external modem when provided. The USB interface provides a means to
download fi les from a memory device and may also be used by an external modem. The DB-9 pin assignments conform to the standard
Electronic Industries Association (EIA232) specifi cation. A diagram of the pin descriptions is provided on this page for reference.
Connecting a null modem cable to one of the COM ports and using a terminal emulation program with a PC will allow communication to
the control processor’s Text Menu Interface (TMI). See command line interface section for further detail.
The Universal Serial Bus (USB) interface conforms to Intel’s Universal Host Controller Interface (UHCI)
version 1.1 dated March 21, 1996. This interface will support data transfer rates up to 12 Mbps and can
be used for software updates and fi lter fi le uploads.
Local Communication Interface Ports
USB Interface
The Ethernet AUI conforms to IEEE 802.3 and is capable of supporting 10/100 Mbps communications
speeds. This port is used to provide access to the GUI.
Ethernet

-9-
All cables should be checked for shorts and opens. Also verify that there are no cables with loose or poor connections. RF leakage could
cause oscillation to occur under some conditions.
The rooftop antenna (Donor Antenna), if directional, should be checked for proper alignment along the calculated compass heading.
Typically, the directional antenna would be aimed at the same site that your handset uses, but it may not always be so. It is critical the
installer contact the service provider for information on, and approval of, the site he or she has selected before
the system is turned on.
If cables and alignment are acceptable and a problem persists, it may be necessary to use a spectrum analyzer to examine the signal
environment in which the unit is operating. The existence of strong adjacent channel signals within the frequency band(s) can cause the
AGC to reduce the amplifi er’s gain or cause alarms. In some cases additional fi ltering or attenuation might be required to reject these
unwanted signals. In some instances, the donor antenna can be reoriented horizontally, to place the interference source in an antenna
pattern “null”. There also may be some cases where the interference from outside signals is so great that they cannot be fi ltered or oth-
erwise reduced or eliminated without expensive and possibly prohibitive measures. In these cases it may not be practical to use the CSI
repeater for providing coverage to these sites.
There are no physical connections provided to specifi cally communicate system or alarm status. This information is embedded in the
information accessible via the communication ports described earlier.
Monitoring & Alarms
System Set-Up Considerations
Selection of external attenuators to be used in line with the Antenna Port(s)
HIGHLOW/COM
ETHERNETUSB
STATUS 2STATUS 1
A
COM
HIGH LOW/COM
SERVER DONOR
Input: One dual band duplex port, from the dual band donor.
Output: One dual band duplex port, to the DAS.
1:1 Port Confi guration

-10-
If a CSI repeater is installed in an area with very strong desired and/or undesired signals, it is important to ensure that the overall signal
levels are optimized to be within the best operating range of the repeater. Additionally, de-sensing of a nearby base station site must be
avoided. These goals can be accomplished by properly attenuating the antenna port(s) in the path of the donor antenna(s). In effect,
one can imagine that the particular repeater deployment is electrically moved farther from the base station using attenuators that are
equivalent to increasing the path loss from the donor antenna to the base station. The following potential outcomes result from the use
of attenuators on the donor port(s) of the unit: Uplink output power, as reported by the repeater, is reduced by the value of the attenua-
tion, protecting nearby base stations. Downlink signal to noise ratio is high at the point of the attenuator, resulting in slight but negligible
reduction in downlink performance. Other performance is essentially unchanged.
Donor Port
Server port attenuation may also be necessary, particularly where a powered DAS is present. The selection guidelines below apply to
both server and donor ports. In order to properly measure uplink signal strength, a signal generator should be used. If a signal generator
is not available, placing a test call while under the server antenna with the least path loss to the repeater should provide reasonable data.
The following potential outcomes result from the use of attenuators on the server port(s) of the CSI repeater: Downlink output power, as
reported by the unit, is reduced by the value of the attenuation. Uplink incoming power from the DAS is reduced, along with potentially
strong and/or harmful out-of-band signals (including noise) that are generated by the DAS.
Server Port
Attenuator Selection Guidelines
Accurate attenuator values need to be chosen to ensure that the maximum total power (higher of Composite or In-Band Input) applied to
the donor and server port(s) does not exceed the following thresholds:
Input Signal Max Gain Input Signal Max Gain
<-45 dBm 85 dB -32.2 dBm 69 dB
-44.3 dBm 84 dB -31.4 dBm 68 dB
-43.6 dBm 83 dB -30.6 dBm 67 dB
-42.9 dBm 82 dB -29.8 dBm 66 dB
-42.2 dBm 81 dB -29 dBm 65 dB
-41.5 dBm 80 dB -28.2 dBm 64 dB
-40.6 dBm 79 dB -27.4 dBm 63 dB
-39.7 dBm 78 dB -26.6 dBm 62 dB
-38.8 dBm 77 dB -25.8 dBm 61 dB
-37.9 dBm 76 dB -25 dBm 60 dB
-37 dBm 75 dB -24.4 dBm 59 dB*
-36.2 dBm 74 dB -23.8 dBm 58 dB*
-35.4 dBm 73 dB -23.2 dBm 57 dB*
-34.6 dBm 72 dB -22.6 dBm 56 dB*
-33.8 dBm 71 dB -22 dBm < 55 dB*
-33 dBm 70 dB
*We recommend padding this level due to potential for fl uctuating signal.
-25 dBm is the maximum input signal level that should be applied to the repeater, even if the gain is lower than 55 dB.
Input signals exceeding these thresholds will result in composite input attenuation, called “ADC Protect” (Analog to Digital Converter
Protection). Output power is reduced whenever the above thresholds are exceeded by reducing the gain by 1dB for each 1 dB that the
threshold is exceeded. ADC Protect should not be confused with AGC (Automatic Gain Control), which reduces gain to prevent In-Band
(measured) output power from exceeding the specifi ed maximum output level. To determine the total power applied to the donor and
server ports, please reference the “Composite Input” values as reported in the Web (“System Status”) or Menu (“Link Status”) interfaces
(depicted and explained later in this manual).
Large delta’s between in-band and composite input signals:
Care should be taken to isolate the best donor site to ensure the least possible delta between in-band and composite downlink signals. If
the (downlink) composite input exceeds the in-band input by more than 3 dB for the LTE band the maximum output power will be reduced.

-11-
Mounting the Digital Repeater
The following diagrams illustrate the methods for mounting the repeater in a typical wall or rack installation.
Brackets provided serve for both options.
Step 2: Mark the location of the wall anchoring
holes and drill. The wall anchoring
system you use for the repeater will
need to be able to support at least 46
lbs/ 21kg. Install wall anchors and
hang repeater as shown.
Step 1: Install the wall mount brackets
as shown in the drawing to the right.
Wall Mounting
19” Relay Rack Mounting
Mount the repeater as shown and secure
front panel with screws. Note: the CSI digital
repeaters must be supported in the 19” Relay
Rack system with a shelf. Do not rely on the
front panel mount exclusively to support
all the weight of the unit.
Install slid brackets on repeater as shown in
the tapped holes provided. Slid repeater into
the receiving brackets and secure with screws.
The repeater must be supported in the rack
system with slide rail. Do not rely on the
front panel mount exclusively to support
all the weight of the unit.
19” Four Post Rack Mounting
-12-
A complete line of accessories is available from Cellular Specialties, Inc. Check with your CSI distributor for any additional items
needed. Below are just a few examples suitable for most in-building needs.
•Directional Couplers
6dB - model number: CSI-DC6/700-2.7K/N
10dB - model number: CSI-DC10/700-2.7K/N
15dB - model number: CSI-DC15/700-2.7K/N
20dB - model number: CSI-DC20/700-2.7K/N
30dB - model number: CSI-DC30/700-2.7K/N
•Outside Donor Antenna
Panel - model number: CSI-AP/698/2.2K/7-10
•UPS
Battery backup, 2 hr Single band
1 hour dual band - model number: CS48-985-600
Battery backup, 4 hr Single band
2 hour dual band - model number: CS48-985-601
•Power Dividers
2:1 - model number: CSI-SPD2/700-2.7K/N
3:1 - model number: CSI-SPD3/700-2.7K/N
4:1 - model number: CSI-SPD4/700-2.7K/N
•Grounding Kit - model number: CSI-GKIT
•Lightning Arrestor - model number: CSI-CAP
•Inside Omnidirectional Antenna
Quad-band - model number: CSI-AO/700/2.7K/3
Optional Accessories
• Inadequate isolation between the outside and inside antennas may cause regenerative feedback in the system. This feedback can
cause the amplifi er to emit a continuous signal at maximum amplitude and, in some cases, interfere with normal operation of the donor
site. Careful consideration of the layout and placement of the system is imperative to minimize this possibility and to minimize the amount
of signal leaking from the building. See installation tips below for general guidelines.
• The installer should refer to the Safety Guidelines section on page 4 and the Important Safety Information section on page 5 for
proper antenna selection and installation. To avoid serious injury or death and damage to the repeater, do not install donor or server
antennas near overhead power lines or high power components. Allow enough distance so that if antennas should fall they will not come
in contact with those components.
• Close proximity to the donor or server antennas with the repeater in operation may expose the user or installer to RF fi elds that
exceed FCC limits for human exposure.
WARNING! AMPLIFIER OR HANDSET DAMAGE MAY OCCUR IF A HANDSET IS CONNECTED DIRECTLY TO THE REPEATER
OR THE COAX THAT LEADS TO THE REPEATER.
Important Installation Notes
Donor Antenna
1. Accurately determine the azimuth to the donor cell site . Obtain the donor site information and approval from the
service provider/carrier.
2. Ensure that the radiation path to the donor cell site is as unobstructed as possible.
3. Mount the donor antenna at or toward the edge of the roof, in the direction of the donor site. Try to avoid having the RF
signal from the donor pass above the location(s) of the service antennas. Normally the service antennas will be behind
and below the donor antenna if viewed from above. This approach will help avoid interference and feed back both, to and
from the service antennas.
4. Normally mounting the donor antenna higher will allow a less obstructed path to the donor site. However, in high traffi c
metro areas avoid mounting the donor antenna any higher than necessary as the quality of the donor signal may start to
become less stable and it is more likely to encounter adjacent channel interference.
5. When possible shield the donor antenna’s back side by locating it so that any HVAC units and/or penthouse structures are
behind the antenna relative to the donor cell site location.
Installation Tips
Indoor Antennas
1. Use omnidirectional antennas (see optional accessories) indoors, and locate them centrally with respect to the intended
coverage area to minimize signal leakage to the outside. Use directional antennas indoors only in special cases when higher
gain and directionality would be helpful and RF exposure limits will not be exceeded.
2. To avoid repeater uplink overload and gain limiting mount the indoor antennas away from areas where mobile subscribers
frequently use their phones such as desks or dispatch areas.
•Cross Band Couplers
Quad band Rack Mount: CSI-CM250-7/C/AW/P
(700 LTE, Cell, AWS and PCS)
Quad band Wall Mount: CSI-CBC/696-2170/N
(700 LTE, Cell, AWS and PCS)
Tri band Rack Mount: CSI-CM250-U7C/C/P
(700 Upper C LTE, Cell and PCS)
Tri band Wall Mount: CSI-CBC21/740-1990/N
(700 Upper C LTE, Cell and PCS)
Tri band Rack Mount: CSI-CM250-L7AB/C/P
(700 Lower A/B LTE, Cell and PCS)
Tri band Wall Mount: CSI-CBC21/696-1990/N
(700 Lower A/B LTE, Cell and PCS)

-13-
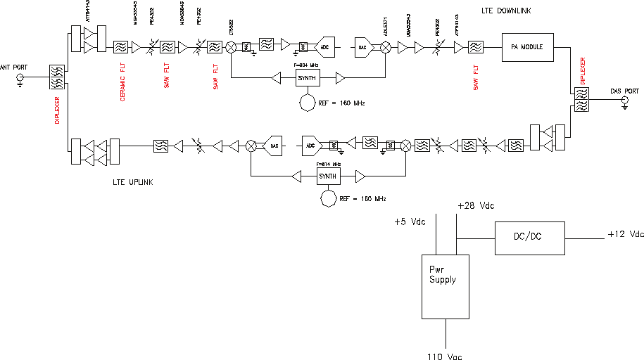
The repeater uses a single down-conversion/up-conversion scheme. There are multiple RF amplifi er stages prior to each down-
converting mixer. The down-converting mixers are followed by a single IF amplifi er. A Digital Signal Processor block then processes
the resultant digitized IF signal that was previously generated by an Analog-to-Digital Converter. The processed (fi ltered) digital signal
is fed to a Digital-to-Analog converter and then up-converted to RF. A driver amplifi er and a fi nal power amplifi er make up the fi nal
gain stages before application to the diplexer. The maximum total system gain (diplexer input to diplexer output) is nominally 85 dB for
either the downlink or the uplink paths with both links having independent manual and automatic gain controls (AGC).
AGC reacts to analog power detection on both the input and output of the uplink and downlink RF chains. A control algorithm continu-
ously monitors these detected values and dynamically adjusts various gain stages such that the net system gain value, entered
manually, is maintained without either exceeding FCC parameters or overdriving the A/D converters.
Circuit Operational Description
Functional Block Diagram
Upon detection of oscillation the unit will shut down. After a “short duration” of 30 seconds the unit will attempt normal operation. If no
continued oscillation is occurring the unit will stay on. However, if oscillation is still occurring, the repeater will remain shut down and retry
1 additional time in the “short duration” loop. If after these two “short duration” retries, the oscillation is still detected, it will turn off again
and wait a “long duration” period of 10 minutes. If after 6 “long duration” retries, oscillation continues, the unit will go into a “disable
duration” of 24 hours. It will continue in the “disable duration” loop and retry every 24 hours.
LED on the front panel display provide immediate visual indications of the unit’s primary power and major or minor alarm status. The
repeater features automatic shutdown protection, as a safety measure, should excessive drive be applied to the input or an oscillation
condition occur. When in a protected mode, a control algorithm determines the appropriate method of recovery to a normal, previously
defi ned state, or maintains the protection until manually reset.
Indoor Antennas continued
3. To determine the quantity and locations of indoor antennas, use an appropriate phone’s signal meter to determine areas of
weak signals. These are the approximate areas where indoor antennas may be needed. Also be aware the signal from an
indoor antenna, in most cases, can be expected to penetrate about two standard offi ce sheetrock type walls to reach users.
After two walls or if the walls are made of other materials, it may be necessary to split the available signal and add more
antennas.

-14-
Mechanical Specifi cations
AC Power Specifi cations
Environmental Requirements
Parameter Specifi cation Notes
Color Satin Black
Parameter Specifi cation Notes
AC Voltage 100 - 240 VAC External Power Supply
AC Power Frequency 47 - 63 Hz
Weight 31.0 lbs / 14.1 kg
Thermal Management Fan Cooled
Surface Coating Powder Coat
AC Current 2.0 Amps @ 120 VAC
1.0 Amps @ 230 VAC
Repeater Size
Height 5.25 in. 3RU
Width 19.00 in.
Depth 20.28 in.
Heat Output 700 BTU/Hr
Parameter Specifi cation Notes
Relative Humidity 5% to 95% Non-condensing
Temperature Range 0° to 50° C
(32° to 122° F)

-15-
Operating Power Parameters
OIP3
Linear Output Power +33 dBm max
(CSI-DSP85-252 Down Link) LTE +32 dBm
(CSI-DSP85-252 Up Link ) + 30dBm max
Noise Figure (Avg) 6.0 dB At Maximum Gain
Parameter Specifi cation Notes
Maximum RF input Power +10 dBm
without damage
Linear Gain 85 dB Factory Calibrated Gain
Pass Band Ripple +/-1.5 dB
Automatic Gain Control 30dBmax range In 0.5 dB steps
Manual Gain Control 53.5-85 dB In 0.5 dB steps
RMS Vector Error (EVM) 3% max TDMA,EDGE,W-CDMA,CDMA2000
CDMA RHO 0.98 min CDMA2000, 1x-EVD0
Spurious Emissions &
Applicable Documents
FCC -13 dBm max Per FCC part 2, 22, 24
Industry Canada -13 dBm max
Propagation Delay <2.5 usec
Input VSWR (Typ) <2.0:1
+ 41 dBm
Connectors N-Female
LTE +29 dBm
Linear Output Power + 37 dBm max
(CSI-DSP85-255 Down Link) LTE +36 dBm
(CSI-DSP85-255 Up Link ) 30dBm max
LTE +29 dBm
(CSI-DSP85-252 Down Link)
(CSI-DSP85-252 Up Link)
(CSI-DSP85-255 Up Link)
+ 51 dBm
(CSI-DSP85-255 Down Link)
Measured with 2 CW tones
at 14 dBm/tone
+ 41 dBm
+ 57 dBm Measured with 2 CW tones
at 14 dBm/tone

-16-
Mechanical Drawing
HIGHLOW/COM
ETHERNETUSB
STATUS 2STATUS 1
A
COM
HIGH LOW/COM
SERVER DONOR

-17-
When login is complete the user is brought to the system status page. The links shown in the
navagation box on the left are activated by clicking on them.
Primary access to the repeater is gained using a LAN connection and a web browser program
such as Firefox by Mozilla, or Internet Explorer from Microsoft. The repeater ships with the default
IP address of 192.168.1.100, but it can be changed later if required.
If connecting directly to the repeater from a laptop or PC with a crossover CAT-5E cable or over a
LAN the user types the IP address of the repeater into the browser address line to connect. (Note:
Most users will need to update the TCP/IP settings on their computer to enable connection to a
host that has a static IP. Select “Use the following IP Address” and enter the IP Address as follows:
192.168.1.x, where “x” = any number from 2 to 254 inclusive other than 100. The subnet mask is
255.255.255.0. Questions pertaining to these settings should be referred to the user’s IT depart-
ment or you may refer to the Additional Tips section at the end of this manual.) When connection
is made the user will be prompted for a user name and password. For the purpose of the GUI ses-
sion, the default user name is webuser and the password is csi1234. This can also be changed
as required. Internet access is not required to use the GUI. (Note: If you are connecting using a
laptop, verify that your Ethernet port is powered. Some laptops will not allow Ethernet connection
when on battery power. If this is the case with the laptop you are using you will need to plug it in or
update the power settings.)
System Status
Web based GUI Session

-18-
If the user selects Local Network from the System Status page, the following screen is displayed
and from here network confi guration can be modifi ed as required. The default is set to Static. Check
with your IT department for explanation and approval of the DHCP and DHCP Server options you
plan to use before you select them. *NOTE: In units with software version 2.2.4 or prior, only letters,
numbers and underscores are acceptable nomenclature. In units with software version 2.3.0 and up,
Underscores are not acceptable; however, hyphens are acceptable.
After any changes are made press the refresh button to review the fi elds and ensure the change
made is correct. Note: changing network settings will cause the current TCP/IP connection to fail
because the change will take effect immediately. From here the user may return to the System Status
screen or click on the other options.
Local Network

-19-
If the user would like to modify RF confi guration click on the words RF Confi guration in the navigation
box and the screen below is displayed.
The user inputs the gain value desired. Gain values from 53.5 dB to 85.0 dB may be selected. The
repeater will not allow the user to set values outside this range. If a new fi lter set is required, the new
fi lter may be selected from the “ Program a Filter page” below.
The user may select the desired fi lter by pressing the band/sub-band and modulation selection
buttons. Undesired bands/sub-bands if lit will require the user to manually “deselect” them before
programming. Pressing the Program button will complete the selection and load the desired fi lter.
The time required to complete this process will take just a few moments. Note: If the fi lter desired
is not currently in the unit, additional fi lters along with instructions on how to load them are available
by contacting CSI.
RF Confi guration
Program a Filter

-20-
To change SNMP settings click SNMP Confi guration in the navigation box, the screen below will be
displayed. If the user is not well versed in Simple Network Management Protocol he or she should
check with their IT professional for proper setting requirements.
Remote Network
SNMP Confi guration
If the repeater includes a USB modem kit, click on Remote Network in the navigation box and the
screen below is displayed. Highlight the carrier on whose network the repeater and modem will
be confi gured and click the Change Settings button. Refer to the documentation included with the
modem kit for additional information on confi guring the modem. If the repeater is connected to an
ethernet device for remote access and/or monitoring, this feature must be disabled.

-21-
By clicking System Health the current state of the repeater can be reviewed.
Should a software install or upgrade be needed it can be done from the Install & Upload screen
shown below. As with the other screens it can be reached by clicking the words in the
navigation box. Contact CSI for updates and instructions.
System Health
Install & Upload
***The user may clear LED indicators, alarms and the Event Log by clicking the Clear Log button.
***
**** If required, visit the “System Health” screen and click on “Trigger Test Alarm” and wait for
confi rmation that the Service Provider representative that is responsible for monitoring the repeater
has been notifi ed of the alarm. Be sure to “Clear All Logs” prior to logging out of the Web Interface.
****

-22-
If a reboot of the repeater becomes neces-
sary click on the Reboot option in the
navigation box and the Reboot page is
displayed.
Reboot
The Log Confi guration page provides the user with the means to modify
three aspects of how log fi les are created and stored as shown below.
Log Confi guration
Alarm Confi guration
The Alarm Confi guration page allows the user to specify what
events will trigger an alarm.
*NOTE: Letters, numbers & hyphens are the only acceptable
nomenclature for the Location fi eld and hyphens may not be
used as the fi rst or last character.
E-mail Confi guration
E-mail Confi guration page allows the user to enter up
to fi ve E-mail addresses to which the repeater can send
specifi ed alarm messages when the repeater is connected
via ethernet or wireless modem and E-mail Alarm Notifi ca-
tion or Remote Networking are enabled. *NOTE: In all
fi elds the software will not allow the user to enter invalid
characters.

-23-
To end the session exit the browser, the user will be automatically logged out.
Figure 1 Figure 2
Local access to the repeater TMI, also known as the console interface, is made by connecting a
serial cable (optional), as shown in fi gure 1, from the serial connector of the laptop to either of the
serial ports on the bottom end panel of the repeater. These connectors are labeled COM 1 and COM
2. In some cases, if the gender of the connector is not the same as shown in fi gure 1, a null modem
adapter (optional) as shown in fi gure 2 may also be required.
Text Menu Interface (Local Access)
By clicking on the Change Password link the user is brought to the Change Password page. From here he or she can quickly
and easily reset the password for the unit. A word of warning here be careful when setting the new password. If you forget
what you set your password to you’ll need to contact CSI at 1-877-844-4274 for assistance.
Change Password

-24-
Many terminal emulation programs will work if properly confi gured. In the following description,
“TeraTerm” is used to establish the TMI session. This program is readily available via the Internet
and is free from Ayera Technologies at:
http://www.ayera.com/teraterm/
TeraTerm Pro Web works on Windows 95/98, 2000, XP. Here is the latest TeraTerm Pro Web
release:
Version 3.1.3, October 8, 2002. ttpro313.zip
When the program is started, the following screen is displayed.
Select the Serial radio button and press OK as shown below.
Note: It may be necessary, in the System Properties section of the control panel; using Device
Manager to determine what COM port your computer uses for the communications port. In this
case it is COM 1. This is not to be confused with the serial port on the bottom panel of the repeater
labeled COM 1.
Terminal Emulation Program

-25-
Pressing “OK” will open up a blank dialog screen. Go to the setup dropdown menu and
select Serial port to make changes to the serial port setup.
Confi gure the terminal program for the correct COM port, in this case COM 1 and 115200
baud rate as shown below.
Terminal Emulation Set-up

-26-
After completing the serial port changes (pressing the enter key will be required to complete the ac-
tion) the user will be prompted for a user name and password. The default user name is “user”. The
password is “csi1234”. After entering the password and pressing return the TMI main menu will
appear. Note: by default the Set Parameters option is disabled. To re-enable the user will press 1 and
will be prompted for a user name and password. The default user name is csi and the password is
csi1234.
The actions displayed
are self-explanatory.
Pressing “1” will
continue to expand
this session screen
and allow the following
parameters to be set.
TMI Login

-27-
After selecting option 1, downlink, the current user gain is displayed and the option to change it is
accomplished by typing the desired gain at the prompt. The user is then returned to the previous
menu.
Each “Set Parameter” selection, when chosen will be expanded to allow changing or setting of that
parameter. For example from the Link Confi guration menu on the previous page, selecting 1 - Adjust
Gain will display the menu shown below.

-28-
All the other options operate in much the same way. Some of the options will offer the user addi-
tional selections and will be self-explanatory. Below is one example of these additional options, the
one shown below is the result of selecting (3) Filter Programming.
Note: Graceful session termination is important. Use Disconnect under the fi le dropdown menu to
terminate a session, otherwise the port may become disabled and force the system to be rebooted.
Remote access to the repeater may be gained through a LAN connection and a terminal emula-
tion program for TCP/IP. As with the serial connection, many terminal emulation programs will
work, if properly confi gured. In the following description, “TeraTerm” is used to establish the Telnet
session. Also, it will be required that the network confi guration of the computer and the repeater
being controlled be set up with the same Sub Net and Sub Net Mask in order to establish a link.
In other words, the IP addresses of both the computer used and the repeater must use the same
group of IP address number sets. For example, the repeater ships with the default IP address of
192.168.1.100 and a Sub Net Mask of 255.255.255.0. In order to connect, the computer to be
used for the link would normally need an IP address of something like 192.168.1.12 with a Sub
Net Mask of 255.255.255.0, the same Sub Net Mask as the repeater. In this example note: the last
digit of the IP address may be any number except 1,100 and 255. Confi guring your PC is normally
fairly straight forward but it does vary somewhat with the operating system involved. If you require
assistance, contact your IT department and they will be able to set up your PC for you or you may
review the Additional Tips Section at the end of the manual.
When the TeraTerm program is started, the following screen is displayed. Change the default
host IP address to the IP address of the repeater to be controlled. In the case of a new install, the
default address is 192.168.1.100 and has been assigned at the factory. Select the service Telnet.
The TCP Port must be 23.
Telnet Session (Remote Access)

-29-
Pressing the “OK” button will bring the user to the following screen, which will require the user to
log in. The default user name is “user”. The default password is “csi1234”.
In the fi eld after the prompt type the user name and password. After typing the password press the
enter key and the main menu will be displayed as shown next.
Telnet Session Login

-30-
Telnet and serial sessions both provide access to the same Text Menu Interface. We have already
shown many of the options available and all are self explanatory, so they will not be repeated.
A modem can also be used to gain remote access to the unit provided the repeater has been prop-
erly equipped. A selection of modems is available as an option. If the modem requires a SIM card
for activation, special requirements must be met for the SIM card to become fully functional, con-
tact the service provider. In addition, an IP address must be obtained and entered into the repeater.
Once the modem has been installed and activated, it can be accessed from any terminal emula-
tion program just as in the serial and Telnet examples provided earlier. Access response time will
depend on many factors, some of which are:
• Quality of the connection (RF signal in the case of wireless modems)
• Technology (CDMA, EDGE, GPRS, etc.)
• Network congestion (Throughput)
When a connection has been established, the same login screen shown in both the serial and
Telnet examples is presented.
Modem Interface (Remote Access with login)

-31-
Instructions to change TCP/IP settings on your Windows computer.
Click in the Network Connections Icon in the Control Panel. See below.
Right click on Local Area Connection - and select “Properties”.
Scroll down to “Internet Protocol (TCP/IP) and click on the “Properties” button.
Additional Tips

-32-
If you are set up to use DHCP, the window shown below will be displayed.
Select “Use the following IP address:” and enter “192.168.1.2.” The subnet mask
should automatically populate to “255.255.255.0”.
Nothing else will need to be chosen or entered. Click “OK”, then “OK again and
retry connection.
A crossover Ethernet cable (supplied) must be used for Web Interface access.
As a reminder, you must verify the Ethernet port on your laptop is powered. If
your laptop is on battery power, the Ethernet port may be inactive by default. If
this is the case simply plug in the laptop to a 110vac source or change the power
settings to enable the Ethernet port when the laptop is using battery power.
-33-
When troubleshooting RF issues, and when surveying challenging RF en-
vironments, it’s important to have a spectrum analyzer capable of measur-
ing the frequency that you are working with. An attenuator should be used
to protect the input, when connected to a source of RF power such as the
repeater or a powered DAS.
Both Uplink and Downlink should be measured. Downlink should be
measured on the donor cable and at the output (server) port of the powered
up repeater, and Uplink at the lead from the DAS (on fi ber/powered DAS’s,
where the lead would connect to the server port on the repeater) and at
the donor port with the repeater powered up. Measurements may also be
necessary at server antenna locations. Your spectrum analyzer will need to
be equipped with a whip antenna for this.
Resolution Bandwidth (RBW) should be set at 200 kHz for GSM and 1 MHz
for CDMA. If you cannot select these values, the closest available values
should be used. Video fi lter should be about one tenth of RBW. Other
settings like span are whatever is appropriate. One should also make sure
that there are no signals above the top of the screen.
If you cannot see an adjacent out of band signal when using the 1 MHz
RBW fi lter, you can decrease the RBW, to see the close-in-frequency sig-
nals. Be sure to set the RBW back when you want to measure the power
level.
Suggested spectrum analyzer setting
RF Notes
To prevent overload of the DSP input stages, the maximum measured level of
in-band or out of band signals should be less than -50 dBm when the DSP gain
is set to 85 dB, -40 dBm when set to 75 dB, etc. This applies when there is one
dominant signal and applies TO BOTH THE DOWNLINK AND UPLINK. If there
are two dominant signals, and the gain is set to 85 dB, then the level of each
signal should be kept to less than -53 dBm. With three signals, each should be
less than -55 dBm. With ten signals each should be less than -60 dBm. This lat-
ter reduction prevents the composite power of the multiple signals from exceed-
ing an acceptable level. Add fi xed attenuators in line with the donor antenna
line/DAS feed to keep signals below the levels indicated above.

-34-
Seller warrants that its products are transferred rightfully
and with good title; that its products are free from any law-
ful security interest or other lien or encumbrance unknown
to Buyer; and that for a period of one year from the date of
installation or fi fteen months from the date of original ship-
ment, whichever period expires fi rst, such products will be
free from defects in material and workmanship which arise
under proper and normal use and service. Buyer’s exclusive
remedy hereunder is limited to Seller’s correction (either at
its plant or at such other place as may be agreed upon be-
tween Seller and Buyer) of such defects by repair or replace-
ment at no cost to Buyer. Transportation costs in connection
with the return of products to Seller’s plant or designated
facility shall be paid by Buyer. The provisions of this warranty
shall be applicable with respect to any product which Seller
replaces pursuant to it. SELLER MAKES NO WARRANTY,
EXPRESS OR IMPLIED, OTHER THAN AS SPECIFICALLY
STATED ABOVE. EXPRESSLY EXCLUDED ARE THE IMPLIED
WARRANTIES OF MERCHANTABILITY AND FITNESS FOR
PURPOSE. THE FOREGOING SHALL CONSTITUTE ALL OF
SELLER’S LIABILITY (EXCEPT AS TO PATENT INFRINGE-
MENT) WITH RESPECT TO THE PRODUCTS. IN NO EVENT
SHALL SELLER BE LIABLE FOR SPECIAL, CONSEQUENTIAL
OR INCIDENTAL DAMAGES, INSTALLATION COSTS, LOST
REVENUE OR PROFITS, OR ANY OTHER COSTS OF ANY NA-
TURE AS A RESULT OF THE USE OF PRODUCTS MANUFAC-
TURED BY THE SELLER, WHETHER USED IN ACCORDANCE
WITH INSTRUCTIONS OR NOT. UNDER NO CIRCUMSTANCES
SHALL SELLER’S LIABILITY TO BUYER EXCEED THE ACTU-
AL SALES PRICE OF THE PRODUCTS PROVIDED HEREUN-
DER. No representative is authorized to assume for Seller any
other liability in connection with the products.
FCC: NVRCSI-DSP25XH-L7, NVRCSI-DSP25XH-U7C IC: 4307A-DSP25XH-L7, 4307A-DSP25XH-U7C
One Year Limited Warranty
Industry Certifi cations/Registration Numbers:
-35-
Index
A
AC Current 14
AC Power Frequency 14
AC Power Speci cations 14
AC Voltage 14
Additional Tips 31
AGC 5
Alarm Con guration 22
APC 5
Application 4
AUI 5
Automatic Gain Control 15
B
Box Weight 14
C
CDMA RHO 15
Change Password 23
Circuit Operational Description 13
Connectors 15
CPU 5
CSI 5
D
DAS 5
DHCP 5
Document Purpose / Intended Users 4
DSP 5
E
EEPROM 5
Email Con guration: 22
Environmental Requirements 14
ERP 5
Event Log 21
Explosive Atmospheres 4
F
FPGA 5
Functional Block Diagram 13
Functional Overview 7
G
Grounding 4
H
Heat Output 14
I
Important Installation Notes 12
Important Safety Information 5
Inadequate isolation 12
Industry Certi cations/Registration
Numbers 34
Input VSWR 15
Install So ware 21
L
LED 5
LED Indicators 7
Lightning Danger 4
Linear Gain 15
Linear Output Power 15
Liner Output Power 15
Local Network 18
Log Con guration 23
login 17
M
Manual Gain Control 15
Maximum RF input Power 15
Modem Interface 30
modulation selection 19
Monitoring & Alarms 9
N
Noise Figure 15
null modem adapter 23
O
OIP3 15
P
Pass Band Ripple 15
Product Registration Information 4
Program a Filter 19
Propagation Delay 15
R
Reboot 22
Relative Humidity 14
Remote Network 20
Repeater Size 14
Resolution Bandwidth 33
RF Con guration 19
RF Notes 33
RMS Vector Error 15
S
SBC 5
serial cable 23
SNMP 5
SNMP Con guration 20
Spurious Emissions & Applicable
Documents 15
Suggested spectrum analyzer setting 33
Surface Coating 14
System Health 21
System Status 18
T
TCP/IP settings 31
Telnet Session 28, 29
Temperature Range 14
terminal emulation programs 24
Terms used in this manual 5
ermal Management 14
TMI 5
troubleshooting RF issues 33
U
UHCI 5
USB 5
USB Interface 8
W
Wall Mounting 11
Warranty 34
Web based GUI Session 17
Weight 14

-36-
Notes

-37-
Notes

-38-
Notes

-39-
Notes

960-1049-410 rev 003