Teledyne 200Eh Em Users Manual API 200EH/EM Operation
200EHEM to the manual 1fdf21b1-0289-439d-97c3-00b08cb545fa
2015-02-03
: Teledyne Teledyne-200Eh-Em-Users-Manual-464565 teledyne-200eh-em-users-manual-464565 teledyne pdf
Open the PDF directly: View PDF  .
.
Page Count: 370 [warning: Documents this large are best viewed by clicking the View PDF Link!]
- MODEL 200EH/EM NITROGEN OXIDES ANALYZER
- SAFETY MESSAGES
- TABLE OF CONTENTS
- LIST OF FIGURES
- LIST OF TABLES
- LIST OF APPENDICES
- 1. M200EH/EM DOCUMENTATION
- 2. SPECIFICATIONS, APPROVALS AND WARRANTY
- 3. GETTING STARTED
- 4. FREQUENTLY ASKED QUESTIONS & GLOSSARY
- 5. OPTIONAL HARDWARE AND SOFTWARE- 5.1. EXTERNAL PUMPS (OPT 10)
- 5.2. RACK MOUNT KITS (OPTS 20-23)
- 5.3. CARRYING STRAP HANDLE (OPT 29)
- 5.4. CURRENT LOOP ANALOG OUTPUTS (OPT 41)
- 5.5. PARTICULATE FILTER KIT (OPT 42A)
- 5.6. OZONE SUPPLY FILTER (OPT 49)
- 5.7. CALIBRATION VALVE OPTIONS
- 5.8. OXYGEN SENSOR (OPT 65)
- 5.9. COMMUNICATION OPTIONS
- 5.10. SAMPLE GAS CONDITIONERS (OPTS 86 & 88)
- 5.11. ALARM RELAY OPTION (OPT 67)
- 5.12. SPECIAL SOFTWARE FEATURES
- 5.13. ADDITIONAL MANUAL (OPT 70)
- 5.14. EXTENDED WARRANTY (OPTS 92 & 93)
 
- 6. OPERATING INSTRUCTIONS- 6.1. OVERVIEW OF OPERATING MODES
- 6.2. SAMPLE MODE
- 6.3. CALIBRATION MODE
- 6.4. SETUP MODE
- 6.5. SETUP ( CFG: VIEWING THE ANALYZER’S CONFIGURATION INFORMATION
- 6.6. SETUP ( ACAL: AUTOMATIC CALIBRATION
- 6.7. SETUP ( DAS - USING THE DATA ACQUISITION SYSTEM (iDAS)
- 6.8. SETUP ( RNGE: RANGE UNITS AND DILUTION CONFIGURATION
- 6.9. SETUP ( PASS: PASSWORD FEATURE
- 6.10. SETUP ( CLK: SETTING THE INTERNAL TIME-OF-DAY CLOCK
- 6.11. SETUP ( MORE ( COMM: SETTING UP THE ANALYSER’S COMMUNICATION PORTS- 6.11.1. ANALYZER ID
- 6.11.2. COM PORT DEFAULT SETTINGS
- 6.11.3. RS-232 COM PORT CABLE CONNECTIONS
- 6.11.4. RS-485 CONFIGURATION OF COM2
- 6.11.5. DTE AND DCE COMMUNICATION
- 6.11.6. ETHERNET CARD CONFIGURATION
- 6.11.7. MULTIDROP RS-232 SET UP
- 6.11.8. COM PORT COMMUNICATION MODES
- 6.11.9. COM PORT BAUD RATE
- 6.11.10. COM PORT TESTING
 
- 6.12. SETUP ( MORE ( VARS: INTERNAL VARIABLES (VARS)
- 6.13. SETUP ( MORE ( DIAG: DIAGNOSTICS MENU
- 6.14. SETUP – ALRM: USING THE OPTIONAL GAS CONCENTRATION ALARMS (OPT 67)
- 6.15. REMOTE OPERATION OF THE ANALYZER
 
- 7. CALIBRATION PROCEDURES
- 8. EPA PROTOCOL CALIBRATION
- 9. INSTRUMENT MAINTENANCE- 9.1. MAINTENANCE SCHEDULE
- 9.2. PREDICTIVE DIAGNOSTICS
- 9.3. MAINTENANCE PROCEDURES- 9.3.1. CHANGING THE SAMPLE PARTICULATE FILTER
- 9.3.2. CHANGING THE O3 DRYER PARTICULATE FILTER
- 9.3.3. MAINTAINING THE EXTERNAL SAMPLE PUMP
- 9.3.4. CHANGING THE PUMP AND IZS DUST FILTERS
- 9.3.5. CHANGING THE EXTERNAL ZERO AIR SCRUBBER
- 9.3.6. CHANGING THE NO2 CONVERTER
- 9.3.7. CLEANING THE REACTION CELL
- 9.3.8. CHANGING CRITICAL FLOW ORIFICES
- 9.3.9. CHECKING FOR LIGHT LEAKS
 
 
- 10. THEORY OF OPERATION- 10.1. MEASUREMENT PRINCIPLE
- 10.2. CHEMILUMINESCENCE DETECTION
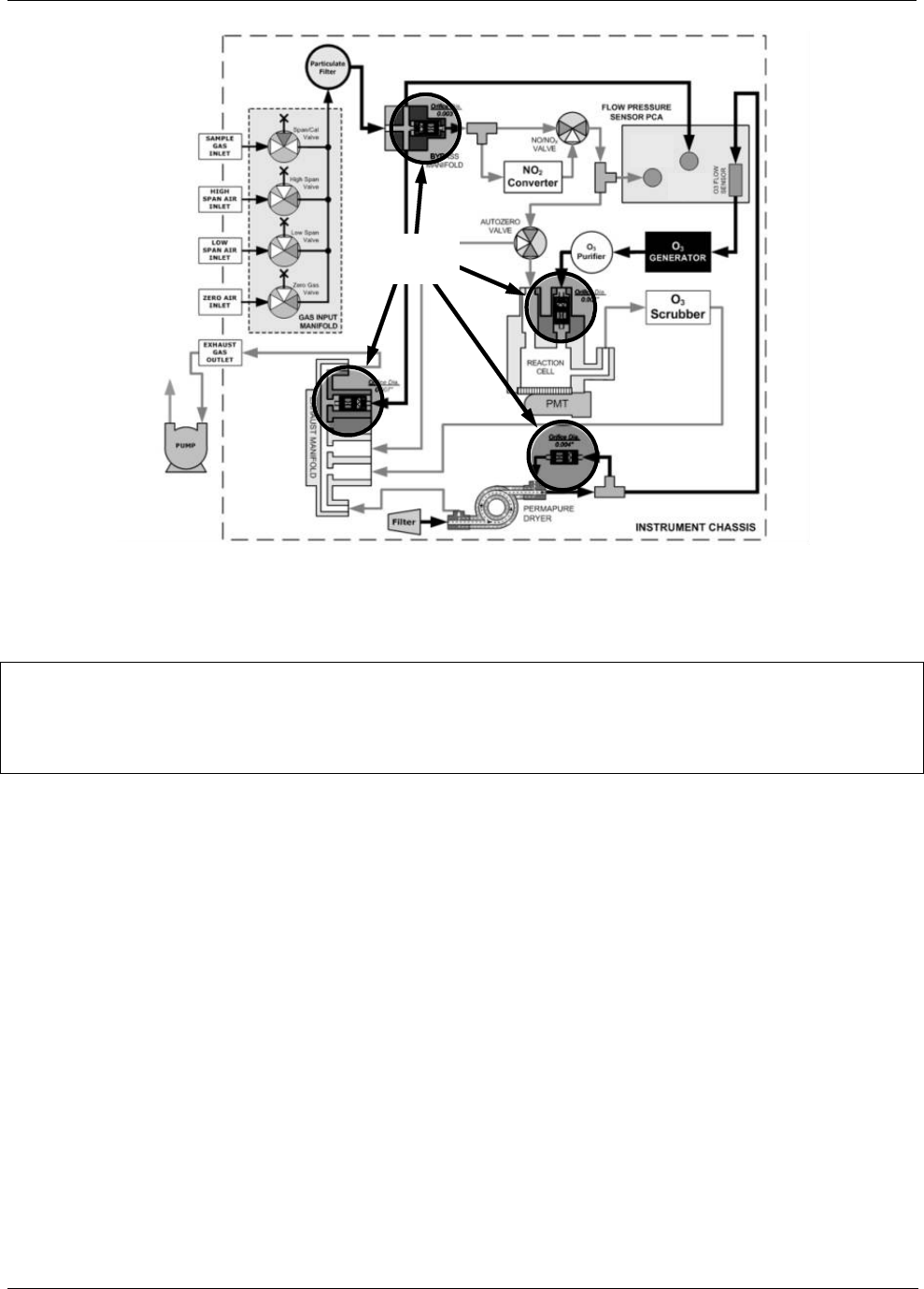
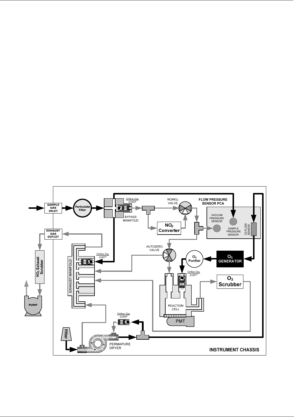
- 10.3. PNEUMATIC OPERATION- 10.3.1. PUMP AND EXHAUST MANIFOLD
- 10.3.2. SAMPLE GAS FLOW
- 10.3.3. FLOW RATE CONTROL - CRITICAL FLOW ORIFICES
- 10.3.4. SAMPLE PARTICULATE FILTER
- 10.3.5. OZONE GAS AIR FLOW
- 10.3.6. O3 GENERATOR
- 10.3.7. PERMA PURE® DRYER
- 10.3.8. OZONE SUPPLY AIR FILTER
- 10.3.9. OZONE SCRUBBER
- 10.3.10. PNEUMATIC SENSORS
- 10.3.11. DILUTION MANIFOLD
 
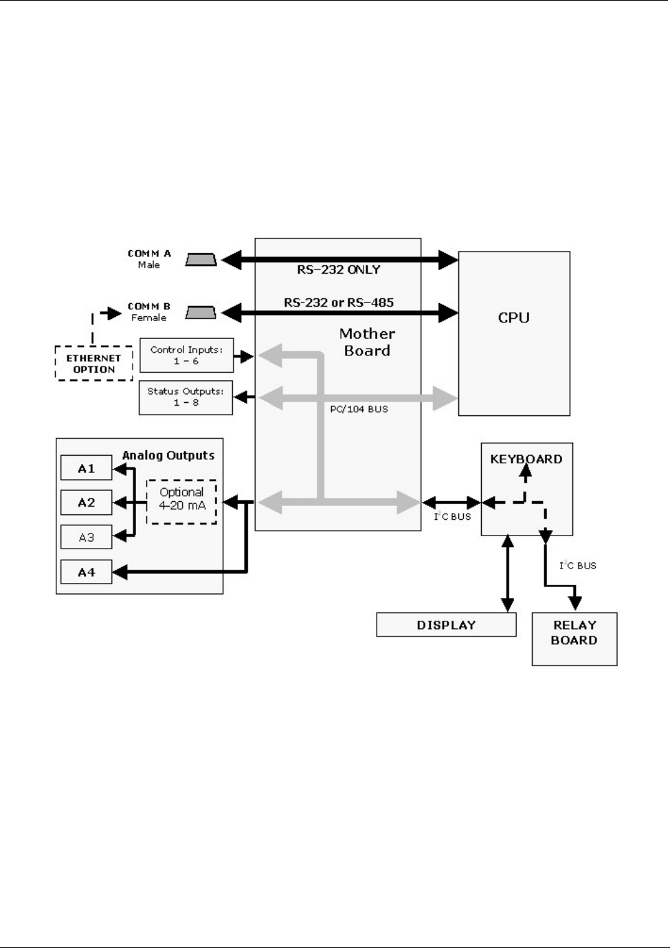
- 10.4. ELECTRONIC OPERATION- 10.4.1. CPU
- 10.4.2. SENSOR MODULE, REACTION CELL
- 10.4.3. PHOTO MULTIPLIER TUBE (PMT)
- 10.4.4. PMT COOLING SYSTEM.
- 10.4.5. PMT PREAMPLIFIER
- 10.4.6. PNEUMATIC SENSOR BOARD
- 10.4.7. RELAY BOARD
- 10.4.8. STATUS LEDS & WATCH DOG CIRCUITRY
- 10.4.9. MOTHERBOARD
- 10.4.10. ANALOG OUTPUTS
- 10.4.11. EXTERNAL DIGITAL I/O
- 10.4.12. I2C DATA BUS
- 10.4.13. POWER-UP CIRCUIT
 
- 10.5. POWER DISTRIBUTION &CIRCUIT BREAKER
- 10.6. COMMUNICATIONS INTERFACE
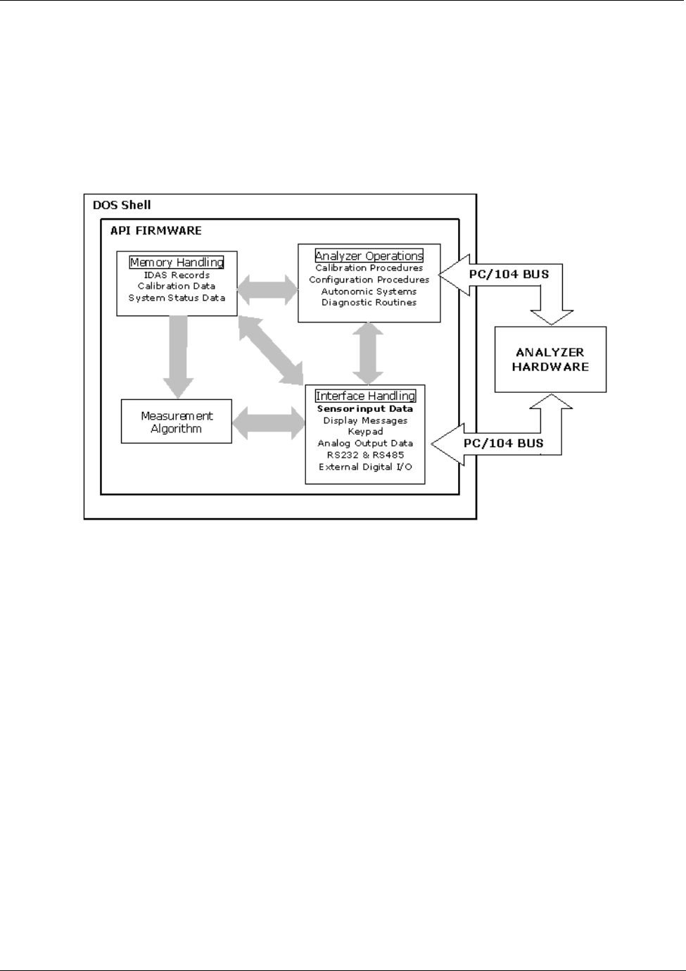
- 10.7. SOFTWARE OPERATION
 
- 11. TROUBLESHOOTING & REPAIR- 11.1. GENERAL TROUBLESHOOTING
- 11.2. GAS FLOW PROBLEMS
- 11.3. CALIBRATION PROBLEMS
- 11.4. OTHER PERFORMANCE PROBLEMS
- 11.5. SUBSYSTEM CHECKOUT- 11.5.1. SIMPLE VACUUM LEAK AND PUMP CHECK
- 11.5.2. DETAILED PRESSURE LEAK CHECK
- 11.5.3. PERFORMING A SAMPLE FLOW CHECK
- 11.5.4. AC POWER CONFIGURATION
- 11.5.5. DC POWER SUPPLY TEST POINTS
- 11.5.6. I2C BUS
- 11.5.7. KEYBOARD / DISPLAY INTERFACE
- 11.5.8. GENREAL RELAY BOARD DIAGNOSTIC
- 11.5.9. MOTHERBOARD
- 11.5.10. CPU
- 11.5.11. RS-232 COMMUNICATION
- 11.5.12. PMT SENSOR
- 11.5.13. PMT PREAMPLIFIER BOARD
- 11.5.14. HIGH VOLTAGE POWER SUPPLY
- 11.5.15. PNEUMATIC SENSOR ASSEMBLY
- 11.5.16. NO2 CONVERTER
- 11.5.17. O3 GENERATOR
- 11.5.18. BOX TEMPERATURE
- 11.5.19. PMT TEMPERATURE
 
- 11.6. REPAIR PROCEDURES
- 11.7. REMOVING / REPLACING THE RELAY PCA FROM THE INSTRUMENT
- 11.8. TECHNICAL ASSISTANCE
 
- 12. A PRIMER ON ELECTRO-STATIC DISCHARGE
- 03_Addendum-ref-06116, M300EM-EH, 3-Port RCell.pdf
- 04_M200EH-EM Manual - Appendix A_Ref-05147.pdf- APPENDIX A - Version Specific Software Documentation- APPENDIX A-1: M200EH/EM Software Menu Trees, Revision F.0
- APPENDIX A-2: Setup Variables For Serial I/O, Revision F.0
- APPENDIX A-3: Warnings and Test Functions, Revision F.0
- APPENDIX A-4: M200EH/EM Signal I/O Definitions, Revision F.0
- APPENDIX A-5: M200EH/EM iDAS Functions, Revision F.0
- APPENDIX A-6: Terminal Command Designators, Revision F.0
 
 
- APPENDIX A - Version Specific Software Documentation
- 05_M200EH-EM Manual - Appendix B-Assembled_Ref-05148D.pdf
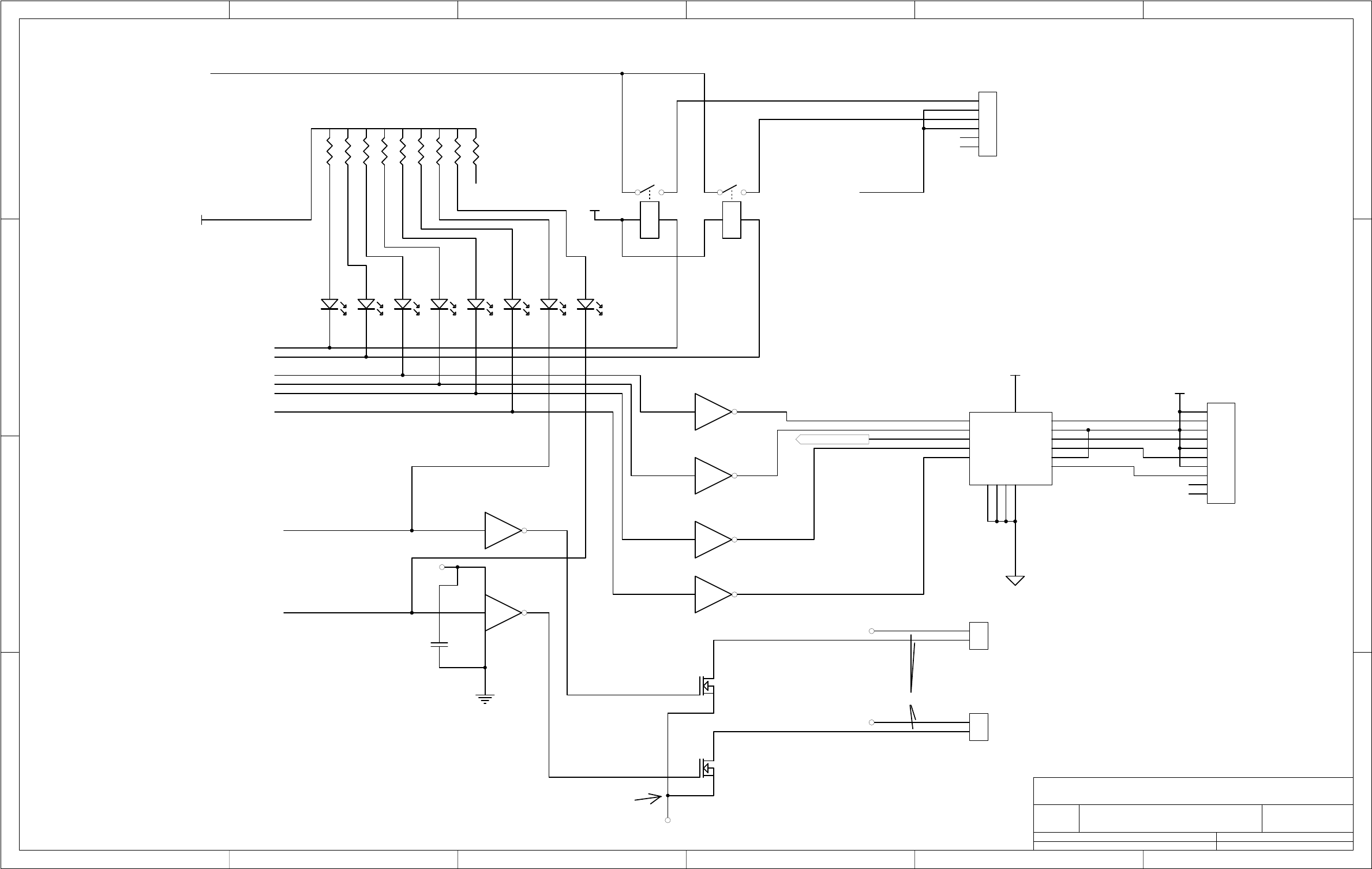
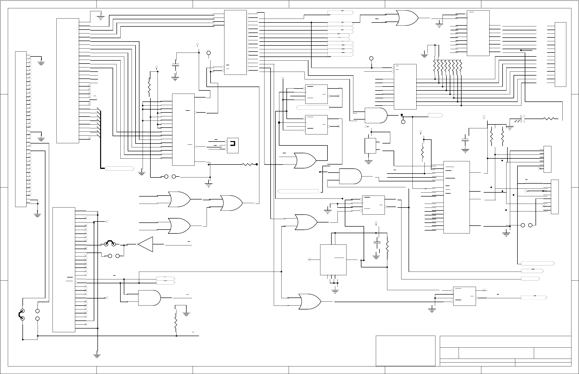
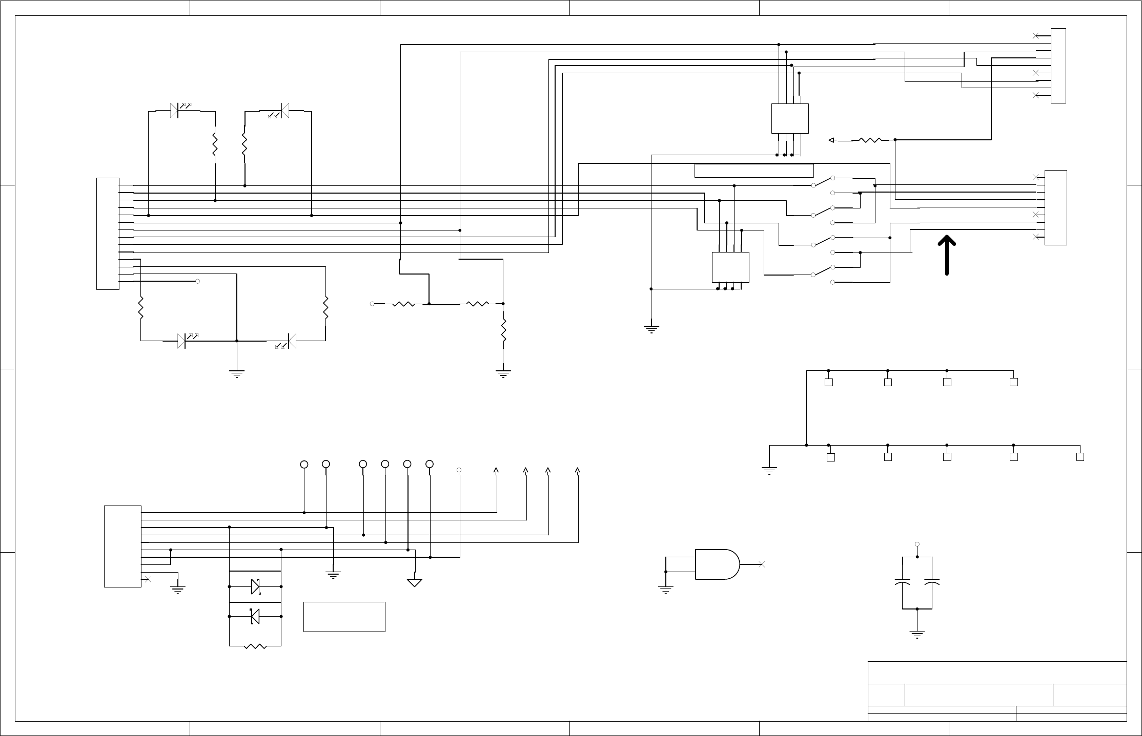
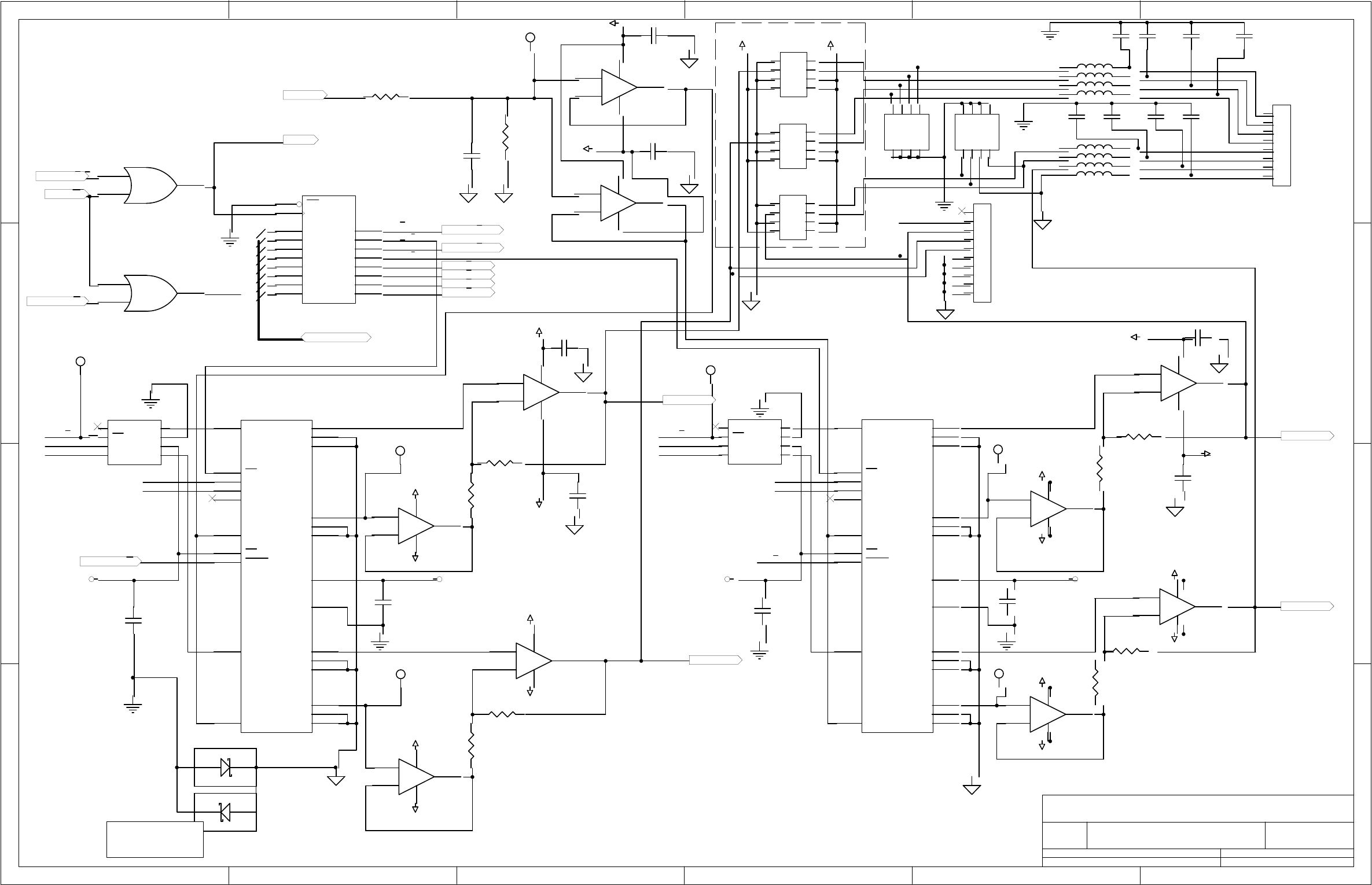
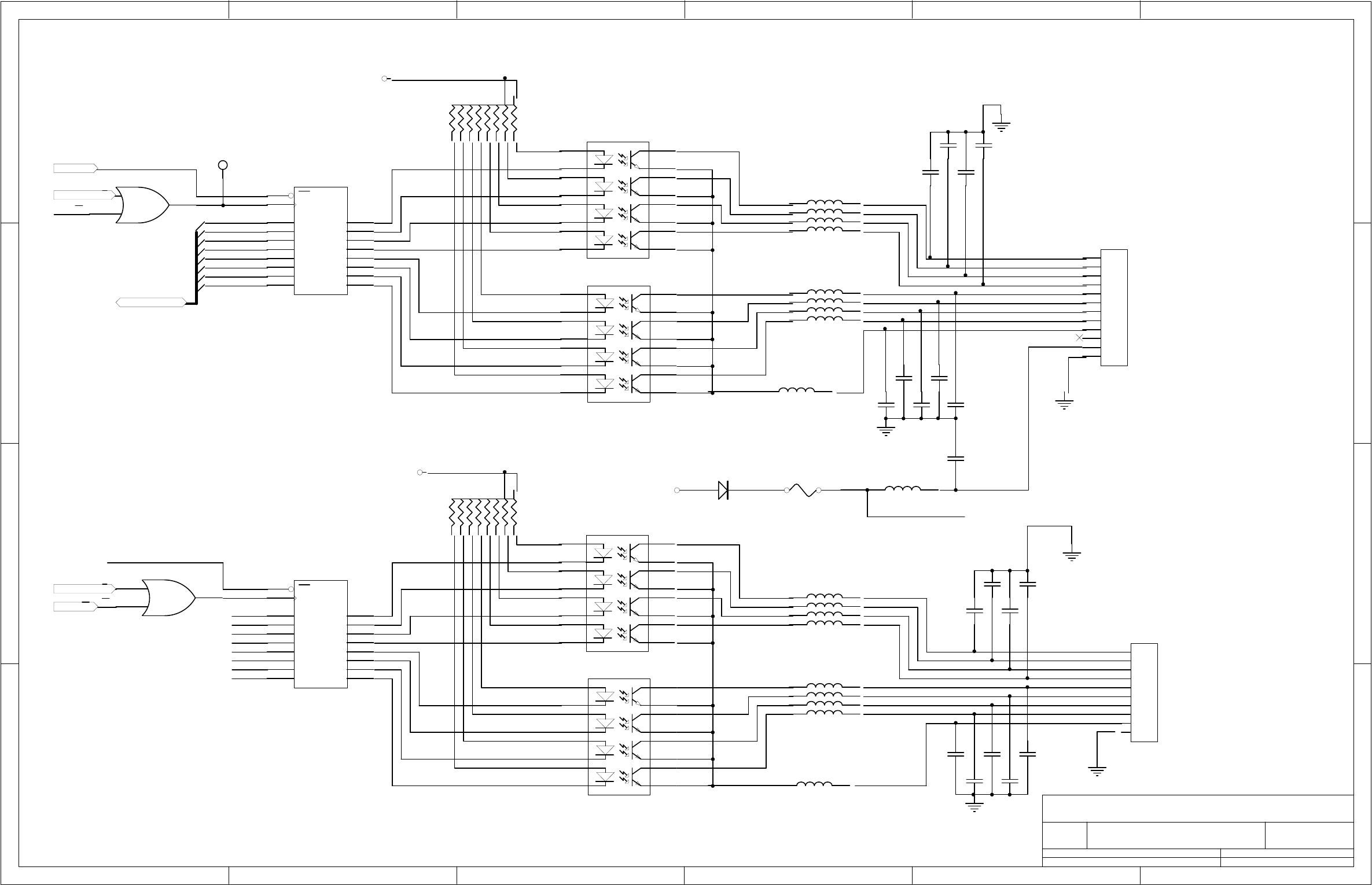
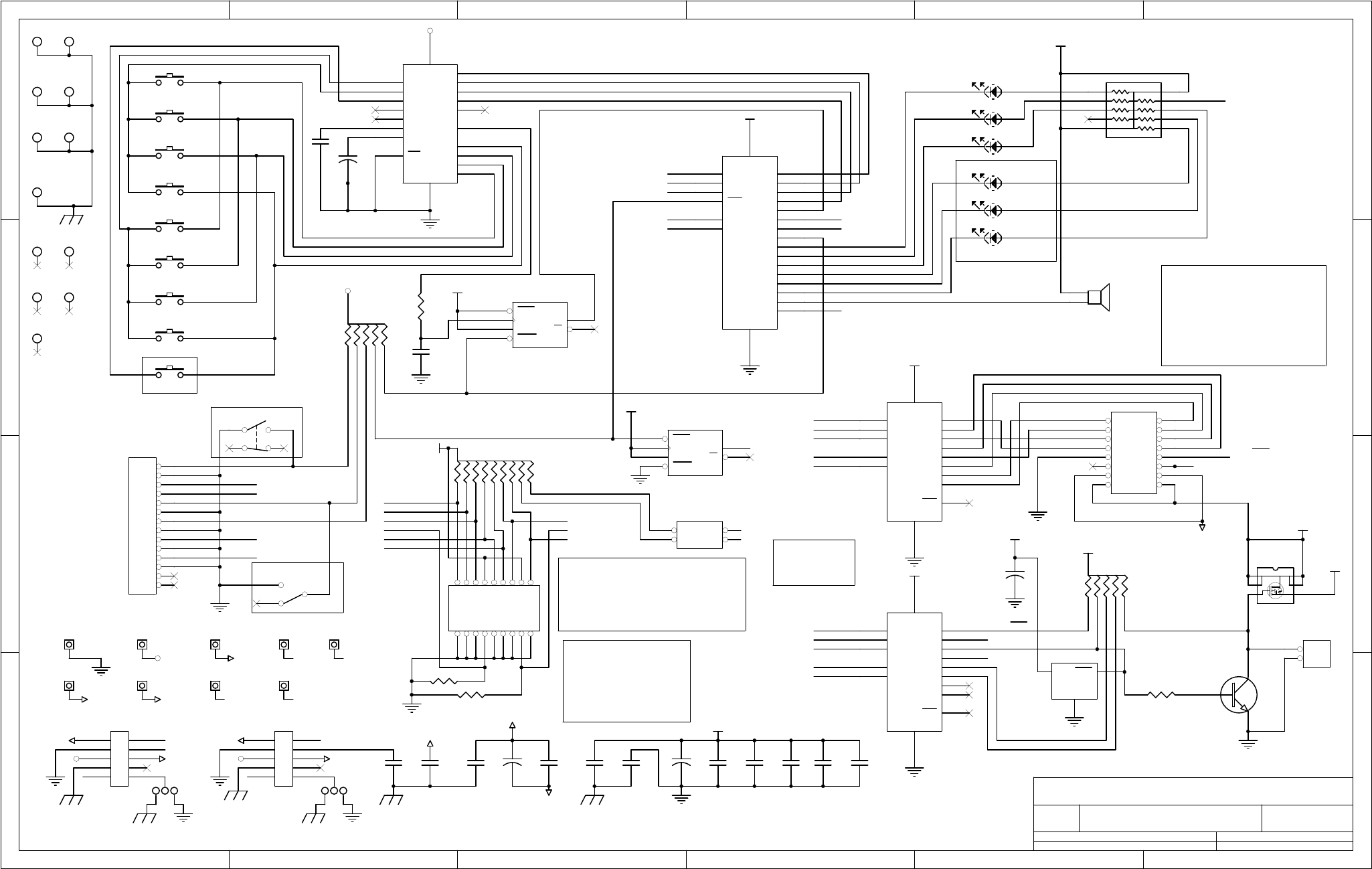
- 07_M200EH-EM Manual - Appendix D-Cvr-and-Schem_Ref-05150D.pdf- APPENDIX D: Diagrams and Schematics
- M200E_Interconnect-List_Ref-04496D.pdf
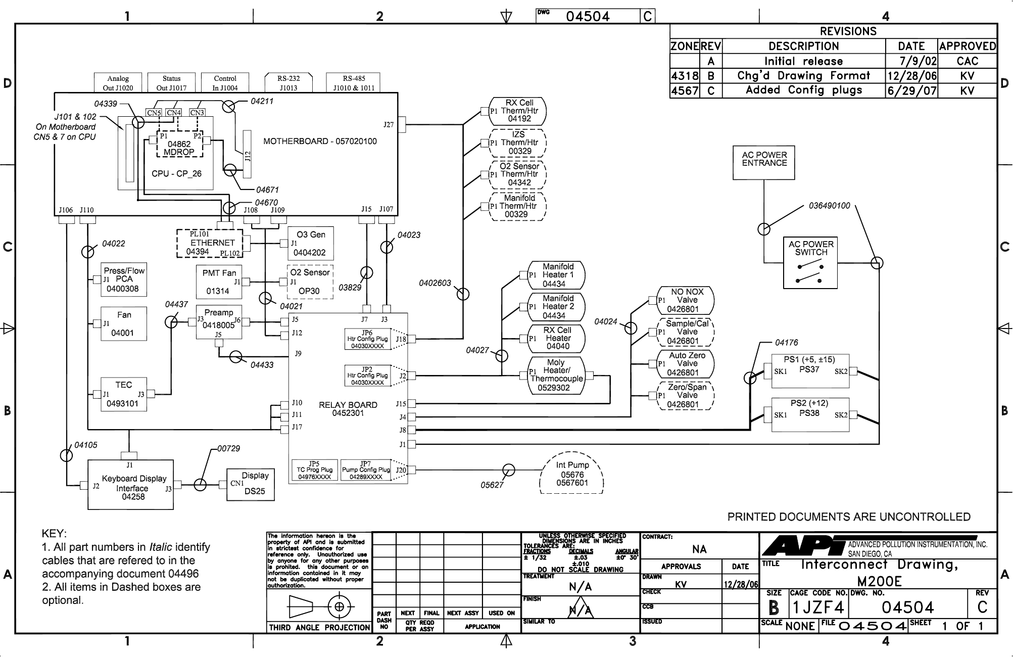
- 04521 - M200EH-EM Schem.pdf- APPENDIX D: Diagrams and Schematics- 04504 Document, M200EH/EM Electronic Interconnect Diagram
- 04496 Document, M200EH/EM Electronic Interconnect Listing
- 01669 PCA 016680300, Ozone generator board
- 01840 PCA Thermo-electric cooler board
- 03632 PCA 03631, 0-20mA Driver
- 03956 PCA 039550200, Relay Board
- 05703 PCA 05702, Motherboard, E-series, Gen 4
- 04259 PCA 04258, Keyboard & Display Driver
- 04354 PCA 04003, Pressure/Flow Transducer Interface
- 04395 PCA 4394, Ethernet board (optional equipment)
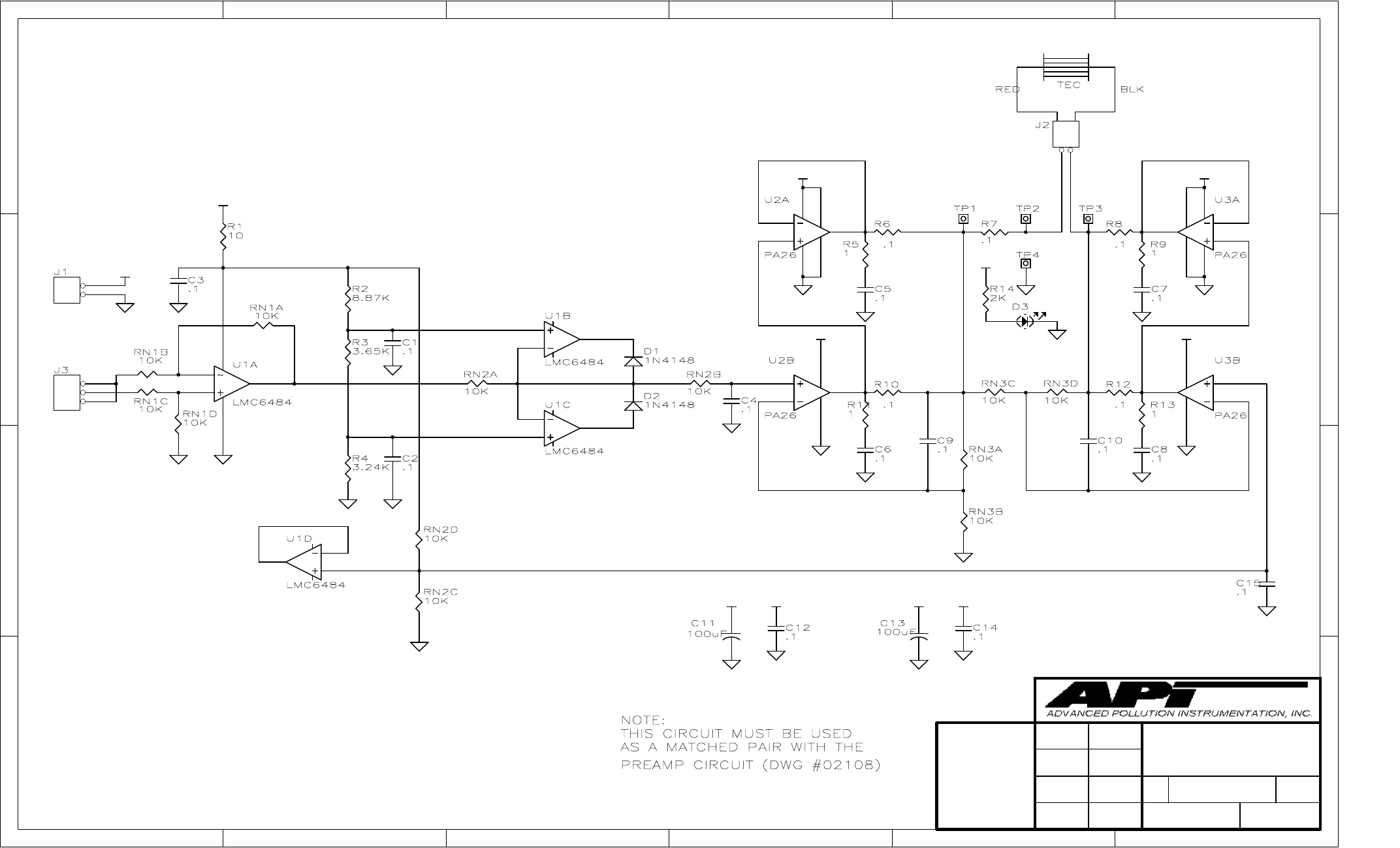
- 04181 PCA 041800200, PMT pre-amplifier board
- 04468 PCA, 04467, Analog Output E-Series
 
 
- APPENDIX D: Diagrams and Schematics
 
- 03_Addendum-ref-06116, M300EM-EH, 3-Port RCell.pdf

INSTRUCTION MANUAL 
MODEL 200EH/EM 
NITROGEN OXIDES ANALYZER 
© TELEDYNE ADVANCED POLLUTION INSTRUMENTATION 
9480 CARROLL PARK DRIVE 
SAN DIEGO, CA 92121-5201 
USA 
Toll-free Phone: 800-324-5190 
Phone: 858-657-9800 
Fax: 858-657-9816 
Email: api-sales@teledyne.com 
Website: http://www.teledyne-api.com/ 
 04521 
 Rev. C 
 DCN 5731 
Copyright 2007-2010 
Teledyne Advanced Pollution Instrumentation 
14 May 2010 

Teledyne API - Model 200EH/EM Operation Manual  Safety Messages 
 i 
SAFETY MESSAGES 
Your safety and the safety of others is very important.  We have provided many important safety messages in 
this manual.  Please read these messages carefully. 
A safety message alerts you to potential hazards that could hurt you or others.  Each safety message is 
associated with a safety alert symbol.  These symbols are found in the manual and inside the instrument.  The 
definition of these symbols is described below: 
GENERAL SAFETY HAZARD: Refer to the instructions for details on the specific 
hazard. 
CAUTION: Hot Surface Warning. 
CAUTION: Electrical Shock Hazard. 
TECHNICIAN SYMBOL: All operations marked with this symbol are to be 
performed by qualified maintenance personnel only. 
CAUTION 
The analyzer should only be used for the purpose and in the manner described in this 
manual.  If you use the analyzer in a manner other than that for which it was intended, 
unpredictable behavior could ensue with possible hazardous consequences. 
NOTE 
Technical Assistance regarding the use and maintenance of the  
Model 200EH/EM NOx Analyzer or any other Teledyne Instruments product  
can be obtained by: 
Contacting Teledyne Instruments’ Customer Service Department at 800-324-5190  
or  
Via the internet  at http://www.teledyne-api.com/inquiries.asp  
04521C (DCN5731)

ii 
This page intentionally left blank. 
04521C (DCN5731)

Teledyne API - Model 200EH/EM Operation Manual  Table of Contents 
 iii 
TABLE OF CONTENTS 
1. M200EH/EM Documentation....................................................................................................................................................1 
1.1. Using This Manual............................................................................................................................................................1 
2. Specifications, Approvals and Warranty...................................................................................................................................3 
2.1. M200EH/EM Operating Specifications .............................................................................................................................3 
2.2. CE Mark Compliance .......................................................................................................................................................4 
2.3. Warranty...........................................................................................................................................................................4 
3. Getting Started.........................................................................................................................................................................7 
3.1. Unpacking and Initial Setup..............................................................................................................................................7 
3.1.1. M200EH/EM Layout..................................................................................................................................................8 
3.1.2. Electrical Connections ............................................................................................................................................10 
3.1.2.1. Power Connection...........................................................................................................................................10 
3.1.2.2. Analog Output Connections ............................................................................................................................11 
3.1.2.3. Connecting the Status Outputs .......................................................................................................................12 
3.1.2.4. Connecting the Control Inputs.........................................................................................................................13 
3.1.2.5. Connecting the Serial Ports ............................................................................................................................14 
3.1.2.6. Connecting to a LAN or the Internet................................................................................................................14 
3.1.2.7. Connecting to a Multidrop Network .................................................................................................................14 
3.1.3. Pneumatic Connections..........................................................................................................................................15 
3.1.3.1. Calibration Gases ...........................................................................................................................................16 
3.1.3.2. Pneumatic Connections to M200EH/EM Basic Configuration: ........................................................................18 
3.1.3.3. Connections with Internal Valve Options Installed ..........................................................................................19 
3.2. Initial Operation ..............................................................................................................................................................20 
3.2.1. Startup ....................................................................................................................................................................20 
3.2.2. Warm-Up ................................................................................................................................................................22 
3.2.3. Warning Messages.................................................................................................................................................22 
3.2.4. Functional Check....................................................................................................................................................24 
3.3. Calibration ......................................................................................................................................................................25 
3.3.1. Basic NOx Calibration Procedure............................................................................................................................25 
3.3.2. Basic O2 Sensor Calibration Procedure..................................................................................................................28 
3.3.2.1. O2 Calibration Setup .......................................................................................................................................28 
3.3.2.2. O2 Calibration Method ....................................................................................................................................28 
3.3.3. Interferences for NOX Measurements .....................................................................................................................31 
4. Frequently Asked Questions & Glossary................................................................................................................................33 
4.1. Frequently Asked Questions ..........................................................................................................................................33 
4.2. Glossary .........................................................................................................................................................................34 
5. Optional Hardware and Software ........................................................................................................................................... 37 
5.1. External Pumps (OPT 10) ..............................................................................................................................................37 
5.2. Rack Mount Kits (OPTs 20-23)....................................................................................................................................... 37 
5.3. Carrying Strap Handle (OPT 29) ....................................................................................................................................38 
5.4. Current Loop Analog Outputs (OPT 41) .........................................................................................................................39 
5.4.1. Converting Current Loop Analog Outputs to Standard Voltage Outputs.................................................................39 
5.5. Particulate Filter Kit (OPT 42A) ......................................................................................................................................40 
5.6. Ozone Supply Filter (OPT 49) ........................................................................................................................................40 
5.7. Calibration Valve Options ...............................................................................................................................................40 
5.7.1. Zero/Span Valves (OPT 50) ...................................................................................................................................40 
5.7.2. Second Range span Valve (OPT 52)......................................................................................................................42 
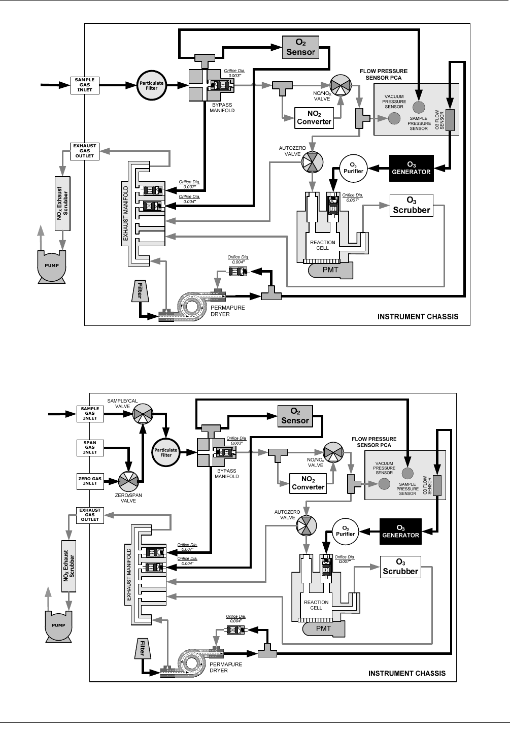
5.8. Oxygen Sensor (OPT 65)...............................................................................................................................................45 
5.8.1. Theory of Operation................................................................................................................................................45 
5.8.1.1. Paramagnetic measurement of O2..................................................................................................................45 
5.8.1.2. Operation Within the M200EH/EM Analyzer ................................................................................................... 46 
5.8.1.3. Pneumatic Operation of the O2 Sensor...........................................................................................................46 
5.8.2. Zero Air Scrubber (OPT 64B) .................................................................................................................................48 
5.8.3. Zero Air Scrubber Maintenance Kit (OPT 43) .........................................................................................................48 
5.8.4. M200EH/EM Expendables Kit (OPT 42).................................................................................................................48 
5.8.5. M200EH/EM Spare Parts Kit (OPT 43)...................................................................................................................48 
5.9. Communication Options .................................................................................................................................................48 
5.9.1. RS232 Modem Cables (OPTs 60 and 60A)............................................................................................................48 
5.9.2. RS-232 Multidrop (OPT 62) ....................................................................................................................................49 
5.9.3. Ethernet (OPT 63) ..................................................................................................................................................49 
5.10. Sample Gas Conditioners (OPTs 86 & 88)...................................................................................................................50 
04521C (DCN5731)

iv 
5.11. Alarm Relay Option (OPT 67).......................................................................................................................................51 
5.12. Special Software Features ...........................................................................................................................................53 
5.12.1. Maintenance Mode Switch....................................................................................................................................53 
5.12.2. Second Language Switch .....................................................................................................................................53 
5.12.3. Dilution Ratio Option.............................................................................................................................................53 
5.13. Additional Manual (OPT 70) .........................................................................................................................................53 
5.14. Extended Warranty (OPTs 92 & 93).............................................................................................................................54 
6. Operating Instructions ............................................................................................................................................................55 
6.1. Overview of Operating Modes ........................................................................................................................................55 
6.2. Sample Mode .................................................................................................................................................................57 
6.2.1. Test Functions ........................................................................................................................................................57 
6.2.2. Warning Messages.................................................................................................................................................59 
6.3. Calibration Mode ............................................................................................................................................................60 
6.3.1. Calibration Functions ..............................................................................................................................................60 
6.4. SETUP MODE................................................................................................................................................................61 
6.5. SETUP  CFG: Viewing the Analyzer’s Configuration Information ...............................................................................62 
6.6. SETUP  ACAL: Automatic Calibration.........................................................................................................................62 
6.7. SETUP  DAS -  Using the Data Acquisition System (iDAS) ........................................................................................63 
6.7.1. iDAS Structure........................................................................................................................................................64 
6.7.1.1. iDAS Channels................................................................................................................................................64 
6.7.1.2. iDAS Parameters ............................................................................................................................................65 
6.7.1.3. iDAS Triggering Events...................................................................................................................................65 
6.7.2. Default iDAS Channels ...........................................................................................................................................66 
6.7.2.1. Viewing iDAS Data and Settings.....................................................................................................................68 
6.7.2.2. Editing iDAS Data Channels ...........................................................................................................................69 
6.7.2.3. Trigger Events.................................................................................................................................................70 
6.7.2.4. Editing iDAS Parameters ................................................................................................................................71 
6.7.2.5. Sample Period and Report Period ..................................................................................................................73 
6.7.2.6. Number of Records.........................................................................................................................................75 
6.7.2.7. RS-232 Report Function .................................................................................................................................76 
6.7.2.8. Compact Report..............................................................................................................................................76 
6.7.2.9. Starting Date...................................................................................................................................................76 
6.7.2.10. Disabling/Enabling Data Channels................................................................................................................77 
6.7.2.11. HOLDOFF Feature .......................................................................................................................................77 
6.7.3. Remote iDAS Configuration.................................................................................................................................... 78 
6.8. SETUP  RNGE: Range Units and Dilution Configuration............................................................................................ 80 
6.8.1. Range Units............................................................................................................................................................80 
6.8.2. Dilution Ratio ..........................................................................................................................................................81 
6.9. SETUP  PASS: Password Feature .............................................................................................................................82 
6.10. SETUP  CLK: Setting the Internal Time-of-Day Clock ..............................................................................................84 
6.11. SETUP  MORE  COMM: Setting Up the Analyser’s Communication Ports ...........................................................86 
6.11.1. Analyzer ID ...........................................................................................................................................................86 
6.11.2. COM Port Default Settings ...................................................................................................................................87 
6.11.3. RS-232 COM Port Cable Connections .................................................................................................................87 
6.11.4. RS-485 Configuration of COM2............................................................................................................................89 
6.11.5. DTE and DCE Communication .............................................................................................................................90 
6.11.6. Ethernet Card Configuration .................................................................................................................................91 
6.11.6.1. Ethernet Card COM2 Communication Modes and Baud Rate...................................................................... 91 
6.11.6.2. Configuring the Ethernet Interface Option using DHCP ................................................................................91 
6.11.6.3. Manually Configuring the Network IP Addresses ..........................................................................................94 
6.11.6.4. Changing the Analyzer’s HOSTNAME.......................................................................................................... 96 
6.11.7. Multidrop RS-232 Set Up......................................................................................................................................97 
6.11.8. COM Port Communication Modes ........................................................................................................................99 
6.11.9. COM Port Baud Rate..........................................................................................................................................101 
6.11.10. COM Port Testing.............................................................................................................................................102 
6.12. SETUP  MORE  VARS: Internal Variables (VARS) .............................................................................................103 
6.12.1. Setting the Gas Measurement Mode ..................................................................................................................105 
6.13. SETUP  MORE  DIAG: Diagnostics  MENU........................................................................................................106 
6.13.1. Accessing the Diagnostic Features.....................................................................................................................107 
6.13.2. Signal I/O............................................................................................................................................................108 
6.13.3. Analog Output Step Test ....................................................................................................................................109 
6.13.4. ANALOG OUTPUTS and Reporting Ranges...................................................................................................... 110 
6.13.4.1. Analog Output Signals Available on the M200EH/EM................................................................................. 110 
6.13.4.2. Physical Range versus Analog Output Reporting Ranges.......................................................................... 111 
6.13.5. ANALOG I/O CONFIGURATION........................................................................................................................113 
04521C (DCN5731)

Teledyne API - Model 200EH/EM Operation Manual  Table of Contents 
 v 
6.13.5.1. The Analog I/O Configuration Submenu. .................................................................................................... 113 
6.13.5.2. Analog Output Signal Type and Range Selection....................................................................................... 115 
6.13.5.3. Turning the Analog Output Over-Range Feature ON/OFF.......................................................................... 116 
6.13.5.4. Adding a Recorder Offset to an Analog Output........................................................................................... 117 
6.13.5.5. Assigning an iDAS parameter to an Analog Output Channel...................................................................... 118 
Reporting Gas Concentrations via the M200EH/EM Analog Output Channels ........................................118 
6.13.5.6. Setting the Reporting Range Scale for an Analog Output........................................................................... 121 
6.13.5.7. Setting Data Update Rate for an Analog Output .........................................................................................123 
6.13.5.8. Turning an Analog Output On or Off ...........................................................................................................124 
6.13.6. ANALOG OUTPUT CALIBRATION ....................................................................................................................125 
6.13.6.1. Automatic Analog Output Calibration ..........................................................................................................126 
6.13.6.2. Manual Calibration of Analog Output configured for Voltage Ranges ......................................................... 127 
6.13.6.3. Manual Calibration of Analog Outputs configured for Current Loop Ranges .............................................. 128 
6.13.6.4. AIN Calibration............................................................................................................................................131 
6.13.7. OTHER DIAG MENU FUNCTIONS ....................................................................................................................132 
6.13.7.1. Display Sequence Configuration.................................................................................................................132 
6.13.7.2. Optic Test ...................................................................................................................................................135 
6.13.7.3. Electrical Test .............................................................................................................................................136 
6.13.7.4. Ozone Generator Override .........................................................................................................................137 
6.13.7.5. Flow Calibration ..........................................................................................................................................138 
6.14. SETUP – ALRM: Using the optional Gas Concentration Alarms (OPT 67) ................................................................ 139 
6.15. REMOTE OPERATION OF THE ANALYZER ............................................................................................................ 140 
6.15.1. Remote Operation Using the External Digital I/O ...............................................................................................140 
6.15.1.1. Status Outputs ............................................................................................................................................140 
6.15.1.2. Control Inputs..............................................................................................................................................141 
6.15.2. Remote Operation Using the External Serial I/O ................................................................................................142 
6.15.2.1. Terminal Operating Modes ......................................................................................................................... 142 
6.15.2.2. Help Commands in Terminal Mode.............................................................................................................143 
6.15.2.3. Command Syntax .......................................................................................................................................143 
6.15.2.4. Data Types..................................................................................................................................................144 
6.15.2.5. Status Reporting .........................................................................................................................................145 
6.15.2.6. Remote Access by Modem .........................................................................................................................145 
6.15.2.7. COM Port Password Security .....................................................................................................................147 
6.15.2.8. APICOM Remote Control Program .............................................................................................................148 
6.15.3. Additional Communications Documentation .......................................................................................................148 
6.15.4. Using the M200EH/EM with a Hessen Protocol Network....................................................................................149 
6.15.4.1. General Overview of Hessen Protocol ........................................................................................................149 
6.15.4.2. Hessen COMM Port Configuration..............................................................................................................149 
6.15.4.3. Selecting a Hessen Protocol Type ..............................................................................................................150 
6.15.4.4. Setting The Hessen Protocol Response Mode ...........................................................................................151 
6.15.4.5. Hessen Protocol Gas ID .............................................................................................................................152 
6.15.4.6. Setting Hessen Protocol Status Flags.........................................................................................................153 
6.15.4.7. Instrument ID Code.....................................................................................................................................154 
7. Calibration Procedures.........................................................................................................................................................155 
7.1. Calibration Preparations...............................................................................................................................................155 
7.1.1. Required Equipment, Supplies, and Expendables................................................................................................155 
7.1.2. Zero Air.................................................................................................................................................................155 
7.1.3. Span Calibration Gas Standards & Traceability....................................................................................................156 
7.1.3.1. Traceability ...................................................................................................................................................156 
7.1.4. Data Recording Devices .......................................................................................................................................157 
7.1.5. NO2 Conversion Efficiency ...................................................................................................................................157 
7.1.5.1. Determining / Updating the NO2 Converter Efficiency................................................................................... 157 
7.2. Manual Calibration .......................................................................................................................................................160 
7.3. Calibration Checks .......................................................................................................................................................163 
7.4. Manual Calibration with Zero/Span Valves...................................................................................................................164 
7.5. Calibration Checks with Zero/Span Valves...................................................................................................................167 
7.6. Calibration With Remote Contact Closures ..................................................................................................................168 
7.7. Automatic Calibration (AutoCal) ...................................................................................................................................169 
7.8. Calibration Quality Analysis..........................................................................................................................................172 
8. EPA Protocol Calibration......................................................................................................................................................173 
9. Instrument Maintenance.......................................................................................................................................................175 
9.1. Maintenance Schedule.................................................................................................................................................175 
9.2. Predictive Diagnostics ..................................................................................................................................................177 
9.3. Maintenance Procedures..............................................................................................................................................177 
9.3.1. Changing the Sample Particulate Filter ................................................................................................................178 
04521C (DCN5731)

vi 
9.3.2. Changing the O3 Dryer Particulate Filter............................................................................................................... 179 
9.3.3. Maintaining the External Sample Pump................................................................................................................ 180 
9.3.3.1. Rebuilding the Pump.....................................................................................................................................180 
9.3.3.2. Changing the Inline Exhaust Scrubber.......................................................................................................... 180 
9.3.4. Changing the Pump and IZS Dust Filters .............................................................................................................180 
9.3.5. Changing the External Zero Air Scrubber .............................................................................................................182 
9.3.6. Changing the NO2 converter................................................................................................................................. 183 
9.3.7. Cleaning the Reaction Cell ...................................................................................................................................184 
9.3.8. Changing Critical Flow Orifices.............................................................................................................................185 
9.3.9. Checking for Light Leaks ......................................................................................................................................186 
10. Theory of Operation ...........................................................................................................................................................189 
10.1. Measurement Principle...............................................................................................................................................189 
10.1.1. Chemiluminescence ...........................................................................................................................................189 
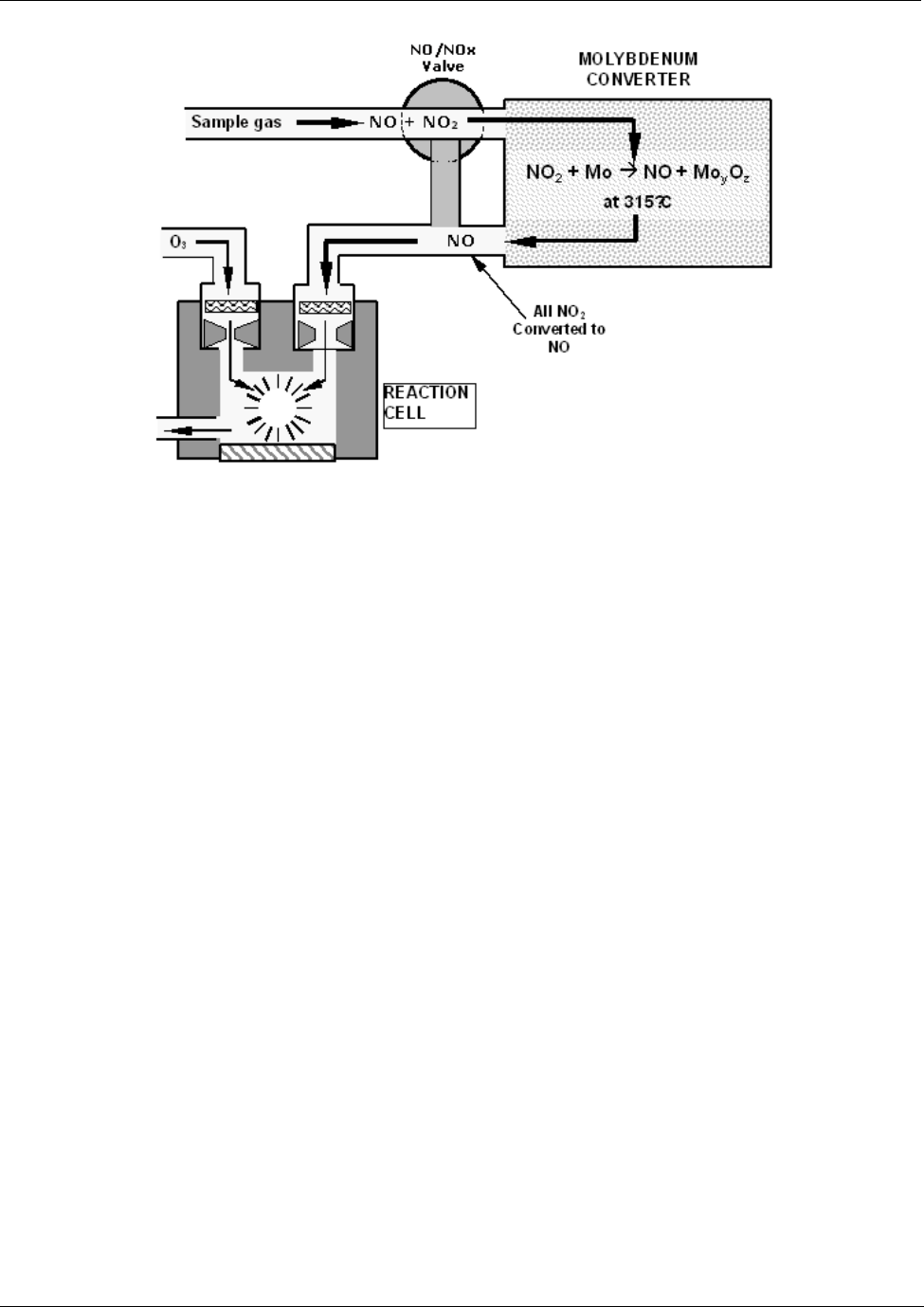
10.1.2. NOX and NO2 Determination ............................................................................................................................... 190 
10.2. Chemiluminescence Detection ...................................................................................................................................191 
10.2.1. The Photo Multiplier Tube................................................................................................................................... 191 
10.2.2. Optical Filter .......................................................................................................................................................192 
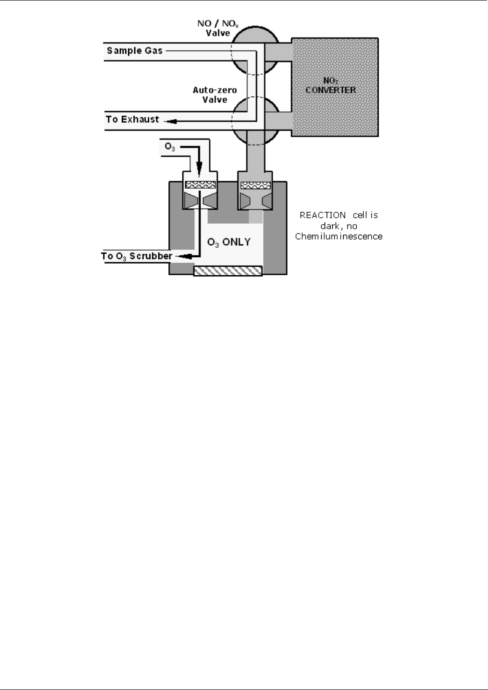
10.2.3. Auto Zero............................................................................................................................................................192 
10.2.4. Measurement Interferences................................................................................................................................193 
10.2.4.1. Direct Interference ......................................................................................................................................193 
10.2.4.2. Third Body Quenching ................................................................................................................................193 
10.2.4.3. Light Leaks..................................................................................................................................................194 
10.3. Pneumatic Operation..................................................................................................................................................195 
10.3.1. Pump and Exhaust Manifold...............................................................................................................................195 
10.3.2. Sample Gas Flow ...............................................................................................................................................196 
10.3.2.1. NO/NOx and AutoZero cycles ..................................................................................................................... 196 
10.3.3. Flow Rate Control - Critical Flow Orifices ...........................................................................................................197 
10.3.3.1. Critical Flow Orifice .....................................................................................................................................199 
10.3.4. Sample Particulate Filter.....................................................................................................................................201 
10.3.5. Ozone Gas Air Flow............................................................................................................................................201 
10.3.6. O3 Generator...................................................................................................................................................... 202 
10.3.7. Perma Pure® Dryer.............................................................................................................................................203 
10.3.8. Ozone Supply Air Filter.......................................................................................................................................205 
10.3.9. Ozone Scrubber .................................................................................................................................................205 
10.3.10. Pneumatic Sensors...........................................................................................................................................206 
10.3.10.1. Vacuum Manifold ......................................................................................................................................206 
10.3.10.2. Sample Pressure Sensor ..........................................................................................................................206 
10.3.10.3. Vacuum Pressure Sensor .........................................................................................................................207 
10.3.10.4. O3 Supply Air Flow Sensor........................................................................................................................207 
10.3.11. Dilution Manifold ...............................................................................................................................................207 
10.4. Electronic Operation...................................................................................................................................................209 
10.4.1. CPU ....................................................................................................................................................................210 
10.4.1.1. Disk On Chip............................................................................................................................................... 211 
10.4.1.2. Flash Chip...................................................................................................................................................211 
10.4.2. Sensor Module, Reaction Cell ............................................................................................................................211 
10.4.2.1. Reaction Cell Heating Circuit ......................................................................................................................211 
10.4.3. Photo Multiplier Tube (PMT)...............................................................................................................................212 
10.4.4. PMT Cooling System.......................................................................................................................................... 213 
10.4.4.1. TEC Control Board......................................................................................................................................213 
10.4.5. PMT Preamplifier ................................................................................................................................................214 
10.4.6. Pneumatic Sensor Board.................................................................................................................................... 215 
10.4.7. Relay Board........................................................................................................................................................215 
10.4.7.1. Relay PCA Location and Layout .................................................................................................................215 
10.4.7.2. Heater Control.............................................................................................................................................215 
10.4.7.3. Thermocouple Inputs and Configuration Jumper (JP5)............................................................................... 216 
10.4.7.4. Valve Control ..............................................................................................................................................217 
10.4.8. Status LEDs & Watch Dog Circuitry....................................................................................................................218 
10.4.8.1. Watchdog Indicator (D1) ............................................................................................................................. 218 
10.4.9. Motherboard .......................................................................................................................................................219 
10.4.9.1. A to D Conversion.......................................................................................................................................219 
10.4.9.2. Sensor Inputs..............................................................................................................................................219 
10.4.9.3. Thermistor Interface....................................................................................................................................220 
10.4.10. Analog Outputs.................................................................................................................................................220 
10.4.11. External Digital I/O............................................................................................................................................221 
10.4.12. I2C Data Bus.....................................................................................................................................................221 
04521C (DCN5731)

Teledyne API - Model 200EH/EM Operation Manual  Table of Contents 
 vii 
10.4.13. Power-up Circuit ...............................................................................................................................................221 
10.5. Power Distribution &Circuit Breaker ...........................................................................................................................222 
10.6. Communications Interface..........................................................................................................................................223 
10.6.1. Front Panel Interface ..........................................................................................................................................224 
10.6.1.1. Analyzer Status LED’s ................................................................................................................................224 
10.6.1.2. Keyboard ....................................................................................................................................................224 
10.6.1.3. Display ........................................................................................................................................................225 
10.6.1.4. Keyboard/Display Interface Electronics ......................................................................................................225 
10.7. Software Operation ....................................................................................................................................................227 
10.7.1. Adaptive Filter.....................................................................................................................................................228 
10.7.2. Calibration - Slope and Offset.............................................................................................................................228 
10.7.3. Temperature/Pressure Compensation (TPC) .....................................................................................................229 
10.7.4. NO2 Converter Efficiency Compensation............................................................................................................230 
10.7.5. Internal Data Acquisition System (iDAS) ............................................................................................................230 
11. Troubleshooting & Repair ..................................................................................................................................................231 
11.1. General Troubleshooting............................................................................................................................................231 
11.1.1. Warning Messages ............................................................................................................................................. 232 
11.1.2. Fault Diagnosis with Test Functions ...................................................................................................................232 
11.1.3. Using the Diagnostic Signal I/O Function ...........................................................................................................233 
11.1.4. Status LED’s.......................................................................................................................................................235 
11.1.4.1. Motherboard Status Indicator (Watchdog) ..................................................................................................235 
11.1.4.2. CPU Status Indicator ..................................................................................................................................235 
11.1.4.3. Relay Board and Status LEDs ....................................................................................................................235 
11.2. Gas Flow Problems ....................................................................................................................................................238 
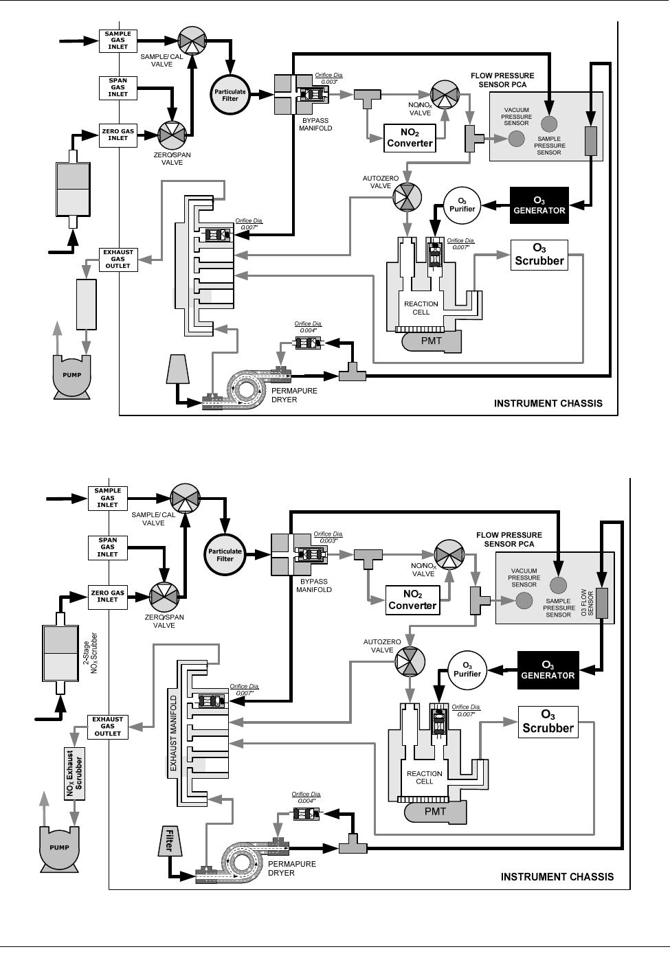
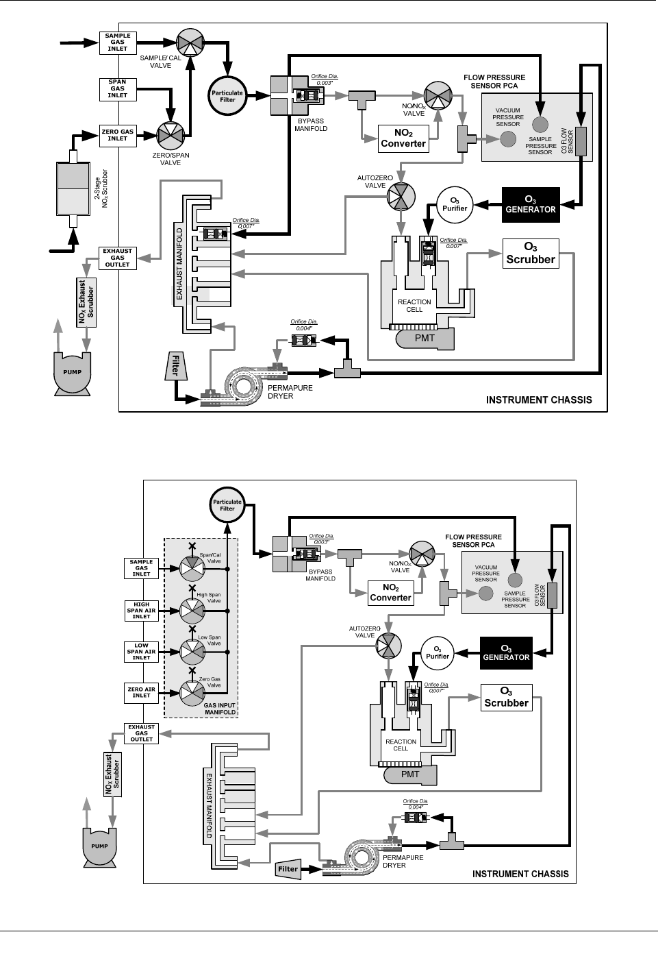
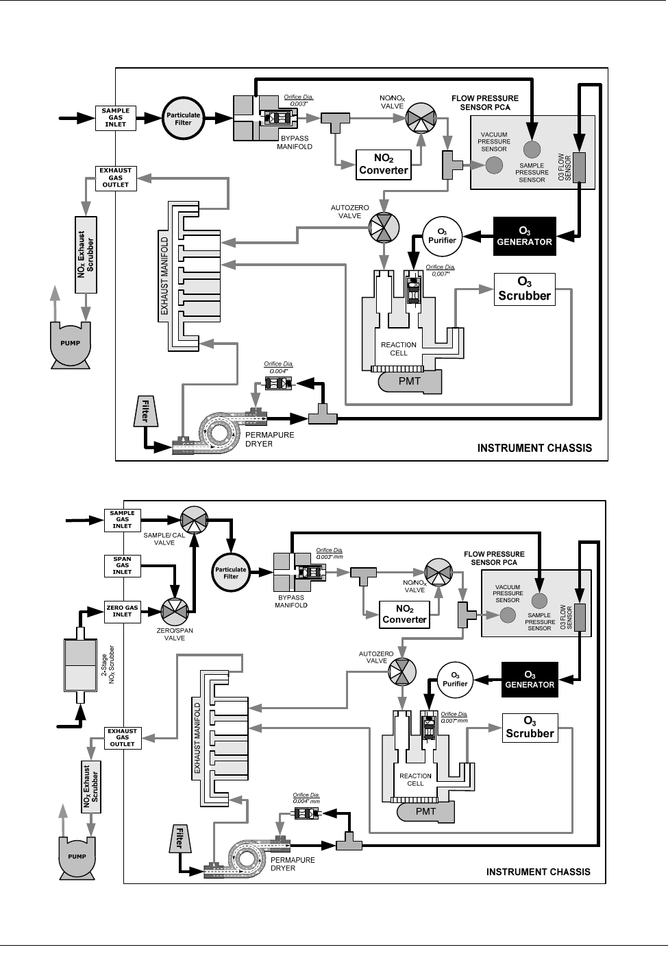
11.2.1. M200EH Internal Gas Flow Diagrams ................................................................................................................238 
11.2.2. M200EM Internal Gas Flow Diagrams................................................................................................................241 
11.2.3. Zero or Low Flow Problems................................................................................................................................243 
11.2.3.1. Sample Flow is Zero or Low........................................................................................................................243 
11.2.3.2. Ozone Flow is Zero or Low ......................................................................................................................... 244 
11.2.4. High Flow............................................................................................................................................................245 
11.2.5. Sample Flow is Zero or Low But Analyzer Reports Correct Flow ....................................................................... 245 
11.3. Calibration Problems ..................................................................................................................................................246 
11.3.1. Negative Concentrations ....................................................................................................................................246 
11.3.2. No Response......................................................................................................................................................246 
11.3.3. Unstable Zero and Span.....................................................................................................................................247 
11.3.4. Inability to Span - No SPAN Key ........................................................................................................................247 
11.3.5. Inability to Zero - No ZERO Key ......................................................................................................................... 248 
11.3.6. Non-Linear Response.........................................................................................................................................248 
11.3.7. Discrepancy Between Analog Output and Display ............................................................................................. 249 
11.3.8. Discrepancy between NO and NOX slopes.........................................................................................................249 
11.4. Other Performance Problems..................................................................................................................................... 249 
11.4.1. Excessive noise..................................................................................................................................................249 
11.4.2. Slow Response...................................................................................................................................................249 
11.4.3. Auto-zero Warnings ............................................................................................................................................250 
11.5. Subsystem Checkout..................................................................................................................................................251 
11.5.1. Simple Vacuum Leak and Pump Check .............................................................................................................251 
11.5.2. Detailed Pressure Leak Check ........................................................................................................................... 251 
11.5.3. Performing a Sample Flow Check ......................................................................................................................252 
11.5.4. AC Power Configuration .....................................................................................................................................253 
11.5.4.1. AC configuration – Internal Pump (JP7)......................................................................................................254 
11.5.4.2. AC Configuration – Standard Heaters (JP2) ............................................................................................... 255 
11.5.4.3. AC Configuration –Heaters for Option Packages (JP6) .............................................................................. 256 
11.5.5. DC Power Supply Test Points ............................................................................................................................257 
11.5.6. I2C Bus ...............................................................................................................................................................257 
11.5.7. Keyboard / Display Interface...............................................................................................................................258 
11.5.8. Genreal Relay Board Diagnostic ........................................................................................................................258 
11.5.9. Motherboard .......................................................................................................................................................259 
11.5.9.1. A/D functions...............................................................................................................................................259 
11.5.9.2. Analog Output Voltages ..............................................................................................................................259 
11.5.9.3. Status Outputs ............................................................................................................................................260 
11.5.9.4. Control Inputs..............................................................................................................................................261 
11.5.10. CPU ..................................................................................................................................................................261 
11.5.11. RS-232 Communication.................................................................................................................................... 262 
11.5.11.1. General RS-232 Troubleshooting .............................................................................................................262 
11.5.11.2. Modem or Terminal Operation ..................................................................................................................262 
04521C (DCN5731)

viii 
11.5.12. PMT Sensor......................................................................................................................................................263 
11.5.13. PMT Preamplifier Board ...................................................................................................................................263 
11.5.14. High Voltage Power Supply ..............................................................................................................................263 
11.5.15. Pneumatic Sensor Assembly............................................................................................................................264 
11.5.15.1. Reaction Cell Pressure .............................................................................................................................264 
11.5.15.2. Sample Pressure ......................................................................................................................................264 
11.5.15.3. Ozone Flow...............................................................................................................................................265 
11.5.16. NO2 Converter ..................................................................................................................................................265 
11.5.17. O3 Generator ....................................................................................................................................................266 
11.5.18. Box Temperature.............................................................................................................................................. 266 
11.5.19. PMT Temperature.............................................................................................................................................266 
11.6. Repair Procedures .....................................................................................................................................................267 
11.6.1. Disk-on-Chip Replacement................................................................................................................................. 267 
11.6.2. Flash Chip Replacement or Upgrade..................................................................................................................268 
11.6.3. O3 Generator Replacement ................................................................................................................................268 
11.6.4. Sample and Ozone Dryer Replacement .............................................................................................................269 
11.6.5. PMT Sensor Hardware Calibration .....................................................................................................................270 
11.6.6. Replacing the PMT, HVPS or TEC .....................................................................................................................271 
11.7. Removing / Replacing the Relay PCA from the Instrument........................................................................................ 274 
11.8. Technical Assistance..................................................................................................................................................275 
12. A Primer on Electro-Static Discharge.................................................................................................................................277 
12.1. How Static Charges are Created................................................................................................................................277 
12.2. How Electro-Static Charges Cause Damage.............................................................................................................. 278 
12.3. Common Myths About ESD Damage .........................................................................................................................279 
12.4. Basic Principles of Static Control................................................................................................................................279 
12.4.1. General Rules..................................................................................................................................................... 280 
12.4.2. Basic anti-ESD Procedures for Analyzer Repair and Maintenance .................................................................... 281 
12.4.2.1. Working at the Instrument Rack..................................................................................................................281 
12.4.2.2. Working at an Anti-ESD Work Bench.......................................................................................................... 281 
12.4.2.3. Transferring Components from Rack to Bench and Back ........................................................................... 282 
12.4.2.4. Opening Shipments from Teledyne Instruments Customer Service............................................................ 282 
12.4.2.5. Packing Components for Return to Teledyne Instruments Customer Service. ...........................................283 
LIST OF FIGURES 
Figure 3-1: M200EH/EM Layout.......................................................................................................................8 
Figure 3-2: M200EH/EM Rear Panel Layout....................................................................................................9 
Figure 3-3: M200EH/EM Front Panel Layout...................................................................................................9 
Figure 3-4: Analog Output Connector ............................................................................................................11 
Figure 3-5: Status Output Connector .............................................................................................................12 
Figure 3-6: Control Input Connector...............................................................................................................13 
Figure 3-7: M200EH Internal Pneumatic Block Diagram - Standard Configuration.......................................15 
Figure 3-8: M200EM Internal Pneumatic Block Diagram - Standard Configuration ......................................16 
Figure 3-9: Pneumatic Connections–Basic Configuration–Using Gas Dilution Calibrator.............................18 
Figure 3-10: Pneumatic Connections–Basic Configuration–Using Bottled Span Gas.....................................18 
Figure 3-11: Pneumatic Connections–With Zero/Span Valve Option (50) ......................................................19 
Figure 3-12: Pneumatic Connections–With 2-Span point Option (52) –Using Bottled Span Gas ...................20 
Figure 3-13: Front Panel Display During Startup Sequence............................................................................21 
Figure 3-14: O2 Sensor Calibration Set Up ......................................................................................................28 
Figure 5-1: M200EH/EM with Carrying Strap Handle and Rack Mount Brackets..........................................38 
Figure 5-2: Current Loop Option Installed on the Motherboard .....................................................................39 
Figure 5-3: M200EH – Internal Pneumatics with Zero-Span Valve Option 50...............................................41 
Figure 5-4: M200EM – Internal Pneumatics with Zero-Span Valve Option 50 ..............................................41 
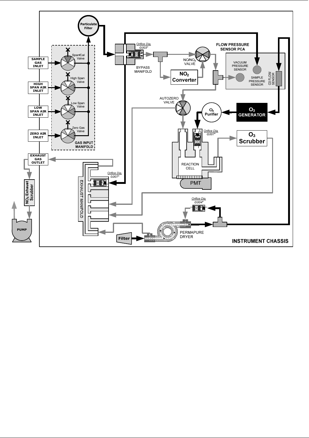
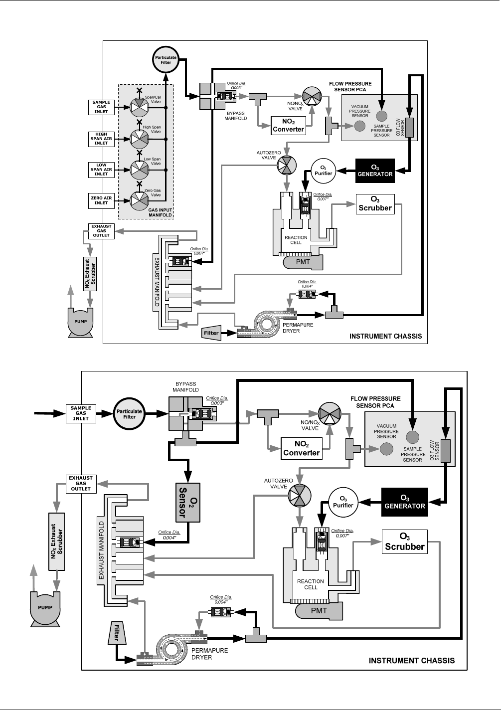
Figure 5-5: M200EH – Internal Pneumatics with Second Span Point Valve Option 52.................................44 
Figure 5-6: M200EM – Internal Pneumatics with Second Span Point Valve Option 52 ................................45 
Figure 5-7: Oxygen Sensor - Principle of Operation ......................................................................................46 
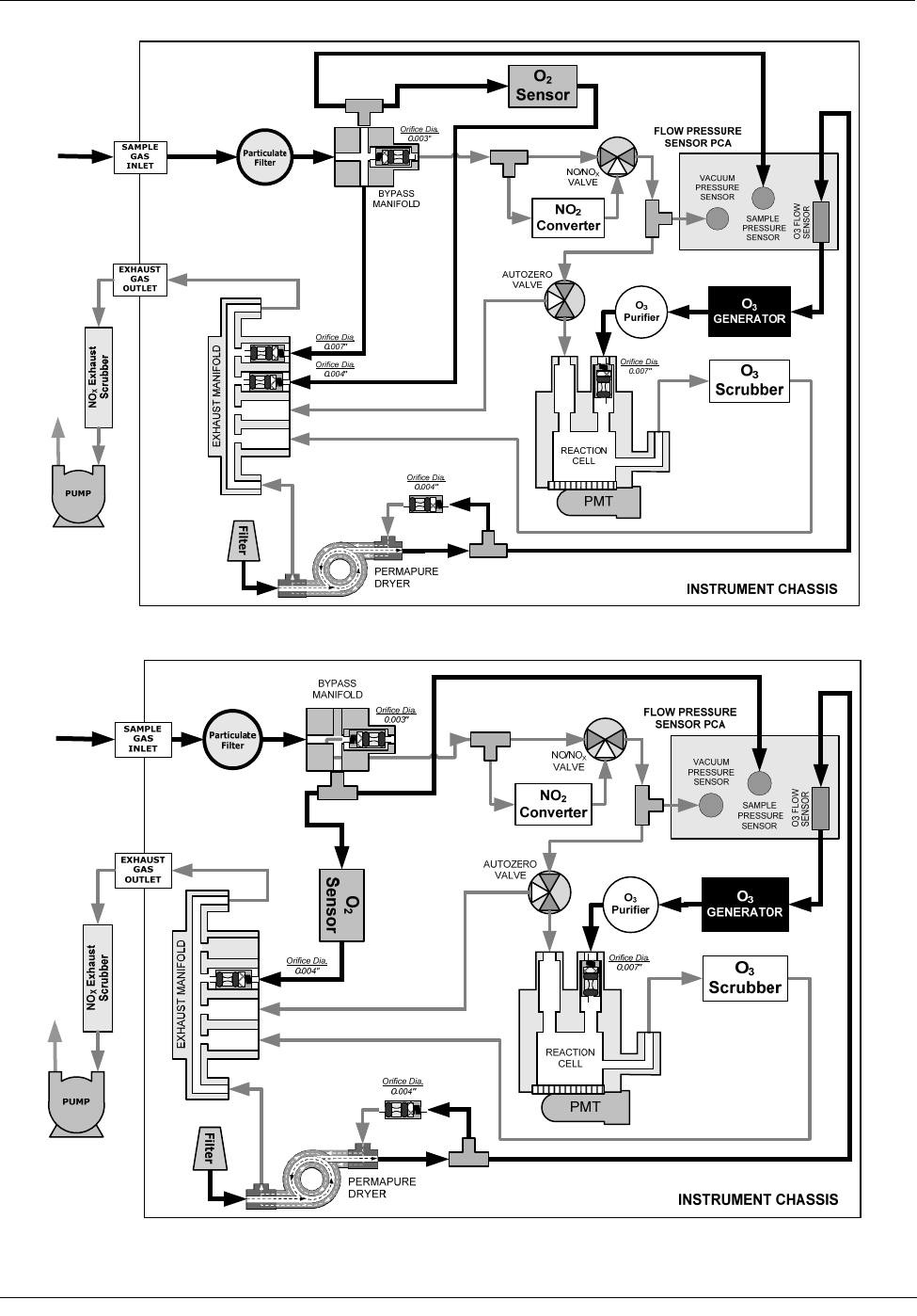
Figure 5-8: M200EH – Internal Pneumatics with O2 Sensor Option 65 .........................................................47 
Figure 5-9: M200EM – Internal Pneumatics with O2 Sensor Option 65.........................................................47 
Figure 5-10: M200EH/EM Multidrop Card........................................................................................................49 
04521C (DCN5731)

Teledyne API - Model 200EH/EM Operation Manual  List of Figures 
 ix 
Figure 5-11: M200EH/EM Ethernet Card .........................................................................................................50 
Figure 5-12: M200EH/EM Rear Panel with Ethernet Installed.........................................................................50 
Figure 5-13: Alarm Relay Output Pin Assignments..........................................................................................52 
Figure 6-6-1: Front Panel Display......................................................................................................................55 
Figure 6-6-2: Viewing M200EH/EM TEST Functions........................................................................................58 
Figure 6-6-3: Viewing and Clearing M200EH/EM WARNING Messages .........................................................59 
Figure 6-6-4: APICOM Graphical User Interface for Configuring the iDAS ......................................................78 
Figure 6-6-5: iDAS Configuration Through a Terminal Emulation Program......................................................79 
Figure 6-6-6: Back Panel connector Pin-Outs for COM1 & COM2 in RS-232 mode........................................87 
Figure 6-6-7: CPU connector Pin-Outs for COM1 & COM2 in RS-232 mode...................................................88 
Figure 6-6-8: CPU card Locations of RS-232/486 Switches, Connectors and Jumpers...................................89 
Figure 6-6-9: Back Panel connector Pin-Outs for COM2 in RS-485 mode.......................................................90 
Figure 6-6-10: CPU connector Pin-Outs for COM2 in RS-485 mode..................................................................90 
Figure 6-6-11: Location of JP2 on RS232-Multidrop PCA  (option 62) ...............................................................97 
Figure 6-6-12: RS232-Multidrop PCA Host/Analyzer Interconnect Diagram ......................................................98 
Figure 6-6-13: Analog Output Connector Key.................................................................................................. 110 
Figure 6-6-14: Setup for Calibrating Analog Outputs ....................................................................................... 127 
Figure 6-6-15: Setup for Calibrating Current Outputs ...................................................................................... 129 
Figure 6-6-16: Alternative Setup for Calibrating Current Outputs .................................................................... 129 
Figure 6-6-17: Status Output ConnectorTable 6-29: Status Output Pin Assignments..................................... 140 
Table 6-29: Status Output Pin Assignments ................................................................................................ 141 
Figure 6-6-18: Control Inputs with local 5 V power supply............................................................................... 142 
Figure 6-6-19: Control Inputs with external 5 V power supply ......................................................................... 142 
Figure 6-6-20: APICOM Remote Control Program Interface ........................................................................... 148 
Figure 7-1: Gas Supply Setup for Determination of NO2 Conversion Efficiency......................................... 157 
Figure 7-2: Pneumatic Connections–With Zero/Span Valve Option (50) ................................................... 160 
Figure 7-3: Pneumatic Connections–With 2-Span point Option (52) –Using Bottled Span Gas ................ 160 
Figure7-4: Pneumatic Connections–With Zero/Span Valve Option (50) ................................................... 164 
Figure 9-1: Sample Particulate Filter Assembly .......................................................................................... 178 
Figure  9-2: Particle Filter on O3 Supply Air Dryer ....................................................................................... 179 
Figure 9-3:  Zero Air Scrubber Assembly..................................................................................................... 182 
Figure 9-4: NO2 Converter Assembly.......................................................................................................... 183 
Figure  9-5: Reaction Cell Assembly............................................................................................................ 184 
Figure  9-6: Critical Flow Orifice Assembly ..................................................................................................186 
Figure 10-10-1: M200EH/EM Sensitivity Spectrum............................................................................................ 190 
Figure 10-10-2: NO2 Conversion Principle ......................................................................................................... 191 
Figure 10-10-3: Reaction Cell with PMT Tube ................................................................................................... 192 
Figure 10-10-4: Reaction Cell During the AutoZero Cycle................................................................................. 193 
Figure 10-10-5: External Pump Pack ................................................................................................................. 195 
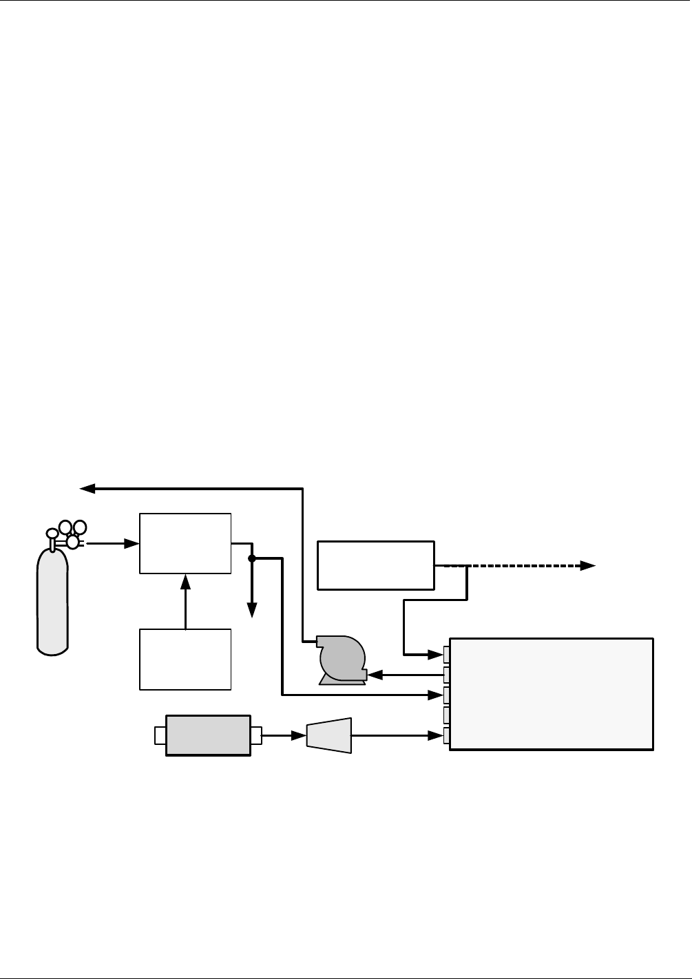
Figure 10-10-6: Location of Gas Flow Control Assemblies for M200EH............................................................ 197 
Figure 10-10-7: Location of Gas Flow Control Assemblies for M200EM ........................................................... 198 
Figure 10-10-8: Location of Gas Flow Control Assemblies for M200EH with O2 sensor Option 65 .................. 198 
Figure 10-10-9: Location of Gas Flow Control Assemblies for M200EH with Second Span Point Option 52 ... 199 
Figure 10-10-10: Flow Control Assembly & Critical Flow Orifice ......................................................................... 200 
Figure 10-10-11: Ozone Generator Principle .......................................................................................................202 
Figure 10-10-12: Semi-Permeable Membrane Drying Process ........................................................................... 203 
Figure 10-10-13: M200EH/EM Perma Pure® Dryer.............................................................................................. 204 
Figure 10-10-14: Vacuum Manifold ...................................................................................................................... 206 
Figure 10-10-15: Dilution Manifold ....................................................................................................................... 208 
Figure 10-10-16: M200EH/EM Electronic Block Diagram .................................................................................... 209 
Figure 10-10-17: M200EH/EM CPU Board Annotated......................................................................................... 210 
Figure 10-10-18: PMT Housing Assembly ........................................................................................................... 212 
Figure 10-10-19: Basic PMT Design .................................................................................................................... 212 
Figure 10-10-20: PMT Cooling System ................................................................................................................ 213 
Figure 10-10-21: PMT Preamp Block Diagram .................................................................................................... 214 
Figure 10-10-22: Heater Control Loop Block Diagram......................................................................................... 215 
Figure 10-10-23: Thermocouple Configuration Jumper (JP5) Pin-Outs............................................................... 216 
Figure 10-10-24:  Status LED Locations – Relay PCA......................................................................................... 218 
04521C (DCN5731)

x 
Figure 10-10-25:  Power Distribution Block Diagram ........................................................................................... 222 
Figure 10-10-26: Interface Block Diagram ........................................................................................................... 223 
Figure 10-10-27: M200EH/EM Front Panel Layout.............................................................................................. 224 
Figure 10-10-28: Keyboard and Display Interface Block Diagram ....................................................................... 225 
Figure 10-10-29: Schematic of Basic Software Operation ................................................................................... 227 
Figure 11-1: Viewing and Clearing Warning Messages................................................................................ 232 
Figure 11-2: Switching Signal I/O Functions ................................................................................................. 234 
Figure 11-3: Motherboard Watchdog Status Indicator .................................................................................. 235 
Figure 11-4: Relay Board PCA...................................................................................................................... 236 
Figure 11-5: M200EH – Basic Internal Gas Flow.......................................................................................... 238 
Figure 11-6: M200EH – Internal Gas Flow With OPT 50.............................................................................. 239 
Figure 11-7: M200EH – Internal Gas Flow With OPT 52.............................................................................. 239 
Figure 11-8: M200EH – Internal Gas Flow With OPT 65.............................................................................. 240 
Figure 11-9: M200EH – Internal Gas Flow With OPT 50 + OPT 65 ............................................................. 240 
Figure 11-10: M200EM – Basic Internal Gas Flow ......................................................................................... 241 
Figure 11-11: M200EM – Internal Gas Flow With OPT 50 ............................................................................. 241 
Figure 11-12: M200EM – Internal Gas Flow With OPT 52 ............................................................................. 242 
Figure 11-13: M200EM – Internal Gas Flow With OPT 65 ............................................................................. 242 
Figure 11-14: M200EM – Internal Gas Flow With OPT 50 + OPT 65............................................................. 243 
Figure 11-15: Location of AC power Configuration Jumpers .......................................................................... 253 
Figure 11-16: Pump AC Power Jumpers (JP7)............................................................................................... 254 
Figure 11-17: Typical Set Up of AC Heater Jumper Set (JP2) ....................................................................... 255 
Figure 11-18: Typical Set Up of AC Heater Jumper Set (JP2) ....................................................................... 256 
Figure 11-19: Typical Set Up of Status Output Test ....................................................................................... 260 
Figure 11-20: Pressure / Flow Sensor Assembly............................................................................................ 264 
Figure 11-22: Pre-Amplifier Board Layout....................................................................................................... 270 
Figure 11-22: M200EH/EM Sensor Assembly ................................................................................................ 272 
Figure 11-23: Relay PCA with AC Relay Retainer In Place............................................................................ 274 
Figure 11-24: Relay PCA  Mounting Screw Locations.................................................................................... 274 
Figure 12-1: Triboelectric Charging ....................................................................................................................... 277 
Figure 12-2: Basic anti-ESD Work Station ............................................................................................................ 280 
LIST OF TABLES 
Table 2-1: Model 200EH/EM Basic Unit Specifications ..................................................................................3 
Table 3-1: Analog Output Data Type Default Settings..................................................................................11 
Table 3-2: Analog Output Pin-Outs...............................................................................................................11 
Table 3-3: Status Output Signals ..................................................................................................................12 
Table 3-4: Control Input Signals ...................................................................................................................13 
Table 3-5: Inlet / Outlet Connector Nomenclature ........................................................................................15 
Table 3-6: NIST-SRM's Available for Traceability of NOx Calibration Gases ................................................17 
Table 3-7: Front Panel Display During System Warm-Up ............................................................................22 
Table 3-8: Possible Warning Messages at Start-Up.....................................................................................23 
Table 5-1: Zero/Span Valve States...............................................................................................................42 
Table 5-2: Two-Point Span Valve Operating States .....................................................................................43 
Table 5-3: Contents of Zero Air Scrubber Maintenance Kit ..........................................................................48 
Table 5-4: Dryer and NH3 Removal Options.................................................................................................51 
Table 5-5: Alarm Relay Output Assignments................................................................................................51 
Table 5-6 Concentration Alarm Relay Output Operation .............................................................................52 
Table 6-1: Analyzer Operating modes ..........................................................................................................56 
Table 6-2: Test Functions Defined................................................................................................................57 
Table 6-3: List of Warning Messages Revision F.0 ......................................................................................59 
Table 6-4: Primary Setup Mode Features and Functions .............................................................................61 
Table 6-5: Secondary Setup Mode Features and Functions ........................................................................61 
04521C (DCN5731)

Teledyne API - Model 200EH/EM Operation Manual  List of Tables 
 xi 
Table 6-6: Front Panel LED Status Indicators for iDAS................................................................................63 
Table 6-7: iDAS Data Channel Properties ....................................................................................................64 
Table 6-8: iDAS Data Parameter Functions..................................................................................................65 
Table 6-9: M200EH/EM Default iDAS Configuration ....................................................................................67 
Table 6-10: Password Levels..........................................................................................................................82 
Table 6-11: Ethernet Status Indicators ...........................................................................................................91 
Table 6-12: LAN/Internet Configuration Properties.........................................................................................92 
Table 6-13: Internet Configuration Keypad Functions ....................................................................................96 
Table 6-14: COMM Port Communication modes............................................................................................99 
Table 6-15: Variable Names (VARS) ...........................................................................................................103 
Table 6-16: M200EH/EM Diagnostic (DIAG) Functions............................................................................... 106 
Table 6-17: Analog Output Voltage Ranges with Over-Range Active ......................................................... 110 
Table 6-18: Analog Output Pin Assignments ............................................................................................... 110 
Table 6-19: Analog Output Current Loop Range ......................................................................................... 111 
Table 6-20: Example of Analog Output configuration for M200EH/EM ....................................................... 111 
Table 6-21: DIAG - Analog I/O Functions .................................................................................................... 113 
Table 6-22: Analog Output Data Type Default Settings............................................................................... 118 
Table 6-23: Analog Output iDAS Parameters Related to Gas Concentration Data..................................... 119 
Table 6-24: Voltage Tolerances for Analog Output Calibration ................................................................... 127 
Table 6-25: Current Loop Output Calibration with Resistor ......................................................................... 130 
Table 6-26: M200EH/EM Available Concentration Display Values ............................................................. 132 
Table 6-27: M200EH/EM Concentration Display Default Values................................................................. 133 
Table 6-28: Concentration Alarm Default Settings....................................................................................... 139 
Table 6-30: Control Input Pin Assignments ................................................................................................. 141 
Table 6-31: Terminal Mode Software Commands ....................................................................................... 143 
Table 6-32: Command Types....................................................................................................................... 143 
Table 6-33: Serial Interface Documents ......................................................................................................148 
Table 6-34: RS-232 Communication Parameters for Hessen Protocol ....................................................... 149 
Table 6-28: M200EH/EM Hessen Protocol Response Modes..................................................................... 151 
Table 6-35: M200EH/EM Hessen GAS ID List ............................................................................................ 152 
Table 6-36: Default Hessen Status Bit Assignments ................................................................................... 153 
Table 7-1: NIST-SRM's Available for Traceability of NOx Calibration Gases ............................................. 156 
Table 7-2: AutoCal Modes ......................................................................................................................... 169 
Table 7-3: AutoCal Attribute Setup Parameters......................................................................................... 169 
Table 7-4: Example Auto-Cal Sequence.................................................................................................... 170 
Table 7-5: Calibration Data Quality Evaluation.......................................................................................... 172 
Table 9-1: M200EH/EM Preventive Maintenance Schedule...................................................................... 176 
Table 9-2: Predictive Uses for Test Functions ........................................................................................... 177 
Table 10-1: List of Interferents ..................................................................................................................... 194 
Table 10-2: M200EH/EM Valve Cycle Phases ............................................................................................ 196 
Table 10-3: M200EH/EM Critical Flow Orifice Diameters and Gas Flow Rates .......................................... 200 
Table 10-4: Thermocouple Configuration Jumper (JP5) Pin-Outs............................................................... 216 
Table 10-5: Typical Thermocouple Settings For M200E Series Analyzers ................................................. 217 
Table 10-6: Front Panel Status LED’s ......................................................................................................... 224 
Table 11-1: Test Functions - Possible Causes for Out-Of-Range Values ................................................... 233 
Table 11-2: Relay Board Status LEDs .........................................................................................................237 
Table 11-3: AC Power Configuration for Internal Pumps (JP7) ................................................................... 254 
Table 11-4: Power Configuration for Standard AC Heaters (JP2)............................................................... 255 
Table 11-5: Power Configuration for Optional AC Heaters (JP6) ................................................................ 256 
Table 11-6: DC Power Test Point and Wiring Color Code........................................................................... 257 
Table 11-7: DC Power Supply Acceptable Levels ....................................................................................... 257 
Table 11-8: Relay Board Control Devices.................................................................................................... 258 
Table 11-9: Analog Output Test Function - Nominal Values ....................................................................... 259 
Table 11-10: Status Outputs  Pin Assignments ............................................................................................. 260 
Table 11-11: Example of HVPS Power Supply Outputs ................................................................................ 263 
Table 12-1: Static Generation Voltages for Typical Activities ...................................................................... 277 
Table 12-2: Sensitivity of Electronic Devices to Damage by ESD............................................................... 278 
04521C (DCN5731)

xii 
LIST OF APPENDICES  
APPENDIX A - VERSION SPECIFIC SOFTWARE DOCUMENTATION 
APPENDIX A-1: M200EH/EM Software Menu Trees, Revision F.0 
APPENDIX A-2: Setup Variables For Serial I/O, Revision F.0 
APPENDIX A-3: Warnings and Test Functions, Revision F.0 
APPENDIX A-4: M200EH/EM Signal I/O Definitions, Revision F.0 
APPENDIX A-5: M200EH/EM iDAS Functions, Revision F.0 
APPENDIX A-6: Terminal Command Designators, Revision F.0 
APPENDIX B - M200EH/EM SPARE PARTS LIST 
APPENDIX C - REPAIR QUESTIONNAIRE - M200EH/EM 
APPENDIX D - ELECTRONIC SCHEMATICS 
04521C (DCN5731)

Teledyne API - Model 200EH/EM Operation Manual  M200EH/EM Documentation 
 1 
1. M200EH/EM DOCUMENTATION 
Thank you for purchasing the Model 200EH/EM Nitrogen Oxides Analyzer! 
The documentation (part number 04521) for this instrument is available in several different formats: 
  Printed format, or; 
  Electronic format on a CD-ROM. 
The electronic manual is in Adobe® Systems Inc.  “Portable Document Format” (PDF).  The Adobe® Acrobat 
Reader® software, which is necessary to view these files, can be downloaded for free from the internet at 
http://www.adobe.com/. 
The electronic version of the manual has many advantages: 
  Keyword and phrase search feature 
  Figures, tables and internet addresses are linked so that clicking on the item will display the associated 
feature or open the website. 
  A list of chapters and sections as well as thumbnails of each page are displayed to the left of the text. 
  Entries in the table of contents are linked to the corresponding locations in the manual. 
  Ability to print sections (or all) of the manual  
Additional documentation for the Model 200EH/EM Nitrogen Oxides Analyzer is available from Teledyne 
Instruments’ website at http://www.teledyne-api.com/manuals/ 
  APICOM software manual, part number 03945 
  Multi-drop manual, part number 02179 
  DAS manual, part number 02837. 
1.1. USING THIS MANUAL 
This manual has the following data structures: 
1.0 Table of Contents: 
Outlines the contents of the manual in the order the information is presented.  This is a good overview of the 
topics covered in the manual.  There is also a list of appendices, figures and tables.  In the electronic version of 
the manual, clicking on a any of these table entries automatically views that section. 
2.0 Specifications and Warranty 
A list of the analyzer’s performance specifications, a description of the conditions and configuration under which 
EPA equivalency was approved and Teledyne Instruments’ warranty statement. 
3.0 Getting Started 
Concise instructions for setting up, installing and running your analyzer for the first time. 
4.0 FAQ & Glossary: 
Answers to the most frequently asked questions about operating the analyzer and a glossary of acronyms and 
technical terms. 
5.0 Optional Hardware & Software 
A description of optional equipment to add functionality to your analyzer. 
04521C (DCN5731)

M200EH/EM Documentation  Teledyne API - Model 200EH/EM Operation Manual 
2 
6.0 Operation Instructions 
Step by step instructions for operating the analyzer. 
7.0 Calibration Procedures 
General information and step by step instructions for calibrating your analyzer. 
8.0 EPA Protocol Calibration 
Because there is no single, standard method for EPA equivalency in application where  high concentrations of 
NOx are measured, no specific EPA calibration/validation method is included in this manual. 
9.0 Instrument Maintenance 
Description of preventative maintenance procedures that should be regularly performed on you instrument to 
assure good operating condition.  This includes information on using the iDAS to predict possible component 
failures before they happen. 
10.0  Theory of Operation 
An in-depth look at the various principals by which your analyzer operates as well as a description of how the 
various electronic, mechanical and pneumatic components of the instrument work and interact with each other.  
A close reading of this section is invaluable for understanding the instrument’s operation. 
11.0  Troubleshooting & Repair 
This section includes pointers and instructions for diagnosing problems with the instrument, such as excessive 
noise or drift, as well as instructions on performing repairs of the instrument’s major subsystems. 
12.0  Electro-static Discharge Primer 
This section describes how static electricity occurs; why it is a significant concern and; how to avoid it and avoid 
allowing ESD to affect the reliable and accurate operation of your analyzer. 
Appendices 
For easier access and better updating, some information has been separated out of the manual and placed in a 
series of appendices at the end of this manual.  These include version-specific software menu trees, warning 
messages, definitions of iDAS & serial I/O variables as well as spare part listings, repair questionnaire, 
interconnect drawing, detailed pneumatic and electronic schematics. 
NOTE 
Throughout this manual, words printed in capital, bold letters, such as SETUP or ENTR 
represent messages as they appear on the analyzer’s front panel display.   
NOTE 
The flowcharts in this manual contain typical representations of the analyzer’s display 
during the various operations being described.  These representations are not intended 
to be exact and may differ slightly from the actual display of your instrument.   
USER NOTES:
04521C (DCN5731)

Teledyne API - Model 200EH/EM Operation Manual  Specifications, Approvals and Warranty 
 3 
2. SPECIFICATIONS, APPROVALS AND WARRANTY 
2.1. M200EH/EM OPERATING SPECIFICATIONS 
Table 2-1:  Model 200EH/EM Basic Unit Specifications 
Min/Max Range  
(Physical Analog Output) 
200EH: Min: 0-5 ppm; Max: 0-5000 ppm 
200EM: Min: 0-1 ppm; Max: 0-200 ppm 
Measurement Units  ppm, mg/m3 (user selectable) 
Zero Noise  <20 ppb (RMS) 
Span Noise  <0.2% of reading above 20 ppm 
Lower Detectable Limit  40 ppb (2x noise as per USEPA) 
Zero Drift (24 hours)  <20 ppb (at constant temperature and voltage.)  
Zero Drift (7 days)  <20 ppb (at constant temperature and voltage.)  
Span Drift (7 Days)  <1% of reading (at constant temperature and voltage.) 
Linearity  1% of full scale 
Precision  0.5% of reading 
Lag Time 20 s 
Rise/Fall Time  95% in <60 s (~10 s in NO only or NOX only modes) 
Gas Flow Rates 
200EH: -40 cm³/min sample gas through NO2 converter & sensor module 
-250 cm3/min ± 10% though bypass manifold;  
-290 cm³/min total flow  
200EM: -250 cm³/min sample gas through NO2 converter & sensor module  
O2 Sensor option adds 80 cm³/min to total flow though M200EH/EM when installed;  
Temperature Range  5 - 40 C operating range 
Humidity Range  0-95% RH non-condensing 
Dimensions H x W x D  18 cm x 43 cm x 61 cm (7" x 17" x 23.6") 
Weight, Analyzer  18 kg (40 lbs) without options 
Weight, Ext Pump Pack  7 kg (16 lbs) 
AC Power Rating 
100 V, 50/60 Hz (3.25A); 
115 V, 60 Hz (3.0 A);  
220 - 240 V, 50/60 Hz (2.5 A) 
Power, Ext Pump  100 V, 50/60 Hz (3.25A); 115 V, 60 Hz (3.0 A);  
220 - 240 V, 50/60 Hz (2.5 A) 
Environmental  Installation category (over-voltage category) II; Pollution degree 2 
Analog Outputs  4 user configurable outputs 
Analog Output Ranges 
All Outputs: 0.1 V, 1 V, 5 V or 10 V  
Three outputs convertible to 4-20 mA isolated current loop. 
All Ranges with 5% under/over-range 
Analog Output Resolution  1 part in 4096 of selected full-scale voltage (12 bit) 
Status Outputs  8 Status outputs from opto-isolators, 7 defined, 1 spare 
Control Inputs  6 Control inputs, 4 defined, 2 spare 
Alarm outputs  2 relay alarms outputs (Optional equipment) with user settable alarm limits 
    - 1 Form C: SPDT; 3 Amp @ 125 VAC 
Serial I/O  1x RS-232; 1x RS-485 or RS-232 (configurable) 
Communication speed: 300 - 115200 baud (user selectable) 
Certifications  CE: EN61326 (1997 w/A1: 98) Class A, FCC Part 15 Subpart B Section 15.107 Class A, 
ICES-003 Class A (ANSI C63.4 1992) & AS/NZS 3548 (w/A1 & A2; 97) Class A. 
04521C (DCN5731)

Specifications, Approvals and Warranty  Teledyne API - Model 200EH/EM Operation Manual 
4 
2.2. CE MARK COMPLIANCE 
Emissions Compliance 
The Teledyne-Advanced Pollution Instrumentation Nitrogen Oxides Analyzers M200EH/EM, M200EH/EMH and 
M200EH/EMM were tested and found to be fully compliant with: 
EN61326 (1997 w/A1: 98) Class A, FCC Part 15 Subpart B Section 15.107 Class A, ICES-003 Class A (ANSI 
C63.4 1992) & AS/NZS 3548 (w/A1 & A2; 97) Class A. 
Tested on January 02-06, 2003 at CKC Laboratories, Inc., Report Number CE03-005. 
Safety Compliance  
The Teledyne-Advanced Pollution Instrumentation Nitrogen Oxides Analyzers M200EH/EM, M200EH/EMH and 
M200EH/EMM were tested and found to be fully compliant with: 
IEC 61010-1:90 + A1:92 + A2:95, 
Tested on January 27-20, 2003. 
2.3. WARRANTY 
Warranty Policy (02024D) 
Prior to shipment, T-API equipment is thoroughly inspected and tested. Should equipment failure occur, T-API 
assures its customers that prompt service and support will be available. 
COVERAGE 
After the warranty period and throughout the equipment lifetime, T-API stands ready to provide on-site or in-plant 
service at reasonable rates similar to those of other manufacturers in the industry. All maintenance and the first 
level of field troubleshooting is to be performed by the customer. 
NON-API MANUFACTURED EQUIPMENT 
Equipment provided but not manufactured by T-API is warranted and will be repaired to the extent and according 
to the current terms and conditions of the respective equipment manufacturers warranty. 
GENERAL 
During the warranty period, T-API warrants each Product manufactured by T-API to be free from defects in 
material and workmanship under normal use and service.  Expendable parts are excluded. 
If a Product fails to conform to its specifications within the warranty period, API shall correct such defect by, in 
API's discretion, repairing or replacing such defective Product or refunding the purchase price of such Product. 
The warranties set forth in this section shall be of no force or effect with respect to any Product: (i) that has been 
altered or subjected to misuse, negligence or accident, or (ii) that has been used in any manner other than in 
accordance with the instruction provided by T-API, or (iii) not properly maintained. 
04521C (DCN5731)

Teledyne API - Model 200EH/EM Operation Manual  Specifications, Approvals and Warranty 
 5 
THE WARRANTIES SET FORTH IN THIS SECTION AND THE REMEDIES THEREFORE ARE EXCLUSIVE 
AND IN LIEU OF ANY IMPLIED WARRANTIES OF MERCHANTABILITY, FITNESS FOR PARTICULAR 
PURPOSE OR OTHER WARRANTY OF QUALITY, WHETHER EXPRESSED OR IMPLIED. THE REMEDIES 
SET FORTH IN THIS SECTION ARE THE EXCLUSIVE REMEDIES FOR BREACH OF ANY WARRANTY 
CONTAINED HEREIN. API SHALL NOT BE LIABLE FOR ANY INCIDENTAL OR CONSEQUENTIAL 
DAMAGES ARISING OUT OF OR RELATED TO THIS AGREEMENT OF T-API'S PERFORMANCE 
HEREUNDER, WHETHER FOR BREACH OF WARRANTY OR OTHERWISE 
Terms and Conditions 
All units or components returned to Teledyne Instruments should be properly packed for handling and returned 
freight prepaid to the nearest designated Service Center.  After the repair, the equipment will be returned, freight 
prepaid. 
USER NOTES: 
04521C (DCN5731)
04521C (DCN5731)

Teledyne API - Model 200EH/EM Operation Manual  Getting Started 
 7 
3. GETTING STARTED 
3.1. UNPACKING AND INITIAL SETUP 
CAUTION 
THE M200EH/EM WEIGHS ABOUT 17 KG (40 POUNDS) WITHOUT OPTIONS 
INSTALLED.  TO AVOID PERSONAL INJURY, WE RECOMMEND TO USE TWO 
PERSONS TO LIFT AND CARRY THE ANALYZER. 
1.  Inspect the received packages for external shipping damage.  If damaged, please advise the shipper 
first, then Teledyne Instruments. 
2.  Included with your analyzer is a printed record of the final performance characterization performed on 
your instrument at the factory.  This record, titled Final Test and Validation Data Sheet (P/N 04413) is an 
important quality assurance and calibration record for this instrument.  It should be placed in the quality 
records file for this instrument. 
3.  Carefully remove the top cover of the analyzer and check for internal shipping damage. 
  Remove the set-screw located in the top, center of the Front panel. 
  Remove the 2 screws fastening the top cover to the unit (one per side towards the rear).   
  Slide the cover backwards until it clears the analyzer’s front bezel. 
  Lift the cover straight up. 
NOTE 
Printed circuit assemblies (PCAs) are sensitive to electro-static discharges too small to 
be felt by the human nervous system.  Failure to use ESD protection when working with 
electronic assemblies will void the instrument warranty.   
See Chapter 12 for more information on preventing ESD damage.   
CAUTION 
NEVER DISCONNECT ELECTRONIC CIRCUIT BOARDS, WIRING HARNESSES OR 
ELECTRONIC SUBASSEMBLIES WHILE THE UNIT IS UNDER POWER. 
4.  Inspect the interior of the instrument to make sure all circuit boards and other components are in good 
shape and properly seated.   
5.  Check the connectors of the various internal wiring harnesses and pneumatic hoses to make sure they 
are firmly and properly seated. 
6.  Verify that all of the optional hardware ordered with the unit has been installed.  These are checked on 
the paperwork (Form 04490) accompanying the analyzer. 
04521C (DCN5731)

Getting Started  Teledyne API - Model 200EH/EM Operation Manual 
8 
VENTILATION CLEARANCE: Whether the analyzer is set up on a bench or installed into an instrument rack, be 
sure to leave sufficient ventilation clearance. 
AREA  MINIMUM REQUIRED CLEARANCE 
Back of the instrument  10 cm / 4 inches 
Sides of the instrument  2.5 cm / 1 inch 
Above and below the instrument.  2.5 cm / 1 inch 
Various rack mount kits are available for this analyzer.  See Chapter 5 of this manual for more information. 
3.1.1. M200EH/EM LAYOUT 
Figure 3-1 shows a top-down view of the analyzer.  The shown configuration includes the Ethernet board, IZS 
option, zero-air scrubber and an additional sample dryer.  See Chapter 5 for optional equipment.  Figure 3-2 
shows the rear panel configuration with optional zero-air scrubber mounted to it and two optional fittings for the 
IZS option.  Figure 3-3, finally shows the front panel layout of the analyzer. 
Figure 3-1:  M200EH/EM Layout 
04521C (DCN5731)

Teledyne API - Model 200EH/EM Operation Manual  Getting Started 
 9 
ALARM OUT 
AL1      AL2      AL3      AL4  
NO C NC NO C NC NO C NC NO C NC  
Figure 3-2:  M200EH/EM Rear Panel Layout 
Figure 3-3:  M200EH/EM Front Panel Layout 
04521C (DCN5731)

Getting Started  Teledyne API - Model 200EH/EM Operation Manual 
10 
3.1.2. ELECTRICAL CONNECTIONS 
Refer to Figure 3-2 for the location of the rear panel electrical and pneumatic connections. 
3.1.2.1. Power Connection 
Attach the power cord to the analyzer and plug it into a power outlet capable of carrying at least 10 A current at 
your AC voltage and that it is equipped with a functioning earth ground. 
CAUTION 
CHECK THE VOLTAGE AND FREQUENCY LABEL ON THE REAR PANEL 
OF THE INSTRUMENT (SEE FIGURE 3-2 FOR COMPATIBILITY WITH THE 
LOCAL POWER BEFORE PLUGGING THE M200EH/EM INTO LINE POWER. 
Do not plug in the power cord if the voltage or  
frequency is incorrect. 
CAUTION 
POWER CONNECTION MUST HAVE FUNCTIONING GROUND 
CONNECTION. 
DO NOT DEFEAT THE GROUND WIRE ON POWER PLUG. 
TURN OFF ANALYZER POWER BEFORE DISCONNECTING OR  
CONNECTING ELECTRICAL SUBASSEMBLIES. 
DO NOT OPERATE WITH COVER OFF. 
The M200EH/EM analyzer can be configured for both 100-130 V and 210-240 V at either 50 or 60 Hz., To avoid 
damage to your analyzer, make sure that the AC power voltage matches the voltage indicated on the rear panel 
serial number label and that the frequency is between 47 and 63 Hz.   
04521C (DCN5731)

Teledyne API - Model 200EH/EM Operation Manual  Getting Started 
 11 
3.1.2.2. Analog Output Connections 
The M200H/EM is equipped with four analog output channels accessible through a connector on the back panel 
of the instrument.  Each of these outputs may be set to reflect the value of any of the instrument’s iDAS data 
types.  (see Table A-6 of M200EH/EM Appendix A – P/N 05147). 
The following table lists the default settings for each of these channels.  To change these settings, see Sections 
6.13.4 
Table 3-1:  Analog Output Data Type Default Settings 
CHANNEL DEFAULT SETTING 
PARAMETER  A1 A2 A3 A43 
DATA TYPE1  NXCNC1 NOCNC1 N2CNC1 NXCNC2 
RANGE  0 - 5 VDC2 
REC OFS  0 mVDC 
AUTO CAL.  ON 
CALIBRATED NO 
OUTPUT ON 
SCALE 100 ppm 
UPDATE 5 sec 
1 See Table A-6 of M200EH/EM Appendix A for definitions of these iDAS data types 
2 Optional current loop outputs are available for analog output channels A1-A3. 
3 On analyzers with O2 sensor options installed, iDAS parameter O2CONC is assigned to output A4. 
To access these signals attach a strip chart recorder and/or data-logger to the appropriate contacts of the analog 
output connecter on the rear panel of the analyzer. 
A
NALOG OUT
        A1         
A
2            
A
3           
A
4
     +     -      +     -       +     -     +     -
Figure 3-4:  Analog Output Connector 
Table 3-2:  Analog Output Pin-Outs 
PIN  ANALOG OUTPUT  VOLTAGE SIGNAL  CURRENT SIGNAL 
1  V Out  I Out + 
2 
A1 
Ground  I Out - 
3  V Out  I Out + 
4 
A2 
Ground  I Out - 
5  V Out  I Out + 
6 
A3 
Ground  I Out - 
7  V Out  I Out + 
8 
A4 
Ground  I Out - 
04521C (DCN5731)

Getting Started  Teledyne API - Model 200EH/EM Operation Manual 
12 
3.1.2.3. Connecting the Status Outputs 
If you wish to utilize the analyzer’s status outputs to interface with a device that accepts logic-level digital inputs, 
such as programmable logic controller (PLC) chips, you can access them through a 12 pin connector on the 
analyzer’s rear panel labeled STATUS. 
EMITTER BUS 
 FOR PINS 1-8 
STATUS 
     1      2       3       4       5      6      7        8      D              + 
SYSTEM OK 
HIGH RANGE 
CONC VALID 
ZERO CAL 
SPAN CAL 
DIAGNOSTIC 
MODE 
LOW SPAN 
Figure 3-5:  Status Output Connector 
NOTE 
Most PLC’s have internal provisions for limiting the current the input will draw.  When 
connecting to a unit that does not have this feature, external resistors must be used to 
limit the current through the individual transistor outputs to ≤50mA (120 Ω for 5V 
supply).   
Table 3-3:  Status Output Signals 
PIN #  STATUS  CONDITION  (ON = CONDUCTING) 
1  SYSTEM OK  ON if no faults are present. 
2  CONC VALID  ON if concentration measurement (NO, NO2 or NOx) is valid.   
OFF any time the hold-off feature is active. 
3  HIGH RANGE  ON if unit is in high range of the Auto Range Mode. 
4  ZERO CAL  ON whenever the instrument is in ZERO point calibration mode. 
5  SPAN CAL  ON whenever the instrument is in SPAN point calibration mode. 
6  DIAG MODE  ON whenever the instrument is in diagnostic mode. 
7  LOW SPAN CAL  ON when in low span calibration (optional equipment necessary) 
8  Unused   
D  EMITTER BUS  The emitters of the transistors on pins 1-8 are tied together. 
 Unused   
+  DC POWER  + 5 VDC, 300 mA (combined rating with Control Output, if used). 
 Digital Ground  The ground level from the analyzer’s internal DC power supplies 
04521C (DCN5731)

Teledyne API - Model 200EH/EM Operation Manual  Getting Started 
 13 
3.1.2.4. Connecting the Control Inputs 
If you wish to use the analyzer to remotely activate the zero and span calibration modes, several digital control 
inputs are provided through a 10-pin connector labeled CONTROL IN on the analyzer’s rear panel. 
There are two methods for energizing the control inputs.  The internal +5V available from the pin labeled “+” is 
the most convenient method.  However, if full isolation is required, an external 5 VDC power supply should be 
used. 
SPAN CAL 
ZERO CAL 
LOW SPAN 
CONTROL IN 
Local Power Connections  External Power Connections 
SPAN CAL 
ZERO CAL 
LOW SPAN  
CONTROL IN 
-+ 
5 VDC Power 
Supply 
    A     B     C      D      E      F           U     +   A     B     C      D      E      F           U     +
Figure 3-6:  Control Input Connector 
Table 3-4:  Control Input Signals 
INPUT #  STATUS DEFINITION  ON CONDITION 
A  REMOTE ZERO CAL  The analyzer is placed in Zero Calibration mode.  The mode field of 
the display will read ZERO CAL R.   
B  REMOTE SPAN CAL  The analyzer is placed in Span Calibration mode.  The mode field of 
the display will read SPAN CAL R. 
C  REMOTE LO SPAN CAL 
The analyzer is placed in low span calibration mode as part of 
performing a low span (midpoint) calibration.  The mode field of the 
display will read LO CAL R. 
D  REMOTE RANGE HI  The analyzer is placed into high range when configured for dual 
ranges.. 
E SPARE   
F SPARE   
Digital Ground  The ground level from the analyzer’s internal DC power supplies 
(same as chassis ground). 
U  External Power input  Input pin for +5 VDC required to activate pins A - F.   
+  5 VDC output 
Internally generated 5V DC power.  To activate inputs A - F, place a 
jumper between this pin and the “U” pin.  The maximum amperage 
through this port is 300 mA (combined with the analog output supply, 
if used). 
04521C (DCN5731)

Getting Started  Teledyne API - Model 200EH/EM Operation Manual 
14 
3.1.2.5. Connecting the Serial Ports 
If you wish to utilize either of the analyzer’s two serial interfaces, refer to Section 6.11 and 6.15 of this manual for 
instructions on configuration and usage. 
3.1.2.6. Connecting to a LAN or the Internet  
If your unit has a Teledyne Instruments Ethernet card (Option 63), plug one end of a 7’ CAT5 cable into the 
appropriate place on the back of the analyzer (see Figure 5-11 in Section 5.9.3) and the other end into any 
nearby Ethernet access port.   
NOTE: 
 The M200EH/EM firmware supports dynamic IP addressing or DHCP. 
If your network also supports DHCP, the analyzer will automatically configure its LAN 
connection appropriately,  
If your network does not support DHCP, see Section 6.11.6.3 for instructions on 
manually configuring the LAN connection. 
3.1.2.7. Connecting to a Multidrop Network 
If your unit has a Teledyne Instruments RS-232 multidrop card (Option 62), see Section 6.11.7 for instructions 
on setting it up. 
CAUTION 
To prevent dust from getting into the analyzer, it was shipped with small plugs inserted 
into each of the pneumatic fittings on the rear panel.  Make sure that all dust plugs are 
removed before attaching exhaust and supply gas lines. 
04521C (DCN5731)

Teledyne API - Model 200EH/EM Operation Manual  Getting Started 
 15 
3.1.3. PNEUMATIC CONNECTIONS 
NOTE 
To prevent dust from getting into the analyzer, it was shipped with small plugs inserted 
into each of the pneumatic fittings on the rear panel.  Make sure that all dust plugs are 
removed before attaching exhaust and supply gas lines. 
Table 3-5:  Inlet / Outlet Connector Nomenclature 
REAR PANEL LABEL  FUNCTION 
SAMPLE  Connects the sample gas to the analyzer.  When operating the analyzer 
without zero span option, this is also the inlet for any calibration gases. 
EXHAUST  Connects the exhaust of the analyzer with the external vacuum pump. 
SPAN  On Units with zero/span valve or IZS option installed, this port connects the 
external calibration gas to the analyzer. 
ZERO AIR On Units with zero/span valve or IZS option installed, this port connects the 
zero air gas or the zero air cartridge to the analyzer. 
Figure 3-7 and 3.8 show the internal pneumatic flow of the standard configuration of the M200EH and M200EM 
respectively.   
Figure 3-7:  M200EH Internal Pneumatic Block Diagram - Standard Configuration 
04521C (DCN5731)

Getting Started  Teledyne API - Model 200EH/EM Operation Manual 
16 
Figure 3-8:  M200EM Internal Pneumatic Block Diagram - Standard Configuration 
Note: 
Pneumatic Diagrams do not reflect the physical layout of the instrument. 
The most significant differences between the M200EH and M200 EM versions in regards to pneumatic flow are: 
  A bypass line leading directly from the bypass manifold  to the exhaust manifold is present on the 
M200EH, but not in the M200EM. 
  The Diameter of the critical flow orifice controlling the gas flow into the sample chamber is smaller and 
therefore the flow rate of sample gas through the instrument is lower. 
See Section 10.3.2 for more information on these differences 
See Chapter 5 for or information on the pneumatic flow though instruments with one of the M200Eh/Em’available 
options installed. 
3.1.3.1. Calibration Gases 
Zero Air  
Zero air or zero calibration gas is defined as a gas that is similar in chemical composition to the 
measured medium but without the gas to be measured by the analyzer, in this case NO and NO2.  If 
your analyzer is equipped with an external zero air scrubber option, it is capable of creating zero air from 
ambient air.   
04521C (DCN5731)

Teledyne API - Model 200EH/EM Operation Manual  Getting Started 
 17 
If your application is not a measurement in ambient air, the zero calibration gas should be matched to 
the matrix of the measured medium.  Pure nitrogen could be used as a zero gas for applications where 
NOX is measured in nitrogen.  Special considerations apply if measuring NOX in a matrix that does not 
contain oxygen, see Section 10.3.11 for more information. 
span gas  
A gas specifically mixed to match the chemical composition of the type of gas being measured at near 
full scale of the desired measurement range.  In this case, NOX, NO and NO2 measurements made with 
the M200EH/EM, it is recommended that you use a span gas with an NO concentration equal to 80% of 
the measurement range for your application. 
EXAMPLE: If the application is to measure between 0 ppm and 500 ppm, an appropriate span gas 
concentration would be 400 ppm NOx.   
Even though NO gas in nitrogen could be used as a span gas, the matrix of the balance gas is different 
and may cause interference problems or yield incorrect calibrations.  The same applies to gases that 
contain high concentrations of other compounds (for example, CO2 or H2O).  The span gas should 
match all concentrations of all gases of the measured medium as closely as possible. 
Cylinders of calibrated NO gas traceable to NIST-standard reference materials specifications (also referred 
to as EPA protocol calibration gases) are commercially available.   
Table 3-6:  NIST-SRM's Available for Traceability of NOx Calibration Gases 
NIST-SRM4 TYPE  NOMINAL 
CONCENTRATION 
2627a  
2628a  
2629a  
Nitric Oxide (NO) in N2 
Nitric Oxide (NO) in N2 
Nitric Oxide (NO) in N2 
5 ppm  
10 ppm  
20 ppm  
1683b 
1684b 
1685b 
1686b 
1687b 
Nitric Oxide (NO) in N2 
Nitric Oxide (NO) in N2 
Nitric Oxide (NO) in N2 
Nitric Oxide (NO) in N2 
Nitric Oxide (NO) in N2 
50 ppm 
100 ppm 
250 ppm 
5000 ppm 
1000 ppm 
2630 
2631a 
2635 
2636a 
Nitric Oxide (NO) in N2 
Nitric Oxide (NO) in N2 
Nitric Oxide (NO) in N2 
Nitric Oxide (NO) in N2 
1500 ppm 
3000 ppm 
800 ppm 
2000 ppm 
2656 
2660a 
Oxides of Nitrogen (NOx) in Air 
Oxides of Nitrogen (NOx) in Air 
2500 ppm 
100 ppm 
NOTE:  
If a dynamic dilution system such as the Teledyne Instruments model 700 is used to 
dilute high concentration gas standards to low, ambient concentrations, Make sure that: 
The NO concentration of the reference gas matches the dilution range of the calibrator.   
Choose a NO gas concentration that is in the middle of the dilution system’s range.   
04521C (DCN5731)

Getting Started  Teledyne API - Model 200EH/EM Operation Manual 
18 
3.1.3.2. Pneumatic Connections to M200EH/EM Basic Configuration: 
Figures 3-7 and 3-8 show the most common configurations for gas supply and exhaust lines to the Model 
200EH/EM Analyzer.  Please refer to Figure 3-2 for the locations of pneumatic connections on the rear panel and 
Table 3-5 for nomenclature. 
NOTE  
Sample and calibration gases should only come into contact with PTFE (Teflon) or glass 
or materials.  They should not come in contact with FEP or stainless steel materials. 
Source of 
SAMPLE GAS
Removed during 
calibration
MODEL 
200EH/EM
SAMPLE
EXHAUST
PUMP
MODEL 700
Gas Dilution 
Calibrator
VENT
MODEL 701
Zero Gas 
Generator
NOx Gas
(High Concentration)
VENT here if input 
is pressurized
Figure 3-9:  Pneumatic Connections–Basic Configuration–Using Gas Dilution Calibrator 
Source of 
SAMPLE GAS
Removed during 
calibration
MODEL 
200EH/EM
SAMPLE
EXHAUST
PUMP
MODEL 701
Zero Gas 
Generator
VENT
3-way Valve
Manual 
Control Valve
VENT here if input 
is pressurized
NOX Gas
(High Concentration)
Figure 3-10:  Pneumatic Connections–Basic Configuration–Using Bottled Span Gas  
04521C (DCN5731)

Teledyne API - Model 200EH/EM Operation Manual  Getting Started 
 19 
1.  Attach a 1/4" exhaust line between the external pump exhaust port of the analyzer. 
2.  Attach an additional 1/4" exhaust port of the pump.   
CAUTION 
The exhaust from the analyzer needs to be vented outside the shelter or immediate area 
surrounding the instrument and conform to all safety requirements using a maximum of 
10 meters of 1/4” PTFE tubing. 
3.  Attach a sample inlet line to the sample inlet port.  Ideally, the pressure of the sample gas should be 
equal to ambient atmospheric pressure. 
NOTE  
Maximum pressure of any gas at the sample inlet should not exceed 1.5 in-Hg above 
ambient pressure and ideally should equal ambient atmospheric pressure. 
In applications where the sample gas is received from a pressurized manifold, a vent 
must be provided to equalize the sample gas with ambient atmospheric pressure before 
it enters the analyzer.  The vented gas needs to be routed outside the immediate area 
or shelter surrounding the instrument. 
4.  Once the appropriate pneumatic connections have been made, check all pneumatic fittings for leaks 
using a procedure similar to that defined in Section 11.5.1. 
3.1.3.3. Connections with Internal Valve Options Installed 
If your analyzer is equiped with either the zero/span valve option (50) or the 2-span point valve option(52), the 
pneumatic connections should be made as shown in figures 3-11 & 3-12: 
VENT here if input 
is pressurized
Source of
SAMPLE Gas 
PUMP
 MODEL 
200EH/EM
 Sample
 Exhaust
 Span Point
 Zero Air
Calibrated NO 
at HIGH Span 
Concentration
Filter
External Zero 
Air Scrubber
VENT
MODEL 700
Gas Dilution 
Calibrator
MODEL 701
Zero Gas 
Generator
Figure 3-11:  Pneumatic Connections–With Zero/Span Valve Option (50) 
04521C (DCN5731)

Getting Started  Teledyne API - Model 200EH/EM Operation Manual 
20 
VENT here if input 
is pressurized
Source of
SAMPLE Gas 
PUMP
VENT
 MODEL 
200EH/EM
 Sample
 Exhaust
 High Span Point
 Low Span Point
 Zero Air
Calibrated NO 
at HIGH Span 
Concentration
Calibrated NO 
at LOW Span 
Concentration
Filter
External Zero 
Air Scrubber
VENT
On/Off
Valves
Figure 3-12:  Pneumatic Connections–With 2-Span point Option (52) –Using Bottled Span Gas 
Once the appropriate pneumatic connections have been made, check all pneumatic fittings for leaks using the 
procedures defined in Section 11.5. 
3.2. INITIAL OPERATION 
CAUTION! 
If the presence of ozone is detected at any time, call Teledyne API Customer Service as soon as possible: 
800-324-5190 or email: api-customerservice@teledyne.com 
If you are unfamiliar with the theory of operation of the M200EH/EM analyzer, we recommend that you read 
Chapter 10 before proceeding.  For information on navigating the analyzer’s software menus, see the menu 
trees described in Appendix A-1. 
3.2.1. STARTUP 
After electrical and pneumatic connections are made, turn on the instrument and supply power to the external 
pump.   
  The exhaust and PMT cooler fans should start.   
  The display should immediately display a single, horizontal dash in the upper left corner of the display.  
This will last approximately 30 seconds while the CPU loads the operating system.   
Once the CPU has completed this activity, it will begin loading the analyzer firmware and configuration data.  
During this process, a string of messages will appear on the analyzer’s front panel display as shown in Figure 
3-13.  The analyzer should automatically switch to SAMPLE mode after completing the boot-up sequence and 
start monitoring NOX, NO, NO2 gases. 
04521C (DCN5731)

Teledyne API - Model 200EH/EM Operation Manual  Getting Started 
 21 
Firmware fully 
booted 
The revision level of the firmware installed in your 
analyzer is briefly displayed  
The startup process may hesitate at this point if the 
Ethernet option is installed, DHCP mode is turned on and 
the instrument is not connected to a functioning network. 
SOFTWARE REVISION X.X 
BOOT PROGRESS [XXXXXXXX 75%  _ _] 
The instrument is loading 
the analyzer firmware. 
M100E NOX ANALYZER 
BOOT PROGRESS [XXXXX 50%_ _ _ _ _] 
The instrument is loading 
configuration and calibration 
data from  the flash chip 
STARTING INSTRUMENT   W/FLASH               :     1 
System waits 3 seconds 
then automatically begins its 
initialization routine. 
No action required. 
System is checking the 
firmware stored in the 
instrument’s memory 
SELECT START OR REMOTE                            :     3
  START                  . 
CHECKING FIRMWARE STATUS                           :     1 
 STARTING INSTRUMENT CODE                       :     1 
SAMPLE            SYSTEM RESET          NOX=XXX.X 
 TEST          CAL                                   CLR   SETUP 
If at this point, 
**FLASH FORMAT INVALID**  
appears, contact Teledyne Instruments  
customer service 
Press CLR to clear initial 
warning messages. 
(see Section 3.2.3) 
System is checking the format 
of the instrument’s flash 
memory chip. 
CHECKING FLASH STATUS                                :     1 
Figure 3-13:  Front Panel Display During Startup Sequence 
04521C (DCN5731)

Getting Started  Teledyne API - Model 200EH/EM Operation Manual 
22 
3.2.2. WARM-UP 
The M200EH/EM requires about 45 minutes warm-up time before reliable NOX, NO and NO2 measurements can 
be taken.  During that time, various portions of the instrument’s front panel will behave as follows.   
Table 3-7:  Front Panel Display During System Warm-Up 
NAME COLOR  BEHAVIOR  SIGNIFICANCE 
Concentration 
Field  N/A  Switches between 
NOX, NO and NO2 This is normal operation. 
Mode Field  N/A  Displays blinking 
“SAMPLE” 
Instrument is in sample mode but is still in the process 
of warming up (hold-off period is active). 
STATUS LEDs 
Sample Green  On  Unit is operating in sample mode, front panel display 
is continuously updated. 
Cal Yellow Off  The instrument’s calibration is not enabled. 
Fault Red  Blinking  The analyzer is warming up and out of specification for 
a fault-free reading. 
See Figure 3-3 for locations 
3.2.3. WARNING MESSAGES 
During warm-up, internal temperatures and other parameters may be outside of specified limits.  The software 
will suppress most warning conditions for 30 minutes after power up.   
  SAMPLE      HVPS  WARNING                     NOX = 0.0 
  TEST             CAL          MSG      CLR     SETUP 
Press CLR to clear the current 
message. 
If more than one warning is active, the 
next message will take its place 
Once the last warning has been 
cleared, the analyzer returns to 
SAMPLE mode 
 SAMPLE         RANGE=200.0 PPM               NO =  0.0 
 < TST  TST >  CAL           MSG      CLR     SETUP 
SAMPLE          HVPS  WARNING                NOX = 0.0 
  TEST             CAL           MSG      CLR     SETUP 
TEST deactivates warning 
messages 
MSG activates warning 
messages.   
<TST  TST> keys replaced with 
TEST key 
NOTE: 
If the warning message persists after several attempts to 
clear it, the message may indicate a  real problem and not 
an artifact of the warm-u
p
p
eriod
04521C (DCN5731)

Teledyne API - Model 200EH/EM Operation Manual  Getting Started 
 23 
The following table includes a brief description of the various warning messages that may appear after the 
warm-up time.  If warning messages persist after 30 minutes, investigate their cause using the troubleshooting 
guidelines in Chapter 11.  To view and clear warning messages, use the following key strokes: 
Table 3-8:  Possible Warning Messages at Start-Up 
MESSAGE DEFINITION 
ANALOG CAL WARNING  The instrument’s A/D circuitry or one of its analog outputs is not 
calibrated. 
AZERO WRN XXX.X MV  The reading taken during the auto-zero cycle is outside of 
specified limits.  The value XXX.X indicates the auto-zero 
reading at the time of the warning. 
BOX TEMP WARNING  The temperature inside the M200EH/EM chassis is outside the 
specified limits. 
CANNOT DYN SPAN  Remote span calibration failed while the dynamic span feature 
was ON 
CANNOT DYN ZERO  Remote zero calibration failed while the dynamic zero feature 
was ON. 
CONFIG INITIALIZED  Configuration was reset to factory defaults or was erased. 
CONV TEMP WARNING  NO2 converter temperature is outside of specified limits. 
DATA INITIALIZED  iDAS data and settings were erased. 
FRONT PANEL WARN  Firmware is unable to communicate with the front panel. 
HVPS WARNING  High voltage power supply for the PMT is outside of specified 
limits. 
IZS TEMP WARNING  On units with IZS options installed: The permeation tube 
temperature is outside of specified limits (if installed). 
MANIFOLD TEMP WARN  Bypass manifold temperature is outside of warning limits. 
O2 CELL TEMP WARN  O2 sensor cell temperature is outside of warning limits (if 
installed). 
OZONE FLOW WARNING  Ozone flow is outside of specified limits. 
OZONE GEN OFF  Ozone generator is off, which is intentional for the warm-up 
period.  This is the only warning message that automatically 
clears itself after warm up. 
PMT TEMP WARNING  PMT temperature is outside of specified limits. 
RCELL PRESS WARN  Reaction cell pressure is outside of specified limits. 
RCELL TEMP WARNING  Reaction cell temperature is outside of specified limits. 
REAR BOARD NOT DET  The CPU is unable to communicate with the motherboard. 
RELAY BOARD WARN  The firmware is unable to communicate with the relay board. 
SAMPLE FLOW WARN  The flow rate of the sample gas is outside the specified limits. 
SYSTEM RESET  This message appears every time the analyzer was powered 
up. 
04521C (DCN5731)

Getting Started  Teledyne API - Model 200EH/EM Operation Manual 
24 
3.2.4. FUNCTIONAL CHECK 
After the analyzer’s components have warmed up for at least 30 minutes, verify that the software properly 
supports any hardware options that were installed. 
Check to make sure that the analyzer is functioning within allowable operating parameters.  Appendix A and C 
include a list of test functions viewable from the analyzer’s front panel as well as their expected values.  These 
functions are also useful tools for diagnosing performance problems with your analyzer (Chapter 11).  The 
enclosed Final Test and Validation Data Sheet (part number 04490) lists these values before the instrument left 
the factory.  To view the current values of these test functions press the <TST TST> keys: 
A
1:NXCNC1=100 PPM
1
A2:N0CNC1=100 PPM1 
A3:N2CNC1=25 PPM1 
A4:NXCNC2=100%1 
NOX STB 
SAMP FLOW 
0ZONE FLOW 
PMT 
NORM PMT 
AZERO 
HVPS 
RCELL TEMP 
BOX TEMP 
PMT TEMP 
MF TEMP 
O2 CELL TEMP2 
MOLY TEMP 
RCEL 
SAMP 
NOX SLOPE 
NOX OFFSET 
NO SLOPE 
NO OFFSET 
O2 SLOPE2 
O2 OFFSET2 
TIME 
 SAMPLE  A1:NXCNC1=100 PPM        NOX = XXX 
 < TST  TST >  CAL    SETUP 
1
 default settings for user 
selectable reporting range 
settings. 
2 Only appears if O2 sensor 
o
p
tion is installed. 
Refer to 
Section 6.2.1 
for definitions 
of these test 
functions. 
Toggle <TST TST> keys to 
scroll throu
g
h list of functions
04521C (DCN5731)

Teledyne API - Model 200EH/EM Operation Manual  Getting Started 
 25 
3.3. CALIBRATION 
3.3.1. BASIC NOX CALIBRATION PROCEDURE 
The initial calibration should be carried out using the same reporting range set up as used during the analyzer’s 
factory calibration.  This will allow you to compare your calibration results to the factory calibration as listed on 
the Final Test and Validation Data Sheet. 
The following procedure assumes that the instrument does not have any of the available zero/span (Z/S) or Two-
Point Span valve options installed.  Chapter 7 contains instructions for calibrating instruments with these options. 
If both available iDAS parameters for a specific gas type are being reported via the instruments analog outputs  
e.g.  NXCNC1 and NXCNC2,  separate calibrations should be carried out for each parameter.   
  Use the LOW button when calibrating for NXCNC1 
  Use the HIGH button when calibrating for NXCNC2. 
See Section 6.13.3 & 6.13.4  for more information on analog output reporting ranges 
STEP 1 - Set Units: 
To select the concentration units of measure press: 
 SETUP X.X      PRIMARY SETUP MENU  
  CFG  DAS  RNGE  PASS  CLK  MORE                EXIT
 SETUP X.X      RANGE CONTROL MENU  
 UNIT    DIL                                                           EXIT
SETUP X.X      CONC UNITS: PPM             
  PPM    PPB                                                ENTR  EXIT
 SAMPLE         A1:NXCNC1=100PPM        NOX=XXX.X
 < TST  TST >      CAL                                        SETUP
Press this button to 
select the 
concentration units 
of measure:
 PPM or MGM
STEP 2 - Dilution Ratio: 
04521C (DCN5731)

Getting Started  Teledyne API - Model 200EH/EM Operation Manual 
26 
If the dilution ration option is enabled on your M200EH/EM and your application involves diluting the sample gas 
before it enters the analyzer, set the dilution ration as follows: 
 SETUP X.X      PRIMARY SETUP MENU  
  CFG  DAS  RNGE  PASS  CLK  MORE                EXIT
 SETUP X.X      RANGE CONTROL MENU  
 UNIT    DIL                                                           EXIT
SETUP X.X            IL FACTOR:1.0  Gain            
     0         0         0          0         .0               ENTR  EXIT
 SAMPLE         A1:NXCNC1=100PPM        NOX=XXX.X
 < TST  TST >      CAL                                        SETUP
Toggle these 
buttons to select the 
dilution ratio factor
EXIT ignores the new setting 
and returns to the previous 
display.
ENTR accepts the new setting 
and returns to the 
previous display..
STEP 3 – Set NOx and NO span gas concentrations  : 
Set the expected NO and NOx span gas concentration.  These should be 80% of range of concentration values 
likely to be encountered in this application.  The default factory setting is 100 ppm.  If one of the configurable 
analog outputs is to be set to transmit concentration values, use 80% of the reporting range set for that output 
(see Section 6.13.4.5) 
If you supply NO span gas to the analyzer as well as NOx, the values for expected NO and NOx span gas 
concentrations need to be identical. 
SAMPLE   GAS TO CAL:NOX
NOX O2   ENTR EXIT
 SAMPLE         A1:NXCNC1=100PPM        NOX=XXX.X
 < TST  TST >      CAL                                        SETUP
M-P CAL        A1:NXCNC1  =100PPM       NOX=X.XXX
 <TST TST> ZERO SPAN CONC EXIT
SAMPLE  RANGE TO CAL:LOW
LOW HIGH   ENTR EXIT
M-P CAL           CONCENTRATION MENU
 NOX NO CONV EXIT
M-P CAL      NOX SPAN CONC:80.0 Conc
 0 0 8 0 .0   ENTR EXIT
The NOX & NO span concentration 
values automatically default to 
80.0 Conc. 
If this is not the the concentration of 
the span gas being used, toggle 
these buttons to set the correct 
concentration of the NOX and NO
 calibration gases.
EXIT ignores the new 
setting and returns to 
the previous display. 
ENTR accepts the new 
setting and returns to 
the 
CONCENTRATION 
MENU.
If using NO span gas 
in addition to NOX 
repeat last step.
04521C (DCN5731)

Teledyne API - Model 200EH/EM Operation Manual  Getting Started 
 27 
STEP 4 – Zero/Span Calibration : 
To perform the zero/span calibration procedure:  
Press ENTR to changes 
the OFFSET & SLOPE 
values for both the NO 
and NOx measurements.
Press EXIT to leave the 
calibration unchanged and 
return to the previous 
menu.
 SAMPLE           GAS TO CAL:NOX
NOX O2   ENTR EXIT
 SAMPLE        NOX STB= XXX.X PPM      NOX=XXX.X
 < TST  TST >      CAL                                        SETUP
M-P CAL        NOX STB= XXX.X PPM      NOX=XXX.X
 <TST TST>  ZERO CONC EXIT
 SAMPLE             RANGE TO CAL:LOW
LOW HIGH   ENTR EXIT
EXIT at this point 
returns to the 
SAMPLE menu.
Press ENTR to changes 
the OFFSET & SLOPE 
values for both the NO 
and NOx measurements.
Press EXIT to leave the 
calibration unchanged and 
return to the previous 
menu.
 SAMPLE         A1:NXCNC1=100PPM        NOX=XXX.X
 < TST  TST >      CAL                                        SETUP
Set the Display to show 
the NOX STB test 
function.
This function calculates 
the stability of the NO/NOx 
measurement
Toggle TST> button until ...
Allow zero gas to enter the sample port 
at the rear of the analyzer.
Wait until NOX STB 
falls below 0.5 ppm.
This may take several 
minutes.
 SAMPLE        NOX STB= XXX.X PPM      NOX=XXX.X
 < TST  TST >      CAL                                        SETUP
M-P CAL         NOX STB= XXX.X PPM      NOX=X.XXX
 <TST TST>  ENTR CONC EXIT
SAMPLE    GAS TO CAL:NOX
NOX O2   ENTR EXIT
M-P CAL       NOX STB= XXX.X PPM       NOX=X.XXX
 <TST TST>  ZERO SPAN CONC EXIT
SAMPLE  RANGE TO CAL:LOW
LOW HIGH   ENTR EXIT
Allow span gas to enter the sample port 
at the rear of the analyzer.
Wait until NOX STB 
falls below 0.5 ppm.
This may take several 
minutes.
 SAMPLE         NOX STB= XXX.X PPM     NOX=XXX.X
 < TST  TST >      CAL                                        SETUP
M-P CAL         NOX STB= XXX.X PPM      NOX=X.XXX
 <TST TST>  ENTR CONC EXIT
M-P CAL         NOX STB= XXX.X PPM      NOX=X.XXX
 <TST TST>  ENTR CONC EXIT
The SPAN key now appears 
during the transition from 
zero to span.
You may see both keys.
If either the ZERO or SPAN 
buttons fail to appear see 
Section 11 for 
troubleshooting tips.
Analyzer continues to 
cycle through NOx, 
NO, and NO2 
measurements 
throughout this 
procedure.
04521C (DCN5731)

Getting Started  Teledyne API - Model 200EH/EM Operation Manual 
28 
3.3.2. BASIC O2 SENSOR CALIBRATION PROCEDURE 
If your instrument has an O2 sensor option installed that should be calibrated as well.   
3.3.2.1. O2 Calibration Setup 
The pneumatic connections for calibrating are as follows: 
Calibrated N2 
at HIGH Span 
Concentration
Calibrated O2 
at 20.8% Span 
Concentration
Source of 
SAMPLE GAS
Removed during 
calibration
MODEL 
200EH/EM
SAMPLE
EXHAUST
PUMP
VENT
3-way
Valve
Manual 
Control Valve
VENT here if input 
is pressurized
Figure 3-14:  O2 Sensor Calibration Set Up 
O2 SENSOR ZERO GAS: Teledyne Instruments’ recommends using pure N2 when calibration the zero point of 
your O2 sensor option. 
O2 SENSOR SPAN GAS: Teledyne Instruments’ recommends using 21% O2 in N2 when calibration the span 
point of your O2 sensor option. 
3.3.2.2. O2 Calibration Method 
STEP 1 – Set O2  span gas concentration : 
Set the expected O2 span gas concentration.   
This should be equal to the percent concentration of the O2 span gas of the selected reporting range (default 
factory setting = 20.8%; the approximate O2 content of ambient air).   
04521C (DCN5731)

Teledyne API - Model 200EH/EM Operation Manual  Getting Started 
 29 
STEP 2 – activate O2 sensor stability function 
To change the stability test function from NOx concentration to the O2 sensor output, press: 
SETUP X.X             STABIL_GAS:O2             
NO   NO2   NOX   O2     ENTR EXIT
Press EXIT 3 
times to return 
to SAMPLE 
menu
 SAMPLE         A1:NXCNC1=100PPM        NOX=XXX.X
 < TST  TST >      CAL                                        SETUP
SETUP X.X        PRIMARY SETUP MENU
 CFG DAS RNGE PASS CLK MORE EXIT
SETUP X.X       SECONDARY SETUP MENU
 COMM VARS DIAG ALRM EXIT
SETUP X.X      ENTER PASSWORD:818
 8  1  8 ENTREXIT
  SETUP X.X         0) DAS_HOLD_OFF=15.0 Minutes
 <PREV  NEXT>  JUMP EDIT PRNT EXIT
  SETUP X.X         2) STABIL_GAS=NOX
 <PREV  NEXT>  JUMP EDIT PRNT EXIT
SETUP X.X              STABIL_GAS:NOX             
NO   NO2   NOX   O2     ENTR EXIT
Continue pressing NEXT until ...
NOTE 
Use the same procedure to reset the STB test function to NOx when the O2 calibration 
procedure is complete.   
04521C (DCN5731)

Getting Started  Teledyne API - Model 200EH/EM Operation Manual 
30 
STEP 4 – O2 ZERO/SPAN CALIBRATION : 
To perform the zero/span calibration procedure:  
04521C (DCN5731)

Teledyne API - Model 200EH/EM Operation Manual  Getting Started 
 31 
The Model 200EH/EM analyzer is now ready for operation. 
NOTE 
Once you have completed the above set-up procedures, please fill out the quality 
questionnaire that was shipped with your unit and return it to Teledyne Instruments.   
This information is vital to our efforts in continuously improving our service  
and our products.  Thank you. 
3.3.3. INTERFERENCES FOR NOX MEASUREMENTS 
The chemiluminescence method for detecting NOX is subject to interference from a number of sources including 
water vapor (H2O), ammonia (NH3), sulfur dioxide (SO2) and carbon dioxide (CO2) but the Model 200EH/EM has 
been designed to reject most of these interferences.  Section 10.2.4 contains more detailed information on 
interferences. 
Ammonia is the most common interferent, which is converted to NO in the analyzer’s NO2 converter and creates 
a NOX signal artifact.  If the Model 200EH/EM is installed in an environment with high ammonia, steps should be 
taken to remove the interferent from the sample gas before it enters the reaction cell.  Teledyne Instruments 
offers a sample gas conditioning option to remove ammonia and water vapor (Section 5.10). 
Carbon dioxide diminishes the NOX signal when present in high concentrations.  If the analyzer is used in an 
application with excess CO2, contact Teledyne Instruments customer service for possible solutions.  Excess 
water vapor can be removed with one of the dryer options described in Section 5.10 In ambient air applications, 
SO2 interference is usually negligible. 
Interferences are discussed in more detail in Section 10.2.4. 
USER NOTES: 
04521C (DCN5731)
04521C (DCN5731)

Teledyne API - Model 200EH/EM Operation Manual  Frequently Asked Questions & Glossary 
 33 
4. FREQUENTLY ASKED QUESTIONS & GLOSSARY 
4.1. FREQUENTLY ASKED QUESTIONS 
The following list contains some of the most commonly asked questions relating to the Model 200EH/EM NOx 
Analyzer. 
Q: Why is the ZERO or SPAN key not displayed during calibration? 
A: The M200EH/EM disables certain keys whenever the chosen value is out of range for that particular 
parameter.  In this case, the expected span or zero value is too different from the actually measured value 
and the instrument does not allow to span or zero to that point.  If, for example, the span set point is 80 ppm 
and the measurement response is only .5 ppm, the SPAN button will not appear to prevent the user from 
spanning to an out-of-range response curve.  Chapter 11 describes this in detail. 
Q: Why does the ENTR key sometimes disappear on the front panel display? 
A: Sometimes the ENTR key will disappear if you select a setting that is invalid or out of the allowable range for 
that parameter, such as trying to set the 24-hour clock to 25:00:00 or a M200EH reporting range to less than 
more than 5000 ppm (200 ppm for a M200EM).  Once you adjust the setting to an allowable value, the ENTR 
key will re-appear. 
Q: Why does the analyzer not respond to span gas? 
A: There are several reasons why this can happen.  Section 11.3.2 has some possible answers to this question. 
Q: Can I automate the calibration of my analyzer? 
A: Any analyzer with zero/span valve options can be automatically calibrated using the instrument’s AutoCal 
feature. 
Q: What do I do if the concentration on the instrument's front panel display does not match the value recorded or 
displayed on my data logger even if both instruments are properly calibrated? 
A: This most commonly occurs for one of the following reasons: (1) a difference in circuit ground between the 
analyzer and the data logger or a wiring problem; (2) a scale problem with the input to the data logger.  The 
analog outputs of the analyzer can be manually calibrated to compensate for either or both of these effects, 
see Section 6.13.4; analog outputs are not calibrated, which can happen after a firmware upgrade (Section 
6.13.5). 
Q: How do I measure the sample flow? 
A: Sample flow is measured by attaching a calibrated flow meter to the sample inlet port when the instrument is 
operating.   
  For the M200EH in its basic configuration, the sample flow should be 290 cm³/min 10%.   
  For the M200Em in its basic configuration, the sample flow should be 250 cm³/min 10%.   
See Table 10-3 for more detailed information bout gas flow rates. 
Chapter 11 includes detailed instructions on performing a check of the sample gas flow. 
Q: How often do I need to change the particulate filter? 
A: Once per week.  Table 9-1 contains a maintenance schedule listing the most important, regular maintenance 
tasks.  Highly polluted sample air may require more frequent changes. 
Q: How long does the sample pump last? 
04521C (DCN5731)

Frequently Asked Questions & Glossary  Teledyne API - Model 200EH/EM Operation Manual 
34 
A: The sample pump should last one to two years and the pump head should be replaced when necessary.  Use 
the RCEL pressure indicator on the front panel to see if the pump needs replacement.  If this value goes 
above 10 in-Hg-A, on average, the pump head needs to be rebuild. 
Q: Do I need a strip chart recorder or external data logger? 
A: No, the M200EH/EM is equipped with a very powerful internal data acquisition system (iDAS).  Section 6.7 
describes the setup and operation in detail. 
Q: Why does my RS-232 serial connection not work? 
A: There are many possible reasons: 1) the wrong cable, please use the provided or a generic “straight-through” 
cable (do not use a “null-modem” type cable), 2) The DCE/DTE switch on the back of the analyzer is not set 
properly; make sure that  both green and red lights are on, 3) the baud rate of the analyzer’s COM port does 
not match that of the serial port of your computer/data logger.  See Section 11.5.11 more trouble-shooting 
information. 
4.2. GLOSSARY 
Acronym – A short form or abbreviation for a longer term.  Often artificially made up of the first letters of the 
phrase’s words. 
APICOM – Name of a remote control program offered by Teledyne-API to its customers 
ASSY - Acronym for Assembly. 
cm3 – metric abbreviation for cubic centimeter.  Same as the obsolete abbreviation “cc”. 
Chemical formulas used in this document: 
  CO2 – carbon dioxide 
  H2O – water vapor 
  HNO3 – nitric acid 
  NOX – nitrogen oxides, here defined as the sum of NO and NO2  
  NO – nitric oxide 
  NO2 – nitrogen dioxide 
  NOy – nitrogen oxides, often called odd nitrogen, the sum of NO, NO2 (NOX) plus  other compounds 
such as HNO3.  Definitions vary widely and may include nitrate (NO3-), PAN, N2O and other 
compounds. 
  NH3 – ammonia 
  O2 - molecular oxygen 
  O3 - ozone 
  SO2 – sulfur dioxide 
DAS - Acronym for Data Acquisition System, the old acronym of iDAS 
DIAG - Acronym for diagnostics, the diagnostic  menu or settings of the analyzer 
DHCP: acronym for dynamic host configuration protocol.  A protocol used by LAN or Internet servers to 
automatically set up the interface protocols between themselves and any other addressable device connected to 
the network. 
04521C (DCN5731)

Teledyne API - Model 200EH/EM Operation Manual  Frequently Asked Questions & Glossary 
 35 
DOC – Acronym for Disk On Chip, the analyzer’s central storage area for analyzer operating system, firmware, 
and data.  This is a solid state device without mechanical, moving parts that acts as a computer hard disk drive 
under  DOS with disk drive label “C”.  DOC chips come with 8 mb space in the E-series analyzer standard 
configuration but are available in larger sizes 
DOS - Disk Operating System.  The E-series analyzers use DR DOS  
EEPROM - also referred to as a FLASH chip. 
FEP - Acronym for Fluorinated Ethylene Propylene polymer, one of the polymers that du Pont markets as 
Teflon® (along with PFA and PTFE). 
FLASH - flash memory is non-volatile, solid-state memory. 
I2C bus – read: I-square-C bus.  A serial, clocked serial bus for communication between individual analyzer 
components 
IC – Acronym for Integrated Circuit, a modern, semi-conductor circuit that can contain many basic components 
such as resistors, transistors, capacitors etc in a miniaturized package used in electronic assemblies. 
iDAS - Acronym for Internal Data Acquisition System, previously referred to as DAS. 
LAN - acronym for local area network 
LED - Acronym for Light Emitting Diode. 
PCA - Acronym for Printed Circuit Assembly, this is the  PCB with electronic components installed and ready 
to use 
PCB - Acronym for printed circuit board, the bare circuit board without components 
PLC – Acronym for programmable logic controller, a device that is used to control instruments based on a logic 
level signal coming from the analyzer 
PFA – Acronym for Per-Fluoro-Alkoxy, an inert polymer.  One of the polymers that du Pont markets as Teflon® 
(along with FEP and PTFE). 
PTFE – Acronym for Poly-Tetra-Fluoro-Ethylene, a very inert polymer material used to handle gases that may 
react on other surfaces.  One of the polymers that du Pont markets as Teflon® (along with FEP and PFA). 
PVC – Acronym for Poly Vinyl Chloride, a polymer used for downstream tubing in the M200EH/EM. 
RS-232 - An electronic communication protocol of a serial communications port 
RS-485 - An electronic communication protocol of a serial communications port 
TCP/IP - Acronym for Transfer Control Protocol / Internet Protocol, the standard communications protocol for 
Ethernet devices and the Internet 
VARS - Acronym for variables, the variables menu or settings of the analyzer 
USER NOTES: 
04521C (DCN5731)
04521C (DCN5731)

Teledyne API - Model 200EH/EM Operation Manual  Optional Hardware and Software 
 37 
5. OPTIONAL HARDWARE AND SOFTWARE 
This section includes a descriptions of the hardware and software options available for the Model 200EH/EM 
Nitrogen Oxides Analyzer.  For assistance with ordering these options please contact the sales department of 
Teledyne - Advanced Pollution Instruments at: 
TOLL-FREE: 800-324-5190 
TEL: +1 858-657-9800 
FAX: +1 858-657-9816 
E-MAIL: apisales@teledyne.com 
WEB SITE: http://www.teledyne-api.com/ 
5.1.   EXTERNAL PUMPS (OPT 10) 
The M200EH/EM comes equipped with an external pump specified upon ordering.  Whereas the analyzer can 
be re-configured for other voltages, operation at other than the original voltage/frequency may require a different 
external pump.  A variety of external pumps are available for the M200EH/EM series analyzers.  The range of 
available pump options meets all typical AC power supply standards while exhibiting the same pneumatic 
performance. 
TELEDYNE 
INSTRUMENTS PART NO. 
DESCRIPTION 
009810300  External pump for 115 VAC / 60 Hz power supply 
009810400  External pump for 230 VAC / 50 Hz power supply 
009810500  External pump for 110 VAC / 50 Hz power supply 
009810600  External pump for 100 VAC / 50 Hz power supply 
009810700  External pump for 220-240 VAC / 50-60 Hz power supply 
5.2.   RACK MOUNT KITS (OPTS 20-23) 
There are several options for mounting the analyzer in standard 19” racks.  The slides are three-part extensions, 
one mounts to the rack, one mounts to the analyzer chassis and the middle part remains on the rack slide when 
the analyzer is taken out.  The analyzer locks into place when fully extended and cannot be pulled out without 
pushing two buttons, one on each side.   
The rack mount brackets for the analyzer requires that you have a support structure in your rack to support the 
weight of the analyzer.  The brackets cannot carry the full weight of an analyzer and are meant only to fix the 
analyzer to the front of a rack and to prevent it from sliding out of the rack through user intervention or vibration. 
OPTION NUMBER  DESCRIPTION 
OPT 20A  Rack mount brackets with 26 in.  chassis slides.   
OPT 20B  Rack mount brackets with 24 in.  chassis slides. 
OPT 21  Rack mount brackets only 
OPT 23  Rack mount for external pump (no slides). 
04521C (DCN5731)

Optional Hardware and Software  Teledyne API - Model 200EH/EM Operation Manual 
38 
5.3.   CARRYING STRAP HANDLE (OPT 29) 
The chassis of the M200EH/EM analyzer allows to attach a strap handle for carrying the instrument (Figure 5-1). 
 The handle is located on the right side and pulls out to accommodate a hand for transport.  When pushed in, the 
handle is nearly  flush with the chassis, only protruding out about 9 mm (3/8”).   
Figure 5-1:  M200EH/EM with Carrying Strap Handle and Rack Mount Brackets 
NOTE:  
Installing the strap handle prevents the use of the rack mount slides, although the rack 
mount brackets, Option 21, can still be used.   
CAUTION 
THE M200EH/EM WEIGHS ABOUT 17 KG (40 POUNDS) WITHOUT 
OPTIONS INSTALLED.   
     TO AVOID PERSONAL INJURY:  
 WE RECOMMEND TWO PERSONS LIFT AND CARRY THE 
ANALYZER.   
 MAKE SURE TO DISCONNECT ALL CABLES AND TUBING 
FROM THE ANALYZER BEFORE CARRYING IT. 
04521C (DCN5731)

Teledyne API - Model 200EH/EM Operation Manual  Optional Hardware and Software 
 39 
5.4. CURRENT LOOP ANALOG OUTPUTS (OPT 41) 
This option adds isolated, voltage-to-current conversion circuitry to the analyzer’s analog outputs.  This option 
may be ordered separately for the first three of the analog outputs and can be installed at the factory or added 
later.  Call Teledyne Instruments sales for pricing and availability. 
The current loop option can be configured for any output range between 0 and 20 mA (for example 0-20, 2-20 or 
4-20 mA).  Information on calibrating or adjusting these outputs can be found in Section 6.13.5.3. 
 Analog Output A2 
Current Loop Option 
Installed on J21 
(Analog Output A2)  
J 23 
J19 
V
oltage Output 
Shunts installed 
V
oltage Output 
Shunts installed 
Figure 5-2:  Current Loop Option Installed on the Motherboard 
5.4.1. CONVERTING CURRENT LOOP ANALOG OUTPUTS TO STANDARD 
VOLTAGE OUTPUTS. 
NOTE 
Servicing or handling of circuit components requires electrostatic discharge protection, 
i.e.  ESD grounding straps, mats and containers.  Failure to use ESD protection when 
working with electronic assemblies will void the instrument warranty.   
See Chapter 12 for more information on preventing ESD damage. 
To convert an output configured for current loop operation to the standard 0 to 5 VDC output operation: 
5.  Turn off power to the analyzer.   
6.  If a recording device was connected to the output being modified, disconnect it. 
7.  Remove the top cover  
  Remove the set screw located in the top, center of the rear panel 
  Remove the screws fastening the top cover to the unit (four per side). 
  Lift the cover straight up. 
8.  Disconnect the current loop option PCA from the appropriate connector on the motherboard. 
04521C (DCN5731)

Optional Hardware and Software  Teledyne API - Model 200EH/EM Operation Manual 
40 
9.  Place a shunt between the leftmost two pins of the connector (see Figure 5-1). 
  6 spare shunts (P/N CN0000132) were shipped with the instrument attached to JP1 on the back of 
the instruments keyboard and display PCA 
10.  Reattach the top case to the analyzer. 
11.  The analyzer is now ready to have a voltage-sensing, recording device attached to that output 
5.5.   PARTICULATE FILTER KIT (OPT 42A) 
This option includes a one-year supply of 50 replacement, Teflon membrane, particulate filters, 47 mm in 
diameter, 1 micrometer pore size.  Operation of the particulate filter and weekly maintenance are mandatory on 
the M200EH/EM. 
5.6.   OZONE SUPPLY FILTER (OPT 49) 
This filter removes very fine particulates as well as nitric acid, sulfates, nitrates and other compounds from the 
ozone supply air stream.  The filter is pneumatically connected between ozone generator and reaction cell.  The 
corona discharge ozone generator produces small amounts of the above mentioned compounds, which may 
deposit on the reaction cell walls and – over time – cause drift and non-linear response.  Having this filter in line 
minimizes these problems and maximizes the reaction cell cleaning intervals.  The filter and its maintenance is 
shown in detail in Section9.3.3.  Refer to Figure 3-1 for location of this optional filter. 
5.7.   CALIBRATION VALVE OPTIONS 
5.7.1. ZERO/SPAN VALVES (OPT 50) 
The Model 200EH/EM NOx analyzer can be equipped with a zero/span valve option for controlling the flow of 
calibration gases generated from external sources.  This option contains two solenoid valves located inside the 
analyzer that allow the user to switch either zero, span or sample gas to the instrument’s sensor.   
The user can control these valves from the front panel keyboard either manually or by activating the instrument’s 
CAL or AutoCal features (Section 7.7).  The valves may also be opened and closed remotely through the serial 
ports (Section 6.11) or through the external, digital control inputs (Section 6.15). 
This option also includes a two-stage, external zero air scrubber assembly that removes all NO and NO2 from 
the zero air source (ambient air).  The scrubber is filled with 50% Purafil Chemisorbant® (for conversion of NO to 
NO2) and 50% activated charcoal (for removal of NO2).  This assembly also includes a small particle filter to 
prevent scrubber particles to enter the analyzer as well as two more rear panel fittings so each gas can enter the 
analyzer separately. 
Figure 5-3 & 5-4  shows the internal, pneumatic layouts the zero/span valve option installed for a Model 200EH 
and M200EM respectively. 
04521C (DCN5731)

Teledyne API - Model 200EH/EM Operation Manual  Optional Hardware and Software 
 41 
O3 FLOW 
SENSOR
Filter
EXHAUST MANIFOLD
2-Stage
NOX Scrubber
NOX Exhaust 
Scrubber
Figure 5-3:  M200EH – Internal Pneumatics with Zero-Span Valve Option 50 
Figure 5-4:  M200EM – Internal Pneumatics with Zero-Span Valve Option 50 
04521C (DCN5731)

Optional Hardware and Software  Teledyne API - Model 200EH/EM Operation Manual 
42 
Table 5-1:  Zero/Span Valve States 
MODE VALVE  CONDITION 
Sample/Cal  Open to sample gas inlet 
SAMPLE  Zero/Span  Open to zero air inlet 
Sample/Cal  Open to zero/span inlet (activated) 
ZERO 
CALIBRATION  Zero/Span  Open to zero air inlet 
Sample/Cal  Open to zero/span inlet (activated) 
SPAN 
CALIBRATION  Zero/Span  Open to span gas inlet / IZS gas (activated) 
The state of the zero/span valves can also be controlled: 
  Manually from the analyzer’s front panel by using the SIGNAL I/O controls located under the DIAG 
Menu (Section 6.13.1), 
  By activating the instrument’s AutoCal feature (Section 7.7), 
  Remotely by using the external digital control inputs (Section 6.15.1.2) or Ethernet option. 
  Remotely through the RS-232/485 serial I/O ports (Section 6-11). 
All supply lines should be vented outside of the analyzer’s enclosure.  In order to prevent back-diffusion and 
pressure drop effects, these vent lines should be between 2 and 10 meters in length. 
5.7.2. SECOND RANGE SPAN VALVE (OPT 52) 
This option includes a special set of valves that allows two separate NOx mixtures to enter the analyzer from two 
independent sources.  Typically these two gas mixtures will come from two, separate, pressurized bottles of 
certified calibration gas: one mixed to produce a NO, NO2 or NOx  concentration equal to the expected span 
calibration value for the application and the other mixed to produce a concentration at or near the midpoint of the 
intended measurement range.  Individual gas inlets, labeled HIGH SPAN and LOW SPAN are provided at the 
back on the analyzer.   
The valves allow the user to switch between the two sources via keys on the front panel or from a remote 
location by way of either the analyzer’s digital control inputs or by sending commands over it’s serial I/O port(s).   
NOTE 
The analyzer’s software only allows the  SLOPE and OFFSET  to be calculated when 
sample is being routed through the HIGH SPAN inlet.   
The LOW SPAN gas is for midpoint reference checks only.   
The state of the optional valves can be controlled: 
  Manually from the analyzer’s front panel by using the SIGNAL I/O controls located under the DIAG 
Menu (Section 6-13.1), 
  By activating the instrument’s CAL or AutoCal features (Section 7.7), 
 Remotely by using the external digital control inputs (Section 6.15.1.2) or Ethernet option. 
  Remotely through the RS-232/485 serial I/O ports (Section 6.11). 
04521C (DCN5731)

Teledyne API - Model 200EH/EM Operation Manual  Optional Hardware and Software 
 43 
Table 5-2:  Two-Point Span Valve Operating States 
MODE VALVE  CONDITION 
Sample/Cal  Open to SAMPLE inlet 
Zero Gas Valve  Closed to ZERO AIR inlet 
High Span Valve  Closed to HIGH SPAN inlet 
SAMPLE 
Low Span Valve  Closed to LOW SPAN inlet 
Sample/Cal  Closed to SAMPLE inlet 
Zero Gas Valve  Open to ZERO AIR inlet 
High Span Valve  Closed to HIGH SPAN inlet 
ZERO 
CAL 
Low Span Valve  Closed to LOW SPAN inlet 
Sample/Cal  Closed to SAMPLE inlet 
Zero Gas Valve  Closed to ZERO AIR inlet 
High Span Valve  Open to HIGH SPAN inlet 
HIGH 
SPAN 
CAL 
Low Span Valve  Closed to LOW SPAN inlet 
Sample/Cal  Closed to SAMPLE inlet 
Zero Gas Valve  Closed to ZERO AIR inlet 
High Span Valve  Closed to HIGH SPAN inlet 
Low Span 
Check 
Low Span Valve  Open to LOW SPAN inlet 
04521C (DCN5731)

Optional Hardware and Software  Teledyne API - Model 200EH/EM Operation Manual 
44 
Figure 5-5:  M200EH – Internal Pneumatics with Second Span Point Valve Option 52 
04521C (DCN5731)

Teledyne API - Model 200EH/EM Operation Manual  Optional Hardware and Software 
 45 
EXHAUST MANIFOLD
VACUUM 
PRESSURE 
SENSOR
SAMPLE
 PRESSURE 
SENSOR
O3 FLOW 
SENSOR
FLOW PRESSURE 
SENSOR PCA
INSTRUMENT CHASSIS
PMT
PERMAPURE 
DRYER
NO/NOX
VALVE
AUTOZERO 
VALVE
O3
Scrubber
O3
GENERATOR
O3 
Purifier
EXHAUST 
GAS 
OUTLET
Filter
NO2
Converter
BYPASS 
MANIFOLD
REACTION 
CELL
Orifice Dia.
0.003" 
Orifice Dia.
0.007" 
Orifice Dia.
0.004" 
GAS INPUT 
MANIFOLD
ZERO AIR 
INLET
Zero Gas 
Valve
Low Span  
Valve
High Span  
Valve
Span/Cal 
Valve
SAMPLE 
GAS 
INLET
LOW 
SPAN AIR 
INLET
HIGH 
SPAN AIR 
INLET
PUMP
NOX Exhaust 
Scrubber
Figure 5-6:  M200EM – Internal Pneumatics with Second Span Point Valve Option 52 
5.8.  OXYGEN SENSOR (OPT 65) 
5.8.1. THEORY OF OPERATION 
5.8.1.1. Paramagnetic measurement of O2  
The oxygen sensor used in the M200EH/EM analyzer utilizes the fact that oxygen is attracted into strong 
magnetic field, most other gases are not, to obtain fast, accurate oxygen measurements.   
The sensor’s core is made up of two nitrogen filled glass spheres, which are mounted on a rotating suspension 
within a magnetic field (Figure 5-7).  A mirror is mounted centrally on the suspension and light is shone onto the 
mirror that reflects the light onto a pair of photocells.  The signal generated by the photocells is passed to a 
feedback loop, which outputs a current to a wire winding (in effect, a small DC electric motor) mounted on the 
suspended mirror. 
04521C (DCN5731)

Optional Hardware and Software  Teledyne API - Model 200EH/EM Operation Manual 
46 
Oxygen from the sample stream is attracted into the magnetic field displacing the nitrogen filled spheres and 
causing the suspended mirror to rotate.  This changes the amount of light reflected onto the photocells and 
therefore the output levels of the photocells.  The feedback loop increases the amount of current fed into the 
winding in order to move the mirror back into its original position.  The more O2 present, the more the mirror 
moves and the more current is fed into the winding by the feedback control loop. 
A sensor measures the amount of current generated by the feedback control loop which is directly proportional 
to the concentration of oxygen within the sample gas mixture (see Figure 5-7). 
Figure 5-7:  Oxygen Sensor - Principle of Operation 
5.8.1.2. Operation Within the M200EH/EM Analyzer 
The oxygen sensor option is transparently integrated into the core analyzer operation.  All functions can be 
viewed or accessed through the front panel, just like the functions for NOX.   
 The O2 concentration is displayed in the upper right-hand corner, alternating with NOX, NO and NO2 
concentrations.   
  Test functions for O2 slope and offset  are viewable from the front panel along with the analyzer’s other 
test functions. 
 O
2 sensor calibration is performed via the  front panel CAL function and is performed in a nearly 
identical manner as the standard NOX/NO calibration.  See Chapter 0 for more details. 
  Stability of the O2 sensor can be viewed (see 3.3.2.1)  
The O2 concentration range is 0-100% (user selectable) with 0.1% precision and accuracy and is available to be 
output via one of the instrument’s four user selectable analog outputs (see Section 6.13.4). 
The temperature of the O2  sensor is maintained at a constant 50° C by means of a PID loop and can be viewed 
on the front panel as test function O2 TEMP.   
The O2 sensor assembly itself does not have any serviceable parts and is enclosed in an insulated canister. 
5.8.1.3. Pneumatic Operation of the O2 Sensor 
Pneumatically, the O2 sensor is connected to the bypass manifold and draws a flow of about 80 cm³/min in 
addition to the normal sample flow rate (See Table 10.-3 for nominal sample inlet gas flow rates) and is 
separately controlled with its own critical flow orifice located inside the vacuum manifold.   
Figures 15-8 shows the internal pneumatics of the M200EH with the O2 Sensor installed. 
Figures 15-9 shows the internal pneumatics of the M200EM with the O2 Sensor installed. 
04521C (DCN5731)

Teledyne API - Model 200EH/EM Operation Manual  Optional Hardware and Software 
 47 
Figure 5-8:  M200EH – Internal Pneumatics with O2 Sensor Option 65 
Figure 5-9:  M200EM – Internal Pneumatics with O2 Sensor Option 65 
04521C (DCN5731)

Optional Hardware and Software  Teledyne API - Model 200EH/EM Operation Manual 
48 
5.8.2. ZERO AIR SCRUBBER (OPT 64B) 
This kit includes a zero air scrubber cartridge, which can be used to produce and supply zero air to the 
analyzer’s ZERO inlet port.  The cartridge mounts to the outside rear panel by means of two rubberized clips and 
contains two chemicals, 50% volume of Purafil Chemisorbant to convert NO to NO2, followed 50% volume of 
charcoal to absorb NO2.   
The zero air scrubber exit contains a particle filter that retains any dust coming from the cartridge and connects 
with a 0.25” PVC tubing to the ZERO inlet port.  The chemicals need to be exchanged periodically (use Option 
43) to prevent saturation and break-through of NOX into the zero air stream.  This kit is recommended if no other 
zero air source is available and if the analyzer is equipped with the zero/span valve option (Section 5.7.1).  The 
kit is included in the IZS option but not in the zero/span valve option. 
5.8.3. ZERO AIR SCRUBBER MAINTENANCE KIT (OPT 43) 
This kit includes the items needed to refurbish the external zero air scrubber. 
Table 5-3:  Contents of Zero Air Scrubber Maintenance Kit 
TELEDYNE INSTRUMENTS PART 
NO. 
DESCRIPTION 
005960000  Activated charcoal refill 
059700000 Purafil Chemisorbant® refill 
FL0000001 1  Sintered filter for critical orifice port 
FL0000003  Replacement particulate filter for zero air inlet fitting 
OR0000001 1  O-Ring (qty:2) for critical orifice port 
1 These items are required for units with IZS option only.  They are used for rebuilding the IZS-exhaust critical flow 
orifice on the analyzer’s exhaust manifold. 
5.8.4. M200EH/EM EXPENDABLES KIT (OPT 42) 
This kit includes a recommended set of expendables for one year of operation of the M200EH/EM.  See 
Appendix B for a detailed listing of the contents. 
5.8.5. M200EH/EM SPARE PARTS KIT (OPT 43) 
This kit includes a recommended set of spare parts for 2-3 years of operation of the M200EH/EM.  It includes 
items such as the orifice holder, a spare PMT and other items that are recommended as backups to minimize 
down-time in case of component failures.  See Appendix B for a detailed listing of the contents. 
5.9. COMMUNICATION OPTIONS 
5.9.1. RS232 MODEM CABLES (OPTS 60 AND 60A) 
The analyzer can have come standard with a shielded, straight-through DB-9F to DB-9F cable of about 1.8 m 
length, which should fit most computers of recent build.  This cable can be ordered as Option 60. 
Option 60A consists of a shielded, straight-through serial cable of about 1.8 m length to connect the analyzer’s 
COM1 port to a computer, a code activated switch or any other communications device that is equipped with a 
DB-25 female connector.  The cable is terminated with one DB-9 female connector and one DB-25 male 
connector.  The DB-9 connector fits the analyzer’s COM1 port. 
04521C (DCN5731)

Teledyne API - Model 200EH/EM Operation Manual  Optional Hardware and Software 
 49 
5.9.2. RS-232 MULTIDROP (OPT 62) 
The multidrop option is used with any of the RS-232 serial ports to enable communications of up to eight 
analyzers with the host computer over a chain of RS-232 cables via the instruments COM1 Port.  It is subject to 
the distance limitations of the RS 232 standard.   
The option consists of a small printed circuit assembly, which is plugs into to the analyzer’s CPU card (see 
Figure 5-10) and is connected to the RS-232 and COM2 DB9 connectors on the instrument’s back panel via a 
cable to the motherboard.  One option 62 is required for each analyzer along with one 6’  straight-through,  DB9 
male  DB9 Female cable (P/N WR0000101).   
This option can be installed in conjunction with the Ethernet option (Option 63) allowing the instrument to 
communicate on both types of networks simultaneously.  For more information on using and setting up this 
option see Section 6.11.7) 
Rear Panel
(as seen from inside) 
CPU Card
Multidrop 
Card 
Figure 5-10:  M200EH/EM Multidrop Card  
5.9.3. ETHERNET (OPT 63) 
The Ethernet option allows the analyzer to be connected to any Ethernet local area network (LAN) running 
TCP/IP.  The local area network must have routers capable of operating at 10BaseT.  If Internet access is 
available through the LAN, this option also allows communication with the instrument over the public Internet.   
When installed, this option is electronically connected to the instrument’s COM2 serial port making that port no 
longer available for RS-232/RS-485 communications through the COM2 connector on the rear panel.  The 
option consists of a Teledyne Instruments designed Ethernet card (see Figure 5-11), which is mechanically 
attached to the instrument’s rear panel (see Figure 5-12).  A 7-foot long CAT-5 network cable, terminated at both 
ends with standard RJ-45 connectors, is included as well.  Maximum communication speed is limited by the RS-
232 port to 115.2 kBaud. 
04521C (DCN5731)

Optional Hardware and Software  Teledyne API - Model 200EH/EM Operation Manual 
50 
Figure 5-11:  M200EH/EM Ethernet Card  
Rear Panel 
(as seen from inside) 
CPU 
Card 
Ethernet 
Card 
Female RJ-45 
Connector 
RE-232 
Connector To 
Motherboard 
LNK LED 
ACT LED 
TxD LED 
RxD LED 
  Interior View  Exterior View  
Figure 5-12:  M200EH/EM Rear Panel with Ethernet Installed 
This option can be installed in conjunction with the RS-2323 multidrop (option 62) allowing the instrument to 
communicate on both types of networks simultaneously.  For more information on using and setting up this 
option see Section 6.11.6) 
5.10. SAMPLE GAS CONDITIONERS (OPTS 86 & 88) 
Several permeation devices using Nafion® permeation gas exchange tubes are available for applications with 
high moisture and/or moderate levels of NH3 in the sample gas.  This type of sample conditioner is part of the 
standard M200EH/EM equipment to remove H2O and NH3 from the ozone generator supply gas stream but can 
be purchased for the sample gas stream as well.  All gas conditioners remove water vapor to a dew point of 
about –20° C (~600 ppm H2O) and effectively remove concentrations of ammonia up to about 1 ppm.  More 
information about these dryers and their performance is available at http://www.permapure.com/.   
The following options include the hardware required to install the dryers. 
04521C (DCN5731)

Teledyne API - Model 200EH/EM Operation Manual  Optional Hardware and Software 
 51 
Table 5-4:  Dryer and NH3 Removal Options 
OPTION NUMBER  DESCRIPTION 
STANDARD 
EQUIPMENT 
Single gas conditioner (dryer / NH3 removal) for ozone generator supply 
gas stream only.  Includes mounting bracket for two dryers (Option 86 
mounts on the back). 
OPT 86 
Single gas conditioner (dryer / NH3 removal) for sample gas stream only. 
 Mounts on the back of the existing dryer bracket.  Converts analyzer to 
dual-conditioner instrument. 
OPT 88 
Single combination gas conditioner (dryer / NH3 removal) for both the 
sample gas and ozone supply air.  Replaces the standard dryer for O3 
air and comes with mounting bracket. 
The combination conditioner is a low-cost option for drying both the sample gas and ozone supply air with one 
dryer.  However, this dryer can only be used in applications where both sample and calibration gases (after 
dilution) are at or near ambient and constant concentrations of oxygen (about 21%), because the ozone 
generator needs a high and constant amount of oxygen to generate ozone properly.  Stack applications or 
industrial applications in which the sample gas has a significantly reduced or highly variable concentration of 
oxygen need to use the separate dryer option 86.  The combination conditioner needs to be specified upon 
ordering the analyzer. 
5.11. ALARM RELAY OPTION (OPT 67) 
The M200EH/EM can be equipped with a set of 2 concentration alarms.  Each alarm can be independently 
enabled or disabled as well as programmed with its own, individual alarm limit point (see Section 6.14 for details 
on programming the alarms). 
The status of each alarm is available via a set of alarm relay outputs located on the lower right hand corner of 
the analyzer’s rear panel (see Figure 3-2).  While there are four relay outputs on the back of the analyzer, only 
Two of the outputs correspond to the instrument’s two concentration alarms. 
Table 5-5:  Alarm Relay Output Assignments 
RELAY NAME  AL1 AL2  AL3 AL4 
ASSIGNED ALARM  ST_SYSTEM_OK21  CONCENTRATION 
ALARM 1 
CONCENTRATION 
ALARM 2  SPARE 
1 ST_SYSTEM OK2 is a second system OK status alam available on some analyzers. 
04521C (DCN5731)

Optional Hardware and Software  Teledyne API - Model 200EH/EM Operation Manual 
52 
A
LARM OUT
AL1          AL2           AL3          AL4  
  NO   C  NC  NO  C   NC  NO  C   NC  NO  C   NC  
ST_SYSTEM_OK2 
(Optional Alert) 
CONCENTRATION 
ALARM 1 
CONCENTRATION 
ALARM 2 SPARE 
Figure 5-13:  Alarm Relay Output Pin Assignments 
Each of the two concentration relay outputs has 3-pin connections that allow the relay to be connected for either 
normally open or normally closed operation.  Table 5-6 describes how to connect the alarm relays.   
Table 5-6  Concentration Alarm Relay Output Operation 
RELAY PIN 
STATE1 
RELAY FUNCTION 
N 
O C   N 
C 
COMMENTS 
Concentration Alarm 1 
Active 
Gas  concentration level is above the trigger limit set for 
CONC_ALARM_1 
 iDAS Trigger 
CONCW1 ACTIVATED 
 CONC ALARM1 WARN appears on Analyzer Display 
AL2 
Concentration Alarm 1 
Inactive   Gas  concentration level is below the trigger limit set for 
CONC_ALARM_1 
Concentration Alarm 2 
Active 
Gas  concentration level is above the trigger limit set for 
CONC_ALARM_2 
 iDAS Trigger 
CONCW2 ACTIVATED 
 CONC ALARM2 WARN appears on Analyzer Display 
AL3 
Concentration Alarm 2 
Inactive   Gas  concentration level is below the trigger limit set for 
CONC_ALARM_2 
1  NO = Normally Open operation. 
C = Common 
NC = Normally Closed operation. 
04521C (DCN5731)

Teledyne API - Model 200EH/EM Operation Manual  Optional Hardware and Software 
 53 
5.12. SPECIAL SOFTWARE FEATURES 
5.12.1. MAINTENANCE MODE SWITCH  
Teledyne Instruments analyzers are equipped with a switch that places the instrument in maintenance mode.  
When present, the switch is accessed by opening the hinged front panel and is located on the rearward facing 
side of the display/keyboard driver PCA; on the left side; near the particulate filter.   
When in maintenance mode the instrument ignores all commands received via the COMM ports that alter the 
operation state of the instrument This includes all calibration commands, diagnostic menu commands and the 
reset instrument command.  The instrument continues to measure concentration and send data when requested. 
This feature is of particular use for instruments connected to multidrop or Hessen protocol networks.   
5.12.2. SECOND LANGUAGE SWITCH  
Teledyne Instruments analyzers are equipped with a switch that activates an alternate set of display messages 
in a language other than the instrument’s default language.  This switch is accessed by opening the hinged front 
panel and is located on the rearward facing side of the display/keyboard driver PCA; on the right side. 
To activate this feature, the instrument must also have a specially programmed Disk on Chip containing the 
second language.  Contact Teledyne Instruments Customer Service personnel for more information. 
5.12.3. DILUTION RATIO OPTION 
The dilution ration feature is a software option that is designed for applications where the sample gas is diluted 
before being analyzed by the Model 200EH/EM.  Typically this occurs in continuous emission monitoring (CEM) 
applications where the quality of gas in a smoke stack is being tested and the sampling method used to remove 
the gas from the stack dilutes the gas.   
Once the degree of dilution is known, this feature allows the user to add an appropriate scaling factor to the 
analyzer’s NO, NO2 and NOx concentration calculations so that the measurement range and concentration 
values displayed on the instrument’s front panel display and reported via the instruments various outputs reflect 
the undiluted values.   
Contact Teledyne Instruments Customer Service personnel for information on activating this feature. 
Instructions for using the dilution ratio option can be found in Section 6.8.1. 
5.13. ADDITIONAL MANUAL (OPT 70) 
Additional copies of the printed user’s manual can be purchased from the factory.  Please specify the serial 
number of your analyzer so that we can match the manual version. 
This operators manual is also available on CD.  The electronic document is stored in Adobe Systems Inc.  
Portable Document Format (PDF) and is viewable with Adobe Acrobat Reader® software, which can be 
downloaded for free at http://www.adobe.com/  
The electronic version of this manual can also be downloaded for free at http://www.teledyne-api.com/manuals/. 
 Note that the online version is optimized for fast download and may not print with the same quality as the 
manual on CD. 
04521C (DCN5731)

Optional Hardware and Software  Teledyne API - Model 200EH/EM Operation Manual 
54 
5.14. EXTENDED WARRANTY (OPTS 92 & 93) 
Two options are available for extending the standard manufacturer’s warranty (Section 2.2).  Both options have 
to be specified upon ordering the analyzer. 
OPTION NUMBER  DESCRIPTION 
OPT 92  Extends warranty to cover a two (2) year period from the date of 
purchase. 
OPT 93  Extends warranty to cover a five (5) year period from the date of 
purchase. 
USER NOTES: 
04521C (DCN5731)

Teledyne API - Model 200EH/EM Operation Manual  Operating Instructions 
 55 
6. OPERATING INSTRUCTIONS 
To assist in navigating the analyzer’s software, a series of menu trees can be found in Appendix A of this 
manual. 
NOTE 
The flow charts appearing in this section contain typical representations of the 
analyzer’s display during the various operations being described.  These 
representations may differ slightly from the actual display of your instrument. 
The ENTR key may disappear if you select a setting that is invalid or out of the allowable 
range for that parameter, such as trying to set the 24-hour clock to 25:00:00.  Once you 
adjust the setting to an allowable value, the ENTR key will re-appear. 
6.1. OVERVIEW OF OPERATING MODES 
The M200EH/EM software has a variety of operating modes.  Most commonly, the analyzer will be operating in 
SAMPLE mode.  In this mode, a continuous read-out of the NO, NO2 and NOx  concentrations are displayed on 
the front panel and are available to be output as analog signals from the analyzer’s rear panel terminals.  Also, 
calibrations can be performed, and TEST functions and WARNING messages can be examined.   
The second most important operating mode is SETUP mode.  This mode is used for performing certain 
configuration operations, such as for the iDAS system, configuring the reporting ranges, or the serial (RS-
232/RS-485/Ethernet) communication channels.  The SET UP mode is also used for performing various 
diagnostic tests during troubleshooting. 
Mode Field 
SAMPLE         A1:NXCNC1=100PPM          NOX=050.1  
<TST    TST>  CAL                                             SETUP 
Figure 6-6-1:  Front Panel Display 
The mode field of the front panel display indicates to the user which operating mode the unit is currently running. 
04521C (DCN5731)

Operating Instructions  Teledyne API - Model 200EH/EM Operation Manual 
56 
Besides SAMPLE and SETUP, other modes the analyzer can be operated in are: 
Table 6-1:  Analyzer Operating modes 
MODE EXPLANATION 
SAMPLE  Sampling normally, flashing text indicates adaptive filter is on. 
M-P CAL  This is the basic calibration mode of the instrument and is activated 
by pressing the CAL key. 
SETUP X.#2 SETUP mode is being used to configure the analyzer.  The gas 
measurement will continue during this process. 
SAMPLE A  Indicates that unit is in SAMPLE mode and AUTOCAL feature is 
activated. 
ZERO CAL M1  Unit is performing ZERO calibration procedure initiated manually by 
the user. 
ZERO CAL A1 Unit is performing ZERO calibration procedure initiated automatically 
by the AUTOCAL feature. 
ZERO CAL R1 Unit is performing ZERO calibration procedure initiated remotely 
through the COM ports or digital control inputs. 
LO CAL A  Unit is performing LOW SPAN (midpoint) calibration initiated 
automatically by the analyzer’s AUTOCAL feature. 
LO CAL R  Unit is performing LOW SPAN (midpoint) calibration initiated remotely 
through the COM ports or digital control inputs. 
SPAN CAL M1 Unit is performing SPAN calibration initiated manually by the user. 
SPAN CAL A1 Unit is performing SPAN calibration initiated automatically by the 
analyzer’s AUTOCAL feature. 
SPAN CAL R1 Unit is performing SPAN calibration initiated remotely through the 
COM ports or digital control inputs. 
DIAG  One of the analyzer’s diagnostic modes is active (Section 6.13).   
1 Only Appears on units with Z/S valve or IZS options. 
2 The revision of the analyzer firmware is displayed following the word SETUP, e.g., SETUP 
F.0. 
The third operating mode is the CAL mode, which allows calibration of the analyzer in various ways.  Because of 
its importance, this mode is described separately in Chapter 7. 
04521C (DCN5731)

Teledyne API - Model 200EH/EM Operation Manual  Operating Instructions 
 57 
6.2. SAMPLE MODE 
This is the analyzer’s standard operating mode.  In this mode, the instrument is analyzing NO and NOX and 
calculating NO2 concentrations. 
6.2.1. TEST FUNCTIONS 
A series of test functions is available at the front panel while the analyzer is in SAMPLE mode.  These 
parameters provide information about the present operating status of the instrument and are useful during 
troubleshooting (Section 11.1.2).  They can also be recorded in one of the iDAS channels (Section 6.7) for data 
analysis or output on one of the configurable analog outputs.   
Table 6-2:  Test Functions Defined 
DISPLAY PARAMETER  UNITS  DESCRIPTION 
Analog output 
range 
configuration 
A1:NXCNC1=100 PPM 
A2:N0CNC1=100 PPM 
A3:N2CNC1=25 PPM 
A4:NXCNC2=100% 
These functions show the default settings for the enabled analog 
output channels.  See section 6.13.4 for more information. 
NOX STB  STABILITY PPM, MGM 
The stability is a standard deviation of the NOX concentration over 25 
samples, each recorded every 10 seconds.  A low NOX STB value 
indicates low variability in NOX. 
SAMP FLW  SAMPLE FLOW  cm³/min (cc/m)  The flow rate of the sample gas through the reaction cell.  This value is 
not measured but calculated from the sample pressure. 
OZONE FL  OZONE   cm³/min (cc/m)  Flow rate of the O3 gas stream as measured with a flow meter 
PMT  PMT Signal  MV  The raw output voltage of the PMT. 
NORM PMT  NORMALIZED PMT 
Signal  MV  The output voltage of the PMT after normalization for auto-zero offset and 
temperature/pressure compensation (if activated). 
AZERO  AUTO-ZERO MV 
The PMT signal with zero NOX, which is usually slightly different from 0 V. 
 This offset is subtracted from the PMT signal and adjusts for variations in 
the zero signal. 
HVPS  HVPS  V  The PMT high voltage power supply. 
RCELL TEMP  REACTION CELL TEMP  C  The current temperature of the reaction cell. 
BOX TEMP  BOX TEMPERATURE  C  The ambient temperature of the inside of the analyzer case. 
PMT TEMP  PMT TEMPERATURE  C  The current temperature of the PMT. 
IZS TEMP  IZS TEMPERATURE1  C  The current temperature of the internal zero/span option.  Only appears 
when IZS option is enabled. 
MOLY TEMP  CONV TEMPERATURE  C  The current temperature of the NO2 converter. 
RCEL  REACTION CELL 
PRESSURE  in-Hg-A  The current gas pressure of the reaction cell as measured at the vacuum 
manifold.  This is the vacuum pressure created by the external pump. 
SAMP  SAMPLE PRESSURE  in-Hg-A  The current pressure of the sample gas as it enters the reaction cell, 
measured between the NO/NOx and Auto-Zero valves. 
NOX SLOPE  NOx SLOPE  - -  The slope of the current NOx calibration as calculated from a linear fit 
during the analyzer’s last zero/span calibration. 
NOX OFFS  NOx OFFSET  MV  The offset of the current NOx calibration as calculated from a linear fit 
during the analyzer’s last zero/span calibration. 
NO SLOPE  NO SLOPE  - -  The slope of the current NO calibration as calculated from a linear fit 
during the analyzer’s last zero/span calibration. 
NO OFFS  NO OFFSET  MV  The offset of the current NO calibration as calculated from a linear fit 
during the analyzer’s last zero/span calibration. 
NO2  NO2 concentration PPM, MGM  The current NO2 concentration in the chosen unit. 
NOX  NOx concentration PPM, MGM  The current NOx concentration in the chosen unit. 
NO  NO concentration  PPM, MGM  The current NO concentration in the chosen unit. 
TEST  TEST SIGNAL2  MV  Signal of a user-defined test function on output channel A4. 
TIME  CLOCK TIME  hh:mm:ss  The current day time for iDAS records and calibration events. 
04521C (DCN5731)

Operating Instructions  Teledyne API - Model 200EH/EM Operation Manual 
58 
A
1:NXCNC1=100 PPM
1
A2:N0CNC1=100 PPM1 
A3:N2CNC1=25 PPM1 
A4:NXCNC2=100%1 
NOX STB 
SAMP FLOW 
0ZONE FLOW 
PMT 
NORM PMT 
AZERO 
HVPS 
RCELL TEMP 
BOX TEMP 
PMT TEMP 
MF TEMP 
O2 CELL TEMP2 
MOLY TEMP 
RCEL 
SAMP 
NOX SLOPE 
NOX OFFSET 
NO SLOPE 
NO OFFSET 
O2 SLOPE2 
O2 OFFSET2 
TIME 
 SAMPLE        A1:NXCNC1=100 PPM
1
         NOX = XXX 
 < TST  TST >  CAL    SETUP 
1
 Default settings for user 
selectable reporting range 
settings. 
2 Only appears if  O2 sensor 
o
p
tion is installed. 
Refer to 
Section 
6.2.1 for 
definitions 
of these 
test 
functions.
Toggle <TST TST> keys to 
scroll throu
g
h list of functions
Figure 6-6-2:  Viewing M200EH/EM TEST Functions 
NOTE 
A value of “XXXX” displayed for any of the TEST functions indicates an out-of-range 
reading or the analyzer’s inability to calculate it. 
All pressure measurements are represented in terms of absolute pressure.  Absolute, 
atmospheric pressure is 29.92 in-Hg-A at sea level.  It decreases about 1 in-Hg per 300 
m gain in altitude.  A variety of factors such as air conditioning and passing storms can 
cause changes in the absolute atmospheric pressure. 
04521C (DCN5731)

Teledyne API - Model 200EH/EM Operation Manual  Operating Instructions 
 59 
6.2.2. WARNING MESSAGES 
The most common instrument failures will be reported as a warning on the analyzer’s front panel and through 
the COM ports.  Section 11.1.2 explains how to use these messages to troubleshoot problems.  Section 0 shows 
how to view and clear warning messages.   
Table 6-3:  List of Warning Messages Revision F.0 
MESSAGE MEANING 
ANALOG CAL WARNING  The instruments analog-to-digital converter (A/D) circuitry or one of the analog 
outputs are not calibrated. 
AZERO WRN XXX.X MV 
The reading taken during the Auto-zero cycle is outside the specified limits.  The 
value shown here as “XXX.X” indicates the actual auto-zero reading at the time of 
the warning. 
BOX TEMP WARNING  The temperature inside the M200EH/EM chassis is outside the specified limits. 
CANNOT DYN SPAN  Remote span calibration failed while the dynamic span feature was ON. 
CANNOT DYN ZERO  Remote zero calibration failed while the dynamic zero feature was ON. 
CONFIG INITIALIZED  Configuration storage was reset to factory configuration or was erased. 
CONV TEMP WARNING  NO2 converter temperature is outside of specified limits. 
DATA INITIALIZED  iDAS data storage was erased. 
HVPS WARNING  High voltage power supply for the PMT is outside of specified limits. 
IZS TEMP WARNING  On units with IZS option installed: The IZS temperature is outside of specified 
limits. 
OZONE FLOW WARNING  Ozone flow is outside of specified limits. 
OZONE GEN OFF  Ozone generator is off.  This is the only warning message that automatically 
clears itself when the ozone generator is turned on. 
PMT TEMP WARNING  PMT temperature is outside of specified limits. 
RCELL PRESS WARN  Reaction cell pressure is outside of specified limits. 
RCELL TEMP WARNING  Reaction cell temperature is outside of specified limits. 
REAR BOARD NOT DET  The firmware is unable to communicate with the motherboard. 
RELAY BOARD WARN  The firmware is unable to communicate with the relay board. 
SAMPLE FLOW WARN  The flow rate of the sample gas is outside the specified limits. 
SYSTEM RESET  The computer rebooted or was powered up. 
To view and clear warning messages 
  SAMPLE                A1:NXCNC1=100PPM         NOX=XXX.X
  TEST             CAL          MSG      CLR     SETUP
Make sure warning messages are 
not due to  real problems. 
Press CLR to clear the current 
message. 
If more than one warning is active, the 
next message will take its place 
Once the last warning has been 
cleared, the analyzer returns to 
SAMPLE mode 
 SAMPLE                
A
1:NXCNC1=100PPM           NO=XXX.X
 < TST  TST >  CAL           MSG      CLR     SETUP
SAMPLE            HVPS  W
A
RNING            NO2=XXX.X
  TEST             CAL           MSG      CLR     SETUP
TEST deactivates warning 
messages  MSG activates warning 
messages.   
<TST  TST> keys replaced with 
TEST key 
All Warning messages are hidden, 
but MSG button appears 
NOTE: 
If the warning message persists 
after several attempts to clear it, 
the message may indicate a  
real problem and not an artifact 
of the warm-up period 
Figure 6-6-3:  Viewing and Clearing M200EH/EM WARNING Messages 
04521C (DCN5731)

Operating Instructions  Teledyne API - Model 200EH/EM Operation Manual 
60 
6.3. CALIBRATION MODE 
6.3.1. CALIBRATION FUNCTIONS 
Pressing the CAL key switches the M200EH/EM into calibration mode.  In this mode, the user can calibrate the 
instrument with the use of calibrated zero or span gases. 
If the instrument includes either the zero/span valve option or IZS option, the display will also include CALZ and 
CALS keys.  Pressing either of these keys also puts the instrument into multipoint calibration mode. 
 The 
CALZ key is used to initiate a calibration of the zero point. 
 The 
CALS key is used to calibrate the span point of the analyzer.  It is recommended that this span 
calibration is performed at 90% of full scale of the analyzer’s currently selected reporting range. 
Because of their critical importance and complexity, calibration operations are described in detail in other 
sections of the manual: 
  Chapter 7 details basic calibration and calibration check operations.   
For more information concerning the zero/span, zero/span/shutoff valve options, see Section 5.7. 
04521C (DCN5731)

Teledyne API - Model 200EH/EM Operation Manual  Operating Instructions 
 61 
6.4. SETUP MODE 
The SETUP mode contains a variety of choices that are used to configure the analyzer’s hardware and software 
features, perform diagnostic procedures, gather information on the instruments performance and configure or 
access data from the internal data acquisition system (iDAS).  The areas access under the Setup mode are: 
Table 6-4:  Primary Setup Mode Features and Functions 
MODE OR FEATURE  KEYPAD 
LABEL  DESCRIPTION  MANUAL 
SECTION 
Analyzer Configuration  CFG  Lists key hardware and software configuration information  6.5 
Auto Cal Feature  ACAL  Used to set up an operate the AutoCal feature.  Only appears if 
the analyzer has one of the internal valve options installed   7.7 
Internal Data Acquisition 
(iDAS)  DAS  Used to set up the iDAS system and view recorded data  6.7 
Analog Output Reporting 
Range Configuration  RNGE  Used to set the units of measure for the display and set the 
dilution ratio on instruments with that option active.    6.8 
Calibration Password Security  PASS  Turns the password feature ON/OFF  6.9 
Internal Clock Configuration  CLK  Used to Set or adjust the instrument’s internal clock  6.10 
Advanced SETUP features  MORE  This button accesses the instruments secondary setup menu  See 
Table 6-5 
Table 6-5: Secondary Setup Mode Features and Functions 
MODE OR FEATURE  KEYPAD 
LABEL  DESCRIPTION  MANUAL 
SECTION 
External Communication 
Channel Configuration  COMM 
Used to set up and operate the analyzer’s various external I/O 
channels including RS-232; RS 485, modem communication 
and/or Ethernet access. 
6.11 & 
6.15 
System Status Variables  VARS  Used to view various variables related to the instruments current 
operational status  6.12 
System Diagnostic Features  
and  
Analog Output Configuration 
DIAG 
Used to access a variety of functions that are used to configure, 
test  or diagnose problems with a variety of the analyzer’s basic 
systems. 
Most notably, the menus used to configure the output signals 
generated by the instruments Analog outputs are located here. 
6.13 
Alarm Limit Configuration1  ALRM  Used to turn the instrument’s two alarms on and off as well as 
set the trigger limits for each.  6.14 
1 Only present if the optional alarm relay outputs (Option 67) are installed. 
NOTE 
Any changes made to a variable during one of the following procedures is not 
acknowledged by the instrument until the ENTR Key is pressed 
If the EXIT key is pressed before the ENTR key, the analyzer will beep, alerting the user 
that the newly entered value has not been accepted. 
04521C (DCN5731)

Operating Instructions  Teledyne API - Model 200EH/EM Operation Manual 
62 
6.5. SETUP  CFG: VIEWING THE ANALYZER’S 
CONFIGURATION INFORMATION 
Pressing the CFG key displays the instrument configuration information.  This display lists the analyzer model, 
serial number, firmware revision, software library revision, CPU type and other information.  Use this information 
to identify the software and hardware when contacting customer service.  Special instrument or software 
features or installed options may also be listed here.   
SAMPLE            A1:NXCNC1=100PPM        NOX=XXX.X 
 < TST  TST >  CAL                    SETUP 
 SAMPLE 
        PRIMARY SETUP MENU  
 CFG  DAS  RNGE  PASS  CLK  MORE                  EXIT 
 SAMPLE         M100E NOX 
A
NALYZER       
 NEXT    PREV                                                          EXIT 
Press EXIT at 
any time to 
return to 
SETUP menu
Press EXIT at 
any time to 
return to the 
SAMPLE dis
p
la
y
 Press NEXT of PREV to move back 
and forth through the following list 
of Configuration information: 
 MODEL NAME 
 SERIAL NUMBER  
 SOFTWARE REVISION 
 LIBRARY REVISION 
iCHIP SOFTWARE REVISION1 
HESSEN PROTOCOL REVISION1 
ACTIVE SPECIAL SOFTWARE 
OPTIONS1 
 CPU TYPE 
 DATE FACTORY CONFIGURATION 
SAVED 
1
Only appears if relevant option of Feature is active.   
6.6. SETUP  ACAL: AUTOMATIC CALIBRATION 
Instruments with one of the internal valve options installed can be set to automatically run calibration procedures 
and calibration checks.  These automatic procedures are programmed using the submenus and functions found 
under the ACAL menu. 
A menu tree showing the ACAL menu’s entire structure can be found in Appendix A-1 of this manual.   
Instructions for using the ACAL feature are located in the Section 7.7 of this manual along with all other 
information related to calibrating the M200EH/EM analyzer. 
04521C (DCN5731)

Teledyne API - Model 200EH/EM Operation Manual  Operating Instructions 
 63 
6.7. SETUP  DAS -  USING THE DATA ACQUISITION SYSTEM 
(iDAS) 
The M200EH/EM analyzer contains a flexible and powerful, internal data acquisition system (iDAS) that enables 
the analyzer to store concentration and calibration data as well as a host of diagnostic parameters.  The iDAS of 
the M200EH/EM can store up to about one million data points, which can, cover days, weeks or months of 
valuable measurements.  The data are stored in non-volatile memory and are retained even when the instrument 
is powered off.  Data are stored in plain text format for easy retrieval and use in common data analysis programs 
(such as spreadsheet-type programs). 
NOTE: 
Please be aware that all stored data will be erased if the analyzer’s disk-on-chip, CPU 
board or configuration is replaced/reset.   
The iDAS is designed to be flexible.  Users have full control over the type, length and reporting time of the data.  
The iDAS permits users to access stored data through the instrument’s front panel or its communication ports.  
Teledyne Instruments also offers APICOM, a program that provides a visual interface for configuration and data 
retrieval of the iDAS or using a remote computer.  Additionally, the analyzer’s four analog output channels can 
be programmed to carry data related to any of the available iDAS parameters. 
The principal use of the iDAS is logging data for trend analysis and predictive diagnostics, which can assist in 
identifying possible problems before they affect the functionality of the analyzer.  The secondary use is for data 
analysis, documentation and archival in electronic format. 
IDAS STATUS 
The green SAMPLE LED on the instrument front panel, which indicates the analyzer status, also indicates 
certain aspects of the iDAS status: 
Table 6-6:  Front Panel LED Status Indicators for iDAS 
LED STATE  IDAS STATUS 
Off 
System is in calibration mode.  Data logging can be enabled or disabled for this mode.  
Calibration data are typically stored at the end of calibration periods, concentration data 
are typically not sampled, diagnostic data should be collected. 
Blinking 
Instrument is in hold-off mode, a short period after the system exits calibrations.  IDAS 
channels can be enabled or disabled for this period.  Concentration data are typically 
disabled whereas diagnostic should be collected. 
On  Sampling normally. 
The iDAS can be disabled only by disabling or deleting its individual data channels. 
04521C (DCN5731)

Operating Instructions  Teledyne API - Model 200EH/EM Operation Manual 
64 
6.7.1. IDAS STRUCTURE 
The iDAS is designed around the feature of a “record”, an automatically stored single data point.  (e.g.  
concentration, PMT signal level, etc.).  Records are organized into data channels which are defined by 
properties that characterize the:  
  Type of date recorded (e.g.  concentration, PMT signal level, etc.);  
  Trigger event that causes the record to be made (e.g.  every minute, upon exiting calibration mode, 
etc.);  
  How many records to be stored, as well as;  
  How the information is to be stored (e.g.  average over 1 hour, individual points, minimum value over 
last 5 minutes, etc.).   
The configuration of each iDAS channel is stored in the analyzer’s memory as a script, which can be edited from 
the front panel or downloaded, edited and uploaded to the instrument in form of a string of plain-text lines 
through the communication ports. 
6.7.1.1. iDAS Channels 
The key to the flexibility of the iDAS is its ability to store a large number of combinations of triggering events and 
data parameters in the form of data channels.  Users may create up to 20 data channels.  For each channel one 
triggering event is selected and one or all of the M200EH/EM’s 25 data parameters are allowed.  The number of 
parameters and channels is limited by available memory.   
The properties that define the structure of an iDAS data channel are: 
Table 6-7:  iDAS Data Channel Properties 
PROPERTY DESCRIPTION DEFAULT SETTING RANGE 
NAME  The name of the data channel.  “NONE”  Up to 6 letters or digits1.   
TRIGGERING 
EVENT 
The event that triggers the data channel to 
measure and store the datum  ATIMER  Any available event 
(see Appendix A-5). 
NUMBER AND 
LIST OF 
PARAMETERS 
A User-configurable list of data types to be 
recorded in any given channel.    1 - PMTDET  Any available parameter 
(see Appendix A-5). 
REPORT PERIOD  The amount of time between each channel data 
point.  000:01:00 
000:00:01 to 
366:23:59 
(Days:Hours:Minutes) 
NUMBER OF 
RECORDS 
The number of reports that will be stored in the 
data file.  Once the limit is exceeded, the oldest 
data is over-written. 
100  1 to 1 million, limited by 
available storage space. 
RS-232 REPORT  Enables the analyzer to automatically report 
channel values to the RS-232 ports.  OFF  OFF or ON 
CHANNEL 
ENABLED 
Enables or disables the channel.  Allows a channel 
to be temporarily turned off without deleting it.  ON  OFF or ON 
CAL HOLD OFF  Disables sampling of data parameters while 
instrument is in calibration mode2.  OFF  OFF or ON 
1 More with APICOM, but only the first six are displayed on the front panel). 
2 When enabled  records are not recorded until the DAS HOLD OFF period is passed after calibration mode.  DAS HOLD OFF  set in 
the VARS menu (see Section 6.12.) 
04521C (DCN5731)

Teledyne API - Model 200EH/EM Operation Manual  Operating Instructions 
 65 
6.7.1.2. iDAS Parameters 
Data parameters are types of data that may be measured by the analyzers instrumentality concentrations of 
measured gases, temperatures of heated zones,, pressures and flows of the pneumatic subsystem as well as 
calibration data such as slope and offset for each gas.  For each Teledyne Instruments analyzer model, the list 
of available data parameters is different, fully defined and not customizable (see Appendix A.5 for a list of 
M200EH/EM parameters).   
Most data parameters have associated measurement units, such as mV, ppm, cm³/min, etc., although some 
parameters have no units.  The only units that can be changed are those of the concentration readings 
according to the SETUP-RANGE settings.   
NOTE 
The iDAS does not keep track of the unit of each concentration value and iDAS data files 
may contain concentrations in multiple units if the unit was changed during data 
acquisition. 
Each data parameter has user-configurable functions that define how the data are recorded. 
Table 6-8:  iDAS Data Parameter Functions 
FUNCTION EFFECT 
PARAMETER  Instrument-specific parameter name. 
SAMPLE MODE  INST: Records instantaneous reading. 
AVG: Records average reading during reporting interval. 
MIN: Records minimum (instantaneous) reading during reporting interval. 
MAX: Records maximum (instantaneous) reading during reporting interval. 
SDEV: Records the standard deviation of the data points recorded during the reporting 
interval. 
PRECISION  Decimal precision of parameter value(0-4).   
STORE NUM.  
SAMPLES 
OFF: stores only the average (default). 
ON: stores the average and the number of samples in each average for a parameter.  
This property is only useful when the AVG sample mode is used.  Note that the 
number of samples is the same for all parameters in one channel and needs to be 
specified only for one of the parameters. 
6.7.1.3. iDAS Triggering Events 
Triggering events define when and how the iDAS records a measurement of any given data channel.  Triggering 
events are firmware-specific and  are listed in Appendix A-5.  The most common triggering events are: 
 ATIMER: Sampling occurs at regular intervals specified by an automatic timer.  Trending information is 
often stored via such intervals, as either individual datum or averaged. 
 EXITZR, EXITSP, SLPCHG (exit zero, exit span, slope change): Sampling at the end of an irregularly 
occurring event such as calibration or when the slope changes.  These events create individual data 
points.  Zero and slope values can be used to monitor response drift and to document when the 
instrument was calibrated. 
 WARNINGS: Some data may be useful when stored if one of several warning messages appears.  This 
is helpful for trouble-shooting by monitoring when a particular warning occurred. 
04521C (DCN5731)

Operating Instructions  Teledyne API - Model 200EH/EM Operation Manual 
66 
6.7.2. DEFAULT IDAS CHANNELS 
The M200EH/EM is configured with a basic iDAS configuration, which is enabled by default.  New data channels 
are also enabled by default but each channel may be turned off for later or occasional use.  Note that iDAS 
operation is suspended while its configuration is edited through the front panel.  To prevent such data loss, it is 
recommended to use the APICOM graphical user interface for iDAS changes. 
A set of default data channels has been included in the analyzer’s software for logging nitrogen oxides 
concentrations, calibration and predictive diagnostic data.  They are: 
 CONC: Samples NOX, NO and NO2  concentration at one minute intervals and stores an average every 
hour with a time and date stamp along with the number of (1-minute) samples within each average(for 
statistical evaluation).  Readings during calibration and calibration hold off are not included in the data.  
By default, the last 800 hourly averages are stored. 
 CALDAT: Every time a zero or span calibration is performed CALDAT logs concentration, slope and 
offset values for NOX and NO with a time and date stamp.  The NOX stability (to evaluate calibration 
stability) as well as the converter efficiency (for reference) are also stored.  This data channel will store 
data from the last 200 calibrations and can be used to document analyzer calibration.  The slope and 
offset data can be used to detect trends in (instrument response. 
 CALCHECK: This channel logs concentrations and the stability each time a zero or span check (not 
calibration) is finished.  This allows the user to track the quality of zero and span responses over time 
and assist in evaluating the quality of zero and span gases and the analyzer’s noise specifications.  The 
last 200 data points are retained. 
 DIAG: Daily averages of temperature zones, flow and pressure data as well as some other diagnostic 
parameters (HVPS, AZERO).  These data are useful for predictive diagnostics and maintenance of the 
M200EH/EM.  The last 1100 daily averages are stored to cover more than four years of analyzer 
performance.   
 HIRES: Records one minute, instantaneous data of all active parameters in the M200EH/EM.  Short-
term trends as well as signal noise levels can be detected and documented.  Readings during calibration 
and the calibration hold off period are included in the averages.  The last 1500 data points are stored, 
which covers a little more than one day of continuous data acquisition.  This data channel is disabled by 
default but may be turned on when needed such as for trouble-shooting problems with the analyzer. 
The default data channels can be used as they are, or they can be customized from the front panel or through 
APICOM to fit a specific application.  The Teledyne Instruments website contains this default and other sample 
iDAS scripts for free download.  We recommend that the user backs up any iDAS configuration and its data 
before altering it. 
NOTE 
Teledyne-API recommends downloading and storing existing data and the iDAS 
configurations regularly for permanent documentation and future data analysis.   
Sending an iDAS configuration to the analyzer through its COM ports will replace the 
existing configuration and will delete all stored data.   
04521C (DCN5731)

Teledyne API - Model 200EH/EM Operation Manual  Operating Instructions 
 67 
Table 6-9:  M200EH/EM Default iDAS Configuration 
PARAMETERS 
CHANNELS with PROPERTIES  NAME MODE EVENT PRECISION 
NUM 
SAMPLES 
NOXCNC1 AVG  - -  4  ON 
NOCNC1 AVG  - -  4  OFF 
N2CNC1 AVG  - -  4  OFF 
Name: CONC 
Event: ATIMER 
Sample Period: 000:00:01 
Report Period: 000:01:00 
Number of Records: 800 
RS-232 report: OFF 
Channel enabled: ON 
DAS HOLDOFF: ON  STABIL AVG - -  4  OM 
NXZSC1 - - SLPCHG  4  OFF 
NOXSLP1 - - SLPCHG  4  OFF 
NOXOFFS1 - -  SLPCHG  4  OFF 
NOZSC1 - - SLPCHG  4  OFF 
NOSLP1 - - SLPCHG  4  OFF 
NOOFFS1 - - SLPCHG  4  OFF 
N2ZSC1 - - SLPCHG  4  OFF 
CNVEF1 - - SLPCHG  4  OFF 
Name: CALDAT 
Event: SLPCHG  
Number of Records: 200 
RS-232 report: OFF 
Channel enabled: ON 
DAS HOLDOFF: OFF 
STABIL - - SLPCHG 4  OFF 
NXZSC1 - - EXITMP  4  OFF 
NOZSC1 - - EXITMP  4  OFF 
N2ZSC1 - - EXITMP  4  OFF 
Name: CALCHECK 
Event: EXITMP 
Number of Records: 200 
RS-232 report: OFF 
Channel enabled: ON 
DAS HOLDOFF: OFF  STABIL - - EXITMP 4  OFF 
SMPFLW AVG  - -  2  OFF 
O3FLOW AVG  - -  2  OFF 
RCPRESS AVG  - -  2  OFF 
SMPPRES AVG  - -  2  OFF 
RCTEMP AVG  - -  2  OFF 
PMTTMP AVG  - -  2  OFF 
CNVTMP AVG  - -  2  OFF 
BOXTMP AVG  - -  2  OFF 
HVPS AVG - -  2  OFF 
Name: CALCHECK 
Event: EXITMP 
Number of Records: 200 
RS-232 report: OFF 
Channel enabled: ON 
DAS HOLDOFF: OFF 
AZERO AVG - -  2  OFF 
NOXCNC1 AVG  - -  4  OFF 
NOCNC1 AVG  - -  4  OFF 
N2CNC1 AVG  - -  4  OFF 
STABIL AVG - -  4  OFF 
SMPFLW AVG  - -  2  OFF 
O3FLOW AVG  - -  2  OFF 
RCPRESS AVG  - -  2  OFF 
SMPPRES AVG  - -  2  OFF 
RCTEMP AVG  - -  2  OFF 
PMTTMP AVG  - -  2  OFF 
CNVTMP AVG  - -  2  OFF 
BOXTMP AVG  - -  2  OFF 
HVPS AVG - -  1  OFF 
AZERO AVG - -  2  OFF 
REFGND AVG    1  OFF 
Name: HIRES 
Event: ATIMER 
Sample Period: 000:00:01 
Report Period: 000:00:01 
Number of Records: 1500 
RS-232 report: OFF 
Channel enabled: OFF 
DAS HOLDOFF: OFF 
REF4096 AVG    1  OFF 
04521C (DCN5731)

Operating Instructions  Teledyne API - Model 200EH/EM Operation Manual 
68 
6.7.2.1. Viewing iDAS Data and Settings 
IDAS data and settings can be viewed on the front panel through the following keystroke sequence. 
SAMPLE           A1:NXCNC1=100PPM           NOX=XXX.X  
 < TST  TST >  CAL     SETUP 
 SETUP X.X      CONC :  DATA AVAILABLE
              NEXT    VIEW   EXIT 
 SETUP X.X  CALDAT:  DATA 
A
VAILABLE
 PREV    NEXT    VIEW   EXIT 
 SETUP X.X   CALCHE:  DATA AVAILABLE
 PREV    NEXT    VIEW   EXIT 
 SETUP X.X      285:00:00  SMPFLW= X.XXX          cc/m 
 PV10  PREV   <PRM PRM> EXIT 
 SETUP X.
X
  287:10:00    NXCNC1: XXX.X  PPM 
 PV10  PREV    NEXT   NX10   <PRM    PRM>  EXIT 
 SETUP X.X   281:15:10   NXZCS1: X.XXX    PPM 
 PV10  PREV    NEXT   NX10   <PRM    PRM>  EXIT 
 SETUP X.X  DATA ACQUISITION 
 VIEW  
 EDIT     EXIT 
 SETUP X.X        PRIMARY SETUP MENU   
 CFG  DAS  RNGE  PASS  CLK  MORE   EXIT 
V
IEW KEYPAD FUNCTIONS
KEY FUNCTION  
<PRM  Moves to the next Parameter 
PRM>  Moves to the previous 
Parameter 
NX10  Moves the view  forward 10 
data points/channels 
NEXT  Moves to the next data 
point/channel 
PREV  Moves to the previous data 
point/channel 
PV10  Moves the view back 10 data 
points/channels 
 Keys only appear as needed 
EXIT will return to the 
main SAMPLE Display. 
 SETUP X.X      DIAG:  DATA AVAILABLE
 PREV    NEXT    VIEW   EXIT 
 SETUP X.X   00:00::00  PMTDET=0000.0000 m 
 PV10  PREV   <PRM PRM> EXIT 
 SETUP X.X    HIRES:  NO DATA AVAILABLE
 PREV                       EXIT 
Default 
setting for 
HIRES is 
DISABLED.   
04521C (DCN5731)

Teledyne API - Model 200EH/EM Operation Manual  Operating Instructions 
 69 
6.7.2.2. Editing iDAS Data Channels 
IDAS configuration is most conveniently done through the APICOM remote control program.  The following list of 
key strokes shows how to edit using the front panel. 
Edit Data Channel Menu 
SAMPLE            A1:NXCNC1=100PPM          NOX=XXX.X  
 < TST  TST >  CAL       SETUP 
 SETUP X.X       0) CONC:     ATIMER,    8,          800 
 PREV  NEXT            INS    DEL   EDIT     PRNT    EXIT 
 SETUP X.X  DATA ACQUISITION
 VIEW  
 EDIT     EXIT 
 SETUP X.X        PRIMARY SETUP MENU   
 CFG   DAS  RNGE  PASS  CLK  MORE  EXIT 
EXIT will return to  the 
previous SAMPLE 
display. 
 SETUP X.
X
ENTER DAS PASS: 818
    8     1     8                      ENTR  EXIT 
Moves the 
display up & 
down the list of 
Data Channels 
Inserts a new Data 
Channel into the list 
BEFORE the Channel 
currently being displayed  Deletes The Data 
Channel currently 
being displayed 
Exports the 
configuration of all 
data channels to 
RS-232 interface. 
Exits to the Main 
Data Acquisition 
Menu 
 SETUP X.X      NAME:CONC 
<SET SET>  EDIT  PRNT          EXIT 
Moves the display 
between the 
PROPERTIES for this 
data channel. 
Reports the configuration of current 
data channels to the RS-232 ports. 
EXITS returns to 
the previous 
Menu 
Allows to edit the channel name, see next key sequence. 
When editing the data channels, the top line of the display indicates some of the configuration 
parameters.  For example, the display line: 
0) CONC : ATIMER, 4, 800 
Translates to the following configuration: 
Channel No.: 0 
NAME: CONC 
TRIGGER EVENT: ATIMER 
PARAMETERS: Four parameters are included in this channel 
EVENT: This channel is set up to record 800 data points. 
04521C (DCN5731)

Operating Instructions  Teledyne API - Model 200EH/EM Operation Manual 
70 
To edit the name of a data channel, follow the above key sequence and then press:  
FROM THE PREVIOUS KEY SEQUENCE … 
   SETUP X.X      NAME:CONC 
     C        O        N        C        -        -  ENTR  EXIT 
ENTR accepts the new 
string and returns to the 
previous menu. 
EXIT ignores the new 
string and returns to the 
p
revious menu. 
Press each key repeatedly to cycle through the available character 
set: 
0-9, 
A
-Z, space ’  ~ !  # $ % ^ & * 
(
)
 -_ = +
[
]
{
}
 < >
\
|
 ; : , . / ? 
   SETUP X.X      NAME:CONC 
    <SET    SET>  EDIT    PRINT    EXIT 
6.7.2.3. Trigger Events 
To edit the list of data parameters associated with a specific data channel, press: 
ENTR accepts the new string 
and returns to the previous 
menu. 
EXIT ignores the new string 
and returns to the previous 
menu. 
SETUP X.X           EVENT:ATIMER 
   <PREV  NEXT>      ENTR  EXIT 
Edit Data Channel Menu 
   SETUP X.X       0) CONC:     ATIMER,     8,         800 
 PREV  NEXT            INS    DEL   EDIT     PRNT    EXIT 
From the DATA ACQUISITION menu 
(see Section 6.7.2.2)
EXITS to the Main 
Data Acquisition 
menu 
Press each key repeatedly to cycle through the 
list of available trigger events. 
   SETUP X.X             NAME:CONC 
    <SET    SET>  EDIT    PRINT    EXIT 
   SETUP X.X            EVENT:ATIMER 
    <SET    SET>  EDIT    PRINT    EXIT 
See Appendix A-5 for list of  iDAS trigger events available on the M200EH/EM. 
04521C (DCN5731)

Teledyne API - Model 200EH/EM Operation Manual  Operating Instructions 
 71 
6.7.2.4. Editing iDAS Parameters 
Data channels can be edited individually from the front panel without affecting other data channels.  However, 
when editing a data channel, such as during adding, deleting or editing parameters, all data for that particular 
channel will be lost, because the iDAS can store only data of one format (number of parameter columns etc.) for 
any given channel.  In addition, an iDAS configuration can only be uploaded remotely as an entire set of 
channels.  Hence, remote update of the iDAS will always delete all current channels and stored data. 
To modify, add or delete a parameter, follow the instruction shown in section 6.7.2.2 then press: 
Edit Data Parameter Menu
Edit Data Channel Menu
   SETUP X.X         0) CONC:     ATIMER,     8,          800 
 PREV  NEXT            INS    DEL   EDIT     PRNT    EXIT 
From the DATA ACQUISITION menu
(see Section 6.7.2.2) 
Exits to the main 
Data Acquisition 
menu 
   SETUP X.X               NAME:CONC 
    <SET    SET>  EDIT    PRINT    EXIT 
   SETUP X.X      PARAMETERS: 8 
    <SET    SET>  EDIT    PRINT    EXIT 
SETUP X.X     0) PARAM=DETREP, MODE=INST 
PREV  NEXT            INS    DEL   EDIT                   EXIT 
Press SET>  key until… 
   SETUP X.X      EDIT PARAMS   (DELETE DATA) 
Y
ES    NO   
NO returns to 
the previous 
menu and 
retains all data.
Moves the 
display between 
available 
Parameters
Inserts a new Parameter 
before the currently 
displayed Parameter 
Deletes the Parameter 
currently displayed. 
Use to configure 
the functions for 
this Parameter. 
Exits to the main 
Data Acquisition 
menu 
YES will delete 
all data in that 
entire channel. 
04521C (DCN5731)

Operating Instructions  Teledyne API - Model 200EH/EM Operation Manual 
72 
To configure the parameters for a specific data parameter, press:  
FROM THE EDIT DATA PARAMETER  MENU 
 (see previous section) 
SETUP X.X     0) PARAM=NXCNC!,  MODE=AVG 
PREV  NEXT            INS    DEL   EDIT                   EXIT 
SETUP X.X     PARAMETERS: NOCNC1 
            SET>  EDIT       EXIT 
SETUP X.X    SAMPLE MODE: INST 
<SET   SET>    EDIT      EXIT 
SETUP X.X     PARAMETER: NXCNC1 
PREV  NEXT      ENTR   EXIT 
Cycle through list of available 
Parameters. 
ENTR accepts the 
new setting and 
returns to the previous 
menu. 
EXIT ignores the new 
setting and returns to 
the previous menu. 
SETUP X.X    SAMPLE MODE: INST 
INST    AVG    MIN    MAX      EXIT 
Press the key for the desired mode 
SETUP X.X   PRECISION:4 
<SET   SET>    EDIT      EXIT 
SETUP X.X   PRECISION: 4 
    1        EXIT 
Set for 0-4 
SETUP X.X   STORE NUM. SAMPLES: OFF 
<SET             EDIT    EXIT 
SETUP X.X   STORE NUM. SAMPLES: OFF 
 OFF                  ENTR    EXIT 
Turn ON or OFF 
<SET Returns to 
previous 
Functions 
See Appendix A-5 for list of  iDAS parameters available on the M200EH/EM. 
04521C (DCN5731)

Teledyne API - Model 200EH/EM Operation Manual  Operating Instructions 
 73 
6.7.2.5. Sample Period and Report Period 
The iDAS defines two principal time periods by which sample readings are taken and permanently recorded:  
 SAMPLE PERIOD:  Determines how often iDAS temporarily records a sample reading of the parameter 
in volatile memory.  The SAMPLE PERIOD is set to one minute by default and generally cannot be 
accessed from the standard iDAS front panel menu, but is available via the instruments communication 
ports by using APICOM or the analyzer’s standard serial data protocol.   
SAMPLE PERIOD is only used when the iDAS parameter’s sample mode is set for AVG, MIN or MAX. 
 REPORT PERIOD:  Sets how often the sample readings stored in volatile memory are processed, (e.g.  
average, minimum or maximum are calculated) and the results stored permanently in the instruments 
Disk-on-Chip as well as transmitted via the analyzer’s communication ports.  The REPORT PERIOD 
may be set from the front panel.   
If the  INST sample mode is selected the instrument stores and reports an instantaneous reading of the 
selected parameter at the end of the chosen REPORT PERIOD 
In AVG, MIN or MAX sample modes, the settings for the SAMPLE PERIOD and the REPORT PERIOD 
determine the number of data points used each time the average, minimum or maximum is calculated, stored 
and reported to the COMM ports.  The actual sample readings are not stored past the end of the of the chosen 
REPORT PERIOD. 
Also, the SAMPLE PERIOD and REPORT PERIOD intervals are synchronized to the beginning and end of the 
appropriate interval of the instruments internal clock.   
 If 
SAMPLE PERIOD were set for one minute the first reading would occur at the beginning of the next 
full minute according to the instrument’s internal clock.   
 If the 
REPORT PERIOD were set for of one hour the first report activity would occur at the beginning of 
the next full hour according to the instrument’s internal clock.   
EXAMPLE: Given the above settings, if iDAS were activated at 7:57:35 the first sample would occur at 
7:58 and the first report would be calculated at 8:00 consisting of data points for 7:58.  7:59 and 8:00. 
During the next hour (from 8:01 to 9:00) the instrument will take a sample reading every minute and 
include 60 sample readings. 
When the STORE NUM.  SAMPLES feature is turned on the instrument will also store how many sample 
readings were used for the AVG, MIN or MAX calculation but not the readings themselves. 
Report periods in Progress when Instrument Is Powered Off 
If the instrument is powered off in the middle of a REPORT PERIOD, the samples accumulated so far during that 
period are lost.  Once the instrument is turned back on, the iDAS restarts taking samples and temporarily them 
in volatile memory as part of the REPORT PERIOD currently active at the time of restart.  At the end of this 
REPORT PERIOD only the sample readings taken since the instrument was turned back on will be included in 
any AVG, MIN or MAX calculation.  Also, the STORE NUM.  SAMPLES feature will report the number of sample 
readings taken since the instrument was restarted. 
04521C (DCN5731)

Operating Instructions  Teledyne API - Model 200EH/EM Operation Manual 
74 
To define the REPORT PERIOD, follow the instruction shown in section 6.7.2.2 then press: 
Edit Data Channel Menu 
 SETUP X.X       0) CONC:     ATIMER,     8,         8500 
 PREV  NEXT            INS    DEL   EDIT     PRNT    EXIT 
Exits to the main 
Data Acquisition 
menu. 
 SETUP X.X               NAME:  CONC 
    <SET    SET>  EDIT    PRINT    EXIT 
Press SET>  key until you reach REPORT PERIOD (OR SAMPLE PERIOD) … 
 SETUP X.X      REPORT PERIODD:DAYS:0
    0          0           0          ENTR    EXIT 
ENT
R
 accepts the new string and 
returns to the previous menu. 
EXIT ignores the new string and 
returns to the previous menu. 
Press keys to set hours 
between reports in the format : 
HH:MM (max: 23:59). This is a 
24 hour clock . PM hours are 13 
thru 23, midnight is 00:00. 
Example 2:15 PM = 14:15 
Set  the number of days 
between reports (0-366). 
IIf at any time an illegal entry is selected (e.g., days > 366) 
the ENTR key will disappear from the display. 
 SETUP X.X      REPORT PERIODD:TIME:01:01
    0          1           0           0        ENTR    EXIT 
Use the PREV and NEXT 
keys to scroll to the data 
channel to be edited. 
 SETUP X.X      REPORT PERIOD:000:01:00 
    <SET    SET>  EDIT    PRINT    EXIT 
From the DATA 
A
CQUISITION menu 
(see Section 6.7.2.2) 
 SETUP X.X  ENTER DAS PASS: 818 
    9     2     9                                     ENTR  EXIT 
Changing the SAMPLE 
PERIOD or REPORT 
PERIOD Requires a 
special password 
04521C (DCN5731)

Teledyne API - Model 200EH/EM Operation Manual  Operating Instructions 
 75 
6.7.2.6. Number of Records 
The number of data records in the M200EH/EM is limited to a cumulative one million data points in all channels 
(one megabyte of space on the disk-on-chip).  However, the actual number of records is also limited by the total 
number of parameters and channels and other settings in the iDAS configuration.  Every additional data channel, 
parameter, number of samples setting etc.  will reduce the maximum amount of data points somewhat.  In 
general, however, the maximum data capacity is divided amongst all channels (max: 20) and parameters (max: 
50 per channel). 
The iDAS will check the amount of available data space and prevent the user from specifying too many records 
at any given point.  If, for example, the iDAS memory space can accommodate 375 more data records, the 
ENTR key will disappear when trying to specify more than that number of records.  This check for memory space 
may also make an upload of an iDAS configuration with APICOM or a Terminal program fail, if the combined 
number of records would be exceeded.  In this case, it is suggested to either try from the front panel what the 
maximum number of records can be or use trial-and-error in designing the iDAS script or calculate the number of 
records using the DAS or APICOM manuals.  To set the number of records for one channel from the front panel, 
follow the instruction shown in section 6.7.2.2 then press. 
 Edit Data Channel Menu
   SETUP X.X       0) CONC:     ATIMER,    8,          800 
 PREV  NEXT            INS    DEL   EDIT     PRNT    EXIT 
Exits to the main 
Data Acquisition 
menu 
   SETUP X.X                NAME:CONC 
    <SET    SET>  EDIT    PRINT    EXIT 
   SETUP X.X      NUMBER OF RECORDS:000 
    <SET    SET>  EDIT    PRINT   EXIT 
   SETUP X.X      REPORT PERIODD:DAYS:0
    0         0           0            0          0            ENTR    EXIT 
ENTR accepts the new 
setting and returns to the 
previous menu. 
EXIT ignores the new setting 
and returns to the previous 
menu. 
Toggle keys to set  
number of records  
(1-99999)    
   SETUP X.X      EDIT RECOPRDS (DELET DATA)
   YES      NO 
NO returns to the 
previous menu. 
YES will delete all data 
in this channel. 
Press SET>  key until… 
From the DATA ACQUISITION menu 
(see Section 6.7.2.2) 
04521C (DCN5731)

Operating Instructions  Teledyne API - Model 200EH/EM Operation Manual 
76 
6.7.2.7. RS-232 Report Function 
The M200EH/EM iDAS can automatically report data to the communications ports, where they can be captured 
with a terminal emulation program or simply viewed by the user.   
To enable automatic COM port reporting, follow the instruction shown in section 6.7.2.2 then press: 
Edit Data Channel Menu
   SETUP X.X       0) CONC:     ATIMER,     8,          800 
 PREV  NEXT            INS    DEL   EDIT     PRNT    EXIT 
Exits to the main 
Data Acquisition 
menu 
   SETUP X.X                   NAME:CONC 
    <SET    SET>  EDIT    PRINT    EXIT 
   SETUP X.X      RS-232 REPORT: OFF 
    <SET    SET>  EDIT    PRINT    EXIT 
ENTR accepts the new 
setting and returns to the 
previous menu. 
EXIT ignores the new setting 
and returns to the previous 
menu. 
SETUP X.X        RS-232 REPORT: OFF 
 OFF                  ENTR    EXIT 
Toggle key to turn 
reporting ON or OFF 
Press SET>  key until… 
From the DATA ACQUISITION menu 
(see Section 6.7.2.2) 
6.7.2.8. Compact Report 
When enabled, this option avoids unnecessary line breaks on all RS-232 reports.  Instead of reporting each 
parameter in one channel on a separate line, up to five parameters are reported in one line, instead.  For 
example, channel DIAG would report its record in two lines (10 parameters) instead of 10 lines.  Individual lines 
carry the same time stamp and are labeled in sequence. 
6.7.2.9. Starting Date 
This option allows to specify a starting date for any given channel in case the user wants to start data acquisition 
only after a certain time and date.  If the Starting Date is in the past, the iDAS ignores this setting. 
04521C (DCN5731)

Teledyne API - Model 200EH/EM Operation Manual  Operating Instructions 
 77 
6.7.2.10. Disabling/Enabling Data Channels 
Data channels can be temporarily disabled, which can reduce the read/write wear on the disk-on-chip.  The 
HIRES channel of the M200EH/EM, for example, is disabled by default.   
To disable a data channel, follow the instruction shown in section 6.7.2.2 then press: 
Edit Data Channel Menu
   SETUP X.X       0) CONC:     ATIMER,     8,          800 
 PREV  NEXT            INS    DEL   EDIT     PRNT    EXIT 
Exits to the main 
Data Acquisition 
menu 
   SETUP X.X                 NAME:CONC 
    <SET    SET>  EDIT    PRINT    EXIT 
   SETUP X.X      CHANNEL ENABLE:ON 
    <SET    SET>  EDIT    PRINT    EXIT  ENT
R
 accepts the new 
setting and returns to the 
previous menu. 
EXIT ignores the new setting 
and returns to the previous 
menu. 
SETUP X.X        CHANNEL ENABLE:ON 
 OFF                  ENTR    EXIT 
Toggle key to turn 
channel ON or OFF 
Press SET>  key until… 
From the DATA ACQUISITION menu 
(see Section 6.7.2.2) 
6.7.2.11. HOLDOFF Feature 
The iDAS HOLDOFF feature allows to prevent data collection during calibrations and during the 
DAS_HOLDOFF period enabled and specified in the VARS (Section 6.12).  To enable or disable the HOLDOFF 
for any one iDAS channel, follow the instruction shown in section 6.7.2.2 then press: 
Edit Data Channel Menu
   SETUP X.X       0) CONC:     ATIMER,     2,          900 
 PREV  NEXT            INS    DEL   EDIT     PRNT    EXIT 
Exits to the main 
Data Acquisition 
menu 
   SETUP X.X      NAME:CONC 
    <SET    SET>  EDIT    PRINT    EXIT 
   SETUP X.X          CAL HOLD OFF:ON 
              SET>  EDIT    PRINT    EXIT 
ENTR accepts the new 
setting and returns to the 
previous menu. 
EXIT ignores the new setting 
and returns to the previous 
menu. 
SETUP X.X        CAL HOLD OFF:ON
ON                  ENTR    EXIT 
Toggle key to turn 
HOLDOFF ON or OFF 
Press SET>  key until… 
From the DATA ACQUISITION menu 
(see Section 6.7.2.2) 
04521C (DCN5731)

Operating Instructions  Teledyne API - Model 200EH/EM Operation Manual 
78 
6.7.3. REMOTE IDAS CONFIGURATION 
Editing channels, parameters and triggering events as described in 6.7 is much more conveniently done in one 
step through the APICOM remote control program using the graphical interface shown in Figure 6-6-4.  Refer to  
Section 6.15 for details on remote access to the M200EH/EM analyzer. 
Figure 6-6-4:  APICOM Graphical User Interface for Configuring the iDAS 
Once an iDAS configuration is edited (which can be done offline and without interrupting DAS data collection), it 
is conveniently uploaded to the instrument and can be stored on a computer for later review, alteration or 
documentation and archival.  Refer to the APICOM manual for details on these procedures.  The APICOM user 
manual (Teledyne Instruments part number 039450000) is included in the APICOM installation file, which can be 
downloaded at http://www.teledyne-api.com/software/apicom/. 
Although Teledyne Instruments recommends the use of APICOM, the iDAS can also be accessed and 
configured through a terminal emulation program such as HyperTerminal (Figure 6-6-5).  However, all 
configuration commands must be created following a strict syntax or be pasted in from of a text file, which was 
edited offline and then uploaded through a specific transfer procedure. 
04521C (DCN5731)

Teledyne API - Model 200EH/EM Operation Manual  Operating Instructions 
 79 
Figure 6-6-5:  iDAS Configuration Through a Terminal Emulation Program 
Both procedures are best started by downloading the default iDAS configuration, getting familiar with its 
command structure and syntax conventions, and then altering a copy of the original file offline before uploading 
the new configuration. 
CAUTION 
Whereas the editing, adding and deleting of iDAS channels and parameters of one 
channel through the front-panel keyboard can be done without affecting the other 
channels, uploading an iDAS configuration script to the analyzer through its 
communication ports will erase all data, parameters and channels by replacing them 
with the new iDAS configuration.  It is advised to download and backup all data and the 
original iDAS configuration before attempting any iDAS changes. 
04521C (DCN5731)

Operating Instructions  Teledyne API - Model 200EH/EM Operation Manual 
80 
6.8. SETUP  RNGE: RANGE UNITS AND DILUTION 
CONFIGURATION 
This Menu is used to set the units of measure to be associated with the analyzer’s reporting ranges (see Section 
6.13.3.2.  for more information on reporting ranges vs.  physical ranges) and for instruments with the sample gas 
dilution option operating, to set the dilution ratio. 
6.8.1. RANGE UNITS 
The M200EH/EM can display concentrations in parts per million (106 mols per mol, PPM) or  milligrams per cubic 
meter (mg/m3, MG).  Changing units affects all of the display, COM port and iDAS values for all reporting ranges 
regardless of the analyzer’s range mode.  To change the concentration units: 
 SAMPLE          A1:NXCNC1= 100.0 PPM      NOX=XXX.X  
 < TST  TST >  CAL       SETUP 
 SETUP X.X      PRIMARY SETUP MENU   
 CFG  DAS  RNGE  PASS  CLK  MORE       EXIT 
 SETUP X.        RANGE CONTROL MENU
   UNIT     DIL            EXIT 
 SETUP X.X          CONC UNITS: PPM
PPM   MGM                       ENTER   EXIT 
Select the preferred 
concentration unit. 
 SETUP X.X       CONC UNITS: MGM
PPM   MGM                        ENTER   EXIT 
EXIT returns 
to the main 
menu.  
ENTR accepts 
the new unit, 
EXIT returns 
to the SETUP 
menu. 
Conversion factors from volumetric to mass units used in the M200EH/EM: 
NO: ppm x 1.34 = mg/m3 
NO2: ppm x 2.05 = mg/m3 
Concentrations displayed in mg/m3 and µg/m3 use 0° C and 760 Torr as standard temperature and pressure 
(STP).  Consult your local regulations for the STP used by your agency.  EPA protocol applications, for example, 
use 25° C as the reference temperature.  Changing the units may cause a bias in the measurements if standard 
temperature and pressure other than 0C and 760 Torr are used.  This problem can be avoided by recalibrating 
the analyzer after any change from a volumetric to a mass unit or vice versa. 
CAUTION 
In order to avoid a reference temperature bias, the analyzer must be recalibrated after 
every change in reporting units. 
04521C (DCN5731)

Teledyne API - Model 200EH/EM Operation Manual  Operating Instructions 
 81 
6.8.2. DILUTION RATIO 
The dilution ratio is a software option that allows the user to compensate for any dilution of the sample gas 
before it enters the sample inlet.   
12. The SPAN value entered during calibration is the maximum expected concentration of the undiluted 
calibration gas 
13. The span gas should be either supplied through the same dilution inlet system as the sample gas or be 
supplied at an appropriately lower actual concentration.   
For example, with a dilution set to 100, a 1 ppm gas can be used to calibrate a 100 ppm sample gas if 
the span gas is not routed through the dilution system.   
On the other hand, if a 100 ppm span gas is used, it needs to pass through the same dilution steps as 
the sample gas. 
14. Set the dilution factor as a gain (e.g., a value of 20 means 20 parts diluent and 1 part of sample gas): 
The analyzer will multiply the measured gas concentrations with this dilution factor and displays the 
result. 
SAMPLE            A1:NXCNC1=100PPM          NOX=XXX.X 
 < TST  TST >  CAL    SETUP 
 SETUP C.3        PRIMARY SETUP MENU   
 CFG  DAS  RNGE  PASS  CLK  MORE   EXIT 
 SETUP C.3  RANGE CONTROL MENU 
  UNIT  DIL    EXIT 
DIL only appears 
if the dilution ratio 
option has been 
installed 
 SETUP C.3  DIL FACTOR: 1.0 GAIN 
 0         0          0        1          .0              ENTR   EXIT 
Toggle these keys to 
set the dilution factor. 
This is the number by 
which the analyzer will 
multiply the NO, NO2 
and NOx concentrations 
of the gas passing 
through the reaction 
cell.   
 SETUP C.3 DIL FACTOR: 20.0 GAIN
 0          0          2         0         .0              ENTR  EXIT 
EXIT ignores the 
new setting. 
ENTR accepts the 
new setting. 
The analyzer multiplies the measured gas concentrations with this dilution factor and displays the result. 
Calibrate the analyzer.  Once the above settings have been entered, the instrument needs to be recalibrated 
using one of the methods discussed in Chapter 0. 
04521C (DCN5731)

Operating Instructions  Teledyne API - Model 200EH/EM Operation Manual 
82 
6.9. SETUP  PASS: PASSWORD FEATURE 
The M200EH/EM provides password protection of the calibration and setup functions to prevent unauthorized 
adjustments.  When the passwords have been enabled in the PASS menu item, the system will prompt the user 
for a password anytime a password-protected function is requested. 
There are three levels of password protection, which correspond to operator, maintenance, and configuration 
functions.  Each level allows access to all of the functions in the previous level. 
Table 6-10: Password Levels 
PASSWORD  LEVEL  MENU ACCESS ALLOWED 
No password  Operator  TEST, MSG, CLR 
101  Maintenance  CAL, CALZ, CALS 
818  Configuration  SETUP, VARS, DIAG 
To enable or disable passwords, press the following keystroke sequence: 
 SAMPLE         A1:NXCNC1=100PPM        NOX=XXX.X
 < TST  TST >      CAL                                        SETUP
SETUP X.X        PRIMARY SETUP MENU
 CFG DAS RNGE PASS CLK MORE EXIT
Toggle this 
button to 
enable, disable 
password 
feasture
SETUP X.X        PASSWORD ENABLE: OFF
 OFF ENTR EXIT
SETUP X.X        PASSWORD ENABLE: ON
 ON ENTR EXIT
Example: If all passwords are enabled, the following keypad sequence would be required to enter the SETUP 
menu: 
04521C (DCN5731)

Teledyne API - Model 200EH/EM Operation Manual  Operating Instructions 
 83 
 SAMPLE           A1:NXCNC1=100PPM      NOX=XXX.X
 < TST  TST >  CA
L
SETUP
   SAMPLE    ENTER SETUP PASS: 0
  0         0          0
  ENTR     EXIT
prompts for 
password 
number 
Example: this 
password enables the
SETUP mode 
   SAMPLE    ENTER SETUP PASS: 0
  8         1          8
   ENT
R
   EXIT
 SETUP X.X      PRIMARY SETUP MENU
 CFG  DAS  RNGE  PASS  CLK  MORE
EXIT
Press individual 
keys to set 
numbers 
Note that the instrument still prompts for a password when entering the VARS and DIAG menus, even if 
passwords are disabled, but it displays the default password (818) upon entering these menus.  The user only 
has to press ENTR to access the password-protected menus but does not have to enter the required number 
code. 
04521C (DCN5731)

Operating Instructions  Teledyne API - Model 200EH/EM Operation Manual 
84 
6.10. SETUP  CLK: SETTING THE INTERNAL TIME-OF-DAY 
CLOCK 
The M200EH/EM has a built-in clock for the AutoCal timer, Time TEST function, and time stamps on COM port 
messages and iDAS data entries.   
To set the time-of-day, press: 
 SETUP X.X TIME-OF-DAY CLOCK
 TIME  DATE             EXIT 
 SETUP X.X 
     PRIMARY SETUP MENU  
 CFG  DAS  RNGE  PASS  CLK  MORE   EXIT 
EXIT returns
to the main 
SAMPLE display 
Enter Current  
Date-of-Year 
 SETUP X.X DATE: 01-JAN-02 
 0   1    JAN    0   2           ENTR EXIT 
 SETUP X.X  DATE: 01-JAN-02 
 0   1    JAN    0   2           ENTR EXIT 
 SETUP X.X  TIME-OF-DAY CLOCK 
 TIME  DATE             EXIT 
Enter Current  
Time-of-Day 
 SETUP X.X3  TIME: 12:00 
 1   2   : 0   0           ENTR EXIT 
 SETUP X.X  TIME: 12:00 
 1   2   : 0   0           ENTR EXIT 
 SETUP X.X       PRIMARY SETUP MENU  
 CFG  DAS  RNGE  PASS  CLK  MORE   EXIT 
 SAMPLE           A1:NXCNC1=100PPM          NOX=XXX.X  
 < TST  TST >  CAL     SETUP 
04521C (DCN5731)

Teledyne API - Model 200EH/EM Operation Manual  Operating Instructions 
 85 
In order to compensate for CPU clocks which run fast or slow, there is a variable to speed up or slow down the 
clock by a fixed amount every day.   
To change this variable, press: 
SAMPLE          ENTER SETUP PASS : 818 
         8        1        8                        ENTR   EXIT 
SETUP X.X       PRIMARY SETUP MENU  
 CFG  DAS  RNGE  PASS  CLK  MORE   EXIT 
 SETUP X.X       0 )  DAS_HOLD_OFF=15.0 Minutes  
               NEXT JUMP              EDIT PRNT EXIT 
SETUP X.X     SECONDARY SETUP MENU 
 COMM  VARS  DIAG            EXIT 
SAMPLE            A1:NXCNC1=100PPM          NOX=XXX.X   
 < TST  TST >  CAL     SETUP 
3x EXIT returns 
to the main SAMPLE display 
Enter sign and number of seconds per 
day the clock gains (-) or loses (+). 
 SETUPX.X      1 ) MEASURE_MODE=NOX-NO 
    PREV NEXT JUMP              EDIT PRNT EXIT 
 SETUP X.X        7)  CLOCK_ADJ=0  Sec/Da
y
    PREV           JUMP              EDIT PRNT EXIT 
 SETUP X.X  CLOCK_ADJ:0  Sec/Da
y
    +     0     0                      ENTR  EXIT 
 SETUP X.X  7)  CLOCK_ADJ=0  Sec/Day 
    PREV NEXT JUMP              EDIT PRNT EXIT 
Continue to press NEXT until … 
04521C (DCN5731)

Operating Instructions  Teledyne API - Model 200EH/EM Operation Manual 
86 
6.11. SETUP  MORE  COMM: SETTING UP THE ANALYSER’S 
COMMUNICATION PORTS 
The M200EH/EM is equipped with two serial communication ports located on the rear panel (see Figure 3-2).  
Both ports operate similarly and give the user the ability to communicate with, issue commands to, and receive 
data from the analyzer through an external computer system or terminal.  By default, both ports operate on the 
RS-232 protocol.   
The COM1 port can also be configured to operate in single or RS-232 multidrop mode (option 62; See Section 
5.9.2 and 6.11.7).   
The COM2 port, can be configured for standard RS-232 operation, half-duplex RS-485 communication or for 
access via an LAN by installing the Teledyne Instruments Ethernet interface card (option 63; see Section 5.9.3 
and 6.11.6). 
A code-activated switch (CAS), can also be used on either port to connect typically between 2 and 16 
send/receive instruments (host computer(s) printers, dataloggers, analyzers, monitors, calibrators, etc.) into one 
communications hub.  Contact Teledyne Instruments sales for more information on CAS systems. 
6.11.1. ANALYZER ID 
Each type of Teledyne Instruments analyzer is configured with a default ID code.  The default ID code for all 
M200EH/EM analyzers is 200.  The ID number is only important if more than one analyzer is connected to the 
same communications channel such as when several analyzers are on the same Ethernet LAN (see Section 
6.11.6);  in a RS-232 multidrop chain (see Section 6.11.7) or operating over a RS-485 network (see Section 
6.11.4).  If two analyzers of the same model type are used on one channel, the ID codes of one or both of the 
instruments needs to be changed so that they are unique to the instruments.  To edit the instrument’s ID code, 
press: 
SETUP X.X        PRIMARY SETUP MENU   
 CFG  DAS  RNGE  PASS  CLK  MORE      EXIT  
 SETUP X.X      COMMUNICATIONS MENU
  ID    INET     COM1                                 EXIT 
 SETUP X.       MACHINE ID: 200  ID                      
   0       2       0        0       ENTR   EXIT 
Toggle these keys to 
cycle through the 
available character set:  
0-9 
ENTR key accepts the 
new settings  
EXIT key ignores the new 
settings  
SAMPLE            A1:NXCNC1=100PPM          NOX=XXX.X   
 < TST  TST >  CAL     SETUP 
The ID can be any 4 digit number and can also be used to identify analyzers in any number of ways (e.g.  
location numbers, company asset number, etc.) 
04521C (DCN5731)

Teledyne API - Model 200EH/EM Operation Manual  Operating Instructions 
 87 
6.11.2. COM PORT DEFAULT SETTINGS 
As received from the factory, the analyzer is set up to emulate a DCE or modem, with pin 3 of the DB-9 
connector designated for receiving data and pin 2 designated for sending data. 
 COM1: RS-232 (fixed), DB-9 male connector. 
o Baud rate: 19200 bits per second (baud). 
o Data Bits: 8 data bits with 1 stop bit. 
o Parity: None. 
 COM2: RS-232 (configurable), DB-9 female connector. 
o Baud rate: 115000 bits per second (baud). 
o Data Bits: 8 data bits with 1 stop bit. 
o Parity: None. 
CAUTION 
Cables that appear to be compatible because of matching connectors may incorporate 
internal wiring that make the link inoperable.  Check cables acquired from sources other 
than Teledyne Instruments for pin assignments before using. 
6.11.3. RS-232 COM PORT CABLE CONNECTIONS 
In its default configuration, the M200EH/EM analyzer has two available RS-232 Com ports accessible via 2 DB-9 
connectors on the back panel of the instrument.  The COM1 connector is a male DB-9 connector and the COM2 
is a female DB9 connector.   
 Male DB-9 (RS-232)
(As seen from outside analyzer) 
(DTE mode) 
(DCE mode) 
1  2 3 4  5
6  7 8 9 
RXD  GND
TXD 
CTS
RTS 
1  2 3 4  5
6  7 8 9 
TXD  GND
RXD 
RTS
CTS 
Female DB-9 (COM2)
(As seen from outside analyzer) 
(DTE mode) 
12345
6789
RXD GND 
TXD
CTS 
RTS
Figure 6-6-6:  Back Panel connector Pin-Outs for COM1 & COM2 in RS-232 mode. 
04521C (DCN5731)

Operating Instructions  Teledyne API - Model 200EH/EM Operation Manual 
88 
The signals from these two connectors are routed from the motherboard via a wiring harness to two 10-pin 
connectors on the CPU card, CN3 (COM1) and CN4 (COM2).   
CN3 & CN4
(Located on CPU card) 
 (As seen from inside analyzer) 
TXD GND
246810
13579
RXD  RTS
CTS
Figure 6-6-7:  CPU connector Pin-Outs for COM1 & COM2 in RS-232 mode. 
Teledyne Instruments offers two mating cables, one of which should be applicable for your use. 
  Part number WR000077, a DB-9 female to DB-9 female cable, 6 feet long.  Allows connection of COM1 
with the serial port of most personal computers.  Also available as Option 60 (see Section 5.9.1). 
  Part number WR000024, a DB-9 female to DB-25 male cable.  Allows connection to the most common 
styles of modems (e.g.  Hayes-compatible) and code activated switches. 
Both cables are configured with straight-through wiring and should require no additional adapters. 
To assist in properly connecting the serial ports to either a computer or a modem, there are activity indicators 
just above the RS-232 port.  Once a cable is connected between the analyzer and a computer or modem, both 
the red and green LEDs should be on.  If the lights for COM 1 are not lit, use small switch on the rear panel to 
switch it between DTE and DCE modes (see 16.10.5).  If both LEDs are still not illuminated, check the cable for 
proper wiring.   
04521C (DCN5731)

Teledyne API - Model 200EH/EM Operation Manual  Operating Instructions 
 89 
6.11.4. RS-485 CONFIGURATION OF COM2  
As delivered from the factory, COM2 is configured for RS-232 communications.  This port can be re-configured 
for operation as a non-isolated, half-duplex RS-485 port capable of supporting up to 32 instruments with a 
maximum distance between the host and the furthest instrument being 4000 feet.  If you require full-duplex or 
isolated operation, please contact Teledyne Instruments Customer Service.   
  To reconfigure COM2 as an RS-285 port set switch 6 of SW1 to the ON position(see Figure 6-8). 
  The RS-485 port can be configured with or without a 150 Ω termination resistor.  To include the resistor, 
install jumper at position JP3 on the CPU board (see Figure 6-8).  To configure COM2 as an un-
terminated RS-485 port leave JP3 open.   
SW1 
Pin 6
CN5 
 COM2 –  RS-485   
JP3 
CN4
 COM2 –  RS-232 CN3 
 COM1 –  RS-232 
Figure 6-6-8:  CPU card Locations of RS-232/486 Switches, Connectors and Jumpers 
04521C (DCN5731)

Operating Instructions  Teledyne API - Model 200EH/EM Operation Manual 
90 
When COM2 is configured for RS-485 operation the port uses the same female DB-9 connector on the back of 
the instrument as when Com2 is configured for RS-232 operation, however, the pin assignments are different.   
 Female DB-9 (COM2)
(As seen from outside analyzer) 
(RS-485) 
12345
67 8 9
GND
RX/TX+
RX/TX-
Figure 6-6-9:  Back Panel connector Pin-Outs for COM2 in RS-485 mode. 
The signal from this connector is routed from the motherboard via a wiring harness to a 6-pin connector on the 
CPU card, CN5.   
 CN5
(Located on CPU card) 
 (As seen from inside analyzer) 
2 4 6
1 3 5
RX/TX+
RX/TX-
GND
Figure 6-6-10:  CPU connector Pin-Outs for COM2 in RS-485 mode. 
6.11.5. DTE AND DCE COMMUNICATION 
RS-232 was developed for allowing communications between data terminal equipment (DTE) and data 
communication equipment (DCE).  Basic terminals always fall into the DTE category whereas modems are 
always considered DCE devices.  The difference between the two is the pin assignment of the Data Receive and 
Data Transmit functions.   
  DTE devices receive data on pin 2 and transmit data on pin 3. 
  DCE devices receive data on pin 3 and transmit data on pin 2. 
To allow the analyzer to be used with terminals (DTE), modems (DCE) and computers (which can be either), a 
switch mounted below the serial ports on the rear panel allows the user to set the configuration of COM1 for one 
of these two modes.  This switch exchanges the receive and transmit lines on COM1 emulating a cross-over or 
null-modem cable.  The switch has no effect  on COM2. 
04521C (DCN5731)

Teledyne API - Model 200EH/EM Operation Manual  Operating Instructions 
 91 
6.11.6. ETHERNET CARD CONFIGURATION 
When equipped with the optional Ethernet interface, the analyzer can be connected to any standard 10BaseT 
Ethernet network via low-cost network hubs, switches or routers.  The interface operates as a standard TCP/IP 
device on port 3000.  This allows a remote computer to connect through the internet to the analyzer using 
APICOM, terminal emulators or other programs. 
The firmware on board the Ethernet card automatically sets the communication modes and baud rate (115 200 
kBaud ) for the COM2 port.  Once the Ethernet option is installed and activated, the COM2 submenu is replaced 
by a new submenu,  INET.  This submenu is used to manage and configure the Ethernet interface with your LAN 
or Internet Server(s). 
The card has four LEDs that are visible on the rear panel of the analyzer, indicating its current operating status. 
Table 6-11:  Ethernet Status Indicators 
LED FUNCTION 
LNK (green)  ON when connection to the LAN is valid. 
ACT (yellow)  Flickers on any activity on the LAN. 
TxD (green)  Flickers when the RS-232 port is transmitting data. 
RxD (yellow)  Flickers when the RS-232 port is receiving data. 
6.11.6.1. Ethernet Card COM2 Communication Modes and Baud Rate 
The firmware on board the Ethernet card automatically sets the communication modes for the COM2 port.  The 
baud rate is also automatically set at 115 200 kBaud. 
6.11.6.2. Configuring the Ethernet Interface Option using DHCP 
The Ethernet option for you M200EH/EM uses Dynamic Host Configuration Protocol (DHCP) to automatically 
configure its interface with your LAN.  This requires your network servers also be running DHCP.  The analyzer 
will do this the first time you turn the instrument on after it has been physically connected to your network.  Once 
the instrument is connected and turned on it will appear as an active device on your network without any extra 
set up steps or lengthy procedures.   
Should you need to, the Ethernet configuration properties are viewable via the analyzer’s front panel See Table 
6-12.   
04521C (DCN5731)

Operating Instructions  Teledyne API - Model 200EH/EM Operation Manual 
92 
Table 6-12:  LAN/Internet Configuration Properties 
PROPERTY DEFAULT STATE  DESCRIPTION 
DHCP STATUS  On Editable 
This displays whether the DHCP is 
turned ON or OFF. 
INSTRUMENT 
IP ADDRESS 
Configured by 
DHCP 
EDIT key 
disabled when 
DHCP is ON 
This string of four packets of 1 to 3 
numbers each (e.g.  192.168.76.55.) is 
the address of the analyzer itself. 
GATEWAY IP 
ADDRESS 
Configured by 
DHCP 
EDIT key 
disabled when 
DHCP is ON 
A string of numbers very similar to the 
Instrument IP address (e.g.  
192.168.76.1.)that is the address of 
the computer used by your LAN to 
access the Internet. 
SUBNET MASK  Configured by 
DHCP 
EDIT key 
disabled when 
DHCP is ON 
Also a string of four packets of 1 to 3 
numbers each (e.g.  255.255.252.0) 
that defines that identifies the LAN the 
device is connected to.   
All addressable devices and 
computers on a LAN must have the 
same subnet mask.  Any transmissions 
sent devices with different assumed to 
be outside of the LAN and are routed 
through gateway computer onto the 
Internet. 
TCP PORT1  3000 Editable 
This number defines the terminal 
control port by which the instrument is 
addressed by terminal emulation 
software, such as Internet or Teledyne 
Instruments’ APICOM. 
HOST NAME  M200EH (EM)  Editable 
The name by which your analyzer will 
appear when addressed from other 
computers on the LAN or via the 
Internet.  While the default setting for 
all Teledyne Instruments analyzers is 
the model number, the host name may 
be changed to fit customer needs. 
1 Do not change the setting for this property unless instructed to  by Teledyne Instruments 
Customer Service personnel. 
04521C (DCN5731)

Teledyne API - Model 200EH/EM Operation Manual  Operating Instructions 
 93 
NOTE 
It is a good idea to check these settings the first time you power up your analyzer after 
it has been physically connected to the LAN/Internet to make sure that the DHCP has 
successfully  downloaded the appropriate information from you network server(s). 
If the gateway IP, instrument IP and the subnet mask are all zeroes (e.g.  “0.0.0.0”), 
the DCHP was not successful.   
You may have to manually configure the analyzer’s Ethernet properties. 
See your network administrator.   
To view the above properties, press:  
SAMPLE          ENTER SETUP PASS : 818 
         8        1        8                          
 SETUP X.X        PRIMARY SETUP MENU   
 CFG  DAS  RNGE  PASS  CLK  MORE 
SAMPLE            A1:NXCNC1=100PPM          
NOX=XXX.X     
 SETUP X.X       COMMUNICATIONS MENU 
  ID        INET       COM1                              
 SETUP X.X    SECONDARY SETUP MENU  
COMM   VARS   DIAG                    EXIT 
SETUP X.X           DHCP: ON
               SET>    EDIT                                               
SETUP X.X         INST IP: 0.0.0.0 
   <SET    SET>                                                          
SETUP X.X    GATEWAY IP: 0.0.0.0 
   <SET    SET>                                                          
SETUP X.X    SUBNET MASK: 0.0.0.0 
   <SET    SET>                                                          
SETUP X.X          TCP PORT: 3000 
   <SET    SET>    EDIT                                             
SETUP X.X     HOSTNAME: M200EH 
   <SET                 EDIT                                             
EDIT Key 
Disabled
Do not alter unless 
directed to by Teledyne 
Instruments Customer 
Service personnel 
From this point on, 
EXIT returns to  
COMMUNICATIONS 
MENU 
04521C (DCN5731)

Operating Instructions  Teledyne API - Model 200EH/EM Operation Manual 
94 
6.11.6.3. Manually Configuring the Network IP Addresses  
There are several circumstances when you may need to manually configure the interface settings of the 
analyzer’s Ethernet card.  The INET sub-menu may also be used to edit the Ethernet card’s configuration 
properties   
  Your LAN is not running a DHCP software package, 
  The DHCP software is unable to initialize the analyzer’s interface; 
  You wish to program the interface with a specific set of IP addresses that may not be the ones 
automatically chosen by DHCP. 
Editing the Ethernet Interface  properties is a two step process.   
STEP 1: Turn DHCP OFF: While DHCP is turned ON, the ability to manually set INSTRUMENT IP,  GATEWAY 
IP and SUBNET MASK is disabled 
ENTR accept 
new settings  
EXIT ignores 
new settin
g
s 
 SETUP X.X        PRIMARY SETUP MENU   
 CFG  DAS  RNGE  PASS  CLK  MORE      EXIT 
SAMPLE          ENTER SETUP PASS : 818 
         8        1        8                          ENTR    EXIT 
SAMPLE            A1:NXCNC1=100PPM          NOX=XXX.X    
 < TST  TST >  CAL     SETUP 
 SETUP X.X       COMMUNICATIONS MENU 
  ID        INET       COM1                              EXIT 
 SETUP X.X    SECONDARY SETUP MENU  
COMM   VARS   DIAG                     EXIT 
SETUP X.X           DHCP: ON
ON                                                                  ENTR   EXIT 
SETUP X.X           DHCP: ON
  <SET   SET>   EDIT                                                 EXIT 
SETUP X.X           DHCP: ON
OFF                                                                ENTR   EXIT 
Continue with editing of Ethernet interface 
properties (see Step 2, below). 
04521C (DCN5731)

Teledyne API - Model 200EH/EM Operation Manual  Operating Instructions 
 95 
STEP 2: Configure the INSTRUMENT IP, GATEWAY IP and SUBNET MASK addresses by pressing: 
 Internet Configuration  Keypad Functions
KEY FUNCTION  
[0]  Press this key to cycle through the range of 
numerals and available characters  (“0 – 9” & “ . ”) 
<CH  CH>  Moves the cursor one character left or right. 
DEL  Deletes a character at the cursor location. 
ENTR  Accepts the new setting and returns to the previous 
menu. 
EXIT  Ignores the new setting and returns to the previous 
menu. 
 Some keys only appear as needed. 
SETUP X.X           DHCP: OFF 
            SET>   EDIT                                         EXIT 
SETUP X.X    INST IP: 000.000.000.000 
  <SET   SET>  EDIT                                       EXIT
SETUP X.X   GATEWAY IP: 000.000.000.000 
  <SET    SET>   EDIT                                      EXIT 
SETUP X.X    INST IP:  [0] 00.000.000 
 <CH  CH>          DEL   [0]                    ENTR  EXIT 
SETUP X.X   SUBNET MASK:255.255.255.0 
  <SET    SET>   EDIT                                      EXIT 
SETUP X.X   SUBNET MASK:[2]55.255.255.0 
 <CH  CH>          DEL   [?]                    ENTR  EXIT 
SETUP X.X   TCP PORT 3000 
  <SET               EDIT                                       EXIT 
The PORT number needs to remain at 3000. 
 Do not change this setting unless instructed to by  
Teledyne Instruments Customer Service personnel. 
From Step 1 above) 
SETUP X.X    GATEWAY IP:  [0] 00.000.000 
 <CH  CH>          DEL   [?]                    ENTR  EXIT 
Cursor 
location is 
indicated by 
brackets 
SETUP X.X      INITIALIZING INET     0% 
                                         …  
                         INITIALIZING INET 100% 
SETUP X.X      INITIALIZATI0N SUCCEEDED
SETUP X.X      INITIALIZATION FAILED 
 SETUP X.X       COMMUNICATIONS MENU 
  ID        INET       COM1                              EXIT 
Pressing EXIT from 
any of the above 
display menus 
causes the Ethernet 
option to reinitialize 
its internal interface 
firmware 
Contact your IT 
Network Administrator 
04521C (DCN5731)

Operating Instructions  Teledyne API - Model 200EH/EM Operation Manual 
96 
6.11.6.4. Changing the Analyzer’s HOSTNAME  
The HOSTNAME is the name by which the analyzer appears on your network.  The default name for all 
Teledyne Instruments Model 200EH/EME analyzers is M????.  To change this name (particularly if you have 
more than one M200EH/EM analyzer on your network), press.   
 SETUP X.X       COMMUNICATIONS MENU 
  ID        INET       COM1                              EXIT 
SAMPLE          ENTER SETUP PASS : 818 
         8        1        8                         ENTR    EXIT 
 SETUP X.X        PRIMARY SETUP MENU   
 CFG  DAS  RNGE  PASS  CLK  MORE      EXIT 
SAMPLE            A1:NXCNC1=100PPM          NOX=XXX.X    
 < TST  TST >  CAL     SETUP 
 SETUP X.X    SECONDARY SETUP MENU  
COMM   VARS   DIAG   ALRM               EXIT 
SETUP X.X          
DHCP: ON
               SET>    EDIT                                               EXIT 
SETUP X.X    
HOSTNAME: 200E 
   <SET                 EDIT                                             EXIT 
SETUP X.X    
HOSTNAME: [M]200E 
<CH   CH>    INS    DEL    [?]                 ENTR  EXIT 
SETUP X.X    
HOSTNAME: 200E-FIELD1 
   <SET                 EDIT                                             EXIT 
Continue pressing SET> UNTIL … 
SETUP X.X      INITIALIZING INET     0%  
                                         …  
                         INITIALIZING INET 100% 
SETUP X.X      INITIALIZATI0N SUCCEEDED
SETUP X.X      INITIALIZATION FAILED 
 SETUP X.X     
 COMMUNICATIONS MENU
  ID        INET       COM1                              EXIT 
Contact your IT Network 
Administrator 
Use these keys (See Table 6-19) 
to edit HOSTNAME
Table 6-13:  Internet Configuration Keypad Functions 
KEY FUNCTION  
<CH  Moves the cursor one character to the left. 
CH>  Moves the cursor one character to the right. 
INS  Inserts a character before the cursor location. 
DEL  Deletes a character at the cursor location. 
[?]  Press this key to cycle through the range of numerals and characters available for insertion. 
 0-9, A-Z, space ’  ~ !  # $ % ^ & * ( ) - _ = +[ ] { } < >\ | ; : , .  / ? 
ENTR  Accepts the new setting and returns to the previous menu. 
EXIT  Ignores the new setting and returns to the previous menu. 
 Some keys only appear as needed. 
04521C (DCN5731)

Teledyne API - Model 200EH/EM Operation Manual  Operating Instructions 
 97 
6.11.7. MULTIDROP RS-232 SET UP 
The RS-232 multidrop consists of a printed circuit assembly that plugs onto the CN3, CN4, and CN5 connectors 
of the CPU card (see Figure 6-11) and the cabling to connect it to the analyzer’s motherboard.  This PCA 
includes all circuitry required to enable your analyzer for multidrop operation.  It converts the instrument’s COM1 
port to multidrop configuration allowing up to eight analyzers to be connected the same I/O port of the host 
computer.   
Because both of the DB9 connectors on the analyzer’s back panel are needed to construct the multidrop chain, 
COM2 is no longer available for separate RS-232 or RS-485 operation, however, with the addition of an Ethernet 
Option (option 63, see Sections 5.9.3 and 6.11.6) the COM2 port is available for communication over a 10BaseT 
LAN. 
Rear Panel
(as seen from inside) 
CPU Card
Multidrop 
PCA 
JP2 
Cable to 
Ethernet 
Card 
Cable to 
Motherboard 
Figure 6-6-11:  Location of JP2 on RS232-Multidrop PCA  (option 62) 
Each analyzer in the multidrop chain must have: 
  One Teledyne Instruments option 62 installed.   
  One 6’  straight-through,  DB9 male  DB9 Female cable (Teledyne Instruments P/N WR0000101) is 
required for each analyzer. 
To set up the network, for each analyzer: 
1.  Turn the analyzer on and change its ID code (see Section 6.11.1) to a unique 4-digit number. 
2.  Remove the top cover (see Section 3.1) of the analyzer and locate JP2 on the multidrop PCA (see 
Figure 6-11) 
3.  Make sure that the jumpers are in place connection pins 9  10 and 11  12. 
4.  If the analyzer is to be the last instrument on the chain, make sure a jumper is in place connecting pins 
21  22. 
04521C (DCN5731)

Operating Instructions  Teledyne API - Model 200EH/EM Operation Manual 
98 
5.  If you are adding an analyzer to the end of an already existing chain, don’t forget to remove JP2, pins 21 
 22 on the multidrop PCA on the analyzer that was previous the last instrument in the chain.   
6.  Close the instrument. 
7.  Using straight-through,  DB9 male  DB9 Female cables, interconnect the host and the analyzers as 
shown in Figure 6-12. 
NOTE: 
 Teledyne Instruments recommends setting up the first link, between the Host and the 
first analyzer and testing it before setting up the rest of the chain.   
  
  
  
Analyzer  Analyzer  Analyzer  Last Analyzer 
Female DB9
Male DB9 
RS-232 
COM2 
RS-232 
COM2 
RS-232
COM2 
RS-232
COM2 
 Host 
RS-232 port 
Make Sure 
Jumper between 
JP2 pins 21  22
is installed. 
KEY: 
Figure 6-6-12:  RS232-Multidrop PCA Host/Analyzer Interconnect Diagram 
04521C (DCN5731)

Teledyne API - Model 200EH/EM Operation Manual  Operating Instructions 
 99 
6.11.8. COM PORT COMMUNICATION MODES 
Each of the analyzer’s serial ports can be configured to operate in a number of different modes, which are listed 
in the following table.  Each COM port needs to be configured independently. 
Table 6-14:  COMM Port Communication modes 
MODE1 ID  DESCRIPTION 
QUIET 
1 
Quiet mode suppresses any feedback from the analyzer (iDAS reports, and warning 
messages) to the remote device and is typically used when the port is communicating 
with a computer program such as APICOM.  Such feedback is still available but a 
command must be issued to receive them. 
COMPUTER   2  Computer mode inhibits echoing of typed characters and is used when the port is 
communicating with a computer program, such as APICOM. 
SECURITY   4  When enabled, the serial port requires a password before it will respond.  The only 
command that is active is the help screen (? CR).   
HESSEN 
PROTOCOL  16  The Hessen communications protocol is used in some European countries.  Teledyne 
Instruments part number 02252 contains more information on this protocol. 
E, 7, 1 
2048 
When turned on this mode switches the COMM port settings 
 from 
No parity; 8 data bits; 1 stop bit 
to 
Even parity; 7 data bits; 1 stop bit 
RS-485  1024  Configures the COM2 Port for RS-485 communication.  RS-485 mode has precedence 
over multidrop mode if both are enabled. 
MULTIDROP 
PROTOCOL  32  Multidrop protocol allows a multi-instrument configuration on a single communications 
channel.  Multidrop requires the use of instrument IDs. 
ENABLE 
MODEM  64  Enables to send a modem initialization string at power-up.  Asserts certain lines in the 
RS-232 port to enable the modem to communicate. 
ERROR 
CHECKING2  128  Fixes certain types of parity errors at certain Hessen protocol installations. 
XON/XOFF 
HANDSHAKE2 256  Disables XON/XOFF data flow control also known as software handshaking. 
HARDWARE 
HANDSHAKE  8 
Enables CTS/RTS style hardwired transmission handshaking.  This style of data 
transmission handshaking is commonly used with modems or terminal emulation 
protocols as well as by Teledyne Instrument’s APICOM software. 
HARDWARE 
FIFO2 512  Improves data transfer rate when on of the COMM ports. 
COMMAND 
PROMPT  4096  Enables a command prompt when in terminal mode. 
1 Modes are listed in the order in which they appear in the  
SETUP  MORE  COMM  COM[1 OR 2]  MODE menu 
2 The default sting for this feature is ON.  Do not disable unless instructed to  by Teledyne Instruments Customer Service 
personnel. 
04521C (DCN5731)

Operating Instructions  Teledyne API - Model 200EH/EM Operation Manual 
100 
Press the following keys to select a communication mode for a one of the COMM Ports, such as the following 
example where  HESSEN PROTOCOL mode is enabled:     
Continue pressing next until … 
 SETUP X.X        PRIMARY SETUP MENU   
 CFG  DAS  RNGE  PASS  CLK  MORE     EXIT 
 SETUP X.X     SECONDARY SETUP MENU 
COMM   VARS   DIAG    ALRM                          EXIT 
SAMPLE            A1:NXCNC1=100PPM          NOX=XXX.X    
 < TST  TST >  CAL     SETUP 
 SETUP X.X COMMUNICATIONS MENU
  ID      INET     COM1                              EXIT 
 SETUP X.X  COM1 MODE:0
       SET>    EDIT                 EXIT 
 SETUP X.X          COM1 QUIET MODE: OFF
            NEXT   OFF             ENTR   EXIT 
 SETUP X.X    COM1 HESSEN PROTOCOL :  ON
PREV  NEXT   ON             ENTR   EXIT 
 SETUP X.X    COM1 HESSEN PROTOCOL : OFF
 PREV   NEXT    OFF                                ENTR   EXIT 
Continue pressing the NEXT and PREV keys to select  any other 
modes you which to enable or disable 
Use PRE
V
 and NEXT keys 
to move between available 
modes.  
A mode is enabled by 
toggling the ON/OFF key.  
Select which COM 
port to configure 
EXIT returns 
to the 
previous 
menu 
ENTR key accepts the 
new settings  
EXIT key ignores the new 
settings  
The sum of the mode 
IDs of the selected 
modes is displayed 
here 
04521C (DCN5731)

Teledyne API - Model 200EH/EM Operation Manual  Operating Instructions 
 101 
6.11.9. COM PORT BAUD RATE 
To select the baud rate of one of the COM Ports, press:  
EXAMPLE 
 SETUP X.X          COM1 BAUD RATE:19200
PREV  NEXT         ENTR EXIT 
 SETUP X.X          COM1 BAUD RATE:9600
          NEXT   ON        ENTR EXIT 
 SETUP X.X        PRIMARY SETUP MENU   
 CFG  DAS  RNGE  PASS  CLK  MORE   EXIT 
 SETUP X.X     SECONDARY SETUP MENU  
COMM   VARS   DIAG                                     EXIT 
SAMPLE            A1:NXCNC1=100PPM          NOX=XXX.X    
 < TST  TST >  CAL     SETUP 
 SETUP X.X     COMMUNICATIONS MENU 
  ID     INET       COM1              EXIT 
 SETUP X.X  COM1 MODE:0
       SET>    EDIT               EXIT 
SETUP X.X          COM1 BAUD RATE:19200
<SET  SET>    EDIT      EXIT 
Select which COM port 
to configure. 
EXIT returns 
to the 
previous 
menu 
Use PREV and NEXT 
keys to move 
between available 
baud rates. 
300 
1200 
4800 
9600 
19200 
38400 
57600 
115200 
Press SET> until you 
reach  
COM1 BAUD RATE 
ENTR key 
accepts 
the new 
setting  
EXIT key 
ignores the 
new 
setting  
04521C (DCN5731)

Operating Instructions  Teledyne API - Model 200EH/EM Operation Manual 
102 
6.11.10. COM PORT TESTING 
The serial ports can be tested for correct connection and output in the COMM menu.  This test sends a string of 
256 ‘w’ characters to the selected COM port.  While the test is running, the red LED on the rear panel of the 
analyzer should flicker.   
To initiate the test press the following key sequence. 
SAMPLE            A1:NXCNC1=100PPM          NOX=XXX.X    
 < TST  TST >  CAL     SETUP 
SETUP X.X        PRIMARY SETUP MENU   
 CFG  DAS  RNGE  PASS  CLK  MORE      EXIT 
SETUP X.X     SECONDARY SETUP MENU    
 COMM  VARS  DIAG                              EXIT 
Select which 
COM port to 
test. 
 SETUP X.X  COMMUNICATIONS MENU 
  ID    COM2       COM1               EXIT 
 SETUP X.X          COM1 : TEST PORT
<SET              TEST          EXIT 
 SETUP X.X          TRANSMITTING TO COM1
<SET              TEST         EXIT 
 SETUP X.X  COM1 MODE:0
       SET>    EDIT                 EXIT 
SETUP X.X          COM1 BAUD RATE:19200 
<SET  SET>    EDIT          EXIT 
EXIT returns to 
COMM menu 
Test runs 
automatically 
04521C (DCN5731)

Teledyne API - Model 200EH/EM Operation Manual  Operating Instructions 
 103 
6.12. SETUP  MORE  VARS: INTERNAL VARIABLES (VARS) 
The M200EH/EM has several-user adjustable software variables, which define certain operational parameters.  
Usually, these variables are automatically set by the instrument’s firmware, but can be manually re-defined using 
the VARS menu.  Table 6-15 lists all variables that are available within the 818 password protected level.  See 
Appendix A2 for a detailed listing of all of the M200EH/EM variables that are accessible through the remote 
interface. 
Table 6-15:  Variable Names (VARS) 
NO. VARIABLE  DESCRIPTION  ALLOWED VALUES
0  DAS_HOLD_OFF 
Duration of no data storage in the iDAS.  This is the time when 
the analyzer returns from one of its calibration modes to the 
SAMPLE mode.  The DAS_HOLD_OFF can be disabled in each 
iDAS channel. 
Can be between 0.5 
and 20 minutes 
Default=15 min. 
1  MEASURE_MODE 
Selects the gas measurement mode in which the instrument is to 
operate.  NOx only, NO only or dual gas measurement of NOx 
and NO simultaneously.  Dual gas mode requires that a special 
switching optional be installed.   
NO; NOx;  
NOx–NO 
2  STABIL_GAS  Selects which gas measurement is displayed when the STABIL 
test function is selected. 
NO; NOx;  
NO2; O21 
3  TPC_ENABLE  Enables or disables the temperature and pressure 
compensation (TPC) feature (Section 10.7.3). 
ON/OFF 
Default=ON 
4  DYN_ZERO 
Dynamic zero automatically adjusts offset and slope of the NO 
and NOX response when performing a zero point calibration 
during an AutoCal (Chapter 7.7). 
ON/OFF 
Default=OFF 
5  DYN_SPAN 
Dynamic span automatically adjusts the offsets and slopes of 
the NO and NOx response when performing a zero point 
calibration during an AutoCal (Chapter 7.7). 
Note that the DYN_ZERO and DYN_SPAN features are not 
allowed for applications requiring EPA equivalency. 
ON/OFF 
Default=OFF 
6  CONC_PRECISION  Allows to set the number of decimal points of the concentration 
and stability parameters displayed on the front panel. 
AUTO, 1, 2, 3, 4
Default=AUTO 
7  CLOCK_ADJ  Adjusts the speed of the analyzer’s clock.  Choose the + sign if 
the clock is too slow, choose the - sign if the clock is too fast. 
-60 to +60 s/day
Default=0 
1 Only available in analyzer’s with o2 sensor options installed. 
NOTE:  
There is a 2 second latency period between when a VARS value is changed and the new 
value is stored into the analyzer’s memory.   
DO NOT turn the analyzer off during this period or the new setting will be lost. 
04521C (DCN5731)

Operating Instructions  Teledyne API - Model 200EH/EM Operation Manual 
104 
To access and navigate the VARS menu, use the following key sequence: 
 SETUP X.X            7) CLOCK_ADJ=0  Sec/Day 
    +     0     0                      ENTR  EXIT 
 SETUP X.X  6)  CONC_PRECUISION : 3 
    AUTO        0        1        2        3        4         ENTR  EXIT 
SETUP X.X          6) CONC_PRECUISION : 1 
   PREV   NEXT   JUMP            EDIT   PRNT   EXIT 
Toggle these keys to change setting 
 SETUP X.X  2 ) STABIL GAS =NOX 
 NO     NO2     NOX     O2                               ENTR  EXIT 
 SETUP X.X  2 ) STABIL_GAS=NOX 
    PREV NEXT JUMP              EDIT PRNT EXIT 
Choose Gas 
 SETUP X.X  1 ) MEASURE_MODE=NO
X
-NO 
               NEXT JUMP              EDIT PRNT EXIT 
 SAMPLE               RANGE = 500.0 PPB             NOX=X.X 
 < TST  TST >  CAL       SETUP 
 SETUP X.X        PRIMARY SETUP MENU  
 CFG  DAS  RNGE  PASS  CLK  MORE   EXIT 
 SETUP X.X      SECONDARY SETUP MENU  
 COMM  VARS  DIAG           EXIT 
 SETUP X.X  0 )  DAS_HOLD_OFF=15.0 Minutes 
               NEXT JUMP              EDIT PRNT EXIT 
 SETUP X.X  3 ) TPC_ENABLE=ON 
    PREV NEXT JUMP              EDIT PRNT EXIT 
 SETUP X.X  ENTER VARS PASS: 818 
    8     1     8                      ENTR  EXIT 
 SETUP X.X  0) DAS_HOLD_OFF=15.0 Minutes 
    1     5    .0                          ENTR  EXIT 
SETUP X.X  7)  CLOCK_ADJ=0  Sec/Day 
   PREV   NEXT   JUMP            EDIT   PRNT   EXIT 
EXIT ignores the new setting. 
ENTR accepts the new setting. 
 SETUP X.X  3 ) TPC_ENABLE=ON 
 ON                                         ENTR  EXIT 
 SETUP X.X  4 ) DYN_ZERO=ON 
    PREV NEXT JUMP              EDIT PRNT EXIT   
 SETUP X.X  4 ) DYN_ZERO=ON 
 ON                                          ENTR  EXIT 
Toggle this keys to change setting 
Toggle this keys to change setting 
 SETUP X.X  5) DYN_SPAN=ON 
    PREV NEXT JUMP              EDIT PRNT EXIT   
 SETUP X.X  5 ) DYN_SPAN=ON 
 ON                                          ENTR  EXIT 
Toggle this keys to change setting 
Toggle this keys to change setting 
Toggle this keys to change setting 
See Section 6.12.1. for 
information on setting the 
MEASRUE MODE 
04521C (DCN5731)

Teledyne API - Model 200EH/EM Operation Manual  Operating Instructions 
 105 
6.12.1. SETTING THE GAS MEASUREMENT MODE 
In its standard operating mode the M200EH/EM  measures NO, NO2 and NOx.  It can be set to measure only NO 
or Only NOX s can be set to measure NO or NOx.  To select one of these three measurement modes, press: 
 SETUP X.X  1 )  MEASURE_MODE=NOX-NO 
PREV   NEXT JUMP              EDIT  PRNT  EXIT 
EXI
T
 ignores the new 
setting. 
ENTR accepts the 
new setting. 
SAMPLE          ENTER SETUP PASS : 818 
         8        1        8                         ENTR   EXIT 
SAMPLE            A1:NXCNC1=100PPM          NOX=XXX.X  
 < TST  TST >  CAL     SETUP 
 SETUP X.X         MEASURE MODE: NOX-NO
  PREV                                                           ENTR  EXIT 
 SETUP X.X         MEASURE MODE: NOX
  PREV  NEXT                                               ENTR  EXIT 
 SETUP X.X         MEASURE MODE: NO
             NEXT                                               ENTR  EXIT 
NOX-NO mode is the 
default mode for the 
M200EH/EM  
Press the PREV  
and NEXT buttons  
to move back and 
forth between gas 
modes  
 SETUP X.X       PRIMARY SETUP MENU  
 CFG  DAS  RNGE  PASS  CLK  MORE   EXIT 
 SETUP X.X      SECONDARY SETUP MENU  
 COMM  VARS  DIAG            EXIT 
 SETUP X.X  0 )  DAS_HOLD_OFF=15 minutes 
               NEXT JUMP              EDIT  PRNT  EXIT 
04521C (DCN5731)

Operating Instructions  Teledyne API - Model 200EH/EM Operation Manual 
106 
6.13. SETUP  MORE  DIAG: DIAGNOSTICS  MENU 
A series of diagnostic tools is grouped together under the SETUP-MORE-DIAG menu.  These parameters are 
dependent on firmware revision.  These tools can be used in a variety of troubleshooting and diagnostic 
procedures and are referred to in many places of the maintenance and trouble-shooting sections.   
An overview of the entire DIAG menu can be found in menu tree A-6 of  Appendix A.1. 
Table 6-16:  M200EH/EM Diagnostic (DIAG) Functions 
DIAGNOSTIC FUNCTION AND MEANING 
FRONT PANEL 
MODE 
INDICATOR 
SECTION 
SIGNAL I/O: Allows observation of all digital and analog signals in the 
instrument.  Allows certain digital signals such as valves and heaters to be 
toggled ON and OFF. 
DIAG I/O  6.13.2 
ANALOG I/O: When entered, the analyzer performs an analog output step test. 
 This can be used to calibrate a chart recorder or to test the analog output 
accuracy. 
DIAG AOUT  6.13.3 
ANALOG I/O CONFIGURATION: This submenu allows the user to configure 
the analyzer’s four analog output channels, including choosing what parameter 
will be output on each channel.  Instructions that appear here allow adjustment 
and calibration the voltage signals associated with each output as well as 
calibration of the analog to digital converter circuitry on the motherboard. 
DIAG AIO 
6.13.4,  
through 
6.13.6 
DISPLAY SEQUENCE CONFIGURATION: Allows the user to program which 
concentration values are displayed in the .  DIAG DISP  6.13.7.1 
OPTIC TEST: When activated, the analyzer performs an optic test, which turns 
on an LED located inside the sensor module near the PMT (Fig.  10-15).  This 
diagnostic tests the response of the PMT without having to supply span gas. 
DIAG OPTIC  6.13.7.2 
ELECTRICAL TEST: When activated, the analyzer performs an electric test, 
which generates a current intended to simulate the PMT output to verify the 
signal handling and conditioning of the PMT preamp board. 
DIAG ELEC  6.13.7.3 
OZONE GEN OVERRIDE: Allows the user to manually turn the O3 generator on 
or off.  This setting is retained when exiting DIAG.  DIAG OZONE  6.13.7.4 
FLOW CALIBRATION: This function is used to calibrate the gas flow output 
signals of sample gas and ozone supply.  These settings are retained when 
exiting DIAG. 
DIAG FCAL  6.13.7.5 
04521C (DCN5731)

Teledyne API - Model 200EH/EM Operation Manual  Operating Instructions 
 107 
6.13.1. ACCESSING THE DIAGNOSTIC FEATURES 
To access the DIAG functions press the following keys: 
 SETUP X.X  ENTER DIAG PASS: 818
    8     1     8                      ENTR  EXIT 
 SETUP X.X        PRIMARY SETUP MENU   
 CFG  DAS  RNGE  PASS  CLK  MORE   EXIT 
 SETUP X.X     SECONDARY SETUP MENU   
 COMM  VARS  DIAG            EXIT 
From this point 
forward, EXIT returns 
to the     
SECONDARY 
SETUP MENU   
 DIAG   SIGNAL I / O 
NEXT                   ENTR    EXIT 
DIAG   ANALOG OUTPUT 
PREV  NEXT                   ENTR    EXIT 
 DIAG         
A
NALOG I / O CONFIGURATION 
PREV  NEXT                   ENTR   EXIT 
 DIAG         DISPLAY SEQUENCE CONFIG. 
PREV  NEXT                   ENTR    EXIT 
 DIAG   ELECTRICAL TEST  
PREV  NEXT                   ENTR   EXIT 
 DIAG                  OZONE GEN OVERRIDE 
PREV NEXT                   ENTR    EXIT 
EXIT returns 
to the main 
SAMPLE 
display  
 DIAG                      OPTIC TEST  
PREV  NEXT                   ENTR   EXIT 
 DIAG                  FLOW CALIBRATION 
PREV NEXT                   ENTR    EXIT 
SAMPLE            A1:NXCNC1=100PPM          NOX=XXX.X   
 < TST  TST >  CAL     SETUP 
EXIT returns 
to the PRIMARY 
SETUP MENU   
04521C (DCN5731)

Operating Instructions  Teledyne API - Model 200EH/EM Operation Manual 
108 
6.13.2. SIGNAL I/O 
The signal I/O diagnostic mode allows to review and change the digital and analog input/output functions of the 
analyzer.  See Appendix A-4 for a complete list of the parameters available for review under this menu. 
NOTE 
Any changes of signal I/O settings will remain in effect only until the signal I/O menu 
is exited.  Exceptions are the ozone generator override and the flow sensor calibration, 
which remain as entered when exiting. 
To enter the signal I/O test mode, press:  
 SAMPLE            A1:NXCNC1=100PPM          NOX=XXX.X 
 < TST  TST >  CAL       SETUP
EXAMPLE 
   SETUP X.X      
 PRIMARY SETUP MENU   
 CFG  DAS  RNGE  PASS  CLK  MORE   EXIT 
   SETUP X.X     SECONDARY SETUP MENU  
 COMM  VARS  DIAG           EXIT 
   DIAG    SIGNAL I / O 
 PREV NEXT JUMP             ENTR   EXIT 
   DIAG  I / O           Test Signals Displayed Here 
PREV  NEXT JUMP                      PRNT EXIT 
Use the JUMP key to 
go directly to a 
specific signal  
See Appendix A-4 for 
a complete list of 
available SIGNALS 
   DIAG  I / O JUMP TO: 5 
  0     5                                ENTR EXIT 
Enter 05 to Jump  
to Signal 5: 
(CAL_LED) 
   DIAG  I / O         CAL_LED = ON 
  PREV NEXT JUMP                ON   PRNT EXIT 
Exit to return 
 to the  
DIAG menu 
   SETUP X.X  ENTER DIAG PASS: 818 
    8     1     8                      ENTR  EXIT 
Use the NEXT & PREV 
keys to move between 
signal types. 
Pressing the PRNT key will send a formatted printout to the serial port and can be 
ca
p
tured with a com
p
uter or other out
p
ut device.
EXIT 
returns 
to the main 
SAMPLE 
display  
04521C (DCN5731)

Teledyne API - Model 200EH/EM Operation Manual  Operating Instructions 
 109 
6.13.3. ANALOG OUTPUT STEP TEST 
This test can be used to check the accuracy and proper operation of the analog outputs.  The test forces all four 
analog output channels to produce signals ranging from 0% to 100% of the full scale range in 20% increments.  
This test is useful to verify the operation of the data logging/recording devices attached to the analyzer. 
To begin the Analog Output Step Test press: 
SAMPLE            A1:NXCNC1=100PPM          NOX=XXX.X 
 < TST  TST >  CAL       SETUP
   SETUP X.X        PRIMARY SETUP MENU   
 CFG  DAS  RNGE  PASS  CLK  MORE   EXIT 
   SETUP X.X     SECONDARY SETUP MENU    
 COMM  VARS  DIAG            EXIT 
   DIAG    SIGNAL I / O
NEXT                   ENTR    EXIT 
Exit-Exit 
returns to the 
DIAG menu 
   SETUP X.X  ENTER DIAG PASS: 818
    8     1     8                      ENTR  EXIT 
DIAG   ANALOG OUTPUT 
PREV NEXT                  ENTR    EXIT 
DIAG AOUT ANALOG OUTPUT
   0%               EXIT 
Performs 
analog output 
step test. 
0% - 100% 
DIAG AOUT  ANALOG OUTPUT
   [0%]               EXIT 
Pressing the key under “0%” while performing the test  will 
pause the test at that level. Brackets will appear around 
the value: example: [20%] Pressing the same key again 
will resume the test. 
04521C (DCN5731)

Operating Instructions  Teledyne API - Model 200EH/EM Operation Manual 
110 
6.13.4. ANALOG OUTPUTS AND REPORTING RANGES 
6.13.4.1. Analog Output Signals Available on the M200EH/EM 
The analyzer has four analog output signals, accessible through a connector on the rear panel. 
 ANALOG OUT 
        A1           
A
2           
A
3         
A
4
     +      -      +      -      +      -      +      - 
0-20 mA current loop 
output available for these 
channels only   
Figure 6-6-13:  Analog Output Connector Key 
The signal levels of each output can be independently configured as follows.  An over-range  feature is available 
that allows each range to be usable from -5% to + 5% of its nominal scale:  
Table 6-17:  Analog Output Voltage Ranges with Over-Range Active 
RANGE  MINIMUM OUTPUT  MAXIMUM OUTPUT 
0-0.1 V  -5 mV  +105 mV 
0-1 V  -0.05 V  +1.05 V 
0-5 V  -0.25 V  +5.25 V 
0-10 V  -0.5 V  +10.5 V 
The default offset for all ranges is 0 VDC. 
Pin assignments for the ANALOG output connector at the rear panel of the instrument: 
Table 6-18:  Analog Output Pin Assignments 
PIN  ANALOG 
OUTPUT 
VOLTAGE 
SIGNAL 
CURRENT 
SIGNAL 
1  V Out  I Out + 
2  A1  Ground  I Out - 
3  V Out  I Out + 
4  A2  Ground  I Out - 
5  V Out  I Out + 
6  A3  Ground  I Out - 
7  V Out  I Out + 
8  A4  Ground  I Out - 
04521C (DCN5731)

Teledyne API - Model 200EH/EM Operation Manual  Operating Instructions 
 111 
Additionally A1, A2 andA3 may be equipped with optional 0-20 mA current loop drivers.  A4 is not available for 
the current loop option. 
Table 6-19:  Analog Output Current Loop Range 
RANGE  MINIMUM OUTPUT  MAXIMUM OUTPUT 
0-20 mA  0 mA  20 mA 
These are the physical limits of the current loop modules, typical applications use 2-20 or 4-20 mA for the 
lower and upper limits.  Please specify desired range when ordering this option.  The default offset for all 
ranges is 0 mA. 
All of these outputs can be configured output signals representing any of the iDAS parameters available on this 
model (See Table A-6 of Appendix A.5 for a complete list).   
The ability to select any one of the M200EH/EM’s 40+ iDAS data types coupled with the ability to select from a 
variety of signal ranges and scales makes the analog outputs of the M200EH/EM extremely flexible. 
Table 6-20:  Example of Analog Output configuration for M200EH/EM 
OUTPUT 
IDAS 
PARAMETER 
ASSIGNED 
SIGNAL 
SCALE 
A1 NXCNC1  0-5 V 
A2 N2CNC2 4-20 mA 
A3  PMTDET  0 - 1 V 
A4 O2CONC 0-10 V 
1 With current loop option installed 
6.13.4.2. Physical Range versus Analog Output Reporting Ranges 
The entire measurement range of the analyzer is quite large,  0 – 5,000 ppm for the M200Eh and 0-200 PPM for 
the M200EM, but many applications use only a small part of the analyzer’s full measurement range.  This 
creates two performance challenges: 
1.  The width of the analyzer’s physical range can create data resolution problems for most analog 
recording devices.  For example, in an application where a M200Eh is being used to measure an 
expected concentration of typically less than 200 ppm NOx, the full scale of expected values is only 4% 
of the instrument’s full 5000 ppm measurement range.  Unmodified, the corresponding output signal 
would also be recorded across only 4% of the range of the recording device. 
The M200EH/EM solves this problem by allowing the user to select a scaled reporting range for the 
analog outputs that only includes that portion of the physical range relevant to the specific application.  
Only the reporting range of the analog outputs is scaled, the physical range of the analyzer and the 
readings displayed on the front panel remain unaltered. 
2.  Applications where low concentrations of NO, NO2 and NOx are measured require greater sensitivity and 
resolution than typically necessary for measurements of higher concentrations.   
The M200EH/EM solves this issue by using two hardware physical ranges that cover the instruments 
entire measurement range  The analyzer’s software automatically selects which physical range is in 
effect based on the analog output reporting range selected by the user: 
04521C (DCN5731)

Operating Instructions  Teledyne API - Model 200EH/EM Operation Manual 
112 
FOR THE M200EM:  
  Low range spans 0 to 20 ppm NOX (20 ppm = 5 V); 
  High range spans 0-200 ppm NOX (200 ppm = 5 V). 
If the high end of the selected reporting range is  20 ppm.  The low physical range is selected.  If the 
high end of the selected reporting range is > 20 ppm.  The high physical range is selected. 
 FOR THE M200EH:  
  Low range spans 0 to 500 ppm NOX (500 ppm = 5 V); 
  High range spans 0-5000 ppm NOX (5000 ppm = 5 V). 
If the high end of the selected reporting range is  500 ppm.  The low physical range is selected.  If the 
high end of the selected reporting range is > 500 ppm.  The high physical range is selected. 
Once properly calibrated, the analyzer’s front panel will accurately report concentrations along the entire span of 
its 0 and 20,000 ppb physical range regardless of which reporting range has been selected for the analog 
outputs and which physical range is being used by the instruments software. 
Both reporting ranges need to be calibrated independently to the same span gas concentrations in order to allow 
switching back and forth between high and low ranges.   
04521C (DCN5731)

Teledyne API - Model 200EH/EM Operation Manual  Operating Instructions 
 113 
6.13.5. ANALOG I/O CONFIGURATION 
6.13.5.1. The Analog I/O Configuration Submenu. 
Table 6-21 lists the analog I/O functions that are available in the M200EH/EM. 
Table 6-21:  DIAG - Analog I/O Functions 
SUB MENU  FUNCTION 
AOUTS 
CALIBRATED: 
Shows the status of the analog output calibration (YES/NO) and initiates a calibration 
of all analog output channels.   
DATA_OUT_1:  Configures the A1 analog output: 
RANGE1: Selects the signal type (voltage or current loop) and full scale value of the 
output. 
OVERRANGE: Turns the ± 5% over-range feature ON/OFF for this output channel. 
REC_OFS1: Sets a voltage offset (not available when RANGE is set to CURRent loop. 
AUTO_CAL1:  Sets the channel for automatic or manual calibration 
CALIBRATED1: Performs the same calibration as AOUT CALIBRATED, but on this 
one channel only. 
OUTOUT: Turns the output channel ON/OFF.  A signal.  Equal to the low end of the 
output scale (zero point) is still output by the analyzer, but no data is sent.   
DATA: Allows the user to select which iDAS parameter to be output. 
SCALE: Sets the top end of the reporting range scale for this channel.  The analyzer 
automatically chooses the units of measure appropriate for the iDAS parameter chosen 
(e.g.  ppm for concentration parameters; in-Hg-A for pressure measurements, etc.) 
UPDATE:  Sets the time interval at which the analyzer updates the data being output 
on the channel. 
DATA_OUT_2  Same as forDATA_OUT_1 but for analog channel 2 (NO) 
DATA_OUT_3  Same as for DATA_OUT_1 but for analog channel 3 (NO2) 
DATA_OUT_4  Same as for DATA_OUT_1 but for analog channel 3 (NO2) 
TEST OUTPUT  Same as for DATA_OUT_1 but for analog channel 4 (TEST) 
AIN CALIBRATED  Shows the calibration status (YES/NO) and initiates a calibration of the analog to digital 
converter circuit on the motherboard. 
1Changes to RANGE or REC_OFS require recalibration of this output. 
To configure the analyzer’s four analog outputs, set the electronic signal type of each channel and calibrate the 
outputs.  This consists of: 
1.  Selecting an output type (voltage or current, if an optional current output driver has been installed) and 
the signal level that matches the input requirements of the recording device attached to the channel. 
2.  Determine if the over-range feature is needed and turn it on or off accordingly. 
3.  If a Voltage scale is in use, a bipolar recorder offset may be added to the signal if required (Section 
6.13.4.4). 
4.  Choose an iDAS parameter to be output on the channel. 
5.  Set the reporting range scale for the data type chosen. 
6.  Set the update rate for the channel. 
04521C (DCN5731)

Operating Instructions  Teledyne API - Model 200EH/EM Operation Manual 
114 
7.  Calibrating the output channel.  This can be done automatically or manually for each channel (see 
Sections 6.13.5). 
To access the analog I/O configuration sub menu, press: 
AIO Configuration Submenu
 SAMPLE         A1:NXCNC1=100PPM       NOX=XXX.X 
 < TST  TST >      CAL                                        SETUP
SETUP X.X        PRIMARY SETUP MENU
 CFG DAS RNGE PASS CLK MORE EXIT
SETUP X.X       SECONDARY SETUP MENU
 COMM VARS DIAG ALRM EXIT
SETUP X.X      ENTER PASSWORD:818
 8  1  8 ENTREXIT
DIAG                          SIGNAL I/O             
    NEXT     ENTR EXIT
Continue pressing NEXT until ...
DIAG              ANALOG I/O CONFIGURATION             
PREV   NEXT     ENTR EXIT
DIAG AIO             A OUTS CALIBRATED: NO
 <SET   SET>   CAL    EXIT
DIAG AIO           DATA_OUT_1: 5V, NXCNC1, NOCAL
 <SET   SET>   EDIT    EXIT
DIAG AIO            AIN CALIBRATED: NO
 <SET   SET>   CAL    EXIT
DIAG AIO           DATA_OUT_2: 5V, NXCNC1, NOCAL
 <SET   SET>   EDIT    EXIT
DIAG AIO           DATA_OUT_3: 5V, NXCNC1, NOCAL
 <SET   SET>   EDIT    EXIT
DIAG AIO     DATA_OUT_4: 5V, NXCNC1, NOCAL
 <SET   SET>   EDIT    EXIT
04521C (DCN5731)

Teledyne API - Model 200EH/EM Operation Manual  Operating Instructions 
 115 
6.13.5.2. Analog Output Signal Type and Range Selection 
To select an output signal type (DC Voltage or current) and level for one output channel press:  
DIAG AIO           AOUTS CALIBRATED: NO
  SET>   CAL    EXIT
From the 
AIO CONFIGURATION SUBMENU 
(See Section 6.13.4.1)
DIAG              ANALOG I/O CONFIGURATION             
PREV   NEXT     ENTR EXIT
Continue pressing SET> until you reach the 
output to be configured
DIAG AIO           DATA_OUT_3: 5V, NXCNC1, NOCAL
 <SET   SET>   EDIT    EXIT
DIAG AIO           DATA_OUT_3: RANGE: 5V
0.1V    1V   5V   10V CURR ENTR EXIT
These keys set 
the signal level 
and type of the 
selected 
channel
Pressing ENTR records 
the new setting and 
returns to the previous 
menu.
Pressing EXIT ignores the 
new setting and returns to 
the previous menu.
04521C (DCN5731)

Operating Instructions  Teledyne API - Model 200EH/EM Operation Manual 
116 
6.13.5.3. Turning the Analog Output Over-Range Feature ON/OFF 
In its default configuration a ± 5% over-range is available on each of the M200EH/EM’s analog output channels. 
 This over-range can be disabled if your recording device is sensitive to excess voltage or current.   
NOTE:  
Instruments with current range options installed on one or more of the outputs often 
are delivered from the factory with the over-range feature turned OFF on those 
channels.   
To Turn the over-range feature on or off, press: 
From the 
AIO CONFIGURATION SUBMENU 
(See Section 6.13.4.1)
DIAG AIO           DATA_OUT_2 5V, NXCNC1, NOCAL
 <SET   SET>   EDIT    EXIT
DIAG AIO           DATA_OUT_2 OVERRANGE: ON
 <SET   SET>   EDIT    EXIT
DIAG AIO           DATA_OUT_2 RANGE: 5V
   SET>   EDIT    EXIT
DIAG AIO           DATA_OUT_2 OVERRANGE: ON
ON    ENTR EXIT
DIAG AIO           DATA_OUT_2 OVERRANGE: OFF
OFF    ENTR EXIT
DIAG              ANALOG I/O CONFIGURATION
PREV   NEXT     ENTR EXIT
Toggle this key 
to turn the 
Over-Range 
feature 
ON/OFF
Continue pressing SET> until you reach the 
output to be configured
DIAG AIO           AOUTS CALIBRATED: NO
  SET>   CAL    EXIT
04521C (DCN5731)

Teledyne API - Model 200EH/EM Operation Manual  Operating Instructions 
 117 
6.13.5.4. Adding a Recorder Offset to an Analog Output 
Some analog signal recorders require that the zero signal is significantly different from the baseline of the 
recorder in order to record slightly negative readings from noise around the zero point.  This can be achieved in 
the M200EH/EM by defining a zero offset, a small voltage (e.g., 10% of span). 
To add a zero offset to a specific analog output channel, press: 
EXAMPLE
From the 
AIO CONFIGURATION SUBMENU 
(See Section 6.13.4.1)
DIAG AIO           DATA_OUT_2 5V, NXCNC1, NOCAL
 <SET   SET>   EDIT    EXIT
DIAG AIO           DATA_OUT_2 REC OFS: 0 mV
 <SET   SET>   EDIT    EXIT
DIAG AIO           DATA_OUT_2 OUTPUT: 5V
   SET>   EDIT    EXIT
DIAG AIO           DATA_OUT_2 REC OFS: 0 mV
 + 0000ENTREXIT
DIAG AIO           DATA_OUT_2 REC OFS: -10 mV
 <SET   SET>   EDIT    EXIT
DIAG              ANALOG I/O CONFIGURATION
PREV   NEXT     ENTR EXIT
Toggle these 
keys to set ther 
value of the 
desired offset.
Continue pressing SET> until ...
DIAG AIO           DATA_OUT_2 REC OFS: -10 mV
–0010ENTR EXIT
Continue pressing SET> until you reach the 
output to be configured
DIAG AIO           AOUTS CALIBRATED: NO
  SET>   CAL    EXIT
04521C (DCN5731)

Operating Instructions  Teledyne API - Model 200EH/EM Operation Manual 
118 
6.13.5.5. Assigning an iDAS parameter to an Analog Output Channel 
The M200EH/EM analog output channels can be assigned to output data from any of the 40+ available iDAS 
parameters (see Table A-6 of Appendix A.5).  The default settings for the four output channels are: 
Table 6-22:  Analog Output Data Type Default Settings 
CHANNEL DEFAULT SETTING 
PARAMETER  A1 A2 A3 A43 
DATA TYPE1  NXCNC1 NOCNC1 N2CNC1 NXCNC2 
RANGE  0 - 5 VDC2 
REC OFS  0 mVDC 
AUTO CAL.  ON 
CALIBRATED NO 
OUTPUT ON 
SCALE 100 ppm 
UPDATE 5 sec 
1 See Table A-6 of M200EH/EM Appendix A for definitions of these iDAS data types 
2 Optional current loop outputs are available for analog output channels A1-A3. 
3 On analyzers with O2 sensor options installed, iDAS parameter O2CONC is assigned to output A4. 
REPORTING GAS CONCENTRATIONS VIA THE M200EH/EM ANALOG OUTPUT CHANNELS 
While the iDAS parameters available for output over via the analog channels A1 thru A4 include a vide variety 
internal temperatures, gas flows and pressures as well as  certain key internal voltage levels, most of the iDAS 
parameters are related to gas concentration levels.   
Two parameters exist for each gas type measured by the M200EH/EM.  They are generally referred to as range 
1 and range 2 (e.g.  NXCNC1 and NXCNC2; NOCNC1 and NOCNC2; etc.).  These take the place of the high 
and low concentration ranges of previous versions of the analyzer software.  Concentrations for each range are 
computed using separate slopes and offsets which are also stored via separate iDAS parameters. 
NOTE 
If an analog output channel is set to report a gas concentration (e.g.  NXCNC1; NOx 
concentration; Range 1) it is generally a good idea to use 80% of the reporting range 
for that channel for the span point calibration. 
If both available parameters for a specific gas type are being reported (e.g.  NXCNC1 
and NXCNC2) separate Calibrations should be carried out for each parameter. 
04521C (DCN5731)

Teledyne API - Model 200EH/EM Operation Manual  Operating Instructions 
 119 
The available gas concentration iDAS parameters for output via the M200EH/EM analog output channels are: 
Table 6-23:  Analog Output iDAS Parameters Related to Gas Concentration Data 
REPORTING 
RANGE 
PARAMETER 
NAME1  DESCRIPTION 
NXCNC1  Concentration  
NXSLP1  Slope 
NXOFS1  Offset 
NOx Range 1  
(LOW) 
NXZSC1  Concentration during calibration, prior to computing new slope and offset 
NXCNC2  Concentration  
NXSLP2  Slope 
NXOFS2  Offset 
NOx RANGE 2 
(HIGH) 
NXZSC2  Concentration during calibration, prior to computing new slope and offset 
NOCNC1  Concentration  
NOSLP1  Slope 
NOOFS1  Offset 
NO Range 1  
(LOW) 
NOZSC1  Concentration during calibration, prior to computing new slope and offset 
NOCNC2  Concentration   
NOSLP2  Slope 
NOOFS2  Offset 
NO RANGE 2 
(HIGH) 
NOZSC2  Concentration during calibration, prior to computing new slope and offset 
N2CNC1  Concentration - Computed with data from NOx Range 1 and NO Range 1 
NO2 Range 12  
(LOW)  N2ZSC1  Concentration during calibration, prior to computing new slope and offset 
N2CNC2  Concentration - Computed with data from NOx Range 2 and NO Range 2 
NO2 RANGE 22 
(HIGH)  N2ZSC2  Concentration during calibration, prior to  computing new slope and offset 
O2CONC3 Concentration 
O2OFST3 Slope 
O2SLPE3   Offset 
O2 Range3 
O2ZSCN 3 Concentration during calibration, prior to  computing new slope and offset 
1 Parameters are not listed in the order they appear on the iDAS list (see Table A-6 or Appendix A.5 for the proper order of the full list of 
parameters) 
2 Since NO2 values are computed rather than measured directly, no separate slope or offset exist.   
3 Only available on instruments with O2 sensor options installed. 
04521C (DCN5731)

Operating Instructions  Teledyne API - Model 200EH/EM Operation Manual 
120 
To assign an iDAS parameter to a specific analog output channel, press, 
EXAMPLE
From the 
AIO CONFIGURATION SUBMENU 
(See Section 6.13.4.1)
DIAG AIO           DATA_OUT_2 5V, NXCNC1, NOCAL
 <SET   SET>   EDIT    EXIT
DIAG AIO           DATA_OUT_2 DATA: NOCNC1
 <SET   SET>   EDIT    EXIT
DIAG AIO           DATA_OUT_2 OUTPUT: 5V
   SET>   EDIT    EXIT
DIAG AIO           DATA_OUT_2 DATA: STABIL
 <SET   SET>   EDIT    EXIT
DIAG              ANALOG I/O CONFIGURATION
PREV   NEXT     ENTR EXIT
Use these keys to move up 
and down the list if available 
iDAS parameters 
(See Table A-6 of Appendix A.5)
Continue pressing SET> until ...
Continue pressing SET> until you reach the 
output to be configured
DIAG AIO           AOUTS CALIBRATED: NO
  SET>   CAL    EXIT
DIAG AIO          DATA_OUT_2 DATA: NOCNC1
PREV NEXT ENTR EXIT
DIAG AIO          DATA_OUT_2 DATA: STABIL
<CH CH> INS DEL [1] ENTR EXIT
04521C (DCN5731)

Teledyne API - Model 200EH/EM Operation Manual  Operating Instructions 
 121 
6.13.5.6. Setting the Reporting Range Scale for an Analog Output 
Once the iDAS parameter has been set, the top end of the scale must be selected.  For concentration values 
this should be equal to the expected maximum value for the application.  The analog channel will scale its output 
accordingly. 
EXAMPLE:   
IDAS parameter being output: NXCNC1 
Maximum value expected: 800 ppm 
Output range; 10 V 
Output:  0 ppm.........  0.000 V 
100 ppm...... 1.250 V 
200 ppm...... 2.500 V 
400 ppm...... 5.000 V 
750 ppm...... 9.375 V 
NOTE  
Regardless of how the reporting range for an analog output channel is set, the 
instrument will continue to measure NO, NO2 and NOx  accurately for the entire physical 
range of the instrument (See Section 6.13.3.2 for information on Physical range versus 
reporting range) 
Each output channel can be programmed for a separate gas with independent reporting range. 
EXAMPLE:   
A1  NXCNC1 (NOx Range 1) 0-1000 ppm NOX. 
A1  NXCNC2 (NOx Range 2) 0-1250 ppm NOX. 
A3  NOCNC1 (NOx Range 1) 0-500 ppm NO.   
A4  N2CNC1 (NO2 Range 1) 0-750 ppm NO2.   
NOTE: 
While Range 1 for each gas type is often referred to as the LOW range and Range 2 as 
the HIGH range, this is simply a naming convention.  The upper limit for each range can 
be set to any value.   
EXAMPLE: A1  NXCNC1 (NOx Range 1) 0-1500 ppm NOX 
A2  NXCNC2 (NOx Range 2) 0-1000 ppm NOX. 
04521C (DCN5731)

Operating Instructions  Teledyne API - Model 200EH/EM Operation Manual 
122 
To set the reporting range for an analog output, press: 
EXAMPLE
From the 
AIO CONFIGURATION SUBMENU 
(See Section 6.13.4.1)
DIAG AIO           DATA_OUT_2 5V, NXCNC1, NOCAL
 <SET   SET>   EDIT    EXIT
DIAG AIO           DATA_OUT_2 SCALE: 100.00 PPM
 <SET   SET>   EDIT    EXIT
DIAG AIO           DATA_OUT_2 OUTPUT: 5V
   SET>   EDIT    EXIT
DIAG AIO           DATA_OUT_2 SCALE: 1250.00 PPM
 <SET   SET>   EDIT    EXIT
DIAG              ANALOG I/O CONFIGURATION
PREV   NEXT     ENTR EXIT
Use these 
keys to 
change the 
range scale.
Continue pressing SET> until ...
Continue pressing SET> until you reach the 
output to be configured
DIAG AIO           AOUTS CALIBRATED: NO
  SET>   CAL    EXIT
DIAG AIO          DATA_OUT_2 SCALE: [1]00.00 PPM
<CH CH> INS DEL [1] ENTR EXIT
DIAG AIO         DATA_OUT_2 SCALE: 12[5]0. PPM
<CH CH> INS DEL [1] ENTR EXIT
RANGE SELECTION KEYPAD FUNCTIONS 
KEY FUNCTION  
<CH  Moves the cursor one character to the left. 
CH>  Moves the cursor one character to the right. 
INS  Inserts a character before the cursor location. 
DEL  Deletes a character at the cursor location. 
[?]  Press this key to cycle through the range of numerals and characters available for insertion: 
0-9; as well as “+” & “-“. 
ENTR  Accepts the new setting and returns to the previous menu. 
EXIT  Ignores the new setting and returns to the previous menu. 
 Some keys only appear as needed. 
04521C (DCN5731)

Teledyne API - Model 200EH/EM Operation Manual  Operating Instructions 
 123 
6.13.5.7. Setting Data Update Rate for an Analog Output 
The data update rate for the M200EH/EM analog outputs can be adjusted to match the requirements of the 
specific iDAS parameter chosen for each channel.  For instance, if the parameter NXCNC1 (NOx concentration; 
Range 1) is chosen for channel A1 on an instrument set for dual gas measurement mode, it would be 
meaningless to have an update rate of less than 30 seconds, since the NOx-No measurement cycle takes that 
long to complete.  On the other hand, if the channel was set to output the PMTDET voltage or the temperature of 
the moly converter it might be useful to have output updated more frequently. 
To change the update rate for an individual analog output channel, press: 
EXAMPLE
From the 
AIO CONFIGURATION SUBMENU 
(See Section 6.13.4.1)
DIAG AIO           DATA_OUT_2 5V, NXCNC1, NOCAL
 <SET   SET>   EDIT    EXIT
DIAG AIO           DATA_OUT_2 UPDATE: 5 SEC
 <SET   SET>   EDIT    EXIT
DIAG AIO           DATA_OUT_2 OUTPUT: 5V
   SET>   EDIT    EXIT
DIAG AIO            DATA_OUT_2 UPDATE: 30 SEC
 <SET   SET>   EDIT    EXIT
DIAG              ANALOG I/O CONFIGURATION
PREV   NEXT     ENTR EXIT
Toggle these 
keys to set the 
data update 
rate for this 
channel.
Continue pressing SET> until ...
DIAG AIO           DATA_OUT_2 UPDATE: 30 SEC
 030 ENTREXIT
Continue pressing SET> until you reach the 
output to be configured
DIAG AIO           AOUTS CALIBRATED: NO
  SET>   CAL    EXIT
DIAG AIO           DATA_OUT_2 UPDATE: 5 SEC
 005 ENTR EXIT
04521C (DCN5731)

Operating Instructions  Teledyne API - Model 200EH/EM Operation Manual 
124 
6.13.5.8. Turning an Analog Output On or Off 
Each output can be temporarily turned off.  When off no data is sent to the output.  Electronically, it is still active, 
there is simply no data so the signal level at the rear of the instrument will fall to zero. 
To turn an individual analog output channel ON/OFF, press: 
From the 
AIO CONFIGURATION SUBMENU 
(See Section 6.13.4.1)
DIAG AIO           DATA_OUT_2 5V, NXCNC1, NOCAL
 <SET   SET>   EDIT    EXIT
DIAG AIO           DATA_OUT_2 OUTPUT: ON
 <SET   SET>   EDIT    EXIT
DIAG AIO           DATA_OUT_2 OUTPUT: 5V
   SET>   EDIT    EXIT
DIAG AIO           DATA_OUT_2 OUTPUT: ON
ON    ENTR EXIT
DIAG AIO           DATA_OUT_2 OUTPUT: OFF
OFF    ENTR EXIT
DIAG              ANALOG I/O CONFIGURATION
PREV   NEXT     ENTR EXIT
Toggle this key 
to turn the 
channel 
ON/OFF
Continue pressing SET> until ...
Continue pressing SET> until you reach the 
output to be configured
DIAG AIO           AOUTS CALIBRATED: NO
  SET>   CAL    EXIT
04521C (DCN5731)

Teledyne API - Model 200EH/EM Operation Manual  Operating Instructions 
 125 
6.13.6. ANALOG OUTPUT CALIBRATION 
Analog calibration needs to be carried out on first startup of the analyzer (performed in the factory as part of the 
configuration process) or whenever re-calibration is required. 
The analog outputs can be calibrated automatically or adjusted manually (see Section 6.13.5).  During automatic 
calibration the analyzer tells the output circuitry to generate a zero mV signal and high-scale point signal (usually 
about 90% of chosen analog signal scale) then measures actual signal of the output.  Any error at zero or high-
scale is corrected with a slope and offset. 
Automatic calibration can be performed a group via the AOUTS CALIBRATION command, or individually by 
using the CAL button located inside each output channels submenu.  By default, the analyzer is configured so 
that calibration of all four of the outputs can be initiated with the AOUTS CALIBRATION command.   
To enable or disable the Auto-Cal feature for one output channel, press. 
From the 
AIO CONFIGURATION SUBMENU 
(See Section 6.13.4.1)
DIAG              ANALOG I/O CONFIGURATION             
PREV   NEXT     ENTR EXIT
DIAG AIO           DATA_OUT_3: 5V, NXCNC1, NOCAL
 <SET   SET>   EDIT    EXIT
DIAG AIO           DATA_OUT_3 AUTO CAL.:ON
 <SET   SET>   EDIT    EXIT
DIAG AIO           DATA_OUT_3 AUTO CAL.:ON
 ON    ENTR EXIT
Toggle this key to 
turn  AUTO CAL 
ON or OFF 
(OFF = manual 
calibration mode).
ENTR accepts 
the new setting.
EXIT ignores the 
new setting
Continue pressing SET> until ...
DIAG AIO           DATA_OUT_3 RANGE: 5V
   SET>   EDIT    EXIT
DIAG AIO           DATA_OUT_3 AUTO CAL.:OFF
 OFF    ENTR EXIT
Continue pressing SET> until you reach the 
output to be configured
DIAG AIO           AOUTS CALIBRATED: NO
  SET>   CAL    EXIT
NOTE:  
Channels with current loop output options cannot be calibrated automatically.   
Outputs Configured for 0.1V full scale should always be calibrated manually. 
04521C (DCN5731)

Operating Instructions  Teledyne API - Model 200EH/EM Operation Manual 
126 
6.13.6.1. Automatic Analog Output Calibration 
To calibrate the outputs as a group with the AOUTS CALIBRATION command, press: 
From the 
AIO CONFIGURATION SUBMENU 
(See Section 6.13.4.1)
Analyzer 
automatically 
calibrates all 
channels for which 
AUTO-CAL is turned 
ON
If any of the channels 
have not been calibrated 
ot if at least one channel 
has AUTO-CAL turned 
OFF, this message will 
read NO.
DIAG AIO AUTO CALIBRATING DATA_OUT_1
DIAG AIO AUTO CALIBRATING DATA_OUT_2
DIAG AIO NOT AUTO CAL. DATA_OUT_3
DIAG AIO AUTO CALIBRATING DATA_OUT_4
This message 
appears when 
AUTO-CAL is 
Turned OFF for 
a channel
DIAG AIO           AOUTS CALIBRATED: YES
   SET>   CAL    EXIT
DIAG AIO           AOUTS CALIBRATED: NO
SET> CAL    EXIT
DIAG              ANALOG I/O CONFIGURATION
PREV   NEXT     ENTR EXIT
NOTE: 
Manual calibration should be used for the 0.1V range or in cases where the outputs 
must be closely matched to the characteristics of the recording device. 
To initiate an automatic calibration for an individual output channel, press:  
From the 
AIO CONFIGURATION SUBMENU 
(See Section 6.13.4.1)
DIAG AIO           DATA_OUT_2 5V, NXCNC1, NOCAL
 <SET   SET>   EDIT    EXIT
Continue pressing SET> until ...
DIAG AIO           DATA_OUT_2 CALIBRATED:NO
 <SET   SET>   CAL    EXIT
DIAG AIO           DATA_OUT_2 RANGE: 5V
   SET>   EDIT    EXIT
DIAG AIO AUTO CALIBRATING DATA_OUT_2
DIAG AIO           DATA_OUT_2 CALIBRATED: YES
 <SET   SET>   CAL    EXIT
DIAG              ANALOG I/O CONFIGURATION
PREV   NEXT     ENTR EXIT
Continue pressing SET> until you reach the 
output to be configured
DIAG AIO           AOUTS CALIBRATED: NO
  SET>   CAL    EXIT
04521C (DCN5731)

Teledyne API - Model 200EH/EM Operation Manual  Operating Instructions 
 127 
6.13.6.2. Manual Calibration of Analog Output configured for Voltage Ranges 
For highest accuracy, the voltages of the analog outputs can be manually calibrated.   
NOTE:  
The menu for manually adjusting the analog output signal level will only appear if  the 
AUTO-CAL feature is turned off for the channel being adjusted (see Section 6.13.5.1) 
Calibration is performed with a voltmeter connected across the output terminals (See Figure 6-14) and by 
changing the actual output signal level using the front panel keys in 100, 10 or 1 count increments. 
V 
+DC     Gnd    
V OUT + 
 V OUT - 
V IN + 
V IN - 
Recording 
Device 
ANALYZER 
See Table 3-1 for 
pin assignments 
of Analog Out 
connector on the 
rear panel 
Figure 6-6-14:  Setup for Calibrating Analog Outputs 
Table 6-24:  Voltage Tolerances for Analog Output Calibration 
FULL 
SCALE 
ZERO 
TOLERANCE  SPAN VOLTAGE  SPAN 
TOLERANCE 
MINIMUM 
ADJUSTMENT  
(1 count) 
0.1 VDC  ±0.0005V  90 mV  ±0.001V  0.02 mV 
1 VDC  ±0.001V  900 mV  ±0.001V  0.24 mV 
5 VDC  ±0.002V  4500 mV  ±0.003V  1.22 mV 
10 VDC  ±0.004V  4500 mV  ±0.006V  2.44 mV 
04521C (DCN5731)

Operating Instructions  Teledyne API - Model 200EH/EM Operation Manual 
128 
To manually adjust the signal levels of an analog output channel, press: 
From the 
AIO CONFIGURATION SUBMENU 
(See Section 6.13.4.1)
DIAG              ANALOG I/O CONFIGURATION             
PREV   NEXT     ENTR EXIT
Continue pressing SET> until you reach the 
output to be configured
DIAG AIO       DATA_OUT_2 5V, NXCNC1, NOCAL
 <SET   SET>   EDIT    EXIT
Continue pressing SET> until ...
DIAG AIO           DATA_OUT_2 CALIBRATED:NO
 <SET   SET>   CAL    EXIT
DIAG AIO           DATA_OUT_2 RANGE: 5V
   SET>   EDIT    EXIT
DIAG AIO           DATA_OUT_2  VOLT-Z: 0 mV
 U100   UP10   UP   DOWN  DN10  D100  ENTR EXIT
DIAG AIO            DATA_OUT_2  VOLT-S: 4500 mV
 U100   UP10   UP   DOWN  DN10  D100  ENTR EXIT
DIAG AIO           DATA_OUT_2 CALIBRATED: YES
 <SET   SET>   CAL    EXIT
These menu’s 
only appear if 
AUTO-CAL is 
turned OFF
These keys increase / decrease 
the analog output signal level 
(not the value on the display) 
by 100, 10 or 1 counts. 
Continue adjustments until the 
voltage measured at the output 
of the analyzer and/or the input 
of the recording device matches 
the value in the upper right hand 
corner of the display (within the 
tolerances 
listed in Table 6-24. 
DIAG AIO           AOUTS CALIBRATED: NO
  SET>   CAL    EXIT
6.13.6.3. Manual Calibration of Analog Outputs configured for Current Loop Ranges 
The current loop output option (see Section 5.4) uses a small converter assembly to change the DC voltage 
output by the standard voltage output to a current signal ranging between 0-20 mA.  Since the exact current 
increment per voltage count varies from converter  to converter and from instrument to instrument, analog 
outputs with this option installed cannot be calibrated automatically and must be adjusted manually.   
Adjusting the signal zero and full scale values of the current loop output is done in a similar manner as manually 
adjusting analog outputs configured for voltage output except that:   
  In this case calibration is performed with a current meter connected in series with the output circuitry 
(See Figure 6-6-15).   
 Adjustments to the output are made using the front panel keys, also  in 100, 10 or 1 count increments, 
but the change in the voltage driving the converter assembly is displayed on the front panel.   
  As before, adjustment of the output is performed until the current reading of the meter reaches the 
desired point (e.g.  2 mA, 4 mA, 20 mA, etc.) 
04521C (DCN5731)

Teledyne API - Model 200EH/EM Operation Manual  Operating Instructions 
 129 
mA 
IN      OUT
V OUT + 
V OUT - 
I IN + 
I IN - 
Recording
Device 
Analyzer 
See Table 3-2 for 
pin assignments of 
the Analog Out 
connector on the 
rear panel. 
Current 
Meter 
Figure 6-6-15:  Setup for Calibrating Current Outputs 
CAUTION 
Do not exceed 60 V between current loop outputs and instrument ground. 
If a current meter is not available, an alternative method for calibrating the current loop outputs is to connect a 
250  1% resistor across the current loop output.  Using a voltmeter, connected across the resistor, follow the 
procedure above but adjust the output to the following values: 
V 
+DC     Gnd    
Recording 
Device
V IN +
V IN -
ANALYZER
V OUT +
V OUT -
250 O
Volt 
Meter 
Figure 6-6-16:  Alternative Setup for Calibrating Current Outputs 
04521C (DCN5731)

Operating Instructions  Teledyne API - Model 200EH/EM Operation Manual 
130 
Table 6-25:  Current Loop Output Calibration with Resistor 
FULL SCALE  VOLTAGE FOR 2-20 MA 
(measured across 250Ω resistor) 
VOLTAGE FOR 4-20 MA 
(measured across 250Ω resistor) 
0%  0.5 V  1.0 V 
100%  5.0 V  5.0 V 
To adjust the zero and span values of the current outputs, press: 
EXAMPLE
EXAMPLE
DIAG AIO           DATA_OUT_2  CURR-Z: 13 mV
 U100   UP10   UP   DOWN  DN10  D100  ENTR EXIT
DIAG AIO            DATA_OUT_2  CURR-S: 4866 mV
 U100   UP10   UP   DOWN  DN10  D100  ENTR EXIT
From the 
AIO CONFIGURATION SUBMENU 
(See Section 6.13.4.1)
DIAG              ANALOG I/O CONFIGURATION             
PREV   NEXT     ENTR EXIT
Continue pressing SET> until you reach the 
output to be configured
DIAG AIO     DATA_OUT_2: CURR, NXCNC1, NOCAL
 <SET   SET>   EDIT    EXIT
Continue pressing SET> until ...
DIAG AIO           DATA_OUT_2 CALIBRATED:NO
 <SET   SET>   CAL    EXIT
DIAG AIO           DATA_OUT_2 RANGE: CURR
   SET>   EDIT    EXIT
DIAG AIO           DATA_OUT_2  CURR-Z: 0 mV
 U100   UP10   UP   DOWN  DN10  D100  ENTR EXIT
DIAG AIO            DATA_OUT_2  CURR-S: 5000 mV
 U100   UP10   UP   DOWN  DN10  D100  ENTR EXIT
DIAG AIO           DATA_OUT_2 CALIBRATED: YES
 <SET   SET>   CAL    EXIT
Increase or decrease 
the current output by 
100, 10 or 1 counts.
The resulting change in 
output voltage is 
displayed in the upper 
line.
Continue adjustments 
until the correct current 
is measured with the 
current meter.
DIAG AIO           AOUTS CALIBRATED: NO
  SET>   CAL    EXIT
04521C (DCN5731)

Teledyne API - Model 200EH/EM Operation Manual  Operating Instructions 
 131 
6.13.6.4. AIN Calibration 
This is the sub-menu calibrates the analyzer’s A-to-D conversion circuitry.  This calibration should only be 
necessary after major repair such as a replacement of CPU, motherboard or power supplies.   
To perform a AIN CALIBRATION, press: 
From the 
AIO CONFIGURATION SUBMENU 
(See Section 6.13.4.1)
DIAG              ANALOG I/O CONFIGURATION             
PREV   NEXT     ENTR EXIT
Continue pressing SET> until ….
DIAG AIO           AIN CALIBRATED: NO
 <SET      CAL    EXIT
DIAG AIO           CALIBRATING A/D   ZERO
DIAG AIO           CALIBRATING A/D   SPAN
DIAG AIO           AIN CALIBRATED: YES
 <SET      CAL    EXIT
DIAG AIO           AOUTS CALIBRATED: NO
SET> CAL    EXIT
04521C (DCN5731)

Operating Instructions  Teledyne API - Model 200EH/EM Operation Manual 
132 
6.13.7. OTHER DIAG MENU FUNCTIONS 
6.13.7.1. Display Sequence Configuration  
The model M200EH/EM analyzer allows the user to choose which gas concentration measurement and 
reporting range is to be displayed in the concentration field on the instrument’s front panel display as well as 
what order and how long each will appear before analyzer cycle to the next item on the display list.   
NOTE 
This M200EH/EM is constantly monitoring all of the gas measurements it is configured 
to make regardless of which range is being displayed.  This feature merely changes how 
that display sequence occurs, not how the instrument makes measurements. 
The software permits the user to choose from the following list of display values: 
Table 6-26:  M200EH/EM Available Concentration Display Values 
DISPLAY 
VALUE  DESCRIPTION  ASSOCIATED iDAS 
PARAMETER 
NOX  NOx value computed with the slope and offset values for the currently selected 
NOx range.1  -- 
NXL  NOx value computed with the slope and offset values for NOx reporting range 
1 (Low)  NXCNC1 
NXH  NOx value computed with the slope and offset values for NOx reporting range 
2 (High)  NXCNC2 
NO  NO value of computed with the slope and offset values for the currently 
selected NO range 1 --  
NOL  NO value computed with the slope and offset values for NO reporting range 1 
(Low)  NOCNC1 
NOH  NO value computed with the slope and offset values for NO reporting range 2 
(High)  NOCNC2 
N2  NO2 value of computed with the slope and offset values for the currently 
selected NO2 range 1 -- 
N2L  NO2 value computed for with the slope and offset values for NOx reporting 
range 1 (Low) & N0 reporting range 1 (Low)  N2CNC1 
N2H  NO2 value computed for with the slope and offset values for NOx reporting 
range 2 (High) & N0 reporting range 2 (High)  N2CNC2 
O2  O2 concentration value.  O2CONC2 
1 With the following exceptions this will be reporting range 1 (Low) for the appropriate gas type: 
 If the analyzer is in calibration mode, this will be the concentration value computed with the slope and offset for which ever range 
is being calibrated. 
 If the instrument is in either  E-Test or O-Test mode, this will be the value computed with the slope and offset values used by 
those tests. 
2 Only appears if O2 sensor option is installed. 
04521C (DCN5731)

Teledyne API - Model 200EH/EM Operation Manual  Operating Instructions 
 133 
The default settings for this feature are: 
Table 6-27:  M200EH/EM Concentration Display Default Values 
DISPLAY VALUE  DISPLAY DURATION 
NOX  4 sec. 
NO  4 sec. 
NO2  4 sec. 
O2  4 sec. 
1 Only appears if O2 sensor option is installed. 
To change these settings, press: 
INSERT adds a new entry on the display list 
before the currently selected value.
Toggle  PREV and NEXT keys until desired 
display value appears (See Table 6-23).
 SAMPLE         A1:NXCNC1=100PPM       NOX=XXX.X 
 < TST  TST >      CAL                                        SETUP
SETUP X.X        PRIMARY SETUP MENU
 CFG DAS RNGE PASS CLK MORE EXIT
SETUP X.X       SECONDARY SETUP MENU
 COMM VARS DIAG ALRM EXIT
SETUP X.X      ENTER PASSWORD:818
 8  1  8 ENTREXIT
DIAG                          SIGNAL I/O             
    NEXT     ENTR EXIT
Continue pressing NEXT until ...
DIAG             DISPLAY SEQUENCE CONFIG.             
PREV   NEXT     ENTR EXIT
DIAG DISP      1) NOX,    4 SEC 
 PREV  NEXT      INS   DEL   EDIT   ENTR EXIT
Moves back and forth 
along existing list of 
display values
DIAG DISP      DISPLAY DATA: NOX
 PREV  NEXT              ENTR EXIT
DIAG DISP      DISPLAY DATA: N2H
 PREV  NEXT              ENTR EXIT
DIAG DISP       DISPLAY DURATION: 4 SEC
 0   4               ENTR EXIT
Toggle these keys to set desired 
display duration in seconds
ENTR Accepts the 
new setting.
EXIT discards the 
new setting.
04521C (DCN5731)

Operating Instructions  Teledyne API - Model 200EH/EM Operation Manual 
134 
To delete an entry in the display value list, press:  
 SAMPLE         A1:NXCNC1=100PPM       NOX=XXX.X 
 < TST  TST >      CAL                                        SETUP
SETUP X.X        PRIMARY SETUP MENU
 CFG DAS RNGE PASS CLK MORE EXIT
SETUP X.X       SECONDARY SETUP MENU
 COMM VARS DIAG ALRM EXIT
SETUP X.X      ENTER PASSWORD:818
 8  1  8 ENTREXIT
DIAG                          SIGNAL I/O             
    NEXT     ENTR EXIT
Continue pressing NEXT until ...
DIAG             DISPLAY SEQUENCE CONFIG.             
PREV   NEXT     ENTR EXIT
DIAG DISP      1) NOX,    4 SEC 
 PREV  NEXT      INS   DEL   EDIT  ENTR EXIT
Moves back and forth 
along existing list of 
display values DIAG DISP      DELETE?
 YES NO              
DIAG DISP      DELETED
04521C (DCN5731)

Teledyne API - Model 200EH/EM Operation Manual  Operating Instructions 
 135 
6.13.7.2. Optic Test 
The optic test function tests the response of the PMT sensor by turning on an LED located in the cooling block of 
the PMT (Fig.  10-15).  The analyzer uses the light emitted from the LED to test its photo-electronic subsystem, 
including the PMT and the current to voltage converter on the pre-amplifier board.  To make sure that the 
analyzer measures only the light coming from the LED, the analyzer should be supplied with zero air.  The optic 
test should produce a PMT signal of about 2000±1000 mV.  To activate the electrical test press the following key 
sequence. 
SAMPLE               RANGE = 500.0 PPB             NOX=X.X   
 < TST  TST >  CAL    SETUP 
 SETUP X.X        PRIMARY SETUP MENU   
 CFG  DAS  RNGE  PASS  CLK  MORE      EXIT 
 SETUP X.X    
SECONDARY SETUP MENU  
 COMM  VARS  DIAG  ALRM             EXIT 
 DIAG SIGNAL I / O 
 PREV NEXT JUMP                           ENTR  EXIT 
DIAG OPTIC      A1:NXCNC1=100PPM         NOX=XXX.
X
<TST   TST>        EXIT 
 SETUP X.X       ENTER DIAG PASS: 818
   8     1     8                    ENTR  EXIT
Press NEXT until… 
 DIAG OPTIC TEST
 PREV NEXT                            ENTR   EXIT 
Press TST until… 
DIAG ELEC        PMT = 2751  MV            NOX=X.X 
<TST   TST>        EXIT 
While the optic test is 
activated,  PMT should be 
2000 mV ± 1000 mV 
NOTE 
This is a coarse test for functionality and not an accurate calibration tool.  The resulting 
PMT signal can vary significantly over time and also changes with low-level calibration. 
04521C (DCN5731)

Operating Instructions  Teledyne API - Model 200EH/EM Operation Manual 
136 
6.13.7.3. Electrical Test 
The electrical test function creates a current, which substitutes the PMT signal, and feeds it into the preamplifier 
board.  This signal is generated by circuitry on the pre-amplifier board itself and tests the filtering and 
amplification functions of that assembly along with the A/D converter on the motherboard.  It does not test the 
PMT itself.  The electrical test should produce a PMT signal of about 2000 ±1000 mV.   
To activate the electrical test press the following keys. 
 SAMPLE            A1:NXCNC1=100PPM          NOX=XXX.X 
 < TST  TST >  CAL       SETUP 
   SETUP X.X  
  PRIMARY SETUP MENU   
 CFG  DAS  RNGE  PASS  CLK  MORE      EXIT 
   SETUP X.X 
   SECONDARY SETUP MENU  
 COMM  VARS  DIAG               EXIT 
   DIAG    SIGNAL I / O 
 PREV NEXT JUMP                          ENTR  EXIT 
DIAG ELEC       A1:NXCNC1=100PPM          NOX=XXX.X 
<TST   TST>        EXIT 
Press NEXT until… 
   DIAG   ELECTRICAL TEST
 PREV NEXT  
                         ENTR   EXIT 
Press TST until… 
DIAG ELEC        PMT = 1732  MV            NOX=X.X 
<TST   TST>        EXIT 
While the electrical test is 
activated,  PMT should equal: 
2000 mV ± 1000 mV 
   SETUP X.X  ENTER DIAG PASS: 818 
    8     1     8                          ENTR  EXIT 
04521C (DCN5731)

Teledyne API - Model 200EH/EM Operation Manual  Operating Instructions 
 137 
6.13.7.4. Ozone Generator Override 
This feature allows the user to manually turn the ozone generator off and on.  This can be done before 
disconnecting the generator, to prevent ozone from leaking out, or after a system restart if the user does not 
want to wait for 30 minutes during warm-up time.  Note that this is one of the two settings in the DIAG menu that 
is retained after you exit the menu.  To access this feature press the following keys.  Also note that the ozone 
generator does not turn on if the ozone flow conditions are out of specification (e.g., if there is no flow through 
the system or the pump is broken). 
 SAMPLE            A1:NXCNC1=100PPM          NOX=XXX.X 
 < TST  TST >  CAL     SETUP
   SETUP X.X  
     PRIMARY SETUP MENU   
 CFG  DAS  RNGE  PASS  CLK  MORE      EXIT
   SETUP X.X     SECONDARY SETUP MENU  
 COMM  VARS  DIAG                EXIT
   SETUP X.X ENTER DIAG PASS: 818 
    8     1     8                          ENTR  EXIT
   DIAG       SIGNAL I / O 
 PREV NEXT JUMP             ENTR   EXIT 
DIAG OZONE     OZONE GEN OVERRIDE
OFF                            ENTR   EXIT 
Press NEXT until… 
   DIAG                OZONE GEN OVERRIDE
 PREV NEXT                          ENTR   EXIT 
Toggle this key to turn the O3 
generator ON/OFF. 
04521C (DCN5731)

Operating Instructions  Teledyne API - Model 200EH/EM Operation Manual 
138 
6.13.7.5. Flow Calibration 
The flow calibration allows the user to adjust the values of the sample flow rates as they are displayed on the 
front panel and reported through COM ports to match the actual flow rate measured at the sample inlet.  This 
does not change the hardware measurement of the flow sensors, only the software-calculated values.   
To carry out this adjustment, connect an external, sufficiently accurate flow meter to the sample inlet (see 
Chapter 11 for more details).  Once the flow meter is attached and is measuring actual gas flow, press: 
Adjust these values 
until the displayed 
flow rate equals the 
flow rate being 
measured by the 
independent flow 
meter. 
SAMPLE    A1:NXCNC1=100PPM       NOX=XXX.X   
 < TST  TST >  CAL                  SETUP 
 SETUP X.X         PRIMARY SETUP MENU   
 CFG ACAL DAS RNGE PASS CLK    MORE  EXIT 
 SETUP X.X       SECONDARY SETUP MENU  
 COMM  VARS  DIAG           EXIT 
Exit at 
any time 
to return 
to main 
the 
SETUP 
menu 
 DIAG   SIGNAL I / O
NEXT                          ENTR  EXIT 
Exit returns 
 to the  
previous menu 
Repeat Pressing NEXT until . . . 
DIAG                FLOW CALIBRATION        
  PREV  NEXT                           ENTR   EXIT 
DIAG FCAL       
A
CTUAL FLOW: 480 CC / M
    0        4       8        0                           ENTR  EXIT 
ENTR accepts the 
new value and 
returns to the 
previous menu 
EXIT ignores the 
new value and 
returns to the 
previous menu 
Adjust these values until 
the displayed flow rate 
equals the flow rate being 
measured by the 
independent flow meter. 
DIAG            FLOW SENSOR TO CAL: SAMPLE       
  SAMPLE   OZONE                      ENTR   EXIT 
Choose between 
sample and ozone 
flow sensors. 
 SETUP X.X        ENTER DIAG PASS: 818 
    8     1     8                      ENTR  EXIT 
04521C (DCN5731)

Teledyne API - Model 200EH/EM Operation Manual  Operating Instructions 
 139 
6.14. SETUP – ALRM: USING THE OPTIONAL GAS 
CONCENTRATION ALARMS (OPT 67) 
The optional alarm relay outputs (Option 67) are installed includes two concentration alarms   Each alarm has a 
user settable limit, and is associated with an opto-isolated TTL relay accessible via the status output connector 
on the instrument’s back panel (see Section 6.15.1.1).  If the concentration measured by the instrument rises 
above that limit, the alarm‘s status output relay is closed NO2. 
The default settings for ALM1 and ALM2 are: 
Table 6-28:  Concentration Alarm Default Settings 
ALARM STATUS  LIMIT SET POINT1 OUTPUT RELAY 
DESIGNATION 
ALM1  Disabled  100 ppm  133.9 mg/m3  AL2 
ALM2  Disabled  300 ppm  401.6 mg/m3  AL3 
1  Set points listed are for PPM.  Should the reporting range units of measure be changed (see Section 6.13.4.5) the 
analyzer will automatically scale the set points to match the new range unit setting. 
NOTE 
To prevent the concentration alarms from activating during span calibration operations 
make sure to press CAL or CALS button prior to introducing span gas into the analyzer. 
To enable either of the concentration alarms and set the Limit points, press: 
ENTR key accepts the 
new settings  
EXIT key ignores the new 
settings  
 SETUP X.       
A
LARM 1 LIMIT:  200,00 PPM                     
  0       1       0        0       .0        0                  ENTR   EXIT 
 SETUP X.X      
A
LARM  MENU
  ALM1    ALM2                                                          EXIT 
 SETUP X.       
A
LARM 1 LIMIT: OFF                      
  OFF                                            ENTR   EXIT 
 SETUP X.X        PRIMARY SETUP MENU   
 CFG  DAS  RNGE  PASS  CLK  MORE     EXIT 
 SETUP X.X     SECONDARY SETUP MENU  
COMM   VARS   DIAG   ALRM                     EXIT 
SAMPLE            A1:NXCNC1=100PPM          NOX=XXX.X    
 < TST  TST >  CAL     SETUP 
Toggle these keys to 
cycle through the 
available character set:  
0-9 
 SETUP X.       
A
LARM 1 LIMIT: ON                      
  ON                                            ENTR   EXIT 
04521C (DCN5731)

Operating Instructions  Teledyne API - Model 200EH/EM Operation Manual 
140 
6.15. REMOTE OPERATION OF THE ANALYZER 
6.15.1. REMOTE OPERATION USING THE EXTERNAL DIGITAL I/O  
6.15.1.1. Status Outputs 
The status outputs report analyzer conditions via optically isolated NPN transistors, which sink up to 50 mA of 
DC current.  These outputs can be used interface with devices that accept logic-level digital inputs, such as 
programmable logic controllers (PLC’s).  Each Status bit is an open collector output that can withstand up to 40 
VDC.  All of the emitters of these transistors are tied together and available at D. 
NOTE 
Most PLC’s have internal provisions for limiting the current that the input will draw from 
an external device.  When connecting to a unit that does not have this feature, an 
external dropping resistor must be used to limit the current through the transistor 
output to less than 50 mA.  At 50 mA, the transistor will drop approximately 1.2V from 
its collector to emitter. 
The status outputs are accessed through a 12 pin connector on the analyzer’s rear panel labeled STATUS (see 
Figure 6-17).  The function of each pin is defined in Table 6–29 
COMMON 
 EMITTERS 
STATUS 
      1       2      3      4       5       6      7       8       D              + 
SYSTEM OK 
HIGH RANGE 
CONC VALID 
ZERO CAL 
SPAN CAL 
DIAG MODE 
LOW SPAN 
GROUND 
Figure 6-6-17:  Status Output Connector
04521C (DCN5731)

Teledyne API - Model 200EH/EM Operation Manual  Operating Instructions 
 141 
Table 6-29:  Status Output Pin Assignments 
CONNECTO
R PIN  STATUS CONDITION (ON=CONDUCTING) 
1  SYSTEM OK  ON if no faults are present. 
2  CONC VALID  ON if concentration measurement is valid, OFF when invalid. 
3  HIGH RANGE  ON if unit is in high range of any AUTO range mode. 
4  ZERO CAL  ON whenever the instrument is in ZERO calibration mode. 
5  SPAN CAL  ON whenever the instrument is in SPAN calibration mode. 
6  DIAG MODE  ON whenever the instrument is in DIAGNOSTIC mode. 
7  LOW RANGE  ON if unit is in low range of any AUTO range mode. 
8   Unused. 
D  EMITTER BUS 
The emitters of the transistors on pins 1-8 are bussed together.  For 
most applications, this pin should be connected to the circuit ground 
of the receiving device. 
+  DC POWER  + 5 VDC, 30 mA maximum (combined rating with Control Inputs). 
DIGITAL 
GROUND  The ground from the analyzer’s internal, 5/±15 VDC power supply. 
6.15.1.2. Control Inputs 
Control inputs allow the user to remotely initiate ZERO and SPAN calibration modes are provided through a 10-
pin connector labeled CONTROL IN on the analyzer’s rear panel.  These are opto-isolated, digital inputs that are 
activated when a 5 VDC signal from the “U” pin is connected to the respective input pin. 
Table 6-30:  Control Input Pin Assignments 
INPUT STATUS  CONDITION WHEN ENABLED 
A  EXTERNAL ZERO 
CAL 
Zero calibration mode is activated.  The mode field of the display 
will read ZERO CAL R. 
B  EXTERNAL SPAN 
CAL 
Span calibration mode is activated.  The mode field of the display 
will read SPAN CAL R. 
C  EXTERNAL LOW 
SPAN CAL 
Low span (mid-point) calibration mode is activated.  The mode field 
of the display will read LO CAL R. 
D, E & F   Unused 
DIGITAL GROUND  Provided to ground an external device (e.g., recorder). 
U  DC power for Input 
pull ups 
Input for +5 VDC required to activate inputs A - F.  This voltage can 
be taken from an external source or from the “+” pin. 
+  Internal +5V Supply  Internal source of +5V which can be used to activate inputs when 
connected to pin U. 
04521C (DCN5731)

Operating Instructions  Teledyne API - Model 200EH/EM Operation Manual 
142 
There are two methods to activate control inputs.  The internal +5V available from the “+” pin is the most 
convenient method (see Figure 6-18).  However, to ensure that these inputs are truly isolated, a separate, 
external 5 VDC power supply should be used (see Figure 6-19). 
 CONTROL IN 
    A      B     C      D     E      F            U     + 
LOW SPAN 
ZERO 
SPAN 
Figure 6-6-18:  Control Inputs with local 5 V power supply 
LOW SPAN 
SPAN 
-
CONTROL IN 
+ 
5 VDC Power 
Supply 
ZERO 
     A      B     C      D     E      F           U     +
Figure 6-6-19:  Control Inputs with external 5 V power supply 
6.15.2. REMOTE OPERATION USING THE EXTERNAL SERIAL I/O 
6.15.2.1. Terminal Operating Modes 
The Model 200EH/EM can be remotely configured, calibrated or queried for stored data through the serial ports. 
 As terminals and computers use different communication schemes, the analyzer supports two communicate 
modes specifically designed to interface with these two types of devices. 
 Computer mode is used when the analyzer is connected to a computer with a dedicated 
interface program such as APICOM.  More information regarding APICOM can be found in later 
in this section or on the Teledyne Instruments website at http://www.teledyne-
api.com/software/apicom/. 
 Interactive mode is used with a terminal emulation programs such as HyperTerminal or a 
“dumb” computer terminal.  The commands that are used to operate the analyzer in this mode 
are listed in Table 6-31 and in Appendix A-6. 
04521C (DCN5731)

Teledyne API - Model 200EH/EM Operation Manual  Operating Instructions 
 143 
6.15.2.2. Help Commands in Terminal Mode 
Table 6-31:  Terminal Mode Software Commands 
COMMAND FUNCTION 
Control-T  Switches the analyzer to terminal mode (echo, edit).  If mode flags 1 & 2 are OFF, the interface 
can be used in interactive mode with a terminal emulation program. 
Control-C  Switches the analyzer to computer mode (no echo, no edit). 
CR 
(carriage return) 
A carriage return is required after each command line is typed into the terminal/computer.  The 
command will not be sent to the analyzer to be executed until this is done.  On personal 
computers, this is achieved by pressing the ENTER key. 
BS 
(backspace)  Erases one character to the left of the cursor location. 
ESC 
(escape)  Erases the entire command line. 
? [ID] CR 
This command prints a complete list of available commands along with the definitions of their 
functionality to the display device of the terminal or computer being used.  The ID number of 
the analyzer is only necessary if multiple analyzers are on the same communications line, such 
as the multi-drop setup. 
Control-C  Pauses the listing of commands. 
Control-P  Restarts the listing of commands. 
6.15.2.3. Command Syntax 
Commands are not case-sensitive and all arguments within one command (i.e.  ID numbers, keywords, data 
values, etc.) must be separated with a space character. 
All Commands follow the syntax: 
X [ID] COMMAND <CR> 
Where  
X   is the command type (one letter) that defines the type of command.  Allowed designators 
are listed in Table 6-31 and Appendix A-6. 
[ID]  is the analyzer identification number (see Section 6.11.1.).  Example: the Command “? 200” 
followed by a carriage return would print the list of available commands for the revision of 
software currently installed in the instrument assigned ID Number 200. 
COMMAND is the command designator: This string is the name of the command being issued (LIST, 
ABORT, NAME, EXIT, etc.).  Some commands may have additional arguments that define 
how the command is to be executed.  Press ? <CR> or refer to Appendix A-6 for a list of 
available command designators. 
<CR>   is a carriage return.  All commands must be terminated by a carriage return (usually 
achieved by pressing the ENTER key on a computer). 
Table 6-32: Command Types 
COMMAND COMMAND TYPE 
C Calibration 
D Diagnostic 
L Logon 
T Test measurement 
V Variable 
W Warning 
04521C (DCN5731)

Operating Instructions  Teledyne API - Model 200EH/EM Operation Manual 
144 
6.15.2.4. Data Types 
Data types consist of integers, hexadecimal integers, floating-point numbers, Boolean expressions and text 
strings. 
  Integer data are used to indicate integral quantities such as a number of records, a filter length, etc.  
They consist of an optional plus or minus sign, followed by one or more digits.  For example, +1, -12, 
123 are all valid integers. 
  Hexadecimal integer data are used for the same purposes as integers.  They consist of the two 
characters “0x,” followed by one or more hexadecimal digits (0-9, A-F, a-f), which is the ‘C’ programming 
language convention.  No plus or minus sign is permitted.  For example, 0x1, 0x12, 0x1234abcd are all 
valid hexadecimal integers. 
  Floating-point numbers are used to specify continuously variable values such as temperature set points, 
time intervals, warning limits, voltages, etc.  They consist of an optional plus or minus sign, followed by 
zero or more digits, an optional decimal point, and zero or more digits.  (At least one digit must appear 
before or after the decimal point.) Scientific notation is not permitted.  For example, +1.0, 1234.5678, -
0.1, 1 are all valid floating-point numbers. 
  Boolean expressions are used to specify the value of variables or I/O signals that may assume only two 
values.  They are denoted by the keywords ON and OFF. 
  Text strings are used to represent data that cannot be easily represented by other data types, such as 
data channel names, which may contain letters and numbers.  They consist of a quotation mark, 
followed by one or more printable characters, including spaces, letters, numbers, and symbols, and a 
final quotation mark.  For example, “a”, “1”, “123abc”, and “()[]<>” are all valid text strings.  It is not 
possible to include a quotation mark character within a text string. 
  Some commands allow you to access variables, messages, and other items, such as iDAS data 
channels, by name.  When using these commands, you must type the entire name of the item; you 
cannot abbreviate any names. 
04521C (DCN5731)

Teledyne API - Model 200EH/EM Operation Manual  Operating Instructions 
 145 
6.15.2.5. Status Reporting 
Reporting of status messages as an audit trail is one of the three principal uses for the RS-232 interface (the 
other two being the command line interface for controlling the instrument and the download of data in electronic 
format).  You can effectively disable the reporting feature by setting the interface to quiet mode (see Section 
6.11.8., Table 6-14). 
Status reports include iDAS data (when reporting is enabled), warning messages, calibration and diagnostic 
status messages.  Refer to Appendix A-3 for a list of the possible messages, and this section for information on 
controlling the instrument through the RS-232 interface. 
GENERAL MESSAGE FORMAT 
All messages from the instrument (including those in response to a command line request) are in the format: 
X DDD:HH:MM [Id] MESSAGE<CRLF> 
Where 
 X   is a command type designator, a single character indicating the message type, as 
shown in the Table 6-31. 
DDD:HH:MM is the time stamp, the date and time when the message was issued.  It consists of the 
Day-of-year (DDD) as a number from 1 to 366, the hour of the day (HH) as a number 
from 00 to 23, and the minute (MM) as a number from 00 to 59. 
[ID]   is the analyzer ID, a number with 1 to 4 digits. 
MESSAGE   is the message content that may contain warning messages, test measurements, iDAS 
reports, variable values, etc. 
<CRLF>   is a carriage return / line feed pair, which terminates the message. 
The uniform nature of the output messages makes it easy for a host computer to parse them into an easy 
structure.  Keep in mind that the front panel display does not give any information on the time a message was 
issued, hence it is useful to log such messages for trouble-shooting and reference purposes.  Terminal 
emulation programs such as HyperTerminal can capture these messages to text files for later review. 
6.15.2.6. Remote Access by Modem 
The M200EH/EM can be connected to a modem for remote access.  This requires a cable between the 
analyzer’s COM port and the modem, typically a DB-9F to DB-25M cable (available from Teledyne Instruments 
with part number WR0000024). 
Once the cable has been connected, check to make sure the DTE-DCE is in the correct position.  Also make 
sure the M200EH/EM COM port is set for a baud rate that is compatible with the modem, which needs to 
operate with an 8-bit word length with one stop bit. 
The first step is to turn on the MODEM ENABLE communication mode (Mode 64, Section 6.11.8).  Once this is 
completed, the appropriate setup command line for your modem can be entered into the analyzer.  The default 
setting for this feature is 
AT Y0 &D0 &H0 &I0 S0=2 &B0 &N6 &M0 E0 Q1 &W0 
This string can be altered to match your modem’s initialization and can be up to 100 characters long. 
04521C (DCN5731)

Operating Instructions  Teledyne API - Model 200EH/EM Operation Manual 
146 
NOTE:  
If Hessen Protocol Mode is active for a COMM port, operation via a modem is not 
available on that port. 
To change this setting press: 
SETUP X.X     SECONDARY SETUP MENU  
COMM   VARS   DIAG    ALRM         EXIT 
SETUP X.X        PRIMARY SETUP MENU   
 CFG  DAS  RNGE  PASS  CLK  MORE   EXIT 
SAMPLE            A1:NXCNC1=100PPM          NOX=XXX.X    
 < TST  TST >  CAL     SETUP 
 SETUP X.X         COM1 MODEM INIT:AT  Y &D &H 
<SET  SET>    EDIT      EXIT 
SETUP X.X          COM1 MODEM INIT:[A]T  Y &D &H 
 <CH   CH>    INS    DEL    [A] ENTR EXIT 
 SETUP X.X  COM1 MODE:0
       SET>    EDIT               EXIT 
SETUP X.X          COM1 BAUD RATE:19200 
<SET  SET>    EDIT        EXIT 
ENTR accepts the 
new string and returns 
to the previous menu. 
EXIT ignores the new 
string and returns to 
the previous menu. 
The  <CH and CH> keys move 
the [  ] cursor left and right 
along the text string 
The INS key 
inserts a character 
before the cursor 
location. 
Press the  [?]
key repeatedly to cycle through the 
available character set: 
0-9 
A-Z 
space ’  ~ !  # $ % ^ & * ( ) - _ = 
+[ ] { } < >\ | ; : , . / ?  
The  DEL key 
deletes a character 
at the cursor 
location. 
 SETUP X.X  COMMUNICATIONS MENU
  ID     COM1     COM2             EXIT 
Select which 
COM Port is 
tested 
EXIT returns 
to the 
previous 
menu 
04521C (DCN5731)

Teledyne API - Model 200EH/EM Operation Manual  Operating Instructions 
 147 
To Initialize the modem press: 
Select which 
COM Port is 
tested 
SETUP X.X     SECONDARY SETUP MENU  
COMM   VARS   DIAG    ALRM         EXIT 
SETUP X.X        PRIMARY SETUP MENU   
 CFG  DAS  RNGE  PASS  CLK  MORE      EXIT 
SAMPLE            A1:NXCNC1=100PPM          NOX=XXX.X    
 < TST  TST >  CAL     SETUP 
 SETUP X.X  COMMUNICATIONS MENU
  ID     COM1     COM2                EXIT 
EXIT returns 
to the 
previous 
menu 
 SETUP X.X         COM1 MODEM INIT:AT  Y &D
 &H 
<SET  SET>    EDIT        EXIT 
SETUP X.X          COM1 INITIALIZE MODEM 
<SET  SET>   INIT     EXIT
 SETUP X.X  COM1 MODE:0 
       SET>    EDIT                 EXIT 
SETUP X.X          COM1 BAUD RATE:19200 
<SET  SET>    EDIT        EXIT 
EXIT returns to the 
Communications Menu. 
SETUP X.X              INITIALIZING MODEM 
<SET  SET>   INIT                         EXIT 
6.15.2.7. COM Port Password Security 
In order to provide security for remote access of the M200EH/EM, a LOGON feature can be enabled to require a 
password before the instrument will accept commands.  This is done by turning on the SECURITY MODE (see 
Section 6.11.8).  Once the SECURITY MODE is enabled, the following items apply. 
  A password is required before the port will respond or pass on commands. 
  If the port is inactive for one hour, it will automatically logoff, which can also be achieved with the 
LOGOFF command. 
  Three unsuccessful attempts to log on with an incorrect password will cause subsequent logins to be 
disabled for 1 hour, even if the correct password is used. 
  If not logged on, the only active command is the '?' request for the help screen. 
  The following messages will be returned at logon: 
o  LOGON SUCCESSFUL - Correct password given 
o  LOGON FAILED - Password not given or incorrect 
o  LOGOFF SUCCESSFUL - Connection terminated successfully 
To log on to the M200EH/EM analyzer with SECURITY MODE feature enabled, type: 
LOGON 940331 
940331 is the default password.  To change the default password, use the variable RS232_PASS issued as 
follows: 
V RS232_PASS=NNNNNN 
Where N is any numeral between 0 and 9. 
04521C (DCN5731)

Operating Instructions  Teledyne API - Model 200EH/EM Operation Manual 
148 
6.15.2.8. APICOM Remote Control Program 
APICOM is an easy-to-use, yet powerful interface program that allows to access and control any of Teledyne 
Instruments’ main line of ambient and stack-gas instruments from a remote connection through direct cable, 
modem or Ethernet.  Running APICOM, a user can: 
  Establish a link from a remote location to the M200EH/EM through direct cable connection via RS-232 
modem or Ethernet. 
  View the instrument’s front panel and remotely access all functions that could be accessed when 
standing in front of the instrument. 
  Remotely edit system parameters and set points. 
  Download, view, graph and save data for predictive diagnostics or data analysis. 
  Retrieve, view, edit, save and upload iDAS configurations. 
  Check on system parameters for trouble-shooting and quality control. 
APICOM is very helpful for initial setup, data analysis, maintenance and trouble-shooting.  Figure 6-20 shows 
examples of APICOM’s main interface, which emulates the look and functionality of the instruments actual front 
panel 
Figure 6-6-20:  APICOM Remote Control Program Interface 
APICOM is included free of cost with the analyzer and the latest versions can also be downloaded for free at 
http://www.teledyne-api.com/software/apicom/. 
6.15.3. ADDITIONAL COMMUNICATIONS DOCUMENTATION 
Table 6-33:  Serial Interface Documents 
Interface / Tool  Document Title  Part Number  Available Online* 
APICOM   APICOM User Manual 039450000 YES 
Multi-drop RS-232 Multi-drop Documentation 021790000 YES 
DAS Manual  Detailed description of the iDAS. 028370000 YES 
* These documents can be downloaded at http://www.teledyne-api.com/manuals/ 
04521C (DCN5731)

Teledyne API - Model 200EH/EM Operation Manual  Operating Instructions 
 149 
6.15.4. USING THE M200EH/EM WITH A HESSEN PROTOCOL NETWORK 
6.15.4.1. General Overview of Hessen Protocol 
The Hessen protocol is a multidrop protocol, in which several remote instruments are connected via a common 
communications channel to a host computer.  The remote instruments are regarded as slaves of the host 
computer.  The remote instruments are unaware that they are connected to a multidrop bus and never initiate 
messages.  They only respond to commands from the host computer and only when they receive a command 
containing their own unique ID number. 
The Hessen protocol is designed to accomplish two things: to obtain the status of remote instruments, including 
the concentrations of all the gases measured; and to place remote instruments into zero or span calibration or 
measure mode.  API’s implementation supports both of these principal features.   
The Hessen protocol is not well defined, therefore while API’s application is completely compatible with the 
protocol itself, it may be different from implementations by other companies. 
The following subsections describe the basics for setting up your instrument to operate over a Hessen Protocol 
network.  For more detailed information as well as a list of host computer commands and examples of command 
and response message syntax, download the Manual Addendum for Hessen Protocol from the Teledyne 
Instruments’ web site: http://www.teledyne-api.com/manuals/index.asp . 
6.15.4.2. Hessen COMM Port Configuration 
Hessen protocol requires the communication parameters of the M200EH/EM’s COMM ports to be set differently 
than the standard configuration as shown in the table below. 
Table 6-34: RS-232 Communication Parameters for Hessen Protocol 
Parameter Standard  Hessen 
Data Bits  8  7 
Stop Bits  1  2 
Parity None Even 
Duplex Full Half 
To change the rest of the COMM port parameters and modes (see Section 6.11.8). 
To change the baud rate of the M200EH/EM’s COMM ports (see Section 6.11.9.) 
NOTES 
 Make sure that the communication parameters of the host computer are properly 
set. 
 The instrument software has a 200 ms.  latency before it responds to commands 
issued by the host computer.  Activating Hessen Protocol. 
 Operation via modem is not available over any COMM port on which HESSEN protocol 
is active.   
04521C (DCN5731)

Operating Instructions  Teledyne API - Model 200EH/EM Operation Manual 
150 
The first step in configuring the M200EH/EM to operate over a Hessen protocol  network is to activate the 
Hessen mode for COMM ports and configure the communication parameters for the port(s) appropriately.  
Press: 
SETUP X.X        PRIMARY SETUP MENU   
 CFG  DAS  RNGE  PASS  CLK  MORE     EXIT 
SAMPLE            A1:NXCNC1=100PPM          NOX=XXX.X    
 < TST  TST >  CAL     SETUP 
SETUP X.X     SECONDARY SETUP MENU 
COMM   VARS   DIAG      ALRM                       EXIT      
SETUP X.X      COMMUNICATIONS MENU
  ID    COM1     COM2                               EXIT 
 SETUP X.X  COM1 MODE:0 
       SET>    EDIT                 EXIT 
Continue pressing next until … 
Select which COMM 
port to configure 
 SETUP X.X          COM1 QUIET MODE: OFF 
            NEXT   OFF             ENTR   EXIT 
 SETUP X.X    COM1 HESSEN PROTOCOL :  ON 
PREV  NEXT   ON             ENTR   EXIT 
 SETUP X.X    COM1 HESSEN PROTOCOL : OFF 
 PREV   NEXT    OFF                                 ENTR   EXIT 
ENTR key accepts the 
new settings  
EXIT key ignores the new 
settings  
The sum of the mode 
IDs of the selected 
modes is displayed 
here 
 SETUP X.X        COM1 E,7,1 MODE: ON 
PREV  NEXT   ON             ENTR   EXIT 
 SETUP X.X        COM1 E,7,1 MODE: OFF 
 PREV   NEXT    OFF                                 ENTR   EXIT 
Toggle OFF/ON keys 
to change 
activate/deactivate 
selected mode. 
Repeat the 
entire process to 
set up the  
COM2 port 
6.15.4.3. Selecting a Hessen Protocol Type 
Currently there are two version of Hessen Protocol in use.  The original implementation, referred to as TYPE 1, 
and a more recently released version, TYPE 2 that has more flexibility when operating with instruments that can 
measure more than one type of gas.  For more specific information about the difference between TYPE 1and 
TYPE 2 download the Manual Addendum for Hessen Protocol from the Teledyne Instruments’ web site: 
http://www.teledyne-api.com/manuals/index.asp . 
To select a Hessen Protocol Type press: 
SETUP X.X     SECONDARY SETUP MENU  
COMM   VARS   DIAG    ALRM           EXIT 
SETUP X.X        PRIMARY SETUP MENU   
 CFG  DAS  RNGE  PASS  CLK  MORE      EXIT 
SAMPLE            A1:NXCNC1=100PPM          NOX=XXX.X    
 < TST  TST >  CAL     SETUP 
 SETUP X.X  COMMUNICATIONS MENU 
  ID    HESN    COM1     COM2                            
EXIT
 SETUP X.       HESSEN VARIATION: TYPE 1                       
      SET>    EDIT                  EXIT 
 SETUP X.X     HESSEN VARIATION: TYPE 1  
  TYE1  TYPE 2                                ENTR   EXIT 
 SETUP X.X    HESSEN VARIATION: TYPE 2
 PREV   NEXT    OFF                                 ENTR   EXIT 
Press to change 
protocol type. 
ENTR key accepts the 
new settings  
EXIT key ignores the new 
settings  
NOTE 
04521C (DCN5731)

Teledyne API - Model 200EH/EM Operation Manual  Operating Instructions 
 151 
While Hessen Protocol Mode can be activated independently for COM1 and COM2, The 
TYPE selection affects both Ports. 
6.15.4.4. Setting The Hessen Protocol Response Mode 
The Teledyne Instruments’ implementation of Hessen Protocol allows the user to choose one of several different 
modes of response for the analyzer.   
Table 6-28:  M200EH/EM Hessen Protocol Response Modes 
MODE ID  MODE DESCRIPTION 
CMD  This is the Default Setting.  Reponses from the instrument are encoded as the traditional command format.  
Style and format of responses depend on exact coding of the initiating command. 
BCC  Responses from the instrument are always delimited with <STX> (at the beginning of the response, <ETX> 
(at the end of the response followed by a 2 digit Block Check Code (checksum), regardless of the command 
encoding. 
TEXT  Responses from the instrument are always delimited with <CR> at the beginning and the end of the string, 
regardless of the command encoding. 
To Select a Hessen response mode, press: 
SETUP X.X     SECONDARY SETUP MENU  
COMM   VARS   DIAG    ALRM            EXIT 
SAMPLE          ENTER SETUP PASS : 818 
         8        1        8                         ENTR   EXIT 
SETUP X.X        PRIMARY SETUP MENU   
 CFG  DAS  RNGE  PASS  CLK  MORE      EXIT 
SAMPLE          RANGE = 500.000 PPB        SO2 =XXX.X    
 < TST  TST >  CAL     SETUP 
 SETUP X.X       HESSEN RESPONSE MODE :CMD             
 <SET   SET>    EDIT                                     EXIT 
 SETUP X.X  COMMUNICATIONS MENU
  ID    HESN    COM1     COM2                         EXIT 
 SETUP X.X       HESSEN VARIATION: TYPE 1                    
      SET>    EDIT                   EXIT 
SETUP X.X       HESSEN RESPONSE MODE :CMD              
BCC   TEXT    EDIT                                        ENTR   EXIT 
Press to 
change 
response 
mode. 
ENTR key accepts the 
new settings  
EXIT key ignores the new 
settings  
04521C (DCN5731)

Operating Instructions  Teledyne API - Model 200EH/EM Operation Manual 
152 
6.15.4.5. Hessen Protocol Gas ID 
Since the M200EH/EM measures both NO, NO2 NO and O2  (if the optional sensor is installed),  all of these 
gases are listed in the Hessen protocol gas list.  In its default state the Hessen protocol firmware assigns each of 
these gases a Hessen ID number and actively reports all of them even if the instrument is only measuring one 
(see MEASURE_MODE, Section 6.12) .   
To change or edit these settings press: 
KEY FUNCTION  
<PREV  Moves to next gas entry in list 
NEXT>  Moves the cursor previous gas entry in list 
INS  Inserts a new gas entry into the list. 
DEL  Deletes the >>>>>. 
ENTR  Accepts the new setting and returns to the previous menu. 
EXIT  Ignores the new setting and returns to the previous menu. 
SETUP X.X     SECONDARY SETUP MENU  
COMM   VARS   DIAG    ALRM            EXIT 
SETUP X.X        PRIMARY SETUP MENU   
 CFG  DAS  RNGE  PASS  CLK  MORE      EXI 
SAMPLE            A1:NXCNC1=100PPM          NOX=XXX.X    
 < TST  TST >  CAL     SETUP 
 SETUP X.X       HESSEN RESPONSE MODE :CMD             
 <SET   SET>    EDIT                                     EXIT 
 SETUP X.X       COMMUNICATIONS MENU 
  ID    HESN    COM1     COM2                         EXIT 
 SETUP X.X       HESSEN VARIATION: TYPE 1                    
         SET>    EDIT             EXIT 
SETUP X.X       HESSEN GAS LIST                        
<SET   SET>    EDIT                                     EXIT 
ENTR key accepts 
the new settings  
EXIT key ignores 
the new settings  
SETUP X.X         NOX, 211, REPORTED                         
 <PREV  NEXT>           INS    DEL    EDIT    PRNT   EXIT 
SETUP X.X         GAS TYPE NOX                        
 <PREV  NEXT>                                             ENTR  EXIT 
Use the PREV &  NEXT keys to cycle 
through available gases 
 SETUP X.X         GAS ID: 211                         
     0          0          0                                        ENTR  EXIT 
Toggle these keys to change the gas ID 
number for the chosen gas. 
 SETUP X.X      REPORTED : ON                         
   ON                                                                ENTR  EXIT 
Toggle this key to switch reporting Between 
ON and OFF 
Use the PREV &  NEXT keys to cycle 
existing entries in Hessen gas list 
Table 6-35:  M200EH/EM Hessen GAS ID List 
GAS DEFAULT  HESSEN GAS ID 
NOx 211 
NO 212 
NO2   213 
O2   214 
04521C (DCN5731)

Teledyne API - Model 200EH/EM Operation Manual  Operating Instructions 
 153 
6.15.4.6. Setting Hessen Protocol Status Flags 
Teledyne Instruments’ implementation of Hessen protocols includes a set of status bits that are included in 
responses to inform the host computer of the M200EH/EM’s condition.  The default settings for these bit/flags 
are: 
Table 6-36:  Default Hessen Status Bit Assignments 
NOTES: 
It is possible to assign more than one flag to the same Hessen status bit.  This allows 
the grouping of similar flags, such as all temperature warnings, under the same status 
bit.   
Be careful not to assign conflicting flags to the same bit as each status bit will be 
triggered if any of the assigned flags is active.   
STATUS FLAG NAME  DEFAULT BIT ASSIGNMENT 
WARNING FLAGS 
SAMPLE FLOW WARNING  0001 
OZONE FLOW WARNING  0002 
RCELL PRESS WARN  0004 
BOX TEMP WARNING  0008 
RCELL TEMP WARNING  0010 
PMT TEMP WARNING  0040 
CONVERTER TEMP WARNING  0080 
WARMUP MODE  1000 
INVALID CONC  8000 
OPERATIONAL FLAGS 
In Manual Calibration Mode  0200 
In O2  Calibration Mode  0400 
In Zero Calibration Mode  0400 
In Low Span Calibration Mode  0800 
In Span Calibration Mode  0800 
UNITS OF MEASURE FLAGS 
UGM  0000 
MGM  2000 
PPB  4000 
PPM  6000 
SPARE/UNUSED BITS  0020, 0100 
UNASSIGNED FLAGS 
Box Temp Warning  Front Panel Warning 
System Reset  Analog Cal Warning 
Rear Board Not Detected  Cannot Dyn Zero 
Relay Board Warning  Cannot Dyn Span 
Manifold Temp Warn  O2 Cell Temp Warn 
Ozone Gen Off  AutoZero Warning 
Conc Alarm 1  Conc Alarm 2 
HVPS Warning   In MP Calibration Mode 
04521C (DCN5731)

Operating Instructions  Teledyne API - Model 200EH/EM Operation Manual 
154 
To assign or reset the status flag bit assignments, press: 
SETUP X.X     SECONDARY SETUP MENU
COMM   VARS   DIAG    ALRM            EXIT 
SETUP X.X       PRIMARY SETUP MENU 
 CFG  DAS  RNGE  PASS  CLK  MORE      EXIT 
SAMPLE            A1:NXCNC1=100PPM          NOX=XXX.X    
 < TST  TST >  CAL     SETUP 
 SETUP X.       HESSEN STATUS FLAGS                       
 <SET   SET>    EDIT                                     EXIT 
 SETUP X.X COMMUNICATIONS MENU
  ID    HESN    COM1     COM2                         EXIT 
SETUP X.        PMT DET WARNING: 0002                      
PREV   NEXT                            EDIT     PRNT   EXIT 
Repeat pressing SET> until … 
SETUP X.          SYSTEM RESET: 0000                        
PREV   NEXT                            EDIT     PRNT   EXIT 
The  <CH and 
CH> keys move 
the [  ] cursor left 
and right along 
the bit string. 
Repeat pressing NEXT or  PREV  until the desired 
message flag is displayed. See Table 6-29.  
For example … 
ENTR key accepts the 
new settings  
EXIT key ignores the new 
settings  
SETUP X.          SYSTEM RESET: [0]000                        
 <CH    CH>                            [0]        ENTR   EXIT 
Press the  [?] key repeatedly to cycle through the available character set:  0-9
Note: Values of A-F can also be set but are meaningless.   
6.15.4.7. Instrument ID Code 
Each instrument on a Hessen Protocol network must have a unique ID code.  The M200EH/EM is programmed 
with a default ID code of 200.  To change this code see Section 6.11.1 
User Notes:
04521C (DCN5731)

Teledyne API - Model 200EH/EM Operation Manual  Calibration Procedures 
 155 
7. CALIBRATION PROCEDURES 
This chapter describes calibration procedures for the M200EH/EM.  All of the methods described here can be 
initiated and controlled through the front panel or the COM ports. 
NOTE  
CALIBRATION vs.  CALIBRATION CHECK 
Pressing the ENTR key during the following procedures re-calculates the stored 
values for OFFSET and SLOPE and alters the instrument’s calibration. 
If you wish to perform a calibration check, DO NOT press the ENTR button. 
7.1. CALIBRATION PREPARATIONS 
7.1.1. REQUIRED EQUIPMENT, SUPPLIES, AND EXPENDABLES 
Calibration of the Model 200EH/EM analyzer requires a certain amount of equipment and supplies.  These 
include, but are not limited to, the following: 
  Zero-air source (defined in Section 7.1.2). 
  Span gas source (defined in Section 7.1.3). 
  Gas lines - all gas line materials should be stainless steel or Teflon-type (PTFE or FEP).  High 
concentration NO gas transported over long distances may require stainless steel to avoid oxidation of 
NO with O2 diffusing into the tubing. 
  A recording device such as a strip-chart recorder and/or data logger (optional).  For electronic 
documentation, the internal data acquisition system can be used. 
7.1.2. ZERO AIR 
Zero air is similar in chemical composition to the Earth’s atmosphere but scrubbed of all components that might 
affect the analyzer’s readings.  For NOX measuring devices, zero air should be devoid of NOX and large amounts 
of CO2, NH3 and water vapor.  Water vapor and moderate amounts of NH3 can be removed using a sample gas 
conditioner (Section 5.10). 
Devices such as the API Model 701 zero air generator that condition ambient air by drying and removal of 
pollutants are available.  We recommend this type of device for generating zero air.  Please contact our sales 
department for more information on this. 
04521C (DCN5731)

Calibration Procedures  Teledyne API - Model 200EH/EM Operation Manual 
156 
7.1.3. SPAN CALIBRATION GAS STANDARDS & TRACEABILITY 
NOTE 
We strongly recommend that span calibration is carried out with NO span gas, although 
it is possible to use NO2 or a gas phase titration (GPT) system.   
Quick span checks may be done with either NO, NO2 or a mixture of NO and NO2 as is 
used in GPT. 
Span gas is specifically mixed to match the chemical composition of the gas being measured at about 80% of 
the desired full measurement range.  For example, if the measurement range is 120 ppm, the span gas should 
have an NO concentration of about 96 ppm. 
Span gases should be certified to a specific accuracy to ensure accurate calibration of the analyzer.  Typical gas 
accuracy for NOX gases is 1 or 2%.  NO standards should be mixed in nitrogen (to prevent oxidation of NO to 
NO2 over time), whereas NO2 standards should be mixed in air (to keep it oxidized). 
For oxygen measurements, we recommend s reference gas of 21% O2 in N2.  the user can either utilize the NOX 
standards (if mixed in air).  For quick checks.  ambient air can be used at an assumed concentration of 20.8%.  
Generally, O2  concentration in dry, ambient air varies by  less than 1%. 
7.1.3.1. Traceability 
All equipment used to produce calibration gases should be verified against standards of the National Institute for 
Standards and Technology (NIST).  To ensure NIST traceability, we recommend to acquire cylinders of working 
gas that are certified to be traceable to NIST standard reference materials (SRM).  These are available from a 
variety of commercial sources. 
Table 7-1:  NIST-SRM's Available for Traceability of NOx Calibration Gases 
NIST-SRM4 TYPE  NOMINAL 
CONCENTRATION 
2627a  
2628a  
2629a  
Nitric Oxide (NO) in N2 
Nitric Oxide (NO) in N2 
Nitric Oxide (NO) in N2 
5 ppm  
10 ppm  
20 ppm  
1683b 
1684b 
1685b 
1686b 
1687b 
Nitric Oxide (NO) in N2 
Nitric Oxide (NO) in N2 
Nitric Oxide (NO) in N2 
Nitric Oxide (NO) in N2 
Nitric Oxide (NO) in N2 
50 ppm 
100 ppm 
250 ppm 
5000 ppm 
1000 ppm 
2630 
2631a 
2635 
2636a 
Nitric Oxide (NO) in N2 
Nitric Oxide (NO) in N2 
Nitric Oxide (NO) in N2 
Nitric Oxide (NO) in N2 
1500 ppm 
3000 ppm 
800 ppm 
2000 ppm 
2656 
2660a 
Oxides of Nitrogen (NOx) in Air 
Oxides of Nitrogen (NOx) in Air 
2500 ppm 
100 ppm 
2659a  Oxygen in Nitrogen (O2) 21 mol % 
04521C (DCN5731)

Teledyne API - Model 200EH/EM Operation Manual  Calibration Procedures 
 157 
7.1.4. DATA RECORDING DEVICES 
A strip chart recorder, data acquisition system or digital data acquisition system should be used to record data 
from the serial or analog outputs of the M200EH/EM.  If analog readings are used, the response of the recording 
system should be checked against a NIST traceable voltage source or meter.  Data recording devices should be 
capable of bi-polar operation so that negative readings can be recorded.  For electronic data recording, the 
M200EH/EM provides an internal data acquisition system (iDAS), which is described in detail in Section 6.7.  
APICOM, a remote control program, is also provided as a convenient and powerful tool for data handling, 
download, storage, quick check and plotting. 
7.1.5. NO2 CONVERSION EFFICIENCY 
To ensure accurate operation of the M200EH/EM, it is important to check the NO2 conversion efficiency (CE) 
periodically and to update this value as necessary.   
The default setting for the NO2 converter efficiency is 1.0000.  For the analyzer to function correctly, the 
converter efficiency must be between 0.9600 and 1.0200 (96-102% conversion efficiency) as per US-EPA 
requirements.  If the converter’s efficiency is outside these limits, the NO2 converter should be replaced.   
NOTE  
The currently programmed CE is recorded along with the calibration data in the iDAS for 
documentation and performance analysis 
7.1.5.1. Determining / Updating the NO2 Converter Efficiency 
The following procedure will cause the Model 200EH/EM to automatically calculate the current NO2 conversion 
efficiency. 
STEP ONE: 
Connect a source of calibrated NO2 span gas as shown below.   
Source of 
SAMPLE GAS
Removed during 
calibration
MODEL 
200EH/EM
SAMPLE
EXHAUST
PUMP
MODEL 700
Gas Dilution 
Calibrator
VENT
MODEL 701
Zero Gas 
Generator
NOx Gas
(High Concentration)
VENT here if input 
is pressurized
Figure 7-1:  Gas Supply Setup for Determination of NO2 Conversion Efficiency 
04521C (DCN5731)

Calibration Procedures  Teledyne API - Model 200EH/EM Operation Manual 
158 
STEP TWO: 
Set the expected NO2 span gas concentration: 
SAMPLE   GAS TO CAL:NOX
NOX O2   ENTR EXIT
 SAMPLE         A1:NXCNC1=100PPM        NOX=XXX.X
 < TST  TST >      CAL                                        SETUP
M-P CAL        A1:NXCNC1  =100PPM       NOX=X.XXX
 <TST TST> ZERO SPAN CONC EXIT
SAMPLE  RANGE TO CAL:LOW
LOW HIGH   ENTR EXIT
M-P CAL           CONCENTRATION MENU
 NOX NO CONV EXIT
M-P CAL          NO2 CE CONC:80.0 Conc
 0 0 8 0 .0   ENTR EXIT
The NOX & NO span concentration 
values automatically default to 
80.0 Conc. 
If this is not the the concentration of 
the span gas being used, toggle 
these buttons to set the correct 
concentration of the NOX and NO
 calibration gases.
EXIT ignores the new 
setting and returns to 
the previous display. 
ENTR accepts the new 
setting and returns to 
the 
CONVERTER 
EFFICIENCY
 MENU.
If using NO span gas 
in addition to NOX 
repeat last step.
M-P CAL        CONVERTER EFFICIENCY MENU
 NO2 CAL SET EXIT
STEP THREE 
Activate NO2 measurement stability function. 
SETUP X.X             STABIL_GAS:NO2             
NO   NO2   NOX   O2     ENTR EXIT
Press EXIT 3 
times to return 
to SAMPLE 
menu
 SAMPLE         RANGE = 50.000 PPM        CO =X.XXX
 < TST  TST >      CAL                                        SETUP
SETUP X.X        PRIMARY SETUP MENU
 CFG DAS RNGE PASS CLK MORE EXIT
SETUP X.X       SECONDARY SETUP MENU
 COMM VARS DIAG ALRM EXIT
SETUP X.X      ENTER PASSWORD:818
 8  1  8 ENTREXIT
  SETUP X.X         0) DAS_HOLD_OFF=15.0 Minutes
 <PREV  NEXT>  JUMP EDIT PRNT EXIT
  SETUP X.X         2) STABIL_GAS=NOX
 <PREV  NEXT>  JUMP EDIT PRNT EXIT
SETUP X.X              STABIL_GAS:NOX             
NO   NO2   NOX   O2     ENTR EXIT
Continue pressing NEXT until ...
04521C (DCN5731)

Teledyne API - Model 200EH/EM Operation Manual  Calibration Procedures 
 159 
STEP FOUR:  
Perform the converter efficiency calculation procedure: 
 SAMPLE        NOX STB= XXX.X PPM      NOX=XXX.X
 < TST  TST >      CAL                                        SETUP
SAMPLE   GAS TO CAL:NOX
NOX O2   ENTR EXIT
M-P CAL         NOX STB= XXX.X PPM       OX=X.XXX
 <TST TST> ZERO SPAN CONC EXIT
SAMPLE  RANGE TO CAL:LOW
LOW HIGH   ENTR EXIT
M-P CAL           CONCENTRATION MENU
 NOX NO CONV EXIT
M-P CAL          CE FACTOR:1.000 Gain
1.00 0 0   ENTREXIT
Press EXIT 3 times 
top return to the 
SAMPLE display 
M-P CAL        CONVERTER EFFICIENCY MENU
 NO2 CAL SET EXIT
 SAMPLE         A1:NXCNC1=100PPM        NOX=XXX.X
 < TST  TST >      CAL                                        SETUP
Set the Display to show 
the NOX STB test 
function.
This function calculates 
the stability of the NO/NOx 
measurement
Toggle TST> button until ...
Allow NO2 to enter the sample port 
at the rear of the analyzer.
Wait until NO2 STB 
falls below 0.5 ppm 
and the ENTR button 
appears.
This may take several 
minutes.
 SAMPLE        NOX STB= XXX.X PPM      NOX=XXX.X
 < TST  TST >     ENTR                                      SETUP
M-P CAL        CONVERTER EFFICIENCY MENU
 NO2 CAL SET EXIT
M-P CAL          CE FACTOR:1.012 Gain
1.00 1 2   ENTR EXIT
When ENTR is 
pressed, the ratio of 
observed NO2 
concentration to 
expected NO2 
concentration is 
calculated and 
stored.
M-P CAL        CONVERTER EFFICIENCY MENU
 NO2 CAL SET EXIT
04521C (DCN5731)

Calibration Procedures  Teledyne API - Model 200EH/EM Operation Manual 
160 
7.2. MANUAL CALIBRATION  
The following section describes the basic method for manually calibrating the Model 200EH/EM NOX analyzer. 
If both available iDAS parameters for a specific gas type are being reported via the instruments analog outputs  
e.g.  NXCNC1 and NXCNC2,  separate calibrations should be carried out for each parameter.   
  Use the LOW button when calibrating for NXCNC1 
  Use the HIGH button when calibrating for NXCNC2. 
See Section 6.13.3 & 6.13.4  for more information on analog output reporting ranges 
STEP ONE: Connect the sources of zero air and span gas as shown below. 
VENT here if input 
is pressurized
Source of
SAMPLE Gas 
PUMP
 MODEL 
200EH/EM
 Sample
 Exhaust
 Span Point
 Zero Air
Calibrated NO 
at HIGH Span 
Concentration
Filter
External Zero 
Air Scrubber
VENT
MODEL 700
Gas Dilution 
Calibrator
MODEL 701
Zero Gas 
Generator
Figure 7-2:  Pneumatic Connections–With Zero/Span Valve Option (50) 
VENT here if input 
is pressurized
Source of
SAMPLE Gas 
PUMP
VENT
 MODEL 
200EH/EM
 Sample
 Exhaust
 High Span Point
 Low Span Point
 Zero Air
Calibrated NO 
at HIGH Span 
Concentration
Calibrated NO 
at LOW Span 
Concentration
Filter
External Zero 
Air Scrubber
VENT
On/Off
Valves
Figure 7-3:  Pneumatic Connections–With 2-Span point Option (52) –Using Bottled Span Gas 
04521C (DCN5731)

Teledyne API - Model 200EH/EM Operation Manual  Calibration Procedures 
 161 
STEP TWO: Set Expected NO and NOX Span Gas Concentrations 
Set the expected NO and NOx span gas concentration.  These should be 80% of range of concentration values 
likely to be encountered in this application.  The default factory setting is 100 ppm.  If one of the configurable 
analog outputs is to be set to transmit concentration values, use 80% of the reporting range set for that output 
(see Section 6.13.4.5) 
SAMPLE   GAS TO CAL:NOX
NOX O2   ENTR EXIT
 SAMPLE         A1:NXCNC1=100PPM        NOX=XXX.X
 < TST  TST >      CAL                                        SETUP
M-P CAL        A1:NXCNC1  =100PPM       NOX=X.XXX
 <TST TST> ZERO SPAN CONC EXIT
SAMPLE  RANGE TO CAL:LOW
LOW HIGH   ENTR EXIT
M-P CAL           CONCENTRATION MENU
 NOX NO CONV EXIT
M-P CAL      NOX SPAN CONC:80.0 Conc
 0 0 8 0 .0   ENTR EXIT
The NOX & NO span concentration 
values automatically default to 
80.0 Conc. 
If this is not the the concentration of 
the span gas being used, toggle 
these buttons to set the correct 
concentration of the NOX and NO
 calibration gases.
EXIT ignores the new 
setting and returns to 
the previous display. 
ENTR accepts the new 
setting and returns to 
the 
CONCENTRATION 
MENU.
If using NO span gas 
in addition to NOX 
repeat last step.
NOTE 
The expected concentrations for both NOX and NO are usually set to the same value 
unless the conversion efficiency is not equal to 1.000 or not entered properly in the 
conversion efficiency setting.   
When setting expected concentration values, consider impurities in your span gas 
source (NO often contains 1-3% NO2 and vice versa). 
04521C (DCN5731)

Calibration Procedures  Teledyne API - Model 200EH/EM Operation Manual 
162 
STEP THREE: Perform Zero/Span Calibration: 
Press ENTR to changes 
the OFFSET & SLOPE 
values for both the NO 
and NOx measurements.
Press EXIT to leave the 
calibration unchanged and 
return to the previous 
menu.
 SAMPLE           GAS TO CAL:NOX
NOX O2   ENTR EXIT
 SAMPLE        NOX STB= XXX.X PPM      NOX=XXX.X
 < TST  TST >      CAL                                        SETUP
M-P CAL        NOX STB= XXX.X PPM      NOX=XXX.X
 <TST TST>  ZERO         CONC   EXIT
 SAMPLE             RANGE TO CAL:LOW
LOW HIGH   ENTR EXIT
EXIT at this point 
returns to the 
SAMPLE menu.
Press ENTR to changes 
the OFFSET & SLOPE 
values for both the NO 
and NOx measurements.
Press EXIT to leave the 
calibration unchanged and 
return to the previous 
menu.
 SAMPLE         A1:NXCNC1=100PPM        NOX=XXX.X
 < TST  TST >      CAL                                        SETUP
Set the Display to show 
the NOX STB test 
function.
This function calculates 
the stability of the NO/NOx 
measurement
Toggle TST> button until ...
Allow zero gas to enter the sample port 
at the rear of the analyzer.
Wait until NOX STB 
falls below 0.5 ppm.
This may take several 
minutes.
 SAMPLE        NOX STB= XXX.X PPM      NOX=XXX.X
 < TST  TST >      CAL                                        SETUP
M-P CAL         NOX STB= XXX.X PPM      NOX=X.XXX
 <TST TST>  ENTR CONC EXIT
SAMPLE    GAS TO CAL:NOX
NOX O2   ENTR EXIT
M-P CAL       NOX STB= XXX.X PPM       NOX=X.XXX
 <TST TST>  ZERO SPAN CONC EXIT
SAMPLE  RANGE TO CAL:LOW
LOW HIGH   ENTR EXIT
Allow span gas to enter the sample port 
at the rear of the analyzer.
Wait until NOX STB 
falls below 0.5 ppm.
This may take several 
minutes.
 SAMPLE         NOX STB= XXX.X PPM     NOX=XXX.X
 < TST  TST >      CAL                                        SETUP
M-P CAL         NOX STB= XXX.X PPM      NOX=X.XXX
 <TST TST>  ENTR CONC EXIT
M-P CAL         NOX STB= XXX.X PPM      NOX=X.XXX
 <TST TST>  ENTR CONC EXIT
The SPAN key now appears 
during the transition from 
zero to span.
You may see both keys.
If either the ZERO or SPAN 
buttons fail to appear see 
Section 11 for 
troubleshooting tips.
Analyzer continues to 
cycle through NOx, 
NO, and NO2 
measurements 
throughout this 
procedure.
04521C (DCN5731)

Teledyne API - Model 200EH/EM Operation Manual  Calibration Procedures 
 163 
7.3. CALIBRATION CHECKS 
Informal calibration checks, which only evaluate but do not alter the analyzer’s response curve, are 
recommended as a regular maintenance item and in order to monitor the analyzer’s performance.  To carry out a 
calibration check rather than a full calibration, follow these steps. 
STEP ONE: Connect the sources of zero air and span gas as shown in Figure 7.2 or 7.3. 
STEP TWO: Perform the zero/span calibration check procedure: 
 SAMPLE        NOX STB= XXX.X PPM      NOX=XXX.X
 < TST  TST >      CAL                                        SETUP
The ZERO and/or SPAN 
keys will appear at various 
points of this process.  
It is not necessary to press 
them.
 SAMPLE         A1:NXCNC1=100PPM        NOX=XXX.X
 < TST  TST >      CAL                                        SETUP
Set the Display to show 
the NOX STB test 
function.
This function calculates 
the stability of the NO/NOx 
measurement
Toggle TST> button until ...
Allow zero gas to enter the sample port 
at the rear of the analyzer.
Wait until NOX STB 
falls below 0.5 ppm.
This may take several 
minutes.
Allow span gas to enter the sample port 
at the rear of the analyzer.
Wait until NOX STB 
falls below 0.5 ppm.
This may take several 
minutes.
Analyzer display 
continues to cycle 
through all of the 
available gas  
measurements 
throughout this 
procedure.
Record NOX, NO, NO2  or O2 zero point 
readings
Record NOX, NO, NO2  or O2 span point 
readings\  
04521C (DCN5731)

Calibration Procedures  Teledyne API - Model 200EH/EM Operation Manual 
164 
7.4. MANUAL CALIBRATION WITH ZERO/SPAN VALVES 
Zero and Span calibrations using the Zero/Span Valve option are similar to that described in Section 7.2, except 
that: 
  Zero air and span gas is supplied to the analyzer through the zero gas and span gas inlets rather than 
through the sample inlet.   
  The zero and cal operations are initiated directly and independently with dedicated keys (CALZ & 
CALS) 
If both available iDAS parameters for a specific gas type are being reported via the instruments analog outputs  
e.g.  NXCNC1 and NXCNC2,  separate calibrations should be carried out for each parameter.   
  Use the LOW button when calibrating for NXCNC1 
  Use the HIGH button when calibrating for NXCNC2. 
See Section 6.13.3 & 6.13.4  for more information on analog output reporting ranges 
STEP ONE: Connect the sources of zero air and span gas to the respective ports on the rear panel (Figure 3-1) 
as shown below. 
VENT here if input 
is pressurized
Source of
SAMPLE Gas 
PUMP
 MODEL 
200EH/EM
 Sample
 Exhaust
 Span Point
 Zero Air
Calibrated NO 
at HIGH Span 
Concentration
Filter
External Zero 
Air Scrubber
VENT
MODEL 700
Gas Dilution 
Calibrator
MODEL 701
Zero Gas 
Generator
Figure7-4: Pneumatic Connections–With Zero/Span Valve Option (50) 
04521C (DCN5731)

Teledyne API - Model 200EH/EM Operation Manual  Calibration Procedures 
 165 
STEP TWO: Set Expected NO and NOX Span Gas Concentrations. 
Set the expected NO and NOx span gas concentration.  These should be 80% of range of concentration values 
likely to be encountered in this application.  The default factory setting is 100 ppm.  If one of the configurable 
analog outputs is to be set to transmit concentration values, use 80% of the reporting range set for that output 
(see Section 6.13.4.5) 
SAMPLE           A1:NXCNC1=100PPM       NOX=XXX.X
 < TST  TST >     CAL   CALZ  CALS SETUP
SAMPLE   GAS TO CAL:NOX
NOX O2   ENTR EXIT
SPAN  CAL M     A1:NXCNC1 =100PPM   NOX=X.XXX
 <TST TST> ZERO SPAN CONC EXIT
SAMPLE  RANGE TO CAL:LOW
LOW HIGH   ENTR EXIT
SPAN  CAL M   CONCENTRATION MENU
 NOX NO CONV EXIT
SPAN  CAL M   NOX SPAN CONC:80.0 Conc
 0 0 8 0 .0   ENTR EXIT
The NOX & NO span concentration 
values automatically default to 
80.0 Conc. 
If this is not the the concentration of 
the span gas being used, toggle 
these buttons to set the correct 
concentration of the NOX and NO
 calibration gases.
EXIT ignores the new 
setting and returns to 
the previous display. 
ENTR accepts the new 
setting and returns to 
the 
CONCENTRATION 
MENU.
If using NO span gas 
in addition to NOX 
repeat last step.
NOTE 
The expected concentrations for both NOX and NO are usually set to the same value 
unless the conversion efficiency is not equal to 1.000 or not entered properly in the 
conversion efficiency setting.   
When setting expected concentration values, consider impurities in your span gas 
source (NO often contains 1-3% NO2 and vice versa). 
04521C (DCN5731)

Calibration Procedures  Teledyne API - Model 200EH/EM Operation Manual 
166 
STEP THREE: Perform Zero/Span Calibration: 
Press ENTR to changes 
the OFFSET & SLOPE 
values for both the NO 
and NOx measurements.
Press EXIT to leave the 
calibration unchanged and 
return to the previous 
menu.
 SAMPLE           GAS TO CAL:NOX
NOX O2   ENTR EXIT
ZERO CAL M     NOX STB= XXX.X PPM   NOX=XXX.X
 <TST TST>  ZERO CONC EXIT
 SAMPLE             RANGE TO CAL:LOW
LOW HIGH   ENTR EXIT
EXIT at this point 
returns to the 
SAMPLE menu.
Press ENTR to changes 
the OFFSET & SLOPE 
values for both the NO 
and NOx measurements.
Press EXIT to leave the 
calibration unchanged and 
return to the previous 
menu.
Set the Display to show 
the NOX STB test 
function.
This function calculates 
the stability of the NO/NOx 
measurement
Toggle TST> button until ...
Allow zero gas to enter the sample port 
at the rear of the analyzer.
Wait until NOX STB 
falls below 0.5 ppm.
This may take several 
minutes.
ZERO CAL M     NOX STB= XXX.X PPM   NOX=XXX.X
 <TST TST>  ENTR CONC EXIT
SAMPLE    GAS TO CAL:NOX
NOX O2   ENTR EXIT
SPAN CAL M   NOX STB= XXX.X PPM     NOX=X.XXX
 <TST TST>  ZERO SPAN CONC EXIT
SAMPLE  RANGE TO CAL:LOW
LOW HIGH   ENTR EXIT
Allow span gas to enter the sample port 
at the rear of the analyzer.
Wait until NOX STB 
falls below 0.5 ppm.
This may take several 
minutes.
SPAN CAL M   NOX STB= XXX.X PPM     NOX=X.XXX
 <TST TST>  ENTR CONC EXIT
SPAN CAL M   NOX STB= XXX.X PPM     NOX=X.XXX
 <TST TST>  ENTR CONC EXIT
Analyzers enters SPAN cal 
mode and the SPAN key 
appears.
You may see both 
keysduring the transition 
from ZERO to SPAN modes.
If either the ZERO or SPAN 
buttons fail to appear see 
Section 11 for 
troubleshooting tips.
Analyzer continues to 
cycle through NOx, 
NO, and NO2 
measurements 
throughout this 
procedure.
SAMPLE           A1:NXCNC1=100PPM       NOX=XXX.X
 < TST  TST >     CAL   CALZ  CALS SETUP
SAMPLE        NOX STB= XXX.X PPM      NOX=XXX.X
 < TST  TST >     CAL   CALZ  CALS SETUP
SAMPLE        NOX STB= XXX.X PPM      NOX=XXX.X
 < TST  TST >     CAL    CALZ CALS SETUP
Analyzers enters 
ZERO cal 
mode.
SAMPLE        NOX STB= XXX.X PPM      NOX=XXX.X
 < TST  TST >     CAL   CALZ  CALS SETUP
04521C (DCN5731)

Teledyne API - Model 200EH/EM Operation Manual  Calibration Procedures 
 167 
7.5. CALIBRATION CHECKS WITH ZERO/SPAN VALVES 
Zero and span checks using the zero/span valve option are similar to that described in Section 7.4, except that 
zero air and span gas are supplied to the analyzer through the zero gas and span gas inlets from two different 
sources. 
Informal calibration checks, which only evaluate but do not alter the analyzer’s response curve, are 
recommended as a regular maintenance item and in order to monitor the analyzer’s performance.  To carry out a 
calibration check rather than a full calibration, follow these steps. 
To perform a manual calibration check with zero/span valve or IZS option installed: 
STEP ONE: Connect the sources of Zero Air and Span Gas as shown in section 7-4.   
STEP TWO: Perform the zero/span check.   
The ZERO and/or SPAN 
keys will appear at various 
points of this process.  
It is not necessary to press 
them.
Set the Display to show 
the NOX STB test 
function.
This function calculates 
the stability of the NO/NOx 
measurement Toggle TST> button until ...
Allow zero gas to enter the sample port 
at the rear of the analyzer.
Wait until NOX STB 
falls below 0.5 ppm.
This may take several 
minutes.
Allow span gas to enter the sample port 
at the rear of the analyzer.
Wait until NOX STB 
falls below 0.5 ppm.
This may take several 
minutes.
Record NOX, NO, NO2  or O2 zero point 
readings
Record NOX, NO, NO2  or O2 span point 
readings\
SAMPLE           A1:NXCNC1=100PPM       NOX=XXX.X
 < TST  TST >     CAL   CALZ  CALS SETUP
SAMPLE           A1:NXCNC1=100PPM       NOX=XXX.X
 < TST  TST >     CAL   CALZ  CALS SETUP
SAMPLE           A1:NXCNC1=100PPM       NOX=XXX.X
 < TST  TST >     CAL   CALZ  CALS SETUP
 SAMPLE           GAS TO CAL:NOX
NOX O2   ENTR EXIT
 SAMPLE             RANGE TO CAL:LOW
LOW HIGH   ENTR EXIT
Analyzers enters 
ZERO cal 
mode.
SAMPLE           A1:NXCNC1=100PPM       NOX=XXX.X
 < TST  TST >     CAL   CALZ  CALS SETUP
 SAMPLE           GAS TO CAL:NOX
NOX O2   ENTR EXIT
 SAMPLE             RANGE TO CAL:LOW
LOW HIGH   ENTR EXIT Analyzers enters 
SPAN cal 
mode.
SPAN CAL M   NOX STB= XXX.X PPM     NOX=X.XXX
 <TST TST>  ZERO SPAN CONC EXIT
SAMPLE           A1:NXCNC1=100PPM       NOX=XXX.X
 < TST  TST >     CAL   CALZ  CALS SETUP
ZERO CAL M     NOX STB= XXX.X PPM   NOX=XXX.X
 <TST TST>  ZERO CONC EXIT
ZERO CAL M     NOX STB= XXX.X PPM   NOX=XXX.X
 <TST TST>  ZERO CONC    EXIT Return to 
SAMPLE 
Display
SPAN CAL  M    NOX STB= XXX.X PPM   NOX=XXX.X
 <TST TST>  ZERO CONC    EXIT Return to 
SAMPLE 
Display  
04521C (DCN5731)

Calibration Procedures  Teledyne API - Model 200EH/EM Operation Manual 
168 
7.6. CALIBRATION WITH REMOTE CONTACT CLOSURES 
Contact closures for controlling calibration and calibration checks are located on the rear panel CONTROL IN 
connector.  Instructions for setup and use of these contacts can be found in Section 6.15.1.2. 
When the appropriate contacts are closed for at least 5 seconds, the instrument switches into zero, low span or 
high span mode and internal zero/span valves (if installed) will be automatically switched to the appropriate 
configuration.  The remote calibration contact closures may be activated in any order.  It is recommended that 
contact closures remain closed for at least 10 minutes to establish a reliable reading; the instrument will stay in 
the selected mode for as long as the contacts remain closed. 
If contact closures are used in conjunction with the analyzer’s AutoCal (Section 7.7) feature and the AutoCal 
attribute CALIBRATE is enabled, the M200EH/EM will not re-calibrate the analyzer until the contact is opened.  
At this point, the new calibration values will be recorded before the instrument returns to SAMPLE mode.  If the 
AutoCal attribute CALIBRATE is disabled, the instrument will return to SAMPLE mode, leaving the instrument’s 
internal calibration variables unchanged. 
04521C (DCN5731)

Teledyne API - Model 200EH/EM Operation Manual  Calibration Procedures 
 169 
7.7. AUTOMATIC CALIBRATION (AUTOCAL) 
The AutoCal feature allows unattended, periodic operation of the zero/span valve options by using the analyzer’s 
internal time of day clock.  The AutoCal feature is only available on the front panel menu (ACAL) if either the 
zero/span valve or the IZS option is installed. 
AutoCal operates by executing user-defined sequences to initiate the various calibration modes of the analyzer 
and to open and close valves appropriately.  It is possible to program and run up to three separate sequences 
(SEQ1, SEQ2 and SEQ3).  Each sequence can operate in one of three modes or be disabled (Table 7-2). 
Table 7-2:  AutoCal Modes 
MODE ACTION 
DISABLED  Disables the sequence 
ZERO  Causes the sequence to perform a zero calibration or check 
ZERO-LO1  Causes the sequence to perform a zero calibration or check followed by a mid-span 
concentration calibration or check 
ZERO-LO-HI1  Causes the sequence to perform a zero calibration or check followed by a mid-span 
concentration calibration or check and finally a high-span point calibration or check. 
ZERO-HI  Causes the sequence to perform a zero calibration or check followed by a high-span 
point calibration or check. 
LO1  Causes the sequence to perform a mid-span concentration calibration or check 
LO-HI1  Causes the sequence to perform a mid-span concentration calibration or check 
followed by a high-span point calibration or check 
HI Causes the sequence to perform a high-span point calibration or check. 
O2 –ZERO2  Causes the sequence to do a zero-point calibration for the O2 sensor. 
O2 ZERO-SP2  Causes the sequence to perform a zero calibration of the or check O2 sensor followed 
by a mid-span concentration calibration or check of the O2 sensor. 
O2 SPAN2  Causes the sequence to perform a zero calibration or check of the O2 sensor. 
1 Only applicable if analyzer is equipped with the second span point valve option (52) 
2 Only applicable if instrument is equipped wit the O2 sensor option (65(. 
Each mode has seven parameters that control operational details of the sequence(Table 7-3). 
Table 7-3:  AutoCal Attribute Setup Parameters 
PARAMETER ACTION 
TIMER 
ENABLED 
Turns on the sequence timer 
STARTING DATE  Sequence will operate on Starting Date 
STARTING TIME  Sequence will operate at Starting Time 
DELTA DAYS  Number of days between each sequence trigger.  If set to 7, for example, the AutoCal feature 
will be enabled once every week on the same day. 
DELTA TIME  Incremental delay on each delta day that the sequence starts.  If set to 0, the sequence will start 
at the same time each day.  Delta Time is added to Delta Days for the total time between 
cycles. 
This parameter prevents the analyzer from being calibrated at the same daytime of each 
calibration day and prevents a lack of data for one particular daytime on the days of calibration. 
DURATION  Duration of the each sequence step in minutes.  This parameter needs to be set such that there 
is enough time for the concentration signal to stabilize.  The STABIL parameter shows if the 
analyzer response is stable at the end of the calibration.  This parameter is logged with 
calibration values in the iDAS. 
CALIBRATE  Enable to do a true, dynamic zero or span calibration; disable to do a calibration check only.   
RANGE TO CAL  LOW calibrates the low range, HIGH calibrates the high range.  Applies only to auto and remote 
range modes; this property is not available in single and independent range modes. 
04521C (DCN5731)

Calibration Procedures  Teledyne API - Model 200EH/EM Operation Manual 
170 
The following example sets sequence #2 to carry out a zero-span calibration every other day starting at 14:00 on 
01 January, 2003, lasting 30 minutes (15 for zero and 15 for span).  This sequence will start 30 minutes later 
each day. 
Table 7-4:  Example Auto-Cal Sequence 
MODE AND ATTRIBUTE  VALUE  COMMENT 
SEQUENCE 2 
Define sequence #2 
MODE ZERO-HI 
Select zero and span mode 
TIMER ENABLE  ON  Enable the timer 
STARTING DATE  01-JAN-03  Start on or after 01 January 2003 
STARTING TIME  14:00  First sequence starts at 14:00 (24-hour clock format) 
DELTA DAYS  2  Repeat this sequence every 2 days 
DELTA TIME  00:30  Repeat sequence 30 minutes later each time  
(every 2 days and 30 minutes) 
DURATION 15.0 
Each sequence step will last 15 minutes (total of 30 minutes when 
using zero-span mode) 
CALIBRATE ON 
The instrument will recalculate the slope and offset values for the 
NO and NOX channel at the end of the AutoCal sequence. 
Please note the following suggestions for programming the AutoCal feature.   
 The programmed 
Starting Time must be 5 minutes later than the real time clock (Section 6.10). 
  Avoid setting two or more sequences at the same time of the day.  Any new sequence which is initiated 
from a timer, the COM ports, or the contact closures will override any sequence in progress.  Note that 
two sequences with different daily increments may eventually overlap. 
  If at any time an illegal entry is selected, (for example: Delta Days > 366) the ENTR key will disappear 
from the display. 
 With 
CALIBRATE turned on, the state of the internal setup variables  DYN_SPAN and DYN_ZERO is 
set to ON and the instrument will reset the slope and offset values for the NO and NOX response each 
time the AutoCal program runs.  This continuous re-adjustment of calibration parameters can often mask 
subtle fault conditions in the analyzer.  It is recommended that, if CALIBRATE is enabled, the analyzer’s 
test functions, slope and offset values be checked frequently to assure high quality and accurate data 
from the instrument. 
04521C (DCN5731)

Teledyne API - Model 200EH/EM Operation Manual  Calibration Procedures 
 171 
To program the sample sequence shown above, follow this flow chart: 
 SETUP C.4    SEQ 2) ZERO
–
SPAN,  2:00:30 
PREV  NEXT  MODE   SET             EXIT 
SAMPLE               RANGE = 500.0 PPB             NOX=X.X 
 < TST  TST >  CAL CALZ  CZLS               SETUP 
 SETUP X.X        PRIMARY SETUP MENU   
 CFG   ACAL   DAS   RNGE   PASS   CLK   MORE   EXIT 
 SETUP X.X    SEQ 1) DISABLED 
            NEXT  MODE               EXIT 
 SETUP X.X    SEQ 2) DISABLED 
PREV  NEXT  MODE               EXIT 
 SETUP X.X    MODE: DISABLED 
            NEXT                   ENTR  EXIT 
 SETUP X.X    MODE: ZERO
–
HI 
PREV   NEXT                   ENTR  EXIT 
 SETUP X.X    SEQ 2) ZERO
–
HI,  1:00:00 
PREV  NEXT  MODE   SET            EXIT 
 SETUP X.X    STARTING DATE: 01
–
JAN
–
02 
   <SET  SET>   EDIT               EXIT 
 SETUP X.X    STARTING DATE: 01–JAN–02 
      0        4      SEP       0        3         ENTR     EXIT 
Toggle 
keys to 
set day, 
month & 
year: DD-
MON-YY 
 SETUP X.X    STARTING DATE: 04
–
SEP
–
03 
   <SET  SET>   EDIT               EXIT 
Default 
value 
is ON 
 SETUP C.4    STARTING DATE: 04
–
SEP
–
03 
   <SET  SET>   EDIT               EXIT 
Toggle keys to 
set time: 
HH:MM. This is 
a 24 hr clock. 
PM hours are 
13-24. 
Example: 2:15 
PM = 14:15 
Toggle keys 
to set  
number of 
days 
between 
procedures 
(1-367) 
Toggle keys 
to set  
delay time for 
each iteration 
of the 
sequence:  
HH:MM 
(0 – 24:00) 
 SETUP C.4           DELTA DAYS: 1 
   <SET  SET>   EDIT               EXIT 
 SETUP C.4    DELTA DAYS: 1 
    0        0       2                    ENTR     EXIT 
 SETUP C.4    DELTA DAYS:2 
   <SET  SET>   EDIT               EXIT 
 SETUP C.4    DELTA TIME00:00 
   <SET  SET>   EDIT               EXIT 
 SETUP C.4    DELTA TIME: 00:00 
    0        0       :3       0               ENTR     EXIT 
 SETUP C.4    DELTA TIEM:00:30 
   <SET  SET>   EDIT               EXIT 
 SETUP C.4    STARTING TIME:14:15 
   <SET  SET>   EDIT               EXIT 
EXIT returns 
to the SETUP
Menu 
 SETUP C.4    DURATION:15.0 MINUTES 
   <SET  SET>   EDIT               EXIT 
 SETUP C.4    DURATION 15.0MINUTES 
    3        0       .0               ENTR     EXIT 
 SETUP C.4    DURATION:30.0 MINUTES 
   <SET  SET>   EDIT               EXIT 
Toggle keys 
to set  
duration for 
each 
iteration of 
the 
sequence:  
Set in 
Decimal 
minutes 
from  
0.1 – 60.0 
 SETUP C.4       CALIBRATE: OFF 
   <SET  SET>   EDIT               EXIT 
 SETUP C.4        CALIBRATE: OFF
    ON                   ENTR     EXIT 
 SETUP C.4       CALIBRATE: ON 
   <SET  SET>   EDIT               EXIT 
Toggle key 
between 
Off and 
ON 
Sequence #    Delta Time 
         Mode          Delta  Days 
 SETUP C.4    STARTING TIME:00:00 
    1        4     : 1        5              ENTR     EXIT 
 SETUP X.X    TIMER ENABLE: ON 
          SET>   EDIT                   EXIT 
 SETUP C.4    STARTING TIME:00:00 
   <SET  SET>   EDIT               EXIT 
Toggle NEXT button until ... 
04521C (DCN5731)

Calibration Procedures  Teledyne API - Model 200EH/EM Operation Manual 
172 
7.8. CALIBRATION QUALITY ANALYSIS 
After completing one of the calibration procedures described above, it is important to evaluate the analyzer’s 
calibration SLOPE and OFFSET parameters.  These values describe the linear response curve of the analyzer, 
separately for NO and NOX.  The values for these terms, both individually and relative to each other, indicate the 
quality of the calibration.  To perform this quality evaluation, you will need to record the values of the following 
test functions (Section 6.2.1 or Appendix A-3), all of which are automatically stored in the iDAS channel 
CALDAT for data analysis, documentation and archival. 
 NO OFFS 
 NO SLOPE 
 NOX OFFS  
 NOX SLOPE 
Make sure that these parameters are within the limits listed in Table 7-5 and frequently compare them to those 
values on the Final Test and Checkout Sheet that came attached to your manual, which should not be 
significantly different.  If they are, refer to the troubleshooting Chapter 11. 
Table 7-5:  Calibration Data Quality Evaluation 
FUNCTION  MINIMUM VALUE  OPTIMUM VALUE  MAXIMUM VALUE 
NOX SLOPE  -0.700 1.000  1.300 
NO SLOPE  -0.700 1.000  1.300 
NOX OFFS  -20.0 mV  0.0 mV  150.0 mV 
NO OFFS  -20.0 mV  0.0 mV  150.0 mV 
The default iDAS configuration records all calibration values in channel CALDAT as well as all calibration check 
(zero and span) values in its internal memory.  Up to 200 data points are stored for up 4 years of data (on 
weekly calibration checks) and a lifetime history of monthly calibrations.  Review these data to see if the zero 
and span responses change over time.  These channels also store the STABIL value (standard deviation of NOX 
concentration) to evaluate if the analyzer response has properly leveled off during the calibration procedure.  
Finally, the CALDAT channel also stores the converter efficiency for review and documentation. 
USER NOTES:
04521C (DCN5731)

Teledyne API - Model 200EH/EM Operation Manual  EPA Protocol Calibration 
 173 
8. EPA PROTOCOL CALIBRATION 
At the writing of this manual there is no EPA requirements for the monitoring of NOX or published calibration 
protocols. 
User Notes
04521C (DCN5731)
04521C (DCN5731)

Teledyne API - Model 200EH/EM Operation Manual  Instrument Maintenance 
 175 
9. INSTRUMENT MAINTENANCE 
Predictive diagnostic functions, including data acquisition records, failure warnings and test functions built into 
the analyzer, allow the user to determine when repairs are necessary without performing unnecessary, 
preventative maintenance procedures.  There is, however, a minimal number of simple procedures that, when 
performed regularly, will ensure that the analyzer continues to operate accurately and reliably over its lifetime.  
Repair and troubleshooting procedures are covered in Chapter 11 of this manual. 
NOTE 
A span and zero calibration check must be performed following some of the 
maintenance procedures listed below.  Refer to Chapter 0. 
CAUTION 
Risk of electrical shock.  Disconnect power before performing any 
operations that require entry into the interior of the analyzer. 
NOTE 
The operations outlined in this chapter must be performed by 
qualified maintenance personnel only. 
9.1. MAINTENANCE SCHEDULE 
Table 9-1 shows the recommended maintenance schedule for the M200EH/EM.  Please note that in certain 
environments with high levels of dust, humidity or pollutant levels some maintenance procedures may need to 
be performed more often than shown. 
04521C (DCN5731)

Instrument Maintenance  Teledyne API - Model 200EH/EM Operation Manual 
176   
Table 9-1:  M200EH/EM Preventive Maintenance Schedule 
ITEM ACTION FREQUENCY 
CAL 
CHECK 
MANUAL 
SECTION  DATE PERFORMED 
1Particulate Filter  Change filter  Weekly No 9.3.1 
Verify Test Functions  Review and 
evaluate  Weekly No 
9.2; Appendix 
C         
Zero/Span Check  Evaluate offset and 
slope  Weekly --  7.3, 7.5, 7.7           
1Zero/Span 
Calibration 
Zero and span 
calibration  Every 3 months --   7.2, 7.4, 7.6, 
7.7, 7,8         
NO2 Converter  Replace converter 
& check efficiency 
Every 3 years or if 
conversion efficiency 
< 96% 
Yes if CE 
factor is 
used 
--         
1External Zero Air 
Scrubber (Optional)  Exchange chemical  Every 3 months  No  9.3.5         
External Dryer 
(Optional)  Replace chemical  When indicator color 
changes  No          
1Reaction Cell 
Window 
Clean optics, 
Change O-rings 
Annually or as 
necessary  Yes  9.3.7         
1Air Inlet Filter Of 
Perma Pure Dryer 
Change particle 
filter  Annually No 9.3.2         
Pneumatic Sub-
System 
Check for leaks in 
gas flow paths 
Annually or after 
repairs involving 
pneumatics 
Yes on 
leaks, else 
no 
0, 0         
1All Critical Flow 
Orifice O-Rings & 
Sintered Filters 
Replace Annually Yes  9.3.8         
1, 2 Pump Rebuild head Annually  Yes 9.3.4 
Inline Exhaust 
Scrubber  Replace Annually No  
Pmt Sensor 
Hardware Calibration 
Low-level hardware 
calibration 
On PMT/ preamp 
changes & if  
0.7< SLOPE >1.3 
Yes 11.6.5 
1 These Items are required to maintain full warranty, all other items are strongly recommended. 
2 A pump rebuild kit is available from Teledyne Instruments Customer Service including all instructions and required parts (see Appendix B for part numbers). 
04521C (DCN5731)

Teledyne API - Model 200EH/EM Operation Manual  Instrument Maintenance 
 177 
9.2. PREDICTIVE DIAGNOSTICS 
The analyzer’s test functions can be used to predict failures by looking at trends in their values.  Initially it may 
be useful to compare the state of these test functions to the values measured on your instrument at the factory 
and recorded on the M200EH/EM Final Test and Validation Data Form (Teledyne Instruments part number 
04490, attached to the manual).  Table 9-2 can be used as a basis for taking action as these values change with 
time.  The internal data acquisition system (iDAS) is a convenient way to record and track these changes.  
APICOM control software can be used to download and review these data even from remote locations (Section 
6.15.2.8 describes APICOM). 
Table 9-2:  Predictive Uses for Test Functions 
FUNCTION EXPECTED  ACTUAL  INTERPRETATION & ACTION 
Fluctuating  Developing leak in pneumatic system.  Check for leaks 
RCEL 
pressure 
Constant to 
within ± 0.5  Slowly increasing  Pump performance is degrading.  Replace pump head 
when pressure is above 10 in-Hg-A 
Fluctuating  Developing leak in pneumatic system.  Check for leaks 
Slowly increasing  Flow path is clogging up.  Replace orifice filters 
SAMPLE 
pressure 
Constant within 
atmospheric 
changes  Slowly decreasing  Developing leak in pneumatic system to vacuum 
(developing valve failure).  Check for leaks 
Ozone Flow  Constant to 
within ± 15  Slowly decreasing  Flow path is clogging up.  Replace orifice filters 
Developing AZERO valve failure.  Replace valve 
PMT cooler failure.  Check cooler, circuit, and power 
supplies 
Developing light leak.  Leak check. 
AZERO 
Constant within 
±20 of check-out 
value 
Significantly 
increasing 
O3 air filter cartridge is exhausted.  Change chemical 
NO2 CONC 
Constant for 
constant 
concentrations 
Slowly decreasing 
signal for same 
concentration 
Converter efficiency may be degrading.  Replace 
converter. 
Change in instrument response.  Low level (hardware) 
calibrate the sensor 
NO2 CONC 
(IZS) 
Constant 
response from 
day to day 
Decreasing over time  Degradation of IZS permeation tube.  Change 
permeation tube 
NO2 CONC 
(IZS) 
Constant 
response from 
day to day 
Heavily fluctuating 
from day to day 
Ambient changes in moisture are affecting the 
performance.  Add a dryer to the zero air inlet. 
NO CONC 
Constant for 
constant 
concentration 
Decreasing over time  Drift of instrument response; clean RCEL window, 
change O3 air filter chemical. 
9.3. MAINTENANCE PROCEDURES 
The following procedures need to be performed regularly as part of the standard maintenance of the Model 
200EH/EM. 
04521C (DCN5731)

Instrument Maintenance  Teledyne API - Model 200EH/EM Operation Manual 
178   
9.3.1. CHANGING THE SAMPLE PARTICULATE FILTER 
The particulate filter should be inspected often for signs of plugging or excess dirt.  It should be replaced 
according to the service interval in Table 9-1 even without obvious signs of dirt.  Filters with 1 and 5 µm pore 
size can clog up while retaining a clean look.  We recommend to handle the filter and the wetted surfaces of the 
filter housing with gloves and tweezers.  We recommend not to touch any part of the housing, filter element, 
PTFE retaining ring, glass cover and the O-ring with bare hands as this may cause the pores to clog quicker and 
surfaces to become dirty due to possible oils from your hands. 
Figure 9-1:  Sample Particulate Filter Assembly 
To change the filter according to the service interval in Table 9-1, follow this procedure: 
1.  Turn OFF the pump to prevent drawing debris into the sample line. 
2.  Remove the CE Mark locking screw in the center of the front panel and open the hinged front panel and 
unscrew the knurled retaining ring of the filter assembly.   
3.  Carefully remove the retaining ring, glass window, PTFE O-ring and filter element.  We recommend to 
clean the glass and O-rings at least once monthly, weekly in very polluted areas. 
4.  Install a new filter element, carefully centering it in the bottom of the holder. 
5. Re-install the PTFE O-ring with the notches facing up (important!), the glass cover, then screw on the 
hold-down ring and hand-tighten the assembly.  Inspect the (visible) seal between the edge of the glass 
window and the O-ring to assure proper gas tightness. 
6.  To fulfill CE Mark safety requirements, the front panel locking screw must be installed at all times during 
operation of the analyzer. 
04521C (DCN5731)

Teledyne API - Model 200EH/EM Operation Manual  Instrument Maintenance 
 179 
7.  Re-start the analyzer. 
9.3.2. CHANGING THE O3 DRYER PARTICULATE FILTER 
The air for the O3 generator passes through a Perma Pure© dryer, which is equipped with a small particulate 
filter at its inlet.  This filter prevents dust from entering the Perma Pure© dryer and degrading the dryer’s 
performance over time.  To change the filter according to the service interval in Table 9-1: 
1.  Check and write down the average RCEL pressure and the OZONE flow values. 
2.  Turn off the analyzer, unplug the power cord and remove the cover. 
3.  Unscrew the nut around the port of the filter using 5/8” and 9/16” wrenches and by holding the actual 
fitting body steady with a 7/16” wrench. 
CAUTION 
Risk of significant leak.  Make sure to use proper wrenches and to not turn the fitting 
against the Perma Pure© dryer.  This may loosen the inner tubing and cause large leaks. 
4.  Take off the old filter element and replace it with a suitable equivalent  
(TAPI part# FL-3). 
Figure  9-2:  Particle Filter on O3 Supply Air Dryer 
5.  Holding the fitting steady with a 5/8” wrench, tighten the nut with your hands.  If necessary use a second 
wrench but do not over-tighten the nut. 
6.  Replace the cover, plug in the power cord and restart the analyzer. 
7.  Check the O3 flow rate, it should be around 80 cm³/min ± 15.  Check the RCEL pressure, it should be 
the same value as before. 
04521C (DCN5731)

Instrument Maintenance  Teledyne API - Model 200EH/EM Operation Manual 
180   
9.3.3. MAINTAINING THE EXTERNAL SAMPLE PUMP 
9.3.3.1. Rebuilding the Pump 
The sample pump head periodically wears out and must be replaced when the RCEL pressure exceeds 10 in-
Hg-A (at sea level, adjust this value accordingly for elevated locations).  A pump rebuild kit is available from the 
factory.  Appendix B of this manual lists the part numbers of the pump rebuild kit.  Instructions and diagrams are 
included in the kit. 
A flow and leak check after rebuilding the sample pump is recommended.  A span check and re-calibration after 
this procedure is necessary as the response of the analyzer changes with the RCEL pressure. 
9.3.3.2. Changing the Inline Exhaust Scrubber 
1.  Through the SETUP>MORE>DIAG menu turn OFF the OZONE GEN OVERRIDE. Wait 10 minutes to 
allow pump to pull room air through scrubber before proceeding to step 2. 
2.  Disconnect exhaust line from analyzer. 
3.  Turn off (unplug) analyzer sample pump.  
4.  Disconnect tubing from (NOx or charcoal) scrubber cartridge. 
5.  Remove scrubber from system. 
6.  Dispose of according to local laws. 
7.  Install new scrubber into system. 
8.  Reconnect tubing to scrubber and analyzer. 
9.  Turn on pump. 
10.  Through the SETUP menu (per Step 1 above) turn ON the OZONE GEN OVERRIDE. 
NOTE: 
The inline exhaust scrubber is strictly intended for Nitric Acid and NO2 only. 
9.3.4. CHANGING THE PUMP AND IZS DUST FILTERS 
The exhaust air from the analyzer passes a small particle filter (DFU filter, part # FL3) before entering the pump. 
 When this particle filter becomes visibly dirty or the pressure drop between SAMP and RCEL pressure 
increases significantly, it needs replacement in order to prevent a large pressure drop with degraded analyzer 
performance. 
CAUTION! 
Do NOT attempt to change the contents of the inline exhaust scrubber cartridge; change the entire cartridge. 
04521C (DCN5731)

Teledyne API - Model 200EH/EM Operation Manual  Instrument Maintenance 
 181 
1.  Power down the analyzer and pump. 
2.  For internally mounted filters, skip the next two steps.   
3.  For externally mounted filters on the pump housing, remove the analyzer exhaust tube from the dust 
filter.  Remove the particle filter from the pump.  To do so, push the white plastic ring into the fitting and 
pull the filter out of the fitting.  If necessary, use needle-nose pliers to pry the filter out of the fittings. 
4.  Push a new filter into the pump fitting and make sure that the arrow on the filter points towards the 
pump.  Push the exhaust tubing onto the filter.  Skip the next two steps. 
5.  For internally mounted filters at the inside rear panel, remove the chassis and locate the filter between 
the vacuum manifold and the exhaust port fitting. 
6.  Disconnect the clear tubing from the filter body and change the filter with the arrow pointing against the 
gas flow.  To remove the hose clamps, slide the two clamp ends in opposite directions with a needle-
nose pliers until the clamp comes apart.  Reconnect the tubing by using the same or new clamps and 
pushing tightening them until a good seal is achieved. 
7.  Restart the pump and clear any error warnings from the front panel display. 
8.  After about 5 minutes, check the RCEL pressure reading and ensure that it is similar to its value before 
changing the filter but less than 10 in-Hg-A. 
04521C (DCN5731)

Instrument Maintenance  Teledyne API - Model 200EH/EM Operation Manual 
182   
9.3.5. CHANGING THE EXTERNAL ZERO AIR SCRUBBER 
The external zero air scrubber contains two chemicals, pink Purafil© (Part # CH 9) and black, charcoal (Part # 
CH 1).  The Purafil© converts NO in the ambient air to NO2 and the following charcoal absorbs any NO2.  The 
chemicals need to be replaced periodically according to Table 9-1 or as needed.  This procedure can be carried 
out while the instrument is running.  Make sure that the analyzer is not in ZERO calibration mode. 
CAUTION! 
The following procedures apply only to the External Zero Air Scrubber and NOT to the inline exhaust 
scrubber cartridge (Section 9.3.3.2) that is part of the pump pack assembly.  
1.  Locate the scrubber on the outside rear panel (for location, see Scrubber Cartridge in Figure 3-2).  
Figure 9-3 shows the exploded scrubber assembly. 
2.  Remove the old scrubber by disconnecting the 1/4” plastic tubing from the particle filter using 9/16” and 
1/2" wrenches. 
3.  Remove the particle filter from the cartridge using 9/16” wrenches. 
4.  Unscrew the top of the scrubber canister and discard the Purafil© and charcoal contents.  Make sure to 
abide to local laws about discarding these chemicals.  The rebuild kit (listed in Appendix B) comes with a 
Material and Safety Data Sheet, which contains more information on these chemicals. 
5.  Refill the scrubber with charcoal at the bottom and with the Purafil© chemical at the top, and use three 
white retainer pads (Figure 9-3) to separate the chemicals. 
6.  Replace the screw-top cap and tighten the cap - hand-tight only. 
7.  If necessary, replace the DFU filter with a new unit and discard the old.  The bottom retainer pad should 
catch most of the dust, the filter should not be visibly dirty (on the inside) 
8.  Replace the scrubber assembly into its clips on the rear panel. 
9.  Reconnect the plastic tubing to the fitting of the particle filter. 
10. Adjust the scrubber cartridge such that it does not protrude above or below the analyzer in case the 
instrument is mounted in a rack.  If necessary, squeeze the clips for a tighter grip on the cartridge. 
Figure 9-3:   Zero Air Scrubber Assembly 

Teledyne API - Model 200EH/EM Operation Manual  Instrument Maintenance 
 183 
9.3.6. CHANGING THE NO2 CONVERTER 
The NO2 converter is located in the center of the instrument, see Figure 3-1 for location, and Figure 9-4 for the 
assembly.  The converter is designed for replacement of the cartridge only, the heater with built-in thermocouple 
can be reused. 
1.  Turn off the analyzer power, remove the cover and allow the converter to cool. 
2.  Remove the top lid of the converter as well as the top layers of the insulation until the converter cartridge 
can be seen. 
CAUTION 
THE CONVERTER OPERATES AT 315º C.  SEVERE BURNS CAN RESULT IF THE 
ASSEMBLY IS NOT ALLOWED TO COOL.  DO NOT HANDLE THE ASSEMBLY UNTIL 
IT IS AT ROOM TEMPERATURE.  THIS MAY TAKE SEVERAL HOURS. 
3.  Remove the tube fittings from the converter. 
4.  Disconnect the power and the thermocouple of the converter.  Unscrew the grounding clamp of the 
power leads with a Phillips-head screw driver. 
5.  Remove the converter assembly (cartridge and band heater) from the can.  Make a note of the 
orientation of the tubes relative to the heater cartridge. 
6.  Unscrew the band heater and loosen it, take out the old converter cartridge. 
Figure 9-4:  NO2 
Converter Assembly 
7.  Wrap the band heater 
around the new 
replacement cartridge 
and tighten the screws 
using a high-
temperature anti-seize 
agent such as copper 
paste.  Make sure to 
use proper alignment 
of the heater with 
respect to the 
converter tubes. 
8.  Replace the converter assembly, route the cables through the holes in the can and reconnect them 
properly.  Reconnect the grounding clamp around the heater leads for safe operation. 
9.  Re-attach the tube fittings to the converter and replace the insulation and cover. 
10.  Replace the instrument cover and power up the analyzer.   
11.  Allow the converter to burn-in for 24 hours, then re-calibrate the instrument. 
04521C (DCN5731)

Instrument Maintenance  Teledyne API - Model 200EH/EM Operation Manual 
184   
9.3.7. CLEANING THE REACTION CELL 
The reaction cell should be cleaned whenever troubleshooting suggests.  A dirty reaction cell will cause 
excessive noise, drifting zero or span values, low response or a combination of all.  To clean the reaction cell, it 
is necessary to remove it from the sensor housing.  refer to Section 11.6.6.  for an overview of the entire sensor 
assembly.  Use the following guide to clean the reaction cell: 
1.  Turn off the instrument power and vacuum pump.  Refer to the Figure  9-5 for the following procedure. 
2.  Disconnect the black 1/4" exhaust tube and the 1/8” sample and ozone air tubes from the reaction cell.  
Disconnect the heater/thermistor cable. 
3.  Remove four screws holding the reaction cell to the PMT housing and lift the cell and manifold out as 
shown in the inset of Figure  9-5. 
000940500 – Ozone Critical Flow Orifice
Figure  9-5:  Reaction Cell Assembly 
4.  The reaction cell will separate into two halves, the stainless steel manifold assembly and the black 
plastic reaction cell with window, stainless steel cylinder and O-rings. 
5.  The reaction cell (both plastic part and stainless steel cylinder) and optical glass filter should be cleaned 
with methanol and a clean tissue and dried thereafter. 
6.  Usually it is not necessary to clean the ozone flow orifice since it is protected by a sintered filter.  If tests 
show that cleaning is necessary, refer to Section 9.3.8 on how to clean the critical flow orifice. 
04521C (DCN5731)

Teledyne API - Model 200EH/EM Operation Manual  Instrument Maintenance 
 185 
7.  Do not remove the sample and ozone nozzles.  They are Teflon threaded and require a special tool for 
reassembly.  If necessary, the manifold with nozzles attached can be cleaned in an ultrasonic bath. 
8.  Reassemble in proper order and re-attach the reaction cell to the sensor housing.  Reconnect 
pneumatics and heater connections, then re-attach the pneumatic sensor assembly and the cleaning 
procedure is complete. 
9.  After cleaning the reaction cell, it is also recommended to exchange the ozone supply air filter chemical 
10.  After cleaning, the analyzer span response may drop 10 - 15% in the first 10 days as the reaction cell 
window conditions.  This is normal and does not require another cleaning. 
9.3.8. CHANGING CRITICAL FLOW ORIFICES 
There are several critical flow orifices installed in the M200EH/EM, Figure  9-5 shows one of the two most 
important orifice assemblies, located on the reaction cell.  Refer to Section 10.3.3 for a detailed description on 
functionality and locations.  Despite the fact that these flow restrictors are protected by sintered stainless steel 
filters, they can, on occasion, clog up, particularly if the instrument is operated without sample filter or in an 
environment with very fine, sub-micron particle-size dust. 
The M200EH/EM introduces an orifice holder that makes changing the orifice very easy.  In fact, it is 
recommended to keep spare orifice holder assemblies at hand to minimize downtime and swap orifices in a 
matter of a few minutes.  Appendix B lists several complete spare part kits for this purpose.   
To replace a critical flow orifice, do the following:  
1.  Turn off power to the instrument and vacuum pump.  Remove the analyzer cover and locate the reaction 
cell (Figure  9-5, Figure 11- and Figure 3-4). 
2.  Unscrew the 1/8” sample and ozone air tubes from the reaction cell 
3.  For orifices on the reaction cell (Figure  9-5): Unscrew the orifice holder with a 9/16” wrench.  This part 
holds all components of the critical flow assembly as shown in  
Figure  9-6.  Appendix B contains a list of spare part numbers. 
4.  For orifices in the vacuum manifold: the assembly is similar to the one shown in  
Figure  9-6, but without the orifice holder, part number 04090, and bottom O-ring OR34 and with an NPT 
fitting in place of the FT 10 fitting.  After taking off the connecting tube, unscrew the NPT fitting. 
04521C (DCN5731)

Instrument Maintenance  Teledyne API - Model 200EH/EM Operation Manual 
186   
Figure  9-6:  Critical Flow Orifice Assembly 
5.  Take out the components of the assembly: a spring, a sintered filter, two O-rings and the orifice.  For the 
vacuum manifold only, you may need to use a scribe or pressure from the vacuum port to get the parts 
out of the manifold. 
6.  Discard the two O-rings and the sintered filter and the critical flow orifice. 
7.  Re-assemble  the flow control assembly with new the parts (see Appendix B for part number or 
replacement kit) as shown in Figure  9-6 and re-connect them to the reaction cell manifold or the 
vacuum manifold. 
8.  Reconnect all tubing, power up the analyzer and pump and - after a warm-up period of 30 minutes, carry 
out a leak test as described in Section 0. 
9.3.9. CHECKING FOR LIGHT LEAKS 
When re-assembled or operated improperly, the M200EH/EM can develop small leaks around the PMT, which 
let stray light from the analyzer surrounding into the PMT housing.  To find such light leaks, follow the below 
procedures.  CAUTION: this procedure can only be carried out with the analyzer running and its cover removed. 
 This procedure should only be carried out by qualified personnel. 
1.  Scroll the TEST functions to PMT. 
2.  Supply zero gas to the analyzer. 
3.  With the instrument still running, carefully remove the analyzer cover.  Take extra care not to touch any 
of the inside wiring with the metal cover or your body.  Do not drop screws or tools into a running 
analyzer! 
4.  Shine a powerful flashlight or portable incandescent light at the inlet and outlet fitting and at all of the 
joints of the reaction cell as well as around the PMT housing.  The PMT value should not respond to the 
light, the PMT signal should remain steady within its usually noise. 
04521C (DCN5731)

Teledyne API - Model 200EH/EM Operation Manual  Instrument Maintenance 
 187 
5.  If there is a PMT response to the external light, symmetrically tighten the reaction cell mounting screws 
or replace the 1/4” vacuum tubing with new, black PTFE tubing (this tubing will fade with time and 
become transparent).  Often, light leaks are also caused by O-rings being left out of the assembly. 
6.  Carefully replace the analyzer cover. 
7.  If tubing was changed, carry out a leak check (Section 0). 
USER NOTES: 
04521C (DCN5731)
04521C (DCN5731)

Teledyne API - Model 200EH/EM Operation Manual  Theory of Operation 
 189 
10. THEORY OF OPERATION 
The M200EH/EM Nitrogen Oxides Analyzer is a microprocessor controlled instrument that determines the 
concentration of nitric oxide (NO), total nitrogen oxides (NOX, the sum of NO and NO2) and nitrogen dioxide 
(NO2) in a sample gas drawn through the instrument.  It requires that sample and calibration gases are supplied 
at ambient atmospheric pressure in order to establish a constant gas flow through the reaction cell where the 
sample gas is exposed to ozone (O3), initiating a chemical reaction that gives off light (chemiluminescence).  The 
instrument measures the amount of chemiluminescence to determine the amount of NO in the sample gas.  A 
catalytic-reactive converter converts any NO2 in the sample gas to NO, which is then – including the NO in the 
sample gas – is then reported as NOX.  NO2 is calculated as the difference between NOX and NO. 
Calibration of the instrument is performed in software and usually does not require physical adjustments to the 
instrument.  During calibration, the microprocessor measures the sensor output signal when gases with known 
amounts of NO or NO2 are supplied and stores these results in memory.  The microprocessor uses these 
calibration values along with the signal from the sample gas and data of the current temperature and pressure of 
the gas to calculate a final NOX concentration. 
The concentration values and the original information from which it was calculated are stored in the unit’s 
internal data acquisition system (iDAS Section 6.7.2) and are reported to the user through a vacuum 
fluorescence display or several output ports. 
10.1. MEASUREMENT PRINCIPLE 
10.1.1. CHEMILUMINESCENCE 
The principle of the M200EH/EM’s measurement method is the detection of chemiluminescence, which occurs 
when nitrogen oxide (NO) reacts with ozone (O3).  This reaction is a two-step process.  In the first step, one 
molecule of NO and one molecule of O3 collide and chemically react to produce one molecule of oxygen (O2) 
and one molecule of nitrogen dioxide (NO2).  Some of the NO2 retains a certain amount of excess energy from 
the collision and, hence, remains in an excited state, which means that one of the electrons of the NO2 molecule 
resides in a higher energy state than is normal (denoted by an asterisk in Equation 10-1). 
223 +→+ONOONO *
(Equation 10-1) 
Thermodynamics requires that systems seek the lowest stable energy state, hence, the NO2 molecule quickly 
returns to its ground state in a subsequent step, releasing the excess energy in form of a quantum of light (h) 
with wavelengths between 600 and 3000 nm, with a peak at about 1200 nm (Equation 10-2, Figure 10-10-1). 
νhNONO +
2
*
2→ 
(Equation 10-2) 
All things being constant, the relationship between the amount of NO present in the reaction cell and the amount 
of light emitted from the reaction is very linear.  More NO produces more light, which can be measured with a 
light-sensitive sensor in the near-infrared spectrum (Figure 10-10-1).  In order to maximize the yield of reaction 
(1), the M200EH/EM supplies the reaction cell with a large, constant excess of ozone (about 3000-5000 ppm) 
from the internal ozone generator. 
04521C (DCN5731)

Theory of Operation  Teledyne API - Model 200EH/EM Operation Manual 
190   
 Model 200E Instrument Response 
0 a.u. 
20 a.u. 
40 a.u. 
60 a.u. 
80 a.u. 
100 a.u. 
120 a.u. 
140 a.u. 
0.5µm 0.7µm 0.9µm 1.1µm 1.3µm 1.5µm 1.7µm 1.9µm 
Wavelength 
Intensit
y
Optical Hi-Pass Filter Performance 
NO + O3 Emission Spectrum 
PMT 
Response 
M200EH/EM 
Sensitivity Window   
Figure 10-10-1: M200EH/EM Sensitivity Spectrum  
However, only about 20% of the NO2 that is formed through reaction 10-1 is in the excited state.  In addition, the 
excited NO2 can collide with another collision partner M in the reaction cell  (mostly other molecules but also cell 
walls) and transfer its excess energy to its collision partner without emitting any light at all (Equation 10-3).  In 
fact, by far the largest portion of the NO2* returns to the ground state this way, leaving only a few percent yield of 
usable chemiluminescence. 
MNOMNO ++ 2
*
2→ 
(Equation 10-3) 
In order to enhance the light yield of the reaction, the reaction cell is maintained at reduced pressure.  The 
probability of a collision between the NO2* molecule and a collision partner M increases proportionally with the 
reaction cell pressure.  This non-radiating collision with the NO2* molecules is usually referred to as quenching, 
an unwanted process further described in Section 10.2.4.2. 
10.1.2. NOX AND NO2 DETERMINATION 
The only gas that is truly measured in the M200EH/EM is NO.  Any NO2 contained in the gas is not detected in 
the above process since NO2 does not react with O3 to undergo chemiluminescence. 
In order to measure the concentration of NO or NOX (which is defined here as the sum of NO and NO2 in the 
sample gas), the M200EH/EM periodically switches the sample gas stream through a converter cartridge filled 
with molybdenum (Mo, “moly”) chips heated to a temperature of 315° C.  The heated molybdenum reacts with 
NO2 in the sample gas and produces a variety of molybdenum oxides and NO according to Equation 10-4. 
)°315(++
2CatOMxNOyMoxNO zy
→ 
(Equation 10-4) 
Once the NO2 in the sample gas has been converted to NO, it is routed to the reaction cell where it undergoes 
the chemiluminescence reaction described in Equations 10-1 and 10-2. 
04521C (DCN5731)

Teledyne API - Model 200EH/EM Operation Manual  Theory of Operation 
 191 
Figure 10-10-2: NO2 Conversion Principle 
By converting the NO2 in the sample gas into NO, the analyzer can measure the total NOX (NO+NO2) content of 
the sample gas.  By switching the NO2 converter in and out of the sample gas stream every 6 - 10 seconds, the 
M200EH/EM analyzer is able to quasi-continuously measure both the NO and the total NOX content. 
The NO2 concentration, finally, is not measured but calculated by simply subtracting the known NO content of 
the sample gas from the known NOX content. 
10.2. CHEMILUMINESCENCE DETECTION 
10.2.1. THE PHOTO MULTIPLIER TUBE 
The M200EH/EM uses a photo-multiplier tube (PMT) to detect the amount of light created by the NO and O3 
reaction in the reaction cell. 
A PMT is typically a vacuum tube containing a variety of specially designed electrodes.  Photons enter the PMT 
and strike a negatively charged photo cathode causing it to emit electrons.  These electrons are accelerated by 
an applied high voltage and multiply through a sequence of such acceleration steps (dynodes) until a useable 
current signal is generated.  This current increases or decreases with the amount of detected light (Section 
10.4.3 for more details), is converted to a voltage and amplified by the preamplifier board and then reported to 
the motherboard’s analog inputs. 
04521C (DCN5731)

Theory of Operation  Teledyne API - Model 200EH/EM Operation Manual 
192   
Figure 10-10-3: Reaction Cell with PMT Tube  
10.2.2. OPTICAL FILTER 
Another critical component in the method by which your M200EH/EM detects chemiluminescence is the optical 
filter that lies between the reaction cell and the PMT (Figure: 10-3).  This filter is a high pass filter that is only 
transparent to wavelengths of light above 645 nm.  In conjunction with the response characteristics of the PMT, 
this filter creates a very narrow window of wavelengths of light to which the M200EH/EM will respond (Figure 10-
10-1). 
The narrow band of sensitivity allows the M200EH/EM to ignore extraneous light and radiation that might 
interfere with the M200EH/EM’s measurement.  For instance, some oxides of sulfur can also undergo 
chemiluminescence when in contact with O3 but emit light at shorter wavelengths (usually around 260 nm to 480 
nm). 
10.2.3. AUTO ZERO 
Inherent in the operation of any PMT is a certain amount of noise.  This is due to a variety of factors such as 
black body infrared radiation given off by the metal components of the reaction cell, unit to unit variations in the 
PMT units and even the constant universal background radiation that surrounds us at all times.  In order to 
reduce this amount of noise and offset, the PMT is kept at a constant 7° C (45° F) by a thermo-electric cooler 
(TEC).   
While this intrinsic noise and offset is significantly reduced by cooling the PMT, it is not eradicated.  To 
determine how much noise remains, the M200EH/EM diverts the sample gas flow directly to the vacuum 
manifold without passing the reaction cell once every minute for about 5 seconds (Figure 10-10-4).  During this 
time, only O3 is present in the reaction cell, effectively turning off the chemiluminescence reaction.  Once the 
chamber is completely dark, the M200EH/EM records the output of the PMT and keeps a running average of 
these AZERO values.  This average offset value is subtracted from the raw PMT readings while the instrument 
is measuring NO and NOX to arrive at a auto-zero corrected reading. 
04521C (DCN5731)

Teledyne API - Model 200EH/EM Operation Manual  Theory of Operation 
 193 
Figure 10-10-4: Reaction Cell During the AutoZero Cycle. 
10.2.4. MEASUREMENT INTERFERENCES 
It should be noted that the chemiluminescence method is subject to interferences from a number of sources.  
The M200EH/EM has been successfully tested for its ability to reject interference from most of these sources.  
Table 10-1 lists the most important gases, which may interfere with the detection of NO in the M200EH/EM. 
10.2.4.1. Direct Interference 
Some gases can directly alter the amount of light detected by the PMT due to chemiluminescence in the reaction 
cell.  This can either be a gas that undergoes chemiluminescence by reacting with O3 in the reaction cell or a 
gas that reacts with other compounds and produces excess NO upstream of the reaction cell. 
10.2.4.2. Third Body Quenching 
As shown in Equation 10-3, other molecules in the reaction cell can collide with the excited NO2
*, preventing the 
chemiluminescence of Equation 10-2, a process known as quenching.  CO2 and H2O are the most common 
quenching interferences, but N2 and O2 also contribute to this interference type. 
Quenching is an unwanted phenomenon and the extent to which it occurs depends on the properties of the 
collision partner.  larger, more polarized molecules such as H2O and CO2 quench NO chemiluminescence more 
effectively than smaller, less polar and electronically “harder” molecules such as N2 and O2. 
The influence of water vapor on the M200EH/EM measurement can be eliminated with an optional, internal 
sample gas dryer.  The concentrations of N2 and O2 are virtually constant in ambient air measurements, hence 
provide a constant amount of quenching and the interference of varying CO2 amounts is negligible at low 
concentrations. 
04521C (DCN5731)

Theory of Operation  Teledyne API - Model 200EH/EM Operation Manual 
194   
The M200EH and 200EM analyzers are typically used in high CO2 concentration environments.  The pneumatic 
setup of these two analyzer models minimizes the interference from CO2 such that the analyzers conform to the 
standards set forth by the US-EPA in Method 20 - NOx from Stationary Gas Turbines, available at 
http://www.epa.gov/ttn/emc/promgate.html 
Table 10-1:  List of Interferents 
GAS  INTERFERENCE TYPE  REJECTION METHOD 
Dilution: Viscosity of CO2 molecules causes them to 
collect in aperture of Critical Flow Orifice altering flow 
rate of NO. 
CO2 3rd Body Quenching: CO2 molecules collide with 
NO2* molecules absorbing excess energy kinetically 
and preventing emission of photons. 
If high concentrations of CO2 are suspected, 
special calibration methods must be performed to 
account for the affects of the CO2.   
Contact Teledyne Instruments Customer Service 
department for details. 
Some SOX variants can also initiate a 
chemiluminescence reaction upon exposure to O3 
producing excess light. 
Wavelengths of light produced by 
chemiluminescence of SOX are screened out by 
the Optical Filter. 
Chemically reacts with NH3, O2 and H2O in O3 
generator to create (NH3)2SO4 (ammonium sulfate) 
and NH3NO2 (ammonium nitrate) which form opaque 
white deposits on optical filter window.  Also forms 
highly corrosive HNO3 (Nitric Acid) 
Most of the ammonium sulfate and ammonium 
nitrate produced is removed from the sample gas 
by an air purifier located between the O3 
Generator and the reaction cell. 
SOX 
3rd Body quenching: SOX molecules collide with NO2* 
molecules absorbing excess energy kinetically and 
preventing emission of photons. 
If high concentrations of SOX are suspected, 
special calibration methods must be performed to 
account for the affects of the SO2. 
Contact Teledyne Instruments Customer Service 
department for details. 
3rd Body quenching: H2O molecules collide with NO2* 
molecules absorbing excess energy kinetically and 
preventing emission of photons. 
Analyzer’s operating in high humidity areas must 
have some method of drying applied to the 
sample gas supply (Section 5.10 for more details). 
H20  Chemically reacts with NH3 and SOX in O3 generator 
to create (NH3)2SO4 (ammonium sulfate) and 
NH3NO2 (ammonium nitrate) which form opaque 
white deposits on optical filter Window.  Also forms 
highly corrosive HNO3 (nitric acid) 
Removed from the O3 gas stream by the Perma 
Pure® Dryer (Section 10.3.7 for more details). 
NH3 
Direct Interference: NH3 is converted to H2O and NO 
by the NO2 converter.  Excess NO reacts with O3 in 
reaction cell creating excess chemiluminescence.   
If a high concentration of NH3 is suspected, steps 
must be taken to remove the NH3 from the sample 
gas prior to its entry into the NO2 converter. 
Chemically reacts with H2O, O2 and SOX in O3 
generator to create (NH3)2SO4 (ammonium sulfate) 
and NH3NO2 (ammonium nitrate) which form opaque 
white deposits on optical filter window.  Also forms 
highly corrosive HNO3 (nitric acid). 
The Perma Pure® dryer built into the M200EH/EM 
is sufficient for removing typical ambient 
concentration levels of NH3. 
In cases with excessively high CO2 concentrations (larger than 0.5%), the effect can be calibrated out by using 
calibration gases with a CO2 content equal to the measured air.  Only very high and highly variable CO2 
concentrations will then be cause of measurable interference.  For those applications, we recommend to use 
other analyzer models.  Please consult sales or our website. 
10.2.4.3. Light Leaks 
The M200EH/EM sensitivity curve includes a small portion of the visible light spectrum  
(Figure 10-1), hence, it is important to make sure than the reaction cell is completely sealed with respect to light. 
 To ensure this, all pneumatic tubing leading into the reaction cell is either opaque (vacuum exit tubing) in order 
to prevent light from entering the cell or light penetration is prevented by stainless steel filters and orifices (gas 
entries). 
04521C (DCN5731)

Teledyne API - Model 200EH/EM Operation Manual  Theory of Operation 
 195 
10.3. PNEUMATIC OPERATION 
CAUTION 
It is important that the sample airflow system is leak-tight and not pressurized over 
ambient pressure.  Regular leak checks should be performed on the analyzer as 
described in the maintenance schedule, Table 9-1.  Procedures for correctly performing 
leak checks can be found in Section 11.5. 
10.3.1. PUMP AND EXHAUST MANIFOLD 
NOTE 
Relative Pressure versus absolute pressure.  In this manual vacuum readings are given 
in inches of mercury absolute pressure (in-Hg-A), i.e.  indicate an absolute pressure 
referenced against zero (a perfect vacuum). 
The gas flow for the M200EH/EM is created by an external pump (Figure 10-10-5) that is pneumatically 
connected through a 6.4 mm / 0.25” tube to the analyzer’s exhaust port located on the rear panel (Figure 3-1).  
This pump creates a vacuum of approximately 5 in-Hg-A at one standard liter/minute, which is provided to 
various pneumatic components by a vacuum manifold located just in front of the rear panel (Figure 3-1).  Gas 
flow is created by keeping the analyzer’s sample gas inlet near ambient pressure, usually by means of a small 
vent installed in the sample line at the inlet, in effect pulling the gas through the instrument’s pneumatic systems. 
There are several advantages to this external pump / pull-through configuration.   
  By using an external pump, it is possible to remove a significant source of acoustic noise and vibration 
from the immediate vicinity of the sensor.  The PMT can act as a “microphone”, amplifying noise and 
vibration within the chassis.  This is one of the main reasons, why the M200EH/EM has an external 
pump. 
  Pumping heats and compresses the sample air, complicating the measurement process if the pump is 
upstream.   
  Most importantly, however, certain physical parts of the pump itself are made of materials that might 
chemically react with the sample gas.  Placing the pump downstream of the reaction cell avoids these 
problems.   
To M200EH/EM 
Exhaust Port
Figure 10-10-5: External Pump Pack 
04521C (DCN5731)

Theory of Operation  Teledyne API - Model 200EH/EM Operation Manual 
196   
Finally, the M200EH/EM requires a steady, high under-pressure, which cannot be achieved reliably over 
extended periods of time with small vacuum pumps.  The external pump used for the M200EH/EM has a very 
long lifetime and duty cycle and provides a very good vacuum for its entire lifetime.  However, the pump is too 
large to fit into the chassis of the analyzer. 
10.3.2. SAMPLE GAS FLOW 
The sample gas is the most critical flow path in the analyzer, as the medium has to be routed through a variety 
of valves and tubes for the measurement of zero offset and concentrations of both NO and NOX (and possibly 
the drying of the gas if the optional sample dryer is installed).  At any point before and in the reaction cell, the 
integrity of the sample gas cannot be compromised. 
Sample gas flow in the M200EH/EM analyzer is not a directly measured value, but is rather calculated from the 
sample pressure using the flow principle across a critical orifice.  In general, the differential pressure ratio 
between sample pressure and reaction cell pressure needs to exceed 2:1 to allow critical flow.  The actual flow 
rate is then only dependent on the size of the orifice and the upstream pressure.  Refer to Section 10.3.3 for a 
detailed description of the instrument’s method of gas flow rate control. 
10.3.2.1. NO/NOx and AutoZero cycles 
For the routing of the sample gas flow, the analyzer uses a variety of valves.  The NO/NOX valve directs the 
sample gas either directly to the reaction cell or through the unit’s NO2 converter, alternating every ~4 s.  The 
AutoZero valve directs the sample gas stream to completely bypass the reaction cell for dark noise 
measurement once every minute, which is then subtracted as a measurement offset from the raw concentration 
signal.  The valve cycle phases are summarized in the following table. 
Table 10-2:  M200EH/EM Valve Cycle Phases 
PHASE 
NO/ NOX 
VALVE 
STATUS 
AUTOZERO 
VALVE 
STATUS 
TIME 
INDEX  ACTIVITY FIGURE 
0 - 2 s 
Wait period (NO dwell time).  
Ensures reaction cell has been 
flushed of previous gas. 
NO 
Measure 
Open to 
AutoZero 
valve 
Open to 
reaction cell 
2 - 4 s  Analyzer measures chemilumi-
nescence in reaction cell. 
Figure 10-10-2 
4 – 6 s 
Wait period (NOX dwell time).  
Ensures reaction cell has been 
flushed of previous gas. 
NOX  
Measure 
Open to 
NO2 
converter 
Open to 
reaction cell 
6 – 8 s  Analyzer measures NO + O3  chemi-
luminescence in reaction cell. 
Figure 10-10-2 
Cycle repeats every ~8 seconds 
0 – 4 s 
Wait period (AZERO dwell time).  
Ensures reaction cell has been 
flushed of sample gas and chemi-
luminescence reaction is stopped. 
AutoZero 
Open to 
AutoZero 
valve 
Open to 
vacuum 
manifold 
4 - 6 s  Analyzer measures background 
noise without sample gas 
Figure 10-10-4 
Cycle repeats every minute 
04521C (DCN5731)

Teledyne API - Model 200EH/EM Operation Manual  Theory of Operation 
 197 
10.3.3. FLOW RATE CONTROL - CRITICAL FLOW ORIFICES 
The Model M200EH/EM  analyzers use special flow control assemblies located at various locations around the 
instrument to maintain constant flow rates for both the O3 supply air and the sample gas.  These assemblies 
consists of:  
  A critical flow orifice. 
  Two o-rings: Located just before and after the critical flow orifice, the o-rings seal the gap between the 
walls of assembly housing and the critical flow orifice. 
  A spring: Applies mechanical force needed to form the seal between the o-rings, the critical flow orifice 
and the assembly housing. 
See Figures 10-6 through 10-9 For the location of these flow control assemblies: 
GAS FLOW 
CONTROL 
ASSEMBLIES
SAMPLE 
PRESSURE 
SENSOR 
VACUUM 
PRESSURE 
SENSOR 
Figure 10-10-6: Location of Gas Flow Control Assemblies for M200EH 
04521C (DCN5731)

Theory of Operation  Teledyne API - Model 200EH/EM Operation Manual 
198   
GAS FLOW 
CONTROL 
ASSEMBLIES
SAMPLE 
PRESSURE 
SENSOR 
VACUUM 
PRESSURE 
SENSOR 
Figure 10-10-7: Location of Gas Flow Control Assemblies for M200EM 
GAS FLOW  
CONTROL 
ASSEMBLIES 
SAMPLE 
PRESSURE 
SENSOR 
VACUUM 
PRESSURE 
SENSOR 
Figure 10-10-8: Location of Gas Flow Control Assemblies for M200EH with O2 sensor Option 65 
04521C (DCN5731)

Teledyne API - Model 200EH/EM Operation Manual  Theory of Operation 
 199 
GAS FLOW 
CONTROL 
ASSEMBLIES
SAMPLE 
PRESSURE 
SENSOR 
VACUUM 
PRESSURE 
SENSOR 
Figure 10-10-9: Location of Gas Flow Control Assemblies for M200EH with Second Span Point Option 52 
NOTE: 
Location of flow control assemblies in the M200EH/EM with zero/span option 50 
installed are the same as shown in Figures 10-6 and 10-7. 
10.3.3.1. Critical Flow Orifice 
The most important component of the flow control assemblies is the critical flow orifice.   
Critical flow orifices are a remarkably simple way to regulate stable gas flow rates.  They operate without moving 
parts by taking advantage of the laws of fluid dynamics.  By restricting the flow of gas though the orifice, a 
pressure differential is created.  This pressure differential combined with the action of the analyzer’s pump draws 
the gas through the orifice.   
As the pressure on the downstream side of the orifice (the pump side) continues to drop, the speed that the gas 
flows though the orifice continues to rise.  Once the ratio of upstream pressure to downstream pressure is 
greater than 2:1, the velocity of the gas through the orifice reaches the speed of sound.  As long as that ratio 
stays at least 2:1 the gas flow rate is unaffected by any fluctuations, surges, or changes in downstream pressure 
because such variations only travel at the speed of sound themselves and are therefore cancelled out by the 
sonic shockwave at the downstream exit of the critical flow orifice.   
04521C (DCN5731)

Theory of Operation  Teledyne API - Model 200EH/EM Operation Manual 
200   
Figure 10-10-10:  Flow Control Assembly & Critical Flow Orifice 
The actual flow rate of gas through the orifice (volume of gas per unit of time), depends on the size and shape of 
the aperture in the orifice.  The larger the hole, the more gas molecules, moving at the speed of sound, pass 
through the orifice.   
With nominal pressures of 28 and 4 in-Hg-A for the sample and reaction cell pressures, respectively the 
necessary ratio of sample to reaction cell pressure of 2:1 is largely exceeded and accommodates a wide range 
of possible variability in atmospheric pressure and pump degradation extending the useful life of the pump.  
Once the pump does degrades to the point where the  vacuum pressure exceeds 14 in-Hg-A so that the ratio 
between sample and vacuum pressures is less than 2:1 a critical flow rate can no longer be maintained.  At this 
point, the instrument will display “XXXX" indicating an invalid sample flow rate. 
The following table lists the gas flow rates of the critical flow orifices in the standard M200EH/EM 
Table 10-3:  M200EH/EM Critical Flow Orifice Diameters and Gas Flow Rates 
ORIFICE DIAMETER NOMINAL FLOWRATE 
(cm³/min) 
LOCATION PURPOSE 
M200EH M200EM M200EH M200EM 
Bypass Manifold out to 
No/NOx valve and NO2 
converter 
Controls rate of flow of sample gas into the NO2 
converter and reaction cell.  0.003” 0.007”  40  250 
Vacuum Manifold: 
Bypass Manifold Port 
Controls rate of sample gas flow that bypasses 
the analyzer when bypassing the reaction cell 
during the auto-zero cycle.   
0.007”  N/A 250 N/A 
TOTAL INLET GAS FLOW – Standard Configuration  290 250 
Vacuum manifold: O2 
sensor port 
Controls rate of flow of zero purge gas through 
the O2 sensor (when installed and enabled) when 
inactive. 
0.004" 0.004"  80  80 
TOTAL INLET GAS FLOW – With O2 Sensor Option 370 330 
O3 supply inlet of 
reaction cell. 
Controls rate of flow of ozone gas into the 
reaction cell.  0.007” 0.007”  250  250 
Dry air return of Perma 
Pure® dryer 
Controls flow rate of dry air return / purge air of 
the dryer.  0.004" 0.004"  80  80 
04521C (DCN5731)

Teledyne API - Model 200EH/EM Operation Manual  Theory of Operation 
 201 
In addition to controlling the gas flows, the two critical flow orifices at the inlets of the reaction cell also maintain 
an under-pressure inside the reaction cell, effectively reducing the number of molecules in the chamber and 
therefore increasing the chemiluminescence yield as the likelihood of third body quenching is reduced (Section 
10.2.4.1).  The M200EH/EM sensitivity reaches a peak at about 2 in-Hg-A, below which the sensitivity drops due 
to a low number of molecules and decreased yield in the chemiluminescence reaction. 
EFFECT OF TEMPERATURE ON CRITICAL FLOW 
Changes in temperature will cause the critical flow orifice materials to expand or contract.  Even though these 
changes are extremely small, they can alter the diameter of the critical flow orifice enough to cause noticeable 
changes in the flow rate though the orifice.  To alleviate this problem the two most important of the flow 
assemblies (those controlling the sample gas an O3 gas flow)in the M200EH/EM are maintained at a constant 
temperature.   
10.3.4. SAMPLE PARTICULATE FILTER 
To remove particles in the sample gas, the analyzer is equipped with a 5PTFE membrane filter of 47 mm 
diameter (also referred to as the sample filter) with a 1 µm pore size.  The filter is accessible through the front 
panel, which folds down (after removal of the CE Mark safety screw), and should be changed according to the 
maintenance schedule in Table 9-1. 
10.3.5. OZONE GAS AIR FLOW 
The excess ozone needed for reaction with NO in the reaction cell is generated inside the analyzer because of 
the instability and toxicity of ozone.  Besides the ozone generator itself, this requires a dry air supply and filtering 
of the gas before it is introduced into the reaction cell.  Due to its toxicity and aggressive chemical behavior, O3 
must also be removed from the gas stream before it can be vented through the exhaust outlet. 
In contrast to the sample flow, the ozone flow is measured with a mass flow sensor, which is mounted on the 
pneumatic sensor board (Figure 11-), just behind the PMT sensor assembly.  This mass flow sensor has a full 
scale range of 0-1000 cm³/min and can be calibrated through software to its span point (Section 6.13.7.5).  As 
the flow value displayed on the front panel is an actual measurement (and not a calculated value), the flow 
variability may be higher than that of the sample flow, which is based on a calculation from (more stable) 
differential pressures.  On the other hand, the drift, i.e.  long-term change, in the ozone flow rate may be higher 
and usually indicates a flow problem.  As with all other test parameters, we recommend to monitor the ozone 
flow over time for predictive diagnostics and maintenance evaluation. 
CAUTION 
Ozone (O3) is a toxic gas.  Obtain a Material and Safety Data Sheet 
(MSDS) for this gas.  Read and rigorously follow the safety guide-
lines described there.  Always make sure that the plumbing of the 
O3 generation and supply system is maintained and leak-free. 
04521C (DCN5731)

Theory of Operation  Teledyne API - Model 200EH/EM Operation Manual 
202   
10.3.6. O3 GENERATOR 
The M200EH/EM uses a corona discharge (CD) tube for creating its O3.  Corona discharge generation is 
capable of producing high concentrations of ozone efficiently and with low excess heat.  Although there are 
many cell designs, the fundamental principle remains the same (Figure 10-10-11). 
Figure 10-10-11:  Ozone Generator Principle 
The M200EH/EM utilizes a dual-dielectric design.  This method utilizes a glass tube with hollow walls.  The 
outermost and innermost surfaces are coated with electrically conductive material.  The air flows through the 
glass tube, between the two conductive coatings, in effect creating a capacitor with the air and glass acting as 
the dielectric.  The layers of glass also separate the conductive surfaces from the air stream to prevent reaction 
with the O3.  As the capacitor charges and discharges, electrons are created and accelerated across the air gap 
and collide with the O2 molecules in the air stream splitting them into elemental oxygen.  Some of these oxygen 
atoms recombine with O2 to O3. 
The quantity of ozone produced is dependent on factors such as the voltage and frequency of the alternating 
current applied to the CD cells.  When enough high-energy electrons are produced to ionize the O2 molecules, a 
light emitting, gaseous plasma is formed, which is commonly referred to as a corona, hence the name corona 
discharge generator. 
04521C (DCN5731)

Teledyne API - Model 200EH/EM Operation Manual  Theory of Operation 
 203 
10.3.7. PERMA PURE® DRYER 
The air supplied to the O3 generation system needs to be as dry as possible.  Normal room air contains a certain 
amount of water vapor, which greatly diminishes the yield of ozone produced by the ozone generator.  Also, 
water can react with other chemicals inside the O3 Generator to produce chemicals that damage the optical filter 
located in the reaction cell (Table 10-1) such as ammonium sulfate or highly corrosive nitric acid. 
To accomplish this task the M200EH/EM uses a Perma Pure® single tube permeation dryer.  The dryer consists 
of a single tube of Nafion® , a co-polymer similar to Teflon® that absorbs water very well but not other chemicals. 
 The Nafion® tube is mounted within an outer, flexible plastic tube.  As gas flows through the inner Nafion® tube, 
water vapor is absorbed into the membrane walls.  The absorbed water is transported through the membrane 
wall and evaporates into the dry, purge gas flowing through the outer tube, countercurrent to the gas in the inner 
tube (Figure 10-10-12). 
Figure 10-10-12:  Semi-Permeable Membrane Drying Process 
This process is called per-evaporation and is driven by the humidity gradient between the inner and outer tubes 
as well as the flow rates and pressure difference between inner and outer tubing.  Unlike micro-porous 
membrane permeation, which transfers water through a relatively slow diffusion process, per-evaporation is a 
simple kinetic reaction.  Therefore, the drying process occurs quickly, typically within milliseconds.  The first step 
in this process is a chemical reaction between the molecules of the Nafion® material and water, other chemical 
components of the gases to be dried are usually unaffected.  The chemical reaction is based on hydrogen bonds 
between the water molecule and the Nafion material.  Other small polar gases that are capable of hydrogen 
bonds can be absorbed this way, too, such as ammonia (NH3) and some low molecular amines.  The gases of 
interest, NO and NO2, do not get absorbed and pass the dryer unaltered. 
To provide a dry purge gas for the outer side of the Nafion tube, the M200EH/EM returns some of the dried air 
from the inner tube to the outer tube (Figure 10-10-13).  When the analyzer is first started, the humidity gradient 
between the inner and outer tubes is not very large and the dryer’s efficiency is low at first but improves as this 
cycle reduces the moisture in the sample gas and settles at a minimum humidity. 
04521C (DCN5731)

Theory of Operation  Teledyne API - Model 200EH/EM Operation Manual 
204   
Figure 10-10-13:  M200EH/EM Perma Pure® Dryer  
Just like on startup, if the instrument is turned on after having been off for more than 30 minutes, it takes a 
certain amount of time for the humidity gradient to become large enough for the Perma Pure® Dryer to 
adequately dry the air.  In this case, called a cold start, the O3 Generator is not turned on for 30 minutes.  When 
rebooting the instrument within less than 30 minutes of power-down, the generator is turned on immediately. 
The Perma Pure® Dryer used in the M200EH/EM is capable of adequately drying ambient air to a dew point of ≤ 
-5˚C (~4000 ppm residual H2O) at a flow rate of 1 standard liter per minute (slpm) or down to ≤ -15˚C (~1600 
ppm residual H2O) at 0.5 slpm.  The Perma Pure® Dryer is also capable of removing ammonia from the sample 
gas up to concentrations of approximately 1 ppm. 
04521C (DCN5731)

Teledyne API - Model 200EH/EM Operation Manual  Theory of Operation 
 205 
10.3.8. OZONE SUPPLY AIR FILTER 
The M200EH/EM uses ambient air as the supply gas for the O3 generator and may produce a variety of 
byproducts.  Small amounts of water, ammonia and various sulfur oxides can combine to create ammonium 
sulfate, ammonium nitrate, nitric acid and other compounds.  Whereas sulfates and nitrates can create powdery 
residues inside the reaction cell causing sensitivity drift, nitric acid is a very aggressive compound, which can 
deteriorate the analyzer’s components.  In order to remove these chemical byproducts from the O3 gas stream, 
the output of the O3 generator flows through a special filter between the generator and the reaction cell. 
Any NOX that may be produced in the generator (from reaction of O2 or O3 and N2 in the air) and may cause an 
artifact in the measurement, is calibrated out through the Auto-zero functionality, which checks the background 
signal of the O3 stream only once per minute. 
10.3.9. OZONE SCRUBBER 
Even though ozone is unstable and typically reacts to form O2, the break-down is not quite fast enough to ensure 
that it is completely removed from the exhaust gas stream of the M200EH/EM by the time the gas exits the 
analyzer.  Due to the high toxicity and reactivity of O3, a special catalytic ozone scrubber is used to remove all of 
the O3 exiting the reaction cell.  Besides its efficient destruction of O3, this catalyst does not produce any toxic or 
hazardous gases as it only converts ozone to oxygen. 
The O3 scrubber is located inside the NO2 converter housing next to the NO2 converter in order to utilize residual 
heat given of by the converter heater.  Even though the catalyst is 100% efficient at scrubbing ozone at room 
temperature, heating it significantly reduces the necessary residence time (the amount of time the gas must be 
in contact with the catalyst) for 100% efficiency and full efficiency can be maintained at higher gas flow rates.  As 
this is a true catalytic converter, there are no maintenance requirements as would be required for charcoal-
based scrubbers. 
A certain amount of fine, black dust may exit the catalyst, particularly if the analyzer is subjected to sudden 
pressure drops (for example, when disconnecting the running pump without letting the analyzer properly and 
slowly equilibrate to ambient pressure).  To avoid the dust from entering the reaction cell or the pump, the 
scrubber is equipped with sintered stainless steel filters of 20 µm pore size on either end and on some models, 
an additional dust filter may be attached to the exhaust port. 
04521C (DCN5731)

Theory of Operation  Teledyne API - Model 200EH/EM Operation Manual 
206   
10.3.10. PNEUMATIC SENSORS 
NOTE 
The M200EH/EM displays all pressures in inches of mercury absolute (in-Hg-A), i.e.  
absolute pressure referenced against zero (a perfect vacuum). 
The M200EH/EM uses three pneumatic sensors to verify gas streams.  These sensors are located on a printed 
circuit assembly, called the pneumatic pressure/flow sensor board, located just behind the sensor assembly. 
10.3.10.1. Vacuum Manifold 
The vacuum manifold is the central exit port for all analyzer pneumatics.  All gas streams of the analyzer exit 
through this assembly and connect to the instrument’s pump.  Figure 10-10-14 shows the standard 
configuration.  Configurations will vary depending on the optional equipment that is installed.  An IZS option, for 
example, will add another FT8 connector and orifice assembly to the manifold, an optional sample dryer may 
add a Tee-fitting so that two ¼” tubes can be connected to the same port.   
At this time, the vacuum manifold does not yet support the orifice holder shown in Figure  9-6.  To exchange the 
critical orifice installed in the vacuum manifold, the user needs to either blow the orifice out with reversed 
pressure or remove the entire manifold for this task.  However, orifices installed in the vacuum manifold should 
not have to be cleaned under normal circumstances. 
Figure 10-10-14: Vacuum Manifold 
10.3.10.2. Sample Pressure Sensor 
An absolute pressure transducer connected to the input of the NO/NOX valve is used to measure the pressure of 
the sample gas before it enters the analyzer’s reaction cell.  This is the “upstream” pressure mentioned above, 
which is used to compute sample flow rate.  In conjunction with the vacuum pressure sensor, it is also used to 
validate the critical flow condition (2:1 pressure ratio) through the sample gas critical flow orifice (Section 10.3.3). 
 If the temperature/pressure compensation (TPC) feature is turned on (Section 10.7.3), the output of this sensor 
is also used to supply pressure data for that calculation. 
The actual pressure value is viewable through the analyzer’s front panel display as the test function SAMP.  The 
flow rate of the sample gas is displayed as SAMP FLW. 
04521C (DCN5731)

Teledyne API - Model 200EH/EM Operation Manual  Theory of Operation 
 207 
10.3.10.3. Vacuum Pressure Sensor 
An absolute pressure transducer connected to the exhaust manifold is used to measure the pressure 
downstream from and inside the instrument’s reaction cell.  The output of the sensor is used by the CPU to 
calculate the pressure differential between the gas upstream of the reaction cell and the gas downstream from it 
and is also used as the main diagnostic for proper pump operation.  If the ratio between the upstream pressure 
and the downstream pressure falls below 2:1, a warning message (SAMPLE FLOW WARN) is displayed on the 
analyzer’s front panel (Section6.2.2) and the sample flow rate will display XXXX instead of an actual value.  If 
this pressure exceeds 10 in-Hg-A, an RCEL PRESSURE WARNING Is issued, even though the analyzer will 
continue to calculate a sample flow up to ~14 in Hg.   
Also, if the temperature/pressure compensation (TPC) feature is turned on (Section 10.7.3), the output of this 
sensor is used to supply pressure data for that calculation.  This measurement is viewable through the 
analyzer’s front panel as the test function RCEL. 
10.3.10.4. O3 Supply Air Flow Sensor 
A mass flow meter connected between the Perma Pure® dryer and the O3 generator measures the flow rate of 
O3 supply air through the analyzer.  This information is used to validate the O3 gas flow rate.  If the flow rate 
exceeds ±15% of the nominal flow rate (80 cm³/min), a warning message OZONE FLOW WARNING is 
displayed on the analyzer’s front panel (Section 6.2.2) and the O3 generator is turned off.  As second warning, 
OZONE GEN OFF, is displayed.  This flow measurement is viewable through instrument’s front panel display as 
the test function OZONE FL. 
10.3.11. DILUTION MANIFOLD 
Certain applications require to measure NOX in sample gases that do not contain any oxygen.  However, the 
molybdenum NO2 converter requires a minimum amount of oxygen to operate properly and to ensure constant 
conversion efficiency.  For these special applications, the M200E analyzer may be equipped with a dilution 
manifold (Figure 10-10-15) to provide the instrument with an internal sample stream that contains about 2.5% 
O2.  This manifold is mounted between converter housing and vacuum manifold on a small mounting bracket.  If 
the dilution manifold is to be mounted in the M200EH/EM analyzer, it will fit on the back of the shown bracket as 
the front of the bracket is occupied by the bypass manifold.   
The manifold is equipped with two orifice holders that control the flow of the O2-free sample gas and the bleeds 
in a small amount of zero air before the combined sample stream goes to the NO/NOX valve for measurement.  
The zero air is produced by an external zero air scrubber cartridge, mounted on the rear panel (Figure 3-2 and 
)LJXUH).   
The dilution manifold is not temperature controlled, although the residual heat of the NO2 converter housing 
provides some temperature stability.  Tight temperature stability is not critical to the dilution application. 
04521C (DCN5731)

Teledyne API - Model 200EH/EM Operation Manual  Theory of Operation 
 209 
10.4. ELECTRONIC OPERATION 
Figure 10-10-16 shows a block diagram of the major electronic components of the M200EH/EM. 
Back Panel 
Connectors 
Optional 
Ethernet 
Interface 
Pneumatic 
Sensor 
Board 
Sample 
Pressure 
Sensor 
Vacuum 
Pressure 
Sensor 
O3 Flow Sensor 
Analog Outputs 
Status Outputs:  
1 – 8  
Control Inputs:  
1 – 6  
PC 104
CPU Card 
Disk On 
Chip 
Flash Chip
RS–232 ONLY 
RS–232 or RS–485 
Power-Up 
Circuit 
I2C   Bus 
Analog 
Sensor     Inputs 
Box 
Temp 
Thermistor 
Interface 
REACTION CELL 
TEMPERATURE 
MOLYBDENUM CONVERTER
TEMPERATURE 
PMT 
Temperature 
Sensor 
A1 
A2 
A3 
Optional 
4-20 mA  
MOTHER 
BOARD 
A/D 
Converter(
V/F) 
PC 104 
Bus 
External 
Digital I/O) 
COM1
Analog 
Outputs  
(D/A) 
Keybd & 
Display 
RELAY
BOARD 
I
2
C Status 
LED 
PUMP 
(Externally Powered) 
A4 
COM2 
CPU STATUS 
LED 
NO/NOx 
Valve 
IZS OPTION 
PERMEATION TUBE 
TEMPERATURE 
Autozero 
Valve 
Sample Cal 
Valve Option 
Option 
IZS Valve 
Option 
Reaction Cell 
Heater 
Molybdenum 
Converter Heater 
IZS Option 
Permeation Tube  
Heater 
PMT TEC 
PMT 
MOLYBDENUM CONVERTER 
 TEMPERATURE  SIGNAL 
TEC Drive 
PCA 
Internal 
Digital I/O 
ELECTRIC TEST CONTROL 
OPTIC TEST CONTROL 
PMT OUTPUT (PMT DET) 
O2 Sensor 
Option 
HIGH VOLTAGE POWER SUPPLY LEVEL 
PMT TEMPERATURE 
PMT 
PREAMP PCA  
O2 OPTION 
TEMPERATURE 
Figure 10-10-16:  M200EH/EM Electronic Block Diagram 
The core of the analyzer is a microcomputer (CPU) that controls various internal processes, interprets data, 
calculates data, and reports results using specialized firmware developed by Teledyne Instruments.  It 
communicates with the user, receives data from and issues commands to a variety of peripheral devices through 
the motherboard, the main printed circuit assembly on the rear panel (Figure 3-1). 
04521C (DCN5731)

Theory of Operation  Teledyne API - Model 200EH/EM Operation Manual 
210   
10.4.1. CPU 
The CPU is a low power (5 VDC, 0.8A max), high performance, 386-based microcomputer running a version of 
the DOS operating system.  Its operation and assembly conform to the PC-104 specification, version 2.3 for 
embedded PC and PC/AT applications.  It has 2 MB of DRAM memory on board and operates at 40 MHz clock 
rate over an internal, 32-bit data and address bus.  Chip to chip data handling is performed by two 4-channel, 
direct memory access (DMA) devices over data busses of either 8-bit or 16-bit bandwidth.  The CPU supports 
both RS-232 and RS-485 serial protocols.  Figure 10-10-17 shows the CPU board. 
  The CPU communicates with the user and the outside world in a variety of ways: 
  Through the analyzer’s keyboard and vacuum fluorescence display over a clocked, digital, serial I/O bus 
using the I2C protocol (read I-square-C bus) 
  RS-232 and/or RS-485 serial ports (one of which can be connected to an Ethernet converter) 
  Various analog voltage and current outputs 
  Several digital I/O channels 
Figure 10-10-17:  M200EH/EM CPU Board Annotated 
Finally, the CPU issues commands (also over the I2C bus) to a series of relays and switches located on a 
separate printed circuit assembly, the relay board (located in the right rear of the chassis on its own mounting 
bracket) to control the function of heaters and valves.  The CPU includes two types of non-volatile data storage, 
one disk-on-chip and one or two flash chips. 
04521C (DCN5731)

Teledyne API - Model 200EH/EM Operation Manual  Theory of Operation 
 211 
10.4.1.1. Disk On Chip 
Technically, the disk-on-chip is an EEPROM, but appears to the CPU as, behaves as, and performs the same 
functions in the system as an 8 mb disk drive, internally labeled as DOS drive C:\.  It is used to store the 
computer’s operating system files, the Teledyne Instruments firmware and peripheral files, and the operational 
data generated by the analyzer’s internal data acquisition system (iDAS - Sections 10.7.5 and 6.7). 
10.4.1.2. Flash Chip 
The flash chip is another, smaller EEPROM with about 64 kb of space, internally labeled as DOS drive B:\.  The 
M200EH/EM CPU board can accommodate up to two EEPROM flash chips.  The M200EH/EM standard 
configuration is one chip with 64 kb of storage capacity, which is used to store the analyzer configuration as 
created during final checkout at the factory.  Separating these data onto a less frequently accessed chip 
significantly decreases the chance of data corruption through drive failure. 
In the unlikely event that the flash chip should fail, the analyzer will continue to operate with just the DOC.  
However, all configuration information will be lost, requiring the unit to be recalibrated. 
10.4.2. SENSOR MODULE, REACTION CELL 
Electronically, the M200EH/EM sensor assembly (see Figure 9-6) consists of several subassemblies with 
different tasks: to detect the intensity of the light from the chemiluminescence reaction between NO and O3 in 
the reaction cell, to produce a current signal proportional to the intensity of the chemiluminescence, to control 
the temperature of the PMT to ensure the accuracy and stability of the measurements and to drive the high 
voltage power supply that is needed for the PMT.  The individual functions are described individually below, 
Section 11.6.6 shows the sensor assembly and its components. 
10.4.2.1. Reaction Cell Heating Circuit 
The stability of the chemiluminescence reaction between NO and O3 can be affected by changes in the 
temperature and pressure of the O3 and sample gases in the reaction cell.  In order to reduce temperature 
effects, the reaction cell is maintained at a constant 50 C, just above the high end of the instrument’s operation 
temperature range. 
Two AC heaters, one embedded into the bottom of the reaction cell, the other embedded directly above the 
chamber’s exhaust fitting, provide the heat source.  These heaters operate off of the instrument’s main AC 
power and are controlled by the CPU through a power relay on the relay board (Section 10.4.7).  A thermistor, 
also embedded in the bottom of the reaction cell, reports the cell’s temperature to the CPU through the 
thermistor interface circuitry of the motherboard (Section 0). 
04521C (DCN5731)

Theory of Operation  Teledyne API - Model 200EH/EM Operation Manual 
212   
10.4.3. PHOTO MULTIPLIER TUBE (PMT) 
The M200EH/EM uses a photo multiplier tube (PMT) to detect the amount of chemiluminescence created in the 
sample chamber. 
PMT Housing End Plate 
This is the entry to the PMT Exchange
PMT Preamp PCA 
High voltage Power Supply 
(HVPS) 
PMT 
PMT Cold Block 
Connector to PMT 
Pre Amp PCA 
12V Power 
Connector 
Cooling Fan 
Housing 
TEC Driver PCA 
PMT Heat Exchange Fins
Li
g
ht from Reaction 
Chamber shines 
throu
g
h hole in side
of  Cold Block 
Insulation Gasket 
PMT Power Supply 
& Aux. Signal 
Connector 
PMT Output 
Connector 
Thermo-Electric Cooler 
(TEC) 
PMT Temperature 
Senso
r
O-Test LED 
Figure 10-10-18:  PMT Housing Assembly  
A typical PMT is a vacuum tube containing a variety of specially designed electrodes.  Photons from the reaction 
are filtered by an optical high-pass filter, enter the PMT and strike a negatively charged photo cathode causing it 
to emit electrons.  A high voltage potential across these focusing electrodes directs the electrons toward an 
array of high voltage dynodes.  The dynodes in this electron multiplier array are designed so that each stage 
multiplies the number of emitted electrons by emitting multiple, new electrons.  The greatly increased number of 
electrons emitted from one end of electron multiplier are collected by a positively charged anode at the other 
end, which creates a useable current signal.  This current signal is amplified by the preamplifier board and then 
reported to the motherboard. 
Figure 10-10-19:  Basic PMT Design  
04521C (DCN5731)

Teledyne API - Model 200EH/EM Operation Manual  Theory of Operation 
 213 
A significant performance characteristic of the PMT is the voltage potential across the electron multiplier.  The 
higher the voltage, the greater is the number of electrons emitted from each dynode of the electron multiplier, 
making the PMT more sensitive and responsive to small variations in light intensity but also more noisy (dark 
noise).  The gain voltage of the PMT used in the M200EH/EM is usually set between 450 V and 800 V.  This 
parameter is viewable through the front panel as test function HVPS (see Section 6.2.1).  For information on 
when and how to set this voltage, see Section 11.6.3.8. 
The PMT is housed inside the PMT module assembly (see Figure 10-18).  This assembly also includes the high 
voltage power supply required to drive the PMT, an LED used by the instrument’s optical test function, a 
thermistor that measures the temperature of the PMT and various components of the PMT cooling system 
including the thermo-electric cooler (TEC). 
10.4.4. PMT COOLING SYSTEM. 
The performance of the analyzer’s PMT is significantly affected by temperature.  Variations in PMT temperature 
are directly reflected in the signal output of the PMT.  Also the signal to noise ratio of the PMT output is radically 
influenced by temperature as well.  The warmer The PMT is, the noisier its signal becomes until the noise 
renders the concentration signal useless.  To alleviate this problem a special cooling system exists that 
maintains the PMT temperature at a stable, low level 
TEC 
Control 
PCA 
PMT Preamp
PCA 
Thermistor 
out
p
uts tem
p
 of
cold block to 
preamp PCA 
Preamp PCA sends 
buffered and 
amplified thermistor 
signal to TEC PCA 
TEC PCA sets 
appropriate 
drive voltage 
for cooler 
Heat form PMT is absorbed
by the cold block and 
transferred to the heat sink
via the TEC then bled off 
into the cool air stream. 
PMT
Cold Block
Heat Sink 
Cooling Fan
ThermoElectric Cooler
Figure 10-10-20:  PMT Cooling System 
10.4.4.1. TEC Control Board 
The TEC control printed circuit assembly is located ion the sensor housing assembly, under the slanted shroud, 
next to the cooling fins and directly above the cooling fan.  Using the amplified PMT temperature signal from the 
PMT preamplifier board (see Section 10.4.5), it sets the drive voltage for the thermoelectric cooler.  The warmer 
the PMT gets, the more current is passed through the TEC causing it to pump more heat to the heat sink. 
A red LED located on the top edge of this circuit board indicates that the control circuit is receiving power.  Four 
test points are also located at the top of this assembly.  For the definitions and acceptable signal levels of these 
test points see Chapter 11. 
04521C (DCN5731)

Theory of Operation  Teledyne API - Model 200EH/EM Operation Manual 
214   
10.4.5. PMT PREAMPLIFIER 
The PMT preamplifier board amplifies the PMT signal into a useable analog voltage (PMT) that can be 
processed by the motherboard into a digital signal to be used by the CPU to calculate the NO, NO2 and NOx 
concentrations of the gas in the sample chamber.   
The output signal of the PMT is controlled by two different adjustments.  First, the voltage across the electron 
multiplier array of the PMT is adjusted with a set of two hexadecimal switches.  Adjusting this voltage directly 
affects the HVPS voltage and, hence, the signal from the PMT.  Secondly, the gain of the amplified signal can 
further be adjusted through a potentiometer.  These adjustments should only be performed when encountering 
problems with the software calibration that cannot be rectified otherwise.  See Section 11.6.3.8 for this hardware 
calibration. 
To  
Motherboard 
   PMT Preamp PCA 
Low  
Pass Noise 
Filter 
E Test Control 
From CPU 
MUX 
Amp to 
Voltage 
Converter/
Amplifier 
D-A 
Converter
PMT 
Coarse 
Gain Set 
(Rotary 
PMT Fine 
Gain Set 
(Rotary 
Switch) 
PMT 
Signal 
Offset 
E-Test 
Generator 
O-Test 
Generator 
O Test Control 
From CPU 
PMT Temp 
Sensor PMT 
Temperature 
Feedback 
Circuit 
TEC Control 
PCA 
PMT Output
PMT HVPS 
Drive Voltage 
PMT Temp Analog Signal 
to Motherboard 
PMT Output Signal 
(PMT) to Motherboard 
O Test  
LED 
Figure 10-10-21:  PMT Preamp Block Diagram 
The PMT temperature control loop maintains the PMT temperature around 7° C and can be viewed as test 
function PMT TEMP on the front panel (see Section 6.2.1). 
The electrical test (ETEST) circuit generates a constant, electronic signal intended to simulate the output of the 
PMT (after conversion from current to voltage).  By bypassing the detector’s actual signal, it is possible to test 
most of the signal handling and conditioning circuitry on the PMT preamplifier board.  See section 6.9.6 for 
instructions on performing this test. 
The optical test (OTEST) feature causes an LED inside the PMT cold block to create a light signal that can be 
measured with the PMT.  If zero air is supplied to the analyzer, the entire measurement capability of the sensor 
module can be tested including the PMT and the current to voltage conversion circuit on the PMT preamplifier 
board.  See section 6.9.5 for instructions on performing this test. 
04521C (DCN5731)

Teledyne API - Model 200EH/EM Operation Manual  Theory of Operation 
 215 
10.4.6. PNEUMATIC SENSOR BOARD 
The flow and pressure sensors of the M200EH/EM are located on a printed circuit assembly just behind the PMT 
sensor.  Refer to Section 11.5.15 for information on how to test this assembly.  The signals of this board are 
supplied to the motherboard for further signal processing.  All sensors are linearized in the firmware and can be 
span calibrated from the front panel. 
10.4.7. RELAY BOARD 
The relay board is the central switching and power distribution unit of the analyzer.  It contains power relays, 
valve drivers and status LEDs for all heated zones and valves, as well as thermocouple amplifiers, power 
distribution connectors and the two switching power supplies of the analyzer.  The relay board communicates 
with the motherboard over the I2C bus and can be used for detailed trouble-shooting of power problems and 
valve or heater functionality.  See Figure 11-4 for an annotated view of the relay board. 
10.4.7.1. Relay PCA Location and Layout 
Generally the relay PCA is located in the right-rear quadrant of the analyzer and is mounted vertically on the 
back side of the same bracket as the instrument’s DC power supplies, however the exact location of the relay 
PCA may differ from model to model (see Figure 3-1)  
10.4.7.2. Heater Control 
The heater control loop is illustrated in Figure 10-22.  Two T/C inputs can be configured for either type-T or type-
K thermocouples.  Additionally:  
  Both T/C’s can be configured as either grounded or ungrounded thermocouples. 
  Standard configuration of the both type of thermocouples is 10 mV/°C.  In order to accommodate the 
M200EH’s Mini High-Con converter option, a type-K; 5mV/°C output configuration has been added.   
Thermistor(s) – Low Temperature Sensing:
(e.g. Sample Chamber  and Reaction 
Cell temperatures)
RELAY PCA
DC 
Control 
Logic
Solid State 
AC Relays
Preamplifiers 
and Signal 
Conditioning
MOTHER BOARD
A/D 
Converter
(V/F)
CPU
Themocouple(s)
(High Temperature Sensing; 
e.g. Moly and HiCon 
Converter temperatures) 
AC HEATERSDC HEATERS
THERMOCOUPLE 
CONFIGURATION 
JUMPER 
(JP5) 
Cold Junction 
Compensation
Figure 10-10-22: Heater Control Loop Block Diagram. 
04521C (DCN5731)

Theory of Operation  Teledyne API - Model 200EH/EM Operation Manual 
216   
10.4.7.3. Thermocouple Inputs and Configuration Jumper (JP5) 
Although the relay PCA supports two thermocouple inputs, the current M200EH/EM series analyzers only utilize 
one.  By default, this single thermocouple input is plugged into the TC1 input (J15).  TC2 (J16) is currently not 
used.  See Figure 11-4 for location of J15 and J16 
Table 10-4:  Thermocouple Configuration Jumper (JP5) Pin-Outs 
TC INPUT  JUMPER PAIR  DESCRIPTION  FUNCTION 
1 – 11 Gain Selector 
Selects preamp gain factor for J or K TC 
  - IN   = J TC gain factor 
  - OUT = K TC gain factor 
2 – 12  Output Scale Selector 
Selects preamp gain factor for J or K TC 
  - IN   = 5 mV / °C 
  - OUT = 10 mV / °C 
3 – 13  Type J Compensation  When present, sets Cold Junction 
Compensation for J type Thermocouple 
4 – 14  Type K Compensation  When present, sets Cold Junction 
Compensation for K type Thermocouple 
TC1 
5 – 15  Termination Selector 
Selects between Isolated and grounded TC 
  - IN   = Isolate TC 
  - OUT = Grounded TC 
6 – 16 Gain Selector  Same as Pins 1 – 11 above. 
7 – 17  Output Scale Selector  Same as Pins 2 – 12 above. 
8 – 18  Type J Compensation  Same as Pins 3 – 13 above. 
9 – 19  Type K Compensation  Same as Pins 4 – 14 above. 
TC2 
10 – 20  Termination Selector  Same as Pins 5 – 15 above. 
 TC2 
TC1 
Input Gain Selector 1 – 11
Type J Compensation 4 – 14
Output Scale Selector 2 – 12
Type J Compensation 3 – 13
Termination Selector 5 – 15
Input Gain Selector 6 – 16
Type J Compensation 9 – 19
Output Scale Selector 7 – 17
Type J Compensation 8 – 18
Termination Selector 10 – 20
Figure 10-10-23:  Thermocouple Configuration Jumper (JP5) Pin-Outs 
04521C (DCN5731)

Teledyne API - Model 200EH/EM Operation Manual  Theory of Operation 
 217 
Table 10-5:  Typical Thermocouple Settings For M200E Series Analyzers 
TC  
TYPE 
TERMINATION 
TYPE 
OUTPUT 
SCALE TYPE 
JUMPER 
BETWEEN 
PINS 
USED ON  JUMPER 
COLOR 
INPUT TC1 (J15) 
K  GROUNDED  5mV / °C  2 – 12 
4 – 14  M200EH/EM with Mini HiCon Converter  BROWN 
K  ISOLATED  5mV / °C 
2 – 12 
4 – 14 
5 – 15  
M200EH/EM with Mini HiCon Converter  GREY 
K  ISOLATED  10mV / °C  4 – 14 
5 – 15  
M200EH/EM models with Moly 
Converter  PURPLE 
J  ISOLATED  10mV / °C 
1 – 11 
3 – 13 
5 – 15  
M200EH/EM models with Moly 
Converter  RED 
J  GROUNDED  10mV / °C  1 – 11 
3 – 13 
M200EH/EM models with Moly 
Converter  GREEN 
10.4.7.4. Valve Control 
The relay board also hosts two valve driver chips, each of which can drive up four valves.  The main valve 
assembly in the M200EH/EM is the NO/NOX - Auto-zero solenoid valve component mounted right in front of the 
NO2 converter housing.  These two valves are actuated with 12 V supplied from the relay board and driven by 
the CPU through the I2Z bus. 
A second set of valves may be installed if the zero/span valve or the IZS option is enabled in the analyzer.  
Specialty manifold valves may be present in the analyzer. 
04521C (DCN5731)

Theory of Operation  Teledyne API - Model 200EH/EM Operation Manual 
218   
10.4.8. STATUS LEDS & WATCH DOG CIRCUITRY 
Thirteen LEDs are located on the analyzer’s relay board to indicate the status of the analyzer’s heating zones 
and valves as well as a general operating watchdog indicator.  Table 11-2 shows the states of these LEDs and 
their respective functionality. 
D3 (Yellow) – NO2 Converter Heate
r
D4 (Yellow) – Manifold Heate
r
D2 (Yellow) – Reaction Cell Heate
r
D5(Yellow) 
D6 (Yellow) – O2 Sensor Heate
r
D7 (Green) – Zero / Span Val
v
D8 (Green) –  Sample / Cal 
D9 (Green ) – Auto / 
Z
D10 (Green) – NO
x
D1 (RED) 
Watchdog 
Indicator 
Figure 10-10-24:   Status LED Locations – Relay PCA  
10.4.8.1. Watchdog Indicator (D1) 
The most important of the status LED’s on the relay board is the red I1C Bus watch-dog LED.  It is controlled 
directly analyzer’s CPU over the I2C bus.  Special circuitry on the relay PCA watches the status of D1.  Should 
this LED ever stay ON or OFF for 30 seconds, indicating that the CPU or I2C bus has stopped functioning, this 
Watchdog Circuit automatically shuts all valves and turn off all heaters and lamps.   
04521C (DCN5731)

Teledyne API - Model 200EH/EM Operation Manual  Theory of Operation 
 219 
10.4.9. MOTHERBOARD 
This is the largest electronic assembly in the analyzer and is mounted to the rear panel as the base for the CPU 
board and all I/O connectors.  This printed circuit assembly provides a multitude of functions including A/D 
conversion, digital input/output, PC-104 to I2C translation, temperature sensor signal processing and is a pass 
through for the RS-232 and RS-485 signals. 
10.4.9.1. A to D Conversion 
Analog signals, such as the voltages received from the analyzer’s various sensors, are converted into digital 
signals that the CPU can understand and manipulate by the analog to digital converter (A/D).Under the control of 
the CPU, this functional block selects a particular signal input and then coverts the selected voltage into a digital 
word.   
The A/D consists of a voltage-to-frequency (V-F) converter, a programmable logic device (PLD), three 
multiplexers, several amplifiers and some other associated devices.  The V-F converter produces a frequency 
proportional to its input voltage.  The PLD counts the output of the V-F during a specified time period, and sends 
the result of that count, in the form of a binary number, to the CPU. 
The A/D can be configured for several different input modes and ranges but in the is used in uni-polar mode with 
a +5V full scale.  The converter includes a 1% over and under-range.  This allows signals from -0.05V to +5.05V 
to be fully converted. 
For calibration purposes, two reference voltages are supplied to the A/D converter: Reference ground and 
+4.096 VDC.  During calibration, the device measures these two voltages, outputs their digital equivalent to the 
CPU.  The CPU uses these values to compute the converter’s offset and slope and uses these factors for 
subsequent conversions.  See Section 6.13.5.4 for instructions on performing this calibration. 
10.4.9.2. Sensor Inputs  
The key analog sensor signals are coupled to the A/D converter through the master multiplexer from two 
connectors on the motherboard.  Terminating resistors (100 kΩ ) on each of the inputs prevent cross-talk 
between the sensor signals. 
PMT DETECTOR OUTPUT: This signal, output by the PMT preamp PCA, is used in the computation of the NO, 
NO2 and NOx concentrations displayed at the top right hand corner of the front panel display and output through 
the instruments analog outputs and COMM ports.   
PMT HIGH VOLTAGE POWER SUPPLY LEVEL: This input is based on the drive voltage output by the PMT 
pram board to the PMT’s high voltage power supply (HVPS).  It is digitized and sent to the CPU where it is used 
to calculate the voltage setting of the HVPS and stored in the instruments memory as the test function HVPS.  
HVPS is viewable as a test function (see Section 6.2.1) through the analyzer’s front panel. 
PMT TEMPERATURE: This signal is the output of the thermistor attached to the PMT cold block amplified by the 
PMT temperature feedback circuit on the PMT preamp board.  It is digitized and sent to the CPU where it is used 
to calculate the current temperature of the PMT. 
This measurement is stored in the analyzer.  Memory as the test function PMT TEMP and is viewable as a test 
function (see Section 6.2.1) through the analyzer’s front panel. 
04521C (DCN5731)

Theory of Operation  Teledyne API - Model 200EH/EM Operation Manual 
220   
NO2 CONVERTER TEMPERATURE:  This parameter is measured with a Type-K thermocouple attached to the 
NO2 converter heater and its analog signal is amplified by the circuitry on the relay board.  It is sent to the CPU 
and then digitized and is used to calculate the current temperature of the NO2 converter.  It is also stored in the 
iDAS and reported as test function MOLY TEMP. 
SAMPLE GAS PRESSURE: This is measured upstream of the reaction cell, stored in the iDAS and reported as 
SAMPLE.  The vacuum gas pressure is measured downstream of the reaction cell and is stored in the iDAS and 
reported as RCEL.  For more information on these sensor’s functions see Section 10.3.10. 
O3 GAS FLOW This sensor measures the gas flow upstream of the ozone generator, stored in the iDAS and 
reported as test function OZONE FL.  For more information on this sensor’s function see Section 10.3.10. 
10.4.9.3. Thermistor Interface 
This circuit provides excitation, termination and signal selection for several negative-coefficient, thermistor 
temperature sensors located inside the analyzer.  They are: 
 REACTION CELL TEMPERATURE SENSOR  A thermistor embedded in the reaction cell manifold.  This 
temperature is used by the CPU to control the reaction cell heating circuit and as a parameter in the 
temperature/pressure compensation algorithm.  This measurement is stored in the analyzer’s iDAS and reported 
as test function RCEL TEMP. 
BOX TEMPERATURE SENSOR: A thermistor is attached to the motherboard.  It measures the analyzer’s inside 
temperature.  This information is stored by the CPU and can be viewed by the user for troubleshooting purposes 
through the front panel display.  It is also used as part of the NO, NOX and NO2 calculations when the 
instrument’s Temperature/Pressure Compensation feature is enabled.  This measurement is stored in the 
analyzer.  Memory as the test function BOX TEMP and is viewable as a test function (Section 6.2.1) through the 
analyzer’s front panel. 
The thermistor inside the PMT cold block as well as the thermistor located on the preamplifier board are both 
converted to analog signals on the preamplifier board before being sent to the motherboard’s A/D converter.   
O2 SENSOR TEMPERATURE:  For instruments with the oxygen sensor option installed, the thermistor 
measuring the temperature of the heating block mounted to the sensor is reported as test function O2 TEMP on 
the front panel.  This temperature is maintained at 50° C. 
10.4.10. ANALOG OUTPUTS 
The analyzer comes equipped with four Analog Outputs: A1, A2, A3 and a fourth that is a spare. 
A1 and A2 Outputs: The first two, A1 and A2 are normally set up to operate in parallel so that the same data can 
be sent to two different recording devices.  While the names imply that one should be used for sending data to a 
chart recorder and the other for interfacing with a datalogger, either can be used for both applications.   
Output Loop-back: All of the functioning analog outputs are connected back to the A/D converter through a 
Loop-back circuit.  This permits the voltage outputs to be calibrated by the CPU without need for any additional 
tools or fixtures (see Section 6.13.5.4) 
04521C (DCN5731)

Teledyne API - Model 200EH/EM Operation Manual  Theory of Operation 
 221 
10.4.11. EXTERNAL DIGITAL I/O 
The external digital I/O performs two functions. 
The STATUS outputs carry logic-level (5V) signals through an optically isolated 8-pin connector on the rear 
panel of the analyzer.  These outputs convey on/off information about certain analyzer conditions such as CONC 
VALID.  They can be used to interface with certain types of programmable devices (Section 6.15.1.1). 
The CONTROL inputs can be initiated by applying 5V DC power from an external source such as a PLC or data 
logger (Section 6.15.1.2).  Zero and span calibrations can be initiated by contact closures on the rear panel. 
10.4.12. I2C DATA BUS 
I2C is a two-wire, clocked, digital serial I/O bus that is used widely in commercial and consumer electronic 
systems.  A transceiver on the motherboard converts data and control signals from the PC-104 bus to I2C.  The 
data are then fed to the keyboard/display interface and finally onto the relay board.   
Interface circuits on the keyboard/display interface and relay board convert the I2C data to parallel inputs and 
outputs.  An additional interrupt line from the keyboard to the motherboard allows the CPU to recognize and 
service key strokes on the keyboard. 
10.4.13. POWER-UP CIRCUIT 
This circuit monitors the +5V power supply during analyzer start-up and sets the analog outputs, external digital 
I/O ports, and I2C circuitry to specific values until the CPU boots and the instrument software can establish 
control. 
04521C (DCN5731)

Theory of Operation  Teledyne API - Model 200EH/EM Operation Manual 
222   
10.5. POWER DISTRIBUTION &CIRCUIT BREAKER 
The analyzer operates in two main AC power ranges: 100-120 VAC and 220-240 VAC (both ± 10%) between 47 
and 63 Hz.  A 5 ampere circuit breaker is built into the ON/OFF switch.  In case of a wiring fault or incorrect 
supply power, the circuit breaker will automatically turn off the analyzer.   
CAUTION 
Should the power circuit breaker trip correct the condition causing 
this situation before turning the analyzer back on. 
SENSOR SUITES
LOGIC DEVICES
(e.g. CPU, I2C bus, 
Keyboard, Display, 
MotherBoard, etc.)
RELAY PCA
ON / OFF 
SWITCH
PS 2 
(+12 VDC)
OPTIONAL 
VALVES
(e.g. Sample/Cal, 
Zero/Spans, etc.)
MODEL SPECIFIC 
VALVES
(e.g. NOX – NO  Valves, 
Auto-zero valves, etc.)
TEC and 
Cooling Fan(s)
PUMP
AC HEATERS
AC HEATERS for 
O2 SENSOR
PS 1 
ANALOG 
SENSORS
(e.g. UV sensors, 
Temp Sensors, 
Flow Sensors, 
PMT HVPS, 
etc.)
Pre-Amplifiers 
& Amplifiers
Sensor Control 
& I/O Logic
Solenoid 
Drivers
 KEY
  AC POWER
  DC POWER
AC 
POWER IN
+5 VDC
±15 VDC
Configuration 
Jumpers
Configuration 
Jumpers
Configuration 
Jumpers
UV Lamp 
P/S
Figure 10-10-25:   Power Distribution Block Diagram 
Under normal operation, the M200EH/EM draws about 1.5 A at 115 V and 2.0 A during start-up. 
04521C (DCN5731)

Teledyne API - Model 200EH/EM Operation Manual  Theory of Operation 
 223 
10.6. COMMUNICATIONS INTERFACE 
The analyzer has several ways to communicate the outside world, see Figure 10-26.  Users can input data and 
receive information directly through the front panel keypad and display.  Direct, two-way communication with the 
CPU is also available by way of the analyzer’s RS232 & RS485 I/O ports (see Section 6.11 and 6.15).  
Alternatively, an Ethernet communication option can be substituted for one of the COMM ports.   
The analyzer can also send status information and data via the eight digital status output lines (see Section 
6.15.1.1) and the three analog outputs (see Section 6.7) located on the rear panel as well as receive commands 
by way of the six digital control inputs also located on the rear pane (see Section 6.15.1.2). 
Figure 10-10-26: Interface Block Diagram 
04521C (DCN5731)

Theory of Operation  Teledyne API - Model 200EH/EM Operation Manual 
224   
10.6.1. FRONT PANEL INTERFACE 
POWER 
FAULT 
CAL 
SAMPLE 
CHEMILUMINESENCE NOx ANALYZER – M200EH 
?? ?? ?? ??????????????????????????????????
MODE FIELD
KEY 
DEFINITIONS 
MESSAGE FIELD CONCENTRATION FIELD 
STATUS 
LED’s 
KEYBOARD 
ON / OFF 
SWITCH 
FASTENERFASTENER 
HINGE 
SAMPLE      A1:NXCNC1=100PPM    NOX=XXX.X 
< TST  TST >  CAL                                     SETUP 
Figure 10-10-27:  M200EH/EM Front Panel Layout 
The most commonly used method for communicating with the M200EH/EM UV Chemiluminescence NOx 
Analyzer is via the instrument’s front panel which includes a set of three status LEDs, a vacuum florescent 
display and a keyboard with 8 context sensitive keys.   
10.6.1.1. Analyzer Status LED’s 
Three LEDS are used to inform the user of the instruments basic operating status  
Table 10-6:  Front Panel Status LED’s 
NAME COLOR STATE  DEFINITION 
SAMPLE  Green 
Off 
On 
Blinking 
Unit is not operating in sample mode, iDAS is disabled. 
Sample Mode active; Front Panel Display being updated, iDAS data being stored. 
Unit is operating in sample mode, front panel display being updated, iDAS hold-off mode is 
ON, iDAS disabled 
CAL  Yellow 
Off 
On 
Blinking 
Auto Cal disabled 
Auto Cal enabled 
Unit is in calibration mode 
FAULT  Red  Off 
Blinking 
No warnings exist 
Warnings exist 
10.6.1.2. Keyboard  
A row of eight keys just below the vacuum florescent display (see Figure 10-27) is the main method by which the 
user interacts with the analyzer.  As the software is operated, labels appear on the bottom row of the display 
directly above each active key, defining the function of that key as it is relevant for the operation being 
performed.  Pressing a key causes the associated instruction to be performed by the analyzer.   
04521C (DCN5731)

Teledyne API - Model 200EH/EM Operation Manual  Theory of Operation 
 225 
Note that the keys do not auto-repeat.  In circumstances where the same key must be activated for two 
consecutive operations, it must be released and re-pressed.   
10.6.1.3. Display 
The main display of the analyzer is a vacuum florescent display with two lines of 40 text characters each.  
Information is organized in the following manner (see Figure 10-27): 
  MODE FIELD: Displays the name of the analyzer’s current operating mode. 
  MESSAGE FIELD: Displays a variety of informational messages such as warning messages, operation 
data and response messages during interactive tasks. 
  CONCENTRATION FIELD: Displays the actual concentration of the sample gas currently being 
measured by the analyzer  
  KEYPAD DEFINITION FIELD: Displays the definitions for the row of keys just below the display.  These 
definitions dynamic, context sensitive and software driven.   
10.6.1.4. Keyboard/Display Interface Electronics 
FRONT PANEL 
Keypad 
Decoder 
Key Press 
Detect 
KEYBOARD 
Beeper 
Sample LED 
(Green) 
Cal LED 
(Yellow) 
Fault LED 
(Red) 
Display Data 
Decoder 
Display Power 
Watchdog 
From 5 VDC 
Power Supply 
I
2
C to Relay Board 
Parallel Data  
2 x 40 CHAR.   VACUUM      
FLUORESCENT DISPLAY 
Display 
Controller 
Display Write 
Clock 
Serial 
Data 
I2C to/from CPU 
Keyboard Interrupt Status Bit 
I2C Interface 
2n
d
Lang. 
Switch 
Maint. 
Switch 
Optional 
Maintenance  
LED 
Figure 10-10-28:  Keyboard and Display Interface Block Diagram 
The keyboard/display interface electronics of the M200EH/EM Analyzer watches the status of the eight front 
panel keys, alerts the CPU when keys are depressed, translates data from parallel to serial and back and 
manages communications between the keyboard, the CPU and the front panel display.  Except for the Keyboard 
interrupt status bit, all communication between the CPU and the keyboard/display is handle by way of the 
instrument’s I2C buss.  The CPU controls the clock signal and determines when the various devices on the bus 
are allowed to talk or required to listen.  Data packets are labeled with addresses that identify for which device 
the information is intended.   
04521C (DCN5731)

Theory of Operation  Teledyne API - Model 200EH/EM Operation Manual 
226   
KEYPAD DECODER 
 Each key on the front panel communicates with a decoder IC via a separate analog line.  When a key is 
depressed the decoder chip notices the change of state of the associated signal; latches and holds the state of 
all eight lines (in effect creating an 8-bit data word); alerts the key-depress-detect circuit (a flip-flop IC); 
translates the 8-bit word into serial data and; sends this to the I2C interface chip.   
KEY-DEPRESS-DETECT CIRCUIT 
This circuit flips the state of one of the inputs to the I2C interface chip causing it to send an interrupt signal to the 
CPU  
I2C INTERFACE CHIP 
  This IC performs several functions: 
  Using a dedicated digital status bit, it sends an interrupt signal alerting the CPU that new data from the 
keyboard is ready to send. 
  Upon acknowledgement by the CPU that it has received the new keyboard data, the I2C interface chip 
resets the key-depress-detect flip-flop. 
  In response to commands from the CPU, it turns the front panel status LEDs on and off and activates 
the beeper. 
  Informs the CPU when the optional maintenance and second language switches have been opened or 
closed (see Chapter 5 for information on these options).   
DISPLAY DATA DECODER 
This decoder translates the serial data sent by the CPU (in TTY format) into a bitmapped image which is sent 
over a parallel data bus to the display. 
DISPLAY CONTROLLER 
This circuit manages the interactions between the display data decoder and the display itself.  It generates a 
clock pulse that keeps the two devices synchronized.  It can also, in response to commands from the CPU turn 
off and/or reset the display.   
Additionally, for analyzers with the optional maintenance switch is installed (See Chapter 5), the display 
controller turns on an LED located on the back of the keyboard interface PCA whenever the instrument is placed 
in maintenance mode. 
DISPLAY POWER WATCHDOG 
The Model 200EH/EM’s display can begin to show garbled information or lock-up if the DC voltage supplied to it 
falls too low, even momentarily.  To alleviate this, a brown-out watchdog circuit monitors the level of the power 
supply and in the event that the voltage level falls below a certain level resets the display by turning it off, then 
back on. 
I2C LINK TO THE RELAY PCA 
While the CPU’s I2C communication with the relay board  is also routed through the keyboard/display interface, 
information passed to and from the relay board via this channel is not recognized by, acted upon or affected by 
the circuitry of the keyboard. 
04521C (DCN5731)

Teledyne API - Model 200EH/EM Operation Manual  Theory of Operation 
 227 
10.7. SOFTWARE OPERATION 
The M200EH/EM NOX analyzer’s core module is a high performance, 386-based microcomputer running a 
version of DOS.  On top of the DOS shell, special software developed by Teledyne Instruments interprets user 
commands from various interfaces, performs procedures and tasks, stores data in the CPU’s memory devices 
and calculates the concentrations of NOX in the sample gas.  Figure 10-10-29 shows a block diagram of this 
software functionality. 
Figure 10-10-29:  Schematic of Basic Software Operation 
04521C (DCN5731)

Theory of Operation  Teledyne API - Model 200EH/EM Operation Manual 
228   
10.7.1. ADAPTIVE FILTER 
The M200EH/EM NOX analyzer software processes sample gas concentration data through a built-in adaptive 
filter.  Unlike other analyzers that average the output signal over a fixed time period, the M200EH/EM averages 
over a defined number of samples, with samples being about 8 seconds apart (reflecting the switching time of 4 
s each for NO and NOX).  This technique is known as boxcar filtering.  During operation, the software may 
automatically switch between two different filters lengths based on the conditions at hand. 
During constant or nearly constant concentrations, the software, by default, computes an average of the last 42 
samples, or approximately 5.6 minutes.  This provides smooth and stable readings and averages out a 
considerable amount of random noise for an overall less noisy concentration reading. 
If the filter detects rapid changes in concentration the filter reduces the averaging to only 6 samples or about 48 
seconds to allow the analyzer to respond more quickly.  Two conditions must be simultaneously met to switch to 
the short filter.  First, the instantaneous concentration must differ from the average in the long filter by at least 50 
ppb.  Second, the instantaneous concentration must differ from the average in the long filter by at least 10% of 
the average in the long filter. 
If necessary, these boxcar filter lengths can be changed between 1 (no averaging) and 1000 samples but with 
corresponding tradeoffs in rise time and signal-to-noise ratio.  Signal noise increases accordingly when in 
adaptive filter mode, but remains within the official M200EH/EM specifications as long as the filter size remains 
at or above 3 samples. 
In order to avoid frequent switching between the two filter sizes, the analyzer has a delay of 120 s before 
switching out of adaptive filter mode, even if the two threshold conditions are no longer met. 
Note that the filter settings in NOX only or NO only  
10.7.2. CALIBRATION - SLOPE AND OFFSET 
Aside from the hardware calibration of the preamplifier board (Section 11.6.5) upon factory checkout, calibration 
of the analyzer is usually performed in software.  During instrument calibration (Chapters 7) the user enters 
expected values for span gas concentration through the front panel keypad and supplies the instrument with 
sample gas of know NO and NOX concentrations.  The readings are then compared to the expected values and 
the software computes values for the new instrument slope and offset for both NO and NOX response.  These 
values are stored in memory for use in calculating the NO, NOX and NO2 concentration of the sample gas.  By 
default, the iDAS stores 200 software calibration settings for documentation, review and data analysis. 
Instrument slope and offset values recorded during the last calibration can be viewed on the front panel.  NO 
SLOPE, NOX SLOPE, NO OFFS and NOX OFFS are four of the test parameters accessible through the <TST 
TST> buttons. 
04521C (DCN5731)

Teledyne API - Model 200EH/EM Operation Manual  Theory of Operation 
 229 
10.7.3. TEMPERATURE/PRESSURE COMPENSATION (TPC) 
The software features a compensation of some temperature and pressure changes critical in the measurement 
of NO and NOX concentration.  When the TPC feature is enabled (default setting), the analyzer divides the value 
of the PMT output signal (PMTDET) by a value called TP_FACTOR.  TP_FACTOR is calculated according to 
the following equation. 
)(
)(
×
)(
(
×
)(
)(7
×
)(
)(
=_ K298
KTEMPBOX
D
Hgin29.92
HginSAMP
C
HginRCEL
Hgin
B
K323
KTEMPRCELL
AFACTORTP  
(Equation 10-5) 
Where A, B, C, D are gain functions.  The four parameters used to compute TP_FACTOR are: 
 RCELL TEMP: The temperature of the reaction cell, measured in K. 
 RCEL: The pressure of the gas in the vacuum manifold, measured in in-Hg-A. 
 SAMP: The pressure of the sample gas before it reaches the reaction cell, measured in in-Hg-A.  This 
measurement is ~1 in-Hg-A lower than atmospheric pressure. 
 BOX TEMP: The temperature inside the analyzer’s case measured in K.  This is typically about 5 K 
higher than room temperature. 
The current value of all four of these measurements are viewable as TEST FUNCTIONS through the 
instrument’s front panel display.   
Note that, as RCEL TEMP,  BOX TEMP and SAMP pressure increase, the value of TP_FACTOR increases 
and, hence, the PMTDET value decreases.  Conversely, increases in the reaction cell pressure (RCEL) 
decrease TP_FACTOR and, hence increase the PMTDET value.  These adjustments are meant to counter-act 
changes in the concentrations caused by these parameters. 
Each of the terms in the above equation is attenuated by a gain function with a numerical value based on a 
preset gain parameter (shown below in CAPITALIZED ITALICS) normalized to the current value of the 
parameter being attenuated.  The gain functions A, B, C and D are defined as: 
]__×)1
)(323
)(_
[(+1= GAINTPCRCTEMP
K
Ktemprcell
A 
(Equation 10-6) 
]__×)1
)("_
)("5
[(+1= GAINTPCRCPRESS
Hgpressurercell
Hg
B 
(Equation 10-7) 
]__×)1
)(323
)(_
[(+1= GAINTPCSPRESS
K
Ktemprcell
C 
(Equation 10-8) 
]__×)1
)(298
)(_
[(+1= GAINTPCBXTEMP
K
Ktempbox
D 
(Equation 10-9) 
The preset gain parameters are set at the factory and may vary from analyzer to analyzer.  Section 6.12 
describes the method for enabling/disabling the TPC feature.   
04521C (DCN5731)

Theory of Operation  Teledyne API - Model 200EH/EM Operation Manual 
230   
10.7.4. NO2 CONVERTER EFFICIENCY COMPENSATION 
Over time, the molybdenum in the NO2 converter oxidizes and looses its original capacity of converting NO2 into 
NO, eventually resulting in a decreased converter efficiency (CE).  Even though we recommend to replace the 
converter if CE drops below 96%, the analyzer’s firmware allows adjusting minor deviations of the CE from 1.000 
and enables reporting the true concentrations of NO2 and NOX.  Converter efficiency is stored in the instrument’s 
memory as a decimal fraction that is multiplied with the NO2 and NOX measurements to calculate the final 
concentrations for each.  Periodically, this efficiency factor must be measured and - if it has changed from 
previous measurements - entered into the analyzer’s memory (Section 7.1.5).   
10.7.5. INTERNAL DATA ACQUISITION SYSTEM (IDAS) 
The iDAS is designed to implement predictive diagnostics that stores trending data for users to anticipate when 
an instrument will require service.  Large amounts of data can be stored in non-volatile memory and retrieved in 
plain text format for further processing with common data analysis programs.  The iDAS has a consistent user 
interface among all Teledyne Instruments A- and E-series instruments.  New data parameters and triggering 
events can be added to the instrument as needed.  Section 6.7 describes the iDAS and its default configuration 
in detail, Chapter 8 shows the parameters that can be used for predictive diagnostics. 
Depending on the sampling frequency and the number of data parameters, the iDAS can store several months 
of data, which are retained even when the instrument is powered off.  However, if new firmware or a new iDAS 
configuration are uploaded to the analyzer, we recommend retrieving data before doing so to avoid data loss.  
The iDAS permits users to access the data through the instrument’s front panel or the remote interface.  The 
latter can automatically report stored data for further processing.  APICOM, a user-friendly remote control 
program is the most convenient way to view, retrieve and store iDAS data (Section 6.15.2.8) 
USER NOTES: 
04521C (DCN5731)

Teledyne API - Model 200EH/EM Operation Manual  Troubleshooting & Repair 
 231 
11. TROUBLESHOOTING & REPAIR 
This section contains a variety of methods for identifying and solving performance problems with the analyzer. 
NOTE 
The operations outlined in this chapter must be performed by qualified 
maintenance personnel only. 
CAUTION 
Risk of electrical shock.  Some operations need to be carried out with 
the analyzer open and running.  Exercise caution to avoid electrical 
shocks and electrostatic or mechanical damage to the analyzer.  Do not 
drop tools into the analyzer or leave those after your procedures.  Do 
not shorten or touch electric connections with metallic tools while 
operating inside the analyzer.  Use common sense when operating 
inside a running analyzer. 
11.1. GENERAL TROUBLESHOOTING 
The analyzer has been designed so that problems can be rapidly detected, evaluated and repaired.  During 
operation, the analyzer continuously performs diagnostic tests and provides the ability to evaluate its key 
operating parameters without disturbing monitoring operations. 
A systematic approach to troubleshooting will generally consist of the following five steps: 
  Note any warning messages and take corrective action as necessary. 
  Examine the values of all TEST functions and compare them to factory values.  Note any major 
deviations from the factory values and take corrective action. 
  Use the internal electronic status LED’s to determine whether the electronic communication channels 
are operating properly.  Verify that the DC power supplies are operating properly by checking the 
voltage test points on the relay board.  Note that the analyzer’s DC power wiring is color-coded and 
these colors match the color of the corresponding test points on the relay board. 
  Suspect a leak first! Customer service data indicate that the majority of all problems are eventually 
traced to leaks in the pneumatic system of the analyzer (including the external pump), the source of zero 
air or span gases or the sample gas delivery system.  Check for gas flow problems such as clogged or 
blocked internal/external gas lines, damaged seals, punctured gas lines, a damaged pump diaphragm, 
etc. 
  Follow the procedures defined in Section 3.2.4.  to confirm that the analyzer’s vital functions are working 
(power supplies, CPU, relay board, keyboard, PMT cooler, etc.).  See Figure 3-1, Figure 3-2, and Figure 
3-3 for general layout of components and sub-assemblies in the analyzer.  See the wiring interconnect 
diagram (document 04504) and interconnect list (document 04496) in Appendix D. 
04521C (DCN5731)

Troubleshooting & Repair  Teledyne API - Model 200EH/EM Operation Manual 
232   
11.1.1. WARNING MESSAGES 
The most common and/or serious instrument failures will result in a warning message displayed on the front 
panel.  Table A-2 in Appendix A.3 contains a list of warning messages, along with their meaning and 
recommended corrective action. 
It should be noted that if more than two or three warning messages occur at the same time, it is often an 
indication that some fundamental analyzer sub-system (power supply, relay board, motherboard) has failed 
rather than an indication of the specific failures referenced by the warnings.  In this case, a combined-error 
analysis needs to be performed. 
The analyzer will alert the user that a warning is active by displaying the keypad labels MSG and CLR on the 
front panel and a text message in the top center line of the display as shown in this example: 
 SAMPLE           
A
ZERO WARNING            NOX =123.4
< TST  TST >  CAL                         MSG   CLR  SETUP  
The analyzer will also issue a message to the serial port and cause the red FAULT LED on the front panel to 
blink. 
To view or clear a warning messages press: 
 SAMPLE      SYSTEM RESET             NOX = XXX.X
  TEST        CAL          MSG      CLR     SETUP
If warning messages re-appear, 
the cause needs to be found. Do 
not repeatedly clear warnings 
without corrective action. 
Press CLR to clear the current 
warning message. 
If more than one warning is 
active, the next message will 
take its place. 
Once the last warning has been 
cleared, the analyzer returns to 
SAMPLE Mode. 
SAMPLE            A1:NXCNC1=100PPM          NOX=XXX.X  
 < TST  TST >  CAL           MSG      CLR     SETUP
 SAMPLE     SYSTEM RESET                  NOX = XXX.X
 < TST  TST >  CAL           MSG      CLR     SETUP
<TST  TST> keys replaced with 
TEST key. Pressing TEST 
deactivates warning messages 
until new warning(s) are activated. 
MSG indicates that warning 
messages are active.  
All Warning messages are hidden, 
but MSG button appears 
Figure 11-1:  Viewing and Clearing Warning Messages 
11.1.2. FAULT DIAGNOSIS WITH TEST FUNCTIONS 
Besides being useful as predictive diagnostic tools, the TEST functions, viewable from the front panel, can be 
used to isolate and identify many operational problems when combined with a thorough understanding of the 
analyzer’s theory of operation (Chapter 10).  We recommend to use the APICOM remote control program to 
download, graph and archive TEST data for analysis and long-term monitoring of diagnostic data ( Section 
6/15.2.8). 
The acceptable ranges for these test functions are listed in Appendix A-3.  The actual values for these test 
functions on checkout at the factory were also listed in the Final Test and Validation Data Sheet, which was 
shipped with the instrument.  Values outside the acceptable ranges indicate a failure of one or more of the 
analyzer’s subsystems.  Functions with values that are within the acceptable range but have significantly 
changed from the measurements recorded on the factory data sheet may also indicate a failure or a 
04521C (DCN5731)

Teledyne API - Model 200EH/EM Operation Manual  Troubleshooting & Repair 
 233 
maintenance item.  A problem report worksheet has been provided in Appendix C (Teledyne Instruments part 
number 04503) to assist in recording the value of these test functions.  The following table contains some of the 
more common causes for these values to be out of range. 
Table 11-1:  Test Functions - Possible Causes for Out-Of-Range Values 
TEST FUNCTION  INDICATED FAILURE(S) 
NOX STB  Unstable concentrations; leaks 
SAMPLE FL  Leaks; clogged critical flow orifice 
OZONE FL  Leaks; clogged critical flow orifice 
PMT  Calibration off; HVPS problem; no flow (leaks) 
NORM PMT  AutoZero too high 
AZERO  Leaks; malfunctioning NO/NOx or AutoZero valve; O3 air filter cartridge exhausted 
HVPS  HVPS broken; calibration off; preamp board circuit problems 
RCELL TEMP  Malfunctioning heater; relay board communication (I2C bus); relay burnt out 
BOX TEMP  Environment out of temperature operating range; broken thermistor 
PMT TEMP  TEC cooling circuit broken; relay board communication (I2C bus); 12 V power supply 
IZS TEMP (OPTION)  Malfunctioning heater; relay board communication (I2C bus); relay burnt out 
MOLY TEMP  Malfunctioning heater; disconnected or broken thermocouple; relay board communication 
(I2Z bus); relay burnt out; incorrect AC voltage configuration 
RCEL (PRESSURE)  Leak; malfunctioning valve; malfunctioning pump; clogged flow orifices 
SAMP (PRESSURE)  Leak; malfunctioning valve; malfunctioning pump; clogged flow orifices; sample inlet 
overpressure; 
NOX SLOPE  HVPS out of range; low-level (hardware) calibration needs adjustment; span gas 
concentration incorrect; leaks 
NOX OFF  Incorrect span gas concentration; low-level calibration off 
NO SLOPE  HVPS out of range; low-level calibration off; span gas concentration incorrect; leaks 
NO OFFS  Incorrect span gas concentration; low-level calibration off 
TIME OF DAY  Internal clock drifting; move across time zones; daylight savings time? 
11.1.3. USING THE DIAGNOSTIC SIGNAL I/O FUNCTION 
The signal I/O parameters found under the diagnostics (DIAG) menu combined with a thorough understanding of 
the instrument’s theory of operation (Chapter 10) are useful for troubleshooting in three ways: 
  The technician can view the raw, unprocessed signal level of the analyzer’s critical inputs and outputs.   
  All of the components and functions that are normally under instrument control can be manually 
changed. 
  Analog and digital output signals can be manually controlled. 
This allows to systematically observe the effect of these functions on the operation of the analyzer.  Figure 11-2 
shows an example of how to use the signal I/O menu to view the raw voltage of an input signal or to control the 
state of an output voltage or control signal.  The specific parameter will vary depending on the situation. 
04521C (DCN5731)

Troubleshooting & Repair  Teledyne API - Model 200EH/EM Operation Manual 
234   
 SAMPLE         A1:NXCNC1=100PPM       NOX=XXX.X 
 < TST  TST >      CAL                                        SETUP
SETUP X.X        PRIMARY SETUP MENU
 CFG DAS RNGE PASS CLK MORE EXIT
SETUP X.X       SECONDARY SETUP MENU
 COMM VARS DIAG ALRM EXIT
SETUP X.X      ENTER PASSWORD:818
 8  1  8 ENTREXIT
DIAG                          SIGNAL I/O             
   NEXT    ENTR EXIT
DIAG I/O            0) EXT_ZERO_CAL =OFF             
  NEXT  JUMP   ENTR EXIT
DIAG I/O            JUMP TO:0             
0   0      ENTR EXIT
DIAG I/O            JUMP TO:7             
0  7      ENTR EXIT
DIAG AIO           7)  CAL LED=OFF
 PREV  NEXT  JUMP    OFF PRNT EXIT
Enter 07 to Jump 
to Signal 7:
(CAL_LED)
Toggle this Key to 
turn the CAL LED 
ON/OFF
Figure 11-2:  Switching Signal I/O Functions 
04521C (DCN5731)

Teledyne API - Model 200EH/EM Operation Manual  Troubleshooting & Repair 
 235 
11.1.4. STATUS LED’S 
Several color-coded, light-emitting diodes (LED) are located inside the instrument to determine if the analyzer’s 
CPU, I2C communications bus and the relay board are functioning properly. 
11.1.4.1. Motherboard Status Indicator (Watchdog) 
A red LED labeled DS5 in the upper portion of the motherboard (Figure 11-3), just to the right of the CPU board, 
flashes when the CPU is running the main program.  After power-up, DS5 should flash on and off about once per 
second.  If characters are visible on the front panel display but DS5 does not flash then the program files have 
become corrupted.  Contact customer service because it may be possible to recover operation of the analyzer.  
If 30 - 60 seconds after a restart neither DS5 is flashing nor any characters are visible on the front panel display, 
the firmware may be corrupted or the CPU may be defective.  If DS5 is permanently off or permanently on, the 
CPU board is likely locked up and the analyzer should not respond (either with locked-up or dark front panel). 
Figure 11-3:  Motherboard Watchdog Status Indicator 
11.1.4.2. CPU Status Indicator 
The CPU board has two red LEDs, the lower of which is the watchdog timer (the device that pulses the 
motherboard watchdog).  This LED is labeled LED2 and blinks about twice per second (twice as fast as the 
motherboard LED) when operating normally.  LED1 above LED2 should always be on.  However, both CPU 
LEDs only indicate if the CPU is powered up properly and generally working.  The lower LED can continue to 
blink even if the CPU or firmware are locked up. 
11.1.4.3. Relay Board and Status LEDs 
The most important status LED on the relay board is the red I2C Bus watch-dog LED, labeled D1, which 
indicates the health of the I2C communications bus.  This LED is the left-most in LED row 1 in the center of the 
relay board when looking at the electronic components.  If D1 is blinking, then the other LEDs can be used in 
04521C (DCN5731)

Troubleshooting & Repair  Teledyne API - Model 200EH/EM Operation Manual 
236   
conjunction with the DIAG menu I/O functions to test hardware functionality by manually switching devices on 
and off and watching the corresponding LED go on or off.   
Figure 11-4 illustrates the relay board layout including the two rows of LEDs, 
Table 11-2 lists the individual LED functions and the menu tree below shows how to access the manual control 
of the I/O functions.  Note that only some or the LEDs may be functional in your analyzer model; the relay board 
layout is conceptualized for spare, future functionality and is also common to many of the E-series analyzers. 
Power 
Connection 
for DC 
Heaters 
Status LED’s 
(D2 through D16) 
DC Power Supply 
Test Points 
Watchdog 
Status LED (D1) 
(JP5) 
Thermocouple 
Configuration 
Jumpers  
Thermocouple 
Signal Output  
I2C Connector 
Shutter Control 
Connector 
(M100E Series 
Only) 
V
alve Control 
Drivers 
Pump Power  
Output 
(JP7) 
Pump AC   
Configuration 
Jumper 
AC Power  
IN 
AC Heater 
Power Output 
A
C Power Output for 
Optional  IZS Valve 
Heaters & 02 sensors 
(JP6) 
Main AC Heater 
Configuration Jumpers
(JP2) 
AC Configuration Jumpers 
for Optional  IZS Valve 
Heaters & 02Sensors  
Solid State AC 
Power Relays 
(Not Present on 
 P/N 45230100) 
DC Power 
Distribution 
Connectors 
V
alve Option 
Control 
Connector 
(J15) 
TC1 Input 
(J16) 
TC2 Input 
Figure 11-4:  Relay Board PCA 
04521C (DCN5731)

Teledyne API - Model 200EH/EM Operation Manual  Troubleshooting & Repair 
 237 
Table 11-2:  Relay Board Status LEDs 
LED COLOR  FUNCTION  FAULT 
STATUS  INDICATED FAILURE(S) 
LED ROW 1  
D1 Red 
Watchdog Circuit; I2C bus 
operation. 
Continuously 
ON or OFF 
Failed or halted CPU; faulty motherboard, 
keyboard, relay board; wiring between 
motherboard, keyboard or relay board; +5 
V power supply 
D2 Yellow  Relay 0 - reaction cell heater  Continuously 
ON or OFF  Heater broken, thermistor broken 
D3  Yellow  Relay 1 - NO2 converter heater  Continuously 
ON or OFF  Heater broken, thermocouple broken 
D4 Yellow  Relay 2 - manifold heater  Continuously 
ON or OFF  Heater broken, thermistor broken 
D7 1  Green  Valve 0 - zero/span valve status  Continuously 
ON or OFF 
Valve broken or stuck, valve driver chip 
broken 
D8 1  Green  Valve 1 - sample/cal valve status  Continuously 
ON or OFF 
Valve broken or stuck, valve driver chip 
broken 
D9 Green  Valve 2 - auto-zero valve status  Continuously 
ON or OFF 
Valve broken or stuck, valve driver chip 
broken 
D10  Green  Valve 3 - NO/NOx valve status  Continuously 
ON or OFF 
Valve broken or stuck, valve driver chip 
broken 
LED ROW 2  
D5  Yellow  Relay 3 - IZS heater  Continuously 
ON or OFF  Heater broken, thermistor broken 
D6 Yellow 
Relay 4 – (O2 sensor heater 
200EH/EM)  N/A N/A 
D11- 16   Green  Spare  N/A  N/A 
1 Only active for instruments with Z/S valve options installed 
To enter the signal I/O test mode to manually control I/O functions such as valves and heaters, press the 
following keys while observing the relay board LEDs when toggling: 
 SAMPLE         A1:NXCNC1=100PPM       NOX=XXX.X 
 < TST  TST >      CAL                                        SETUP
SETUP X.X        PRIMARY SETUP MENU
 CFG DAS RNGE PASS CLK MORE EXIT
SETUP X.X       SECONDARY SETUP MENU
 COMM VARS DIAG ALRM EXIT
SETUP X.X      ENTER PASSWORD:818
 8  1  8 ENTREXIT
DIAG                          SIGNAL I/O             
   NEXT     ENTR EXIT
DIAG I/O            0) EXT_ZERO_CAL =OFF             
  NEXT  JUMP   ENTR EXIT
DIAG I/O            JUMP TO:0             
0  0      ENTREXIT
DIAG I/O            JUMP TO:25             
0 7      ENTREXIT
DIAG AIO           25) RELAY_WATCHDOG=ON
 PREV  NEXT  JUMP    ON PRNT EXIT
Enter 07 to Jump 
to Signal 7:
(CAL_LED)
Toggle this Key to 
turn the CAL LED 
ON/OFF
See Menu Tree 
A-6 in Appendix 
A.1 for a list of 
I/O Signals
04521C (DCN5731)

Troubleshooting & Repair  Teledyne API - Model 200EH/EM Operation Manual 
238   
11.2. GAS FLOW PROBLEMS 
The M200EH/EM has two main flow paths, the sample flow and the flow of the ozone supply air.  With IZS or 
zero/span valve option installed, there is a third (zero air) and a fourth (span gas) flow path, but either one of 
those is only controlled by critical flow orifices and not displayed on the front panel or stored to the iDAS.  The 
full flow diagrams of the standard configuration and with options installed (Appendix D, document 04574) help in 
trouble-shooting flow problems.  In general, flow problems can be divided into three categories: 
  Flow is too high 
  Flow is greater than zero, but is too low, and/or unstable 
  Flow is zero (no flow) 
When troubleshooting flow problems, it is essential to confirm the actual flow rate without relying on the 
analyzer’s flow display.  The use of an independent, external flow meter to perform a flow check as described in 
Section 6.13.7.5 is essential.   
The flow diagrams found in a variety locations within this manual depicting the M200EH and M200EM in their 
standard configuration and with options installed can help in trouble-shooting flow problems.  For your 
convenience they are colleted here in Sections 11.2.1 (M200EH) and 11.2.2 (M200EM) 
11.2.1. M200EH INTERNAL GAS FLOW DIAGRAMS 
Figure 11-5:  M200EH – Basic Internal Gas Flow 
04521C (DCN5731)

Teledyne API - Model 200EH/EM Operation Manual  Troubleshooting & Repair 
 239 
Figure 11-6:  M200EH – Internal Gas Flow With OPT 50 
Figure 11-7:  M200EH – Internal Gas Flow With OPT 52 
04521C (DCN5731)

Troubleshooting & Repair  Teledyne API - Model 200EH/EM Operation Manual 
240   
 Figure 11-8:  M200EH – Internal Gas Flow With OPT 65 
Figure 11-9:  M200EH – Internal Gas Flow With OPT 50 + OPT 65 
04521C (DCN5731)

Teledyne API - Model 200EH/EM Operation Manual  Troubleshooting & Repair 
 241 
11.2.2. M200EM INTERNAL GAS FLOW DIAGRAMS 
Figure 11-10:  M200EM – Basic Internal Gas Flow 
Figure 11-11:  M200EM – Internal Gas Flow With OPT 50 
04521C (DCN5731)

Troubleshooting & Repair  Teledyne API - Model 200EH/EM Operation Manual 
242   
Figure 11-12:  M200EM – Internal Gas Flow With OPT 52 
 Figure 11-13:  M200EM – Internal Gas Flow With OPT 65 
04521C (DCN5731)

Teledyne API - Model 200EH/EM Operation Manual  Troubleshooting & Repair 
 243 
VACUUM 
PRESSURE 
SENSOR
SAMPLE 
PRESSURE 
SENSOR
O3 FLOW 
SENSOR
FLOW PRESSURE 
SENSOR PCA
INSTRUMENT CHASSIS
PMT
PERMAPURE 
DRYER
NO/NOX
VALVE
AUTOZERO 
VALVE
O3
Scrubber
O3
GENERATOR
O3 
Purifier
PUMP
EXHAUST 
GAS 
OUTLET
Filter
NO2
Converter
BYPASS 
MANIFOLD
SAMPLE 
GAS 
INLET
ZERO GAS 
INLET
SPAN 
GAS 
INLET
EXHAUST MANIFOLD
O2
Sensor
SAMPLE/ CAL 
VALVE
ZERO/SPAN 
VALVE
REACTION 
CELL
Orifice Dia.
0.003" 
Orifice Dia.
0.007" 
Orifice Dia.
0.004" 
Orifice Dia.
0.004" 
NOX Exhaust 
Scrubber
Figure 11-14:  M200EM – Internal Gas Flow With OPT 50 + OPT 65 
11.2.3. ZERO OR LOW FLOW PROBLEMS 
11.2.3.1. Sample Flow is Zero or Low 
The M200EH/EM does not actually measure the sample flow but rather calculates it from a differential pressure 
between sample and vacuum manifold.  On flow failure, the unit will display a SAMPLE FLOW WARNING on 
the front panel display and the respective test function reports XXXX instead of a value “0”.  This message 
applies to both a flow rate of zero as well as a flow that is outside the standard range (200-600 cm³/min; 300-700 
cm³/min with O2 option installed).   
If the analyzer displays XXXX for the sample flow, confirm that the external sample pump is operating and 
configured for the proper AC voltage.  Whereas the M200EH/EM can be internally configured for two different 
power regimes (100-120 V and 220-240 V, either 50 or 60 Hz), the external pump is physically different for each 
of three power regimes (100 V / 50 Hz, 115 V / 60 Hz and 230 V / 50 Hz).  If the pump is not running, use an AC 
Voltmeter to make sure that the pump is supplied with the proper AC power.  If AC power is supplied properly, 
but the pump is not running, replace the pump. 
NOTE 
Sample and vacuum pressures mentioned in this chapter refer to operation of the 
analyzer at sea level.  Pressure values need to be adjusted for elevated locations, as the 
ambient pressure decreases by about 1 in-Hg per 300 m / 1000 ft. 
If the pump is operating but the unit reports a XXXX gas flow, do the following three steps: 
04521C (DCN5731)

Troubleshooting & Repair  Teledyne API - Model 200EH/EM Operation Manual 
244   
  Check for actual sample flow.  To check the actual sample flow, disconnect the sample tube from the 
sample inlet on the rear panel of the instrument.  Make sure that the unit is in basic SAMPLE mode.  
Place a finger over the inlet and see if it gets sucked in by the vacuum or, more properly, use a flow 
meter to measure the actual flow.  If there is proper flow  (see Table 10-3 for flow rates), contact 
customer service.  If there is no flow or low flow, continue with the next step. 
  Check pressures.  Check that the sample pressure is at or around 28 in-Hg-A at sea level (adjust as 
necessary when in elevated location, the pressure should be about 1” below ambient atmospheric 
pressure) and that the RCEL pressure is below 10 in-Hg-A.  The M200EH/EM will calculate a sample 
flow up to about 14 in-Hg-A RCEL pressure but a good pump should always provide less than 10 in.
  If both pressures are the same and around atmospheric pressure, the pump does not operate 
properly or is not connected properly.  The instrument does not get any vacuum. 
  If both pressures are about the same and low (probably under 10 in-Hg-A, or ~20” on sample and 15” 
on vacuum), there is a cross-leak between sample flow path and vacuum, most likely through the 
Perma Pure dryer flow paths.  See troubleshooting the Perma Pure dryer later in this chapter. 
  If the sample and vacuum pressures are around their nominal values (28 and <10 in-Hg-A, 
respectively) and the flow still displays XXXX, carry out a leak check as described in Section 0 
  If gas flows through the instrument during the above tests but goes to zero or is low when it is connected 
to zero air or span gas, the flow problem is not internal to the analyzer but likely caused by the gas 
source such as calibrators/generators, empty gas tanks, clogged valves, regulators and gas lines. 
  If an IZS or Zero/Span valve option is installed in the instrument, press CALZ and CALS.  If the sample 
flow increases, suspect a bad Sample/Cal valve. 
  If none of these suggestions help, carry out a detailed leak check of the analyzer as described in Section 
0. 
11.2.3.2. Ozone Flow is Zero or Low 
If there is zero or a low (<200 cm³/min) ozone flow, the unit displays an OZONE FLOW WARNING message on 
the front panel and a value between 0.0 and 200 cm³/min for the actual ozone flow as measured by the internal 
mass flow meter.  In this case, carry out the following steps: 
  Check the actual flow rate through the ozone dryer by using an external flow meter to the inlet port of the 
dryer.  This inlet port is inside the analyzer at the end of the plastic particle filter (Section 9.3.2 for 
illustration).  If there is nominal flow (see Table 10-3 for flow rates), consult customer service as there is 
a problem with the firmware or electronics. 
  If the actual flow is low or zero, check if the pump operates properly.  The RCEL pressure should be 
below 10 in-Hg-A at sea level.  If it is above 10”, rebuild the pump (Section 9.3.3).  Check the spare 
parts list in Appendix B on how to order pump rebuild kits. 
  Check if the particle filter is clogged.  Briefly remove the particle filter to see if this improves the flow.  
Be very cautious about handling the Perma Pure dryer fittings - refer to Section 9.3.2 on proper handling 
instructions.  If the filter is clogged, replace it with a new unit.  If taking off this filter does not solve the 
problem, continue to the next step.  Do not leave the Perma Pure dryer without filter for more than a few 
seconds, as you may draw in dust, which will reduce the performance of the dryer. 
  A leak between the flow meter and the reaction cell (where the flow-determining critical orifice is located) 
may cause a low flow (the system draws in ambient air through a leak after the flow meter).  Check for 
leaks as described in Section 0.  Repair the leaking fitting, line or valve and re-check. 
04521C (DCN5731)

Teledyne API - Model 200EH/EM Operation Manual  Troubleshooting & Repair 
 245 
  The most likely cause for zero or low ozone flow is a clogged critical flow orifice or sintered filter within 
the orifice assembly.  The orifice that sets the ozone flow is located on the reaction cell.  Check the 
actual ozone flow by disconnecting the tube from the reaction cell and measuring the flow going into the 
cell.  If this flow is correct (see Table 10-3 for flow rates), the orifice works properly.  If this flow is low, 
replace or clean the orifice.  The orifice holder assembly allows a quick and easy replacement of the 
orifice, refer to Section 9.3.8 on how to do this.  Appendix B lists a spare part kit with a complete orifice 
assembly that allows a quick replacement with minimum instrument down-time.  The clogged orifice can 
then be cleaned while the instrument is running with the replacement. 
11.2.4. HIGH FLOW 
Flows that are significantly higher than the allowed operating range (typically ±10-11% of the nominal flow) 
should not occur in the M200EH/EM unless a pressurized sample, zero or span gas is supplied to the inlet ports. 
 Ensure to vent excess pressure and flow just before the analyzer inlet ports.   
When supplying sample, zero or span gas at ambient pressure, a high flow would indicate that one or more of 
the critical flow orifices are physically broken (very unlikely case), allowing more than nominal flow, or were 
replaced with an orifice of wrong specifications.  If the flows are within 15% higher than normal, we recommend 
to re-calibrate the flow electronically using the procedure in Section 6.13.7.5, followed by a regular review of 
these flows over time to see if the new setting is retained properly. 
11.2.5. SAMPLE FLOW IS ZERO OR LOW BUT ANALYZER REPORTS 
CORRECT FLOW 
Note that the M200EH/EM analyzer can report a correct flow rate even if there is no or a low actual sample flow 
through the reaction cell.  The sample flow on the M200EH/EM is only calculated from the sample pressure and 
critical flow condition is verified from the difference between sample pressure and vacuum pressure.  If the 
critical flow orifice is partially or completely clogged, both the sample and vacuum pressures are still within their 
nominal ranges (the pump keeps pumping, the sample port is open to the atmosphere), but there is no flow 
possible through the reaction cell. 
Although measuring the actual flow is the best method, in most cases, this fault can also be diagnosed by 
evaluating the two pressure values.  Since there is no longer any flow, the sample pressure should be equal to 
ambient pressure, which is about 1 in-Hg-A higher than the sample pressure under normal operation.  The 
reaction cell pressure, on the other hand, is significantly lower than under normal operation, because the pump 
no longer has to remove 500 cm³/min of sample gas and evacuates the reaction cell much better.  Those two 
indicators, taken together with a zero or low actual flow, indicate a clogged sample orifice.   
The M200EH/EM features a new orifice holder, which makes switching sample and ozone flow orifices very 
easy, refer to Section 9.3.8 on how to change the sample orifices and Appendix B for part numbers of these 
assemblies.  Again, monitoring the pressures and flows regularly will reveal such problems, because the 
pressures would slowly or suddenly change from their nominal, mean values.  Teledyne Instruments 
recommends to review all test data once per week and to do an exhaustive data analysis for test and 
concentration values once per month, paying particular attention to sudden or gradual changes in all parameters 
that are supposed to remain constant, such as the flow rates. 
04521C (DCN5731)

Troubleshooting & Repair  Teledyne API - Model 200EH/EM Operation Manual 
246   
11.3. CALIBRATION PROBLEMS 
11.3.1. NEGATIVE CONCENTRATIONS 
Negative concentration values can be caused for several reasons: 
  A slight, negative signal is normal when the analyzer is operating under zero gas and the signal is 
drifting around the zero calibration point.  This is caused by the analyzer’s zero noise and may cause 
reported concentrations to be negative for a few seconds at a time down to -0.2 ppm, but should 
randomly alternate with similarly high, positive values.  The M200EH/EM has a built-in Auto-zero 
function, which should take care of most of these deviations from zero, but may yield a small, residual, 
negative value.  If larger, negative values persist continuously, check if the Auto-zero function was 
accidentally turned off using the remote variables in Appendix A-2.  In this case, the sensitivity of the 
analyzer may be drifting negative. 
  A corruption of the Auto-zero filter may also cause negative concentrations.  If a short, high noise value 
was detected during the AutoZero cycle, that higher reading will alter the Auto-zero filter value.  As the 
value of the Auto-zero filter is subtracted from the current PMT response, it will produce a negative 
concentration reading.  High AutoZero readings can be caused by  
  a leaking or stuck AutoZero valve (replace the valve),  
  by an electronic fault in the preamplifier causing it to have a voltage on the PMT output pin during the 
AutoZero cycle (replace the preamplifier),  
  by a reaction cell contamination causing high background (>40 mV) PMT readings (clean the reaction 
cell),  
  by a broken PMT temperature control circuit, allowing high zero offset (repair the faulty PMT cooler).  
After fixing the cause of a high Auto-zero filter reading, the M200EH/EM will take 15 minutes for the 
filter to clear itself, or 
  by an exhausted chemical in the ozone scrubber cartridge (Section  
  Mis-calibration is the most likely explanation for negative concentration values.  If the zero air contained 
some NO or NO2 gas (contaminated zero air or a worn-out zero air scrubber) and the analyzer was 
calibrated to that concentration as “zero”, the analyzer may report negative values when measuring air 
that contains little or no NOx.  The same problem occurs, if the analyzer was zero-calibrated using zero 
gas that is contaminated with ambient air or span gas (cross-port leaks or leaks in supply tubing or user 
not waiting long enough to flush pneumatic systems). 
  If the response offset test functions for NO (NO OFFS) or NOX (NOX OFFS) are greater than 150 mV, a 
reaction cell contamination is indicated.  Clean the reaction cell according to Section 9.3.7. 
11.3.2. NO RESPONSE 
If the instrument shows no response (display value is near zero) even though sample gas is supplied properly 
and the instrument seems to perform correctly.   
  Check if the ozone generator is turned on.  Usually, the analyzer issues a warning whenever the ozone 
generator is turned off.  Go to SETUP-MORE-DIAG-ENTR, then scroll to the OZONE GEN OVERRIDE 
and see if it shows ON.  If it shows OFF, turn it ON and EXIT the DIAG menu.  If this is done and the 
ozone flow is correct, the analyzer should be properly supplied with ozone unless the generator itself is 
broken.  A more detailed description of the ozone generator subsystem checks are in Section 11.5.17.   
  Confirm the lack of response by supplying NO or NO2 span gas of about 80% of the range value to the 
analyzer. 
  Check the sample flow and ozone flow rates for proper values. 
04521C (DCN5731)

Teledyne API - Model 200EH/EM Operation Manual  Troubleshooting & Repair 
 247 
  Check for disconnected cables to the sensor module. 
  Carry out an electrical test with the ELECTRICAL TEST procedure in the diagnostics menu, see Section 
6.13.7.3.  If this test produces a concentration reading, the analyzer’s electronic signal path is correct. 
  Carry out an optical test using the OPTIC TEST procedure in the diagnostics menu, see Section 
6.13.6.2.  If this test results in a concentration signal, then the PMT sensor and the electronic signal path 
are operating properly.  If the M200EH/EM passes both ETEST and OTEST, the instrument is capable 
of detecting light and processing the signal to produce a reading.  Therefore, the problem must be in the 
pneumatics or the ozone generator. 
 If NO2 signal is zero while NO signal is correct, check the NO/NOX valve and the NO2 converter for 
proper operation. 
11.3.3. UNSTABLE ZERO AND SPAN 
Leaks in the M200EH/EM or in the external gas supply and vacuum systems are the most common source of 
unstable and non-repeatable concentration readings. 
  Check for leaks in the pneumatic systems as described in Section 0.  Consider pneumatic components 
in the gas delivery system outside the M200EH/EM such as a change in zero air source (ambient air 
leaking into zero air line or a worn-out zero air scrubber) or a change in the span gas concentration due 
to zero air or ambient air leaking into the span gas line. 
  Once the instrument passes a leak check, do a flow check (this chapter) to make sure that the 
instrument is supplied with adequate sample and ozone air. 
  Confirm the sample pressure, sample temperature, and sample flow readings are correct and steady. 
  Verify that the sample filter element is clean and does not need to be replaced. 
11.3.4. INABILITY TO SPAN - NO SPAN KEY 
In general, the M200EH/EM will not display certain keyboard choices whenever the actual value of a parameter 
is outside of the expected range for that parameter.  If the calibration menu does not show a SPAN key when 
carrying out a span calibration, the actual concentration must be outside of the range of the expected span gas 
concentration, which can have several reasons. 
  Verify that the expected concentration is set properly to the actual span gas concentration in the CONC 
sub-menu. 
  Confirm that the NOx span gas source is accurate.  This can be done by comparing the source with 
another calibrated analyzer, or by having the NOx source verified by an independent traceable 
photometer. 
  Check for leaks in the pneumatic systems as described in Section 0.  Leaks can dilute the span gas and, 
hence, the concentration that the analyzer measures may fall short of the expected concentration 
defined in the CONC sub-menu. 
  If the low-level, hardware calibration has drifted (changed PMT response) or was accidentally altered by 
the user, a low-level calibration may be necessary to get the analyzer back into its proper range of 
expected values.  One possible indicator of this scenario is a slope or offset value that is outside of its 
allowed range (0.7-1.3 for slope, -20 to 150 for offsets).  See Section 11.6.5 on how to carry out a low-
level hardware calibration. 
04521C (DCN5731)

Troubleshooting & Repair  Teledyne API - Model 200EH/EM Operation Manual 
248   
11.3.5. INABILITY TO ZERO - NO ZERO KEY 
In general, the M200EH/EM will not display certain keyboard choices whenever the actual value of a parameter 
is outside of the expected range for that parameter.  If the calibration menu does not show a ZERO key when 
carrying out a zero calibration, the actual gas concentration must be significantly different from the actual zero 
point (as per last calibration), which can have several reasons. 
  Confirm that there is a good source of zero air.  If the IZS option is installed, compare the zero reading 
from the IZS zero air source to a zero air source using NOX-free air.  Check any zero air scrubber for 
performance.  It may need to be replaced (Section 9.3.5). 
  Check to make sure that there is no ambient air leaking into zero air line.  Check for leaks in the 
pneumatic systems as described in Section 11.5. 
11.3.6. NON-LINEAR RESPONSE 
The M200EH/EM was factory calibrated to a high level of NO and should be linear to within 1% of full scale.  
Common causes for non-linearity are: 
  Leaks in the pneumatic system.  Leaks can add a constant of ambient air, zero air or span gas to the 
current sample gas stream, which may be changing in concentrations as the linearity test is performed.  
Check for leaks as described in Section 11.5. 
 The calibration device is in error.  Check flow rates and concentrations, particularly when using low 
concentrations.  If a mass flow calibrator is used and the flow is less than 10% of the full scale flow on 
either flow controller, you may need to purchase lower concentration standards. 
  The standard gases may be mislabeled as to type or concentration.  Labeled concentrations may be 
outside the certified tolerance. 
  The sample delivery system may be contaminated.  Check for dirt in the sample lines or reaction cell. 
  Calibration gas source may be contaminated (NO2 in NO gas is common). 
  Dilution air contains sample or span gas. 
  Ozone concentration too low because of wet air in the generator.  Generator system needs to be  
cleaned and dried with dry supply air.  Check the Perma Pure dryer for leaks.  This mostly affects 
linearity at the low end. 
  Sample inlet may be contaminated with NOX exhaust from this or other analyzers.  Verify proper venting 
of the pump exhaust.   
  Span gas overflow is not properly vented and creates a back-pressure on the sample inlet port.  Also, if 
the span gas is not vented at all and does not supply enough sample gas, the analyzer may be 
evacuating the sample line.  Make sure to create and properly vent excess span gas. 
  Diffusion of oxygen into Teflon-type tubing over long distances.  5PTFE or related materials can act as 
permeation devices.  In fact, the permeable membrane of NO2 permeation tubes is made of 5PTFE.  
When using very long supply lines (> 1 m) between high concentrations span gases and the dilution 
system, oxygen from ambient air can diffuse into the line and react with NO to form NO2.  This reaction 
is dependent on NO concentration and accelerates with increasing NO concentration, hence, affects 
linearity only at high NO levels.  Using stainless steel for long span gas supply lines avoids this problem. 
04521C (DCN5731)

Teledyne API - Model 200EH/EM Operation Manual  Troubleshooting & Repair 
 249 
11.3.7. DISCREPANCY BETWEEN ANALOG OUTPUT AND DISPLAY 
If the concentration reported through the analog outputs does not agree with the value reported on the front 
panel, you may need to re-calibrate the analog outputs.  This becomes more likely when using a low 
concentration or low analog output range.  Analog outputs running at 0.1 V full scale should always be calibrated 
manually.  See Section 6.13.4.4 for a detailed description of this procedure. 
11.3.8. DISCREPANCY BETWEEN NO AND NOX SLOPES 
If the slopes for NO and NOX are significantly different after software calibration (more than 1%), consider the 
following two problems 
 NO2 impurities in the NO calibration gas.  NO gases often exhibit NO2 on the order of 1-2% of the NO 
value.  This will cause differences in the calibration slopes.  If the NO2 impurity in NO is known, it can 
easily be accounted for by setting the expected values for NO and NO2 accordingly to different values, 
e.g., 0.448 ppm NO and 0.45 ppm NOX.  This problem is worse if NO gas is stored in a cylinder with 
balance air instead of balance gas nitrogen or large amounts of nitrous oxide (N2O).  The oxygen in the 
air slowly reacts with NO to yield NO2, increasing over time. 
  The expected concentrations for NO and NOX in the calibration menu are set to different values.  If a gas 
with 100% pure NO is used, this would cause a bias.  See Section 7.2 on how to set expected 
concentration values. 
  The converter efficiency parameter has been set to a value not equal to 1.000 even though the 
conversion efficiency is 1.0.  The actual conversion efficiency needs to match the parameter set in the 
CAL menu.  See Section 7.1.5 for more information on this feature. 
An instrument calibration with the IZS option (and expected concentrations set to the same amount) will always 
yield identical slopes for NO and NOX, as the instrument measures only NOX and assumes NO to be the same 
(with NO2 being zero). 
11.4. OTHER PERFORMANCE PROBLEMS 
Dynamic problems (i.e.  problems which only manifest themselves when the analyzer is monitoring sample gas) 
can be the most difficult and time consuming to isolate and resolve.  The following section provides an itemized 
list of the most common dynamic problems with recommended troubleshooting checks and corrective actions.   
11.4.1. EXCESSIVE NOISE 
Excessive noise levels under normal operation usually indicate leaks in the sample supply or the analyzer itself.  
Make sure that the sample or span gas supply is leak-free and carry out a detailed leak check as described 
earlier in this chapter. 
Another possibility of excessive signal noise may be the preamplifier board, the high voltage power supply 
and/or the PMT detector itself.  Contact the factory on trouble-shooting these components. 
11.4.2. SLOW RESPONSE 
If the analyzer starts responding too slow to any changes in sample, zero or span gas, check for the following: 
  Dirty or plugged sample filter or sample lines. 
  Sample inlet line is too long. 
 Leaking NO/NOX valve.  Carry out a leak check. 
04521C (DCN5731)

Troubleshooting & Repair  Teledyne API - Model 200EH/EM Operation Manual 
250   
  Dirty or plugged critical flow orifices.  Check flows, pressures and, if necessary, change orifices (Section 
9.3.8). 
  Wrong materials in contact with sample - use glass, stainless steel or Teflon materials only.  Porous 
materials, in particular, will cause memory effects and slow changes in response. 
  Dirty reaction cell.  Clean the reaction cell. 
  Insufficient time allowed for purging of lines upstream of the analyzer.  Wait until stability is low. 
  Insufficient time allowed for NO or NO2 calibration gas source to become stable.  Wait until stability is 
low. 
 NO2 converter temperature is too low.  Check for proper temperature. 
11.4.3. AUTO-ZERO WARNINGS 
Auto-zero warnings occur if the signal measured during an auto-zero cycle is lower than –20 mV or higher than 
200 mV.  The Auto-Zero warning displays the value of the auto-zero reading when the warning occurs.   
  If this value is higher than 150 mV, check that the auto-zero valve is operating properly.  To do so, use 
the SIGNAL I/O functions in the DIAG menu to toggle the valve on and off.  Listen if the valve is 
switching, see if the respective LED on the relay board is indicating functionality.  Scroll the TST 
functions until PMT is displayed  and observe the PMT value change between the two valve states.   
  If the valve is operating properly, you should be able to hear it switch (once a minute under normal 
operation or when manually activated from the SIGNAL I/O menu), the PMT value should drop from its 
nominal reading for span gas level measurements to less than 150 mV and the LED on the relay board 
should light up when the valve is activated.  If the PMT value drops significantly but not to less than 150 
mV, the valve is probably leaking across its ports.  In this case, replace the valve.  If the PMT value does 
not change at all, the valve is probably not switching at all.  Check the power supply to the valve (12 V to 
the valve should turn on and off when measured with a voltmeter).   
Note that it takes only a small leak across the ports of the valve to show excessive auto-zero values 
when supplying high concentrations of span gas. 
  Another reason for high (although not necessarily out-of-range) values for AutoZero could be the ozone 
air filter cartridge, if its contents has been exhausted and needs to be replaced.  This filter cartridge 
(Figure 3-1) filters chemicals that can cause chemiluminescence and, if saturated, these chemicals can 
break through to the reaction cell, causing an erroneously high AutoZero value (background noise). 
  A dirty reaction cell can cause high AutoZero values.  Clean the reaction cell according to Section 9.3.7. 
  Finally, a high HVPS voltage value may cause excess background noise and a high AZERO value.  The 
HVPS value changes from analyzer to analyzer and could show nominal values between 450 and 800 
V.  Check the low-level hardware calibration of the preamplifier board and, if necessary, recalibrate 
exactly as described in Section 11.6.5 in order to minimize the HVPS. 
04521C (DCN5731)

Teledyne API - Model 200EH/EM Operation Manual  Troubleshooting & Repair 
 251 
11.5. SUBSYSTEM CHECKOUT 
The preceding sections of this manual discussed a variety of methods for identifying possible sources of failures 
or performance problems within the analyzer.  In most cases this included a list of possible causes and, in some 
cases, quick solutions or at least a pointer to the appropriate sections describing them.  This section describes 
how to determine if a certain component or subsystem is actually the cause of the problem being investigated. 
11.5.1. SIMPLE VACUUM LEAK AND PUMP CHECK 
Leaks are the most common cause of analyzer malfunction; This section presents a simple leak check, whereas 
Section 0 details a more thorough procedure.  The method described here is easy, fast and detects, but does 
not locate, most leaks.  It also verifies the sample pump condition. 
  Turn the analyzer ON, and allow at least 30 minutes for flows to stabilize. 
  Cap the sample inlet port (cap must be wrench-tight). 
  After several minutes, when the pressures have stabilized, note the SAMP (sample pressure) and the 
RCEL (vacuum pressure) readings. 
  If both readings are equal to within 10% and less than 10 in-Hg-A, the instrument is free of large leaks.  
It is still possible that the instrument has minor leaks. 
  If both readings are < 10 in-Hg-A, the pump is in good condition.  A new pump will create a pressure 
reading of about 4 in-Hg-A (at sea level). 
11.5.2. DETAILED PRESSURE LEAK CHECK 
If a leak cannot be located by the above procedure, obtain a leak checker similar to Teledyne Instruments part 
number 01960, which contains a small pump, shut-off valve, and pressure gauge to create both over-pressure 
and vacuum.  Alternatively, a tank of pressurized gas, with the two stage regulator adjusted to ≤ 15 psi, a shutoff 
valve and pressure gauge may be used. 
CAUTION 
Once tube fittings have been wetted with soap solution under a pressurized system, do 
not apply or re-apply vacuum as this will cause soap solution to be sucked into the 
instrument,  contaminating inside surfaces. 
Do not exceed 15 psi when pressurizing the system. 
  Turn OFF power to the instrument and remove the instrument cover. 
  Install a leak checker or a tank of gas (compressed, oil-free air or nitrogen) as described above on the 
sample inlet at the rear panel.   
  Disconnect the pump tubing on the outside rear panel and cap the pump port.  If IZS or zero/span valves 
are installed, disconnect the tubing from the zero and span gas ports and plug them (Figure 3-2).  Cap 
the DFU particle filter on the Perma Pure dryer (Figure  9-2). 
04521C (DCN5731)

Troubleshooting & Repair  Teledyne API - Model 200EH/EM Operation Manual 
252   
  Pressurize the instrument with the leak checker or tank gas, allowing enough time to fully pressurize the 
instrument through the critical flow orifice.  Check each tube connection (fittings, hose clamps) with soap 
bubble solution, looking for fine bubbles.  Once the fittings have been wetted with soap solution, do not 
re-apply vacuum as it will draw soap solution into the instrument and contaminate it.  Do not exceed 15 
psi pressure. 
  If the instrument has the zero and span valve option, the normally closed ports on each valve should 
also be separately checked.  Connect the leak checker to the normally closed ports and check with soap 
bubble solution. 
  If the analyzer is equipped with an IZS Option Connect the leak checker to the Dry Air inlet and check 
with soap bubble solution. 
  Once the leak has been located and repaired, the leak-down rate of the indicated pressure should be 
less than 1 in-Hg-A (0.4 psi) in 5 minutes after the pressure is turned off. 
  Clean surfaces from soap solution, re-connect the sample and pump lines and replace the instrument 
cover.  Restart the analyzer. 
11.5.3. PERFORMING A SAMPLE FLOW CHECK 
CAUTION 
Use a separate, calibrated flow meter capable of measuring flows between 0 and 1000 
cm³/min to measure the gas flow rate though the analyzer.  Do not use the built in flow 
measurement viewable from the front panel of the instrument.  This value is only 
calculated, not measured. 
Sample flow checks are useful for monitoring the actual flow of the instrument, as the front panel display shows 
only a calculated value.  A decreasing, actual sample flow may point to slowly clogging pneumatic paths, most 
likely critical flow orifices or sintered filters.  To perform a sample flow check: 
  Disconnect the sample inlet tubing from the rear panel SAMPLE port shown in Figure 3-2. 
  Attach the outlet port of a flow meter to the sample inlet port on the rear panel.  Ensure that the inlet to 
the flow meter is at atmospheric pressure. 
  The sample flow measured with the external flow meter should be within  10% of the nominal values 
shown in Table 10-3.   
  Low flows indicate blockage somewhere in the pneumatic pathway.  ] 
04521C (DCN5731)

Teledyne API - Model 200EH/EM Operation Manual  Troubleshooting & Repair 
 253 
11.5.4. AC POWER CONFIGURATION 
The E-Series digital electronic systems will operate with any of the specified power regimes.  As long as 
instrument is connected to 100-120 VAC or 220-240 VAC at either 50 or 60 Hz it will turn on and after about 30 
seconds show a front panel display.  Internally, the status LEDs located on the Relay PCA, Motherboard and 
CPU should turn on as soon as the power is supplied.   
On the other hand, some of the analyzer’s non-digital components, such as the pump and the various AC 
powered heaters must be properly configured for the type of power being supplied to the instrument.  Figure 11-
16shows the location of the various sets of AC Configuration jumpers. 
JP2 
Main AC Heater 
Configuration 
JP6 
IZS Permeation 
Tube Heater  and O2 
Sensor Connection. 
(optional) 
JP7 
Pump 
Configuration 
Figure 11-15:  Location of AC power Configuration Jumpers 
There are several changes between the Relay PCA 04523 and previous version regarding AC power 
configuration and distribution.   
  Previously, in analyzer models with internal pumps, the AC power for the pump came directly from the 
instrument back panel.  The 04523 version handles all AC and DC power distribution including power to 
the pump. 
  Prior to this change, configuring the pump for compatibility with various line voltages and frequencies 
was done with a set of hard-wired, in-line connections.  The Relay PCA 04523, now includes a set of 
jumpers that perform this function.  This change increase reliability and simplifies troubleshooting and 
repair operations. 
04521C (DCN5731)

Troubleshooting & Repair  Teledyne API - Model 200EH/EM Operation Manual 
254   
 The Relay PCA 04523, includes a set of jumpers that connect AC power to heaters included in several 
optional items, such as the zero/span valve options and the O2 sensor option available on the 
M200EH/EM analyzers.  In earlier versions of the relay PCA this was also handled by in-line 
connections.   
11.5.4.1. AC configuration – Internal Pump (JP7) 
AC power configuration for internal pumps is set using Jumper set JP7 (see Figure 11-4 for the location of JP7). 
Table 11-3:  AC Power Configuration for Internal Pumps (JP7) 
LINE 
POWER 
LINE 
FREQUENCY 
JUMPER 
COLOR  FUNCTION 
JUMPER 
BETWEEN 
PINS 
Connects pump pin 3 to 110 / 115 VAC power line  2 to 7 
Connects pump pin 3 to 110 / 115 VAC power line  3 to 8 
60 HZ  WHITE 
Connects pump pins 2 & 4  to Neutral  4 to 9 
Connects pump pin 3 to 110 / 115 VAC power line  2 to 7 
Connects pump pin 3 to 110 / 115 VAC power line  3 to 8 
110VAC 
 115 VAC 
50 HZ1  BLACK 
Connects pump pins 2 & 4  to Neutral  4 to 9 
Connects pump pins 3  and 4 together  1 to 6 
60 HZ  BROWN  Connects pump pin 1 to 220 / 240VAC power line  3 to 8 
Connects pump pins 3  and 4 together  1 to 6 
220VAC 
240 VAC 
50 HZ1  BLUE  Connects pump pin 1 to 220 / 240VAC power line  3 to 8 
1 A jumper between pins 5 and 10 may be present on the jumper plug assembly, but is only functional on the M300E and 
has no function on the M200EH/EM analyzers. 
 110 VAC /115 VAC  220 VAC /240 VAC 
1 
2 
3 
4 
5 
6
7 
    8
9 
10 
1
2 
3 
4 
5 
6 
7 
    8 
9 
10 
Present on 50 Hz version of jumper set, 
and functional for M300E but not 
Models M100E, M200E & M400E   
Figure 11-16:  Pump AC Power Jumpers (JP7) 
04521C (DCN5731)

Teledyne API - Model 200EH/EM Operation Manual  Troubleshooting & Repair 
 255 
11.5.4.2. AC Configuration – Standard Heaters (JP2) 
Power configuration for the AC the standard heaters is set using Jumper set JP2 (see Figure 11-4 for the 
location of JP2).   
Table 11-4:  Power Configuration for Standard AC Heaters (JP2) 
LINE VOLTAGE  JUMPER 
COLOR  HEATER(S) 
JUMPER 
BETWEEN 
PINS 
FUNCTION 
1 to 8  Common 
Reaction Cell / Sample 
Chamber Heaters 
2 to 7  Neutral to Load 
3 to 10  Common 
Mini Hi-Con 
Converter   4 to 9  Neutral to Load 
3 to 10  Common 
Moly Converter  4 to 9  Neutral to Load 
5 to 12  Common 
110 VAC / 115 VAC  
50Hz & 60 Hz  WHITE 
Bypass Manifold  6 to 11  Neutral to Load 
Reaction Cell / Sample 
Chamber Heaters2  1 to 7  Load 
Hi Concentration 
Converter   3 to 9  Load 
Moly Converter  3 to 9  Load 
220 VAC / 240 VAC  
50Hz & 60 Hz  BLUE 
Bypass Manifold  5 to 11  Load 
1 
2 
3 
4 
5 
6 
7 
8 
     9 
     10
11 
12 
Reaction Cell or  
Sample Chamber  
Heaters 
Mini Hi-Con or  
Moly Converter 
Heaters 
200EM/EH  
By Pass Manifold  
Heater 
110 VAC /115 VAC
1
2
3
4
5
6
7 
8 
     9 
     10 
11 
12 
Reaction Cell or 
Sample Chamber 
Heaters 
Mini Hi-Con or 
Moly Converter 
Heaters 
200EM/EH 
By Pass Manifold 
Heater 
220 VAC / 240 VAC   
Figure 11-17:  Typical Set Up of AC Heater Jumper Set (JP2) 
04521C (DCN5731)

Troubleshooting & Repair  Teledyne API - Model 200EH/EM Operation Manual 
256   
11.5.4.3. AC Configuration –Heaters for Option Packages (JP6) 
Both the IZS valve option or an O2 sensor options include AC heaters that maintain an optimum operating 
temperature for key components of those options.  Jumper set JP6 is used to connect the heaters  associated 
with those options to AC power.  Since these heaters work with either 110/155 VAC or 220/240 VAC, there is 
only one jumper configuration.   
Table 11-5:  Power Configuration for Optional AC Heaters (JP6) 
JUMPER 
COLOR  HEATER(S)  MODEL’S 
USED ON1 
JUMPER 
BETWEEN 
PINS 
FUNCTION 
1 to 8  Common 
IZS1 Permeation Tube 
Heater 
M100E’s, 
M200E’s & 
M400E  2 to 7  Neutral to Load 
3 to 10  Common 
RED 
O2 Sensor Heater  M100E’s & 
M200E’s    4 to 9  Neutral to Load 
1 This Option Not Available on the M200EH/EM  
     6        5      4      3      2      1 
IZS  
Permeation Tube 
Heater  O2Sensor  
Heater 
                 10     9 
12      11                      8      7 
Figure 11-18:  Typical Set Up of AC Heater Jumper Set (JP2) 
04521C (DCN5731)

Teledyne API - Model 200EH/EM Operation Manual  Troubleshooting & Repair 
 257 
11.5.5. DC POWER SUPPLY TEST POINTS 
Table 11-6:  DC Power Test Point and Wiring Color Code 
NAME TEST POINT# COLOR  DEFINITION 
DGND  1  Black Digital ground 
+5V  2  Red  
AGND  3  Green Analog ground 
+15V  4  Blue  
-15V  5  Yellow  
+12R  6  Purple  12 V return (ground) line 
+12V  7  Orange  
Table 11-7:  DC Power Supply Acceptable Levels 
CHECK RELAY BOARD TEST POINTS 
FROM  
Test Point 
TO  
Test Point 
POWER 
SUPPLY 
VOLTAG
E 
NAME # NAME # 
MIN V  MAX V 
PS1 +5  DGND 1  +5  2 +4.80 +5.25 
PS1 +15  AGND 3  +15  4 +13.5 +16.0 
PS1 -15  AGND 3 -15V 5 -14.0 -16.0 
PS1 AGND  AGND  3  DGND  1  -0.05 +0.05 
PS1 Chassis  DGND  1  Chassis N/A -0.05  +0.05 
PS2 +12 +12V Ret 6 +12V 7 +11.8 +12.5 
PS2 DGND +12V Ret 6  DGND  1  -0.05 +0.05 
The test points are located at the top, right-hand corner of the PCA (see Figure 11-4) 
11.5.6. I2C BUS 
Operation of the I2C bus can be verified by observing the behavior of the LED labeled D1 on the relay board in 
conjunction with the performance of the front panel display.  Assuming that the DC power supplies are operating 
properly and the wiring from the motherboard to the keyboard as well as from the keyboard to the relay board is 
intact, the I2C bus is operating properly if: 
  D1 on the relay board is flashing or 
  D1 is not flashing but pressing a key on the front panel results in a change to the display. 
If the display is locked up or if the analyzer is not booting up at all, the I2C bus may be the cause.  Contact 
customer service if you suspect a problem with the I2C bus. 
04521C (DCN5731)

Troubleshooting & Repair  Teledyne API - Model 200EH/EM Operation Manual 
258   
11.5.7. KEYBOARD / DISPLAY INTERFACE 
The front panel keyboard, the display and the keyboard/display circuit board can be verified by observing the 
operation of the display when power is applied to the instrument and when a key is pressed on the front panel.  
Assuming that there are no wiring problems and that the DC power supplies are operating properly:  
  The vacuum fluorescence display is working properly if, on power-up, a “-“ character is visible on the 
upper left hand corner of the display. 
  If there is no “-“ character on the display at power-up but the D1 LED on the relay board is flashing, the 
keyboard/display circuit may be bad. 
  If the analyzer starts operation with a normal display but pressing a key on the front panel does not 
change the display, then there are three possible problems: 
  One or more of the keys is bad,  
  The interrupt signal between the keyboard and the motherboard is broken or 
  The keyboard circuit is bad.   
You can verify this failure by logging on to the instrument using APICOM or a terminal program.  If the analyzer 
responds to remote commands and the display changes accordingly, the display wiring or the I2C bus may be 
faulty. 
11.5.8. GENREAL RELAY BOARD DIAGNOSTIC 
The relay board circuit can most easily be checked by observing the condition of its status LEDs as described in 
Section 11.1.4.3, and the associated output when toggled on and off through the SIGNAL I/O function in the 
DIAG menu, see Section 6.13.1. 
If the front panel display responds to key presses and D1 on the relay board is not flashing, then either the wiring 
between the keyboard and the relay board is bad, or the relay board itself is bad. 
If D1 on the Relay board is flashing and the status indicator for the output in question (heater, valve, etc.) does 
not toggle properly using the Signal I/O function, then the associated device (valve or heater) or its control 
device (valve driver, heater relay) is malfunctioning.  Several of the control devices are in sockets and can easily 
be replaced.  The table below lists the control device associated with a particular function: 
Table 11-8:  Relay Board Control Devices 
Function Control Device Socketed 
All valves  U5  Yes 
All heaters  K1-K5  Yes 
04521C (DCN5731)

Teledyne API - Model 200EH/EM Operation Manual  Troubleshooting & Repair 
 259 
11.5.9. MOTHERBOARD 
11.5.9.1. A/D functions 
A basic check of the analog to digital (A/D) converter operation on the motherboard is to use the Signal I/O 
function under the DIAG menu.  Check the following two A/D reference voltages and input signals that can be 
easily measured with a voltmeter. 
 Using the 
Signal I/O function (Section 6.13.1 Appendix D), view the value of REF_4096_MV and 
REF_GND.  If both are within 3 mV of their nominal values (4096 and 0) and are stable to within ±0.5 
mV, the basic A/D converter is functioning properly.  If these values fluctuate largely or are off by more 
than 3 mV, one or more of the analog circuits may be overloaded or the motherboard may be faulty. 
  Choose one parameter in the Signal I/O function such as SAMPLE_PRESSURE (see previous section 
on how to measure it).  Compare its actual voltage with the voltage displayed through the SIGNAL I/O 
function.  If the wiring is intact but there is a difference of more than ±10 mV between the measured and 
displayed voltage, the motherboard may be faulty. 
11.5.9.2. Analog Output Voltages 
To verify that the analog outputs are working properly, connect a voltmeter to the output in question and perform 
an analog output step test as described in Section 6.13.3. 
For each of the steps, taking into account any offset that may have been programmed into the channel (Section 
6.13.4.4), the output should be within 1% of the nominal value listed in the table below except for the 0% step, 
which should be within 2-3 mV.  If one or more of the steps is outside of this range, a failure of one or both D/A 
converters and their associated circuitry on the motherboard is likely. 
Table 11-9:  Analog Output Test Function - Nominal Values 
    FULL SCALE OUTPUT VOLTAGE 
  100mV 1V 5V 10V 
STEP  %  NOMINAL OUTPUT VOLTAGE 
1 0 0 mV 0  0  0 
2 20 20 mV 0.2  1  2 
3 40 40 mV 0.4  2  4 
4 60 60 mV 0.6  3  6 
5 80 80 mV 0.8  4  8 
6 100 100 mV 1.0  5  10 
04521C (DCN5731)

Troubleshooting & Repair  Teledyne API - Model 200EH/EM Operation Manual 
260   
11.5.9.3. Status Outputs 
The procedure below can be used to test the Status outputs. 
V 
+DC     Gnd    
Figure 11-19:  Typical Set Up of Status Output Test 
1.  Connect a cable between the “D“ pin and the “” pin on the status output connector. 
2.  Connect a 1000 Ω resistor between the “+” pin and the pin for the status output that is being tested. 
3.  Connect a voltmeter between the “D“ pin and the pin of the output being tested (Table 11-10). 
4. Under the 
DIAG / SIGNAL I/O menu (Section 6.13.1), scroll through the inputs and outputs until you get 
to the output in question.  Alternately turn the output on and off. 
  The Voltmeter will read approximately 5 VDC when the output is OFF. 
  The Voltmeter will read approximately 0 VDC when the output is ON. 
Table 11-10:  Status Outputs  Pin Assignments 
PIN #  STATUS 
1 SYSTEM OK 
2 CONC VALID 
3 HIGH RANGE 
4 ZERO CAL 
5 SPAN CAL 
6 DIAG MODE 
7 LOW  
8 SPARE 
04521C (DCN5731)

Teledyne API - Model 200EH/EM Operation Manual  Troubleshooting & Repair 
 261 
11.5.9.4. Control Inputs 
The control input bits can be tested by the following procedure: 
  Connect a jumper from the +5 V pin on the STATUS connector to the +5 V on the CONTROL IN 
connector. 
  Connect a second jumper from the ‘-‘ pin on the STATUS connector to the A pin on the CONTROL IN 
connector.  The instrument should switch from SAMPLE mode to ZERO CAL R mode. 
  Connect a second jumper from the ‘-‘ pin on the STATUS connector to the B pin on the CONTROL IN 
connector.  The instrument should switch from SAMPLE mode to  
SPAN CAL R mode. 
In each case, the M200EH/EM should return to SAMPLE mode when the jumper is removed. 
11.5.10. CPU 
There are two major types of CPU board failures, a complete failure and a failure associated with the Disk-On-
Chip (DOC).  If either of these failures occur, contact the factory. 
For complete failures, assuming that the power supplies are operating properly and the wiring is intact, the CPU 
is faulty if on power-on: 
  The vacuum fluorescence display does not show a dash in the upper left hand corner  
  There is no activity from the primary RS-232 port (COM1) on the rear panel even if “? <RETURN>” is 
pressed. 
In some rare circumstances, this failure may be caused by a bad IC on the motherboard, specifically U57, the 
large, 44 pin device on the lower right hand side of the board.  If this is true, removing U57 from its socket will 
allow the instrument to start up but the measurements will be incorrect. 
  If the analyzer stops during initialization (the vacuum fluorescence display shows some text), it is likely 
that the DOC, the firmware or the configuration and data files have been corrupted or that the wrong 
firmware was uploaded or does not have the correct filename. 
04521C (DCN5731)

Troubleshooting & Repair  Teledyne API - Model 200EH/EM Operation Manual 
262   
11.5.11. RS-232 COMMUNICATION 
11.5.11.1. General RS-232 Troubleshooting 
Teledyne Instruments analyzers use the RS-232 protocol as the standard, serial communications protocol.  RS-
232 is a versatile standard, which has been used for many years but, at times, is difficult to configure.  Teledyne 
Instruments conforms to the standard pin assignments in the implementation of RS-232.  Problems with RS-232 
connections usually center around 4 general areas: 
  Incorrect cabling and connectors.  This is the most common problem.  See 6.11.3 for connector and pin-
out information. 
  The communications (baud) rate and protocol parameters are incorrectly configured.  See Section 
6.11.9 on how to set the baud rate. 
  The COM port communications mode is set incorrectly (Section 6.11.8). 
  If a modem is used, additional configuration and wiring rules must be observed.  See Section 6.15.2.6. 
  Incorrect setting of the DTE - DCE switch.  Typically, the red LED is on as soon as you power up the 
analyzer.  If not, contact the factory, as this indicates a problem with the motherboard.  As the analyzer 
is connected to the computer with a cable, the green LED should also illuminate.  If not, set the 
DCE/DTE switch to the other position.  See also Section 6.11.5. 
  Note that some laptops do not enable their RS-232 port when in power-saving mode.  In this case, 
connect the laptop and start either APICOM or a Hyperterminal window and start communicating with 
the analyzer.  This will enable the serial port on the laptop and the green LED should illuminate.  You 
may have to switch back and forth while communicating to get the right setting. 
11.5.11.2. Modem or Terminal Operation 
These are the general steps for troubleshooting problems with a modem connected to a Teledyne Instruments 
analyzer. 
  Check cables for proper connection to the modem, terminal or computer. 
  Check the correct position of the DTE/DCE as described in Section 6.11.5. 
  Check the correct setup command (Section 6.15.2.6). 
  Verify that the Ready to Send (RTS) signal is at logic high.  The M200EH/EM sets pin 7 (RTS) to greater 
than 3 volts to enable modem transmission. 
  Make sure the baud rate, word length, and stop bit settings between modem and analyzer match, see 
Section 6.15.2.6 and 6.11.8. 
  Use the RS-232 test function to send “w” characters to the modem, terminal or computer; See Section 
6.11.10. 
  Get your terminal, modem or computer to transmit data to the analyzer (holding down the space bar is 
one way).  The green LED on the rear panel should flicker as the instrument is receiving data. 
  Make sure that the communications software is functioning properly. 
Further help with serial communications is available in a separate manual “RS-232 Manual”, Teledyne 
Instruments part number 013500000, available online at http://www.Teledyne-api.com/manuals/. 
04521C (DCN5731)

Teledyne API - Model 200EH/EM Operation Manual  Troubleshooting & Repair 
 263 
11.5.12. PMT SENSOR 
The photo multiplier tube detects the light emitted by the reaction of NO with ozone.  It has a gain of about 1: 
500000 to 1:1000000.  It is not possible to test the detector outside of the instrument in the field.  The best way 
to determine if the PMT is working properly is by using the optical test (OTEST), which is described in Section 
6.13.6.2.  The basic method to diagnose a PMT fault is to eliminate the other components using ETEST, OTEST 
and specific tests for other sub-assemblies. 
11.5.13. PMT PREAMPLIFIER BOARD 
To check the correct operation of the preamplifier board, we suggest to carry out the optical and electrical tests 
described in Sections 6.13.6.2 and 6.13.7.3.  If the ETEST fails, the preamplifier board may be faulty.  Refer to 
Section 11.6.5 on hardware calibration through the preamplifier board. 
11.5.14. HIGH VOLTAGE POWER SUPPLY 
The HVPS is located in the interior of the sensor module and is plugged into the PMT tube (Section 10.4.2).  It 
requires 2 voltage inputs.  The first is +15 V, which powers the supply.  The second is the programming voltage 
which is generated on the preamplifier board.  Adjustment of the HVPS is covered in the factory calibration 
procedure in Section 11.6.5.  This power supply has 10 independent power supply steps, one to each pin of the 
PMT.  The following test procedure below allows you to test each step. 
  Turn off the instrument. 
  Remove the cover and disconnect the 2 connectors at the front of the NOX sensor module. 
  Remove the end cap from the sensor (4 screws). 
  Remove the HVPS/PMT assembly from the cold block inside the sensor (2 plastic screws).   
  Re-connect the 7 pin connector to the sensor end cap, and power-up the instrument.  Scroll the front 
panel display to the HVPS test parameter.  Divide the displayed HVPS voltage by 10 and test the pairs 
of connector points as shown in Table 11-11. 
  Check the overall voltage (should be equal to the HVPS value displayed on the front panel, for example 
700 V) and the voltages between each pair of pins of the supply (should be 1/10th of the overall voltage, 
in this example 70 V): 
Table 11-11:  Example of HVPS Power Supply Outputs 
 If HVPS reading = 700 VDC 
PIN PAIR  NOMINAL READING 
1  2  70 VDC 
2  3  70 VDC 
3  4  70 VDC 
4  5  70 VDC 
5  6  70 VDC 
6  7  70 VDC 
7  8  70 VDC 
KEY 
5
6
7
8
9
10
11 1
2
3 
4 
  Turn off the instrument power, and reconnect the PMT, then reassemble the sensor. 
If any faults are found in the test, you must obtain a new HVPS as there are no user serviceable parts inside the 
supply. 
04521C (DCN5731)

Troubleshooting & Repair  Teledyne API - Model 200EH/EM Operation Manual 
264   
11.5.15. PNEUMATIC SENSOR ASSEMBLY 
The pressure/flow sensor circuit board, located behind the sensor assembly, can be checked with a voltmeter 
using the following procedure, which assumes that the wiring is intact and that the motherboard and the power 
supplies are operating properly.  Refer to Figure 11- for trouble-shooting. 
Measure the voltage across TP1 and TP2, it should be 10.0  0.25 V.  If not, the board is faulty.  Measure the 
voltage across the leads of capacitor C2.  It should be 5.0 ± 0.25 V, if not, the board may be faulty. 
11.5.15.1. Reaction Cell Pressure 
Measure the voltage across test points TP1 and TP5.  With the sample pump disconnected or turned off, the 
voltage should be 4500  250 mV.  With the pump running, it should be 800-1700 mV depending on the 
performance of the vacuum pump.  The lower the reaction cell pressure, the lower the resulting voltage is.  If this 
voltage is significantly different, the pressure transducer S1 or the board may be faulty.  If this voltage is 
between 2 and 5 V, the pump may not be performing well, check that the reaction cell pressure is less than 
10 in-Hg-A (at sea level).  Ensure that the tubing is connected to the upper port, which is closer to the sensor’s 
contacts; the lower port does not measure pressure. 
11.5.15.2. Sample Pressure 
Measure the voltage across test points TP1 and TP4.  With the sample pump disconnected or turned off, this 
voltage should be 4500  250 mV.  With the pump running, it should be about 0.2 V less as the sample pressure 
drops by about 1 in-Hg-A below ambient pressure.  If this voltage is significantly different, the pressure 
transducer S2 or the board may be faulty.  A leak in the sample system to vacuum may also cause this voltage 
to be between about 0.6 and 4.5.  Make sure that the front panel reading of the sample pressure is at about 1 in-
Hg-A less than ambient pressure.  Ensure that the tubing is connected to the upper port, which is closer to the 
sensor’s contacts; the lower port does not measure pressure. 
Figure 11-20:  Pressure / Flow Sensor Assembly 
04521C (DCN5731)

Teledyne API - Model 200EH/EM Operation Manual  Troubleshooting & Repair 
 265 
11.5.15.3. Ozone Flow 
Measure the voltage across TP1 and TP3.  With proper ozone flow (250 cm3/min), this should be approximately 
3.0 ± 0.3 V (this voltage will vary with altitude).  With flow stopped (pump turned off), the voltage should be 
approximately 0 V.  If the voltage is incorrect, the flow sensor or the board may be faulty.  A cross-leak to 
vacuum inside the Perma Pure dryer may also cause this flow to increase significantly, and the voltage will 
increase accordingly.  Also, make sure that the gas flows from P1 to P2 as labeled on the flow sensor (“high” 
pressure P1 to “low” pressure P2 or “Port” 1 to “Port” 2). 
11.5.16. NO2 CONVERTER 
The NO2 converter assembly can fail in two ways, an electrical failure of the band heater and/or the 
thermocouple control circuit and a performance failure of the converter itself. 
1) NO2 converter heater failures can be divided into two possible problems: 
  Temperature is reported properly but heater does not heat to full temperature.  In this case, the heater is 
either disconnected or broken or the power relay is broken.   
  Disconnect the heater cable coming from the relay board and measure the resistance between any 
two of the three heater leads with a multi-meter.  The resistance between A and B should be about 
1000 Ω and that between A and C should be the same as between B and C, about 500 Ω each.  If 
any of these resistances is near zero or without continuity, the heater is broken. 
  Temperature reports zero or overload (near 500° C).  This indicates a disconnected or failing 
thermocouple or a failure of the thermocouple circuit.   
  First, check that the thermocouple is connected properly and the wire does not show signs of a 
broken or kinked pathway.  If it appears to be properly connected, disconnect the yellow 
thermocouple plug (marked K) from the relay board and measure the voltage (not resistance) 
between the two leads with a multi-meter capable of measuring in the low mV range.  The voltage 
should be about 12 mV (ignore the sign) at 315° C and about 0 mV at room temperature.   
  Measure the continuity with an Ohm-meter.  It should read close to zero Ω.  If the thermocouple does 
not have continuity, it is broken.  If it reads zero voltage at elevated temperatures, it is broken.  To 
test the thermocouple at room temperature, heat up the converter can (e.g., with a heat gun) and see 
if the voltage across the thermocouple leads changes.  If the thermocouple is working properly, the 
electronic circuit is broken.  In both cases, consult the factory. 
2) If the converter appears to have performance problems (conversion efficiency is outside of allowed range of 
96-102%), check the following: 
  Conversion efficiency setting in the CAL menu.  If this value is different from 1.000, this correction needs 
to be considered.  Section 7.1.5 describes this parameter in detail. 
 Accuracy of NO2 source (GPT or gas tank standard).  NO2 gas standards are typically certified to only 
±2% and often change in concentrations over time.  You should get the standard re-certified every year. 
 If you use GPT, check the accuracy of the ozone source. 
  Age of the converter.  The NO2 converter has a limited operating life and may need to be replaced every 
~3 years or when necessary (e.g., earlier if used with continuously high NO2 concentrations).  We 
estimate a lifetime of about 10000 ppm-hours (a cumulative product of the NO2 concentration times the 
exposure time to that concentration).  However, this lifetime heavily depends on many factors such as 
absolute concentration (temporary or permanent poisoning of the converter is possible), sample flow 
rate and pressure inside the converter, converter temperature, duty cycle etc.  This lifetime is only an 
estimated reference and not a guaranteed lifetime. 
04521C (DCN5731)

Troubleshooting & Repair  Teledyne API - Model 200EH/EM Operation Manual 
266   
  In some cases with excessive sample moisture, the oxidized molybdenum metal chips inside the 
converter cartridge may bake together over time and restrict air flow through the converter, in which 
case it needs to be replaced.  To avoid this problem, we recommend the use of a sample gas 
conditioner (Section 5.10).  Section 9.3.6 describes how to replace the NO2 converter cartridge. 
  With no NO2 in the sample gas and a properly calibrated analyzer, the NO reading is negative, while the 
NO2  reading remains around zero.  The converter destroys NO and needs to be replaced. 
  With no NO2 in the sample gas and a properly calibrated analyzer, the NOX reading is significantly 
higher than the actual (gas standard) NO concentration.  The converter produces NO2 and needs to be 
replaced. 
11.5.17. O3 GENERATOR 
The ozone generator can fail in two ways, electronically (printed circuit board) and functionally (internal 
generator components).  Assuming that air is supplied properly to the generator, the generator should 
automatically turn on 30 minutes after the instrument is powered up or if the instrument is still warm.  See 
Section 10.3.6 for ozone generator functionality.  Accurate performance of the generator can only be determined 
with an ozone analyzer connected to the outlet of the generator.  However, if the generator appears to be 
working properly but the sensitivity or calibration of the instrument is reduced, suspect a leak in the ozone 
generator supply air.   
A leak in the dryer or between the dryer and the generator can cause moist, ambient air to leak into the air 
stream, which significantly reduces the ozone output.  The generator will produce only about half of the nominal 
O3 concentration when run with moist, ambient air instead of dried air.  In addition, moist supply air will produce 
large amounts of nitric acid in the generator, which can cause analyzer components downstream of the 
generator to deteriorate and/or causes significant deposit of nitrate deposits on the reaction cell window, 
reducing sensitivity and causing performance drift.  Carry out a leak check as described earlier in this chapter. 
11.5.18. BOX TEMPERATURE  
The box temperature sensor (thermistor) is mounted on the motherboard below the bottom edge of the CPU 
board when looking at it from the front.  It cannot be disconnected to check its resistance.  Box temperature will 
vary with, but will usually read about 5° C higher than, ambient (room) temperature because of the internal 
heating zones from the NO2 converter, reaction cell and other devices.   
  To check the box temperature functionality, we recommend to check the BOX_TEMP signal voltage 
using the SIGNAL I/O function under the DIAG Menu (Section 6.13.1).  At about 30° C, the signal 
should be around 1500 mV.   
  We recommend to use a certified or calibrated external thermometer / temperature sensor to verify the 
accuracy of the box temperature by placing it inside the chassis, next to the thermistor labeled XT1 
(above connector J108) on the motherboard. 
11.5.19. PMT TEMPERATURE 
PMT temperature should be low and constant.  It is more important that this temperature is maintained constant 
than it is to maintain it low.  The PMT cooler uses a Peltier, thermo-electric cooler element supplied with 12 V 
DC power from the switching power supply PS2.  The temperature is controlled by a proportional temperature 
controller located on the preamplifier board.  Voltages applied to the cooler element vary from 0.1 to 12 VDC.  
The temperature set point (hard-wired into the preamplifier board) will vary by ±1C due to component 
tolerances.  The actual temperature will be maintained to within 0.1° C around that set point.  On power-up of 
the analyzer, the front panel enables the user to watch that temperature drop from about ambient temperature 
down to its set point of 6-8° C.  If the temperature fails to adjust after 30 minutes, there is a problem in the cooler 
circuit.  If the control circuit on the preamplifier board is faulty, a temperature of –1° C is reported. 
04521C (DCN5731)

Teledyne API - Model 200EH/EM Operation Manual  Troubleshooting & Repair 
 267 
11.6. REPAIR PROCEDURES 
This section contains some procedures that may need to be performed when a major component of the analyzer 
requires repair or replacement.  Note that maintenance procedures (e.g., replacement of regularly changed 
expendables) are discussed in Chapter 8 (Maintenance) are not listed here.  Also note that Teledyne-API 
customer service may have a more detailed service note for some of the below procedures.  Contact customer 
service. 
11.6.1. DISK-ON-CHIP REPLACEMENT 
Replacing the Disk-on-Chip (DOC) will cause all of the instrument configuration parameters to be lost unless the 
replacement chip carries the exact same firmware version.  iDAS data will always be lost and, if possible, should 
be downloaded prior to changing the DOC.  If the analyzer is equipped with at least one EEPROM flash chip 
(standard configuration), the configuration settings are stored on the EEPROM.  It is recommended to document 
all analyzer parameters that may have been changed, such as calibration, range, auto-cal, analog output, serial 
port and other settings before replacing the CPU chip.  Refer to Figure 10-10-17 for locating the DOC and other 
CPU components. 
1.  Ground yourself to prevent electrostatic damage to electronic components. 
2.  Turn off power to the instrument.  
3.  Fold down the rear panel by loosening the mounting screws.   
  You may have to lift up the analyzer cover to prevent some connectors on the CPU board to brush 
against the cover. 
4.  Locate the Disk-on-Chip on the CPU board.   
  The chip should carry a label with analyzer model number (M200EH/EM), firmware revision 
(example: M200EH/EM_C7.EXE), date and initials of the programmer.   
5.  Remove the IC with a dedicated IC removal tool or by gently prying it up from the socket.   
  Do not bend the connector pins. 
6.  Reinstall the new Disk-on-Chip, making sure the notch at the end of the chip matches the notch in the 
socket.   
  It may be necessary to straighten the pins somewhat to fit them into the socket.  Gently but firmly 
press the chip all the way in.  Do not bend the pins. 
7.  Close the rear panel, replace the cover and turn on power to the machine. 
Generally, all of the setup information will need to be re-entered, including analog input and output calibration 
unless the firmware revision has not changed and the analyzer is equipped and properly configured with an 
EEPROM chip.  Note especially that the A/D converter must be re-calibrated, and all information collected in 
step 1 above must be re-entered before the instrument will function correctly.  The analyzer typically issues an 
ANALOG CALIBRATION WARNING if the analog circuitry was not calibrated within 10 minutes after restart. 
04521C (DCN5731)

Troubleshooting & Repair  Teledyne API - Model 200EH/EM Operation Manual 
268   
11.6.2. FLASH CHIP REPLACEMENT OR UPGRADE 
The M200EH/EM CPU board can accommodate up to two EEPROM flash chips.  The standard configuration is 
one chip with 64 kb of storage capacity, which is used to store the analyzer configuration as created during final 
checkout at the factory.  Replacing this chip will erase that configuration, which will be recreated with a new copy 
when restarting the analyzer.  However, if the firmware and/or the DOC is changed at the same time, all 
analyzer configuration settings and iDAS data will be lost.  Adding a second EEPROM chip to the existing chip 
will double memory but this procedure will require a BIOS configuration and is not a standard sales option.  Also 
make sure that you receive a fully formatted EEPROM chip for replacement.  Contact the factory for details. 
1.  Ground yourself to prevent electrostatic damage to electronic components.   
2.  Turn off power to the instrument, fold down the rear panel by loosening the mounting screws.   
  If necessary, lift the cover to prevent the rear panel connectors from brushing against it. 
3.  Locate the EEPROM chip in the left-most socket of the CPU board.   
  The chip is almost square with one corner cut off, the socket is shaped accordingly and the chip is 
recessed into the socket.   
4.  Remove the old chip by using a special tool or gently pry the chip out using a very fine screwdriver.  
Make sure not to bend or destroy any of the contacts of the socket.   
  When upgrading the CPU with a second chip, no removal is necessary as the second socket should 
be empty. 
5.  Reinstall the new or additional EEPROM chip, making sure the cut-off edge matches that of the socket.  
Press the chip symmetrically and straight all the way in. 
6.  Close the rear panel and cover and turn on power to the machine. 
  If a front panel message Flash Format INVALID appears on start-up, the EEPROM was not properly 
formatted.  Contact the factory for a proper replacement. 
11.6.3. O3 GENERATOR REPLACEMENT 
The ozone generator is a black, brick-shaped device with printed circuit board attached to its rear and two tubes 
extending out the right side in the front of the analyzer.  To replace the ozone generator: 
1.  Turn off the analyzer power, remove the power cord and the analyzer cover. 
2.  Disconnect the 1/8” black tube from the ozone scrubber cartridge and the ¼” clear tube from the plastic 
extension tube at the brass fitting nearest to the ozone generator.   
3.  Unplug the electrical connection on the rear side of the brick. 
4.  Unscrew the two mounting screws that attach the ozone generator to the chassis and take out the entire 
assembly. 
5.  If you received a complete replacement generator with circuit board and mounting bracket attached, 
simply reverse the above steps to replace the current generator.   
6.  Make sure to carry out a leak check and a recalibration after the analyzer warmed up for about 30 
minutes. 
04521C (DCN5731)

Teledyne API - Model 200EH/EM Operation Manual  Troubleshooting & Repair 
 269 
11.6.4. SAMPLE AND OZONE DRYER REPLACEMENT 
The M200EH/EM standard configuration is equipped with a dryer for the ozone supply air.  An optional dryer is 
available for the sample stream and a combined dryer for both gas streams can also be purchased.  To change 
one or all of these options: 
1.  Turn off power to the analyzer and pump, remove the power cord and the analyzer cover.   
2.  Locate the dryers in the center of the instrument, between sensor and NO2 converter.   
  They are mounted to a bracket, which can be taken out when unscrewing the two mounting screws (if 
necessary). 
3.  Disconnect all tubing that extends out of the dryer assembly,  
  These are usually the purge tube connecting to the vacuum manifold, the tube from the exit to the 
ozone flow meter (ozone dryer) or to the NO/NOx valve (sample dryer) or two tubes to the ozone flow 
meter and the NO/NOX valve (combo-dryer).   
  Take extra care not to twist any of the white plastic fittings on the dryer, which connect the inner 
drying tube to the outer purge tube.  See Section 9.3.2 and Figure  9-2. 
4.  Note the orientation of the dryer on the bracket.   
5.  Cut the tie wraps that hold the dryer to the mounting bracket and take out the old dryer.   
  If necessary, unscrew the two mounting screws on the bracket and take out the entire assembly. 
6.  Attach the replacement dryer to the mounting bracket in the same orientation as the old dryer.   
7.  Fix the dryer to the bracket using new tie wraps.   
8.  Cut off excess length of the wraps. 
9.  Put the assembly back into the chassis and tighten the mounting screws. 
10.  Re-attach the tubes to vacuum manifold, flow meter and/or NO/NOx valve using at least two wrenches. 
  Ttake extra care not to twist the dryer’s white plastic fittings, as this will result in large leaks that are 
difficult to trouble-shoot and fix. 
11.  Carry out a detailed leak check (Section 0), 
12.  Close the analyzer.  
13.  Power up pump and analyzer and re-calibrate the instrument after it stabilizes 
04521C (DCN5731)

Troubleshooting & Repair  Teledyne API - Model 200EH/EM Operation Manual 
270   
11.6.5. PMT SENSOR HARDWARE CALIBRATION 
The sensor module hardware calibration is used in the factory to adjust the slope and offset of the PMT output 
and to optimize the signal output and HVPS.  If the instrument’s slope and offset values are outside of the 
acceptable range and all other more obvious causes for this problem have been eliminated, the hardware 
calibration can be used to adjust the sensor as has been done in the factory.  This procedure is also 
recommended after replacing the PMT or the preamplifier board. 
1.  Perform a full zero calibration using zero air (Section 7.2, 7.4, or 7.6). 
2.  Locate the preamplifier board (Figure 3-1). 
3.  Locate the following components on the preamplifier board (Figure 11-): 
  HVPS coarse adjustment switch (Range 0-9, then A-F). 
  HVPS fine adjustment switch (Range 0-9, then A-F). 
  Gain adjustment potentiometer (Full scale is 10 turns). 
4.  Turn the gain adjustment potentiometer 12 turns clockwise to its maximum setting. 
5.  Feed NO to the analyzer: 
  For the M200EH use 450 ppm NO. 
  For the M200Em use 18 ppm NO. 
6.  Wait until the STABIL value is below 0.5 ppm 
7.  Scroll to the NORM PMT value on the analyzer’s front panel.   
8.  With the NO gas concentrations mentioned instep 5 above, the NORM PMT value should be 3600 mV. 
9.  Set the HVPS coarse adjustment to its minimum setting (0).  Set the HVPS fine adjustment switch to its 
maximum setting (F). 
10. Set the HVPS coarse adjustment switch to the lowest setting that will give you just above 3600 mV 
NORM PMT signal.  The coarse adjustment typically increments the NORM PMT signal in 100-300 mV 
steps. 
Figure 11-22:  Pre-Amplifier Board Layout 
04521C (DCN5731)

Teledyne API - Model 200EH/EM Operation Manual  Troubleshooting & Repair 
 271 
11.  Adjust the HVPS fine adjustment such that the NORM PMT value is 3600-3700 mV.   
  The fine adjustment typically increments the NORM PMT value by about 30 mV.   
  It may be necessary to go back and forth between coarse and fine adjustments if the proper value is 
at the threshold of the min/max coarse setting. 
NOTE 
Do not overload the PMT by accidentally setting both adjustment switches to their 
maximum setting.  Start at the lowest setting and increment slowly.  Wait 10 seconds 
between adjustments. 
12. If the NORM PMT value set above is now between 3560-3640 mV, skip this step.  Otherwise, adjust the 
NORM PMT value with the gain potentiometer down to 3600±10 mV.   
  his is the final very-fine adjustment.   
13.  Note that during adjustments, the NORM PMT value may be fluctuating, as the analyzer continues to 
switch between NO and NOX streams as well as between measure and AutoZero modes.   
  You may have to mentally average the values of NO and NOX response for this adjustment. 
14.  Perform a software span calibration (Section 7.2, 7.4, or 7.6) to normalize the sensor response to its 
new PMT sensitivity. 
15.  Review the slope and offset values, the slopes should be 1.000±0.300 and the offset values should be 
0.0±20 mV (-20 to +150 mV is allowed). 
11.6.6. REPLACING THE PMT, HVPS OR TEC 
The photo multiplier tube (PMT) should last for the lifetime of the analyzer.  However, in some cases, the high 
voltage power supply (HVPS) or the thermo-electric cooler (TEC) may fail.  In case of PMT, HVPS or TEC 
failure, the sensor assembly needs to be opened in order to change one of these components.  Refer to Figure 
11- for the structure of the 200EH/EM sensor assembly and follow the steps below for replacement of one of its 
components.  We recommend to ensure that the PMT, HVPS or TEC modules are, indeed, faulty to prevent 
unnecessary opening of the sensor. 
NOTE 
Whereas it is possible for a skilled technician to change the PMT or HVPS through the 
front panel with the sensor assembly mounted to the analyzer, we recommend to 
remove the entire assembly and carry this procedure out on a clean, anti-static table 
with the user wearing an anti-static wrist strap to prevent static discharge damage to 
the assembly or its circuits. 
1.  Power down the analyzer, disconnect the power cord.  
2.  Remove the cover and disconnect all pneumatic and electrical connections from the sensor assembly. 
04521C (DCN5731)

Troubleshooting & Repair  Teledyne API - Model 200EH/EM Operation Manual 
272   
3.  If the TEC is to be replaced, remove the reaction cell assembly at this point by unscrewing two holding 
screws.  This is necessary only if the PMT cold block is to be removed.   
  This step is not necessary if the HVPS or the PMT only are exchanged. 
Figure 11-22:  M200EH/EM Sensor Assembly 
4.  Remove the two connectors on the PMT housing end plate facing towards the front panel.   
5.  Remove the end plate itself (4 screws with plastic washers).   
6.  Remove the dryer packages inside the PMT housing.   
7.  Along with the plate, slide out the OPTIC TEST LED and the thermistor that measures the PMT 
temperature.   
  Both may be coated with a white, thermal conducting paste.   
  Do not contaminate the inside of the housing with this grease, as it may contaminate the PMT glass 
tube on re-assembly. 
8.  Unscrew the PMT assembly, which is held to the cold block by two plastic screws.   
9.  Discard the plastic screws and replace with new screws at the end of this procedure (the threads get 
stripped easily and it is recommended to use new screws). 
10.  Carefully take out the assembly consisting of the HVPS, the gasket and the PMT. 
11.  Change the PMT or the HVPS or both, clean the PMT glass tube with a clean, anti-static wipe and do 
not touch it after cleaning. 
04521C (DCN5731)

Teledyne API - Model 200EH/EM Operation Manual  Troubleshooting & Repair 
 273 
12.  If the cold block or TEC is to be changed:  
a)  Disconnect the TEC driver board from the preamplifier board, remove the cooler fan duct (4 screws 
on its side) including the driver board.   
b)  Disconnect the driver board from the TEC and set the sub-assembly aside. 
13.  Remove the end plate with the cooling fins (4 screws) and slide out the PMT cold block assembly, which 
contains the TEC.   
14.  Unscrew the TEC from the cooling fins and the cold block and replace it with a new unit. 
15.  Re-assemble this TEC subassembly in reverse order.   
  Make sure to use thermal grease between TEC and cooling fins as well as between TEC and cold 
block and that the side opening in the cold block will face the reaction cell when assembled.   
  Evenly tighten the long mounting screws for good thermal conductivity. 
CAUTION 
The thermo-electric cooler needs to be mounted flat to the heat sink.  If there is any 
significant gap, the TEC might burn out.  Make sure to apply heat sink paste before 
mounting it and tighten the screws evenly and cross-wise. 
16.  Re-insert the TEC subassembly in reverse order.   
  Make sure that the O-ring is placed properly and the assembly is tightened evenly. 
17.  Re-insert the PMT/HVPS subassembly in reverse order and don’t forget the gasket between HVPS and 
PMT.   
  Use new plastic screws to mount the PMT assembly on the PMT cold block. 
18.  Insert the LED and thermistor into the cold block, insert new drying packages and carefully replace the 
end plate by making sure that the O-ring is properly in place.   
  Improperly placed O-rings will cause leaks, which – in turn – cause moisture to condense on the 
inside of the cooler and likely cause a short in the HVPS. 
19.  Reconnect the cables and the reaction cell (evenly tighten these screws).   
20.  Replace the sensor assembly into the chassis and fasten with four screws and washers. 
21.  Reconnect all electrical and pneumatic connections.  
22.  leak check the system. 
23.  Power up the analyzer.   
24.  Verify the basic operation of the analyzer using the ETEST and OTEST features or zero and span 
gases, then carry out a hardware calibration of the analyzer (Section 11.6.5) followed by a software 
calibration. 
04521C (DCN5731)

Troubleshooting & Repair  Teledyne API - Model 200EH/EM Operation Manual 
274   
11.7. REMOVING / REPLACING THE RELAY PCA FROM THE 
INSTRUMENT 
This is the most commonly used version of the Relay PCA.  It includes a bank of solid state AC relays.  This 
version is installed in analyzers where components such as AC powered heaters must be turned ON & OFF.  A 
retainer plate is installed over the relay to keep them securely seated in their sockets. 
AC Relay 
Retainer Plate
Retainer  
Mounting  
Screws 
Figure 11-23:  Relay PCA with AC Relay Retainer In Place 
The Relay retainer plate installed on the relay PCA covers the lower right mounting screw of the relay PCA.  
Therefore, when removing the relay PCA,  the retainer plate must be removed first. 
A
C Relay Retain Occludes  
Mounting Screw on  
P/N 045230200 
Mounting 
Screws
Figure 11-24:  Relay PCA  Mounting Screw Locations 
04521C (DCN5731)

Teledyne API - Model 200EH/EM Operation Manual  Troubleshooting & Repair 
 275 
11.8. TECHNICAL ASSISTANCE 
If this manual and its trouble-shooting / repair sections do not solve your problems, technical assistance may be 
obtained from Teledyne-API, Customer Service, 9480 Carroll Park Drive, San Diego, CA 92121.  Phone: +1 858 
657 9800 or 1-800 324 5190.  Fax: +1 858 657 9816.  Email: api-customerservice@teledyne.com.  Before you 
contact customer service, fill out the problem report form in Appendix C, which is also available online for 
electronic submission at http://www.teledyne-api.com/forms/. 
USER NOTES: 
04521C (DCN5731)
04521C (DCN5731)

Teledyne API - Model 200EH/EM Operation Manual  A Primer on Electro-Static Discharge 
 277 
12. A PRIMER ON ELECTRO-STATIC DISCHARGE 
Teledyne Instruments considers the prevention of damage caused by the discharge of static electricity to be 
extremely important part of making sure that your analyzer continues to provide reliable service for a long time.  
This section describes how static electricity occurs, why it is so dangerous to electronic components and 
assemblies as well as how to prevent that damage from occurring. 
12.1. HOW STATIC CHARGES ARE CREATED 
Modern electronic devices such as the types used in the various electronic assemblies of your analyzer, are very 
small, require very little power and operate very quickly.  Unfortunately, the same characteristics that allow them 
to do these things also make them very susceptible to damage from the discharge of static electricity.  Controlling 
electrostatic discharge begins with understanding how electro-static charges occur in the first place. 
Static electricity is the result of something called triboelectric charging which happens whenever the atoms of the 
surface layers of two materials rub against each other.  As the atoms of the two surfaces move together and 
separate, some electrons from one surface are retained by the other.   
+ 
+ 
Materials 
Makes 
Contact 
PROTONS = 3 
ELECTRONS = 3 
NET CHARGE = 0 
PROTONS = 3 
ELECTRONS = 3 
NET CHARGE = 0 
Materials 
Separate 
+
PROTONS = 3
ELECTRONS = 2 
NET CHARGE = -1 
+ 
PROTONS = 3
ELECTRONS = 4 
NET CHARGE = +1   
Figure 12-1: Triboelectric Charging 
If one of the surfaces is a poor conductor or even a good conductor that is not grounded, the resulting positive or 
negative charge cannot bleed off and becomes trapped in place, or static.  The most common example of 
triboelectric charging happens when someone wearing leather or rubber soled shoes walks across a nylon carpet 
or linoleum tiled floor.  With each step, electrons change places and the resulting electro-static charge builds up, 
quickly reaching significant levels.  Pushing an epoxy printed circuit board across a workbench, using a plastic 
handled screwdriver or even the constant jostling of StyrofoamTM pellets during shipment can also build hefty 
static charges 
Table 12-1:  Static Generation Voltages for Typical Activities 
MEANS OF GENERATION  65-90% RH 10-25% RH 
Walking across nylon carpet  1,500V  35,000V 
Walking across vinyl tile  250V  12,000V 
Worker at bench  100V  6,000V 
Poly bag picked up from bench  1,200V  20,000V 
Moving around in a chair padded 
with urethane foam  1,500V 18,000V 
04521C (DCN5731)

A Primer on Electro-Static Discharge  Teledyne API - Model 200EH/EM Operation Manual 
278   
12.2. HOW ELECTRO-STATIC CHARGES CAUSE DAMAGE 
Damage to components occurs when these static charges come into contact with an electronic device.  Current 
flows as the charge moves along the conductive circuitry of the device and the typically very high voltage levels of 
the charge overheat the delicate traces of the integrated circuits, melting them or even vaporizing parts of them.  
When examined by microscope the damage caused by electro-static discharge looks a lot like tiny bomb craters 
littered across the landscape of the component’s circuitry. 
A quick comparison of the values in Table 12-1 with the those shown in the Table 12-2, listing device 
susceptibility levels, shows why Semiconductor Reliability News estimates that approximately 60% of device 
failures are the result of damage due to electro-static discharge. 
Table 12-2:  Sensitivity of Electronic Devices to Damage by ESD 
DAMAGE SUSCEPTIBILITY VOLTAGE 
RANGE 
DEVICE  DAMAGE BEGINS 
OCCURRING AT 
CATASTROPHIC 
DAMAGE AT 
MOSFET 10  100 
VMOS 30  1800 
NMOS 60  100 
GaAsFET 60  2000 
EPROM 100  100 
JFET 140  7000 
SAW 150  500 
Op-AMP 190  2500 
CMOS 200  3000 
Schottky Diodes  300  2500 
Film Resistors  300  3000 
This Film Resistors  300  7000 
ECL 500  500 
SCR 500  1000 
Schottky TTL  500  2500 
Potentially damaging electro-static discharges can occur:  
  Any time a charged surface (including the human body) discharges to a device.  Even simple contact of a 
finger to the leads of a sensitive device or assembly can allow enough discharge to cause damage.  A 
similar discharge can occur from a charged conductive object, such as a metallic tool or fixture. 
  When static charges accumulated on a sensitive device discharges from the device to another surface 
such as packaging materials, work surfaces, machine surfaces or other device.  In some cases, charged 
device discharges can be the most destructive. 
  A typical example of this is the simple act of installing an electronic assembly into the connector or wiring 
harness of the equipment in which it is to function.  If the assembly is carrying a static charge, as it is 
connected to ground a discharge will occur. 
  Whenever a sensitive device is moved into the field of an existing electro-static field, a charge may be 
induced on the device in effect discharging the field onto the device.  If the device is then momentarily 
grounded while within the electrostatic field or removed from the region of the electrostatic field and 
grounded somewhere else, a second discharge will occur as the charge is transferred from the device to 
ground. 
04521C (DCN5731)

Teledyne API - Model 200EH/EM Operation Manual  A Primer on Electro-Static Discharge 
 279 
12.3. COMMON MYTHS ABOUT ESD DAMAGE 
 I didn’t feel a shock so there was no electro-static discharge: The human nervous system isn’t able 
to feel a static discharge of less than 3500 volts.  Most devices are damaged by discharge levels much 
lower than that. 
 I didn’t touch it so there was no electro-static discharge:  Electro-static charges are fields whose lines 
of force can extend several inches or sometimes even feet away from the surface bearing the charge. 
 It still works so there was no damage: Sometimes the damaged caused by electro-static discharge can 
completely sever a circuit trace causing the device to fail immediately.  More likely, the trace will be only 
partially occluded by the damage causing degraded performance of the device or worse, weakening the 
trace.  This weakened circuit may seem to function fine for a short time, but even the very low voltage and 
current levels of the device’s normal operating levels will eat away at the defect over time causing the 
device to fail well before its designed lifetime is reached. 
These latent failures are often the most costly since the failure of the equipment in which the damaged 
device is installed causes down time, lost data, lost productivity, as well as possible failure and damage to 
other pieces of equipment or property. 
 Static Charges can’t build up on a conductive surface:  There are two errors in this statement. 
Conductive devices can build static charges if they are not grounded.  The charge will be equalized 
across the entire device, but without access to earth ground, they are still trapped and can still build to 
high enough levels to cause damage when they are discharged. 
A charge can be induced onto the conductive surface and/or discharge triggered in the presence of a 
charged field such as a large static charge clinging to the surface of a nylon jacket of someone walking up 
to a workbench. 
 As long as my analyzer is properly installed, it is safe from damage caused by static discharges:  
It is true that when properly installed the chassis ground of your analyzer is tied to earth ground and its 
electronic components are prevented from building static electric charges themselves.  This does not 
prevent discharges from static fields built up on other things, like you and your clothing, from discharging 
through the instrument and damaging it. 
12.4. BASIC PRINCIPLES OF STATIC CONTROL 
It is impossible to stop the creation of instantaneous static electric charges.  It is not, however difficult to prevent 
those charges from building to dangerous levels or prevent damage due to electro-static discharge from 
occurring. 
04521C (DCN5731)

A Primer on Electro-Static Discharge  Teledyne API - Model 200EH/EM Operation Manual 
280   
12.4.1. General Rules 
Only handle or work on all electronic assemblies at a properly set up ESD station.  Setting up an ESD safe 
workstation need not be complicated.  A protective mat properly tied to ground and a wrist strap are all that is 
needed to create a basic anti-ESD workstation (see figure 12-2). 
 Wrist Strap 
P rote ctive  M a t
Ground Point
Figure 12-2: Basic anti-ESD Work Station 
For technicians that work in the field, special lightweight and portable anti-ESD kits are available from most 
suppliers of ESD protection gear.  These include everything needed to create a temporary anti-ESD work area 
anywhere. 
 Always wear an Anti-ESD wrist strap when working on the electronic assemblies of your analyzer. 
 An anti-ESD wrist strap keeps the person wearing it at or near the same potential as other grounded 
objects in the work area and allows static charges to dissipate before they can build to dangerous levels.  
Anti-ESD wrist straps terminated with alligator clips are available for use in work areas where there is no 
available grounded plug. 
  Also, anti-ESD wrist straps include a current limiting resistor (usually around one meg-ohm) that protects 
you should you accidentally short yourself to the instrument’s power supply. 
 Simply touching a grounded piece of metal is insufficient.  While this may temporarily bleed off static 
charges present at the time, once you stop touching the grounded metal new static charges will 
immediately begin to re-build.  In some conditions, a charge large enough to damage a component can 
rebuild in just a few seconds. 
 Always store sensitive components and assemblies in anti-ESD storage bags or bins:  Even when 
you are not working on them, store all devices and assemblies in a closed anti-Static bag or bin.  This will 
prevent induced charges from building up on the device or assembly and nearby static fields from 
discharging through it. 
 Use metallic anti-ESD bags for storing and shipping ESD sensitive components and assemblies 
rather than pink-poly bags.  The famous, “pink-poly” bags are made of a plastic that is impregnated with 
a liquid (similar to liquid laundry detergent) which very slowly sweats onto the surface of the plastic 
creating a slightly conductive layer over the surface of the bag. 
  While this layer may equalizes any charges that occur across the whole bag, it does not prevent the build 
up of static charges.  If laying on a conductive, grounded surface, these bags will allow charges to bleed 
away but the very charges that build up on the surface of the bag itself can be transferred through the bag 
by induction onto the circuits of your ESD sensitive device.  Also, the liquid impregnating the plastic is 
eventually used up after which the bag is as useless for preventing damage from ESD as any ordinary 
plastic bag. 
  Anti-Static bags made of plastic impregnated with metal (usually silvery in color) provide all of the charge 
equalizing abilities of the pink-poly bags but also, when properly sealed, create a Faraday cage that 
completely isolates the contents from discharges and the inductive transfer of static charges. 
04521C (DCN5731)

Teledyne API - Model 200EH/EM Operation Manual  A Primer on Electro-Static Discharge 
 281 
  Storage bins made of plastic impregnated with carbon (usually black in color) are also excellent at 
dissipating static charges and isolating their contents from field effects and discharges. 
 Never use ordinary plastic adhesive tape near an ESD sensitive device or to close an anti-ESD 
bag.  The act of pulling a piece of standard plastic adhesive tape, such as Scotch® tape,  from its roll will 
generate a static charge of several thousand or even tens of thousands of volts on the tape itself and an 
associated field effect that can discharge through or be induced upon items up to a foot away. 
12.4.2. Basic anti-ESD Procedures for Analyzer Repair and Maintenance 
12.4.2.1. Working at the Instrument Rack 
When working on the analyzer while it is in the instrument rack and plugged into a properly grounded power 
supply. 
1.  Attach your anti-ESD wrist strap to ground before doing anything else. 
  Use a wrist strap terminated with an alligator clip and attach it to a bare metal portion of the instrument 
chassis.  This will safely connect you to the same ground level to which the instrument and all of its 
components are connected. 
2.  Pause for a second or two to allow any static charges to bleed away. 
3.  Open the casing of the analyzer and begin work.  Up to this point, the closed metal casing of your analyzer 
has isolated the components and assemblies inside from any conducted or induced static charges. 
4.  If you must remove a component from the instrument, do not lay it down on a non-ESD preventative surface 
where static charges may lie in wait. 
5.  Only disconnect your wrist strap after you have finished work and closed the case of the analyzer. 
12.4.2.2. Working at an Anti-ESD Work Bench. 
When working on an instrument of an electronic assembly while it is resting on an anti-ESD work bench: 
1.  Plug your anti-ESD wrist strap into the grounded receptacle of the work station before touching any items 
on the work station and while standing at least a foot or so away.  This will allow any charges you are 
carrying to bleed away through the ground connection of the workstation and prevent discharges due to 
field effects and induction from occurring. 
2.  Pause for a second or two to allow any static charges to bleed away. 
3.  Only open any anti-ESD storage bins or bags containing sensitive devices or assemblies after you have 
plugged your wrist strap into the workstation. 
  Lay the bag or bin on the workbench surface. 
  Before opening the container, wait several seconds for any static charges on the outside surface of the 
container to be bled away by the workstation’s grounded protective mat. 
4.  Do not pick up tools that may be carrying static charges while also touching or holding an ESD Sensitive 
Device. 
  Only lay tools or ESD-sensitive devices and assemblies on the conductive surface of your workstation.  
Never lay them down on any non-ESD preventative surface. 
5.  Place any static sensitive devices or assemblies in anti-static storage bags or bins and close the bag or 
bin before unplugging your wrist strap. 
04521C (DCN5731)

A Primer on Electro-Static Discharge  Teledyne API - Model 200EH/EM Operation Manual 
282   
6.  Disconnecting your wrist strap is always the last action taken before leaving the workbench. 
12.4.2.3. Transferring Components from Rack to Bench and Back 
When transferring a sensitive device from an installed Teledyne Instruments analyzer to an Anti-ESD workbench 
or back: 
1.  Follow the instructions listed above for working at the instrument rack and workstation. 
2.  Never carry the component or assembly without placing it in an anti-ESD bag or bin. 
3.  Before using the bag or container allow any surface charges on it to dissipate: 
  If you are at the instrument rack, hold the bag in one hand while your wrist strap is connected to a ground 
point. 
  If you are at an anti-ESD workbench, lay the container down on the conductive work surface. 
  In either case wait several seconds. 
4.  Place the item in the container. 
5.  Seal the container.  If using a bag, fold the end over and fastening it with anti-ESD tape. 
  Folding the open end over isolates the component(s) inside from the effects of static fields. 
  Leaving the bag open or simply stapling it shut without folding it closed prevents the bag from forming a 
complete protective envelope around the device. 
6.  Once you have arrived at your destination, allow any surface charges that may have built up on the bag or bin 
during travel to dissipate: 
  Connect your wrist strap to ground. 
  If you are at the instrument rack, hold the bag in one hand while your wrist strap is connected to a ground 
point. 
  If you are at a anti-ESD work bench, lay the container down on the conductive work surface 
  In either case wait several seconds 
7. Open the container. 
12.4.2.4. Opening Shipments from Teledyne Instruments Customer Service. 
Packing materials such as bubble pack and Styrofoam pellets are extremely efficient generators of static electric 
charges.  To prevent damage from ESD, Teledyne Instruments ships all electronic components and assemblies in 
properly sealed anti-ESD containers. 
Static charges will build up on the outer surface of the anti-ESD container during shipping as the packing 
materials vibrate and rub against each other.  To prevent these static charges from damaging the components or 
assemblies being shipped make sure that you always unpack shipments from Teledyne Instruments Customer 
Service by: 
1.  Opening the outer shipping box away from the anti-ESD work area. 
2.  Carry the still sealed ant-ESD bag, tube or bin to the anti-ESD work area. 
3.  Follow steps 6 and 7 of Section 12.4.2.3 above when opening the anti-ESD container at the work station. 
04521C (DCN5731)

Teledyne API - Model 200EH/EM Operation Manual  A Primer on Electro-Static Discharge 
 283 
4.  Reserve the anti-ESD container or bag to use when packing electronic components or assemblies to be 
returned to Teledyne Instruments. 
12.4.2.5. Packing Components for Return to Teledyne Instruments Customer Service. 
Always pack electronic components and assemblies to be sent to Teledyne Instruments Customer Service in anti-
ESD bins, tubes or bags. 
WARNING 
 DO NOT use pink-poly bags. 
 NEVER allow any standard plastic packaging materials to touch the 
electronic component/assembly directly 
 This includes, but is not limited to, plastic bubble-pack, Styrofoam 
peanuts, open cell foam, closed cell foam, and adhesive tape 
 DO NOT use standard adhesive tape as a sealer.  Use ONLY anti-ESD 
tape 
1.  Never carry the component or assembly without placing it in an anti-ESD bag or bin. 
2.  Before using the bag or container allow any surface charges on it to dissipate: 
  If you are at the instrument rack, hold the bag in one hand while your wrist strap is connected to a ground 
point. 
  If you are at an anti-ESD workbench, lay the container down on the conductive work surface. 
  In either case wait several seconds. 
3.  Place the item in the container. 
4.  Seal the container.  If using a bag, fold the end over and fastening it with anti-ESD tape. 
  Folding the open end over isolates the component(s) inside from the effects of static fields. 
  Leaving the bag open or simply stapling it shut without folding it closed prevents the bag from forming a 
complete protective envelope around the device. 
NOTE 
If you do not already have an adequate supply of anti-ESD bags or containers available, 
Teledyne Instruments’ Customer Service department will supply them.  Follow the 
instructions listed above for working at the instrument rack and workstation. 
User Notes: 
04521C (DCN5731)

A Primer on Electro-Static Discharge  Teledyne API - Model 200EH/EM Operation Manual 
284   
USER NOTES: 
04521C (DCN5731)

Addendum to the M200EM/EH Operators Manual (P/N 04521)  (Ref: 06116A) 
 Addendum-1 
  ADDENDUM TO THE M200EM/EH OPERATORS 
MANUAL (P/N 04521) 
1. PREFACE 
This addendum is an update to the Model M200EM/EH Operators Manual. It documents the 
following improvements: 
 STAINLESS STEEL OZONE DESTRUCT P/N 051210000: The Ozone Destruct now resides 
down stream of the vacuum manifold. Previously, it was located downstream of the 
reaction cell. 
 BYPASS MANIFOLD ASSEMBLY P/N 044430100: As a cost reduction, the bypass manifold is 
now incorporated into the three port reaction cell. 
2. CHANGES AND UPDATES 
2.1. OZONE DESTRUCT  
The following photograph identifies the Ozone Destruct assembly and pneumatic connections. 
FIGURE 1.0 - OZONE DESTRUCT ASSY P/N 05121 
04521C (DCN5731)

(Ref: 06116A)  Addendum to the M200EM/EH Operators Manual (P/N 04521) 
Addendum-2   
2.2. THREE PORT REACTION CELL 
By incorporating the bypass flow orifice into the reaction cell, the bypass manifold assembly, 
which previously resided between the vacuum manifold and Molycon container, is no longer 
required. 
FIGURE 2.0 – THREE PORT REACTION CELL ASSY P/N 06028 
Bypass Flow Orifice: 
7 Mil for M200EM 
3 Mil for M200EH 
Ozone Flow Orifice: 
7 Mil for M200EM Or EH 
Sample Flow: 
No Orifice 
04521C (DCN5731)

Model 200EH/EM (Ref: 05147F)  APPENDIX A - Version Specific Software Documentation 
 A-1 
APPENDIX A - Version Specific Software Documentation 
APPENDIX A-1:  Model 200EH/EM Software Menu Trees 
APPENDIX A-2:  Model 200EH/EM Setup Variables Available Via Serial I/O 
APPENDIX A-3:  Model 200EH/EM Warnings and Test Measurements Via Serial I/O 
APPENDIX A-4:  Model 200EH/EM Signal I/O Definitions 
APPENDIX A-5:  Model 200EH/EM iDAS Functions 
APPENDIX A-6:  Model 200EH/EM Terminal Command Designators 
04521C (DCN5731)

APPENDIX A-1: M200EH/EM Software Menu Trees, Revision F.0  Model 200EH/EM (Ref: 05147F) 
A-2 
APPENDIX A-1: M200EH/EM Software Menu Trees, Revision F.0 
PRIMARY SETUP 
MENU
SAMPLE
MSG1
CALZ4CALS4CLR1SETUP
A1: User Selectable Range2
A2: User Selectable Range2
A3: User Selectable Range2
A4: User Selectable Range2
NOX STB
SAMP FLOW
0ZONE FLOW
PMT
NORM PMT
AZERO
HVPS
RCELL TEMP
BOX TEMP
PMT TEMP
MF TEMP
O2 CELL TEMP3
MOLY TEMP
RCEL
SAMP
NOX SLOPE
NOX OFFSET
NO SLOPE
NO OFFSET
O2 SLOPE3
O2 OFFSET3
TIME
O23
LOW
<TST TST>
CALTEST1
NOX
HIGH
CONCZERO SPAN
HIGH
ZERO
LOW LOW HIGH
CONCSPAN
CONVNOX NO
SETNO2 CAL
DASCFG ACAL4CLKRANGE PASS MORE
DIAGCOMM VARS ALAR
1 Only appears when warning messages are active.
2 User selectable analog outputs A1 – A4  (see Section X.X.X)
3 Only appears if analyzer is equipped with O2 sensor option.
4 Only appears if analyzer is equipped with Zero/Span or IZS valve 
options.
SECONDARY 
SETUP MENU
Press to cycle 
through the 
active warning 
messages.
Press to clear 
an active 
warning 
messages.
Figure A-1:     Basic Sample Display Menu 
04521C (DCN5731)

APPENDIX A-1: M200EH/EM Software Menu Trees, Revision F.0  Model 200EH/EM (Ref: 05147F) 
 A-3 
SETUP
PASS
DAS RNGE CLK MORE
ACAL1
CFG
<TST TST>
MODEL TYPE AND 
NUMBER
PART NUMBER
SERIAL NUMBER 
SOFTWARE REVISION
LIBRARY REVISION
iCHIP SOFTWARE 
REVISION
HESSEN PROTOCOL 
REVISION2
CPU TYPE & OS 
REVISION
DATE FACTORY 
CONFIGURATION SAVED
Go to iDAS
Menu Tree
TIME DATE
ON
OFF
UNIT DIL3
PPM MGM
PREV MODENEXT
SEQ 1)
SEQ 2)
SEQ 3)
PREV NEXT
 DISABLED
ZERO
ZERO-LO
ZERO-LO-HI
ZERO-HI
LO
LO-HI
HI
O2 ZERO4
O2 ZERO-SP4
O2 SPAN4
SET
<SET SET>
LOW5HIGH5
RANGE TO CAL5
DURATION
CALIBRATE
STARTING DATE
STARTING TIME
DELTA DAYS
DELTA TIME
TIMER ENABLE
SAMPLE
OFF
ON
1 ACAL menu and its submenus only appear if 
analyzer is equipped with Zero/Span or IZS 
valve options.
2 Only appears if Dilution option is active
3 Only appears if Hessen protocol is active.
4 O2 Modes only  appear if analyzer is 
equipped with O2 sensor option.
5 DOES NOT appear if one of the three O2 
modes is selected
Go to 
SECONDARY SETUP 
Menu Tree
Figure A-2:     Primary Setup Menu (Except iDAS) 
04521C (DCN5731)

APPENDIX A-1: M200EH/EM Software Menu Trees, Revision F.0  Model 200EH/EM (Ref: 05147F) 
A-4 
SETUP
PASS
DAS RNGE CLK MOREACAL1
CFG
SAMPLE
1 ACAL menu  only appear if analyzer is equipped with 
Zero/Span or IZS valve options.
2 Editing an existing iDAS channel will erase any 
data stored on the channel options.
3 Changing the event for an existing iDAS 
channel DOES NOT erase  the data stored on 
the channel.
EDITVIEW
PREV NEXT
CONC
CALDAT
CALCHE
DIAG
HIRES
VIEW
Selects the data point to be viewed
Cycles through 
parameters 
assigned to this 
iDAS channel
<PRM PRM>NX10NEXTPREVPV10
EDIT2PRNTDELINSNEXTPREV
ENTER PASSWORD: 818
CONC
CALDAT
CALCHE
DIAG
HIRES
NO
NX10NEXTSET><SET
YES
NAME
EVENT
PARAMETERS
NUMBER OF RECORDS
REPORT PERIOD
RS-232 REPORT
CAL MODE
CHANNEL ENABLE
ON
OFF NO
YES2
Sets the maximum number of 
records recorded by this 
channel
Sets the time lapse between 
each report
Create/edit the name of the channel
PREV NEXT
Cycles through 
list of available 
trigger events3
NOYES2
EDIT2PRNTDELINSNEXTPREV
NO
PRNTEDITSET><SET
YES
Cycles through list of 
currently active 
parameters for this 
channel
MAXMINAVGINST
PRECISIONSAMPLE MODEPARAMETER
Cycles through list of available & 
currently active parameters for 
this channel
NEXTPREV
Figure A-3:     Primary Setup Menu   iDAS Submenu 
04521C (DCN5731)

APPENDIX A-1: M200EH/EM Software Menu Trees, Revision F.0  Model 200EH/EM (Ref: 05147F) 
 A-5 
SETUP
PASSDAS RNGE CLK MORE
ACAL
CFG
SAMPLE
COMM VARS DIAG
EDIT PRNTJUMPNEXTPREV
0) DAS_HOLD_OFF
1) TPC_ENABLE
2) RCELL_SET
3) DYN_ZERO
4) DYN_SPAN
5) CONC_PRECISION
6) CLOCK_ADJ
Go to  DIAG Menu Tree
HESN2
INET1
ID
EDITSET><SET
COM1 COM21
TEST PORTBAUD RATEMODE
TEST
300
1200
2400
4800
9600
19200
38400
57600
115200
QUIET
COMPUTER 
SECURITY 
HESSEN PROTOCOL
E, 7, 1
RS-485
MULTIDROP PROTOCOL
ENABLE MODEM
ERROR CHECKING
XON/XOFF HANDSHAKE
HARDWARE 
HANDSHAKE
HARDWARE FIFO
COMMAND PROMPT
ON
OFF
ENTER PASSWORD: 818
ENTER PASSWORD: 818
Go to  
COMM / Hessen 
Menu Tree
ENTER PASSWORD: 818
EDITSET><SET
DHCP
ON OFF
INSTRUMENT IP3
GATEWAY IP3
SUBNET MASK3
TCP PORT4
HOSTNAME5
1Only appears if optional Ethernet PCA is installed.   
NOTE: When Ethernet PCA is present COM2 
submenu disappears.
2Only appears if HESSEN PROTOCOL mode is ON 
(See COM1 & COM2 – MODE submenu above).
3INSTRUMENT IP, GATEWAY IP & SUBNET MASK
are only editable when DHCP is OFF.
4Although TCP PORT is editable regardless of the 
DHCP state, do not change the setting for this 
property.
5HOST NAME  is only editable when DHCP is ON.
EDITEDIT
Figure A-4:     Secondary Setup Menu   COMM and VARS Submenus 
04521C (DCN5731)

APPENDIX A-1: M200EH/EM Software Menu Trees, Revision F.0  Model 200EH/EM (Ref: 05147F) 
A-6 
SETUP
PASSDAS RNGE CLK MORE
ACAL
CFG
SAMPLE
COMM VARS DIAG
Go to  DIAG Menu Tree
HESN2
INET1
ID ENTER PASSWORD: 818
ENTER PASSWORD: 818ENTER PASSWORD: 818
1Only appears if Ethernet Option is installed.
2Only appears if HESSEN PROTOCOL mode is ON.
Go to  COMM / VARS  
Menu Tree
Go to  COMM / VARS  
Menu Tree
COM1 COM2
EDITSET><SET
GAS LISTRESPONSE MODEVARIATION STATUS FLAGS
TYPE2TYPE1 CMDTEXTBCC
EDIT PRNTDELINSNEXTPREV
NOYES GAS TYPE
GAS ID
REPORTED
ON
OFF
Set/create unique gas ID number
NOX
NO
NO2
O2
SET><SET
NOX, 211, REPORTED
NO, 212, REPORTED
NO2, 213 REPORTED
O2, 214, REPORTED
Figure A-5:     Secondary Setup Menu   Hessen Protocol Submenu 
04521C (DCN5731)

APPENDIX A-1: M200EH/EM Software Menu Trees, Revision F.0  Model 200EH/EM (Ref: 05147F) 
 A-7 
DISPLAY 
SEQUENCE 
CONFIGURATION
ANALOG 
OUTPUT
SETUP
PASSDAS RNGE CLK MORE
ACAL
CFG
SAMPLE
COMM VARS
DIAG
NEXTPREV
SIGNAL 
I/O
ANALOG 
CONFIGURATION
OPTIC 
TEST
ELECTRICAL 
TEST
OZONE GEN 
OVERRIDE
FLOW 
CALIBRATION
Press ENTR 
to start test
Press ENTR 
to start test OZONESAMP
ON
OFF
Press ENTR 
to start test
ENTER PASSWORD: 818
EDIT PRNTDELINSNEXTPREV
NOYES
Cycles through list of 
already programmed 
display sequences
NEXTPREV
NOX
NXL
NXH
NO
NOL
NOH
NO2
N2L
N2H
O2
DISPLAY DATA
DISPLAY DURATION
ENTR
NEXTPREV 0) EXT ZERO CAL
1) EXT SPAN CAL
2) EXT LOW SPAN
3) REMOTE RANGE HI
4) MAINT MODE
5) LANG2 SELECT
6) SAMPLE LED
7) CAL LED
8) FAULT LED
9) AUDIBLE BEEPER
10) ELEC TEST
11) OPTIC TEST
12) PREAMP RANGE HIGH
13) O3GEN STATUS
14) ST SYSTEM OK
15) ST CONC VALID
16) ST HIGH RANGE
17) ST ZERO CAL
18) ST SPAN CAL
19) ST DIAG MODE
20) ST LOW SPAN CAL
21) ST O2 CAL
22) ST SYSTEM OK2
23) ST CONC ALARM 1
24) ST CONC ALARM 2
25)  RELAY WATCHDOG
26) RCELL HEATER
27) CONV HEATER
28) MANIFOLD HEATER
29) O2 CELL HEATER
30) ZERO VALVE
31) CAL VALVE
32) AUTO ZERO VALVE
33) NOX VALVE
34) LOW SPAN VALVE
35) HIGH SPAN VALVE
36 INTERNAL ANALOG
to VOLTAGE SIGNALS
61 (see Appendix A)
ON
OFF CAL
EDITSET><SET
AOUTS CALIBRATED
DATA OUT 11
DATA OUT 21
DATA OUT 31
DATA OUT 41
AIN CALIBRATED
10V CURR5V1V0.1V
ON
OFF
ON
OFF
CAL2
Auto Cal
Sets time lapse 
between data 
updates on 
selected output 
Sets the scale 
width of the 
reporting range. 
RANGE OVER 
RANGE
CALIBRATED OUTPUT DATA SCALE UPDATE
Cycles 
through the 
list of iDAS 
data types. 
RANGE 
OFFSET2
AUTO2 
CAL
Sets the 
degree of 
offset
ON
OFF
U100 UP10 UP DOWN DN10 D100
Manual Cal3
1Correspond to analog Output A1 – A4 on back of analyzer
2Only appears if one of the voltage ranges is selected.
3Manual adjustment menu only appears if either the Auto Cal feature is OFF or the 
range is set for CURRent.   
Figure A-6:     DIAG Menu   
04521C (DCN5731)

APPENDIX A-2: Setup Variables For Serial I/O, Revision F.0  Model 200EH/EM (Ref: 05147F) 
A-8   
APPENDIX A-2: Setup Variables For Serial I/O, Revision F.0 
Table A-1:     M200EH/EM Setup Variables, Revision F.0 
Setup Variable  Numeric 
Units  Default Value  Value Range  Description 
DAS_HOLD_OFF  Minutes 15  0.5–20 
Duration of DAS hold off period. 
MEASURE_MODE  — NO-NOX, 
NO, NOX,  
NOX-NO,  
NON-OX 
Gas measure mode. Enclose value in 
double quotes (") when setting from 
the RS-232 interface. 
TPC_ENABLE  — ON OFF, ON 
ON enables temperature/ pressure 
compensation; OFF disables it. 
DYN_ZERO  — OFF ON, OFF 
ON enables remote dynamic zero 
calibration; OFF disables it. 
DYN_SPAN  — OFF ON, OFF 
ON enables remote dynamic span 
calibration; OFF disables it. 
CONC_PRECISION  — 3 
AUTO, 0, 1, 2, 3, 
4 
Number of digits to display to the 
right of the decimal point for 
concentrations on the display. 
Enclose value in double quotes (") 
when setting from the RS-232 
interface. 
CLOCK_ADJ  Sec./Day 0  -60–60 
Time-of-day clock speed adjustment. 
LANGUAGE_SELECT  — ENGL 
ENGL, SECD, 
 EXTN 
Selects the language to use for the 
user interface. Enclose value in 
double quotes (") when setting from 
the RS-232 interface. 
MAINT_TIMEOUT  Hours 2  0.1–100 
Time until automatically switching out 
of software-controlled maintenance 
mode. 
BXTEMP_TPC_GAIN  — 0  0–10 
Box temperature compensation 
attenuation factor. 
RCTEMP_TPC_GAIN  — 0  0–10 
Reaction cell temperature 
compensation attenuation factor. 
RCPRESS_TPC_GAIN  — 1  0–10 
Reaction cell pressure compensation 
attenuation factor. 
SPRESS_TPC_GAIN  — 1  0–10 
Sample pressure compensation 
attenuation factor. 
CE_FACTOR1  — 1 0.8–1.2 
Moly converter efficiency factor for 
range 1. 
CE_FACTOR2  — 1 0.8–1.2 
Moly converter efficiency factor for 
range 2. 
CONV_TIME  — 1 SEC 
33 MS,  
66 MS, 
133 MS, 
266 MS, 
533 MS, 1 SEC, 
2 SEC 
Conversion time for PMT detector 
channel. Enclose value in double 
quotes (") when setting from the RS-
232 interface. 
SG_CONV_TIME  — 33 MS 
Same as above. 
Conversion time for PMT detector 
channel in single-gas measure 
modes. Enclose value in double 
quotes (") when setting from the RS-
232 interface. 
NEG_NO2_SUPPRESS  — ON ON, OFF 
ON suppresses negative NO2 in 
during switching mode; 
OFF does not suppress negative NO2 
readings 
FILT_SIZE  Samples 5 
1, 10 2 1–500 
Moving average filter size. 
04521C (DCN5731)

Model 200EH/EM (Ref: 05147F)  APPENDIX A-2: Setup Variables For Serial I/O, Revision F.0 
 A-9 
Setup Variable  Numeric 
Units  Default Value  Value Range  Description 
SG_FILT_SIZE  Samples 60  1–500 
Moving average filter size in single-
gas measure modes. 
FILT_ADAPT  — ON ON, OFF 
ON enables adaptive filter; OFF 
disables it. 
FILT_OMIT_DELTA  PPM 10 
1, 0.8 2 5–100 1, 
0.1–100 2 
Absolute change in concentration to 
omit readings. 
FILT_OMIT_PCT  % 10  1–100 
Percent change in concentration to 
omit readings. 
FILT_SHORT_DELT  PPM 5 
1, 0.5 2 5–100 1, 
0.1–100 2 
Absolute change in concentration to 
shorten filter. 
FILT_SHORT_PCT  % 51, 7 2 1–100 
Percent change in concentration to 
shorten filter. 
FILT_ASIZE  Samples 2 
1, 3 2 1–500 
Moving average filter size in adaptive 
mode. 
SG_FILT_ASIZE  Samples 10  1–500 
Moving average filter size in adaptive 
mode, in single-gas measure modes. 
FILT_DELAY  Seconds 
 60 1,80 2 0–200 
Delay before leaving adaptive filter 
mode. 
SG_FILT_DELAY  Seconds 60  0–200 
Delay before leaving adaptive filter 
mode in single-gas measure modes. 
O2_FILT_ADAPT 4 — ON ON, OFF 
ON enables O2 adaptive filter; OFF 
disables it. 
O2_FILT_SIZE 4 Samples 60  1–500 
O2 moving average filter size in 
normal mode. 
O2_FILT_ASIZE 4 Samples 10  1–500 
O2 moving average filter size in 
adaptive mode. 
O2_FILT_DELTA 4 % 2 0.1–100 
Absolute change in O2 concentration 
to shorten filter. 
O2_FILT_PCT 4 % 2 0.1–100 
Relative change in O2 concentration 
to shorten filter. 
O2_FILT_DELAY 4 Seconds 20  0–300 
Delay before leaving O2 adaptive 
filter mode. 
NOX_DWELL  Seconds 4.2 
1,  3.5 2 0.1–30 
Dwell time after switching valve to 
NOX position. 
SG_NOX_DWELL  Seconds 1  0.1–30 
Dwell time after switching valve to 
NOX position in single-gas measure 
modes. 
NOX_SAMPLE  Samples 2  1–30 
Number of samples to take in NOX 
mode. 
SG_NOX_SAMPLE  Samples 2  1–30 
Number of samples to take in NOX 
mode in single-gas measure modes. 
NO_DWELL  Seconds 4.21, 3.0 2 0.1–30 
Dwell time after switching valve to 
NO position. 
SG_NO_DWELL  Seconds 1  0.1–30 
Dwell time after switching valve to 
NO position in single-gas measure 
modes. 
NO_SAMPLE  Samples 2  1–30 
Number of samples to take in NO 
mode. 
SG_NO_SAMPLE  Samples 2  1–30 
Number of samples to take in NO 
mode in single-gas measure modes. 
USER_UNITS  — PPM PPM, MGM 
Concentration units for user 
interface. Enclose value in double 
quotes (") when setting from the RS-
232 interface. 
04521C (DCN5731)

APPENDIX A-2: Setup Variables For Serial I/O, Revision F.0  Model 200EH/EM (Ref: 05147F) 
A-10   
Setup Variable  Numeric 
Units  Default Value  Value Range  Description 
DIL_FACTOR  — 1 1–1000 
Dilution factor. Used only if is dilution 
enabled with FACTORY_OPT 
variable. 
AZERO_ENABLE  — ON ON, OFF 
ON enables auto-zero; OFF disables 
it. 
AZERO_FREQ  Minutes 2  0–60 
Auto-zero frequency. 
AZERO_DWELL  Seconds 4   0.1–60 
Dwell time after opening auto-zero 
valve. 
AZERO_POST_DWELL  Seconds 4  0–60 
Dwell time after closing auto-zero 
valve. 
AZERO_SAMPLE  Samples 2  1–10 
Number of auto-zero samples to 
average. 
SG_AZERO_SAMP  Samples 2  1–10 
Number of auto-zero samples to 
average in single-gas measure 
modes. 
AZERO_FSIZE  Samples 8  1–50 
Moving average filter size for auto-
zero samples. 
AZERO_LIMIT  mV 200  0–1000 
Maximum auto-zero offset allowed. 
NOX_SPAN1  Conc. 80 
1, 16 2 1–5000 
Target NOX concentration during 
span calibration of range 1. 
NO_SPAN1  Conc. 80 
1, 16 2 1–5000 
Target NO concentration during span 
calibration of range 1. 
NO2_SPAN1  Conc. 80 
1, 16 2 1–5000 
Target NO2 concentration during 
converter efficiency calibration of 
range 1. 
NOX_SLOPE1  PPM/mV 1  0.25–4 
NOX slope for range 1. 
NOX_OFFSET1  mV 0 -10000–10000 
NOX offset for range 1. 
NO_SLOPE1  PPM/mV 1  0.25–4 
NO slope for range 1. 
NO_OFFSET1  mV 0 -10000–10000 
NO offset for range 1. 
NOX_SPAN2  Conc. 80 
1, 16 2 1–5000 
Target NOX concentration during 
span calibration of range 2. 
NO_SPAN2  Conc. 80 
1, 16 2 1–5000 
Target NO concentration during span 
calibration of range 2. 
NO2_SPAN2  Conc. 80 
1, 16 2 1–5000 
Target NO2 concentration during 
converter efficiency calibration of 
range 2. 
NOX_SLOPE2  PPM/mV 1  0.25–4 
NOX slope for range 2. 
NOX_OFFSET2  mV 0 -10000–10000 
NOX offset for range 2. 
NO_SLOPE2  PPM/mV 1  0.25–4 
NO slope for range 2. 
NO_OFFSET2  mV 0 -10000–10000 
NO offset for range 2. 
O2_TARG_SPAN_CONC 4 % 20.95  0–100 
Target O2 concentration during span 
calibration. 
O2_SLOPE 4 — 1  0.5–2 
O2 slope. 
O2_OFFSET 4 % 0 -10–10 
O2 offset. 
O2_RANGE 4 % 100 0.1–500 
O2 concentration range. 
STD_O2_CELL_TEMP 4 ºK 323  1–500 
Standard O2 cell temperature for 
temperature compensation. 
PHYS_RANGE1  PPM 500 
1,  20 2 5–5000 
Low pre-amp range. 
PHYS_RANGE2  PPM 5000 
1,  200 2 5–5000 
High pre-amp range. 
CONC_RANGE1  Conc. 100 1, 20 2 5–5000 1,  
1–500 2 
D/A concentration range 1 or range 
for NOX. 
04521C (DCN5731)

Model 200EH/EM (Ref: 05147F)  APPENDIX A-2: Setup Variables For Serial I/O, Revision F.0 
 A-11 
Setup Variable  Numeric 
Units  Default Value  Value Range  Description 
RCELL_SET  ºC 
50  
Warnings: 
45–55 
30–70 
Reaction cell temperature set point 
and warning limits. 
MANIFOLD_SET  ºC 
50  
Warnings: 
45–55 
30–70 
Manifold temperature set point and 
warning limits. 
O2_CELL_SET 4 ºC 
50 
Warnings: 
45–55 
30–70 
O2 sensor cell temperature set point 
and warning limits. 
CONV_TYPE  —  MOLY  
NONE, MOLY, 
CONV, O3KL 
Converter type. “CONV” is mini-
hicon. Enclose value in double 
quotes (") when setting from the RS-
232 interface. 
CONV_SET  ºC 
315 
Warnings: 
305–325 
0–800 
Converter temperature set point and 
warning limits. 
CONV_TEMP_TRIG  Cycles 10  0–100 
Number of converter temperature 
errors required to trigger warning. 
BOX_SET  ºC 
30 
Warnings: 
7–48 
0–70 
Nominal box temperature set point 
and warning limits. 
PMT_SET  ºC 
7 
Warnings: 
5–12 
0–40 
PMT temperature warning limits. Set 
point is not used. 
SFLOW_SET  cc/m 
290 1, 360 1+4, 
250 2, 320 2+4 
Warnings: 
350–600, 
200–600 1,2, 
300–700 1+4, 2+4 
100–1000 
Sample flow warning limits. Set point 
is not used. 
SAMP_FLOW_SLOPE  — 1 0.001–100 
Slope term to correct sample flow 
rate. 
OFLOW_SET  cc/m 
250  
Warnings: 
200–600 
100–1000 
Ozone flow warning limits. Set point 
is not used. 
OZONE_FLOW_SLOPE  — 1 0.001–100 
Slope term to correct ozone flow rate. 
RCELL_SAMP_RATIO  — 0.53  0.1–2 
Maximum reaction cell pressure / 
sample pressure ratio for valid 
sample flow calculation. 
STD_BOX_TEMP  ºK 
298 
Valid limits: 
278–338 
1–500 
Standard box temperature and valid 
limits for temperature compensation. 
STD_RCELL_TEMP  ºK 
323 
Valid limits: 
278–338 
1–500 
Standard reaction cell temperature 
and valid limits for temperature 
compensation. 
04521C (DCN5731)

APPENDIX A-2: Setup Variables For Serial I/O, Revision F.0  Model 200EH/EM (Ref: 05147F) 
A-12   
Setup Variable  Numeric 
Units  Default Value  Value Range  Description 
STD_RCELL_PRESS  "Hg 
5 
Valid limits: 
0.5–12  
0.1–50 
Standard reaction cell pressure and 
valid limits for pressure 
compensation. 
STD_SAMP_PRESS  "Hg 
29.92 
Valid limits: 
0.5–32 
0.1–50 
Standard sample pressure and valid 
limits for pressure compensation. 
RS232_MODE  — 0 0–65535 
RS-232 COM1 mode flags. Add 
values to combine flags. 
1 = quiet mode 
2 = computer mode 
4 = enable security 
16 = enable Hessen protocol 3 
32 = enable multidrop 
64 = enable modem 
128 = ignore RS-232 line errors 
256 = disable XON / XOFF support 
512 = reserved 
1024 = enable RS-485 mode 
2048 = even parity, 7 data bits, 1 
stop bit 
4096 = enable command prompt 
BAUD_RATE  — 19200 
300, 1200, 2400, 
4800, 9600, 
19200, 38400, 
 57600, 115200 
RS-232 COM1 baud rate. Enclose 
value in double quotes (") when 
setting from the RS-232 interface. 
MODEM_INIT  — 
“AT Y0 &D0 
&H0 &I0 S0=2 
&B0 &N6 &M0 
E0 Q1 &W0” 
Any character in 
the allowed 
character set. Up 
to 100 
characters long. 
RS-232 COM1 modem initialization 
string. Sent verbatim plus carriage 
return to modem on power up or 
manually. Enclose value in double 
quotes (") when setting from the RS-
232 interface. 
RS232_MODE2  BitFlag 0,  0–65535 
RS-232 COM2 mode flags. 
(Same settings as RS232_MODE) 
BAUD_RATE2  — 19200 
300, 1200, 2400, 
4800, 9600, 
19200, 38400, 
57600, 115200 
RS-232 COM2 baud rate. Enclose 
value in double quotes (") when 
setting from the RS-232 interface. 
MODEM_INIT2  — 
“AT Y0 &D0 
&H0 &I0 S0=2 
&B0 &N6 &M0 
E0 Q1 &W0” 
Any character in 
the allowed 
character set. Up 
to 100 
characters long. 
RS-232 COM2 modem initialization 
string. Sent verbatim plus carriage 
return to modem on power up or 
manually. Enclose value in double 
quotes (") when setting from the RS-
232 interface. 
RS232_PASS  Password 940331  0–999999 
RS-232 log on password. 
MACHINE_ID  ID 200 0–9999 
Unique ID number for instrument. 
COMMAND_PROMPT  — “Cmd> ” 
Any character in 
the allowed 
character set. Up 
to 100 
characters long. 
RS-232 interface command prompt. 
Displayed only if enabled with 
RS232_MODE variable. Enclose 
value in double quotes (") when 
setting from the RS-232 interface. 
04521C (DCN5731)

Model 200EH/EM (Ref: 05147F)  APPENDIX A-2: Setup Variables For Serial I/O, Revision F.0 
 A-13 
Setup Variable  Numeric 
Units  Default Value  Value Range  Description 
REMOTE_CAL_MODE  — LOW LOW, HIGH 
Range to calibrate during remote 
calibration. Enclose value in double 
quotes (") when setting from the RS-
232 interface. 
PASS_ENABLE  — OFF ON, OFF 
ON enables passwords; OFF 
disables them. 
STABIL_GAS  —  NOX  NO, NO2, NOX 
Selects gas for stability 
measurement. Enclose value in 
double quotes (") when setting from 
the RS-232 interface. 
STABIL_FREQ  Seconds 10  1–300 
Stability measurement sampling 
frequency. 
STABIL_SAMPLES  Samples 25  2–40 
Number of samples in concentration 
stability reading. 
HVPS_SET  Volts 
550 1, 600 2 
Warnings: 
400–700 1, 
450–750 2 
0–2000 
High voltage power supply warning 
limits. Set point is not used. 
RCELL_PRESS_SET  In-Hg 
6 
Warnings: 
0.5–15 
0–100 
Reaction cell pressure warning limits. 
Set point is not used. 
RCELL_CYCLE  Seconds 10  0.5–30 
Reaction cell temperature control 
cycle period. 
RCELL_PROP  1/ºC 1  0–10 
Reaction cell PID temperature control 
proportional coefficient. 
RCELL_INTEG  — 0.1  0–10 
Reaction cell PID temperature control 
integral coefficient. 
RCELL_DERIV  — 0 (disabled)  0–10 
Reaction cell PID temperature control 
derivative coefficient. 
MANIFOLD_CYCLE  Seconds 5  0.5–30 
Manifold temperature control cycle 
period. 
MANIFOLD_PROP  1/ºC 0.2  0–10 
Manifold PID temperature control 
proportional coefficient. 
MANIFOLD_INTEG  — 0.1  0–10 
Manifold PID temperature control 
integral coefficient. 
MANIFOLD_DERIV  — 0.5  0–10 
Manifold PID temperature control 
derivative coefficient. 
O2_CELL_CYCLE 4 Seconds 10  0.5–30 
O2 cell temperature control cycle 
period. 
O2_CELL_PROP 4 — 1  0–10 
O2 cell PID temperature control 
proportional coefficient. 
O2_CELL_INTEG 4 — 0.1  0–10 
O2 cell PID temperature control 
integral coefficient. 
O2_CELL_DERIV 4 — 0 (disabled)  0–10 
O2 cell PID temperature control 
derivative coefficient. 
SLOPE_CONST  — 8 0.1–100 
Slope constant factor to keep visible 
slope near 1. 
SERIAL_NUMBER  —  “00000000 ” 
Any character in 
the allowed 
character set. Up 
to 100 
characters long. 
Unique serial number for instrument. 
Enclose value in double quotes (") 
when setting from the RS-232 
interface. 
DISP_INTENSITY  — HIGH 
HIGH,MED, 
LOW, DIM 
Front panel display intensity. Enclose 
value in double quotes (") when 
setting from the RS-232 interface. 
04521C (DCN5731)

APPENDIX A-2: Setup Variables For Serial I/O, Revision F.0  Model 200EH/EM (Ref: 05147F) 
A-14   
Setup Variable  Numeric 
Units  Default Value  Value Range  Description 
I2C_RESET_ENABLE  — ON OFF, ON 
I2C bus automatic reset enable. 
ALARM_TRIGGER  Cycles 10  1–100 
Number of valve cycles to trigger 
concentration alarm. 
CLOCK_FORMAT  —  “TIME=%H:%M:
%S” 
Any character in 
the allowed 
character set. Up 
to 100 
characters long. 
Time-of-day clock format flags. 
Enclose value in double quotes (") 
when setting from the RS-232 
interface. 
“%a” = Abbreviated weekday name. 
“%b” = Abbreviated month name. 
“%d” = Day of month as decimal 
number (01 – 31). 
“%H” = Hour in 24-hour format (00 – 
23). 
“%I” = Hour in 12-hour format (01 – 
12). 
“%j” = Day of year as decimal 
number (001 – 366). 
“%m” = Month as decimal number 
(01 – 12). 
“%M” = Minute as decimal number 
(00 – 59). 
“%p” = A.M./P.M. indicator for 12-
hour clock. 
“%S” = Second as decimal number 
(00 – 59). 
“%w” = Weekday as decimal number 
(0 – 6; Sunday is 0). 
“%y” = Year without century, as 
decimal number (00 – 99). 
“%Y” = Year with century, as decimal 
number. 
“%%” = Percent sign. 
FACTORY_OPT  — 0, 512 0–65535 
Factory option flags. Add values to 
combine flags. 
1 = enable dilution factor 
2 = display units in concentration field 
4 = zero/span valves installed 
8 = low span valve installed 
16 = IZS and zero/span valves 
installed 
32 = enable software-controlled 
maintenance mode 
64 = display temperature in converter 
warning message 
128 = enable switch-controlled 
maintenance mode 
256 = enable simultaneous display of 
all gas concentrations 
512 = enable manifold temperature 
control 
1024 = enable O2 sensor cell 
temperature control (temporarily 
removed) 
2048 = enable Internet option 
04521C (DCN5731)

Model 200EH/EM (Ref: 05147F)  APPENDIX A-2: Setup Variables For Serial I/O, Revision F.0 
 A-15 
Setup Variable  Numeric 
Units  Default Value  Value Range  Description 
1 M200EH. 
2 M200EM. 
3  Must power-cycle instrument for these options to fully take effect. 
4 O
2 option. 
04521C (DCN5731)

APPENDIX A-3: Warnings and Test Functions, Revision F.0  Model 200EH/EM (Ref: 05147F) 
A-16   
APPENDIX A-3: Warnings and Test Functions, Revision F.0 
Table A-2:     M200EH/EM Warning Messages, Revision F.0 
Name  Message Text  Description 
WSYSRES  SYSTEM RESET  Instrument was power-cycled or the CPU was reset. 
WDATAINIT  DATA INITIALIZED  Data storage was erased. 
WCONFIGINIT  CONFIG INITIALIZED  Configuration storage was reset to factory configuration or erased. 
WSAMPFLOW  SAMPLE FLOW WARN  Sample flow outside of warning limits specified by SFLOW_SET 
variable. 
WOZONEFLOW  OZONE FLOW WARNING  Ozone flow outside of warning limits specified by OFLOW_SET 
variable. 
WOZONEGEN  OZONE GEN OFF  Ozone generator is off. This is the only warning message that 
automatically clears itself. It clears itself when the ozone generator 
is turned on. 
WRCELLPRESS  RCELL PRESS WARN  Reaction cell pressure outside of warning limits specified by 
RCELL_PRESS_SET variable. 
WBOXTEMP  BOX TEMP WARNING  Chassis temperature outside of warning limits specified by 
BOX_SET variable. 
WRCELLTEMP  RCELL TEMP WARNING  Reaction cell temperature outside of warning limits specified by 
RCELL_SET variable. 
WMANIFOLDTEMP 4  MANIFOLD TEMP WARN  Bypass or dilution manifold temperature outside of warning limits 
specified by MANIFOLD_SET variable. 
WO2CELLTEMP 5 O2 CELL TEMP WARN  O2 sensor cell temperature outside of warning limits specified by 
O2_CELL_SET variable. 
WIZSTEMP  IZS TEMP WARNING  IZS temperature outside of warning limits specified by IZS_SET 
variable. 
WCONVTEMP  CONV TEMP WARNING  Converter temperature outside of warning limits specified by 
CONV_SET variable. 
WPMTTEMP  PMT TEMP WARNING  PMT temperature outside of warning limits specified by PMT_SET 
variable. 
WAUTOZERO  AZERO WRN XXX.X MV  Auto-zero reading above limit specified by AZERO_LIMIT variable. 
Value shown in message indicates auto-zero reading at time 
warning was displayed. 
WHVPS  HVPS WARNING  High voltage power supply output outside of warning limits 
specified by HVPS_SET variable. 
WDYNZERO  CANNOT DYN ZERO  Contact closure zero calibration failed while DYN_ZERO was set to 
ON. 
WDYNSPAN  CANNOT DYN SPAN  Contact closure span calibration failed while DYN_SPAN was set 
to ON. 
WREARBOARD  REAR BOARD NOT DET  Rear board was not detected during power up. 
WRELAYBOARD  RELAY BOARD WARN  Firmware is unable to communicate with the relay board. 
WFRONTPANEL  FRONT PANEL WARN  Firmware is unable to communicate with the front panel. 
WANALOGCAL  ANALOG CAL WARNING  The A/D or at least one D/A channel has not been calibrated. 
1 O
2 option. 
04521C (DCN5731)

Model 200EH/EM (Ref: 05147F)  APPENDIX A-3: Warnings and Test Functions, Revision F.0 
 A-17 
Table A-3:     M200EH/EM Test Functions, Revision F.0 
TEST Function  Message Text  Description 
RNG_DATA_OUT_1 “A1:<data point>=<range> <units>”  D/A #1 range. 
RNG_DATA_OUT_2 “A2:<data point>=<range> <units>”  D/A #2 range. 
RNG_DATA_OUT_3 “A3:<data point>=<range> <units>”  D/A #3 range. 
RNG_DATA_OUT_4 “A4:<data point>=<range> <units>”  D/A #4 range. 
NONOXCONC 1 NO=396.5 NOX=396.5 3 Simultaneously displays NO and NOX 
concentrations. 
RANGE RANGE=500.0 PPB 3  D/A range in single or auto-range modes. 
RANGE1 RANGE1=500.0 PPB 3  D/A #1 range in independent range mode. 
RANGE2 RANGE2=500.0 PPB 3  D/A #2 range in independent range mode. 
RANGE3 RANGE3=500.0 PPB 3  D/A #3 range in independent range mode. 
O2RANGE 2  O2 RANGE=200.00 %  D/A #4 range for O2 concentration. 
STABILITY NOX STB=0.0 PPB 3 Concentration stability (standard deviation 
based on setting of STABIL_FREQ and 
STABIL_SAMPLES). Select gas with 
STABIL_GAS variable. 
RESPONSE 2 RSP=8.81(1.30) SEC  Instrument response. Length of each signal 
processing loop. Time in parenthesis is 
standard deviation. 
SAMPFLOW  SAMP FLW=460 CC/M  Sample flow rate. 
OZONEFLOW  OZONE FL=87 CC/M  Ozone flow rate. 
PMT  PMT=800.0 MV  Raw PMT reading. 
NORMPMT  NORM PMT=793.0 MV  PMT reading normalized for temperature, 
pressure, auto-zero offset, but not range. 
AUTOZERO  AZERO=1.3 MV  Auto-zero offset. 
HVPS  HVPS=650 V  High voltage power supply output. 
RCELLTEMP  RCELL TEMP=50.8 C  Reaction cell temperature. 
BOXTEMP  BOX TEMP=28.2 C  Internal chassis temperature. 
PMTTEMP  PMT TEMP=7.0 C  PMT temperature. 
MANIFOLDTEMP  MF TEMP=50.8 C  Bypass or dilution manifold temperature. 
O2CELLTEMP 2  O2 CELL TEMP=50.8 C  O2 sensor cell temperature. 
IZSTEMP  IZS TEMP=50.8 C  IZS temperature. 
CONVTEMP MOLY TEMP=315.0 C  Converter temperature. Converter type is 
MOLY, CONV, or O3KL. 
RCELLPRESS  RCEL=7.0 IN-HG-A  Reaction cell pressure. 
SAMPPRESS  SAMP=29.9 IN-HG-A  Sample pressure. 
NOXSLOPE NOX SLOPE=1.000  NOX slope for current range, computed during 
zero/span calibration. 
NOXOFFSET  NOX OFFS=0.0 MV  NOX offset for current range, computed during 
zero/span calibration. 
NOSLOPE NO SLOPE=1.000  NO slope for current range, computed during 
zero/span calibration. 
NOOFFSET NO OFFS=0.0 MV  NO offset for current range, computed during 
zero/span calibration. 
NO2 NO2=0.0 PPB 3 NO2 concentration for current range. 
NOX NOX=396.5 PPB 3  NOX concentration for current range. 
04521C (DCN5731)

APPENDIX A-3: Warnings and Test Functions, Revision F.0  Model 200EH/EM (Ref: 05147F) 
A-18   
TEST Function  Message Text  Description 
NO NO=396.5 PPB 3  NO concentration for current range. 
O2SLOPE 2 O2 SLOPE=1.000  O2 slope computed during zero/span 
calibration. 
O2OFFSET 2  O2 OFFSET=0.00 %  O2 offset computed during zero/span 
calibration. 
O2 2 O2=0.00 %  O2 concentration. 
TESTCHAN TEST=3627.1 MV  Value output to TEST_OUTPUT analog 
output, selected with TEST_CHAN_ID 
variable. 
CLOCKTIME TIME=10:38:27  Current instrument time of day clock. 
1 Factory option. 
2 O
2 option. 
04521C (DCN5731)

Model 200EH/EM (Ref: 05147F)  APPENDIX A-4: M200EH/EM Signal I/O Definitions, Revision F.0 
 A-19 
APPENDIX A-4: M200EH/EM Signal I/O Definitions, Revision F.0 
Table A-4:     M200EH/EM Signal I/O Definitions, Revision F.0 
SIGNAL NAME  BIT OR CHANNEL 
NUMBER 
DESCRIPTION 
Internal inputs, U7, J108, pins 9–16 = bits 0–7, default I/O address 322 hex 
 0–7 Spare 
Internal outputs, U8, J108, pins 1–8 = bits 0–7, default I/O address 322 hex 
ELEC_TEST  0  1 = electrical test on 
0 = off 
OPTIC_TEST  1  1 = optic test on 
0 = off 
PREAMP_RANGE_HI  2  1 = select high preamp range 
0 = select low range 
O3GEN_STATUS  3  0 = ozone generator on 
1 = off 
 4–5 Spare 
I2C_RESET  6  1 = reset I2C peripherals 
0 = normal 
I2C_DRV_RST  7  0 = hardware reset 8584 chip 
1 = normal 
Control inputs, U11, J1004, pins 1–6 = bits 0–5, default I/O address 321 hex 
EXT_ZERO_CAL  0  0 = go into zero calibration 
1 = exit zero calibration 
EXT_SPAN_CAL  1  0 = go into span calibration 
1 = exit span calibration 
EXT_LOW_SPAN  2  0 = go into low span calibration 
1 = exit low span calibration 
REMOTE_RANGE_HI  3  0 = remote select high range 
1 = default range 
 4–5 Spare 
 6–7 Always 1 
Control inputs, U14, J1006, pins 1–6 = bits 0–5, default I/O address 325 hex 
 0–5 Spare 
 6–7 Always 1 
Control outputs, U17, J1008, pins 1–8 = bits 0–7, default I/O address 321 hex 
 0–7 Spare 
Control outputs, U21, J1008, pins 9–12 = bits 0–3, default I/O address 325 hex 
 0–3 Spare 
Alarm outputs, U21, J1009, pins 1–12 = bits 4–7, default I/O address 325 hex 
ST_SYSTEM_OK2 2  4  1 = system OK 
0 = any alarm condition or in diagnostics mode 
ST_CONC_ALARM_1  5  1 = conc. limit 1 exceeded 
0 = conc. OK 
ST_CONC_ALARM_2  6  1 = conc. limit 2 exceeded 
0 = conc. OK 
04521C (DCN5731)

APPENDIX A-4: M200EH/EM Signal I/O Definitions, Revision F.0  Model 200EH/EM (Ref: 05147F) 
A-20   
SIGNAL NAME  BIT OR CHANNEL 
NUMBER 
DESCRIPTION 
 7 Spare 
A status outputs, U24, J1017, pins 1–8 = bits 0–7, default I/O address 323 hex 
ST_SYSTEM_OK  0  0 = system OK 
1 = any alarm condition 
ST_CONC_VALID  1  0 = conc. valid 
1 = hold off or other conditions 
ST_HIGH_RANGE  2  0 = high auto-range in use 
1 = low auto-range 
ST_ZERO_CAL  3  0 = in zero calibration 
1 = not in zero 
ST_SPAN_CAL  4  0 = in span calibration 
1 = not in span 
ST_DIAG_MODE 5 
0 = in diagnostic mode 
1 = not in diagnostic mode 
ST_LOW_SPAN_CAL  6  0 = in low span calibration 
1 = not in low span 
ST_O2_CAL 1  7  0 = in O2 calibration mode 
1 = in NOX calibration mode 
B status outputs, U27, J1018, pins 1–8 = bits 0–7, default I/O address 324 hex 
 0–7 Spare 
Front panel I2C keyboard, default I2C address 4E hex 
MAINT_MODE  5 (input)  0 = maintenance mode 
1 = normal mode 
LANG2_SELECT  6 (input)  0 = select second language 
1 = select first language (English) 
SAMPLE_LED  8 (output)  0 = sample LED on 
1 = off 
CAL_LED  9 (output)  0 = cal. LED on 
1 = off 
FAULT_LED  10 (output)  0 = fault LED on 
1 = off 
AUDIBLE_BEEPER  14 (output)  0 = beeper on (for diagnostic testing only) 
1 = off 
Relay board digital output (PCF8575), default I2C address 44 hex 
RELAY_WATCHDOG 0 
Alternate between 0 and 1 at least every 5 seconds to keep 
relay board active 
RCELL_HEATER  1  0 = reaction cell heater on 
1 = off 
CONV_HEATER  2  0 = converter heater on 
1 = off 
MANIFOLD_HEATER  3  0 = bypass or dilution manifold heater on 
1 = off 
IZS_HEATER  4  0 = IZS heater on 
1 = off 
04521C (DCN5731)

Model 200EH/EM (Ref: 05147F)  APPENDIX A-4: M200EH/EM Signal I/O Definitions, Revision F.0 
 A-21 
SIGNAL NAME  BIT OR CHANNEL 
NUMBER 
DESCRIPTION 
O2_CELL_HEATER 1  5  0 = O2 sensor cell heater on 
1 = off 
ZERO_VALVE  6  0 = let zero gas in 
1 = let sample gas in 
SPAN_VALVE  6  0 = let span gas in 
1 = let zero gas in 
CAL_VALVE  7  0 = let cal. gas in 
1 = let sample gas in 
AUTO_ZERO_VALVE  8  0 = let zero air in 
1 = let sample gas in 
NOX_VALVE  9  0 = let NOX gas into reaction cell 
1 = let NO gas into reaction cell 
LOW_SPAN_VALVE  10  0 = let low span gas in 
1 = let sample gas in 
HIGH_SPAN_VALVE  11  0 = let high span gas in 
1 = let sample gas in 
 12–15 Spare 
Rear board primary MUX analog inputs, MUX default I/O address 32A hex 
PMT_SIGNAL 0 PMT detector 
HVPS_VOLTAGE  1  HV power supply output 
PMT_TEMP 2 PMT temperature 
 3 Spare 
 4 Temperature MUX 
 5 Spare 
O2_SENSOR 1 6 O2 concentration sensor  
SAMPLE_PRESSURE 7 Sample pressure 
RCELL_PRESSURE  8  Reaction cell pressure 
REF_4096_MV  9  4.096V reference from MAX6241 
OZONE_FLOW  10  Ozone flow rate 
TEST_INPUT_11  11  Diagnostic test input 
CONV_TEMP 12 Converter temperature 
TEST_INPUT_13  13  Diagnostic test input 
  14  DAC loopback MUX 
REF_GND 15 Ground reference 
Rear board temperature MUX analog inputs, MUX default I/O address 326 hex 
BOX_TEMP  0  Internal box temperature 
RCELL_TEMP  1  Reaction cell temperature 
IZS_TEMP 2 IZS temperature 
 3 Spare 
O2_CELL_TEMP 1 4 O2 sensor cell temperature 
TEMP_INPUT_5  5  Diagnostic temperature input 
TEMP_INPUT_6  6  Diagnostic temperature input 
MANIFOLD_TEMP  7  Bypass or dilution manifold temperature 
04521C (DCN5731)

APPENDIX A-4: M200EH/EM Signal I/O Definitions, Revision F.0  Model 200EH/EM (Ref: 05147F) 
A-22   
SIGNAL NAME  BIT OR CHANNEL 
NUMBER 
DESCRIPTION 
Rear board DAC MUX analog inputs, MUX default I/O address 327 hex 
DAC_CHAN_1  0  DAC channel 0 loopback 
DAC_CHAN_2  1  DAC channel 1 loopback 
DAC_CHAN_3  2  DAC channel 2 loopback 
DAC_CHAN_4  3  DAC channel 3 loopback 
Rear board analog outputs, default I/O address 327 hex 
CONC_OUT_1, 
DATA_OUT_1  
0  Concentration output #1 (NOX), 
Data output #1 
CONC_OUT_2, 
DATA_OUT_2  
1  Concentration output #2 (NO) , 
Data output #2 
CONC_OUT_3, 
DATA_OUT_3  
2  Concentration output #3 (NO2) , 
Data output #3 
TEST_OUTPUT, 
CONC_OUT_4 1, 
DATA_OUT_4  
3  Test measurement output, 
Concentration output #4 (O2) , 
Data output #4 
1 O
2 option. 
2 Optional 
04521C (DCN5731)

Model 200EH/EM (Ref: 05147F)  APPENDIX A-5: M200EH/EM iDAS Functions, Revision F.0 
 A-23 
APPENDIX A-5: M200EH/EM iDAS Functions, Revision F.0 
Table A-5:     M200EH/EM DAS Trigger Events, Revision F.0 
NAME  DESCRIPTION 
ATIMER  Automatic timer expired 
EXITZR  Exit zero calibration mode 
EXITLS  Exit low span calibration mode 
EXITHS  Exit high span calibration mode 
EXITMP  Exit multi-point calibration mode 
EXITO2 1 Exit O2 calibration mode 
SLPCHG  Slope and offset recalculated 
O2SLPC 1 O2 slope and offset recalculated 
EXITDG  Exit diagnostic mode 
CONC1W  Concentration exceeds limit 1 warning 
CONC2W  Concentration exceeds limit 2 warning 
AZEROW  Auto-zero warning 
OFLOWW  Ozone flow warning 
RPRESW  Reaction cell pressure warning 
RTEMPW  Reaction cell temperature warning 
MFTMPW  Bypass or dilution manifold temperature 
warning 
O2TMPW 1 O2 sensor cell temperature warning 
IZTMPW  IZS temperature warning 
CTEMPW  Converter temperature warning 
PTEMPW  PMT temperature warning 
SFLOWW  Sample flow warning 
BTEMPW  Box temperature warning 
HVPSW  HV power supply warning 
1 O
2 option. 
04521C (DCN5731)

APPENDIX A-5: M200EH/EM iDAS Functions, Revision F.0  Model 200EH/EM (Ref: 05147F) 
A-24   
Table A-6:     M200EH/EM iDAS Data Types, Revision F.0 
NAME  DESCRIPTION  UNITS 
PMTDET  PMT detector reading  mV 
NXSLP1  NOX slope for range #1  — 
NXSLP2  NOX slope for range #2  — 
NOSLP1  NO slope for range #1  — 
NOSLP2  NO slope for range #2  — 
NXOFS1  NOX offset for range #1  mV 
NXOFS2  NOX offset for range #2  mV 
NOOFS1  NO offset for range #1  mV 
NOOFS2  NO offset for range #2  mV 
O2SLPE 1 O2 slope  — 
O2OFST 1 O2 offset  Weight % 
NXZSC1  Concentration for NOX reporting range #1 during zero/span 
calibration, just before computing new slope and offset 
PPB  
NXZSC2  Concentration for NOX reporting range #2 during zero/span 
calibration, just before computing new slope and offset 
PPB  
NOZSC1  Concentration for NO reporting range #1 during zero/span calibration, 
just before computing new slope and offset 
PPB  
NOZSC2  Concentration for NO reporting range #2 during zero/span calibration, 
just before computing new slope and offset 
PPB  
N2ZSC1  Concentration for NO2 reporting range #1 during zero/span 
calibration, just before computing new slope and offset 
PPB  
N2ZSC2  Concentration for NO2 reporting range #2 during zero/span 
calibration, just before computing new slope and offset 
PPB  
O2ZSCN 1 O2 concentration during zero/span calibration of the O2 sensor, just 
before computing new slope and offset 
Weight % 
NXCNC1  Concentration for NOX reporting range #1  PPB  
NXCNC2  Concentration for NOX reporting range #2  PPB  
NOCNC1  Concentration for NO reporting range #1  PPB  
NOCNC2  Concentration for NO reporting range #2  PPB  
N2CNC1  Concentration for NO2 reporting range #1  PPB  
N2CNC2  Concentration for NO2 reporting range #2  PPB  
O2CONC 1 O2 concentration  Weight % 
STABIL  Concentration stability  PPB  
AZERO  Auto zero offset (range de-normalized)  mV 
O3FLOW  Ozone flow rate  cc/m 
RCPRES  Reaction cell pressure  "Hg 
RCTEMP  Reaction cell temperature  °C 
MFTEMP  Bypass or dilution manifold temperature  °C 
O2TEMP 1 O2 sensor cell temperature  °C 
IZTEMP  IZS block temperature  °C 
CNVEF1  Converter efficiency factor for range #1  — 
CNVEF2  Converter efficiency factor for range #2  — 
CNVTMP  Converter temperature  °C 
PMTTMP  PMT temperature  °C 
04521C (DCN5731)

Model 200EH/EM (Ref: 05147F)  APPENDIX A-5: M200EH/EM iDAS Functions, Revision F.0 
 A-25 
NAME  DESCRIPTION  UNITS 
SMPFLW  Sample flow rate  cc/m 
SMPPRS  Sample pressure  "Hg 
BOXTMP  Internal box temperature  °C 
HVPS  High voltage power supply output  Volts 
REFGND  Ground reference (REF_GND)  mV 
RF4096  4096 mV reference (REF_4096_MV)  mV 
TEST11  Diagnostic test input (TEST_INPUT_11)  mV 
TEST13  Diagnostic test input (TEST_INPUT_13)  mV 
TEMP5  Diagnostic temperature input (TEMP_INPUT_5)  °C 
TEMP6  Diagnostic temperature input (TEMP_INPUT_6)  °C 
1 O
2 option. 
04521C (DCN5731)

APPENDIX A-6: Terminal Command Designators, Revision F.0  Model 200EH/EM (Ref: 05147F) 
A-26   
APPENDIX A-6: Terminal Command Designators, Revision F.0 
Table A-7:     Terminal Command Designators, Revision F.0 
COMMAND ADDITIONAL COMMAND SYNTAX  DESCRIPTION 
? [ID]    Display help screen and this list of commands 
LOGON [ID]  password  Establish connection to instrument 
LOGOFF [ID]    Terminate connection to instrument 
SET ALL|name|hexmask  Display test(s) 
LIST [ALL|name|hexmask] [NAMES|HEX]  Print test(s) to screen 
name  Print single test 
T [ID] 
CLEAR ALL|name|hexmask  Disable test(s) 
SET ALL|name|hexmask  Display warning(s) 
LIST [ALL|name|hexmask] [NAMES|HEX]  Print warning(s) 
name   Clear single warning 
W [ID] 
CLEAR ALL|name|hexmask  Clear warning(s) 
ZERO|LOWSPAN|SPAN [1|2]  Enter calibration mode 
ASEQ number  Execute automatic sequence 
COMPUTE ZERO|SPAN   Compute new slope/offset 
EXIT   Exit calibration mode 
C [ID] 
ABORT   Abort calibration sequence 
LIST   Print all I/O signals 
name[=value]   Examine or set I/O signal 
LIST NAMES   Print names of all diagnostic tests 
ENTER name   Execute diagnostic test 
EXIT   Exit diagnostic test 
RESET [DATA] [CONFIG] [exitcode] Reset instrument 
PRINT ["name"] [SCRIPT]  Print iDAS configuration 
RECORDS ["name"]  Print number of iDAS records 
REPORT ["name"] [RECORDS=number] 
[FROM=<start date>][TO=<end 
date>][VERBOSE|COMPACT|HEX] (Print DAS 
records)(date format: MM/DD/YYYY(or YY) 
[HH:MM:SS] 
Print iDAS records 
D [ID] 
CANCEL   Halt printing iDAS records 
LIST   Print setup variables 
name[=value [warn_low [warn_high]]]   Modify variable 
name="value"   Modify enumerated variable 
CONFIG   Print instrument configuration 
MAINT ON|OFF   Enter/exit maintenance mode 
V [ID] 
MODE   Print current instrument mode 
 DASBEGIN [<data channel definitions>] 
DASEND  Upload iDAS configuration 
  CHANNELBEGIN propertylist CHANNELEND  Upload single iDAS channel 
  CHANNELDELETE ["name"]  Delete iDAS channels 
04521C (DCN5731)

Model 200EH/EM (Ref: 05147F)  APPENDIX A-6: Terminal Command Designators, Revision F.0 
 A-27 
The command syntax follows the command type, separated by a space character. Strings in [brackets] are 
optional designators. The following key assignments also apply. 
TERMINAL KEY ASSIGNMENTS 
ESC Abort line 
CR (ENTER)  Execute command 
Ctrl-C  Switch to computer mode 
COMPUTER MODE KEY ASSIGNMENTS 
LF (line feed)  Execute command 
Ctrl-T  Switch to terminal mode 
USER NOTES: 
04521C (DCN5731)

APPENDIX A-6: Terminal Command Designators, Revision F.0  Model 200EH/EM (Ref: 05147F) 
A-28   
04521C (DCN5731)

Model 200EH/EM Instruction Manual  APPENDIX B: Spare Parts and Expendables 
APPENDIX B: Spare Parts and Expendables 
NOTE 
Use of replacement parts other than those supplied by Teledyne-API may result in 
non-compliance with European standard EN 61010-1. 
The following lists contain spare parts recommended for the proper care and maintenance of your 
M200EH/EM: 
  05480 – Spare Parts List, M200EH 
 04416 – Recommended Spare Parts Stocking Level, M200EH 
 05483 – Spare Parts List, M200EM 
 04415 – Recommended Spare Parts Stocking Level, M200EM 
  04715 – Expendables Kit M200E/EH/EM 
04521C (DCN5731)
B-1

APPENDIX B: Spare Parts and Expendables  Model 200EH/EM Instruction Manual 
04521C (DCN5731)
B-2

M200EH Spare Parts List (Ref: 05480S)
Part Numbe
r
Description
000940100                 ORIFICE, 3 MIL, BYPASS MANIFOLD, SAMPLE FLOW
000940300                 CD, ORIFICE, .020  VIOLET               
000940400                 ORIFICE, 4 MIL, OZONE DRYER FLOW, O2 OPTION
000940500                 ORIFICE, 7 MIL, OZONE FLOW/BYPASS FLOW
001761800                 ASSY, FLOW CTL, 90CC, OZONE DRYER
002270100                 AKIT, GASKETS, WINDOW, (12)             
002730000                 CD, FILTER, 665NM (KB)                  
003290000                 THERMISTOR, BASIC (VENDOR ASSY)(KB)     
005960000                 AKIT, EXPEND, 6LBS ACT CHARCOAL         
005970000                 AKIT, EXPENDABLE, 6LB PURAFIL           
008830000                 COLD BLOCK (KB)                         
009690200                 AKIT, TFE FLTR (FL19)  ELEM, 47MM, (100)
009690300                 AKIT, TFE FLTR ELEM (FL19), 47MM, 1UM (3
009810300                 ASSY, PUMP PK, 115V/60HZ w/FL34/NO/SO   
009810600                 ASSY, PUMP PACK, 100V/60HZ w/FL34       
009810700                 ASSY, PUMP,  220-240V/50-60HZ (wo)      
010680100                 BAND HTR W/TC, 50W @115V, CE/VDE  *     
010820000                 ASSY, THERMOCOUPLE, HICON, M501         
011630000                 HVPS INSULATOR GASKET (KB)              
011930100                 CD, PMT (R928), NOX, M200AH, M200EM/EH *
013140000                 ASSY, COOLER FAN (NOX/SOX)              
014080100                 ASSY, HVPS, SOX/NOX                     
016290000                 WINDOW, SAMPLE FILTER, 47MM (KB)        
016301400                 ASSY, SAMP FILT, 47MM, ANG BKT, 1UM, TEE
016680600                 PCA, O3 GEN DRIVER, NOX, E SERIES       
018080000                 AKIT, DESSICANT BAGGIES, (12)           
018720100                 ASSY, MOLY CONVERTER W/03 DESTRUCTOR
02190020A                 ASSY, TC, TYPE K, LONG, WELDED MOLY     
022630200                 PCA, TEMP CONTROL BOARD, W/PS, M501     
037860000                 ORING, TFE RETAINER, SAMPLE FILTER
040010000                 ASSY, FAN REAR PANEL, E SERIES          
040030800                 PCA, PRESS SENSORS (2X), FLOW, E (NOX)  
040400000                 ASSY, HEATERS/THERMAL SWITCH, RX CELL   
040410200                 ASSY, VACUUM MANIFOLD, M200EH           
040420200                 ASSY, O3 GEN BRK, M200E, HIGH-O/P       
040900000                 ORIFICE HOLDER, M200E REACTION CELL (KB)
041800500                 PCA, PMT PREAMP, VR, M200E/EM/EH        
041920000                 ASSY, THERMISTOR, REACTION CELL
042580000                 PCA, KEYBOARD, E-SERIES, W/V-DETECT     
042680100                 ASSY, VALVE  (SS), M200E                
042900100                 PROGRAMMED FLASH, E SERIES              
043170000                 MANIFOLD, RCELL, M200E,  (KB)  *        
043220100                 THERMOCOUPLE INSULATING SLEEVE, M501NH *
043420000                 ASSY, HEATER/THERM, O2 SEN, "E" SERIES  
043940000                 PCA, INTERFACE, ETHERNET, E-SERIES      
044340000                 ASSY, HTR, BYPASS MANIFOLD, M200EH      
044430100                 ASSY, BYPASS MANIFOLD, M200EH (KB)      
044440000                 ASSY, HI-CON CONVERTER W/03 DESTRUCTOR
04521C (DCN5731)
B-3

M200EH Spare Parts List (Ref: 05480S)
Part Numbe
r
Description
044530000                 OPTION, O2 SENSOR ASSY, M200EX (KB)     
044540000                 ASSY, THERMISTOR, BYPASS MANIFOLD
044610100                 ASSY, VALVES, MOLY/HICON, M200EM/H      
045210000                 MANUAL, OPERATORS, M200EH/EM            
045230200                 PCA, RELAY CARD, M100E/200E             
045500200                 ASSY, ORIFICE HOLDER, 7 MIL, OZONE FLOW
045500400                 ASSY, ORIFICE HOLDER, 3 MIL             
045500500                 ASSY, ORIFICE HOLDER, NOX ORIFICE       
046030000                 AKIT, CH-43, 3 REFILLS                  
047050100                 ASSY, ORIFICE HOLDER, BYPASS MANIFOLD
047210000                 ASSY, MINI-HICON GUTS, GROUNDED, M200EH 
048830000                 AKIT, EXP KIT, EXHAUST CLNSR, SILCA GEL 
049310100                 PCA, TEC CONTROL, E SERIES
049760300                 ASSY, TC PROG PLUG, MOLY,TYP K, TC1     
050610700                 CONFIGURATION PLUGS, 115V, M200E
050610900                 CONFIGURATION PLUGS, 220-240V, M200E
050611100                 CONFIGURATION PLUGS, 100V, M200E
051210000                 ASSY, OZONE DESTRUCTOR
051990000                 ASSY, SCRUBBER, INLINE, PUMP PACK
052930200                 ASSY, BAND HEATER TYPE K, M200EX        
054250000                 OPTION, CO2 SENSOR (20%)                
055740000                 ASSY, PUMP, NOx PUMP PACK, 115V/60HZ    
055740100                 ASSY, PUMP, NOx PUMP PACK, 220V/60HZ    
055740200                 ASSY, PUMP, NOx PUMP PACK, 220V/50HZ    
058021100                 PCA, E-SERIES MOTHERBD, GEN 5-ICOP      
059940000                 OPTION, SAMPLE GAS CONDITIONER, M200A/E 
061400000                 ASSY, DUAL HTR, MINI-HICON, 120/240VAC  
062390000                 ASSY, MOLY GUTS w/WOOL, M101E/M200EX    
062420200                 PCA, SER INTRFACE, ICOP CPU, E- (OPTION)
062870000                 CPU, PC-104, VSX-6150E, ICOP *(KB)      
063540100                 DOM, w/SOFTWARE, M200EH *               
064540000                 ASSY, PUMP NOX INTERNAL, 115V/60HZ      
064540100                 ASSY, PUMP NOX INTERNAL, 230V/60HZ      
064540200                 ASSY, PUMP NOX INTERNAL, 230V/50HZ      
065190100                 ASSY, NOX CELL TOP-FLO, M200EH >S/N612  
065200100                 ASSY SENSOR, TOP-FLOW, M200EH           
CN0000458                 PLUG, 12, MC 1.5/12-ST-3.81 (KB)        
CN0000520                 PLUG, 10, MC 1.5/10-ST-3.81 (KB)        
CP0000014                 CONTROLLER, TEMP, W/PG-08 (CN262)       
DS0000025                 DISPLAY, E SERIES (KB)                  
FL0000001                 FILTER, FLOW CONTROL
FL0000003                 FILTER, DFU (KB)                        
FL0000034                 FILTER, DISPOSABLE, PENTEK (IC-101L)(KB)
FM0000004                 FLOWMETER (KB)                          
FT0000010                 FITTING, FLOW CONTROL
HW0000005                FOOT, CHASSI/PUMP PACK
HW0000020                SPRING, FLOW CONTROL
HW0000030                ISOLATOR, SENSOR ASSY
HW0000036                TFE TAPE, 1/4" (48 FT/ROLL)             
HW0000041                STNOFF,#6-32X3/4"                       
04521C (DCN5731)
B-4

M200EH Spare Parts List (Ref: 05480S)
Part Numbe
r
Description
HW0000099                STANDOFF, #6-32X.5, HEX SS M/F          
HW0000101                ISOLATOR, PUMP PACK
HW0000453                SUPPORT, CIRCUIT BD, 3/16" ICOP         
KIT000095                 AKIT, REPLACEMENT COOLER, A/E SERIES    
KIT000219                 KIT, 4-20MA CURRENT OUTPUT (E SERIES)   
KIT000231                 KIT, RETROFIT, M200E/EM/EH Z/S VALVE    
KIT000253                 ASSY & TEST, SPARE PS37, E SERIES       
KIT000254                 ASSY & TEST, SPARE PS38, E SERIES       
OP0000030                 OXYGEN TRANSDUCER, PARAMAGNETIC         
OP0000033                 CO2 MODULE, 0-20%                       
OR0000001                 ORING, FLOW CONTROL
OR0000002                 ORING, REACTION CELL SLEEVE
OR0000025                 ORING, 2-133V                           
OR0000027                 ORING, COLD BLOCK/PMT HOUSING & HEATSINK
OR0000034                 ORING, (USED W/FT10)
OR0000039                 ORING, FLOW CONTROL
OR0000044                 ORING, REACTION CELL MANIFOLD
OR0000083                 ORING, PMT SIGNAL & OPTIC LED
OR0000086                 ORING, 2-006, CV-75 COMPOUND(KB)        
OR0000094                 ORING, SAMPLE FILTER
OR0000101                 ORING, CO2 OPTION
PU0000005                 PUMP, THOMAS 607, 115V/60HZ (KB)        
PU0000011                 REBUILD KIT, THOMAS 607(KB)             
PU0000052                 PUMP, THOMAS 688, 220/240V 50HZ/60HZ    
PU0000054                 PUMP, THOMAS 688, 100V, 50/60HZ         
PU0000083                 KIT, REBUILD, PU80, PU81, PU82          
RL0000009                 SSRT RELAY                              
RL0000015                 RELAY, DPDT, (KB)                       
SW0000006                SWITCH, THERMAL, 60 C                   
SW0000040                PWR SWITCH/CIR BRK, VDE CE (KB)         
SW0000051                SWITCH, POWER CIRC BREAK VDE/CE, w/RG(KB
SW0000058                SWITCH, THERMAL/450 DEG F               
SW0000059                PRESSURE SENSOR, 0-15 PSIA, ALL SEN     
WR0000008                POWER CORD, 10A                         
04521C (DCN5731)
B-5

M200EH Recommended Spare Parts Stocking Levels  (Ref: 04416N)
Part Number Description 1 2-5 6-10 11-20 21-30 UNITS
011310000                 ASSY, DRYER, NOX                         12 3 4
011930000                 CD, PMT (R928), NOX, M200A, M200E(KB)    11
014080100                 ASSY, HVPS, SOX/NOX                      11
040010000                 ASSY, FAN REAR PANEL, E SERIES           11 2 4 4
040030800                 PCA, PRESS SENSORS (2X), FLOW, E (NOX)   12 3
040400000                 ASSY, HEATERS/THERMAL SWITCH, RX CELL    11 2 2 3
040420200                 ASSY, O3 GEN BRK, M200E, HIGH-O/P        1
041800500                 PCA, PMT PREAMP, VR, M200E/EH, (KB)      11
042580000                 PCA, KEYBOARD, E-SERIES, W/V-DETECT      11
042680100                 ASSY, VALVE  (SS), M200E                 12 4
With IZS, 
ZS Option
044440000                 ASSY, HICON w/O3 DEST, M200EH/EM         12
044610000                 ASSY, VALVES, MOLY/HICON, M200E          12
045230200                 PCA, RELAY CARD, M100E/200E              11 2*
045500200   ASSY, ORIFICE HOLDER, 7 MIL              11 2 2 4
045500400   ASSY, ORIFICE HOLDER, 3 MIL              11 2 2 4
058021100   PCA, E-SERIES MOTHERBOARD, GEN 5-I       12
059940000                 OPTION, SAMPLE GAS CONDITIONER, M200A/E  11 2
062870000   CPU, PC-104, VSX-6150E, ICOP *(KB)       11
DS0000025                 DISPLAY, E SERIES (KB)                   11
FM0000004                 FLOWMETER (KB)                           12 3
HE0000017                 HTR, 12W/120V (50W/240V), CE AP (KB)     12 3 3
KIT000095                 AKIT, REPLACEMENT COOLER, A/E SERIES     12 3 3
KIT000129                 REPLACEMENT,  MOLY CONV WELDED CARTRIDGE 11
OP0000030                 OXYGEN TRANSDUCER, PARAMAGNETIC          2510
With O2 
Option
OR0000034                ORING, 2-011V   FT10                     2510
OR0000044                ORING, 2-125V                            2510
OR0000045                ORING, 2-226V                            11 1 2
PS0000037                 PS, 40W SWITCHING, +5V, +/-15V(KB)  *    11 1 2
PS0000038                 PS, 60W SWITCHING, 12V(KB)  *            1
PU0000005                 PUMP, THOMAS 607, 115V/60HZ (KB)   *1      11 1 2 3*1
RL0000015                 RELAY, DPDT, (KB)                        11 1 2 3
*  Use KIT000208 To upgrade from 039550200 to 045230200 Relay Board:
*1 PU0000005 Use PU0000006 for 220V / 50Hz applications 
04521C (DCN5731)
B-6

M200EM Spare Parts List (Ref: 05483S)
Part Numbe
r
Description
000940300                 CD, ORIFICE, .020  VIOLET               
000940400                 ORIFICE, 4 MIL, OZONE DRYER FLOW, O2 OPTION
000940500                 ORIFICE, 7 MIL, OZONE FLOW/SAMPLE FLOW
000941200                 CD, ORIFICE, .008, RED/NONE             
001761800                 ASSY, FLOW CTL, 90CC, 1/4" TEE-TMT, B   
002270100                 AKIT, GASKETS, WINDOW, (12)             
002730000                 CD, FILTER, 665NM (KB)                  
009690200                 AKIT, TFE FLTR (FL19)  ELEM, 47MM, (100)
009690300                 AKIT, TFE FLTR ELEM (FL19), 47MM, 1UM (3
009810300                 ASSY, PUMP PK, 115V/60HZ w/FL34/NO/SO   
009810600                 ASSY, PUMP PACK, 100V/60HZ w/FL34       
009810700                 ASSY, PUMP,  220-240V/50-60HZ (wo)      
011630000                 HVPS INSULATOR GASKET (KB)              
011930100                 CD, PMT (R928), NOX, M200AH, M200EM/EH *
013140000                 ASSY, COOLER FAN (NOX/SOX)              
014080100                 ASSY, HVPS, SOX/NOX                     
016290000                 WINDOW, SAMPLE FILTER, 47MM (KB)        
016301400                 ASSY, SAMP FILT, 47MM, ANG BKT, 1UM, TEE
018080000                 AKIT, DESSICANT BAGGIES, (12)           
018720100                 ASSY, MOLY CONVERTER W/03 DESTRUCTOR
037860000                 ORING, TFE RETAINER, SAMPLE FILTER
040010000                 ASSY, FAN REAR PANEL, E SERIES          
040030800                 PCA, FLOW/PRESSURE
040400000                 ASSY, HEATERS/THERMAL SWITCH, RX CELL   
040410300                 ASSY, VACUUM MANIFOLD, M200EM           
040420200                 ASSY, O3 GEN BRK, M200E, HIGH-O/P       
040900000                 ORIFICE HOLDER, M200E REACTION CELL (KB)
041800500                 PCA, PMT PREAMP, VR, M200E/EM/EH        
041920000                 ASSY, THERMISTOR, REACTION CELL
042580000                 PCA, KEYBOARD, E-SERIES, W/V-DETECT     
042680100                 ASSY, VALVE  (SS), M200E                
042900100                 PROGRAMMED FLASH, E SERIES              
043170000                 MANIFOLD, RCELL, M200E,  (KB)  *        
043420000                 ASSY, HEATER/THERM, O2 SEN, "E" SERIES  
043940000                 PCA, INTERFACE, ETHERNET, E-SERIES      
044340000                 ASSY, HTR, BYPASS MANIFOLD, M200EH      
044430200                 ASSY, BYPASS MANIFOLD, M200EM (KB)      
044530000                 OPTION, O2 SENSOR ASSY, M200EX (KB)     
044540000                 ASSY, THERMISTOR, BYPASS MANIFOLD
044610100                 ASSY, VALVES, MOLY/HICON, M200EM/H      
045210000                 MANUAL, OPERATORS, M200EH/EM            
045230200                 PCA, RELAY CARD, M100E/200E             
045500200                 ASSY, ORIFICE HOLDER, 7 MIL, OZONE FLOW
047050500                 ASSY, ORIFICE HOLDER, BYPASS MANIFOLD
048830000                 AKIT, EXP KIT, EXHAUST CLNSR, SILCA GEL 
049310100                 PCA, TEC CONTROL, E SERIES
04521C (DCN5731)
B-7

M200EM Spare Parts List (Ref: 05483S)
Part Numbe
r
Description
049760300                 ASSY, TC PROG PLUG, MOLY,TYP K, TC1     
050610700                 CONFIGURATION PLUGS, 115V, M200E
050610900                 CONFIGURATION PLUGS, 220-240V, M200E
050611100                 CONFIGURATION PLUGS, 100V, M200E
051210000                 ASSY, OZONE DESTRUCTOR
051990000                 ASSY, SCRUBBER, INLINE, PUMP PACK
052930200                 ASSY, BAND HEATER TYPE K, M200EX        
054250000                 OPTION, CO2 SENSOR (20%)                
055740000                 ASSY, PUMP, NOx PUMP PACK, 115V/60HZ    
055740100                 ASSY, PUMP, NOx PUMP PACK, 220V/60HZ    
055740200                 ASSY, PUMP, NOx PUMP PACK, 220V/50HZ    
057660000                 ASSY, DFU FILTER, M703E                 
058021100                 PCA, E-SERIES MOTHERBD, GEN 5-ICOP      
059940000                 OPTION, SAMPLE GAS CONDITIONER, M200A/E 
061400000                 ASSY, DUAL HTR, MINI-HICON, 120/240VAC  
062390000                 ASSY, MOLY GUTS w/WOOL, M101E/M200EX    
062420200                 PCA, SER INTRFACE, ICOP CPU, E- (OPTION)
062870000                 CPU, PC-104, VSX-6150E, ICOP *(KB)      
063530100                 DOM, w/SOFTWARE, M200EM *               
064540000                 ASSY, PUMP NOX INTERNAL, 115V/60HZ      
064540100                 ASSY, PUMP NOX INTERNAL, 230V/60HZ      
064540200                 ASSY, PUMP NOX INTERNAL, 230V/50HZ      
065190000                 ASSY, NOX CELL TOP-FLO, M200EM >S/N417  
CN0000458                 CONNECTOR, REAR PANEL, 12 PIN
CN0000520                 CONNECTOR, REAR PANEL, 10 PIN
DS0000025                 DISPLAY, E SERIES (KB)                  
FL0000001                 FILTER, FLOW CONTROL
FL0000003                 FILTER, DFU (KB)                        
FM0000004                 FLOWMETER (KB)                          
FT0000010                 FITTING, FLOW CONTROL
HW0000005                FOOT, CHASSI/PUMP PACK
HW0000020                SPRING, FLOW CONTROL
HW0000030                ISOLATOR, SENSOR ASSY
HW0000036                TFE TAPE, 1/4" (48 FT/ROLL)             
HW0000099                STANDOFF, #6-32X.5, HEX SS M/F          
HW0000101                ISOLATOR, PUMP PACK
HW0000453                SUPPORT, CIRCUIT BD, 3/16" ICOP         
KIT000095                 AKIT, REPLACEMENT COOLER, A/E SERIES    
KIT000219                 KIT, 4-20MA CURRENT OUTPUT (E SERIES)   
KIT000231                 KIT, RETROFIT, M200E/EM/EH Z/S VALVE    
KIT000253                 ASSY & TEST, SPARE PS37, E SERIES       
KIT000254                 ASSY & TEST, SPARE PS38, E SERIES       
OP0000030                 OXYGEN TRANSDUCER, PARAMAGNETIC         
OP0000033                 CO2 MODULE, 0-20%                       
OR0000001                 ORING, FLOW CONTROL
OR0000002                 ORING, REACTION CELL SLEEVE
OR0000025                 ORING, 2-133V                           
OR0000027                 ORING, COLD BLOCK/PMT HOUSING & HEATSINK
OR0000034                 ORING, (USED W/FT10)
04521C (DCN5731)
B-8

M200EM Spare Parts List (Ref: 05483S)
Part Numbe
r
Description
OR0000039                 ORING, FLOW CONTROL
OR0000044                 ORING, REACTION CELL MANIFOLD
OR0000083                 ORING, PMT SIGNAL & OPTIC LED
OR0000086                 ORING, 2-006, CV-75 COMPOUND(KB)        
OR0000094                 ORING, SAMPLE FILTER
OR0000101                 ORING, CO2 OPTION
PU0000005                 PUMP, THOMAS 607, 115V/60HZ (KB)        
PU0000011                 REBUILD KIT, THOMAS 607(KB)             
PU0000052                 PUMP, THOMAS 688, 220/240V 50HZ/60HZ    
PU0000054                 PUMP, THOMAS 688, 100V, 50/60HZ         
PU0000083                 KIT, REBUILD, PU80, PU81, PU82          
RL0000015                 RELAY, DPDT, (KB)                       
SW0000051                SWITCH, POWER CIRC BREAK VDE/CE, w/RG(KB
SW0000059                PRESSURE SENSOR, 0-15 PSIA, ALL SEN     
WR0000008                POWER CORD, 10A                         
04521C (DCN5731)
B-9

M200EM Recommended Spare Parts Stocking Levels (Ref: 04415N) 
Part Number Description 1 2-5 6-10 11-20 21-30 UNITS
011310000                 ASSY, DRYER, NOX                         12 3 4
011930000                 CD, PMT (R928), NOX, M200A, M200E(KB)    11
014080100                 ASSY, HVPS, SOX/NOX                      11
040010000                 ASSY, FAN REAR PANEL, E SERIES           11 2 4 4
040030800                 PCA, PRESS SENSORS (2X), FLOW, E (NOX)   12 3
040400000                 ASSY, HEATERS/THERMAL SWITCH, RX CELL    11 2 2 3
040420200                 ASSY, O3 GEN BRK, M200E, HIGH-O/P        1
041800500                 PCA, PMT PREAMP, VR, M200E/EM/EH         11
042580000                 PCA, KEYBOARD, E-SERIES, W/V-DETECT      11
042680100                 ASSY, VALVE  (SS), M200E                 12 4
With IZS, 
ZS Option
044440000                 ASSY, HICON w/O3 DEST, M200EH/EM         12
044610000                 ASSY, VALVES, MOLY/HICON, M200E          12
045230200                 PCA, RELAY CARD, M100E/200E              11 2
045500200   ASSY, ORIFICE HOLDER, 7 MIL              11 2 2 4
058021100                 PCA, E-SERIES MOTHERBD, GEN 5-ICOP       12
059940000                 OPTION, SAMPLE GAS CONDITIONER, M200A/E  11 2
062870000   CPU, PC-104, VSX-6150E, ICOP *(KB)       11
DS0000025                 DISPLAY, E SERIES (KB)                   11
FM0000004                 FLOWMETER (KB)                           12 3
KIT000095                 AKIT, REPLACEMENT COOLER, A/E SERIES     12 3 3
KIT000129                 REPLACEMENT,  MOLY CONV WELDED CARTRIDGE 11
OP0000030                 OXYGEN TRANSDUCER, PARAMAGNETIC          11
With O2 
Option
OR0000034                ORING, 2-011V   FT10                     2510
OR0000044                ORING, 2-125V                            2510
OR0000045                ORING, 2-226V                            2510
PS0000037                 PS, 40W SWITCHING, +5V, +/-15V(KB)  *    11 1 2
PS0000038                 PS, 60W SWITCHING, 12V(KB)  *            11 1 2
PU0000005                 PUMP, THOMAS 607, 115V/60HZ (KB)         11
RL0000015                 RELAY, DPDT, (KB)                        11 1 2 3
04521C (DCN5731)
B-10

Part Numbe
r
Description                 Quantit
y
M200E M200EM/EH
"00" "01"
018080000 KIT, DESSICANT BAGGIES (12) 1 1
002270100 KIT, WINDOW GASKET (12) 11
009690300 KIT, TFE FILTER ELEMENTS, 47MM, 1UM (30) 1 1
046030000 KIT, CH-43, 3 REFILLS 1
FL0000001 FILTER, SS 44
FL0000003 FILTER, DFU 1 1
HW0000020 SPRING 44
OR0000086 ORING, FLOW CONTROL 88
OR0000034 ORING, FLOW CONTROL 2 2
OR0000039 ORING, FLOW CONTROL 2 2
04521C (DCN5731)
B-11
This page intentionally left blank. 
04521C (DCN5731)
B-12

Appendix C 
(Ref: 05149A) 
Warranty/Repair 
Questionnaire Model 
200EH/EM 
 TELEDYNE
  INSTRUMENTS
   Advanced Pollution Instrumentation
    A Teledyne Technologies Company  
TELEDYNE INSTRUMENTS CUSTOMER SERVICE 
EMAIL: api-customerservice@teledyne.com 
PHONE: (858) 657-9800        TOLL FREE: (800) 324-5190       FAX: (858) 657-9816 
 C-1 
CUSTOMER:_____________________________________   PHONE: ________________________________  
CONTACT NAME: ________________________________    FAX NO.  _______________________________  
SITE ADDRESS:_____________________________________________________________________________  
MODEL TYPE: ______________   SERIAL NO.:_________________   FIRMWARE REVISION: ___________  
1. Are there any failure messages?  ______________________________________________________________  
__________________________________________________________________________________________  
__________________________________________________________________________________________  
________________________________________________________________  (Continue on back if necessary) 
PLEASE COMPLETE THE FOLLOWING TABLE:  
TEST FUNCTION  RECORDED VALUE  UNITS  ACCEPTABLE VALUE 
NOx STAB    PPB/PPM   1 PPB WITH ZERO AIR 
SAMPLE FLOW   CM3  500 ± 50 
OZONE FLOW   CM3  80 ± 15 
PMT SIGNAL WITH ZERO AIR    MV  -20 to 150 
PMT SIGNAL AT SPAN GAS CONC    MV 
PPB 
0-5000MV 
0-5,000 PPM1, 200 PPM2 
NORM PMT SIGNAL AT SPAN 
GAS CONC   MV 
PPB 
0-5000MV 
0-5,000 PPM1, 200 PPM2 
AZERO  MV 
-20 to 150 
HVPS  V 
400 to 900 
RCELL TEMP    ºC  50 ± 1 
BOX TEMP    ºC  AMBIENT ± 5ºC 
PMT TEMP    ºC  7 ± 2ºC 
O2 CELL TEMP3   ºC  30ºC to 70ºC 
IZS TEMP3  ºC 
50 ± 1ºC 
MOLY TEMP    ºC  315 ± 5ºC 
RCEL  IN-HG-A 
<10 
SAMP     IN-HG-A  AMBIENT ± 1 
NOx SLOPE      1.0 ± 0.3 
NOx OFFSET    mV  50 to 150 
NO SLOPE      1.0 ± 0.3 
NO OFFSET    mV  50 to 150 
O2 SLOPE3     0.5 to 2.0 
O2 OFFSET3   %  -10 to + 10 
PMT SIGNAL DURING ETEST    MV  2000 ± 1000 
PMT SIGNAL DURING OTEST    MV  2000 ± 1000 
REF_4096_MV4  MV 
4096mv ±2mv and Must be 
Stable 
REF_GND4  MV 
0± 0.5 and Must be Stable 
1 M200EH                                   2 M200EM                                      3 If option is installed             
4 Located in Signal I/O list under DIAG menu 
04521C (DCN5731)

Appendix C 
(Ref: 05149A) 
Warranty/Repair 
Questionnaire Model 
200EH/EM 
 TELEDYNE
  INSTRUMENTS
   Advanced Pollution Instrumentation
    A Teledyne Technologies Company  
TELEDYNE INSTRUMENTS CUSTOMER SERVICE 
EMAIL: api-customerservice@teledyne.com 
PHONE: (858) 657-9800        TOLL FREE: (800) 324-5190       FAX: (858) 657-9816 
 C-2 
2. What is the rcell & sample pressures with the sample inlet on rear of machine capped? 
RCELL PRESS - __________________ IN-HG-A  SAMPLE PRESSURE: _______________ IN-HG-A 
3. What are the failure symptoms?  ______________________________________________________________  
__________________________________________________________________________________________  
__________________________________________________________________________________________  
__________________________________________________________________________________________  
__________________________________________________________________________________________  
__________________________________________________________________________________________  
4. What test have you done trying to solve the problem? _____________________________________________ 
__________________________________________________________________________________________  
__________________________________________________________________________________________  
__________________________________________________________________________________________  
__________________________________________________________________________________________  
__________________________________________________________________________________________  
5. If possible, please include a portion of a strip chart pertaining to the problem.  Circle pertinent data.  
Thank you for providing this information.  Your assistance enables Teledyne Instruments to respond faster to the 
problem that you are encountering. 
OTHER NOTES: ____________________________________________________________________________  
__________________________________________________________________________________________  
__________________________________________________________________________________________  
__________________________________________________________________________________________  
__________________________________________________________________________________________  
__________________________________________________________________________________________  
__________________________________________________________________________________________  
__________________________________________________________________________________________  
__________________________________________________________________________________________  
__________________________________________________________________________________________  
__________________________________________________________________________________________  
__________________________________________________________________________________________  
__________________________________________________________________________________________  
__________________________________________________________________________________________  
__________________________________________________________________________________________  
__________________________________________________________________________________________  
__________________________________________________________________________________________  
__________________________________________________________________________________________  
__________________________________________________________________________________________  
04521C (DCN5731)

Model 200EH/EM (Ref 05150D)  APPENDIX D: Diagrams and Schematics 
APPENDIX D: Diagrams and Schematics 
Table D-1:  List of Included Diagrams and Schematics 
DOCUMENT #  DOCUMENT TITLE 
04504  Document, M200EH/EM Electronic Interconnect Diagram 
04496  Document, M200EH/EM Electronic Interconnect Listing 
01669  PCA 016680300, Ozone generator board  
01840  PCA Thermo-electric cooler board 
03632  PCA 03631, 0-20mA Driver 
03956  PCA 039550200, Relay Board 
05703  PCA 05702, Motherboard, E-series, Gen 4 
04259  PCA 04258, Keyboard & Display Driver 
04354  PCA 04003, Pressure/Flow Transducer Interface 
04395  PCA 4394, Ethernet board (optional equipment) 
04181  PCA 041800200, PMT pre-amplifier board 
04468  PCA, 04467, Analog Output E-Series  
USER NOTES: 
04521C (DCN5731)
D-1

APPENDIX D: Diagrams and Schematics  Model 200EH/EM (05150D) 
D-1
04521C (DCN5731)

M200E INTERCONNECT LIST (Ref: 04496D)
Cable Part 
#
Signal Assembly PN J/P Pin Assembly PN J/P Pin
00729 CBL, KEYBOARD/DISPLA
Y
 D7 Display DS0000025 CN1 1 Keyboard/Interface 042580000 J3 1
D6 Display DS0000025 CN1 2 Keyboard/Interface  042580000 J3 2
D5 Display DS0000025 CN1 3 Keyboard/Interface  042580000 J3 3
D4 Display DS0000025 CN1 4 Keyboard/Interface  042580000 J3 4
D3 Display DS0000025 CN1 5 Keyboard/Interface  042580000 J3 5
D2 Display DS0000025 CN1 6 Keyboard/Interface  042580000 J3 6
D1 Display DS0000025 CN1 7 Keyboard/Interface  042580000 J3 7
D0 Display DS0000025 CN1 8 Keyboard/Interface  042580000 J3 8
DISP WRITE Display DS0000025 CN1 9 Keyboard/Interface  042580000 J3 9
DGND Display DS0000025 CN1 10 Keyboard/Interface  042580000 J3 10
Spare Display DS0000025 CN1 11 Keyboard/Interface  042580000 J3 11
DISP_BUSY Display DS0000025 CN1 12 Keyboard/Interface  042580000 J3 12
DISP_RETURN Display DS0000025 CN1 13 Keyboard/Interface  042580000 J3 13
DISP_RETURN Display DS0000025 CN1 14 Keyboard/Interface  042580000 J3 14
DISP_PWR Display DS0000025 CN1 15 Keyboard/Interface  042580000 J3 15
DISP_PWR Display DS0000025 CN1 16 Keyboard/Interface  042580000 J3 16
0364901 CBL, AC Power, E-serie
s
AC Line Power Entry CN0000073 L Power Switch SW0000051 L
AC Neutral Power Entry CN0000073 N Power Switch SW0000051 N
Power Grnd Power Entry CN0000073 Shield SW0000051
Power Grnd Power Entry CN0000073 Chassis 042190000
AC Line Switched Power Switch SW0000051 L PS2 (+12) PS0000038 SK2 1
AC Neutral Switched Power Switch SW0000051 N PS2 (+12) PS0000038 SK2 3
Power Grnd Power Entry CN0000073 PS2 (+12) PS0000038 SK2 2
AC Line Switched Power Switch SW0000051 L PS1 (+5, ±15) PS0000037 SK2 1
AC Neutral Switched Power Switch SW0000051 N PS1 (+5, ±15) PS0000037 SK2 3
Power Grnd Power Entry CN0000073 PS1 (+5, ±15) PS0000037 SK2 2
AC Line Switched Power Switch SW0000051 L Relay Board 045230100 J1 1
AC Neutral Switched Power Switch SW0000051 N Relay Board 045230100 J1 3
Power Grnd Power Entry CN0000073 Relay Board 045230100 J1 2
03829 CBL, DC 
p
ower to motherboard, E-series
DGND Relay Board 045230100 P7 1 Motherboard 057020100 P15 1
+5V Relay Board 045230100 P7 2 Motherboard 057020100 P15 2
AGND Relay Board 045230100 P7 3 Motherboard 057020100 P15 3
+15V Relay Board 045230100 P7 4 Motherboard 057020100 P15 4
AGND Relay Board 045230100 P7 5 Motherboard 057020100 P15 5
-15V Relay Board 045230100 P7 6 Motherboard 057020100 P15 6
+12V RET Relay Board 045230100 P7 7 Motherboard 057020100 P15 7
+12V Relay Board 045230100 P7 8 Motherboard 057020100 P15 8
Chassis Gnd Relay Board 045230100 P7 10 Motherboard 057020100 P15 9
04021 CBL, Pream
p
, O2 sensor, O3 
g
enerator, fan, rela
y
 board, motherboard, M200
E
DGND Relay Board 045230100 P12 1 Ethernet board 043940000 P102 1
+5V Relay Board 045230100 P12 2 Ethernet board 043940000 P102 2
+15V Relay Board 045230100 P12 4 Ozone generator 040420200 P1 4
AGND Relay Board 045230100 P12 3 Ozone generator 040420200 P1 5
+12V Relay Board 045230100 P12 8 PMT cooling fan 013140000 P1 1
+12V RET Relay Board 045230100 P12 7 PMT cooling fan 013140000 P1 2
O3GEN enable signal Ozone generator 040420200 P1 6 Motherboard 057020100 P108 15
ETEST Motherboard 057020100 P108 8 Preamplifier board 041800500 P6 1
OTEST Motherboard 057020100 P108 16 Preamplifier board 041800500 P6 2
PHYSICAL RANGE Motherboard 057020100 P108 7 Preamplifier board 041800500 P6 4
PMT TEMP Preamplifier board 041800500 P6 5 Motherboard 057020100 P109 4
HVPS Preamplifier board 041800500 P6 6 Motherboard 057020100 P109 5
PMT SIGNAL+ Preamplifier board 041800500 P6 7 Motherboard 057020100 P109 6
AGND Preamplifier board 041800500 P6 S Motherboard 057020100 P109 11
AGND Motherboard 057020100 P109 9 O2 Sensor (optional) OP0000030 P1 S
O2 SIGNAL - Motherboard 057020100 P109 7 O2 Sensor (optional) OP0000030 P1 9
O2 SIGNAL + Motherboard 057020100 P109 1 O2 Sensor (optional) OP0000030 P1 10
DGND O2 Sensor (optional) OP0000030 P1 5 Relay Board 045230100 P5 1
+5V O2 Sensor (optional) OP0000030 P1 6 Relay Board 045230100 P5 2
CONNECTION FROM CONNECTION TO
04521C (DCN5731)
D-3

M200E INTERCONNECT LIST (Ref: 04496D)
Cable Part 
#
Signal Assembly PN J/P Pin Assembly PN J/P Pin
CONNECTION FROM CONNECTION TO
04022 CBL, DC Power, fan, ke
y
board, TEC, sensor board, M200
E
TEC +12V TEC board 049310100 P1 1 Relay Board 045230100 P10 8
TEC +12V RET TEC board 049310100 P1 2 Relay Board 045230100 P10 7
DGND Relay Board 045230100 P10 1 Keyboard 042580000 P1 8
+5V Relay Board 045230100 P10 2 Keyboard 042580000 P1 1
DGND Keyboard 042580000 P1 2 Relay Board 045230100 P11 1
+5V Keyboard 042580000 P1 3 Relay Board 045230100 P11 2
 +12V RET Relay Board 045230100 P11 7 Chassis fan 040010000  P1 1
 +12V Relay Board 045230100 P11 8 Chassis fan 040010000  P1 2
P/Flow Sensor AGND Relay Board 045230100 P11 3 P/Flow Sensor board 040030800 P1 3
P/Flow Sensor +15V Relay Board 045230100 P11 4 P/Flow Sensor board 040030800 P1 6
Pressure signal 1 P/Flow Sensor board 040030800 P1 2 Motherboard 057020100 P110 6
Pressure signal 2 P/Flow Sensor board 040030800 P1 4 Motherboard 057020100 P110 5
Flow signal 1 P/Flow Sensor board 040030800 P1 5 Motherboard 057020100 P110 4
Flow signal 2 P/Flow Sensor board 040030800 P1 1 Motherboard 057020100 P110 3
Shield P/Flow Sensor board 040030800 P1 S Motherboard 057020100 P110 12
Shield Motherboard 057020100 P110 9 Relay Board 045230100 P17 S
Thermocouple signal 1 Motherboard 057020100 P110 2 Relay Board 045230100 P17 1
TC 1 signal DGND Motherboard 057020100 P110 8 Relay Board 045230100 P17 2
Thermocouple signal 2 Motherboard 057020100 P110 1 Relay Board 045230100 P17 3
TC 2 signal DGND Motherboard 057020100 P110 7 Relay Board 045230100 P17 4
04023 CBL, I2C, rela
y
 board to motherboard, E-serie
s
I2C Serial Clock Motherboard 057020100 P107 3 Relay Board 045230100 P3 1
I2C Serial Data Motherboard 057020100 P107 5 Relay Board 045230100 P3 2
I2C Reset Motherboard 057020100 P107 2 Relay Board 045230100 P3 4
I2C Shield Motherboard 057020100 P107 6 Relay Board 045230100 P3 5
0402
4
CBL, Nox, zero/s
p
an, IZS valves, M200
E
Zero/Span valve +12V Relay Board 045230100 P4 1 Zero/Span valve 042680100 P1 1
Zero/Span valve +12V RET Relay Board 045230100 P4 2 Zero/Span valve 042680100 P1 2
Sample valve +12V Relay Board 045230100 P4 3 Sample valve 042680100 P1 1
Sample valve +12V RET Relay Board 045230100 P4 4 Sample valve 042680100 P1 2
AutoZero valve +12V Relay Board 045230100 P4 5 AutoZero valve 042680100 P1 1
AutoZero valve +12V RET Relay Board 045230100 P4 6 AutoZero valve 042680100 P1 2
NONOx valve +12V Relay Board 045230100 P4 7 NONOx valve 042680100 P1 1
NONOx valve +12V RET Relay Board 045230100 P4 8 NONOx valve 042680100 P1 2
040260
3
CBL, IZS & O2 sensor heaters/thermistors; reaction cell & manifold thermistors, M200
E
Rcell thermistor A Reaction cell thermistor 041920000 P1 2 Motherboard 057020100 P27 7
Rcell thermistor B Reaction cell thermistor 041920000 P1 1 Motherboard 057020100 P27 14
IZS thermistor A Motherboard 057020100 P27 6 IZS thermistor/heater 003290000  P1 2
IZS thermistor B Motherboard 057020100 P27 13 IZS thermistor/heater 003290000  P1 3
IZS heater L IZS thermistor/heater 003290000  P1 4 Relay Board 045230100 P18 1
IZS heater N IZS thermistor/heater 003290000  P1 1 Relay Board 045230100 P18 2
Shield          Relay Board 045230100 P18 11
O2 sensor heater Relay Board 045230100 P18 6 O2 sensor therm./heater 043420000 P1 4
O2 sensor heater Relay Board 045230100 P18 7 O2 sensor therm./heater 043420000 P1 2
Shield Relay Board 045230100 P18 12 O2 sensor therm./heater 043420000 P1
O2 sensor thermistor A O2 sensor therm./heater 043420000 P1 3 Motherboard 057020100 P27 4
O2 sensor thermistor B O2 sensor therm./heater 043420000 P1 1 Motherboard 057020100 P27 11
Byp/dil. man. thermistor A Motherboard 057020100 P27 1 Manifold thermistor 044530000 P1 1
Byp/dil. man. thermistor B Motherboard 057020100 P27 8 Manifold thermistor 044530000 P1 2
Configuration jumper intern. Relay Board 045230100 P18 3 Relay Board 045230100 P18 4
Configuration jumper intern. Relay Board 045230100 P18 8 Relay Board 045230100 P18 9
04027 CBL, NO2 converter, reaction cell & manifold heaters, M200
E
Bypass/dil. manifold heater L Manifold heater 1 044340000 P1 1 Relay Board 045230100 P2 11
Bypass/dil. manifold heater N Manifold heater 1 044340000 P1 2 Relay Board 045230100 P2 12
Bypass/dil. manifold heater L Relay Board 045230100 P2 11 Manifold heater 2 044340000 P1 1
Bypass/dil. manifold heater N Relay Board 045230100 P2 15 Manifold heater 2 044340000 P1 2
Moly heater A Relay Board 045230100 P2 7 Moly heater A 039700100 P1 1
Moly heater C Relay Board 045230100 P2 6 Moly heater C 039700100 P1 2
Moly heater B Relay Board 045230100 P2 10 Moly heater B 039700100 P1 3
Configuration jumper intern. Relay Board 045230100 P2 13 Relay Board 045230100 P2 14
Configuration jumper intern. Relay Board 045230100 P2 8 Relay Board 045230100 P2 9
Reaction cell heater/switch Relay Board 045230100 P2 1 Reaction cell heater 1B 040400000 P1 4
Reaction cell heater/switch Relay Board 045230100 P2 1 Reaction cell heater 2B 040400000 P1 6
Reaction cell heater/switch Relay Board 045230100 P2 2 Reaction cell heater 1A 040400000 P1 3
Reaction cell heater/switch Relay Board 045230100 P2 3 Reaction cell heat switch 040400000 P1 1
Reaction cell heater/switch Relay Board 045230100 P2 4 Reaction cell heat switch 040400000 P1 2
Reaction cell heater/switch Relay Board 045230100 P2 5 Reaction cell heater 2A 040400000 P1 5
D-3
04521C (DCN5731)

M200E INTERCONNECT LIST (Ref: 04496D)
Cable Part 
#
Signal Assembly PN J/P Pin Assembly PN J/P Pin
CONNECTION FROM CONNECTION TO
0410
5
CBL, Ke
y
board, dis
p
la
y
 to motherboard, E-serie
s
Kbd Interrupt Keyboard 042580000 J2 7 Motherboard 057020100 J106 1
DGND Keyboard 042580000 J2 2 Motherboard 057020100 J106 8
SDA Keyboard 042580000 J2 5 Motherboard 057020100 J106 2
SCL Keyboard 042580000 J2 6 Motherboard 057020100 J106 6
Shld Keyboard 042580000 J2 10 Motherboard 057020100 J106 5
04176 CBL, DC 
p
ower to rela
y
 board, E-serie
s
DGND Relay Board 045230100 P8 1 Power Supply Triple PS0000037 J1 3
+5V Relay Board 045230100 P8 2 Power Supply Triple PS0000037 J1 1
+15V Relay Board 045230100 P8 4 Power Supply Triple PS0000037 J1 6
AGND Relay Board 045230100 P8 5 Power Supply Triple PS0000037 J1 4
-15V Relay Board 045230100 P8 6 Power Supply Triple PS0000037 J1 5
+12V RET Relay Board 045230100 P8 7 Power Supply Single PS0000038 J1 3
+12V Relay Board 045230100 P8 8 Power Supply Single PS0000038 J1 1
04211 CBL, Serial data, motherboard to CPU, E-serie
s
RXD(0) CPU board CP0000026 CN3 3 Motherboard 057020100 J12 14
RTS(0) CPU board CP0000026 CN3 4 Motherboard 057020100 J12 13
TXD(0) CPU board CP0000026 CN3 5 Motherboard 057020100 J12 12
CTS(0) CPU board CP0000026 CN3 6 Motherboard 057020100 J12 11
GND(0) CPU board CP0000026 CN3 9 Motherboard 057020100 J12 10
RXD(1) CPU board CP0000026 CN4 3 Motherboard 057020100 J12 9
RTS(1) CPU board CP0000026 CN4 4 Motherboard 057020100 J12 8
TXD(1) CPU board CP0000026 CN4 5 Motherboard 057020100 J12 7
CTS(1) CPU board CP0000026 CN4 6 Motherboard 057020100 J12 6
GND(1) CPU board CP0000026 CN4 9 Motherboard 057020100 J12 5
NET+ CPU board CP0000026 CN5 2 Motherboard 057020100 J12 9
NET- CPU board CP0000026 CN5 4 Motherboard 057020100 J12 7
GND CPU board CP0000026 CN5 6 Motherboard 057020100 J12 5
Shield CPU board CP0000026 CN5 Motherboard 057020100 J12 2
04339 CBL, CPU to Ethernet 
(
o
p
tional
)
, E-series
Ethernet DCD CPU board CP0000026 CN4 1 Ethernet board 043940000 P101 6
Ethernet DSR CPU board CP0000026 CN4 2 Ethernet board 043940000 P101 4
Ethernet RXD CPU board CP0000026 CN4 3 Ethernet board 043940000 P101 3
Ethernet RTS CPU board CP0000026 CN4 4 Ethernet board 043940000 P101 10
Ethernet TXD CPU board CP0000026 CN4 5 Ethernet board 043940000 P101 8
Ethernet CTS CPU board CP0000026 CN4 6 Ethernet board 043940000 P101 5
Ethernet DTR CPU board CP0000026 CN4 7 Ethernet board 043940000 P101 9
Ethernet GND CPU board CP0000026 CN4 9 Ethernet board 043940000 P101 16
Ground CPU board CP0000026 CN4 Ethernet board 043940000 P101 2
04433 CBL, 
p
ream
p
lifier to rela
y
 board, M200
E
Preamplifier DGND Relay Board 045230100 P9 1 Preamplifier board 041800500 P5 1
Preamplifier +5V Relay Board 045230100 P9 2 Preamplifier board 041800500 P5 2
Preamplifier AGND Relay Board 045230100 P9 3 Preamplifier board 041800500 P5 3
Preamplifier +15V Relay Board 045230100 P9 4 Preamplifier board 041800500 P5 4
Preamplifier -15V Relay Board 045230100 P9 6 Preamplifier board 041800500 P5 6
04437 CBL, 
p
ream
p
lifier to TEC, M200E
Preamp TEC drive VREF Preamplifier board 041800500 J1 1 TEC board 049310100 J3 1
Preamp TEC drive CTRL Preamplifier board 041800500 J1 2 TEC board 049310100 J3 2
Preamp TEC drive AGND Preamplifier board 041800500 J1 3 TEC board 049310100 J3 3
04521C (DCN5731)
D-5

D-6
04521C (DCN5731)

1 2 3 4 5 6
A
B
C
D
6
54321
D
C
B
A
APPROVALS
DRAWN
CHECKED
APPROVED
DATE
SIZE DRAWING NO. REVISION
SHEET
Error : LOGO.BMP file not found.
The information herein is the
property of API and is
submitted in strictest con-
Unauthorized use by anyone
fidence for reference only.
for any other purposes is
prohibited. This document or
any information contained
in it may not be duplicated
without proper authorization.
OZON_ GEN
01669 G
1 130-Nov-2006
LAST MOD.
B
of
DRIVER 
+15V
+15V
+15V
+15V
+15V
115V
115V
15V
15V
D2
1N4007
VR2
100K
TP3
C7
.1
R8
1.2K
R7
10
R6
10
R5
1.2K
TP1
TP2
TP6
C6
100pF
+
C8
1000uF/25V
Q2
IRFZ24
+
C1
1000uF/25V
C2
.01
R9
.1
R10
3K
C11
.22
C12
.22
C10
.1
1
2
3
4
5
6
J1
1
2
3
4
J2
SD
10
VREF
16
INV+
2
COMP
9
RT
6
CT
7
INV-
1
+SEN
4GND 8
-SEN 5
OSC 3
E_A 11
E_B 14
C_A 12
C_B 13
VIN 15
U1
SG3524B
OUT 3
GND
2
IN
1
U2
LM7815
+
C4
4.7uF/16V
C5
.1
C3
.1
+
C9
2200uF/35V
TP5
TP4
L1
68uH
VR1
1K 20T
R11
150K
Q1
IRFZ924
R1
4.7K 1%
R2
10K 1%
R4
10K 1%
R12
10K 1%
R13
10K 1%
R14
4.7K 1%
R15
4.7K 1%
1
4
3
2
8
7
6
5
T1
PWR XFRMR
D1
1N4007
"PW"
"FREQ"
10/15/96 REV. D:  Added PTC1,2 secondary overcurrent protection.
PTC2
1.1A
PTC1
1.1A
11/21/96 REV. E: Minor cosmetic fixes
10/01/99 REV. F ADDED VERSION TABLE AT D6
VERSION TABLE
016680000  -  CE MARK VERSION
016680100  -  NON CE MARK (OBSOLETE)
016680200 - SUB PS 17 SWITCHER FOR LINEAR SUPPLY
016680300 - LOW OUTPUT + FIXED FREQ
016680400 - HI OUTPUT + FIXED FREQ
REPLACE VR2 WITH A WIRE JUMPER
REPLACE R4 WITH RS297 127KOHM
REPLACE VR2 WITH A WIRE JUMPER
REPLACE R4 WITH RS13 11 KOHM
STD PROD. VERSION UP TO 10/99
DELETE COMPONENTS
T1, D1, D2, C9, C11, PTC1, PTC2, U2
ADD COMPONENTS
PS1
016680600 - HI OUTPUT,E SERIES
Text
Text
Text
DELETE COMPONENTS
T1,D1,D2,C9,PTC1,PTC2,U2
04521C (DCN5731)
D-7

1 2 3 4 5 6
A
B
C
D
654321
D
C
B
AAPPROVALS
DRAWN
CHECKED
APPROVED
DATE
SIZEDRAWING NO. REVISION
SHEET
The information herein is the
property of API and is
submitted in strictest con-
Unauthorized use by anyone
fidence for reference only.
for any other purposes is
prohibited. This document or
any information contained
in it may not be duplicated
without proper authorization.
THERMOELECT
01840 B
1 114-Jul-1999
LAST MOD.
B
of
COOLER_CONTROL
1
25
4
6 7
3
1
2
5
4
6 7
3
12
11 8
109
12
11
8
109
1
2
+15+15
+15 +15
1 2 3 4
5 67 8
1 2
3 4
5 6
7 8
1234
5 67 83
21
11 4
5
67
10
98
12
13
14
+15
+15 +15 +15 +15
+ +
1
2
1
2
3
+15 +15
D-8
04521C (DCN5731)

1 2 3 4 56
A
B
C
D
6
54321
D
C
B
A
APPROVALS
DRAWN
CHECKED
APPROVED
DATE
SIZE DRAWING NO. REVISION
SHEET
Error : LOGO.BMP file not found.
The information herein is the
property of API and is
submitted in strictest con-
Unauthorized use by anyone
fidence for reference only.
for any other purposes is
prohibited. This document or
any information contained
in it may not be duplicated
without proper authorization.
PCA 03631, Isolated 0-20ma, E Series
03632 A
1119-Jul-2002
LAST MOD.
B
of
1 2
3 4
5 6
7 8
J1
HEADER 4X2
+15V
+15V
IOUT-
IOUT+
VIN-
VIN+
15 7
9
12
16
10
8
+VS1
-VS1 GND1 -VS2GND2
+VS2
VIN VOUT
U4
ISO124
VIN- JP1
JUMPER2
+12V -12V
+12V
-12V
VS
1
0V
2
0V
5
+VOUT
6
-VOUT
7SOUT 8
SIN 14
U1
DCP010515
C1
0.47
C2
0.47
C3
0.47
ISO_+15V
ISO_GND
ISO_-15V
ISO_-15V ISO_+15V
R1
4.75K
R2
9.76K
3
2
6
1
8
7 4
U2
OPA277
C4
1000PF
C5
220PF
D1
1N914
ISO_+15V ISO_-15V
VREF
15
SENSE
12
VRADJ
11
VIN(10)
4
VREFIN
3
VIN(5V)
5
GND
216MA 9
4MA 10
SPAN 8
OFFADJ 7
GATEDRV 14
SSENSE 13
SR 1
+V 16
OFFADJ 6
U3
XTR110
ISO_+15V
IOUT+
C6
0.1
C7
0.1
Q1
MOSFETP
IOUT-
TP1
TESTPOINT
Date Rev. Change Description Engineer
8/9/00 A INITIAL RELEASE (FROM 03039) KL
TP3
ISO+15
TP2
TESTPOINT
TP4
ISO-15
TP5
ISO_GND
TP6
GND
04521C (DCN5731)
D-9

1 2 3 4 5 6
A
B
C
D
6
54321
D
C
B
A
Title
Number RevisionSize
B
Date: 30-Jun-2004 Sheet    of 
File: N:\PCBMGR\RELEASED\03954cc\PROTEL\03954a.ddbDrawn By:
Te
Te
03956 A
M100E/M200E Relay PCB
31 3
1 2
U2A
SN74HC04
3 4
U2B
5 6
U2C
11 10
U2E
13 12
147
U2F
OUT4 1
K2
OUT 3 3
GND
4GND
5
OUT 2 6
K7
OUT 1 8
IN 1
9IN 2
10
VCC 11
GND
12 GND
13
ENABLE
14 IN 3
15 IN 4
16 U5
UDN2540B(16)
1
2
3
4
5
J3
CON5
VBATT
1
VOUT
2
VCC
3
GND
4
BATT_ON
5
LOW LINE'
6
OSC IN
7
OSC SEL
8
RESET 16
RESET' 15
WDO' 14
CD IN' 13
CD OUT' 12
WDI 11
PFO' 10
PFI 9
U4
MAX693
C2
0.001
VCC
R4
1M
C3
1
A
AKK
D17
RLS4148
VCC
D1
RED
2
1
3
4
5
6
7
8
9
10
RN1
330
I2C_Vcc
D2
YEL
D3
YEL
D4
YEL
D7
GRN
D8
GRN
D9
GRN
AA
K
K
D10
GRN
9 8
U2D
VCC
1
2
3
4
5
6
7
8
J4
8 PIN
VALVE0
VALVE1
VALVE2
VALVE3
11
2
2
+
C6
2000/25
+12V
1
2
3
4
5
6
7
8
9
10
J5
CON10THROUGH
11
2
3
4
5
6
7
8
9
10
J7
CON10THROUGH
11
2
3
4
5
6
7
8
9
10
J8
CON10THROUGH
11
2
3
4
5
6
7
8
9
10
J9
CON10THROUGH
DGND
VCC
AGND
+15V
AGND
-15V
+12RET
+12V
EGND
CHS_GND
AC_Line
AC_Neutral
I2C_Vcc
1 2
JP3
HEADER 1X2
DC PWR IN KEYBRD MTHR BRD SYNC DEMOD SPARE
VCC
1 2
+
3-4
K1
SLD-RLY
1 2
+
3-4
K2
SLD-RLY
1 2
+
3-4
K3
SLD-RLY
I2C_Vcc
1
2
3
JP4
WTCDG OVR
+
C5
10/16
11
2
2
+C4
10/16
C1
0.1
R3
20K
1
2
3
4
J1
4 PIN
1
2
3
4
5
6
7
8
9
10
11
12
13
14
15
16
J216 PIN
11
2
3
4
5
6
7
8
9
10
J10
CON10THROUGH
1
TP1
DGND
1
TP2
+5V
1
TP3
AGND
1
TP4
+15V
1
TP5
-15V
1
TP6
+12RT
1
TP7
+12V
T
General Trace Width Requirements
 1.  Vcc (+5V) and I2C VCC should be 15 mil
 2.  Digitial grounds should be at least 20 mils
 3.  +12V and +12V return  should be 30 mils
 4.  All AC lines (AC Line, AC Neutral, RELAY0 - 4, All signals on JP2) should be 30 mils wide, with 120 mil isolation/creepage distance around them
 5.  Traces between J7 - J12 should be top and bottom and at least 140 mils. 
 6.  Traces to the test points can be as small as 10 mils.
T
Q1
IRF7205
RELAY0 RELAY1 RELAY2
1 2
3 4
5 6
7 8
JP1
HEADER 4X2
R1
2.2K R2
2.2K
VCC
R6
10K
R5
10K
INT
1
A1
2
A2
3
SCL
22
SDA
23
P10 13
P00 4
P01 5
P02 6
P03 7
P04 8
P05 9
P06 10
P07 11
Vss
12
A0
21
P11 14
P12 15
P13 16
P14 17
P15 18
P16 19
P17 20
Vdd 24
U1
PCF8575
I2C_Vcc
IO3
IO4
IO10
IO11
IO12
IO13
IO14
IO15
AC_Neutral
RELAY0
RELAY1
RELAY2
VLV_ENAB
1
2
3
4
5
6
7
8
9
10
11
12
JP2
Heater Config Jumper
RELAY0
TS0
TS1
TS2
RELAY1
RELAY2
TS0
TS1
TS2
11
2
3
4
5
6
7
8
9
10
J11
CON10THROUGH
11
2
3
4
5
6
7
8
9
10
J12
CON10THROUGH
RELAY0
RELAY1
RELAY2
WDOG
RL0 RL1 RL2 VA0 VA1 VA2 VA3
COMMON0
COMMON1
COMMON2
LOAD0
LOAD1
LOAD2
REV AUTH DATE
BCAC 10/3/02 CE MARK LINE VOLTAGE TRACE SPACING FIX
APPLIES TO PCB 03954
D-10
04521C (DCN5731)

1 2 3 4 5 6
A
B
C
D
654321
D
C
B
A
Title
Number RevisionSize
B
Date: 30-Jun-2004 Sheet    of 
File: N:\PCBMGR\RELEASED\03954cc\PROTEL\03954a.ddbDrawn By:
Te
Te
03956 A
100E/200E/400E RELAY PCB
32 3
1 2
U3A
SN74HC04
9 8
U3D
11 10
U3E
OUT4 1
K2
OUT 3 3
GND
4GND
5
OUT 2 6
K7
OUT 1 8
IN 1
9IN 2
10
VCC 11
GND
12 GND
13
ENABLE
14 IN 3
15 IN 4
16 U6
UDN2540B(16)
2
1
3
4
5
6
7
8
9
10
RN2
330
D5
YEL D6
YEL D11
GRN D12
GRN D13
GRN D14
GRN D15
GRN
VCC
1
2
3
4
5
6
7
8
9
10
J6
CON10
Valve4
Valve5
Valve6
Valve7
+12V
I2C_Vcc
1 2
+
3-4
K4
SLD-RLY
1 2
+
3-4
K5
SLD-RLY
I2C_Vcc
T
T
RELAY3 RELAY4
IO3
IO4
IO10
IO11
IO12
IO13
13 12
147
U3F
IO14
IO15
AC_Line
1
2
3
4
5
6
J20
MOLEX6
AC_Neutral
Aux Relay Connector
RELAY3
RELAY4
VLV_ENAB
AA
K
K
D16
GRN
3 4
U3B
5 6
U3C
1
2
J13
MINIFIT-2
1
2
J14
MINIFIT-2
VCC
C13
0.1
Q2
IRL3303
Q3
IRL3303
+12V
+12V
+12RET
Use 50 mil traces
Use 40 mil traces
RL3 RL4 VA4 VA5 VA6 VA7 TR0 TR1
04521C (DCN5731)
D-11

1 2 3 4 5 6
A
B
C
D
6
54321
D
C
B
A
Title
Number RevisionSize
B
Date: 30-Jun-2004 Sheet    of 
File: N:\PCBMGR\RELEASED\03954cc\PROTEL\03954a.ddbDrawn By:
Te
Te
03956 A
100E/200E/400E RELAY PAB
33 3
3
26
1
58
74
U8
LTC1050
ZR1
5.6V
A
AKK
ZR2
5.6V
C7
0.1
C9
0.1
-15V
+15V
R8
2.55K
R7
2.55K
R11
249K
R9
1K
1
2
J15
TYPE J
1
2
J18
TYPE k
C8
0.1
K TC Connector
J TC Connector
1
2
3
4
J17
MICROFIT-4
VDD_TC
VEE_TC
3
26
1
58
74
U9
LTC1050
K7
Vin 2
Gnd
4
J8
TOUT 3
R- 5
U10
LT1025 C12
0.1
R12
249K
R10
1K
1
2
J16
TYPE J
1
2
J19
TYPE K
C11
0.1
K TC Connector
J TC Connector
VDD_TC
VEE_TC
C10
0.1
C14
0.1
R14
676K 1 2
JP6
JUMPER
R13
332K 1 2
JP5
JUMPER
3
21
84
U7A
OPA2277
R15
11K
R19
10K
CCW
CCW
WW
CW CW
CW
R17
5K
+15V
-15V
C15
0.1
C16
0.1
5
67
U7B
OPA2277
R16
11K
R20
10K
CW
R18
5K
C17
1
C20
1 uF
AA
K
K
ZR3
10V
AA
K
K
ZR4
10V
R21
20k
R22
20k
++
+
+
+
-
-
-
-
D-12
04521C (DCN5731)

1
2
345 6
A
B
C
D
6
5
4
3
2
1
D
C
B
A
Title
Number RevisionSize
Orcad B
Date: 17-Jun-2008 Sheet    of 
File: N:\Pcbmgr\05701dn.E-motherboard.gen4\Source\05701a.DDBDrawn By:
Schematic for E Series Motherboard PCA 05702
1 8
05703 A
A3
A2
A1
D1
D4
IOW
A0
A0
D7
IOR
SYSCLK
D2
D5
D3
D0
D6
A6
A4
A7
A9
A8
A5
INT
0X32E
0X32D
IOEN
AEN
A10
A11
A12
A13
A14
A15
A12
A14
A13
A15
ENAB2
INT
D4
D1
D2
D5
D5
D6
IOW
D4
D7
IOW
D2
D6
D0
D4
D3
D0
D2
D3
D3
D5
IOR
D1
D0
D6
IOR
D7
D1
D7
DIGIO1
SHDAC
IRQ12
KBINT
1
TP2
A1 2
A2 3
A3 4
A4 5
A5 6
A6 7
A7 8
A8 9
G1
1
G2
19
Y1
18
Y2
17
Y3
16
Y4
15
Y5
14
Y6
13
Y7
12
Y8
11
U7
74HC541
1
2
3
4
5
6
7
8
9
10
11
12
13
14
15
16
J108
MICROFIT-16
C
10
1
2
3
4
6
7
8
9
5
RN16
47Kx8
D
12
CLK
11
Q9
Q8
PRE
10
CLR
13
U5B
74HC74
GND 32
A0 31
IOCHECK 1
D7 2
D6 3
D5 4
D4 5
D3 6
D2 7
D1 8
D0 9
IOCHRDY 10
AEN 11
A19 12
A18 13
A17 14
A16 15
A15 16
A14 17
A13 18
A12 19
A11 20
A10 21
A9 22
A8 23
A7 24
A6 25
A5 26
A4 27
A3 28
A2 29
A1 30
J101A
PC104
GND 33
RESETDRV 34
+5V 35
IRQ9 36
-5V 37
DRQ2 38
-12V 39
ENDXFR 40
+12V 41
(KEY) 42
SMEMW 43
SMEMR 44
IOW 45
IOR 46
DACK3 47
DRQ3 48
DACK1 49
DRQ1 50
REFRESH 51
SYSCLK 52
IRQ7 53
IRQ6 54
IRQ5 55
IRQ4 56
IRQ3 57
DACK2 58
TC 59
BALE 60
+5V 61
OSC 62
GND 63
GND 64
J101B
PC104
R61
47k, 5%
R38
2.2K, 5%
1
2
3
U6A
74HC32
A0
2
A1
4
A2
6
A3
8
A4
11
A5
13
A6
15
A7
17
B0
3
B1
5
B2
7
B3
9
B4
12
B5
14
B6
16
B7
18
EN 1
P=Q 19
VCC 20
GND 10
U1
74HC688
D1
9
D2
8
D3
7
D4
6
D5
5
D6
4
D7
3
D8
2
CLK
11
OC
1
Q1 12
Q2 13
Q3 14
Q4 15
Q5 16
Q6 17
Q7 18
Q8 19
U874HC574
C38
0.15 uF, ceramic
9
10
8
U6C
74HC32
1
TP56
A
23
B
22
C
21
D
20
G1
18
G2
19
Y0 1
Y1 2
Y2 3
Y3 4
Y4 5
Y5 6
Y6 7
Y7 8
Y8 9
Y9 10
Y10 11
Y11 13
Y12 14
Y13 15
Y14 16
Y15 17
U2
74HC154
4
5
6
U50B
74HC08
12
13
11
U50D
74HC08
9
10
8
U50C
74HC08
1
2
JP1
IDC-HEADER
C3
0.15 uF, ceramic
1
2
3
U51A
74HC08
D
2
CLK
3
Q5
Q6
PRE
4
CLR
1
U5A 74HC74
12
13
11
U6D
74HC32
1
2
3
4
5
6
7
8
9
10
11
12
13
14
15
16
17
18
19
20
21
22
23
24
25
26
27
28
29
30
31
32
33
34
35
36
37
38
39
40
J102
PC104CD
1
2
JP5
IDC-HEADER
R59
47k, 5%
4
5
6
U51B
74HC08
IACK
4
INT
5VCC 20
A0
6
SDA 2
VSS 10
RD
16
CS
17
WR
18
RESET
19
DB0
7
DB1
8
DB2
9
DB3
11
DB4
12
DB5
13
DB6
14
DB7
15
SCL 3
CLK
1
U10
PCF8584
1
2
JP3 IDC-HEADER
1
TP44
R3
2.2K, 5% 1
2
3
4
5
6
J107
INLINE-6
12
13
11
U51D
74HC08
R4
2.2K, 5%
VCC 1
VCC 2
GND
3
GND
4
WDI
6RESET 7
GND
8
U3
LTC699CS8
3
4
6
1
X3
JITO-2-DC5F-10OHM
C39
1.2 uF, 6.3V ceramic
D[0..7]
IOW
IOR
SHDAC
DIGIO3
DIGIO4
TEMP
DACV
WRDAC
VFPROG
CHGAIN
VFREAD
SHDN
DIGIO0
DIGIO2
TC1
SHDN
I2C_RESET
I2C_RESET
I2C_DRV_RST
VCC
VCC
+12V
VCC
VCC
VCC
VCC
VCC
ADDR=0x360 (DEFAULT)
R5
47k, 5%
R25
NOT INSTALLED
DO0
DO1
DO2
DO3
DO4
DO5
DO6
DI0
DI1
DI2
DI3
DI4
DI5
DI6
DI7
DO0
DO1
DO2
DO3
DO4
DO5
DO6
DO7
DI0
DI1
DI2
DI3
DI4
DI5
DI6
DI7
SCL
SDA
DGND
1
2
3
4
5
6
7
8
J106
MICROFIT-8
KBINT
VCC
D1
D0
D
12 CLK
11 Q9
Q8
PRE
10
CLR
13
U4B 74HC74
D
2CLK
3
Q5
Q6
PRE
4
CLR
1
U4A
74HC74
VCC
DO7
IRQ10
R24
2.2K, 5%
2
1
DS5
LED, RED, smt 1206
2
4
U39
74AHC1GU04
1
2JP6
IDC-HEADER
1
2
3
U50A
74HC32
ADDR = 0x320 (JP1 INSTALLED)
AEN
IOEN
IOW
1
2
3
JP7
HEADER3-DEFAULTED-1
12
shorted - sldr side
JP4
1
2
shorted - sldr side
JP2
SDA
SCL
DGND
VCC
I2C_RESET
Notes:
 1) This schematic is for PCA #05702
 2) This schematic is for PCB 05701
Pins 1&2 shorted on PCA
0X32C
0X32F
04521C (DCN5731)
D-13

1
2
345 6
A
B
C
D
6
5
4
3
2
1
D
C
B
A
Title
Number RevisionSize
Orcad B
Date: 17-Jun-2008 Sheet    of 
File: N:\Pcbmgr\05701dn.E-motherboard.gen4\Source\05701a.DDBDrawn By:
Schematic for E Series Motherboard PCA 05702
28
05703 A
1
MT1
MOUNTING HOLE
1
TP13
+12V 8
+12RET 7
DGND 1
+15V 4
-15V 6
AGND 3
+5V 2
AGND 5
EGND 9
CHASGND 10
J15
MOLEX-10
11
6
5
4
12
3
9
8
2
1
7
10
SW1001
SW PUSHBUTTON-4PDT
TV ARRAY
11
22
33
44
5
5
8
8
7
7
6
6
TV1
SMDA15LCC
TV ARRAY
11
22
33
44
5
5
8
8
7
7
6
6
TV2
SMDA15LCC
1
2
3
4
5
6
7
8
9
10
11
12
13
14
J12
INLINE-12
1
1
22
R11
4.9K, 5%
NC
1
RXD
2
TXD
3
NC
4
GND
5
NC
6
RTS
7
CTS
8
NC
9
J1013
DB9M
2
1
DS2
LED, GRN, smt 1206
R10
NOT INSTALLED
21
DS1
LED, RED, smt 1206 R111
10k, 1%
1
TP14
1
TP18
R12
4.9K, 5%
1
TP15
R13
NOT INSTALLED
R14
NOT INSTALLED
1
TP16
1
TP17
+15V
-15V
VCC
+12VRET
+12V
-15V
Com1 - RS232-A
Com2 - RS232-B/RS485
AUXDC POWERIN
1
2
3
4
5
6
7
8
9
J1010
DB9 FEMALE
TX1
CTS1
21
DS4
LED, GRN, smt 1206
2
1
DS3
LED, RED, smt 1206
RS-GND1
RX0
TX0
RTS0
CTS0
RS-GND0
RX1
RTS1
R2
2.2K, 5%
R1
2.2K, 5% VCC
1
MT2
MOUNTING HOLE
1
MT3
MOUNTING HOLE
1
MT4
MOUNTING HOLE
1
MT5
MOUNTING HOLE
1
MT6
MOUNTING HOLE
1
MT7
MOUNTING HOLE
1
MT8
MOUNTING HOLE
1
MT9
MOUNTING HOLE
DCE side of switch is side towards pin 1,
TX for Com2 RX for Com2
TX for Com1 RX for Com1
VCC
RX1
TX1
RTS1
CTS1
RS-GND1
DTE
9
10
8
U51C
74HC08
+C1
10 uF, 35V, TANTALUM
VCC
+ C2
10 uF, 35V, TANTALUM
D1
MBRS340CT
D9
MBRS340CT 
R35
NOT INSTALLED
D1, D9 & R35 must be
 within 1" of J15
D-14
04521C (DCN5731)

12345 6
A
B
C
D
6
5
4
3
2
1
D
C
B
A
Title
Number RevisionSize
Orcad B
Date: 17-Jun-2008 Sheet    of 
File: N:\Pcbmgr\05701dn.E-motherboard.gen4\Source\05701a.DDBDrawn By:
Schematic for E Series Motherboard PCA 05702
3 8
05703 A
DACV
D0
CLK
D0
CLK
SHDAC
D0
CLK
D0
CLK
D3
D6
D7
D5
D0
D1
D2
D4
CSRANGE1
CSRANGE2
CSDACA
CSDACB
DAC1V
IOW
CLK
DAC3V
DAC0V
C14
0.15 uF, ceramic
CLK
1
DIN
2
VOA 5
GND 6
CS
3
VOB 8
DOUT
4
VCC 7
U31
DAC, 12 BIT
1
TP32
C6
0.15 uF, ceramic
-
+
9
10
8
4
11
U35C
OP-AMP, PRECISION QUAD
C53
0.15 uF, ceramic
C11
0.15 uF, ceramic
W1 22
AGND1 21
W2 4
AGND4 5
B2 2
AGND2 1
A1
23
DGND 9
W4 8
A4
7
A2
3
RS
15
AGND3 17
W3 18
A3
19
B3 20
VCC 16
B4 6
CLK
14
SDO
13
SHDN
10
CS
11
B1 24
SDI
12
U32
POT, DIGITAL
C8
0.15 uF, ceramic
1
TP28
C10
0.15 uF, ceramic
-
+
6
5
7
4
11
U36B
OP-AMP, PRECISION QUAD
C12
0.15 uF, ceramic
R23
10k, 1%
R22
18.7K
-
+
13
12
14
4
11
U36D
OP-AMP, PRECISION QUAD
1
TP26
R19
10k, 1%
1
TP27
W1 22
AGND1 21
W2 4
AGND4 5
B2 2
AGND2 1
A1
23
DGND 9
W4 8
A4
7
A2
3
RS
15
AGND3 17
W3 18
A3
19
B3 20
VCC 16
B4 6
CLK
14
SDO
13
SHDN
10
CS
11
B1 24
SDI
12
U34
POT, DIGITAL
CLK
1DIN
2
VOA 5
GND 6
CS
3
VOB 8
DOUT
4
VCC 7
U33
DAC, 12 BIT
-
+
2
3
1
4
11
U35A
OP-AMP, PRECISION QUAD
R18
10k, 1%
D1
2
D2
3
D3
4
D4
5
D5
6
D6
7
D7
8
D8
9
CLK
11 OC
1
Q1 19
Q2 18
Q3 17
Q4 16
Q5 15
Q6 14
Q7 13
Q8 12
U30
74HC574
R16
18.7K
C17
0.15 uF, ceramic
-
+
2
3
1
4
11
U36A
OP-AMP, PRECISION QUAD
R63
10k, 1%
R15
40K
2
2
4
4
6
6
8
8
11
33
55
77
J19
IDC-8
C18
0.15 uF, ceramic
-
+
13
12
14
4
11
U35D
OP-AMP, PRECISION QUAD
2
2
4
4
6
6
8
8
11
33
55
77
J21
IDC-8
9
10
8
U20C
74HC32
-
+
9
10
8
4
11
U36C
OP-AMP, PRECISION QUAD
2
2
4
4
6
6
8
8
11
33
55
77
J23
IDC-8
-
+
6
5
7
4
11
U35B
OP-AMP, PRECISION QUAD
-
+
2
3
1
8
4
U29A
OP-AMP, PRECISION DUAL
1
1
2
2
3
3
4
4
5
5
6
6
7
7
8
8
9
9
10
10
J22
MICROFIT-10
C9
0.15 uF, ceramic
TV ARRAY
11
22
33
44
5
5
8
8
7
76
6
TV4
SMDA15LCC
R17
18.7K
1
TP33
4
5
6
U20B
74HC32
TV ARRAY
11
22
33
44
5
5
8
87
76
6
TV3
SMDA15LCC
C16 0.15 uF, ceramic
0
1
0G
2
1
3
1G
4
2
5
2G
6
3
7
3G
8
J1020
TERMBLOCK-8
R20
18.7K
1
TP21
R21
10k, 1%
-
+
6
5
7
8
4
U29B
OP-AMP, PRECISION DUAL
1
TP29
IOW
D[0..7]
DACV
CSDACA
CSDACB
DAC0
DAC1
DAC2
DAC3
SHDAC
DAC0V
DAC3V
DAC1V
DAC2V
WRDAC
VREF
TC2
-15V
+15V
VCC
VCC VCC
VCC
+15V
-15V
+15V
-15V
-15V
+15V
+15V
+15V
+15V
+15V
+15V
+15V
-15V
-15V
-15V
-15V
-15V
-15V
DAC RANGE &OFFSET PROGRAM
DAC 2
DAC3
DUAL DAC A2
DAC1
DUAL DAC A1
ANALOG VOLTAGE & CURRENT OUTPUTS
ISOLATED 0-20MA OPTIONAL BOARDS
SOCKET U31
SOCKET U33
CSDACA
CSDACB
L1
L2
L3
L4
FE BEAD
L5
L6
L7
FE BEAD
C21
10000 pF C7
10000 pF
C15
10000 pF
C20
10000 pF
C4
10000 pF
C5
10000 pF
C13
10000 pF
C19
10000 pF
L15
D7
MBRS340CT
D8
MBRS340CT
D7 and D8
Must be located
within 1" of U32 & U34
04521C (DCN5731)
D-15

1
2
345 6
A
B
C
D
6
5
4
3
2
1
D
C
B
A
Title
Number RevisionSize
Orcad B
Date: 17-Jun-2008 Sheet    of 
File: N:\Pcbmgr\05701dn.E-motherboard.gen4\Source\05701a.DDBDrawn By:
IOW
CH1
CH3
CH4
CH7
CH8
CH9
CH12
CH13
CH14
SB
MID
SA
SC
MSB
D4
D0
D3
D6
LSB
START
D7
SEL60
D5
SEL60
CH2
CH11
D4
D3
D6
D4
D1
D2
D2
D0
D3
D1
D5
D2
D1
D7
D7
D0
D5
D6
1
TP50
3
4
6
1
X2
JITO-2-DCA5AE-4.8MHZ
+
C41
10 uF, 35V, TANTALUM
1
TP52
1
2
3
4
5
6
7
8
9
10
11
12
J110
MICROFIT-12
C51
0.15 uF, ceramic
C42
0.15 uF, ceramic
R46
1.1K, 5%
C47
1.2 uF, 6.3V ceramic
1
TP48
IN 16
4IN 15
5
IN 14
6IN 13
7
IN 12
8
IN 11
9IN 10
10 IN 9
11
IN 3
21
NC 3
+VSS 1
NC 2
IN 5
23
IN 4
22
IN 2
20 IN 1
19
ENB 18
A0 17
A1 16
A2 15
A3 14
VREF 13
IN 6
24
GND 12
IN 8
26
-VSS 27
OUT 28
IN 7
25
U52
AN MUX
+
C50
10 uF, 35V, TANTALUM
1
TP57
1
TP51
R49
100
NC 1
VIN 2
TRIM
5VOUT
6NR 3
NC
8
GND 4
NC
7
U56
VOLTAGE REF
C43
0.15 uF, ceramic
1
TP55
C40
0.15 uF, ceramic
C49
0.15 uF, ceramic
C54
0.15 uF, ceramic
C44
.022 uF, 50V
D1
2
D2
3
D3
4
D4
5
D5
6
D6
7
D7
8
D8
9
CLK
11
OE
1
Q1 19
Q2 18
Q3 17
Q4 16
Q5 15
Q6 14
Q7 13
Q8 12
U58
74HC574
C52
0.15 uF, ceramic
C48
1.2 uF, 6.3V ceramic
1
TP53
COS
12
OPT10V
10
-VS
11
CLK
13
FOUT 14
8VI
9
10VI
8
GND 15
AGND 16
COMP- 17
COMP+ 18
OP OUT
4
NC 3
+VS 2
OP-
5
OP+
6
REF 20
5VI
7
NC 19
NC 1
U54
AD652KP
D1
2
D2
3
D3
4
D4
5
D5
6
D6
7
D7
8
D8
9
CLK
11 OE
1
Q1 19
Q2 18
Q3 17
Q4 16
Q5 15
Q6 14
Q7 13
Q8 12
U60
74HC574
1
TP54
R43 100
R47100
-
+
7
2
3
4
6
U53
OP-AMP, PRECISION
1
TP49
1
2
3
4
5
6
7
8
9
10
11
12
J109
MICROFIT-12
R48 200
4
5
8
1 X1
MB100H-4.8MHZ
+
C45
10 uF, 35V, TANTALUM
R45
1M, 1%, 1206 CHIP
C46
0.15 uF, ceramic
TIE 40
TIE 39
TIE 38
TIE 37
TIE 36
FREQ 35
TIE 34
TIE
12
GND
10
DB7
11
TIE
13
DB0
14
ICLK 42
TIE 33
DB3
9RDMBYTE
8
VCCIO 32
SEL60 29
START
28
TDO 30
TDI
15
TMS
16
TCK
17
RDMSB
18
VFCLK 43
DB5 44
DB6 4
TIE 3
TIE 2
DB2 5
VCCINT 41
RDLSB 6
READ
27
SC
26 SB
25
GND
23
IOR
22 VCCINT
21
DB1
20
TIE 1
SA
24
DB4
7
TIE
19
GND 31
U57
Xilinx CPLD
C55
0.15 uF, ceramic
C
10
1
2
3
4
6
7
8
9
5
RN17
100Kx8
D1 2
S1
3
-VS 4
GND 5
S4
6
D4 7
IN4
8IN3
9
S3
11
IN1
1
IN2
16
D2 15
S2
14
+VS 13
VCC 12
D3 10
U55
DG444DY
4
5
6
U59B
74HC32
1
2
3
U59A
74HC32
IOR
VFREAD
D[0..7]
VFPROG
DACMUX
CHGAIN
TEMPMUX
IOW
SHDN
VREF
TC6
TC7
TC8
+15V
VCC
+15V
VCC
-15V
VCC
-15V
+15V
-15V
VCC
+15V
VCC
VCC
+15V
VCC
-15V
ANALOG INPUTS
C
10
1
2
3
4
6
7
8
9
5
RN15
100Kx8
C
10
1
2
3
4
6
7
8
9
5
RN14
100Kx8
CH1
CH2
CH3
CH4
CH7
CH6
CH6
CH8
CH9
CH11
CH12
CH13
CH14
1TP1
VREF
1TP3
AGND
4
R9 100
PLACE 100
 OHM
 RESISTOR AS
 CLOS AS
 POSSIBLE TO
 X1 AND X2
R45 induces an
 offset in analog
 signal to give a
 'live 0' for sensors
 with 0 or slightly
 negative output
R47 and R48 reduce the gain
 for analog inputs by 1%, so
 that we can read slightly above
 full scale, to prevent overflow
 of ADC reading
VCC
Schematic for E Series Motherboard PCA 05702
05703 A
8
D-16
04521C (DCN5731)

1
2
345 6
A
B
C
D
6
5
4
3
2
1
D
C
B
A
Title
Number RevisionSize
Orcad B
Date: 17-Jun-2008 Sheet    of 
File: N:\Pcbmgr\05701dn.E-motherboard.gen4\Source\05701a.DDBDrawn By:
Schematic for E Series Motherboard PCA 05702
58
05703 A
DAC2V
DAC1V
DAC0V
DAC3V
D0
D1
D2
C37 0.15 uF, ceramic
12
13
11
U59D
74HC32
C36 0.15 uF, ceramic
1
2
3
45
6
7
8
RN18 1Kx4
A0
2ENB
3
V-
4IN 1 5
IN 2 6
IN 3 7
IN 4 8
OUT
9
IN 7 11
WR
1
A2
16
GND
15
+VSS
14
IN 5 13
IN 6 12
IN 8 10
A1
17
RS
18
U48
MAX382CWN
D1
2S1 3
-VS
4
GND
5
S4 6
D4
7
IN4 8
IN3 9
S3 11
IN1 1
IN2 16
D2
15 S2 14
+VS
13
VCC
12
D3
10
U49
DG444DY
1
2
3
4
5
6
7
8
9
10
11
12
13
14
J27
MICROFIT-14
XT1
THERMISTER
TEMPMUX
DACMUX
TEMP
IOW
DAC1
DAC2
DAC3
D[0..7]
DAC0V
DAC0
DAC1V
DAC3V
DAC2V
SHDN
+15V
-15V
+5VANA
VCC
VCC +15V
+5VANA
+15V
1
2
3
4
5
6
7
8
RN21
10Kx4
R34
10K
THERMISTER1
THERMISTER2
THERMISTER3
THERMISTER4
THERMISTER5
THERMISTER6
THERMISTER7
THERMISTER8 THERMISTER5
THERMISTER6
IN
1
ON/OFF
3OUT 5
NC 4
GND
2
U23
LP2981IM5
C29
1 uF
BYPASS CAPS
 MUST BE WITHIN
 1/2" OF THE
 REGULATOR
 INPUT/OUTPUT
 PINS
+C60
10 uF, 35V, TANTALUM
C
1
2
3
4
6
7
8
9
10
RN20
10Kx9, 2%
04521C (DCN5731)
D-17

1
2
345 6
A
B
C
D
6
5
4
3
2
1
D
C
B
A
Title
Number RevisionSize
Orcad B
Date: 17-Jun-2008 Sheet    of 
File: N:\Pcbmgr\05701dn.E-motherboard.gen4\Source\05701a.DDBDrawn By:
Schematic for E Series Motherboard PCA 05702
6 8
05703 A
D0
D1
D2
D3
D4
D5
D6
D7
D[0..7]
IOR
D0
D1
D2
D3
D4
D5
D6
D7
A1
2
A2
3
A3
4
A4
5
A5
6
A6
7
A7
8
A8
9
G1 1
G2 19
Y1 18
Y2 17
Y3 16
Y4 15
Y5 14
Y6 13
Y7 12
Y8 11
U11
74HC541
1
2
3
4
5
6
7
8
9
10
J1004
TERMBLOCK-10
1
TP7
1
2
3
4
5
6
7
8
9
10
J1006
TERMBLOCK-10
1
2
3
4
5
6
7
8
RN1
510x4
16
14
12
10
15
13
11
9
8
7
6
5
4
3
2
1
U15
PS2702-4
A1
2
A2
3
A3
4
A4
5
A5
6
A6
7
A7
8
A8
9
G1 1
G2 19
Y1 18
Y2 17
Y3 16
Y4 15
Y5 14
Y6 13
Y7 12
Y8 11
U14
74HC541
16
14
12
10
15
13
11
9
8
7
6
5
4
3
2
1
U13
PS2702-4
16
14
12
10
15
13
11
9
8
7
6
5
4
3
2
1
U12
PS2702-4
D[0..7]
DIGIO4
IOR
DIGIO0
VCC
VCC
CONTROL INPUTS
EXTERNAL
CONTROL
IN
A
EXTERNAL
CONTROL
IN
B
EXT_+5V_OUT
EXT_+5V_OUT
L19
L20
L22 FE BEAD
L21
L23
L24
L25FE BEAD
L26
L28
L29
L27
FE BEAD
L30
C35
10000 pF
C56
C57
C34
10000 pF
C59
10000 pF
C61
C62
C58
10000 pF
C64
10000 pF
C65
C66
C63
10000 pF
C
10
1
2
3
4
6
7
8
9
5
RN3
510x8
C
10
1
2
3
4
6
7
8
9
5
RN2
15Kx8
C
10
1
2
3
4
6
7
8
9
5
RN4
15Kx8
C97
330 pF, 50V
C98
C99
C96
330 pF, 50V
C101
330 pF, 50V
C102
C103
C100
330 pF, 50V
R26
100
R27
100
R28
100
R29
100 R30
100
R31
100
R32
100
R33
100
D0
D1
D2
D3
D4
D5
D6
D7
Place these termination resistors at the end of each data
 line.  Each data line 
should be laid out as a daisy-chain, the signal passing
 from one IC to the next.
C22
C23
L8
L9
C25
C24
L11
L10
D-18
04521C (DCN5731)

1
2
345 6
A
B
C
D
6
5
4
3
2
1
D
C
B
A
Title
Number RevisionSize
Orcad B
Date: 17-Jun-2008 Sheet    of 
File: N:\Pcbmgr\05701dn.E-motherboard.gen4\Source\05701a.DDBDrawn By:
Schematic for E Series Motherboard PCA 05702
78
05703 A
D4
D5
D6
IOW
D7
SHDN
D0
D1
D2
D3
D4
D5
D6
IOW
D7
SHDN
D0
D1
D2
D3
1
1
2
2
3
3
4
4
5
5
6
6
7
7
8
8
RET
9
GND
10
J1018
TERMBLOCK-10
16
14
12
10
15
13
11
9
8
7
6
5
4
3
2
1
U28 PS2702-4
1
TP19
16
14
12
10
15
13
11
9
8
7
6
5
4
3
2
1
U25 PS2702-4
4
5
6
U6B
74HC32
D1
2
D2
3
D3
4
D4
5
D5
6
D6
7
D7
8
D8
9
CLK
11 OE
1
Q1 19
Q2 18
Q3 17
Q4 16
Q5 15
Q6 14
Q7 13
Q8 12
U27
74HC574
D1
2
D2
3
D3
4
D4
5
D5
6
D6
7
D7
8
D8
9
CLK
11 OE
1
Q1 19
Q2 18
Q3 17
Q4 16
Q5 15
Q6 14
Q7 13
Q8 12
U24
74HC574
16
14
12
10
15
13
11
9
8
7
6
5
4
3
2
1
U22 PS2702-4
1
2
3
4
5
6
7
8
9
10
11
12
J1017
TERMBLOCK-12
12
13
11
U20D
74HC32
16
14
12
10
15
13
11
9
8
7
6
5
4
3
2
1
U26 PS2702-4
SHDN
D[0..7]
IOW
DIGIO2
DIGIO3
VCC
VCC
B STATUS OUTPUTS
DIGITAL  OUTPUTS
A STATUS OUTPUTS
VCC
D6
DIODE, SCHOTTKY
F1
RESETTABLE FUSE, 0.3A, 60V
L48
L49
L47 FE BEAD
L50
L43
L44
L46 FE BEAD
L45
L52
L53
L51 FE BEAD
L54
L56
L57
L55 FE BEAD
L58
C81
10000 pF
C80
C79
C82
10000 pF
C84
10000 pF
C85
C86
C83
10000 pF
C89 10000 pF
C88
C87
C90
10000 pF
C92
10000 pF
C93
C94
C91 10000 pF
EXT_+5V_OUT
C
10
1
2
3
4
6
7
8
9
5
RN10
510x8
C
10
1
2
3
4
6
7
8
9
5
RN12
510x8
L12
FE BEAD
L14
L13
FE BEAD
C26
C27
C28
04521C (DCN5731)
D-19

1
2
345 6
A
B
C
D
6
5
4
3
2
1
D
C
B
A
Title
Number RevisionSize
Orcad B
Date: 17-Jun-2008 Sheet    of 
File: N:\Pcbmgr\05701dn.E-motherboard.gen4\Source\05701a.DDBDrawn By:
Schematic for E Series Motherboard PCA 05702
8 8
05703 A
IOW
SHDN
D3
D7
D0
D1
D2
D1
D6
D3
D4
SHDN
D5
D4
D2
D7
D6
D0
D5
Q4
SO2222
R8
2.2K, 5%
1
4
3
2
5
K4
RELAY SPDT
1
2
3
U20A
74HC32
9
10
8
U59C
74HC32
R58
2.2K, 5%
1
4
3
2
5
K1 RELAY SPDT
1
2
3
4
5
6
7
8
9
10
11
12
J1009
TERMBLOCK-12
Q2
SO2222
R6
2.2K, 5%
1
4
3
2
5
K2
RELAY SPDT
D1
2
D2
3
D3
4
D4
5
D5
6
D6
7
D7
8
D8
9
CLK
11
OE
1
Q1 19
Q2 18
Q3 17
Q4 16
Q5 15
Q6 14
Q7 13
Q8 12
U21
74HC574
Q3
SO2222
16
14
12
10
15
13
11
9
8
7
6
5
4
3
2
1
U19 PS2702-4
R7 2.2K, 5%
1
4
3
2
5
K3
RELAY SPDT
Q1
SO2222
16
14
12
10
15
13
11
9
8
7
6
5
4
3
2
1
U18 PS2702-4
D1
2
D2
3
D3
4
D4
5
D5
6
D6
7
D7
8
D8
9
CLK
11
OE
1
Q1 19
Q2 18
Q3 17
Q4 16
Q5 15
Q6 14
Q7 13
Q8 12
U17
74HC574
1
2
3
4
5
6
7
8
9
10
11
12
13
14
J1008
TERMBLOCK-14
16
14
12
10
15
13
11
9
8
7
6
5
4
3
2
1
U16 PS2702-4
SHDN
DIGIO0
D[0..7]
IOW
DIGIO4
VCC
VCC
+12V
+12V
+12V
+12V
+12VRET
DIGITAL  OUTPUTS
CONTROL OUTPUTS
EXTERNAL CONNECTOR
SOLDER SIDE
EXTERNAL
REAR PANEL
ALARM OUTPUTS
D2
DIODE, SCHOTTKY
D3
DIODE, SCHOTTKY
D4
DIODE, SCHOTTKY
D5
DIODE, SCHOTTKY
L40
L41
L39 FE BEAD
L42
L32
L33
L31 FE BEAD
L34
L36
L37
L35 FE BEAD
L38
C72
10000 pF
C73
C74
C71
10000 pF
C69
10000 pF
C68
C67
C70
10000 pF
C76
10000 pF
C77
C78
C75
10000 pF
C
10
1
2
3
4
6
7
8
9
5
RN7
510x8
C
10
1
2
3
4
6
7
8
9
5
RN5
510x8
L59 FE BEAD
C95
10000 pF
CO_EXT_RET
D-20
04521C (DCN5731)

1 2 3 4 5 6
A
B
C
D
654321
D
C
B
A
Title
Number RevisionSize
B
Date: 21-Mar-2002 Sheet    of 
File: N:\YHWork\M300B\keyboard\04257a\04259A.ddbDrawn By:
S5
S1
S2
S3
S4
S6
S7
S8
C1
.1uF
VCC
SDA
SCL
+5_DISP
DISP_RET
KYBRD_INT
VCC
SDA
SCL
+5_DISP
DISP_RET
KYBRD_INT
VCC
S9
RI-1000 ONLY
1
2
3 8
5
7
4
6
10
9
J1 JP3
1
2
3 8
5
7
4
6
10
9
J2 JP4
Y1
1
Y2
2
Y3
3
AVL 13
Y4
4
Y5
5
OSC
6
KBM
7
X4 8
X3 9
X1 12
X2 11
Vss
10
OE
14
D_E 15
D_D 16
D_C 17
D_B 18
D_A 19
Vcc 20
U1
74C923
+C6
10uF
PRE
4
CLK
3
D
2
CLR
1
Q5
Q6
U3A
MM74HC74A
C7
300pF
R2
1.0K
VCC
VCC
A1
SONALERT
RED
YEL
GRN
+
DS1
DS3
DS2
RI-1000 ONLY
DS4
DS6
DS5
INT
1
A1
2
A2
3
SCL
22
SDA
23
P10 13
P00 4
P01 5
P02 6
P03 7
P04 8
P05 9
P06 10
P07 11
Vss
12
A0
21
P11 14
P12 15
P13 16
P14 17
P15 18
P16 19
P17 20
Vdd 24
U2
PCF8575
MAINT SW
PRE
10
CLK
11
D
12
CLR
13
Q9
Q8
U3B
MM74HC74A
MAINT SW RET
MAINT LED V+
MAINT LED
LANG SW
LANG SW RET
SPR I/O_0
SPR I/O RET
MAINT_LED
MAINT_LED
LANG_SELCT
SPR_I/O_0
LANG_SELCT
SPR_I/O_0
MAINT_SW
MAINT_SW
VCC
12
3
4
5
6
RN1
4.7K
KYBRD_INT
12
34
56
78
910
1112
1314
1516
J3
+5_DISP
DISP_RET
AO
1
A1
2
A2
3
SCL
14
SDA
15
INT 13
P0 4
P1 5
P2 6
P3 7
P4 9
P5 10
P6 11
P7 12
Vdd 16
Vss
8
U4
PCF8574
DISP_WR
DISP_WR
RST 3
Vss
2
Vdd
1
U6
MCP120T
Q2
MMBT3904
D
1
2
G
3S4
5
6
Q1
SI3443DV
AO
1
A1
2
A2
3
SCL
14
SDA
15
INT 13
P0 4
P1 5
P2 6
P3 7
P4 9
P5 10
P6 11
P7 12
Vdd 16
Vss
8
U5
PCF8574
12
3
4
5
6
RN2
4.7K
DISP_PWR
VCC
DISP_BUSY
DISP_BUSY
DISP_PWR_EN
TO/FRM DISPLAY
OPT. MAINT SWITCH
TP2
VCC
TP3
+5_DISP
TP6
DISP_PWR
TP7
DISP_RET
TP1
GND
TP8
BUSY
DISP_RET
+5_DISPVCC
DISP_BUSY
DISP_PWR
C2
.1uF
+C13
10uF
C3
.1uF
C8
220pF
C9
220pF
+5_DISP
C4
.1uF
+C14
100uF
DISP_RET
C10
220pF
(U1)
C11
220pF
C12
220pF
DISP_RET
C5
.1uF
(U2)
1
2
JP5
DISP_PWR_OVR
DISP_PWR_EN must
 be high for display to
 be powered.
KBD_A0
KBD_A1
KBD_A2
DISP_DA_A0
DISP_DA_A1
DISP_DA_A2
DISP_CN_A0
DISP_CN_A1
DISP_CN_A2
SCL
SDA
SCL
SDA
SCL
SDA
SPR_I/O_1
SPR_I/O_2
SPR_I/O_1
SPR_I/O_2
SPR I/O_1
SPR I/O RET
SPR I/O_2
SPR I/O RET
DISPLAY CONTROL
DISPLAY DATA
KEYBOARD, LED & HORN
GRN LED
YEL LED
RED LED
LED 4
LED 5
LED 6
HORN
12
34
56
78
910
1112
1314
1516
1718
JP1
ADRS SLCTS
12
3
4
5
6
7
9
8
10
RN5
4.7K
R3
4.7K R4
4.7K
KBD_A0
KBD_A1
KBD_A2
DISP_CN_A2
DISP_CN_A1 DISP_DA_A2
DISP_DA_A0
DISP_DA_A1DISP_CN_A0 1 2
3 4
JP2 I2C TERMINATION
SCL
SDA
Schematic for PCA #04258 and PCB #04257, Keyboard/Display Interface for E series
04259 a
C15
.1uF
(U4)
DEFAULT ADDRESS SELECTS FOR I2C TO PARALLEL
 DECODERS:
KEYBOARD (KBD_A0 - A2)
1 1 1
DISPL CONTROL (DISP_CN_A0 -A1)
0 1 1
VCC
C16
.1uF
(U45
4.85V DTCT
TP4
SDA
TP9
SCL
SCL
SDA
TP5
KYBRD INT
KYBRD_INT
OPT. LANG. SWITCH
S13
1
2
3
4
5
10
9
7
8
6
RN3
220
MAINT_LED_V+
MAINT_LED_V+
1
2
3
4
5
6
7
8
9
10
11
12
13
14
J4
3M-2514-6002UB
S12
T8201
VCC
Layout Instructions:
1. Minimum trace width 8 mil would like to have
 10 mil traces if possible.
2. Please run traces on both and backside but
 where possible fill one side with GND.
3. Minimum width for +5_DISP, DISP_PWR,
 DISP_RET is 40 mil, except to test points.
4. Minimum width for VCC, GND, Vdd, Vss is
 30 mil, except to test points
NOTES:
1. This schematic is based on
 the PWB PN, 03974 and
 applies to PCA PN, 03975
C17
1500uF
R20
1K
+5_DISP
VCC
VCC
VCC
VCC
M1 M2
M3 M4
M5
M9
M6
M8
M7
M10 MF3
MF4
04521C (DCN5731)
D-21

1 2 34
A
B
C
D
4
321
D
C
B
A
APPROVALS
DRAWN
CHECKED
APPROVED
DATE
SIZE DRAWING NO.REVISION
SHEET
The information herein is the
property of API and is
submitted in strictest con-
Unauthorized use by anyone
fidence for reference only.
for any other purposes is
prohibited. This document or
any information contained
in it may not be duplicated
without proper authorization.
SCH, PCA 04003, PRESS/FLOW, 'E' SERIES
04354D
113-Dec-2007 
LAST MOD.
B
of
R2
1.1K
+15V
1
2
3
4
5
6
S1
ASCX PRESSURE SENSOR
1
2
3
4
5
6
S2
ASCX PRESSURE SENSOR
1
2
3
S3
FLOW SENSOR
+15V
+15V
TP5
S2_OUT
TP4
S1/S4_OUT
TP2
10V_REF
TP1
GND
TP3
S3_OUT
2
3
1
VR2
LM4040CIZ
2
3
1
VR1
LM4040CIZ
R1
499
1
2
3
4
5
6
J1
MINIFIT6
C1
1.0UF
C2
1.0UF
1
2
3
4
S4
CON4
+15V
C3
1.0
CN_647 X 3
FM_4
D-22
04521C (DCN5731)

+5V
PL101:13 13
PL101:14 14
IC103:C
74ACT32
10
98
IC103:B
74ACT32
5
46
IC103:D
74ACT32
13
12 11
IC102:D
74AC00D
11
13
12
IC102:A
74AC00D
3
2
1
+5V +5V
R104
499
R103
499
TXD
DS103 RXD
DS104
+5V
ACT,
DS101
LINK
DS102
C109
100nF
C110
100nF
TG43-1406N
T101
8
7
6
3
2
1
15
14
11
10
9
16
1:   2
1:1 J101
S2
10 S1
9NC4
8NC3
7NC2
5NC1
4TX+
1
TX-
2
RX+
3
RX-
6
C104
22pF
22pF
C105
IC103:A
74ACT32
2
13
+5V+5V
C118
100nF
IC102:B
74AC00D
6
5
4
+5V+5V
74ACT138
IC101
Y7 7
Y6 9
Y5 10
Y4 11
Y3 12
Y2 13
Y1 14
Y0 15
G1
6
G2
4
G3
5
C
3B
2A
1VCC 16
GND
8
+5V
Y101
18.432MHz
C0561AD-L
IC104
HLDA
61
HOLD
62
NC1
27
NC2
28
NC3
29
NC4
32
NC5
66
GND
55
GND
67
LANDRQ 18
LANINT 64
-CTS1
59 -DSR1
15 RXD1
30
-RI1
20 -DCD1
60 -RTS1
58 -DTR1
63 TXD1
26
A0 57
A1 19
A2 34
A3 35
A4 36
A5 46
A6 33
A7 37
A8 38
A9 54
A10 56
A11 53
A12 48
A13 51
A14 47
A15 49
A16 45
A17 8
A18 39
A19 50
D15 25
D0 7
D1 6
D14 10
D13 11
D2 5
D12 23
D3 4
D4 3
D11 13
D10 16
D5 2
D6 24
D9 17
D8 22
D7 9
-BHE 31
ALE 41
VCC
1
X1
42
X2
43
CLKO
44
-LMSEL
65
-RES
12
-WR
52
-RD
68
-UCS
14
-LCS
21
URTINT
40
R108
10.0K R109
10.0K
CS8900A-CQ
IC105
EECS 3
EESK 4
EEDATAOUT 5
EEDATAIN 6
A
V
S
S
4
9
6
A
V
S
S
3
9
4
A
V
S
S
2
8
6
A
V
S
S
1
8
9
A
V
S
S
0
1
D
V
S
S
4
7
0
D
V
S
S
3
A
5
7
D
V
S
S
3
5
5
D
V
S
S
2
2
3
D
V
S
S
1
A
1
0
D
V
S
S
1
8
X
T
A
L
1
9
7
X
T
A
L
2
9
8
D
V
D
D
1
9
D
V
D
D
2
2
2
D
V
D
D
3
5
6
D
V
D
D
4
6
9
A
V
D
D
2
8
5
A
V
D
D
1
9
0
A
V
D
D
3
9
5
LINKLED/ HC0 99
LANLED 100
TEST 76
SLEEP 77
INTRQ0
32 INTRQ1
31 INTRQ2
30 INTRQ3
35
IOCHRDY
64 AEN
63 REFRESH
49 SBHE
36 MEMCS16
34 IOCS1 6
33
MEMW
28 MEMR
29 IOW
62 IOR
61
RESET
75 CSOUT
17 DMACK0
16 DMACK1
14 DMACK2
12 DMARQ0
15 DMARQ1
13 DMARQ2
11 CHIPSEL
7ELCS
2
SD0
65 SD1
66 SD2
67 SD3
68 SD4
71 SD5
72 SD6
73 SD7
74 SD08
27 SD09
26 SD10
25 SD11
24 SD12
21 SD13
20 SD14
19 SD15
18
SA0
37 SA1
38 SA2
39 SA3
40 SA4
41 SA5
42 SA6
43 SA7
44 SA8
45 SA9
46 SA10
47 SA11
48 SA12
50 SA13
51 SA14
52 SA15
53
SA17
58
SA16
54
SA18
59 SA19
60
DI+ 79
DI- 80
CI+ 81
CI- 82
DO+ 83
DO- 84
TXD+ 87
TXD- 88
RXD+ 91
RXD- 92
RES 93
BSTATU S/ HC1 78
+5VY102
20.0 MHz
C107
15pF
C106
15pF
R113
499R
R112
499R
+5V
R111
4K99
R110
4K99
+5V
R114
4K99
100R
R115
68pF
C108
24R3
R116
24R3
R117
R102
4.99K
C122
1uF 16V
1uF 16V
C123
+5V
C120
1uF 16V
1uF 16V
C121
IC106
MAX237
RI3
16 RI2
23 RI1
4
RO3 17
RO2 22
RO1 5
TO5
20
TO3
1TO2
3TO1
2
TI5 21
TI4 19
TI3 18
TI2 6
TI1 7
GND
8
C2- 14
C2+ 13
C1-
12
C1+
10
V- 15
V+
11
VCC 9
TO4
24
TTLRS-232
+5V
C101
100nF 100nF
C102
+5V
100nF
C128
+5V
PL101:11 11
PL101:10 10
PL101:9 9
PL101:8 8
PL101:7 7
PL101:6 6
PL101:5 5
PL101:4 4
PL101:3 3
IC102:C
74AC00D
8
10
9
+5V
C113
100nF
+5V
C112
100nF
+5V
100nF
C111
+5V
C114
100nF
+5V
C116
100nF
+5V
100nF
C115
+5V
C117
100nF 100nF
C127
+5V
+5V
C103
100nF
MT1
MT2
+5VR101
4.99K
+5V
PL101:1 1
PL101:15 15
PL101:2 2
PL101:16 16
PL101:12 12
4.99K
R106
+5V
100nF
C126
TL7705
IC107
GND 4
VCC 8
RESET 6
RESET 5
SENSE
7
CT
3
REF
1
RESIN
2
+5V+5V
1uF 16V
C125
1uF 16V
C124
4.99K
R105
+5V
C119
100nF
+5V
+5V
PL102-1
C129
10uF 16V
PL102-2
R107
10.0K
STATUS
3    PARTS DENOTED "S" ON SECONDARY SIDE OF PCA
2    ALL RESISTANCES IN OHMS, 1%
1    THIS SCHEMATIC APPLIES TO PWB 04393 REV. A.
NC
NC
(7)
(4)
(3)
(1)
(8)
(6)
(2)
CTS
DSR
RXD
RI
DCD
RTS
DTR
RESET
TXD
TELEDYNE ADVANCED POLLUTION
INSTRUMENTATION INC.
ETHERNET INTERFACE SCHEMATIC
04395
11SLAN.S03
Thu Jul 25 2002
DB-9 PIN NUMBERS IN PARENS.
NOTES:
S
S
S
S
A
S
S
S
S
S
SS
SS
S
S
S
S
S
GND
GND
+5V
+5V
(5)
S
S
SSS
A15
A19
A18
A17
A16
A15
A16
A17
A18
A19
ABC D
4
3
2
1
DCBA
1
2
3
4
Filename Sheet of
Drawn byDate
Size BNumber Rev
Title
04521C (DCN5731)
D-23

1 2 3 4 5 6
A
B
C
D
6
54321
D
C
B
A
Title
Number RevisionSize
B
Date: 10-May-2007 Sheet    of 
File: N:\PCBMGR\04179cc\Source\RevG\04179.ddbDrawn By:
H04181
M100E/200E PMT Preamp PCA
03
Interconnections
04181H-1-m100e200e.sch
preamp cktry
04181H-2-m100e200e.SCH
HVPS Cktry
04181H-3-m100e200e.SCH
D-24
04521C (DCN5731)

1 2 3 4 5 6
A
B
C
D
6
54321
D
C
B
A
Title
Number RevisionSize
B
Date: 10-May-2007 Sheet    of 
File: N:\PCBMGR\04179cc\Source\RevG\04179.ddbDrawn By:
R27 499
R8
150K
R15
SEE TABLE
R32
499
R35
1.0K
R2
51.1K
b1
c2
E
3
Q2
PN2222
C23
100 pF
+15V
+15V
+15V
+15V
R7
10K
R1
10K
R16
100K
R6
100K
R9
2.0K
+12V_REF
+12V_REF
Q3
J176
RT1
C6
0.1 uF
C26
0.1 uF
5
6
7
48
U3B
LF353
48
2
3
1
U3A
LF353
48
2
3
1
U2A
LF353
+
C1
N/I
R37
3.3K
+5V_SYS
1
2
3
J2
3 PIN INLINE
TP23
*
TP24
*
TP3
*
VREF
COOLER CONTROL
AGND
TH1
6.2V
S
G
D
R28
50K 1
2
3
D2
11DQ05
D1
6.2V ZENER
OPTIC TEST
R18
SEE TABLE
FSV
+12V_REF
LED+
THERMISTOR+
R23
4.99K
PMT TEMPERATURE FEEDBACK
TO TEC BOARD
PMT_TEMP
OPTIC_TEST
1
2
3
4
5
6
7
8
J6
MICROFIT-8
+5V_SYS
TP16*
TP11*
TP15
*TP14
*TP13
*
TP20
*
TP21
*
TP22
*
TP19
*
TP25
*
TP17
*
TP18
*
ELEC TEST
OPTIC TEST
PREAMP RNG BIT2
PREAMP RNG BIT1
PMT TEMP
HVPS VOLTAGE
PMT SIGNAL
HVPS
PMT_TEMP
OPTIC_TEST
1
2
3
4
5
6
7
8
9
J3
INLINE-9-RA
+15V
HVPS
THERMISTOR+
LED+
PREAMP1
100E/200E PMT PREAMP PCA Schematic
H
1 3
04181
HIGAIN
ETEST
1
2
3
4
5
6
7
8
9
10
J5
MINIFIT-10
Power Connector
Signal Connector
+15V
L2
4.7 uH
+
C21
100uF
C49
0.68 uF
-15V
L1
4.7 uH
+
C16
4.7uF, 16v
C46
0.68 uF
R41
300K
R10
SEE TABLE
1
2
3
4
5
6
JP2
PMT TEMP CONFIG JUMPER
TJP1A
TJP1A
TJP2A
TJP2A
-15V
VPMT
2
4
U13
74AHC1GU04
ON JP2:
  FOR 100E/200E : SHORT PINS 2 &5 ONLY.
  FOR 200EU: SHORT PINS 3 & 6 and PINS 2 & 5.
COMP.     100E    200E   0200EU
-------------------------------------------------
  R18          10K      10K      14K
  R15          55K      55K      47K
  R10          8.09K   8.09K   10K
Printed documents are uncontrolled
04521C (DCN5731)
D-25

1 2 3 4 5 6
A
B
C
D
6
54321
D
C
B
A
Title
Number RevisionSize
B
Date: 10-May-2007 Sheet    of 
File: N:\PCBMGR\04179cc\Source\RevG\04179.ddbDrawn By:
R12
1000M
R3
4.99K
R38
N/I
R17
SEE TABLE
+
C28 10uF/25V
+
C2710uF/25V
C2 100 pF
-15V
+15V
GUARD RING
NOTES: UNLESS OTHERWISE SPECIFIED
3.
2.
1.
RESISTANCE IS IN OHMS.
RESISTORS ARE 1%, 1/4W.
CAPACITANCE IS IN MICROFARADS.
R13
N/I, POT
1
2
3
3
2
6
8
7
4
U1
OPA124
SPAN ADJUST
THIS CIRCUIT MUST BE USED
AS A MATCHED PAIR WITH THE
TEC CONTROL CIRCUIT
4.
R4
100
R44
SEE TABLE
R11 100M
IN1 1
COM1 2
NC1
3
V-
4GND 5
NC4
6COM4 7
IN 4 8
IN 3 9
COM3 10
NC3
11
V(L)
12 V+
13
NC2
14 COM2 15
IN2 16
U4
DG444DY
-15V
+15V
C4 0.001 uF
+5V_SYS
ETEST
R43
4.99K
TP6
*
VREF
R19
10K, POT
1
2
3
ELECT. TEST
PREAMP1
PREAMP2
PREAMP1 PREAMP2
ETEST
ETEST_SIGNAL
ETEST_SIGNAL
ETEST
2
4
U17
74AHC1GU04
2
4
U5
74AHC1GU04
ETEST
HIGAIN
R36
250K
C3
SEE TABLE
5
6
7
48
U2B
LF353, OPAMP
+15V
C48
0.1 uF
C47
0.68 uF
-15V
HIGAIN
VPMT
R5
N/I, SHORTED
FB
1
AGND
2
V-
3
DIV RATIO
4C OSC 5
V+ 6
OUT 7
BUFOUT 8
U11
LTC1062CN8
+12V_REF
-2.5V
C9
3900 pF, FILM
C11
1.0uF
TP9
*
TP1
*
TP8
*
TP7
*
C30 0.68 uF
C5 0.68 uF
R29
50k, POT
1
2
J1
COAX
PMT Signal Connector
PMTGND
PMTGND
PMTGND
PMTGND
5
6
7
48
U16B
LF353, OPAMP
R48
1K
R46 100
4
8
2
3
1
U9A
LF353
+15V
-15V
TP2
*
C31
0.68 uF
C29
0.68 uF
+15V
-15V
R51
SEE TABLE
HIGAIN
R50
N/I
H04181
M100E/200E PMT Preamp PCA Schematic
23
VERSION TABLE:
0100 - M10XE
0200 - M20XE
COMP.     0100        0200
----------------------------------------------
R17          20.0K      10.0 ohms
R44          39.2K      25.5K
R51          10K         not installed
C3            0.1 uF      0.012
C11          11.0         1.0
C36
0.1 uF
+C11A
22uF/25V +C11B
22uF/25V
For 1.0 uF use C11.
For 11 uF use C11A & C11B.
SEE TABLE
Printed documents are uncontrolled
D-26
04521C (DCN5731)

1 2 3 4 5 6
A
B
C
D
6
54321
D
C
B
A
Title
Number RevisionSize
B
Date: 10-May-2007 Sheet    of 
File: N:\PCBMGR\04179cc\Source\RevG\04179.ddbDrawn By:
48
2
3
1
U16A
LF353, OPAMP
R33 4.99K
R47
3.92K
R49
1.0K
C45 100pF
C20
0.68 uF
+12V_REF
+C15
10uF/25V
+ C50
10uF/25V
-15V
+5V_LOCAL
C33
0.68 uF
C7
0.68 uF
C32
1.0uF/16V
R42
4.99K
R20
4.99K
1
4
3
6
2
5
S1
1
4
3
6
2
5
S2
+5V_LOCAL
+15V
TP4
*
TP10*
+5V_LOCAL
VREF
1 12 4 8 2 4 8
HVPS
D6
11DQ05
+C34
10uF/25V
A1
K
2
D7
16V
HIGH VOLTAGE SUPPLY
3
2
1
VR1
LM336Z-2.5 R24
2k
-15V
-2.5V
TP12
*
TP5
*
C42
0.68 uF
C14
10uF/25V
+15V
5
6
7
48
U9B
LF535
C
10
1
2
3
4
6
7
8
9
5
RN1
100Kx8
IN
1
ON/OFF
3OUT 5
NC 4
GND
2
U14
LP2981IM5
+ C22
10uF/25V
IN
3OUT 1
GND
2
U8
LM78L12ACZ(3)
+15V
-15V
C25
0.1 uF
C24
0.1 uF
H04181
M100E/200E PMT PREAMP PCA Schematic
33
C51
0.1uF/ 50V
CA0000199
CA0000192
IN 4
OUT
6
GND
1GND
2
U22 LT1790AIS6-5
GND
6Vcc 1
Iout
8
D7 9
Vrf(-)
3D6 10
D5 11
Vrf(+)
2D4 12
D3 13
D2 14
COMP
4
D1 15
D0 16
Vee
7
TC
5
U6
DAC0802
Printed documents are uncontrolled
04521C (DCN5731)
D-27

1
1
2
2
3
3
4
4
D D
C C
B B
A A
Ti tle
Number Revis ionSize
A
Date: 6/28/2004 Sheet    of 
File: N:\PCBMGR\..\04468B.sch Drawn By:
1
2
3
4
5
6
7
8
JP1
No t U sed
R1
22
R2
SCH, E-Series Analog Output Isolator, PCA 04467
04468 B
D-28
04521C (DCN5731)
